

【0001】
【発明の属する技術分野】
本発明は、画像データを圧縮し、この圧縮済画像データを伸長し、伸長後の復号画像データに対して画像処理を施す画像データの圧縮伸長処理システムに関し、より詳細には、非可逆圧縮した画像データを伸長して画像処理を行っても、所望の画質品質が得られるようにする圧縮伸長処理システムに関するものである。
【0002】
【従来の技術】
今日、一般的な画像処理システムにおける、画像データの圧縮と、例えばガンマ特性を強調する処理や非鮮鋭マスク処理(ボケマスク処理)等のコントラスト強調処理(画像強調処理)との関係は、原画像データを圧縮して保存し或いは転送し、その圧縮済画像データを伸長して、伸長後の再生画像データに対して画像強調処理を施す場合と、画像強調処理後のデータを圧縮して保存して或いは転送する場合とが考えられる。
【0003】
一方、画像処理システムとして、例えば、カラー静止画像の高能率化符号化方式の国際標準であるJPEG方式を適用したシステム、CD−ROMやDAT等のストレージメディア向けの映像符号化方式の国際標準であるMPEG1方式を適用したシステム、放送や通信等へ適用分野を広げた映像符号化方式の国際標準であるMPEG2方式を適用したシステム等、原画像データを圧縮し、この圧縮済画像データを伸長し、伸長後の復号画像データに対して画像処理を施す画像データの圧縮伸長処理システムが知られている。
【0004】
このJPEG方式では符号化方式として、DPCM(Differential pluse Code Modulation)を使用するものとDCT(Discrete Cosine Tramsform) を使用するものの2つの方式がある。DPCMを使用した方式は、元の画像を完全に再現できる可逆符号化であり、圧縮率はさほど大きくない可逆圧縮方式となっている。これに対して、DCTを使用した方式は、完全には元の画像に戻らない非可逆符号化であり、高い圧縮率を実現できる非可逆圧縮方式となっている。MPEG1方式やMPEG2方式は、符号化方式としてDCTを使用した方式であって非可逆圧縮方式となっている。
【0005】
【発明が解決しようとする課題】
ここで、画像データの圧縮方式として可逆圧縮方式を採用した場合には、上述のように元の画像を完全に再現できるから、圧縮および伸長を行うことに起因する画質劣化が生じないが、非可逆圧縮方式を採用した場合には、圧縮時のパラメータに対応する伸張パラメータに基づいて圧縮済画像データを伸長しても完全には元の画像データに戻らないので、伸長された復号画像データに基づいて出力された画像は画質劣化を生じたものとなる。この画質劣化は特にエッジ部に生じるのが一般的であり、また画像強調度をアップさせるほど視覚的に目立ってくる。すなわち、伸長後の復号画像データに対して画像強調処理を施した場合、この強調処理後の処理済画像データに基づいて出力される画像は、その強調度に応じて異なった品質のものとなり、常に高画質の画像が得られるというものではない。
【0006】
一方、圧縮および伸長を行うことに起因する画質劣化が生じないように、可逆圧縮方式を採用すると、上述のように圧縮率を大きくすることができない。
【0007】
本発明は上記事情に鑑みてなされたものであり、画像データを非可逆圧縮しても、画像強調度に依存しない、高画質な画像を出力することができ、また圧縮率を可能な限り大きくすることができる画像データの圧縮伸長処理システムを提供することを目的とするものである。
【0008】
【課題を解決するための手段】
本発明による画像データの圧縮伸長処理システムは、画像処理の際に使用される、例えばコントラストや画像強調度等の画像処理パラメータに依存させて原画像データに対する圧縮方法および/または圧縮パラメータを制御するようにしたことを特徴とするものである。すなわち、本発明による画像データの圧縮伸長処理システムは、原画像データを非可逆圧縮する画像データ圧縮装置と、入力された圧縮済画像データを伸長する画像データ伸長装置と、伸長された復号画像データに対して所定の画像処理パラメータに基づいて画像処理を施す画像処理装置とから構成された画像データの圧縮伸長処理システムであって、
画像データ圧縮装置が、所定の画像処理パラメータに応じて、画像処理後の処理済画像データに基づいて出力される画像が所望の画質となるように、圧縮方法および/または圧縮パラメータを設定する圧縮処理条件設定手段を備えたことを特徴とするものである。
【0009】
ここで「画質」とは非可逆圧縮を行い伸長することに関連する画像品質を意味し、「所望の画質となるように」とは、この非可逆圧縮を行い伸長することに関連する画像品質が所望のものとなるようにという意味であり、例えば圧縮劣化が目立たない画像が出力されるように等である。
【0010】
「画像強調度」とは、画像強調処理における強調の度合いを意味し、例えば画像強調処理として周波数処理を行うものであれば所定の周波数の強調度を意味し、モホロジー強調処理を行うものであれば所定の構造物の強調度を意味する。
【0011】
【発明の効果】
本発明による画像データの圧縮伸長処理システムによれば、画像処理の際に使用される画像処理パラメータに依存させて、画像処理後の処理済画像データに基づいて出力される画像が所望の画質となるように、非可逆圧縮の方法および/またはその圧縮パラメータを決定するようにしたので、例えば、画像処理の際の画像強調度が大きくなるほど圧縮時の許容歪を小さくして出力画像の劣化度を小さく抑え、逆に強調度が弱いものほど許容歪を大きくして劣化度を大きくすることにより、非可逆圧縮および伸長に起因する圧縮劣化(画質劣化)の目立ちにくい画像を提供することができる。また出力画像が所望の画質となる範囲で、圧縮率を可能な限り大きくすることができる。
【0012】
なお、出力画像の劣化度とは、原画像データに基づいて画像処理を行い出力される画像に対する実際の出力画像の品質(画質)低下の度合いを意味する。
【0013】
【発明の実施の形態】
以下、図面を参照して本発明の実施の形態について詳細に説明する。図1は本発明の実施の形態による画像データの圧縮伸長処理システムの構成を示すブロック図である。
【0014】
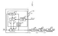
図1に示すように、このシステム1は、原画像データD0を非可逆圧縮する画像データ圧縮装置10と、入力された圧縮済画像データD1を伸長する画像データ伸長装置20と、伸長された復号画像データD2に対して画像処理パラメータP1に基づいて画像処理を施す画像処理装置30と、画像データ圧縮装置10により圧縮された圧縮済画像データD1等を一旦記憶しておく光ディスク装置等の記憶装置40とから構成されている。
【0015】
画像データ圧縮装置10には、設定された圧縮条件の下に原画像データD0を圧縮する圧縮手段11と、画像処理装置30における画像処理条件を表す画像処理パラメータP1に応じて、画像処理後の処理済画像データD3に基づいて出力される画像が所望の画質となるように、圧縮方法C1および圧縮パラメータC2を設定する圧縮処理条件設定手段12とが設けられている。
【0016】
圧縮処理条件設定手段12は、圧縮部11においてデータ圧縮したときに使用した圧縮方法C1および圧縮パラメータC2に対応する伸長方法E1および伸長パラメータE2を使用して圧縮済画像データD1を伸長して局所復号画像データD4を作成する局所伸長部13,原画像データD0と局所復号画像データD4との平均二乗誤差を算出して画像データの歪DSを求める歪算出部14,画像処理パラメータP1に応じて許容歪DLを定める許容歪設定部15,歪算出部14により算出された歪DSが許容歪DLの所定範囲内にあるか否かを判定し、判定結果に応じて圧縮方法C1および/または圧縮パラメータC2を設定し直す判定部16を有している。
【0017】
画像データ伸長装置20には圧縮済画像データD1の他に伸長方法E1および伸長パラメータE2が付帯情報として入力されており、伸長装置20はこの伸長方法E1および伸長パラメータE2を使用して圧縮済画像データD1を伸長して復号画像データD2を作成する。
【0018】
画像処理装置30は、上述のように復号画像データD2に対して画像処理パラメータP1に基づいて画像強調処理を行うものであり、本例での画像強調処理としては単純に階調変換処理を行うものを使用している。そして、入力される画像処理パラメータP1は、具体的には、その階調のガンマγ(コントラスト)の傾きを表すもので、例えば、その基本を1.0 と設定し、コントラストを立てる場合は、1.1,1.2,1.3,・・・・・と設定し、逆にコントラストを寝かせる場合には0.9.,0.8,0.7,・・・・・と設定する。
【0019】
この画像処理後すなわち階調強調処理後の処理済画像データD3は、不図示の画像表示装置に入力され可視画像として表示される。
【0020】
以下上記構成の画像データ圧縮伸長処理システム1の作用について説明する。
【0021】
判定部16は、後述する判定結果に拘わらず圧縮方法C1としてDCT符号化方式を適用したJPEG方式による圧縮方法を圧縮部11に設定するようになっており、画像データ圧縮装置10の圧縮部11は、入力された原画像データD0に対して、先ずこのJPEG方式による圧縮方法C1および所定の圧縮パラメータC2に基づいてデータ圧縮を行う。ここで、「所定の圧縮パラメータC2」とは、画像処理装置30において画像強調処理の際に使用される画像処理パラメータP1に応じて、画像処理後の処理済画像データD3に基づいて出力される画像が所望の画質となるような圧縮パラメータC2の初期値であり、この初期値は画像処理パラメータP1と所定の関係があるもので、具体的にはガンマγと反比例関係にある許容歪DLに応じて判定手段16から出力される(式1および図2参照)。式1および図2からも明らかなように、コントラストを立てるほど許容歪DLは小さくなる。
【0022】
【数1】
【0023】
なお、式1および図2では、ガンマγと許容歪DLが反比例関係にあるものを示しているが、必ずしもこのような線形(直線)に限るものではなく、例えば2次関数等で表される関係(図で示すと曲線となる)にあるものであってもよい。
【0024】
圧縮部11によって圧縮された圧縮済画像データD1は、画像データ伸長装置20に入力されるとともに局所伸長部13にも入力される。局所伸長部13は、圧縮部11においてデータ圧縮したときに使用した圧縮方法C1(JPEG方式)および圧縮パラメータC2に対応する伸長方法E1および伸長パラメータE2を使用して圧縮済画像データD1を伸長して局所復号画像データD4を作成し、歪算出部14に入力する。
【0025】
歪算出部14は、原画像データD0と局所復号画像データD4との平均二乗誤差を算出して局所復号画像データD4の歪DSを求め、その算出結果DSを判定部16に入力する。
【0026】
判定部16は、歪算出部14により算出された歪DSが許容歪DLの所定範囲内にあるか否かを判定し、判定結果に応じて圧縮パラメータC2を設定し直す。
【0027】
画像データ圧縮装置10は、上記の処理を歪DSが許容歪DLの所定範囲内に収まるまで繰り返す。
【0028】
なお、このように局所復号画像データD4を作成し、原画像データD0と局所復号画像データD4との平均二乗誤差を算出して局所復号画像データD4の歪DSを求め、歪DSが許容歪DLの所定範囲内にあるかどうかを判定するようにしたのは、JPEG方式(JPEG方式に限らず多くの非可逆圧縮でもそうであるが)では、圧縮パラメータ(または圧縮方法)によって視覚的な画像品質が一義的に決まらず、画像処理パラメータP1に対する許容歪DLが直ちに決定できないからである。
【0029】
したがって、圧縮方法として他の非可逆圧縮方法を使用する場合には、上述のような繰返し演算を行わなくても、許容歪DLを指定すれば1回で圧縮パラメータC2を決定することが可能な場合もある。
【0030】
また、上述の例では、圧縮方法をJPEG方式で固定としているが、画像処理パラメータP1に応じて、この圧縮方法をも変更するようにしてもよい。さらに、上述の例では、ガンマγに応じてこれと反比例関係にある許容歪DLの所定範囲内に歪DSが収まるようにしているが、これに限らず、画像処理パラメータP1に応じて、画像処理後の処理済画像データD3に基づいて出力される画像が所望の画質となるように、圧縮方法C1および/または圧縮パラメータC2をコントロールできるものであればよく、例えば、単に圧縮レートをコントロールするパラメータ(例えば、量子化ビット数やビット配分)を判断基準として使用してもよい。さらにまた、画像処理としてコントラスト(ガンマγ)を変える画像強調処理を適用しているが、これに限らず、例えば非鮮鋭マスク処理としてもよく、この場合には、画像処理パラメータP1として強調度を使用すればよい。
【0031】
上述のように繰返し演算を行って、歪DSが許容歪DLの所定範囲内に収まったら、すなわち画像が所望の画質となるような圧縮方法C1および圧縮パラメータC2(本例では圧縮パラメータC2のみ)が決定したら、圧縮済画像データD1,圧縮方法C1および圧縮パラメータC2に対応する伸長方法E1および伸長パラメータE2を表す情報並びに画像処理パラメータP1を、一旦記憶装置40に保存する。
【0032】
伸長手段20は、記憶装置40から圧縮済画像データD1,伸長方法E1および伸長パラメータE2を表す情報並びに画像処理パラメータP1を読み出し、伸長方法E1および伸長パラメータE2に基づいて圧縮済画像データD1を伸長し、伸長された復号画像データD2と画像処理パラメータP1を画像処理装置30に入力する。
【0033】
画像処理装置30は、復号画像データD2に対して画像処理パラメータP1に基づいて画像処理を施し、処理済画像データD3を不図示の画像表示装置に入力する。
【0034】
従って、上記構成の圧縮伸長処理システムによれば、画像データ圧縮装置10において、画像処理パラメータP1(本例ではガンマγ)に応じて、処理済画像データD3に基づいて出力される画像が所望の画質となるように、予め圧縮方法C1および/または圧縮パラメータC2(本例では圧縮パラメータC2のみ)をコントロールして原画像データD0を圧縮しているので、処理済画像データD3に基づいて画像表示装置に表示される画像としては、ガンマγの大きさに依存することなく、非可逆圧縮を行い伸長することに起因する圧縮劣化が目立たない、高画質の画像を常に提供することができる。
【図面の簡単な説明】
【図1】本発明による画像データの圧縮伸長処理システムの構成を示すブロック図
【図2】ガンマと許容歪との関係を示す図
【符号の説明】
10    画像データ圧縮装置
      11    圧縮部
12    圧縮処理条件設定手段
      13    局所伸長部
14    歪算出部
      15    許容歪設定部
16    判定部
      20    画像データ伸長装置
30    画像処理装置
      40    記憶装置[0001]
 BACKGROUND OF THE INVENTION
 The present invention relates to an image data compression / decompression processing system that compresses image data, decompresses the compressed image data, and performs image processing on the decompressed decoded image data. More specifically, the present invention relates to lossy compression. The present invention relates to a compression / decompression processing system that enables desired image quality to be obtained even when image processing is performed by decompressing image data.
 [0002]
 [Prior art]
 In today's general image processing system, the relationship between compression of image data and contrast enhancement processing (image enhancement processing) such as processing for enhancing gamma characteristics and unsharp mask processing (blur mask processing) is the original image data. The compressed image data is compressed, stored or transferred, the compressed image data is decompressed, and the reproduced image data after decompression is subjected to image enhancement processing. Or the case where it transfers is considered.
 [0003]
 On the other hand, as an image processing system, for example, a system that applies the JPEG method, which is an international standard for efficient coding of color still images, and an international standard for video coding for storage media such as CD-ROM and DAT. A system using an MPEG1 system, a system using an MPEG2 system, which is an international standard for video coding that has expanded its application field to broadcasting and communication, etc., compresses original image data and decompresses this compressed image data An image data compression / decompression processing system that performs image processing on decoded image data after decompression is known.
 [0004]
 In this JPEG method, there are two encoding methods, one using DPCM (Differential plus Code Modulation) and the other using DCT (Discrete Cosine Tramsform). The method using DPCM is a lossless encoding method that can completely reproduce the original image, and is a lossless compression method that does not have a very high compression rate. On the other hand, the method using DCT is a lossy encoding method that does not completely return to the original image and is a lossy compression method that can realize a high compression rate. The MPEG1 system and the MPEG2 system are systems using DCT as an encoding system and are irreversible compression systems.
 [0005]
 [Problems to be solved by the invention]
 Here, when the reversible compression method is adopted as the compression method of the image data, the original image can be completely reproduced as described above, so that the image quality deterioration due to the compression and decompression does not occur. When the lossless compression method is adopted, even if the compressed image data is decompressed based on the decompression parameter corresponding to the compression parameter, it does not return completely to the original image data. The image output based on the image quality deteriorates. This deterioration in image quality generally occurs at the edge portion, and becomes more noticeable visually as the image enhancement degree is increased. That is, when the image enhancement processing is performed on the decompressed decoded image data, the image output based on the processed image data after the enhancement processing has a different quality depending on the degree of enhancement, It is not always possible to obtain high-quality images.
 [0006]
 On the other hand, if the reversible compression method is adopted so that the image quality deterioration due to the compression and decompression does not occur, the compression rate cannot be increased as described above.
 [0007]
 The present invention has been made in view of the above circumstances, and even if image data is irreversibly compressed, it is possible to output a high-quality image that does not depend on the degree of image enhancement, and to increase the compression rate as much as possible. An object of the present invention is to provide a compression / decompression processing system for image data that can be performed.
 [0008]
 [Means for Solving the Problems]
 An image data compression / decompression processing system according to the present invention controls a compression method and / or compression parameters for original image data depending on image processing parameters such as contrast and image enhancement used for image processing. It is characterized by doing so. That is, an image data compression / decompression processing system according to the present invention includes an image data compression device for irreversibly compressing original image data, an image data decompression device for decompressing input compressed image data, and decompressed decoded image data. An image data compression / decompression processing system configured with an image processing apparatus that performs image processing based on predetermined image processing parameters,
 A compression in which an image data compression apparatus sets a compression method and / or compression parameters so that an image output based on processed image data after image processing has a desired image quality in accordance with predetermined image processing parameters A processing condition setting means is provided.
 [0009]
 Here, “image quality” means image quality related to irreversible compression and decompression, and “so as to achieve desired image quality” means image quality related to irreversible compression and decompression. Means that an image in which compression deterioration is not noticeable is output, for example.
 [0010]
 “Image enhancement degree” means the degree of enhancement in image enhancement processing. For example, if frequency processing is performed as image enhancement processing, it means the degree of enhancement at a predetermined frequency, and the morphology enhancement processing is performed. It means the degree of emphasis of a given structure.
 [0011]
 【The invention's effect】
 According to the compression / decompression processing system for image data according to the present invention, the image output based on the processed image data after the image processing has a desired image quality, depending on the image processing parameters used in the image processing. As described above, the lossy compression method and / or the compression parameters thereof are determined. For example, the greater the image enhancement degree during image processing, the smaller the allowable distortion during compression and the degree of degradation of the output image. In contrast, by increasing the permissible distortion and increasing the degree of deterioration as the degree of emphasis is weaker, it is possible to provide an image in which compression deterioration (image quality deterioration) due to lossy compression and decompression is less noticeable. . In addition, the compression rate can be increased as much as possible within a range where the output image has a desired image quality.
 [0012]
 The degree of degradation of the output image means the degree of deterioration of the quality (image quality) of the actual output image with respect to the image output by performing image processing based on the original image data.
 [0013]
 DETAILED DESCRIPTION OF THE INVENTION
 Hereinafter, embodiments of the present invention will be described in detail with reference to the drawings. FIG. 1 is a block diagram showing a configuration of an image data compression / decompression processing system according to an embodiment of the present invention.
 [0014]
 As shown in FIG. 1, the system 1 includes an image
 [0015]
 The image
 [0016]
 The compression processing condition setting means 12 decompresses the compressed image data D1 using the decompression method E1 and the decompression parameter E2 corresponding to the compression method C1 and the compression parameter C2 used when the data is compressed in the compression unit 11, and locally According to the
 [0017]
 In addition to the compressed image data D1, the image
 [0018]
 As described above, the
 [0019]
 The processed image data D3 after this image processing, that is, after gradation enhancement processing, is input to an image display device (not shown) and displayed as a visible image.
 [0020]
 The operation of the image data compression / decompression processing system 1 configured as described above will be described below.
 [0021]
 The
 [0022]
 [Expression 1]
 [0023]
 In FIG. 1 and FIG. 2, the gamma γ and the allowable strain DL are shown to be inversely proportional to each other. However, the linear gamma γ and the allowable distortion DL are not necessarily limited to such a linear (straight line). It may be in a relationship (a curve is shown in the figure).
 [0024]
 The compressed image data D1 compressed by the compression unit 11 is input to the image
 [0025]
 The
 [0026]
 The
 [0027]
 The image
 [0028]
 The local decoded image data D4 is created in this way, the mean square error between the original image data D0 and the local decoded image data D4 is calculated to determine the distortion DS of the local decoded image data D4, and the distortion DS is the allowable distortion DL. In the JPEG method (not limited to the JPEG method, but also in many lossy compressions), it is determined whether the image is within the predetermined range of the visual image by the compression parameter (or compression method). This is because the quality is not uniquely determined and the allowable distortion DL for the image processing parameter P1 cannot be determined immediately.
 [0029]
 Therefore, when another lossy compression method is used as the compression method, the compression parameter C2 can be determined at one time by designating the allowable distortion DL without performing the above-described repetitive calculation. In some cases.
 [0030]
 In the above example, the compression method is fixed in the JPEG method, but this compression method may be changed according to the image processing parameter P1. Furthermore, in the above-described example, the distortion DS is set to fall within a predetermined range of the allowable distortion DL that is inversely proportional to the gamma γ. However, the present invention is not limited to this, and depending on the image processing parameter P1, the image Any method can be used as long as the compression method C1 and / or the compression parameter C2 can be controlled so that an image output based on the processed image data D3 after processing has a desired image quality. For example, the compression rate is simply controlled. A parameter (for example, the number of quantized bits or bit allocation) may be used as a criterion. Furthermore, image enhancement processing for changing the contrast (gamma γ) is applied as image processing. However, the present invention is not limited to this. For example, non-sharp mask processing may be used. In this case, the enhancement degree is set as the image processing parameter P1. Use it.
 [0031]
 When the iterative operation is performed as described above and the distortion DS falls within the predetermined range of the allowable distortion DL, that is, the compression method C1 and the compression parameter C2 so that the image has a desired image quality (only the compression parameter C2 in this example). Is determined, the compressed image data D1, the compression method C1, the information representing the expansion method E1 and the expansion parameter E2 corresponding to the compression parameter C2, and the image processing parameter P1 are temporarily stored in the
 [0032]
 The decompression means 20 reads the compressed image data D1, the decompression method E1 and the information representing the decompression parameter E2 and the image processing parameter P1 from the
 [0033]
 The
 [0034]
 Therefore, according to the compression / decompression processing system configured as described above, in the image
 [Brief description of the drawings]
 FIG. 1 is a block diagram showing the configuration of an image data compression / decompression processing system according to the present invention. FIG. 2 is a diagram showing the relationship between gamma and allowable distortion.
 10 Image data compression device
 11 Compression section
 12 Compression processing condition setting method
 13 Local extension
 14 Strain calculator
 15 Allowable strain setting section
 16 Judgment part
 20 Image data decompression device
 30 Image processing device
 40 storage devices
| Application Number | Priority Date | Filing Date | Title | 
|---|---|---|---|
| JP15874498AJP3753213B2 (en) | 1998-06-08 | 1998-06-08 | Image data compression / decompression processing system | 
| Application Number | Priority Date | Filing Date | Title | 
|---|---|---|---|
| JP15874498AJP3753213B2 (en) | 1998-06-08 | 1998-06-08 | Image data compression / decompression processing system | 
| Publication Number | Publication Date | 
|---|---|
| JPH11355581A JPH11355581A (en) | 1999-12-24 | 
| JP3753213B2true JP3753213B2 (en) | 2006-03-08 | 
| Application Number | Title | Priority Date | Filing Date | 
|---|---|---|---|
| JP15874498AExpired - Fee RelatedJP3753213B2 (en) | 1998-06-08 | 1998-06-08 | Image data compression / decompression processing system | 
| Country | Link | 
|---|---|
| JP (1) | JP3753213B2 (en) | 
| Publication number | Publication date | 
|---|---|
| JPH11355581A (en) | 1999-12-24 | 
| Publication | Publication Date | Title | 
|---|---|---|
| US6330369B1 (en) | Method and apparatus for limiting data rate and image quality loss in lossy compression of sequences of digital images | |
| JPH07154604A (en) | Method for expanding document image compressed with standardadct | |
| JP2003061093A (en) | Quantization/dequantization method by making dynamic adaptive table and apparatus therefor | |
| JP2003517796A (en) | How to reduce the "uneven picture" effect | |
| JPH05219385A (en) | Picture compression expansion method and device | |
| JP4010752B2 (en) | Image processing apparatus, image processing method, and computer-readable recording medium | |
| JP3105335B2 (en) | Compression / expansion method by orthogonal transform coding of image | |
| JP3759932B2 (en) | Image compression method and decompression method | |
| JP3753213B2 (en) | Image data compression / decompression processing system | |
| US6657576B2 (en) | Quantization unit setting apparatus, quantization unit setting method, coding apparatus, coding method, and information record medium | |
| JP3732900B2 (en) | Image compression apparatus and image expansion apparatus | |
| JP3577093B2 (en) | Image coding and restoration device | |
| JPH1051768A (en) | Image encoding device and image decoding device | |
| JP2000032458A (en) | Image compression method | |
| JPH02131671A (en) | Image data compression method | |
| JPH04315371A (en) | Image processing method and device | |
| JP3199786B2 (en) | Image processing device | |
| JP3017510B2 (en) | Compressed data amount control method | |
| JPH0896141A (en) | Image processing device | |
| JPH09205552A (en) | Image coding method and apparatus | |
| JP3458883B2 (en) | Image processing method and image processing apparatus | |
| JPH1023261A (en) | Image-processing unit | |
| JP2002218251A (en) | Image processing apparatus, image processing system, image processing method, and storage medium | |
| JP2002374533A (en) | Image coder, image decoder and method therefor | |
| JPH07240920A (en) | Compression and extension for digital image data | 
| Date | Code | Title | Description | 
|---|---|---|---|
| A621 | Written request for application examination | Free format text:JAPANESE INTERMEDIATE CODE: A621 Effective date:20040305 | |
| A131 | Notification of reasons for refusal | Free format text:JAPANESE INTERMEDIATE CODE: A131 Effective date:20050913 | |
| A521 | Request for written amendment filed | Free format text:JAPANESE INTERMEDIATE CODE: A523 Effective date:20051108 | |
| TRDD | Decision of grant or rejection written | ||
| A01 | Written decision to grant a patent or to grant a registration (utility model) | Free format text:JAPANESE INTERMEDIATE CODE: A01 Effective date:20051206 | |
| A61 | First payment of annual fees (during grant procedure) | Free format text:JAPANESE INTERMEDIATE CODE: A61 Effective date:20051207 | |
| R150 | Certificate of patent or registration of utility model | Free format text:JAPANESE INTERMEDIATE CODE: R150 | |
| FPAY | Renewal fee payment (event date is renewal date of database) | Free format text:PAYMENT UNTIL: 20081222 Year of fee payment:3 | |
| S111 | Request for change of ownership or part of ownership | Free format text:JAPANESE INTERMEDIATE CODE: R313111 | |
| FPAY | Renewal fee payment (event date is renewal date of database) | Free format text:PAYMENT UNTIL: 20081222 Year of fee payment:3 | |
| R350 | Written notification of registration of transfer | Free format text:JAPANESE INTERMEDIATE CODE: R350 | |
| FPAY | Renewal fee payment (event date is renewal date of database) | Free format text:PAYMENT UNTIL: 20081222 Year of fee payment:3 | |
| FPAY | Renewal fee payment (event date is renewal date of database) | Free format text:PAYMENT UNTIL: 20091222 Year of fee payment:4 | |
| FPAY | Renewal fee payment (event date is renewal date of database) | Free format text:PAYMENT UNTIL: 20101222 Year of fee payment:5 | |
| FPAY | Renewal fee payment (event date is renewal date of database) | Free format text:PAYMENT UNTIL: 20101222 Year of fee payment:5 | |
| FPAY | Renewal fee payment (event date is renewal date of database) | Free format text:PAYMENT UNTIL: 20111222 Year of fee payment:6 | |
| FPAY | Renewal fee payment (event date is renewal date of database) | Free format text:PAYMENT UNTIL: 20111222 Year of fee payment:6 | |
| FPAY | Renewal fee payment (event date is renewal date of database) | Free format text:PAYMENT UNTIL: 20121222 Year of fee payment:7 | |
| FPAY | Renewal fee payment (event date is renewal date of database) | Free format text:PAYMENT UNTIL: 20121222 Year of fee payment:7 | |
| FPAY | Renewal fee payment (event date is renewal date of database) | Free format text:PAYMENT UNTIL: 20131222 Year of fee payment:8 | |
| R250 | Receipt of annual fees | Free format text:JAPANESE INTERMEDIATE CODE: R250 | |
| R250 | Receipt of annual fees | Free format text:JAPANESE INTERMEDIATE CODE: R250 | |
| R250 | Receipt of annual fees | Free format text:JAPANESE INTERMEDIATE CODE: R250 | |
| LAPS | Cancellation because of no payment of annual fees |