









【0001】
【発明の属する技術分野】
本発明は、アイドル運転時に所定の条件が成立するとエンジンを停止させて燃料消費量を節減する車両のエンジン停止制御装置に関する。
【0002】
【従来の技術】
エンジンを走行用駆動源とする従来の車両は、一旦始動したエンジンはドライバーがイグニッションスイッチをOFFしない限り停止しないので、例えば信号待ちの間エンジンが無駄なアイドル運転を続行して燃料を無駄に消費する問題があった。これを回避するには、車両が停止する度にドライバーがイグニッションスイッチをOFFしてエンジンを停止させれば良いが、このようにするとドライバーはエンジンの始動および停止を繰り返し行わなければならないために、その操作が極めて面倒である。
【0003】
そこで、オートマチックトランスミッションを備えた車両において、シフトポジションが前進走行ポジションまたは後進走行ポジションにある状態でドライバーがブレーキペダルを踏んだときに、ドライバーが車両を停止させる意思を持っていると判断し、エンジンに供給される燃料供給量をアイドル運転を維持不能な量に設定してエンジンを自動的に停止させ、またドライバーがブレーキペダルから足を離したときに、ドライバーが車両を走行させる意思を持っていると判断し、エンジンに供給される燃料供給量をアイドル運転を維持可能な量に復帰させてエンジンを自動的に始動することにより、不要なアイドル運転が行われるのを可及的に回避することが考えられる。
【0004】
【発明が解決しようとする課題】
しかしながら上記構成を採用すると、ブレーキペダルを踏んだり離したりしてオートマチックトランスミッションのクリープ力で車両を後進走行させながら車庫入れ等を行う場合、ブレーキペダルを踏む度にエンジンが停止してしまい、スムーズな後進クリープ走行が難しくなる問題がある。また車庫入れ等を行う場合に、前進走行から後進走行に切り換えるためにブレーキペダルを踏んでエンジンが停止したとき、ブレーキペダルから足を離さない限りエンジンが再始動しないので、後進クリープ走行をスムーズに開始できなくなる問題がある。
【0005】
本発明は前述の事情に鑑みてなされたもので、オートマチックトランスミッションを備えた車両において、車両の操作性を損なわない範囲でエンジンの停止時間を可能な限り延長して燃料消費量の節減を図りながら、スムーズな後進クリープ走行を可能にすることを目的とする。
【0006】
【課題を解決するための手段】
  上記目的を達成するために、請求項1に記載された発明は、エンジンと、エンジンの駆動力を駆動輪に伝達するオートマチックトランスミッションとを備えた車両であって、該オートマチックトランスミッションのクリープ力によるクリープ走行が可能であるもののエンジン停止制御装置において、オートマチックトランスミッションのシフトポジションを検出するシフトポジション検出手段と、車両運転中のドライバーによる制動操作を検出する制動操作検出手段と、エンジンへの燃料供給を制御する燃料供給制御手段と、車両の減速状態を検出する減速状態検出手段と、エンジンの停止状態を判定するエンジン停止状態判定手段と、エンジンを始動するエンジン始動手段と、減速状態検出手段により車両の減速状態を検出したときに燃料供給制御手段によるエンジンへの燃料供給を遮断する手段を含むエンジン出力制御手段とを備えてなり、前記エンジン出力制御手段は、車両減速時の燃料供給制御手段による燃料供給の遮断後に、シフトポジション検出手段により検出したシフトポジションが前進走行ポジションにあり且つ制動操作検出手段により制動操作が検出されている場合と、シフトポジション検出手段により検出したシフトポジションが非走行ポジションにある場合にはエンジンを停止させ、また、前記エンジン出力制御手段は、エンジン停止状態判定手段によりエンジンの停止状態が判定され且つシフトポジション検出手段により検出したシフトポジションが後進走行ポジションにある場合には、エンジン始動手段によりエンジンを始動することを特徴とする。
【0007】
  上記構成によれば、車両減速時の燃料供給制御手段によるエンジンへの燃料供給の遮断後に、シフトポジションが前進走行ポジションにあり且つ制動操作が検出されている場合と、シフトポジションが非走行ポジションにある場合には何れもエンジンが停止されるので、不要なアイドル運転を行うことなく最大限にエンジンを停止させて燃料消費量を節減することができる。また車両の停止時にシフトポジションが後進ポジションになるとエンジンが始動され、後進走行中に制動操作が行われてもエンジンが駆動状態に維持されるので、制動操作を断続的に行いながら車両を後進クリープ走行させるときにエンジンが停止するのが防止され、車庫入れ等の操作をスムーズに行うことができる。
【0008】
ここで、非走行ポジションは実施例のニュートラルポジションおよびパーキングポジションに対応する。
【0009】
また請求項2に記載された発明は、請求項1の構成に加えて、前記エンジン出力制御手段は、シフトポジション検出手段により検出したシフトポジションが所定時間を越えて後進走行ポジションにある場合に、エンジン始動手段によりエンジンを始動することを特徴とする。
【0010】
上記構成によれば、セレクトレバーを操作する過程で後進走行ポジションが瞬間的に確立してもエンジンが始動しないので、不要なエンジン始動が行われるのを防止して燃料消費量を一層節減することができる。
【0011】
前記所定時間は実施例では0.5秒に設定されているが、その値は適宜設定可能な設計上の事項である。
【0012】
また請求項3に記載された発明は、請求項1の構成に加えて、前記エンジン出力制御手段は、エンジン停止状態判定手段によりエンジンの停止状態が判定されているとき、シフトポジション検出手段により検出したシフトポジションが前進走行ポジションにあり且つ制動操作検出手段により制動操作が検出されている場合にエンジンを停止状態に維持することを特徴とする。
【0013】
上記構成によれば、車両の停止時にシフトポジションが前進ポジションにあり且つ制動操作が検出されている場合にエンジンを停止状態に維持されるので、車両が信号待ちのような場合にエンジンを停止状態に維持して燃料消費量の節減を図ることができる。
【0014】
【発明の実施の形態】
以下、本発明の実施の形態を、添付図面に示した本発明の実施例に基づいて説明する。
【0015】
図1〜図10は本発明の一実施例を示すもので、図1はオートマチックトランスミッションを備えたハイブリッド車両の全体構成図、図2はクルーズ/アイドルモードの説明図、図3は加速モードの説明図、図4は減速モードの説明図、図5はモータのアシスト力によるエンジンの負荷軽減を説明するグラフ、図6はクレーム対応図、図7はメインルーチンのフローチャートの第1分図、図8はメインルーチンのフローチャートの第2分図、図9はメインルーチンのステップS17のサブルーチンのフローチャート、図10はアイドルエンジン停止制御の一例を示すタイムチャートである。
【0016】
図1に示すように、ハイブリッド車両はエンジンEおよびモータMを備えており、エンジンEの駆動力および/またはモータMの駆動力はオートマチックトランスミッションTaを介して駆動輪たる前輪Wf,Wfに伝達される。またハイブリッド車両の減速時に前輪Wf,Wf側からモータM側に駆動力が伝達されると、モータMは発電機として機能して所謂回生制動力を発生し、車体の運動エネルギーを電気エネルギーとして回収する。
【0017】
モータMの駆動および回生の制御は、マイクロコンピュータよりなる電子制御ユニット1に接続されたパワードライブユニット2により行われる。パワードライブユニット2には電気二重層コンデンサよりなる蓄電手段としてのキャパシタ3が接続される。キャパシタ3は、最大電圧が2.5ボルトのセルを12個直列に接続したモジュールを、更に6個直列に接続したもので、その最大電圧は180ボルトである。ハイブリッド車両には各種補機類を駆動するための12ボルトの補助バッテリ4が搭載されており、この補助バッテリ4はキャパシタ3にダウンバータ5を介して接続される。電子制御ユニット1により制御されるダウンバータ5は、キャパシタ3の電圧を12ボルトに降圧して補助バッテリ4を充電する。
【0018】
キャパシタ3の最大電圧は180ボルトであるが、過充電による劣化防止のために実際に使用される最大電圧は170ボルトに抑えられ、またダウンバータ5の作動確保のために実際に使用される最小電圧は80ボルトに抑えられる。
【0019】
電子制御ユニット1は、前記パワードライブユニット2および前記ダウンバータ5に加えて、エンジンEへの燃料供給量を制御する燃料供給制御手段6の作動と、キャパシタ3に蓄電された電力により駆動されるスタータモータ7の作動とを制御する。そのために、電子制御ユニット1には、従動輪たる後輪Wr,Wrの回転数に基づいて車速Vを検出する車速センサS1からの信号と、エンジン回転数Neを検出するエンジン回転数センサS2からの信号と、オートマチックトランスミッションTaのシフトポジション(ニュートラルポジション、パーキングポジション、前進走行ポジションおよび後進走行ポジション)を検出するシフトポジションセンサS3からの信号と、ブレーキペダル8の操作を検出するブレーキスイッチS4からの信号と、キャパシタ3の残容量を検出するキャパシタ残容量センサS7からの信号と、補助バッテリ4から持ち出される消費電力を検出する12ボルト系消費電力センサS8からの信号とが入力される。
【0020】
電子制御ユニット1は減速状態検出手段M1およびエンジン出力制御手段M2(図6参照)を備えており、減速状態検出手段M1は車速センサS1で検出した車速Vの変化、スロットル開度センサで検出したスロットルバルブの閉動作、吸気負圧等に基づいて車両が減速燃料カット状態にあることを検出し、またエンジン出力制御手段M2は燃料供給制御手段6によりエンジンEへの燃料供給を遮断してエンジンEを停止させる。
【0021】
次に、各走行モードにおけるエンジンEおよびモータMの制御の概略を説明する。
▲1▼クルーズ/アイドルモード
図2に示すように、車両のクルーズ走行時あるいはエンジンEのアイドル運転時には、モータMはエンジンEにより駆動される発電機として機能する。12ボルトの補助バッテリ4から持ち出される消費電力をダウンバータ5の上流の電力から推定し、前記12ボルト系消費電力を補充し得る電力をモータMで発電して補助バッテリ4側に供給する。
▲2▼加速モード
図3に示すように、車両の加速走行時には、キャパシタ3から持ち出される電力でモータMを駆動してエンジンEの出力をアシストするとともに、補助バッテリ4から持ち出される12ボルト系消費電力を補充する。モータMが発生するアシスト量は、キャパシタ3の残容量、シフトポジション、エンジン回転数、スロットル開度、吸気負圧等に基づいてマップ検索により決定される。
▲3▼減速モード
図4に示すように、車両の減速走行時には、駆動輪である前輪Wf,WfからモータMに逆伝達される駆動力で回生制動を行うとともに、モータMが発電した回生電力でキャパシタ3を充電し、かつ補助バッテリ4から持ち出される12ボルト系消費電力を補充する。モータMが発生する回生制動量はシフトポジション、エンジン回転数および吸気負圧に基づいてマップ検索により決定される。
【0022】
図5(A)は車両が10・15モードで走行する際の車速V(細線参照)およびモータMの駆動/回生量(太線参照)を示すものである。車両の加速走行時にはモータMが駆動力を発生してエンジンEの負荷を軽減することにより燃料消費量を節減することができ、また車両の減速走行時にはモータMが回生制動力を発生し、本来は機械的制動により失われる運動エネルギーを電気エネルギーとして効果的に回収することができる。
【0023】
図5(B)はエンジンEの負荷に対応する吸気負圧を示すもので、太線はモータMによるアシストを行った場合のものであり、細線はモータMによるアシストを行わない場合のものである。全般的に太線は細線よりも下方に位置しており、モータMのアシスト力がエンジンEの負荷軽減に寄与していることが分かる。
【0024】
ところで、一般の車両は減速時に燃料カットを行い、エンジン回転数がアイドル回転数まで低下すると、エンジンEが停止しないように燃料カットを中止してアイドル運転を維持し得る量の燃料の供給を再開するようになっている。しかしながら本実施例では、所定の運転条件が成立したときに燃料カットに続く燃料供給の復帰を行わずにエンジンEを停止させ、前記所定の運転条件が成立しなくなったときに燃料供給の復帰を行ってエンジンEを再始動することにより、アイドル運転時にエンジンEを極力停止させて更なる燃料消費量の節減を図るようになっている。
【0025】
次に、クレーム対応図である図6に基づいて、本実施例のアイドルエンジン停止制御装置の構成を説明する。
【0026】
燃料供給制御手段6は、オートマチックトランスミッションTaを介して前輪Wf,Wfを駆動するエンジンEに対する燃料供給を、電子制御ユニット1からの指令に基づいて制御する。電子制御ユニット1はシフトポジションセンサS3から入力されるシフトポジションと、ブレーキスイッチS4から入力される制動状態とに基づいて、エンジンEのアイドル運転を許可するか、あるいはアイドル運転を禁止してエンジンEを停止させるかを判断する。アイドル運転を許可する場合には、電子制御ユニット1の指令により燃料供給制御手段6が燃料カットからの燃料供給を再開してアイドル運転を可能にし、またアイドル運転を禁止する場合には、燃料供給制御手段6が燃料カットからの燃料供給の再開を禁止してエンジンEを停止させる。
【0027】
燃料供給を再開するときに、エンジン回転数センサS2の出力に基づいてエンジンEが停止状態にあることが検出されると、スタータモータ7が駆動されてエンジンEが自動的に始動する。
【0028】
次に、図7および図8のフローチャートに基づいて、図1に示す車両のアイドルエンジン停止制御の具体的内容を説明する。
【0029】
先ず、ステップS1でスタータスイッチがOFFしているとき、即ちドライバーによるエンジン始動操作が行われていないとき、ステップS2でスタータスイッチOFF→ON判定フラグFFCMGSTの状態を判別する。イグニッションスイッチをONしたときのスタータスイッチOFF→ON判定フラグFFCMGSTの初期値は「0」であり、その後にステップS1でドライバーによるエンジン始動操作が行われてスタータスイッチがONしたときに、ステップS15でスタータスイッチOFF→ON判定フラグFFCMGSTは「1」にセットされ、イグニッションスイッチをOFFするまで「1」にセットした状態に維持される。
【0030】
従って、ドライバーがイグニッションスイッチをONしてからスタータスイッチをONするまでの間、ステップS2の答えは「0」になってステップS13に移行するため、後述するステップS12でのエンジン始動は実行されることはない。つまり、この車両は後述するようにアイドル運転時のエンジン停止と、それに続くエンジン始動とがドライバーによるスタータスイッチの操作に関わらず行われるが、最初にドライバーがスタータスイッチをONして車両を走行させる意思を示さない限り、エンジンEが自動的に始動されることはなく、これにより無駄なエンジン始動を回避して燃料消費量を節減することができる。
【0031】
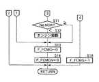
而して、ステップS1でドライバーがスタータスイッチをONすると、ステップS15でスタータスイッチOFF→ON判定フラグFFCMGSTが「1」にセットされ、ステップS16で後述する後進走行ポジション判定ディレータイマーtmSFTRがセットされた後に、ステップS11に移行する。ステップS11では、エンジン回転数センサS2で検出したエンジン回転数Neがエンジンストール判定回転数NCRと比較され、Ne<NCRであってエンジンEが停止状態にあれば、ステップS12でスタータモータ7が自動的に作動してエンジンEを始動する。その結果、エンジンEが始動してNe≧NCRになると、前記ステップS12におけるエンジン始動をパスしてステップS13に移行する。
【0032】
続いて、ステップS13でアイドルエンジン停止制御実行フラグFFCMGを「0」にセットする。アイドルエンジン停止制御実行フラグFFCMGは、アイドル運転時にエンジンEを停止させるか否かを識別するためのもので、それが「0」にセットされた状態では、燃料カットに続く燃料供給の再開が実行され、エンジン出力制御手段M2の指令によりアイドル運転を維持可能な量の燃料が供給されてエンジンEがアイドル運転状態に維持されるが、それが「1」にセットされた状態では、エンジン出力制御手段M2の指令により燃料カットに続く燃料供給の再開が禁止されて(あるいはアイドル運転が維持不能な量の燃料だけが供給されて)アイドル運転を行わずにエンジンEが停止させられる。尚、アイドルエンジン停止制御実行フラグFFCMGは、後から詳述する所定の条件が成立したときに、ステップS18で「1」にセットされる。続くステップS14で、後述する車速判定フラグFFCMGVが「0」にセットされる。
【0033】
さて、ステップS1でドライバーがスタータスイッチをONしてエンジンEを始動した後にスタータスイッチをOFFすると、ステップS2では既にスタータスイッチOFF→ON判定フラグFFCMGSTが「1」にセットされているために、ステップS3に移行する。ステップS3で、シフトポジションセンサS3により検出したシフトポジションが後進走行ポジションでなければ、ステップS4で前記後進走行ポジション判定ディレータイマーtmSFTRをセットし、またステップS3でシフトポジションが後進走行ポジションであれば、ステップS5で所定時間(例えば、0.5秒)が経過して後進走行ポジション判定ディレータイマーtmSFTRがタイムアップしているか否かを判定する。その結果、ステップS5で後進走行ポジション判定ディレータイマーtmSFTRがタイムアップしていなければステップS1に復帰し、タイムアップしていればステップS11に移行する。
【0034】
その意味するところは以下の通りである。本実施例の車両は、ブレーキペダル8が踏まれてアイドルエンジン停止制御が実行されているときに、ブレーキペダル8から足を離すと前記アイドルエンジン停止制御が中止されてエンジンEが自動的に再始動されるが、オートマチックトランスミッションTaを搭載した本車両が、車庫入れ等を行うべくブレーキペダル8のON/OFF操作を繰り返してクリープ走行しながら後進する場合、仮にブレーキペダル8をON/OFFする度にエンジンEが停止および再始動を繰り返すとすると、スムーズな後進クリープ走行が難しくなる問題がある。また車庫入れ等を行う際に前進走行から後進走行に切り換えるべくブレーキペダル8を踏むとアイドルエンジン停止制御によりエンジンEが停止するが、仮に後進走行ポジションにシフトチェンジしてもブレーキペダル8から足を離さない限りエンジンEが再始動されないとすると、微妙な後進クリープ走行がスムーズに行われなくなる問題がある。
【0035】
しかしながら、本実施例ではステップS3でシフトポジションが後進走行ポジションにあるときにステップS11,S12に移行し、そのときエンジンEが停止していれば速やかに再始動を行い、かつステップS13でアイドルエンジン停止制御実行フラグFFCMGを「0」にセットしてアイドルエンジン停止制御を中止するので、エンジンEをアイドル運転状態に維持して上記各問題を解決することができる。しかもシフトポジションが後進走行ポジションにある時間が、後進走行ポジション判定ディレータイマーtmSFTRにより計時される0.5秒以上にならないと上記制御が実行されないので、セレクトレバーを操作する過程で瞬間的に後進走行ポジションが確立された場合に不必要な制御が行われるのを回避することができる。
【0036】
続いて、ステップS6で前記車速判定フラグFFCMGVの状態を判別する。車速判定フラグFFCMGVは、車両が発進した直後には「0」にセットされており、次のステップS7において、車速センサS1で検出した車速Vが所定車速(例えば、15km/h)以上になると、ステップS8で車速判定フラグFFCMGVが「1」にセットされる。従って、ステップS7で車速Vが15km/h以上にならない限り、必ずステップS13に移行してアイドルエンジン停止制御実行フラグFFCMGが「0」にセットされ、アイドルエンジン停止制御が中止されるので、アイドルエンジン停止制御が実行されることはない。
【0037】
その意味するところは以下の通りである。車庫入れ時や渋滞時に車両がブレーキペダル8をON/OFFさせながら極低速でクリープ走行するような場合にアイドルエンジン停止制御の実行を許容すると、ブレーキペダル8のON/OFFに伴ってエンジンEの停止および再始動が繰り返し行われてしまい、その結果スムーズな走行ができなくなる可能性がある。しかしながら、車速Vが15km/h未満のときにアイドルエンジン停止制御の実行を禁止することにより、上記問題を解決することができる。
【0038】
続くステップS19で、減速状態検出手段M1により車両が減速状態にあることが検出されるとステップS9に移行し、ステップS9でシフトポジションがニュートラルポジションまたはパーキングポジションにある場合、あるいは前記ステップS9でシフトポジションが前進走行ポジションにあっても、ステップS10でブレーキペダル8が踏まれてブレーキスイッチS4がONしている場合には、ステップS17に移行してキャパシタ残容量判定フラグFFCMGCAPの状態を判定する。
【0039】
キャパシタ残容量判定フラグFFCMGCAPは、キャパシタ3に蓄電された電力の残容量が停止したエンジンEを再始動するのに充分であるか否かを識別するもので、ステップS17でキャパシタ残容量判定フラグFFCMGCAPが「1」にセットされていれば、キャパシタ3の残容量がエンジンEを再始動するのに充分であると判定し、ステップS18に移行してアイドルエンジン停止制御実行フラグFFCMGが「1」にセットされる。その結果、エンジン出力制御手段M2からの指令に基づいて燃料供給制御手段6が燃料カットに続く燃料供給の再開を禁止することにより、エンジン回転数Neがアイドル回転数まで低下したときにエンジンEが停止させられる。一方、ステップS17でキャパシタ残容量判定フラグFFCMGCAPが「0」にセットされていれば、キャパシタ3の残容量がエンジンEを再始動するのに充分な余裕がないと判定し、ステップS13においてアイドルエンジン停止制御実行フラグFFCMGが「0」にセットされる。その結果、燃料供給制御手段6が燃料カットに続く燃料供給を通常通り再開することにより、エンジン回転数Neがアイドル回転数まで低下したときにアイドル運転が許容される。
【0040】
以上のように、シフトポジションがニュートラルポジションまたはパーキングポジションにあるとき、あるいはシフトポジションが前進走行ポジションにあってもブレーキペダル8が踏まれている制動中に、エンジンEをアイドル運転させずに停止させるので、エンジンEの不要なアイドル運転を最小限に抑えて燃料消費量を最大限に節減することができる。但し、前述したように、シフトポジションが後進走行ポジションにある場合と、車速Vが15km/h未満の場合と、キャパシタ3の残容量がエンジンEを再始動するのに充分な余裕がない場合とには、アイドルエンジン停止制御の実行が禁止される。
【0041】
図10はアイドルエンジン停止制御の一例を示すタイムチャートである。
【0042】
車両のクルーズ走行中の時刻t1にドライバーがブレーキペダル8を踏んでブレーキスイッチS4がONすると、アイドルエンジン停止制御実行フラグFFCMGが「1」にセットされると同時に、燃料供給制御手段6による燃料カットが実行され、車速Vが次第に減少する。時刻t2おいてエンジン回転数Neがアイドル回転数まで低下しても、アイドルエンジン停止制御実行フラグFFCMGが「1」にセットされているために燃料供給制御手段6は燃料供給を再開せず、その結果エンジンEはアイドル運転を行うことなく停止する。時刻t3にドライバーがブレーキペダル8から足を離してブレーキスイッチS4がOFFすると、アイドルエンジン停止制御実行フラグFFCMGが「0」にセットされると同時に、燃料供給制御手段6による燃料カットが終了して燃料供給が再開され、エンジンEが始動して車両は再び走行可能になる。
【0043】
次に、図9のフローチャートを参照しながら、キャパシタ残容量判定フラグFFCMGCAPのセット(図7のフローチャートのステップS17参照)について説明する。
【0044】
先ずステップS61で、エンジン回転数センサS2で検出したエンジン回転数Neをエンジンストール判定回転数NCRと比較し、Ne≧NCRであってエンジンEが運転状態にあれば、ステップS62で、キャパシタ残容量センサS7で検出したキャパシタ3の残容量QCAPからエンジンEの始動に必要なキャパシタ3の容量QCAPIDLを減算することにより、キャパシタ3の残容量の余裕分QCAPABLを算出する。そしてステップS63で12ボルト系消費電力積算値DVPSUMをゼロにセットする。
【0045】
一方、前記テップS61でエンジンEが停止状態にあれば、ステップS64で、12ボルト系消費電力センサS8で検出した12ボルト系電力消費量瞬時値DVP(つまり補助バッテリ4から持ち出される電力の瞬時値)を、12ボルト系消費電力積算値DVPSUMの前回値DVPSUM(n−1)に加算することにより、12ボルト系消費電力積算値DVPSUMの今回値DVPSUM(n)を算出する。そしてステップS65で、前記ステップS64で算出した12ボルト系消費電力積算値DVPSUM(n)に単位変換係数KDVPを乗算することにより、12ボルト系消費電力積算値換算結果QDVPを算出する。
【0046】
続くステップS66で、前記ステップS62で算出したキャパシタ3の残容量の余裕分QCAPABLと、前記ステップS65で算出した12ボルト系消費電力積算値換算結果QDVPとを比較する。エンジンEが停止するとキャパシタ3に対する充電は行われなくなり、かつ12ボルト系の消費電力(つまり12ボルト系消費電力積算値換算結果QDVP)はキャパシタ3から持ち出されるため、キャパシタ3の残容量QCAPは次第に減少する。
【0047】
而して、ステップS66で12ボルト系消費電力積算値換算結果QDVPがキャパシタ3の残容量の余裕分QCAPABL未満であれば、即ち、キャパシタ3の残容量QCAPがエンジンEの始動に必要なキャパシタ3の容量QCAPIDLを越えていれば、キャパシタ3の電力でエンジンEが始動可能であると判断し、ステップS67でキャパシタ残容量判定フラグFFCMGCAPを「1」にセットしてアイドルエンジン停止制御の実行を許可する。一方、ステップS66で12ボルト系消費電力積算値換算結果QDVPがキャパシタ3の残容量の余裕分QCAPABL以上であれば、即ち、キャパシタ3の残容量QCAPがエンジンEの始動に必要なキャパシタ3の容量QCAPIDL以下になれば、キャパシタ3の電力でエンジンEが始動不能なる可能性があると判断し、ステップS68でキャパシタ残容量判定フラグFFCMGCAPを「0」にセットしてアイドルエンジン停止制御の実行を禁止する。
【0048】
このように、スタータモータ7を駆動するキャパシタ3の残容量QCAPを監視しながらアイドルエンジン停止制御の実行の許可および禁止を判定するので、キャパシタ3の残容量QCAPが不足してエンジンEが始動不能になるのを確実に回避しつつ、アイドルエンジン停止制御を最大限に実行させて燃料消費量を節減することができる。
【0049】
以上、本発明の実施例を詳述したが、本発明はその要旨を逸脱しない範囲で種々の設計変更を行うことが可能である。
【0050】
例えば、実施例ではエンジンEおよびモータMを走行用駆動源とするバイブリッド車両を例示したが、本発明はエンジンEだけを走行用駆動源とする車両に対しても適用することができる。
【0051】
また実施例では燃料カットに続く燃料供給の復帰を行わずにエンジンEを停止させているが、目標エンジン回転数をアイドル回転数よりも低い回転数に設定してエンジンEを停止させることもでき、これら燃料供給量の制御に加えて点火制御を併用することもできる。
【0052】
またエンジンEを始動するための特別のスタータモータ7を設けることなく、走行用のモータMをスタータモータとして利用することが可能である。更に、本発明のエンジン始動手段はスタータモータ7やモータMに限定されず、走行中の車両の運動エネルギーを用いてエンジンEを始動する、所謂「押し掛け」のような場合を含むものとする。例えば、図7のフローチャートのステップS7で車速Vが15km/h未満のときに、図8のフローチャートのステップS12でエンジンEを始動する場合がこれに相当する。
【0053】
またキャパシタ3に代えて充電可能なバッテリを用いることも可能である。
【0054】
【発明の効果】
  以上のように請求項1に記載された構成によれば、車両減速時の燃料供給制御手段によるエンジンへの燃料供給の遮断後に、シフトポジションが前進走行ポジションにあり且つ制動操作が検出されている場合と、シフトポジションが非走行ポジションにある場合には何れもエンジンをアイドル運転させずに停止させるので、エンジンの不要なアイドル運転を最小限に抑えて(即ち最大限にエンジンを停止させて)燃料消費量を最大限に節減することができる。また、車両の停止時にシフトポジションが後進ポジションになるとエンジンが始動され、後進走行中に制動操作が行われてもエンジンが駆動状態に維持されるので、制動操作を断続的に行いながら車両を後進クリープ走行させるときにエンジンが停止するのが防止され、車庫入れ等の操作をスムーズに行うことができる。
【0055】
また請求項2に記載された発明によれば、セレクトレバーを操作する過程で後進走行ポジションが瞬間的に確立してもエンジンが始動しないので、不要なエンジン始動が行われるのを防止して燃料消費量を一層節減することができる。
【0056】
また請求項3に記載された発明によれば、車両の停止時にシフトポジションが前進ポジションにあり且つ制動操作が検出されている場合にエンジンを停止状態に維持されるので、車両が信号待ちのような場合にエンジンを停止状態に維持して燃料消費量の節減を図ることができる。
【図面の簡単な説明】
【図1】オートマチックトランスミッションを備えたハイブリッド車両の全体構成図
【図2】クルーズ/アイドルモードの説明図
【図3】加速モードの説明図
【図4】減速モードの説明図
【図5】モータのアシスト力によるエンジンの負荷軽減を説明するグラフ
【図6】クレーム対応図
【図7】メインルーチンのフローチャートの第1分図
【図8】メインルーチンのフローチャートの第2分図
【図9】メインルーチンのステップS17のサブルーチンのフローチャート
【図10】アイドルエンジン停止制御の一例を示すタイムチャート
【符号の説明】
E          エンジン
S2        エンジン回転数センサ(エンジン停止状態判定手段)
S3        シフトポジションセンサ(シフトポジション検出手段)
S4        ブレーキスイッチ(制動操作検出手段)
Ta        オートマチックトランスミッション
Wf        前輪(駆動輪)
M1        減速状態検出手段
M2        エンジン出力制御手段
6          燃料供給制御手段
7          スタータモータ(エンジン始動手段)[0001]
 BACKGROUND OF THE INVENTION
 The present invention relates to an engine stop control device for a vehicle that saves fuel consumption by stopping an engine when a predetermined condition is satisfied during idle operation.
 [0002]
 [Prior art]
 In a conventional vehicle using an engine as a driving source for driving, once the engine is started, it does not stop unless the driver turns off the ignition switch. For example, the engine continues wasteful idle operation while waiting for a signal and wastes fuel. There was a problem to do. To avoid this, every time the vehicle stops, the driver should turn off the ignition switch to stop the engine, but this way the driver has to repeatedly start and stop the engine, The operation is extremely troublesome.
 [0003]
 Therefore, in a vehicle equipped with an automatic transmission, when the driver steps on the brake pedal while the shift position is in the forward drive position or the reverse drive position, the driver determines that the driver has the intention to stop the engine. The engine is automatically stopped by setting the amount of fuel supplied to the vehicle so that idle operation cannot be maintained, and when the driver removes his foot from the brake pedal, the driver intends to drive the vehicle The engine is automatically started by returning the amount of fuel supplied to the engine to an amount that can maintain the idle operation, thereby avoiding unnecessary idle operation as much as possible. It is possible.
 [0004]
 [Problems to be solved by the invention]
 However, if the above configuration is adopted, the engine will stop every time the brake pedal is depressed, and the engine will stop smoothly if the brake pedal is depressed or released and the vehicle is driven backward by the creep force of the automatic transmission. There is a problem that reverse creep running becomes difficult. Also, when putting the garage into the garage, etc., when the engine is stopped by stepping on the brake pedal in order to switch from forward travel to reverse travel, the engine will not restart unless the foot is released from the brake pedal. There is a problem that makes it impossible to start.
 [0005]
 The present invention has been made in view of the above circumstances, and in a vehicle equipped with an automatic transmission, while reducing the fuel consumption by extending the engine stop time as much as possible without impairing the operability of the vehicle. The purpose is to enable smooth reverse creep running.
 [0006]
 [Means for Solving the Problems]
 In order to achieve the above object, the invention described in
 [0007]
 According to the above configuration, afterthe fuel supply control means during the deceleration of thevehicle, the shift position is in the forward travel position and the braking operation is detectedafter the fuel supply to the engine is cut off,and the shift position is in the non-travel position. sinceboth the engine isstopped if there, it is possible to stop the engine to maximize saving fuel consumption without performing unnecessary idling. If the shift position changes to the reverse position when the vehicle is stopped, the engine is started and the engine is maintained in the drive state even if the braking operation is performed during reverse traveling. The engine is prevented from stopping when the vehicle is running, and operations such as garage entry can be performed smoothly.
 [0008]
 Here, the non-running position corresponds to the neutral position and the parking position of the embodiment.
 [0009]
 According to a second aspect of the present invention, in addition to the configuration of the first aspect, the engine output control means is configured such that the shift position detected by the shift position detection means is in the reverse travel position after a predetermined time. The engine is started by the engine starting means.
 [0010]
 According to the above configuration, even if the reverse drive position is established momentarily in the process of operating the select lever, the engine does not start, thus preventing unnecessary engine start and further reducing fuel consumption. Can do.
 [0011]
 The predetermined time is set to 0.5 seconds in the embodiment, but the value is a design matter that can be set as appropriate.
 [0012]
 According to a third aspect of the present invention, in addition to the configuration of the first aspect, the engine output control means is detected by the shift position detection means when the engine stop state is determined by the engine stop state determination means. The engine is maintained in a stopped state when the shifted shift position is in the forward travel position and the braking operation is detected by the braking operation detecting means.
 [0013]
 According to the above configuration, when the vehicle is stopped, the engine is stopped when the shift position is at the forward position and the braking operation is detected, so the engine is stopped when the vehicle is waiting for a signal. The fuel consumption can be reduced by maintaining the above.
 [0014]
 DETAILED DESCRIPTION OF THE INVENTION
 Hereinafter, embodiments of the present invention will be described based on examples of the present invention shown in the accompanying drawings.
 [0015]
 1 to 10 show an embodiment of the present invention. FIG. 1 is an overall configuration diagram of a hybrid vehicle equipped with an automatic transmission, FIG. 2 is an explanatory diagram of a cruise / idle mode, and FIG. 3 is an explanatory diagram of an acceleration mode. FIG. 4 is an explanatory diagram of the deceleration mode, FIG. 5 is a graph explaining engine load reduction by the assist force of the motor, FIG. 6 is a claim correspondence diagram, FIG. 7 is a first part of a flowchart of the main routine, FIG. Is a second part of the flowchart of the main routine, FIG. 9 is a flowchart of a subroutine of step S17 of the main routine, and FIG. 10 is a time chart showing an example of idle engine stop control.
 [0016]
 As shown in FIG. 1, the hybrid vehicle includes an engine E and a motor M, and the driving force of the engine E and / or the driving force of the motor M is transmitted to the front wheels Wf and Wf as driving wheels via an automatic transmission Ta. The When the driving force is transmitted from the front wheels Wf, Wf side to the motor M side during deceleration of the hybrid vehicle, the motor M functions as a generator to generate a so-called regenerative braking force, and recovers the kinetic energy of the vehicle body as electric energy. To do.
 [0017]
 The drive and regeneration of the motor M are controlled by a
 [0018]
 Although the maximum voltage of the
 [0019]
 In addition to the
 [0020]
 The
 [0021]
 Next, an outline of control of the engine E and the motor M in each travel mode will be described.
 (1) Cruise / idle mode As shown in FIG. 2, the motor M functions as a generator driven by the engine E during cruise driving of the vehicle or during idling of the engine E. The power consumption taken out from the 12-volt
 (2) Acceleration mode As shown in FIG. 3, the motor M is driven by the electric power taken out from the
 (3) Deceleration mode As shown in FIG. 4, when the vehicle is traveling at a reduced speed, regenerative braking is performed with the driving force transmitted back to the motor M from the front wheels Wf, Wf, which are drive wheels, and the regenerative power generated by the motor M To charge the
 [0022]
 FIG. 5A shows the vehicle speed V (see the thin line) and the driving / regeneration amount of the motor M (see the thick line) when the vehicle travels in the 10.15 mode. During acceleration of the vehicle, the motor M generates driving force to reduce the load of the engine E, thereby reducing fuel consumption. When the vehicle is decelerating, the motor M generates regenerative braking force. Can effectively recover kinetic energy lost by mechanical braking as electrical energy.
 [0023]
 FIG. 5B shows the intake negative pressure corresponding to the load of the engine E. The thick line is the case where the assist by the motor M is performed, and the thin line is the case where the assist by the motor M is not performed. . In general, the thick line is located below the thin line, and it can be seen that the assist force of the motor M contributes to the load reduction of the engine E.
 [0024]
 By the way, a general vehicle cuts the fuel when decelerating, and when the engine speed drops to the idle speed, the fuel cut is stopped so that the engine E does not stop and the supply of fuel that can maintain the idling operation is resumed. It is supposed to be. However, in this embodiment, the engine E is stopped without returning the fuel supply following the fuel cut when a predetermined operating condition is satisfied, and the fuel supply is returned when the predetermined operating condition is not satisfied. By going and restarting the engine E, the engine E is stopped as much as possible during idle operation to further reduce fuel consumption.
 [0025]
 Next, the configuration of the idle engine stop control device of the present embodiment will be described based on FIG.
 [0026]
 The fuel supply control means 6 controls the fuel supply to the engine E that drives the front wheels Wf, Wf via the automatic transmission Ta based on a command from the
 [0027]
 When restarting the fuel supply, the engine E based on the output of the engine rotational speed sensor S2 is detected to be in a stopped state, the
 [0028]
 Next, specific contents of the idle engine stop control of the vehicle shown in FIG. 1 will be described based on the flowcharts of FIGS. 7 and 8.
 [0029]
 First, when the starter switch is OFF in step S1, that is, when the engine is not started by the driver, the starter switch OFF → ON determination flag F in step S2. The state of FCMGST is determined. Starter switch OFF → ON judgment flag F when the ignition switch is turned ON The initial value of FCMGST is “0”. After that, when the engine is started by the driver in step S1 and the starter switch is turned on, the starter switch OFF → ON determination flag F in step S15. FCMGST is set to “1” and remains set to “1” until the ignition switch is turned off.
 [0030]
 Accordingly, since the driver turns on the ignition switch and turns on the starter switch, the answer to step S2 is “0” and the process proceeds to step S13. Therefore, the engine start in step S12 described later is executed. There is nothing. That is, in this vehicle, as described later, the engine stop during idle operation and the subsequent engine start are performed regardless of the operation of the starter switch by the driver, but the driver first turns on the starter switch to run the vehicle. Unless indicated by intention, the engine E is not automatically started, thereby avoiding useless engine start and saving fuel consumption.
 [0031]
 Thus, when the driver turns on the starter switch in step S1, the starter switch OFF → ON determination flag F in step S15. After FCMGST is set to “1” and a reverse travel position determination delay timer tmSFTR described later is set in step S16, the process proceeds to step S11. In step S11, the comparison engine speed Ne detected by the engine speed sensor S2 is the engine stall judgment rotation speed NCR, if a Ne <NCR in the engine E is stopped, the
 [0032]
 Subsequently, in step S13, an idle engine stop control execution flag F Set FCMG to "0". Idle engine stop control execution flag F The FCMG is used to identify whether or not the engine E is to be stopped during the idling operation. When it is set to “0”, the fuel supply is restarted following the fuel cut, and the engine output control means An amount of fuel that can maintain the idling operation is supplied by the command of M2, and the engine E is maintained in the idling operation state. When it is set to "1", the fuel is generated by the command of the engine output control means M2. The restart of the fuel supply following the cut is prohibited (or only an amount of fuel that cannot be maintained during the idle operation is supplied), and the engine E is stopped without performing the idle operation. The idle engine stop control execution flag F The FCMG is set to “1” in step S18 when a predetermined condition to be described in detail later is satisfied. In subsequent step S14, a vehicle speed determination flag F, which will be described later, is provided. FCMGV is set to “0”.
 [0033]
 When the starter switch is turned off after the driver turns on the starter switch and starts the engine E in step S1, the starter switch OFF → ON determination flag F is already set in step S2. Since FCMGST is set to “1”, the process proceeds to step S3. In step S3, if the shift position detected by the shift position sensor S3 is not in the reverse drive position, sets the reverse drive position determination delay timer tmSFTR in step S4, also if the shift position is the reverse drive position in step S3 In step S5, it is determined whether or not the reverse travel position determination delay timer tmSFTR has expired after a predetermined time (for example, 0.5 seconds) has elapsed. As a result, if the reverse travel position determination delay timer tmSFTR is not up in step S5, the process returns to step S1, and if the time is up, the process proceeds to step S11.
 [0034]
 The meaning is as follows. In the vehicle of this embodiment, when the
 [0035]
 However, in this embodiment, when the shift position is in the reverse drive position in step S3, the process proceeds to steps S11 and S12. If engine E is stopped at that time, the engine is quickly restarted, and in step S13, the idle engine is started. Stop control execution flag F Since FCMG is set to “0” and the idling engine stop control is stopped, the above-described problems can be solved by maintaining the engine E in the idling operation state. In addition, the above control is not executed unless the time for which the shift position is in the reverse drive position becomes 0.5 seconds or more counted by the reverse drive position determination delay timer tmSFTR. Therefore, the reverse drive is instantaneously executed in the process of operating the select lever. It is possible to avoid unnecessary control when the position is established.
 [0036]
 Subsequently, in step S6, the vehicle speed determination flag F The state of the FCMGV is determined. Vehicle speed judgment flag F FCMGV, immediately after the vehicle has started moving are set to "0", at the next step S7, the vehicle speed V detected by the vehicle speed sensor S1 is predetermined vehicle speed (e.g., 15km / h) becomes equal to or larger than, the step S8 With vehicle speed judgment flag F FCMGV is set to “1”. Therefore, unless the vehicle speed V exceeds 15 km / h in step S7, the process always proceeds to step S13 and the idle engine stop control execution flag F Since FCMG is set to “0” and the idle engine stop control is stopped, the idle engine stop control is not executed.
 [0037]
 The meaning is as follows. If the execution of the idle engine stop control is allowed when the vehicle creeps at extremely low speed while turning on / off the
 [0038]
 In subsequent step S19, when the deceleration state detecting means M1 detects that the vehicle is in a decelerating state, the process proceeds to step S9. If the shift position is in the neutral position or the parking position in step S9, or the shift is performed in step S9. position even in the forward drive position, when the brake switch S4 and the
 [0039]
 Capacitor remaining capacity determination flag F The FCMGCAP identifies whether or not the remaining capacity of the electric power stored in the
 [0040]
 As described above, when the shift position is in the neutral position or the parking position or during braking in which the
 [0041]
 FIG. 10 is a time chart showing an example of idle engine stop control.
 [0042]
 The brake switch S4 is turned ON, the driver stepped on the
 [0043]
 Next, referring to the flowchart of FIG. The setting of FCMGCAP (see step S17 in the flowchart of FIG. 7) will be described.
 [0044]
 First, in step S61, the engine rotational speed Ne detected by the engine speed sensor S2 as compared to the engine stall judgment rotation speed NCR, a Ne ≧ NCR if the operating state the engine E, in step S62, the capacitor remaining by subtracting the
 [0045]
 On the other hand, if the engine E is stopped in the step S61, in step S64, 12-volt power sensor S 12-volt power consumption instantaneous value detected in8 DVP (i.e. instantaneous power taken out of the
 [0046]
 In subsequent step S66, the remaining capacity QCAPABL of the
 [0047]
 Thus, if the 12 volt system power consumption integrated value conversion result QDVP is less than the remaining capacity QCAPABL of the
 [0048]
 As described above, the permission and prohibition of the execution of the idle engine stop control are determined while monitoring the remaining capacity QCAP of the
 [0049]
 As mentioned above, although the Example of this invention was explained in full detail, this invention can perform a various design change in the range which does not deviate from the summary.
 [0050]
 For example, in the embodiment, a hybrid vehicle using the engine E and the motor M as a driving source for traveling is illustrated, but the present invention can also be applied to a vehicle using only the engine E as a driving source for traveling.
 [0051]
 In the embodiment, the engine E is stopped without returning the fuel supply following the fuel cut. However, the engine E can be stopped by setting the target engine speed to a lower speed than the idle speed. In addition to the control of the fuel supply amount, ignition control can be used in combination.
 [0052]
 Further, the travel motor M can be used as a starter motor without providing a
 [0053]
 It is also possible to use a rechargeable battery instead of the
 [0054]
 【The invention's effect】
 As described above, according to the first aspectof the present invention, the shift position is in the forward travel position and the braking operation is detectedafter the fuel supply control means at the time of deceleration of thevehicle shuts off the fuel supply to the engine . Ifthe, byboth Runodestopped without idling the engine,with a minimum of unwanted idle operationof the engine(i.e., to stop the engine tomaximum when the shift position is in a non-drive position) The fuel consumption can be reduced to themaximum . In addition, if the shift position becomes the reverse position when the vehicle is stopped, the engine is started, and the engine is maintained in the driving state even if the braking operation is performed during the reverse traveling. Therefore, the vehicle is moved backward while performing the braking operation intermittently. The engine is prevented from stopping when creeping, and operations such as garage entry can be performed smoothly.
 [0055]
 According to the second aspect of the present invention, since the engine does not start even if the reverse travel position is instantaneously established in the process of operating the select lever, it is possible to prevent unnecessary engine starting and prevent the fuel from being started. Consumption can be further reduced.
 [0056]
 According to the invention described in
 [Brief description of the drawings]
 1 is an overall configuration diagram of a hybrid vehicle equipped with an automatic transmission. FIG. 2 is an explanatory diagram of a cruise / idle mode. FIG. 3 is an explanatory diagram of an acceleration mode. FIG. 4 is an explanatory diagram of a deceleration mode. FIG. 6 is a graph corresponding to a claim. FIG. 7 is a first part of a flowchart of the main routine. FIG. 8 is a second part of a flowchart of the main routine. FIG. 10 is a time chart showing an example of idle engine stop control.
 E engine S2 engine speed sensor (engine stop state determination means)
 S3 shift position sensor (shift position detection means)
 S4 Brake switch (braking operation detection means)
 Ta Automatic transmission Wf Front wheels (drive wheels)
 M1 Deceleration state detection means M2 Engine output control means 6 Fuel supply control means 7 Starter motor (engine start means)
| Application Number | Priority Date | Filing Date | Title | 
|---|---|---|---|
| JP06716398AJP3706733B2 (en) | 1998-03-17 | 1998-03-17 | Vehicle engine stop control device | 
| DE19911736ADE19911736B4 (en) | 1998-03-17 | 1999-03-16 | Machine stop control system for a vehicle | 
| US09/271,241US6190284B1 (en) | 1998-03-17 | 1999-03-17 | Engine stop control system for vehicle | 
| US09/642,885US6267706B1 (en) | 1998-03-17 | 2000-08-22 | Engine stop control system for vehicle | 
| Application Number | Priority Date | Filing Date | Title | 
|---|---|---|---|
| JP06716398AJP3706733B2 (en) | 1998-03-17 | 1998-03-17 | Vehicle engine stop control device | 
| Publication Number | Publication Date | 
|---|---|
| JPH11257116A JPH11257116A (en) | 1999-09-21 | 
| JP3706733B2true JP3706733B2 (en) | 2005-10-19 | 
| Application Number | Title | Priority Date | Filing Date | 
|---|---|---|---|
| JP06716398AExpired - LifetimeJP3706733B2 (en) | 1998-03-17 | 1998-03-17 | Vehicle engine stop control device | 
| Country | Link | 
|---|---|
| JP (1) | JP3706733B2 (en) | 
| Publication number | Priority date | Publication date | Assignee | Title | 
|---|---|---|---|---|
| KR20040021879A (en)* | 2002-09-05 | 2004-03-11 | 현대자동차주식회사 | Engine control system and method for hybrid electric vehicle | 
| JP5181732B2 (en)* | 2007-05-02 | 2013-04-10 | 日産自動車株式会社 | Hybrid vehicle mode switching control device | 
| US8688299B2 (en) | 2007-05-02 | 2014-04-01 | Nissan Motor Co., Ltd. | Mode change control system for hybrid vehicle | 
| JP5381461B2 (en)* | 2009-07-29 | 2014-01-08 | いすゞ自動車株式会社 | Idle stop method and idle stop device | 
| US8880318B2 (en) | 2010-04-30 | 2014-11-04 | Toyota Jidosha Kabushiki Kaisha | Vehicle controlling system | 
| DE112010005563B4 (en) | 2010-05-13 | 2016-09-15 | Toyota Jidosha Kabushiki Kaisha | Vehicle control device and vehicle control system | 
| JP2012021643A (en)* | 2010-06-15 | 2012-02-02 | Honda Motor Co Ltd | Control device of vehicle | 
| Publication number | Publication date | 
|---|---|
| JPH11257116A (en) | 1999-09-21 | 
| Publication | Publication Date | Title | 
|---|---|---|
| US6267706B1 (en) | Engine stop control system for vehicle | |
| JP3685945B2 (en) | Engine control device for hybrid vehicle | |
| JP3754604B2 (en) | Automatic engine stop / start device for vehicle | |
| JP3715158B2 (en) | Engine stop / start control device | |
| JP3889186B2 (en) | ENGINE CONTROL DEVICE AND ENGINE CONTROL METHOD | |
| JP3488654B2 (en) | Engine control device for hybrid vehicle | |
| JP3675281B2 (en) | Automatic engine stop / restart device for vehicle | |
| JP3885449B2 (en) | Automatic engine stop / restart device for vehicle | |
| JP3901235B2 (en) | Hybrid type vehicle | |
| JP2004100680A (en) | Engine control system and control method of hybrid electric vehicle | |
| EP1008483A2 (en) | Control system for a hybrid vehicle | |
| JP3706732B2 (en) | Vehicle engine stop control device | |
| JP3706736B2 (en) | Automatic engine stop / start control device for vehicle | |
| JP3350465B2 (en) | Hybrid vehicle control device | |
| JP3706733B2 (en) | Vehicle engine stop control device | |
| JP4474452B2 (en) | Vehicle engine stop control device | |
| CA2375035C (en) | Engine starting control system and method therefor | |
| JP3540214B2 (en) | Output control device for hybrid vehicle | |
| JP2004076599A (en) | Engine automatic stop / restart system for hybrid vehicles | |
| JP3706734B2 (en) | Vehicle engine stop control device | |
| JP3706735B2 (en) | Automatic engine stop / start control device for vehicle | |
| JP4041204B2 (en) | Vehicle engine stop control device | |
| JPH11262105A (en) | Control equipment of hybrid vehicle | |
| JP4292730B2 (en) | VEHICLE ACCESSORY DRIVE METHOD AND CONTROL DEVICE | |
| JP3951955B2 (en) | Vehicle travel control device | 
| Date | Code | Title | Description | 
|---|---|---|---|
| A621 | Written request for application examination | Free format text:JAPANESE INTERMEDIATE CODE: A621 Effective date:20041129 | |
| A131 | Notification of reasons for refusal | Free format text:JAPANESE INTERMEDIATE CODE: A131 Effective date:20050316 | |
| A521 | Request for written amendment filed | Free format text:JAPANESE INTERMEDIATE CODE: A523 Effective date:20050516 | |
| TRDD | Decision of grant or rejection written | ||
| A01 | Written decision to grant a patent or to grant a registration (utility model) | Free format text:JAPANESE INTERMEDIATE CODE: A01 Effective date:20050706 | |
| A61 | First payment of annual fees (during grant procedure) | Free format text:JAPANESE INTERMEDIATE CODE: A61 Effective date:20050801 | |
| R150 | Certificate of patent or registration of utility model | Free format text:JAPANESE INTERMEDIATE CODE: R150 | |
| FPAY | Renewal fee payment (event date is renewal date of database) | Free format text:PAYMENT UNTIL: 20080805 Year of fee payment:3 | |
| FPAY | Renewal fee payment (event date is renewal date of database) | Free format text:PAYMENT UNTIL: 20090805 Year of fee payment:4 | |
| FPAY | Renewal fee payment (event date is renewal date of database) | Free format text:PAYMENT UNTIL: 20100805 Year of fee payment:5 | |
| FPAY | Renewal fee payment (event date is renewal date of database) | Free format text:PAYMENT UNTIL: 20100805 Year of fee payment:5 | |
| FPAY | Renewal fee payment (event date is renewal date of database) | Free format text:PAYMENT UNTIL: 20110805 Year of fee payment:6 | |
| FPAY | Renewal fee payment (event date is renewal date of database) | Free format text:PAYMENT UNTIL: 20110805 Year of fee payment:6 | |
| FPAY | Renewal fee payment (event date is renewal date of database) | Free format text:PAYMENT UNTIL: 20120805 Year of fee payment:7 | |
| FPAY | Renewal fee payment (event date is renewal date of database) | Free format text:PAYMENT UNTIL: 20120805 Year of fee payment:7 | |
| FPAY | Renewal fee payment (event date is renewal date of database) | Free format text:PAYMENT UNTIL: 20130805 Year of fee payment:8 | |
| FPAY | Renewal fee payment (event date is renewal date of database) | Free format text:PAYMENT UNTIL: 20140805 Year of fee payment:9 | |
| EXPY | Cancellation because of completion of term |