


本発明は、フレッシュコンクリートの圧送性能評価システムに関するものであり、詳しくは、コンクリート輸送管を用いて圧送するフレッシュコンクリートの圧送性能を評価することにより、当該コンクリート輸送管の閉塞等を防止するためのシステムに関するものである。 The present invention relates to a system for evaluating the pumping performance of fresh concrete, and more specifically, for evaluating the pumping performance of fresh concrete to be pumped using a concrete transport pipe to prevent blockage of the concrete transport pipe. It is about the system.
橋梁上部工のように、コンクリートポンプ車から離れた場所でコンクリートを打設しなければならない工事では、コンクリートの打設位置までコンクリート輸送管を配設して、フレッシュコンクリートを圧送する必要がある。ここで、コンクリート輸送管(配管)の延長距離が長い場合や、圧送するフレッシュコンクリートの品質によってはコンクリート輸送管が閉塞するおそれがある。以下、コンクリートを打設するために配設したコンクリート輸送管を配管と称して説明を行う。 In a construction where concrete must be cast away from a concrete pump car, such as a bridge superstructure, it is necessary to arrange a concrete transport pipe to the concrete placement position and pump the fresh concrete. Here, there is a possibility that the concrete transport pipe may be blocked when the extension distance of the concrete transport pipe (pipe) is long or depending on the quality of the fresh concrete to be pumped. Hereinafter, a concrete transport pipe disposed for placing concrete will be referred to as piping.
コンクリート構造物の構築において、コンクリートの打設中に生じる配管の閉塞は、構造物に不具合(未充填やコールドジョイント)を生じさせる危険性を高めるため、品質低下を招く大きな要因となる。また、急激な配管閉塞に伴う事故が発生(配管破裂)するおそれがある。また、閉塞した配管の復旧及び撤去には多大な労力と費用を要する。 In the construction of a concrete structure, the blockage of piping that occurs during the placement of concrete increases the risk of causing defects (unfilled or cold joints) in the structure, which is a major factor that causes a deterioration in quality. In addition, there is a risk of an accident (pipe rupture) associated with a sudden blockage of the pipe. Moreover, much labor and cost are required for restoration and removal of the blocked pipe.
このような不都合に対応するため、配管を2系統配設することにより、いずれか一方の配管が閉塞した場合には、他方の配管に切り替えてフレッシュコンクリートを圧送しているのが現状である。 In order to deal with such inconvenience, when one of the pipes is closed by arranging two pipes, the current situation is that the fresh concrete is pumped by switching to the other pipe.
また、フレッシュコンクリートを圧送する配管の閉塞を監視するための装置が提案されている(例えば、特許文献1参照)。この特許文献1に記載された技術は、配管の外壁側にアコースティックエミッションセンサを取り付け、圧送中のフレッシュコンクリートと配管の内壁との摩擦音を検出することにより、フレッシュコンクリートの材料が分離しているか否かを判断する装置である。 Moreover, the apparatus for monitoring the obstruction | occlusion of the piping which pumps fresh concrete is proposed (for example, refer patent document 1). In the technique described in
具体的には、コンクリート材料分離判断手段により、アコースティックエミッションセンサが検出した摩擦音に基づいて、フレッシュコンクリートの材料が分離しているか否かを判断し、判断結果を監視結果出力手段に出力するようになっている。 Specifically, the concrete material separation judgment means judges whether or not the fresh concrete material is separated based on the friction sound detected by the acoustic emission sensor, and outputs the judgment result to the monitoring result output means. It has become.
フレッシュコンクリートが良好な状態で、骨材がモルタルに覆われている場合には、配管内をフレッシュコンクリートが円滑に圧送され、フレッシュコンクリートと配管との摩擦音は小さい。一方、骨材とモルタルが分離すると、骨材が配管の内壁に衝突して摩擦力が高まり、配管の閉塞を招くおそれがあると判断することができるとしている。 When the fresh concrete is in a good state and the aggregate is covered with mortar, the fresh concrete is smoothly pumped through the pipe, and the friction sound between the fresh concrete and the pipe is small. On the other hand, when the aggregate and the mortar are separated, it can be determined that the aggregate may collide with the inner wall of the pipe to increase the frictional force and cause the pipe to be blocked.
上述した特許文献1に記載された技術は、コンクリートの材料分離(骨材とモルタルの分離)を判断する際に、閉塞が生じ易い箇所(例えば、ベント管と直管の接続部やフレキシブルホースと直管の接続部)に設けたセンサにより摩擦音を収集し、音量が大きな順でソートする。そして、管理者が、逐次閉塞トラブルが生じているか否かを調査し、閉塞トラブルが実際に発生していた場合には、フレッシュコンクリートの配合割合や使用材料を変更することにより、配管の経路をより適切なものとするなどの措置を取るとしている。 In the technique described in
しかし、このような配管の閉塞管理方法は現実的ではない。すなわち、特許文献1に記載された技術を用いたとしても、コンクリートの配合や圧送速度、圧送経路などのように、配管との間に生ずる摩擦音に強く影響すると思われる要因への対処について工学的な判断を行うには不十分である。 However, such a pipe blockage management method is not practical. That is, even if the technique described in
仮に、ベント管と直管の接続部やフレキシブルホースと直管の接続部など、ポンプ車から離れた位置における閉塞を検知できたとしても、既に圧送に不向きなコンクリート(閉塞を引き起こす可能性の極めて高いコンクリート)が配管に充填されており、検知後に圧送を再開することが極めて困難な状態となることが容易に推察される。 Even if it is possible to detect a blockage at a position away from the pump truck, such as a connection part between a vent pipe and a straight pipe, or a connection part between a flexible hose and a straight pipe, it is already unsuitable for pumping. It is easily guessed that it is extremely difficult to resume pumping after detection.
また、コンクリートポンプ車から離れた位置で、圧送中のフレッシュコンクリートの性状を把握したとしても、既に配管にはフレッシュコンクリートが充満しており、万が一、圧送に適さないフレッシュコンクリートであると評価されたとしても、既に送出してしまったフレッシュコンクリートを排除することは困難であり、配管の閉塞を防止することができないおそれがある。さらに、コンクリートポンプ車の大きさや劣化具合により固有振動数に差違が生じるため、この固有振動数を無視して評価を行うと、正確な評価を行うことができない。 In addition, even if the properties of fresh concrete being pumped were grasped at a position away from the concrete pump truck, the pipe was already filled with fresh concrete, and it was evaluated that it was not suitable for pumping. Even so, it is difficult to eliminate fresh concrete that has already been sent out, and there is a possibility that blockage of the piping cannot be prevented. Furthermore, since the natural frequency varies depending on the size and deterioration of the concrete pump car, if the evaluation is performed while ignoring the natural frequency, accurate evaluation cannot be performed.
本発明は、上述した事情に鑑み提案されたもので、配管を用いて圧送するフレッシュコンクリートの圧送性能を圧送の初期段階で、正確かつ適切に評価することにより、配管の閉塞を未然に防止することが可能なフレッシュコンクリートの圧送性能評価システムを提供することを目的とする。 The present invention has been proposed in view of the above-mentioned circumstances, and prevents blockage of pipes by accurately and appropriately evaluating the pumping performance of fresh concrete pumped using pipes at the initial stage of pumping. An object of the present invention is to provide a pumping performance evaluation system for fresh concrete.
本発明のフレッシュコンクリートの圧送性能評価システムは、上述した目的を達成するため、以下の特徴点を有している。すなわち、本発明のフレッシュコンクリートの圧送性能評価システムは、コンクリートポンプ車から配管を介して送出するフレッシュコンクリートの圧送性能を評価するためのシステムであって、コンクリートポンプ車のシリンダ近傍に取り付けた計測手段と、評価手段を備えたことを特徴とするものである。 The fresh concrete pumping performance evaluation system of the present invention has the following features in order to achieve the above-described object. That is, the fresh concrete pumping performance evaluation system of the present invention is a system for evaluating the pumping performance of fresh concrete delivered from a concrete pump truck via a pipe, and is a measuring means attached near the cylinder of the concrete pump truck. And an evaluation means.
計測手段は、コンクリートポンプ車のシリンダ近傍に取り付けられ、フレッシュコンクリート中に含まれる細骨材や粗骨材が、シリンダに接触する際に生じる力を、振動計、加速度計、電気を発生するセンサ(例えば、発電素子や圧電素子)、変位計、ひずみ計、圧力計、流量計、速度計のうちの少なくとも1種類のセンサを用いて計測するための手段である。 The measuring means is installed near the cylinder of the concrete pump truck, and the force generated when the fine aggregate or coarse aggregate contained in the fresh concrete contacts the cylinder is measured by a vibration meter, accelerometer, and electricity. It is a means for measuring using at least one type of sensor (for example, a power generation element or a piezoelectric element), a displacement gauge, a strain gauge, a pressure gauge, a flow meter, or a speedometer.
評価手段は、計測手段により計測した情報である、波形、周波数、加速度、振幅、電流、電圧、抵抗、エネルギー、変位、ひずみ、圧力、流量、流速のうちの少なくとも1種類を用いて、フレッシュコンクリートの圧送性能及び配管における閉塞発生の可能性を評価するための手段である。そして、評価手段は、フレッシュコンクリートを圧送中の情報から、シリンダを駆動するコンクリートポンプ車のエンジンがニュートラルな状態における情報を差し引いて評価情報を算出し、当該評価情報に基づいてフレッシュコンクリートの圧送性能及び配管における閉塞発生の可能性を評価する。 The evaluation means uses information measured by the measurement means, and uses at least one of waveform, frequency, acceleration, amplitude, current, voltage, resistance, energy, displacement, strain, pressure, flow rate, flow velocity, and fresh concrete. It is a means for evaluating the possibility of the blockage generation | occurrence | production of the pressure-feeding performance and piping. And the evaluation means calculates the evaluation information by subtracting the information in the neutral state of the concrete pump truck engine that drives the cylinder from the information during the pumping of the fresh concrete, and the pumping performance of the fresh concrete based on the evaluation information And evaluate the possibility of clogging in piping.
上述した構成からなるフレッシュコンクリートの圧送性能評価システムにおいて、計測手段は、センサを2種類以上組み合わせて計測を行い、評価手段は、計測手段により計測した情報を用いて、フレッシュコンクリートの圧送性能及び配管における閉塞発生の可能性を評価することが可能である。 In the system for evaluating the pumping performance of fresh concrete having the above-described configuration, the measuring means performs measurement by combining two or more types of sensors, and the evaluating means uses the information measured by the measuring means to determine the pumping performance and piping of the fresh concrete. It is possible to evaluate the possibility of occurrence of occlusion.
本発明に係るフレッシュコンクリートの圧送性能評価システムによれば、コンクリートポンプ車のシリンダ近傍に計測手段を取り付けることにより、フレッシュコンクリートの圧送の初期段階で、フレッシュコンクリートの性状を評価することができる。さらに、シリンダを駆動するコンクリートポンプ車のエンジンがニュートラルな状態における情報を考慮して評価を行うので、コンクリートポンプ車の大きさや劣化具合により固有振動数に差違が生じた場合であっても、正確かつ適切な評価を行うことができる。 According to the pumping performance evaluation system for fresh concrete according to the present invention, the properties of the fresh concrete can be evaluated at the initial stage of pumping the fresh concrete by attaching the measuring means near the cylinder of the concrete pump truck. In addition, since the evaluation is performed in consideration of the information in the neutral state of the concrete pump truck engine that drives the cylinder, even if there is a difference in the natural frequency due to the size and deterioration of the concrete pump truck, Appropriate evaluation can be performed.
また、計測した種々のデータの中から当該圧送システムを評価する上で適切な情報を用いて、圧送性能を評価することができるので、正確な評価を行うことができる。また、複数のデータを用いて評価を行うことにより、さらに評価の正確性を高めることができる。 In addition, since the pumping performance can be evaluated using information appropriate for evaluating the pumping system from the various measured data, accurate evaluation can be performed. Moreover, the accuracy of evaluation can be further improved by performing evaluation using a plurality of data.
上述したように、本発明に係るフレッシュコンクリートの圧送性能評価システムを用いることにより、配管の閉塞を未然に防止し、作業効率を高めることができるだけではなく、構造物の品質を高めることができる。また、圧送作業の安全性を高めることができる。 As described above, by using the fresh concrete pumping performance evaluation system according to the present invention, it is possible not only to prevent the clogging of the piping and increase the work efficiency, but also to improve the quality of the structure. In addition, the safety of the pressure feeding operation can be improved.
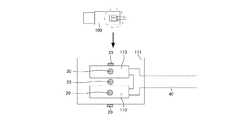
以下、図面を参照して、本発明に係るフレッシュコンクリートの圧送性能評価システム(以下、圧送性能評価システムと略記する)の実施形態を説明する。図1〜3は本発明の実施形態に係る圧送性能評価システムを説明するもので、図1は圧送性能評価システムのブロック図、図2はフレッシュコンクリートの圧送経路の説明図、図3はセンサの取付位置の模式図である。 Hereinafter, an embodiment of a fresh concrete pumping performance evaluation system (hereinafter abbreviated as a pumping performance evaluation system) according to the present invention will be described with reference to the drawings. 1 to 3 illustrate a pumping performance evaluation system according to an embodiment of the present invention. FIG. 1 is a block diagram of the pumping performance evaluation system, FIG. 2 is an explanatory diagram of a pumping path of fresh concrete, and FIG. It is a schematic diagram of an attachment position.
<圧送性能評価システムの概要>
本発明の実施形態に係る圧送性能評価システム10は、図1及び図2に示すように、コンクリートポンプ車100から配管40を介して送出するフレッシュコンクリートの圧送性能を評価するためのシステムであって、フレッシュコンクリート中に含まれる細骨材(砂)や粗骨材(砂利)が、コンクリートポンプ車100のシリンダ110に接触する際に生じる力を計測する計測手段20と、計測手段20により計測した情報に基づいて、フレッシュコンクリートの圧送性能及び配管40における閉塞発生の可能性を評価する評価手段30とを備えている。<Outline of pumping performance evaluation system>
A pumping
例えば、橋梁上部工のように、コンクリートポンプ車100から離れた場所でコンクリートを打設しなければならない工事では、コンクリートの打設位置まで配管40を配設して、フレッシュコンクリートを圧送する必要がある。この場合、フレッシュコンクリートの圧送経路には、コンクリートポンプ車100においてフレッシュコンクリートを送り出すためのシリンダ110と、シリンダ110に連通接続された配管40がある。 For example, in a construction where concrete needs to be placed away from the
また、配管40には、直管、ベント管、フレキシブル管等がある。また、フレッシュコンクリートの圧送経路は、図2に示すように、水平、打ち上げ、打ち下げ、屈曲等のように、一定傾斜かつ直線方向ではない。さらに、圧送するフレッシュコンクリートは、セメント、水、細骨材、粗骨材、その他の添加材等の配合割合に応じて、圧送経路における摩擦抵抗値等が異なる。 The
本発明の実施形態に係る圧送性能評価システム10は、現場毎に多種多様な態様でコンクリートを打設しなければならないという実情に対応することができるシステムであり、コンクリートポンプ車100のシリンダ110近傍で計測した計測情報を用いて、コンクリートポンプ車100から配管40を介して送出するフレッシュコンクリートの圧送性能を正確かつ適切に評価することにより、配管40の閉塞を未然に防止することができる。 The pumping
<計測手段>
計測手段20は、図3に示すように、コンクリートポンプ車100のシリンダ110近傍(例えば、シリンダカバー111)に取り付けられており、振動計、加速度計、電気を発生するセンサ(例えば、発電素子や圧電素子等のように、振動に関わって電気を発生するセンサ)、変位計、ひずみ計、圧力計、流量計、速度計(変形や圧力に関わるセンサ)のうちの1種類、あるいは2種類以上を用いる。各センサは、フレッシュコンクリート中に含まれる細骨材や粗骨材が、コンクリートポンプ車100のシリンダ110に接触する際に生じる力を計測するための装置であり、計測情報を評価手段30における評価に用いる。本実施形態では、特に、計測手段20をシリンダ110近傍(シリンダカバー111)に取り付けるが、その他の箇所(配管40の適宜箇所)に取り付けることにより、さらに評価手段30における評価の精度を高めることができる。<Measuring means>
As shown in FIG. 3, the measuring means 20 is attached in the vicinity of the
なお、変位計又はひずみ計による計測とは、配管40の周方向および軸方向における計測のことである。また、計測手段20により計測する情報は、フレッシュコンクリート中に含まれる細骨材や粗骨材が、コンクリートポンプ車100のシリンダ110に接触する際に生じる力に関するものである。また、計測手段20により計測した情報の評価に際しては、計測値そのものに加えて、時間的な変化や形状などの情報を用いることもある。 In addition, the measurement by a displacement meter or a strain meter is a measurement in the circumferential direction and the axial direction of the
<評価手段>
評価手段30は、計測手段20により計測した情報を取得して、各情報の種類に応じた評価を行うことにより、フレッシュコンクリートの圧送性能及び配管40における閉塞発生の可能性を評価する。計測手段20は、上述した各センサのうちの少なくとも1種類あるいは2種類以上の組み合わせからなり、評価に用いる情報は、これらのセンサにより取得する波形、周波数、加速度、振幅、電流、電圧、抵抗、エネルギー、変位、ひずみ、圧力、流量、流速である。<Evaluation means>
The
複数種類のセンサから得られる情報を組合せて計測することにより、計測精度や評価の高精度化を実現することができる。例えば、電圧値や加速度に加えて、シリンダ110の変位量を利用することにより、シリンダ110に対する圧送負荷やフレッシュコンクリートの圧送速度が判別可能となる。 By measuring information obtained from a plurality of types of sensors in combination, it is possible to realize high measurement accuracy and evaluation accuracy. For example, by using the displacement amount of the
評価手段30は、パーソナルコンピュータやマイクロコンピュータ及びこれにインストールしたアプリケーションプログラムにより構成することができる。また、パーソナルコンピュータやマイクロコンピュータには、付属機器として、キーボードやマウス等の入力手段50、ディスプレイ装置、プリンタ、アンプ及びスピーカ等の出力手段60を接続することができるので、指示信号の入力、評価データの出力を行うことができる。 The evaluation means 30 can be configured by a personal computer, a microcomputer, and an application program installed on the personal computer or microcomputer. Since the personal computer or microcomputer can be connected with input means 50 such as a keyboard and mouse and output means 60 such as a display device, a printer, an amplifier and a speaker as accessory devices, it is possible to input and evaluate instruction signals. Data can be output.
さらに、センサは使用時間、使用場所等に応じて出力する情報が変化することがある。したがって、評価手段30を構成するセンサの使用状況に応じて、適宜、キャリブレーションを実施して、情報の補正を行うことが好ましい。 Furthermore, information output from the sensor may change depending on the usage time, usage location, and the like. Therefore, it is preferable to correct the information by appropriately performing calibration according to the usage status of the sensor constituting the
また、計測手段20を構成する各センサと評価手段30とは、電気ケーブルを用いて有線接続してもよいし、電波や赤外線及び中継機器を用いて無線接続してもよい。有線接続するか無線接続するかは、センサの取付位置と評価手段30との接続状態、すなわち、距離、遮蔽物の有無等に応じて適宜選択すればよい。 In addition, each sensor constituting the measuring
<計測手段の配設位置>
上述したように、計測手段20の配設位置は、コンクリートポンプ車100のシリンダ110の近傍である。計測手段20をシリンダ110の近傍に取り付けることにより、圧送の初期段階において、早期にコンクリートポンプ車100から圧送されるフレッシュコンクリートの圧送性能を知ることができる。<Arrangement position of measuring means>
As described above, the arrangement position of the measuring means 20 is in the vicinity of the
ここで、各センサを用いて精度の高い波形を得ようとした場合には、振動数(周波数)が低い領域の方がデータ量を少なくすることができ、情報処理としてのハンドリングが良くなる。そして、データ量を少なくすると、無線通信によりデータを遠隔収集することが可能となる。さらに、センサとしても周波数帯の低いものの方が手軽に入手できるという利点もある。 Here, when attempting to obtain a highly accurate waveform using each sensor, the amount of data can be reduced in the region where the frequency (frequency) is low, and handling as information processing is improved. If the amount of data is reduced, data can be collected remotely by wireless communication. Further, there is an advantage that a sensor having a low frequency band can be easily obtained.
<圧送性能の評価>
評価手段30では、フレッシュコンクリートを圧送中の情報から、シリンダ110を駆動するコンクリートポンプ車100のエンジンがニュートラルな状態における情報を差し引いて評価情報を算出し、当該評価情報に基づいてフレッシュコンクリートの圧送性能及び配管40における閉塞発生の可能性を評価する。すなわち、コンクリートポンプ車100は、その大きさや劣化具合により異なる固有振動を有している可能性がある。したがって、評価手段30から得られる情報を絶対値として評価するのではなく、相対値として評価することにより、適切かつ正確な評価を行うことができる。<Evaluation of pumping performance>
The evaluation means 30 calculates the evaluation information by subtracting the information in the neutral state of the engine of the
また、圧送ポンプ(シリンダ110)の稼働状態に応じて、シリンダ110で圧送するフレッシュコンクリートに脈動が生じて、シリンダ110の近傍(シリンダカバー111)に取り付けたセンサの計測情報である波形、周波数、加速度、振幅、電流、電圧、抵抗、エネルギー、変位、ひずみ、圧力、流量、流速が変化する。したがって、シリンダ110の近傍に取り付けたセンサにより各種の情報を取得することにより、フレッシュコンクリートの圧送性能評価に必要な情報を、圧送の初期段階においてリアルタイムで取得することができる。 Further, depending on the operating state of the pressure pump (cylinder 110), pulsation occurs in the fresh concrete pressure-fed by the
また、上述した複数種類のセンサから取得した情報を組み合わせることにより、リアルタイムで種々の演算を行い、フレッシュコンクリートの圧送速度を考慮して、フレッシュコンクリートの圧送性能を正確に評価することができる。 Further, by combining information acquired from the above-described multiple types of sensors, various calculations can be performed in real time, and the pumping speed of the fresh concrete can be accurately evaluated in consideration of the pumping speed of the fresh concrete.
上述したように、評価にはセンサの計測情報である波形、周波数、加速度、振幅、電流、電圧、抵抗、エネルギー、変位、ひずみ、圧力、流量、流速を用いる。例えば、フレッシュコンクリートの圧送速度が速くなると、配管40内の圧送圧力が高くなるとともに、加速度の値も大きくなる傾向がある。さらに、閉塞が生じやすい配合のフレッシュコンクリートの場合に、加速度の形状は、閉塞が生じにくく順調に圧送されている配合と比較して乱れが多く、不規則な形状を示す傾向がある。 As described above, the waveform, frequency, acceleration, amplitude, current, voltage, resistance, energy, displacement, strain, pressure, flow rate, and flow velocity, which are measurement information of the sensor, are used for evaluation. For example, when the pumping speed of fresh concrete increases, the pumping pressure in the
また、フレッシュコンクリートの圧送速度が速くなると加速度や振幅が大きくなる傾向がある。さらに、閉塞が生じやすい配合のフレッシュコンクリートの場合には、加速度や振幅が、閉塞が生じにくく順調に圧送されている配合と比較して高くなる傾向がある。また、スランプが大きくなるに従って加速度や振幅が小さくなる傾向がある。 Further, when the pumping speed of fresh concrete is increased, the acceleration and amplitude tend to increase. Furthermore, in the case of fresh concrete with a composition that tends to cause clogging, the acceleration and amplitude tend to be higher as compared to a blend that is less likely to clog and is being pumped smoothly. In addition, acceleration and amplitude tend to decrease as the slump increases.
また、直管部とベント管部で計測されたピーク値の差や比率を利用することにより(圧送負荷の異なる状況で得られたデータを比較することにより)、フレッシュコンクリートの圧送性能を評価することもできる。 In addition, by using the difference or ratio of peak values measured in the straight pipe part and the vent pipe part (by comparing the data obtained in different pumping load situations), the pumping performance of fresh concrete is evaluated. You can also.
このように、波形、周波数、加速度、振幅、電流、電圧、抵抗、エネルギー、変位、ひずみ、圧力、流量、流速と、フレッシュコンクリートの圧送性能とには相関関係があるため、1種類のセンサから取得した情報、あるいは複数種類のセンサから取得した情報を組み合わせることにより、フレッシュコンクリートの圧送性能を正確かつ適切に評価することができる。 As described above, since there is a correlation between the waveform, frequency, acceleration, amplitude, current, voltage, resistance, energy, displacement, strain, pressure, flow rate, flow velocity, and pumping performance of fresh concrete, from one type of sensor By combining the acquired information or information acquired from a plurality of types of sensors, the pumping performance of fresh concrete can be accurately and appropriately evaluated.
10 圧送性能評価システム
20 計測手段
30 評価手段
40 配管
50 入力手段
60 出力手段
100 コンクリートポンプ車
110 シリンダ
111 シリンダカバーDESCRIPTION OF
| Application Number | Priority Date | Filing Date | Title |
|---|---|---|---|
| JP2015127309AJP6411957B2 (en) | 2015-06-25 | 2015-06-25 | Evaluation system for pumping performance of fresh concrete |
| Application Number | Priority Date | Filing Date | Title |
|---|---|---|---|
| JP2015127309AJP6411957B2 (en) | 2015-06-25 | 2015-06-25 | Evaluation system for pumping performance of fresh concrete |
| Publication Number | Publication Date |
|---|---|
| JP2017009511Atrue JP2017009511A (en) | 2017-01-12 |
| JP6411957B2 JP6411957B2 (en) | 2018-10-24 |
| Application Number | Title | Priority Date | Filing Date |
|---|---|---|---|
| JP2015127309AActiveJP6411957B2 (en) | 2015-06-25 | 2015-06-25 | Evaluation system for pumping performance of fresh concrete |
| Country | Link |
|---|---|
| JP (1) | JP6411957B2 (en) |
| Publication number | Priority date | Publication date | Assignee | Title |
|---|---|---|---|---|
| JP2019085758A (en)* | 2017-11-06 | 2019-06-06 | 大成建設株式会社 | Concrete pumping distance specification system and pumping distance identification method, and optimum compound selection system and optimum compound selection method for concrete |
| CN113720909A (en)* | 2021-08-19 | 2021-11-30 | 中国建筑第八工程局有限公司 | Sliding lifting type automatic detection robot for concrete engineering and detection method thereof |
| CN114384233A (en)* | 2021-12-29 | 2022-04-22 | 中建商品混凝土有限公司 | Thixotropic property evaluation device and method for fresh concrete |
| Publication number | Priority date | Publication date | Assignee | Title |
|---|---|---|---|---|
| JPS60195230U (en)* | 1984-06-06 | 1985-12-26 | 三菱重工業株式会社 | concrete pump truck |
| JPS6338159A (en)* | 1986-08-01 | 1988-02-18 | Sato Kogyo Co Ltd | Method for testing press feeding property of concrete |
| JPH0673879A (en)* | 1992-08-27 | 1994-03-15 | Shimizu Corp | Method and apparatus for detecting fresh concrete discharge |
| JPH06330628A (en)* | 1993-05-25 | 1994-11-29 | Shimizu Corp | Concrete force-feeding device in underground concrete structure |
| JPH09218183A (en)* | 1996-02-09 | 1997-08-19 | Tobishima Corp | Blockage monitoring device for ready-mixed concrete pumping pipe |
| US5948970A (en)* | 1995-07-06 | 1999-09-07 | Te'eni; Moshe | System and method for controlling concrete production |
| JP2004108988A (en)* | 2002-09-19 | 2004-04-08 | Yozo Fujino | Road surface diagnostic method and its device |
| US20070209423A1 (en)* | 2006-03-10 | 2007-09-13 | Missotten Bart M A | Material stream sensors |
| WO2008156385A1 (en)* | 2007-06-21 | 2008-12-24 | Volvo Lastvagnar Ab | Method for cooling an engine compartment |
| Publication number | Priority date | Publication date | Assignee | Title |
|---|---|---|---|---|
| JPS60195230U (en)* | 1984-06-06 | 1985-12-26 | 三菱重工業株式会社 | concrete pump truck |
| JPS6338159A (en)* | 1986-08-01 | 1988-02-18 | Sato Kogyo Co Ltd | Method for testing press feeding property of concrete |
| JPH0673879A (en)* | 1992-08-27 | 1994-03-15 | Shimizu Corp | Method and apparatus for detecting fresh concrete discharge |
| JPH06330628A (en)* | 1993-05-25 | 1994-11-29 | Shimizu Corp | Concrete force-feeding device in underground concrete structure |
| US5948970A (en)* | 1995-07-06 | 1999-09-07 | Te'eni; Moshe | System and method for controlling concrete production |
| JPH09218183A (en)* | 1996-02-09 | 1997-08-19 | Tobishima Corp | Blockage monitoring device for ready-mixed concrete pumping pipe |
| JP2004108988A (en)* | 2002-09-19 | 2004-04-08 | Yozo Fujino | Road surface diagnostic method and its device |
| US20070209423A1 (en)* | 2006-03-10 | 2007-09-13 | Missotten Bart M A | Material stream sensors |
| WO2008156385A1 (en)* | 2007-06-21 | 2008-12-24 | Volvo Lastvagnar Ab | Method for cooling an engine compartment |
| Publication number | Priority date | Publication date | Assignee | Title |
|---|---|---|---|---|
| JP2019085758A (en)* | 2017-11-06 | 2019-06-06 | 大成建設株式会社 | Concrete pumping distance specification system and pumping distance identification method, and optimum compound selection system and optimum compound selection method for concrete |
| CN113720909A (en)* | 2021-08-19 | 2021-11-30 | 中国建筑第八工程局有限公司 | Sliding lifting type automatic detection robot for concrete engineering and detection method thereof |
| CN114384233A (en)* | 2021-12-29 | 2022-04-22 | 中建商品混凝土有限公司 | Thixotropic property evaluation device and method for fresh concrete |
| CN114384233B (en)* | 2021-12-29 | 2024-04-09 | 中建商品混凝土有限公司 | Thixotropic property evaluation device and method for fresh concrete |
| Publication number | Publication date |
|---|---|
| JP6411957B2 (en) | 2018-10-24 |
| Publication | Publication Date | Title |
|---|---|---|
| JP4669495B2 (en) | Control method of Coriolis type mass flow measuring device | |
| JP6411957B2 (en) | Evaluation system for pumping performance of fresh concrete | |
| US20180292292A1 (en) | Pipe condition detection device, pipe condition detection method, computer-readable recording medium, and pipe condition detection system | |
| JP6498055B2 (en) | Evaluation system for pumping performance of fresh concrete | |
| JP5574191B2 (en) | Electromagnetic flowmeter operation verification system | |
| WO2010103004A3 (en) | Measuring system comprising a vibrating transducer | |
| CN102076367A (en) | Applications of pump performance monitoring | |
| US8793080B1 (en) | Sucker rod load measurement | |
| CN110073177A (en) | Method according to the mass flowmenter of Coriolis principle and for determining mass flow | |
| JP2014163047A (en) | Fatigue strength evaluating device for construction machine | |
| KR20180066525A (en) | The cladding damage detection system of pipes buried underground | |
| EP3390723A1 (en) | Railway track displacement measurement system and method for proactive maintenance | |
| JPWO2015072130A1 (en) | Leakage determination system and leak determination method | |
| JP5939472B2 (en) | Electromagnetic flow meter, erroneous wiring detection device, and erroneous wiring detection method | |
| JP6778023B2 (en) | Pumping performance evaluation system for fresh concrete | |
| US20250035120A1 (en) | Method and apparatus for detecting hydraulic shock | |
| US20180113049A1 (en) | Method and apparatus for analysis and detection of encroachment and impact upon underground structures | |
| CN102323022A (en) | A kind of strain gauge transducer of measurement structure amount of deflection | |
| EP3252436B1 (en) | Electromagnetic flow meter and miswiring detection method | |
| CN203744917U (en) | Strain sensor for measuring flexibility of structure | |
| KR20110035607A (en) | System for predicting cavitation damage of fluid equipment through real-time monitoring | |
| CN202614634U (en) | Absorption tower slurry density measuring device | |
| JP2019100908A (en) | Water leakage detection system of water supply facility | |
| US12404860B2 (en) | Method and apparatus for detecting hydraulic shock | |
| CN105067156B (en) | Tunnel stability of foundation of fan suspended online test method and system based on pressure measxurement displacement |
| Date | Code | Title | Description |
|---|---|---|---|
| A621 | Written request for application examination | Free format text:JAPANESE INTERMEDIATE CODE: A621 Effective date:20180423 | |
| A977 | Report on retrieval | Free format text:JAPANESE INTERMEDIATE CODE: A971007 Effective date:20180822 | |
| TRDD | Decision of grant or rejection written | ||
| A01 | Written decision to grant a patent or to grant a registration (utility model) | Free format text:JAPANESE INTERMEDIATE CODE: A01 Effective date:20180914 | |
| A61 | First payment of annual fees (during grant procedure) | Free format text:JAPANESE INTERMEDIATE CODE: A61 Effective date:20180927 | |
| R150 | Certificate of patent or registration of utility model | Ref document number:6411957 Country of ref document:JP Free format text:JAPANESE INTERMEDIATE CODE: R150 |