


本発明は、バッテリからの入力電圧に対して要求される出力電圧を生成するための電源回路装置に関する。 The present invention relates to a power supply circuit device for generating an output voltage required for an input voltage from a battery.
近年、アイドリングストップ車の需要が増加傾向にある。これに伴って、バッテリの電圧低下(クランキング)や瞬断に対するフェールセーフ要請がある。 In recent years, demand for idling stop vehicles has been increasing. Along with this, there is a fail-safe request for battery voltage drop (cranking) and instantaneous interruption.
例えば、車両に搭載される電源回路装置には、バッテリによる入力電圧12Vに対して、出力電圧を5Vに降圧するよう動作するとともに、クランキングや瞬断に対して昇圧により出力電圧を一定に保持するように動作するものがある。特許文献1に記載の電源装置は昇降圧チョッパ回路を有し、高電圧バッテリから供給される電圧を降圧して出力するとともに、出力電圧の低下時には、補機バッテリから供給される電圧を昇圧して出力するように構成されている。 For example, a power supply circuit device mounted on a vehicle operates to step down an output voltage to 5V with respect to an input voltage of 12V by a battery, and keeps the output voltage constant by boosting against cranking or instantaneous interruption. There is something that works to do. The power supply device described in Patent Document 1 has a step-up / step-down chopper circuit that steps down and outputs a voltage supplied from a high voltage battery, and boosts a voltage supplied from an auxiliary battery when the output voltage decreases. Output.
また、特許文献2に記載の昇圧回路は乗員保護用のエアバッグの電源として用いられるものである。この昇圧回路はバックアップコンデンサを有しており、バッテリからDC−DCコンバータへの電力の供給が遮断された場合などに、バックアップコンデンサから点火装置に電力を供給するようになっている。 Further, the booster circuit described in Patent Document 2 is used as a power source for an airbag for protecting an occupant. This booster circuit has a backup capacitor, and when the supply of power from the battery to the DC-DC converter is interrupted, power is supplied from the backup capacitor to the ignition device.
近年では、バッテリから入力される電圧を昇降圧DC−DCコンバータを介して降圧する電源回路において、昇降圧DC−DCコンバータの入力側にバックアップコンデンサを設ける電源回路が知られている。バックアップコンデンサは、クランキング時や瞬断時において、予め蓄積された電荷によって昇降圧DC−DCコンバータに電圧を供給する。これにより、電源回路は、クランキング時や瞬断時においても、負荷への電力の供給を維持することができる。 In recent years, in a power supply circuit that steps down a voltage input from a battery via a step-up / step-down DC-DC converter, a power supply circuit is known in which a backup capacitor is provided on the input side of the step-up / step-down DC-DC converter. The backup capacitor supplies a voltage to the step-up / step-down DC-DC converter with charges accumulated in advance during cranking or instantaneous interruption. Thereby, the power supply circuit can maintain the supply of electric power to the load even during cranking or instantaneous interruption.
バックアップコンデンサは、バッテリのクランキングや瞬断の継続時間が長くなった場合のバックアップに対応するため、蓄積される電荷量は大きいほど良い。 The backup capacitor is better as the amount of accumulated electric charge is larger in order to cope with the backup when the duration of the battery cranking or instantaneous interruption becomes longer.
一方、バッテリからの入力電圧にはロードダンプパルスなどのサージが発生する場合があり、バックアップコンデンサには、サージに対応する耐圧マージンを確保しておかなければならない。 On the other hand, a surge such as a load dump pulse may occur in the input voltage from the battery, and the backup capacitor must have a withstand voltage margin corresponding to the surge.
以上のように、バックアップコンデンサとしては、蓄積電荷量が大きく、且つ、サージに対しても耐圧が確保可能なものが好ましい。 As described above, it is preferable that the backup capacitor has a large stored charge amount and can withstand a surge voltage.
ところで、上記のように、バックアップコンデンサの耐圧の最大値はロードダンプパルスなどの大きな電圧に対応するように設定される。このため、入力電圧の標準値は、耐圧の最大値に比べて十分に小さいことが殆どである。換言すれば、電荷の蓄積という観点では、バックアップコンデンサの性能を十分に活かすことができない。なお、従来構成では、要求される電荷量に合わせて、バックアップコンデンサの数を増加させる必要があり、実装面積やコストの増大の虞がある。 By the way, as described above, the maximum value of the breakdown voltage of the backup capacitor is set so as to correspond to a large voltage such as a load dump pulse. For this reason, the standard value of the input voltage is almost sufficiently smaller than the maximum value of the withstand voltage. In other words, from the viewpoint of charge accumulation, the performance of the backup capacitor cannot be fully utilized. In the conventional configuration, it is necessary to increase the number of backup capacitors in accordance with the required charge amount, which may increase the mounting area and cost.
本発明は、上記問題点を鑑みてなされたものであり、実装面積の低減および省コスト化を実現しつつ、バックアップに必要な電荷量を確保することのできる電源回路装置を提供することを目的とする。 The present invention has been made in view of the above problems, and an object of the present invention is to provide a power supply circuit device that can secure a charge amount necessary for backup while realizing a reduction in mounting area and cost reduction. And
ここに開示される発明は、上記目的を達成するために以下の技術的手段を採用する。なお、特許請求の範囲およびこの項に記載した括弧内の符号は、ひとつの態様として後述する実施形態に記載の具体的手段との対応関係を示すものであって、発明の技術的範囲を限定するものではない。 The invention disclosed herein employs the following technical means to achieve the above object. Note that the reference numerals in parentheses described in the claims and in this section indicate a corresponding relationship with specific means described in the embodiments described later as one aspect, and limit the technical scope of the invention. Not what you want.
上記目的を達成するために、本発明は、バッテリ(20)と負荷との間に設けられ、負荷に定電圧を供給する電源回路装置であって、バッテリからの入力電圧(Vin)を所定の出力電圧(Vout)に変換して安定化させる第1昇降圧回路(11)と、バッテリに対して、第1昇降圧回路に並列に接続され、バッテリとバックアップコンデンサ(C1,C2)とを仲介する定電圧回路(12)と、バッテリに対して、第1昇降圧回路に並列に接続され、第1昇降圧回路の入力端子とバックアップコンデンサとの間に介在して互いの接続をオンオフするスイッチ(13)と、入力電圧を検出する電圧検出部(14)と、を備え、定電圧回路は、バッテリからの入力電圧を、バックアップコンデンサの耐圧(Vw)未満の定電圧に変換してバックアップコンデンサに印加するように構成され、電圧検出部は、バッテリの電圧が所定の閾値以下に低下した場合において、定電圧回路とバックアップコンデンサとの接続を切り離すとともに、スイッチをオンしてバックアップコンデンサに蓄積された電荷を第1昇降圧回路の入力端子に供給することを特徴としている。 In order to achieve the above object, the present invention is a power supply circuit device that is provided between a battery (20) and a load and supplies a constant voltage to the load, and an input voltage (Vin) from the battery is set to a predetermined value. A first step-up / step-down circuit (11) that converts and stabilizes the output voltage (Vout) and a battery are connected in parallel to the first step-up / step-down circuit and mediate the battery and the backup capacitors (C1, C2). A constant voltage circuit (12) that is connected to the battery in parallel with the first step-up / step-down circuit, and is interposed between the input terminal of the first step-up / down circuit and the backup capacitor to turn on / off the mutual connection (13) and a voltage detector (14) for detecting the input voltage, and the constant voltage circuit converts the input voltage from the battery into a constant voltage less than the withstand voltage (Vw) of the backup capacitor and The voltage detection unit is configured to be applied to the up capacitor, and when the battery voltage falls below a predetermined threshold, the voltage detection unit disconnects the connection between the constant voltage circuit and the backup capacitor and turns on the switch to turn it into the backup capacitor. The accumulated charge is supplied to the input terminal of the first step-up / down circuit.
これによれば、定電圧回路は、バッテリの電圧が変動しても、一定の電圧をバックアップコンデンサに印加する。このため、定電圧回路の出力電圧をバックアップコンデンサの耐圧(Vw)と略同一に設定することによって、バックアップコンデンサの性能を十分に発揮させることができる。 According to this, the constant voltage circuit applies a constant voltage to the backup capacitor even when the voltage of the battery fluctuates. For this reason, by setting the output voltage of the constant voltage circuit to be substantially the same as the breakdown voltage (Vw) of the backup capacitor, the performance of the backup capacitor can be sufficiently exhibited.
本発明によれば、バッテリの電圧が所定の閾値以下に低下した場合、例えば第1昇降圧回路で昇圧しても規定の出力電圧に達しない程度にバッテリの電圧が低下した場合において、第1昇降圧回路への電荷の供給元をバッテリからバックアップコンデンサに切り替えるように構成されている。 According to the present invention, when the battery voltage drops below a predetermined threshold value, for example, when the battery voltage drops to such an extent that even if the voltage is boosted by the first buck-boost circuit, the specified output voltage is not reached, the first The charge supply source to the step-up / step-down circuit is switched from the battery to the backup capacitor.
例えば、定電圧回路の出力電圧をバッテリの出力電圧の標準値より大きく設定すれば、従来の構成に較べて多くの電荷を蓄積することができる。換言すれば、従来の構成に較べて、バックアップコンデンサの個数を減らすことができる。 For example, if the output voltage of the constant voltage circuit is set to be larger than the standard value of the output voltage of the battery, more charges can be stored compared to the conventional configuration. In other words, the number of backup capacitors can be reduced as compared with the conventional configuration.
一方、定電圧回路の出力電圧をバッテリの出力電圧の標準値より小さく設定してもよい。バックアップコンデンサに印加される電圧は定電圧回路により一定に制御されているため、ロードダンプパルスに対応する必要がない。すなわち、バックアップコンデンサの耐圧を従来構成よりも小さくすることができる。よって、バックアップコンデンサとして体格の小さなものを採用することができる。 On the other hand, the output voltage of the constant voltage circuit may be set smaller than the standard value of the output voltage of the battery. Since the voltage applied to the backup capacitor is controlled to be constant by the constant voltage circuit, it is not necessary to cope with the load dump pulse. That is, the breakdown voltage of the backup capacitor can be made smaller than that of the conventional configuration. Therefore, a small capacitor can be used as the backup capacitor.
上記したように、本発明を採用すると、バックアップコンデンサの数を減らす、あるいはバックアップコンデンサの体格を小さくすることができるから、実装面積の低減および省コスト化を実現しつつ、バックアップに必要な電荷量を確保することができる。 As described above, when the present invention is adopted, the number of backup capacitors can be reduced or the size of the backup capacitor can be reduced, so that the amount of charge required for backup can be reduced while realizing a reduction in mounting area and cost reduction. Can be secured.
以下、本発明の実施の形態を図面に基づいて説明する。なお、以下の各図相互において、互いに同一もしくは均等である部分に、同一符号を付与する。 Hereinafter, embodiments of the present invention will be described with reference to the drawings. In the following drawings, the same reference numerals are given to the same or equivalent parts.
(第1実施形態)
最初に、図1および図2を参照して、本実施形態に係る電源回路装置の概略構成について説明する。(First embodiment)
Initially, with reference to FIG. 1 and FIG. 2, schematic structure of the power supply circuit device which concerns on this embodiment is demonstrated.
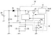
この電源回路装置は、例えば車両に搭載されるボデーコントロールECUの電源回路に適用されるものである。図1に示すように、電源回路装置10は、第1昇降圧回路11と、第2昇降圧回路12と、スイッチ13と、電圧検出部14と、を備えている。 This power supply circuit device is applied to a power supply circuit of a body control ECU mounted on a vehicle, for example. As shown in FIG. 1, the power
第1昇降圧回路11は、整流用のダイオードDiを介してバッテリ20から入力電圧Vinが入力され、出力電圧Voutを出力するDC−DCコンバータである。第1昇降圧回路11は、一般的に知られた昇降圧DC−DCコンバータであり、例えば図2に示すような4スイッチ方式の昇降圧DC−DCコンバータを採用することができる。 The first step-up / step-
4スイッチ方式の昇降圧DC−DCコンバータは、図2に示すように、4つのスイッチSW1〜SW4と、2つのコンデンサC3,C4と、1つのインダクタLとを有している。なお、図1および図2には、スイッチSW1〜SW4を制御する制御部を図示していない。 The four-switch type step-up / step-down DC-DC converter has four switches SW1 to SW4, two capacitors C3 and C4, and one inductor L, as shown in FIG. 1 and 2 do not illustrate a control unit that controls the switches SW1 to SW4.
スイッチSW1、インダクタL、スイッチSW4は、この順で入力端子から出力端子に向かって直列接続されている。そして、コンデンサC3は入力端子とスイッチSW1との間の接点と、基準電位(グランド電位)と、の間に設けられている。スイッチSW2はスイッチSW1とインダクタLとの間の接点と、基準電位と、の間に設けられている。スイッチSW3はインダクタLとスイッチSW4との間の接点と、基準電位と、の間に設けられている。コンデンサC4はスイッチSW4と出力端子との間の接点と、基準電位と、の間に設けられている。 The switch SW1, the inductor L, and the switch SW4 are connected in series from the input terminal to the output terminal in this order. The capacitor C3 is provided between a contact point between the input terminal and the switch SW1 and a reference potential (ground potential). The switch SW2 is provided between the contact point between the switch SW1 and the inductor L and the reference potential. The switch SW3 is provided between the contact point between the inductor L and the switch SW4 and the reference potential. The capacitor C4 is provided between the contact between the switch SW4 and the output terminal and the reference potential.
入力電圧に対して出力電圧が低くなる降圧モードは、スイッチSW3をオフとし、スイッチSW4をオンにした状態とする。そして、スイッチSW1とスイッチSW2とを交互にオンオフしてPWM動作する。この場合、コンデンサC3,C4はよく知られた降圧レギュレータの容量成分として作用し、インダクタLはインダクタンス成分として作用する。 In the step-down mode in which the output voltage is lower than the input voltage, the switch SW3 is turned off and the switch SW4 is turned on. Then, the switch SW1 and the switch SW2 are alternately turned on and off to perform the PWM operation. In this case, the capacitors C3 and C4 act as capacitance components of a well-known step-down regulator, and the inductor L acts as an inductance component.
一方、入力電圧に対して出力電圧が高くなる昇圧モードは、スイッチSW2をオフとし、スイッチSW1をオンにした状態とする。そして、スイッチSW3とスイッチSW4とを交互にオンオフしてPWM動作する。この場合、コンデンサC3,C4はよく知られた昇圧レギュレータの容量成分として作用し、インダクタLはインダクタンス成分として作用する。 On the other hand, in the boost mode in which the output voltage is higher than the input voltage, the switch SW2 is turned off and the switch SW1 is turned on. Then, the switch SW3 and the switch SW4 are alternately turned on and off to perform the PWM operation. In this case, the capacitors C3 and C4 act as capacitance components of a well-known boosting regulator, and the inductor L acts as an inductance component.
例えばVin>Voutの場合、第1昇降圧回路11は、バッテリ20のクランキングや瞬断が発生していない通常駆動時には、入力電圧Vinを規定の出力電圧Voutに降圧する降圧モードで動作する。一方、クランキングにより入力電圧Vinが低下すると、入力電圧Vinを出力電圧Voutに昇圧する昇圧モードで動作する。 For example, when Vin> Vout, the first step-up / step-down
第2昇降圧回路12は、特許請求の範囲における定電圧回路に相当し、バッテリ20に対して、第1昇降圧回路11に並列に接続されている。第2昇降圧回路12も一般的に知られた昇降圧DC−DCコンバータであり、例えば、第1昇降圧回路11と同様に、4スイッチ方式の昇降圧DC−DCコンバータを採用することができる。ただし、コンデンサC3,C4の静電容量やインダクタLのインダクタンスは適宜変更されるものであって、必ずしも第1昇降圧回路11と同一ではなくて良い。 The second step-up / down
第2昇降圧回路12は、その入力端子にバッテリ20が接続されている。そして、出力端子には、バックアップコンデンサC1,C2が互いに並列に接続されている。第2昇降圧回路12は、バッテリ20からの入力電圧Vinを、昇圧あるいは降圧してバックアップコンデンサC1,C2に印加するようになっている。なお、図1ではバックアップコンデンサは、一例として、符号C1に該当するものと符号C2に該当するものの2つを図示したが、2つに限定されるものではない。バックアップコンデンサC1,C2はバッテリ20のクランキング時や瞬断時にバックアップに用いられる電源であるから、想定される瞬断の継続時間において出力電圧Voutの著しい低下が生じない程度の電荷を蓄積できるように数が決定される。 The second step-up / down
以降、バッテリ20が出力する電圧Vbatについて、標準値をVtypと称し、ロードダンプパルス電圧を含めた最大値をVmaxと称する。また、バックアップコンデンサC1,C2の耐圧Vwと称する。なお、回路等にノイズやその他異常がない場合は、第1昇降圧回路11への入力電圧Vinはバッテリ20の電圧の標準値Vtypに略等しく、Vin≒Vtypである。一方、ロードダンプパルス等が発生するとVin≒Vmaxとなり、クランキングや瞬断時が発生するとVin≒0となる。 Hereinafter, the standard value of the voltage Vbat output from the
バックアップコンデンサC1,C2は、バッテリ20のクランキング時や瞬断時の緊急用電源となるから、バックアップコンデンサC1,C2への電荷の蓄積によって生じる電圧Vcは、第1昇降圧回路11の出力電圧Vout以上に設定されている。なお、本実施形態における電圧Vcは、バッテリ20の電圧の標準値Vtyp以上に設定されている。すなわち、Vtyp≦Vc<Vwの関係を満たすように選択されている。第2昇降圧回路12は、入力電圧Vinを一定の電圧Vcに変換する定電圧回路として作用する。具体的には、回路等にノイズやその他異常がない通常駆動時は、入力電圧Vin(≒Vtyp)を電圧Vcに昇圧する。一方、ロードダンプ発生時などは、Vin(≒Vmax)を電圧Vcに降圧する。 Since the backup capacitors C1 and C2 are emergency power supplies when the
スイッチ13は、バッテリ20に対して、第1昇降圧回路11に並列に接続され、第1昇降圧回路11の入力端子とバックアップコンデンサC1,C2との間に介在している。スイッチ13は、後述の電圧検出部14からの信号に基づいてオンオフが切り替わるようになっている。通常駆動時においてスイッチ13はオフであるが、バッテリ20の電圧が所定の閾値以下に低下した場合にオンされて、バックアップコンデンサC1,C2に蓄積された電荷が第1昇降圧回路11に供給されるようになっている。 The
電圧検出部14は、バッテリ20から第1昇降圧回路11へ入力される入力電圧Vinが所定の閾値以下に低下したことを検出して第2昇降圧回路12とスイッチ13とを制御する。本実施形態における電圧検出部14は、コンパレータ14aと参照電源14bとを有している。コンパレータ14aには、入力電圧Vinを抵抗器R1および抵抗器R2により抵抗分割した電圧が入力され、その電圧を参照電源14bの電位と比較する。そして、電圧検出部14は、抵抗分割した電圧が参照電源14bの電位以下の場合に、第2昇降圧回路12の動作を停止してバックアップコンデンサC1,C2とバッテリ20との接続を切り離す。さらに、電圧検出部14はスイッチ13をオンするようになっている。特許請求の範囲における所定の閾値は、本実施形態においては参照電源14bの電位により規定される。 The
なお、図1に示すように、バッテリ20に対して電源回路装置10と並列に平滑コンデンサC5を設けることが好ましい。これにより、電源回路装置10、ひいては、第1昇降圧回路11および第2昇降圧回路12、への入力電圧Vinを平滑化することができる。 As shown in FIG. 1, it is preferable to provide a smoothing capacitor C <b> 5 in parallel with the power
次に、図3を参照して、本実施形態に係る電源回路装置10の動作について時系列的に説明する。なお、図3では、バッテリ20の電圧をVbat、第1昇降圧回路11に入力される直前の電圧を入力電圧Vinと表記している。また、バックアップコンデンサC1,C2の電荷量については、正極と負極との間の端子間電位として表現している。 Next, the operation of the power
一例として、バッテリ20により出力される電圧について、Vtyp≒12V、Vmax=35Vとする。また、負荷を駆動するための電圧をVout=5Vとする。さらに、バックアップコンデンサC1,C2は、その耐圧をVw=35Vとし、通常駆動時に印加される電圧をVc=30Vとする。 As an example, assume that the voltage output from the
図3に示すように、時刻t0において、電源回路装置10がバッテリ20に接続されたとする。入力電圧Vinは0Vから上昇して12Vに達する。このときスイッチ13はオフされている。Vinが12Vに到達した後は、第2昇降圧回路12にはVinの12Vが入力されており、Vcとして規定された30Vが出力される。これにより、バックアップコンデンサC1,C2には所定の時定数をもって電荷が蓄積され、端子間の電圧がVc、すなわち30Vに到達する。出力電圧Voutは、Vinの上昇に伴って上昇して、第1昇降圧回路11により規定される5Vに達する。 As shown in FIG. 3, it is assumed that the power
時刻t1において、バッテリ20に瞬断が発生したと仮定する。バッテリ20からの出力は0Vまで低下する。これに伴って、Vinが低下を開始する。Voutは第1昇降圧回路11の作用によって5Vを維持する。時刻t1の段階では、スイッチ13はオフであり、第2昇降圧回路12も動作を継続している。 It is assumed that an instantaneous interruption has occurred in the
時刻t2において、入力電圧Vbatが閾値以下になると、電圧検出部14は、第2昇降圧回路12の動作を停止してバッテリ20とバックアップコンデンサC1,C2との間の接続を切断する。そして、電圧検出部14は、スイッチ13をオフからオンに遷移させる。これにより、時刻t2以前の期間においてバックアップコンデンサC1,C2に蓄積された電荷が第1昇降圧回路11に供給される。第1昇降圧回路11に入力される入力電圧Vinは30Vまで上昇した後に、放電の影響によって徐々に低下するような挙動を示す。出力電圧Voutは、バックアップコンデンサC1,C2からの電荷の供給を受けて5Vを維持する。 When the input voltage Vbat becomes equal to or lower than the threshold value at time t2, the
時刻t3においてバッテリ20の瞬断が終了したと仮定する。上記したように、時刻t2から時刻t3にかけてVinは徐々に低下する。一方、スイッチ13はオンの状態であるから、第1昇降圧回路11にはバックアップコンデンサC1,C2から電荷が供給されており、Voutは略5Vを維持している。時刻t3において、電源回路装置10が再度バッテリ20に接続された状態となってVbatは上昇を開始する。 Assume that the instantaneous interruption of the
時刻t4において、Vbatが閾値を上回ると、電圧検出部14はスイッチ13をオンからオフに遷移させ、さらに、第2昇降圧回路12の動作を再開させる。これにより、Voutは、バッテリ20からの電荷供給を受けつつ第1昇降圧回路11の作用により5Vを維持する。また、バックアップコンデンサC1,C2は、第2昇降圧回路12を介してバッテリ20に接続されるので、バックアップコンデンサC1,C2への充電が再開される。 When Vbat exceeds the threshold value at time t4, the
以上、バッテリ20の瞬断を例に挙げて説明したが、本実施形態における電源回路装置10は、クランキング時でも同様の動作を行う。 As described above, the instantaneous interruption of the
次に、本実施形態に係る電源回路装置10の作用効果について説明する。 Next, the effect of the power
ところで、従来構成におけるバックアップコンデンサは、本実施形態における第2昇降圧回路12を介することなく、バッテリ20から出力される電圧の標準値Vtypが印加されることによって電荷の蓄積が行われていた。なお、バックアップコンデンサの耐圧Vwは、ロードダンプパルスに対応しなければならないからVw≒Vmaxとする必要がある。上記例では、バックアップコンデンサの耐圧Vwは35Vであるものの、電荷の蓄積のためにこのバックアップコンデンサに印加される電圧VcはVc=Vtyp=12Vである。 By the way, in the backup capacitor in the conventional configuration, charges are accumulated by applying the standard value Vtyp of the voltage output from the
一方、本実施形態に係る電源回路装置10では、バッテリ20からバックアップコンデンサC1,C2に供給される電圧が第2昇降圧回路12により昇圧されている。上記例では、Vc=30Vである。このため、従来構成と本実施形態とでバックアップコンデンサの静電容量が同一であれば、バックアップコンデンサに蓄積する電荷の量を、略2倍(正確には30/12≒2.5倍)にすることができる。換言すれば、バックアップコンデンサ全体として蓄積される電荷の量を従来構成と同等とするために必要なバックアップコンデンサの素子の数を略1/2にすることができる。 On the other hand, in the power
このように、本実施形態に係る電源回路装置10を採用すれば、実装面積の低減および省コスト化を実現しつつ、バックアップに必要な電荷量を確保することができる。 As described above, when the power
(その他の実施形態)
以上、本発明の好ましい実施形態について説明したが、本発明は上記した実施形態になんら制限されることなく、本発明の主旨を逸脱しない範囲において、種々変形して実施することが可能である。(Other embodiments)
The preferred embodiments of the present invention have been described above. However, the present invention is not limited to the above-described embodiments, and various modifications can be made without departing from the spirit of the present invention.
上記した実施形態では、定電圧回路として、入力電圧に対して出力電圧の昇圧および降圧のいずれもが可能な第2昇降圧回路12を用いる例を示した。しかしながら、上記した実施形態のように、耐圧Vw(=35V)がバッテリ20の電圧の最大値Vmax(=35V)以上である場合には、万一、バックアップコンデンサC1,C2にVmaxが印加された場合でも、バックアップコンデンサC1,C2の故障は生じにくい。このような条件であれば、定電圧回路として降圧モードを有さない昇圧回路を採用することもできる。ただし、耐圧Vwの大きなコンデンサはコスト面で不利となる場合があるため、Vtyp≦Vc<Vwを満たしつつも、耐圧Vwの小さいものを採用すると良い。 In the above-described embodiment, the example in which the second step-up / step-
また、上記した実施形態では、バックアップコンデンサC1,C2に印加する電圧Vcを、バッテリ20の電圧の標準値Vtypより大きく設定する例を示したが、Vcは、要求されるVout以上の電圧に設定されてさえいれば良い。すなわち、必ずしもVtyp≦Vcを満足している必要はない。第1実施形態に示した例であれば、Vc≧5Vに設定されていれば良い。例えば、Vc=6Vに設定してもよい。このような例では、バッテリ20においてロードダンプパルスが発生したとしても、第2昇降圧回路12によってVc=6Vまで降圧される。このため、採用すべきバックアップコンデンサC1,C2の耐圧VwはVmax(=35V)を想定しなくてもよく、Vc(=6V)程度に抑制できる。このように、バックアップコンデンサC1,C2の耐圧Vwを、従来の構成では35Vが必要だったのに対し、上記例を採用すれば6Vに抑制することができるから、バックアップコンデンサC1,C2の素子サイズとして、従来に較べて小さいものを採用することができる。 In the embodiment described above, the voltage Vc applied to the backup capacitors C1 and C2 is set to be larger than the standard value Vtyp of the voltage of the
また、スイッチ13や、例示した4スイッチ方式の昇降圧DC−DCコンバータに包含されるスイッチSW1〜SW4は、消費電力の観点からMOSFETなどの半導体スイッチング素子を用いることが好ましいが、機械的なリレーなどを採用することもできる。 In addition, the
また、上記した実施形態では、電圧検出部14について、コンパレータ14aを利用して入力電圧Vinと閾値とを比較する構成について示したが、これに限定されるものではない。電圧検出部14は、入力電圧Vinを検出可能であり、Vinが所定の閾値以下になった場合に、定電圧回路(第1実施形態では第2昇降圧回路12に相当)の動作停止と、スイッチ13のオフからオンへの遷移と、を制御可能な構成となっていれば良い。 In the above-described embodiment, the
また、電源回路装置10は、第1昇降圧回路11、定電圧回路、スイッチ13、および、電圧検出部14が、それぞれ別体の素子を絶縁基板上などに実装するように構成しても良いし、これらを構成する素子全体を一つの素子としてパッケージ化された状態としても良い。電源回路装置10を一つの素子としてパッケージ化された構成とすれば、それぞれ別体として実装される場合に較べて、実装を容易にすることができる。 Further, the power
10・・・電源回路装置,11・・・第1昇降圧回路,12・・・定電圧回路(第2昇降圧回路),13・・・スイッチ,14・・・電圧検出部,20・・・バッテリ,C1・・・バックアップコンデンサ,C2・・・バックアップコンデンサDESCRIPTION OF
| Application Number | Priority Date | Filing Date | Title |
|---|---|---|---|
| JP2014224473AJP2016092958A (en) | 2014-11-04 | 2014-11-04 | Power supply circuit device |
| Application Number | Priority Date | Filing Date | Title |
|---|---|---|---|
| JP2014224473AJP2016092958A (en) | 2014-11-04 | 2014-11-04 | Power supply circuit device |
| Publication Number | Publication Date |
|---|---|
| JP2016092958Atrue JP2016092958A (en) | 2016-05-23 |
| Application Number | Title | Priority Date | Filing Date |
|---|---|---|---|
| JP2014224473APendingJP2016092958A (en) | 2014-11-04 | 2014-11-04 | Power supply circuit device |
| Country | Link |
|---|---|
| JP (1) | JP2016092958A (en) |
| Publication number | Priority date | Publication date | Assignee | Title |
|---|---|---|---|---|
| KR20180028270A (en)* | 2016-09-08 | 2018-03-16 | 엘지이노텍 주식회사 | Load dump protection circuit |
| JP2018050403A (en)* | 2016-09-21 | 2018-03-29 | 日立オートモティブシステムズ株式会社 | Load drive device |
| CN110504728A (en)* | 2019-08-28 | 2019-11-26 | 深圳市圭石南方科技发展有限公司 | A battery charging system, method, device, computer equipment and storage medium |
| JP2021005924A (en)* | 2019-06-25 | 2021-01-14 | ローム株式会社 | Power supply circuit, supply method for power supply voltage, power supply interruption protection controller, and data storage device |
| WO2022144456A1 (en)* | 2021-01-04 | 2022-07-07 | Robert Bosch Gmbh | Capacitor charging circuit, airbag controller and airbag system |
| WO2022242037A1 (en)* | 2021-05-17 | 2022-11-24 | 北京市商汤科技开发有限公司 | Power supply circuit, power supply system and smart door lock |
| WO2023277002A1 (en)* | 2021-06-30 | 2023-01-05 | ミネベアミツミ株式会社 | Power supply device and electric motor device |
| WO2023120501A1 (en)* | 2021-12-23 | 2023-06-29 | ミネベアミツミ株式会社 | Vehicle power supply device and door latch device |
| Publication number | Priority date | Publication date | Assignee | Title |
|---|---|---|---|---|
| JPS54129725U (en)* | 1978-03-01 | 1979-09-08 | ||
| JP2007244109A (en)* | 2006-03-09 | 2007-09-20 | Toshiba Corp | Constant voltage circuit |
| JP2009225530A (en)* | 2008-03-14 | 2009-10-01 | Toyota Motor Corp | Power supply device for vehicle and controller using the same |
| JP2012080723A (en)* | 2010-10-05 | 2012-04-19 | Auto Network Gijutsu Kenkyusho:Kk | Power supply unit for vehicle |
| JP2014160377A (en)* | 2013-02-20 | 2014-09-04 | Panasonic Industrial Devices Sunx Co Ltd | Programmable controller |
| Publication number | Priority date | Publication date | Assignee | Title |
|---|---|---|---|---|
| JPS54129725U (en)* | 1978-03-01 | 1979-09-08 | ||
| JP2007244109A (en)* | 2006-03-09 | 2007-09-20 | Toshiba Corp | Constant voltage circuit |
| JP2009225530A (en)* | 2008-03-14 | 2009-10-01 | Toyota Motor Corp | Power supply device for vehicle and controller using the same |
| JP2012080723A (en)* | 2010-10-05 | 2012-04-19 | Auto Network Gijutsu Kenkyusho:Kk | Power supply unit for vehicle |
| JP2014160377A (en)* | 2013-02-20 | 2014-09-04 | Panasonic Industrial Devices Sunx Co Ltd | Programmable controller |
| Publication number | Priority date | Publication date | Assignee | Title |
|---|---|---|---|---|
| KR20180028270A (en)* | 2016-09-08 | 2018-03-16 | 엘지이노텍 주식회사 | Load dump protection circuit |
| KR102620430B1 (en) | 2016-09-08 | 2024-01-03 | 엘지이노텍 주식회사 | Load dump protection circuit |
| JP2018050403A (en)* | 2016-09-21 | 2018-03-29 | 日立オートモティブシステムズ株式会社 | Load drive device |
| WO2018055935A1 (en)* | 2016-09-21 | 2018-03-29 | 日立オートモティブシステムズ株式会社 | Load drive device |
| JP2021005924A (en)* | 2019-06-25 | 2021-01-14 | ローム株式会社 | Power supply circuit, supply method for power supply voltage, power supply interruption protection controller, and data storage device |
| CN110504728A (en)* | 2019-08-28 | 2019-11-26 | 深圳市圭石南方科技发展有限公司 | A battery charging system, method, device, computer equipment and storage medium |
| WO2022144456A1 (en)* | 2021-01-04 | 2022-07-07 | Robert Bosch Gmbh | Capacitor charging circuit, airbag controller and airbag system |
| JP2024501724A (en)* | 2021-01-04 | 2024-01-15 | ロベルト・ボッシュ・ゲゼルシャフト・ミト・ベシュレンクテル・ハフツング | Capacitor charging circuit, airbag controller, and airbag system |
| WO2022242037A1 (en)* | 2021-05-17 | 2022-11-24 | 北京市商汤科技开发有限公司 | Power supply circuit, power supply system and smart door lock |
| WO2023277002A1 (en)* | 2021-06-30 | 2023-01-05 | ミネベアミツミ株式会社 | Power supply device and electric motor device |
| JP2023006042A (en)* | 2021-06-30 | 2023-01-18 | ミネベアミツミ株式会社 | Power supply device and electrically-driven device |
| WO2023120501A1 (en)* | 2021-12-23 | 2023-06-29 | ミネベアミツミ株式会社 | Vehicle power supply device and door latch device |
| Publication | Publication Date | Title |
|---|---|---|
| JP2016092958A (en) | Power supply circuit device | |
| US8717001B2 (en) | Inrush current limiting circuit | |
| TWI748000B (en) | Power source device | |
| JP4431405B2 (en) | Low cost DC-DC voltage switching converter regulator device | |
| US9415732B2 (en) | Vehicle power unit | |
| JP4769694B2 (en) | Voltage output circuit, integrated circuit, and electronic equipment | |
| JP2007097252A (en) | Power unit and its bidirectional step-up/step-down converter | |
| JP5642224B2 (en) | Vehicle power supply | |
| US9762116B2 (en) | Voltage conversion apparatus | |
| JP5157603B2 (en) | Boost DC-DC converter and power source driving semiconductor integrated circuit | |
| JP2010022077A (en) | Power supply device | |
| CN112218788A (en) | In-vehicle power supply control device and in-vehicle power supply system | |
| JP2018191413A (en) | Step-up/down converter and power supply system | |
| JP6922847B2 (en) | In-vehicle power supply | |
| JP5561610B2 (en) | Booster | |
| JP7276064B2 (en) | DC DC converter | |
| JP6635298B2 (en) | Charge / discharge device and power supply device | |
| JP4872554B2 (en) | Power supply | |
| JP6654535B2 (en) | Load drive | |
| JP2019179662A (en) | Light source driving apparatus and light source driving method | |
| JP6375977B2 (en) | Power supply | |
| JP2009296747A (en) | Power supply device | |
| JP7340775B2 (en) | Vehicle power system | |
| JP2008167509A (en) | Power supply | |
| JP4976663B2 (en) | Electronics |
| Date | Code | Title | Description |
|---|---|---|---|
| A621 | Written request for application examination | Free format text:JAPANESE INTERMEDIATE CODE: A621 Effective date:20170417 | |
| A977 | Report on retrieval | Free format text:JAPANESE INTERMEDIATE CODE: A971007 Effective date:20180227 | |
| A131 | Notification of reasons for refusal | Free format text:JAPANESE INTERMEDIATE CODE: A131 Effective date:20180306 | |
| A02 | Decision of refusal | Free format text:JAPANESE INTERMEDIATE CODE: A02 Effective date:20180904 |