


本発明は、交流電源の電源周波数を検出する周波数検出装置、およびこの周波数検出装置を備えて測定対象のパラメータを測定する測定装置に関するものである。 The present invention relates to a frequency detection device that detects a power supply frequency of an AC power supply, and a measurement device that includes the frequency detection device and measures a parameter to be measured.
交流電源の電源周波数を検出する周波数検出装置として、本願出願人は、下記の特許文献1に開示された電気計測器に用いられている電源周波数検出回路を既に提案している。この電源周波数検出回路は、抵抗、サージアブソーバ、ダイオード、発光ダイオードと受光トランジスタとからなるフォトカプラ、A/Dコンバータおよび演算制御部(CPU)を備えている。 As a frequency detection device for detecting the power supply frequency of an AC power supply, the present applicant has already proposed a power supply frequency detection circuit used in an electric measuring instrument disclosed in
この電源周波数検出回路では、抵抗が、電源電圧を発光ダイオードに印加できる電圧レベルまで制限し、サージアブソーバが電源電圧に含まれるノイズを吸収し、ダイオードが電源電圧の一周期の半波分を発光ダイオードに印加する。また、発光ダイオードは、電源電圧の印加時に発光して、電源電圧と同じ周波数のパルス信号を受光トランジスタに伝達する。A/Dコンバータは、このパルス信号をアナログ・デジタル変換し、演算制御部が"H"の状態を読み取り、"H"の周期が16.7msのときには電源周波数が60Hzであり、20msのときには50Hzであることを検出する。 In this power supply frequency detection circuit, the resistor limits the power supply voltage to a voltage level that can be applied to the light emitting diode, the surge absorber absorbs noise contained in the power supply voltage, and the diode emits a half wave of one cycle of the power supply voltage. Apply to the diode. The light emitting diode emits light when a power supply voltage is applied, and transmits a pulse signal having the same frequency as the power supply voltage to the light receiving transistor. The A / D converter converts the pulse signal from analog to digital, and the operation control unit reads the state of “H”. When the period of “H” is 16.7 ms, the power supply frequency is 60 Hz, and when it is 20 ms, 50 Hz. Is detected.
ところが、上記の周波数検出装置には、以下のような改善すべき課題が存在する。すなわち、この周波数検出装置では、AC100Vなどの電源電圧(商用交流電圧)側の回路部品と、CPUを備えた演算制御部などの微弱電流動作部側の回路部品とをフォトカプラを介して絶縁する構成のため、電源電圧側の回路部品、フォトカプラ、および微弱電流動作部側の回路部品を通常は1枚の回路基板に実装することになり、しかも、電源電圧側の回路部品およびこの回路部品を接続する配線パターンについては電源電圧に見合った十分な絶縁距離を確保して配置しなければならないことから、回路基板が大きくなる。このため、この周波数特性装置には、この大きな回路基板の実装スペースを確保しなければならないことから、装置の小型化が難しいという課題がある。また、この周波数特性装置には、微弱電流動作部側の回路部品だけでなく、電源電圧側の回路部品およびフォトカプラが必要なため、部品点数が多くなる分だけ装置コストが上昇するという課題もある。 However, the above-described frequency detection device has the following problems to be improved. That is, in this frequency detection device, a circuit component on the side of a power supply voltage (commercial AC voltage) such as AC 100 V and a circuit component on the side of a weak current operation unit such as an arithmetic control unit including a CPU are insulated via a photocoupler. Because of the configuration, the circuit component on the power supply voltage side, the photocoupler, and the circuit component on the weak current operating unit side are normally mounted on one circuit board, and the circuit component on the power supply voltage side and this circuit component Since the wiring pattern for connecting the terminals must be arranged with a sufficient insulation distance corresponding to the power supply voltage, the circuit board becomes large. For this reason, this frequency characteristic device has a problem that it is difficult to reduce the size of the device because it is necessary to secure a large mounting space for the circuit board. In addition, this frequency characteristic device requires not only the circuit component on the weak current operating unit side, but also the circuit component and the photocoupler on the power supply voltage side, so that the device cost increases as the number of components increases. is there.
本発明は、かかる改善すべき課題に鑑みてなされたものであり、小型化し得ると共にコストの削減も図り得る周波数検出装置を提供することを主目的とする。また、この周波数測定装置を備えた測定装置を提供することを他の主目的とする。 The present invention has been made in view of such a problem to be improved, and a main object of the present invention is to provide a frequency detection device that can be reduced in size and reduced in cost. Another main object is to provide a measuring apparatus including the frequency measuring apparatus.
上記目的を達成すべく、請求項1記載の周波数検出装置は、交流電圧が入力される電源回路から発せられる当該交流電圧の電源周波数と同じ周波数の電源ノイズを受信すると共に当該交流電源の波形と相似する波形の検出信号を出力するアンテナと、前記検出信号を二値化して二値化信号として出力する二値化回路と、前記二値化信号の周波数を検出することによって前記電源周波数を検出する周波数検出処理を実行する処理部とを備えている。 In order to achieve the above object, the frequency detection device according to
請求項2記載の測定装置は、請求項1記載の周波数検出装置と、測定対象から取得した測定対象信号をサンプリングしてデジタルデータに変換するA/D変換部と、予め規定した個数の前記デジタルデータに基づいて前記測定対象のパラメータを演算する演算処理を実行する演算部とを備え、前記演算部は、前記周波数検出装置によって検出された前記電源周波数に基づいて前記演算処理のための前記個数を規定する。 According to a second aspect of the present invention, there is provided a measurement apparatus according to the first aspect, an A / D conversion unit that samples a measurement target signal acquired from a measurement target and converts it into digital data, and a predetermined number of the digital signals. A calculation unit that calculates a parameter to be measured based on data, and the calculation unit is configured to calculate the number for the calculation process based on the power supply frequency detected by the frequency detection device. Is specified.
請求項1記載の周波数検出装置によれば、二値化回路および処理部などの低電圧(商用電圧である交流電圧と比べて低い電圧である例えば+5Vのような低電圧)で動作する電子部品のみで構成されているため、高電圧である交流電圧が印加される電子部品と、低電圧が印加される電子部品とを有して、これらの電子部品を電気的に絶縁した状態で接続するためにフォトカプラを使用する従来の周波数検出装置とは異なり、交流電圧が印加される電子部品や配線パターンのときに確保する必要がある絶縁距離よりも極めて短い絶縁距離ですべての電子部品や配線パターンを回路基板上に配置することができる。これにより、この周波数検出装置によれば、装置を大幅に小型化することができる。また、交流電圧が印加される電子部品(高耐圧の電子部品)、およびフォトカプラは一般的に価格が高いが、この周波数検出装置によれば、このような電子部品を不要にできるため、製品コストを削減することもできる。 According to the frequency detection device of
また、請求項2記載の測定装置によれば、小型化が可能な請求項1記載の周波数検出装置を備えたことにより、測定装置についても容易に小型化することができる。また、この測定装置によれば、製品コストの削減が可能な請求項1記載の周波数検出装置を備えたことにより、測定装置の製品コストについても削減することができる。 Moreover, according to the measuring apparatus of
以下、周波数検出装置および測定装置の実施の形態について、添付図面を参照して説明する。 Hereinafter, embodiments of a frequency detection device and a measurement device will be described with reference to the accompanying drawings.
図1に示す絶縁抵抗測定装置1は、「周波数検出装置」を備えて構成された「測定装置」の一例であって、電源回路2、周波数検出装置3および抵抗測定回路4を備えて、測定対象100のパラメータ(具体的には、測定対象100における一対の部位P1,P2間の抵抗値(本例では絶縁抵抗値)R)を測定する。 The insulation
電源回路2は、一例として、絶縁トランスを有するスイッチング電源回路として構成されて、絶縁トランスの1次巻線側に入力される交流電圧Vac(本例では一例として商用周波数(50Hzまたは60Hz)のAC100V)に基づいて、絶縁抵抗測定装置1を構成する各構成要素を作動させるための直流電圧Vdcを生成して出力する。 As an example, the
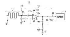
周波数検出装置3は、アンテナ11、フィルタ回路12、二値化回路13および処理部14を備えて、交流電圧Vacの電源周波数fを検出可能に構成されている。アンテナ11は、フィルタ回路12、二値化回路13および処理部14などが実装された回路基板(不図示)の表面に配線パターン(ループ状やジグザグ状に形成された配線パターン。本例では一例として、図2に示すようにジグザグ状に形成されている)を用いて形成されている。また、アンテナ11は、電源回路2の近傍、具体的には電源回路2の絶縁トランスにおける一次側の近傍に、電源回路2に対して非接触の状態(離間した状態)で配設されている。また、アンテナ11は、一端が開放された状態で他端がフィルタ回路12に接続されている。この構成により、アンテナ11は、交流電圧Vacが入力される電源回路2から発せられる交流電圧Vacの電源周波数と同じ周波数の電源ノイズ(ハムノイズ)Snを受信すると共に、この電源ノイズSnに基づいて交流電圧Vacの波形と相似する波形(交流波形)の検出信号S1を出力する。 The
フィルタ回路12は、ローパスフィルタで構成されて、電源回路2に入力される交流電圧Vacの電源周波数fと同じ周波数の信号を通過させると共に、電源周波数fを超える周波数の信号については通過を阻止する(信号レベルを大幅に減衰させて通過させることも含むものとする)。これにより、フィルタ回路12は、検出信号S1に含まれている高周波成分(電源回路2から放射されるスイッチングノイズ成分など)を除去する。本例では一例として、フィルタ回路12は、図2に示すように、アンテナ11の他端と基準電位の部位(グランドG)との間に配設されたコンデンサ(バイパスコンデンサ)12aで構成されているが、抵抗とコンデンサを使用したRCフィルタや、コイルとコンデンサを使用したLCフィルタなど、種々の構成のローパスフィルタで構成することもできる。 The
二値化回路13は、一例として、演算増幅器13a、入力抵抗13b、ゲイン設定用の2つの帰還抵抗13c,13d、および帰還コンデンサ13eを備えたアクティブフィルタで構成されている。この演算増幅器13aは、一例として、帰還抵抗13c,13dによって非反転増幅器として構成されると共に、電源回路2から出力される直流電圧Vdcの1つである+5Vで作動する。また、演算増幅器13aは、帰還抵抗13dの抵抗値が帰還抵抗13cの抵抗値に対して十分に大きな値に設定されることにより、検出信号S1を極めて大きなゲインで増幅して出力する。具体的には、演算増幅器13aは、正電圧の検出信号S1を入力したときには、検出信号S1を電源電圧(本例では+5V)まで増幅して出力する。一方、演算増幅器13aは、負電圧の検出信号S1を入力したときには、検出信号S1を基準電位(グランドGの電位。0ボルト)になるように増幅して出力する。 As an example, the
この構成により、演算増幅器13aは、入力抵抗13bを介して入力される交流信号としての検出信号S1を、ハイレベルが+5Vで、ローレベルが0ボルト(グランドGの電位)となる矩形波信号(周波数が検出信号S1と同じで、デューティ比が0.5の信号)、つまり二値化信号(デジタルデータ)S2に変換して出力する。また、演算増幅器13aは、出力端子と反転入力端子との間に接続された帰還抵抗13dに並列に帰還コンデンサ13eが接続されているため、この帰還抵抗13dの抵抗値と帰還コンデンサ13eの容量値とで規定される周波数をカットオフ周波数とするアクティブローパスフィルタとして機能する。これにより、演算増幅器13aは、入力される検出信号S1に含まれる高周波成分を除去して、二値化信号S2を出力する。 With this configuration, the
なお、本例では、二値化回路13は、非反転増幅器として構成された演算増幅器13aを有しているが、演算増幅器13aを反転増幅器として構成することもでき、この構成においても、検出信号S1を、Hレベルが+5Vで、Lレベルが0ボルトとなる矩形波信号、つまり二値化信号(デジタルデータ)S2に変換して出力することもできる。また、本例では、演算増幅器13aに帰還コンデンサ13eを接続することにより、演算増幅器13aをアクティブローパスフィルタとして機能させているが、フィルタ回路12において十分に不要な周波数成分を除去し得る場合には、帰還コンデンサ13eを接続しない構成を採用してもよいのは勿論である。また、図示はしないが、検出信号S1を増幅する増幅回路と、この増幅回路で増幅された信号をしきい値と比較して二値化するコンパレータとで、二値化回路を構成することもできるが、図2に示す回路構成のように1つの演算増幅器13aで二値化回路13を構成する方が、構成がより簡単になるという観点から好ましい。 In this example, the
また、上記したような増幅回路とコンパレータとを使用する若干構成が複雑になる(図2に示す構成の二値化回路13と比較して複雑になる)二値化回路を採用したとしても、本例の周波数検出装置3は、従来のフォトカプラを使用する構成の周波数検出装置と比較して、低電圧で動作する電子部品のみで構成されているため、十分に小さい実装スペースに実装することが可能になっている。 In addition, even if a binarization circuit that uses the amplifier circuit and the comparator as described above is slightly complicated (complex compared to the
処理部14は、例えば、複数のA/D変換器およびCPU(いずれも図示せず)を備えて構成されている。この処理部14は、後述する記憶部24に予め記憶されている動作プログラムに基づいて動作して、周波数検出処理(交流電圧Vacの電源周波数fを検出する処理)を実行することにより、周波数検出装置3の一部の構成要素として機能する。また、処理部14は、動作プログラムに基づいて動作して、後述するように演算処理(抵抗値Rを演算する処理)を実行することにより、絶縁抵抗測定装置1の一部を構成する構成要素(演算部)としても機能する。 The
抵抗測定回路4は、図1に示すように、電圧出力部21、電流検出部22、電圧検出部23、記憶部24、出力部25および処理部14を備えている。電圧出力部21は、例えば、出力電圧を変更可能な直流電源で構成されて、処理部14によって制御されることにより、処理部14によって指定された試験電圧値の直流電圧Vo(例えば、DC500V,DC1000Vなどの高い試験電圧値の直流電圧)を一対のプローブPL1,PL2間に出力する。 As shown in FIG. 1, the resistance measurement circuit 4 includes a
電流検出部22は、電圧出力部21による直流電圧Voの出力ループ内に配設されて、この出力ループ内に流れる電流(直流電流)Iiを検出すると共に、検出した電流Ii(測定対象100から取得した測定対象信号)の電流値に比例して電圧値が変化する電圧信号Siを生成して処理部14に出力する。電圧検出部23は、直流電圧Voの出力ループ内に電流Iiが流れることによって一対のプローブPL1,PL2間に発生する電圧Viを検出すると共に、検出した電圧Vi(測定対象100から取得した他の測定対象信号)の電圧値に比例して電圧値が変化する電圧信号Svを生成して処理部14に出力する。 The
処理部14は、上記したように絶縁抵抗測定装置1の一部の構成要素として機能して、電流検出部22から出力される電圧信号SiをA/D変換器でサンプリングしてデジタルデータDiに変換すると共に、電圧検出部23から出力される電圧信号SvをA/D変換器でサンプリングしてデジタルデータDvに変換し、CPUが各デジタルデータDi,Dvを記憶部24に記憶させる。 As described above, the
記憶部24は、例えば、RAMなどの半導体メモリやHDD(Hard disk drive )で構成されている。出力部25は、一例としてLCDなどの表示装置で構成されて、処理部14で演算した測定対象100についての上記の抵抗値Rを画面上に表示する。なお、出力部25を外部インタフェース回路や無線回路などで構成して、処理部14で演算した上記の抵抗値Rを外部装置に伝送する構成を採用することもできる。 The
次に、周波数検出装置3の動作について絶縁抵抗測定装置1の動作と併せて図面を参照して説明する。なお、測定対象100における抵抗値(絶縁抵抗値)Rを測定すべき一対の部位P1,P2には、プローブPL1,PL2が予め接続されているものとする。 Next, the operation of the
この状態において、図3に示すように電源が投入されると(電源回路2への交流電圧Vacの供給が開始されると)、電源回路2は、直流電圧Vdcの生成を開始する。これにより、絶縁抵抗測定装置1を構成する各構成要素が動作を開始する。また、電源回路2への交流電圧Vacの供給開始に伴い、電源回路2から電源ノイズSnが発生する。 In this state, when the power is turned on as shown in FIG. 3 (when supply of the AC voltage Vac to the
周波数検出装置3は、図3に示すように、動作を開始すると直ちに二値化信号S2の出力を開始する。具体的には、周波数検出装置3では、アンテナ11が電源ノイズSnを受信して検出信号S1をフィルタ回路12を介して二値化回路13に出力する。この際に、検出信号S1に含まれているスイッチングノイズ成分などの高周波成分は、フィルタ回路12によって除去される。また、二値化回路13は、検出信号S1を、検出信号S1と同じ周波数(つまり、交流電圧Vacの周波数fと同じ周波数)の二値化信号S2に変換して処理部14に出力する。 As shown in FIG. 3, the
処理部14は、図3に示すように、動作を開始すると直ちに周波数検出装置3の一部を構成する構成要素として機能して、周波数検出処理を実行する。この周波数検出処理では、処理部14は、周波数検出装置3から二値化信号S2を入力すると共に、この二値化信号S2の周期Tを計測する。例えば、処理部14は、内部の基準クロック(周期Tよりも十分に短いクロック)に同期して、二値化信号S2がローレベルからハイレベルに移行した時点から、次に、ローレベルからハイレベルに移行した時点までの基準クロックの個数(1周期T内に含まれる個数)をカウントし、このカウント値に基準クロックの1周期分の時間を乗算することにより、周期Tを計測する。この場合、処理部14は、複数分の周期Tを計測し、これらの平均を最終的な周期Tとして計測する構成を採用することもできる。 As shown in FIG. 3, the
なお、交流電圧Vacのような商用周波数の交流電圧では、その周波数fは50Hzまたは60Hzのいずれか一方である。したがって、交流電圧Vacの周波数fに対応する周期Tも、周波数fが50Hzのときの20ms、および周波数fが60Hzのときの16.7msのいずれか一方である。したがって、20msの時間での基準クロックのカウント値(第1カウント値)、および16.7msの時間での基準クロックのカウント値(第2カウント値)のそれぞれを予め計算し、この第1カウント値の上下にマージン(交流電圧Vacの周波数のバラツキを考慮したマージン)を持たせたカウント値の範囲を20msを検出するための第1カウント範囲として規定して記憶部24に予め記憶させ、また、第2カウント値の上下にマージンを持たせたカウント値の範囲を16.7msを検出するための第2カウント範囲(その上限値が第1カウント値の下限値未満)として規定して記憶部24に予め記憶させる。そして、処理部14が、上記したようにしてカウントして得られたカウント値を、記憶部24に記憶されている第1カウント範囲および第2カウント範囲と比較して、カウント値が第1カウント範囲に含まれているときには交流電圧Vacの周期が20ms(つまり、周波数fが50Hz)であると計測し、カウント値が第2カウント範囲に含まれているときには交流電圧Vacの周期が16.7ms(つまり、周波数fが60Hz)であると計測する構成を採用することもできる。 Note that in an AC voltage having a commercial frequency such as the AC voltage Vac, the frequency f is either 50 Hz or 60 Hz. Therefore, the period T corresponding to the frequency f of the AC voltage Vac is either one of 20 ms when the frequency f is 50 Hz and 16.7 ms when the frequency f is 60 Hz. Accordingly, a reference clock count value (first count value) at a time of 20 ms and a reference clock count value (second count value) at a time of 16.7 ms are respectively calculated in advance, and the first count value is calculated. The count value range having a margin above and below (a margin considering the variation in the frequency of the AC voltage Vac) is defined as a first count range for detecting 20 ms and stored in the
この構成を具体例を挙げて説明すると、基準クロックの周期を200μsとしたときには、第1カウント値は100になり、第2カウント値は83.5になる。したがって、それぞれのカウント値に対して上下にマージンを持たせることで、例えば、第1カウント範囲を91以上124以下に規定し、第2カウント範囲を71以上90以下に規定する。したがって、処理部14は、カウント値が第1カウント範囲に含まれているときには、交流電圧Vacの周期が20ms(つまり、周波数fが50Hz)であると計測し、カウント値が第2カウント範囲に含まれているときには交流電圧Vacの周期が16.7ms(つまり、周波数fが60Hz)であると計測することができる。 This configuration will be described with a specific example. When the period of the reference clock is 200 μs, the first count value is 100 and the second count value is 83.5. Therefore, by providing a margin above and below each count value, for example, the first count range is defined as 91 to 124 and the second count range is defined as 71 to 90. Therefore, when the count value is included in the first count range, the
また、処理部14は、計測した周期T、および周期Tに基づいて算出される周波数f(=1/T)の少なくとも一方を、交流電圧Vacの周波数を示す値として記憶部24に記憶させる。これにより、周波数検出処理が完了する。 Further, the
その後、処理部14は、絶縁抵抗測定装置1に設けられた不図示の測定開始スイッチに対する操作が行われた際にこの測定開始スイッチから出力される不図示の測定開始指示の入力の有無を繰り返し検出する。 Thereafter, the
処理部14は、図3に示すように、この測定開始指示の入力を検出したときには、抵抗測定回路4の一部を構成する構成要素として機能して、演算処理を実行する。この演算処理では、処理部14は、まず、抵抗測定回路4の電圧出力部21に対して直流電圧Voの出力を開始させる出力開始処理を実行する。これにより、電圧出力部21は、一対のプローブPL1,PL2間への直流電圧Vo(電圧値が試験電圧値に規定された直流電圧)の出力を開始する。 As illustrated in FIG. 3, the
この場合、電圧出力部21は、直流電圧Voの電圧値を、初期の0ボルトから試験電圧値に所定の時間t1内に上昇させ、試験電圧値に達した後にはこの試験電圧値に維持する。これにより、測定対象100の一対の部位P1,P2間に試験電圧値の直流電圧Voが供給され、この直流電圧Voの供給に起因して、一対の部位P1,P2間に電流(直流電流)Iiが流れる。 In this case, the
抵抗測定回路4では、電流検出部22がこの電流Iiを検出して、電圧信号Siを処理部14に出力する。また、電圧検出部23が、一対の部位P1,P2間に発生する電圧Viを検出して、電圧信号Svを処理部14に出力する。また、処理部14は、入力している電圧信号SiをデジタルデータDiに継続的に変換すると共に、入力している電圧信号SvをデジタルデータDvに継続的に変換する。 In the resistance measurement circuit 4, the
また、処理部14は、図3に示すように、電圧出力部21に対して直流電圧Voの出力を開始させた時点から所定の時間t1が経過したときに、変換された各デジタルデータDi,Dvを、周波数検出処理において計測した1周期T(=1/f)に含まれる個数(予め規定された個数)だけそれぞれ取得して(データ取得して)、記憶部24に記憶させる。 Further, as shown in FIG. 3, the
処理部14は、このデータ取得の完了後に、抵抗値Rの算出処理、および算出した抵抗値Rの出力部25への出力処理を実行する。抵抗値Rの算出に際して、処理部14は、まず、電流Iiの電流値を算出する。この場合、処理部14は、記憶部24に記憶されている1周期T分のデジタルデータDiについての平均値Diaveを算出し、算出した平均値Diaveに基づいて電流Iiの電流値を算出する。 The
電流Iiや電圧Viには、電源ノイズSnが重畳しており、電圧Viに関しては電圧Vi自体がDC1000Vなどの高い電圧であるため、例えば、数mV程度の電源ノイズSnが重畳したとしても無視できるものの、電流Iiに関してはその電流値が極めて小さいために、重畳する電源ノイズSnの影響は無視できない。そこで、電源ノイズSnの波形は交流電圧Vacと同じ正弦波であり、正弦波は、そのサンプリング値の1周期分の平均値が0になるという特徴を有している。本例では、処理部14が、この正弦波の特徴を利用して、重畳する電源ノイズSnの影響を受けるデジタルデータDiについては、上記したようにその平均値Diaveを算出することで、電源ノイズSnの影響を排除している。 The power supply noise Sn is superimposed on the current Ii and the voltage Vi. Since the voltage Vi is a high voltage such as DC 1000 V with respect to the voltage Vi, for example, even if the power noise Sn of about several mV is superimposed, it can be ignored. However, since the current value of the current Ii is extremely small, the influence of the superimposed power supply noise Sn cannot be ignored. Therefore, the waveform of the power supply noise Sn is the same sine wave as that of the AC voltage Vac, and the sine wave has a feature that the average value for one cycle of the sampling value becomes zero. In this example, the
次いで、処理部14は、電圧Viの電圧値を算出する。上記したように電圧Viについては、重畳する電源ノイズSnの影響を無視できるため、つまり、記憶部24に記憶されている1周期T分のデジタルデータDvはほぼ同じ値であるため、処理部14は、これらのデジタルデータDvのうちのいずれか1つのデジタルデータDvに基づいて電圧Viの電圧値を算出する。なお、デジタルデータDvについても、デジタルデータDiのときと同様にして、その平均値Dvaveを算出することで、電源ノイズSnの影響を排除してもよい。 Next, the
続いて、処理部14は、算出した電流Iiの電流値と電圧Viの電圧値とに基づいて、測定対象100の一対の部位P1,P2間の抵抗値(絶縁抵抗値)Rを算出して、記憶部24に記憶させる。また、処理部14は、算出した抵抗値Rを出力部25に出力することで、画面にこの抵抗値Rを表示させる。 Subsequently, the
最後に、処理部14は、図3に示すように、抵抗測定回路4の電圧出力部21に対して直流電圧Voの出力を停止させる出力停止処理を実行する。これにより、電圧出力部21は、一対のプローブPL1,PL2間への直流電圧Voの出力を停止する。これにより、演算処理が完了し、絶縁抵抗測定装置1による抵抗値Rの測定が完了する。 Finally, as illustrated in FIG. 3, the
また、本例の絶縁抵抗測定装置1では、処理部14が、電源の投入の直後に周波数検出処理を実行して、交流電圧Vacの周波数f(または周期T)を求め、この求めた周波数f(または周期T)を演算処理で使用する構成を採用している。このため、この演算処理を実行するのに要する時間は、主として、直流電圧Voが試験電圧値まで上昇するのを待つ所定の時間(待ち時間)t1と、データ取得のための交流電圧Vacの1周期分の時間との合計時間とほぼ等しくなる。 Further, in the insulation
なお、これらの時間以外にも、抵抗値Rの算出および出力部25への出力に要する時間や、電圧出力部21に対する交流電圧Vacの出力開始および出力停止のための制御に要する時間も必要であるが、これらの時間は、処理部14などのハードウェアの動作時間であり、待ち時間t1および交流電圧Vacの1周期分の時間と比較して、極めて短い時間である。このため、この演算処理を実行するのに要する時間は、上記したように、上記の待ち時間t1と、交流電圧Vacの1周期分の時間との合計時間とほぼ等しいと見なすことができる。 In addition to these times, the time required for the calculation of the resistance value R and the output to the
したがって、本例の絶縁抵抗測定装置1では、どのような試験電圧値であっても、直流電圧Voがこの試験電圧値まで確実に上昇するのに十分な20msを待ち時間t1のために確保し(なお、図3では一例として、待ち時間t1は、直流電圧Voが試験電圧値まで上昇する時間よりも長い約15ms程度で示している)、かつデータ取得のための交流電圧Vacの1周期T分の時間が16.7msおよび20msのうちのより長い20msとしても、演算処理の開始から遅くとも50ms以内には、抵抗値Rを算出して出力部25に表示させることが可能になっている。 Therefore, in the insulation
このように、この周波数検出装置3では、交流電圧Vacに起因する電源ノイズ(ハムノイズ)Snをアンテナ11で受信し、アンテナ11から出力される検出信号S1を二値化回路13で二値化信号S2に変換し、処理部14が二値化信号S2に基づいて交流電圧Vacの周波数を検出する。 As described above, in the
したがって、この周波数検出装置3によれば、二値化回路13および処理部14などの低電圧(商用電圧(AC100V)である交流電圧Vacと比べて低い電圧である例えば+5Vのような低電圧)で動作する電子部品のみで構成されているため、高電圧である交流電圧Vacが印加される電子部品と、低電圧が印加される電子部品とを有して、これらの電子部品を電気的に絶縁した状態で接続するためにフォトカプラを使用する従来の周波数検出装置とは異なり、交流電圧Vacが印加される電子部品や配線パターンのときに確保する必要がある絶縁距離よりも極めて短い絶縁距離ですべての電子部品や配線パターンを回路基板上に配置することができる。これにより、この周波数検出装置3によれば、装置を大幅に小型化することができる。また、交流電圧Vacが印加される電子部品(高耐圧の電子部品)、およびフォトカプラは一般的に価格が高いが、この周波数検出装置3によれば、このような電子部品を不要にできるため、製品コストを削減することもできる。 Therefore, according to the
また、この絶縁抵抗測定装置1によれば、上記のように小型化が可能な周波数検出装置3を備えたことにより、絶縁抵抗測定装置1についても容易に小型化することができる。また、この絶縁抵抗測定装置1によれば、上記のように製品コストの削減が可能な周波数検出装置3を備えたことにより、絶縁抵抗測定装置1の製品コストについても削減することができる。 Further, according to the insulation
なお、上記の例では、周波数検出装置3を適用する測定装置の一例として絶縁抵抗測定装置1を挙げて説明しているが、測定装置としては絶縁抵抗測定装置1に限定されず、測定対象から取得した測定対象信号が電源ノイズSnの影響を受ける種々の測定装置に周波数検出装置3を適用することができる。 In the above example, the insulation
また、上記の例では、周波数検出装置3が、この周波数検出装置3と共に絶縁抵抗測定装置1に内蔵されている電源回路2から発せられる電源ノイズSnに基づいて、この電源回路2に入力されている交流電圧Vacの周波数f(または周期T)を検出しているが、周波数検出装置3を、アンテナ11、フィルタ回路12、二値化回路13、処理部14、記憶部24および出力部25を備えた独立した装置(他の装置の内部に組み込まれていない装置)として構成して、他の任意の装置に入力される交流電圧Vacの周波数f(または周期T)を検出し得るように構成することもできる。 In the above example, the
1 絶縁抵抗測定装置
2 電源回路
3 周波数検出装置
11 アンテナ
13 二値化回路
14 処理部
Di デジタルデータ
Ii 電流Ii
R 抵抗値
S1 検出信号
S2 二値化信号
Sn 電源ノイズ
Vac 交流電圧DESCRIPTION OF
R Resistance value S1 Detection signal S2 Binary signal Sn Power supply noise Vac AC voltage
| Application Number | Priority Date | Filing Date | Title |
|---|---|---|---|
| JP2014056415AJP2015179012A (en) | 2014-03-19 | 2014-03-19 | Frequency detection device and measurement device |
| Application Number | Priority Date | Filing Date | Title |
|---|---|---|---|
| JP2014056415AJP2015179012A (en) | 2014-03-19 | 2014-03-19 | Frequency detection device and measurement device |
| Publication Number | Publication Date |
|---|---|
| JP2015179012Atrue JP2015179012A (en) | 2015-10-08 |
| Application Number | Title | Priority Date | Filing Date |
|---|---|---|---|
| JP2014056415APendingJP2015179012A (en) | 2014-03-19 | 2014-03-19 | Frequency detection device and measurement device |
| Country | Link |
|---|---|
| JP (1) | JP2015179012A (en) |
| Publication number | Priority date | Publication date | Assignee | Title |
|---|---|---|---|---|
| WO2023026659A1 (en)* | 2021-08-25 | 2023-03-02 | パナソニックIpマネジメント株式会社 | Photoelectric sensor and light receiving unit |
| JP2023031823A (en)* | 2021-08-25 | 2023-03-09 | パナソニックIpマネジメント株式会社 | Photoelectronic sensor, and light receiving unit |
| KR102690734B1 (en)* | 2021-01-29 | 2024-08-05 | 고려대학교 산학협력단 | Device and method for extracting electric network frequency |
| Publication number | Priority date | Publication date | Assignee | Title |
|---|---|---|---|---|
| JPS5354077U (en)* | 1976-10-12 | 1978-05-09 | ||
| JPS53158281U (en)* | 1977-05-19 | 1978-12-12 | ||
| JPS5587045U (en)* | 1978-12-11 | 1980-06-16 | ||
| US4317223A (en)* | 1980-07-29 | 1982-02-23 | Rca Corporation | RF Generator monitor circuit |
| JPH04165642A (en)* | 1990-10-30 | 1992-06-11 | Tokyo Electron Sagami Ltd | Temperature measurement |
| JPH04102326U (en)* | 1991-02-06 | 1992-09-03 | 横河電機株式会社 | Waveform shaping circuit |
| JPH0943280A (en)* | 1995-08-02 | 1997-02-14 | Hioki Ee Corp | Electric measuring instrument |
| US20080024265A1 (en)* | 2006-07-11 | 2008-01-31 | Jones Richard K | Wrist-wearable electrical detection device |
| JP2010203912A (en)* | 2009-03-03 | 2010-09-16 | Yamatake Corp | State detection device |
| Publication number | Priority date | Publication date | Assignee | Title |
|---|---|---|---|---|
| JPS5354077U (en)* | 1976-10-12 | 1978-05-09 | ||
| JPS53158281U (en)* | 1977-05-19 | 1978-12-12 | ||
| JPS5587045U (en)* | 1978-12-11 | 1980-06-16 | ||
| US4317223A (en)* | 1980-07-29 | 1982-02-23 | Rca Corporation | RF Generator monitor circuit |
| JPH04165642A (en)* | 1990-10-30 | 1992-06-11 | Tokyo Electron Sagami Ltd | Temperature measurement |
| JPH04102326U (en)* | 1991-02-06 | 1992-09-03 | 横河電機株式会社 | Waveform shaping circuit |
| JPH0943280A (en)* | 1995-08-02 | 1997-02-14 | Hioki Ee Corp | Electric measuring instrument |
| US20080024265A1 (en)* | 2006-07-11 | 2008-01-31 | Jones Richard K | Wrist-wearable electrical detection device |
| JP2010203912A (en)* | 2009-03-03 | 2010-09-16 | Yamatake Corp | State detection device |
| Publication number | Priority date | Publication date | Assignee | Title |
|---|---|---|---|---|
| KR102690734B1 (en)* | 2021-01-29 | 2024-08-05 | 고려대학교 산학협력단 | Device and method for extracting electric network frequency |
| WO2023026659A1 (en)* | 2021-08-25 | 2023-03-02 | パナソニックIpマネジメント株式会社 | Photoelectric sensor and light receiving unit |
| JP2023031822A (en)* | 2021-08-25 | 2023-03-09 | パナソニックIpマネジメント株式会社 | Photoelectronic sensor, and light receiving unit |
| JP2023031823A (en)* | 2021-08-25 | 2023-03-09 | パナソニックIpマネジメント株式会社 | Photoelectronic sensor, and light receiving unit |
| JP7685723B2 (en) | 2021-08-25 | 2025-05-30 | パナソニックIpマネジメント株式会社 | Photoelectric sensor and light receiving unit |
| JP7706088B2 (en) | 2021-08-25 | 2025-07-11 | パナソニックIpマネジメント株式会社 | Photoelectric sensor and light receiving unit |
| Publication | Publication Date | Title |
|---|---|---|
| KR102056428B1 (en) | Signal processing for a capacitive sensor system with robustness to noise | |
| KR101274821B1 (en) | Electronic device, and open circuit detecting system, detecting method thereof | |
| US10823769B2 (en) | Method of determining power consumption of an electrical heating system | |
| JP2011017618A (en) | Electric current sensor | |
| CN100468066C (en) | Device and method for detecting direct and/or alternating current | |
| EP2846432B1 (en) | Residual current detection method and device | |
| US20150234017A1 (en) | Magnetic field detecting device | |
| JP2015179012A (en) | Frequency detection device and measurement device | |
| US9625505B2 (en) | Line frequency detector | |
| US8599029B2 (en) | Electrical circuit identification means | |
| JP2016194483A (en) | Current detector | |
| JP2017083388A (en) | Electric leakage detection device and electric leakage detection method | |
| CN104391209A (en) | Device for measuring line status | |
| WO2013140630A1 (en) | Test device, test method, and program | |
| US11175322B2 (en) | Gating energy consumption accumulation by detecting a fundamental component of a current | |
| RU2617731C2 (en) | Contactless control device of alternating current electrical units | |
| CN106908651A (en) | A kind of induction type surveys method for electrically and surveys electric installation | |
| EP3218469B1 (en) | System and method for controlling learning period for adaptive noise cancellation | |
| RU132542U1 (en) | ELECTROMAGNETIC FLOW METER | |
| CN210243738U (en) | A three-core cable current detection device | |
| CN103163432A (en) | Switch cabinet partial discharge detecting device based on ultrasonic measuring method | |
| CN204832422U (en) | A electromagnetic induction signal conversion equipment for partial discharge is electrified to be detected | |
| JP5143260B2 (en) | Power converter | |
| RU2482501C2 (en) | Digital multimeter with automatic measurement function selection | |
| JP4676255B2 (en) | CV cable residual charge measurement method |
| Date | Code | Title | Description |
|---|---|---|---|
| A621 | Written request for application examination | Free format text:JAPANESE INTERMEDIATE CODE: A621 Effective date:20170123 | |
| A977 | Report on retrieval | Free format text:JAPANESE INTERMEDIATE CODE: A971007 Effective date:20171010 | |
| A131 | Notification of reasons for refusal | Free format text:JAPANESE INTERMEDIATE CODE: A131 Effective date:20171017 | |
| A02 | Decision of refusal | Free format text:JAPANESE INTERMEDIATE CODE: A02 Effective date:20180417 |