





本発明は、電力供給システムに関する。 The present invention relates to a power supply system.
近年、太陽光発電などの自然エネルギーを利用した発電と、深夜の安価な電力を蓄電池に充電し、蓄電池に充電された電気エネルギーを昼間に住宅内の負荷に放電して消費するシステムが普及しつつある。商用系統が停電した時には、これらの蓄電池に蓄えられた電力を住宅内の負荷に供給し、停電時でも家電機器を使用することができる。商用系統が停電した時に自立運転を行う場合は、系統連系規定(JEAC 9701−2010 日本電気協会)により、機械的な開閉箇所2箇所または開閉箇所1箇所及び手動操作による開閉箇所1箇所を設置する必要がある。 In recent years, a system that uses natural energy such as solar power generation, and that charges low-cost electric power to the storage battery and discharges the electric energy charged in the storage battery to the load in the house during the day has become widespread. It's getting on. When a commercial power failure occurs, the power stored in these storage batteries can be supplied to a load in the house, and home appliances can be used even during a power failure. In case of independent operation when a commercial power failure occurs, two mechanical switching points or one switching point and one manual switching point are installed according to the grid connection regulations (JEAC 9701-2010 NEC). There is a need to.
これらのシステムでは、停電時の自立運転時は特定の負荷へのみ電力を供給している。それに対して、停電時も系統連系時に使用していた住宅内の同じ負荷に電力を供給するシステムが提案されている。 In these systems, power is supplied only to a specific load during a self-sustaining operation during a power failure. On the other hand, a system that supplies power to the same load in a house that was used during grid connection during a power failure has been proposed.
特許文献1には、電力供給システムにおいて、商用電力供給源が停電した場合、システム連系リレーを「閉」から「開」にして商用電力供給源を解列し、蓄電部の自立運転を行い、蓄電部の電源を基準電源として太陽光発電部及び燃料電池発電部の連系運転を行うことが記載されている。これにより、特許文献1によれば、自立運転においても、太陽光発電部及び燃料電池発電部が系統連系時と同様に発電を行うことができるとされている。 In
特許文献1に記載の技術では、既存の住宅に自立運転用の切替え器(自立運転切替え器)を追加導入する場合、大規模な工事が必要になると考えられる。 In the technique described in
例えば、特許文献1に記載の技術では、既築の住宅にシステムを設置する場合、既存の分電盤内に自立運転切替え器を接続する必要がある。このため、既設の分電盤内で、電力会社から受電する主幹漏電遮断器と住宅内負荷に電力を分配する分岐用ブレーカの間に自立運転切替え器を組み込む必要がある。また、特許文献1に記載の技術では、太陽光発電部、燃料電池発電部、蓄電部のそれぞれの電力変換装置は分電盤内で接続されるが、実際には、これらの発電部と接続するためには、配線保護用のブレーカを既設の分電盤内に設置する必要がある。さらに、燃料電池発電部や蓄電部の電力は商用系統側に逆潮流できないため、この逆潮流電流を検出するための変流器を既設の分電盤内に設置する必要がある。 For example, in the technique described in
しかし、既設の分電盤は、余分なスペースが設けられていない可能性が高いため、ブレーカや変流器を設置する空きスペースの確保が困難である。すなわち、ブレーカや変流器を設置するスペースを確保するためには、既設の分電盤を改造する工事が必要となり、既設の分電盤の改造工事に多額の費用や時間を費やす可能性がある。 However, since there is a high possibility that an existing distribution board is not provided with an extra space, it is difficult to secure an empty space for installing a breaker or a current transformer. In other words, in order to secure a space for installing breakers and current transformers, it is necessary to remodel existing distribution boards, and there is a possibility of spending a large amount of money and time for remodeling existing distribution boards. is there.
また、特許文献1に記載の技術では、自立運転切替え器内に、停電の発生、その後の復電を検出するための系統電圧監視部と自立運転時に商用系統との解列を行うための電磁接触器を「開」、「閉」させる解列指令部とを設けており、自立運転切替え器の寸法が大きくなる傾向にある。したがって、既設の分電盤の近傍に大きな設置面積が確保できないと、自立運転切替え器を設置することが困難となる。仮に、自立運転切替え器を既設の分電盤と離れた場所に設置する場合、分電盤と自立運転切替え器との主回路配線距離が長くなるので、長い電線が必要となるとともに、電線の配線工事が大がかりなものとなる。 Further, in the technique described in
さらに、特許文献1に記載の技術では、新築の住宅にシステムを設置する場合、受電用漏電遮断器、発電部用ブレーカ、分岐用ブレーカ、変流器、自立運転切替え器を1つの筐体に収納した専用の分電盤を製作すると、通常の分電盤に比べ、体積、質量とも増加するため、分電盤を設置するための壁面積が十分確保できず、また壁面の材質が分電盤の過重に耐えられないなどの問題が発生する可能性がある。 Furthermore, in the technology described in
本発明は、上記に鑑みてなされたものであって、既存の住宅に自立運転切替え器を簡易に追加導入できる電力供給システムを得ることを目的とする。 This invention is made | formed in view of the above, Comprising: It aims at obtaining the electric power supply system which can introduce a self-sustained operation switching device easily into the existing house easily.
上述した課題を解決し、目的を達成するために、本発明の1つの側面にかかる電力供給システムは、系統と連系しながら、太陽光発電部の自然エネルギーと蓄電部の電気エネルギーとから住宅内負荷に電力を供給し、前記系統が停電した場合に、系統連系時に使用中の住宅内負荷へ継続的に電力を供給可能である電力供給システムであって、前記系統が接続される第1の端子と、分電盤が接続される第2の端子と、前記系統から前記第1の端子を介して受電する漏電遮断器と、停電時に前記系統から前記第2の端子側を解列する電磁接触器と、前記太陽光発電部を前記第2の端子に接続する第1のブレーカと、前記蓄電部の電力変換装置を前記第2の端子に接続する第2のブレーカと、前記蓄電部から前記第1の端子側への逆潮流を検出する変流器とを自立運転切替え器として1つの筐体に収めたことを特徴とする。 In order to solve the above-described problems and achieve the object, a power supply system according to one aspect of the present invention is based on natural energy of a solar power generation unit and electric energy of a power storage unit while being connected to a grid. An electric power supply system capable of supplying electric power to an internal load and continuously supplying electric power to a residential load that is in use when the system is disconnected when the system fails. 1 terminal, a second terminal to which a distribution board is connected, an earth leakage breaker that receives power from the system via the first terminal, and the second terminal side from the system at the time of a power failure An electromagnetic contactor, a first breaker that connects the photovoltaic power generation unit to the second terminal, a second breaker that connects a power conversion device of the power storage unit to the second terminal, and the power storage Detects reverse power flow from the part to the first terminal side Characterized in that the flow device matches in one housing as autonomous operation switcher.
本発明によれば、自立運転切替え器の体積を小さくできるため、取り付ける壁の面積や強度に対する自由度が増し、据付工事を楽に実施することができる。また、自立運転切替え器を電力会社からの引き込み部に設置し、その負荷側に既設の住宅用分電盤(新設の場合は漏電遮断器と分岐用ブレーカのみから成る標準の住宅用分電盤)を接続して使用できるため、住宅用分電盤の配線を変更するような面倒な電気的配線工事や住宅用分電盤の筐体を大型化させるような面倒な機械的改造工事を実施する必要がなく、システムを簡単に構築することが可能となる。すなわち、商用系統と既設の住宅用分電盤との間に機械的且つ電気的に自立運転切替え器をユニット的に追加接続できるので、既存の住宅に自立運転切替え器を簡易に追加導入できる。 According to the present invention, since the volume of the self-sustaining operation switching device can be reduced, the degree of freedom with respect to the area and strength of the wall to be attached is increased, and installation work can be easily performed. In addition, a self-sustained operation switcher is installed in the lead-in section from the power company, and the existing residential distribution board on the load side (in the case of a new installation, a standard residential distribution board consisting only of an earth leakage breaker and a branch breaker) ) Can be connected and used, so the troublesome electrical wiring work that changes the wiring of the residential distribution board and the troublesome mechanical modification work that enlarges the housing of the residential distribution board are implemented. This makes it possible to easily construct a system. That is, since a self-sustained operation switch can be added mechanically and electrically as a unit between a commercial system and an existing residential distribution board, it is possible to easily introduce a self-sustained operation switch into an existing house.
以下に、本発明にかかる電力供給システムの実施の形態を図面に基づいて詳細に説明する。なお、この実施の形態によりこの発明が限定されるものではない。 Embodiments of a power supply system according to the present invention will be described below in detail with reference to the drawings. Note that the present invention is not limited to the embodiments.
実施の形態.
実施の形態にかかる電力供給システム100について図1を用いて説明する。図1は、電力供給システム100の構成を示す図である。Embodiment.
A
電力供給システム100は、例えば住宅に設けられ、商用系統1と連系しながら、太陽光発電部6などの自然エネルギーから住宅内負荷19−1〜19−kに電力を供給するとともに、蓄電池11を充放電しながら蓄電池11から住宅内負荷19−1〜19−kに電力を供給する。電力供給システム100では、商用系統1が停電した時に、自立運転切替え器3が、商用系統1から電力供給システム100を解列し、住宅内負荷19−1〜19−kのうち系統連系時と同じ住宅内負荷19に継続して電力を供給できる自立運転を実施させる。 The
ここで、仮に、図6に示すように、自立運転切替え器903の一部が住宅用分電盤918に組み込まれた電力供給システム900について考える。電力供給システム900は、商用系統901、太陽光発電部906、燃料電池発電部908、蓄電部910、及び住宅用分電盤918を備える。また、電力供給システム900は、一部が住宅用分電盤918に組み込まれ、残りの部分が蓄電部910に組み込まれた自立運転切替え器903を備える。 Here, let us consider a
太陽光発電部906は、太陽光を利用して発電する。燃料電池発電部908は、燃料電池により発電する。蓄電部910は、蓄電池911、双方向コンバータ912及び蓄電部制御装置915を有する。双方向コンバータ912は、太陽光発電部906及び燃料電池発電部908から供給される電力を蓄電池911に充電し、充電した電力を放電する機能を有する。蓄電部制御装置915は、電力が蓄電池911に充電されるように、又は、電力が蓄電池911から放電されるように、双方向コンバータ912を制御する。 The solar
商用系統901、太陽光発電部906、燃料電池発電部908および蓄電部910の電力は、それぞれ住宅用分電盤918内で電気的に流れるように切替え可能であり、住宅用分電盤918を介して住宅内負荷19−1〜19−kに供給される。また、住宅内負荷19−1〜19−kの消費電力が少ない時に余剰となる太陽光発電部906の電力は、商用系統901側に逆潮流することもある。 The electric power of the
商用系統901が停電した場合にも自立運転として住宅内負荷19−1〜19−kに電力を供給するために、停電時に系統電圧の有無を住宅用分電盤918内のセンサ927で検出する。系統電圧監視部916は、センサ927の検出値を取得し、取得された検出値に応じて系統電圧の有無を監視する。系統電圧監視部916は、系統電圧が無い、すなわち停電が発生したことを認識すると、停電の発生を蓄電部制御装置915に通知する。蓄電部制御装置915は、停電の発生の通知に応じて、解列指令部917が電磁接触器905a,905bを「閉」から「開」とするように、解列指令部917を制御する。これにより、電磁接触器905a,905bは、系統連系規程で規定されるように機械的な開閉箇所2箇所で、蓄電池911、双方向コンバータ912からなる蓄電部910の主回路、太陽光発電部906、燃料電池発電部908を含めた住宅内負荷19側と商用系統901側との電気的接続を遮断し解列する。したがって停電時も、蓄電部910、太陽光発電部906、燃料電池発電部908により、停電前に使用していた同じ住宅内負荷19に電力を供給することができる。 In order to supply power to the in-house loads 19-1 to 19-k as a self-sustained operation even when the
しかしながら、電力供給システム900では、住宅用分電盤918内に自立運転切替え器903の一部を組み込む必要があるため、既築の住宅に自立運転切替え器903を追加導入する場合、大規模な工事が必要になると考えられる。 However, in the
例えば、既設の住宅用分電盤18内で、電力会社から受電する漏電遮断器21と住宅内負荷19−1〜19−kに電力を分配する分岐用ブレーカ20−1〜20−kの間に自立運転切替え器903の一部(センサ927及び電磁接触器905a,905b)を組み込む必要がある。 For example, in the existing
すなわち、標準的な住宅用分電盤18の配線は、図2に示すように、電力会社から引き込む電気方式が単相3線式であり、漏電遮断器21の負荷側端子21a〜21cが分岐用ブレーカ20−1〜20−kに接続され、各部屋のコンセントに配電される。単相3線式の中性線32bと残り2つのライン32a,32cのどちらか一方とにより100Vの電圧を供給し、中性線32b以外の2つのライン32a,32cで200Vを供給する。これらは銅によるBUSバー31a〜31cにより分岐用ブレーカ20−1〜20−kに接続されている。 That is, as shown in FIG. 2, the wiring of the standard
漏電遮断器21の負荷側端子21a〜21cとBUSバー31a〜31cとは電線33a〜33cで接続されているため、この配線(電線33a〜33c)を取外し、自立運転切替え器903の一部(センサ927及び電磁接触器905a,905b)を接続する電気的な配線工事が必要となるとともに、自立運転切替え器903の一部(センサ927及び電磁接触器905a,905b)を配置できるように筐体18aを大型化させる機械的な改造工事が必要になる。 Since the
また、図6に示す電力供給システム900では、太陽光発電部906、燃料電池発電部908、蓄電部910のそれぞれの電力変換装置は住宅用分電盤918内で接続されるが、実際には、これらの発電部と接続するためには、配線保護用のブレーカを住宅用分電盤918内に設置する必要がある。 Further, in the
さらに、図6に示す電力供給システム900では、燃料電池発電部908や蓄電部910の電力は商用系統901側に逆潮流することが好ましくないため、この逆潮流電流を検出するための変流器を住宅用分電盤918内に設置する必要がある。 Furthermore, in the
しかし、図2に示すように、既設の住宅用分電盤18では、その筐体18aが、漏電遮断器21及び分岐用ブレーカ20−1〜20−kに応じた大きさになっており、余分なスペースが設けられていない可能性が高いため、ブレーカや変流器を設置する空きスペースの確保が困難である。すなわち、ブレーカや変流器を設置するスペースを確保するためには、既設の住宅用分電盤18を改造する工事が必要となり、既設の住宅用分電盤18の改造工事に多額の費用や時間を費やす可能性がある。 However, as shown in FIG. 2, in the existing
また、図6に示す電力供給システム900では、自立運転切替え器903内に、停電の発生、その後の復電を検出するための系統電圧監視部916と自立運転時に商用系統1との解列を行うための電磁接触器905a,905bを「開」、「閉」させる解列指令部917とを設けており、自立運転切替え器903の寸法が大きくなる。したがって、既設の住宅用分電盤18の近傍に大きな設置面積が確保できないと、自立運転切替え器903を設置することが困難となる。仮に、自立運転切替え器903を既設の住宅用分電盤18と離れた場所に設置する場合、住宅用分電盤18と自立運転切替え器903との主回路配線距離が長くなるので、長い電線が必要となるとともに、電線の配線工事が大がかりなものとなる。 Further, in the
さらに、図6に示す電力供給システム900では、新築の住宅にシステムを設置する場合、漏電遮断器21、発電部用ブレーカ、分岐用ブレーカ20−1〜20−k、変流器、自立運転切替え器903を1つの筐体に収納した専用の分電盤を製作すると、通常の住宅用分電盤18に比べ、体積、質量とも増加するため、分電盤を設置するための壁面積が十分確保できず、また壁面の材質が分電盤の過重に耐えられないなどの問題が発生する可能性がある。 Furthermore, in the
そこで、実施の形態では、図1に示すように、自立運転切替え器3を商用系統1と既設の住宅用分電盤18との間にユニット的に挿入できるように構成することで、既存の住宅に自立運転切替え器3を簡易に追加導入できるようにする。 Therefore, in the embodiment, as shown in FIG. 1, the self-sustained
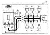
具体的には、自立運転切替え器3は、その筐体3a上に第1の端子T1及び第2の端子T2を有する。第1の端子T1は、商用系統1が接続されるための端子であり、筐体3a上に配されている。第2の端子T2は、住宅用分電盤18が接続されるための端子であり、筐体3a上に配されている。既存の住宅に自立運転切替え器3を追加導入する際には、第1の端子T1に、電力量計2を介して商用系統1が接続され、第2の端子T2に、既設の住宅用分電盤18が接続される。これにより、自立運転切替え器3を商用系統1と既設の住宅用分電盤18との間にユニット的に挿入できる。すなわち、商用系統1から電力量計2を経由して住宅内に電力が引き込まれる受電部に、自立運転切替え器3が設置されるとともに、自立運転切換え器3の負荷側は、既設の住宅用分電盤(例えば、一般的な住宅用分電盤)18と接続される。 Specifically, the self-sustained
自立運転切替え器3は、第1の端子T1及び第2の端子T2に加えて、第3の端子T3、第4の端子T4、第5の端子T5、第6の端子T6、第7の端子T7、第8の端子T8、第9の端子T9、母線BL、主幹漏電遮断器4、解列用電磁接触器5a,5b、第1のブレーカ7、第3のブレーカ9、第2のブレーカ13、第4のブレーカ22、及び変流器14を備える。 In addition to the first terminal T1 and the second terminal T2, the self-sustained
第3の端子T3は、太陽光発電部6の電力変換装置(図示せず)が接続されるための端子であり、筐体3a上に配されている。第3の端子T3は、第1のブレーカ7を介してノードN2に接続されている。 The third terminal T3 is a terminal for connecting a power conversion device (not shown) of the solar
第4の端子T4は、燃料電池発電部8の電力変換装置(図示せず)が接続されるための端子であり、筐体3a上に配されている。第4の端子T4は、第3のブレーカ9を介してノードN3に接続されている。 The fourth terminal T4 is a terminal to which a power conversion device (not shown) of the fuel cell
第5の端子T5は、蓄電部10の双方向電力変換装置12が接続されるための端子であり、筐体3a上に配されている。第5の端子T5は、第2のブレーカ13を介してノードN3に接続されている。 The fifth terminal T5 is a terminal to which the bidirectional
第6の端子T6は、蓄電部10の系統電圧監視部16が接続されるための端子であり、筐体3a上に配されている。第6の端子T6は、第4のブレーカ22を介してノードN1に接続されている。 The sixth terminal T6 is a terminal to which the system voltage monitoring unit 16 of the
第7の端子T7は、蓄電部10の解列指令部17が接続されるための端子であり、筐体3a上に配されている。第7の端子T7は、例えば、解列用電磁接触器5aの制御端子に接続されている。 The seventh terminal T7 is a terminal to which the disconnection command unit 17 of the
第8の端子T8は、蓄電部10の解列指令部17が接続されるための端子であり、筐体3a上に配されている。第8の端子T8は、例えば、解列用電磁接触器5bの制御端子に接続されている。 The eighth terminal T8 is a terminal to which the disconnection command unit 17 of the
第9の端子T9は、蓄電部10の制御装置15が接続されるための端子であり、筐体3a上に配されている。第9の端子T9は、変流器14に接続されている。 The 9th terminal T9 is a terminal for connecting the control apparatus 15 of the
母線BLは、第1の端子T1と第2の端子T2との間に配され、例えば、第1の端子T1と第2の端子T2とを電気的に接続するように設けられている。母線BLは、筐体3a内に収容されている。 The bus line BL is disposed between the first terminal T1 and the second terminal T2, and is provided so as to electrically connect the first terminal T1 and the second terminal T2, for example. The bus line BL is accommodated in the
主幹漏電遮断器4は、商用系統1から第1の端子T1を介して受電する。主幹漏電遮断器4は、引込口装置とも呼ばれ、主開閉器を兼ねる。また、図示しないが、主幹漏電遮断器4は、契約ブレーカを含む。主幹漏電遮断器4は、例えば、母線BL上における第1の端子T1側に設けられている。主幹漏電遮断器4は、例えば、漏電が発生していない通常時に閉状態であり、漏電発生時に自律的に開状態になる。また、主幹漏電遮断器4は、例えば、ユーザによるスイッチの手動操作に応じて、閉状態に復帰する。主幹漏電遮断器4は、筐体3a内に収容されている。 The main earth leakage circuit breaker 4 receives power from the
解列用電磁接触器5a,5bは、停電時に商用系統1から第2の端子T2側を解列する。解列用電磁接触器5a,5bは、例えば、母線BL上における主幹漏電遮断器4と第2の端子T2との間に設けられている。解列用電磁接触器5aは、例えば、第7の端子T7を介して解列指令部17から指令を受け、指令に応じて開閉する。解列用電磁接触器5bは、例えば、第8の端子T8を介して解列指令部17から指令を受け、指令に応じて開閉する。解列用電磁接触器5a,5bは、筐体3a内に収容されている。 The disconnecting
第1のブレーカ7は、太陽光発電部6の電力変換装置(図示せず)を第2の端子T2に接続する。第1のブレーカ7は、例えば、ノードN2と第3の端子T3とを接続する分岐線上に設けられている。ノードN2は、母線BL上における解列用電磁接触器5a,5bと第2の端子T2との間のノードである。第1のブレーカ7は、例えば、ユーザによるスイッチの手動操作に応じて、接続を開閉する。第1のブレーカ7は、筐体3a内に収容されている。 The
第3のブレーカ9は、燃料電池発電部8の電力変換装置(図示しない)を第2の端子T2に接続する。第3のブレーカ9は、例えば、ノードN3と第4の端子T4とを接続する分岐線上に設けられている。ノードN3は、母線BL上における解列用電磁接触器5a,5bと第2の端子T2との間のノードである。第3のブレーカ9は、例えば、ユーザによるスイッチの手動操作に応じて、接続を開閉する。第3のブレーカ9は、筐体3a内に収容されている。 The third breaker 9 connects a power converter (not shown) of the fuel cell
第2のブレーカ13は、蓄電部10の双方向電力変換装置12を第2の端子T2に接続する。第3のブレーカ9は、例えば、ノードN3と第5の端子T5とを接続する分岐線上に設けられている。双方向電力変換装置12は、蓄電部10の蓄電池11に電力を充放電するための電力変換装置である。第2のブレーカ13は、例えば、ユーザによるスイッチの手動操作に応じて、接続を開閉する。第2のブレーカ13は、筐体3a内に収容されている。 The
第4のブレーカ22は、蓄電部10の系統電圧監視部16への配線を保護するためのブレーカであり、蓄電部10の系統電圧監視部16を第1の端子T1に接続する。第4のブレーカ22は、例えば、ノードN1と第6の端子T6とを接続する分岐線上に設けられている。ノードN1は、母線BL上における第1の端子T1と解列用電磁接触器5a,5bとの間のノードである。第4のブレーカ22は、例えば、ユーザによるスイッチの手動操作に応じて、接続を開閉する。第4のブレーカ22は、筐体3a内に収容されている。 The
なお、第4のブレーカ22は、系統電圧監視部16への配線保護のためであるため電流容量は少なくてよく、ヒューズで代用してもよい。 Since the
変流器14は、商用系統1側への逆潮流電流を検出する。すなわち、変流器14は、蓄電部から第1の端子側への逆潮流を検出する。例えば、変流器14は、母線BL上における解列用電磁接触器5a,5bとノードN3との間に設けられている。変流器14は、その検出値を第9の端子T9経由で制御装置15に供給する。 The
図6に示す電力供給システム900では、系統電圧監視部916は、自立運転切替え器903内にあるので、系統電圧の100Vまたは200Vの電圧を蓄電部10の制御装置15内のCPUが扱える数V程度の電圧に変換する必要がある。そのためには、通常は降圧する絶縁変圧器と、CPUへの入力電圧を調整するための増幅回路で構成されるプリント基板とが必要となる。系統電圧監視部916が、自立運転切替え器903内に配置してあると、蓄電部910から上記増幅回路への電源供給の配線や、増幅回路の出力を制御装置15のCPUまで配線する必要があるため、配線が複雑になるとともに長くなる傾向にある。 In the
そこで、本実施の形態では、図1に示すように、系統電圧監視部16を蓄電部10の制御装置15の近傍に配置している。また、解列指令部17も解列用電磁接触器5a,5bの投入、引き外し用の回路が必要なため、系統電圧監視部16と同様、蓄電部10の制御装置15の近傍に配置している。これにより、系統電圧監視部16及び解列指令部17と制御装置15との間の配線を簡略化できるとともに長さを短くできる。 Therefore, in the present embodiment, as shown in FIG. 1, system voltage monitoring unit 16 is arranged in the vicinity of control device 15 of
自立運転切換え器3の負荷側は、第2の端子T2を介して、既設の住宅用分電盤(例えば、一般的な住宅用分電盤)18と接続される。住宅用分電盤18は、住宅内負荷19−1〜19−kに電力を供給する。すなわち、自立運転切換え器3は、住宅用分電盤18を介して住宅内負荷19−1〜19−kに電力を供給する。例えば、住宅用分電盤18は、系統側端子T18、漏電遮断器21及び分岐用ブレーカ20−1〜20−kを有する。 The load side of the self-sustained
系統側端子T18は、商用系統1が接続されるための既設の端子であり、自立運転切換え器3の第2の端子T2が接続される。 The system side terminal T18 is an existing terminal to which the
漏電遮断器21は、漏電保護用に分岐用ブレーカ20−1〜20−kの商用系統1側に設置される。すなわち、漏電遮断器21は、端子T18と分岐用ブレーカ20−1〜20−kとの間に接続されている。漏電遮断器21は、例えば、漏電が発生していない通常時に閉状態であり、漏電発生時に自律的に開状態になる。また、漏電遮断器21は、例えば、ユーザによるスイッチの手動操作に応じて、閉状態に復帰する。 The
分岐用ブレーカ20−1〜20−kは、住宅内の各部屋に設置されるコンセントや天井に配置される照明用接続部などに電力を分配して供給する。分岐用ブレーカ20−1〜20−kは、例えば、ユーザによるスイッチの手動操作に応じて、端子T18と住宅内負荷19−1〜19−kとの電気的な接続を開閉する。 The branch breakers 20-1 to 20-k distribute and supply power to outlets installed in each room in the house, lighting connection units arranged on the ceiling, and the like. The branch breakers 20-1 to 20-k open and close the electrical connection between the terminal T18 and the in-house loads 19-1 to 19-k, for example, according to the manual operation of the switch by the user.
次に、通常時(商用系統1が停電していないとき)における電力供給システム100の動作を説明する。 Next, the operation of the
自立運転切替え器3、住宅用分電盤18内の全てのブレーカは通常は「閉」状態にあり、商用系統1が正常の時は、商用系統1から住宅内負荷19に電力が供給できるように、蓄電部10の制御装置15は、解列指令部17が自立運転切替え器3の解列用電磁接触器5a、5bに対して閉じる指令を出力するように、解列指令部17を制御する。太陽光発電部6で発電した電力は、自立運転切替え器3内の第1のブレーカ7を経由し、住宅用分電盤18を介して住宅内負荷19に供給される。 All the breakers in the self-sustained
住宅内負荷19での消費電力より太陽光発電部6での発電電力が上回った場合は、余剰電力が商用系統1に逆潮流する。燃料電池発電部8で発電した電力は、自立運転切替え器3内の第3のブレーカ9を経由し、住宅用分電盤18を介して住宅内負荷19に供給される。住宅内負荷19の消費電力が少なくなり、燃料電地発電部8の余剰発電電力が商用系統1側へ逆潮流する場合は、自立運転切替え器3内の変流器14が逆潮流電力を検出し、逆潮流の検出結果を受けた制御装置15が燃料電地発電部8の電力変換装置を停止させる。 When the power generated by the solar
蓄電部10は、商用系統1や太陽光発電部6、燃料電池発電部8の電力を蓄電地11に充電し、また、蓄電地11から住宅内負荷19に電力を供給するため、双方向電力変換装置12により電力の充放電を行う。燃料電池発電部8と同様に商用系統1への逆潮流は好ましくないため、自立運転切替え器3内の変流器14で逆潮流電力を検出し、逆潮流の検出結果を受けた制御装置15が逆潮流を抑制するように双方向電力変換装置12の放電電力を制御する(例えば、放電電力を低下させる)。 The
次に、停電時(商用系統1が停電したとき)における電力供給システム100の動作を説明する。 Next, the operation of the
商用系統1が停電すると、太陽光発電部6の電力変換装置、燃料電池発電部8の電力変換装置、蓄電部10の双方向電力変換装置12が、それぞれ系統電圧がないこと(停電状態)を検出し、通常は不足電圧の系統連系保護機能が動作することで運転を停止する。蓄電部10の系統電圧監視部16が、停電により系統電圧が0Vになったことを検出し、制御装置15は、手動操作または自動操作により自立運転への切換えが行われると、商用系統1との電気的接続を遮断するため、解列指令部17が自立運転切替え器3内の解列用電磁接触器5a、5bに「開」にする指令を与えるように、解列指令部17を制御する。蓄電部10の制御装置15は、解列用電磁接触器5a、5bからの補助接点信号により確実に商用系統1と解列したことを確認してから、蓄電部10、太陽光発電部6、燃料電地発電部8により住宅内負荷19に電力を供給する自立運転を行う。なお、複数の発電設備が同時に運転しながら自立運転を行うためには、位相を同期させるなどの特殊な制御を必要とするが、詳細な制御の内容については割愛する。 When the
上記の自立運転切替え器3を準備することで、既設の住宅、新設の住宅を問わず、システムを構築する時の自立運転切替え器3、住宅用分電盤18の施工を容易化できる。 By preparing the self-sustained
例えば、既設の住宅の場合、図6に示す電力供給システム900を構築するためには、既に設置してある図2に示す住宅用分電盤18内の契約ブレーカを兼ねた漏電遮断器21と分岐用ブレーカ20−1〜20−kを接続している配線(電線33a〜33c)を取外し、この間に自立運転切替え器903の一部(センサ927及び電磁接触器905a,905b)を接続する電気的な配線工事が必要となるとともに、自立運転切替え器903の一部(センサ927及び電磁接触器905a,905b)を配置できるように筐体18aを大型化させる機械的な改造工事が必要になる。このように、既設の住宅用分電盤18を改造する大規模な工事が必要となり、既設の住宅用分電盤18の改造工事に多額の費用や時間を費やす可能性がある。 For example, in the case of an existing house, in order to construct the
それに対して、実施の形態では、図3に示すように、既設の住宅用分電盤18の系統引き込み側に自立運転切替え器3をユニット的に挿入して接続することでシステムが構築できるので、比較例のように住宅用分電盤18の内部の配線を操作する必要がない。また、新設の住宅の場合も、基本構成は図3に示すようになり、自立運転切替え器3を商用系統1と既設の住宅用分電盤18との間に追加的に設置することで簡単にシステムが構築できる。 On the other hand, in the embodiment, as shown in FIG. 3, the system can be constructed by inserting and connecting the independent
以上説明したように、実施の形態では、電力供給システム100において、商用系統1が接続される第1の端子T1と、既設の住宅用分電盤18が接続される第2の端子T2と、商用系統1から第1の端子T1を介して受電する主幹漏電遮断器4と、停電時に商用系統1から第2の端子T2側を解列する解列用電磁接触器5a,5bと、太陽光発電部6を第2の端子T2に接続する第1のブレーカ7と、蓄電部10の双方向電力変換装置12を第2の端子T2に接続する第2のブレーカ13と、蓄電部10から第1の端子T1側への逆潮流を検出する変流器14とを自立運転切替え器3として1つの筐体3aに収めている。これにより、自立運転切替え器3の体積を小さくできるため、取り付ける壁の面積や強度に対する自由度が増し、据付工事を楽に実施することができる。また、自立運転切替え器3を電力会社からの引き込み部に設置し、その負荷側に既設の住宅用分電盤(新設の場合は漏電遮断器と分岐用ブレーカのみから成る標準の住宅用分電盤)18を接続して使用できるため、比較例のように住宅用分電盤18の配線を変更するような面倒な電気的配線工事や筐体18aを大型化させるような面倒な機械的改造工事を実施する必要がなく、システムを簡単に構築することが可能となる。すなわち、商用系統1と既設の住宅用分電盤18との間に機械的且つ電気的に自立運転切替え器3をユニット的に追加接続できるので、既存の住宅に自立運転切替え器3を簡易に追加導入できる。 As described above, in the embodiment, in the
また、実施の形態では、電力供給システム100において、自立運転切替え器3が、既設の住宅用分電盤18を介して、住宅内負荷19−1〜19−kに電力を供給する。これにより、上記のような簡易な工事により、商用系統1と連系しながら、太陽光発電部6の自然エネルギーと蓄電部10の電気エネルギーとから住宅内負荷19−1〜19−kに電力を供給でき、商用系統1が停電した場合に、系統連系時に使用中の住宅内負荷19へ継続的に電力を供給可能である。 In the embodiment, in the
なお、実施の形態では、蓄電部10の電力供給源を蓄電池11としているが、これに限定するものではない。図4に示す電力供給システム200のように、電力供給源を将来普及が見込まれる電気自動車230の蓄電池229に置き換えても同様な効果を奏でることは言うまでもない。すなわち、蓄電部10の双方向電力変換装置212は、電気自動車230に搭載される蓄電池229に対して電力の充放電を実施する。例えば、蓄電池229が蓄電池11より容量が大きい場合、双方向電力変換装置212の許容電力は、双方向電力変換装置12の許容電力より大きくすればよい。この場合、蓄電可能な電気エネルギーを大きく確保できる。 In addition, in embodiment, although the electric power supply source of the
また、実施の形態での自立運転切替え器3内には、蓄電部10と燃料電池発電部8の逆潮流を検出するための変流器14が搭載されているが、図5に示す電力供給システム300のように、自立運転切替え器303は、第10の端子T323、第11の端子T324、第12の端子T325、第13の端子T326、変流器323、変流器324、変流器325、変流器326をさらに備えてもよい。 In addition, in the self-sustained
第10の端子T323は、表示器340が接続されるための端子であり、筐体303a上に配されている。第10の端子T323は、変流器323に接続されている。 The tenth terminal T323 is a terminal to which the
第11の端子T324は、表示器340が接続されるための端子であり、筐体303a上に配されている。第11の端子T324は、変流器324に接続されている。 The eleventh terminal T324 is a terminal to which the
第12の端子T325は、表示器340が接続されるための端子であり、筐体303a上に配されている。第12の端子T325は、変流器325に接続されている。 The twelfth terminal T325 is a terminal to which the
第13の端子T326は、表示器340が接続されるための端子であり、筐体303a上に配されている。第13の端子T326は、変流器326に接続されている。 The thirteenth terminal T326 is a terminal to which the
変流器323は、電力会社との買電電力、売電電力を検出する。例えば、変流器323は、母線BL上における第1の端子T1と解列用電磁接触器5a,5bとの間に設けられている。変流器232は、その検出値を第10の端子T323経由で表示器340に供給する。 The
変流器324は、太陽光発電部6の発電電力を検出する。例えば、変流器324は、第3の端子T3とノードN2との間の分岐線上に設けられている。変流器234は、その検出値を第11の端子T324経由で表示器340に供給する。 The
変流器325は、燃料電池発電部8の発電電力を検出する。例えば、変流器325は、第4の端子T4とノードN3との間の分岐線上に設けられている。変流器235は、その検出値を第12の端子T325経由で表示器340に供給する。 The
変流器326は、蓄電部10の蓄電池への充放電電力を検出する。例えば、変流器326は、第5の端子T5とノードN3との間の分岐線上に設けられている。変流器236は、その検出値を第13の端子T326経由で表示器340に供給する。
これにより、システム内の電力の流れに関する情報を表示器340に供給でき、表示器340にシステム内の電力の流れを表示できる。 As a result, information on the flow of power in the system can be supplied to the
なお、各実施の形態において個別に特徴的な動作を説明したが、各実施の形態を自由に組み合わせ、また、各実施の形態を適宜、変形、省略することが可能である。 In addition, although the characteristic operation | movement was demonstrated separately in each embodiment, each embodiment can be combined freely and it can change and abbreviate | omit each embodiment suitably.
以上のように、本発明にかかる電力供給システムは、自然エネルギーと蓄電地を利用したシステムで、停電した場合の自立運転時に、系統連系時に使用していた同じ住宅内の負荷に電力を供給するシステムの配線工事に有用である。 As described above, the power supply system according to the present invention is a system using natural energy and a storage location, and supplies power to the load in the same house that was used during grid connection during a self-sustaining operation in the event of a power failure. It is useful for the wiring work of the system.
1,901 商用系統、2 電力量計、3,303,903 自立運転切替え器、4 漏電遮断器、5a,5b,905a,905b 解列用電磁接触器、6,906 太陽光発電部、7 第1のブレーカ、8 燃料電池発電部、9 第3のブレーカ、10,910 蓄電部、11,911 蓄電池、12 双方向電力変換装置、13 第2のブレーカ、14 変流器、15,915 制御装置、16,916 系統電圧監視部、17,917 解列指令部、18 住宅用分電盤、19,19−1〜19−k 住宅内負荷、20,20−1〜20−k 分岐用ブレーカ、21 漏電遮断器、22 第4のブレーカ、100,200,300,900 電力供給システム。 1,901 Commercial system, 2 Electricity meter, 3,303,903 Self-sustained operation switcher, 4 Earth leakage breaker, 5a, 5b, 905a, 905b Magnetic contactor for disconnection, 6,906 Solar power generation unit, 7th 1 breaker, 8 fuel cell power generation unit, 9 third breaker, 10,910 power storage unit, 11,911 storage battery, 12 bidirectional power converter, 13 second breaker, 14 current transformer, 15,915
| Application Number | Priority Date | Filing Date | Title |
|---|---|---|---|
| JP2013030923AJP6095407B2 (en) | 2013-02-20 | 2013-02-20 | Power supply system |
| Application Number | Priority Date | Filing Date | Title |
|---|---|---|---|
| JP2013030923AJP6095407B2 (en) | 2013-02-20 | 2013-02-20 | Power supply system |
| Publication Number | Publication Date |
|---|---|
| JP2014161173Atrue JP2014161173A (en) | 2014-09-04 |
| JP6095407B2 JP6095407B2 (en) | 2017-03-15 |
| Application Number | Title | Priority Date | Filing Date |
|---|---|---|---|
| JP2013030923AExpired - Fee RelatedJP6095407B2 (en) | 2013-02-20 | 2013-02-20 | Power supply system |
| Country | Link |
|---|---|
| JP (1) | JP6095407B2 (en) |
| Publication number | Priority date | Publication date | Assignee | Title |
|---|---|---|---|---|
| WO2016067603A1 (en)* | 2014-10-27 | 2016-05-06 | 京セラ株式会社 | Power supply device, power supply system, and method for controlling power supply device |
| JP2016129475A (en)* | 2015-01-06 | 2016-07-14 | 三菱電機株式会社 | Power supply system |
| JP2016158382A (en)* | 2015-02-24 | 2016-09-01 | パナソニックIpマネジメント株式会社 | Current collection box |
| JP2016208604A (en)* | 2015-04-17 | 2016-12-08 | 三菱電機株式会社 | Power supply device |
| JP2017175877A (en)* | 2016-03-25 | 2017-09-28 | パナソニックIpマネジメント株式会社 | Switch board, power distribution system, controller, and power conditioner |
| US9787248B2 (en) | 2015-04-02 | 2017-10-10 | Lsis Co., Ltd. | Power measurement system and load power monitoring system using the same and operating method thereof |
| JP2017221082A (en)* | 2016-06-10 | 2017-12-14 | 住友電気工業株式会社 | Power storage system |
| JP2018009864A (en)* | 2016-07-13 | 2018-01-18 | 株式会社デンソーテン | Device and system for detecting electrical leakage |
| JP2020137133A (en)* | 2019-02-12 | 2020-08-31 | 河村電器産業株式会社 | Switching switch |
| US10992168B2 (en) | 2018-01-23 | 2021-04-27 | Delta Electronics (Shanghai) Co., Ltd | Apparatus of power distribution and method of power distribution |
| JP2022540366A (en)* | 2019-07-03 | 2022-09-15 | ニューワールド.エナジー・エルエルシー | Grid-tie electricity meter adapters and systems for automatic power resilience and on-demand grid balancing |
| JP2022143688A (en)* | 2021-03-18 | 2022-10-03 | ニチコン株式会社 | Power supply system, and auxiliary distribution panel constituting the system |
| JP2022148881A (en)* | 2021-03-24 | 2022-10-06 | 住友電気工業株式会社 | Power converter and power storage system |
| JP2023080092A (en)* | 2021-03-01 | 2023-06-08 | オムロン株式会社 | All-load power distribution board and power supply system comprising all-load power distribution board |
| JP2023128219A (en)* | 2022-03-03 | 2023-09-14 | 住友電気工業株式会社 | Power storage system and method for initializing power storage system |
| US12444940B2 (en) | 2024-06-04 | 2025-10-14 | Neworld.Energy Llc | Grid-tied variable frequency facility |
| Publication number | Priority date | Publication date | Assignee | Title |
|---|---|---|---|---|
| JP2007330083A (en)* | 2006-06-09 | 2007-12-20 | Chugoku Electric Power Co Inc:The | Electric power supply system |
| JP2008283740A (en)* | 2007-05-08 | 2008-11-20 | Matsushita Electric Works Ltd | Power control system |
| WO2012106252A1 (en)* | 2011-01-31 | 2012-08-09 | Milbank Manufacturing Co. | Energy interface system |
| Publication number | Priority date | Publication date | Assignee | Title |
|---|---|---|---|---|
| JP2007330083A (en)* | 2006-06-09 | 2007-12-20 | Chugoku Electric Power Co Inc:The | Electric power supply system |
| JP2008283740A (en)* | 2007-05-08 | 2008-11-20 | Matsushita Electric Works Ltd | Power control system |
| WO2012106252A1 (en)* | 2011-01-31 | 2012-08-09 | Milbank Manufacturing Co. | Energy interface system |
| Publication number | Priority date | Publication date | Assignee | Title |
|---|---|---|---|---|
| WO2016067603A1 (en)* | 2014-10-27 | 2016-05-06 | 京セラ株式会社 | Power supply device, power supply system, and method for controlling power supply device |
| JPWO2016067603A1 (en)* | 2014-10-27 | 2017-04-27 | 京セラ株式会社 | Power supply device, power supply system, and control method for power supply device |
| US10418820B2 (en) | 2014-10-27 | 2019-09-17 | Kyocera Corporation | Power supply apparatus, power supply system, and control method of power supply apparatus |
| JP2016129475A (en)* | 2015-01-06 | 2016-07-14 | 三菱電機株式会社 | Power supply system |
| JP2016158382A (en)* | 2015-02-24 | 2016-09-01 | パナソニックIpマネジメント株式会社 | Current collection box |
| US9787248B2 (en) | 2015-04-02 | 2017-10-10 | Lsis Co., Ltd. | Power measurement system and load power monitoring system using the same and operating method thereof |
| JP2016208604A (en)* | 2015-04-17 | 2016-12-08 | 三菱電機株式会社 | Power supply device |
| JP2017175877A (en)* | 2016-03-25 | 2017-09-28 | パナソニックIpマネジメント株式会社 | Switch board, power distribution system, controller, and power conditioner |
| JP2017221082A (en)* | 2016-06-10 | 2017-12-14 | 住友電気工業株式会社 | Power storage system |
| JP2018009864A (en)* | 2016-07-13 | 2018-01-18 | 株式会社デンソーテン | Device and system for detecting electrical leakage |
| US10145885B2 (en) | 2016-07-13 | 2018-12-04 | Fujitsu Ten Limited | Electrical leakage detection apparatus |
| US10992168B2 (en) | 2018-01-23 | 2021-04-27 | Delta Electronics (Shanghai) Co., Ltd | Apparatus of power distribution and method of power distribution |
| JP7229803B2 (en) | 2019-02-12 | 2023-02-28 | 河村電器産業株式会社 | changeover switch |
| JP2020137133A (en)* | 2019-02-12 | 2020-08-31 | 河村電器産業株式会社 | Switching switch |
| JP7371137B2 (en) | 2019-07-03 | 2023-10-30 | ニューワールド.エナジー・エルエルシー | Grid Tie Electricity Meter Adapter and System for Automatic Power Resilience and On-Demand Grid Balancing |
| JP2022540366A (en)* | 2019-07-03 | 2022-09-15 | ニューワールド.エナジー・エルエルシー | Grid-tie electricity meter adapters and systems for automatic power resilience and on-demand grid balancing |
| JP7740285B2 (en) | 2021-03-01 | 2025-09-17 | オムロン株式会社 | Full-load distribution board and power supply system including the full-load distribution board |
| JP7694597B2 (en) | 2021-03-01 | 2025-06-18 | オムロン株式会社 | Full-load distribution board and power supply system including the full-load distribution board |
| JP2023080092A (en)* | 2021-03-01 | 2023-06-08 | オムロン株式会社 | All-load power distribution board and power supply system comprising all-load power distribution board |
| JP2023080091A (en)* | 2021-03-01 | 2023-06-08 | オムロン株式会社 | Power distribution system including full load distribution board and full load distribution board |
| JP7513556B2 (en) | 2021-03-18 | 2024-07-09 | ニチコン株式会社 | Power supply system and auxiliary distribution board that constitutes said system |
| JP2022143688A (en)* | 2021-03-18 | 2022-10-03 | ニチコン株式会社 | Power supply system, and auxiliary distribution panel constituting the system |
| JP7608919B2 (en) | 2021-03-24 | 2025-01-07 | 住友電気工業株式会社 | Power conversion device and power storage system |
| JP2025031744A (en)* | 2021-03-24 | 2025-03-07 | 住友電気工業株式会社 | Power conversion device and power storage system |
| JP2022148881A (en)* | 2021-03-24 | 2022-10-06 | 住友電気工業株式会社 | Power converter and power storage system |
| JP2023128219A (en)* | 2022-03-03 | 2023-09-14 | 住友電気工業株式会社 | Power storage system and method for initializing power storage system |
| US12444940B2 (en) | 2024-06-04 | 2025-10-14 | Neworld.Energy Llc | Grid-tied variable frequency facility |
| Publication number | Publication date |
|---|---|
| JP6095407B2 (en) | 2017-03-15 |
| Publication | Publication Date | Title |
|---|---|---|
| JP6095407B2 (en) | Power supply system | |
| US12074412B2 (en) | Electrical service adapter for supply side interconnect | |
| JP5497115B2 (en) | Power switching device and switchboard | |
| US11316471B2 (en) | Manual transfer switch for onsite energy generation and storage systems | |
| US10418815B2 (en) | Plug-in distributed energy resource | |
| EP3370334B1 (en) | Power control device, control method for power control device, power control system and control method for power control system | |
| CN105379049B (en) | Electric power controller, electrical control method and electric control system | |
| JP2011083089A (en) | Dc power distribution system | |
| JP5755191B2 (en) | Inverter system | |
| JP5993629B2 (en) | Power supply system and power supply method | |
| JP2015006044A (en) | Power supply device and power supply system | |
| JP5799225B2 (en) | Power supply system | |
| JP2015220791A (en) | Power supply control device | |
| JP2016214003A (en) | Power supply system | |
| EP2717411A1 (en) | Power supply system | |
| JP2020127357A (en) | Charge/discharge device and power supply switching system | |
| JP2014147278A (en) | Power supply system and power storage type power supply device | |
| WO2024010888A1 (en) | Meter for use with a distributed energy resource device | |
| JP5734481B2 (en) | Monitoring device, power switching method and program | |
| JP6272123B2 (en) | Power supply control device | |
| JP2017153304A (en) | Inverter | |
| JP2014103813A (en) | Power system | |
| JP5906141B2 (en) | Power supply system and power supply method | |
| WO2012133144A1 (en) | Switch circuit device | |
| JP2017127137A (en) | Switch box and power supply system |
| Date | Code | Title | Description |
|---|---|---|---|
| A621 | Written request for application examination | Free format text:JAPANESE INTERMEDIATE CODE: A621 Effective date:20151116 | |
| A977 | Report on retrieval | Free format text:JAPANESE INTERMEDIATE CODE: A971007 Effective date:20160714 | |
| A131 | Notification of reasons for refusal | Free format text:JAPANESE INTERMEDIATE CODE: A131 Effective date:20160726 | |
| A521 | Request for written amendment filed | Free format text:JAPANESE INTERMEDIATE CODE: A523 Effective date:20160923 | |
| TRDD | Decision of grant or rejection written | ||
| A01 | Written decision to grant a patent or to grant a registration (utility model) | Free format text:JAPANESE INTERMEDIATE CODE: A01 Effective date:20170117 | |
| A61 | First payment of annual fees (during grant procedure) | Free format text:JAPANESE INTERMEDIATE CODE: A61 Effective date:20170214 | |
| R150 | Certificate of patent or registration of utility model | Ref document number:6095407 Country of ref document:JP Free format text:JAPANESE INTERMEDIATE CODE: R150 | |
| R250 | Receipt of annual fees | Free format text:JAPANESE INTERMEDIATE CODE: R250 | |
| R250 | Receipt of annual fees | Free format text:JAPANESE INTERMEDIATE CODE: R250 | |
| LAPS | Cancellation because of no payment of annual fees |