



本発明は容量制御可能な圧縮機を備えている冷凍装置に関し、特に蒸発温度の低い標準仕様領域と、蒸発温度の高い高温仕様領域で運転範囲を備えているものに関する。 The present invention relates to a refrigeration apparatus including a compressor whose capacity can be controlled, and more particularly to a refrigeration apparatus having an operating range in a standard specification region having a low evaporation temperature and a high temperature specification region having a high evaporation temperature.
従来の容量制御可能な圧縮機を備えている冷凍装置としては、特開2011−141104号公報(特許文献1)に記載されたものなどがある。この特許文献1のものには、冷媒の蒸発温度が、冷凍機油と冷媒が分離する臨界温度を超えた温度になるように圧縮機容量を制御することが記載されている。
また、冷凍装置において、圧縮機の容量制御は、インバータ電源により駆動周波数を調整して行うものが知られている。As a conventional refrigeration apparatus provided with a capacity-controllable compressor, there is one described in JP 2011-141104 A (Patent Document 1). The thing of this patent document 1 describes controlling a compressor capacity | capacitance so that the evaporation temperature of a refrigerant | coolant may become the temperature exceeding the critical temperature which refrigeration oil and a refrigerant | coolant isolate | separate.
Further, in the refrigeration apparatus, it is known that the capacity control of the compressor is performed by adjusting the drive frequency with an inverter power supply.
インバータ電源により圧縮機の運転周波数制御を行う冷凍装置は、目標蒸発温度(ET)の範囲は、一般に、−20℃〜−5℃程度の運転範囲(標準仕様領域での運転範囲)となっている。このような冷凍装置においては、蒸発温度が−5℃である場合を基準に凝縮器の容量が設計されている。 In the refrigeration system that controls the operating frequency of the compressor by the inverter power supply, the target evaporation temperature (ET) is generally in the operating range of about −20 ° C. to −5 ° C. (the operating range in the standard specification range). Yes. In such a refrigeration apparatus, the capacity of the condenser is designed based on the case where the evaporation temperature is −5 ° C.
ところで、最近、野菜、果物、薬品などの保管のために、蒸発温度が−5℃を超える高温の温度領域(高温仕様領域)でも使用可能な冷凍装置の要求がある。しかし、蒸発温度が−5℃を超える高温の温度領域では、凝縮器の凝縮容量を超えて、凝縮能力不足になり易く、このため圧縮機吐出側の吐出圧力が上昇し、高圧圧力の異常上昇や運転電流の異常増加により、保護制御が作動して冷凍装置の圧縮機が停止する可能性があり、この場合、冷凍装置の運転が不可能になってしまうという課題があった。 Recently, there is a demand for a refrigeration apparatus that can be used even in a high temperature region (high temperature specification region) where the evaporation temperature exceeds −5 ° C. for storage of vegetables, fruits, medicines, and the like. However, in the high temperature range where the evaporation temperature exceeds -5 ° C, the condensation capacity of the condenser is exceeded, and the condensation capacity tends to be insufficient. For this reason, the discharge pressure on the compressor discharge side rises and the high pressure rises abnormally. Or, due to an abnormal increase in operating current, the protection control may be activated and the compressor of the refrigeration apparatus may be stopped. In this case, there is a problem that the operation of the refrigeration apparatus becomes impossible.
本発明の目的は、蒸発温度が標準仕様領域での運転範囲を超える高温の蒸発温度となる高温仕様領域でも、保護制御が作動するのを抑制しながらより高い凝縮能力での運転が可能な冷凍装置を得ることにある。 The object of the present invention is a refrigeration capable of operating with higher condensing capacity while suppressing the activation of protection control even in a high temperature specification region where the evaporation temperature is higher than the operation range in the standard specification region. To get the device.
上記目的を達成するため、本発明は、容量制御可能な圧縮機及び凝縮器を備えている冷凍装置において、前記圧縮機の吐出圧力を検出する吐出圧力センサ、前記圧縮機の吐出側温度を検出する吐出温度センサ及び外気温度を検出する外気温度センサのうちの少なくとも一つと、前記圧縮機の吸入圧力を検出する吸入圧力センサを備え、蒸発温度が低い標準仕様領域での運転範囲と、前記標準仕様領域よりも蒸発温度が高い高温仕様領域での運転範囲をもち、前記高温仕様領域での運転範囲では、目標蒸発温度に応じて前記圧縮機容量の上限値を設定すると共に、前記上限値は、冷凍装置の運転状態の余裕度に応じて変更され、前記上限値が変更された場合にはその変更後の上限値に従ってその上限値容量を超えないように前記圧縮機が制御されることを特徴とする。 In order to achieve the above object, the present invention provides a refrigeration apparatus including a compressor and a condenser capable of controlling capacity, a discharge pressure sensor for detecting a discharge pressure of the compressor, and a discharge side temperature of the compressor. At least one of a discharge temperature sensor and an outside air temperature sensor that detects an outside air temperature, an intake pressure sensor that detects an intake pressure of the compressor, an operating range in a standard specification region where the evaporation temperature is low, and the standard The operation range in the high temperature specification region having a higher evaporation temperature than the specification region, and in the operation range in the high temperature specification region, the upper limit value of the compressor capacity is set according to the target evaporation temperature, and the upper limit value is When the upper limit is changed, the compressor is controlled so as not to exceed the upper limit capacity according to the changed upper limit when the upper limit is changed. And wherein the Rukoto.
また、本発明の他の特徴は、容量制御可能な圧縮機及び凝縮器を備えている冷凍装置において、前記圧縮機の吐出圧力を検出する吐出圧力センサ及び前記圧縮機の吐出側温度を検出する吐出温度センサのうちの少なくとも一つと、冷凍装置の運転電流を検出する運転電流検出センサと、前記圧縮機の吸入圧力を検出する吸入圧力センサを備え、蒸発温度が低い標準仕様領域での運転範囲と、前記標準仕様領域よりも蒸発温度が高い高温仕様領域での運転範囲をもち、前記高温仕様領域での運転時には、前記吐出圧力センサで検出された吐出圧力または前記吐出温度センサで検出された吐出側温度、及び前記運転電流検出センサで検出された運転電流が、保護制御の条件となる最大吐出圧力又は最大吐出温度、及び最大運転電流よりも所定値以上低い吐出圧力設定値又は吐出温度設定値、及び運転電流設定値以下の範囲となるように前記圧縮機が制御されることにある。 According to another aspect of the present invention, in a refrigeration apparatus including a compressor and a condenser capable of controlling capacity, a discharge pressure sensor for detecting a discharge pressure of the compressor and a discharge side temperature of the compressor are detected. An operating range in a standard specification region having a low evaporation temperature, comprising at least one of discharge temperature sensors, an operating current detection sensor for detecting an operating current of the refrigeration apparatus, and an intake pressure sensor for detecting an intake pressure of the compressor And an operation range in a high temperature specification region where the evaporation temperature is higher than the standard specification region, and during operation in the high temperature specification region, the discharge pressure detected by the discharge pressure sensor or the discharge temperature sensor The discharge side temperature and the operating current detected by the operating current detection sensor are less than a predetermined value than the maximum discharge pressure or maximum discharge temperature and the maximum operating current that are the conditions for protection control. Low discharge pressure set point or the discharge temperature set value, and the operating current setpoint the compressor so that the range is to be controlled.
本発明によれば、蒸発温度が標準仕様領域での運転範囲を超える高温の蒸発温度となる高温仕様領域でも、保護制御が作動するのを抑制しながらより高い凝縮能力での運転が可能な冷凍装置を得ることができる。 According to the present invention, even in a high temperature specification region where the evaporation temperature is a high temperature exceeding the operation range in the standard specification region, the refrigeration capable of operating with higher condensing capacity while suppressing the activation of protection control. A device can be obtained.
以下、本発明の冷凍装置の実施例を、図面を用いて説明する。 Hereinafter, embodiments of the refrigeration apparatus of the present invention will be described with reference to the drawings.
本発明の冷凍装置の実施例1を図1〜図3により説明する。
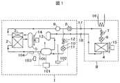
図1は本発明の冷凍装置の実施例1を示す冷凍サイクル系統図である。この図1において、Iは空冷一体型の冷凍装置、IIは前記冷凍装置Iに接続されて冷凍サイクルを構成する低圧側機器である。前記冷凍装置Iと前記低圧側機器IIとは冷媒配管により配管接続部17,18により接続されている。A first embodiment of the refrigeration apparatus of the present invention will be described with reference to FIGS.
FIG. 1 is a refrigeration cycle system diagram showing Embodiment 1 of the refrigeration apparatus of the present invention. In FIG. 1, I is an air-cooled integrated refrigeration apparatus, and II is a low-pressure side device that is connected to the refrigeration apparatus I and constitutes a refrigeration cycle. The refrigeration apparatus I and the low-pressure side device II are connected to each other by pipe connection portions 17 and 18 through refrigerant pipes.
冷凍装置Iにおいて、1は容量制御可能な圧縮機であり、本実施例ではインバータ電源により駆動周波数が可変されることで、容量が制御されるインバータ圧縮機である。なお、一定速の圧縮機を複数台接続し、駆動台数を制御することで、容量制御可能な圧縮機としても良い。また、図1において、2は凝縮器、3は過冷却器で、前記凝縮器2と過冷却器とは一体構造となっている。5は前記凝縮器2と前記過冷却器3とを接続している冷媒配管の途中に設けられた受液器、14は前記凝縮器2や過冷却器3に外気を送風するための送風ファンである。 In the refrigeration apparatus I, reference numeral 1 denotes a compressor whose capacity can be controlled, and in this embodiment, the inverter compressor whose capacity is controlled by changing the drive frequency by an inverter power supply. In addition, it is good also as a compressor which can carry out capacity | capacitance control by connecting several constant speed compressors and controlling the number of drives. In FIG. 1, 2 is a condenser, 3 is a supercooler, and the
前記圧縮機1から吐出された高温、高圧の冷媒ガスは、前記凝縮器2に入り、前記送風ファン14から送風される外気により冷却されることで凝縮する。凝縮された液冷媒は受液器5に蓄えられ、ここから液冷媒のみが過冷却器3に導かれて過冷却され、その後冷媒配管(液管)を通って、前記低圧機器II側に送られる。前記過冷却器3下流の冷媒配管には液冷媒中に含まれる水分を除去するドライヤ9及び液冷媒の状態を確認するためのサイトグラス8が設けられている。 The high-temperature and high-pressure refrigerant gas discharged from the compressor 1 enters the
前記低圧側機器II側に送られた過冷却された液冷媒は、電磁弁7を通過後、膨張弁6により減圧されて、低温、低圧となって蒸発器4に入り、送風ファン15から送られる空気と熱交換して蒸発する。蒸発したガス冷媒はその後冷媒配管(ガス管)を通って前記冷凍装置I側に戻り、アキュームレータ13を通って前記圧縮機1に吸入され、再び圧縮されて吐出されるという冷凍サイクルを繰り返す。なお、16は前記低圧側機器IIに設けられた外部ヒータである。 The supercooled liquid refrigerant sent to the low-pressure side device II side passes through the electromagnetic valve 7, is depressurized by the expansion valve 6, becomes low temperature and low pressure, enters the evaporator 4, and is sent from the blower fan 15. It evaporates by exchanging heat with the generated air. The evaporated gas refrigerant then returns to the refrigeration apparatus I side through the refrigerant pipe (gas pipe), is sucked into the compressor 1 through the accumulator 13, and is compressed and discharged again.
また、本実施例では、前記過冷却器3下流のドライヤ9とサイトグラス8との間の冷媒配管と前記圧縮機1とは液インジェクション配管10で接続されており、この液インジェクション配管10には、液インジェクション量を調整する膨張弁11と電磁弁12が設けられている。本実施例の前記圧縮機1はスクロール圧縮機で構成されており、固定スクロールと旋回スクロールとが噛み合って、前記旋回スクロールが旋回運動することで形成される圧縮途中の圧縮室(吸入圧力と吐出圧力との間の中間圧力となっている部分の圧縮室)に、前記液インジェクション配管10が接続されている。 In this embodiment, the refrigerant pipe between the dryer 9 downstream of the
前記圧縮室に液冷媒を液インジェクションすることにより、圧縮機1から吐出される圧縮冷媒ガスの温度を一定温度以下に保つことができる。従って、圧縮機の吐出側の温度(或いは圧縮機の温度)を検出する吐出温度センサ105を設け、この吐出温度センサ105からの検出値に応じて、前記電磁弁12を開閉したり、前記膨張弁11の開度を制御するように構成されている。 By liquid-injecting liquid refrigerant into the compression chamber, the temperature of the compressed refrigerant gas discharged from the compressor 1 can be kept below a certain temperature. Accordingly, a
101は前記圧縮機1、前記膨張弁11及び前記電磁弁12などを制御する制御装置、102は前記圧縮機1に吸入される冷媒の吸入圧力を検出する吸入圧力センサ、103は外気温度を検出する外気温度センサ、104は前記圧縮機1から吐出される高圧ガス冷媒の圧力を検出する吐出圧力センサである。前記制御装置101には、前記吸入圧力センサ102、外気温度センサ103、吐出圧力センサ104及び吐出温度センサ105などで検出された検出値が入力され、これらの検出値に基づいて前記制御装置101は前記圧縮機の回転数(複数台の圧縮機で構成されて容量制御される圧縮機の場合には圧縮機の駆動台数)を制御し、圧縮機から吐出される冷媒の循環量を制御する。 101 is a control device for controlling the compressor 1, the expansion valve 11 and the
前記制御装置101には、目標蒸発温度(目標吸入圧力)に応じて前記圧縮機1の圧縮機容量(圧縮機の運転周波数或いは運転台数)の上限値が設定されている。
例えば、目標蒸発温度が−20℃〜−5℃の標準仕様領域での運転範囲での運転周波数の上限値は80Hzに設定されている。また、目標蒸発温度が−5℃以上の高温仕様領域での運転範囲での運転周波数の上限値は、目標蒸発温度が高くなるに連れて、蒸発温度帯毎に運転周波数の上限値が小さくなるように設定している。これにより、前記凝縮器2での凝縮能力を超えた運転が為されないようにし、高圧圧力の異常上昇や運転電流の異常増加を防止している。この結果、保護制御が作動して圧縮機が停止し、冷凍装置が運転不可能になってしまうのを防止できる。In the
For example, the upper limit value of the operation frequency in the operation range in the standard specification region where the target evaporation temperature is −20 ° C. to −5 ° C. is set to 80 Hz. In addition, the upper limit value of the operating frequency in the operating range in the high temperature specification region where the target evaporation temperature is −5 ° C. or higher decreases as the target evaporation temperature increases. It is set as follows. As a result, operation exceeding the condensing capacity of the
即ち、本実施例では、標準仕様領域での運転範囲に加えて、例えば−5℃以上の蒸発温度が高い高温仕様領域での運転範囲も持っており、前記高温仕様領域での運転範囲では、目標蒸発温度帯別に、圧縮機容量(運転周波数など)の上限値を設定し、この設定された蒸発温度帯別の圧縮機容量の上限値を超えないように、圧縮機1の回転数制御などを行うようにしている。従って、前記高温仕様領域での運転時には、圧縮機1から吐出される冷媒循環量が制限されるから、同一容量の凝縮器で、蒸発温度が高くなる高温仕様領域での運転も可能になるという効果が得られる。 That is, in this embodiment, in addition to the operation range in the standard specification region, for example, there is also an operation range in a high temperature specification region where the evaporation temperature is −5 ° C. or higher, and in the operation range in the high temperature specification region, The upper limit value of the compressor capacity (operating frequency, etc.) is set for each target evaporation temperature zone, and the rotation speed of the compressor 1 is controlled so as not to exceed the upper limit value of the compressor capacity for each set evaporation temperature zone. Like to do. Therefore, when the operation is performed in the high temperature specification region, the circulation amount of the refrigerant discharged from the compressor 1 is limited. Therefore, the operation in the high temperature specification region where the evaporation temperature is high can be performed with the same capacity condenser. An effect is obtained.
次に、図2に示す線図により、前記制御装置101に設定されている目標蒸発温度(目標吸入圧力)と圧縮機1の運転周波数(圧縮機容量)の上限値との関係を説明する。
図2において、横軸は目標蒸発温度を示し、( )内の数値は各目標蒸発温度に対応する目標吸入圧力である。また、縦軸は上記目標蒸発温度(目標吸入圧力)に対応する圧縮機1の運転周波数の上限値を示している。Next, the relationship between the target evaporation temperature (target suction pressure) set in the
In FIG. 2, the horizontal axis indicates the target evaporation temperature, and the numerical value in () is the target suction pressure corresponding to each target evaporation temperature. The vertical axis represents the upper limit value of the operating frequency of the compressor 1 corresponding to the target evaporation temperature (target suction pressure).
この実施例では図2に示すように、目標蒸発温度が−20℃〜−5℃の範囲が標準(冷蔵)仕様領域となっており、また目標蒸発温度が−5℃以上(図2の例では−5〜10℃までの設定となっている)が高温仕様領域となっている。即ち、目標蒸発温度が−20℃〜−5℃の標準仕様領域では圧縮機運転周波数の上限値は一律80Hzとなっており、圧縮機は80Hz以下の周波数で、設定された目標蒸発温度になるようにその周波数が制御される。 In this embodiment, as shown in FIG. 2, the target evaporation temperature is in the standard (refrigerated) specification region in the range of −20 ° C. to −5 ° C., and the target evaporation temperature is −5 ° C. or more (example in FIG. 2). Is set to −5 to 10 ° C.) is a high temperature specification region. That is, in the standard specification region where the target evaporation temperature is −20 ° C. to −5 ° C., the upper limit value of the compressor operating frequency is uniformly 80 Hz, and the compressor reaches the set target evaporation temperature at a frequency of 80 Hz or less. So that its frequency is controlled.
また、目標蒸発温度(ET)が−5℃以上の高温仕様領域では、以下のように圧縮機の運転周波数の上限値が、目標蒸発温度帯別に設定されている。
「−5℃<ET≦0℃」では運転周波数の上限値が70Hz
「 0℃<ET≦5℃」では運転周波数の上限値が60Hz
「 5℃<ET≦10℃」では運転周波数の上限値が50Hz
即ち、本実施例では、目標蒸発温度が−5℃を超える高温仕様領域で冷凍装置を運転する場合には、前記凝縮器2の凝縮能力を超えないように、設定された目標蒸発温度に応じて、インバータ圧縮機の運転周波数に上限値を設け、この上限値を超えないように圧縮機1は運転制御される。そして、前記目標蒸発温度が高く設定されるほど、段階的に前記インバータ圧縮機1の運転周波数の上限値が低くなるように設定され、圧縮機からの冷媒吐出量が目標蒸発温度に応じて適切化されることで、高温仕様領域での運転を可能にしている。
なお、前記目標蒸発温度(ET)を設定する代わりに、前記目標吸入圧力(PsU)を設定するようにしても良い。Further, in the high temperature specification region where the target evaporation temperature (ET) is −5 ° C. or higher, the upper limit value of the operating frequency of the compressor is set for each target evaporation temperature zone as follows.
In “-5 ° C <ET ≦ 0 ° C”, the upper limit of the operating frequency is 70 Hz.
In “0 ℃ <ET ≦ 5 ℃”, the upper limit of operation frequency is 60Hz.
In “5 ℃ <ET ≦ 10 ℃”, the upper limit of the operating frequency is 50Hz.
That is, in this embodiment, when the refrigeration apparatus is operated in a high temperature specification region where the target evaporation temperature exceeds −5 ° C., the target evaporation temperature is set so as not to exceed the condensing capacity of the
Instead of setting the target evaporation temperature (ET), the target suction pressure (PsU) may be set.
また、本実施例では、前記高温仕様領域での運転においてもできる限り高い能力で冷凍装置を運転できるようにするため、図3に示すようにしている。即ち、前記運転周波数の上限値は、冷凍装置の運転状態の余裕度に応じて変更され、前記上限値が変更された場合にはその変更後の上限値に従ってその上限値容量を超えないように前記圧縮機が制御されるようにしているものである。以下、図3により詳細に説明する。 Further, in this embodiment, as shown in FIG. 3, the refrigeration apparatus can be operated with the highest possible capacity even in the operation in the high temperature specification region. That is, the upper limit value of the operating frequency is changed according to the margin of the operating state of the refrigeration apparatus, and when the upper limit value is changed, the upper limit value capacity is not exceeded according to the changed upper limit value. The compressor is controlled. This will be described in detail below with reference to FIG.
図3は外気温を考慮した場合の目標蒸発温度(目標吸入圧力)と運転周波数の上限値との関係を示す線図である。本実施例の冷凍装置では外気温度センサ103を備えており、冷凍装置の運転状態の余裕度に応じて変更される前記圧縮機容量の上限値は、前記外気温度センサ103で検知された外気温度に応じて変更されるように構成している。 FIG. 3 is a diagram showing the relationship between the target evaporation temperature (target suction pressure) and the upper limit value of the operating frequency when the outside air temperature is taken into consideration. The refrigerating apparatus of the present embodiment includes the outside
即ち、外気温度が予め定めた温度よりも低くなって凝縮器能力に余裕(以下、余裕度或いは裕度ともいう)が生じた場合、前記圧縮機容量の上限値を上方に修正するようにしたものである。ここでは、外気温度が低いほど凝縮能力が大きくなるので、外気温度に応じて段階的に前記圧縮機容量の上限値を上方に修正するようにしている。 That is, when the outside air temperature is lower than a predetermined temperature and there is a margin in the condenser capacity (hereinafter also referred to as margin or margin), the upper limit value of the compressor capacity is corrected upward. Is. Here, the lower the outside air temperature, the greater the condensation capacity. Therefore, the upper limit value of the compressor capacity is corrected upward in a stepwise manner in accordance with the outside air temperature.
図1に示す外気温度センサ103で検知した外気温度の情報は制御装置101に送信される。前記制御装置101では基準となる設計外気温度が決められており、この制御装置101では、検知された外気温度が予め定めた設定温度以下となった場合、或いは前記検知外気温度と前記設計外気温度とが比較され、検知された外気温度が前記設計外気温度よりも所定温度以上低い場合には、前記凝縮器2の凝縮能力に余裕(余裕度、裕度)があると判断する。 Information on the outside air temperature detected by the outside
例えば、冷凍装置の高温仕様領域での運転時に、前記外気温度センサ103で検知された外気温度が、予め設定された設定温度よりも低くなって凝縮能力に余裕があると判断された場合、その余裕度を考慮した凝縮能力に対して凝縮能力を超えないように、図2に示した高温仕様領域での運転周波数の上限値を、図3の点線で示すように、予め決めた周波数分だけ上方(上限周波数が高くなる方向)にシフトして、運転周波数の上限値を変更する。 For example, when it is determined that the outside air temperature detected by the outside
即ち、目標蒸発温度が−5℃より高く0℃以下の場合、外気温度センサ103で検知された外気温度が基準となる設計外気温度よりも例えば5℃以上低い温度、例えば20℃以下になった場合、運転周波数の上限値を図3に示すように、70Hzから75Hzに変更する。従って、圧縮機1は75Hz以下の運転周波数で、設定された目標蒸発温度になるようにその周波数制御が為される。 That is, when the target evaporation temperature is higher than −5 ° C. and lower than or equal to 0 ° C., the outside air temperature detected by the outside
同様に、検知外気温度が20℃で、目標蒸発温度が0℃より高く5℃以下の場合の運転周波数の上限値は60Hzから65Hzに、目標蒸発温度が5℃より高く10℃以下の場合の運転周波数の上限値は60Hzから65Hzに変更して、前記制御装置101は前記圧縮機1を制御する。 Similarly, when the detected outside air temperature is 20 ° C. and the target evaporation temperature is higher than 0 ° C. and lower than 5 ° C., the upper limit value of the operating frequency is 60 Hz to 65 Hz, and the target evaporation temperature is higher than 5 ° C. and lower than 10 ° C. The upper limit value of the operating frequency is changed from 60 Hz to 65 Hz, and the
このように、本実施例では、高温仕様領域での運転時に、検出された外気温度が予め設定された設定温度よりも低くなって凝縮能力に余裕があると判断された場合、その余裕度を考慮した凝縮能力に対して凝縮能力を超えないように、高温仕様領域での運転周波数の上限値を予め決めた周波数分だけ高い値に変更して運転制御を行う。従って、高温仕様領域での運転時においても、凝縮器の凝縮能力を超えない範囲で、できるだけ高い運転周波数で圧縮機の運転を行うことができるから、冷凍能力の増大が可能となり、高温仕様領域でも高い冷凍能力で冷凍装置を運転することができる効果が得られる。 As described above, in this embodiment, when it is determined that the detected outside air temperature is lower than the preset set temperature and there is a margin in the condensation capacity during the operation in the high temperature specification region, the margin is set. Operation control is performed by changing the upper limit value of the operation frequency in the high temperature specification region to a value higher by a predetermined frequency so as not to exceed the condensing capacity with respect to the considered condensing capacity. Therefore, even when operating in the high-temperature specification area, the compressor can be operated at the highest operating frequency as long as the condensation capacity of the condenser is not exceeded. However, the effect of operating the refrigeration apparatus with high refrigeration capacity can be obtained.
即ち、本実施例によれば、前記圧縮機の吐出圧力を検出する吐出圧力センサ、前記圧縮機の吐出側温度を検出する吐出温度センサ及び外気温度を検出する外気温度センサのうちの少なくとも一つと、前記圧縮機の吸入圧力を検出する吸入圧力センサを備え、蒸発温度が低い標準仕様領域での運転範囲と、前記標準仕様領域よりも蒸発温度が高い高温仕様領域での運転範囲を備え、前記高温仕様領域での運転範囲では、目標蒸発温度に応じて前記圧縮機容量の上限値を設定すると共に、前記上限値は、冷凍装置の運転状態の余裕度に応じて変更され、前記上限値が変更された場合にはその変更後の上限値に従ってその上限値容量を超えないように前記圧縮機が制御されるように構成しているので、蒸発温度が標準仕様領域での運転範囲を超える高温の蒸発温度となる高温仕様領域でも、保護制御が作動するのを抑制しながら、より高い凝縮能力での運転が可能な冷凍装置を得ることができる。 That is, according to the present embodiment, at least one of a discharge pressure sensor that detects a discharge pressure of the compressor, a discharge temperature sensor that detects a discharge side temperature of the compressor, and an outside air temperature sensor that detects an outside air temperature; A suction pressure sensor for detecting the suction pressure of the compressor, comprising an operating range in a standard specification region where the evaporation temperature is low, and an operating range in a high temperature specification region where the evaporation temperature is higher than the standard specification region, In the operating range in the high temperature specification region, the upper limit value of the compressor capacity is set according to the target evaporation temperature, and the upper limit value is changed according to the margin of the operating state of the refrigeration apparatus, and the upper limit value is When changed, the compressor is controlled so as not to exceed the upper limit capacity in accordance with the changed upper limit value, so that the evaporation temperature exceeds the operating range in the standard specification region. Even at a high temperature specification area to be evaporation temperature of the warm, while the protection control is inhibited from operating, it is possible to obtain a refrigerating apparatus capable of operating at higher condensation capacity.
図4は、冷凍装置の高温仕様領域での運転範囲において、目標蒸発温度に応じて設定されている圧縮機容量の上限値を、冷凍装置の運転状態の余裕度に応じて変更する他の実施例を示す図である。即ち、図4は本発明の実施例2を説明するもので、冷凍装置の保護制御条件を考慮した場合の目標蒸発温度(目標吸入圧力)と運転周波数の上限値との関係を示す線図である。他の冷凍装置の構成は、上記図1に示すものと同様である。 FIG. 4 shows another example of changing the upper limit value of the compressor capacity set according to the target evaporation temperature in accordance with the margin of the operating state of the refrigeration apparatus in the operation range in the high temperature specification region of the refrigeration apparatus. It is a figure which shows an example. That is, FIG. 4 explains Example 2 of the present invention, and is a diagram showing the relationship between the target evaporation temperature (target suction pressure) and the upper limit value of the operating frequency when the protection control condition of the refrigeration apparatus is taken into consideration. is there. The structure of the other refrigeration apparatus is the same as that shown in FIG.
図1に示すような冷凍装置Iには、通常、その保護制御の条件となる最大吐出圧力及び最大運転電流が決められている。なお、前記最大吐出圧力の代わりに、或いは前記最大吐出圧力に加えて、圧縮機吐出側の最大吐出温度を使用して前記保護制御をすることも可能であるが、以下の説明では、前記最大吐出圧力及び前記最大運転電流を冷凍装置の保護制御の条件として説明する。 In the refrigeration apparatus I as shown in FIG. 1, the maximum discharge pressure and the maximum operating current that are the conditions for the protection control are usually determined. The protection control may be performed using the maximum discharge temperature on the compressor discharge side instead of the maximum discharge pressure or in addition to the maximum discharge pressure. The discharge pressure and the maximum operating current will be described as conditions for protection control of the refrigeration apparatus.
この実施例2では、図1に示す吐出圧力センサ104により吐出圧力を検出すると共に、前記制御装置101の制御基板などに備えられている運転電流検出センサで検出される冷凍装置の運転電流を検出する。ここで、冷凍装置の運転電流とは、その圧縮機の運転電流でも良いし、圧縮機の運転電流を含む冷凍装置全体の運転電流でも良い。そして、検出された吐出圧力が前記保護制御の条件となる最大吐出圧力よりも所定値以上低く、また検出された電流値が前記保護制御の条件となる最大運転電流よりも所定値以上小さい場合には、冷凍装置Iの運転状態に余裕があると判断できる。従って、この場合には、前記保護制御の条件となる最大吐出圧力及び最大運転電流を超えない範囲で、圧縮機容量を更に増加することが可能となる。 In the second embodiment, the discharge pressure is detected by the
そこで、本実施例では、検出された圧縮機の吐出圧力及び検出された冷凍装置の運転電流が、冷凍装置の保護制御の条件となる最大吐出圧力及び最大運転電流よりも所定値以上小さく、冷凍装置の運転状態に余裕がある場合、前記保護制御の条件となる最大吐出圧力及び最大運転電流よりも前記所定値以上低い値を、冷凍装置の運転状態の余裕度に応じて変更される前記圧縮機容量の上限値として変更する。そして、その変更後の上限値容量を超えないように前記圧縮機を制御するようにしたものである。 Therefore, in this embodiment, the detected compressor discharge pressure and the detected operating current of the refrigeration apparatus are smaller than the maximum discharge pressure and the maximum operating current, which are the conditions for protection control of the refrigeration apparatus, by a predetermined value or more. When there is a margin in the operating state of the apparatus, the compression is changed in accordance with the margin of the operating state of the refrigeration apparatus, the value being lower than the predetermined value by the maximum discharge pressure and the maximum operating current that are the conditions for the protection control. Change as the upper limit of capacity. And the said compressor is controlled so that the upper limit value capacity | capacitance after the change may not be exceeded.
図4により、具体例を説明する。図4において、一点鎖線は前記保護制御の条件となる最大吐出圧力及び最大運転電流に基づいて決められる運転周波数の上限値を示す線である。即ち、この一点鎖線で示す線よりも高い周波数で運転されると前記保護制御が作動し、冷凍装置は停止してしまう。そこで、この図4に示す実施例2では、高温仕様領域での運転時には、一点鎖線で示す保護制御が作動する最大吐出圧力及び最大運転電流よりも、点線で示すように、所定値以上低い吐出圧力及び運転電流となるような運転周波数を前記上限値として変更し、前記点線以下の運転周波数の範囲で、設定された目標蒸発温度になるようにその周波数が制御されるようにしたものである。 A specific example will be described with reference to FIG. In FIG. 4, an alternate long and short dash line is a line indicating the upper limit value of the operating frequency determined based on the maximum discharge pressure and the maximum operating current, which are the conditions for the protection control. That is, when the operation is performed at a frequency higher than that indicated by the one-dot chain line, the protection control is activated and the refrigeration apparatus is stopped. Therefore, in the second embodiment shown in FIG. 4, during operation in the high temperature specification region, as shown by the dotted line, the discharge is lower than the predetermined value or higher than the maximum discharge pressure and maximum operating current at which the protection control indicated by the alternate long and short dash line operates. The operating frequency which becomes the pressure and the operating current is changed as the upper limit value, and the frequency is controlled so as to be the set target evaporation temperature within the operating frequency range below the dotted line. .
即ち、本実施例では、前記吐出圧力センサまたは前記吐出温度センサの少なくとも何れかと、冷凍装置の運転電流を検出するための運転電流検出センサとを備え、前記吐出圧力センサで検出される圧縮機の吐出圧力または前記吐出温度センサで検出される吐出温度の少なくとも何れかと、前記運転電流検出センサで検出される冷凍装置の運転電流が、冷凍機の保護制御の条件となる最大吐出圧力又は最大吐出温度、及び最大運転電流よりも所定値以上小さい場合、冷凍装置の運転状態に余裕があると判断する。そして、余裕があると判断した場合、前記冷凍装置の保護制御の条件となる吐出圧力または吐出温度、及び運転電流よりも所定値以上低い値を、冷凍装置の運転状態の余裕度に応じて変更される前記圧縮機容量の上限値として変更し、その変更後の上限値容量を超えないように前記圧縮機が制御されるように構成している。 That is, in this embodiment, at least one of the discharge pressure sensor or the discharge temperature sensor and an operating current detection sensor for detecting the operating current of the refrigeration apparatus, the compressor of the compressor detected by the discharge pressure sensor The maximum discharge pressure or maximum discharge temperature at which at least one of the discharge pressure or the discharge temperature detected by the discharge temperature sensor and the operating current of the refrigeration apparatus detected by the operating current detection sensor are the conditions for protection control of the refrigerator When the value is smaller than the maximum operating current by a predetermined value or more, it is determined that the operating state of the refrigeration apparatus has a margin. If it is determined that there is a margin, the discharge pressure or discharge temperature, which is a condition for the protection control of the refrigeration apparatus, and a value lower than the operating current by a predetermined value or more are changed according to the margin of the operating state of the refrigeration apparatus. The upper limit value of the compressor capacity is changed, and the compressor is controlled so as not to exceed the changed upper limit value capacity.
上記高温仕様領域での周波数の上限値を示す点線の値は、予め実験や計算により求めておいて、それを使用すると良い。また、前記一点鎖線は外気温度などにより変化するので、それに応じて前記点線も変更することが好ましい。 The dotted line value indicating the upper limit value of the frequency in the high temperature specification region may be obtained in advance by experiment or calculation and used. In addition, since the alternate long and short dash line changes depending on the outside air temperature, it is preferable to change the dotted line accordingly.
本実施例の変形例として次のように構成しても良い。即ち、冷凍装置の運転中に、吐出圧力センサ104で検出された吐出圧力の検出値と、運転電流検出センサで検出された電流値が、上記制御装置101において予め設定されている前記保護制御の条件となる最大吐出圧力値及び最大運転電流値よりも所定値以上低い値を超えないように、圧縮機1の運転周波数を制御するようにしても良い。 As a modification of the present embodiment, the following configuration may be used. That is, during the operation of the refrigeration apparatus, the detected value of the discharge pressure detected by the
目標蒸発温度が高くなるほど圧縮機からの吐出圧力が高くなり、冷凍装置の運転電流も大きくなるから、高温仕様領域においては、保護制御の条件となる最大吐出圧力値及び最大運転電流値を基準とし、この保護制御の基準値よりも更に小さい値を上限値として圧縮機を制御するようにしたものがこの変形例である。この変形例によれば、図4の一点鎖線や点線で示す運転周波数の上限値については必ずしも設定しておく必要はなく、また実線で示す目標蒸発温度毎の運転周波数上限値も設定しなくても良い。 The higher the target evaporation temperature, the higher the discharge pressure from the compressor, and the higher the operating current of the refrigeration system.Therefore, in the high temperature specification area, the maximum discharge pressure value and the maximum operating current value, which are the conditions for protection control, are used as references. In this modified example, the compressor is controlled with an upper limit value that is smaller than the reference value of the protection control. According to this modification, it is not always necessary to set the upper limit value of the operating frequency indicated by the alternate long and short dash line or dotted line in FIG. 4, and the upper limit value of the operating frequency for each target evaporation temperature indicated by the solid line is not set. Also good.
つまり、保護制御の条件となる最大吐出圧力及び最大運転電流よりも所定値以上低い吐出圧力設定値及び運転電流設定値を予め決めておく。そして、高温仕様領域での運転時には、前記吐出圧力センサ104で検出された吐出圧力及び前記運転電流検出センサで検出された運転電流が、前記吐出圧力設定値及び運転電流設定値以下の範囲となるように圧縮機を制御する。このようにすれば、目標蒸発温度が高い場合でも保護制御が作動するのを未然に防止した冷凍装置の運転が可能となり、高温仕様領域での冷凍能力を更に向上させることができる。 That is, the discharge pressure set value and the operating current set value that are lower than the maximum discharge pressure and the maximum operating current, which are protection control conditions, by a predetermined value or more are determined in advance. During operation in the high temperature specification region, the discharge pressure detected by the
なお、上記実施例2において、前記最大吐出圧力の代わりに、或いは前記最大吐出圧力に加えて、圧縮機吐出側の最大吐出温度を使用しても同様に実施することが可能であり、同様の効果を得ることができる。 In the second embodiment, instead of the maximum discharge pressure or in addition to the maximum discharge pressure, the maximum discharge temperature on the compressor discharge side can be used in the same manner. An effect can be obtained.
このように、冷凍装置の前記保護制御の条件となる最大吐出圧力または最大吐出温度と、最大運転電流に基づいて、前記保護制御が作動するのを抑制できるように圧縮機を運転制御することにより、高温仕様領域での運転や外気温度が高い場合など、どのような運転環境においても、冷凍装置の保護制御の作動を抑制して凝縮器容量の許容最大限で運転することが可能となる。 As described above, by controlling the operation of the compressor so that the protection control can be suppressed based on the maximum discharge pressure or the maximum discharge temperature, which is the condition for the protection control of the refrigeration apparatus, and the maximum operating current. In any operating environment, such as when operating in a high temperature specification region or when the outside air temperature is high, it is possible to suppress the operation of protection control of the refrigeration apparatus and operate with the maximum allowable condenser capacity.
なお、上述した各実施例において、標準仕様領域から高温仕様領域まで運転可能な冷凍装置に使用される冷媒としてはR410Aを使用することが好ましい。冷媒R410Aを使用すれば、凝縮器や受液器などの容量を変えることなく、標準仕様領域から高温仕様領域まで運転しても、効率及び冷凍能力の高い冷凍装置を得ることができる。 In each of the above-described embodiments, it is preferable to use R410A as the refrigerant used in the refrigeration apparatus that can be operated from the standard specification region to the high temperature specification region. If the refrigerant R410A is used, a refrigeration apparatus having high efficiency and high refrigerating capacity can be obtained even if the refrigerant is operated from the standard specification region to the high temperature specification region without changing the capacity of the condenser or the liquid receiver.
本発明の各実施例によれば、従来、標準仕様領域で使用される冷蔵用途の冷凍装置と、高温仕様領域で使用される高温用途の冷凍装置とに区別して別々に製造されていた冷凍装置を、凝縮器や受液器などの容量を増やさずに、標準仕様領域で運転される冷凍装置と同一の筐体を使用して、標準仕様領域(冷蔵用途)から高温仕様領域(高温用途)までの広い温度幅で運転可能な冷凍装置を製造することが可能となる。また、蒸発温度が標準仕様領域での運転範囲を超える高温の蒸発温度となる高温仕様領域でも、保護制御が作動するのを抑制しながらより高い凝縮能力での運転が可能な冷凍装置を得ることができる。 According to each embodiment of the present invention, a refrigeration apparatus that has been separately manufactured separately from a refrigeration apparatus for refrigeration used in the standard specification area and a refrigeration apparatus for high temperature use used in the high temperature specification area. Using the same housing as the refrigeration unit operated in the standard specification area without increasing the capacity of the condenser or receiver, etc., from the standard specification area (refrigeration application) to the high temperature specification area (high temperature application) It is possible to manufacture a refrigeration apparatus that can be operated at a wide temperature range up to. In addition, to obtain a refrigeration system that can operate with higher condensing capacity while suppressing the activation of protection control even in a high temperature specification region where the evaporation temperature is higher than the operation range in the standard specification region. Can do.
I:冷凍装置、II:低圧側機器、
1:圧縮機、2:凝縮器、3:過冷却器、4:蒸発器、5:受液器、
6,11:膨張弁、7:電磁弁、
8:サイトグラス、9:ドライヤ、10:液インジェクション配管、
12:電磁弁、13:アキュームレータ、
14,15:送風ファン、16:外部ヒータ、
17,18:配管接続部、
101:制御装置、102:吸入圧力センサ、103:外気温度センサ、
104:吐出圧力センサ、105:吐出温度センサ。I: Refrigeration equipment, II: Low-pressure side equipment,
1: compressor, 2: condenser, 3: supercooler, 4: evaporator, 5: receiver
6, 11: expansion valve, 7: solenoid valve,
8: sight glass, 9: dryer, 10: liquid injection piping,
12: Solenoid valve, 13: Accumulator,
14, 15: Blower fan, 16: External heater,
17, 18: Piping connection part,
101: Control device, 102: Suction pressure sensor, 103: Outside air temperature sensor,
104: Discharge pressure sensor, 105: Discharge temperature sensor.
| Application Number | Priority Date | Filing Date | Title |
|---|---|---|---|
| JP2012036582AJP5735441B2 (en) | 2012-02-22 | 2012-02-22 | Refrigeration equipment |
| Application Number | Priority Date | Filing Date | Title |
|---|---|---|---|
| JP2012036582AJP5735441B2 (en) | 2012-02-22 | 2012-02-22 | Refrigeration equipment |
| Publication Number | Publication Date |
|---|---|
| JP2013170797Atrue JP2013170797A (en) | 2013-09-02 |
| JP5735441B2 JP5735441B2 (en) | 2015-06-17 |
| Application Number | Title | Priority Date | Filing Date |
|---|---|---|---|
| JP2012036582AActiveJP5735441B2 (en) | 2012-02-22 | 2012-02-22 | Refrigeration equipment |
| Country | Link |
|---|---|
| JP (1) | JP5735441B2 (en) |
| Publication number | Priority date | Publication date | Assignee | Title |
|---|---|---|---|---|
| JP2016188728A (en)* | 2015-03-30 | 2016-11-04 | ダイキン工業株式会社 | Air conditioner |
| WO2017122264A1 (en)* | 2016-01-12 | 2017-07-20 | 三菱電機株式会社 | Air conditioner |
| WO2020066000A1 (en)* | 2018-09-28 | 2020-04-02 | 三菱電機株式会社 | Outdoor unit for refrigeration cycle device, refrigeration cycle device, and air conditioning device |
| JPWO2019058542A1 (en)* | 2017-09-25 | 2020-04-02 | 三菱電機株式会社 | Refrigeration equipment |
| CN112413920A (en)* | 2019-08-21 | 2021-02-26 | 松下知识产权经营株式会社 | freezer |
| CN113048681A (en)* | 2021-03-29 | 2021-06-29 | 深圳市深蓝电子股份有限公司 | Protection method and device for heat pump unit compressor |
| Publication number | Priority date | Publication date | Assignee | Title |
|---|---|---|---|---|
| JPH01139965A (en)* | 1987-11-26 | 1989-06-01 | Daikin Ind Ltd | Refrigeration equipment operation control device |
| JPH0814671A (en)* | 1994-06-22 | 1996-01-19 | Imango Omara | Refrigerating plant and its control method |
| JPH09159288A (en)* | 1995-12-14 | 1997-06-20 | Hitachi Ltd | Refrigeration equipment |
| JPH11211254A (en)* | 1998-01-29 | 1999-08-06 | Matsushita Electric Ind Co Ltd | Control device for air conditioner with oil refrigerant heating |
| JP2002206814A (en)* | 2000-12-28 | 2002-07-26 | Abi:Kk | Rapid freezing cycle device and rapid freezing method using the same |
| JP2005282972A (en)* | 2004-03-30 | 2005-10-13 | Hitachi Ltd | Refrigeration equipment |
| JP2008061393A (en)* | 2006-08-31 | 2008-03-13 | Mitsubishi Electric Corp | Inverter device |
| JP2008202905A (en)* | 2007-02-22 | 2008-09-04 | Sharp Corp | Air conditioner |
| JP2009216290A (en)* | 2008-03-10 | 2009-09-24 | Mitsubishi Heavy Ind Ltd | Transport refrigerating device |
| Publication number | Priority date | Publication date | Assignee | Title |
|---|---|---|---|---|
| JPH01139965A (en)* | 1987-11-26 | 1989-06-01 | Daikin Ind Ltd | Refrigeration equipment operation control device |
| JPH0814671A (en)* | 1994-06-22 | 1996-01-19 | Imango Omara | Refrigerating plant and its control method |
| JPH09159288A (en)* | 1995-12-14 | 1997-06-20 | Hitachi Ltd | Refrigeration equipment |
| JPH11211254A (en)* | 1998-01-29 | 1999-08-06 | Matsushita Electric Ind Co Ltd | Control device for air conditioner with oil refrigerant heating |
| JP2002206814A (en)* | 2000-12-28 | 2002-07-26 | Abi:Kk | Rapid freezing cycle device and rapid freezing method using the same |
| JP2005282972A (en)* | 2004-03-30 | 2005-10-13 | Hitachi Ltd | Refrigeration equipment |
| JP2008061393A (en)* | 2006-08-31 | 2008-03-13 | Mitsubishi Electric Corp | Inverter device |
| JP2008202905A (en)* | 2007-02-22 | 2008-09-04 | Sharp Corp | Air conditioner |
| JP2009216290A (en)* | 2008-03-10 | 2009-09-24 | Mitsubishi Heavy Ind Ltd | Transport refrigerating device |
| Publication number | Priority date | Publication date | Assignee | Title |
|---|---|---|---|---|
| JP2016188728A (en)* | 2015-03-30 | 2016-11-04 | ダイキン工業株式会社 | Air conditioner |
| WO2017122264A1 (en)* | 2016-01-12 | 2017-07-20 | 三菱電機株式会社 | Air conditioner |
| JPWO2019058542A1 (en)* | 2017-09-25 | 2020-04-02 | 三菱電機株式会社 | Refrigeration equipment |
| WO2020066000A1 (en)* | 2018-09-28 | 2020-04-02 | 三菱電機株式会社 | Outdoor unit for refrigeration cycle device, refrigeration cycle device, and air conditioning device |
| CN112413920A (en)* | 2019-08-21 | 2021-02-26 | 松下知识产权经营株式会社 | freezer |
| CN113048681A (en)* | 2021-03-29 | 2021-06-29 | 深圳市深蓝电子股份有限公司 | Protection method and device for heat pump unit compressor |
| Publication number | Publication date |
|---|---|
| JP5735441B2 (en) | 2015-06-17 |
| Publication | Publication Date | Title |
|---|---|---|
| JP5313093B2 (en) | Refrigeration equipment | |
| JP5735441B2 (en) | Refrigeration equipment | |
| JP6594698B2 (en) | Refrigeration and air conditioning equipment | |
| CN100387916C (en) | Cooling device and method for setting the amount of refrigerant charged in the cooling device | |
| JP2012072920A (en) | Refrigeration apparatus | |
| JP5113776B2 (en) | Refrigeration equipment | |
| JP4497915B2 (en) | Cooling system | |
| JP2010101552A (en) | Gas injection refrigeration system | |
| JP5836844B2 (en) | Refrigeration equipment | |
| WO2019058542A1 (en) | Refrigeration device | |
| JP4475660B2 (en) | Refrigeration equipment | |
| JP2008190757A (en) | Refrigeration equipment | |
| JP2012202590A (en) | Refrigerating device | |
| JP2008249240A (en) | Condensing unit and refrigeration apparatus provided with the same | |
| JP6590945B2 (en) | Refrigeration equipment | |
| JP2015194294A (en) | refrigerator | |
| JP5579290B1 (en) | refrigerator | |
| JP2004293870A (en) | Refrigerating cycle device | |
| KR101467804B1 (en) | Turbo chiller | |
| JP2007170706A (en) | Refrigeration system | |
| JP4726658B2 (en) | Refrigeration system | |
| JP5538064B2 (en) | Refrigeration equipment | |
| JP6267483B2 (en) | Refrigerator unit and refrigeration equipment | |
| JP4726657B2 (en) | Refrigeration system | |
| JP2013019268A (en) | Freezing apparatus |
| Date | Code | Title | Description |
|---|---|---|---|
| A621 | Written request for application examination | Free format text:JAPANESE INTERMEDIATE CODE: A621 Effective date:20140207 | |
| A977 | Report on retrieval | Free format text:JAPANESE INTERMEDIATE CODE: A971007 Effective date:20140813 | |
| A131 | Notification of reasons for refusal | Free format text:JAPANESE INTERMEDIATE CODE: A131 Effective date:20140826 | |
| A521 | Written amendment | Free format text:JAPANESE INTERMEDIATE CODE: A523 Effective date:20141023 | |
| TRDD | Decision of grant or rejection written | ||
| A01 | Written decision to grant a patent or to grant a registration (utility model) | Free format text:JAPANESE INTERMEDIATE CODE: A01 Effective date:20150407 | |
| A61 | First payment of annual fees (during grant procedure) | Free format text:JAPANESE INTERMEDIATE CODE: A61 Effective date:20150416 | |
| R150 | Certificate of patent or registration of utility model | Ref document number:5735441 Country of ref document:JP Free format text:JAPANESE INTERMEDIATE CODE: R150 | |
| S111 | Request for change of ownership or part of ownership | Free format text:JAPANESE INTERMEDIATE CODE: R313113 | |
| S531 | Written request for registration of change of domicile | Free format text:JAPANESE INTERMEDIATE CODE: R313531 | |
| R350 | Written notification of registration of transfer | Free format text:JAPANESE INTERMEDIATE CODE: R350 | |
| S111 | Request for change of ownership or part of ownership | Free format text:JAPANESE INTERMEDIATE CODE: R313113 | |
| R360 | Written notification for declining of transfer of rights | Free format text:JAPANESE INTERMEDIATE CODE: R360 | |
| R360 | Written notification for declining of transfer of rights | Free format text:JAPANESE INTERMEDIATE CODE: R360 | |
| R371 | Transfer withdrawn | Free format text:JAPANESE INTERMEDIATE CODE: R371 | |
| S111 | Request for change of ownership or part of ownership | Free format text:JAPANESE INTERMEDIATE CODE: R313113 | |
| R360 | Written notification for declining of transfer of rights | Free format text:JAPANESE INTERMEDIATE CODE: R360 | |
| R370 | Written measure of declining of transfer procedure | Free format text:JAPANESE INTERMEDIATE CODE: R370 | |
| R250 | Receipt of annual fees | Free format text:JAPANESE INTERMEDIATE CODE: R250 | |
| S111 | Request for change of ownership or part of ownership | Free format text:JAPANESE INTERMEDIATE CODE: R313113 | |
| R350 | Written notification of registration of transfer | Free format text:JAPANESE INTERMEDIATE CODE: R350 | |
| R250 | Receipt of annual fees | Free format text:JAPANESE INTERMEDIATE CODE: R250 | |
| R250 | Receipt of annual fees | Free format text:JAPANESE INTERMEDIATE CODE: R250 |