










本発明は、電源とグランドとの間に、負荷を通電する駆動用スイッチング素子と、同期整流用のスイッチング素子との直列回路を備える構成について、負荷の断線を検出する断線検出回路に関する。 The present invention relates to a disconnection detection circuit that detects disconnection of a load in a configuration including a series circuit of a driving switching element that energizes a load and a switching element for synchronous rectification between a power source and a ground.
例えば特許文献1には、電源供給用のスイッチング素子2に対して並列に、負荷抵抗R1に比べて十分に大きな抵抗R2とトランジスタ5と直列回路からなる通電経路3を形成し、この通電経路3と負荷1との接続点Aの電圧変化をマイクロコンピュータ12で検出する構成が開示されている。そして、スイッチング素子2がオフの時にトランジスタ5をオンすることで、負荷1が断線した状態を電源とグランド間の分圧電位Aにより検出している。 For example, in
ところで、上記のような駆動方式では、負荷に対する通電電圧波形が矩形波状に変化することで放射ノイズが発生するため、ノイズの発生を抑制する目的でLCフィルタ回路を接続することがある。また、モータのようなL負荷を上記のようにハイサイド駆動する場合には、スイッチング素子のオフ期間に流れる還流電流によって損失が発生することを防止するためローサイドにもスイッチング素子を接続し、当該スイッチング素子をオンさせる同期整流方式を採用することがある。 By the way, in the drive system as described above, radiation noise is generated by changing the energization voltage waveform to the load into a rectangular wave shape. Therefore, an LC filter circuit may be connected for the purpose of suppressing the generation of noise. In addition, when the L load such as a motor is driven on the high side as described above, the switching element is connected to the low side in order to prevent loss due to the return current flowing during the OFF period of the switching element. A synchronous rectification method for turning on the switching element may be employed.
これらを適用した構成について特許文献1の断線検出方式を採用すると、負荷1が断線してもLCフィルタ回路により共振が発生すると同期整流動作が継続され、ローサイドのスイッチング素子がオンすれば分圧点の電位が低下する。したがって、断線を検出することができなくなる。また、負荷と直列に電流検出用の抵抗素子を挿入して負荷電流の通電状態を監視することも考えられるが、負荷の駆動効率が低下するという問題がある。 When the disconnection detection method of
本発明は上記事情に鑑みてなされたものであり、その目的は、出力側にLCフィルタ回路を配置して同期整流動作を行う構成でも、負荷の断線を確実に検出できる断線検出回路を提供することにある。 The present invention has been made in view of the above circumstances, and an object thereof is to provide a disconnection detection circuit capable of reliably detecting disconnection of a load even in a configuration in which an LC filter circuit is arranged on the output side to perform a synchronous rectification operation. There is.
請求項1記載の断線検出回路によれば、駆動用スイッチング素子及び同期整流用スイッチング素子の直列回路の共通接続点と負荷との間にLCフィルタ回路が挿入される構成において、制御回路は、一定周期毎に一定時間だけ同期整流動作を停止して、その停止期間の間に駆動用スイッチング素子により固定デューティでパルス駆動を行う。そして、断線検出部は、制御回路が動作する際に、駆動用スイッチング素子の出力端子にパルス状の電圧信号が出力されるか否かによって断線を判定する。したがって、出力側にLCフィルタ回路を配置すると共に同期整流用スイッチング素子により同期整流動作を行う構成でも、それらの影響を排除して負荷の断線を確実に検出することができる。 According to the disconnection detection circuit of
請求項2記載の断線検出回路によれば、断線検出部は、一定周期毎に行う断線判定において、パルス状の電圧信号が所定回数連続して検出されなかった場合に断線を判定するので、断線が発生したことをより確実に検出することができる。 According to the disconnection detection circuit of
請求項3記載の断線検出回路によれば、第1異常検出部は、駆動用スイッチング素子に与えられる駆動制御信号と、当該素子の出力端子に出力される電圧信号とを比較して異常検出を行い、第2異常検出部は、駆動用スイッチング素子がオンしている期間の当該素子の出力端子間電圧の変化に基づいて異常検出を行う。すなわち、断線が発生していなければ、駆動用スイッチング素子の出力端子には、駆動制御信号に応じた電圧信号が出力されるはずであり、また、駆動用スイッチング素子がオンしている期間の出力端子間電圧は、低下するものの、通常時に負荷を駆動する際に発生するオン電圧より低下することはないはずである。そして、第1,第2異常検出部の何れかが異常を検出すると制御回路及び断線検出部による断線判定動作を行うので、断線が発生したことを一層確実に検出することができる。また、第1,第2異常検出部の何れかが異常を検出した時だけ断線判定動作を行うので、負荷への通電電流が、断線判定動作の影響を受けることはない。 According to the disconnection detection circuit of the third aspect, the first abnormality detection unit detects an abnormality by comparing the drive control signal given to the drive switching element with the voltage signal outputted to the output terminal of the element. The second abnormality detection unit performs abnormality detection based on a change in the voltage between the output terminals of the element during the period when the driving switching element is on. That is, if no disconnection occurs, a voltage signal corresponding to the drive control signal should be output to the output terminal of the drive switching element, and the output during the period when the drive switching element is on Although the voltage between terminals is reduced, it should not be lower than the on-voltage generated when the load is driven in a normal state. When either of the first and second abnormality detection units detects an abnormality, the disconnection determination operation is performed by the control circuit and the disconnection detection unit, so that the occurrence of the disconnection can be more reliably detected. In addition, since the disconnection determination operation is performed only when one of the first and second abnormality detection units detects an abnormality, the energization current to the load is not affected by the disconnection determination operation.
請求項4記載の断線検出回路によれば、第1異常検出部は、負荷をパルス駆動する周期毎に、駆動制御信号の変化と、駆動用スイッチング素子の出力端子に出力される電圧信号の変化とが一致するか否かを監視し、不一致の状態が一定時間継続すると異常検出を行う。上述したように、断線が発生していなければ、駆動用スイッチング素子の出力端子には駆動制御信号に応じた電圧信号が出力されるはずであるから、第1異常検出部が双方の信号の変化の一致を監視することで、断線の発生を検出できる。 According to the disconnection detection circuit of the fourth aspect, the first abnormality detection unit changes the drive control signal and changes the voltage signal output to the output terminal of the drive switching element for each period of pulse driving the load. Is detected, and abnormality detection is performed when the mismatch condition continues for a certain period of time. As described above, since the voltage signal corresponding to the drive control signal should be output to the output terminal of the drive switching element if no disconnection occurs, the first abnormality detection unit changes both signals. The occurrence of disconnection can be detected by monitoring the coincidence.
請求項5記載の断線検出回路によれば、第2異常検出部は、負荷がパルス駆動される期間に駆動用スイッチング素子の出力端子間電圧を監視し、その出力端子間電圧のローレベルが所定の閾値を下回る状態が一定時間繰り返されると異常検出を行う。すなわち、負荷がパルス駆動されると共に同期整流が行われている期間に断線が発生すると、駆動用スイッチング素子に流れる電流は、負荷への電流供給が無くなりLCフィルタ回路のコンデンサに対する充放電電流のみとなり、同期整流動作が行われると、その充電電流によって駆動用スイッチング素子の出力端子間電圧がパルス状に変化するので、出力端子間電圧のローレベルが所定の閾値を下回る状態が一定時間繰り返されることになる。したがって、同期整流作用が継続されている場合でも、断線の発生チェックを行うことができる。 According to the disconnection detection circuit of the fifth aspect, the second abnormality detection unit monitors the voltage between the output terminals of the driving switching element during the period when the load is pulse-driven, and the low level of the voltage between the output terminals is predetermined. When the state below the threshold value is repeated for a certain period of time, abnormality detection is performed. In other words, if disconnection occurs during the period when the load is pulse-driven and synchronous rectification is performed, the current that flows through the drive switching element is no longer supplied to the load, and only the charge / discharge current for the capacitor of the LC filter circuit. When the synchronous rectification operation is performed, the voltage between the output terminals of the driving switching element changes in a pulse shape due to the charging current, so that the state where the low level of the voltage between the output terminals falls below a predetermined threshold is repeated for a certain period of time. become. Therefore, even when the synchronous rectification operation is continued, it is possible to check the occurrence of disconnection.
請求項6記載の断線検出回路によれば、第2異常検出部は、負荷がフルオン駆動される期間に駆動用スイッチング素子の出力端子間電圧を監視し、当該駆動用スイッチング素子の出力端子間電圧がローレベルを示す状態が一定時間継続すると異常検出を行う。すなわち、負荷がフルオン駆動される期間は、駆動用スイッチング素子を介して電流が大きく流れるので、その出力端子間電圧は比較的大きくなっている。その状態から断線が発生すると、駆動用スイッチング素子を介して流れる電流が低下するので、出力端子間電圧が低下する。したがって、その状態を検出することで、フルオン駆動の状態でも断線の発生チェックを行うことができる。 According to the disconnection detection circuit of the sixth aspect, the second abnormality detection unit monitors the voltage between the output terminals of the driving switching element during the period when the load is fully turned on, and the voltage between the output terminals of the driving switching element. When the low level state continues for a certain period of time, abnormality detection is performed. That is, during the period in which the load is fully turned on, a large amount of current flows through the driving switching element, so that the voltage between the output terminals is relatively large. When a disconnection occurs from this state, the current flowing through the driving switching element decreases, and the voltage between the output terminals decreases. Therefore, by detecting this state, it is possible to check the occurrence of disconnection even in the full-on drive state.
(第1実施例)
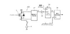
以下、第1実施例について図1及び図2を参照して説明する。図1は、断線検出回路の構成を概略的に示すものである。電源(バッテリ)1の正側端子+Bとグランド線2aとの間には、2つのNチャネルMOSFET3及び4の直列回路が接続されており、両者の共通接続点であるNチャネルMOSFET3(駆動用スイッチング素子)のソース(出力端子)は、コイル5(駆動コイル)及び負荷6の直列回路を介してグランドに接続されている。コイル5は、コイル5及び負荷6の共通接続点と上記正側端子+Bとの間に接続されるコンデンサ7と共にLCフィルタ回路8を構成している。負荷6としては、例えば車両における燃料ポンプを駆動するためのモータ等である。(First embodiment)
The first embodiment will be described below with reference to FIGS. FIG. 1 schematically shows a configuration of a disconnection detection circuit. A series circuit of two N-
グランド線2aは、コイル9を介してグランドに接続されており、コイル9は、その両端と上記正側端子+Bとの間に接続されるコンデンサ10,11と共にπ型フィルタ回路(LCフィルタ回路)12を構成している。同期整流制御回路13には、図示しない上位の制御装置より、後述する負荷断線チェック回路(断線検出部)14を介して例えば搬送波周波数が93kHz程度のPWM信号が与えられており、同期整流制御回路13は、そのPWM信号に従い、ゲート駆動回路15を介してNチャネルMOSFET3を駆動する。ゲート駆動回路15には、図示しない昇圧回路よりダイオード16を介して高電圧が供給されており、ダイオード16のカソードは、コンデンサ17を介してNチャネルMOSFET3及び4の共通接続点(A点)に接続されている。 The
また、同期整流制御回路13は、ANDゲート18を介して、NチャネルMOSFET3(駆動MOS)のオフ期間にNチャネルMOSFET4(回生MOS,同期整流用スイッチング素子)をオンすることで同期整流動作を行う。ANDゲート18の負論理の入力端子は、天絡に対する保護のためA点に接続されている。すなわち、ANDゲート18により、A点の電位がハイレベルとなる期間はNチャネルMOSFET4を確実にオフ状態にする。コイル5及び負荷6の共通接続点の電位は、前記制御装置にフィードバック制御を行うための信号として入力されている。 The synchronous
負荷断線チェック回路14は、マルチプレクサ19と、パルス有無判定部20と、パルス未検出カウンタ21とを備えている。マルチプレクサ19は、チェックモードイネーブル信号がアクティブになると、同期整流制御回路13に対して、制御装置によりフィードバック制御に応じて与えられるPWM信号から、負荷6の断線チェック用である一定デューティのPWM信号に切り替えて出力する。また、チェックモードイネーブル信号は同期整流制御回路13にも直接与えられており、チェックモードイネーブル信号がアクティブになると、同期整流制御回路13はNチャネルMOSFET4による同期整流動作を停止させる。パルス有無判定部20は、パルス検出タイミング信号がアクティブになる期間に、PWM信号に応じてA点にパルス状の電圧が出力されるか否かを判定する。 The load
パルス未検出カウンタ21は、パルス検出タイミング信号がアクティブになる期間にカウント動作を行い、クリアされずにフルカウントになると負荷断線を検出してダイアグ信号を制御装置に出力する。パルス有無判定部20は、パルス検出タイミング信号がアクティブになる期間にパルス状電圧の出力が検出される場合に、パルス未検出カウンタ21のカウント動作をクリアする信号を出力する。 The pulse
次に、本実施例の作用について図2を参照して説明する。図2は、負荷断線チェック回路14の動作を示すタイミングチャートである。図2(a)に示すチェックモードイネーブル信号と、図2(d)に示すパルス検出タイミング信号とは同じ周期で出力されるが、後者のハイレベル期間は前者のハイレベル期間の末部に位置しており、両者の立下りタイミングは一致している。また、図中にハッチングで示す部分は、フィードバック制御に応じてPWM信号が出力されている期間である。 Next, the operation of this embodiment will be described with reference to FIG. FIG. 2 is a timing chart showing the operation of the load
そして、図2(b),(c)に示すように、チェックモードイネーブル信号がアクティブになると、同期整流制御回路13に対して一定デューティのPWM信号が与えられると共に、NチャネルMOSFET4による同期整流動作が停止される。この時、負荷6の断線が発生していなければ、A点に出力される信号は図2(e)に示すように、上記PWM信号に応じたパルス状の電圧となる。したがって、パルス検出タイミング信号がアクティブとなる期間に、パルス未検出カウンタ21はパルス有無判定部20を介してクリアされる。すなわち、パルス有無判定部20の入力部は、例えばANDゲート18と同様に、一方が負論理入力のANDゲートで構成しても良い。 As shown in FIGS. 2B and 2C, when the check mode enable signal becomes active, a PWM signal having a constant duty is given to the synchronous
一方、負荷6の断線が発生すると、チェックモードイネーブル信号がアクティブになった場合、A点にはパルス状の電圧が出力されなくなるため、パルス検出タイミング信号がアクティブとなる期間に、パルス未検出カウンタ21はクリアされずにフルカウントになるので、ダイアグ信号を制御装置に出力する。 On the other hand, when the disconnection of the
以上のように本実施例によれば、NチャネルMOSFET3及び4の共通接続点と負荷6との間にLCフィルタ回路8が挿入される構成において、同期整流制御回路13は、一定周期毎に一定時間だけ同期整流動作を停止して、その停止期間の間にNチャネルMOSFET3により固定デューティでパルス駆動を行う。そして、負荷断線チェック回路14は、同期整流制御回路13が上記のように動作する際に、NチャネルMOSFET3のソース;A点にパルス状の電圧信号が出力されるか否かによって断線を判定する。したがって、出力側にLCフィルタ回路8やπ型フィルタ回路12を配置すると共にNチャネルMOSFET4により同期整流動作を行う構成でも、それらの影響を排除して負荷6の断線を確実に検出することができる。この場合、負荷断線チェック回路14は、一定周期毎に行う断線判定において、A点にパルス状の電圧信号が所定回数連続して検出されなかった場合に負荷6の断線を判定するので、断線が発生したことをより確実に検出することができる。 As described above, according to the present embodiment, in the configuration in which the
(第2実施例)
図3ないし図10は第2実施例であり、第1実施例と同一部分には同一符号を付して説明を省略し、以下異なる部分について説明する。図3に示すように、第2実施例では、同期整流制御回路13に替わって同期整流制御回路22が配置されており、更に第1異常検出部23,第2異常検出部24とORゲート25とが追加されている。第1異常検出部23は、同期整流制御回路22がゲート駆動回路15に出力するPWM信号と、A点に出力される電圧信号とを比較して異常検出を行い、第2異常検出部24は、NチャネルMOSFET3のゲート−ソース間電圧の変化を監視して異常検出を行う。(Second embodiment)
3 to 10 show a second embodiment. The same parts as those in the first embodiment are denoted by the same reference numerals, and the description thereof is omitted. Hereinafter, different parts will be described. As shown in FIG. 3, in the second embodiment, a synchronous
第1,第2異常検出部23,24より出力される異常検出信号は、ORゲート25を介して同期整流制御回路22内部の負荷断線チェック回路(断線検出部)26に出力される。尚、負荷断線チェック回路26の機能は、基本的に第1実施例の負荷断線チェック回路14と同様である。 The abnormality detection signals output from the first and second
図4と図8とは第2異常検出部24の詳細構成を、図6は第1異常検出部23の詳細構成を示している。これらは各図に独立した状態で示しているが、実際には並列的に接続されている。先ず、図4に示す、負荷6をフルオン駆動する場合に対応した第2異常検出部24Aについて説明する。図4では、説明に不要な回路素子は図示を省略している。また、A点と負荷6との間に挿入されているオープン状態のスイッチは、負荷6の断線を示している。 4 and 8 show a detailed configuration of the second
NチャネルMOSFET3のドレイン,ソース間には、電流低下検出部27が接続されており、電流低下検出部27は、ドレイン,ソース間の電圧低下を検出するとハイレベルの検出信号を出力する。電流低下検出部27の出力端子は、インバータゲート28を介して3ビットカウンタ29のクリア端子CLRに接続されている。3ビットカウンタ29は、例えば周期が8msのクロック信号でアップカウント動作を行い、カウント値が「7」に達すると異常検出回路30にハイレベルのフルカウント信号を出力する。異常検出回路30は例えばDフリップフロップで構成され、クロック端子CKには、例えば周期が0.2sのクロック信号(判定周期信号)が与えられている。 A current
図5は、図4に示す回路の動作を示すタイミングチャートである。また、双方の図中で対応する信号には丸数字を付している。フルオン駆動の場合、NチャネルMOSFET3のゲートに与えられる駆動信号(駆動制御信号)GHはハイレベルに維持され、負荷6に連続して通電される。この時、NチャネルMOSFET3のドレイン,ソース間電圧は、NチャネルMOSFET3のオン抵抗にドレイン電流を乗じたものとなるから、電流低下検出部27はローレベルの信号を出力し、3ビットカウンタ29はクリアされ続ける。例えばノイズの影響を受けたり、負荷6がポンプモータである場合に空転することで電流低下検出部27が一時的にハイレベルの信号を出力したとしても、そのハイレベル期間が56ms未満であれば、3ビットカウンタ29はフルカウントに達しない。 FIG. 5 is a timing chart showing the operation of the circuit shown in FIG. The corresponding signals in both figures are marked with a circle number. In the case of full-on driving, the driving signal (driving control signal) GH supplied to the gate of the N-
そして、負荷6が断線するとドレイン電流が流れなくなるので、NチャネルMOSFET3のドレイン,ソース間電圧は低下する。すると、3ビットカウンタ29のクリアが解除されるので、56msが経過するとフルカウントになり異常検出回路30にハイレベルの信号が出力される。異常検出回路30は、0.2sのクロック周期で異常判定を行うので、そのクロック入力があった時点で異常検出信号が出力される。 When the
次に、図6に示す第1異常検出部23について説明する。コンパレータ31の非反転入力端子はA点に接続されており、反転入力端子には比較用の基準電圧が与えられている(図示しないが、コンパレータ31の出力信号は、実際は4MHzのクロック信号で同期化されている)。NチャネルMOSFET3のゲートに与えられる駆動信号GHと、コンパレータ31の出力信号端子とは、パルス有無一致判定部32の入力端子にそれぞれ接続されている。また、パルス有無一致判定部32には、PWM信号の搬送波周期に同期した10.25μsのクロック信号が与えられている。 Next, the first
パルス有無一致判定部32は、コンパレータ31の出力信号と、NチャネルMOSFET3のゲートに与えられるPWM信号とを比較する。パルス有無一致判定部32の出力信号は、ORゲート33を介して3ビットカウンタ34のクリア端子CLRに与えられている。3ビットカウンタ34は、カウンタ29と同様に周期が8msのクロック信号でアップカウント動作を行い、カウント値が「7」に達すると異常検出回路35にローレベルのフルカウント信号を出力する。異常検出回路35のクロック端子CKには、周期が0.2sのクロック信号が与えられている。また、前記クロック信号は、ORゲート33の入力端子にも与えられている。尚、図6では、NチャネルMOSFET4のゲートにANDゲート18に替えてNORゲートが接続されているが、これは動作原理を説明するため図示を簡略化したことによる。 The pulse presence / absence
図7(a)は、第1異常検出部23の動作を示すタイミングチャートであり、図7(b)は(a)の一部を拡大して示している。パルス有無一致判定部32は、PWM信号の各周期を判定区間として、NチャネルMOSFET3のゲートに与えられる駆動信号GHの立ち上がりエッジと、コンパレータ31の出力信号の立ち上がりエッジとが共に検出された場合にパルスの一致を検出し、ローレベルの信号を出力する。但し、3ビットカウンタ34がフルカウントになった場合にはパルスの一致を検出してもローレベル信号を出力しない(この場合、3ビットカウンタ34は、0.2s周期のクロックパルスによってクリアされる)。例えば、それぞれの立ち上がりエッジをフリップフロップで捉えた双方の信号と、上記フルカウント信号との論理積信号を次段のフリップフロップのデータ端子Dに与えて、10.25μsのクロック信号でトリガする。エッジ検出用のフリップフロップは上記クロック信号に若干の遅延を与えてクリアすれば良い。 FIG. 7A is a timing chart showing the operation of the
実際には図7(b)に示すように、NチャネルMOSFET3,4のゲートに与えられる駆動信号GH,GLとの間にはデッドタイムが付加されている。また、コンパレータ31の出力信号(検出信号)は駆動信号GHに対して若干応答遅れがあるが、双方の信号の立ち上がりエッジを検出することで、搬送波周期内で双方のパルスの一致を確実に検出できる。 Actually, as shown in FIG. 7B, a dead time is added between the drive signals GH and GL supplied to the gates of the N-
3ビットカウンタ34は、0.2s周期でクリアされて出力信号がハイレベルとなるが、ORゲート33による伝搬遅延があるので異常検出回路35が先にトリガされる。したがって、断線が発生していなければ異常検出回路35はローレベルを出力している。断線が発生して負荷6への電流供給がカットされた後、LCフィルタ回路8のコンデンサ7への充放電電流が僅かな場合には、NチャネルMOSFET3がオフする際のA点の電位降下が減少し、コンパレータ31の出力信号はハイレベルとなるので、駆動信号GHの立ち上がりに応じたパルスが出力されず、3ビットカウンタ34はクリアされる。双方のうちどちらか一方の立ち上がりエッジだけが検出されない期間が56ms以下のタイミングで発生するとき、異常検出回路35のトリガタイミングでハイレベル信号がラッチされ、異常検出が行われる。 The 3-
尚、上記の56msという時間については、以下の点を考慮して決定する。負荷6の断線が発生した場合でも、制御装置は一時的な出力電位の上昇に対するフィードバック制御を継続するので、一旦はNチャネルMOSFET3が連続してオフになる。また、NチャネルMOSFET4も、A点の電圧が高くなればANDゲート18の作用により連続でオフになる。そして、A点については、実際には接続されている様々な回路によりグランドに対して有限のインピーダンスを持っているので、PWM制御が停止した状態でもA点の電位はある時定数を以って低下して行く。その結果、PWM制御が再開されることになる。したがって、上記の一時的なNチャネルMOSFET3の連続オフ期間では、パルス有無一致判定部32においては一致判定されることになるので、3ビットカウンタ34による判定時間56msが、PWM制御が再開されるまでの時間よりも長くなるように設定する。 The time of 56 ms is determined in consideration of the following points. Even when the disconnection of the
次に、図8に示す回路について説明する。これは、第2異常検出部24において、PWM制御時にNチャネルMOSFET3の通電電流低下を検出する構成(第2異常検出部24B)であり、電流低下検出部36と、パルス有無判定部37と、3ビットカウンタ38と、異常検出回路39とで構成されている。電流低下検出部36は、NチャネルMOSFET3のドレイン−ソース間電圧のローレベルが、所定の閾値を下回った場合にハイレベルの信号を出力する。すなわち、図4のケースと同様に、負荷6の断線が発生すると、ドレイン−ソース間電圧のローレベルは断線の発生前よりも低下する。 Next, the circuit shown in FIG. 8 will be described. This is a configuration (second abnormality detection unit 24B) that detects a decrease in energization current of the N-
パルス有無判定部37は、パルス有無一致判定部32と同様に、PWM信号の各周期を判定区間として、その間に電流低下検出部36がハイレベルの信号を出力すると、ローレベルの信号を3ビットカウンタ38のクリア端子CLRに出力する。但し、3ビットカウンタ38がフルカウントになった場合にはパルス信号を検出してもローレベル信号を出力しない。その他の3ビットカウンタ38,異常検出回路39周りの構成は、図4,図6と同様である。尚、図8では、NチャネルMOSFET4のゲートにANDゲート18に替えてNOTゲートが接続されているが、これは図6と同様に動作原理を説明するため図示を簡略化したことによる。 Similar to the pulse presence / absence
図9(a)は、図8の回路動作を示すタイミングチャートであり、図8(b)は(a)の一部を拡大して示している。断線が発生していない状態でNチャネルMOSFET3がPWM制御されていれば、NチャネルMOSFET3がオンした場合のドレイン−ソース間電圧のローレベルは閾値を超えているので、電流低下検出部36はローレベルの信号を出力する。したがって、パルス有無判定部37はハイレベルの信号を出力するので、3ビットカウンタ38はクリアされ続ける。 FIG. 9A is a timing chart showing the circuit operation of FIG. 8, and FIG. 8B is an enlarged view of a part of FIG. If the N-
そして、負荷6の断線が発生した場合にNチャネルMOSFET4による同期整流動作が継続すると、以下のようになる。
(1)NチャネルMOSFET3がオンすると、コイル5及びコンデンサ7に通電される。
(2)NチャネルMOSFET3がオフすると、コイル5に蓄積された電磁エネルギーによりA点の電位が低下して、NチャネルMOSFET4がオンする。
(3)すると、コイル5に流れる電流の方向が逆転する。
(4)NチャネルMOSFET4がオフすると、コイル5に蓄積された電磁エネルギーによりA点の電位が上昇して電源電圧を超えるので、電流低下検出部36がドレイン−ソース間の電位低下を検出してハイレベルの信号を出力する(図9(b)参照)。
(5)コイル5に流れる電流の方向が、コンデンサ7側に流れるよう再度逆転すると、A点の電位は低下して、電流低下検出部36の出力信号はローレベルとなる。
上記の(4)において、パルス有無判定部37は、そのハイレベル信号を受けて3ビットカウンタ38のクリアを解除するので、3ビットカウンタ38はカウント動作を行う。その状態が56msの間継続すると3ビットカウンタ38はハイレベル信号を出力するので、異常検出回路39のトリガタイミングでハイレベル信号がラッチされ、異常検出が行われる。Then, if the synchronous rectification operation by the N-
(1) When the N-
(2) When the N-
(3) Then, the direction of the current flowing through the
(4) When the N-
(5) When the direction of the current flowing through the
In the above (4), the pulse presence /
尚、第2異常検出部24は、ORゲート25に対しては、図4に示す異常検出回路30の出力信号と、図8に示す異常検出回路35の出力信号との論理和信号を出力するようになっている。 The second
PWM周期カウンタの信号が、NチャネルMOSFET3の駆動状態に関わらず内部で常時発生する場合には、パルス有無判定部37がPWM周期の区間内に入力のハイレベルを検出して異常検出する構成であるため、NチャネルMOSFET3のフルオン時に発生する負荷断線のように、入力のハイレベルが継続する場合であっても図4に示す異常検出回路30と同様に異常を検出できる。この場合には、図8に示す第2異常検出部24Bのみの構成としても良い。 When the signal of the PWM cycle counter is constantly generated regardless of the driving state of the N-
図10は、同期整流制御回路22,第1異常検出部23,第2異常検出部24,負荷断線チェック回路26による回路動作の連携を示すフローチャートであり、(a)は概略的な流れを示しており、(b)はより詳細な動作内容を示している。図10(a)において、S1〜S3はそれぞれ第2異常検出部24A,第1異常検出部23,第2異常検出部24Bにおける異常検出動作に対応する。これらの何れかによって異常が検出されると、負荷断線チェック回路26による断線チェック動作に移行する。 FIG. 10 is a flowchart showing the cooperation of circuit operations by the synchronous
すると、図2に示したように、0.2s周期で、僅かな期間だけマルチプレクサ19を一定デューティのPWM信号側に切り替えて(ステップS4;PWMチェックモード)、パルス検出タイミング信号がアクティブになる期間にA点にパルス電圧(VMS)が出力されれば(ステップS5;有)、異常状態は解消されたことになるので「復帰」となる。一方、上記期間にパルス電圧が出力されなければ、負荷断線ダイアグ出力を行う(ステップS6)。続くステップS7〜S9は、負荷断線ダイアグ出力を解除するための処理であり、A点にパルス電圧が出力されるまで0.1s周期でPWMチェックモードを繰り返し実行し、パルス電圧が出力されれば上記ダイアグ出力を解除する。 Then, as shown in FIG. 2, the
図10(b)においては、先ず、初期処理として連続未検出回数のカウンタをゼロにセットし、ダイアグ出力を解除する(DI=L,ステップS11)。それから、負荷断線チェックモードへの移行判定を行う(ステップS12)。ここでの「移行判定」は、図10(a)のステップS1〜S3の処理に対応し、ステップS13〜S25は、ステップS4〜S9の処理(第1実施例の処理)に対応する。 In FIG. 10B, first, as an initial process, a counter for the number of consecutive undetected times is set to zero, and the diagnosis output is canceled (DI = L, step S11). Then, it is determined whether to shift to the load disconnection check mode (step S12). “Migration determination” here corresponds to the processing of steps S1 to S3 in FIG. 10A, and steps S13 to S25 correspond to the processing of steps S4 to S9 (processing of the first embodiment).
すなわち、ステップS13でマルチプレクサ19を一定デューティ側に切り替えて、NチャネルMOSFET4による同期整流動作を停止させ、ステップS14でパルス検出タイミング信号がアクティブとなる期間にA点におけるパルス電圧の出力有無を判定する。パルス電圧の検出頻度が所定数m1以上であれば、連続未検出回数のカウンタをゼロにセットし(ステップS15)、マルチプレクサ19をf/b制御デューティ側に戻す(ステップS16)。それから、ステップS4における0.2sの周期をカウントするためのタイマを再設定すると(ステップS17)、ステップS12に戻る。 That is, in step S13, the
一方、ステップS14においてパルス電圧の検出頻度が所定数m1未満であれば、連続未検出回数のカウンタをカウントアップする(ステップS18)。そして、連続未検出回数が2回未満であればステップS16に移行し、連続未検出回数が2回になると負荷断線ダイアグ出力を行う(ステップS20)。ここまでが、ステップS4〜S6に対応しており、以降がステップS7〜S9に対応している。 On the other hand, if the detection frequency of the pulse voltage is less than the predetermined number m1 in step S14, the counter for the number of consecutive undetections is counted up (step S18). If the number of consecutive undetected times is less than two, the process proceeds to step S16, and if the number of consecutive undetected times is two, load disconnection diagnosis output is performed (step S20). The steps so far correspond to steps S4 to S6, and the subsequent steps correspond to steps S7 to S9.
ダイアグ出力を行うと、ステップS21に移行してS16と同様の処理を行い、ステップS7における0.1sの周期をカウントするためのタイマを設定する(ステップS22)。続いて、ステップS23,S24でS13,S14と同様の処理を行い、ステップS24でパルス電圧の検出頻度が所定数m1未満であればステップS21に戻る。パルス電圧の検出頻度が所定数m1以上であれば、連続未検出回数のカウンタをゼロにセットしてダイアグ出力を解除すると(ステップS25)ステップS16に戻る。
尚、以上の検出は、負荷6が断線した場合だけでなく、例えばコイル5と負荷6との共通接続点が天絡した場合についても同様に検出することができる。When the diagnosis output is performed, the process proceeds to step S21 and the same processing as S16 is performed, and a timer for counting the period of 0.1 s in step S7 is set (step S22). Subsequently, the same processes as S13 and S14 are performed in steps S23 and S24, and if the detection frequency of the pulse voltage is less than the predetermined number m1 in step S24, the process returns to step S21. If the detection frequency of the pulse voltage is equal to or greater than the predetermined number m1, the counter for the number of consecutive undetections is set to zero and the diagnosis output is canceled (step S25), and the process returns to step S16.
In addition, the above detection can be similarly detected not only when the
以上のように第2実施例によれば、第1異常検出部23は、NチャネルMOSFET3のゲートに与えられる駆動信号GHと、NチャネルMOSFET3のソースに出力される電圧信号とを比較して異常検出を行い、第2異常検出部24は、NチャネルMOSFET3がオンしている期間のドレイン−ソース間電圧の変化に基づいて異常検出を行う。そして、第1,第2異常検出部23,24の何れかが異常を検出すると、同期整流制御回路22及び負荷断線チェック回路26による断線判定動作を行うので、断線が発生したことを一層確実に検出することができる。 As described above, according to the second embodiment, the first
この場合、第1異常検出部23は、負荷6をパルス駆動する周期毎に、駆動信号GHの変化と、A点の電圧信号の変化とが一致するか否かを監視し、一致の状態が一定時間以下しか継続しない時に異常検出を行うので、双方の信号の変化の不一致を監視することで断線の発生を検出できる。また、第2異常検出部24Bは、負荷6がパルス駆動される期間にNチャネルMOSFET3のドレイン−ソース間電圧を監視し、その電圧のローレベルが所定の閾値を下回る状態が一定時間繰り返されると異常検出を行う。したがって、同期整流作用が継続されている場合でも、断線の発生チェックを行うことができる。 In this case, the first
更に、第2異常検出部24は、負荷6がフルオン駆動される期間にNチャネルMOSFET3のドレイン−ソース間電圧を監視し、その電圧がローレベルを示す状態が一定時間継続すると異常検出を行う。したがって、その状態を検出することで、フルオン駆動の状態でも断線の発生チェックを行うことができる。 Furthermore, the second
(第3実施例)
図11は第3実施例であり、第2実施例と異なる部分について説明する。第3実施例は、負荷6をローサイド駆動する場合に対応する構成を示す。この場合、NチャネルMOSFET4が駆動MOSとなり、NチャネルMOSFET3に替えてPチャネルMOSFET40が配置されており、これが回生MOSとなる。そして、同期整流制御回路22LとPチャネルMOSFET40のゲートとの間には、NANDゲート41が接続されており、NANDゲート41のもう1つの入力端子は、A点に接続されている。
斯様な構成において、第1,第2異常検出部23L,24L並びに負荷断線チェック動作回路26Lによる検出処理を、ローサイド駆動に対応して適宜行うことで、第1,第2実施例と同様に負荷6の断線を検出することができる。(Third embodiment)
FIG. 11 shows the third embodiment, and the differences from the second embodiment will be described. The third embodiment shows a configuration corresponding to the case where the
In such a configuration, the detection processing by the first and second abnormality detection units 23L and 24L and the load disconnection
尚、第1異常検出部23Lにおける3ビットカウンタを用いた判定時間を、例えば第2実施例と同様に56msに設定する場合は、ローサイド駆動に対応して以下の点を考慮して決定する。すなわち、負荷6の断線が発生しても制御装置が一時的な出力電位の低下に対するフィードバック制御を継続するので、NチャネルMOSFET4が連続してオフになる。また、PチャネルMOSFET40は、A点の電圧が低下すればNANDゲート40の作用により連続でオフになる。 When the determination time using the 3-bit counter in the first abnormality detection unit 23L is set to 56 ms as in the second embodiment, for example, it is determined in consideration of the following points corresponding to the low side drive. That is, even when the
そして、A点は、接続されている回路を介し、電源に対して有限のインピーダンスを持っているので、PWM制御が停止した状態でもA点の電位はある時定数を以って上昇して行くのでPWM制御が再開される。したがって、上記の一時的なNチャネルMOSFET4の連続オフ期間では、パルス有無一致判定部23Lにおいては一致判定されることになるので、3ビットカウンタによる判定時間56msがPWM制御が再開されるまでの時間よりも長くなるように設定する。
以上のように第3実施例によれば、負荷6をローサイド駆動する場合についても第1,第2実施例と同様の効果が得られる。Since the point A has a finite impedance to the power supply through the connected circuit, the potential at the point A rises with a certain time constant even when the PWM control is stopped. Therefore, the PWM control is resumed. Accordingly, since the pulse presence / absence coincidence determination unit 23L makes a coincidence determination during the temporary off-period of the N-
As described above, according to the third embodiment, the same effects as those of the first and second embodiments can be obtained when the
本発明は上記し、又は図面に記載した実施例にのみ限定されるものではなく、以下のような変形又は拡張が可能である。
第1,第2実施例のNチャネルMOSFET3に替えて、PチャネルMOSFETを用いても良い。また、スイッチング素子はMOSFETに限らず、バイポーラトランジスタやIGBT等でも良い。
第1実施例の処理を、マイクロコンピュータを用いてソフトウェアにより実行しても良い。
π型フィルタ回路12を削除しても良い。
第2異常検出部24A,24Bの何れか一方だけを用いても良い。
PWM搬送波周波数は93kHzに限ることは無い。また、 異常検出を行うための所定時間も56msに限ることなく、これらは個別の設計に応じて適宜変更すれば良い。The present invention is not limited to the embodiments described above or shown in the drawings, and the following modifications or expansions are possible.
A P-channel MOSFET may be used instead of the N-
The processing of the first embodiment may be executed by software using a microcomputer.
The π-
Only one of the
The PWM carrier frequency is not limited to 93 kHz. Further, the predetermined time for performing the abnormality detection is not limited to 56 ms, and these may be appropriately changed according to individual designs.
図面中、1は電源、3はNチャネルMOSFET(駆動用スイッチング素子)、4はNチャネルMOSFET(同期整流用スイッチング素子)、6は負荷、8はLCフィルタ回路、13は同期整流制御回路、14は負荷断線チェック回路(断線検出部)、22は同期整流制御回路、23は第1異常検出部、24は第2異常検出部、26は負荷断線チェック回路(断線検出部)、40はPチャネルMOSFET(同期整流用スイッチング素子)を示す。 In the drawing, 1 is a power source, 3 is an N-channel MOSFET (switching element for driving), 4 is an N-channel MOSFET (switching element for synchronous rectification), 6 is a load, 8 is an LC filter circuit, 13 is a synchronous rectification control circuit, 14 Is a load disconnection check circuit (disconnection detection unit), 22 is a synchronous rectification control circuit, 23 is a first abnormality detection unit, 24 is a second abnormality detection unit, 26 is a load disconnection check circuit (disconnection detection unit), and 40 is a P channel. A MOSFET (synchronous rectification switching element) is shown.
| Application Number | Priority Date | Filing Date | Title |
|---|---|---|---|
| JP2010292719AJP2012143048A (en) | 2010-12-28 | 2010-12-28 | Disconnection detection circuit |
| Application Number | Priority Date | Filing Date | Title |
|---|---|---|---|
| JP2010292719AJP2012143048A (en) | 2010-12-28 | 2010-12-28 | Disconnection detection circuit |
| Publication Number | Publication Date |
|---|---|
| JP2012143048Atrue JP2012143048A (en) | 2012-07-26 |
| Application Number | Title | Priority Date | Filing Date |
|---|---|---|---|
| JP2010292719APendingJP2012143048A (en) | 2010-12-28 | 2010-12-28 | Disconnection detection circuit |
| Country | Link |
|---|---|
| JP (1) | JP2012143048A (en) |
| Publication number | Priority date | Publication date | Assignee | Title |
|---|---|---|---|---|
| JP2013236483A (en)* | 2012-05-09 | 2013-11-21 | Denso Corp | Disconnection detection circuit |
| JP2014134400A (en)* | 2013-01-08 | 2014-07-24 | Aisin Seiki Co Ltd | State detection device for on-vehicle electric apparatus |
| JP2018054585A (en)* | 2016-09-30 | 2018-04-05 | ナブテスコ株式会社 | Disconnection detector |
| WO2019220716A1 (en)* | 2018-05-16 | 2019-11-21 | 日立オートモティブシステムズ株式会社 | Load driving device |
| JP2019203693A (en)* | 2018-05-21 | 2019-11-28 | 日立オートモティブシステムズ株式会社 | Electronic control device |
| KR20200088169A (en)* | 2019-01-14 | 2020-07-22 | 주식회사 엘지화학 | Diagnosis appratus |
| CN114217227A (en)* | 2022-01-07 | 2022-03-22 | 清能德创电气技术(北京)有限公司 | Motor brake state detection circuit and disconnection detection method |
| CN115047377A (en)* | 2022-05-10 | 2022-09-13 | 深圳市科陆电子科技股份有限公司 | Disconnection detection circuit and disconnection detection method for terminal control loop |
| CN116420011A (en)* | 2020-11-26 | 2023-07-11 | 日立安斯泰莫株式会社 | Load driving device, diagnostic method of load driving device |
| Publication number | Priority date | Publication date | Assignee | Title |
|---|---|---|---|---|
| JP2001298988A (en)* | 2000-04-13 | 2001-10-26 | Denso Corp | Motor drive |
| JP2005121433A (en)* | 2003-10-15 | 2005-05-12 | Anden | Disconnection detection circuit |
| JP2008199852A (en)* | 2007-02-15 | 2008-08-28 | Denso Corp | Brushless motor drive device |
| JP2010196491A (en)* | 2009-02-23 | 2010-09-09 | Denso Corp | Fuel pump control device |
| Publication number | Priority date | Publication date | Assignee | Title |
|---|---|---|---|---|
| JP2001298988A (en)* | 2000-04-13 | 2001-10-26 | Denso Corp | Motor drive |
| JP2005121433A (en)* | 2003-10-15 | 2005-05-12 | Anden | Disconnection detection circuit |
| JP2008199852A (en)* | 2007-02-15 | 2008-08-28 | Denso Corp | Brushless motor drive device |
| JP2010196491A (en)* | 2009-02-23 | 2010-09-09 | Denso Corp | Fuel pump control device |
| Publication number | Priority date | Publication date | Assignee | Title |
|---|---|---|---|---|
| JP2013236483A (en)* | 2012-05-09 | 2013-11-21 | Denso Corp | Disconnection detection circuit |
| JP2014134400A (en)* | 2013-01-08 | 2014-07-24 | Aisin Seiki Co Ltd | State detection device for on-vehicle electric apparatus |
| JP2018054585A (en)* | 2016-09-30 | 2018-04-05 | ナブテスコ株式会社 | Disconnection detector |
| CN107884659A (en)* | 2016-09-30 | 2018-04-06 | 纳博特斯克有限公司 | Broken thread detector |
| WO2019220716A1 (en)* | 2018-05-16 | 2019-11-21 | 日立オートモティブシステムズ株式会社 | Load driving device |
| US11635472B2 (en) | 2018-05-16 | 2023-04-25 | Hitachi Astemo, Ltd. | Load driving device |
| CN112074749A (en)* | 2018-05-16 | 2020-12-11 | 日立汽车系统株式会社 | Load driving device |
| JPWO2019220716A1 (en)* | 2018-05-16 | 2021-03-18 | 日立Astemo株式会社 | Load drive |
| JP2019203693A (en)* | 2018-05-21 | 2019-11-28 | 日立オートモティブシステムズ株式会社 | Electronic control device |
| JP7073189B2 (en) | 2018-05-21 | 2022-05-23 | 日立Astemo株式会社 | Electronic control device |
| CN112770930A (en)* | 2019-01-14 | 2021-05-07 | 株式会社Lg化学 | Diagnostic device |
| EP3842281A4 (en)* | 2019-01-14 | 2021-10-06 | LG Chem, Ltd. | DIAGNOSTIC DEVICE |
| JP2021533336A (en)* | 2019-01-14 | 2021-12-02 | エルジー・ケム・リミテッド | Diagnostic device |
| JP7049561B2 (en) | 2019-01-14 | 2022-04-07 | エルジー エナジー ソリューション リミテッド | Diagnostic device |
| KR102398573B1 (en)* | 2019-01-14 | 2022-05-13 | 주식회사 엘지에너지솔루션 | Diagnosis appratus |
| WO2020149611A1 (en)* | 2019-01-14 | 2020-07-23 | 주식회사 엘지화학 | Diagnostic apparatus |
| KR20200088169A (en)* | 2019-01-14 | 2020-07-22 | 주식회사 엘지화학 | Diagnosis appratus |
| CN112770930B (en)* | 2019-01-14 | 2024-04-05 | 株式会社Lg新能源 | Diagnostic Devices |
| US11999245B2 (en) | 2019-01-14 | 2024-06-04 | Lg Energy Solution, Ltd. | Diagnosis apparatus for diagnosing a communication state between a vehicle including a battery and a battery management system connected to a vehicle |
| CN116420011A (en)* | 2020-11-26 | 2023-07-11 | 日立安斯泰莫株式会社 | Load driving device, diagnostic method of load driving device |
| CN114217227A (en)* | 2022-01-07 | 2022-03-22 | 清能德创电气技术(北京)有限公司 | Motor brake state detection circuit and disconnection detection method |
| CN115047377A (en)* | 2022-05-10 | 2022-09-13 | 深圳市科陆电子科技股份有限公司 | Disconnection detection circuit and disconnection detection method for terminal control loop |
| Publication | Publication Date | Title |
|---|---|---|
| JP2012143048A (en) | Disconnection detection circuit | |
| CN102723854B (en) | Drive circuit for switch element | |
| EP2940867B1 (en) | Electromagnetic inductive load control device | |
| US7813096B2 (en) | Power supply controller | |
| US10965119B2 (en) | Semiconductor device | |
| JP5742681B2 (en) | Semiconductor device test apparatus and test method thereof | |
| WO2013018493A1 (en) | Power conversion device | |
| US9214888B2 (en) | Pre-charging system for a capacitor in a voltage inverter for an electric motor | |
| US10197625B2 (en) | Fault detection circuit for a PWM driver, related system and integrated circuit | |
| US20150372678A1 (en) | Adaptive blanking timer for short circuit detection | |
| JP5505730B2 (en) | Failure information transmission device | |
| JP6989697B2 (en) | Load drive | |
| CN108352582B (en) | Battery module and battery system | |
| US9622304B2 (en) | Load driving circuit | |
| JP2009145302A (en) | Semiconductor device test apparatus and test method thereof | |
| CN110884558B (en) | Control apparatus and method for supplying electric power to EPS in vehicle | |
| US8270135B2 (en) | Transistor half-bridge control | |
| JP2012222855A (en) | Motor drive device | |
| CN108702149A (en) | Signal output apparatus | |
| WO2015176523A1 (en) | Drive signal wave loss detection circuit and switching tube drive circuit | |
| EP3982540B1 (en) | Switch control device, switch control method, and in-vehicle power supply system | |
| JP2018129869A (en) | Power converter | |
| JP5481041B2 (en) | Failure judgment device | |
| CN117595845B (en) | A driving circuit, a control method and a vehicle | |
| CN119010544A (en) | Active discharge circuit and power conversion device |
| Date | Code | Title | Description |
|---|---|---|---|
| A621 | Written request for application examination | Free format text:JAPANESE INTERMEDIATE CODE: A621 Effective date:20130925 | |
| A977 | Report on retrieval | Free format text:JAPANESE INTERMEDIATE CODE: A971007 Effective date:20140616 | |
| A131 | Notification of reasons for refusal | Free format text:JAPANESE INTERMEDIATE CODE: A131 Effective date:20140624 | |
| A02 | Decision of refusal | Free format text:JAPANESE INTERMEDIATE CODE: A02 Effective date:20141216 |