








本発明は、キャリアに関し、特に、1対のピニオンギヤを回転自在に軸支するダブルピニオン型の遊星歯車装置に設けられるキャリアに関する。 The present invention relates to a carrier, and more particularly, to a carrier provided in a double pinion type planetary gear device that rotatably supports a pair of pinion gears.
自動車等の車両の自動変速機や無段変速機等においては、入力部材と出力部材の間に、予め定められた複数の変速比あるいは変速段を選択するために、複数の遊星歯車装置と、これらを構成する要素を結合するための係合要素、例えば、クラッチおよびブレーキとを用いた多段変速機が多用されており、遊星歯車装置の構成要素の一部を選択的に制動することにより、複数の前進段と少なくとも一つの後進段とを達成することができるようになっている。 In an automatic transmission or a continuously variable transmission of a vehicle such as an automobile, a plurality of planetary gear devices for selecting a plurality of predetermined gear ratios or gear positions between an input member and an output member; Engagement elements for connecting the elements constituting these, for example, multi-stage transmissions using a clutch and a brake are often used, and by selectively braking some of the components of the planetary gear unit, A plurality of forward stages and at least one reverse stage can be achieved.
そして、遊星歯車装置は、サンギヤと、サンギヤの外周側に配置された複数のピニオンギヤと、ピニオンギヤの外周側に配置されたリングギヤと、ピニオンギヤを軸支するためのキャリアとを主な構成要素として用いている。 The planetary gear device uses a sun gear, a plurality of pinion gears arranged on the outer peripheral side of the sun gear, a ring gear arranged on the outer peripheral side of the pinion gear, and a carrier for supporting the pinion gear as main components. ing.
このような遊星歯車装置の一つとして、ピニオンギヤが一対設けられたダブルピニオンギヤから構成されたものがある。ダブルピニオンギヤを用いた遊星歯車装置では、入力部材の周りに並んで配置された複数の第1のピニオンギヤと、第1のピニオンギヤの外周側に配置され、第1のピニオンギヤに噛み合う複数の第2のピニオンギヤとから構成されている。 As one of such planetary gear devices, there is one constituted by a double pinion gear provided with a pair of pinion gears. In a planetary gear device using a double pinion gear, a plurality of first pinion gears arranged side by side around the input member and a plurality of second pinions arranged on the outer peripheral side of the first pinion gear and meshing with the first pinion gears. It consists of a pinion gear.
そして、第1のピニオンギヤはサンギヤに噛み合い、第2のピニオンギヤはリングギヤおよび第1のピニオンギヤに噛み合うようになっている。第1のピニオンギヤおよび第2のピニオンギヤは、キャリアを構成する一対のキャリアプレートによって軸方向両側を挟まれ、一対のキャリアプレートを連結する第1のピニオンシャフトおよび第2のピニオンシャフトにそれぞれ回転自在に軸支されている。 The first pinion gear meshes with the sun gear, and the second pinion gear meshes with the ring gear and the first pinion gear. The first pinion gear and the second pinion gear are sandwiched on both sides in the axial direction by a pair of carrier plates constituting the carrier, and are respectively rotatable to the first pinion shaft and the second pinion shaft that couple the pair of carrier plates. It is pivotally supported.
しかしながら、このような従来の遊星歯車装置にあっては、何らかの理由でキャリアの過回転が発生した場合に、サンギヤに噛合してキャリアと共に回転する第1のピニオンギヤおよびリングギヤに噛合する第2のピニオンギヤがサンギヤの周りに高速で自転しながら公転するため、第1のピニオンギヤおよび第2のピニオンギヤに大きな遠心力が発生してしまう。 However, in such a conventional planetary gear device, when the carrier over-rotation occurs for some reason, the first pinion gear that meshes with the sun gear and rotates with the carrier and the second pinion gear that meshes with the ring gear. Is revolved around the sun gear while rotating at high speed, so that a large centrifugal force is generated in the first pinion gear and the second pinion gear.
このため、一対のキャリアプレートに取付けられる第1のピニオンシャフトおよび第2のピニオンシャフトに過大な負荷が加わってしまい、これら第1のピニオンシャフトおよび第2のピニオンシャフトを支持する一対のキャリアプレートにクラックが発生するおそれがある。 For this reason, an excessive load is applied to the first pinion shaft and the second pinion shaft attached to the pair of carrier plates, and the pair of carrier plates that support the first pinion shaft and the second pinion shaft are applied to the pair of carrier plates. There is a risk of cracking.
このため、一対のキャリアプレートの強度を増大させる必要があった。ところが、このようにキャリアプレートの強度を増大させるためには、キャリアプレートの材質を変更したり、剛性を向上させる必要があるため、キャリアの重量が増大したり、製造コストが増大してしまうという問題が発生してしまった。 For this reason, it was necessary to increase the strength of the pair of carrier plates. However, in order to increase the strength of the carrier plate in this way, it is necessary to change the material of the carrier plate or improve the rigidity, so that the weight of the carrier increases or the manufacturing cost increases. A problem has occurred.
本発明は、上述のような従来の問題を解決するためになされたもので、キャリアの過回転が発生するのを防止して、重量が増大するのを防止することができるとともに製造コストが増大するのを防止することができるキャリアを提供することを目的とする。 The present invention has been made to solve the conventional problems as described above, and prevents the carrier from over-rotating, thereby preventing an increase in weight and an increase in manufacturing cost. It is an object of the present invention to provide a carrier that can prevent this.
本発明に係るキャリアは、上記目的を達成するため、(1)サンギヤのみに噛合する第1のピニオンギヤと、前記サンギヤの外周部に前記サンギヤの軸心方向周りに回転自在に設けられるリングギヤおよび前記第1のピニオンギヤに噛合する第2のピニオンギヤとをそれぞれ回転自在に支持する第1のピニオンシャフトおよび第2のピニオンシャフトを有するキャリアにおいて、前記第1のピニオンシャフトおよび前記第2のピニオンシャフトの両端部に接続され、前記第1のピニオンギヤおよび前記第2のピニオンギヤを挟み込むようにして設けられた第1のキャリアプレートおよび第2のキャリアプレートを有し、前記第1のキャリアプレートおよび前記第2のキャリアプレートが、前記第1のピニオンシャフトを摺動自在に支持するように前記第1のキャリアプレートおよび前記第2のキャリアプレートの放射方向に湾曲して延在する長溝を有し、前記長溝の放射方向外端と前記第1のピニオンシャフトの間に弾性部材を設けることにより、前記第1のピニオンシャフトを前記第1のキャリアプレートおよび前記第2のキャリアプレートの放射方向内方に付勢するものから構成されている。 In order to achieve the above object, a carrier according to the present invention includes: (1) a first pinion gear that meshes only with a sun gear; a ring gear that is provided on an outer peripheral portion of the sun gear so as to be rotatable about the axial direction of the sun gear; In a carrier having a first pinion shaft and a second pinion shaft that rotatably support a second pinion gear meshing with the first pinion gear, both ends of the first pinion shaft and the second pinion shaft A first carrier plate and a second carrier plate that are connected to each other and are provided so as to sandwich the first pinion gear and the second pinion gear, and the first carrier plate and the second carrier plate A carrier plate slidably supports the first pinion shaft. Having a long groove extending in a radial direction of the first carrier plate and the second carrier plate, and an elastic member is provided between the radial outer end of the long groove and the first pinion shaft. Thus, the first pinion shaft is configured to be urged inward in the radial direction of the first carrier plate and the second carrier plate.
この構成により、第1のキャリアプレートおよび第2のキャリアプレートが、第1のピニオンシャフトを摺動自在に支持するように放射方向に湾曲して延在する長溝を有し、長溝の放射方向外端と第1のピニオンシャフトの間に弾性部材を設けることにより、第1のピニオンシャフトを第1のキャリアプレートおよび第2のキャリアプレートの放射方向内方に付勢しているので、何らかの理由によってキャリアの過回転が発生したときに、第1のピニオンギヤに大きな遠心力が加わった場合には、第1のピニオンシャフトが付勢部材の付勢力に抗して長溝に沿って第1のキャリアプレートおよび第2のキャリアプレートの放射方向外方に円弧状に移動する。
ここで、長溝が第1のキャリアプレートおよび第2のキャリアプレートの放射方向に湾曲して延在するのは、第1のピニオンギヤが第2のピニオンギヤに噛合した状態で第1のキャリアプレートおよび第2のキャリアプレートの放射方向に沿って円弧状に移動するからである。With this configuration, the first carrier plate and the second carrier plate have long grooves extending in a radial direction so as to slidably support the first pinion shaft, and the long grooves are outside the radial direction. By providing an elastic member between the end and the first pinion shaft, the first pinion shaft is urged radially inward of the first carrier plate and the second carrier plate. When a large centrifugal force is applied to the first pinion gear when the carrier over-rotation occurs, the first carrier plate moves along the long groove against the urging force of the urging member. And it moves circularly outward in the radial direction of the second carrier plate.
Here, the long groove is curved and extends in the radial direction of the first carrier plate and the second carrier plate because the first carrier plate and the first carrier plate are engaged with the second pinion gear in a state where the first pinion gear is engaged with the second pinion gear. This is because it moves in an arc along the radial direction of the two carrier plates.
このため、第1のピニオンギヤがサンギヤから離隔して、サンギヤからキャリアに動力が伝達されている場合にあっては、第1のピニオンギヤを介してサンギヤとキャリアの間で動力が伝達されなくなり、キャリアが減速する。このため、キャリアの過回転を防止することができ、第1のピニオンギヤおよび第2のピニオンギヤに過大な遠心力が発生するのを防止することができる。 For this reason, when the first pinion gear is separated from the sun gear and the power is transmitted from the sun gear to the carrier, the power is not transmitted between the sun gear and the carrier via the first pinion gear. Slows down. For this reason, it is possible to prevent the carrier from over-rotating and to prevent excessive centrifugal force from being generated in the first pinion gear and the second pinion gear.
このため、一対のキャリアプレートに取付けられる第1のピニオンシャフトおよび第2のピニオンシャフトに過大な負荷が加わってしまうのを防止して、第1のピニオンシャフトおよび第2のピニオンシャフトを支持する一対のキャリアプレートにクラックが発生するのを防止することができる。
したがって、一対のキャリアプレートの強度を増大させるのを不要にして、キャリアの重量が増大したり、製造コストが増大してしまうのを防止することができる。Therefore, it is possible to prevent an excessive load from being applied to the first pinion shaft and the second pinion shaft attached to the pair of carrier plates, and to support the first pinion shaft and the second pinion shaft. The generation of cracks in the carrier plate can be prevented.
Therefore, it is unnecessary to increase the strength of the pair of carrier plates, and it is possible to prevent the weight of the carrier from increasing and the manufacturing cost from increasing.
また、キャリアの通常の回転時には、第1のピニオンシャフトが弾性部材によって第1のキャリアプレートおよび第2のキャリアプレートの放射方向内方に付勢されるので、第1のピニオンギヤをサンギヤに確実に噛合させることができ、サンギヤから第1のピニオンギヤを介してキャリアに動力を確実に伝達することができる。 Further, during normal rotation of the carrier, the first pinion shaft is urged radially inward of the first carrier plate and the second carrier plate by the elastic member, so that the first pinion gear can be reliably engaged with the sun gear. The gears can be engaged with each other, and power can be reliably transmitted from the sun gear to the carrier via the first pinion gear.
本発明によれば、キャリアの過回転が発生するのを防止して、重量が増大するのを防止することができるとともに、製造コストが増大するのを防止することができるキャリアを提供することができる。 According to the present invention, it is possible to provide a carrier capable of preventing the carrier from over-rotating and preventing the weight from increasing and preventing the manufacturing cost from increasing. it can.
以下、本発明の実施の形態について、図面を参照して説明する。
(第1の実施の形態)
まず、第1の実施の形態の構成について説明する。なお、第1の実施の形態は、本発明のキャリアを有する遊星歯車装置を自動変速機に適用した例を示している。なお、この遊星歯車装置は、CVTに設けられる自動変速機やハイブリッド車両に設けられる自動変速機等に適用してもよい。Embodiments of the present invention will be described below with reference to the drawings.
(First embodiment)
First, the configuration of the first embodiment will be described. The first embodiment shows an example in which the planetary gear device having the carrier of the present invention is applied to an automatic transmission. This planetary gear device may be applied to an automatic transmission provided in a CVT, an automatic transmission provided in a hybrid vehicle, or the like.
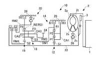
図1において、自動変速機10は、FF車両等の横置き用のもので、内燃機関であるエンジン1の出力は、流体式伝動装置として機能するトルクコンバータ2、自動変速機10、図示しない差動歯車装置、一対の車軸等を介して左右の駆動輪に伝達されるようになっている。 In FIG. 1, an
トルクコンバータ2は、エンジン1のクランク軸に連結されたポンプ翼車2p、自動変速機10の入力軸22に連結されたタービン翼車2tおよび一方向クラッチ2cを介してハウジングケース26に連結されたステータ翼車2sを備えており、流体を介して動力伝達を行うようになっている。 The
また、それらのポンプ翼車2pおよびタービン翼車2tの間には、ロックアップクラッチ3が設けられており、ロックアップクラッチ3が係合されるとポンプ翼車2pおよびタービン翼車2tが一体的に回転させられるようになっている。 A
自動変速機10は、ダブルピニオン型の第1遊星歯車装置12を主体として構成されている第1変速部14と、シングルピニオン型の第2遊星歯車装置16およびダブルピニオン型の第3遊星歯車装置18を主体として構成されている第2変速部20とを同軸線上に有し、入力軸22の回転を変速して出力歯車24から出力する。 The
入力軸22は入力部材に相当するもので、エンジン1によって回転駆動されるトルクコンバータ2のタービン軸から構成されており、出力歯車24は出力部材に相当するもので、差動歯車装置を介して左右の駆動輪を回転駆動する。 The
なお、この自動変速機10は中心線に対して略対称的に構成されており、図1では中心線の下半分が省略されている。 The
第1変速部14を構成している第1遊星歯車装置12は、サンギヤS1、キャリアCA1およびリングギヤR1の3つの回転要素を備えており、サンギヤS1が入力軸22に連結されて回転駆動されるとともに、キャリアCA1が第3ブレーキB3を介して回転不能にハウジングケース26に固定されることにより、リングギヤR1が中間出力部材として入力軸22に対して減速回転させられて出力する。 The first
また、キャリアCA1が本発明のキャリアに相当するものであり、このキャリアCA1は、サンギヤS1のみに噛合する第1のピニオンギヤP1と、サンギヤS1の外周部にサンギヤS1の軸心方向周りに回転自在に設けられるリングギヤR1および第1のピニオンギヤP1に噛合する第2のピニオンギヤP2とを備えている。なお、キャリアCA1の構成は後述する。 Further, the carrier CA1 corresponds to the carrier of the present invention, and this carrier CA1 is rotatable around the axial direction of the sun gear S1 on the outer periphery of the first pinion gear P1 that meshes only with the sun gear S1. Are provided with a ring gear R1 and a second pinion gear P2 meshing with the first pinion gear P1. The configuration of the carrier CA1 will be described later.
また、第2変速部20を構成している第2遊星歯車装置16および第3遊星歯車装置18は、一部が互いに連結されることによって4つの回転要素RM1〜RM4が構成されている。
具体的には、第3遊星歯車装置18のサンギヤS3によって第1回転要素RM1が構成され、第2遊星歯車装置16のリングギヤR2および第3遊星歯車装置18のリングギヤR3が互いに連結されて第2回転要素RM2が構成され、第2遊星歯車装置16のキャリアCA2および第3遊星歯車装置18のキャリアCA3が互いに連結されて第3回転要素RM3が構成され、第2遊星歯車装置16のサンギヤS2によって第4回転要素RM4が構成されている。In addition, the second
Specifically, the first rotating element RM1 is configured by the sun gear S3 of the third
第2遊星歯車装置16および第3遊星歯車装置18は、キャリアCA2およびキャリアCA3が共通の部材によって構成されているとともに、リングギヤR2およびリングギヤR3が共通の部材によって構成されている。 In the second
また、キャリアCA2、CA3は、サンギヤS3に噛合するピニオンギヤP3と、リングギヤR2およびサンギヤS2に噛合するピニオンギヤP4とを備えている。なお、ピニオンギヤP3、P4は、共通の部材から構成されていてもよく、ショートピニオンギヤとロングピニオンギヤとから構成してもよい。但し、このピニオンギヤP3、P4は、互いに噛合していない。 Further, the carriers CA2 and CA3 include a pinion gear P3 that meshes with the sun gear S3 and a pinion gear P4 that meshes with the ring gear R2 and the sun gear S2. The pinion gears P3 and P4 may be composed of a common member, or may be composed of a short pinion gear and a long pinion gear. However, the pinion gears P3 and P4 are not meshed with each other.
また、第1回転要素RM1(サンギヤS3)は、第1ブレーキB1によって選択的にハウジングケース26に連結されて回転停止させられ、第2回転要素RM2(リングギヤR2、R3)は、第2ブレーキB2によって選択的にハウジングケース26に連結されて回転停止させられる。 Further, the first rotating element RM1 (sun gear S3) is selectively connected to the
また、第4回転要素RM4(サンギヤS2)は、第1クラッチC1を介して選択的に入力軸22に連結され、第2回転要素RM2(リングギヤR2、R3)は、第2クラッチC2を介して選択的に入力軸22に連結され、第1回転要素RM1(サンギヤS3)は、中間出力部材である第1遊星歯車装置12のリングギヤR1に一体的に連結され、第3回転要素RM3(キャリアCA2、CA3)は、出力歯車24に一体的に連結されて回転を出力するようになっている。 The fourth rotating element RM4 (sun gear S2) is selectively connected to the
第1ブレーキB1〜第3ブレーキB3、第1クラッチC1、第2クラッチC2は、何れも油圧シリンダによって摩擦係合させられる多板式の油圧式摩擦係合装置である。なお、第2回転要素RM2とハウジングケース26との間には、第2回転要素RM2の正回転(入力軸22と同じ回転方向)を許容しつつ逆回転を阻止する一方向クラッチFが第2ブレーキB2と並列に設けられている。 The first brake B1 to the third brake B3, the first clutch C1, and the second clutch C2 are all multi-plate hydraulic friction engagement devices that are frictionally engaged by a hydraulic cylinder. Between the second rotating element RM2 and the
図3に示すものは、第1変速部14および第2変速部20の各回転要素の回転速度を直線で表すことができる共線図であり、下の横線が回転速度「0」で、上の横線が回転速度「1.0」すなわち、入力軸22と同じ回転速度である。 FIG. 3 is a collinear diagram that can represent the rotational speeds of the rotating elements of the
また、第1変速部14の各縦線は、左側から順番にサンギヤS1、リングギヤR1、キャリアCA1を表しており、それらの間隔は第1遊星歯車装置12のギヤ比(=サンギヤの歯数/リングギヤの歯数)ρ1に応じて定められる。 Further, each vertical line of the
第2変速部20の4本の縦線は、左端から右端へ向かって順番に第1回転要素RM1(サンギヤS3)、第2回転要素RM2(リングギヤR2、R3)、第3回転要素RM3(キャリアCA2、CA3)、第4回転要素RM4(サンギヤS2)を表しており、これらの間隔は第2遊星歯車装置16のギヤ比ρ2および第3遊星歯車装置18のギヤ比ρ3に応じて定められる。 The four vertical lines of the
そして、図3に示す共線図から明らかなように、第1クラッチC1および第2ブレーキB2が係合させられて、第4回転要素RM4が入力軸22と一体回転させられるとともに第2回転要素RM2が回転停止させられると、出力歯車24に連結された第3回転要素RM3は、図2に示す「1st」で示す回転速度で回転させられ、最も大きい変速比の第1変速段「1st」が成立させられる。 As apparent from the collinear diagram shown in FIG. 3, the first clutch C1 and the second brake B2 are engaged, and the fourth rotating element RM4 is rotated integrally with the
第1クラッチC1および第1ブレーキB1が係合させられて、第4回転要素RM4が入力軸22と一体回転させられるとともに第1回転要素RM1が回転停止させられると、第3回転要素RM3は、「2nd」で示す回転速度で回転させられ、第1変速段「1st」よりも変速比が小さい第2変速段「2nd」が成立させられる。 When the first clutch C1 and the first brake B1 are engaged, the fourth rotating element RM4 is rotated integrally with the
第1クラッチC1および第3ブレーキB3が係合させられて、第4回転要素RM4が入力軸22と一体回転させられるとともに第1回転要素RM1が第1変速部14を介して減速回転させられると、第3回転要素RM3は「3rd」で示す回転速度で回転させられ、第2変速段「2nd」よりも変速比が小さい第3変速段「3rd」が成立させられる。 When the first clutch C1 and the third brake B3 are engaged, the fourth rotation element RM4 is rotated integrally with the
第1クラッチC1および第2クラッチC2が係合させられて、第2変速部20が入力軸22と一体回転させられると、第3回転要素RM3は、「4th」で示す回転速度、すなわち、入力軸22と同じ回転速度で回転させられ、第3変速段「3rd」よりも変速比が小さい第4変速段「4th」が成立させられる。この第4変速段「4th」の変速比は、1である。 When the first clutch C1 and the second clutch C2 are engaged and the
また、第2クラッチC2および第3ブレーキB3が係合させられて、第2回転要素RM2が入力軸22と一体回転させられるとともに第1回転要素RM1が第1変速部14を介して減速回転させられると、第3回転要素RM3は、「5th」で示す回転速度で回転させられ、第4変速段「4th」よりも変速比が小さい第5変速段「5th」が成立させられる。 Further, the second clutch C2 and the third brake B3 are engaged, the second rotation element RM2 is rotated integrally with the
第2クラッチC2および第1ブレーキB1が係合させられて、第2回転要素RM2が入力軸22と一体回転させられるとともに第1回転要素RM1が回転停止させられると、第3回転要素RM3は、「6th」で示す回転速度で回転させられ、第5変速段「5th」よりも変速比が小さい第6変速段「6th」が成立させられる。 When the second clutch C2 and the first brake B1 are engaged, the second rotating element RM2 is rotated integrally with the
また、第2ブレーキB2および第3ブレーキB3が係合させられると、第2回転要素RM2が回転停止させられるとともに第1回転要素RM1が第1変速部14を介して減速回転させられることにより、第3回転要素RM3は、「Rev」で示す回転速度で逆回転させられ、後進変速段「Rev」が成立させられる。 Further, when the second brake B2 and the third brake B3 are engaged, the rotation of the second rotation element RM2 is stopped and the first rotation element RM1 is decelerated and rotated via the
図2に示す作動表は、自動変速機10の各変速段とクラッチC1、C2、ブレーキB1〜B3の作動状態との関係をまとめたもので、「○」は、係合、「◎」は、エンジンブレーキ時のみ係合を表している。
第1変速段「1st」を成立させるブレーキB2には並列に一方向クラッチFが設けられているため、発進時(加速時)には必ずしもブレーキB2を係合させる必要は無いのである。
また、各変速段の変速比は、第1遊星歯車装置12、第2遊星歯車装置16および第3 遊星歯車装置18の各ギヤ比ρ1、ρ2、ρ3によって適宜定められる。The operation table shown in FIG. 2 is a summary of the relationship between each shift stage of the
Since the one-way clutch F is provided in parallel to the brake B2 that establishes the first shift stage “1st”, it is not always necessary to engage the brake B2 at the time of start (acceleration).
Further, the gear ratio of each gear stage is appropriately determined by the gear ratios ρ1, ρ2, and ρ3 of the first
図4、図5において、キャリアCA1は、円盤状の第1のキャリアプレート31と、円盤状の第2のキャリアプレート32とを備えている。第1のキャリアプレート31および第2のキャリアプレート32の間には円筒状の第1のピニオンシャフト33および円筒状の第2のピニオンシャフト34が介装されており、第1のピニオンシャフト33にはニードルベアリング等の軸受35を介して第1のピニオンギヤP1が回転自在に支持されているとともに、第2のピニオンシャフト34にはニードルベアリング等の軸受36を介して第2のピニオンギヤP2が回転自在に支持されている。 4 and 5, the carrier CA <b> 1 includes a disk-shaped
また、第2のキャリアプレート32の放射方向外方には3つのブリッジ部37a〜37cが設けられており、このブリッジ部37a〜37cがろう付け等によって第1のキャリアプレート31に接合されることにより、第1のピニオンギヤP1および第2のピニオンギヤP2を挟み込むようにして第1のキャリアプレート31および第2のキャリアプレート32が一定の距離を隔てて対向するとともに、第1のキャリアプレート31および第2のキャリアプレート32が一体化されている。 Further, three
また、第1のキャリアプレート31および第2のキャリアプレート32の放射方向内方には開口部31a、32aが形成されており、この開口部31a、32aには入力軸22が挿通されるとともに、入力軸22に取付けられたサンギヤS1が第1のキャリアプレート31および第2のキャリアプレート32の間に位置してサンギヤS1が第1のピニオンギヤP1に噛合される。 In addition,
一方、第2のピニオンシャフト34の両端部は、第1のキャリアプレート31および第2のキャリアプレート32にそれぞれ形成されたシャフト孔31bおよび後述する長溝31c、32cに挿通されることにより、第1のキャリアプレート31および第2のキャリアプレート32に取付けられている。 On the other hand, both end portions of the
また、図4〜図6に示すように、第1のキャリアプレート31および第2のキャリアプレート32には、長溝31c、32cが形成されており、この長溝31c、32cは、第1のキャリアプレート31および第2のキャリアプレート32の放射方向に湾曲して延在している。 As shown in FIGS. 4 to 6, the
この長溝31c、32cには第1のピニオンシャフト33の両端部が摺動自在に嵌合されており、第1のピニオンシャフト33は、第1のキャリアプレート31および第2のキャリアプレート32の放射方向に沿って円弧状に摺動自在となっている。
ここで、長溝31c、32cが第1のキャリアプレート31および第2のキャリアプレート32の放射方向に湾曲して延在するのは、第1のピニオンギヤP1が第2のピニオンギヤP2に噛合した状態で第1のキャリアプレート31および第2のキャリアプレート32の放射方向に沿って円弧状に移動するからである。Both ends of the
Here, the
また、図7に示すように、第1のピニオンシャフト33の両端部には長溝31c、32cと同一の曲面を有する曲面部33aが形成されており、この曲面部33aが長溝31c、32cに嵌合することにより、高速回転する第1のピニオンギヤP1によって第1のピニオンシャフト33が連れ回ってしまうのを防止することができる。
また、長溝31c、32cの放射方向外端と第1のピニオンシャフト33の間には付勢部材としてのコイルスプリング39が介装されており、第1のピニオンシャフト33は、コイルスプリング39によって第1のキャリアプレート31および第2のキャリアプレート32の放射方向内方に付勢されている。このため、第1のピニオンギヤP1は、サンギヤS1に噛合される。Further, as shown in FIG. 7,
A
また、キャリアCA1の過回転が発生した場合、すなわち、キャリアCA1がある一定回転数以上で回転した場合には、第1のピニオンギヤP1に作用する遠心力によって、第1のピニオンシャフト33がコイルスプリング39の付勢力に抗して第1のピニオンシャフト33が長溝31c、32cに沿って第1のキャリアプレート31および第2のキャリアプレート32の放射方向外方に円弧状に移動するようになっている。
このとき、第1のピニオンギヤP1がサンギヤS1から離隔する。したがって、本実施の形態のコイルスプリング39は、キャリアCA1がある一定回転数未満で回転した場合に、第1のピニオンシャフト33を第1のキャリアプレート31および第2のキャリアプレート32の放射方向内端に押し付け、第1のピニオンギヤP1をサンギヤS1に噛合させることができるバネ定数に設定されている。Further, when the carrier CA1 is excessively rotated, that is, when the carrier CA1 is rotated at a certain rotational speed or more, the
At this time, the first pinion gear P1 is separated from the sun gear S1. Therefore, the
また、第1のピニオンシャフト33の両端部の曲面部33aを除いた部分には突起33bが形成されているとともに、長溝31c、32cの放射方向外端には突起40が形成されており、この突起33bおよび突起40がコイルスプリング39の両端部に挿通されることにより、コイルスプリング39が長溝31c、32cから抜け出ることが防止される。
また、図6に示すように、第1のピニオンシャフト33には油路42が設けられており、この油路42を通して軸受35に潤滑油が供給されるようになっている。また、第2のピニオンシャフト34にも油路42と同様の油路が形成されている。The
As shown in FIG. 6, an
本実施の形態では、サンギヤS1から第1のピニオンギヤP1および第2のピニオンギヤP2を介してキャリアCA1に駆動力が伝達されると、キャリアCA1が高速回転する。
このとき、何らかの理由により、キャリアCA1の過回転が発生した場合に、第1のピニオンギヤP1に大きな遠心力が加わる。In the present embodiment, when driving force is transmitted from sun gear S1 to carrier CA1 through first pinion gear P1 and second pinion gear P2, carrier CA1 rotates at a high speed.
At this time, when the carrier CA1 is excessively rotated for some reason, a large centrifugal force is applied to the first pinion gear P1.
本実施の形態では、第1のキャリアプレート31および第2のキャリアプレート32が、第1のピニオンシャフト33を摺動自在に支持するように第1のキャリアプレート31および第2のキャリアプレート32の放射方向に湾曲して延在する長溝31c、32cを有し、長溝31c、32cの放射方向外端と第1のピニオンシャフト33の間にコイルスプリング39を設けることにより、第1のピニオンシャフト33を第1のキャリアプレート31および第2のキャリアプレート32の放射方向内方に付勢するようにしたので、第1のピニオンシャフト33がコイルスプリング39の付勢力に抗して長溝31c、32cに沿って第1のキャリアプレート31および第2のキャリアプレート32の放射方向外方に円弧状に移動する。 In the present embodiment, the
このため、第1のピニオンギヤP1がサンギヤS1から離隔して、第1のピニオンギヤP1を介してサンギヤS1とキャリアCA1の間で動力が伝達されなくなり、キャリアCA1が減速される。 For this reason, the first pinion gear P1 is separated from the sun gear S1, power is not transmitted between the sun gear S1 and the carrier CA1 via the first pinion gear P1, and the carrier CA1 is decelerated.
このため、キャリアCA1の過回転を防止して、第1のピニオンギヤP1および第2のピニオンギヤP2に過大な遠心力が発生するのを防止することができる。このため、第1のキャリアプレート31および第2のキャリアプレート32に取付けられる第1のピニオンシャフト33および第2のピニオンシャフト34に過大な負荷が加わってしまうのを防止して、第1のピニオンシャフト33および第2のピニオンシャフト34を支持する第1のキャリアプレート31および第2のキャリアプレート32にクラックが発生するのを防止することができる。 For this reason, it is possible to prevent the carrier CA1 from over-rotating and to prevent an excessive centrifugal force from being generated in the first pinion gear P1 and the second pinion gear P2. Therefore, an excessive load is prevented from being applied to the
したがって、第1のキャリアプレート31および第2のキャリアプレート32の強度を増大させるのを不要にして、キャリアCA1の重量が増大したり、キャリアCA1の製造コストが増大してしまうのを防止することができる。 Therefore, it is not necessary to increase the strength of the
また、リングギヤR1から第2のピニオンギヤP2を介してキャリアCA1に駆動力が伝達されてキャリアCA1が高速回転した場合に、何らかの理由により、キャリアCA1の過回転が発生したときにも第1のピニオンギヤP1に大きな遠心力が加わるため、第1のピニオンシャフト33がコイルスプリング39によって長溝31c、32cに沿って第1のキャリアプレート31および第2のキャリアプレート32の放射方向外方に円弧状に移動する。 In addition, when the driving force is transmitted from the ring gear R1 to the carrier CA1 via the second pinion gear P2 and the carrier CA1 rotates at a high speed, the first pinion gear is also generated when the carrier CA1 is excessively rotated for some reason. Since a large centrifugal force is applied to P1, the
このため、第1のピニオンギヤP1がサンギヤS1から離隔して、リングギヤR1から第2のピニオンギヤP2および第1のピニオンギヤP1を介してサンギヤS1に動力が伝達されずに、第2のピニオンギヤP2が自転するだけとなり、キャリアCA1が減速され、上述したようにキャリアCA1の過回転が防止される。 Therefore, the first pinion gear P1 is separated from the sun gear S1, and power is not transmitted from the ring gear R1 to the sun gear S1 via the second pinion gear P2 and the first pinion gear P1, so that the second pinion gear P2 rotates. As a result, the carrier CA1 is decelerated and over-rotation of the carrier CA1 is prevented as described above.
また、キャリアCA1の通常の回転時には、第1のピニオンシャフト33がコイルスプリング39によって第1のキャリアプレート31および第2のキャリアプレート32の放射方向内方に付勢されるので、第1のピニオンギヤP1をサンギヤS1に確実に噛合させることができ、サンギヤS1から第1のピニオンギヤP1を介してキャリアCA1に動力を確実に伝達することができるとともに、リングギヤRから第2のピニオンギヤP2を介してキャリアCA1に動力を確実に伝達することができる。 Further, during the normal rotation of the carrier CA1, the
また、本実施の形態では、キャリアCA1の過回転を防止することができるため、第1のピニオンギヤP1および第2のピニオンギヤP2に過大な遠心力が発生して軸受35、36や第1のピニオンシャフト33および第2のピニオンシャフト34が損傷してしまうのを防止することができる。 Further, in the present embodiment, since the carrier CA1 can be prevented from over-rotating, an excessive centrifugal force is generated in the first pinion gear P1 and the second pinion gear P2, and the
(第2の実施の形態)
本発明のキャリアの第2の実施の形態では、キャリアCA1の構成が第1の実施の形態と同一であるため、キャリアCA1については、図4〜図7を用いて説明する。
図8において、自動変速機51は、FF車両等の横置きとしてもFR車両等の縦置きとしても用いられるもので、ダブルピニオン型の第1遊星歯車装置52を主体として構成されている第1変速部53と、ダブルピニオン型の第2遊星歯車装置54、シングルピニオン型の第3遊星歯車装置55およびシングルピニオン型の第4遊星歯車装置56を主体として構成されている第2変速部57とを有し、入力軸58の回転を変速して出力歯車59から出力する。(Second Embodiment)
In the second embodiment of the carrier of the present invention, since the configuration of the carrier CA1 is the same as that of the first embodiment, the carrier CA1 will be described with reference to FIGS.
In FIG. 8, the
入力軸58は入力部材に相当するもので、トルクコンバータ60のタービン軸であり、走行用駆動源としての内燃機関のクランク軸61からトルクコンバータ60を介して回転が入力される一方、出力歯車59は出力部材に相当するもので、差動歯車装置等を介して左右の駆動輪を回転駆動する。 The
なお、この自動変速機51は中心線に対して略対称的に構成されており、図8では中心線の下半分が省略されている。以下の各実施例についても同様である。 The
第1変速部53を構成している第1遊星歯車装置52のキャリアCA1は入力軸58に連結されて回転駆動され、サンギヤS1は回転不能にハウジングケース62に一体的に固定され、リングギヤR1は中間出力部材として入力軸58に対して減速回転させられて第2変速部57に出力する。 The carrier CA1 of the first
本実施の形態では、キャリアCA1が本発明のキャリアに相当するものであり、このキャリアCA1は、サンギヤS1のみに噛合する第1のピニオンギヤP1と、サンギヤS1の外周部にサンギヤS1の軸心方向周りに回転自在に設けられるリングギヤR1および第1のピニオンギヤP1に噛合する第2のピニオンギヤP2とを備えている。 In the present embodiment, the carrier CA1 corresponds to the carrier of the present invention. The carrier CA1 includes a first pinion gear P1 that meshes only with the sun gear S1, and the axial direction of the sun gear S1 on the outer periphery of the sun gear S1. A ring gear R1 and a second pinion gear P2 meshing with the first pinion gear P1 are provided.
また、キャリアCA1の構成は、第1の実施の形態の図4〜図7と同様である。但し、本実施の形態のキャリアCA1は、第1のキャリアプレート31および第2のキャリアプレート32と入力軸58が一体的に設けられ、キャリアCA1が入力軸58と一体回転する。また、開口部31aまたは開口部32aを通して第1のキャリアプレート31および第2のキャリアプレート32の間にサンギヤS1が挿通され、サンギヤS1が第1のピニオンギヤP1に噛合している。 The configuration of the carrier CA1 is the same as that in FIGS. 4 to 7 of the first embodiment. However, in the carrier CA1 of the present embodiment, the
本実施の形態では、入力軸58の回転をキャリアCA1からそのまま第2変速部57に出力する経路が、予め定められた一定の変速比で出力する第1中間出力経路PA1で、入力軸58からキャリアCA1、そのキャリアCA1に配設されたピニオンギヤおよび中間出力部材としてのリングギヤR1を経て第2変速部57に出力する経路が、第1中間出力経路PA1よりも大きい変速比で入力軸58の回転を減速して出力する第2中間出力経路PA2である。 In the present embodiment, the path for directly outputting the rotation of the
また、第2変速部57を構成している第2遊星歯車装置54、第3遊星歯車装置55および第4遊星歯車装置56は、一部が互いに連結されることによって5つの回転要素RM1〜RM5が構成されている。 The second
具体的には、第2遊星歯車装置54のサンギヤS2および第4遊星歯車装置56のサンギヤS4が互いに連結されて第1回転要素RM1が構成され、第3遊星歯車装置55のリングギヤR3によって第2回転要素RM2が構成され、第2遊星歯車装置54のリングギヤR2、第3遊星歯車装置55のキャリアCA3、および第4遊星歯車装置56のキャリアCA4が互いに連結されて第3回転要素RM3が構成され、第3遊星歯車装置55のサンギヤS3および第4遊星歯車装置56のリングギヤR4が互いに連結されて第4回転要素RM4が構成され、第2遊星歯車装置54のキャリアCA2によって第5回転要素RM5が構成されている。 Specifically, the sun gear S2 of the second
そして、第1回転要素RM1(サンギヤS2、S4)は、第1ブレーキB1によってハウジングケース62に選択的に連結されて回転停止させられ、第2回転要素RM2(リングギヤR3)は、第2ブレーキB2によってハウジングケース62に選択的に連結されて回転停止させられ、第5回転要素RM5(キャリアCA2)は、第1クラッチC1を介して中間出力部材である第1遊星歯車装置52のリングギヤR1すなわち第2中間出力経路PA2に選択的に連結されている。 The first rotating element RM1 (sun gears S2 and S4) is selectively connected to the
また、第1回転要素RM1(サンギヤS2、S4)は、第2クラッチC2を介して同じくリングギヤR1、すなわち、第2中間出力経路PA2に選択的に連結され、第2回転要素RM2(リングギヤR3)は、第3クラッチC3を介して入力軸58、すなわち、第1中間出力経路PA1に選択的に連結されている。 The first rotating element RM1 (sun gears S2, S4) is also selectively connected to the ring gear R1, that is, the second intermediate output path PA2, via the second clutch C2, and the second rotating element RM2 (ring gear R3). Are selectively coupled to the
また、第3回転要素RM3(リングギヤR2およびキャリアCA3、CA4)は、第4クラッチC4を介して入力軸58、すなわち、第1中間出力経路PA1に選択的に連結され、第4回転要素RM4(サンギヤS3およびリングギヤR4)は出力歯車59に一体的に連結されて回転を出力するようになっている。第1ブレーキB1、第2ブレーキB2、第1クラッチC1〜第4クラッチC4は、何れも油圧シリンダによって摩擦係合させられる多板式の油圧式摩擦係合装置である。 The third rotation element RM3 (ring gear R2 and carriers CA3 and CA4) is selectively connected to the
図9の作動表は、各変速段とクラッチC1〜C4、ブレーキB1、B2の作動状態との関係をまとめたもので、「○」は係合を表しており、空欄は解放である。
各変速段の変速比は、第1遊星歯車装置52、第2遊星歯車装置54、第3遊星歯車装置55、第4遊星歯車装置56の各ギヤ比ρ1〜ρ4によって適宜定められている。The operation table of FIG. 9 summarizes the relationship between the respective gear speeds and the operation states of the clutches C1 to C4 and the brakes B1 and B2, where “◯” represents engagement and the blank is released.
The gear ratio of each gear stage is appropriately determined by the gear ratios ρ1 to ρ4 of the first
このような構成を有する本実施の形態では、入力軸58と共にキャリアCA1が回転すると、第1のピニオンギヤP1および第2のピニオンギヤP2がサンギヤS1の周りを自転しながら公転することにより、リングギヤR1に駆動力が伝達される。 In the present embodiment having such a configuration, when the carrier CA1 rotates together with the
このとき、何らかの理由により、キャリアCA1の過回転が発生した場合に、第1のピニオンギヤP1に大きな遠心力が加わるため、第1のピニオンシャフト33がコイルスプリング39の付勢力に抗して長溝31c、32cに沿って第1のキャリアプレート31および第2のキャリアプレート32の放射方向外方に円弧状に移動する。 At this time, when the carrier CA1 is excessively rotated for some reason, a large centrifugal force is applied to the first pinion gear P1, so that the
このため、第1のピニオンギヤP1がハウジングケース62に回転不能に固定されるサンギヤS1から離隔して、第1のピニオンギヤP1および第2のピニオンギヤP2を介してサンギヤS1とキャリアCA1との間で動力が伝達されなくなり、結果的に第2のピニオンギヤP2からリングギヤR2に動力が伝達されなくなる。このため、リングギヤR1が負荷となってキャリアCA1が減速される。 Therefore, the first pinion gear P1 is separated from the sun gear S1 fixed to the
このため、キャリアCA1の過回転を防止して、第1のピニオンギヤP1および第2のピニオンギヤP2に過大な遠心力が発生するのを防止することができ、第1の実施の形態と同様の効果を得ることができる。 For this reason, it is possible to prevent the carrier CA1 from over-rotating and to prevent an excessive centrifugal force from being generated in the first pinion gear P1 and the second pinion gear P2, and the same effects as in the first embodiment. Can be obtained.
また、キャリアCA1の通常の回転時には、第1のピニオンシャフト33がコイルスプリング39によって第1のキャリアプレート31および第2のキャリアプレート32の放射方向内方に付勢されるので、第1のピニオンギヤP1をサンギヤS1に確実に噛合させることができ、キャリアCA1からリングギヤR1に動力を確実に伝達することができる。 Further, during the normal rotation of the carrier CA1, the
また、今回開示された実施の形態は、全ての点で例示であってこの実施の形態に制限されるものではない。本発明の範囲は、上記した実施の形態のみの説明ではなくて特許請求の範囲によって示され、特許請求の範囲と均等の意味および範囲内での全ての変更が含まれることが意図される。 The embodiment disclosed this time is illustrative in all respects and is not limited to this embodiment. The scope of the present invention is shown not by the above description of the embodiments but by the scope of claims for patent, and is intended to include all modifications within the meaning and scope equivalent to the scope of claims for patent.
以上のように、本発明に係るキャリアは、キャリアの過回転が発生するのを防止して、キャリア重量が増大するのを防止することができるとともに、キャリアの製造コストが増大するのを防止することができるという効果を有し、1対のピニオンギヤを回転自在に軸支するダブルピニオン型の遊星歯車装置に設けられるキャリア等として有用である。 As described above, the carrier according to the present invention can prevent the carrier from over-rotating, prevent the carrier weight from increasing, and prevent the carrier manufacturing cost from increasing. It is useful as a carrier or the like provided in a double pinion type planetary gear device that rotatably supports a pair of pinion gears.
31 第1のキャリアプレート
31c 長溝
32 第2のキャリアプレート
32c 長溝
33 第1のピニオンシャフト
34 第2のピニオンシャフト
39 コイルスプリング(付勢部材)
S1 サンギヤ
CA1 キャリア
R1 リングギヤ
P1 第1のピニオンギヤ
P2 第2のピニオンギヤ31
S1 Sun gear CA1 Carrier R1 Ring gear P1 First pinion gear P2 Second pinion gear
| Application Number | Priority Date | Filing Date | Title |
|---|---|---|---|
| JP2009014175AJP2010169226A (en) | 2009-01-26 | 2009-01-26 | Carrier |
| Application Number | Priority Date | Filing Date | Title |
|---|---|---|---|
| JP2009014175AJP2010169226A (en) | 2009-01-26 | 2009-01-26 | Carrier |
| Publication Number | Publication Date |
|---|---|
| JP2010169226Atrue JP2010169226A (en) | 2010-08-05 |
| Application Number | Title | Priority Date | Filing Date |
|---|---|---|---|
| JP2009014175APendingJP2010169226A (en) | 2009-01-26 | 2009-01-26 | Carrier |
| Country | Link |
|---|---|
| JP (1) | JP2010169226A (en) |
| Publication number | Priority date | Publication date | Assignee | Title |
|---|---|---|---|---|
| CN107178607A (en)* | 2017-06-20 | 2017-09-19 | 中国北方车辆研究所 | A kind of split type high-precision planet carrier and its processing method |
| WO2019049885A1 (en)* | 2017-09-05 | 2019-03-14 | アイシン・エィ・ダブリュ株式会社 | Planetrary carrier and method for producing same |
| EP3567283A1 (en)* | 2018-01-26 | 2019-11-13 | Pratt & Whitney Canada Corp. | Compact, twist controlled planet carrrier and epicyclic gear train having same |
| US10760677B2 (en) | 2018-01-31 | 2020-09-01 | Pratt & Whitney Canada Corp. | Epicyclic gear train with balanced carrier stiffness |
| DE102019203655A1 (en)* | 2019-03-19 | 2020-09-24 | Zf Friedrichshafen Ag | Spur gear differential for a vehicle |
| DE102019203656A1 (en)* | 2019-03-19 | 2020-09-24 | Zf Friedrichshafen Ag | Spur gear differential for a vehicle |
| CN115370441A (en)* | 2021-05-18 | 2022-11-22 | 博格华纳公司 | Electrically actuated camshaft phaser with reduced backlash |
| US12371352B2 (en) | 2019-06-28 | 2025-07-29 | Crystal Lagoons Technologies, Inc. | Low cost and sanitary efficient method that creates two different treatment zones in large water bodies to facilitate direct contact recreational activities |
| Publication number | Priority date | Publication date | Assignee | Title |
|---|---|---|---|---|
| CN107178607B (en)* | 2017-06-20 | 2021-04-06 | 中国北方车辆研究所 | Split type high-precision planet carrier and machining method thereof |
| CN107178607A (en)* | 2017-06-20 | 2017-09-19 | 中国北方车辆研究所 | A kind of split type high-precision planet carrier and its processing method |
| WO2019049885A1 (en)* | 2017-09-05 | 2019-03-14 | アイシン・エィ・ダブリュ株式会社 | Planetrary carrier and method for producing same |
| US11092233B2 (en) | 2017-09-05 | 2021-08-17 | Aisin Aw Co., Ltd. | Planetary carrier and method for manufacturing the same |
| EP3875806A1 (en)* | 2018-01-26 | 2021-09-08 | Pratt & Whitney Canada Corp. | Compact, twist controlled planet carrrier |
| US10927944B2 (en) | 2018-01-26 | 2021-02-23 | Pratt & Whitney Canada Corp. | Compact, twist controlled planet carrier and epicyclic gear train having same |
| EP3567283A1 (en)* | 2018-01-26 | 2019-11-13 | Pratt & Whitney Canada Corp. | Compact, twist controlled planet carrrier and epicyclic gear train having same |
| US10760677B2 (en) | 2018-01-31 | 2020-09-01 | Pratt & Whitney Canada Corp. | Epicyclic gear train with balanced carrier stiffness |
| DE102019203656A1 (en)* | 2019-03-19 | 2020-09-24 | Zf Friedrichshafen Ag | Spur gear differential for a vehicle |
| DE102019203655A1 (en)* | 2019-03-19 | 2020-09-24 | Zf Friedrichshafen Ag | Spur gear differential for a vehicle |
| US12371352B2 (en) | 2019-06-28 | 2025-07-29 | Crystal Lagoons Technologies, Inc. | Low cost and sanitary efficient method that creates two different treatment zones in large water bodies to facilitate direct contact recreational activities |
| CN115370441A (en)* | 2021-05-18 | 2022-11-22 | 博格华纳公司 | Electrically actuated camshaft phaser with reduced backlash |
| US20220372896A1 (en)* | 2021-05-18 | 2022-11-24 | Borgwarner Inc. | Electrically-actuated camshaft phaser with backlash reduction |
| US11852053B2 (en)* | 2021-05-18 | 2023-12-26 | Borgwarner Inc. | Electrically-actuated camshaft phaser with backlash reduction |
| CN115370441B (en)* | 2021-05-18 | 2024-08-20 | 博格华纳公司 | Electrically actuated camshaft phaser with reduced backlash |
| Publication | Publication Date | Title |
|---|---|---|
| JP4453297B2 (en) | Planetary gear type multi-stage transmission for vehicles | |
| CN102466005B (en) | Automatic transmission | |
| JP5303003B2 (en) | Automatic transmission | |
| JP5733254B2 (en) | Automatic transmission | |
| JP6183187B2 (en) | Multi-speed transmission | |
| JP2010169226A (en) | Carrier | |
| US20150119186A1 (en) | Multi-speed transmission | |
| US11002340B2 (en) | Automatic transmission | |
| JP2009162339A (en) | Automatic transmission for vehicles | |
| JP6183467B2 (en) | Multi-speed transmission | |
| JP2017096459A (en) | Automatic transmission for vehicles | |
| JP2010174945A (en) | Torque converter | |
| WO2015080267A1 (en) | Power transmission device | |
| JP6184365B2 (en) | Multi-speed transmission | |
| JP2015197207A (en) | Multistage transmission | |
| JP2015155721A (en) | Multistage transmission | |
| JP2015194196A (en) | Multistage transmission | |
| JP5533410B2 (en) | Vehicle drive device | |
| JP6107578B2 (en) | Automatic transmission | |
| JP2009156297A (en) | Automatic transmission for vehicles | |
| JP2019158075A (en) | Automatic transmission | |
| JP6148632B2 (en) | Automatic transmission | |
| JP4897655B2 (en) | Automatic transmission for vehicles | |
| JP2010185505A (en) | Automatic transmission | |
| JP2009138827A (en) | Automatic transmission for vehicles |