



本発明は、電圧変換用トランスを備えた絶縁型直流電源装置の起動安定化技術に関し、例えばACアダプタのような電源装置に用いられる一次側制御回路に利用して有効な技術に関する。 The present invention relates to a start-up stabilization technique for an insulated DC power supply device including a voltage conversion transformer, and relates to a technique that is effective when used for a primary side control circuit used in a power supply device such as an AC adapter.
ACアダプタは、交流電源を整流するダイオード・ブリッジ回路と、該回路で整流された直流電圧を降圧して所望の電位の直流電圧に変換するDC−DCコンバータなどで構成される。このDC−DCコンバータとしては、例えば電圧変換用トランスの一次側巻線に流れる電流をスイッチング制御することで二次側巻線に誘起される電圧を制御するようにしたスイッチング電源装置が用いられている。 The AC adapter includes a diode bridge circuit that rectifies an AC power supply, and a DC-DC converter that steps down a DC voltage rectified by the circuit and converts the voltage to a DC voltage having a desired potential. As this DC-DC converter, for example, a switching power supply device is used which controls the voltage induced in the secondary winding by controlling the current flowing in the primary winding of the voltage conversion transformer. Yes.
ACアダプタは、小型化および低コスト化が進められており、そのためには部品点数の削減が重要である。そこで、一次側巻線に電流を流すスイッチング・トランジスタを制御する制御用ICが開発されている。従来のスイッチング制御用ICは、二次巻線側の出力電圧を制御用ICにフィードバックするためのフォトカプラや容量、抵抗などの外付け素子が比較的多かった。 The AC adapter is being reduced in size and cost, and for that purpose, it is important to reduce the number of parts. Therefore, a control IC for controlling a switching transistor that causes a current to flow through the primary winding has been developed. Conventional switching control ICs have a relatively large number of external elements such as photocouplers, capacitors, and resistors for feeding back the output voltage on the secondary winding side to the control IC.
そこで、電圧変換用トランスに補助巻線を設けて、該補助巻線に誘起された電圧に基づいて一次側巻線に電流を流すスイッチング・トランジスタを制御するようにした電源装置に関する発明が提案されている。このような発明として、例えば特許文献1や特許文献2に開示されているものなどがある。
ところで、ACアダプタには、日本ではAC100V、海外では200V程度のAC電圧を、数10Vあるいは10V以下の直流電圧に変換する機能が必要とされる。前述のように一次側制御用ICを有するACアダプタにおいては、ICの耐圧が入力電圧に比べてかなりに低い。そこで、特許文献1に開示されている発明では、一次側入力電圧を抵抗で降圧して制御用ICに電源電圧として供給するようにしている。 By the way, the AC adapter is required to have a function of converting an AC voltage of about 100V AC in Japan and about 200V overseas into a DC voltage of several tens of volts or 10V or less. As described above, in the AC adapter having the primary side control IC, the withstand voltage of the IC is considerably lower than the input voltage. Therefore, in the invention disclosed in Patent Document 1, the primary side input voltage is stepped down by a resistor and supplied to the control IC as a power supply voltage.
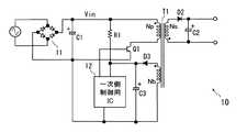
しかしながら、一次側入力電圧を抵抗で降圧して一次側制御用ICに電源電圧として供給するようにした場合、電圧が安定しないという不具合がある。そこで、図4に示すように、電圧変換用トランスT1に補助巻線Nbを設けて、該補助巻線に誘起された交流をダイオードD3で直流に変換してコンデンサC3で平滑し、平滑された電圧Vbを一次側制御用IC12に電源電圧として供給して、一次側巻線に電流を流すスイッチング・トランジスタQ1を制御するように電源装置を構成する。そして、起動時には抵抗R1で降圧した電圧を一次側制御用ICに供給してスイッチング・トランジスタQ1を動作させて一次側巻線Npに電流を流し、補助巻線Nbに電圧が誘起された後は、入力電圧を使用せずに補助巻線に誘起された交流電圧を整流した直流電圧Vbで一次側制御用ICを動作させる技術について検討した。 However, when the primary side input voltage is stepped down by a resistor and supplied to the primary side control IC as a power supply voltage, there is a problem that the voltage is not stable. Therefore, as shown in FIG. 4, the voltage conversion transformer T1 is provided with the auxiliary winding Nb, and the alternating current induced in the auxiliary winding is converted into direct current by the diode D3 and smoothed by the capacitor C3. The power supply device is configured to supply the voltage Vb to the primary-
その結果、ACアダプタのプラグをコンセントより引き抜いて直ちに再投入すると、一次側制御用ICが誤動作してシステムが正常に起動しない場合があることが明らかとなった。これは、ACアダプタの一次側制御用ICは、初期状態で入力電圧が0Vから立ち上がると正常に動作するように設計されているが、上記のように、プラグをコンセントより引き抜いて直ちに再投入すると、制御用IC内部のどこか(おそらく電源切替え部)のノードの電位が充分に下がる前に電圧が入ってくるため、電源電圧入力ノードが補助巻線の誘起電圧から一次側入力電圧に切り替わらないためであると考えられる。 As a result, it was found that if the plug of the AC adapter is removed from the outlet and immediately re-inserted, the primary side control IC may malfunction and the system may not start normally. This is because the primary control IC for the AC adapter is designed to operate normally when the input voltage rises from 0V in the initial state, but if the plug is removed from the outlet as described above, it is immediately turned on again. Since the voltage comes in before the potential of the node somewhere in the control IC (probably the power supply switching unit) drops sufficiently, the power supply voltage input node does not switch from the induced voltage of the auxiliary winding to the primary side input voltage. This is probably because of this.
この発明は上記のような課題に着目してなされたもので、その目的とするところは、入力電圧を一旦落として再投入した場合にも制御用ICが誤動作を起こすことがなくシステムが正常に起動することができる直流電源装置を提供することにある。 The present invention has been made paying attention to the problems as described above. The purpose of the present invention is to prevent the control IC from malfunctioning even when the input voltage is once reduced and then re-input. An object of the present invention is to provide a DC power supply device that can be activated.
上記目的を達成するため、本発明は、補助巻線を有する電圧変換用のトランスと、該トランスの一次側巻線の電流を制御する制御回路と、前記補助巻線に誘起された交流を直流に変換する整流手段と平滑容量とを有する整流回路とを備え、前記制御回路は前記整流回路で生成された電圧を電源電圧として動作可能に構成された直流電源装置において、前記トランスの一次側巻線の入力電圧が所定の電位よりも低くなった場合に前記整流回路の平滑容量の電荷を引き抜いて前記制御回路に供給される電圧を降下させる電圧降下手段を設けるようにしたものである。 In order to achieve the above object, the present invention provides a voltage converting transformer having an auxiliary winding, a control circuit for controlling a current of a primary side winding of the transformer, and an alternating current induced in the auxiliary winding as a direct current. A rectifier circuit having a rectifier circuit and a smoothing capacitor, wherein the control circuit is configured to operate with a voltage generated by the rectifier circuit as a power supply voltage. When the input voltage of the line becomes lower than a predetermined potential, voltage drop means is provided to draw out the charge of the smoothing capacitor of the rectifier circuit and drop the voltage supplied to the control circuit.
上記した手段によれば、入力電圧が立ち下がると、電圧降下手段が整流回路の平滑容量の電荷を引き抜いて前記制御回路に供給される電圧を速やかに降下させるため、内部回路のノードの電位も立ち下がり、入力電圧が再度立ち上がる際に制御回路が誤動作するのを防止することができる。 According to the above means, when the input voltage falls, the voltage drop means draws out the charge of the smoothing capacitor of the rectifier circuit and quickly drops the voltage supplied to the control circuit. It is possible to prevent the control circuit from malfunctioning when it falls and the input voltage rises again.
ここで、望ましくは、前記電圧降下手段は、前記入力電圧が印加される端子と基準電位点との間に直列に接続された分圧用の抵抗と、前記整流手段と前記平滑容量との接続ノードと基準電位点との間に接続された3端子スイッチング素子とを有し、該3端子スイッチング素子の制御端子に前記分圧用の抵抗により分圧生成された電圧に依存した電圧が印加されるように構成する。これにより、入力電圧が一定以上下がると3端子スイッチング素子が導通して、整流回路の平滑容量の電荷を引き抜いて前記制御回路に供給される電圧を速やかに降下させることができるようになる。 Preferably, the voltage drop means includes a voltage dividing resistor connected in series between a terminal to which the input voltage is applied and a reference potential point, and a connection node between the rectifier means and the smoothing capacitor. And a three-terminal switching element connected between the reference potential point, and a voltage depending on the voltage generated by the voltage dividing resistor is applied to the control terminal of the three-terminal switching element. Configure. As a result, when the input voltage drops below a certain level, the three-terminal switching element becomes conductive, and the voltage supplied to the control circuit can be quickly lowered by extracting the charge of the smoothing capacitor of the rectifier circuit.
さらに、望ましくは、前記3端子スイッチング素子は、バイポーラ・トランジスタであり、該バイポーラ・トランジスタのベース端子に前記分圧用の抵抗により分圧生成された電圧が耐圧保護用素子を介して印加されるように構成する。これにより、分圧用の抵抗に流れる電流を減らしつつ入力電圧が一定以上下がった場合に、整流回路の平滑容量の電荷を引き抜いて前記制御回路に供給される電圧を速やかに降下させることができる。 More preferably, the three-terminal switching element is a bipolar transistor, and the voltage generated by the voltage dividing resistor is applied to the base terminal of the bipolar transistor via the voltage protection element. Configure. As a result, when the input voltage drops below a certain level while reducing the current flowing through the voltage dividing resistor, the charge supplied to the smoothing capacitor of the rectifier circuit can be extracted and the voltage supplied to the control circuit can be quickly reduced.
また、望ましくは、前記電圧降下手段は、前記入力電圧が印加される端子と基準電位点との間に直列に接続された分圧用の抵抗と、前記整流手段と前記平滑容量との接続ノードと前記分圧用の抵抗の接続ノードとの間に接続された2端子スイッチング素子とから構成する。これにより、少ない数の素子の追加で電圧降下手段を構成し、入力電圧が一定以上下がった場合に、整流回路の平滑容量の電荷を引き抜いて前記制御回路に供給される電圧を速やかに降下させることが可能となる。 Preferably, the voltage drop means includes a voltage dividing resistor connected in series between a terminal to which the input voltage is applied and a reference potential point, and a connection node between the rectifier means and the smoothing capacitor. A two-terminal switching element connected between the voltage dividing resistor connection nodes. As a result, a voltage drop means is configured by adding a small number of elements, and when the input voltage drops below a certain level, the charge of the smoothing capacitor of the rectifier circuit is drawn and the voltage supplied to the control circuit is quickly dropped. It becomes possible.
さらに、望ましくは、前記制御回路は、前記トランスの一次側巻線に間歇的に電流を流すためのスイッチング素子と、該スイッチング素子をオン、オフ駆動するスイッチング制御回路とから構成する。これにより、スイッチング素子をPWM制御等で駆動することによって電圧変換効率を向上させることができる。 Further preferably, the control circuit includes a switching element for intermittently passing a current through the primary winding of the transformer, and a switching control circuit for driving the switching element on and off. Thereby, voltage conversion efficiency can be improved by driving a switching element by PWM control or the like.
また、前記スイッチング素子と前記スイッチング制御回路とは1つの半導体チップ上に半導体集積回路として構成する望ましい。これにより、一次側回路の部品数を減らして装置を小型化することが可能となる。 The switching element and the switching control circuit are preferably configured as a semiconductor integrated circuit on one semiconductor chip. As a result, the number of parts of the primary circuit can be reduced and the apparatus can be miniaturized.
本発明に従うと、入力電圧を一旦落として再投入した場合にも制御用ICが誤動作を起こすことがなくシステムが正常に起動することができる直流電源装置を実現できるという効果がある。 According to the present invention, there is an effect that it is possible to realize a DC power supply device that can start up the system normally without causing a malfunction of the control IC even when the input voltage is once lowered and then turned on again.
以下、本発明の好適な実施形態を図面に基づいて説明する。なお、以下では、本発明を適用して有効な直流電源装置の一例としてACアダプタに適用した例を説明するが、本発明を適用可能な直流電源装置はこれに限定されるものではない。
<実施形態1>
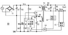
図1は、本発明の第1の実施形態のACアダプタを示す回路構成図である。DESCRIPTION OF EXEMPLARY EMBODIMENTS Hereinafter, preferred embodiments of the invention will be described with reference to the drawings. In the following, an example in which the present invention is applied to an AC adapter will be described as an example of an effective DC power supply device, but the DC power supply device to which the present invention can be applied is not limited to this.
<Embodiment 1>
FIG. 1 is a circuit configuration diagram showing an AC adapter according to a first embodiment of the present invention.
この実施形態のACアダプタ10は、交流電圧(AC)を整流し直流電圧に変換するダイオード・ブリッジ回路11および平滑用コンデンサC1と、一次側コイルNpおよび補助コイルNbと二次側コイルNsとを有する電圧変換用のトランスT1と、このトランスT1の一次側コイルNpと直列に接続されたスイッチング・トランジスタQ1と、該スイッチング・トランジスタQ1を駆動するスイッチング制御回路12を有する。この実施形態では、スイッチング制御回路12は、単結晶シリコンのような1個の半導体チップ上に半導体集積回路(以下、制御用ICと称する)として形成されている。 The
上記トランスT1の二次側には二次側コイルNsと直列に接続された整流用ダイオードD2と、このダイオードD2のカソード端子と二次側コイルNsの他方の端子との間に接続された平滑用コンデンサC2とが設けられ、一次側コイルNpに間歇的に電流を流すことで二次側コイルNsに誘起される交流電流を整流し平滑することによって一次側コイルNpと二次側コイルNsとの巻線比に応じた直流電圧Voutを出力する。 On the secondary side of the transformer T1, a rectifying diode D2 connected in series with the secondary coil Ns, and a smoothing connected between the cathode terminal of the diode D2 and the other terminal of the secondary coil Ns. Capacitor C2 is provided, and the primary side coil Np and the secondary side coil Ns are rectified by rectifying and smoothing the alternating current induced in the secondary side coil Ns by passing a current intermittently through the primary side coil Np. A DC voltage Vout corresponding to the winding ratio is output.
また、この実施形態のACアダプタ10は、一次側に、上記補助コイルNbと直列に接続された整流用ダイオードD3と、このダイオードD3のカソード端子と補助コイルNbの他方の端子との間に接続された平滑用コンデンサC3とを有し、平滑された電圧Vbが上記制御用IC12の所定の端子に印加されている。これとともに、抵抗R1を介して入力電圧Vinが制御用IC12の他の端子に印加されている。平滑用コンデンサC3は、150μF程度の容量値とされる。 Moreover, the
制御用IC12内には、図示しないが、上記補助コイル側の平滑電圧Vbまたは入力電圧Vinを電源電圧として内部回路に供給する電圧切替え回路が設けられている。電圧切替え回路は、電源投入直後の、まだ補助コイルNbが充分な電力を供給することができない初期段階では、内部回路が動作できるように入力電圧Vinを電源電圧として供給し、制御用IC12がスイッチング・トランジスタQ1を動作させて一次側コイルに電流を流し、補助コイルNbに電圧が誘起された後は、入力電圧を使用せずに補助巻線Nbに誘起された交流電圧を整流した電圧で制御用IC12の内部回路を動作させるようになっている。 Although not shown, the
そして、制御用IC12は、上記補助コイル側の平滑電圧Vbをサンプリングして所定の参照電圧との電位差を増幅する誤差増幅回路や、所定の周波数の波形信号(三角波)を発生する発振器の出力と上記誤差増幅回路の出力とを比較するコンパレータなどを備え、例えばPWM方式で上記スイッチング・トランジスタQ1をオン、オフ制御する制御パルスを生成し出力するように構成されている。 The
さらに、この実施形態のACアダプタ10には、上記ダイオードD3と平滑コンデンサC3との接続ノードN3にエミッタが接続され、コレクタが抵抗R2を介してグランドGNDに接続されたpnpバイポーラ・トランジスタQ2と、ダイオード・ブリッジ11の出力ノードN1とグランドGNDとの間に直列に接続された分圧用の抵抗R3,R4が設けられている。また、この実施形態のACアダプタ10は、抵抗R3,R4の接続ノードN2に、逆方向接続のダイオードD4を介して上記トランジスタQ2のベース端子が接続されている。このダイオードD4は、トランジスタQ2のベース端子に耐圧以上の電圧が印加されないように保護する耐圧保護素子として機能する。 Further, in the
なお、図1の実施形態では、一次側コイルに電流を流すスイッチング・トランジスタQ1を、制御用IC12とは別個の素子として図示しているが、このトランジスタQ1は制御用IC12内に取り込むことも可能である。 In the embodiment of FIG. 1, the switching transistor Q1 for supplying current to the primary coil is illustrated as a separate element from the
次に、上記トランジスタQ2の作用について説明する。 Next, the operation of the transistor Q2 will be described.
この実施形態のACアダプタは、上記補助コイルの平滑電圧Vbが例えば24Vのような電圧になるように、一次巻線Npと補助巻線Nbの巻線比が設定されているとともに、定常状態において、ノードN2の電位V2がVb(=24V)よりも少し高い30V程度になるように抵抗R3とR4の抵抗比が設定されている。また、定常状態における一次側回路の消費電流を小さくするため、抵抗R3とR4の抵抗値はトータルで数MΩとなるように決定される。 In the AC adapter of this embodiment, the winding ratio of the primary winding Np and the auxiliary winding Nb is set so that the smoothing voltage Vb of the auxiliary coil becomes a voltage such as 24V, and in a steady state. The resistance ratio between the resistors R3 and R4 is set so that the potential V2 of the node N2 is about 30V, which is slightly higher than Vb (= 24V). Further, in order to reduce the current consumption of the primary circuit in the steady state, the resistance values of the resistors R3 and R4 are determined to be several MΩ in total.
ACアダプタのプラグが抜かれて入力電圧Vinが立ち下がりノードN2の電位V2がVb−2Vf以下になる(VfはPN接合の順方向電圧)と、トランジスタQ2がオンされて平滑コンデンサC3の電荷がQ2および抵抗R2を通してグランドGNDへ引き抜かれることで、Vbが速やかに立ち下がるようにされている。具体的には、Q2に300mA程度のコレクタ電流を流してVbを立ち下げるように、抵抗R2の抵抗値は約800Ωとされる。 When the AC adapter is unplugged and the input voltage Vin falls and the potential V2 of the node N2 becomes Vb-2Vf or lower (Vf is the forward voltage of the PN junction), the transistor Q2 is turned on and the charge of the smoothing capacitor C3 becomes Q2. And Vb falls quickly by being pulled out to the ground GND through the resistor R2. Specifically, the resistance value of the resistor R2 is set to about 800Ω so that a collector current of about 300 mA flows through Q2 and Vb is lowered.
抵抗R2〜R4が上記のような値に設定されることによって、この実施形態のACアダプタは、入力電圧Vinが180V以上の高電圧となるような場合にも、定常時の無駄な消費電流を抑えつつ、入力電圧オフ時に制御用IC12の電源電圧(Vb)を速やかに立ち下げることができる。そして、制御用IC12の電源電圧が立ち下がれば、内部回路のノードの電位も立ち下がるため、電源再投入時に制御用IC12が誤動作するのを防止することができる。
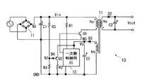
<実施形態2>
この実施形態は、第1の実施形態における電荷引抜き用のトランジスタQ2とそのエミッタ抵抗R2を省略してダイオードD4’のみとし、入力電圧Vinが立ち下がったときに、ダイオードD4’を通して平滑コンデンサC3の電荷をグランドGNDへ引き抜き、Vbを立ち下げるようにしたものである。この実施形態では、ダイオードD4’は耐圧保護用素子としてではなく、2端子スイッチング素子として機能する。By setting the resistors R2 to R4 to the values as described above, the AC adapter according to this embodiment can reduce wasteful current consumption in the steady state even when the input voltage Vin is a high voltage of 180V or higher. While suppressing, the power supply voltage (Vb) of the
<Embodiment 2>
In this embodiment, the charge extracting transistor Q2 and its emitter resistor R2 in the first embodiment are omitted, and only the diode D4 ′ is used. When the input voltage Vin falls, the smoothing capacitor C3 is connected through the diode D4 ′. The electric charge is extracted to the ground GND, and Vb is lowered. In this embodiment, the diode D4 ′ functions not as a withstand voltage protection element but as a two-terminal switching element.
上記のように構成した場合、抵抗R3,R4の抵抗値が第1の実施形態と同じであると、平滑コンデンサC3の電圧Vbの立ち下がりが遅くなってしまうが、抵抗R3,R4に流れる電流の許容値が大きい場合や、電圧Vbの立ち下がり時間がそれほど厳しくない場合であれば、R4の抵抗値を小さくして、本実施形態のようにダイオードD4’を通して平滑コンデンサC3の電荷を引き抜いてノードN3の電位Vbを立ち下げるようにすることが可能である。 When configured as described above, if the resistance values of the resistors R3 and R4 are the same as those in the first embodiment, the falling of the voltage Vb of the smoothing capacitor C3 is delayed, but the current flowing through the resistors R3 and R4 If the allowable value of the voltage Vb is large, or the fall time of the voltage Vb is not so severe, the resistance value of R4 is reduced and the charge of the smoothing capacitor C3 is extracted through the diode D4 ′ as in this embodiment. The potential Vb of the node N3 can be lowered.
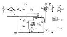
また、この第2実施形態では、出力端子間に分圧用の直列抵抗R5,R6を接続するとともに、二次側の出力電圧を検出する過電圧検出回路13を設け、該過電圧検出回路13により出力の過電圧が検出された場合に制御用IC12によるスイッチング・トランジスタQ1の駆動を停止するように構成されている。この実施形態の電源装置は、トランスを使用した絶縁型、つまり一次側と二次側の基準電位が分離されているため、上記過電圧検出回路13からの信号は、フォトカプラPCを介して一次側制御用IC12へ入力されるように構成される。 In the second embodiment, the series resistors R5 and R6 for voltage division are connected between the output terminals, and the
図3には、第1の実施形態のACアダプタの変形例を示す。この変形例は、第2実施形態と同様に過電圧検出回路13を設けるとともに、一方の出力線の途中に電流検出用の抵抗Rsnsを設け、該抵抗Rsnsの端子間電圧から出力電流を検出する過電流検出回路15を設け、出力の過電流を検出した場合にも一次側制御用IC12によるスイッチング・トランジスタQ1の駆動を停止するように構成したものである。 FIG. 3 shows a modification of the AC adapter according to the first embodiment. In this modification, an
また、この変形例では、過電圧検出回路13の出力と過電流検出回路15の出力との論理和を取ってフォトカプラPCに供給することで、1つのフォトカプラPCを共用させるようにしている。なお、過電圧検出回路13による電圧検出や過電流検出回路15による電流検出は、図3に示されているものに限定されず、種々変更可能である。 Further, in this modification, one photocoupler PC is shared by taking the logical sum of the output of the
以上本発明者によってなされた発明を実施例に基づき具体的に説明したが、本発明は上記実施形態に限定されるものではなく、種々変更可能である。例えば、前記実施形態では、一次側コイルに電流を流すスイッチング・トランジスタQ1と平滑コンデンサC3の電荷引抜き用のトランジスタQ2としてバイポーラ・トランジスタを使用したが、MOSFET(電界効果トランジスタ)を使用することも可能である。この場合、使用するMOSFETの耐圧が充分に高いものであれば、図1におけるダイオードD4を省略することができる。 Although the invention made by the inventor has been specifically described based on examples, the present invention is not limited to the above-described embodiment, and various modifications can be made. For example, in the above-described embodiment, the bipolar transistor is used as the switching transistor Q1 for supplying current to the primary coil and the transistor Q2 for extracting the charge of the smoothing capacitor C3. However, a MOSFET (field effect transistor) can also be used. It is. In this case, the diode D4 in FIG. 1 can be omitted if the MOSFET used has a sufficiently high breakdown voltage.
また、前記実施形態では、電荷引抜き用のトランジスタQ2と直列の抵抗R2を、Q2のコレクタ側に接続しているが、Q2のエミッタ側に接続することも可能である。 In the above embodiment, the resistor R2 in series with the charge extracting transistor Q2 is connected to the collector side of Q2. However, it can be connected to the emitter side of Q2.
以上の説明では主として本発明者によってなされた発明をその背景となった利用分野であるACアダプタに適用した場合について説明したが、本発明はそれに限定されず、トランスを使用し補助巻線に誘起された交流電圧を整流して制御回路の電源電圧を生成するようにした直流電源装置に広く利用することができる。 In the above description, the case where the invention made mainly by the present inventor is applied to the AC adapter which is the field of use behind it has been described. However, the present invention is not limited to this, and a transformer is used to induce the auxiliary winding. The present invention can be widely used in a DC power supply device that rectifies the AC voltage generated to generate the power supply voltage of the control circuit.
10 ACアダプタ
11 ダイオード・ブリッジ回路
12 スイッチング制御回路(一次側制御用IC)
13 過電圧検出回路
14 フォトカプラ
15 過電流検出回路
T1 トランス
Q1 スイッチング・トランジスタ
Q2 電荷引抜き用のトランジスタ(3端子スイッチング素子)
R3,R4 分圧用の抵抗
D2,D3 整流用ダイオード
D4 耐圧保護用ダイオード
D4’ 電荷引抜き用のダイオード(2端子スイッチング素子)10
13
R3, R4 Voltage dividing resistor D2, D3 Rectifier diode D4 Withstand voltage protection diode D4 'Charge extraction diode (2-terminal switching element)
| Application Number | Priority Date | Filing Date | Title |
|---|---|---|---|
| JP2008165253AJP2010011563A (en) | 2008-06-25 | 2008-06-25 | Dc power supply device |
| CN200910150847ACN101615852A (en) | 2008-06-25 | 2009-06-23 | DC power supply unit |
| Application Number | Priority Date | Filing Date | Title |
|---|---|---|---|
| JP2008165253AJP2010011563A (en) | 2008-06-25 | 2008-06-25 | Dc power supply device |
| Publication Number | Publication Date |
|---|---|
| JP2010011563Atrue JP2010011563A (en) | 2010-01-14 |
| Application Number | Title | Priority Date | Filing Date |
|---|---|---|---|
| JP2008165253APendingJP2010011563A (en) | 2008-06-25 | 2008-06-25 | Dc power supply device |
| Country | Link |
|---|---|
| JP (1) | JP2010011563A (en) |
| CN (1) | CN101615852A (en) |
| Publication number | Priority date | Publication date | Assignee | Title |
|---|---|---|---|---|
| WO2012164613A1 (en)* | 2011-05-31 | 2012-12-06 | パナソニック株式会社 | Switching power supply and semiconductor device |
| CN102983752A (en)* | 2012-12-28 | 2013-03-20 | 杭州士兰微电子股份有限公司 | Quick-start gate driving device and control module thereof |
| JP2015211530A (en)* | 2014-04-25 | 2015-11-24 | 新電元工業株式会社 | Control circuit |
| KR20160108636A (en) | 2015-03-04 | 2016-09-20 | 주식회사 솔루엠 | Rectifier and power converter including the same |
| CN108347179A (en)* | 2017-01-24 | 2018-07-31 | 苏州未来电器股份有限公司 | The external breaker control system of electric energy meter and its PSR reverse exciting switching voltage regulator circuits |
| JP2018527877A (en)* | 2016-02-05 | 2018-09-20 | 広東欧珀移動通信有限公司 | Terminal charging system, charging method and power adapter |
| JP2019054608A (en)* | 2017-09-14 | 2019-04-04 | パナソニックIpマネジメント株式会社 | Power supply circuit and motor drive device |
| US10622829B2 (en) | 2016-02-05 | 2020-04-14 | Guangdong Oppo Mobile Telecommunications Corp., Ltd. | Charging control method and apparatus |
| JP2021044897A (en)* | 2019-09-10 | 2021-03-18 | 日本電産モビリティ株式会社 | Switching power source device |
| Publication number | Priority date | Publication date | Assignee | Title |
|---|---|---|---|---|
| CN102158079B (en)* | 2010-01-26 | 2014-01-29 | 松下电器产业株式会社 | Power supply units and lighting fixtures |
| CN101900760B (en)* | 2010-06-25 | 2012-02-15 | 洪金文 | Electricity meter and power source applicable to same |
| Publication number | Priority date | Publication date | Assignee | Title |
|---|---|---|---|---|
| JPH05292740A (en)* | 1992-04-07 | 1993-11-05 | Nec Ibaraki Ltd | Switching regulator |
| JPH08126307A (en)* | 1994-10-20 | 1996-05-17 | Fujitsu General Ltd | Power supply circuit |
| JP2005124252A (en)* | 2003-10-14 | 2005-05-12 | Sharp Corp | Switching power supply |
| JP2008104272A (en)* | 2006-10-18 | 2008-05-01 | Matsushita Electric Works Ltd | Phase control type power supply |
| Publication number | Priority date | Publication date | Assignee | Title |
|---|---|---|---|---|
| JP3397189B2 (en)* | 1999-11-30 | 2003-04-14 | 株式会社村田製作所 | DC-DC converter device |
| CN1937383A (en)* | 2005-09-22 | 2007-03-28 | 松下电器产业株式会社 | Switch power supply, semiconductor appatatus and controlling method |
| Publication number | Priority date | Publication date | Assignee | Title |
|---|---|---|---|---|
| JPH05292740A (en)* | 1992-04-07 | 1993-11-05 | Nec Ibaraki Ltd | Switching regulator |
| JPH08126307A (en)* | 1994-10-20 | 1996-05-17 | Fujitsu General Ltd | Power supply circuit |
| JP2005124252A (en)* | 2003-10-14 | 2005-05-12 | Sharp Corp | Switching power supply |
| JP2008104272A (en)* | 2006-10-18 | 2008-05-01 | Matsushita Electric Works Ltd | Phase control type power supply |
| Publication number | Priority date | Publication date | Assignee | Title |
|---|---|---|---|---|
| WO2012164613A1 (en)* | 2011-05-31 | 2012-12-06 | パナソニック株式会社 | Switching power supply and semiconductor device |
| CN102983752A (en)* | 2012-12-28 | 2013-03-20 | 杭州士兰微电子股份有限公司 | Quick-start gate driving device and control module thereof |
| JP2015211530A (en)* | 2014-04-25 | 2015-11-24 | 新電元工業株式会社 | Control circuit |
| KR20160108636A (en) | 2015-03-04 | 2016-09-20 | 주식회사 솔루엠 | Rectifier and power converter including the same |
| US10461568B2 (en) | 2016-02-05 | 2019-10-29 | Guangdong Oppo Mobile Telecommunications Corp., Ltd. | Charging system, charging method, and power adapter |
| US10637276B2 (en) | 2016-02-05 | 2020-04-28 | Guangdong Oppo Mobile Telecommunications Corp., Ltd. | Adapter and method for charging control |
| KR20180113491A (en)* | 2016-02-05 | 2018-10-16 | 광동 오포 모바일 텔레커뮤니케이션즈 코포레이션 리미티드 | Charging system for terminal, charging method and power adapter |
| US11070076B2 (en) | 2016-02-05 | 2021-07-20 | Guangdong Oppo Mobile Telecommunications Corp., Ltd. | Charging method, charging system, and power adapter |
| US10320225B2 (en) | 2016-02-05 | 2019-06-11 | Guangdong Oppo Mobile Telecommunications Corp., Ltd. | Charging system and charging method for increasing service life of battery of terminal and power adapter thereof |
| US10411494B2 (en) | 2016-02-05 | 2019-09-10 | Guangdong Oppo Mobile Telecommunications Corp., Ltd. | Adapter and method for charging control |
| US10985595B2 (en) | 2016-02-05 | 2021-04-20 | Guangdong Oppo Mobile Telecommunications Corp., Ltd. | Adapter and method of controlling charging process |
| US10491030B2 (en) | 2016-02-05 | 2019-11-26 | Guangdong Oppo Mobile Telecommunications Corp., Ltd. | Charging system and charging method for terminal and terminal |
| US10622829B2 (en) | 2016-02-05 | 2020-04-14 | Guangdong Oppo Mobile Telecommunications Corp., Ltd. | Charging control method and apparatus |
| JP2018527877A (en)* | 2016-02-05 | 2018-09-20 | 広東欧珀移動通信有限公司 | Terminal charging system, charging method and power adapter |
| US10644529B2 (en) | 2016-02-05 | 2020-05-05 | Guangdong Oppo Mobile Telecommunications Corp., Ltd. | Adapter and method for charging control |
| US10819134B2 (en) | 2016-02-05 | 2020-10-27 | Guangdong Oppo Mobile Telecommuncations Corp., Ltd. | Adapter and method for charging control |
| KR102204865B1 (en)* | 2016-02-05 | 2021-01-19 | 광동 오포 모바일 텔레커뮤니케이션즈 코포레이션 리미티드 | Terminal charging system, charging method and power adapter |
| US10910866B2 (en) | 2016-02-05 | 2021-02-02 | Guangdong Oppo Mobile Telecommunications Corp., Ltd. | Charging system and charging method for terminal and power adapter |
| CN108347179A (en)* | 2017-01-24 | 2018-07-31 | 苏州未来电器股份有限公司 | The external breaker control system of electric energy meter and its PSR reverse exciting switching voltage regulator circuits |
| CN108347179B (en)* | 2017-01-24 | 2021-06-11 | 苏州未来电器股份有限公司 | External circuit breaker control system of electric energy meter and PSR flyback switching power supply circuit thereof |
| JP2019054608A (en)* | 2017-09-14 | 2019-04-04 | パナソニックIpマネジメント株式会社 | Power supply circuit and motor drive device |
| JP2021044897A (en)* | 2019-09-10 | 2021-03-18 | 日本電産モビリティ株式会社 | Switching power source device |
| Publication number | Publication date |
|---|---|
| CN101615852A (en) | 2009-12-30 |
| Publication | Publication Date | Title |
|---|---|---|
| JP2010011563A (en) | Dc power supply device | |
| CN107408892B (en) | Semiconductor device for power control | |
| US10693384B1 (en) | Accurate feed-forward sensing in flyback-transformer based secondary controller | |
| JP6443120B2 (en) | Power supply control semiconductor device | |
| JP6424644B2 (en) | Semiconductor device for power control | |
| KR101365100B1 (en) | Low power consumption start-up circuit with dynamic switching | |
| JP6424605B2 (en) | Insulated DC power supply device and control method | |
| JP6481407B2 (en) | Power supply control semiconductor device | |
| CN107251396B (en) | Semiconductor device for power supply control | |
| JP2011061913A (en) | Switching power supply device and semiconductor device therefor | |
| CN1996732A (en) | Switch power device and semiconductor device using same | |
| JP2011182537A (en) | Switching control circuit and switching power supply device | |
| CN103915997B (en) | Switching power supply conversion device | |
| CN102780408B (en) | Converter | |
| JP2008048515A (en) | Switching power supply | |
| TWI631799B (en) | System for providing input undervoltage and overvoltage protection for power converter | |
| JP2010124572A (en) | Switching power supply | |
| JP2016158399A (en) | Semiconductor device for power supply control | |
| JP2004350361A (en) | Switching power supply | |
| JP2007215336A (en) | Switching power supply | |
| KR101214170B1 (en) | Input apparatus for supplying power | |
| JP6455180B2 (en) | Power supply control semiconductor device | |
| JP4680453B2 (en) | Switching power supply | |
| JP4130444B2 (en) | Switching power supply | |
| JP2002017084A (en) | Switching power supply |
| Date | Code | Title | Description |
|---|---|---|---|
| A621 | Written request for application examination | Free format text:JAPANESE INTERMEDIATE CODE: A621 Effective date:20110413 | |
| A977 | Report on retrieval | Free format text:JAPANESE INTERMEDIATE CODE: A971007 Effective date:20121121 | |
| A131 | Notification of reasons for refusal | Free format text:JAPANESE INTERMEDIATE CODE: A131 Effective date:20121204 | |
| A521 | Request for written amendment filed | Free format text:JAPANESE INTERMEDIATE CODE: A523 Effective date:20121221 | |
| A131 | Notification of reasons for refusal | Free format text:JAPANESE INTERMEDIATE CODE: A131 Effective date:20130326 | |
| A02 | Decision of refusal | Free format text:JAPANESE INTERMEDIATE CODE: A02 Effective date:20130716 |