








本発明は、透析液を供給する多人数用透析液供給装置を備えた血液透析システムに関し、特に当該多人数用透析液供給装置が故障して透析液を供給することができなくなっても、患者に対して透析治療を継続することができる血液透析システムに関する。 The present invention relates to a hemodialysis system including a dialysate supply device for a large number of people who supplies dialysate, and in particular, even if the dialysate supply device for a large number of people fails and cannot supply dialysate, The present invention relates to a hemodialysis system that can continue dialysis treatment.
周知のとおり、患者の血液を浄化する血液透析装置は、透析用監視装置(コンソール)と個人用透析装置とに大別することができる。
前者の透析用監視装置(コンソール)は、透析液原液であるA原液、B原液と希釈水であるRO水を所定の比率で混合して複数台分の透析液を作製する装置である多人数用透析液供給装置からの透析液の供給を受け、患者からの血液を血液ポンプでダイアライザに送り、半透膜を介して透析液と接触させ、血液を浄化する装置である。なお、透析用監視装置は、前記したように多人数用透析液供給装置からの透析液の供給を受けて主に透析治療を行う装置であるが、血液濾過(ECUM)や補液ポンプを追加使用することにより血液濾過透析が可能であり、さらにはエンドトキシン・カット・フィルタを装着することによりオンラインHDFも可能である。As is well known, hemodialyzers that purify a patient's blood can be broadly classified into dialysis monitoring devices (console) and personal dialysis devices.
The former monitoring device (console) for dialysis is a device that produces a plurality of dialysates by mixing A stock solution, which is a dialysate stock solution, B stock solution, and RO water, which is a dilution water, at a predetermined ratio. This is a device that receives dialysis fluid from a dialysis fluid supply device, sends blood from a patient to a dialyzer with a blood pump, contacts the dialysis fluid through a semipermeable membrane, and purifies the blood. In addition, the monitoring device for dialysis is a device that mainly receives dialysis fluid from a dialysis fluid supply device for a large number of people and performs dialysis treatment as described above, but additionally uses blood filtration (ECUM) and a replacement fluid pump. By doing so, hemofiltration dialysis is possible, and furthermore, online HDF is possible by attaching an endotoxin cut filter.
後者の個人用透析装置は、上記の透析用監視装置の機能に加え、透析液の調製機能を備えた装置である。すなわち、個人用透析装置は、前者の透析用監視装置と異なり、自らの装置内でA原液、B原液、およびRO水を混合して自らが使用する透析液を作成する。各施設により使われ方は異なるが、個人用透析装置の利点は、患者に適した透析や病室、ICU、手術室等での透析が可能な点にあることから、処方透析や感染患者、透析室まで移動できない患者に対して利用されることが多い。 The latter personal dialysis device is a device having a dialysate preparation function in addition to the above-described dialysis monitoring device function. In other words, unlike the former dialysis monitoring device, the personal dialysis device mixes the A stock solution, the B stock solution, and the RO water in its own device to create a dialysis solution to be used by itself. Although the use method varies depending on each facility, the advantage of personal dialysis equipment is that dialysis suitable for patients and dialysis in hospital rooms, ICUs, operating rooms, etc. are possible. Often used for patients who cannot move to the room.
すなわち、透析用監視装置と個人用透析装置の機能的な違いは、透析液の調製機能を備えるか否かである。前記したように後者の個人用透析装置は自らが使用する透析液を作成するので、患者に適した混合比で透析液を調製できる一方、装置数に応じた数のA原液供給手段とB原液供給手段を用意しなければならない。これに対して前者の透析用監視装置の場合には、多人数用透析液供給装置が複数台分の透析液をまとめて作製するので管理が容易となり、透析用監視装置の数の増大に対しても対応しやすい。 That is, the functional difference between the dialysis monitoring device and the personal dialysis device is whether or not it has a dialysate preparation function. As described above, since the latter personal dialysis machine creates a dialysis fluid to be used by itself, the dialysis fluid can be prepared at a mixing ratio suitable for the patient, while the number of A stock solution supply means and B stock solution according to the number of devices Supply means must be prepared. On the other hand, in the case of the former dialysis monitoring device, the dialysis fluid supply device for a large number of people prepares the dialysis fluid for a plurality of units at the same time, so the management becomes easy, and the increase in the number of dialysis monitoring devices Easy to handle.
このため、多くの血液透析装置を必要とする透析センターや医療機関では、図9に例示する多人数用透析液供給装置40と複数の透析用監視装置70から構成される、いわゆるセントラルシステムを構築する場合が多い。
一方、後者の個人用透析装置の場合は自らが透析液の調製機能を備えるので、多人数用透析液供給装置に接続されることは原則的に無く、したがってセントラルシステムに組み込まれることも原則的には無い。すなわち、個人用透析装置は各々が独立した形態で使用されるのが一般的である。なお、例外として非特許文献1には、透析用監視装置としても使用することができる個人用透析装置が開示されている。For this reason, in dialysis centers and medical institutions that require a large number of hemodialysis machines, a so-called central system comprising a multi-person
On the other hand, in the case of the latter personal dialysis machine, since it has a dialysate preparation function, it is not connected to a dialysate supply device for multi-person use in principle, and therefore it is also possible to incorporate it into a central system. Is not. That is, the personal dialysis apparatus is generally used in an independent form. As an exception, Non-Patent Document 1 discloses a personal dialysis apparatus that can also be used as a dialysis monitoring apparatus.
ところで、血液透析治療に際しては透析液を用いるため、透析治療中に透析液の供給が止まるような事故は絶対に避けなければならない。特に複数の透析用監視装置が接続されるセントラルシステムの場合には、多人数用透析液供給装置が複数台分の透析液をまとめて作製するので、当該多人数用透析液供給装置が故障して透析液を供給することができなくなるような事故は絶対に避けなければならない。
また、患者に対して事故のない安全な透析治療を提供する観点からは、たとえ多人数用透析液供給装置が故障して透析液を供給することができなくなっても、患者に対して透析治療を継続することができるバックアップ機能を備えておくべきである。By the way, since a dialysate is used in hemodialysis treatment, an accident that stops the supply of dialysate during dialysis treatment must be avoided. In particular, in the case of a central system to which a plurality of dialysis monitoring devices are connected, the multi-person dialysate supply device creates a plurality of dialysate solutions at the same time. Accidents that make it impossible to supply dialysate must be avoided.
Moreover, from the viewpoint of providing safe dialysis treatment with no accident for the patient, even if the dialysis fluid supply device for a large number of people fails and cannot supply the dialysis fluid, the dialysis treatment is performed on the patient. Should have a backup function that can continue.
しかしながら、これまで透析治療中に多人数用透析液供給装置が故障することは極極稀であったし、仮に透析液の供給が停止したとしても患者の傍らにはこのような事態に速やかに対応できる医療従事者が待機していることから、これまでのところ安全の二重化を実現することが可能な血液透析システムは一切考案されてこなかった。 However, until now, it was extremely rare for a dialysate supply device for multi-persons to break down during dialysis treatment, and even if the supply of dialysate was stopped, the patient could quickly respond to such a situation. Since a medical worker who can do so is waiting, no hemodialysis system capable of realizing a dual safety has been devised so far.
なお、前記したように非特許文献1には透析用監視装置としても使用することができる個人用透析装置が開示されてはいるが、これはもともと個人用透析装置の使用頻度が必ずしも高いものとはいえないことから、個人用透析装置として使用する予定が無い場合には、透析用監視装置としても使用することができ、これにより個人用透析装置の稼働率を上げることができると言うものであって、多人数用透析液供給装置の故障による透析液の供給停止や、当該透析液の供給停止に伴う医療事故の発生を未然に防止するための安全対策を解決課題として想定しているものではない。
本発明の解決すべき課題は、患者に対して事故のない安全な透析治療を行うことができる血液透析システムを提供することであり、より具体的には、たとえ多人数用透析液供給装置が故障して透析液を供給することができなくなっても、患者に対して透析治療を継続することができる血液透析システムを提供することである。 The problem to be solved by the present invention is to provide a hemodialysis system capable of performing a safe dialysis treatment without accident on a patient. To provide a hemodialysis system capable of continuing dialysis treatment for a patient even if a dialysis fluid cannot be supplied due to a failure.
本発明者は、前記課題を解決すべく様々な実験的検討および理論的検討を重ねた結果、以下の技術的知見を得た。 The present inventor has obtained the following technical knowledge as a result of various experimental studies and theoretical studies to solve the above problems.
(A)前記したように一般にセントラルシステムは、多人数用透析液供給装置と複数の透析用監視装置から構成されるところ、透析用監視装置は透析液の調製機能を機能的に備えていないので、多人数用透析液供給装置のバックアップ機を備えない限り、安全の二重化を達成し得ないこと。(A) As described above, the central system is generally composed of a dialysate supply device for a large number of people and a plurality of monitoring devices for dialysis, but the dialysis monitoring device does not have a dialysate preparation function functionally. Unless you have a back-up machine for dialysate supply equipment for multiple people, you can't achieve double safety.
(B)前記したように多人数用透析液供給装置に透析液の調製機能を備える個人用透析装置が接続されることは原則的に無く、したがって個人用透析装置がセントラルシステムに組み込まれることも原則的には無い。また、個人用透析装置をセントラルシステムに組み込むということは、個人用透析装置が本来的に備える透析液の調製機能を停止させて使用することになるから、仮に個人用透析装置をセントラルシステムに組み込むとしても、その目的は個人用透析装置の稼働率を上げること程度でしかない(例えば、非特許文献1参照)。(B) As described above, a personal dialyzer having a dialysate preparation function is not connected to a dialysate supply device for a large number of people in principle, and therefore a personal dialyzer may be incorporated into a central system. Not in principle. In addition, incorporating a personal dialyzer into a central system means that the dialyzer preparation function inherently provided by the personal dialyzer is stopped and used, so the personal dialyzer is temporarily incorporated into the central system. Even so, the purpose is only to increase the operating rate of the personal dialysis machine (see Non-Patent Document 1, for example).
しかしながら、視点を変えると、個人用透析装置は本来的に透析液の調製機能を備えるのだから、図1に例示するように透析用監視装置の代わりに個人用透析装置50を接続して、各々の個人用透析装置50を、A原液供給手段10とB原液供給手段20に接続するとともに流路切替手段60を介して多人数用透析液供給装置40とRO装置30に接続し、前記流路切替手段60によって多人数用透析液供給装置40とRO装置30からの流路を択一的に切替できる構造とすれば、多人数用透析液供給装置40が故障して透析液を供給することができなくなっても、患者に対して透析治療を継続することができること。 However, from a different point of view, the personal dialysis machine inherently has a dialysate preparation function, so that a
より具体的には、多人数用透析液供給装置40が正常である場合には、図2に示すように多人数用透析液供給装置40から透析液の供給を受け、多人数用透析液供給装置40が故障して透析液を供給することができなくなった場合には、図3に示すように多人数用透析液供給装置40からRO装置30に流路を切り替えて、自らの装置内でA原液、B原液、およびRO水を混合して自らが使用する透析液を作成することによって、患者に対して透析治療を継続することができること。 More specifically, when the multi-person
(C)さらに、図1〜3に示したように流路切替手段60によって多人数用透析液供給装置40とRO装置30からの流路を択一的に切替できる構造とすれば、多人数用透析液供給装置40から透析液の供給を受ける個人用透析装置50のうち、処方透析が必要な患者が使用する個人用透析装置に対しては図4に示すように流路を切り替えて、当該患者に適した混合比で調製した透析液を用いた透析治療を行い、その他の患者に対しては多人数用透析液供給装置40から供給される透析液を用いた透析治療を並行して行うこともできること。(C) Furthermore, as shown in FIGS. 1 to 3, if the structure is such that the flow path from the multi-person
上記の知見に基づき、本発明者は、たとえ多人数用透析液供給装置が故障して透析液を供給することができなくなっても、患者に対して透析治療を継続することができる血液透析システムに想到した。その要旨とするところは以下のとおりである。
(1)A原液を供給するA原液供給手段と、B原液を供給するB原液供給手段と、RO水を供給するRO装置と、前記A原液供給手段、B原液供給手段、およびRO装置に接続され、A原液とB原液をRO水で希釈して透析液を作成するとともに当該透析液を供給する多人数用透析液供給装置と、少なくとも1台の個人用透析装置を備える血液透析システムであって、各々の個人用透析装置は、A原液供給手段とB原液供給手段に接続されるとともに流路切替手段を介して多人数用透析液供給装置とRO装置に接続され、前記流路切替手段によって多人数用透析液供給装置とRO装置からの流路を択一的に切替できる構造となっていることを特徴とする血液透析システム。
(2)前記多人数用透析液供給装置に少なくとも1台の透析用監視装置が接続されていることを特徴とする前記(1)に記載の血液透析システム。Based on the above knowledge, the present inventor has developed a hemodialysis system capable of continuing dialysis treatment for a patient even if the multi-person dialysis fluid supply device fails and cannot supply the dialysis fluid. I came up with it. The gist is as follows.
(1) Connected to A stock solution supply means for supplying A stock solution, B stock solution supply means for supplying B stock solution, RO device for supplying RO water, A stock solution supply means, B stock solution supply means, and RO device A hemodialysis system comprising a multi-person dialysate supply device for preparing a dialysate by diluting A stock solution and B stock solution with RO water and at least one personal dialyzer. Each personal dialyzer is connected to the A stock solution supply means and the B stock solution supply means, and is connected to the multi-person dialysate supply device and the RO device via the flow path switching means. A hemodialysis system characterized in that the flow path from the dialysate supply device for a large number of people and the RO device can be switched selectively.
(2) The hemodialysis system according to (1), wherein at least one dialysis monitoring device is connected to the multi-person dialysate supply device.
(イ)本発明に係る血液透析システムは、従来一般に構築されてきたセントラルシステムとは異なり、多人数用透析液供給装置と少なくとも1台の個人用透析装置を備える血液透析システムであって、各々の個人用透析装置は、A原液供給手段とB原液供給手段に接続されるとともに流路切替手段を介して多人数用透析液供給装置とRO装置に接続され、流路切替手段によって多人数用透析液供給装置とRO装置からの流路を択一的に切替できる構造となっている血液透析システムである。
したがって、各々の個人用透析装置は、多人数用透析液供給装置が正常に動作しているときは、多人数用透析液供給装置から透析液の供給を受け、多人数用透析液供給装置が故障して透析液を供給することができなくなった場合には、流路切替手段によって多人数用透析液供給装置からRO装置に流路を切り替えて、自らの装置内でA原液、B原液、およびRO水を混合して自らが使用する透析液を作成することができる。
すなわち、本発明に係る血液透析システムによれば、たとえ多人数用透析液供給装置が故障して透析液を供給することができなくなったとしても、患者に対して透析治療を継続することができ、これにより患者に対して事故のない安全な透析治療を提供することができる。(A) A hemodialysis system according to the present invention is a hemodialysis system including a multi-person dialysate supply device and at least one personal dialyzer, unlike a central system that has been generally constructed conventionally, The personal dialysis apparatus is connected to the A stock solution supply means and the B stock solution supply means, and is connected to the multi-person dialysate supply apparatus and the RO device via the flow path switching means. This is a hemodialysis system having a structure that can selectively switch the flow path from the dialysate supply device and the RO device.
Therefore, each personal dialysis machine receives the dialysate from the multi-person dialysate supply apparatus when the multi-person dialysate supply apparatus is operating normally. When the dialysate cannot be supplied due to failure, the flow path switching means switches the flow path from the multi-person dialysate supply apparatus to the RO apparatus, and the A stock solution, B stock solution, And RO water can be mixed to create a dialysate for use by itself.
That is, according to the hemodialysis system of the present invention, dialysis treatment can be continued for a patient even if the multi-person dialysate supply device fails and cannot supply dialysate. As a result, it is possible to provide a patient with a safe dialysis treatment without accident.
(ロ)また、本発明に係る血液透析システムは、このように流路切替手段によって多人数用透析液供給装置とRO装置からの流路を択一的に切り替えできる構造となっているので、多人数用透析液供給装置に接続される少なくとも1台の個人用透析装置のうち、処方透析が必要な患者が使用する個人用透析装置に対しては流路切替手段によって多人数用透析液供給装置からRO装置に流路を切り替えて、当該患者に適した混合比で調製した透析液を用いた透析を行うことができる。
すなわち、本発明に係る血液透析システムによれば、当該システムに組み込まれた個人用透析装置を物理的にシステムから切り離すことなく、換言すると、システムの形態を一切変更することなく、個人用透析装置に流入させる流路を切り替えるだけで、患者に適した混合比で調製した透析液を用いた透析治療と、多人数用透析液供給装置から供給される透析液を用いた透析治療を並行して行うこともできる。(B) In addition, the hemodialysis system according to the present invention has a structure in which the flow path from the multi-person dialysate supply apparatus and the RO apparatus can be switched selectively by the flow path switching means in this way. Of the at least one personal dialyzer connected to the multi-person dialysate supply device, the multi-person dialysate is supplied to the personal dialyzer used by patients who require prescription dialysis by means of the flow switching means. By switching the flow path from the apparatus to the RO apparatus, dialysis using a dialysate prepared at a mixing ratio suitable for the patient can be performed.
That is, according to the hemodialysis system according to the present invention, the personal dialysis apparatus incorporated in the system is not physically separated from the system, in other words, the personal dialysis apparatus is not changed at all. Just by switching the flow path to flow into the dialysis treatment using dialysis fluid prepared at a mixing ratio suitable for the patient and dialysis treatment using dialysis fluid supplied from a multi-dialysis fluid supply device It can also be done.
以下、図1〜8を参照して、本発明を実施するための最良の形態を説明する。
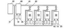
図1は本発明に係る血液透析システムの一態様を示す構成図である。当該図に示すように、本発明に係る血液透析システムは、A原液供給手段10、B原液供給手段20、RO装置30、多人数用透析液供給装置40、少なくとも1台の個人用透析装置50、および流路切替手段60を備える。Hereinafter, the best mode for carrying out the present invention will be described with reference to FIGS.
FIG. 1 is a block diagram showing an embodiment of a hemodialysis system according to the present invention. As shown in the figure, the hemodialysis system according to the present invention includes an A stock solution supply means 10, a B stock solution supply means 20, an
A原液供給手段10は、多人数用透析液供給装置40と各々の個人用透析装置50に接続されて、これらの装置に対してA原液を供給する。
A原液供給手段10としては、従来一般に構築されてきたセントラルシステムにおいて使用されるA原液供給手段を用いることができる。例えば、塩化ナトリウム、塩化カリウム、塩化カルシウム、塩化マグネシウム、無水酢酸ナトリウム、ブドウ糖等を含有するA原液を貯蔵することができるタンクまたはボトルを用いることができる。あるいは、上記成分を粉末状とした粉末剤をA原液として溶解する粉末型透析液原薬溶解装置を用いることができる。
なお、図1における多人数用透析液供給装置40と各々の個人用透析装置50には、各々が互いに独立した個別のA原液供給手段10が接続されているが、本発明においては、この形態に限定されるものではない。例えば、血液透析システムが一つのA原液供給手段を備え、当該A原液供給手段に多人数用透析液供給装置と各々の個人用透析装置が接続された形態であってもよい。The A stock solution supply means 10 is connected to the multi-person
As the A stock solution supply means 10, A stock solution supply means used in a central system generally constructed in the past can be used. For example, a tank or bottle capable of storing A stock solution containing sodium chloride, potassium chloride, calcium chloride, magnesium chloride, anhydrous sodium acetate, glucose and the like can be used. Alternatively, a powder type dialysis fluid drug substance dissolving apparatus that dissolves a powder agent in which the above components are powdered as an A stock solution can be used.
1 is connected to the
B原液供給手段20は、多人数用透析液供給装置40と各々の個人用透析装置50に接続されて、これらの装置に対してB原液を供給する。
B原液供給手段20としては、従来一般に構築されてきたセントラルシステムにおいて使用されるB原液供給手段を用いることができる。例えば、炭酸水素ナトリウム等を含有するB原液を貯蔵することができるタンクまたはボトルを用いることができる。あるいは、上記成分を粉末状とした粉末剤をB原液として溶解する粉末型透析液原薬溶解装置を用いることができる。
なお、図1における多人数用透析液供給装置40と各々の個人用透析装置50には、各々が互いに独立した個別のB原液供給手段20が接続されているが、本発明においては、この形態に限定されるものではない。例えば、血液透析システムが一つのB原液供給手段を備え、当該B原液供給手段に多人数用透析液供給装置と各々の個人用透析装置が接続された形態であってもよい。The B stock solution supply means 20 is connected to the multi-person
As the B stock solution supply means 20, a B stock solution supply means used in a central system that has been generally constructed conventionally can be used. For example, a tank or a bottle that can store a B stock solution containing sodium hydrogen carbonate or the like can be used. Alternatively, a powder type dialysis fluid drug substance dissolving apparatus that dissolves a powder agent containing the above components in powder form as a B stock solution can be used.
1 is connected to the
RO装置30は、多人数用透析液供給装置40に接続されるとともに流路切替手段60を介して各々の個人用透析装置50に接続されて、これらの装置に対してRO水を供給する。
RO装置30としては、RO水を精製できるものであれば特に限定されるものではなく、従来一般に構築されてきたセントラルシステムにおいて使用されるRO装置を用いることができる。例えば、水道水に含まれる不純物を逆浸透法で除去することによりRO水を精製する装置を用いることができる。ここで、逆浸透法とは、RO膜を介して一次側溶液に浸透圧以上の圧力を加えることにより、水成分がRO膜を濾過してくる現象を利用した膜分離法であり、この方法により水道水に含まれる不純物である溶解イオン、有機物、バクテリア、パイロジェン等をほぼ完全に除去することができる。The
The
多人数用透析液供給装置40は、A原液供給手段10から供給される透析液原液であるA原液、B原液供給手段20から供給される透析液原液であるB原液、そしてRO装置30から供給される希釈水であるRO水を所定の比率で混合して複数台分の透析液を作製し、本発明に係る血液透析システムに接続される血液透析装置に対して透析液を供給する。
多人数用透析液供給装置40としては、上記機能を果たすものであれば特に限定されるものではなく、従来一般に構築されてきたセントラルシステムにおいて使用される多人数用透析液供給装置を用いることができる。The
The dialysis
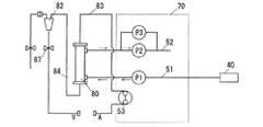
個人用透析装置50は、A原液供給手段10から供給される透析液原液であるA原液、B原液供給手段20から供給される透析液原液であるB原液、そしてRO装置30から供給されるRO水を所定の比率で混合して1台分の透析液を作製するとともに、患者からの血液を血液ポンプ53でダイアライザ80に送り、半透膜を介して透析液と接触させ、血液を浄化する。すなわち、個人用透析装置50は、透析用監視装置の機能に加え、透析液の調製機能を備えた装置である。 The
図5は個人用透析装置50の一態様を示す構成図である。当該図に示すように個々の個人用透析装置50は、透析液供給ライン51、透析液排液ライン52、および血液ポンプ53を備え、透析液供給ライン51には原液ポンプ54を介してA原液供給手段10とB原液供給手段20が接続される。同じく、透析液供給ライン51には流路切替手段60を介して多人数用透析液供給装置40とRO装置30が接続される。 FIG. 5 is a configuration diagram showing an aspect of the
個人用透析装置50による透析液の作製、ならびに作製された透析液の透析液供給ライン51への供給については、A原液ライン11とB原液ライン21とに各々接続された電磁弁55を交互に開閉することにより、A原液ライン11を流れるA原液とB原液ライン21を流れるB原液を、原液ポンプ54を介して交互に透析液供給ライン51に注入することにより行われる。 For the preparation of dialysate by the
したがって、多人数用透析液供給装置40を備える本発明に係る血液透析システムにおいては、多人数用透析液供給装置40が正常である場合には、個々の個人用透析装置50は、図2に示すように多人数用透析液供給装置40から透析液の供給を受けて、透析治療を行うが、この場合には、多人数用透析液供給装置40が供給する透析液が透析液供給ライン51に流入する流路選択を行うとともに、A原液ライン11とB原液ライン21とに各々接続された電磁弁55を閉止状態とする。 Therefore, in the hemodialysis system according to the present invention including the multi-person
一方、多人数用透析液供給装置が故障して透析液を供給することができなくなった場合には、図3に示すように流路切替手段60によって多人数用透析液供給装置40からRO装置30に流路を切り替えて、個々の個人用透析装置50が自らの装置内でA原液、B原液、およびRO水を混合して自らが使用する透析液を作成するが、この場合には、RO装置30が供給するRO水が透析液供給ライン51に流入する流路選択を行うとともに、A原液ライン11とB原液ライン21とに各々接続された電磁弁55を交互に開閉することにより、A原液ライン11を流れるA原液とB原液ライン21を流れるB原液を、原液ポンプ54を介して交互に透析液供給ライン51に注入する。 On the other hand, when the dialysate supply device for a large number of people breaks down and the dialysate cannot be supplied, as shown in FIG. 30 and the individual
なお、図5に例示した個人用透析装置50では、静脈側血液ライン84に静脈側チャンバー82が接続されているが、別の態様として、さらに動脈側血液ライン83に動脈側チャンバーが接続された態様のものでもよい。 In the
以上説明したように本発明に係る血液透析システムは、従来一般に構築されてきたセントラルシステムとは異なり、多人数用透析液供給装置40と少なくとも1台の個人用透析装置50を備える血液透析システムであって、各々の個人用透析装置50は、A原液供給手段10とB原液供給手段20に接続されるとともに流路切替手段60を介して多人数用透析液供給装置40とRO装置30に接続され、流路切替手段60によって多人数用透析液供給装置40とRO装置30からの流路を択一的に切替できる構造となっている血液透析システムである。 As described above, the hemodialysis system according to the present invention is a hemodialysis system including a multi-person
したがって、各々の個人用透析装置50は、多人数用透析液供給装置40が正常に動作しているときは、図2に示すように多人数用透析液供給装置40から透析液の供給を受け、多人数用透析液供給装置40が故障して透析液を供給することができなくなった場合には、図3に示すように流路切替手段60によって多人数用透析液供給装置40からRO装置30に流路を切り替えて、自らの装置内でA原液、B原液、およびRO水を混合して自らが使用する透析液を作成することができる。 Therefore, each
すなわち、流路切替機能を備える本発明に係る血液透析システムによれば、たとえ多人数用透析液供給装置40が故障して透析液を供給することができなくなったとしても、患者に対して透析治療を継続することができ、これにより患者に対して事故のない安全な透析治療を提供することができる。 That is, according to the hemodialysis system according to the present invention having the flow path switching function, even if the multi-person
また、本発明に係る血液透析システムは、このように流路切替手段60によって多人数用透析液供給装置40とRO装置30からの流路を択一的に切り替えできる構造となっているので、多人数用透析液供給装置40に接続される少なくとも1台の個人用透析装置50のうち、処方透析が必要な患者が使用する個人用透析装置50に対しては、図4に示すように流路切替手段60によって多人数用透析液供給装置40からRO装置30に流路を切り替えて、当該患者に適した混合比で調製した透析液を用いた透析を行うことができる。 In addition, the hemodialysis system according to the present invention has a structure in which the flow path from the multi-person
すなわち、本発明に係る血液透析システムによれば、当該システムに組み込まれた個人用透析装置50を物理的にシステムから切り離すことなく、換言すると、システムの形態を一切変更することなく、個人用透析装置50に流入させる流路を切り替えるだけで、患者に適した混合比で調製した透析液を用いた透析治療と、多人数用透析液供給装置40から供給される透析液を用いた透析治療を並行して行うこともできる。 That is, according to the hemodialysis system according to the present invention, the
なお、図1〜5に例示した流路切替手段60は、個人用透析装置50の透析液供給ライン51と多人数用透析液供給装置40との流路が形成されているときは個人用透析装置50の透析液供給ライン51とRO装置30との流路が閉止され、反対に個人用透析装置50の透析液供給ライン51とRO装置30との流路が形成されているときは個人用透析装置50の透析液供給ライン51と多人数用透析液供給装置40との流路が閉止される、二者択一的な流路を形成するセレクタータイプの三方弁であるが、本発明に係る血液透析システムにおいて使用することができる流路切替手段は、この形態に限定されるものではない。 The flow path switching means 60 illustrated in FIGS. 1 to 5 is for personal dialysis when a flow path is formed between the
例えば、図6に示すように個々の個人用透析装置50が接続される透析液ライン41とRO水ライン31の各々に電磁弁を配置して、個人用透析装置50の透析液供給ライン51と多人数用透析液供給装置40との流路を形成するときは透析液ライン41に配置した電磁弁を開くともにRO水ライン31に配置した電磁弁を閉じ、反対に個人用透析装置50の透析液供給ライン51とRO装置30との流路を形成するときは透析液ライン41に配置した電磁弁を閉じるともにRO水ライン31に配置した電磁弁を開くようにしてもよい。 For example, as shown in FIG. 6, a solenoid valve is arranged in each of the
また、以上説明した本発明に係る血液透析システムは、図1〜6に例示した少なくとも1台の個人用透析装置50を備える形態の血液透析システムであるが、図7に示すように、さらに多人数用透析液供給装置40に少なくとも1台の透析用監視装置(コンソール)70が接続された形態であってもよい。すなわち、個人用透析装置50と透析用監視装置70が並列に接続された形態であってもよい。
この形態の場合、多人数用透析液供給装置40が故障して透析液を供給することができなくなった場合には、当該接続された透析用監視装置70による透析治療は継続できなくなるが、これに並列に接続された個人用透析装置50による透析治療は継続できるので、当該システムに組み込まれたすべての血液透析装置が一斉に使えなくなるシステムダウンを回避することができ、その技術的意義は大きい。
また、多人数用透析液供給装置40が正常である場合には、システムの形態を一切変更することなく、個人用透析装置50に流入させる流路を切り替えるだけで、患者に適した混合比で調製した透析液を用いた透析治療と、多人数用透析液供給装置40から供給される透析液を用いた透析用監視装置70による透析治療を並行して行うこともできるので、この技術的意義についても大きい。In addition, the hemodialysis system according to the present invention described above is a hemodialysis system having at least one
In the case of this form, when the multi-person
In addition, when the dialysis
図8は透析用監視装置70の一態様を示す構成図である。当該図に示すように透析用監視装置70も個人用透析装置50と同様に、透析液供給ライン51、透析液排液ライン52、および血液ポンプ53を備え、透析液供給ライン51には多人数用透析液供給装置40が接続される。そして、多人数用透析液供給装置40から透析液の供給を受け、患者からの血液を血液ポンプ53でダイアライザ80に送り、半透膜を介して透析液と接触させ、血液を浄化する。
なお、図8に例示した透析用監視装置70では、静脈側血液ライン84に静脈側チャンバー82が接続されているが、別の態様として、さらに動脈側血液ライン83に動脈側チャンバーが接続された態様のものでもよい。FIG. 8 is a block diagram showing an embodiment of the
In the
10 A原液供給手段 11 A原液ライン
20 B原液供給手段 21 B原液ライン
30 RO装置 31 RO水ライン
40 多人数用透析液供給装置 41 透析液ライン
50 個人用透析装置 51 透析液供給ライン
52 透析液排液ライン 53 血液ポンプ
54 原液ポンプ 55 電磁弁
60 流路切替手段
70 透析用監視装置(コンソール)
80 ダイアライザ 82 静脈側チャンバー
83 動脈側血液ライン 84 静脈側血液ライン
87 クランプ
P1 第1送液手段 P2 第2送液手段
P3 第3送液手段
DESCRIPTION OF SYMBOLS 10 A undiluted solution supply means 11 A undiluted solution line 20 B undiluted solution supply means 21 B
80 Dializer 82
| Application Number | Priority Date | Filing Date | Title |
|---|---|---|---|
| JP2008132742AJP5228617B2 (en) | 2008-05-21 | 2008-05-21 | Hemodialysis system |
| Application Number | Priority Date | Filing Date | Title |
|---|---|---|---|
| JP2008132742AJP5228617B2 (en) | 2008-05-21 | 2008-05-21 | Hemodialysis system |
| Publication Number | Publication Date |
|---|---|
| JP2009279110Atrue JP2009279110A (en) | 2009-12-03 |
| JP5228617B2 JP5228617B2 (en) | 2013-07-03 |
| Application Number | Title | Priority Date | Filing Date |
|---|---|---|---|
| JP2008132742AActiveJP5228617B2 (en) | 2008-05-21 | 2008-05-21 | Hemodialysis system |
| Country | Link |
|---|---|
| JP (1) | JP5228617B2 (en) |
| Publication number | Priority date | Publication date | Assignee | Title |
|---|---|---|---|---|
| JP2012249751A (en)* | 2011-06-01 | 2012-12-20 | Nikkiso Co Ltd | Blood purification system |
| JP2012249750A (en)* | 2011-06-01 | 2012-12-20 | Nikkiso Co Ltd | Blood purification system |
| JP2012249748A (en)* | 2011-06-01 | 2012-12-20 | Nikkiso Co Ltd | Blood purification system |
| JP2014111131A (en)* | 2013-12-24 | 2014-06-19 | Nikkiso Co Ltd | Blood purification system |
| JP2017121414A (en)* | 2016-01-08 | 2017-07-13 | 豊彦 吉田 | Dialysis system |
| US10603424B2 (en) | 2011-03-23 | 2020-03-31 | Nxstage Medical, Inc. | Peritoneal dialysis systems, devices, and methods |
| US11207454B2 (en) | 2018-02-28 | 2021-12-28 | Nxstage Medical, Inc. | Fluid preparation and treatment devices methods and systems |
| US12048791B2 (en) | 2017-06-24 | 2024-07-30 | Nxstage Medical, Inc. | Peritoneal dialysis fluid preparation and/or treatment devices methods and systems |
| Publication number | Priority date | Publication date | Assignee | Title |
|---|---|---|---|---|
| JP5964483B2 (en)* | 2015-06-10 | 2016-08-03 | 日機装株式会社 | Blood purification system |
| Publication number | Priority date | Publication date | Assignee | Title |
|---|---|---|---|---|
| JPH0549869A (en)* | 1991-08-09 | 1993-03-02 | Asahi Medical Co Ltd | Concentration adjusting device of dialyzable liquid |
| JPH08336589A (en)* | 1995-04-14 | 1996-12-24 | Noriaki Tanaka | Washing and disinfecting method and washing and disinfecting agent for blood dialysis apparatus |
| JP2005034433A (en)* | 2003-07-16 | 2005-02-10 | Toray Medical Co Ltd | Dialysis system and method of cleaning the same |
| JP2007236533A (en)* | 2006-03-07 | 2007-09-20 | Nikkiso Co Ltd | Dissolving device and filter determination method thereof |
| Publication number | Priority date | Publication date | Assignee | Title |
|---|---|---|---|---|
| JPH0549869A (en)* | 1991-08-09 | 1993-03-02 | Asahi Medical Co Ltd | Concentration adjusting device of dialyzable liquid |
| JPH08336589A (en)* | 1995-04-14 | 1996-12-24 | Noriaki Tanaka | Washing and disinfecting method and washing and disinfecting agent for blood dialysis apparatus |
| JP2005034433A (en)* | 2003-07-16 | 2005-02-10 | Toray Medical Co Ltd | Dialysis system and method of cleaning the same |
| JP2007236533A (en)* | 2006-03-07 | 2007-09-20 | Nikkiso Co Ltd | Dissolving device and filter determination method thereof |
| Publication number | Priority date | Publication date | Assignee | Title |
|---|---|---|---|---|
| US11135348B2 (en) | 2011-03-23 | 2021-10-05 | Nxstage Medical, Inc. | Peritoneal dialysis systems, devices, and methods |
| US11690941B2 (en) | 2011-03-23 | 2023-07-04 | Nxstage Medical, Inc. | Peritoneal dialysis systems, devices, and methods |
| US12246121B2 (en) | 2011-03-23 | 2025-03-11 | Nxstage Medical, Inc. | Peritoneal dialysis systems, devices, and methods |
| US11717601B2 (en) | 2011-03-23 | 2023-08-08 | Nxstage Medical, Inc. | Dialysis systems, devices, and methods |
| US11433169B2 (en) | 2011-03-23 | 2022-09-06 | Nxstage Medical, Inc. | Dialysis systems, devices, and methods |
| US10603424B2 (en) | 2011-03-23 | 2020-03-31 | Nxstage Medical, Inc. | Peritoneal dialysis systems, devices, and methods |
| US10610630B2 (en) | 2011-03-23 | 2020-04-07 | Nxstage Medical, Inc. | Peritoneal dialysis systems, devices, and methods |
| US10688234B2 (en) | 2011-03-23 | 2020-06-23 | Nxstage Medical, Inc. | Peritoneal dialysis systems, devices, and methods |
| US10688235B2 (en) | 2011-03-23 | 2020-06-23 | Nxstage Medical, Inc. | Peritoneal dialysis systems, devices, and methods |
| US11224684B2 (en) | 2011-03-23 | 2022-01-18 | Nxstage Medical, Inc. | Peritoneal dialysis systems, devices, and methods |
| US11433170B2 (en) | 2011-03-23 | 2022-09-06 | Nxstage Medical, Inc. | Dialysis systems, devices, and methods |
| US10898630B2 (en) | 2011-03-23 | 2021-01-26 | Nxstage Medical, Inc. | Peritoneal dialysis systems, devices, and methods |
| JP2012249750A (en)* | 2011-06-01 | 2012-12-20 | Nikkiso Co Ltd | Blood purification system |
| JP2012249751A (en)* | 2011-06-01 | 2012-12-20 | Nikkiso Co Ltd | Blood purification system |
| JP2012249748A (en)* | 2011-06-01 | 2012-12-20 | Nikkiso Co Ltd | Blood purification system |
| JP2014111131A (en)* | 2013-12-24 | 2014-06-19 | Nikkiso Co Ltd | Blood purification system |
| JP2017121414A (en)* | 2016-01-08 | 2017-07-13 | 豊彦 吉田 | Dialysis system |
| US12048791B2 (en) | 2017-06-24 | 2024-07-30 | Nxstage Medical, Inc. | Peritoneal dialysis fluid preparation and/or treatment devices methods and systems |
| US11207454B2 (en) | 2018-02-28 | 2021-12-28 | Nxstage Medical, Inc. | Fluid preparation and treatment devices methods and systems |
| US11364328B2 (en) | 2018-02-28 | 2022-06-21 | Nxstage Medical, Inc. | Fluid preparation and treatment devices methods and systems |
| US11872337B2 (en) | 2018-02-28 | 2024-01-16 | Nxstage Medical, Inc. | Fluid preparation and treatment devices methods and systems |
| US12409259B2 (en) | 2018-02-28 | 2025-09-09 | Nxstage Medical, Inc. | Fluid preparation and treatment devices methods and systems |
| Publication number | Publication date |
|---|---|
| JP5228617B2 (en) | 2013-07-03 |
| Publication | Publication Date | Title |
|---|---|---|
| JP5228617B2 (en) | Hemodialysis system | |
| AU2018202721B2 (en) | Fluid circuit for delivery of renal replacement therapies | |
| EP2950834B1 (en) | Degassing module for a controlled compliant flow path | |
| EP2950843B1 (en) | Sodium and buffer source cartridges for use in a modular controlled complaint flow path | |
| AU2014212136B2 (en) | Systems and methods for multifunctional volumeteric fluid control | |
| CA2812674C (en) | Dialysis supply system | |
| JP5619270B2 (en) | Blood purification equipment | |
| CN113350593A (en) | Control method of blood purification apparatus, and storage medium | |
| JP2009056271A (en) | Washing method of hemodialysis system | |
| JP2012228285A (en) | Dialysing fluid enhanced in concentration of oxygen | |
| JP5341137B2 (en) | Blood purification system | |
| JP2010000207A (en) | Dialysate discriminating method in dialysate piping, and dialysate feeding system | |
| JP5452548B2 (en) | Blood purification system | |
| JP5055546B2 (en) | Plasma exchange / waste liquid purification circulation dialysis system | |
| JP2015123182A (en) | Blood purification system | |
| WO2014199949A2 (en) | Method for automatic blood reinfusion in event of emergency such as electric power outage occurring during blood purification treatment | |
| EP2277572A1 (en) | Dialysis machine with regeneration system | |
| JPH0555154B2 (en) | ||
| JP5763164B2 (en) | Blood purification system | |
| JP2018082904A (en) | Dialysis system | |
| JP6570895B2 (en) | Blood purification apparatus and blood purification system | |
| JP5785244B2 (en) | Blood purification system | |
| CN202880971U (en) | Water production system of dialysis water | |
| JP5964483B2 (en) | Blood purification system | |
| JP2021000355A (en) | Blood purification system |
| Date | Code | Title | Description |
|---|---|---|---|
| A621 | Written request for application examination | Free format text:JAPANESE INTERMEDIATE CODE: A621 Effective date:20110302 | |
| A131 | Notification of reasons for refusal | Free format text:JAPANESE INTERMEDIATE CODE: A131 Effective date:20121106 | |
| A977 | Report on retrieval | Free format text:JAPANESE INTERMEDIATE CODE: A971007 Effective date:20121108 | |
| A521 | Request for written amendment filed | Free format text:JAPANESE INTERMEDIATE CODE: A523 Effective date:20130107 | |
| TRDD | Decision of grant or rejection written | ||
| A01 | Written decision to grant a patent or to grant a registration (utility model) | Free format text:JAPANESE INTERMEDIATE CODE: A01 Effective date:20130219 | |
| A61 | First payment of annual fees (during grant procedure) | Free format text:JAPANESE INTERMEDIATE CODE: A61 Effective date:20130304 | |
| FPAY | Renewal fee payment (event date is renewal date of database) | Free format text:PAYMENT UNTIL: 20160329 Year of fee payment:3 | |
| R150 | Certificate of patent or registration of utility model | Ref document number:5228617 Country of ref document:JP Free format text:JAPANESE INTERMEDIATE CODE: R150 Free format text:JAPANESE INTERMEDIATE CODE: R150 | |
| R250 | Receipt of annual fees | Free format text:JAPANESE INTERMEDIATE CODE: R250 | |
| R250 | Receipt of annual fees | Free format text:JAPANESE INTERMEDIATE CODE: R250 | |
| R250 | Receipt of annual fees | Free format text:JAPANESE INTERMEDIATE CODE: R250 | |
| R250 | Receipt of annual fees | Free format text:JAPANESE INTERMEDIATE CODE: R250 | |
| R250 | Receipt of annual fees | Free format text:JAPANESE INTERMEDIATE CODE: R250 | |
| R250 | Receipt of annual fees | Free format text:JAPANESE INTERMEDIATE CODE: R250 | |
| R250 | Receipt of annual fees | Free format text:JAPANESE INTERMEDIATE CODE: R250 | |
| R250 | Receipt of annual fees | Free format text:JAPANESE INTERMEDIATE CODE: R250 | |
| R250 | Receipt of annual fees | Free format text:JAPANESE INTERMEDIATE CODE: R250 | |
| R250 | Receipt of annual fees | Free format text:JAPANESE INTERMEDIATE CODE: R250 |