









本発明は、駆動軸に動力を出力する動力出力装置および駆動軸に連結された駆動輪を有する車両に関する。 The present invention relates to a power output device that outputs power to a drive shaft, and a vehicle having drive wheels connected to the drive shaft.
従来から、無段変速機と遊星歯車機構とを組み合わせて構成される無限変速機(IVT:Infinitely Variable Transmission)を利用した動力出力装置が知られている(例えば、特許文献1参照)。この動力出力装置は、エンジンに連結されるハイブリッド車用の駆動装置として用いられるものであり、モータと、無段変速機と、第1の入力要素としてのサンギヤと第2の入力要素としてのキャリアと出力要素としてのリングギヤとを有する遊星歯車機構と、遊星歯車機構のサンギヤを装置の出力軸に係脱連結するハイクラッチと、遊星歯車機構のリングギヤを装置の出力軸に係脱連結するロークラッチとを備える。この場合、無段変速機の入力軸は、エンジンに連結されると共に遊星歯車機構のキャリアに平行軸式のギヤ列を介して連結される。また、無段変速機の出力軸は、遊星歯車機構のサンギヤに連結されると共にモータに連結される。このように構成される従来の動力出力装置では、ハイクラッチが解放されると共にロークラッチの係合により遊星歯車機構のリングギヤと装置の出力軸とが接続された状態でエンジンを作動させると、ギヤ列、無段変速機および遊星歯車機構によりトルク循環を生じさせる動力の循環ループが形成される。そして、この際に、無段変速機の変速比を適宜調整すれば、エンジンや無段変速機の入力軸と遊星歯車機構のリングギヤとの間の変速比が理論上無限大となるニュートラル状態を設定可能となり、このようなニュートラル状態のもとでは、ギヤ列、遊星歯車機構および無段変速機により遊星歯車機構のリングギヤが拘束されるので、エンジンが作動(回転)していても装置の出力軸の回転を停止させておくことができる。更に、この動力出力装置では、ニュートラル状態から無段変速機の変速比を変化させていけば、装置の出力軸に比較的大きなトルクを出力しながら装置の出力軸(リングギヤ)の速度比を負速度比Ao(逆転状態)から、ある程度の増速速度比Boまで変化させることが可能となる。
ここで、上記従来の動力出力装置がニュートラル状態にあるとき、あるいは装置の出力軸の回転速度が低いときには、トルク循環を生じた状態で大きなトルクが無段変速機や各ギヤ等に作用する。従って、このような状態で例えばエンジンの出力が急変したり、何らかの要因により装置の出力軸に外部から力が加えられてしまったりすると、無段変速機や何れかのギヤ等に許容値を超える過大なトルクが作用してしまうおそれがある。 Here, when the conventional power output apparatus is in a neutral state or when the rotational speed of the output shaft of the apparatus is low, a large torque acts on the continuously variable transmission, each gear, etc. in a state where torque circulation is generated. Therefore, for example, if the engine output changes suddenly in this state, or if external force is applied to the output shaft of the device for some reason, the continuously variable transmission or any gear will exceed the allowable value. There is a risk that excessive torque will act.
そこで、本発明は、駆動軸に大きな動力を効率よく出力可能であると共に、構成部品に過大な力が作用することを抑制して信頼性をより向上させることができる動力出力装置およびそれを備えた車両の提供を主目的とする。 Therefore, the present invention includes a power output device that can efficiently output a large amount of power to the drive shaft and can further improve reliability by suppressing an excessive force from acting on the component parts, and the power output device. The main purpose is to provide a new vehicle.
本発明による動力出力装置および車両は、上記主目的を達成するために以下の手段を採っている。 The power output apparatus and the vehicle according to the present invention employ the following means in order to achieve the main object.
本発明による動力出力装置は、
駆動軸に動力を出力する動力出力装置であって、
所定の回転要素に動力を出力可能な動力発生源と、
前記回転要素に接続され得る入力軸と、出力軸とを有し、前記入力軸に入力される動力を無段階に変速して前記出力軸に出力可能な無段変速装置と、
前記無段変速装置の前記出力軸に接続される第1の入力要素と、前記回転要素と連動して該回転要素とは逆方向に回転可能な第2の入力要素と、前記駆動軸に接続される出力要素とを含む遊星歯車機構と、
前記無段変速装置の前記入力軸に少なくとも動力を出力可能な電動機と、
前記電動機と電力をやり取り可能な蓄電手段と、
前記回転要素と前記無段変速装置と前記遊星歯車機構とにより形成される動力の循環ループ内に設けられ、該循環ループにおける所定値以上の力の伝達を制限する動力伝達制限手段と、
を備えるものである。The power output device according to the present invention is:
A power output device that outputs power to a drive shaft,
A power generation source capable of outputting power to a predetermined rotating element;
A continuously variable transmission having an input shaft that can be connected to the rotating element, and an output shaft, and capable of continuously changing the power input to the input shaft and outputting it to the output shaft;
A first input element connected to the output shaft of the continuously variable transmission, a second input element rotatable in the direction opposite to the rotation element in conjunction with the rotation element, and connected to the drive shaft A planetary gear mechanism including an output element to be
An electric motor capable of outputting at least power to the input shaft of the continuously variable transmission;
Power storage means capable of exchanging power with the motor;
A power transmission limiting means that is provided in a power circulation loop formed by the rotating element, the continuously variable transmission, and the planetary gear mechanism, and that restricts transmission of a force of a predetermined value or more in the circulation loop;
Is provided.
この動力出力装置では、回転要素、無段変速装置および遊星歯車機構が互いに協働して、いわゆる無限変速機(IVT)として機能し、回転要素、無段変速装置および遊星歯車機構によってトルク循環を生じさせる動力の循環ループが形成される際に無段変速装置の変速状態を調整することにより、回転要素と遊星歯車機構の出力要素との間の変速比を理論上無限大に設定することができる。これにより、無段変速装置を用いて回転要素と遊星歯車機構の出力要素との間の変速比を実質的に無限大に設定しておけば、動力発生源等が例えば効率をより向上させることができる任意の回転速度で運転されていても出力要素および駆動軸の回転を停止させておくこと(拘束しておくこと)ができる。そして、このような変速比が実質的に無限大である状態から無段変速装置の変速状態を変更すれば、出力要素と駆動軸とを正転側または逆転側に回転させることが可能となり、特に駆動軸の回転速度が低いときに動力発生源と電動機との少なくとも何れかからのトルクを増幅して駆動軸に大きなトルクを出力することができる。また、この動力出力装置では、回転要素と無段変速装置と遊星歯車機構とにより形成される動力の循環ループ内に所定値以上の力の伝達を制限する動力伝達制限手段が設けられているので、回転要素と遊星歯車機構の出力要素との間の変速比が実質的に無限大に設定されているときや、駆動軸の回転速度が低いときに、動力発生源等の出力が急変したり、駆動軸に外部から力が加えられてしまったりしても、循環ループにおける動力の循環を制限して無段変速装置や遊星歯車機構の構成要素等に過大な力が作用するのを抑制することができる。従って、この動力出力装置では、駆動軸に大きな動力を効率よく出力すると共に、構成部品に過大な力が作用することを抑制して信頼性をより向上させることが可能となる。 In this power output device, the rotating element, the continuously variable transmission, and the planetary gear mechanism cooperate with each other to function as a so-called infinite transmission (IVT), and torque circulation is performed by the rotating element, the continuously variable transmission, and the planetary gear mechanism. The gear ratio between the rotating element and the output element of the planetary gear mechanism can be theoretically set to infinity by adjusting the speed change state of the continuously variable transmission when a power circulation loop is formed. it can. As a result, if the gear ratio between the rotating element and the output element of the planetary gear mechanism is set to substantially infinite using a continuously variable transmission, the power generation source or the like can improve efficiency, for example. It is possible to stop (restrain) the rotation of the output element and the drive shaft even when the motor is operated at an arbitrary rotational speed. Then, if the speed change state of the continuously variable transmission is changed from a state where such a gear ratio is substantially infinite, the output element and the drive shaft can be rotated forward or reverse, In particular, when the rotational speed of the drive shaft is low, torque from at least one of the power generation source and the electric motor can be amplified and a large torque can be output to the drive shaft. Further, in this power output device, power transmission limiting means for limiting the transmission of a force exceeding a predetermined value is provided in a power circulation loop formed by the rotating element, the continuously variable transmission, and the planetary gear mechanism. When the gear ratio between the rotating element and the output element of the planetary gear mechanism is set to practically infinite, or when the rotational speed of the drive shaft is low, the output of the power generation source etc. changes suddenly. Even if an external force is applied to the drive shaft, the circulation of power in the circulation loop is limited to prevent an excessive force from acting on components of the continuously variable transmission or the planetary gear mechanism. be able to. Therefore, in this power output device, it is possible to efficiently output a large amount of power to the drive shaft and to further improve reliability by suppressing an excessive force from acting on the component parts.
また、前記動力伝達制限手段は、前記回転要素と前記無段変速装置の前記入力軸との接続および該接続の解除を実行すると共に、前記回転要素と前記入力軸との間における所定値以上の力の伝達を制限する接続断接手段であってもよい。これにより、回転要素と遊星歯車機構の出力要素との間の変速比が実質的に無限大に設定されているときや、駆動軸の回転速度が低いときに、動力発生源等の出力が急変したり、駆動軸に外部から力が加えられてしまったりしても、回転要素と無段変速装置の入力軸との間で動力の循環を制限して無段変速装置や遊星歯車機構の構成要素等に過大な力が作用するのを抑制することができる。更に、接続断接手段により回転要素と無段変速装置の入力軸との接続が解除されれば、電動機により無段変速装置の入力軸を回転要素の回転とは無関係に回転させることが可能となる。従って、回転要素と無段変速装置の入力軸との接続が解除されると共に動力発生源が動力を出力している状態で、無段変速装置の入力軸に接続された電動機の回転を制御し、更には無段変速装置の変速状態を適宜変化させることにより、回転要素すなわち動力発生源や電動機と遊星歯車機構の出力要素(駆動軸)との間の変速比をより小さく(増速比をより大きく)することが可能となる。この結果、この動力出力装置では、動力発生源や電動機と駆動軸との間の変速比幅をより大きくして、駆動軸の回転速度が低い低速域から当該回転速度が高まる高速域までの極めて広範な運転領域においてエネルギ効率やトルク特性を向上させることが可能となる。 Further, the power transmission limiting means executes connection between the rotating element and the input shaft of the continuously variable transmission and release of the connection, and a predetermined value or more between the rotating element and the input shaft. Connection / disconnection means for limiting the transmission of force may be used. As a result, when the gear ratio between the rotating element and the output element of the planetary gear mechanism is set to practically infinite, or when the rotational speed of the drive shaft is low, the output of the power generation source etc. changes suddenly. Even if external force is applied to the drive shaft, the circulation of the power between the rotating element and the input shaft of the continuously variable transmission is limited to configure the continuously variable transmission or planetary gear mechanism. It is possible to suppress an excessive force from acting on the element or the like. Furthermore, if the connection between the rotating element and the input shaft of the continuously variable transmission is released by the connection / disconnection means, the input shaft of the continuously variable transmission can be rotated by the electric motor independently of the rotation of the rotating element. Become. Therefore, the rotation of the motor connected to the input shaft of the continuously variable transmission is controlled while the connection between the rotating element and the input shaft of the continuously variable transmission is released and the power generation source outputs power. Furthermore, by appropriately changing the speed change state of the continuously variable transmission, the speed change ratio between the rotating element, that is, the power generation source or motor and the output element (drive shaft) of the planetary gear mechanism is made smaller (the speed increase ratio is reduced). Larger). As a result, in this power output device, the speed ratio width between the power generation source or the electric motor and the drive shaft is further increased, so that the rotation speed of the drive shaft is extremely low to a high speed where the rotation speed is high. Energy efficiency and torque characteristics can be improved in a wide range of operation.
更に、前記接続断接手段は、前記回転要素と前記入力軸との間で伝達されるトルクが所定値以上になると前記回転要素と前記入力軸とを互いに滑らせるものであってもよい。 Furthermore, the connecting / disconnecting means may be configured to slide the rotating element and the input shaft relative to each other when a torque transmitted between the rotating element and the input shaft becomes a predetermined value or more.
また、前記駆動軸は、前記遊星歯車機構の前記出力要素が前記回転要素とは逆方向に回転するときに正転するものであってもよい。これにより、第1の入力要素の回転速度を値0を含む範囲内で連続的に変化させることで遊星歯車機構の各要素(特に第1の入力要素)の回転速度が過大になることを抑制しながら、駆動軸の正転および逆転を可能とすると共に、内燃機関や電動機と駆動軸との間の変速比幅をより大きくして駆動軸の正転側の広範な運転領域においてエネルギ効率やトルク特性を向上させることが可能となる。 The drive shaft may rotate forward when the output element of the planetary gear mechanism rotates in a direction opposite to the rotation element. As a result, the rotational speed of each element (especially the first input element) of the planetary gear mechanism is prevented from becoming excessive by continuously changing the rotational speed of the first input element within a range including the
また、前記動力発生源は内燃機関であってもよい。すなわち、本発明による動力出力装置は、内燃機関と1体の電動機とを組み合わせた、いわゆる1モータ−1エンジン式の動力出力装置として構成されてもよい。 The power generation source may be an internal combustion engine. In other words, the power output apparatus according to the present invention may be configured as a so-called 1 motor-1 engine type power output apparatus in which an internal combustion engine and a single electric motor are combined.
更に、前記動力発生源は前記電動機とは異なる第2の電動機であってもよい。すなわち、本発明による動力出力装置は、いわゆる2モータ式の動力出力装置として構成されてもよい。 Further, the power generation source may be a second electric motor different from the electric motor. That is, the power output apparatus according to the present invention may be configured as a so-called two-motor power output apparatus.
また、前記動力発生源は、内燃機関と、前記電動機とは異なる第2の電動機とであってもよい。すなわち、本発明による動力出力装置は、いわゆる2モータ−1エンジン式の動力出力装置として構成されてもよい。 The power generation source may be an internal combustion engine and a second electric motor different from the electric motor. That is, the power output apparatus according to the present invention may be configured as a so-called 2-motor-1 engine power output apparatus.
本発明による車両は、
駆動軸に連結された駆動輪を有する車両であって、
所定の回転要素に動力を出力可能な動力発生源と、
前記回転要素に接続され得る入力軸と、出力軸とを有し、前記入力軸に入力される動力を無段階に変速して前記出力軸に出力可能な無段変速装置と、
前記無段変速装置の前記出力軸に接続される第1の入力要素と、前記回転要素と連動して該回転要素とは逆方向に回転可能な第2の入力要素と、前記駆動軸に接続される出力要素とを含む遊星歯車機構と、
前記無段変速装置の前記入力軸に少なくとも動力を出力可能な電動機と、
前記電動機と電力をやり取り可能な蓄電手段と、
前記回転要素と前記無段変速装置と前記遊星歯車機構とにより構成される動力の循環ループ内に設けられ、該循環ループにおける所定値以上の力の伝達を制限する動力伝達制限手段と、
を備えるものである。The vehicle according to the present invention is
A vehicle having drive wheels coupled to a drive shaft,
A power generation source capable of outputting power to a predetermined rotating element;
A continuously variable transmission having an input shaft that can be connected to the rotating element, and an output shaft, and capable of continuously changing the power input to the input shaft and outputting it to the output shaft;
A first input element connected to the output shaft of the continuously variable transmission, a second input element rotatable in the direction opposite to the rotation element in conjunction with the rotation element, and connected to the drive shaft A planetary gear mechanism including an output element to be
An electric motor capable of outputting at least power to the input shaft of the continuously variable transmission;
Power storage means capable of exchanging power with the motor;
A power transmission limiting means that is provided in a power circulation loop constituted by the rotating element, the continuously variable transmission, and the planetary gear mechanism, and that limits transmission of a force that is greater than or equal to a predetermined value in the circulation loop;
Is provided.
この車両では、回転要素、無段変速装置および遊星歯車機構が互いに協働して、いわゆる無限変速機(IVT)として機能し、回転要素、無段変速装置および遊星歯車機構によってトルク循環を生じさせる動力の循環ループが形成される際に無段変速装置の変速状態を調整することにより、回転要素と遊星歯車機構の出力要素との間の変速比を理論上無限大に設定することができる。これにより、無段変速装置を用いて回転要素と遊星歯車機構の出力要素との間の変速比を実質的に無限大に設定しておけば、動力発生源等が例えば効率を向上させることができる任意の回転速度で運転されていても出力要素および駆動軸の回転を停止させて車両を停止させておくことができる。そして、このような変速比が実質的に無限大である状態から無段変速装置の変速状態を変更すれば、出力要素と駆動軸とを正転側または逆転側に回転させて車両を前進方向または後進方向に走行させることが可能となり、特に駆動軸の回転速度が低いときに動力発生源と電動機との少なくとも何れかからのトルクを増幅して駆動軸に大きなトルクを出力することができる。また、この車両では、回転要素と無段変速装置と遊星歯車機構とにより形成される動力の循環ループ内に所定値以上の力の伝達を制限する動力伝達制限手段が設けられているので、回転要素と遊星歯車機構の出力要素との間の変速比が実質的に無限大に設定されているときや、駆動軸の回転速度が低いときに、動力発生源等の出力が急変したり、駆動軸に外部から力が加えられてしまったりしても、循環ループにおける動力の循環を制限して無段変速装置や遊星歯車機構の構成要素等に過大な力が作用するのを抑制することができる。従って、この車両では、駆動軸に大きな動力を効率よく出力すると共に、構成部品に過大な力が作用することを抑制して信頼性を向上させることが可能となる。 In this vehicle, the rotating element, continuously variable transmission, and planetary gear mechanism cooperate with each other to function as a so-called infinite transmission (IVT), and torque circulation is generated by the rotating element, continuously variable transmission, and planetary gear mechanism. By adjusting the speed change state of the continuously variable transmission when the power circulation loop is formed, the speed change ratio between the rotating element and the output element of the planetary gear mechanism can be theoretically set to infinity. As a result, if the gear ratio between the rotating element and the output element of the planetary gear mechanism is set to substantially infinite using the continuously variable transmission, the power generation source can improve the efficiency, for example. The vehicle can be stopped by stopping the rotation of the output element and the drive shaft even if the vehicle is operated at an arbitrary rotational speed. If the speed change state of the continuously variable transmission is changed from a state where the gear ratio is substantially infinite, the output element and the drive shaft are rotated in the forward direction or the reverse direction to move the vehicle in the forward direction. Alternatively, it is possible to travel in the reverse direction, and in particular when the rotational speed of the drive shaft is low, it is possible to amplify torque from at least one of the power generation source and the electric motor and output a large torque to the drive shaft. Further, in this vehicle, power transmission limiting means for limiting the transmission of a force exceeding a predetermined value is provided in a power circulation loop formed by the rotating element, the continuously variable transmission, and the planetary gear mechanism. When the gear ratio between the element and the output element of the planetary gear mechanism is set to virtually infinite, or when the rotational speed of the drive shaft is low, the output of the power source, etc. changes suddenly or is driven Even if force is applied to the shaft from the outside, it is possible to limit the circulation of power in the circulation loop and suppress the excessive force from acting on the continuously variable transmission, the components of the planetary gear mechanism, etc. it can. Therefore, in this vehicle, it is possible to efficiently output a large amount of power to the drive shaft and to improve reliability by suppressing an excessive force from acting on the component parts.
次に、本発明を実施するための最良の形態を実施例を用いて説明する。 Next, the best mode for carrying out the present invention will be described using examples.
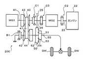
図1は、本発明の一実施例に係る車両であるハイブリッド自動車20の概略構成図である。同図に示すハイブリッド自動車20は、動力発生源としてのエンジン22や、1体のモータMG、モータMGと電力をやり取り可能なバッテリ35、いわゆる無限変速機を構成するドライブギヤ(回転要素)25とベルト式の無段変速ユニット(以下「CVT」という)40と3要素式の遊星歯車機構50、ハイブリッド自動車20の全体をコントロールするハイブリッド用電子制御ユニット(以下、「ハイブリッドECU」という)70等を含むものである。 FIG. 1 is a schematic configuration diagram of a
エンジン22は、ガソリンや軽油といった炭化水素系燃料の供給を受けて基本的に一方向に回転することにより動力を出力する内燃機関であり、エンジン用電子制御ユニット(以下、「エンジンECU」という)24による燃料噴射量や点火時期、吸入空気量等の制御を受けている。エンジンECU24には、例えばクランクシャフト23に取り付けられた図示しないクランクポジションセンサといったエンジン22に対して設けられて当該エンジン22の運転状態を検出する各種センサからの信号が入力される。そして、エンジンECU24は、ハイブリッドECU70と通信しており、ハイブリッドECU70からの制御信号や上記センサからの信号等に基づいてエンジン22を運転制御すると共に必要に応じてエンジン22の運転状態に関するデータをハイブリッドECU70に出力する。また、エンジン22のクランクシャフト23には、ギヤ列を介してエンジンECU24により制御されるスタータモータ29が接続されている。 The
モータMGは、発電機として作動すると共に電動機として作動可能な同期発電電動機であり、インバータ31を介して二次電池であるバッテリ35と電力のやり取りを行なう。すなわち、バッテリ35は、モータMGにより消費または発電される電力に応じて充放電されることになる。モータMGは、モータ用電子制御ユニット(以下、「モータECU」という)30により駆動制御される。モータECU30には、モータMGを駆動制御するために必要な信号、例えばモータMGの回転子の回転位置を検出する回転位置検出センサ33からの信号や、図示しない電流センサにより検出されるモータMGに印加される相電流等が入力されており、モータECU30からは、インバータ31へのスイッチング制御信号等が出力される。また、モータECU30は、回転位置検出センサ33から入力した信号に基づいて図示しない回転速度算出ルーチンを実行し、モータMGの回転子の回転速度Nmを計算している。更に、モータECU30は、ハイブリッドECU70と通信しており、ハイブリッドECU70からの制御信号等に基づいてモータMGを駆動制御すると共に必要に応じてモータMGの運転状態に関するデータをハイブリッドECU70に出力する。 The motor MG operates as a generator and is a synchronous generator motor that can operate as an electric motor. The motor MG exchanges electric power with the
バッテリ35は、バッテリ用電子制御ユニット(以下、「バッテリECU」という)36によって管理されている。バッテリECU36には、バッテリ35を管理するのに必要な信号、例えば、バッテリ35の端子間に設置された図示しない電圧センサからの端子間電圧、バッテリ35の出力端子に接続された電力ライン39に取り付けられた図示しない電流センサからの充放電電流、バッテリ35に取り付けられた図示しない温度センサからのバッテリ温度Tb等が入力されている。また、バッテリECU36は、必要に応じてバッテリ35の状態に関するデータを通信によりハイブリッドECU70やエンジンECU24に出力する。そして、実施例のバッテリECU36は、バッテリ35を管理するために、電流センサにより検出された充放電電流の積算値に基づいて残容量SOCを算出したり、当該残容量SOCに基づいてバッテリ35の充放電要求パワーPb*を算出したり、残容量SOCと電池温度Tbとに基づいてバッテリ35の充電に許容される電力である充電許容電力としての入力制限Winとバッテリ35の放電に許容される電力である放電許容電力としての出力制限Woutとを算出したりする。なお、バッテリ35の入出力制限Win,Woutは、バッテリ温度Tbに基づいて入出力制限Win,Woutの基本値を設定すると共に、バッテリ35の残容量(SOC)に基づいて出力制限用補正係数と入力制限用補正係数とを設定し、設定した入出力制限Win,Woutの基本値に補正係数を乗じることにより設定可能である。なお、バッテリ35には、図示しないDC/DCコンバータを介して低圧バッテリが接続されており、上述のスタータモータ29といった補機類は当該低圧バッテリからの電力により駆動される。 The
CVT40は、モータMG(その回転子)に接続される駆動側回転軸(入力軸)としてのプライマリシャフト41と、プライマリシャフト41と平行に延在すると共に遊星歯車機構50に接続される従動側回転軸(出力軸)としてのセカンダリシャフト42と、プライマリシャフト41に対して設けられたプライマリプーリ43と、セカンダリシャフト42に対して設けられたセカンダリプーリ44と、プライマリプーリ43とセカンダリプーリ44に対して巻き掛けられたベルト47とを含む。プライマリプーリ43は、プライマリシャフト41と一体に形成された固定シーブと、プライマリシャフト41にボールスプライン等を介して軸方向に摺動自在に支持される可動シーブとにより構成される。プライマリプーリ43の可動シーブの背後には、プライマリプーリ43の溝幅を変更するための油圧シリンダ(油圧アクチュエータ)45が形成される。また、セカンダリプーリ44は、セカンダリシャフト42と一体に形成された固定シーブと、セカンダリシャフト42にボールスプラインやリターンスプリング等を介して軸方向に摺動自在に支持される可動シーブとにより構成される。セカンダリプーリ44の可動シーブの背後には、セカンダリプーリ44の溝幅を変更するための油圧シリンダ(油圧アクチュエータ)46が形成される。更に、実施例のCVT40では、セカンダリプーリ44に対して、油圧シリンダ46の背後にキャンセル室を画成する図示しないキャンセルプレートが設けられている。このキャンセルプレート等により画成されるキャンセル室に作動流体を導入することで、油圧シリンダ46に作用する遠心油圧をキャンセル室内の作動流体に作用する遠心油圧によりキャンセルすることが可能となる。そして、プライマリプーリ43側の油圧シリンダ45やセカンダリプーリ44側の油圧シリンダ46、キャンセル室に対しては、図示しない電動オイルポンプにより昇圧された作動流体が複数の制御弁を含む油圧回路48により調圧された上で供給され、それにより、プライマリプーリ43およびセカンダリプーリ44の溝幅を変更して、プライマリシャフト41に入力される動力を無段階に変速しながらセカンダリシャフト42に出力することが可能となる。油圧回路48は、CVT用電子制御ユニット(以下「CVTECU」という)49により制御される。CVTECU49は、ハイブリッドECU70と通信すると共に、図示しない回転位置検出センサにより検出されるプライマリシャフト41の回転速度Niやセカンダリシャフト42の回転速度No等を受け取り、ハイブリッドECU70からの制御信号や回転速度Ni,No等に基づいてCVT40による変速比γが目標値に設定されるように油圧回路48への駆動信号を生成・出力する。また、CVTECU49は、必要に応じてCVT40に関連するデータをハイブリッドECU70に出力する。なお、CVT40は、油圧回路48を駆動源とするものに限られず、例えば電動アクチュエータといった油圧回路48以外の他のアクチュエータにより駆動されるものであってもよい。 The
遊星歯車機構50は、外歯歯車のサンギヤ(第1の入力要素)51と、このサンギヤ51と同心円上に配置された内歯歯車のリングギヤ(第2の入力要素)52と、サンギヤ51と噛合すると共にリングギヤ52と噛合する複数のピニオンギヤ53と、複数のピニオンギヤ53を自転かつ公転自在に保持するキャリア(出力要素)54とを有し、サンギヤ51とリングギヤ52とキャリア54とを回転要素として差動作用を行うものである。そして、遊星歯車機構50の第1の入力要素であるサンギヤ51には、上述のCVT40のセカンダリシャフト42が接続され、遊星歯車機構50の出力要素であるキャリア54には、駆動軸としてのキャリア軸55が接続される。そして、キャリア軸55に出力された動力は、当該キャリア軸55からギヤ列56およびデファレンシャルギヤ57を介して最終的に駆動輪である左右の車輪DWに出力されることになる。また、実施例では、遊星歯車機構50の第2の入力要素であるリングギヤ52の外周に外歯が形成されており、リングギヤ52は、当該外歯を介して外歯歯車であるドライブギヤ25と噛合する。これにより、ドライブギヤ25と連動して当該ドライブギヤ25とは逆方向に回転することができる。なお、リングギヤ52は、複数のギヤを含むギヤ列やベルトを介してドライブギヤ25と連結されてもよい。 The
上述のCVT40および遊星歯車機構50と共に無限変速機を構成するドライブギヤ25は、図1に示すように、ドライブギヤ軸26に固定されており、このドライブギヤ軸26は、ダンパ28を介してエンジン22のクランクシャフト23に接続されている。また、ドライブギヤ軸26は、CVT40側に延出されてクラッチC1によりプライマリシャフト41と接続可能とされている。実施例において、クラッチC1は、例えば図示しない油圧式、電磁式あるいは電気式のアクチュエータにより駆動される圧着式(摩擦式)のクラッチであり、クラッチC1をオンすればドライブギヤ軸26(ドライブギヤ25)とCVT40のプライマリシャフト41とを接続することが可能となり、クラッチC1をオフすればドライブギヤ軸26とプライマリシャフト41との接続を解除することができる。また、実施例のクラッチC1は、ドライブギヤ軸26とプライマリシャフト41との間で伝達されるトルクが所定値(例えば、最大エンジントルクの4倍程度の値)以上になるとドライブギヤ軸26とプライマリシャフト41とを互いに滑らせるトルクリミット機能を有している。クラッチC1に加えて、実施例のハイブリッド自動車20には、CVT40のセカンダリシャフト42を介して遊星歯車機構50の第1の入力要素であるサンギヤ51を回転不能に固定するためのブレーキB1と、ドライブギヤ軸26を回転不能に固定するためのブレーキB2とが設けられている。実施例において、ブレーキB1は、例えば図示しない油圧式、電磁式あるいは電気式のアクチュエータにより駆動される圧着式(摩擦式)のブレーキであり、ブレーキB1をオンすればセカンダリシャフト42およびサンギヤ51を図示しないトランスミッションケースに対して回転不能に固定すると共にCVT40をロックすることができる。また、ブレーキB2は、例えば図示しない油圧式、電磁式あるいは電気式のアクチュエータにより駆動される圧着式(摩擦式)のブレーキであり、ブレーキB2をオンすればドライブギヤ軸26を図示しないトランスミッションケースに対して回転不能に固定して遊星歯車機構50の第2の入力要素であるリングギヤ52やエンジン22のクランクシャフト23をロックすることができる。 As shown in FIG. 1, the
ここで、図2を参照しながら、無限変速機としてのドライブギヤ25、CVT40および遊星歯車機構50によりトルク循環を生じさせる動力の循環ループが形成される際に無限大変速比を設定する手順について説明する。なお、図2において、25軸は、エンジン22の回転速度Neと一致するドライブギヤ25やドライブギヤ軸26の回転速度Ndを、41軸は、モータMGの回転速度Nmと一致するCVT40のプライマリシャフト41の回転速度Niを、R軸は、遊星歯車機構50のリングギヤ52の回転速度Nrを、C,55軸は、キャリア軸55の回転速度と一致する遊星歯車機構50のキャリア54の回転速度Ncを、S,42軸は、CVT40のセカンダリシャフト42の回転速度Noと一致する遊星歯車機構50のサンギヤ51の回転速度Nsをそれぞれ示す。また、これらの図面におけるρは、遊星歯車機構50のギヤ比(サンギヤ51の歯数/リングギヤ52の歯数)を示す。 Here, referring to FIG. 2, a procedure for setting an infinite transmission ratio when a power circulation loop for generating torque circulation is formed by the
図2に示すように、クラッチC1がオンされてドライブギヤ軸26(ドライブギヤ25)とCVT40のプライマリシャフト41とが接続されているときに、ドライブギヤ軸26にトルクTdが、サンギヤ51にトルクTsが、リングギヤ52にトルクTrが、キャリア54にトルクTcがそれぞれ作用していると仮定する。更に、CVT40による変速比をγ(=Ni/Ns=Nm/Ns)とすれば、次式(1)〜(3)のトルクの釣合に関する関係式が成立すると共に次式(4)〜(6)の回転速度に関する関係式が成立し、これらの式(1)〜(6)を整理すれば、次式(7)〜(10)の関係式が得られる。そして、式(7)は、回転要素としてのドライブギヤ25と遊星歯車機構50の出力要素であるキャリア54(キャリア軸55)との間の変速比αを示すものであり、かかる変速比αは、CVT40による変速比γが遊星歯車機構50のギヤ比ρと一致するときに(γ=ρ)無限大となり、このときには、ドライブギヤ25が如何なる回転速度で回転していてもキャリア54は回転することなく停止し、式(8)〜(10)からわかるように、遊星歯車機構50の各要素に作用するトルクは理論上無限大となる。従って、クラッチC1によりドライブギヤ軸26がCVT40のプライマリシャフト41と接続されている状態では、エンジン22からの動力によりドライブギヤ25が回転していても、CVT40による変速比γが遊星歯車機構50のギヤ比ρと一致するようにCVT40を制御すれば、駆動軸としてのキャリア軸55の回転を停止させて(拘束して)ハイブリッド自動車20を停止状態に維持することができる。 As shown in FIG. 2, when the clutch C1 is turned on and the drive gear shaft 26 (drive gear 25) and the
Tr = Tc /(1+ρ) …(1)
Ts = ρ・Tc / (1+ρ) …(2)
Td = Ts /γ-Tr …(3)Tr = Tc / (1 + ρ) (1)
Ts = ρ ・ Tc / (1 + ρ) (2)
Td = Ts / γ-Tr (3)
Nr = (1+ρ)・Nc-ρ・Ns …(4)
Nd = γ・Ns …(5)
Nr = -Nd …(6)Nr = (1 + ρ) ・ Nc-ρ ・ Ns (4)
Nd = γ · Ns (5)
Nr = -Nd (6)
Nd / Nc = (1+ρ) / (ρ/γ-1) = α …(7)
Tc = Td・(1+ρ) / (ρ/γ-1) …(8)
Ts = Td・ρ / (ρ/γ-1) …(9)
Tr = Td / (ρ/γ-1) …(10)Nd / Nc = (1 + ρ) / (ρ / γ-1) = α (7)
Tc = Td · (1 + ρ) / (ρ / γ-1) (8)
Ts = Td · ρ / (ρ / γ-1) (9)
Tr = Td / (ρ / γ-1) (10)
また、実施例のハイブリッド自動車20では、図2からわかるように、エンジン22を作動させれば、回転要素としてのドライブギヤ25は、エンジン22のクランクシャフト23と同方向に回転し、ドライブギヤ25と噛合する遊星歯車機構50のリングギヤ52は、ドライブギヤ25と逆方向に回転することになる。この際、遊星歯車機構50の出力要素であるキャリア54は、遊星歯車機構50の第1の入力要素であるサンギヤ51の回転方向に応じてドライブギヤ25と同方向にも逆方向にも回転し得ることになるが、実施例では、遊星歯車機構50の各要素(特にサンギヤ51)の回転速度が過大になることを抑制する観点から、遊星歯車機構50のキャリア54がドライブギヤ25と逆方向(リングギヤ52と同方向)に回転するときに、出力要素としてのキャリア54に接続(直結)された駆動軸としてのキャリア軸55が正転すると共に、キャリア軸55にギヤ列56やデファレンシャルギヤ57等を介して連結された駆動輪である車輪DWがハイブリッド自動車20を前進させる方向に回転するようにしている。 In the
そして、ハイブリッドECU70は、CPU72を中心とするマイクロプロセッサとして構成されており、CPU72の他に処理プログラムを記憶するROM74と、データを一時的に記憶するRAM76と、図示しない入出力ポートおよび通信ポート等とを備える。ハイブリッドECU70には、イグニッションスイッチ(スタートスイッチ)80からのイグニッション信号、シフトレバー81の操作位置であるシフトポジションSPを検出するシフトポジションセンサ82からのシフトポジションSP、アクセルペダル83の踏み込み量を検出するアクセルペダルポジションセンサ84からのアクセル開度Acc、ブレーキペダル85の踏み込み量(ストローク)を検出するブレーキペダルストロークセンサ86からのブレーキペダルストロークBS、車速センサ87からの車速Vが入力ポートを介して入力される。そして、ハイブリッドECU70は、上述したように、エンジンECU24やモータECU30、バッテリECU36、CVTECU49と通信ポートを介して接続されており、エンジンECU24やモータECU30、バッテリECU36、CVTECU49と各種制御信号やデータのやり取りを行なう。また、実施例では、クラッチC1、ブレーキB1およびB2の図示しないアクチュエータもハイブリッドECU70により制御される。 The
上述のように構成されるハイブリッド自動車20の走行時には、ハイブリッドECU70によって運転者によるアクセルペダル83の踏み込み量に対応したアクセル開度Accと車速Vとに基づいて駆動軸としてのキャリア軸55に出力すべき要求トルクが設定されると共に、要求トルクに基づくトルク(例えば、要求トルクをバッテリ35の入出力制限により制限した値であって基本的には要求トルクと一致する値)が駆動軸としてのキャリア軸55に出力されるようにエンジン22の運転ポイントやモータMGに対するトルク指令、CVT40の目標変速比が設定される。こうして設定されるエンジン22の運転ポイントやモータMGに対するトルク指令、目標変速比を示す制御信号は、ハイブリッドECU70からエンジンECU24やモータECU30、CVTECU49へと送信される。各ECUは、それぞれハイブリッドECU70からの制御信号に従ってエンジン22やモータMG、CVT40を個別に制御する。また、ハイブリッドECU70は、必要に応じてクラッチC1、ブレーキB1およびB2をオンオフ制御する。そして、ハイブリッド自動車20における運転制御モードには、図3に示すように、後進走行モード、低速前進走行モード、中速移行モード、巡航走行モードおよび高速走行モード等が含まれ、その他にエンジン22を停止させると共にモータMGを用いて駆動軸としてのキャリア軸55に動力を出力するモータ走行モードが含まれる。 When the
次に、上記ハイブリッド自動車20の動作について説明する。 Next, the operation of the
さて、ハイブリッド自動車20が停止している状態で運転者によりイグニッションスイッチ80がオンされると、モータ走行モードのもとでハイブリッド自動車20を発進させる場合を除き、ハイブリッドECU70の統括的な制御のもとでスタータモータ29を用いたエンジン22の始動処理が実行される。ここで、ハイブリッド自動車20の停止時には、クラッチC1がオフされた状態と、クラッチC1がオンされた状態との双方の状態でエンジン22を始動させることができる。クラッチC1がオフされてドライブギヤ軸26とCVT40のプライマリシャフト41との接続が解除された状態でエンジン22を始動させる場合には、図示しない低圧バッテリからの電力を利用してエンジン22をクランキングするようにスタータモータ29が制御されると共に、スタータモータ29によるエンジン22のクランキングに伴って出力要素としてのキャリア54に作用するトルクをキャンセルしてキャリア軸55が停止状態に維持されるようにモータMG(必要に応じてCVT40)が制御される。また、クラッチC1がオンされてドライブギヤ軸26とCVT40のプライマリシャフト41とが接続された状態でエンジン22を始動させる場合には、図示しない低圧バッテリからの電力を利用してエンジン22をクランキングするようにスタータモータ29が制御されると共に、スタータモータ29によるエンジン22のクランキングに伴ってCVT40を介して遊星歯車機構50のサンギヤ51に出力されるトルクに基づいて出力要素としてのキャリア54に作用するトルクがキャンセルされるようにCVT40が制御される。 Now, when the
こうしてエンジン22が始動されると、必要に応じてドライブギヤ軸26とプライマリシャフト41との回転同期後にクラッチC1がオンされ、更にドライブギヤ軸26やプライマリシャフト41の回転速度Niが予め定められた発進時の回転速度になると共に駆動軸としてのキャリア軸55が停止状態に維持されるようにエンジン22とモータMGとCVT40とが制御される。以下、図4に示すように、クラッチC1がオンされてドライブギヤ25と遊星歯車機構50のキャリア54(キャリア軸55)との間の変速比αが実質的に無限大に設定されると共に、ドライブギヤ25の回転速度Nd(回転速度Ne,Nm)が発進時における回転速度に設定される状態を「ニュートラル状態」という。また、図5に、ニュートラル状態におけるドライブギヤ25、CVT40および遊星歯車機構50の各回転要素の主に回転速度の力学的な関係を表す共線図の一例を太い実線で示す。ここで、ハイブリッド自動車20がニュートラル状態にあるときに、図4において点線で示すようにドライブギヤ25、CVT40および遊星歯車機構50により動力の循環ループが形成され、トルク循環を生じた状態で大きなトルクがCVT40の各プーリ43,44やベルト47、遊星歯車機構50の各ギヤ51〜53、更にはドライブギヤ25等に作用する。従って、このような状態で、例えばエンジン22の出力が急変したり、何らかの要因により駆動軸としてのキャリア軸55に外部から力が加えられてしまったりすると、CVT40の各プーリ43,44やベルト47、遊星歯車機構50の各ギヤ51〜53、更にはドライブギヤ25等に許容値を超える過大なトルクが作用してしまうおそれがあるが、実施例のハイブリッド自動車20では、ドライブギヤ軸26とCVT40のプライマリシャフト41との間のクラッチC1がトルクリミット機能を有していることから、CVT40や遊星歯車機構50の各要素に過大なトルクが作用するのを抑制することができる。 When the
上述のようにしてエンジン22が始動されると共にニュートラル状態が設定されると、運転者は、シフトポジションを通常走行用のDポジションまたは後進走行用のRポジションに設定すると共にアクセルペダル83を踏み込むことによりハイブリッド自動車20を「低速前進走行モード」または「後進走行モード」のもとで発進させることができる。以下、「後進走行モード」について説明した後、「低速前進走行モード」、「中速移行モード」、「巡航走行モード」および「高速走行モード」について順番に説明する。 When the
〔後進走行モード〕
ニュートラル状態のもとで運転者によりRポジションが設定されてアクセルペダル83が踏み込まれた場合、ハイブリッドECU70は、CVT40による変速比γが遊星歯車機構50のギヤ比ρよりも小さくなるように、すなわちCVT40によってセカンダリシャフト42および遊星歯車機構50のサンギヤ51がより増速されるようにCVTECU49に制御信号を与え、CVTECU49は、ハイブリッドECU70からの制御信号に従って油圧回路48を制御する。これにより、図5において二点鎖線で示すように、ドライブギヤ25の回転方向と同方向におけるサンギヤ51の回転速度Nsが高まり、遊星歯車機構50の出力要素であるキャリア54は、ドライブギヤ25の回転方向と同方向に回転することになるので、駆動軸としてのキャリア軸55を逆転させてハイブリッド自動車20を後進方向に走行させることが可能となる。そして、この際には、上記式(8)からわかるように、エンジン22およびモータMGの少なくとも何れかからドライブギヤ軸26に出力されるトルク(Td)が増幅されて駆動軸としてのキャリア軸55に出力されることになる。このように、実施例のハイブリッド自動車20では、その後進走行に際して、効率よくエンジン22を運転しながら駆動軸としてのキャリア軸55に大きなトルクを出力することが可能となる。従って、ハイブリッド自動車20では、後進走行時のエネルギ効率やトルク特性をより向上させることができる。また、後進走行モードのもとで、特に駆動軸としてのキャリア軸55の回転速度すなわち車速Vが低いときに、例えばエンジン22の出力が急変したり、何らかの要因により駆動軸としてのキャリア軸55に外部から力が加えられてしまったりしても、クラッチC1のトルクリミット機能によりCVT40や遊星歯車機構50の各要素に許容値を超える過大なトルクが作用するのを抑制することができる。[Reverse drive mode]
When the R position is set by the driver under the neutral state and the
〔低速前進走行モード〕
ニュートラル状態のもとで運転者によりDポジションが設定されてアクセルペダル83が踏み込まれた場合、ハイブリッドECU70は、CVT40による変速比γが遊星歯車機構50のギヤ比ρよりも大きくなるように、すなわちCVT40によってセカンダリシャフト42および遊星歯車機構50のサンギヤ51がより減速されるようにCVTECU49に制御信号を与え、CVTECU49は、ハイブリッドECU70からの制御信号に従って油圧回路48を制御する。これにより、図5において破線で示すように、ドライブギヤ25の回転方向と同方向におけるサンギヤ51の回転速度Nsが低下し、遊星歯車機構50の出力要素であるキャリア54は、ドライブギヤ25とは逆方向に回転することになるので、駆動軸としてのキャリア軸55を正転させてハイブリッド自動車20を前進方向に発進させることが可能となる。そして、この際には、上記式(8)からわかるように、エンジン22およびモータMGの少なくとも何れかからドライブギヤ軸26に出力されるトルク(Td)が増幅されて駆動軸としてのキャリア軸55に出力されることになる。このように、実施例のハイブリッド自動車20では、前進方向への発進に際して、効率よくエンジン22を運転しながら駆動軸としてのキャリア軸55に大きなトルクを出力することが可能となる。従って、実施例のハイブリッド自動車20では、発進時のエネルギ効率やトルク特性をより向上させることができる。そして、発進後には、変速比γがより大きくなるようにCVT40を制御することで、駆動軸としてのキャリア軸55に大きなトルクを出力しながら、図5において細い実線で示すようにハイブリッド自動車20を前進方向に加速させていくことができる。また、低速前進走行モードのもとで、特に駆動軸としてのキャリア軸55の回転速度すなわち車速Vが低いときに、例えばエンジン22の出力が急変したり、何らかの要因により駆動軸としてのキャリア軸55に外部から力が加えられてしまったりしても、クラッチC1のトルクリミット機能によりCVT40や遊星歯車機構50の各要素に許容値を超える過大なトルクが作用するのを抑制することができる。このような低速前進走行モードは、例えばCVT40による変速比γが所定値(例えば最大変速比)まで低下したことを含む第1の移行条件が成立するまで継続され、当該移行条件が成立すると、ハイブリッド自動車20の運転モードは、低速前進走行モードから中速移行モードへと移行する。[Low-speed forward travel mode]
When the driver sets the D position under the neutral state and the
〔中速移行モード〕
運転者によるアクセルペダル83の操作等に応じて上記移行条件が成立すると、ハイブリッドECU70は、ドライブギヤ軸26とCVT40のプライマリシャフト41との接続が解除されるようにクラッチC1のアクチュエータに制御信号を与える。こうして、ドライブギヤ軸26とCVT40のプライマリシャフト41との接続が解除されれば、プライマリシャフト41をドライブギヤ軸26とは独立に回転させることが可能となり、ハイブリッドECU70は、CVT40による変速比γが上記所定値に保たれると共にモータMGの回転速度Nm(回転速度Ni)が低下し、かつ要求トルクに基づくトルクが駆動軸としてのキャリア軸55に出力されるようにエンジン22の運転ポイントやモータMGのトルク指令、CVT40の目標変速比を設定する。また、エンジンECU24やモータECU30、CVTECU49は、それぞれハイブリッドECU70からの制御信号に従ってエンジン22やモータMG、CVT40を制御する。これにより、図6において破線で示すようにモータMGの減速に伴って、CVT40を介してモータMGに接続された遊星歯車機構50のサンギヤ51の回転速度Nsが低下していくことから、キャリア軸55の回転速度(車速V)を正転側(前進側)に増加させながら、同図において実線で示すようにモータMGを一旦停止させることによりCVT40のセカンダリシャフト42に接続された遊星歯車機構50のサンギヤ51の回転速度Nsを値0にすることができる。なお、かかる中速移行モードのもとでは、モータMGは、図6において下向きのトルクを出力することから発電を実行し、モータMGにより発電された電力は、バッテリ35の充電に供される。また、中速移行モードのもとでハイブリッド自動車20を減速させる場合、ハイブリッドECU70は、CVT40による変速比γが上記所定値に保たれると共にモータMGの回転速度Nm(回転速度Ni)が高まり(加速され)、かつ要求トルクに基づくトルクが駆動軸としてのキャリア軸55に出力されるようにエンジン22の運転ポイントやモータMGのトルク指令、CVT40の目標変速比を設定する。[Medium speed transition mode]
When the transition condition is satisfied according to the operation of the
〔巡航走行モード〕
上述の中速移行モードのもとでモータMGと遊星歯車機構50のサンギヤ51との回転が停止された際の走行状態や運転者の要求(例えばアクセル開度Accやその変動度合等)が第2の移行条件を満たしている場合、モータMGが停止されたままハイブリッドECU70によりブレーキB1がオンされてCVT40がロックされ、運転モードが中速移行モードから巡航移行モードへと移行する。すなわち、ブレーキB1により遊星歯車機構50のサンギヤ51を回転不能に固定すれば、図6において実線で示すように、CVT40を用いることなくエンジン22によりドライブギヤ軸26に出力されるトルクをドライブギヤ25および遊星歯車機構50を介して駆動軸としてのキャリア軸55に伝達することが可能となる。従って、巡航移行モードのもとでは、ハイブリッドECU70は、要求トルクに基づくトルクが駆動軸としてのキャリア軸55に出力されるようにエンジン22の運転ポイントを設定し、エンジンECU24は、ハイブリッドECU70からの制御信号に従ってエンジン22を制御する。これにより、巡航走行モードのもとでは、CVT40での損失を無くしながらエンジン22によりドライブギヤ軸26に出力される動力を比較的効率よく駆動軸としてのキャリア軸55に伝達することができるので、エネルギ効率をより向上させることが可能となる。[Cruising mode]
When the rotation of the motor MG and the
〔高速走行モード〕
上述の中速移行モードのもとでモータMGが停止されると共に遊星歯車機構50のサンギヤ51の回転が停止された際に上記第2の移行条件とは異なる第3の移行条件が成立した場合や、巡航走行モードのもとで運転者により加速要求がなされたような場合、ハイブリッド自動車20の運転モードは、中速移行モードまたは巡航走行モードから高速走行モードへと移行する。ハイブリッド自動車20の運転モードを高速走行モードへと移行させる場合、ハイブリッドECU70は、ブレーキB1がオンされていれば遊星歯車機構50のサンギヤ51やCVT40のロックが解除されるようにブレーキB1のアクチュエータに制御信号を与え、ブレーキB1がオフされた状態で、モータMGが上述の低速前進走行モード等とは逆方向すなわち遊星歯車機構50のリングギヤ52やキャリア54と同方向に回転すると共に要求トルクに基づくトルクが駆動軸としてのキャリア軸55に出力されるようにエンジン22の運転ポイントやモータMGに対するトルク指令、CVT40の目標変速比を設定する。また、エンジンECU24やモータECU30、CVTECU49は、それぞれハイブリッドECU70からの制御信号に従ってエンジン22やモータMG、CVT40を制御する。すなわち、クラッチC1によりドライブギヤ軸26とCVT40のプライマリシャフト41との接続が解除されている状態では、モータMGによりプライマリシャフト41をドライブギヤ軸26とは逆方向に回転させることが可能であり、図7において実線で示すように、モータMGの回転速度Nm(回転速度Ni)をドライブギヤ25の回転方向とは逆方向すなわち遊星歯車機構50のリングギヤ52等と同方向に高くしていけば、CVT40のセカンダリシャフト42に接続された遊星歯車機構50のサンギヤ51をドライブギヤ25とは逆方向すなわちリングギヤ52やキャリア54と同方向に回転させると共にその回転速度Nsを高くしていくことができる。加えて、CVT40による変速比γをより小さくしていけば、図7において二点鎖線で示すように、遊星歯車機構50のサンギヤ51の回転速度Nsをドライブギヤ25とは逆方向により一層高くすることができる。そして、遊星歯車機構50のサンギヤ51のドライブギヤ25とは逆方向における回転速度Nsが高くなればなるほど、ドライブギヤ25と遊星歯車機構50の出力要素であるキャリア54すなわち駆動軸としてのキャリア軸55との間の変速比αをより小さく(増速比をより大きく)してキャリア軸55の正転側における回転速度すなわち車速Vをより高くすることが可能となる。[High-speed driving mode]
When the third transition condition different from the second transition condition is satisfied when the motor MG is stopped and the rotation of the
上述のように、実施例のハイブリッド自動車20では、遊星歯車機構50のサンギヤ51の回転速度Nsを値0を含む範囲内で連続的に変化させることで遊星歯車機構50の各要素(特に第1の入力要素であるサンギヤ51)の回転速度が過大になることを抑制しながら、駆動軸としてのキャリア軸55の正転および逆転すなわちハイブリッド自動車20の前進方向および後進方向への走行を可能とすると共に、前進走行時におけるドライブギヤ25すなわちエンジン22やモータMGと駆動軸としてのキャリア軸55との間の変速比幅をより大きくとることができる。なお、高速走行しているハイブリッド自動車20を減速させていくときには、基本的に上記手順とは逆の手順に従ってエンジン22やモータMG、CVT40、クラッチC1およびブレーキB1を制御すればよい。 As described above, in the
〔モータ走行モード〕
続いて、エンジン22を停止した状態で駆動軸としてのキャリア軸55にモータMGから動力を出力しながらハイブリッド自動車20を走行させるモータ走行モードについて説明する。[Motor drive mode]
Next, a motor travel mode in which the
実施例のハイブリッド自動車20をモータ走行モードのもとで走行させる場合には、クラッチC1がオフされてドライブギヤ軸26とCVT40のプライマリシャフト41との接続が解除されると共に、ブレーキB2がオンされて遊星歯車機構50の第2の入力要素であるリングギヤ52やエンジン22のクランクシャフト23が回転不能に固定(ロック)される(ただし、ブレーキB1はオフされる)。これにより、エンジン22を連れ回すことなく、モータMGからの動力を駆動軸としてのキャリア軸55に出力することが可能となる。そして、このようにクラッチC1がオフされると共にブレーキB2がオンされた状態で、モータMGを停止させることによりモータ走行モードにおける「ニュートラル状態」を設定することができる。そして、かかるニュートラル状態のもとで、CVT40の変速比γを所定値(例えば減速側の小さな値)に設定すると共に、バッテリ35からの電力によりモータMGをエンジン22の運転時における回転方向と同方向に回転すると共に共線図上で上向きのトルクを出力するように駆動制御(力行運転)すれば、遊星歯車機構50のサンギヤ51がモータMGと同方向すなわちエンジン22の運転時における回転方向に回転し、それに伴って遊星歯車機構50の出力要素であるキャリア54(キャリア軸55)もエンジン22の運転時における回転方向に回転することになるので、駆動軸としてのキャリア軸55を逆転させてハイブリッド自動車20を後進方向に走行させることが可能となる。また、モータ走行モードにおけるニュートラル状態のもとで、バッテリ35からの電力によりモータMGをエンジン22の運転時における回転方向とは逆方向に回転すると共に共線図上で下向きのトルクを出力するように駆動制御(力行運転)すれば、遊星歯車機構50のサンギヤ51がモータMGと同方向すなわちエンジン22の運転時における回転方向とは逆方向に回転し、それに伴って遊星歯車機構50の出力要素であるキャリア54(キャリア軸55)もエンジン22の運転時における回転方向とは逆方向に回転することになるので、駆動軸としてのキャリア軸55を正転させてハイブリッド自動車20を前進方向に走行させることが可能となる。また、この際に、CVT40による変速比γをより小さくしていけば、駆動軸としてのキャリア軸55の回転速度すなわち車速Vをより高くすることが可能となる。なお、モータ走行モードのもとで停止されているエンジン22を始動させる際には、クラッチC1がオフされたまま、図示しない低圧バッテリからの電力を利用してエンジン22をクランキングするようにスタータモータ29が制御されると共に、スタータモータ29によるエンジン22のクランキングに伴って出力要素としてのキャリア54に作用するトルクをキャンセルしつつ駆動軸としてのキャリア軸55に要求トルクに基づくトルクが出力されるようにモータMGおよびCVT40が制御される。 When the
〔その他の動作〕
実施例のハイブリッド自動車20は、モータMGを備えるものであるから、走行中に運転者によりブレーキペダル85が踏み込まれたときには、モータMGの回生により運動エネルギを電気エネルギに変換することで駆動軸としてのキャリア軸55に制動力(制動トルク)を出力することができる。そして、運転者によりブレーキペダル85が踏み込まれたときにクラッチC1をオフしてドライブギヤ軸26とCVT40のプライマリシャフト41との接続を解除すれば、モータMGにより効率よくエネルギを回収することが可能となる。すなわち、運転者によりブレーキペダル85が踏み込まれたときにクラッチC1をオフすると共にCVT40を用いてモータMGの回転速度Nmを高く保つことで、通常であれば回生制動が実行し得なくなる程度にまでキャリア軸55の回転速度すなわち車速Vが低下した時点においてもモータMGによるエネルギ回収を続行し、それによりハイブリッド自動車20のエネルギ効率を向上させることが可能となる。[Other operations]
Since the
以上説明したように、実施例のハイブリッド自動車20では、ドライブギヤ25、CVT40および遊星歯車機構50が互いに協働して、いわゆる無限変速機(IVT)として機能し、ドライブギヤ25、CVT40および遊星歯車機構50によってトルク循環を生じさせる動力の循環ループが形成される際にCVT40の変速比γを調整することにより、ドライブギヤ25と遊星歯車機構50のキャリア54との間の変速比αを実質的に無限大に設定することができる。これにより、CVT40を用いてドライブギヤ25と遊星歯車機構50のキャリア54との間の変速比αを実質的に無限大に設定しておけば(ニュートラル状態)、エンジン22やモータMG等が例えば効率をより向上させることができる任意の回転速度Ne,Nmで運転されていてもキャリア54および駆動軸としてのキャリア軸55の回転を停止させておくこと(拘束しておくこと)ができる。そして、このような変速比αが実質的に無限大であるニュートラル状態からCVT40の変速比γを変更すれば、キャリア54と駆動軸としてのキャリア軸55とを正転側または逆転側に回転させてハイブリッド自動車20を前進方向または後進方向に走行させることが可能となり、特に駆動軸としてのキャリア軸55の回転速度すなわち車速Vが低いときにエンジン22とモータMGとの少なくとも何れかからのトルクを増幅して駆動軸としてのキャリア軸55に大きなトルクを出力することができる。また、実施例のハイブリッド自動車20では、ドライブギヤ25とCVT40と遊星歯車機構50とにより形成される動力の循環ループ内に所定値以上の力(トルク)の伝達を制限する動力伝達制限手段としてのクラッチC1が設けられているので、ドライブギヤ25と遊星歯車機構50のキャリア54との間の変速比αが実質的に無限大に設定されるニュートラル状態のもと、あるいは発信後のキャリア軸55の回転速度すなわち車速Vが低いときに、エンジン22等の出力が急変したり、駆動軸としてのキャリア軸55に外部から力が加えられてしまったりしても、循環ループにおけるトルクの循環を制限してCVT40の各プーリ43,44やベルト47、遊星歯車機構50の各ギヤ51〜53、更にはドライブギヤ25等に許容値を超える過大なトルクが作用するのを抑制することができる。従って、ハイブリッド自動車20では、駆動軸としてのキャリア軸55に大きなトルクを効率よく出力すると共に、構成部品に過大なトルクが作用することを抑制して信頼性をより向上させることが可能となる。 As described above, in the
また、動力伝達制限手段としてのクラッチC1は、ドライブギヤ25とCVT40のプライマリシャフト41との間で伝達されるトルクが所定値以上になるとドライブギヤ25とプライマリシャフト41とを互いに滑らせ、ドライブギヤ25とプライマリシャフト41との間における当該所定値以上のトルクの伝達を制限すると共に、ドライブギヤ25とCVT40のプライマリシャフト41との接続および当該接続の解除を実行するものである。これによりドライブギヤ25と遊星歯車機構50のキャリア54との間の変速比αが実質的に無限大に設定されているとき(ニュートラル状態)や、駆動軸としてのキャリア軸55の回転速度すなわち車速Vが低いときに、エンジン22等の出力が急変したり、駆動軸としてのキャリア軸55に外部から力が加えられてしまったりしても、ドライブギヤ25とCVT40のプライマリシャフト41との間でトルクの循環を制限してCVT40や遊星歯車機構50の構成要素等に過大な力が作用するのを抑制することができる。更に、クラッチC1によりドライブギヤ25とCVT40のプライマリシャフト41との接続が解除されれば、モータMGによりCVT40のプライマリシャフト41をドライブギヤ25の回転とは無関係に回転させることが可能となる。従って、ドライブギヤ25とCVT40のプライマリシャフト41との接続が解除されると共にエンジン22が動力を出力している状態で、CVT40のプライマリシャフト41に接続されたモータMGの回転を制御し、更にはCVT40の変速比γを適宜変化させることにより、ドライブギヤ25と遊星歯車機構50のキャリア54(駆動軸としてのキャリア軸55)との間の変速比αをより小さく(増速比をより大きく)することが可能となる。この結果、ハイブリッド自動車20では、エンジン22やモータMGと駆動軸としてのキャリア軸55との間の変速比幅をより大きくして、キャリア軸55の回転速度すなわち車速Vが低い低車速域から当該回転速度が高まる高車速域までの極めて広範な運転領域においてエネルギ効率やトルク特性を向上させることが可能となる。 Further, the clutch C1 as the power transmission limiting means causes the
また、実施例のハイブリッド自動車20において、駆動軸としてのキャリア軸55は、遊星歯車機構50の出力要素であるキャリア54がドライブギヤ25とは逆方向に回転するときに正転するものである。これにより、サンギヤ51の回転速度Nsを値0を含む範囲内で連続的に変化させることで遊星歯車機構50の各要素(特にサンギヤ51)の回転速度が過大になることを抑制しながら、キャリア軸55の正転および逆転すなわちハイブリッド自動車20の前進方向および後進方向への走行を可能とすると共に、エンジン22やモータMGとキャリア軸55との間の変速比幅をより大きくしてキャリア軸55の正転側すなわちハイブリッド自動車20の前進側の広範な運転領域においてエネルギ効率やトルク特性を向上させることが可能となる。そして、遊星歯車機構50として、第1の入力要素としてのサンギヤ51と、第2の入力要素としてのリングギヤ52と、サンギヤ51とリングギヤ52との双方と噛合するピニオンギヤ53を保持する出力要素としてのキャリア54とを含むシングルピニオン式遊星歯車機構を用いれば、部品点数の増加を抑制しつつハイブリッド自動車20をコンパクトに構成することが可能となる。 In the
図8は、本発明の変形例に係る車両である電気自動車200の概略構成図である。同図に示す電気自動車200は、上述のハイブリッド自動車20のモータMGをモータMG1とすると共に、エンジン22をモータMG2で置き換えて当該モータMG2(その回転子)をドライブギヤ軸26(ドライブギヤ25)に接続したものに相当する。電気自動車200において、モータMG2は、発電機として作動すると共に電動機として作動可能な図8の例ではモータMG1と同一諸元の同期発電電動機であり、インバータ32を介してバッテリ35と電力のやり取りを行なう。また、モータMG2には、その回転子の回転位置を検出する回転位置検出センサ34が設けられている。このように構成される電気自動車200では、上記ハイブリッド自動車20におけるエンジン22の代わりにドライブギヤ軸26に接続されたモータMG2が動力発生源として機能する。すなわち、電気自動車200では、モータMG2を動力発生源として用いると共にモータMG1を上述のハイブリッド自動車20のモータMGと同様に動作させることにより、上述のハイブリッド自動車20における後進走行モード、低速前進走行モード、中速移行モード、巡航走行モードおよび高速走行モードと同様の走行モードのもとでの走行を実現することができる。 FIG. 8 is a schematic configuration diagram of an
また、図9に示す、他の変形例に係るハイブリッド自動車20Bのように、本発明による車両としてのハイブリッド自動車は、2体の電動機を備えるものであってもよい。すなわち、図9に示すハイブリッド自動車20Bは、上述のハイブリッド自動車20のモータMGをモータMG1とすると共に、ドライブギヤ軸26に第2の電動機としてのモータMG2を接続し、更にモータMG2とエンジン22との間に、ドライブギヤ軸26(ドライブギヤ25)とエンジン22のクランクシャフト23との接続および当該接続の解除を実行するクラッチC2を配置したものに相当する。この場合、モータMG2は、発電機として作動すると共に電動機として作動可能な図9の例ではモータMG1と同一諸元の同期発電電動機であり、インバータ32を介して二次電池であるバッテリと電力のやり取りを行なう。また、クラッチC2は、図示しない油圧式、電磁式あるいは電気式のアクチュエータにより駆動される圧着式(摩擦式)のクラッチである。このように構成されたハイブリッド自動車20Bでは、エンジン22をアシストするようにモータMG2に動力を出力させたり、エンジン22からの動力の一部を用いて発電するようにモータMG2を制御すると共にモータMG2の発電により得られた電力を用いてCVT40のセカンダリシャフト42に駆動トルクを出力するようにモータMG1を制御したりすることができる。更に、変形例のハイブリッド自動車20Bでは、モータ走行モードのもとで2体のモータMG1およびMG2の双方から駆動軸としてのキャリア軸55に駆動トルクを出力することができる。 Moreover, like a
図10に示す他の変形例に係るハイブリッド自動車20Cは、上記ハイブリッド自動車20Bに対して、モータMG2とドライブギヤ25との間に両者の接続および当該接続の解除を実行するクラッチC3が追設されたものに相当する。このようなハイブリッド自動車20Cでは、クラッチC3をオフすればエンジン22およびモータMG2を同時にモータMG1,CVT40等から切り離すことが可能となるので、停止時やモータ走行モードのもとでエンジン22の始動処理を容易かつスムースに実行することができる。そして、ハイブリッド自動車20Bでは、エンジン22の連れ回しを回避すべく、基本的にモータ走行モードのもとではクラッチC3をオフしてモータMG1のみから動力を出力することになる。この際、ハイブリッド自動車20Bでは、クラッチC3をオフすることでエンジン22およびモータMG2を同時にモータMG1等から切り離すことができることから、クラッチC3をオフした状態でモータMG2にエンジン22からの動力のすべてを用いて発電させ、得られた電力でモータMG1を駆動したり、バッテリ35を充電したりすることにより、ハイブリッド自動車20Bをいわゆるシリーズ式のハイブリッド自動車として機能させることが可能となる。更に、ハイブリッド自動車20Cでは、クラッチC2をオフしてモータMG2からエンジン22を切り離せば、モータ走行モードのもとでエンジン22の連れ回しを回避しつつモータMG1およびMG2の走行から動力を出力させることができる。 A
なお、上記ハイブリッド自動車20,20Bおよび20Cや電気自動車200において、ブレーキB1は省略されてもよい。更に、上記実施例のハイブリッド自動車20Bに対してエンジン22を始動させるためのスタータ(スタータモータ)を備えてもよいことはいうまでもない。また、上記ハイブリッド自動車20,20Bおよび20Cや電気自動車200は、運転席を含むキャビン全体を回転させる形式の車両として構成されてもよい。そして、上記実施例や変形例においては、動力出力装置をハイブリッド自動車20等に搭載されるものとして説明したが、本発明による動力出力装置は、自動車以外の車両や船舶、航空機などの移動体に搭載されるものであってもよく、建設設備などの固定設備に組み込まれるものであってもよい。 In the
ここで、上記実施例および変形例の主要な要素と課題を解決するための手段の欄に記載した発明の主要な要素との対応関係について説明しておく。すなわち、上記実施例および変形例では、ドライブギヤ25に動力を出力可能な「内燃機関」としてのエンジン22や「第2の電動機」としてのモータMG2が「動力発生源」に相当し、ドライブギヤ25に接続され得るプライマリシャフト41と、セカンダリシャフト42とを有し、プライマリシャフト41に入力される動力を無段階に変速してセカンダリシャフト42に出力可能なCVT40が「無段変速装置」に相当し、CVT40のセカンダリシャフト42に接続されるサンギヤ51と、ドライブギヤ25と連動して当該ドライブギヤ25とは逆方向に回転可能なリングギヤ52と、駆動軸としてのキャリア軸55に接続されるキャリア54とを含む遊星歯車機構50が「遊星歯車機構」に相当し、CVT40のプライマリシャフト41に少なくとも動力を出力可能なモータMGが「電動機」に相当し、モータMG(MG1)やモータMG2と電力をやり取り可能なバッテリ35が「蓄電手段」に相当し、ドライブギヤ25とCVT40と遊星歯車機構50とにより形成される動力の循環ループ内に設けられ、当該循環ループにおける所定値以上の力の伝達を制限するクラッチC1が「動力伝達制限手段」に相当する。 Here, the correspondence between the main elements of the above-described embodiments and modifications and the main elements of the invention described in the column of means for solving the problems will be described. That is, in the above-described embodiments and modifications, the
ただし、「内燃機関」は、ガソリンや軽油といった炭化水素系の燃料の供給を受けて動力を出力するエンジン22に限られず、水素エンジンといったような他の如何なる形式のものであっても構わない。「無段変速装置」は、ベルト式のCVT40に限られず、入力軸に入力される動力を無段階に変速して出力軸に出力可能なものであればトロイダル式無段変速機や対回転子電動機からなる電気式無段変速装置といったような他の如何なる形式のものであっても構わない。「遊星歯車機構」は、無段変速装置の出力軸に接続される第1の入力要素と、回転要素と連動して当該回転要素とは逆方向に回転可能な第2の入力要素と、駆動軸に接続される出力要素とを含むものであればシングルピニオン式の遊星歯車機構50以外の他の如何なる形式のものであっても構わない。「電動機」および「第2の電動機」は、モータMG,MG1,MG2のような同期発電電動機に限られず、誘導電動機といったような他の如何なる形式のものであっても構わない。「蓄電手段」は、バッテリ35のような二次電池に限られず、第1および第2の電動機と電力をやり取り可能なものであればキャパシタといったような他の如何なる形式のものであっても構わない。「動力制限伝達手段」や「接続断接手段」は、回転要素と無段変速装置と遊星歯車機構とにより形成される動力の循環ループ内に設けられ、当該循環ループにおける所定値以上の力の伝達を制限するものであれば、圧着式クラッチ以外の他の如何なる形式のものであっても構わない。何れにしても、これら実施例および変形例の主要な要素と課題を解決するための手段の欄に記載した発明の主要な要素との対応関係は、実施例が課題を解決するための手段の欄に記載した発明を実施するための最良の形態を具体的に説明するための一例であることから、課題を解決するための手段の欄に記載した発明の要素を限定するものではない。すなわち、実施例はあくまで課題を解決するための手段の欄に記載した発明の具体的な一例に過ぎず、課題を解決するための手段の欄に記載した発明の解釈は、その欄の記載に基づいて行なわれるべきものである。 However, the “internal combustion engine” is not limited to the
以上、実施例を用いて本発明の実施の形態について説明したが、本発明は上記実施例に何ら限定されるものではなく、本発明の要旨を逸脱しない範囲内において、様々な変更をなし得ることはいうまでもない。 The embodiments of the present invention have been described above using the embodiments. However, the present invention is not limited to the above embodiments, and various modifications can be made without departing from the scope of the present invention. Needless to say.
本発明は、動力出力装置や車両の製造産業等において利用可能である。 The present invention can be used in a power output apparatus, a vehicle manufacturing industry, and the like.
20,20B,20C ハイブリッド自動車、22 エンジン、23 クランクシャフト、24 エンジン用電子制御ユニット(エンジンECU)、25 ドライブギヤ、26 ドライブギヤ軸、28 ダンパ、29 スタータモータ、30 モータ用電子制御ユニット(モータECU)、31,32 インバータ、33,34 回転位置検出センサ、35 バッテリ、36 バッテリ用電子制御ユニット(バッテリECU)、39 電力ライン、40 無段変速ユニット(CVT)、41 プライマリシャフト、42 セカンダリシャフト、43 プライマリプーリ、44 セカンダリプーリ、45,46 油圧シリンダ、47 ベルト、48 油圧回路、49 CVT用電子制御ユニット(CVTECU)、50 遊星歯車機構、51 サンギヤ、52 リングギヤ、53 ピニオンギヤ、54 キャリア、55 キャリア軸(駆動軸)、56 ギヤ列、57 デファレンシャルギヤ、70 ハイブリッド用電子制御ユニット(ハイブリッドECU)、72 CPU、74 ROM、76 RAM、80 イグニッションスイッチ、81 シフトレバー、82 シフトポジションセンサ、83 アクセルペダル、84 アクセルペダルポジションセンサ、85 ブレーキペダル、86 ブレーキペダルストロークセンサ、87 車速センサ、200 電気自動車、B1,B2 ブレーキ、C1,C2,C3 クラッチ、DW 車輪、MG,MG1,MG2 モータ。 20, 20B, 20C Hybrid vehicle, 22 engine, 23 crankshaft, 24 engine electronic control unit (engine ECU), 25 drive gear, 26 drive gear shaft, 28 damper, 29 starter motor, 30 motor electronic control unit (motor) ECU), 31, 32 Inverter, 33, 34 Rotation position detection sensor, 35 Battery, 36 Electronic control unit for battery (battery ECU), 39 Power line, 40 Infinitely variable transmission unit (CVT), 41 Primary shaft, 42
| Application Number | Priority Date | Filing Date | Title |
|---|---|---|---|
| JP2008030580AJP5227043B2 (en) | 2008-02-12 | 2008-02-12 | Power output device and vehicle |
| Application Number | Priority Date | Filing Date | Title |
|---|---|---|---|
| JP2008030580AJP5227043B2 (en) | 2008-02-12 | 2008-02-12 | Power output device and vehicle |
| Publication Number | Publication Date |
|---|---|
| JP2009190455Atrue JP2009190455A (en) | 2009-08-27 |
| JP5227043B2 JP5227043B2 (en) | 2013-07-03 |
| Application Number | Title | Priority Date | Filing Date |
|---|---|---|---|
| JP2008030580AExpired - Fee RelatedJP5227043B2 (en) | 2008-02-12 | 2008-02-12 | Power output device and vehicle |
| Country | Link |
|---|---|
| JP (1) | JP5227043B2 (en) |
| Publication number | Priority date | Publication date | Assignee | Title |
|---|---|---|---|---|
| JP2009248767A (en)* | 2008-04-07 | 2009-10-29 | Toyota Motor Corp | Power output apparatus and vehicle |
| JP2011084112A (en)* | 2009-10-13 | 2011-04-28 | Aisin Seiki Co Ltd | Power transmission apparatus and control device of the power transmission apparatus |
| JP2011106550A (en)* | 2009-11-16 | 2011-06-02 | Nippon Soken Inc | On-vehicle power transmission device and on-vehicle power transmission control system |
| JP2012030706A (en)* | 2010-07-30 | 2012-02-16 | Nippon Soken Inc | Onboard power transmission device |
| JP2013126808A (en)* | 2011-12-19 | 2013-06-27 | Denso Corp | Power transmission device for vehicle |
| US8500585B2 (en) | 2011-06-20 | 2013-08-06 | Hyundai Motor Company | Power transmission system of hybrid electric vehicle |
| US8597147B2 (en) | 2011-06-09 | 2013-12-03 | Hyundai Motor Company | Power transmission system of hybrid electric vehicle |
| JP2014013050A (en)* | 2012-07-04 | 2014-01-23 | Nippon Soken Inc | On-vehicle power transmission device |
| US8974337B2 (en) | 2009-11-16 | 2015-03-10 | Denso Corporation | Vehicle power transmission device and control system for power transmission |
| US9376007B2 (en) | 2011-06-20 | 2016-06-28 | Hyundai Motor Company | Power transmission system of hybrid electric vehicle |
| JP2017521293A (en)* | 2014-05-06 | 2017-08-03 | ボルグワーナー スウェーデン エービー | Torque vectoring device |
| JP2017177969A (en)* | 2016-03-29 | 2017-10-05 | 株式会社Subaru | Hybrid vehicle system, control device for hybrid vehicle system, and control method for hybrid vehicle system |
| JP2017177970A (en)* | 2016-03-29 | 2017-10-05 | 株式会社Subaru | Hybrid vehicle system, control device for hybrid vehicle system, and control method for hybrid vehicle system |
| CN107234962A (en)* | 2017-06-06 | 2017-10-10 | 上海馨联动力系统有限公司 | A kind of hybrid drive |
| CN108443434A (en)* | 2018-05-21 | 2018-08-24 | 福建中青集团有限公司 | Electric automobile gear device single actuator gear-shifting actuating mechanism and speed changer |
| CN109347402A (en)* | 2018-11-20 | 2019-02-15 | 东风汽车集团有限公司 | In-wheel motor controller and control method |
| Publication number | Priority date | Publication date | Assignee | Title |
|---|---|---|---|---|
| JPH11107798A (en)* | 1997-10-08 | 1999-04-20 | Aisin Aw Co Ltd | Hybrid drive |
| JPH11180173A (en)* | 1997-12-19 | 1999-07-06 | Mitsubishi Motors Corp | Drive device for hybrid electric vehicles |
| JP2001108055A (en)* | 1999-10-08 | 2001-04-20 | Toyota Motor Corp | Vehicle torque limiter |
| JP2002139136A (en)* | 2000-11-02 | 2002-05-17 | Toyota Motor Corp | Control device for hybrid drive mechanism with continuously variable transmission |
| JP2003097669A (en)* | 2001-09-27 | 2003-04-03 | Jatco Ltd | Torque split type continuously variable transmission with infinite gear ratio |
| JP2006327570A (en)* | 2005-04-28 | 2006-12-07 | Toyota Central Res & Dev Lab Inc | Power transmission system |
| Publication number | Priority date | Publication date | Assignee | Title |
|---|---|---|---|---|
| JPH11107798A (en)* | 1997-10-08 | 1999-04-20 | Aisin Aw Co Ltd | Hybrid drive |
| JPH11180173A (en)* | 1997-12-19 | 1999-07-06 | Mitsubishi Motors Corp | Drive device for hybrid electric vehicles |
| JP2001108055A (en)* | 1999-10-08 | 2001-04-20 | Toyota Motor Corp | Vehicle torque limiter |
| JP2002139136A (en)* | 2000-11-02 | 2002-05-17 | Toyota Motor Corp | Control device for hybrid drive mechanism with continuously variable transmission |
| JP2003097669A (en)* | 2001-09-27 | 2003-04-03 | Jatco Ltd | Torque split type continuously variable transmission with infinite gear ratio |
| JP2006327570A (en)* | 2005-04-28 | 2006-12-07 | Toyota Central Res & Dev Lab Inc | Power transmission system |
| Publication number | Priority date | Publication date | Assignee | Title |
|---|---|---|---|---|
| JP2009248767A (en)* | 2008-04-07 | 2009-10-29 | Toyota Motor Corp | Power output apparatus and vehicle |
| JP2011084112A (en)* | 2009-10-13 | 2011-04-28 | Aisin Seiki Co Ltd | Power transmission apparatus and control device of the power transmission apparatus |
| US8974337B2 (en) | 2009-11-16 | 2015-03-10 | Denso Corporation | Vehicle power transmission device and control system for power transmission |
| JP2011106550A (en)* | 2009-11-16 | 2011-06-02 | Nippon Soken Inc | On-vehicle power transmission device and on-vehicle power transmission control system |
| US9168920B2 (en) | 2009-11-16 | 2015-10-27 | Denso Corporation | Vehicle power transmission device and control system for power transmission |
| US8591360B2 (en) | 2009-11-16 | 2013-11-26 | Denso Corporation | Vehicle power transmission device and control system for power transmission |
| JP2012030706A (en)* | 2010-07-30 | 2012-02-16 | Nippon Soken Inc | Onboard power transmission device |
| US8597147B2 (en) | 2011-06-09 | 2013-12-03 | Hyundai Motor Company | Power transmission system of hybrid electric vehicle |
| US8500585B2 (en) | 2011-06-20 | 2013-08-06 | Hyundai Motor Company | Power transmission system of hybrid electric vehicle |
| US9376007B2 (en) | 2011-06-20 | 2016-06-28 | Hyundai Motor Company | Power transmission system of hybrid electric vehicle |
| JP2013126808A (en)* | 2011-12-19 | 2013-06-27 | Denso Corp | Power transmission device for vehicle |
| JP2014013050A (en)* | 2012-07-04 | 2014-01-23 | Nippon Soken Inc | On-vehicle power transmission device |
| JP2017521293A (en)* | 2014-05-06 | 2017-08-03 | ボルグワーナー スウェーデン エービー | Torque vectoring device |
| JP2017177969A (en)* | 2016-03-29 | 2017-10-05 | 株式会社Subaru | Hybrid vehicle system, control device for hybrid vehicle system, and control method for hybrid vehicle system |
| JP2017177970A (en)* | 2016-03-29 | 2017-10-05 | 株式会社Subaru | Hybrid vehicle system, control device for hybrid vehicle system, and control method for hybrid vehicle system |
| CN107234962A (en)* | 2017-06-06 | 2017-10-10 | 上海馨联动力系统有限公司 | A kind of hybrid drive |
| CN108443434A (en)* | 2018-05-21 | 2018-08-24 | 福建中青集团有限公司 | Electric automobile gear device single actuator gear-shifting actuating mechanism and speed changer |
| CN108443434B (en)* | 2018-05-21 | 2023-12-19 | 福建中青传动科技有限公司 | Single-actuator gear shifting actuating mechanism for electric automobile transmission and transmission |
| CN109347402A (en)* | 2018-11-20 | 2019-02-15 | 东风汽车集团有限公司 | In-wheel motor controller and control method |
| CN109347402B (en)* | 2018-11-20 | 2020-04-03 | 东风汽车集团有限公司 | Hub motor controller and control method |
| Publication number | Publication date |
|---|---|
| JP5227043B2 (en) | 2013-07-03 |
| Publication | Publication Date | Title |
|---|---|---|
| JP5227043B2 (en) | Power output device and vehicle | |
| JP4447039B2 (en) | Power output device and vehicle | |
| JP5060371B2 (en) | Power output device and vehicle | |
| JP6301991B2 (en) | Hybrid vehicle system | |
| JP4222407B2 (en) | Power output device and hybrid vehicle | |
| US11052903B2 (en) | Hybrid vehicle drive system | |
| EP2868543B1 (en) | Hybrid vehicle drive apparatus | |
| JP5104493B2 (en) | Power output device and vehicle | |
| US10315507B2 (en) | Hybrid vehicle | |
| JP5884897B2 (en) | Drive control apparatus for hybrid vehicle | |
| JP2008308012A (en) | Power output apparatus and hybrid vehicle equipped with the same | |
| JP2001047881A (en) | Hybrid car | |
| JP6264273B2 (en) | Control device for vehicle power transmission device | |
| WO2013190642A1 (en) | Power transmission device for hybrid vehicle, and hybrid system | |
| WO2013190641A1 (en) | Power transmission device for hybrid vehicle, and hybrid system | |
| JPWO2014083705A1 (en) | Hybrid vehicle drive device | |
| WO2013145100A1 (en) | Drive control device for a hybrid vehicle | |
| JP2018052320A (en) | Control device and control method for hybrid vehicle system | |
| JP5056450B2 (en) | Power output device and vehicle | |
| JP5050971B2 (en) | Power output device and vehicle | |
| JP6863312B2 (en) | Hybrid vehicle control device | |
| JP4285579B2 (en) | Power output device and hybrid vehicle | |
| JP5104368B2 (en) | Power output device and vehicle | |
| JPWO2013145100A1 (en) | Drive control apparatus for hybrid vehicle |
| Date | Code | Title | Description |
|---|---|---|---|
| A711 | Notification of change in applicant | Free format text:JAPANESE INTERMEDIATE CODE: A711 Effective date:20091006 | |
| A521 | Written amendment | Free format text:JAPANESE INTERMEDIATE CODE: A821 Effective date:20091006 | |
| A621 | Written request for application examination | Free format text:JAPANESE INTERMEDIATE CODE: A621 Effective date:20110119 | |
| A131 | Notification of reasons for refusal | Free format text:JAPANESE INTERMEDIATE CODE: A131 Effective date:20120724 | |
| A977 | Report on retrieval | Free format text:JAPANESE INTERMEDIATE CODE: A971007 Effective date:20120726 | |
| A521 | Written amendment | Free format text:JAPANESE INTERMEDIATE CODE: A523 Effective date:20120919 | |
| A711 | Notification of change in applicant | Free format text:JAPANESE INTERMEDIATE CODE: A711 Effective date:20121010 | |
| A521 | Written amendment | Free format text:JAPANESE INTERMEDIATE CODE: A821 Effective date:20121010 | |
| A131 | Notification of reasons for refusal | Free format text:JAPANESE INTERMEDIATE CODE: A131 Effective date:20121211 | |
| A521 | Written amendment | Free format text:JAPANESE INTERMEDIATE CODE: A523 Effective date:20130206 | |
| TRDD | Decision of grant or rejection written | ||
| A01 | Written decision to grant a patent or to grant a registration (utility model) | Free format text:JAPANESE INTERMEDIATE CODE: A01 Effective date:20130226 | |
| A61 | First payment of annual fees (during grant procedure) | Free format text:JAPANESE INTERMEDIATE CODE: A61 Effective date:20130315 | |
| FPAY | Renewal fee payment (event date is renewal date of database) | Free format text:PAYMENT UNTIL: 20160322 Year of fee payment:3 | |
| R250 | Receipt of annual fees | Free format text:JAPANESE INTERMEDIATE CODE: R250 | |
| R250 | Receipt of annual fees | Free format text:JAPANESE INTERMEDIATE CODE: R250 | |
| LAPS | Cancellation because of no payment of annual fees |