


本発明は、交流電力を直流電力に変換して負荷に供給するための電源装置に関するものである。 The present invention relates to a power supply apparatus for converting alternating current power into direct current power and supplying it to a load.
近年給湯器、空気調和機、洗濯乾燥機等においては、インバータを用いて圧縮機駆動用の電動機の回転数を可変制御する方式が一般的に行われている。このようなインバータは所謂PWM制御によって電動機に印加される電力の周波数を制御するものであるが、インバータに入力される電力は直流電力である必要があるため、商用電源を使用する場合には、交流電力を直流電力に変換する電源装置が必要となる。 In recent years, in a water heater, an air conditioner, a washing dryer, and the like, a method of variably controlling the rotation speed of an electric motor for driving a compressor using an inverter is generally performed. Such an inverter controls the frequency of power applied to the motor by so-called PWM control, but the power input to the inverter needs to be DC power, so when using a commercial power supply, A power supply device that converts AC power into DC power is required.
ここで、交流電力を直流電力に変換するためには、コンデンサインプット型の整流回路を使用するため、電力系統のインピーダンスに左右されて入力電流が大きく歪む。この歪みが発生すると高調波電流が増大してコンデンサや他の回路素子を発熱させ、劣化や誤動作を生じさせる問題がある。 Here, since a capacitor input type rectifier circuit is used to convert AC power into DC power, the input current is greatly distorted depending on the impedance of the power system. When this distortion occurs, there is a problem that the harmonic current increases to cause heat generation of the capacitor and other circuit elements, resulting in deterioration and malfunction.
そこで、このような電源装置においては係る高調波電流を抑制するためのフィルタが設けられる。このフィルタには受動素子で構成されるパッシブフィルタと、スイッチング素子のスイッチング動作によって波形改善を行うアクティブフィルタとがあるが、前者のパッシブフィルタでは主回路構成が変わるとそれに対応した受動素子に変更する必要が生じ、設計に要する時間と費用面で有利ではない。 Therefore, such a power supply device is provided with a filter for suppressing such harmonic current. This filter includes a passive filter composed of passive elements and an active filter that improves the waveform by the switching operation of the switching elements, but the former passive filter changes to a corresponding passive element when the main circuit configuration changes. The need arises and it is not advantageous in terms of time and cost for the design.
一方、後者のアクティブフィルタは入力に合わせた素子を選定するだけの略同一構成で済むため手軽であると共に、アナログ制御による高周波スイッチングで入力電流の波形改善を行うため、略完全な高調波の除去が可能となる。特に、近年ではDCモータの普及から、電動機の小型化/高出力化が求められ、その実現のためにはインバータに入力の高電圧化が必要となる。アクティブフィルタは高調波の抑制と同時に昇圧もできるため、インバータを使用した電動機制御機器には非常に好適である(例えば、特許文献1、特許文献2参照)。
ここで、電動機の小型化や高出力化が必要でなく、昇圧の要求が無い場合には、アクティブフィルタは波形改善による高調波の抑制(力率改善)に特化して使用されることになる。一方で、整流回路から出力される入力電圧波形の全範囲でスイッチング素子を高周波でスイッチングすると(前記特許文献1)、スイッチング損失(スイッチングすること自体の損失)及びスイッチング素子の電力消費が大きくなる。 Here, when it is not necessary to reduce the size or increase the output of the motor and there is no request for boosting, the active filter is used specifically for suppressing harmonics (power factor improvement) by improving the waveform. . On the other hand, if the switching element is switched at a high frequency in the entire range of the input voltage waveform output from the rectifier circuit (Patent Document 1), switching loss (switching loss itself) and power consumption of the switching element increase.
そこで、入力電圧波形のゼロクロス付近のみスイッチング素子を部分的にスイッチングする方法が開発されている(前記特許文献2)。係る部分スイッチングによれば、高調波電流の規制値内に収まる波形改善を行いながら、上述した如き全範囲での高周波スイッチングに比べてスイッチング回数を削減し、スイッチング損失を低減することができる。また、昇圧を行わないため、リアクトルやスイッチング素子の低容量化が図れる。特に、特許文献2では或る程度の昇圧もできるようにしているが、どうしても少ないスイッチングでは電動機を高出力で運転する場合に波形改善が困難となる問題があった。 Thus, a method of partially switching the switching element only near the zero cross of the input voltage waveform has been developed (Patent Document 2). According to such partial switching, the number of switching operations can be reduced and the switching loss can be reduced as compared with the high-frequency switching in the entire range as described above while improving the waveform falling within the regulation value of the harmonic current. Further, since boosting is not performed, the capacity of the reactor and the switching element can be reduced. In particular, Patent Document 2 makes it possible to boost a certain amount of voltage, but there is a problem that it is difficult to improve the waveform when the motor is operated at a high output with a small amount of switching.
他方、入力電流波形の改善方法としては、上述したような方式の他に、リアクトルの流れる電流が零となったことを認識してスイッチング素子をスイッチング(ON)すると共に、ピーク値(OFF点)を正弦波状に制御する臨界モード制御方式がある。この臨界モード制御方式では、リアクトルの電流零点にて自励的にスイッチングが行われるため、回路構成が簡素化されると共に、スイッチング損失も低減され、更に、後段のダイオードのリカバリー損失も低減されることから、スイッチングに関する効率が向上する利点がある。 On the other hand, as a method for improving the input current waveform, in addition to the method described above, the switching element is switched on (ON) by recognizing that the current flowing through the reactor has become zero, and the peak value (OFF point). There is a critical mode control system that controls the sine wave. In this critical mode control system, switching is performed by self-excitation at the reactor current zero point, so that the circuit configuration is simplified, the switching loss is reduced, and the recovery loss of the subsequent diode is also reduced. For this reason, there is an advantage that efficiency related to switching is improved.
しかしながら、リアクトルを流れる電流は三角波の繰り返しとなるため、1/2された平均値に比較してピーク値が高くなる。そのため、十分な高調波の抑制を行うためには、出力電圧を一定以上のところで設定しなければならない。このような理由から、入力に合わせてインバータに供給する電力の電圧を決定する昇圧制御では、入力が小さい場合は低電圧の昇圧を的確に行えなくなるだけでなく、高調波抑制も十分行えなくなると云う問題があった。 However, since the current flowing through the reactor is a triangular wave, the peak value is higher than the halved average value. Therefore, in order to sufficiently suppress harmonics, the output voltage must be set at a certain level or higher. For this reason, boost control that determines the voltage of the power supplied to the inverter in accordance with the input not only makes it impossible to accurately boost a low voltage when the input is small, but also suppresses harmonics sufficiently. There was a problem.
本発明は、係る従来の技術的課題を解決するために成されたものであり、交流電力を直流電力に変換して負荷に供給する場合に、昇圧と高調波抑制を担保しながら、効率的な電源供給を実現できる電源装置を提供するものである。 The present invention has been made to solve the conventional technical problems, and in the case of converting AC power to DC power and supplying it to a load, it is efficient while ensuring boosting and suppressing harmonics. The present invention provides a power supply device that can realize a simple power supply.
本発明の電源装置は、交流電力を直流電力に変換して負荷に供給するものであって、リアクトルに流れる電流の零点を検出してスイッチング素子をスイッチングする臨界モードで波形改善を行う第1のフィルタ機能、及び、入力電圧波形の一部においてスイッチング素子をスイッチングすることにより波形改善を行う第2のフィルタ機能の双方を併せ持ち、出力電圧値に基づいて第1のフィルタ機能と第2のフィルタ機能を選択的に動作させることを特徴とする。 The power supply apparatus of the present invention converts alternating current power into direct current power and supplies it to a load. The first power source device improves the waveform in a critical mode in which the zero point of the current flowing through the reactor is detected and the switching element is switched. Both the filter function and the second filter function that improves the waveform by switching the switching element in a part of the input voltage waveform, and the first filter function and the second filter function based on the output voltage value Is selectively operated.
請求項2の発明の電源装置は、上記において出力電圧値が所定の値より高い場合は第1のフィルタ機能を動作させ、低い場合には第2のフィルタ機能を動作させることを特徴とする。 According to a second aspect of the present invention, there is provided the power supply apparatus according to the second aspect, wherein when the output voltage value is higher than a predetermined value, the first filter function is operated, and when the output voltage value is low, the second filter function is operated.
請求項3の発明の電源装置は、上記において出力電圧値が前記所定の値を超えた場合、入力電圧波形の直近の零点において第2のフィルタ機能から第1のフィルタ機能に切り換えることを特徴とする。 According to a third aspect of the present invention, when the output voltage value exceeds the predetermined value, the power supply device switches from the second filter function to the first filter function at the nearest zero point of the input voltage waveform. To do.
本発明によれば、交流電力を直流電力に変換して負荷に供給する電源装置において、リアクトルに流れる電流の零点を検出してスイッチング素子をスイッチングする臨界モードで波形改善を行う第1のフィルタ機能、及び、入力電圧波形の一部においてスイッチング素子をスイッチングすることにより波形改善を行う第2のフィルタ機能の双方を併せ持ち、出力電圧値に基づいて第1のフィルタ機能と第2のフィルタ機能を選択的に動作させるようにしたので、例えば請求項2の発明の如く出力電圧値が所定の値より高い場合は第1のフィルタ機能を動作させ、低い場合には第2のフィルタ機能を動作させることにより、第2のフィルタ機能で賄える範囲では第2のフィルタ機能を動作させ、効率的なスイッチングで高調波の抑制と或る程度の昇圧を行い、第2のフィルタでは対応できない出力範囲となった場合は、第1のフィルタ機能を動作させて必要な昇圧と高調波抑制を行うことができる。 According to the present invention, in a power supply device that converts alternating current power into direct current power and supplies the load to the load, the first filter function performs waveform improvement in a critical mode in which the zero point of the current flowing through the reactor is detected and the switching element is switched. And a second filter function that improves the waveform by switching the switching element in a part of the input voltage waveform, and selects the first filter function and the second filter function based on the output voltage value. For example, when the output voltage value is higher than a predetermined value, the first filter function is operated, and when the output voltage value is low, the second filter function is operated. Therefore, the second filter function is operated within the range that can be covered by the second filter function, and the harmonics are suppressed to a certain extent by efficient switching. It performs boosting, if the second filter as an output range that can not be handled, it is possible to perform the harmonic suppression and required boost by operating the first filter function.
また、第1のフィルタ機能では、臨界モードでのスイッチングにより、スイッチング損失及びリカバリー損失の低減を図ることができる。これにより、昇圧と高調波抑制機能を担保しながら、効率的な電源供給を実現することができるようになるものである。 In the first filter function, switching loss and recovery loss can be reduced by switching in the critical mode. As a result, efficient power supply can be realized while ensuring the boosting and harmonic suppression functions.
また、請求項3の発明の如く出力電圧値が前記所定の値を超えた場合、入力電圧波形の直近の零点において第2のフィルタ機能から第1のフィルタ機能に切り換えるようにすることにより、第2のフィルタ機能から第1のフィルタ機能に切り換える際の過電流を防止し、円滑な制御切換動作を実現することが可能となるものである。 Further, when the output voltage value exceeds the predetermined value as in the invention of claim 3, the second filter function is switched to the first filter function at the nearest zero point of the input voltage waveform. It is possible to prevent an overcurrent when switching from the second filter function to the first filter function and to realize a smooth control switching operation.
以下、図面に基づき本発明の実施形態を詳述する。 Hereinafter, embodiments of the present invention will be described in detail with reference to the drawings.
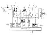
図1は本発明の一実施例の電源装置1を適用した電動機駆動装置2の電気回路図を示している。実施例の電動機駆動装置2は、例えば図示しない空気調和機の冷媒回路を構成する圧縮機に内蔵された圧縮機駆動用電動機3を駆動する。実施例の電動機3はDCブラシレスモータから構成されている。そして、電動機駆動装置2は、本発明の電源装置1とインバータ回路4から構成される。 FIG. 1 shows an electric circuit diagram of an electric motor drive device 2 to which a power supply device 1 according to an embodiment of the present invention is applied. The electric motor drive device 2 of an Example drives the electric motor 3 for a compressor drive incorporated in the compressor which comprises the refrigerant circuit of the air conditioner which is not shown in figure, for example. The electric motor 3 of the embodiment is composed of a DC brushless motor. And the electric motor drive device 2 is comprised from the power supply device 1 and the
電源装置1は、整流部6と平滑部7を備えており、交流電源8から供給される交流電力を所定電圧の直流電力に変換し、インバータ回路4に出力して供給する。このインバータ回路4は複数のスイッチング素子から構成されており、マイクロコンピュータ9(制御手段)から出力されるスイッチング信号によってスイッチング素子がON/OFFされることにより、スイッチング信号に応じた電力を電動機3に出力し、この電力に応じた回転数で電動機3を運転する。 The power supply device 1 includes a rectifying
マイクロコンピュータ9はインバータ回路4を用い、PWM制御で電動機3の回転数を制御する。電動機3は入力電圧の変化に応じて回転数が変化する。従って、マイクロコンピュータ9からのスイッチング信号のデューティー比に応じた電圧がインバータ回路4から電動機3に出力されることにより、電動機3はこの電圧に応じた回転数で回転する。 The
ここで、インバータ回路4でのスイッチング信号のデューティー比を一定としたとき、インバータ回路4から出力される電圧は当該インバータ回路4への入力電圧、即ち、電源装置1の平滑部7の出力電圧Voに応じて変化する。従って、インバータ回路4への出力電圧Voによっても電動機3の回転数は変更可能である。マイクロコンピュータ9は電源装置1のスイッチング制御によっても電動機3の回転数を制御可能とされている。 Here, when the duty ratio of the switching signal in the
一方、整流部6にはダイオード11をブリッジ状に接続した全波整流回路12が設けられており、この整流回路12の入力に交流側のリアクトル13とコンデンサ14(これらで高域阻止フィルタを構成する)を介して交流電源8(商用交流100V電源)が接続される。整流回路12の出力とアース間には後述する臨界モード制御でのスイッチングに伴うリップル電流を除去するためのコンデンサ15が接続されている。このコンデンサ15の後段には直流側のリアクトル16が接続されており、このリアクトル16の後段にダイオード17を介して平滑部7を構成するコンデンサ18が接続されている。また、リアクトル16とダイオード17の接続点とアース間にはスイッチング素子(MOSFET)19と抵抗25(スイッチング素子19の電流を監視するための抵抗)の直列回路が接続されている。更に、整流回路12の出力にはもう一つの直流側のリアクトル20が接続されており、このリアクトル20とコンデンサ18との間には、もう一つのダイオード21が接続され、このダイオード21とリアクトル20の接続点とアース間にはもう一つのスイッチング素子(IGBT)22が接続されている。 On the other hand, the
即ち、後述する臨界モード制御(第1のフィルタ機能)を行うためのコンデンサ15、リアクトル16、スイッチング素子19及びダイオード17の回路と、後述する簡易PAM制御(第2のフィルタ機能)を行うためのリアクトル20、スイッチング素子22及びダイオード21の回路が、整流回路12とコンデンサ18の間に並列に接続されたかたちとされている。 That is, a circuit for a
平滑部7のコンデンサ18はダイオード17又は21を経た電流の脈流を平滑化する。スイッチング素子19及び22は、スイッチング信号によってONされることにより、リアクトル16及び20にそれぞれ短絡電流を流す。スイッチング素子19がONされると、リアクトル16の出力側の電路が短絡されてリアクトル16に直流電流が流れる。これにより、エネルギーがリアクトル16に蓄えられる。リアクトル16に蓄えられたエネルギーは、その後当該スイッチング素子19がOFFされることで入力直流電圧に加算され、コンデンサ18に充電される。これにより、整流回路12から出力された直流電圧が昇圧されることになる。 The
リアクトル16には、当該リアクトル16に流れる電流ILを検出するための巻線24が設けられており、この巻線24で検出されるリアクトル16の電流ILの零点でスイッチング素子19がONされる。そして、入力電圧及び出力電圧に基づいてピーク値が正弦波状となるようにOFFされる。これにより、リアクトル16を流れる電流ILは三角波の繰り返しとなり、この連続した三角波電流の平均値はピーク値の1/2となる。更に、スイッチングに伴うリップル電流はコンデンサ15で取り除くことで、入力電流を正弦波状に制御する臨界モード制御(第1のフィルタ機能)が行われる。これにより、力率の改善と高調波の抑制が行われる。このとき、スイッチング素子19のON制御は自励的に行われるので、回路構成(後述する臨界モード制御回路23)が簡素化される。また、電流ILの零点にてスイッチングするので、ダイオード17におけるリカバリー損失を低減できる。 The
一方、スイッチング素子22がONされると、リアクトル20の出力側の電路が短絡されてリアクトル20に直流電流が流れる。これにより、エネルギーがリアクトル20に蓄えられる。リアクトル20に蓄えられたエネルギーは、その後当該スイッチング素子22がOFFされることで入力直流電圧に加算され、コンデンサ18に充電される。これにより、整流回路12から出力された直流電圧が昇圧されることになる。また、スイッチング素子22のONとOFFのデューティー比(時間比、通流率)を制御する簡易PAM制御(第2のフィルタ機能)を行うことにより、入力電流を正弦波状に制御することができる。これにより、力率の改善と高調波の抑制が行われる。 On the other hand, when the switching element 22 is turned ON, the electric circuit on the output side of the
次に、23は前述した臨界モード制御回路、31はこの臨界モード制御回路23及びマイクロコンピュータ9の出力に接続された駆動回路である。スイッチング素子19のゲートは駆動回路31に接続されてON−OFF制御される。臨界モード制御回路23には巻線24の端子電圧からリアクトル16の電流ILが入力されると共に、整流回路12後段の入力電圧とダイオード17後段の出力電圧も入力され、更に、スイッチング素子19を流れる電流を検出する抵抗25の端子電圧も入力されている。また、臨界モード制御回路23はマイクロコンピュータ9にも接続されている。 Next, 23 is the critical mode control circuit described above, and 31 is a drive circuit connected to the critical
そして、この臨界モード制御回路23は巻線24により検出されるリアクトル23の電流ILの零点において上記スイッチング素子19をスイッチング(ON)する臨界モード(第1のフィルタ機能)のスイッチング信号を生成し、駆動回路31に出力する。これにより、インバータ回路4に出力する直流電圧を昇圧できると共に、スイッチング素子19のONはマイクロコンピュータ9によらず、臨界モード制御回路23にて自励的に行えるので、回路構成が簡素化される。また、電流ILの零点にてスイッチング素子19をONするため、ダイオード17を流れるリカバリー電流を低減若しくは解消でき、リカバリー損失を低減することができる。 The critical
また、33は電圧検出回路であり、抵抗25の端子電圧からスイッチング素子19に流れる電流を検出してマイクロコンピュータ9に入力する。尚、前記巻線24の電圧は電圧検出回路32によっても検出されてマイクロコンピュータ9に入力される。また、27は電流検出回路であり、リアクトル13と整流回路12の間に接続されたカレントトランス34から入力電流を検出してマイクロコンピュータ9に入力する。また、28、29は電圧検出回路であり、電圧検出回路28は整流回路12後段の入力電圧をマイクロコンピュータ9に入力し、電圧検出回路29はダイオード17、21後段の出力電圧をマイクロコンピュータ9に入力する。
マイクロコンピュータ9は電圧検出回路28、29より入力電圧と出力電圧を常時取り込み、スイッチング素子19のスイッチング期間を決定する。即ち、前述した繰り返される電流ILの三角波のピーク値(スイッチング素子19のOFF点)の平均値(1/2)が正弦波状となるようにスイッチング素子19をOFFする臨界モードのスイッチング信号を駆動回路31に出力する。これにより、高調波電流規制値内に入るように高調波が低減され、力率も改善される第1のフィルタ機能を奏することになるが、出力は上述したピーク値の1/2であるため、出力電圧の大きいところで使用するのに適している。尚、係る臨界モード制御によるスイッチング素子19のスイッチング周波数は後述する簡易PAM制御に比して高くなる。 The
一方、26は駆動回路であり、スイッチング素子22のゲートをスイッチングする。この駆動回路26はマイクロコンピュータ9により制御される。マイクロコンピュータ9は駆動回路26により、入力電圧波形のゼロクロス付近のみでスイッチング素子22をスイッチングする。実施例でマイクロコンピュータ9は、少なくとも15kHz以上の可聴領域外の周波数(前記第1のフィルタ機能よりも低い周波数)を周期とした所定のデューティー比でスイッチング素子22をスイッチングする。また、このスイッチングは入力電圧波形の位相角が例えば0°〜35°(180°〜215°)、35°〜70°(215°〜250°)、150°〜180°(330°〜0°)の三つの範囲で行い、それ以外の範囲では停止(OFF)する。また、0°〜35°(180°〜215°)及び150°〜180°(330°〜0°)の範囲ではスイッチング素子22をONするデューティー比を例えば30%とし、35°〜70°(215°〜250°)の範囲では60%とする。これにより本発明における第2のフィルタ機能(特許文献2同様の簡易PAM制御)を奏する。これにより、或る程度の昇圧を行いながら、ゼロクロス付近の電流波形を滑らかにし、高調波電流規制値内に納められるだけの高調波の低減と力率改善を行う。特に、この場合のスイッチング素子22における損失は、入力電圧波形の全範囲でPAM制御を行うスイッチングに比して著しく低減される。 On the other hand,
次に、図2のフローチャートを参照しながら、マイクロコンピュータ9による上記第1のフィルタ機能と第2のフィルタ機能の切替制御について説明する。尚、実施例ではマイクロコンピュータ9が出力電圧を入力(電力)によって決定する。その関係上、後述する制御ではインバータ回路4で必要とされて変化する出力電圧を反映する入力電流値によって第1のフィルタ機能と第2のフィルタ機能を切り替える方法で本発明を説明する。 Next, switching control between the first filter function and the second filter function by the
図2はマイクロコンピュータ9の制御フローチャートを示している。マイクロコンピュータ9はステップS1で電源が投入され、圧縮機駆動用電動機3に交流電源8が印加されると、ステップS2でインバータ回路4の各スイッチング素子をスイッチングして電動機3のインバータ運転を開始する。 FIG. 2 shows a control flowchart of the
次に、先ずステップS3でマイクロコンピュータ9は簡易PAM制御をOFFする(臨界モード制御もOFF)。この簡易PAM制御はマイクロコンピュータ9により駆動回路26を介してスイッチング素子22をスイッチングする上述した第2のフィルタ機能である。マイクロコンピュータ9はステップS3で駆動回路26に信号を出力し、スイッチング素子22へのスイッチング信号の印加をOFFする。これにより、負荷が軽い始動時には、インバータ回路4に電源装置1において昇圧されていない直流電力が印加され、電動機3はこの昇圧前の電圧で回転し始める。 Next, in step S3, the
次に、マイクロコンピュータ9はステップS4で電流検出回路27から入力される入力電流値(出力電圧を反映する指標)が所定の簡易PAM制御開始電流値ISPAM以上か否か判断し、入力電流値が簡易PAM制御開始電流値ISPAM以上に上昇したら、ステップS5に進んで簡易PAM制御をONする。即ち、マイクロコンピュータ9はステップS5で駆動回路26により、スイッチング素子22へスイッチング信号を印加して前述したゼロクロス付近でのスイッチングを行い、第2のフィルタ機能を奏する。尚、この間マイクロコンピュータ9は臨界モード制御回路23に指令を送ってそのスイッチング(ON)信号がスイッチング素子19に印加されないように制御する。これにより、スイッチング素子19はOFFしたままとなり、インバータ回路4にはスイッチング素子22によって部分スイッチングされた電力が印加されることになる。 Next, in step S4, the
次に、マイクロコンピュータ9はステップS6で入力電流値が所定の簡易PAM制御終了電流値ISPAMOFF(ISPAMより低い値)に低下したか否か判断し、電動機3の負荷が低下して入力電流値が簡易PAM制御終了電流値ISPAMOFFより低くなったらステップS3に戻って簡易PAM制御をOFFする。 Next, in step S6, the
ここでは簡易PAM制御終了電流値Istopまで低下していないものとすると、マイクロコンピュータ9はステップS6からステップS7に進んで今度は入力電流値が所定の臨界モード制御開始電流値ICPFC(ISPAMより高い値)以上に上昇したか否か判断する。この臨界モード制御開始電流値ICPFCとは、事前に把握しているインバータ回路4による全運転状態における必要な昇圧・高調波抑制のための波形改善度合いから簡易PAM制御と臨界モード制御を切り換えるポイントとして予め設定された入力電流値(所定の出力電圧値に相当)である。ステップS7で入力電流値がICPFCまで上昇していなければステップS5に戻って以後これを繰り返す。 Here, assuming that the current value has not decreased to the simple PAM control end current value Istop, the
電動機3の負荷が増大して高い出力が必要となり、入力電流値が臨界モード制御開始電流値ICPFC以上となった場合、マイクロコンピュータ9はステップS7からステップS8に進んで臨界モード制御をONし、簡易PAM制御をOFFする。即ち、マイクロコンピュータ9はステップS8で駆動回路26によるスイッチング素子22へスイッチング信号の印加を停止し、第2のフィルタ機能を停止する。これにより、スイッチング素子22はOFFしたままとなる。 When the load of the motor 3 increases and a high output is required, and the input current value becomes equal to or greater than the critical mode control start current value ICPFC, the
一方、マイクロコンピュータ9は臨界モード制御回路23に指令を送ってそのスイッチング(ON)信号が駆動回路31を介してスイッチング素子19に印加されるように制御する。これにより、スイッチング素子22により充分に昇圧され、且つ、高度に波形成形された電力がインバータ回路4に印加されることになる。また、スイッチング素子22のOFF信号は前述したようにマイクロコンピュータ9から駆動回路31を介してスイッチング素子19に印加される。これによって、第2のフィルタ機能に代わって前述した臨界モード制御による第1のフィルタ機能が開始されることになる。 On the other hand, the
尚、電圧検出回路28から入力される入力電圧の波形を監視しており、マイクロコンピュータ9はステップS8で臨界モード制御を開始する際、入力電流が臨界モード制御開始電流値ICPFC以上となった時点の直近で入力電圧が零となるタイミングでスイッチング素子19のスイッチングが開始されるように臨界モード制御回路23に指令を発する。これにより、第2のフィルタ機能から第1のフィルタ機能への切り換えは、入力電圧波形の零点において行われるようになり、第2のフィルタ機能から第1のフィルタ機能に切り換える際の過電流を防止し、円滑な制御切換動作を実現することが可能となる。 The waveform of the input voltage input from the
以後これを繰り返し、その後電動機3の負荷が低下して入力電流値が所定の臨界モード制御終了電流値ICPFCOFF(ICPFCより低く、ISPAMより高い値)まで低下したら、マイクロコンピュータ9はステップS9からステップS5に戻り、前述した簡易PAM制御(第2のフィルタ機能)に戻る。この際の切り換えも直近の入力電圧波形零点において行われる。 Thereafter, this is repeated, and after that, when the load of the motor 3 decreases and the input current value decreases to a predetermined critical mode control end current value ICPFCOFF (a value lower than ICPFC and higher than ISPAM), the
このように、マイクロコンピュータ9は第1のフィルタ機能と第2のフィルタ機能を選択的に切り換える。この場合、入力電流値が高い場合、即ち、出力電圧値が高く要求される場合は第1のフィルタ機能を動作させ、低い場合には第2のフィルタ機能を動作させるので、第2のフィルタ機能で賄える範囲では第2のフィルタ機能を動作させ、効率的なスイッチングで高調波の抑制と或る程度の昇圧を行い、第2のフィルタでは対応できない出力範囲となった場合は、第1のフィルタ機能を動作させて必要な昇圧と高調波抑制を行うことができる。これにより、昇圧と高調波抑制機能を担保しながら、スイッチング素子19、22におけるスイッチング損失、更にダイオード17におけるリカバリー損失を抑え、効率的な電源供給を実現することができるようになる。 Thus, the
次に、図3は本発明の他の実施例を示している。尚、この図において図1と同一符号で示すものは同一若しくは同様の機能を奏するものとする。この実施例では、前述した第1のフィルタ機能(臨界モード制御)と第2のフィルタ機能(簡易PAM制御)を同一のリアクトル16、ダイオード17及びスイッチング素子19で実行するため、リアクトル20、ダイオード21及びスイッチング素子22と駆動回路26、電圧検出回路32及び33は削除されている。 Next, FIG. 3 shows another embodiment of the present invention. In this figure, the same reference numerals as those in FIG. 1 indicate the same or similar functions. In this embodiment, since the first filter function (critical mode control) and the second filter function (simple PAM control) described above are performed by the
この場合、マイクロコンピュータ9は前記実施例同様に駆動回路31を制御してスイッチング素子19をスイッチングし、前述した簡易PAM制御を実行して第2のフィルタ機能を奏する。また、マイクロコンピュータ9は係る簡易PAM制御を自ら停止し、駆動回路31を介して臨界モード制御回路23からのスイッチング(ON)信号がスイッチング素子19に印加されるようにすると共に、スイッチング素子19をOFFするためのスイッチング信号はマイクロコンピュータ9が駆動回路31を介してスイッチング素子19に印加する。これによって、前述した臨界モード制御を実行し、第1のフィルタ機能を奏する。 In this case, the
この実施例においても前述同様に第2のフィルタ機能と第1のフィルタ機能を切り替えて昇圧と高調波抑制機能を担保しながら、スイッチング素子19におけるスイッチング損失とダイオード17におけるリカバリー損失を抑え、効率的な電源供給を実現することができるようになる。特に、この場合にはリアクトル16、スイッチング素子19及びダイオード17を簡易PAM制御と臨界モード制御とで兼用することができるメリットがある。 Also in this embodiment, the switching function of the switching
尚、上記各実施例で示した数値等はそれに限られるものでは無く、本発明の趣旨を逸脱しない範囲で種々変更可能であることは云うまでもない。前述した如く実施例では出力電圧を入力(電力)によって決めているため、第1のフィルタ機能と第2のフィルタ機能を切り替えを必要とされる出力電圧で変化する入力電流値に基づいて切り換えたが、出力電圧の他の制御方法によっては、電圧検出回路29が検出する出力電圧値を直接用いて切り換えるようにしてもよい。 It should be noted that the numerical values and the like shown in the above embodiments are not limited thereto, and can be variously changed without departing from the spirit of the present invention. As described above, since the output voltage is determined by the input (electric power) in the embodiment, the first filter function and the second filter function are switched based on the input current value that changes depending on the output voltage that needs to be switched. However, depending on other control methods of the output voltage, the output voltage value detected by the
1 電源装置
2 電動機駆動装置
3 電動機
4 インバータ回路
6 整流部
7 平滑部
8 交流電源
9 マイクロコンピュータ
12 整流回路
16、20 リアクトル
17、21 ダイオード
19、22 スイッチング素子
23 臨界モード制御回路
24 巻線
26、31 駆動回路
27 電流検出回路
28、29、32、33 電圧検出回路DESCRIPTION OF SYMBOLS 1 Power supply device 2 Electric motor drive device 3
| Application Number | Priority Date | Filing Date | Title |
|---|---|---|---|
| JP2007066547AJP2008228511A (en) | 2007-03-15 | 2007-03-15 | Power supply |
| Application Number | Priority Date | Filing Date | Title |
|---|---|---|---|
| JP2007066547AJP2008228511A (en) | 2007-03-15 | 2007-03-15 | Power supply |
| Publication Number | Publication Date |
|---|---|
| JP2008228511Atrue JP2008228511A (en) | 2008-09-25 |
| Application Number | Title | Priority Date | Filing Date |
|---|---|---|---|
| JP2007066547APendingJP2008228511A (en) | 2007-03-15 | 2007-03-15 | Power supply |
| Country | Link |
|---|---|
| JP (1) | JP2008228511A (en) |
| Publication number | Priority date | Publication date | Assignee | Title |
|---|---|---|---|---|
| JP2012151964A (en)* | 2011-01-18 | 2012-08-09 | Toshiba Information Systems (Japan) Corp | Power supply device |
| JP2014011941A (en)* | 2012-07-03 | 2014-01-20 | Minebea Co Ltd | Power supply device |
| KR20150062149A (en)* | 2013-11-28 | 2015-06-05 | 존슨 일렉트릭 에스.에이. | Power converting circuit |
| CN107742880A (en)* | 2017-11-24 | 2018-02-27 | 武汉船用电力推进装置研究所(中国船舶重工集团公司第七二研究所) | A kind of intelligent DC protection device and guard method |
| Publication number | Priority date | Publication date | Assignee | Title |
|---|---|---|---|---|
| JP2012151964A (en)* | 2011-01-18 | 2012-08-09 | Toshiba Information Systems (Japan) Corp | Power supply device |
| JP2014011941A (en)* | 2012-07-03 | 2014-01-20 | Minebea Co Ltd | Power supply device |
| KR20150062149A (en)* | 2013-11-28 | 2015-06-05 | 존슨 일렉트릭 에스.에이. | Power converting circuit |
| JP2015107050A (en)* | 2013-11-28 | 2015-06-08 | ジョンソン エレクトリック ソシエテ アノニム | Power converter circuit |
| KR102299110B1 (en)* | 2013-11-28 | 2021-09-08 | 존슨 일렉트릭 인터내셔널 아게 | Power converting circuit |
| CN107742880A (en)* | 2017-11-24 | 2018-02-27 | 武汉船用电力推进装置研究所(中国船舶重工集团公司第七二研究所) | A kind of intelligent DC protection device and guard method |
| CN107742880B (en)* | 2017-11-24 | 2024-04-16 | 武汉船用电力推进装置研究所(中国船舶重工集团公司第七一二研究所) | Intelligent direct current protection device and protection method |
| Publication | Publication Date | Title |
|---|---|---|
| JP3422218B2 (en) | converter | |
| JP3740946B2 (en) | Power supply device, electric motor drive device and air conditioner | |
| JP2003153543A (en) | Power supply device, motor drive device, and control method for power supply device | |
| JP4784207B2 (en) | DC power supply | |
| JP4416531B2 (en) | Voltage controlled pulse width modulation frequency converter and control method thereof | |
| JP4340518B2 (en) | Load drive device | |
| JP3687641B2 (en) | Inverter air conditioner | |
| JP2008295248A (en) | Power factor converter | |
| JP3934982B2 (en) | Power supply | |
| JP3783598B2 (en) | Inverter air conditioner | |
| JP2013046539A (en) | Inverter control circuit for driving motor, and vacuum cleaner using the same | |
| JP2008228511A (en) | Power supply | |
| JP4095865B2 (en) | Electric motor drive device and electric motor application device | |
| JP4706349B2 (en) | DC power supply device and compressor drive device | |
| JP2000188867A (en) | Converter circuit and DC voltage control device | |
| JPH11206130A (en) | Power supply | |
| JP2008086108A (en) | Motor control device | |
| KR20110077801A (en) | DC power supply and DC power supply method | |
| JPH0715966A (en) | Electric motor drive | |
| JP2000262060A (en) | Power factor improving type power supply and its abnormal time control method | |
| JPH1198847A (en) | Rectifier circuit | |
| JP4471076B2 (en) | PWM cycloconverter | |
| CN118176655A (en) | Power conversion device, motor drive device, and refrigeration cycle application device | |
| JP3814454B2 (en) | Inverter device | |
| JP6156100B2 (en) | Power supply device and air conditioner equipped with the same |