




















本発明は、半導体装置の製造方法に係り、例えば、多孔質の低誘電率絶縁膜を形成する半導体装置の製造方法に関する。 The present invention relates to a semiconductor device manufacturing method, for example, a semiconductor device manufacturing method for forming a porous low dielectric constant insulating film.
半導体装置の微細化・高速化に伴い、配線構造は単層構造から多層化がすすみ、5層以上の金属配線構造を有する半導体装置が開発生産されている。しかしながら、微細化が進むにつれていわゆる配線間寄生容量と配線抵抗による信号伝達遅延が問題となっている。そして、近年、多層化に伴い配線構造に起因する信号伝達遅延が半導体装置の高速化に与える影響が増大しており、回避策として様々な方法が取られている。一般的に、信号伝達遅延は前述した配線間寄生容量と配線抵抗の積で示すことができる。そこで、特に最近は、配線抵抗を下げてLSIの高速化を達成するために、配線材料を従来のアルミ(Al)合金から低抵抗の銅(Cu)或いはCu合金(以下、まとめてCuと称する。)に代える動きが進んでいる。Cuは、Al合金配線の形成において頻繁に用いられたドライエッチング法による微細加工が困難であるので、溝加工が施された絶縁膜上にCu膜を堆積し、溝内に埋め込まれた部分以外のCu膜を化学機械研磨(CMP)により除去して埋め込み配線を形成する、いわゆるダマシン(damascene)法が主に採用されている。Cu膜はスパッタ法などで薄いシード層を形成した後に電解めっき法により数100nm程度の厚さの積層膜を形成することが一般的である。さらに、多層Cu配線を形成する場合は、特に、デュアルダマシン構造と呼ばれる配線形成方法を用いることもできる。かかる方法では、下層配線上に絶縁膜を堆積し、所定のヴィアホール(孔)及び上層配線用のトレンチ(配線溝)を形成した後に、ヴィアホールとトレンチに配線材料となるCuを同時に埋め込み、さらに、上層の不要なCuをCMPにより除去し平坦化することにより埋め込み配線を形成する。 With the miniaturization and speeding up of semiconductor devices, the wiring structure has been increased from a single layer structure to a multilayer structure, and semiconductor devices having a metal wiring structure of five layers or more have been developed and produced. However, as miniaturization progresses, signal transmission delay due to so-called parasitic capacitance between wirings and wiring resistance becomes a problem. In recent years, with the increase in the number of layers, the influence of signal transmission delay caused by the wiring structure on the speeding up of the semiconductor device has increased, and various methods have been taken as a workaround. In general, the signal transmission delay can be expressed by the product of the inter-wiring parasitic capacitance and the wiring resistance. Therefore, in recent years, in order to reduce the wiring resistance and achieve high speed LSI, the wiring material is changed from a conventional aluminum (Al) alloy to a low resistance copper (Cu) or Cu alloy (hereinafter collectively referred to as Cu). )) Is moving forward. Since Cu is difficult to finely process by the dry etching method frequently used in the formation of Al alloy wiring, Cu film is deposited on the insulating film subjected to the groove processing, and other than the portion embedded in the groove A so-called damascene method, in which the Cu film is removed by chemical mechanical polishing (CMP) to form a buried wiring, is mainly employed. In general, a Cu film is formed by forming a thin seed layer by sputtering or the like and then forming a laminated film having a thickness of about several hundreds of nanometers by electrolytic plating. Further, when forming a multilayer Cu wiring, a wiring forming method called a dual damascene structure can be used. In such a method, after depositing an insulating film on the lower layer wiring and forming a predetermined via hole (hole) and a trench for upper layer wiring (wiring groove), Cu serving as a wiring material is simultaneously buried in the via hole and the trench, Further, unnecessary wiring in the upper layer is removed by CMP and planarized to form a buried wiring.
また、一方で、配線間の容量を低減するために、従来の酸化シリコン(SiO2)を用いた化学気相成長(CVD)法による絶縁膜に替わり、微細な空孔を有する低誘電率材料絶縁膜(low−k膜)として、CVD法によるSiCO膜を用いることや、塗布法によるSiCO組成を有する所謂塗布膜や有機樹脂(ポリマー)膜を用いることが検討されている。SiO2膜の比誘電率は3.9であるのに対し、特に低誘電率塗布膜は、比誘電率を2.0程度まで下げることが可能とされているために、現在盛んに検討が進められている。また、塗布膜に比べて比誘電率が高めになるが、CVD法により成膜されるSiCO膜も近年は広く用いられてきている。しかしながら、このような絶縁膜の低誘電率化は、他方で、膜の機械的強度が弱くなってしまうといった問題を抱えている。On the other hand, in order to reduce the capacitance between wirings, a low dielectric constant material having fine vacancies instead of the conventional insulating film formed by chemical vapor deposition (CVD) using silicon oxide (SiO2 ) As the insulating film (low-k film), use of a SiCO film by a CVD method, or a so-called coating film or organic resin (polymer) film having a SiCO composition by a coating method has been studied. While the relative dielectric constant of the SiO2 film is 3.9, especially the low dielectric constant coating film is capable of reducing the relative dielectric constant to about 2.0. It is being advanced. Moreover, although the relative dielectric constant is higher than that of the coating film, a SiCO film formed by the CVD method has been widely used in recent years. However, lowering the dielectric constant of such an insulating film has a problem that the mechanical strength of the film is weakened.
ここで、塗布法やCVD法によるSiCO膜は、ヴィアホールやトレンチを形成する際のエッチングやエッチングするためのマスクを剥離する際のプラズマアッシングや薬液による洗浄といった工程等の際に膜に対してダメージを受けることが知られている。SiCO膜の場合、前述の工程の際に膜中の有機成分(C(炭素)成分)が影響を受けることにより、膜の表面や膜中に水分の吸着サイトであるSi−OH基が形成される。そのため、膜の吸湿性が増加してしまうといった問題があった。特に、多孔質に形成されたSiCO膜の場合、膜中に空孔を有するのでガスが浸透しやすくなってしまう。そのため、広範囲にわたってダメージを受けてしまう。さらに、この水分の含有が、誘電率を上昇させると共に、後工程での特に熱工程において金属配線を酸化させ、配線信頼性を劣化させるという不良を引き起こす原因となっている。 Here, the SiCO film by the coating method or the CVD method is applied to the film in the process of etching when forming a via hole or a trench or plasma ashing when removing a mask for etching or cleaning with a chemical solution. It is known to take damage. In the case of a SiCO film, the organic component (C (carbon) component) in the film is affected during the above-described process, so that a Si—OH group that is a moisture adsorption site is formed on the surface of the film or in the film. The For this reason, there is a problem that the hygroscopicity of the film increases. In particular, in the case of a porous SiCO film, since the film has pores, gas easily permeates. Therefore, it will be damaged over a wide range. Further, the moisture content increases the dielectric constant, and causes a defect that the metal wiring is oxidized in a subsequent heat process, particularly, and the wiring reliability is deteriorated.
また、形成した配線溝壁やヴィアホール側壁に低誘電率膜中に存在する空孔が露出するために、Cuがlow−k膜中へ拡散することを防止するTa等のバリアメタルを形成する際に、バリアメタルが連続膜として成膜できない場合がある。その場合に、後工程や半導体装置の動作中にCu配線部からCuがlow−k膜へと拡散してしまうという不良現象を引き起こしてしまう。このような不良現象は、最終的に断線不良を引き起こしてしまうという問題が生じてしまう。特に、微小穴となるヴィアホール側壁でバリアメタルが不連続になりやすい。そのため、表面に露出した空孔を塞ぐ技術が検討されている。 In addition, since a hole existing in the low dielectric constant film is exposed on the formed wiring groove wall and via hole side wall, a barrier metal such as Ta is formed to prevent Cu from diffusing into the low-k film. In some cases, the barrier metal cannot be formed as a continuous film. In that case, a defective phenomenon is caused in which Cu diffuses from the Cu wiring portion to the low-k film during the post-process or the operation of the semiconductor device. Such a failure phenomenon causes a problem that a disconnection failure is finally caused. In particular, the barrier metal tends to be discontinuous on the side wall of the via hole that becomes a minute hole. For this reason, a technique for closing the voids exposed on the surface has been studied.
ここで、従来、ダメージを受けたlow−k膜表面をHMDSガスに晒すことで、low−k膜表面のSi−OH結合をSi−CH3結合に修復する技術が文献に開示されている(例えば、特許文献1参照)。その他、low−k膜表面のSi−OH結合を疎水性基で置換する技術が文献に開示されている(例えば、特許文献2,3参照)。しかしながら、これらの修復技術では、low−k膜表面に露出した空孔を塞ぐことができない。また、これらの修復技術ではlow−k膜の機械的強度が十分ではない。
本発明は、上述した問題点を克服し、多孔質絶縁膜の吸着サイトの修復と共に表面に露出した空孔を塞ぐ両プロセスを効率よく行なう半導体装置の製造方法を提供することを目的とする。また、他の目的として、多孔質絶縁膜の吸着サイトの修復と共に多孔質絶縁膜の機械的強度を向上させる半導体装置の製造方法を提供する。 An object of the present invention is to provide a method for manufacturing a semiconductor device that overcomes the above-described problems and efficiently performs both processes for repairing the adsorption site of the porous insulating film and closing the holes exposed on the surface. Another object of the present invention is to provide a method for manufacturing a semiconductor device that improves the mechanical strength of a porous insulating film while repairing the adsorption site of the porous insulating film.
本発明の一態様の半導体装置の製造方法は、
基板上に多孔質絶縁材料を用いた多孔質絶縁膜を形成する多孔質絶縁膜形成工程と、
前記多孔質絶縁膜に開口部を形成する開口部形成工程と、
前記開口部にSi−OH基を置換する所定のガスを供給して、前記開口部表面の多孔質絶縁膜の膜質を修復する膜質修復工程と、
前記膜質の修復を行なった後に、膜質修復に用いたガスと同じ前記所定のガスを用いて前記開口部表面のポアシーリングを行なうポアシーリング工程と、
を備えたことを特徴とする。A method for manufacturing a semiconductor device of one embodiment of the present invention includes:
A porous insulating film forming step of forming a porous insulating film using a porous insulating material on the substrate;
An opening forming step of forming an opening in the porous insulating film;
A film quality repairing step of repairing the film quality of the porous insulating film on the surface of the opening by supplying a predetermined gas replacing the Si-OH group to the opening,
A pore sealing step of performing pore sealing on the surface of the opening using the same predetermined gas as the gas used for repairing the film quality after performing the repair of the film quality;
It is provided with.
また、本発明の他の態様の半導体装置の製造方法は、
基板上に多孔質絶縁材料を用いた多孔質絶縁膜を形成する多孔質絶縁膜形成工程と、
前記多孔質絶縁膜を酸素プラズマ雰囲気に晒す酸素プラズマ曝露工程と、
前記酸素プラズマ雰囲気に晒された前記多孔質絶縁膜に、Si−OH基を置換し、かつSi−C−Si結合を有する所定の材料を供給して、前記多孔質絶縁膜の膜質を修復する膜質修復工程と、
を備えたことを特徴とする。In addition, a method for manufacturing a semiconductor device according to another aspect of the present invention includes:
A porous insulating film forming step of forming a porous insulating film using a porous insulating material on the substrate;
An oxygen plasma exposure step of exposing the porous insulating film to an oxygen plasma atmosphere;
The porous insulating film exposed to the oxygen plasma atmosphere is supplied with a predetermined material having a Si—OH group and having a Si—C—Si bond to repair the film quality of the porous insulating film. Film quality repair process,
It is provided with.
本発明の一態様によれば、多孔質絶縁膜の吸着サイトの修復と表面に露出した空孔を塞ぐ両プロセスを効率よく行なうことができる。また、本発明の他の態様によれば、多孔質絶縁膜の吸着サイトの修復と共に多孔質絶縁膜の機械的強度を向上させることができる。 According to one aspect of the present invention, it is possible to efficiently perform both processes of repairing the adsorption site of the porous insulating film and closing the voids exposed on the surface. According to another aspect of the present invention, the mechanical strength of the porous insulating film can be improved along with the repair of the adsorption site of the porous insulating film.
実施の形態1.
以下、図面を用いて、実施の形態1について説明する。
図1は、実施の形態1における半導体装置の製造方法の要部を表すフローチャートである。
図1において、本実施の形態では、ストッパ膜を形成するストッパ膜形成工程(S102)と、低誘電率の絶縁性材料(low−k材料)膜を形成するlow−k膜形成工程(S104)と、キャップ膜を形成するキャップ膜形成工程(S107)と、マスクを形成するマスク形成工程(S108)と、ヴィアホールを形成するヴィアホール形成工程(S110)と、アッシング工程(S112)と、マスクを形成するマスク形成工程(S114)と、配線溝を形成する配線溝形成工程(S116)と、アッシング工程(S118)と、ストッパ膜開口工程(S120)と、膜質を修復する膜質修復工程(S122)と、ポアシーリング工程(S124)と、SiCN:H膜開口工程(S125)と、バリアメタル膜形成工程(S126)と、シード膜形成工程(S128)と、Cu膜を形成する銅膜形成工程の一例となるめっき工程(S130)と、研磨工程(S132)という一連の工程を実施する。
The first embodiment will be described below with reference to the drawings.
FIG. 1 is a flowchart showing the main part of the semiconductor device manufacturing method according to the first embodiment.
In FIG. 1, in this embodiment, a stopper film forming step (S102) for forming a stopper film and a low-k film forming step (S104) for forming a low dielectric constant insulating material (low-k material) film. A cap film forming step (S107) for forming a cap film, a mask forming step (S108) for forming a mask, a via hole forming step (S110) for forming a via hole, an ashing step (S112), a mask Forming step (S114), wiring groove forming step (S116) for forming a wiring groove, ashing step (S118), stopper film opening step (S120), and film quality repairing step (S122) for repairing the film quality. ), Pore sealing step (S124), SiCN: H film opening step (S125), barrier metal film forming step (S126), A seed film formation process (S128), and an example to become plating process of a copper film forming step of forming a Cu film (S130), performing a series of steps of the polishing process (S132).
図2は、図1のフローチャートに対応して実施される工程を表す工程断面図である。
図2では、図1のストッパ膜形成工程(S102)からキャップ膜形成工程(S107)までを示している。FIG. 2 is a process sectional view showing a process performed corresponding to the flowchart of FIG.
FIG. 2 shows from the stopper film forming step (S102) to the cap film forming step (S107) of FIG.
図2(a)において、ストッパ膜形成工程として、プラズマCVD法を用いて、基板200の上にヴィアホール形成の際のエッチングストッパ膜となる水素(H)を含む炭窒化シリコン(SiCN:H)膜210を形成する。例えば、50nm堆積する。この際、原料ガスとして有機シラン(アルキルシラン)とアンモニア(NH3)を用いる。ここでは、一例として、アルキルシランであるトリメチルシランとNH3をそれぞれ1:2の割合で0.34Pa・m3/s(200sccm)および0.67Pa・m3/s(400sccm)用いる。その際の周波数は13.56MHzとし、放電パワーは500W、プラズマCVD装置内の圧力は1.33×103Pa(10Torr)とすると好適である。また、基板200として、例えば、直径300ミリのシリコンウェハを用いる。ここでは、多層配線を想定して、既に銅(Cu)配線となるCu膜260が絶縁膜中に埋め込まれた基板を用いて説明する。また、このCu膜260の側面及び底面には絶縁膜への拡散を防止するためのバリアメタル膜240が形成されている。ここでは、Cu膜260へとつながるプラグ部分や基板200内のデバイス等の部分の形成を省略している。In FIG. 2A, as a stopper film forming step, silicon carbonitride (SiCN: H) containing hydrogen (H) serving as an etching stopper film on the
図2(b)において、絶縁性材料膜形成工程の一例となるlow−k膜形成工程として、SiCN:H膜210上に多孔質の低誘電率絶縁性材料(low−k材料)を用いたlow−k膜220の薄膜を例えば350nmの厚さで形成する。ここでは、low−k膜220の材料としてポリメチルシロキサン(MSQ)を用いる。ポーラスMSQ膜は、いわゆる低誘電率層間絶縁膜であり、比誘電率kが3.9より低い、2.2程度に低減されている。MSQによるlow−k膜220は、珪素(Si)を中心とする酸素(O)との結合を主たる構造とするが、その構造の一部において、酸素(O)がメチル基(CH3)に置換されている状態の有機構造を特徴とする。low−k膜220の材料としては、ポリメチルシロキサンの他に、例えば、ポリシロキサン、ハイドロジェンシロセスキオキサン、メチルシロセスキオキサンなどのシロキサン骨格を有する膜、ポリアリーレンエーテル、ポリベンゾオキサゾール、ポリベンゾシクロブテンなどの有機樹脂を主成分とする膜、および多孔質シリカ膜などのポーラス膜からなる群から選択される少なくとも一種を用いて形成しても構わない。かかるlow−k膜220の材料では、比誘電率が2.5未満の低誘電率を得ることができる。形成方法としては、例えば、溶液をスピンコートし熱処理して薄膜を形成するSOD(spin on dielectric coating)法を用いることができる。例えば、スピナーで成膜し、このウエハをホットプレート上で窒素雰囲気中でのベークを行った後、最終的にホットプレート上で窒素雰囲気中ベーク温度よりも高温でキュアを行なうことにより形成することができる。low−k材料や形成条件などを適宜調節することにより、所定の物性値を有する多孔質の絶縁膜が得られる。In FIG. 2B, a porous low dielectric constant insulating material (low-k material) is used on the SiCN:
図2(c)において、キャップ膜形成工程として、low−k膜220上にプラズマCVD法によってキャップ絶縁膜として酸化シリコン(SiO2)を例えば膜厚100nm堆積することで、SiO2膜222の薄膜を形成する。ここでは、原料ガスとして、有機シラン(アルコキシシラン)と酸素(O2)を用いる。そして、アルコキシシランであるテトラエトキシシランとO2は、それぞれ1.7Pa・m3/s(1000sccm)および0.84Pa・m3/s(500sccm)用いると好適である。その際の周波数は13.56MHzとし、放電パワーは800W、プラズマCVD装置内の圧力は0.67×103Pa(5Torr)とすると好適である。In FIG. 2C, as a cap film forming step, silicon oxide (SiO2 ) is deposited on the low-
図3は、図1のフローチャートに対応して実施される工程を表す工程断面図である。
図3では、図1のマスク形成工程(S108)からアッシング工程(S112)までを示している。FIG. 3 is a process sectional view showing a process performed corresponding to the flowchart of FIG.
FIG. 3 shows from the mask formation step (S108) to the ashing step (S112) in FIG.
図3(a)において、マスク形成工程として、SiO2膜222上にレジスト材を塗布してレジスト膜230を形成する。そして、リソグラフィ技術によりヴィアホール用のパターンを露光後、現像してレジストパターンを形成する。In FIG. 3A, as a mask forming process, a resist material is applied on the SiO2 film 222 to form a resist
図3(b)において、開口部形成工程となるヴィアホール形成工程として、レジスト膜230をマスクとしてドライエッチング技術によりSiO2膜222とlow−k膜220を加工する。その際に、SiCN:H膜210をエッチングストッパとする。これにより、ダマシン配線を作製するためのヴィアホールとなる開口部152をlow−k膜220内に形成する。加工には、一例として、異方性ドライエッチング技術の1つであるリアクティブイオンエッチング(RIE)法を用いると好適である。そして、装置は、高周波を用いた平行平板タイプのエッチング装置を用いると良い。また、その際の周波数は13.56MHzとし、放電パワーは1kWとする。また、装置内の圧力は13.3Pa(100mTorr)とし、ガスは、CF4ガスを0.17Pa・m3/s(100sccm)用いると好適である。異方性エッチング法を用いることで、基板200の表面に対し、略垂直に開口部152を形成することができる。In FIG. 3B, as a via hole forming process as an opening forming process, the SiO2 film 222 and the low-
図3(c)において、アッシング工程として、マスクとして使用したレジスト膜230をヴィアホール形成時と同一の装置で連続して、ガスのみをO2に変更した同一加工条件にて剥離する。このように、low−k膜220がO2プラズマ402雰囲気に曝露されることで、雰囲気に接する面及びその内部がダメージを受ける。ここでは、開口部152の壁面が酸素の放電により酸化される。その結果、ダメージ部分となるダメージ層302が形成される。In FIG. 3C, as the ashing process, the resist
図4は、図1のフローチャートに対応して実施される工程を表す工程断面図である。
図4では、図1のマスク形成工程(S114)からアッシング工程(S118)までを示している。FIG. 4 is a process sectional view showing a process performed corresponding to the flowchart of FIG.
FIG. 4 shows from the mask formation step (S114) to the ashing step (S118) in FIG.
図4(a)において、マスク形成工程として、SiO2膜222上にレジスト材を塗布してレジスト膜232を形成する。そして、リソグラフィ技術により今度は配線溝(トレンチ)用のパターンを露光後、現像してレジストパターンを形成する。In FIG. 4A, as a mask forming process, a resist material is applied on the SiO2 film 222 to form a resist
図4(b)において、開口部形成工程となる配線溝形成工程として、レジスト膜232をマスクとしてドライエッチング技術によりSiO2膜222とlow−k膜220を加工する。これにより、ダマシン配線を作製するための配線溝となる開口部154をlow−k膜220内に形成する。加工には、一例として、異方性ドライエッチング技術の1つであるリアクティブイオンエッチング(RIE)法を用いると好適である。そして、装置は、高周波を用いた平行平板タイプのエッチング装置を用いると良い。また、その際の周波数は13.56MHzとし、放電パワーは1kWとする。また、装置内の圧力は13.3Pa(100mTorr)とし、ガスは、CF4ガスを0.17Pa・m3/s(100sccm)用いると好適である。異方性エッチング法を用いることで、基板200の表面に対し、略垂直に開口部154を形成することができる。In FIG. 4B, as a wiring groove forming process as an opening forming process, the SiO2 film 222 and the low-
図4(c)において、アッシング工程として、マスクとして使用したレジスト膜232を配線溝形成時と同一の装置で連続して、ガスのみをO2に変更した同一加工条件にて剥離する。このように、low−k膜220がO2プラズマ404雰囲気に曝露されることで、雰囲気に接する面及びその内部がダメージを受ける。ここでは、開口部152の壁面及び開口部154の壁面と底面が酸素の放電により酸化される。その結果、ダメージ層302の他に、さらに、ダメージ部分となるダメージ層304が開口部154の壁面と底面に形成される。In FIG. 4C, as the ashing process, the resist
図5は、図1のフローチャートに対応して実施される工程を表す工程断面図である。
図5では、図1のストッパ膜開口工程(S120)からポアシーリング工程(S124)までを示している。FIG. 5 is a process sectional view showing a process performed corresponding to the flowchart of FIG.
FIG. 5 shows the stopper film opening process (S120) to the pore sealing process (S124) in FIG.
図5(a)において、ストッパ膜開口工程として、開口部152底部のSiCN:H膜210をRIE法により加工し、埋め込み配線下地を完成させる。加工には、例えば、高周波を用いた平行平板タイプのエッチング装置を用いる。そして、CF4/O2混合ガスをそれぞれ0.17Pa・m3/s(100sccm)/0.02Pa・m3/s(10sccm)の流量にて流す。その際の周波数は13.56MHzとし、放電パワーは1kWとする。また、装置内の圧力は13.3Pa(100mTorr)とすると好適である。In FIG. 5A, as the stopper film opening step, the SiCN:
以上の工程において、キャップ膜形成工程(S107)、アッシング工程(S112)、及びアッシング工程(S118)などにより、low−k膜220の上部の界面、配線溝の側面および底面、ヴィアホールの側面にダメージ層が形成されている。実施の形態1では、特に、配線溝の側面および底面のダメージ層304と、ヴィアホールの側面のダメージ層302とについて図示している。各ダメージ層は、これらの工程における酸素の放電により酸素プラズマ雰囲気に曝露されたlow−k膜220の表面が酸化されることで形成される。low−k膜220はその膜中にメチル基を含有していることから、以下の反応式1に示す反応が起きると考えられる。 In the above steps, the cap film forming step (S107), the ashing step (S112), the ashing step (S118), and the like are applied to the upper interface of the low-
ここで、≡Si−CH3中のCH3はlow−k膜220中に含まれるメチル基である。形成された≡Si−OH基は水分(H2O)を吸着するいわゆる吸湿サイトとして働くため、特に金属配線近傍に水分が吸着したダメージ層302が形成されてしまう。このため、特に後工程における高温熱処理工程等において水分が金属配線を酸化する。特に後述するバリアメタル層を酸化する。これにより酸化したバリアメタル層とCu配線との密着強度が低くなることにより、配線信頼性を劣化させるという不良を引き起こす原因となっている。特にヴィアホールとなる開口部152における配線部分の金属が流動し断線不良を引き起こすことにつながってしまう。そこで、実施の形態1では、これらダメージ層302,304の膜質を修復する。Here, CH3 in ≡Si-CH3 is a methyl group contained in the low-
図5(b)において、膜質修復工程として、Si−OH基を置換するガスを供給して、開口部152や開口部154の表面に形成されたダメージ層302,304を置換して膜質を修復する。 In FIG. 5B, as a film quality repairing process, a gas for replacing the Si—OH group is supplied to replace the damaged
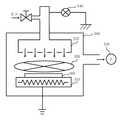
図6は、膜質修復に用いる装置の構成を説明するための概念図である。
図6において、反応容器となるチャンバ500の内部にて、基板ホルダ510の上に基体300となる半導体基板を設置する。ガスは、Si−OH基を置換するSi−R1基を有するガスを用いる。ここでは、一例として、少なくともSi−NH2基を有するガスを用いる。例えば、修復用のガスとして(CH3)3SiNH2を用いることができる。そして、チャンバ500の内部に上部電極520内部からガスを供給する。供給するガス流量は0.84Pa・m3/s(500sccm)とする。上部電極520は、シャワーヘッド構造にすると好適である。これにより基体300に向けて均一にガスを供給することができる。また、真空ポンプ530により1.33×103Pa(10Torr)のガス圧力になるように真空引きする。また、基板ホルダ510に設置されたヒータにより基体300の温度は250℃に制御する。このような条件の下、基体300をSi−NH2基を有するガスに暴露する。チャンバ500は13.56MHzの高周波を用いた平行平板プラズマ放電が可能である装置を用いると良い。但し、膜質修復工程ではプラズマ放電を使わずに基体300を曝露させる。FIG. 6 is a conceptual diagram for explaining a configuration of an apparatus used for film quality repair.
In FIG. 6, a semiconductor substrate serving as a
上述したように、ダメージ層では、≡Si−OH基が形成され、そこに水分(H2O)が吸着し問題となっていたが、ガスの暴露により、以下の反応式2に示す反応を起こすことができる。As described above, in the damaged layer, ≡Si—OH groups were formed and moisture (H2 O) was adsorbed there, which caused a problem. Can wake up.
反応式2に示すこの反応により、Si−OH結合が置換されて消失し、ダメージにより劣化した耐吸湿性を回復させることができる。図5(b)では、修復部分をリペア層310として示す。(CH3)3SiNH2は、多孔質性のlow−k膜220中に深く浸透し膜中の≡Si−OH結合を効果的に消失させることができる。By this reaction shown in the reaction formula 2, the Si—OH bond is replaced and disappears, and the moisture absorption resistance deteriorated due to damage can be recovered. In FIG. 5B, the repaired portion is shown as a
図7は、ダメージ層が形成されるところから修復されるまでの反応の様子を示す概念図である。
まず、図7(a)に示すように、≡Si−CH3が酸素プラズマO*に暴露されることにより酸化され、図7(b)に示すように、≡Si−OH基が形成される。そこに、Si−R1基を有するガスを供給する。その結果、図7(c)に示すように、OH基が置換され、Si−O−Si結合に修復される。OH基の水素(H)は、R1基と結合されてlow−k膜220の構造から離脱することになる。以上によりlow−k膜220の表面の膜質を修復することができる。FIG. 7 is a conceptual diagram showing the reaction from the formation of the damaged layer to the repair.
First, as shown in FIG. 7A, ≡Si—CH3 is oxidized by exposure to oxygen plasma O* , and as shown in FIG. 7B, ≡Si—OH groups are formed. . The gas which has Si-R1 group is supplied there. As a result, as shown in FIG. 7C, the OH group is substituted and repaired to a Si—O—Si bond. The hydrogen (H) of the OH group is bonded to the R1 group and leaves the structure of the low-
ここで、開口部152,154内のlow−k膜220表面は、ダメージ層が修復されたとしても多孔質性の膜であるため空洞(ポア)が露出する。そのため、後の工程でバリアメタル膜を形成する際に、バリアメタルがポアを全て埋め込むことができず、ポアの前後で段切れを起こしてしまうおそれがある。このような不連続なバリアメタル膜となった場合、Cu配線からlow−k膜220中にCuの拡散が生じ配線不良の原因となってしまう。そこで、実施の形態1では、さらに、このポアを塞ぐポアシーリングを行なう。 Here, since the surface of the low-
図5(c)において、ポアシーリング工程として、上述したダメージ層の膜質の修復を行なった後に、膜質修復に用いたガスと同じガスと同じ装置を用いて引き続き開口部152,154内表面のポアシーリングを行なう。膜質修復工程でのプロセス条件では、供給したガスである(CH3)3SiNH2同士の反応は極めて低く、相互が反応することはほぼ無い。そこで、引き続き、図6に示す13.56MHzの高周波電源540を利用して反応容器内部で放電を行う。放電パワーは500Wとすると良い。その他の条件は、膜質修復工程でのプロセス条件と同様である。これによりプラズマ550を発生させることができる。この放電による(CH3)3SiNH2同士の相互の反応により、SiCN:H膜320がポアシーリング膜となって基板上に堆積する。すなわち、開口部152,154内の壁面及び底面とSiO2膜222上にSiCN:H膜320を形成することができる。In FIG. 5C, as the pore sealing process, after repairing the film quality of the damaged layer, the pores on the inner surfaces of the
図8は、ポアシーリングの様子を説明するための概念図である。
ポアシーリングを行なわない場合には、図8(a)に示すように、low−k膜220表面のポア221によって、バリアメタル膜242が不連続になってしまうことがある。これに対し、図8(b)に示すように、SiCN:H膜320を開口部152,154内のlow−k膜220表面に堆積させる。そして、露出していたポア221を塞ぐ。これにより、露出していたポア221の空洞により劣化していた表面のモフォロジーが回復し、なだらかな表面に変化させることができる。これは、SiCN:Hが表面に存在していた空洞をふさぐ効果による。空洞をふさぐ効果は、SiCN:H膜厚2nm程度で効果が得られるが、5nm以上の膜厚を堆積させることが望ましい。以上によりバリアメタル膜242を安定的に、連続して形成することができる。FIG. 8 is a conceptual diagram for explaining the state of pore sealing.
When pore sealing is not performed, the
図9は、図1のフローチャートに対応して実施される工程を表す工程断面図である。
図9では、図1のSiCN:H膜開口工程(S125)からシード膜形成工程(S128)までを示している。FIG. 9 is a process sectional view showing a process performed corresponding to the flowchart of FIG.
FIG. 9 shows from the SiCN: H film opening process (S125) to the seed film forming process (S128) in FIG.
図9(a)において、SiCN:H膜開口工程として、ドライエッチング技術により、ヴィアホールとなる開口部152底部のCu膜260表面に堆積したSiCN:H膜320のみを側壁部のSiCN:H膜320は残したまま除去する。 In FIG. 9A, as the SiCN: H film opening step, only the SiCN:
図9(b)において、バリアメタル膜形成工程として、形成された開口部152,154内及びSiCN:H膜320表面にバリアメタル材料を用いたバリアメタル膜242を形成する。物理気相成長法(physical vapor deposition:PVD)法の1つであるスパッタ法を用いるスパッタリング装置内で、例えば窒化タンタル(TaN)膜の薄膜を例えば膜厚10nm堆積し、バリアメタル膜242を形成する。バリアメタル材料の堆積方法としては、PVD法に限らず、原子層気相成長(atomic layer deposition:ALD法、あるいは、atomic layer chemical vapor deposition:ALCVD法)やCVD法などを用いることができる。PVD法を用いる場合より被覆率を良くすることができる。また、バリアメタル膜の材料としては、TaNの他、タンタル(Ta)、窒化タンタル(TaN)、タングステン(W)、チタン(Ti)窒化チタン(TiN)、窒化タングステン(WN)もしくはTaとTaN等これらを組合せて用いた積層膜であっても構わない。 In FIG. 9B, as a barrier metal film formation step, a
図9(c)において、シード膜形成工程として、スパッタ等の物理気相成長(PVD)法により、次の工程である電解めっき工程のカソード極となるCu薄膜をシード膜250としてバリアメタル膜242が形成された開口部152,154内及びlow−k膜220上にに堆積(形成)させる。ここでは、シード膜250を例えば膜厚50nm堆積させる。 In FIG. 9C, as a seed film forming process, a
図10は、図1のフローチャートに対応して実施される工程を表す工程断面図である。
図10では、図1のめっき工程(S130)から研磨工程(S132)までを示している。FIG. 10 is a process sectional view showing a process performed corresponding to the flowchart of FIG.
FIG. 10 shows from the plating step (S130) to the polishing step (S132) in FIG.
図10(a)において、めっき工程として、シード膜250をカソード極として、電解めっき等の電気化学成長法によりCu膜262の薄膜を開口部152,154内及びlow−k膜220上に堆積させる。ここでは、例えば膜厚1200nmのCu膜262を堆積させ、堆積させた後にアニール処理を例えば250℃の温度で30分間行なう。 In FIG. 10A, as a plating process, a thin film of a
図10(b)において、研磨工程として、CMP法によって、Cu膜262が形成された基板200の表面を研磨して、開口部152,154以外にlow−k膜220の表面に堆積されたシード膜250を含むCu膜262、バリアメタル膜242、及びSiCN:H膜320を研磨除去することにより、平坦化し、図10(b)に表したようなCu配線となる埋め込み構造を形成する。 In FIG. 10B, as a polishing process, the surface of the
以上のように、実施の形態1では、ダメージ層の修復とポアシーリングを同一容器内で同一ガスにより処理した。これにより、異なる装置で異なるガスを用いて処理を行っていた従来の工程に比べ、短時間・少工程・単一装置で行うことができる。また、上述した方法により、低誘電率膜中に形成されたSi−OH基を消失させ、さらに表面のモフォロジーを平坦化することができる。そして、Si−OH基を消失させることで、側壁ダメージ部分に含まれていた水分によるバリアメタル層の酸化による影響によって生じる配線の信頼性低下を抑制することができる。また、表面のモフォロジーを平坦化することで、バリアメタルの形成を制御することができる。これらの結果、配線不良の発生を著しく抑制することができる。 As described above, in the first embodiment, damage layer repair and pore sealing are performed with the same gas in the same container. Thereby, compared with the conventional process which processed using different gas with a different apparatus, it can carry out in a short time, a small process, and a single apparatus. In addition, by the above-described method, Si—OH groups formed in the low dielectric constant film can be eliminated, and the surface morphology can be flattened. Further, by eliminating the Si—OH group, it is possible to suppress a decrease in wiring reliability caused by the influence of the oxidation of the barrier metal layer due to moisture contained in the sidewall damage portion. Further, the formation of the barrier metal can be controlled by flattening the surface morphology. As a result, the occurrence of wiring defects can be remarkably suppressed.
実施の形態1に示す方法を用いた場合の不良の発生率の低減効果を、信頼性技術の分野の手法である加速試験を行い検証した。検証方法は、まず、ダメージ層の修復とポアシーリングを行なわない従来の方法を用いて製造した半導体装置と実施の形態1による方法を用いて形成した半導体装置を225℃の常圧窒素雰囲気で加熱する。そして、配線抵抗の上昇度合いを目安として配線の断線不良の発生頻度を測定した。その結果、実施の形態1による方法で製造した半導体装置は、1000時間後においても不良率は0.3%であったのに対して、従来の方法により製造した半導体装置では不良率は75%にまで及んだ。この結果から、実施の形態1の方法は、極めて有効であることが確認された。 The effect of reducing the incidence of defects when using the method described in
また、実施の形態1では、ガスとして(CH3)3SiNH2を利用したがこれに限るものではなく、SiNH2基やSiOCH3基など低誘電率膜中のSi−OH基と反応する基を含むガスであれば同様の効果が確認された。アルコキシシラン類としては、Si(OCH3)4(別名TMOS)、CH3Si(OCH3)3、(CH3)2Si(OCH3)2(別名DMDMOS)、Si(OC2H5)4(別名TEOS)、CH3Si(OC2H5)3、(CH3)2Si(OC2H5)2、(CH3O)3SiCH=CH2(別名VTMOS)、(C2H5O)3SiCH=CH2(別名VTEOS)、(CH3COO)3SiCH=CH2などが挙げられる。また、シラザン類としては、(Me3Si)2NH(別名HMDS)、HMe2SiNEt2(別名DMSDEA)、(HMe2Si)2NH(別名TMDS)、Me3SiNMe2(別名TMSDMA)、HMe2SiNMe2(別名DMSDMA)、Me3SiNEt2(別名TMSDEA)、O=C(NHSiMe3)2(別名BTSU)、(Me2N)2SiHMe(別名B[DMA]MS)、(Me2N)2SiMe2(別名B[DMA]DS)、(SiMe2NH)3(別名HMCTS)、SiMe3SiMe2NMe2(別名DMAPMDS)、SiH2MeSiHMeNMe2(別名DMADMDS)、Disila−aza−cyclopentane(別名TDACP)、Disila−oxa−cyclopentane(別名TDOCP)などが挙げられる。また、さらに、ハロゲン化アルキルシラン類としては、(CH3)3SiCl(別名TMCS)、(C2H5)3SiCl(別名TECS)などが挙げられる。なお、式中Meはメチル基、Etはエチル基をそれぞれ示す。In the first embodiment, (CH3 )3 SiNH2 is used as a gas. However, the present invention is not limited to this, and a group that reacts with a Si—OH group in a low dielectric constant film such as a SiNH2 group or a SiOCH3 group. The same effect was confirmed in the case of a gas containing. Alkoxysilanes include Si (OCH3 )4 (also known as TMOS), CH3 Si (OCH3 )3 , (CH3 )2 Si (OCH3 )2 (also known as DMDMOS), and Si (OC2 H5 )4. (akaTEOS), CH 3 Si (OC 2 H 5) 3, (CH 3) 2 Si (OC 2 H 5) 2, (CH 3 O) 3 SiCH = CH 2 ( akaVTMOS), (C 2H 5 O)3 SiCH═CH2 (also known as VTEOS), (CH3 COO)3 SiCH═CH2 and the like. Silazanes include (Me3 Si)2 NH (also known as HMDS), HMe2 SiNEt2 (also known as DMSDEA), (HMe2 Si)2 NH (also known as TMDS), Me3 SiNMe2 (also known as TMSDMA), and HMe.2 SiNMe2 (also known as DMSDMA), Me3 SiNEt2 (also known as TMSDEA), O = C (NHSiMe3 )2 (also known as BTSU), (Me2 N)2 SiHMe (also known as B [DMA] MS), (Me2 N )2 SiMe2 (aka B [DMA] DS), (SiMe2 NH)3 (aka HMCTS), SiMe3 SiMe2 NMe2 (aka DMAPMDS), SiH2 MeSiHMeNMe2 (aka DMADMDS), Disila-aza-cyclentane ( Also known as TDACP), Disi la-oxa-cyclopentane (also known as TDOCP). Furthermore, examples of the halogenated alkylsilanes include (CH3 )3 SiCl (aka TMCS), (C2 H5 )3 SiCl (aka TECS) and the like. In the formula, Me represents a methyl group, and Et represents an ethyl group.
さらに、低誘電率膜としてダメージ部分にC−OH基が生じる可能性のある有機膜を形成した場合であっても、これらのガスがC−OH基と反応してダメージ層の膜質の修復に寄与することが期待される。また、修復後の放電によりSiCN:H膜320を形成したが、SiC:H膜やSiCO:H膜、SiOCN:H膜を形成しても同様の効果を得ることができる。 Furthermore, even when an organic film that may generate C—OH groups in the damaged portion is formed as a low dielectric constant film, these gases react with the C—OH groups to repair the film quality of the damaged layer. Expected to contribute. In addition, although the SiCN:
また、実施の形態1では修復反応として熱反応を用い、ポアシーリングのための成膜反応として放電によるプラズマを利用した反応を用いて、修復反応とポアシーリングのための成膜反応とを制御した。しかし、制御の方法は、これに限るものではない。例えば、温度変動、圧力変動、新たなガスの添加、或いは紫外線や電子線などのエネルギー線の照射などの変動を利用して反応を制御しても良い。新たなガスを添加する方法として、例えば、添加ガスとしてNH3を添加することによりポアシーリングのための成膜反応を起こすことが可能であった。また、電子線照射を行なう方法として、電子線キュアの際のチャンバ内圧力を133Pa(1Torr)とし、電子線の電流値を10mC/min、入射エネルギーを5kVとすることで成膜反応を起こすことが可能であった。そして、時間は5分程度が好適であった。また、紫外線によるキュアを行なう方法として、キュアの際の圧力は常圧とし、5kWの高圧水銀灯を用いた。その際の基板温度は400℃とすることで成膜反応を起こすことが可能であった。キュア時間は5分程度が好適であった。また、熱処理の場合は、基板温度を400℃とすることが成膜反応を起こす際に有効であった。熱処理時間は30分程度とすることが好適であった。Further, in the first embodiment, a thermal reaction is used as the repair reaction, and a repair reaction and a film formation reaction for pore sealing are controlled using a reaction using plasma by discharge as a film formation reaction for pore sealing. . However, the control method is not limited to this. For example, the reaction may be controlled using fluctuations such as temperature fluctuations, pressure fluctuations, addition of new gas, or irradiation with energy rays such as ultraviolet rays or electron beams. As a method for adding a new gas, for example, it was possible to cause a film forming reaction for pore sealing by adding NH3 as an additive gas. Also, as a method of performing electron beam irradiation, a film forming reaction is caused by setting the pressure in the chamber during electron beam curing to 133 Pa (1 Torr), the current value of the electron beam to 10 mC / min, and the incident energy to 5 kV. Was possible. The time was preferably about 5 minutes. As a method of curing with ultraviolet rays, the pressure during curing was normal pressure, and a high pressure mercury lamp of 5 kW was used. At that time, the substrate temperature was set to 400 ° C., and the film formation reaction could be caused. The curing time was preferably about 5 minutes. In the case of heat treatment, setting the substrate temperature to 400 ° C. was effective in causing a film forming reaction. The heat treatment time was preferably about 30 minutes.
実施の形態2.
実施の形態1では、ダメージ層の修復とポアシーリングに重点をおいた半導体装置の製造方法について説明した。実施の形態2では、ダメージ層の修復と機械的強度の向上とプラズマ耐性の向上に重点をおいた半導体装置の製造方法について説明する。Embodiment 2. FIG.
In the first embodiment, the method for manufacturing a semiconductor device has been described with emphasis on the repair of the damaged layer and the pore sealing. In the second embodiment, a method for manufacturing a semiconductor device will be described which focuses on repairing a damaged layer, improving mechanical strength, and improving plasma resistance.
図11は、実施の形態2における半導体装置の製造方法の要部を表すフローチャートである。
図11において、実施の形態2では、ストッパ膜を形成するストッパ膜形成工程(S102)と、低誘電率の絶縁性材料(low−k材料)膜を形成するlow−k膜形成工程(S104)と、キャップ膜を形成するキャップ膜形成工程(S107)と、マスクを形成するマスク形成工程(S108)と、ヴィアホールを形成するヴィアホール形成工程(S110)と、アッシング工程(S112)と、膜質を修復する膜質修復工程(S113)と、マスクを形成するマスク形成工程(S114)と、配線溝を形成する配線溝形成工程(S116)と、アッシング工程(S118)と、ストッパ膜開口工程(S120)と、膜質を修復する膜質修復工程(S122)と、バリアメタル膜形成工程(S126)と、シード膜形成工程(S128)と、Cu膜を形成する銅膜形成工程の一例となるめっき工程(S130)と、研磨工程(S132)という一連の工程を実施する。アッシング工程(S112)とマスク形成工程(S114)の間に膜質修復工程(S113)が追加された点と、ポアシーリング工程(S124)とSiCN:H膜開口工程(S125)とが無くなった点以外は、図1と同様である。FIG. 11 is a flowchart showing a main part of the method of manufacturing a semiconductor device in the second embodiment.
In FIG. 11, in the second embodiment, a stopper film forming step (S102) for forming a stopper film and a low-k film forming step (S104) for forming a low dielectric constant insulating material (low-k material) film. A cap film forming step (S107) for forming a cap film, a mask forming step (S108) for forming a mask, a via hole forming step (S110) for forming a via hole, an ashing step (S112), and a film quality Film quality repairing step (S113), mask forming step (S114) for forming a mask, wiring groove forming step (S116) for forming a wiring groove, ashing step (S118), and stopper film opening step (S120) ), A film quality repairing process for repairing the film quality (S122), a barrier metal film forming process (S126), and a seed film forming process (S128). When carried with a plating step to be an example of a copper film forming step of forming a Cu film (S130), a series of steps of the polishing process (S132). Other than the point that the film quality repairing step (S113) is added between the ashing step (S112) and the mask forming step (S114), and the pore sealing step (S124) and the SiCN: H film opening step (S125) are eliminated. Is the same as FIG.
ストッパ膜形成工程(S102)からアッシング工程(S112)までは、実施の形態1と同様である。よって、図3(c)に示すように、ヴィアホール用の開口部152内の壁面にはダメージ層302が形成される。ここで、さらに、配線溝となる開口部154を形成すると、開口部152の壁面の一部、すなわち、ヴィアホールとなる部分の壁面は、アッシング工程(S112)とアッシング工程(S118)とによる2回のアッシング工程により、2回酸素プラズマに晒されることになる。そのため、ヴィアホールとなる部分の壁面はよりダメージを受けることになる。そこで、実施の形態2では、1度目のアッシング工程(S112)によりダメージ層302が形成された時点で、ダメージ層302を修復する。 The steps from the stopper film forming step (S102) to the ashing step (S112) are the same as those in the first embodiment. Therefore, as shown in FIG. 3C, a
図12は、図11のフローチャートに対応して実施される工程を表す工程断面図である。
図12では、図11の膜質修復工程(S113)から配線溝形成工程(S116)までを示している。FIG. 12 is a process sectional view showing a process performed corresponding to the flowchart of FIG.
FIG. 12 shows from the film quality repairing step (S113) to the wiring trench forming step (S116) in FIG.
図12(a)において、膜質修復工程として、Si−OH基を置換する材料を供給して、開口部152の表面に形成されたダメージ層302を置換して膜質を修復する。その際、置換する材料として、Si−C−Si基を含む材料を用いる。上述したように、ダメージ層302では、Si−OH基が形成されている。そこで、Si−OH基を置換する例えばSi−NH2基を有し、かつSi−C−Si結合を有するプリカーサと反応させる。ここでは、一例として、Si(CH3)2NH2SiCH2Si(CH3)2NH2を用いる。この材料は、以下の分子構造を有している。In FIG. 12A, as a film quality repairing step, a material that replaces the Si—OH group is supplied to replace the damaged
この材料におけるSi−NH2基は、実施の形態1と同様、反応式2で示したように、膜中に形成されたSi−OH基と反応し、OH基を置換する。そして、Si−OH結合をSi−O−Si結合に修復する。その際、NH3を生成する。Similar to the first embodiment, the Si—NH2 group in this material reacts with the Si—OH group formed in the film to replace the OH group, as shown in the reaction formula 2. Then, the Si—OH bond is repaired to the Si—O—Si bond. At that time, NH3 is generated.
図13は、実施の形態2における修復反応を示す概念図である。
ダメージ層302に生じた分子構造40に分子構造50に示す材料を供給する。その結果、OH基を置換して、分子構造42のようにダメージ層302を修復する。すなわち、ダメージ層302のSiをSi−O−Si結合に修復する。さらに、分子構造50に示す材料は、Si−C−Si結合を有しているので、修復されたリペア層312にSi−C−Si結合を組み込むことができる。このとき、多孔質性のlow−k膜220を形成しているので、分子構造50に示す材料がダメージ層302の内部に深く浸透して、リペア層312を厚く形成することができる。FIG. 13 is a conceptual diagram showing a repair reaction in the second embodiment.
The material shown in the
図14は、プラズマ耐性と膜中のC量との関係を示す図である。
図14に示すように、low−k膜220中の炭素(C)量が多くなるほどプラズマ耐性が向上することがわかる。また、low−k膜220は、比誘電率の低減に伴い機械強度の低下が問題となっている。従来の低誘電率膜は基本骨格としてはSi−O−Siであるが、Si−C−Si骨格を導入できれば、機械強度を改善することができる。従来、Si−C−Siを有するプリカーサの蒸気圧が極めて低いために、単純にCVDの原料ガスとして使用することが困難であったが、実施の形態2のように、例えば、Si(CH3)2NH2SiCH2Si(CH3)2NH2を用いることで膜中にSi−C−Si結合を導入することができる。FIG. 14 is a diagram showing the relationship between plasma resistance and the amount of C in the film.
As shown in FIG. 14, it can be seen that the plasma resistance improves as the amount of carbon (C) in the low-
図15は、層間絶縁膜の骨格の違いによるプラズマ耐性と機械強度を比較した一例を示す図である。
従来の層間絶縁膜のように基本骨格としてSi−O−SiでSiの4つの結合手がつながれた分子構造10に比べて、メチル基をSiの1つの結合手につなげた分子構造20のように構成されるlow−k膜220は、機械的強度が劣ってしまう。これに対し、実施の形態2のようにSi−C−Si結合を導入した分子構造30は、機械的強度を向上させることができる。さらに、C量が増えることでプラズマ耐性を向上させることができる。FIG. 15 is a diagram showing an example comparing the plasma resistance and the mechanical strength due to the difference in the skeleton of the interlayer insulating film.
Compared to a
ここで、Si−NH2基を有し、かつSi−C−Si結合を有する材料の供給方法としては、例えば、ガスとして供給する方法や有機溶媒中に溶解させた薬液として供給する方法が挙げられる。ここでは、薬液として供給する方法を用いる。また、薬液として供給する方法として、基板を薬液に浸漬させても良いが、ここでは、スピンコート法を用い、回転させた半導体基板に溶解させた有機溶媒を滴下させることにより反応させる。その後、半導体基板を350℃で電子線を照射しつつ焼成することにより、膜中へのSi−C−Si結合を導入することができる。電子線キュアの際の圧力は133Pa(1Torr)とし、電流値は10mC/min、入射エネルギーは5kVとすると好適である。また、照射時間は5分が好適である。その際の代表的な反応は、図13に示したとおりである。Here, examples of a method for supplying a material having a Si—NH2 group and having a Si—C—Si bond include a method of supplying as a gas and a method of supplying as a chemical solution dissolved in an organic solvent. It is done. Here, a method of supplying as a chemical solution is used. In addition, as a method of supplying the chemical solution, the substrate may be immersed in the chemical solution, but here, the reaction is performed by dropping an organic solvent dissolved in the rotated semiconductor substrate using a spin coating method. Thereafter, the semiconductor substrate is baked while being irradiated with an electron beam at 350 ° C., whereby Si—C—Si bonds can be introduced into the film. The pressure during electron beam curing is preferably 133 Pa (1 Torr), the current value is 10 mC / min, and the incident energy is 5 kV. The irradiation time is preferably 5 minutes. A typical reaction at this time is as shown in FIG.
図12(b)において、マスク形成工程として、SiO2膜222上に配線溝(トレンチ)用のレジストパターンとなるレジスト膜232を形成する。マスク形成工程におけるその他は、実施の形態1と同様である。In FIG. 12B, as a mask formation step, a resist
図12(c)において、開口部形成工程となる配線溝形成工程として、レジスト膜232をマスクとしてドライエッチング技術によりSiO2膜222とlow−k膜220を加工する。これにより、ダマシン配線を作製するための配線溝となる開口部154をlow−k膜220内に形成する。その他は、実施の形態1と同様である。In FIG. 12C, as a wiring groove forming process as an opening forming process, the SiO2 film 222 and the low-
図16は、図11のフローチャートに対応して実施される工程を表す工程断面図である。
図16では、図11のアッシング工程(S118)から膜質修復工程(S122)までを示している。FIG. 16 is a process sectional view showing a process performed corresponding to the flowchart of FIG. 11.
FIG. 16 shows the ashing process (S118) to the film quality repairing process (S122) in FIG.
図16(a)において、アッシング工程として、マスクとして使用したレジスト膜232を配線溝形成時と同一の装置で連続して、ガスのみをO2に変更した同一加工条件にて剥離する。このように、low−k膜220がO2プラズマ404雰囲気に曝露されることで、雰囲気に接する面及びその内部がダメージを受ける。しかしながら、リペア層312については、上述したように、プラズマ耐性を向上させているので、酸素の放電による酸化を抑制することができる。よって、ここでは、開口部154の壁面および底面が酸素の放電により酸化される。その結果、ダメージ層304が開口部154の壁面と底面に形成される。In FIG. 16A, as the ashing process, the resist
図16(b)において、ストッパ膜開口工程として、開口部152底部のSiCN:H膜210をRIE法により加工し、埋め込み配線下地を完成させる。その他は、実施の形態1と同様である。 In FIG. 16B, as the stopper film opening step, the SiCN:
図16(c)において、膜質修復工程として、Si−OH基を置換する材料を供給して、開口部154の表面に形成されたダメージ層304を置換して膜質を修復する。その際、置換する材料として、開口部152の壁面を修復した材料と同じSi−C−Si基を含む材料を用いる。上述したように、ダメージ層304では、Si−OH基が形成されている。そこで、Si−OH基を置換するSi−R1基として上述した例えばSi−NH2基を有し、かつSi−C−Si結合を有するプリカーサと反応させる。ここでは、一例として、Si(CH3)2NH2SiCH2Si(CH3)2NH2を用いる。これにより、ダメージ層304を修復することができる。また、リペア層312についてもアッシングによる酸素プラズマ曝露で多少ダメージを受けていたとしてもここでダメージ層304と一緒に修復することができる。以上のようにして、リペア層314を形成することができる。In FIG. 16C, as a film quality repairing step, a material that replaces the Si—OH group is supplied to replace the damaged
図17は、研磨工程後の半導体装置の断面を示す図である。
リペア層314を形成した後は、バリアメタル膜形成工程(S126)から研磨工程(S132)までを実施し、図17に表したようなCu配線となる埋め込み構造を形成する。バリアメタル膜形成工程(S126)から研磨工程(S132)までは、実施の形態1と同様である。FIG. 17 is a view showing a cross section of the semiconductor device after the polishing step.
After the
以上のようにして、実施の形態2の半導体装置の製造方法では、O2プラズマ404によるダメージを修復すると共に、機械強度とプラズマ耐性を向上させることができる。以下、機械強度について比較試験を行なった結果を示す。実施の形態2の修復工程を行なわなかったlow−k膜の弾性率は9GPaであった。そして、修復工程を行なわなかったlow−k膜に電子線を照射しつつキュアすることにより10.5GPaまで改善した。これに対し、実施の形態2の修復工程を行なうことにより15GPaまで改善することが確認された。また、これらの効果は配線部周辺にのみ作用すると考えられるが、実際のLSIの多層配線構造では金属の延び縮みによる影響により脆弱な低誘電率材料のクラック不良を生じさせている。これに対し、実施の形態2の修復工程により金属部周辺の機械強度が改善した半導体装置では前述のクラック不良が見られなかった。As described above, in the method of manufacturing the semiconductor device of the second embodiment, it is possible to repair damage caused by the O2 plasma 404 and improve mechanical strength and plasma resistance. The results of comparative tests on mechanical strength are shown below. The elastic modulus of the low-k film that was not subjected to the repairing process of the second embodiment was 9 GPa. And it improved to 10.5 GPa by curing while irradiating an electron beam to the low-k film | membrane which did not perform the repair process. On the other hand, it was confirmed that by performing the repairing process of the second embodiment, it was improved to 15 GPa. In addition, although these effects are considered to act only around the wiring portion, in an actual LSI multilayer wiring structure, a crack defect of a fragile low dielectric constant material is caused by the influence of the expansion and contraction of the metal. On the other hand, in the semiconductor device in which the mechanical strength around the metal part was improved by the repairing process of the second embodiment, the above-described crack failure was not observed.
また、従来の手法のままでは、45nm世代の多層配線構造ではヴィアホールの配線信頼性が得られず、いわゆる175℃で高温放置することにより熱負荷を与えて評価したSM試験において100時間で不良率が50%程度発生していた。これに対し、実施の形態2の修復工程を実施することにより1500時間後でも不良の発生率が0%であった。この効果は、修復効果による水分の抑制や機械強度の向上、並びにSiCH2Si構造も有するプラズマ耐性の向上などによると考えられる。Also, with the conventional method, the via hole wiring reliability cannot be obtained in the 45 nm generation multilayer wiring structure, and it is defective in 100 hours in the SM test evaluated by applying a thermal load by leaving it at a high temperature at 175 ° C. The rate was about 50%. On the other hand, the defect occurrence rate was 0% even after 1500 hours by carrying out the repairing process of the second embodiment. This effect is thought to be due to the suppression of moisture due to the repair effect, the improvement of mechanical strength, and the improvement of plasma resistance that also has a SiCH2 Si structure.
また、実施の形態2では、ヴィアホール用の開口部152を形成した後に、第1回目の膜質修復を行なっているが、これに限るものではない。効果は劣ることになるが、配線溝用の開口部154を形成した後にまとめて行なってもよい。 In the second embodiment, the first film quality repair is performed after the via
また、実施の形態2では、反応性物質としてSi(CH3)2NH2SiCH2Si(CH3)2NH2を利用したがこれに限るものではない。SiNH2基やSi−OCH3基など低誘電率膜中のSi−OH基と反応する基を含み、かつSi−C−Si基を含む物質であれば、低誘電率材料の特性に対して分子量の最適化は必要ではあるが同様の効果が確認された。アルコキシシラン類としては、R1R2R3SiCH2SiR4R5R6なる形を有し、少なくともR1〜R6のうち1つはアルコキシ基であり、そのほかは水素もしくはアルキル基であれば同様の効果が得られた。また、R1R2R3SiCH2Si(CH2)R4R5SiR6R7R8に示すように、Si(CH2)Siで示されるエチレン架橋基を複数個有しかつ、同様にRで示した部分の一部がアルコキシ基であり、そのほかは水素もしくはアルキル基であれば同様の効果が得られた。また同様にOH基と反応性があるシラザン類として、R1R2R3SiCH2SiR4R5R6なる形を有し、少なくともR1〜R6のうち1つはNH2で示されるシラザン基であり、そのほかは水素もしくはアルキル基であれば同様の効果が得られた。また、R1R2R3SiCH2Si(CH2)R4R5SiR6R7R8に示すように、Si(CH2)Siで示されるエチレン架橋基を複数個有し、かつ、同様にRで示した部分の一部がNH2で示されるシラザン基であり、そのほかは水素もしくはアルキル基であれば同様の効果が得られた。単一の薬液を用いず複数の薬液の混合薬液を用いても有効であった。In the second embodiment, Si (CH3 )2 NH2 SiCH2 Si (CH3 )2 NH2 is used as the reactive substance, but the present invention is not limited to this. If the substance contains a group that reacts with the Si—OH group in the low dielectric constant film, such as SiNH2 group or Si—OCH3 group, and contains the Si—C—Si group, the characteristics of the low dielectric constant material A similar effect was confirmed although molecular weight optimization was necessary. The alkoxysilane has a form of R1 R2 R3 SiCH2 SiR4 R5 R6 , and at leastone of R1 to R6 is an alkoxy group, and the other is hydrogen or an alkyl group The same effect was obtained. In addition, as shown in R1 R2 R3 SiCH2 Si (CH2 ) R4 R5 SiR6 R7 R8, it has a plurality of ethylene crosslinking groups represented by Si (CH2 ) Si and the same The same effect was obtained if a part of the part represented by R is an alkoxy group and the other part is hydrogen or an alkyl group. Similarly, silazanes reactive with OH groups have the form R1 R2 R3 SiCH2 SiR4 R5 R6 , and at leastone of R1 to R6 is represented by NH2. If it is a silazane group and the others are hydrogen or an alkyl group, the same effect is obtained. In addition, as shown in R1 R2 R3 SiCH2 Si (CH2 ) R4 R5 SiR6 R7 R8, it has a plurality of ethylene crosslinking groups represented by Si (CH2 ) Si, and Similarly, if a part of the portion represented by R is a silazane group represented by NH2 and the others are hydrogen or an alkyl group, the same effect was obtained. It was also effective to use a mixed chemical solution without using a single chemical solution.
また、上述したいずれかの薬液と、以下に示すようなSiCH2Si結合を有しない、アルコキシシランやシラザン類から選ばれた薬液と混合して用いても有効であった。アルコキシシラン類としては、Si(OCH3)4(別名TMOS)、CH3Si(OCH3)3、(CH3)2Si(OCH3)2(別名DMDMOS)、Si(OC2H5)4(別名TEOS)、CH3Si(OC2H5)3、(CH3)2Si(OC2H5)2、(CH3O)3SiCH=CH2(別名VTMOS)、(C2H5O)3SiCH=CH2(別名VTEOS)、(CH3COO)3SiCH=CH2などが挙げられる。また、シラザン類としては、(Me3Si)2NH(別名HMDS)、HMe2SiNEt2(別名DMSDEA)、(HMe2Si)2NH(別名TMDS)、Me3SiNMe2(別名TMSDMA)、HMe2SiNMe2(別名DMSDMA)、Me3SiNEt2(別名TMSDEA)、O=C(NHSiMe3)2(別名BTSU)、(Me2N)2SiHMe(別名B[DMA]MS)、(Me2N)2SiMe2(別名B[DMA]DS)、(SiMe2NH)3(別名HMCTS)、SiMe3SiMe2NMe2(別名DMAPMDS)、SiH2MeSiHMeNMe2(別名DMADMDS)、Disila−aza−cyclopentane(別名TDACP)、Disila−oxa−cyclopentane(別名TDOCP)などが挙げられる。またさらに、ハロゲン化アルキルシラン類としては、(CH3)3SiCl(別名TMCS)、(C2H5)3SiCl(別名TECS)などが挙げられる。It was also effective to use any one of the above-mentioned chemical solutions mixed with a chemical solution selected from alkoxysilanes and silazanes having no SiCH2 Si bond as shown below. Alkoxysilanes include Si (OCH3 )4 (also known as TMOS), CH3 Si (OCH3 )3 , (CH3 )2 Si (OCH3 )2 (also known as DMDMOS), and Si (OC2 H5 )4. (akaTEOS), CH 3 Si (OC 2 H 5) 3, (CH 3) 2 Si (OC 2 H 5) 2, (CH 3 O) 3 SiCH = CH 2 ( akaVTMOS), (C 2H 5 O)3 SiCH═CH2 (also known as VTEOS), (CH3 COO)3 SiCH═CH2 and the like. Silazanes include (Me3 Si)2 NH (also known as HMDS), HMe2 SiNEt2 (also known as DMSDEA), (HMe2 Si)2 NH (also known as TMDS), Me3 SiNMe2 (also known as TMSDMA), and HMe.2 SiNMe2 (also known as DMSDMA), Me3 SiNEt2 (also known as TMSDEA), O = C (NHSiMe3 )2 (also known as BTSU), (Me2 N)2 SiHMe (also known as B [DMA] MS), (Me2 N )2 SiMe2 (aka B [DMA] DS), (SiMe2 NH)3 (aka HMCTS), SiMe3 SiMe2 NMe2 (aka DMAPMDS), SiH2 MeSiHMeNMe2 (aka DMADMDS), Disila-aza-cyclentane ( Also known as TDACP), Disi la-oxa-cyclopentane (also known as TDOCP). Still further, examples of the halogenated alkylsilanes include (CH3 )3 SiCl (aka TMCS), (C2 H5 )3 SiCl (aka TECS), and the like.
さらに、低誘電率膜としてダメージ部分にC−OH基が生じる可能性のある有機膜を形成した場合であっても、このような物質がダメージ層のC−OH基と反応して同様の効果が得られることが期待される。また、実施の形態2では修復反応及び膜中へのSi−C−Si結合の導入に電子線照射を用いたがこれに限るものではない。例えば、熱反応のみを利用しても良いし、プラズマの利用や紫外線などのエネルギー線の照射などを利用して反応を制御しても良い。例えば、紫外線キュアを使用する場合には、キュアの際の圧力は常圧とし、5kWの高圧水銀灯を用い、その際の基板温度を400℃とすると好適である。また、キュア時間は5分が好適であった。熱処理の場合は、400℃30分程度が好適であった。 Furthermore, even when an organic film that may generate C—OH groups in the damaged portion is formed as a low dielectric constant film, such a substance reacts with the C—OH groups in the damaged layer and has the same effect. Is expected to be obtained. In the second embodiment, the electron beam irradiation is used for the repair reaction and the introduction of the Si—C—Si bond into the film. However, the present invention is not limited to this. For example, only the thermal reaction may be used, or the reaction may be controlled using the use of plasma or the irradiation of energy rays such as ultraviolet rays. For example, when ultraviolet curing is used, it is preferable that the pressure during curing is normal pressure, a 5 kW high pressure mercury lamp is used, and the substrate temperature at that time is 400 ° C. The curing time was preferably 5 minutes. In the case of heat treatment, about 400 ° C. for about 30 minutes was suitable.
実施の形態3.
実施の形態1における膜質修復工程とポアシーリング工程用に用いるガスとして、実施の形態2における修復反応及び膜中へのSi−C−Si骨格の導入で利用可能とした材料をガスとして使用しても良い。すなわち、Si−OH基を置換するSi−R1基を有し、かつSi−C−Si結合を有するガスを用いる。これにより、実施の形態1の効果に加え、さらに、low−k膜220の機械強度とプラズマ耐性を向上させることができる。また、膜質修復の際、実施の形態2で利用可能とした材料のガスでも、ガス同士の反応は極めて低く、相互に反応することはほぼ無い。一例として、膜質修復の際、Si(CH3)2NH2SiCH2Si(CH3)2NH2同士の反応は極めて低く、相互に反応することはほぼ無い。そして、ポアシーリング工程でプラズマ等の反応エネルギーを与えることでガス同士を反応させ、ポアシーリング膜を形成することができる。よって、実施の形態2で利用可能とした材料のガスでも膜質修復反応とポアシーリングのための成膜反応とを制御することができる。Embodiment 3 FIG.
As the gas used for the film quality repair process and the pore sealing process in the first embodiment, the material that can be used in the repair reaction in the second embodiment and the introduction of the Si—C—Si skeleton into the film is used as the gas. Also good. That is, a gas having a Si—R1 group that replaces a Si—OH group and having a Si—C—Si bond is used. Thereby, in addition to the effects of the first embodiment, the mechanical strength and plasma resistance of the low-
実施の形態4.
実施の形態1或いは実施の形態3では、ポアシーリング用の膜が、基板上面全面に堆積するため、ヴィアホールとなる開口部152の底部に堆積した膜を除去しなければならなかった。そこで、実施の形態4では、ポアシーリング用の膜を選択的に形成する手法について重点をおいて説明する。Embodiment 4 FIG.
In the first or third embodiment, since the pore sealing film is deposited on the entire upper surface of the substrate, the film deposited on the bottom of the
図18は、実施の形態4における半導体装置の製造方法の要部を表すフローチャートである。
図18において、本実施の形態では、ストッパ膜を形成するストッパ膜形成工程(S102)と、低誘電率の絶縁性材料(low−k材料)膜を形成するlow−k膜形成工程(S104)と、キャップ膜を形成するキャップ膜形成工程(S107)と、マスクを形成するマスク形成工程(S108)と、ヴィアホールを形成するヴィアホール形成工程(S110)と、アッシング工程(S112)と、マスクを形成するマスク形成工程(S114)と、配線溝を形成する配線溝形成工程(S116)と、アッシング工程(S118)と、ストッパ膜開口工程(S120)と、膜質を修復する膜質修復工程(S122)と、O2プラズマ曝露工程(S123)と、ポアシーリング工程(S124)と、バリアメタル膜形成工程(S126)と、シード膜形成工程(S128)と、Cu膜を形成する銅膜形成工程の一例となるめっき工程(S130)と、研磨工程(S132)という一連の工程を実施する。O2プラズマ曝露工程(S123)を追加し、SiCN:H膜開口工程(S125)を無くした点以外は、図1と同様である。FIG. 18 is a flowchart showing a main part of the method of manufacturing a semiconductor device in the fourth embodiment.
18, in this embodiment, a stopper film forming step (S102) for forming a stopper film and a low-k film forming step (S104) for forming a low dielectric constant insulating material (low-k material) film. A cap film forming step (S107) for forming a cap film, a mask forming step (S108) for forming a mask, a via hole forming step (S110) for forming a via hole, an ashing step (S112), a mask Forming step (S114), wiring groove forming step (S116) for forming a wiring groove, ashing step (S118), stopper film opening step (S120), and film quality repairing step (S122) for repairing the film quality. ), An O2 plasma exposure step (S123), a pore sealing step (S124), a barrier metal film forming step (S126), Then, a series of steps of a seed film forming step (S128), a plating step (S130) as an example of a copper film forming step for forming a Cu film, and a polishing step (S132) are performed. 1 except that an O2 plasma exposure step (S123) is added and the SiCN: H film opening step (S125) is eliminated.
ストッパ膜形成工程(S102)から膜質修復工程(S122)までは、実施の形態1或いは実施の形態3と同様である。ここでは、一例として、膜質修復用ガスの材料として、実施の形態2で用いたSi(CH3)2NH2SiCH2Si(CH3)2NH2を用いる。但し、これに限るものではない。実施の形態2でその他に利用可能とした膜質修復用の材料でも構わない。或いは、実施の形態1で利用可能とした膜質修復用の材料でも構わない。すなわち、Si−OH基を置換するSi−R1基を有するガスであればよい。このように、膜質修復することで、図5(b)に示すように、開口部152の壁面及び開口部154の壁面と底面は、膜質が修復され、リペア層310が形成される。また、上述したように、膜質修復の際、Si(CH3)2NH2SiCH2Si(CH3)2NH2同士の反応は極めて低く、相互に反応することはほぼ無い。The process from the stopper film forming step (S102) to the film quality repairing step (S122) is the same as that in the first or third embodiment. Here, as an example, Si (CH3 )2 NH2 SiCH2 Si (CH3 )2 NH2 used in Embodiment 2 is used as the material for the film quality repair gas. However, the present invention is not limited to this. Any other material for repairing film quality that can be used in the second embodiment may be used. Alternatively, a material for repairing film quality that can be used in the first embodiment may be used. That is, any gas may be used as long as it has a Si—R1 group that replaces the Si—OH group. Thus, by repairing the film quality, as shown in FIG. 5B, the wall surface of the
図19は、図18のフローチャートに対応して実施される工程を表す工程断面図である。
図19では、図18のO2プラズマ曝露工程(S123)から研磨工程(S132)までを示している。FIG. 19 is a process sectional view showing a process performed corresponding to the flowchart of FIG.
FIG. 19 shows the O2 plasma exposure process (S123) to the polishing process (S132) in FIG.
図19(a)において、O2プラズマ曝露工程として、開口部152,154内表面のlow−k膜220の膜質を修復した後に、開口部152,154内表面を酸素プラズマ雰囲気に晒す。膜質修復に用いた反応容器内で、引き続き、13.56MHzの高周波電源を利用して反応容器内部でO2放電を行う。放電パワーは50W、放電時間は10secとすると好適である。アッシング工程に比べて、この微弱な放電により、low−k膜220の最表面の層にのみ再びSi−OH結合のダメージ層306が形成される。このように、微弱な放電により、リペア層310の開口部152,154壁面側界面付近にダメージ層306を形成することができる。In FIG. 19A, as the O2 plasma exposure step, after repairing the film quality of the low-
図19(b)において、ポアシーリング工程として、まず、一旦、薄いダメージ層306を形成した後、同じ反応容器内で、再びガスを膜質修復に用いた分子量の大きいSi(CH3)2NH2SiCH2Si(CH3)2NH2にする。これにより、最表面に形成されたダメージ層306のSi−OHと反応させる。その後、窒素(N2)ガスを用いた50Wの微弱なパワーで放電することにより、表面にて反応した形で存在しているSi(CH3)2NH2SiCH2Si(CH3)2NH2が相互反応し、SiCN:H膜322が半導体基板上に堆積する。Si−OHはlow−k膜220の開口部152,154内表面にのみ形成されているため、放電により形成されるSiCN:H膜322は同様に開口部152,154内表面にのみ選択的に形成される。そのため、実施の形態1及び実施の形態3とは異なり、ヴィアホール底部のCu表面にSiCN:H膜が堆積しない。よって、実施の形態1及び実施の形態3のようにヴィアホール底部のCu表面のSiCN:H膜のみを除去する工程が不要となる。In FIG. 19B, as a pore sealing process, first, after forming a thin damaged layer 306, Si (CH3 )2 NH2 having a large molecular weight using a gas for film quality repair again in the same reaction vessel. SiCH2 Si (CH3 )2 NH2 Thereby, it is made to react with Si—OH of the damage layer 306 formed on the outermost surface. Then, Si (CH3 )2 NH2 SiCH2 Si (CH3 )2 NH existing in a reacted form on the surface by discharging with a weak power of 50 W using nitrogen (N2 ) gas.2 interact, and a SiCN:
以上のように、SiCN:H膜322を選択的に開口部152,154内のlow−k膜220表面に堆積させることにより、ヴィアホール底部への堆積を防止しながら露出していた空孔の空洞をふさぐことができる。そして、空孔の空洞により劣化していた表面のモフォロジーを回復させ、なだらかな表面に変化させることができる。空洞をふさぐ効果は、SiCN:H膜厚2nm程度で効果が得られるが、5nm以上の膜厚を堆積させることが望ましい。 As described above, by selectively depositing the SiCN:
その後は、バリアメタル膜形成工程(S126)から研磨工程(S132)までを実施し、図19(c)に表したようなCu配線となる埋め込み構造を形成する。バリアメタル膜形成工程(S126)から研磨工程(S132)までは、実施の形態1と同様である。 Thereafter, the barrier metal film forming step (S126) to the polishing step (S132) are performed to form a buried structure that becomes a Cu wiring as shown in FIG. The steps from the barrier metal film forming step (S126) to the polishing step (S132) are the same as those in the first embodiment.
以上のように、実施の形態4では、実施の形態1或いは実施の形態2で利用可能とされた材料のうちのいずれかの材料を用いて、膜質修復を行なうと共に選択的にポアシーリングを行なうことができる。 As described above, in the fourth embodiment, any one of the materials that can be used in the first or second embodiment is used to perform film quality repair and selectively perform pore sealing. be able to.
実施の形態4の方法により、低誘電率膜中に形成されたSi−OH基を消失させることができる。さらに表面のモフォロジーを平坦化することによりバリアメタルの形成を制御することができる。これにより配線不良の発生を著しく抑制することができる。この方法を用いた場合の不良の発生率の低減効果を、信頼性技術の分野の手法である加速試験を行い検証した。従来の膜質修復とポアシーリングを行なわない方法を用いて製造した半導体装置と実施の形態4による方法を用いて形成した半導体装置を225℃の常圧窒素雰囲気で加熱した。そして、配線抵抗の上昇度合いを目安として配線の断線不良の発生頻度を測定した。その結果、実施の形態4による方法で製造した半導体装置は、1000時間後においても不良率が0%であった。これに対して、従来の方法により製造した半導体装置では不良率が75%にまで及んだ。この結果から、実施の形態4の方法は、極めて有効であることが確認された。 By the method of Embodiment 4, Si—OH groups formed in the low dielectric constant film can be eliminated. Further, the formation of the barrier metal can be controlled by flattening the surface morphology. Thereby, generation | occurrence | production of wiring defect can be suppressed remarkably. The effect of reducing the incidence of defects when using this method was verified through accelerated tests, which are methods in the field of reliability technology. A semiconductor device manufactured using a conventional method without film quality repair and pore sealing and a semiconductor device formed using the method according to Embodiment 4 were heated in a normal pressure nitrogen atmosphere at 225 ° C. Then, the frequency of occurrence of wiring disconnection failure was measured using the degree of increase in wiring resistance as a guide. As a result, the semiconductor device manufactured by the method according to Embodiment 4 had a defect rate of 0% even after 1000 hours. In contrast, a semiconductor device manufactured by a conventional method has a defect rate of up to 75%. From this result, it was confirmed that the method of Embodiment 4 is extremely effective.
実施の形態5.
上述した各実施の形態では、low−k膜220の膜質性能の向上について配線溝或いはヴィアホール内表面に重点をおいて説明した。実施の形態5では、これに限らずlow−k膜220表面自体の機械強度とプラズマ耐性の向上について重点をおいて説明する。Embodiment 5. FIG.
In each of the above-described embodiments, the improvement of the film quality performance of the low-
図20は、実施の形態5における半導体装置の製造方法の要部を表すフローチャートである。
図20において、本実施の形態では、ストッパ膜を形成するストッパ膜形成工程(S102)と、低誘電率の絶縁性材料(low−k材料)膜を形成するlow−k膜形成工程(S104)と、O2プラズマ曝露工程(S105)と、膜質を修復する膜質修復工程(S106)と、キャップ膜を形成するキャップ膜形成工程(S107)という一連の工程を実施する。FIG. 20 is a flowchart showing a main part of the method of manufacturing a semiconductor device in the fifth embodiment.
20, in this embodiment, a stopper film forming step (S102) for forming a stopper film and a low-k film forming step (S104) for forming a low dielectric constant insulating material (low-k material) film. Then, a series of steps of an O2 plasma exposure step (S105), a film quality repair step (S106) for repairing the film quality, and a cap film formation step (S107) for forming a cap film are performed.
ストッパ膜形成工程(S102)からlow−k膜形成工程(S104)までは、上述した各実施の形態と同様である。よって、図2(b)に示すように基板200上にSiCN:H膜210を挟んでlow−k膜220が形成される。 The process from the stopper film forming step (S102) to the low-k film forming step (S104) is the same as that in each of the above-described embodiments. Therefore, as shown in FIG. 2B, a low-
図21は、図20のフローチャートに対応して実施される工程を表す工程断面図である。
図21では、図20のO2プラズマ曝露工程(S105)からキャップ膜形成工程(S107)までを示している。FIG. 21 is a process sectional view showing a process performed corresponding to the flowchart of FIG. 20.
FIG. 21 shows from the O2 plasma exposure step (S105) to the cap film formation step (S107) in FIG.
図21(a)において、O2プラズマ曝露工程として、プラズマ発生可能なチャンバ内にlow−k膜220が形成された基板を配置して、O2の放電を行う。その際の条件として、例えば、流量は1.7Pa・m3/s(1000sccm)、周波数は13.56MHz、放電パワーは500W、チャンバ内の圧力は0.67×103Pa(5Torr)とすると好適である。このO2放電によりlow−k膜220中の有機成分が酸化され、low−k膜220の表面及び膜中にSi−OH基が形成される。すなわち、ダメージ層306が形成される。In FIG. 21A, as the O2 plasma exposure step, a substrate on which a low-
図21(b)において、膜質修復工程として、O2プラズマ雰囲気に晒されたlow−k膜220に、Si−OH基を置換し、かつSi−C−Si結合を有する材料を供給して、ダメージ層306の膜質を修復する。すなわち、実施の形態2において利用可能とされた材料と反応させてダメージ層306の膜質を修復する。ここでは、一例として、Si−NH2基およびSi−C−Si結合を有するプリカーサとなるSi(CH3)2NH2SiCH2Si(CH3)2NH2を用いる。供給方法は、実施の形態2と同様、スピンコート法で良い。そして、電子線キュアを実施の形態2と同様に行なう。これにより、ダメージ層306に対して、実施の形態2で説明したようにSi−OH基を修復すると共にSi−C−Si骨格を導入したリペア層316を厚く形成することができる。以上のように、Si−C−Si骨格を導入することで上述したようにlow−k膜220表面の機械強度とプラズマ耐性を向上させることができる。In FIG. 21B, as the film quality repairing process, a material having a Si—OH group and having a Si—C—Si bond is supplied to the low-
図21(c)において、キャップ膜形成工程として、low−k膜220上にプラズマCVD法によってキャップ絶縁膜としてSiO2を例えば膜厚100nm堆積することで、SiO2膜222の薄膜を形成する。その他は、実施の形態1と同様である。この工程でもO2を用いた放電を行なうが、low−k膜220表面にSi−C−Si骨格を導入しているためlow−k膜220のプラズマ耐性が向上している。よって、O2プラズマによるダメージを抑制することができる。これ以降、上述した各実施の形態のように多層配線を形成していけばよい。In FIG. 21C, as a cap film forming step, SiO2 is deposited on the low-
また、この方法により形成した低誘電率膜の機械強度は、膜質修復を行なっていない従来膜で弾性率が9GPaであった。そして、従来膜に電子線を照射しつつキュアすることにより10.5GPaまで改善した。そして、実施の形態5の方法を用いることにより15GPaまで改善することが確認された。 Further, the mechanical strength of the low dielectric constant film formed by this method was 9 GPa in elastic modulus in the conventional film not subjected to film quality repair. And it improved to 10.5 GPa by curing the conventional film while irradiating it with an electron beam. And it was confirmed that it improved to 15 GPa by using the method of Embodiment 5.
以上、具体例を参照しつつ実施の形態について説明した。しかし、本発明は、これらの具体例に限定されるものではない。例えば、上述した各実施の形態では、low−k膜220として塗布法によるMSQ膜を用いたがこの膜に限定されるわけではない。比誘電率3.9を有するSiO2膜より低い比誘電率を持つ低誘電率絶縁膜であればよい。そして、成膜方法に依存することなく同等の効果が得られる。例えば、CVD法によりSiOC:H膜のlow−k膜220を形成しても構わない。この場合、例えば、原料ガスとして有機シラン(アルキルシラン)となるトリメチルシランとO2とをそれぞれ2:1の割合で1.7Pa・m3/s(1000sccm)および0.84Pa・m3/s(500sccm)用いると好適である。その際の周波数は13.56MHzであり放電パワーは1000W、チャンバ内の圧力は0.67×103Pa(5Torr)とすると好適である。これにより層間絶縁膜の比誘電率kを従来の3.9程度から2.9程度に低減させることができる。なお、プラズマCVD法によりlow−k膜220を形成する場合、実施の形態5では、プラズマCVD装置で、引き続きO2プラズマ曝露を行なうことができるのでさらに手間を省くことができより好適である。The embodiments have been described above with reference to specific examples. However, the present invention is not limited to these specific examples. For example, in each of the embodiments described above, an MSQ film formed by a coating method is used as the low-
また、層間絶縁膜の膜厚や、開口部のサイズ、形状、数などについても、半導体集積回路や各種の半導体素子において必要とされるものを適宜選択して用いることができる。 In addition, the film thickness of the interlayer insulating film and the size, shape, number, and the like of the opening can be appropriately selected from those required for the semiconductor integrated circuit and various semiconductor elements.
その他、本発明の要素を具備し、当業者が適宜設計変更しうる全ての半導体装置の製造方法は、本発明の範囲に包含される。 In addition, any semiconductor device manufacturing method that includes the elements of the present invention and whose design can be changed as appropriate by those skilled in the art is included in the scope of the present invention.
また、説明の簡便化のために、半導体産業で通常用いられる手法、例えば、フォトリソグラフィプロセス、処理前後のクリーニング等は省略しているが、それらの手法が含まれ得ることは言うまでもない。 Further, for the sake of simplicity of explanation, techniques usually used in the semiconductor industry, such as a photolithography process, cleaning before and after processing, are omitted, but it goes without saying that these techniques may be included.
152,154 開口部
200 基板
221 ポア
220 low−k膜
240,242 バリアメタル膜
260,262 Cu膜
302,304,306 ダメージ層
310,312,314,316 リペア層
320,322 SiCN:H膜
402,404 O2プラズマ152, 154
| Application Number | Priority Date | Filing Date | Title |
|---|---|---|---|
| JP2006299022AJP2008117903A (en) | 2006-11-02 | 2006-11-02 | Manufacturing method of semiconductor device |
| TW096140826ATWI358105B (en) | 2006-11-02 | 2007-10-30 | Method for fabricating semiconductor device |
| US11/933,785US7842518B2 (en) | 2006-11-02 | 2007-11-01 | Method for fabricating semiconductor device |
| Application Number | Priority Date | Filing Date | Title |
|---|---|---|---|
| JP2006299022AJP2008117903A (en) | 2006-11-02 | 2006-11-02 | Manufacturing method of semiconductor device |
| Publication Number | Publication Date |
|---|---|
| JP2008117903Atrue JP2008117903A (en) | 2008-05-22 |
| JP2008117903A5 JP2008117903A5 (en) | 2009-09-24 |
| Application Number | Title | Priority Date | Filing Date |
|---|---|---|---|
| JP2006299022APendingJP2008117903A (en) | 2006-11-02 | 2006-11-02 | Manufacturing method of semiconductor device |
| Country | Link |
|---|---|
| US (1) | US7842518B2 (en) |
| JP (1) | JP2008117903A (en) |
| TW (1) | TWI358105B (en) |
| Publication number | Priority date | Publication date | Assignee | Title |
|---|---|---|---|---|
| JP2009081348A (en)* | 2007-09-27 | 2009-04-16 | Fujitsu Ltd | Interface roughness reducing film, wiring layer, semiconductor device, and method of manufacturing semiconductor device |
| WO2010064306A1 (en)* | 2008-12-03 | 2010-06-10 | 富士通株式会社 | Method for manufacturing semiconductor device |
| JP2015529007A (en)* | 2012-07-02 | 2015-10-01 | アプライド マテリアルズ インコーポレイテッドApplied Materials,Incorporated | Damage repair of low-k dielectrics by gas-phase chemical exposure |
| US9355846B2 (en) | 2012-03-16 | 2016-05-31 | Kabushiki Kaisha Toshiba | Non-uniform silicon dioxide and air gap for separating memory cells |
| Publication number | Priority date | Publication date | Assignee | Title |
|---|---|---|---|---|
| US8236684B2 (en)* | 2008-06-27 | 2012-08-07 | Applied Materials, Inc. | Prevention and reduction of solvent and solution penetration into porous dielectrics using a thin barrier layer |
| US10378106B2 (en) | 2008-11-14 | 2019-08-13 | Asm Ip Holding B.V. | Method of forming insulation film by modified PEALD |
| SG174296A1 (en) | 2009-03-10 | 2011-10-28 | Air Liquide | Cyclic amino compounds for low-k silylation |
| US9394608B2 (en) | 2009-04-06 | 2016-07-19 | Asm America, Inc. | Semiconductor processing reactor and components thereof |
| US8802201B2 (en) | 2009-08-14 | 2014-08-12 | Asm America, Inc. | Systems and methods for thin-film deposition of metal oxides using excited nitrogen-oxygen species |
| US9312155B2 (en) | 2011-06-06 | 2016-04-12 | Asm Japan K.K. | High-throughput semiconductor-processing apparatus equipped with multiple dual-chamber modules |
| US9793148B2 (en) | 2011-06-22 | 2017-10-17 | Asm Japan K.K. | Method for positioning wafers in multiple wafer transport |
| US10364496B2 (en) | 2011-06-27 | 2019-07-30 | Asm Ip Holding B.V. | Dual section module having shared and unshared mass flow controllers |
| US10854498B2 (en) | 2011-07-15 | 2020-12-01 | Asm Ip Holding B.V. | Wafer-supporting device and method for producing same |
| US20130023129A1 (en) | 2011-07-20 | 2013-01-24 | Asm America, Inc. | Pressure transmitter for a semiconductor processing environment |
| US8329552B1 (en) | 2011-07-22 | 2012-12-11 | Taiwan Semiconductor Manufacturing Company, Ltd. | Semiconductor device and method of manufacture |
| JP5364765B2 (en)* | 2011-09-07 | 2013-12-11 | 東京エレクトロン株式会社 | Semiconductor device and manufacturing method of semiconductor device |
| CN102324400A (en)* | 2011-09-28 | 2012-01-18 | 上海华力微电子有限公司 | Method for manufacturing copper interconnection structure |
| US9017481B1 (en) | 2011-10-28 | 2015-04-28 | Asm America, Inc. | Process feed management for semiconductor substrate processing |
| US8946830B2 (en) | 2012-04-04 | 2015-02-03 | Asm Ip Holdings B.V. | Metal oxide protective layer for a semiconductor device |
| US8785215B2 (en) | 2012-05-31 | 2014-07-22 | Asm Ip Holding B.V. | Method for repairing damage of dielectric film by cyclic processes |
| JP5925611B2 (en)* | 2012-06-21 | 2016-05-25 | ルネサスエレクトロニクス株式会社 | Semiconductor device and manufacturing method thereof |
| US9558931B2 (en) | 2012-07-27 | 2017-01-31 | Asm Ip Holding B.V. | System and method for gas-phase sulfur passivation of a semiconductor surface |
| US9659799B2 (en) | 2012-08-28 | 2017-05-23 | Asm Ip Holding B.V. | Systems and methods for dynamic semiconductor process scheduling |
| US9021985B2 (en) | 2012-09-12 | 2015-05-05 | Asm Ip Holdings B.V. | Process gas management for an inductively-coupled plasma deposition reactor |
| US9324811B2 (en) | 2012-09-26 | 2016-04-26 | Asm Ip Holding B.V. | Structures and devices including a tensile-stressed silicon arsenic layer and methods of forming same |
| US10714315B2 (en) | 2012-10-12 | 2020-07-14 | Asm Ip Holdings B.V. | Semiconductor reaction chamber showerhead |
| US9640416B2 (en) | 2012-12-26 | 2017-05-02 | Asm Ip Holding B.V. | Single-and dual-chamber module-attachable wafer-handling chamber |
| US8871639B2 (en)* | 2013-01-04 | 2014-10-28 | Taiwan Semiconductor Manufacturing Company, Ltd. | Semiconductor devices and methods of manufacture thereof |
| US20160376700A1 (en) | 2013-02-01 | 2016-12-29 | Asm Ip Holding B.V. | System for treatment of deposition reactor |
| US9484191B2 (en) | 2013-03-08 | 2016-11-01 | Asm Ip Holding B.V. | Pulsed remote plasma method and system |
| US9589770B2 (en) | 2013-03-08 | 2017-03-07 | Asm Ip Holding B.V. | Method and systems for in-situ formation of intermediate reactive species |
| US8932934B2 (en)* | 2013-05-28 | 2015-01-13 | Global Foundries Inc. | Methods of self-forming barrier integration with pore stuffed ULK material |
| US8993054B2 (en) | 2013-07-12 | 2015-03-31 | Asm Ip Holding B.V. | Method and system to reduce outgassing in a reaction chamber |
| US9018111B2 (en) | 2013-07-22 | 2015-04-28 | Asm Ip Holding B.V. | Semiconductor reaction chamber with plasma capabilities |
| US9793115B2 (en) | 2013-08-14 | 2017-10-17 | Asm Ip Holding B.V. | Structures and devices including germanium-tin films and methods of forming same |
| US9240412B2 (en) | 2013-09-27 | 2016-01-19 | Asm Ip Holding B.V. | Semiconductor structure and device and methods of forming same using selective epitaxial process |
| US9556516B2 (en) | 2013-10-09 | 2017-01-31 | ASM IP Holding B.V | Method for forming Ti-containing film by PEALD using TDMAT or TDEAT |
| US10179947B2 (en) | 2013-11-26 | 2019-01-15 | Asm Ip Holding B.V. | Method for forming conformal nitrided, oxidized, or carbonized dielectric film by atomic layer deposition |
| KR102110247B1 (en) | 2013-11-29 | 2020-05-13 | 삼성전자주식회사 | Semiconductor devices having through electrodes and methods for fabricating the same |
| US9406615B2 (en)* | 2013-12-24 | 2016-08-02 | Intel Corporation | Techniques for forming interconnects in porous dielectric materials |
| US9514928B2 (en)* | 2014-01-15 | 2016-12-06 | Taiwan Semiconductor Manufacturing Co., Ltd. | Selective repairing process for barrier layer |
| US10683571B2 (en) | 2014-02-25 | 2020-06-16 | Asm Ip Holding B.V. | Gas supply manifold and method of supplying gases to chamber using same |
| US10167557B2 (en) | 2014-03-18 | 2019-01-01 | Asm Ip Holding B.V. | Gas distribution system, reactor including the system, and methods of using the same |
| US9447498B2 (en) | 2014-03-18 | 2016-09-20 | Asm Ip Holding B.V. | Method for performing uniform processing in gas system-sharing multiple reaction chambers |
| US11015245B2 (en) | 2014-03-19 | 2021-05-25 | Asm Ip Holding B.V. | Gas-phase reactor and system having exhaust plenum and components thereof |
| US9404587B2 (en) | 2014-04-24 | 2016-08-02 | ASM IP Holding B.V | Lockout tagout for semiconductor vacuum valve |
| US10858737B2 (en) | 2014-07-28 | 2020-12-08 | Asm Ip Holding B.V. | Showerhead assembly and components thereof |
| US9543180B2 (en) | 2014-08-01 | 2017-01-10 | Asm Ip Holding B.V. | Apparatus and method for transporting wafers between wafer carrier and process tool under vacuum |
| US9890456B2 (en) | 2014-08-21 | 2018-02-13 | Asm Ip Holding B.V. | Method and system for in situ formation of gas-phase compounds |
| US10941490B2 (en) | 2014-10-07 | 2021-03-09 | Asm Ip Holding B.V. | Multiple temperature range susceptor, assembly, reactor and system including the susceptor, and methods of using the same |
| US9657845B2 (en) | 2014-10-07 | 2017-05-23 | Asm Ip Holding B.V. | Variable conductance gas distribution apparatus and method |
| KR102300403B1 (en) | 2014-11-19 | 2021-09-09 | 에이에스엠 아이피 홀딩 비.브이. | Method of depositing thin film |
| KR102341710B1 (en) | 2014-11-25 | 2021-12-22 | 삼성전자주식회사 | Method of treating a porous dielectric layer and method of fabricating semiconductor device using the same |
| KR102263121B1 (en) | 2014-12-22 | 2021-06-09 | 에이에스엠 아이피 홀딩 비.브이. | Semiconductor device and manufacuring method thereof |
| US9478415B2 (en) | 2015-02-13 | 2016-10-25 | Asm Ip Holding B.V. | Method for forming film having low resistance and shallow junction depth |
| US10529542B2 (en) | 2015-03-11 | 2020-01-07 | Asm Ip Holdings B.V. | Cross-flow reactor and method |
| US10276355B2 (en) | 2015-03-12 | 2019-04-30 | Asm Ip Holding B.V. | Multi-zone reactor, system including the reactor, and method of using the same |
| KR20160116618A (en) | 2015-03-30 | 2016-10-10 | 삼성전자주식회사 | A semiconductor device and method of manufacturing the semiconductor device |
| US10458018B2 (en) | 2015-06-26 | 2019-10-29 | Asm Ip Holding B.V. | Structures including metal carbide material, devices including the structures, and methods of forming same |
| US10600673B2 (en) | 2015-07-07 | 2020-03-24 | Asm Ip Holding B.V. | Magnetic susceptor to baseplate seal |
| US10043661B2 (en) | 2015-07-13 | 2018-08-07 | Asm Ip Holding B.V. | Method for protecting layer by forming hydrocarbon-based extremely thin film |
| US9899291B2 (en) | 2015-07-13 | 2018-02-20 | Asm Ip Holding B.V. | Method for protecting layer by forming hydrocarbon-based extremely thin film |
| US10083836B2 (en) | 2015-07-24 | 2018-09-25 | Asm Ip Holding B.V. | Formation of boron-doped titanium metal films with high work function |
| US10087525B2 (en) | 2015-08-04 | 2018-10-02 | Asm Ip Holding B.V. | Variable gap hard stop design |
| US9647114B2 (en) | 2015-08-14 | 2017-05-09 | Asm Ip Holding B.V. | Methods of forming highly p-type doped germanium tin films and structures and devices including the films |
| US9711345B2 (en) | 2015-08-25 | 2017-07-18 | Asm Ip Holding B.V. | Method for forming aluminum nitride-based film by PEALD |
| US9960072B2 (en) | 2015-09-29 | 2018-05-01 | Asm Ip Holding B.V. | Variable adjustment for precise matching of multiple chamber cavity housings |
| US9909214B2 (en) | 2015-10-15 | 2018-03-06 | Asm Ip Holding B.V. | Method for depositing dielectric film in trenches by PEALD |
| US10211308B2 (en) | 2015-10-21 | 2019-02-19 | Asm Ip Holding B.V. | NbMC layers |
| US10322384B2 (en) | 2015-11-09 | 2019-06-18 | Asm Ip Holding B.V. | Counter flow mixer for process chamber |
| US9455138B1 (en) | 2015-11-10 | 2016-09-27 | Asm Ip Holding B.V. | Method for forming dielectric film in trenches by PEALD using H-containing gas |
| US9905420B2 (en) | 2015-12-01 | 2018-02-27 | Asm Ip Holding B.V. | Methods of forming silicon germanium tin films and structures and devices including the films |
| US9607837B1 (en) | 2015-12-21 | 2017-03-28 | Asm Ip Holding B.V. | Method for forming silicon oxide cap layer for solid state diffusion process |
| US9735024B2 (en) | 2015-12-28 | 2017-08-15 | Asm Ip Holding B.V. | Method of atomic layer etching using functional group-containing fluorocarbon |
| US9627221B1 (en) | 2015-12-28 | 2017-04-18 | Asm Ip Holding B.V. | Continuous process incorporating atomic layer etching |
| US11139308B2 (en) | 2015-12-29 | 2021-10-05 | Asm Ip Holding B.V. | Atomic layer deposition of III-V compounds to form V-NAND devices |
| KR102624608B1 (en) | 2016-01-19 | 2024-01-16 | 삼성전자주식회사 | Method for forming low k dielectric layer and method for manufacturing semiconductor device using the same |
| US10529554B2 (en) | 2016-02-19 | 2020-01-07 | Asm Ip Holding B.V. | Method for forming silicon nitride film selectively on sidewalls or flat surfaces of trenches |
| US10468251B2 (en) | 2016-02-19 | 2019-11-05 | Asm Ip Holding B.V. | Method for forming spacers using silicon nitride film for spacer-defined multiple patterning |
| US9754779B1 (en) | 2016-02-19 | 2017-09-05 | Asm Ip Holding B.V. | Method for forming silicon nitride film selectively on sidewalls or flat surfaces of trenches |
| US10501866B2 (en) | 2016-03-09 | 2019-12-10 | Asm Ip Holding B.V. | Gas distribution apparatus for improved film uniformity in an epitaxial system |
| US10343920B2 (en) | 2016-03-18 | 2019-07-09 | Asm Ip Holding B.V. | Aligned carbon nanotubes |
| US9892913B2 (en) | 2016-03-24 | 2018-02-13 | Asm Ip Holding B.V. | Radial and thickness control via biased multi-port injection settings |
| US10865475B2 (en) | 2016-04-21 | 2020-12-15 | Asm Ip Holding B.V. | Deposition of metal borides and silicides |
| US10087522B2 (en) | 2016-04-21 | 2018-10-02 | Asm Ip Holding B.V. | Deposition of metal borides |
| US10190213B2 (en) | 2016-04-21 | 2019-01-29 | Asm Ip Holding B.V. | Deposition of metal borides |
| US10032628B2 (en) | 2016-05-02 | 2018-07-24 | Asm Ip Holding B.V. | Source/drain performance through conformal solid state doping |
| US10367080B2 (en) | 2016-05-02 | 2019-07-30 | Asm Ip Holding B.V. | Method of forming a germanium oxynitride film |
| KR102592471B1 (en) | 2016-05-17 | 2023-10-20 | 에이에스엠 아이피 홀딩 비.브이. | Method of forming metal interconnection and method of fabricating semiconductor device using the same |
| US11453943B2 (en) | 2016-05-25 | 2022-09-27 | Asm Ip Holding B.V. | Method for forming carbon-containing silicon/metal oxide or nitride film by ALD using silicon precursor and hydrocarbon precursor |
| US10388509B2 (en) | 2016-06-28 | 2019-08-20 | Asm Ip Holding B.V. | Formation of epitaxial layers via dislocation filtering |
| US10612137B2 (en) | 2016-07-08 | 2020-04-07 | Asm Ip Holdings B.V. | Organic reactants for atomic layer deposition |
| US9859151B1 (en) | 2016-07-08 | 2018-01-02 | Asm Ip Holding B.V. | Selective film deposition method to form air gaps |
| US9793135B1 (en) | 2016-07-14 | 2017-10-17 | ASM IP Holding B.V | Method of cyclic dry etching using etchant film |
| US10714385B2 (en) | 2016-07-19 | 2020-07-14 | Asm Ip Holding B.V. | Selective deposition of tungsten |
| KR102354490B1 (en) | 2016-07-27 | 2022-01-21 | 에이에스엠 아이피 홀딩 비.브이. | Method of processing a substrate |
| US9812320B1 (en) | 2016-07-28 | 2017-11-07 | Asm Ip Holding B.V. | Method and apparatus for filling a gap |
| KR102532607B1 (en) | 2016-07-28 | 2023-05-15 | 에이에스엠 아이피 홀딩 비.브이. | Substrate processing apparatus and method of operating the same |
| US10177025B2 (en) | 2016-07-28 | 2019-01-08 | Asm Ip Holding B.V. | Method and apparatus for filling a gap |
| US10395919B2 (en) | 2016-07-28 | 2019-08-27 | Asm Ip Holding B.V. | Method and apparatus for filling a gap |
| US9887082B1 (en) | 2016-07-28 | 2018-02-06 | Asm Ip Holding B.V. | Method and apparatus for filling a gap |
| US10090316B2 (en) | 2016-09-01 | 2018-10-02 | Asm Ip Holding B.V. | 3D stacked multilayer semiconductor memory using doped select transistor channel |
| US10410943B2 (en) | 2016-10-13 | 2019-09-10 | Asm Ip Holding B.V. | Method for passivating a surface of a semiconductor and related systems |
| US10643826B2 (en) | 2016-10-26 | 2020-05-05 | Asm Ip Holdings B.V. | Methods for thermally calibrating reaction chambers |
| US11532757B2 (en) | 2016-10-27 | 2022-12-20 | Asm Ip Holding B.V. | Deposition of charge trapping layers |
| US10229833B2 (en) | 2016-11-01 | 2019-03-12 | Asm Ip Holding B.V. | Methods for forming a transition metal nitride film on a substrate by atomic layer deposition and related semiconductor device structures |
| US10714350B2 (en) | 2016-11-01 | 2020-07-14 | ASM IP Holdings, B.V. | Methods for forming a transition metal niobium nitride film on a substrate by atomic layer deposition and related semiconductor device structures |
| US10643904B2 (en) | 2016-11-01 | 2020-05-05 | Asm Ip Holdings B.V. | Methods for forming a semiconductor device and related semiconductor device structures |
| US10435790B2 (en) | 2016-11-01 | 2019-10-08 | Asm Ip Holding B.V. | Method of subatmospheric plasma-enhanced ALD using capacitively coupled electrodes with narrow gap |
| US10134757B2 (en) | 2016-11-07 | 2018-11-20 | Asm Ip Holding B.V. | Method of processing a substrate and a device manufactured by using the method |
| KR102546317B1 (en) | 2016-11-15 | 2023-06-21 | 에이에스엠 아이피 홀딩 비.브이. | Gas supply unit and substrate processing apparatus including the same |
| US10340135B2 (en) | 2016-11-28 | 2019-07-02 | Asm Ip Holding B.V. | Method of topologically restricted plasma-enhanced cyclic deposition of silicon or metal nitride |
| KR102762543B1 (en) | 2016-12-14 | 2025-02-05 | 에이에스엠 아이피 홀딩 비.브이. | Substrate processing apparatus |
| US9916980B1 (en) | 2016-12-15 | 2018-03-13 | Asm Ip Holding B.V. | Method of forming a structure on a substrate |
| US11581186B2 (en) | 2016-12-15 | 2023-02-14 | Asm Ip Holding B.V. | Sequential infiltration synthesis apparatus |
| US11447861B2 (en) | 2016-12-15 | 2022-09-20 | Asm Ip Holding B.V. | Sequential infiltration synthesis apparatus and a method of forming a patterned structure |
| KR102700194B1 (en) | 2016-12-19 | 2024-08-28 | 에이에스엠 아이피 홀딩 비.브이. | Substrate processing apparatus |
| US10269558B2 (en) | 2016-12-22 | 2019-04-23 | Asm Ip Holding B.V. | Method of forming a structure on a substrate |
| US10867788B2 (en) | 2016-12-28 | 2020-12-15 | Asm Ip Holding B.V. | Method of forming a structure on a substrate |
| US11390950B2 (en) | 2017-01-10 | 2022-07-19 | Asm Ip Holding B.V. | Reactor system and method to reduce residue buildup during a film deposition process |
| US10655221B2 (en) | 2017-02-09 | 2020-05-19 | Asm Ip Holding B.V. | Method for depositing oxide film by thermal ALD and PEALD |
| US10468261B2 (en) | 2017-02-15 | 2019-11-05 | Asm Ip Holding B.V. | Methods for forming a metallic film on a substrate by cyclical deposition and related semiconductor device structures |
| US10283353B2 (en) | 2017-03-29 | 2019-05-07 | Asm Ip Holding B.V. | Method of reforming insulating film deposited on substrate with recess pattern |
| US10529563B2 (en) | 2017-03-29 | 2020-01-07 | Asm Ip Holdings B.V. | Method for forming doped metal oxide films on a substrate by cyclical deposition and related semiconductor device structures |
| US10103040B1 (en) | 2017-03-31 | 2018-10-16 | Asm Ip Holding B.V. | Apparatus and method for manufacturing a semiconductor device |
| USD830981S1 (en) | 2017-04-07 | 2018-10-16 | Asm Ip Holding B.V. | Susceptor for semiconductor substrate processing apparatus |
| KR102457289B1 (en) | 2017-04-25 | 2022-10-21 | 에이에스엠 아이피 홀딩 비.브이. | Method for depositing a thin film and manufacturing a semiconductor device |
| US10770286B2 (en) | 2017-05-08 | 2020-09-08 | Asm Ip Holdings B.V. | Methods for selectively forming a silicon nitride film on a substrate and related semiconductor device structures |
| US10446393B2 (en) | 2017-05-08 | 2019-10-15 | Asm Ip Holding B.V. | Methods for forming silicon-containing epitaxial layers and related semiconductor device structures |
| US10892156B2 (en) | 2017-05-08 | 2021-01-12 | Asm Ip Holding B.V. | Methods for forming a silicon nitride film on a substrate and related semiconductor device structures |
| US10504742B2 (en) | 2017-05-31 | 2019-12-10 | Asm Ip Holding B.V. | Method of atomic layer etching using hydrogen plasma |
| US10886123B2 (en) | 2017-06-02 | 2021-01-05 | Asm Ip Holding B.V. | Methods for forming low temperature semiconductor layers and related semiconductor device structures |
| US12040200B2 (en) | 2017-06-20 | 2024-07-16 | Asm Ip Holding B.V. | Semiconductor processing apparatus and methods for calibrating a semiconductor processing apparatus |
| US11306395B2 (en) | 2017-06-28 | 2022-04-19 | Asm Ip Holding B.V. | Methods for depositing a transition metal nitride film on a substrate by atomic layer deposition and related deposition apparatus |
| US10685834B2 (en) | 2017-07-05 | 2020-06-16 | Asm Ip Holdings B.V. | Methods for forming a silicon germanium tin layer and related semiconductor device structures |
| KR20190009245A (en) | 2017-07-18 | 2019-01-28 | 에이에스엠 아이피 홀딩 비.브이. | Methods for forming a semiconductor device structure and related semiconductor device structures |
| US11374112B2 (en) | 2017-07-19 | 2022-06-28 | Asm Ip Holding B.V. | Method for depositing a group IV semiconductor and related semiconductor device structures |
| US11018002B2 (en) | 2017-07-19 | 2021-05-25 | Asm Ip Holding B.V. | Method for selectively depositing a Group IV semiconductor and related semiconductor device structures |
| US10541333B2 (en) | 2017-07-19 | 2020-01-21 | Asm Ip Holding B.V. | Method for depositing a group IV semiconductor and related semiconductor device structures |
| US10590535B2 (en) | 2017-07-26 | 2020-03-17 | Asm Ip Holdings B.V. | Chemical treatment, deposition and/or infiltration apparatus and method for using the same |
| US10312055B2 (en) | 2017-07-26 | 2019-06-04 | Asm Ip Holding B.V. | Method of depositing film by PEALD using negative bias |
| US10605530B2 (en) | 2017-07-26 | 2020-03-31 | Asm Ip Holding B.V. | Assembly of a liner and a flange for a vertical furnace as well as the liner and the vertical furnace |
| TWI815813B (en) | 2017-08-04 | 2023-09-21 | 荷蘭商Asm智慧財產控股公司 | Showerhead assembly for distributing a gas within a reaction chamber |
| US10770336B2 (en) | 2017-08-08 | 2020-09-08 | Asm Ip Holding B.V. | Substrate lift mechanism and reactor including same |
| US10692741B2 (en) | 2017-08-08 | 2020-06-23 | Asm Ip Holdings B.V. | Radiation shield |
| US11769682B2 (en) | 2017-08-09 | 2023-09-26 | Asm Ip Holding B.V. | Storage apparatus for storing cassettes for substrates and processing apparatus equipped therewith |
| US10249524B2 (en) | 2017-08-09 | 2019-04-02 | Asm Ip Holding B.V. | Cassette holder assembly for a substrate cassette and holding member for use in such assembly |
| US11139191B2 (en) | 2017-08-09 | 2021-10-05 | Asm Ip Holding B.V. | Storage apparatus for storing cassettes for substrates and processing apparatus equipped therewith |
| US10236177B1 (en) | 2017-08-22 | 2019-03-19 | ASM IP Holding B.V.. | Methods for depositing a doped germanium tin semiconductor and related semiconductor device structures |
| USD900036S1 (en) | 2017-08-24 | 2020-10-27 | Asm Ip Holding B.V. | Heater electrical connector and adapter |
| US11830730B2 (en) | 2017-08-29 | 2023-11-28 | Asm Ip Holding B.V. | Layer forming method and apparatus |
| US11295980B2 (en) | 2017-08-30 | 2022-04-05 | Asm Ip Holding B.V. | Methods for depositing a molybdenum metal film over a dielectric surface of a substrate by a cyclical deposition process and related semiconductor device structures |
| KR102491945B1 (en) | 2017-08-30 | 2023-01-26 | 에이에스엠 아이피 홀딩 비.브이. | Substrate processing apparatus |
| US11056344B2 (en) | 2017-08-30 | 2021-07-06 | Asm Ip Holding B.V. | Layer forming method |
| KR102401446B1 (en) | 2017-08-31 | 2022-05-24 | 에이에스엠 아이피 홀딩 비.브이. | Substrate processing apparatus |
| US10607895B2 (en) | 2017-09-18 | 2020-03-31 | Asm Ip Holdings B.V. | Method for forming a semiconductor device structure comprising a gate fill metal |
| KR102630301B1 (en) | 2017-09-21 | 2024-01-29 | 에이에스엠 아이피 홀딩 비.브이. | Method of sequential infiltration synthesis treatment of infiltrateable material and structures and devices formed using same |
| US10844484B2 (en) | 2017-09-22 | 2020-11-24 | Asm Ip Holding B.V. | Apparatus for dispensing a vapor phase reactant to a reaction chamber and related methods |
| US10658205B2 (en) | 2017-09-28 | 2020-05-19 | Asm Ip Holdings B.V. | Chemical dispensing apparatus and methods for dispensing a chemical to a reaction chamber |
| US10403504B2 (en) | 2017-10-05 | 2019-09-03 | Asm Ip Holding B.V. | Method for selectively depositing a metallic film on a substrate |
| US10319588B2 (en) | 2017-10-10 | 2019-06-11 | Asm Ip Holding B.V. | Method for depositing a metal chalcogenide on a substrate by cyclical deposition |
| US10923344B2 (en) | 2017-10-30 | 2021-02-16 | Asm Ip Holding B.V. | Methods for forming a semiconductor structure and related semiconductor structures |
| KR102443047B1 (en) | 2017-11-16 | 2022-09-14 | 에이에스엠 아이피 홀딩 비.브이. | Method of processing a substrate and a device manufactured by the same |
| US10910262B2 (en) | 2017-11-16 | 2021-02-02 | Asm Ip Holding B.V. | Method of selectively depositing a capping layer structure on a semiconductor device structure |
| US11022879B2 (en) | 2017-11-24 | 2021-06-01 | Asm Ip Holding B.V. | Method of forming an enhanced unexposed photoresist layer |
| CN111344522B (en) | 2017-11-27 | 2022-04-12 | 阿斯莫Ip控股公司 | Including clean mini-environment device |
| WO2019103613A1 (en) | 2017-11-27 | 2019-05-31 | Asm Ip Holding B.V. | A storage device for storing wafer cassettes for use with a batch furnace |
| US10290508B1 (en) | 2017-12-05 | 2019-05-14 | Asm Ip Holding B.V. | Method for forming vertical spacers for spacer-defined patterning |
| US10872771B2 (en) | 2018-01-16 | 2020-12-22 | Asm Ip Holding B. V. | Method for depositing a material film on a substrate within a reaction chamber by a cyclical deposition process and related device structures |
| KR102695659B1 (en) | 2018-01-19 | 2024-08-14 | 에이에스엠 아이피 홀딩 비.브이. | Method for depositing a gap filling layer by plasma assisted deposition |
| TWI799494B (en) | 2018-01-19 | 2023-04-21 | 荷蘭商Asm 智慧財產控股公司 | Deposition method |
| USD903477S1 (en) | 2018-01-24 | 2020-12-01 | Asm Ip Holdings B.V. | Metal clamp |
| US11018047B2 (en) | 2018-01-25 | 2021-05-25 | Asm Ip Holding B.V. | Hybrid lift pin |
| USD880437S1 (en) | 2018-02-01 | 2020-04-07 | Asm Ip Holding B.V. | Gas supply plate for semiconductor manufacturing apparatus |
| US10535516B2 (en) | 2018-02-01 | 2020-01-14 | Asm Ip Holdings B.V. | Method for depositing a semiconductor structure on a surface of a substrate and related semiconductor structures |
| US11081345B2 (en) | 2018-02-06 | 2021-08-03 | Asm Ip Holding B.V. | Method of post-deposition treatment for silicon oxide film |
| US10896820B2 (en) | 2018-02-14 | 2021-01-19 | Asm Ip Holding B.V. | Method for depositing a ruthenium-containing film on a substrate by a cyclical deposition process |
| WO2019158960A1 (en) | 2018-02-14 | 2019-08-22 | Asm Ip Holding B.V. | A method for depositing a ruthenium-containing film on a substrate by a cyclical deposition process |
| US10731249B2 (en) | 2018-02-15 | 2020-08-04 | Asm Ip Holding B.V. | Method of forming a transition metal containing film on a substrate by a cyclical deposition process, a method for supplying a transition metal halide compound to a reaction chamber, and related vapor deposition apparatus |
| US10658181B2 (en) | 2018-02-20 | 2020-05-19 | Asm Ip Holding B.V. | Method of spacer-defined direct patterning in semiconductor fabrication |
| KR102636427B1 (en) | 2018-02-20 | 2024-02-13 | 에이에스엠 아이피 홀딩 비.브이. | Substrate processing method and apparatus |
| US10975470B2 (en) | 2018-02-23 | 2021-04-13 | Asm Ip Holding B.V. | Apparatus for detecting or monitoring for a chemical precursor in a high temperature environment |
| US11473195B2 (en) | 2018-03-01 | 2022-10-18 | Asm Ip Holding B.V. | Semiconductor processing apparatus and a method for processing a substrate |
| US11629406B2 (en) | 2018-03-09 | 2023-04-18 | Asm Ip Holding B.V. | Semiconductor processing apparatus comprising one or more pyrometers for measuring a temperature of a substrate during transfer of the substrate |
| US11114283B2 (en) | 2018-03-16 | 2021-09-07 | Asm Ip Holding B.V. | Reactor, system including the reactor, and methods of manufacturing and using same |
| KR102646467B1 (en) | 2018-03-27 | 2024-03-11 | 에이에스엠 아이피 홀딩 비.브이. | Method of forming an electrode on a substrate and a semiconductor device structure including an electrode |
| US11230766B2 (en) | 2018-03-29 | 2022-01-25 | Asm Ip Holding B.V. | Substrate processing apparatus and method |
| US11088002B2 (en) | 2018-03-29 | 2021-08-10 | Asm Ip Holding B.V. | Substrate rack and a substrate processing system and method |
| US10510536B2 (en) | 2018-03-29 | 2019-12-17 | Asm Ip Holding B.V. | Method of depositing a co-doped polysilicon film on a surface of a substrate within a reaction chamber |
| KR102501472B1 (en) | 2018-03-30 | 2023-02-20 | 에이에스엠 아이피 홀딩 비.브이. | Substrate processing method |
| KR102600229B1 (en) | 2018-04-09 | 2023-11-10 | 에이에스엠 아이피 홀딩 비.브이. | Substrate supporting device, substrate processing apparatus including the same and substrate processing method |
| TWI811348B (en) | 2018-05-08 | 2023-08-11 | 荷蘭商Asm 智慧財產控股公司 | Methods for depositing an oxide film on a substrate by a cyclical deposition process and related device structures |
| US12025484B2 (en) | 2018-05-08 | 2024-07-02 | Asm Ip Holding B.V. | Thin film forming method |
| US12272527B2 (en) | 2018-05-09 | 2025-04-08 | Asm Ip Holding B.V. | Apparatus for use with hydrogen radicals and method of using same |
| KR20190129718A (en) | 2018-05-11 | 2019-11-20 | 에이에스엠 아이피 홀딩 비.브이. | Methods for forming a doped metal carbide film on a substrate and related semiconductor device structures |
| KR102596988B1 (en) | 2018-05-28 | 2023-10-31 | 에이에스엠 아이피 홀딩 비.브이. | Method of processing a substrate and a device manufactured by the same |
| US11718913B2 (en) | 2018-06-04 | 2023-08-08 | Asm Ip Holding B.V. | Gas distribution system and reactor system including same |
| TWI840362B (en) | 2018-06-04 | 2024-05-01 | 荷蘭商Asm Ip私人控股有限公司 | Wafer handling chamber with moisture reduction |
| US11286562B2 (en) | 2018-06-08 | 2022-03-29 | Asm Ip Holding B.V. | Gas-phase chemical reactor and method of using same |
| KR102568797B1 (en) | 2018-06-21 | 2023-08-21 | 에이에스엠 아이피 홀딩 비.브이. | Substrate processing system |
| US10797133B2 (en) | 2018-06-21 | 2020-10-06 | Asm Ip Holding B.V. | Method for depositing a phosphorus doped silicon arsenide film and related semiconductor device structures |
| TWI873894B (en) | 2018-06-27 | 2025-02-21 | 荷蘭商Asm Ip私人控股有限公司 | Cyclic deposition methods for forming metal-containing material and films and structures including the metal-containing material |
| KR102854019B1 (en) | 2018-06-27 | 2025-09-02 | 에이에스엠 아이피 홀딩 비.브이. | Periodic deposition method for forming a metal-containing material and films and structures comprising the metal-containing material |
| US10612136B2 (en) | 2018-06-29 | 2020-04-07 | ASM IP Holding, B.V. | Temperature-controlled flange and reactor system including same |
| KR102686758B1 (en) | 2018-06-29 | 2024-07-18 | 에이에스엠 아이피 홀딩 비.브이. | Method for depositing a thin film and manufacturing a semiconductor device |
| US10755922B2 (en) | 2018-07-03 | 2020-08-25 | Asm Ip Holding B.V. | Method for depositing silicon-free carbon-containing film as gap-fill layer by pulse plasma-assisted deposition |
| US10388513B1 (en) | 2018-07-03 | 2019-08-20 | Asm Ip Holding B.V. | Method for depositing silicon-free carbon-containing film as gap-fill layer by pulse plasma-assisted deposition |
| US10767789B2 (en) | 2018-07-16 | 2020-09-08 | Asm Ip Holding B.V. | Diaphragm valves, valve components, and methods for forming valve components |
| US10483099B1 (en) | 2018-07-26 | 2019-11-19 | Asm Ip Holding B.V. | Method for forming thermally stable organosilicon polymer film |
| US11053591B2 (en) | 2018-08-06 | 2021-07-06 | Asm Ip Holding B.V. | Multi-port gas injection system and reactor system including same |
| US10883175B2 (en) | 2018-08-09 | 2021-01-05 | Asm Ip Holding B.V. | Vertical furnace for processing substrates and a liner for use therein |
| US10829852B2 (en) | 2018-08-16 | 2020-11-10 | Asm Ip Holding B.V. | Gas distribution device for a wafer processing apparatus |
| US11430674B2 (en) | 2018-08-22 | 2022-08-30 | Asm Ip Holding B.V. | Sensor array, apparatus for dispensing a vapor phase reactant to a reaction chamber and related methods |
| US11024523B2 (en) | 2018-09-11 | 2021-06-01 | Asm Ip Holding B.V. | Substrate processing apparatus and method |
| KR102707956B1 (en) | 2018-09-11 | 2024-09-19 | 에이에스엠 아이피 홀딩 비.브이. | Method for deposition of a thin film |
| US11049751B2 (en) | 2018-09-14 | 2021-06-29 | Asm Ip Holding B.V. | Cassette supply system to store and handle cassettes and processing apparatus equipped therewith |
| CN110970344B (en) | 2018-10-01 | 2024-10-25 | Asmip控股有限公司 | Substrate holding apparatus, system comprising the same and method of using the same |
| US11232963B2 (en) | 2018-10-03 | 2022-01-25 | Asm Ip Holding B.V. | Substrate processing apparatus and method |
| KR102592699B1 (en) | 2018-10-08 | 2023-10-23 | 에이에스엠 아이피 홀딩 비.브이. | Substrate support unit and apparatuses for depositing thin film and processing the substrate including the same |
| US10847365B2 (en) | 2018-10-11 | 2020-11-24 | Asm Ip Holding B.V. | Method of forming conformal silicon carbide film by cyclic CVD |
| US10811256B2 (en) | 2018-10-16 | 2020-10-20 | Asm Ip Holding B.V. | Method for etching a carbon-containing feature |
| KR102546322B1 (en) | 2018-10-19 | 2023-06-21 | 에이에스엠 아이피 홀딩 비.브이. | Substrate processing apparatus and substrate processing method |
| KR102605121B1 (en) | 2018-10-19 | 2023-11-23 | 에이에스엠 아이피 홀딩 비.브이. | Substrate processing apparatus and substrate processing method |
| USD948463S1 (en) | 2018-10-24 | 2022-04-12 | Asm Ip Holding B.V. | Susceptor for semiconductor substrate supporting apparatus |
| US10381219B1 (en) | 2018-10-25 | 2019-08-13 | Asm Ip Holding B.V. | Methods for forming a silicon nitride film |
| US12378665B2 (en) | 2018-10-26 | 2025-08-05 | Asm Ip Holding B.V. | High temperature coatings for a preclean and etch apparatus and related methods |
| US11087997B2 (en) | 2018-10-31 | 2021-08-10 | Asm Ip Holding B.V. | Substrate processing apparatus for processing substrates |
| KR102748291B1 (en) | 2018-11-02 | 2024-12-31 | 에이에스엠 아이피 홀딩 비.브이. | Substrate support unit and substrate processing apparatus including the same |
| US11572620B2 (en) | 2018-11-06 | 2023-02-07 | Asm Ip Holding B.V. | Methods for selectively depositing an amorphous silicon film on a substrate |
| US11031242B2 (en) | 2018-11-07 | 2021-06-08 | Asm Ip Holding B.V. | Methods for depositing a boron doped silicon germanium film |
| US10847366B2 (en) | 2018-11-16 | 2020-11-24 | Asm Ip Holding B.V. | Methods for depositing a transition metal chalcogenide film on a substrate by a cyclical deposition process |
| US10818758B2 (en) | 2018-11-16 | 2020-10-27 | Asm Ip Holding B.V. | Methods for forming a metal silicate film on a substrate in a reaction chamber and related semiconductor device structures |
| US10559458B1 (en) | 2018-11-26 | 2020-02-11 | Asm Ip Holding B.V. | Method of forming oxynitride film |
| US12040199B2 (en) | 2018-11-28 | 2024-07-16 | Asm Ip Holding B.V. | Substrate processing apparatus for processing substrates |
| US11217444B2 (en) | 2018-11-30 | 2022-01-04 | Asm Ip Holding B.V. | Method for forming an ultraviolet radiation responsive metal oxide-containing film |
| KR102636428B1 (en) | 2018-12-04 | 2024-02-13 | 에이에스엠 아이피 홀딩 비.브이. | A method for cleaning a substrate processing apparatus |
| US11158513B2 (en) | 2018-12-13 | 2021-10-26 | Asm Ip Holding B.V. | Methods for forming a rhenium-containing film on a substrate by a cyclical deposition process and related semiconductor device structures |
| TWI874340B (en) | 2018-12-14 | 2025-03-01 | 荷蘭商Asm Ip私人控股有限公司 | Method of forming device structure, structure formed by the method and system for performing the method |
| TWI866480B (en) | 2019-01-17 | 2024-12-11 | 荷蘭商Asm Ip 私人控股有限公司 | Methods of forming a transition metal containing film on a substrate by a cyclical deposition process |
| KR102727227B1 (en) | 2019-01-22 | 2024-11-07 | 에이에스엠 아이피 홀딩 비.브이. | Semiconductor processing device |
| CN111524788B (en) | 2019-02-01 | 2023-11-24 | Asm Ip私人控股有限公司 | Method for forming topologically selective films of silicon oxide |
| TWI873122B (en) | 2019-02-20 | 2025-02-21 | 荷蘭商Asm Ip私人控股有限公司 | Method of filling a recess formed within a surface of a substrate, semiconductor structure formed according to the method, and semiconductor processing apparatus |
| KR102626263B1 (en) | 2019-02-20 | 2024-01-16 | 에이에스엠 아이피 홀딩 비.브이. | Cyclical deposition method including treatment step and apparatus for same |
| TWI845607B (en) | 2019-02-20 | 2024-06-21 | 荷蘭商Asm Ip私人控股有限公司 | Cyclical deposition method and apparatus for filling a recess formed within a substrate surface |
| TWI838458B (en) | 2019-02-20 | 2024-04-11 | 荷蘭商Asm Ip私人控股有限公司 | Apparatus and methods for plug fill deposition in 3-d nand applications |
| TWI842826B (en) | 2019-02-22 | 2024-05-21 | 荷蘭商Asm Ip私人控股有限公司 | Substrate processing apparatus and method for processing substrate |
| KR102782593B1 (en) | 2019-03-08 | 2025-03-14 | 에이에스엠 아이피 홀딩 비.브이. | Structure Including SiOC Layer and Method of Forming Same |
| US11742198B2 (en) | 2019-03-08 | 2023-08-29 | Asm Ip Holding B.V. | Structure including SiOCN layer and method of forming same |
| KR102858005B1 (en) | 2019-03-08 | 2025-09-09 | 에이에스엠 아이피 홀딩 비.브이. | Method for Selective Deposition of Silicon Nitride Layer and Structure Including Selectively-Deposited Silicon Nitride Layer |
| JP2020167398A (en) | 2019-03-28 | 2020-10-08 | エーエスエム・アイピー・ホールディング・ベー・フェー | Door openers and substrate processing equipment provided with door openers |
| KR102809999B1 (en) | 2019-04-01 | 2025-05-19 | 에이에스엠 아이피 홀딩 비.브이. | Method of manufacturing semiconductor device |
| KR20200123380A (en) | 2019-04-19 | 2020-10-29 | 에이에스엠 아이피 홀딩 비.브이. | Layer forming method and apparatus |
| KR20200125453A (en) | 2019-04-24 | 2020-11-04 | 에이에스엠 아이피 홀딩 비.브이. | Gas-phase reactor system and method of using same |
| KR20200130121A (en) | 2019-05-07 | 2020-11-18 | 에이에스엠 아이피 홀딩 비.브이. | Chemical source vessel with dip tube |
| US11289326B2 (en) | 2019-05-07 | 2022-03-29 | Asm Ip Holding B.V. | Method for reforming amorphous carbon polymer film |
| KR20200130652A (en) | 2019-05-10 | 2020-11-19 | 에이에스엠 아이피 홀딩 비.브이. | Method of depositing material onto a surface and structure formed according to the method |
| JP7598201B2 (en) | 2019-05-16 | 2024-12-11 | エーエスエム・アイピー・ホールディング・ベー・フェー | Wafer boat handling apparatus, vertical batch furnace and method |
| JP7612342B2 (en) | 2019-05-16 | 2025-01-14 | エーエスエム・アイピー・ホールディング・ベー・フェー | Wafer boat handling apparatus, vertical batch furnace and method |
| USD975665S1 (en) | 2019-05-17 | 2023-01-17 | Asm Ip Holding B.V. | Susceptor shaft |
| USD947913S1 (en) | 2019-05-17 | 2022-04-05 | Asm Ip Holding B.V. | Susceptor shaft |
| USD935572S1 (en) | 2019-05-24 | 2021-11-09 | Asm Ip Holding B.V. | Gas channel plate |
| USD922229S1 (en) | 2019-06-05 | 2021-06-15 | Asm Ip Holding B.V. | Device for controlling a temperature of a gas supply unit |
| KR20200141002A (en) | 2019-06-06 | 2020-12-17 | 에이에스엠 아이피 홀딩 비.브이. | Method of using a gas-phase reactor system including analyzing exhausted gas |
| KR20200141931A (en) | 2019-06-10 | 2020-12-21 | 에이에스엠 아이피 홀딩 비.브이. | Method for cleaning quartz epitaxial chambers |
| KR20200143254A (en) | 2019-06-11 | 2020-12-23 | 에이에스엠 아이피 홀딩 비.브이. | Method of forming an electronic structure using an reforming gas, system for performing the method, and structure formed using the method |
| USD944946S1 (en) | 2019-06-14 | 2022-03-01 | Asm Ip Holding B.V. | Shower plate |
| USD931978S1 (en) | 2019-06-27 | 2021-09-28 | Asm Ip Holding B.V. | Showerhead vacuum transport |
| KR20210005515A (en) | 2019-07-03 | 2021-01-14 | 에이에스엠 아이피 홀딩 비.브이. | Temperature control assembly for substrate processing apparatus and method of using same |
| JP7499079B2 (en) | 2019-07-09 | 2024-06-13 | エーエスエム・アイピー・ホールディング・ベー・フェー | Plasma device using coaxial waveguide and substrate processing method |
| CN112216646A (en) | 2019-07-10 | 2021-01-12 | Asm Ip私人控股有限公司 | Substrate supporting assembly and substrate processing device comprising same |
| KR20210010307A (en) | 2019-07-16 | 2021-01-27 | 에이에스엠 아이피 홀딩 비.브이. | Substrate processing apparatus |
| KR102860110B1 (en) | 2019-07-17 | 2025-09-16 | 에이에스엠 아이피 홀딩 비.브이. | Methods of forming silicon germanium structures |
| KR20210010816A (en) | 2019-07-17 | 2021-01-28 | 에이에스엠 아이피 홀딩 비.브이. | Radical assist ignition plasma system and method |
| US11643724B2 (en) | 2019-07-18 | 2023-05-09 | Asm Ip Holding B.V. | Method of forming structures using a neutral beam |
| TWI839544B (en) | 2019-07-19 | 2024-04-21 | 荷蘭商Asm Ip私人控股有限公司 | Method of forming topology-controlled amorphous carbon polymer film |
| KR20210010817A (en) | 2019-07-19 | 2021-01-28 | 에이에스엠 아이피 홀딩 비.브이. | Method of Forming Topology-Controlled Amorphous Carbon Polymer Film |
| TWI851767B (en) | 2019-07-29 | 2024-08-11 | 荷蘭商Asm Ip私人控股有限公司 | Methods for selective deposition utilizing n-type dopants and/or alternative dopants to achieve high dopant incorporation |
| CN112309900A (en) | 2019-07-30 | 2021-02-02 | Asm Ip私人控股有限公司 | Substrate processing apparatus |
| US12169361B2 (en) | 2019-07-30 | 2024-12-17 | Asm Ip Holding B.V. | Substrate processing apparatus and method |
| CN112309899A (en) | 2019-07-30 | 2021-02-02 | Asm Ip私人控股有限公司 | Substrate processing apparatus |
| US11587814B2 (en) | 2019-07-31 | 2023-02-21 | Asm Ip Holding B.V. | Vertical batch furnace assembly |
| US11227782B2 (en) | 2019-07-31 | 2022-01-18 | Asm Ip Holding B.V. | Vertical batch furnace assembly |
| US11587815B2 (en) | 2019-07-31 | 2023-02-21 | Asm Ip Holding B.V. | Vertical batch furnace assembly |
| CN112323048B (en) | 2019-08-05 | 2024-02-09 | Asm Ip私人控股有限公司 | Liquid level sensor for chemical source container |
| CN112342526A (en) | 2019-08-09 | 2021-02-09 | Asm Ip私人控股有限公司 | Heater assembly including cooling device and method of using same |
| USD965044S1 (en) | 2019-08-19 | 2022-09-27 | Asm Ip Holding B.V. | Susceptor shaft |
| USD965524S1 (en) | 2019-08-19 | 2022-10-04 | Asm Ip Holding B.V. | Susceptor support |
| JP2021031769A (en) | 2019-08-21 | 2021-03-01 | エーエスエム アイピー ホールディング ビー.ブイ. | Production apparatus of mixed gas of film deposition raw material and film deposition apparatus |
| USD979506S1 (en) | 2019-08-22 | 2023-02-28 | Asm Ip Holding B.V. | Insulator |
| USD949319S1 (en) | 2019-08-22 | 2022-04-19 | Asm Ip Holding B.V. | Exhaust duct |
| USD930782S1 (en) | 2019-08-22 | 2021-09-14 | Asm Ip Holding B.V. | Gas distributor |
| USD940837S1 (en) | 2019-08-22 | 2022-01-11 | Asm Ip Holding B.V. | Electrode |
| KR20210024423A (en) | 2019-08-22 | 2021-03-05 | 에이에스엠 아이피 홀딩 비.브이. | Method for forming a structure with a hole |
| KR20210024420A (en) | 2019-08-23 | 2021-03-05 | 에이에스엠 아이피 홀딩 비.브이. | Method for depositing silicon oxide film having improved quality by peald using bis(diethylamino)silane |
| US11286558B2 (en) | 2019-08-23 | 2022-03-29 | Asm Ip Holding B.V. | Methods for depositing a molybdenum nitride film on a surface of a substrate by a cyclical deposition process and related semiconductor device structures including a molybdenum nitride film |
| KR102806450B1 (en) | 2019-09-04 | 2025-05-12 | 에이에스엠 아이피 홀딩 비.브이. | Methods for selective deposition using a sacrificial capping layer |
| KR102733104B1 (en) | 2019-09-05 | 2024-11-22 | 에이에스엠 아이피 홀딩 비.브이. | Substrate processing apparatus |
| US11562901B2 (en) | 2019-09-25 | 2023-01-24 | Asm Ip Holding B.V. | Substrate processing method |
| CN112593212B (en) | 2019-10-02 | 2023-12-22 | Asm Ip私人控股有限公司 | Method for forming topologically selective silicon oxide film by cyclic plasma enhanced deposition process |
| TWI846953B (en) | 2019-10-08 | 2024-07-01 | 荷蘭商Asm Ip私人控股有限公司 | Substrate processing device |
| KR20210042810A (en) | 2019-10-08 | 2021-04-20 | 에이에스엠 아이피 홀딩 비.브이. | Reactor system including a gas distribution assembly for use with activated species and method of using same |
| TW202128273A (en) | 2019-10-08 | 2021-08-01 | 荷蘭商Asm Ip私人控股有限公司 | Gas injection system, reactor system, and method of depositing material on surface of substratewithin reaction chamber |
| TWI846966B (en) | 2019-10-10 | 2024-07-01 | 荷蘭商Asm Ip私人控股有限公司 | Method of forming a photoresist underlayer and structure including same |
| US12009241B2 (en) | 2019-10-14 | 2024-06-11 | Asm Ip Holding B.V. | Vertical batch furnace assembly with detector to detect cassette |
| TWI834919B (en) | 2019-10-16 | 2024-03-11 | 荷蘭商Asm Ip私人控股有限公司 | Method of topology-selective film formation of silicon oxide |
| US11637014B2 (en) | 2019-10-17 | 2023-04-25 | Asm Ip Holding B.V. | Methods for selective deposition of doped semiconductor material |
| KR102845724B1 (en) | 2019-10-21 | 2025-08-13 | 에이에스엠 아이피 홀딩 비.브이. | Apparatus and methods for selectively etching films |
| KR20210050453A (en) | 2019-10-25 | 2021-05-07 | 에이에스엠 아이피 홀딩 비.브이. | Methods for filling a gap feature on a substrate surface and related semiconductor structures |
| US11646205B2 (en) | 2019-10-29 | 2023-05-09 | Asm Ip Holding B.V. | Methods of selectively forming n-type doped material on a surface, systems for selectively forming n-type doped material, and structures formed using same |
| KR20210054983A (en) | 2019-11-05 | 2021-05-14 | 에이에스엠 아이피 홀딩 비.브이. | Structures with doped semiconductor layers and methods and systems for forming same |
| US11501968B2 (en) | 2019-11-15 | 2022-11-15 | Asm Ip Holding B.V. | Method for providing a semiconductor device with silicon filled gaps |
| KR102861314B1 (en) | 2019-11-20 | 2025-09-17 | 에이에스엠 아이피 홀딩 비.브이. | Method of depositing carbon-containing material on a surface of a substrate, structure formed using the method, and system for forming the structure |
| CN112951697B (en) | 2019-11-26 | 2025-07-29 | Asmip私人控股有限公司 | Substrate processing apparatus |
| US11450529B2 (en) | 2019-11-26 | 2022-09-20 | Asm Ip Holding B.V. | Methods for selectively forming a target film on a substrate comprising a first dielectric surface and a second metallic surface |
| CN120432376A (en) | 2019-11-29 | 2025-08-05 | Asm Ip私人控股有限公司 | Substrate processing apparatus |
| CN112885692B (en) | 2019-11-29 | 2025-08-15 | Asmip私人控股有限公司 | Substrate processing apparatus |
| JP7527928B2 (en) | 2019-12-02 | 2024-08-05 | エーエスエム・アイピー・ホールディング・ベー・フェー | Substrate processing apparatus and substrate processing method |
| KR20210070898A (en) | 2019-12-04 | 2021-06-15 | 에이에스엠 아이피 홀딩 비.브이. | Substrate processing apparatus |
| KR20210078405A (en) | 2019-12-17 | 2021-06-28 | 에이에스엠 아이피 홀딩 비.브이. | Method of forming vanadium nitride layer and structure including the vanadium nitride layer |
| KR20210080214A (en) | 2019-12-19 | 2021-06-30 | 에이에스엠 아이피 홀딩 비.브이. | Methods for filling a gap feature on a substrate and related semiconductor structures |
| JP7730637B2 (en) | 2020-01-06 | 2025-08-28 | エーエスエム・アイピー・ホールディング・ベー・フェー | Gas delivery assembly, components thereof, and reactor system including same |
| JP7636892B2 (en) | 2020-01-06 | 2025-02-27 | エーエスエム・アイピー・ホールディング・ベー・フェー | Channeled Lift Pins |
| US11993847B2 (en) | 2020-01-08 | 2024-05-28 | Asm Ip Holding B.V. | Injector |
| KR20210093163A (en) | 2020-01-16 | 2021-07-27 | 에이에스엠 아이피 홀딩 비.브이. | Method of forming high aspect ratio features |
| KR102675856B1 (en) | 2020-01-20 | 2024-06-17 | 에이에스엠 아이피 홀딩 비.브이. | Method of forming thin film and method of modifying surface of thin film |
| TWI889744B (en) | 2020-01-29 | 2025-07-11 | 荷蘭商Asm Ip私人控股有限公司 | Contaminant trap system, and baffle plate stack |
| TW202513845A (en) | 2020-02-03 | 2025-04-01 | 荷蘭商Asm Ip私人控股有限公司 | Semiconductor structures and methods for forming the same |
| KR20210100010A (en) | 2020-02-04 | 2021-08-13 | 에이에스엠 아이피 홀딩 비.브이. | Method and apparatus for transmittance measurements of large articles |
| US11776846B2 (en) | 2020-02-07 | 2023-10-03 | Asm Ip Holding B.V. | Methods for depositing gap filling fluids and related systems and devices |
| KR20210103956A (en) | 2020-02-13 | 2021-08-24 | 에이에스엠 아이피 홀딩 비.브이. | Substrate processing apparatus including light receiving device and calibration method of light receiving device |
| TW202146691A (en) | 2020-02-13 | 2021-12-16 | 荷蘭商Asm Ip私人控股有限公司 | Gas distribution assembly, shower plate assembly, and method of adjusting conductance of gas to reaction chamber |
| TWI855223B (en) | 2020-02-17 | 2024-09-11 | 荷蘭商Asm Ip私人控股有限公司 | Method for growing phosphorous-doped silicon layer |
| CN113410160A (en) | 2020-02-28 | 2021-09-17 | Asm Ip私人控股有限公司 | System specially used for cleaning parts |
| KR20210113043A (en) | 2020-03-04 | 2021-09-15 | 에이에스엠 아이피 홀딩 비.브이. | Alignment fixture for a reactor system |
| KR20210116240A (en) | 2020-03-11 | 2021-09-27 | 에이에스엠 아이피 홀딩 비.브이. | Substrate handling device with adjustable joints |
| US11876356B2 (en) | 2020-03-11 | 2024-01-16 | Asm Ip Holding B.V. | Lockout tagout assembly and system and method of using same |
| KR102775390B1 (en) | 2020-03-12 | 2025-02-28 | 에이에스엠 아이피 홀딩 비.브이. | Method for Fabricating Layer Structure Having Target Topological Profile |
| US12173404B2 (en) | 2020-03-17 | 2024-12-24 | Asm Ip Holding B.V. | Method of depositing epitaxial material, structure formed using the method, and system for performing the method |
| KR102755229B1 (en) | 2020-04-02 | 2025-01-14 | 에이에스엠 아이피 홀딩 비.브이. | Thin film forming method |
| TWI887376B (en) | 2020-04-03 | 2025-06-21 | 荷蘭商Asm Ip私人控股有限公司 | Method for manufacturing semiconductor device |
| TWI888525B (en) | 2020-04-08 | 2025-07-01 | 荷蘭商Asm Ip私人控股有限公司 | Apparatus and methods for selectively etching silcon oxide films |
| US11821078B2 (en) | 2020-04-15 | 2023-11-21 | Asm Ip Holding B.V. | Method for forming precoat film and method for forming silicon-containing film |
| KR20210128343A (en) | 2020-04-15 | 2021-10-26 | 에이에스엠 아이피 홀딩 비.브이. | Method of forming chromium nitride layer and structure including the chromium nitride layer |
| US11996289B2 (en) | 2020-04-16 | 2024-05-28 | Asm Ip Holding B.V. | Methods of forming structures including silicon germanium and silicon layers, devices formed using the methods, and systems for performing the methods |
| KR20210130646A (en) | 2020-04-21 | 2021-11-01 | 에이에스엠 아이피 홀딩 비.브이. | Method for processing a substrate |
| KR102866804B1 (en) | 2020-04-24 | 2025-09-30 | 에이에스엠 아이피 홀딩 비.브이. | Vertical batch furnace assembly comprising a cooling gas supply |
| KR20210132600A (en) | 2020-04-24 | 2021-11-04 | 에이에스엠 아이피 홀딩 비.브이. | Methods and systems for depositing a layer comprising vanadium, nitrogen, and a further element |
| TW202208671A (en) | 2020-04-24 | 2022-03-01 | 荷蘭商Asm Ip私人控股有限公司 | Methods of forming structures including vanadium boride and vanadium phosphide layers |
| KR20210132612A (en) | 2020-04-24 | 2021-11-04 | 에이에스엠 아이피 홀딩 비.브이. | Methods and apparatus for stabilizing vanadium compounds |
| CN113555279A (en) | 2020-04-24 | 2021-10-26 | Asm Ip私人控股有限公司 | Methods of forming vanadium nitride-containing layers and structures comprising the same |
| KR102783898B1 (en) | 2020-04-29 | 2025-03-18 | 에이에스엠 아이피 홀딩 비.브이. | Solid source precursor vessel |
| KR20210134869A (en) | 2020-05-01 | 2021-11-11 | 에이에스엠 아이피 홀딩 비.브이. | Fast FOUP swapping with a FOUP handler |
| JP7726664B2 (en) | 2020-05-04 | 2025-08-20 | エーエスエム・アイピー・ホールディング・ベー・フェー | Substrate processing system for processing a substrate |
| KR102788543B1 (en) | 2020-05-13 | 2025-03-27 | 에이에스엠 아이피 홀딩 비.브이. | Laser alignment fixture for a reactor system |
| TW202146699A (en) | 2020-05-15 | 2021-12-16 | 荷蘭商Asm Ip私人控股有限公司 | Method of forming a silicon germanium layer, semiconductor structure, semiconductor device, method of forming a deposition layer, and deposition system |
| KR20210143653A (en) | 2020-05-19 | 2021-11-29 | 에이에스엠 아이피 홀딩 비.브이. | Substrate processing apparatus |
| KR102795476B1 (en) | 2020-05-21 | 2025-04-11 | 에이에스엠 아이피 홀딩 비.브이. | Structures including multiple carbon layers and methods of forming and using same |
| KR20210145079A (en) | 2020-05-21 | 2021-12-01 | 에이에스엠 아이피 홀딩 비.브이. | Flange and apparatus for processing substrates |
| TWI873343B (en) | 2020-05-22 | 2025-02-21 | 荷蘭商Asm Ip私人控股有限公司 | Reaction system for forming thin film on substrate |
| KR20210146802A (en) | 2020-05-26 | 2021-12-06 | 에이에스엠 아이피 홀딩 비.브이. | Method for depositing boron and gallium containing silicon germanium layers |
| TWI876048B (en) | 2020-05-29 | 2025-03-11 | 荷蘭商Asm Ip私人控股有限公司 | Substrate processing device |
| TW202212620A (en) | 2020-06-02 | 2022-04-01 | 荷蘭商Asm Ip私人控股有限公司 | Apparatus for processing substrate, method of forming film, and method of controlling apparatus for processing substrate |
| TW202208659A (en) | 2020-06-16 | 2022-03-01 | 荷蘭商Asm Ip私人控股有限公司 | Method for depositing boron containing silicon germanium layers |
| TW202218133A (en) | 2020-06-24 | 2022-05-01 | 荷蘭商Asm Ip私人控股有限公司 | Method for forming a layer provided with silicon |
| TWI873359B (en) | 2020-06-30 | 2025-02-21 | 荷蘭商Asm Ip私人控股有限公司 | Substrate processing method |
| US12431354B2 (en) | 2020-07-01 | 2025-09-30 | Asm Ip Holding B.V. | Silicon nitride and silicon oxide deposition methods using fluorine inhibitor |
| TW202202649A (en) | 2020-07-08 | 2022-01-16 | 荷蘭商Asm Ip私人控股有限公司 | Substrate processing method |
| KR20220010438A (en) | 2020-07-17 | 2022-01-25 | 에이에스엠 아이피 홀딩 비.브이. | Structures and methods for use in photolithography |
| TWI878570B (en) | 2020-07-20 | 2025-04-01 | 荷蘭商Asm Ip私人控股有限公司 | Method and system for depositing molybdenum layers |
| KR20220011092A (en) | 2020-07-20 | 2022-01-27 | 에이에스엠 아이피 홀딩 비.브이. | Method and system for forming structures including transition metal layers |
| US12322591B2 (en) | 2020-07-27 | 2025-06-03 | Asm Ip Holding B.V. | Thin film deposition process |
| KR20220021863A (en) | 2020-08-14 | 2022-02-22 | 에이에스엠 아이피 홀딩 비.브이. | Method for processing a substrate |
| US12040177B2 (en) | 2020-08-18 | 2024-07-16 | Asm Ip Holding B.V. | Methods for forming a laminate film by cyclical plasma-enhanced deposition processes |
| TW202228863A (en) | 2020-08-25 | 2022-08-01 | 荷蘭商Asm Ip私人控股有限公司 | Method for cleaning a substrate, method for selectively depositing, and reaction system |
| US11725280B2 (en) | 2020-08-26 | 2023-08-15 | Asm Ip Holding B.V. | Method for forming metal silicon oxide and metal silicon oxynitride layers |
| TW202229601A (en) | 2020-08-27 | 2022-08-01 | 荷蘭商Asm Ip私人控股有限公司 | Method of forming patterned structures, method of manipulating mechanical property, device structure, and substrate processing system |
| TW202217045A (en) | 2020-09-10 | 2022-05-01 | 荷蘭商Asm Ip私人控股有限公司 | Methods for depositing gap filing fluids and related systems and devices |
| USD990534S1 (en) | 2020-09-11 | 2023-06-27 | Asm Ip Holding B.V. | Weighted lift pin |
| KR20220036866A (en) | 2020-09-16 | 2022-03-23 | 에이에스엠 아이피 홀딩 비.브이. | Silicon oxide deposition method |
| USD1012873S1 (en) | 2020-09-24 | 2024-01-30 | Asm Ip Holding B.V. | Electrode for semiconductor processing apparatus |
| TWI889903B (en) | 2020-09-25 | 2025-07-11 | 荷蘭商Asm Ip私人控股有限公司 | Semiconductor processing method |
| US12009224B2 (en) | 2020-09-29 | 2024-06-11 | Asm Ip Holding B.V. | Apparatus and method for etching metal nitrides |
| KR20220045900A (en) | 2020-10-06 | 2022-04-13 | 에이에스엠 아이피 홀딩 비.브이. | Deposition method and an apparatus for depositing a silicon-containing material |
| CN114293174A (en) | 2020-10-07 | 2022-04-08 | Asm Ip私人控股有限公司 | Gas supply unit and substrate processing apparatus including the same |
| TW202229613A (en) | 2020-10-14 | 2022-08-01 | 荷蘭商Asm Ip私人控股有限公司 | Method of depositing material on stepped structure |
| TW202232565A (en) | 2020-10-15 | 2022-08-16 | 荷蘭商Asm Ip私人控股有限公司 | Method of manufacturing semiconductor device, and substrate treatment apparatus using ether-cat |
| TW202217037A (en) | 2020-10-22 | 2022-05-01 | 荷蘭商Asm Ip私人控股有限公司 | Method of depositing vanadium metal, structure, device and a deposition assembly |
| TW202223136A (en) | 2020-10-28 | 2022-06-16 | 荷蘭商Asm Ip私人控股有限公司 | Method for forming layer on substrate, and semiconductor processing system |
| TW202229620A (en) | 2020-11-12 | 2022-08-01 | 特文特大學 | Deposition system, method for controlling reaction condition, method for depositing |
| TW202229795A (en) | 2020-11-23 | 2022-08-01 | 荷蘭商Asm Ip私人控股有限公司 | A substrate processing apparatus with an injector |
| TW202235649A (en) | 2020-11-24 | 2022-09-16 | 荷蘭商Asm Ip私人控股有限公司 | Methods for filling a gap and related systems and devices |
| TW202235675A (en) | 2020-11-30 | 2022-09-16 | 荷蘭商Asm Ip私人控股有限公司 | Injector, and substrate processing apparatus |
| US12255053B2 (en) | 2020-12-10 | 2025-03-18 | Asm Ip Holding B.V. | Methods and systems for depositing a layer |
| TW202233884A (en) | 2020-12-14 | 2022-09-01 | 荷蘭商Asm Ip私人控股有限公司 | Method of forming structures for threshold voltage control |
| US11946137B2 (en) | 2020-12-16 | 2024-04-02 | Asm Ip Holding B.V. | Runout and wobble measurement fixtures |
| TW202232639A (en) | 2020-12-18 | 2022-08-16 | 荷蘭商Asm Ip私人控股有限公司 | Wafer processing apparatus with a rotatable table |
| TW202226899A (en) | 2020-12-22 | 2022-07-01 | 荷蘭商Asm Ip私人控股有限公司 | Plasma treatment device having matching box |
| TW202231903A (en) | 2020-12-22 | 2022-08-16 | 荷蘭商Asm Ip私人控股有限公司 | Transition metal deposition method, transition metal layer, and deposition assembly for depositing transition metal on substrate |
| TW202242184A (en) | 2020-12-22 | 2022-11-01 | 荷蘭商Asm Ip私人控股有限公司 | Precursor capsule, precursor vessel, vapor deposition assembly, and method of loading solid precursor into precursor vessel |
| USD980813S1 (en) | 2021-05-11 | 2023-03-14 | Asm Ip Holding B.V. | Gas flow control plate for substrate processing apparatus |
| USD981973S1 (en) | 2021-05-11 | 2023-03-28 | Asm Ip Holding B.V. | Reactor wall for substrate processing apparatus |
| USD1023959S1 (en) | 2021-05-11 | 2024-04-23 | Asm Ip Holding B.V. | Electrode for substrate processing apparatus |
| USD980814S1 (en) | 2021-05-11 | 2023-03-14 | Asm Ip Holding B.V. | Gas distributor for substrate processing apparatus |
| USD990441S1 (en) | 2021-09-07 | 2023-06-27 | Asm Ip Holding B.V. | Gas flow control plate |
| USD1060598S1 (en) | 2021-12-03 | 2025-02-04 | Asm Ip Holding B.V. | Split showerhead cover |
| Publication number | Priority date | Publication date | Assignee | Title |
|---|---|---|---|---|
| JP2005166716A (en)* | 2003-11-28 | 2005-06-23 | Tokyo Electron Ltd | Insulating film forming method and insulating film forming system |
| JP2006073799A (en)* | 2004-09-02 | 2006-03-16 | Rohm Co Ltd | Method for manufacturing semiconductor device |
| JP2006278506A (en)* | 2005-03-28 | 2006-10-12 | Mitsui Chemicals Inc | Porous film manufacturing method, interlayer insulating film, semiconductor material, and semiconductor device |
| Publication number | Priority date | Publication date | Assignee | Title |
|---|---|---|---|---|
| JP2002353308A (en) | 2001-05-28 | 2002-12-06 | Toshiba Corp | Semiconductor device and manufacturing method thereof |
| US7485570B2 (en)* | 2002-10-30 | 2009-02-03 | Fujitsu Limited | Silicon oxycarbide, growth method of silicon oxycarbide layer, semiconductor device and manufacture method for semiconductor device |
| US6855645B2 (en)* | 2002-12-30 | 2005-02-15 | Novellus Systems, Inc. | Silicon carbide having low dielectric constant |
| JP2006114719A (en) | 2004-10-15 | 2006-04-27 | Jsr Corp | Surface hydrophobizing composition, surface hydrophobizing method, semiconductor device and manufacturing method thereof |
| JP2007053133A (en)* | 2005-08-15 | 2007-03-01 | Toshiba Corp | Semiconductor device and manufacturing method thereof |
| US20070249156A1 (en)* | 2006-04-20 | 2007-10-25 | Griselda Bonilla | Method for enabling hard mask free integration of ultra low-k materials and structures produced thereby |
| US7741224B2 (en)* | 2007-07-11 | 2010-06-22 | Texas Instruments Incorporated | Plasma treatment and repair processes for reducing sidewall damage in low-k dielectrics |
| Publication number | Priority date | Publication date | Assignee | Title |
|---|---|---|---|---|
| JP2005166716A (en)* | 2003-11-28 | 2005-06-23 | Tokyo Electron Ltd | Insulating film forming method and insulating film forming system |
| JP2006073799A (en)* | 2004-09-02 | 2006-03-16 | Rohm Co Ltd | Method for manufacturing semiconductor device |
| JP2006278506A (en)* | 2005-03-28 | 2006-10-12 | Mitsui Chemicals Inc | Porous film manufacturing method, interlayer insulating film, semiconductor material, and semiconductor device |
| Publication number | Priority date | Publication date | Assignee | Title |
|---|---|---|---|---|
| JP2009081348A (en)* | 2007-09-27 | 2009-04-16 | Fujitsu Ltd | Interface roughness reducing film, wiring layer, semiconductor device, and method of manufacturing semiconductor device |
| WO2010064306A1 (en)* | 2008-12-03 | 2010-06-10 | 富士通株式会社 | Method for manufacturing semiconductor device |
| JPWO2010064306A1 (en)* | 2008-12-03 | 2012-05-10 | 富士通株式会社 | Manufacturing method of semiconductor device |
| US8404584B2 (en) | 2008-12-03 | 2013-03-26 | Fujitsu Limited | Method of manufacturing semiconductor device |
| US9355846B2 (en) | 2012-03-16 | 2016-05-31 | Kabushiki Kaisha Toshiba | Non-uniform silicon dioxide and air gap for separating memory cells |
| JP2015529007A (en)* | 2012-07-02 | 2015-10-01 | アプライド マテリアルズ インコーポレイテッドApplied Materials,Incorporated | Damage repair of low-k dielectrics by gas-phase chemical exposure |
| JP2018011061A (en)* | 2012-07-02 | 2018-01-18 | アプライド マテリアルズ インコーポレイテッドApplied Materials,Incorporated | Damage repair of low-k dielectrics by gas-phase chemical exposure |
| Publication number | Publication date |
|---|---|
| TWI358105B (en) | 2012-02-11 |
| US7842518B2 (en) | 2010-11-30 |
| US20080108153A1 (en) | 2008-05-08 |
| TW200836294A (en) | 2008-09-01 |
| Publication | Publication Date | Title |
|---|---|---|
| JP2008117903A (en) | Manufacturing method of semiconductor device | |
| JP4142941B2 (en) | Manufacturing method of semiconductor device | |
| US8445377B2 (en) | Mechanically robust metal/low-k interconnects | |
| US6656840B2 (en) | Method for forming silicon containing layers on a substrate | |
| US8173537B1 (en) | Methods for reducing UV and dielectric diffusion barrier interaction | |
| US8889544B2 (en) | Dielectric protection layer as a chemical-mechanical polishing stop layer | |
| EP1094506A2 (en) | Capping layer for extreme low dielectric constant films | |
| CN1832128A (en) | Method for fabricating interconnect structure and interconnect structure fabricated therefrom | |
| CN1319148C (en) | Structures with improved interfacial strength of SiCOH dielectrics and method for preparing the same | |
| US7557035B1 (en) | Method of forming semiconductor devices by microwave curing of low-k dielectric films | |
| KR19990013556A (en) | Semiconductor device and manufacturing method thereof | |
| KR100489456B1 (en) | Semiconductor device and its manufacturing method | |
| WO2006025500A1 (en) | Method for manufacturing semiconductor device and semiconductor device manufactured by such method | |
| CN101241857A (en) | Method of forming dielectric structure and semiconductor structure | |
| US7138333B2 (en) | Process for sealing plasma-damaged, porous low-k materials | |
| JP5823359B2 (en) | Manufacturing method of semiconductor device | |
| JP2010287655A (en) | Manufacturing method of semiconductor device | |
| JP2011124472A (en) | Method of manufacturing semiconductor device | |
| WO2010113375A1 (en) | Semiconductor device and method for manufacturing same | |
| JP2011082308A (en) | Method of manufacturing semiconductor apparatus | |
| JP4567587B2 (en) | Manufacturing method of semiconductor device | |
| JP5396837B2 (en) | Manufacturing method of semiconductor device | |
| JP5200436B2 (en) | Manufacturing method of semiconductor device | |
| CN100481344C (en) | Nitrogen-free dielectric anti-reflective coating and hardmask | |
| JP4223012B2 (en) | Insulating film forming method, multilayer structure forming method, and semiconductor device manufacturing method |
| Date | Code | Title | Description |
|---|---|---|---|
| A521 | Request for written amendment filed | Free format text:JAPANESE INTERMEDIATE CODE: A523 Effective date:20090806 | |
| A621 | Written request for application examination | Free format text:JAPANESE INTERMEDIATE CODE: A621 Effective date:20090806 | |
| A977 | Report on retrieval | Free format text:JAPANESE INTERMEDIATE CODE: A971007 Effective date:20120315 | |
| A131 | Notification of reasons for refusal | Free format text:JAPANESE INTERMEDIATE CODE: A131 Effective date:20120321 | |
| A02 | Decision of refusal | Free format text:JAPANESE INTERMEDIATE CODE: A02 Effective date:20120717 |