










本発明は、包括的に、心臓蘇生の分野に関し、特に、循環補助(circulatory assistance or support)と一連の脱分極用の心臓刺激パルスとを組み合わせたものを送出することによって、長期間の不全収縮又は不全収縮に近いものが生じた後に心臓活動を回復させる方法および装置に関する。 The present invention relates generally to the field of cardiac resuscitation, and in particular, by delivering a combination of circulatory assistance or support and a series of cardiac stimulation pulses for depolarization, Alternatively, it relates to a method and apparatus for restoring cardiac activity after something close to asystole has occurred.
突然心臓死(SCD)は、毎年、米国で推定400,000〜450,000人の生命を奪い、若い成人の間でのSCDの発生率は増加している。SCDは通常、不整脈又は冠状動脈疾患によって引き起こされる。SCDには予期せず起こるという性質があるため、SCDを防止することは難しく、またSCDは心臓関連死の大部分についての考えられる原因であり続けている。 Sudden cardiac death (SCD) kills an estimated 400,000 to 450,000 lives each year in the United States, and the incidence of SCD among young adults is increasing. SCD is usually caused by arrhythmia or coronary artery disease. Due to the unexpected nature of SCD, it is difficult to prevent SCD, and SCD continues to be a possible cause for the majority of heart-related deaths.
心室頻脈(VT)又は心室細動(VF)は、SCDより前に起こることが多い。細動開始の初期の1分以内に送出されるディフィブリレーションショックは、死を防止し、正常心調律を回復させるのに非常に有効であり得る。不整脈の傾向を有すると診断された患者は、不整脈の開始後に、生命を救う電気刺激治療を迅速に供給する埋め込み可能カーディオバータ−ディフィブリレータから利益を受けることができる。 Ventricular tachycardia (VT) or ventricular fibrillation (VF) often occurs before SCD. A defibrillation shock delivered within one minute of the beginning of fibrillation can be very effective in preventing death and restoring normal heart rhythm. Patients diagnosed as having a tendency to arrhythmia can benefit from an implantable cardioverter-defibrillator that quickly delivers life-saving electrical stimulation therapy after the onset of arrhythmia.
しかしながら、SCDについての患者のリスクは、最初の不整脈エピソードの前にはわかっていないことが多く、迅速に処置されなければ、致命的であることが多い。心肺蘇生(CPR)だけを使用して心停止から首尾よく蘇生させる可能性は非常に低い。病院においてCPRで処置された患者のほんの1〜2%しか退院しない。CPRだけでは、一般に、VFを洞調律に変換しないが、VFを終了させるために外部ディフィブリレーションショックが送出されたとしても、結果として、電気機械解離(EMD)とも呼ばれる不全収縮又は無脈性電気活動(PEA)となることが多い。ディフィブリレーションショックの送出の成功率は、VFの開始に続く最初の2〜3分にわたって劇的に減少する。V. DeMaio等による「Optimal Defibrillation Response Intervals for Maximum Out-of-hospital Cardiac Arrest Survival Rates」という題名の、August 2003 Annals of Emergency Medicine Volume 42, p242-250を参照されたい。4分以内にその場に緊急対応要員が到着する可能性が小さいため、既存の技法を使用して首尾よく蘇生を行う確率は低い。15分以内にその場に緊急対応要員が到着する確率は良好である。そのため、長期のVF、微細なVF、又は不全収縮の後に、洞調律へ首尾よく転換することを可能にする、新しい心臓蘇生技法が必要とされている。 However, patient risk for SCD is often unknown prior to the first arrhythmia episode and is often fatal if not treated quickly. The likelihood of successfully resuscitating from cardiac arrest using only cardiopulmonary resuscitation (CPR) is very low. Only 1-2% of patients treated with CPR in the hospital are discharged. CPR alone generally does not convert VF to sinus rhythm, but even if an external defibrillation shock is delivered to terminate VF, the result is asystole or pulselessness, also called electromechanical dissociation (EMD) Often becomes electrical activity (PEA). The success rate of defibrillation shock delivery is dramatically reduced over the first few minutes following the onset of VF. See August 2003 Annals of Emergency Medicine Volume 42, p242-250, entitled “Optimal Defibrillation Response Intervals for Maximum Out-of-hospital Cardiac Arrest Survival Rates” by V. DeMaio et al. The probability of a successful resuscitation using existing techniques is low, as there is little chance of emergency response personnel arriving within 4 minutes. The probability of emergency response personnel arriving within 15 minutes is good. Therefore, there is a need for new cardiac resuscitation techniques that allow a successful conversion to sinus rhythm after prolonged VF, fine VF, or asystole.
現行の方法を使用した首尾よい蘇生の比率を制限するVFの結果は、VF中に灌流が損傷を受けることによって生じる低酸素である。正常な心機能の間、心筋繊維の収縮は、カルシウムがカルシウムチャネル(Lタイプチャネル)を介して細胞に入る時に起こる。カルシウムは、細胞膜が通過する活動電位によって脱分極して、Lタイプチャネルを介してカルシウムに対する浸透性を増加させる時に、細胞に入る。カルシウムが細胞に入ることによって、筋小胞体(SR)からリアノジンチャネルを通して筋形質内へカルシウムがさらに放出される。この「カルシウム誘発式カルシウム放出」は、筋形質カルシウム濃度を増加させ、それによって、カルシウムが筋フィラメントと相互作用して、筋フィラメントの機械的サイクリング及び筋節短縮化をもたらす。 The result of VF that limits the rate of successful resuscitation using current methods is hypoxia caused by perfusion damage during VF. During normal heart function, myocardial fiber contraction occurs when calcium enters cells through calcium channels (L-type channels). Calcium enters the cell when it is depolarized by the action potential across the cell membrane and increases its permeability to calcium via L-type channels. As calcium enters the cell, more calcium is released from the sarcoplasmic reticulum (SR) through the ryanodine channel into the muscle trait. This “calcium-induced calcium release” increases myoplasmic calcium concentration, whereby calcium interacts with myofilaments resulting in mechanical cycling of myofilaments and sarcomere shortening.
カルシウムは、作動するのに細胞燃料アデノシン三リン酸(ATP)を必要とするとともに、「筋小胞体又は小胞体カルシウムATPases」(又は、「SERCA」)として知られる、細胞内カルシウムポンプを介してSR内に再び貯留される。特に弛緩中における筋フィラメントサイクリングも、ATPを必要とする。これらの動作は共に、ATPの生成に酸素が必要とされるため、結果として低酸素によって影響を受ける。細動中、心臓の低灌流は、結果として低酸素及び細胞機能にとって利用可能なATPの不足をもたらす。VF、不全収縮、又は不全収縮に近いエピソードが数分間持続すると、低酸素状態が深刻になり、外部ディフィブリレーションの試みが首尾よく行われるのを妨げる制限要素になる。 Calcium requires the cellular fuel adenosine triphosphate (ATP) to operate and via an intracellular calcium pump known as “muscle endoplasmic reticulum or endoplasmic reticulum calcium ATPases” (or “SERCA”). It is stored again in the SR. Muscle filament cycling, especially during relaxation, also requires ATP. Both of these operations are affected by low oxygen as a result, as oxygen is required for ATP generation. During fibrillation, hypoperfusion of the heart results in a lack of available ATP for hypoxia and cellular function. If VF, asystole, or an episode close to asystole persists for several minutes, hypoxia becomes serious and becomes a limiting factor that prevents successful external defibrillation attempts.
しかしながら、他のメカニズムが重要な役割を果たす場合がある。通常カルシウム誘発式カルシウム放出中にSRからカルシウムを放出するリアノジンカルシウムチャネルは、「漏れやすい」、すなわち、一部のカルシウムが、カルシウム誘発式カルシウム放出メカニズムが無い状態でSRから放出される。通常、SRカルシウム貯蔵は、Lタイプチャネルを通って細胞に入るカルシウムを介して、また、SERCAを介して筋形質からカルシウムのSR再摂取を行うことによって、各心周期中に補給される。活動電位の一定のシーケンスが無い状態で、SRカルシウム貯蔵は、カルシウムがSRから漏出するにつれて減少し得、また、細胞の正常安静電位を維持するナトリウム−カルシウムイオンチャネルによって細胞から取り除かれる。結果として、この「漏れた」カルシウムは、次の活動電位に関する筋節短縮化に寄与するために利用可能でなくなる。 However, other mechanisms may play an important role. Ryanodine calcium channels that normally release calcium from SR during calcium-induced calcium release are “leaky”, that is, some calcium is released from the SR without a calcium-induced calcium release mechanism. Normally, SR calcium stores are replenished during each cardiac cycle by calcium re-uptake from the muscle trait via calcium entering the cells through L-type channels and via SERCA. In the absence of a constant sequence of action potentials, SR calcium storage can decrease as calcium leaks from the SR and is removed from the cell by sodium-calcium ion channels that maintain the cell's normal low electrostatic potential. As a result, this “leaked” calcium becomes unavailable to contribute to sarcomere shortening for the next action potential.
過去には、このSRカルシウム漏れは、取るに足らないものであると考えられた。しかしながら、最近の研究は、このカルシウム漏れがかなり多量である可能性があることを示唆している。多量である場合、心機能が、細動中に少なくとも2つのメカニズムによって次第に低下すると理論付けることができる。第1に、循環の実効的な喪失から起こる不十分な心筋灌流による低酸素は、筋フィラメントサイクリング及びSERCAを介したSRカルシウム摂取に利用可能なATPを減少させる。第2に、カルシウム漏れによるSRカルシウム消耗は、十分な細胞脱分極及びSRカルシウム貯蔵に補給するSERCA活動の欠如により重大なものになり、それによって、筋フィラメントサイクリングに利用可能なカルシウムが減少する。そのため、累積的なATP喪失及びSRカルシウム消耗は共に、心停止に続く最初の3〜5分の間に機能の喪失を悪化させる一因となる場合があり、既知の技法を用いて蘇生を成功させる妨げとなる。 In the past, this SR calcium leak was considered insignificant. However, recent studies suggest that this calcium leakage can be quite large. It can be theorized that, in large quantities, cardiac function gradually decreases by at least two mechanisms during fibrillation. First, hypoxia due to inadequate myocardial perfusion resulting from effective loss of circulation reduces the ATP available for SR calcium intake through myofilament cycling and SERCA. Second, SR calcium depletion due to calcium leakage is exacerbated by lack of sufficient cell depolarization and SERCA activity to supplement SR calcium storage, thereby reducing the available calcium for myofilament cycling. Therefore, both cumulative ATP loss and SR calcium depletion may contribute to exacerbating loss of function during the first 3-5 minutes following cardiac arrest, and successful resuscitation using known techniques It will be a hindrance.
ディフィブリレーションが有効であり得る最大3〜5分の時間の経過に理論的に対応する、SRカルシウム貯蔵がそれほど消耗していない時、ディフィブリレーション単独で心拍動を回復する場合がある。単一の高電圧ディフィブリレーションショックは、大きな心筋容積を脱分極して、カルシウム内への流入を可能にするように働き、続いて、ATP保存物がまだ消耗していない場合、正常心周期プロセスを再生することができるカルシウム処理サイクルが生成される。しかしながら、SRカルシウム貯蔵がかなり消耗している場合、細胞脱分極が繰り返されることによってのみ起こる、Lタイプチャネルを通した細胞外カルシウム流入の寄与の無い状態でSRカルシウム喪失を回復するのに、ディフィブリレーション単独では十分でない場合がある。低酸素が始まった場合、ATPは、筋フィラメント及びSERCAに利用可能でなくなる。多くの最新の出版物は、ショック送出前にCPRが施行されることの重要性を強調してきた。4分より長い時間にわたって細動が存在した時に、ショックの送出前に送出される1分間のCPRが、即座に行われるディフィブリレーションに比べてよりよい生存率をもたらしたと報告されている。 Defibrillation alone may restore heartbeat when SR calcium storage is not depleted, which theoretically corresponds to a time course of up to 3-5 minutes where defibrillation can be effective. A single high voltage defibrillation shock depolarizes a large myocardial volume and allows it to enter into calcium, followed by a normal cardiac cycle if the ATP reserve is not yet exhausted A calcium treatment cycle is generated that can regenerate the process. However, when SR calcium storage is rather depleted, it is difficult to recover SR calcium loss without the contribution of extracellular calcium influx through L-type channels, which occurs only by repeated cell depolarization. Brelation alone may not be enough. When hypoxia begins, ATP becomes unavailable to myofilaments and SERCA. Many modern publications have emphasized the importance of CPR being enforced prior to shock delivery. It has been reported that when fibrillation has been present for longer than 4 minutes, 1 minute CPR delivered prior to delivery of the shock has resulted in better survival than immediate defibrillation.
しかしながら、CPRが施行されたとしても、個々のディフィブリレーションショックは、通常、長期の細動又は不全収縮エピソードの後では洞調律を回復しない。単一の脱分極ショックは、単一脱分極中に起こるカルシウム流入が、正常SRカルシウム濃度を回復するのに不十分である場合があるため、細胞のカルシウム処理サイクリングを回復するのに適当でない場合がある。経皮的ディフィブリレーション治療の開発における初期の研究は、一連のショックは、単一の高エネルギーショックより効果があると報告した。或る調査では、最初のショックが完全にディフィブリレーションするのに失敗した場合、一連のショックが一律に成功した。一連の脱分極は、SR貯留のために細胞内カルシウムを利用可能にする脱分極シーケンスの相加効果によって、正常SRカルシウム濃度を回復させるのに必要である場合がある。 However, even when CPR is performed, individual defibrillation shocks usually do not restore sinus rhythm after prolonged fibrillation or asystole episodes. A single depolarization shock is not appropriate to restore cellular calcium treatment cycling because the calcium influx that occurs during a single depolarization may be insufficient to restore normal SR calcium concentration There is. Early studies in the development of percutaneous defibrillation therapy reported that a series of shocks was more effective than a single high energy shock. In one study, if the first shock failed to fully defibrillate, a series of shocks were uniformly successful. A series of depolarizations may be necessary to restore normal SR calcium concentration by the additive effect of a depolarization sequence that makes intracellular calcium available for SR retention.
ディフィブリレーション調査における早期の観測結果にもかかわらず、その後の研究は、主として、埋め込み可能ディフィブリレーションデバイスにおいて現在実施されている単一ショックディフィブリレーションに焦点を当てた。単一ショックディフィブリレーションは、一連のショックより少ないエネルギーを必要とし、したがって、埋め込み可能デバイスで実施するのにより適している。最終的には、単一ショックディフィブリレーションは、埋め込み可能デバイスで利用可能な不整脈検出アルゴリズムによる、開始の数秒以内における細動検出のシナリオで有効であることがわかった。 Despite early observations in the defibrillation study, subsequent studies focused primarily on single shock defibrillation currently being performed on implantable defibrillation devices. Single shock defibrillation requires less energy than a series of shocks and is therefore better suited to be implemented with implantable devices. Eventually, single shock defibrillation was found to be effective in scenarios of fibrillation detection within a few seconds of onset, with arrhythmia detection algorithms available on implantable devices.
心臓不整脈の処置中における複数パルスの使用は、何人かの患者で提案された。心臓をディフィブリレーションするのに不十分な第1の処置波形と心臓をディフィブリレーションする第2の処置波形とを含む、細動する心臓に苦しむ被験者におけるディフィブリレーションを行った後に、無脈性電気活動(PEA)の開始の可能性を減らす方法は、Walcott他に対する米国特許出願公開第2002/0161407号にその全体が開示されている。複数の密接な間隔のディフィブリレーションパルスを心臓に送出するシステム及び方法は、Kroll他に発行された米国特許第5,620,464号に全体が開示され、パルス送出用の主エネルギー送出コンデンサの全体サイズを減らす。前処置後に印加されるディフィブリレーション波形が、通常であれば必要とされることになるエネルギーより少ないエネルギーで自身のタスクを達成することができるように、無秩序に収縮する心筋細胞の活動を編成するプロセスを始める、細動する心臓に電気的前処置を適用するためのプロセスは、Kroll他に発行された米国特許第5,314,448号にその全体が開示されている。Kroll他に発行された米国特許第6,314,319号では、心臓細胞を刺激し、細動中に収縮が強制的に血行力学的出力を出すようにさせ、頻脈又は不全収縮を血行力学的に低下させる電気的方法は、「Electrical Cardiac output Forcing」として参照される方法にその全体が開示されている。 The use of multiple pulses during the treatment of cardiac arrhythmias has been proposed in some patients. Pulseless after performing defibrillation in a subject suffering from a fibrillating heart, including a first treatment waveform that is insufficient to defibrillate the heart and a second treatment waveform that defibrillates the heart A method for reducing the likelihood of initiating sexual electrical activity (PEA) is disclosed in its entirety in US Patent Application Publication No. 2002/0161407 to Walcott et al. A system and method for delivering a plurality of closely spaced defibrillation pulses to the heart is generally disclosed in US Pat. No. 5,620,464 issued to Kroll et al. Reduce overall size. Organize the activity of randomly contracting cardiomyocytes so that the defibrillation waveform applied after pretreatment can accomplish its task with less energy than would otherwise be required A process for applying electrical pretreatment to a fibrillating heart is disclosed in U.S. Pat. No. 5,314,448 issued to Kroll et al. In US Pat. No. 6,314,319 issued to Kroll et al., Cardiac cells are stimulated to force the contraction to produce hemodynamic output during fibrillation, and tachycardia or deflated contractions to hemodynamics. The electrical method of reducing the electrical power is disclosed in its entirety in the method referred to as “Electrical Cardiac output Forcing”.
血流を回復するために心臓を処置する方法であって、心室頻脈性不整脈又は心室細動の終了後に電気機械解離が起こり、方法は、心室頻脈性不整脈又は細動の終了後に電気機械解離を識別すること、及び、電気的治療を提供することを含み、治療は電気パルスの一連のパケットを含む、方法は、Rosborough及びDenoに発行されたWO00/66222にその全体が開示されている。一連のパルスパケットは、心室頻脈性不整脈又は細動が終了し、且つ、電気機械解離が検出された後に送出される。 A method of treating the heart to restore blood flow, wherein electromechanical dissociation occurs after completion of ventricular tachyarrhythmia or ventricular fibrillation, the method comprising electromechanical after completion of ventricular tachyarrhythmia or fibrillation Identifying dissociation and providing electrical therapy, where the therapy includes a series of packets of electrical pulses, the method is disclosed in its entirety in WO 00/66222 issued to Rosborough and Deno . A series of pulse packets is delivered after ventricular tachyarrhythmia or fibrillation is terminated and an electromechanical dissociation is detected.
しかしながら、心室細動又は不全収縮の長期エピソード後の心臓蘇生の問題に対処する必要性が残っており、長期エピソード後には、低酸素の深刻さが、心臓をディフィブリレーションする方法に基づく電気刺激の成功を制限するのに重要な役割を果たす。長期の、たとえば、1〜2分を超える細動又は不全収縮のシナリオでは、本発明の発明者等は、低酸素と徐々に生じるSRカルシウム喪失の両方が、単一ショックディフィブリレーションの成功率が低いことの一因であることを提唱する。したがって、心臓蘇生の成功を改善するために、蘇生方法は、低酸素及び細胞内カルシウム喪失に対処しなければならない。したがって、電気刺激を繰り返し送出することにより、より多くのカルシウムをポンプに利用可能にすると考えられるため、ATPをATPに依存するカルシウムポンプにとって利用可能になるようにし、SRカルシウム貯蔵の規格化を可能にするために、低酸素を緩和するメカニズムを含む蘇生方法が必要とされる。 However, there remains a need to address the problem of cardiac resuscitation after long-term episodes of ventricular fibrillation or asystole, and after long-term episodes, the severity of hypoxia is an electrical stimulus based on the method of defibrillating the heart. Plays an important role in limiting the success of In long-term, eg, fibrillation or asystole scenarios that exceed 1-2 minutes, the inventors of the present invention have found that both hypoxia and gradual SR calcium loss are the success rate of single shock defibrillation. Advocates that it is a cause of low. Therefore, in order to improve the success of cardiac resuscitation, the resuscitation method must deal with hypoxia and intracellular calcium loss. Therefore, it is thought that more calcium is made available to the pump by repeatedly sending electrical stimulation, so ATP can be made available to calcium pumps that depend on ATP, and SR calcium storage can be standardized. To achieve this, resuscitation methods that include a mechanism to mitigate hypoxia are needed.
本発明は、特に、VF、微細なVF、又は不全収縮の長期エピソード後に心臓蘇生を実施するシステム及び方法を提供することを対象とする。本発明は、手動又は自動で送出されるCPR又は他の灌流又は血行力学的な補助の形態であり得る循環補助を提供すること、及び、所定の期間の循環補助後に一連の心臓脱分極を誘発することを含むシステム及び方法において達成される。一実施形態では、一連の心臓脱分極は、或る質量の心筋細胞を脱分極させるパルスエネルギーで送出される電気刺激パルスによって誘発される。したがって、パルス列は、本明細書で「ペーシングクラスパルス」と呼ばれる心臓ペーシングパルスに通常関連するエネルギー等の、比較的低いエネルギーのパルス、および/または、本明細書で「ディフィブリレーションクラスパルス」と呼ばれるディフィブリレーションショックに通常関連する比較的高いエネルギーのパルスを含んでもよい。一連の心臓刺激パルスは、所定の時間間隔又は複数のパルスにわたって、一定又は可変レート及び一定又は可変振幅で送出されてもよい。一実施形態では、一連の刺激パルスは、列の最後の刺激パルスに続く指定された間隔の高電圧ディフィブリレーションショックで終了する。 The present invention is particularly directed to providing systems and methods for performing cardiac resuscitation after long-term episodes of VF, fine VF, or asystole. The present invention provides circulatory assistance, which can be in the form of CPR or other perfusion or hemodynamic assistance delivered manually or automatically, and induces a series of cardiac depolarizations after a predetermined period of circulatory assistance In a system and method that includes: In one embodiment, a series of cardiac depolarizations are triggered by electrical stimulation pulses delivered with pulsed energy that depolarizes a mass of cardiomyocytes. Thus, a pulse train is referred to herein as a relatively low energy pulse, such as the energy normally associated with a cardiac pacing pulse, referred to herein as a “pacing class pulse”, and / or a “defibrillation class pulse” herein. It may include relatively high energy pulses normally associated with a called defibrillation shock. A series of cardiac stimulation pulses may be delivered at a constant or variable rate and constant or variable amplitude over a predetermined time interval or multiple pulses. In one embodiment, the series of stimulation pulses ends with a specified interval of high voltage defibrillation shock following the last stimulation pulse in the column.
蘇生治療の電気刺激部分を送出する装置は、心臓刺激パルスを経皮的又は食道的に送出する、外部刺激デバイス及び関連する電極のセットとして具体化されてもよい。別法として、心臓刺激パルスを送出する装置は、心臓内電極、心外膜電極、又は、皮下に若しくは筋肉下に設置される電極を介して心臓刺激パルスを送出することが可能な埋め込み可能心臓刺激デバイス及び電極システムとして具体化されてもよい。プログラム可能な埋め込み可能デバイスでは、本発明によって提供される蘇生方法を、選択可能な不整脈治療のメニューに含めてもよい。 The apparatus for delivering the electrical stimulation portion of the resuscitation treatment may be embodied as a set of external stimulation devices and associated electrodes that deliver cardiac stimulation pulses percutaneously or esophagus. Alternatively, the device for delivering cardiac stimulation pulses may be an implantable heart capable of delivering cardiac stimulation pulses via intracardiac electrodes, epicardial electrodes, or electrodes placed subcutaneously or submuscularly. It may be embodied as a stimulation device and an electrode system. For programmable implantable devices, the resuscitation method provided by the present invention may be included in a menu of selectable arrhythmia treatments.
他の実施形態では、心臓刺激デバイスはさらに、心臓蘇生に続いて心拍出量を改善するために提供される心臓刺激治療を含む。一実施形態では、心臓刺激デバイスは、期外収縮後増強(potentiation)の機械的利益を達成するために送出される、期外収縮刺激パルスを提供することを含む。 In other embodiments, the cardiac stimulation device further includes a cardiac stimulation therapy provided to improve cardiac output following cardiac resuscitation. In one embodiment, the cardiac stimulation device includes providing an extra-systolic stimulation pulse that is delivered to achieve the mechanical benefit of extra-systolic potentiation.
さらに別の実施形態では、循環補助の送出に関連する信号を生成することができる生理的センサがシステムに含まれる。センサは、血中酸素飽和度(SaO2)、又は、乳酸塩又は過酸化水素、pH又は低酸素の程度を直接若しくは間接に指示する他の代謝パラメータ等の、したがって、代理物のセンサとして提供されてもよい。代替の実施形態では、センサは、血圧センサ、加速度計、又は、CPR中に送出される胸部圧迫に敏感な機械的センサ等の、循環補助の存在に関連する信号を生成する機械的センサとして提供されてもよい。センサ信号は、蘇生治療の電気刺激部分を始動するのに適切な時間を決定する時に使用するための、循環補助の存在及び持続時間を自動的に検出する埋め込み可能刺激デバイスによって使用されてもよい。 In yet another embodiment, the system includes a physiological sensor that can generate a signal associated with the delivery of circulatory assistance. Sensors are provided as surrogate sensors, such as blood oxygen saturation (SaO2), or other metabolic parameters that directly or indirectly indicate lactate or hydrogen peroxide, pH or the extent of hypoxia. May be. In alternative embodiments, the sensor is provided as a mechanical sensor that generates a signal related to the presence of circulatory assistance, such as a blood pressure sensor, accelerometer, or mechanical sensor sensitive to chest compressions delivered during CPR. May be. The sensor signal may be used by an implantable stimulation device that automatically detects the presence and duration of circulatory assistance for use in determining an appropriate time to trigger the electrical stimulation portion of the resuscitation treatment. .
図1は、VF、微細なVF、又は不全収縮の長期エピソード後に心臓蘇生治療を送出する方法の概略図である。本明細書で使用されるように、VFは、ECG監視機器上で通常容易に観測可能である比較的高振幅の細動波としてECG上に現れる粗大なVF(coarse VF)のことを指す。「微細なVF(fine VF)」は、一部のECG監視機器上で観測可能でない場合がある比較的低振幅の細動波の存在を指す。本明細書で使用される「不全収縮」という用語は、電気活動が全く無いこと、及び、電気活動は存在するが、1分当たり約10脱分極以下の非常に低いレートである、「徐脈不全収縮」と呼ばれることがある活動のことを指す。 FIG. 1 is a schematic diagram of a method for delivering cardiac resuscitation therapy after long-term episodes of VF, fine VF, or asystole. As used herein, VF refers to a coarse VF that appears on the ECG as a relatively high amplitude fibrillation wave that is usually readily observable on ECG monitoring equipment. “Fine VF” refers to the presence of relatively low amplitude fibrillation waves that may not be observable on some ECG monitoring equipment. As used herein, the term “asystole” refers to “bradycardia”, where there is no electrical activity and a very low rate of electrical activity present but less than about 10 depolarizations per minute. Refers to an activity that is sometimes referred to as "asystole".
本方法は、CPRで使用される外部胸部圧迫の形態であり得る循環補助52を送出することを含む。患者50は、VF、微細なVF、又は不全収縮の長期エピソード中に、低酸素を防止又は緩和するために循環補助52が与えられることが好ましい。低酸素を防止又は緩和することによって、ATPが、SERCA及び他の細胞機能にとって利用可能になると考えられる。さらに、脳の灌流を維持することは、首尾よく心臓を蘇生させる際に非可逆的大脳損傷を回避するために、長期のVF、微細なVF、又は不全収縮中に特に重要である。 The method includes delivering a
胸部圧迫は、緊急対応要員によって手動で、又は、自動化された蘇生機器を使用して自動的に送出されてもよい。患者50が自発的に呼吸していない場合、換気補助もまた必要とされる場合がある。換気54は、既知のCPR技法に従って、手動で、又は、換気装置を使用して送出されてもよい。患者のいる位置、現場で利用可能な機器、及び緊急対応要員の技量に応じて、換気装置54のタイプ及び適用される循環補助52が変わる場合がある。たとえば、病院すなわち緊急救命室の環境では、患者は、換気装置の上に設置され、手動又は自動の胸部圧迫を受けることができる。手術の環境では、直接心臓マッサージが循環補助のために提供されてもよく、又は、大動脈内バルーンポンプ又は膜型人工肺(ECMO)等の、別のタイプの循環補助メカニズムが、適所に置かれてもよい。病院外の環境では、手動CPRが、利用可能な唯一の循環補助である場合がある。 Chest compressions may be delivered manually by emergency responders or automatically using automated resuscitation equipment. If
蘇生方法は、図1に示す実施形態では、外部電気刺激デバイスである56を使用した心臓刺激パルスの送出をさらに含む。刺激装置56は、リード線58及び電極60の関連するセットを介して心臓電気刺激パルスを送出する。電極60は、経皮的心臓刺激を行うために、胴の上、概して胸郭エリア内に通常設置される皮膚電極として設けることができる。図示された電極60の位置は、例示に過ぎず、電極60の代替の位置が、心臓刺激パルスを送出するのに使用されてもよい。電極60は、別法として、心臓を刺激するために、経皮的に又は食道に設置するようになっていてもよい。術中心臓蘇生用途の場合、電極60は、心臓の表面上に直に設置することができる心外膜電極の形態をとってもよい。心臓電気刺激を侵襲的又は無侵襲的に適用するための既知の他のタイプの電極は、本発明を実施する時に、心臓刺激パルスを送出するために利用されてもよい。 The resuscitation method further includes delivering cardiac stimulation pulses using 56, an external electrical stimulation device, in the embodiment shown in FIG.
刺激装置56は、リード線58をパルス発生出力回路62に結合するインタフェース64を含む。出力回路62は、高電圧ディフィブリレーションクラスショックパルスを送出する高電圧出力回路部、および/または、低電圧ペーシングクラスパルスを送出する低電圧出力回路を含んでもよい。外部ディフィブリレータで使用するための高エネルギー出力回路は、Sullivan他に発行された米国特許第5,824,017号(参照によりその全体が本明細書に援用される)にその全体が記載されている。刺激装置56は、電池駆動式デバイスであってもよく、別法として、又は、付加的に、壁ソケットへの接続を可能にする、適切な電気遮蔽を有するDC入力を含んでもよい。 The
基本の実施形態では、刺激装置56によって送出される電気刺激パルスのレート、パルスエネルギー、パルス形状、及び他の特徴は、一定であり、ユーザインタフェース66を介して刺激装置56をイネーブルするか又は可能にすることによって、出力回路62によって送出される。代替の実施形態では、心臓電気刺激パルス列の送出を制御するパラメータは、出力回路62に結合したユーザインタフェース66を介して緊急対応要員によって設定されてもよい。限定はしないが、パルス列のパルスエネルギー、パスル振幅、パルス幅、パルスレート、および/または持続時間を含む種々の出力パラメータは、ユーザインタフェース66を使用して緊急対応要員によって設定されてもよい。 In the basic embodiment, the rate, pulse energy, pulse shape, and other characteristics of the electrical stimulation pulses delivered by the
図2は、図1の心臓刺激デバイスの一実施形態の機能ブロック図である。この実施形態では、刺激装置56は、患者のECGを監視する検知回路70を含む外部刺激デバイスである。検知回路70は、電極60からのECG信号を受け取るリード線インタフェース64に結合される。ECG信号は、緊急対応要員が閲覧するためにディスプレイ68上に視覚的に表示されてもよく、および/または、心臓活動の存在を検出して心調律を分類するために外部刺激装置56によって使用されてもよい。こうした情報は、刺激パルスパラメータを選択し、脱分極刺激パルス列が始動される時間を制御するために刺激装置56によって使用されてもよい。刺激装置56は、Taylor他に発行された米国特許第6,304,773号(参照によりその全体が本明細書に援用される)にその全体が開示されている不全収縮検出能力を備えてもよい。心臓刺激又は監視デバイスで使用するために知られている他の調律検出及び分類アルゴリズムは、心臓活動を検出して分類するために、また、長期のVF、微細なVF、又は不全収縮の検出に基づいて蘇生治療を推奨する時に、および/または、自動的に選択する時に実施されてもよい。 FIG. 2 is a functional block diagram of one embodiment of the cardiac stimulation device of FIG. In this embodiment, the
ディスプレイ68は、心臓の電気活動に関連する視覚信号又は音声信号を含んでもよい。一連の脱分極刺激の送出中又は送出後に、脱分極は、内因性であれ誘発性であれ、最初、機械的に弱い収縮を伴うと予想される。弱い収縮は、後続の脱分極に従って強度が増大することになる。胸部又は心臓の圧迫を弱い心拍動と同期させることによって、血行力学的利益が提供される場合がある。したがって、検知回路70によって検知される脱分極によって、マイクロプロセッサ72の制御下で、ディスプレイ68が、緊急対応要員によって知覚可能な信号を生成することができる。この信号は、心臓脱分極の発生又は手動CPRの送出のための他のトリガ事象を指示する、音響信号、触覚信号、および/または視覚信号であってよい。その後、緊急対応要員は、弱い機械的収縮の心拍出量を高めるために、脱分極に同期した、胸部又は心臓圧迫、又は、別の形態の概して脈動性である循環補助を送出してもよい。
外部刺激装置56は、心臓刺激機能をマイクロプロセッサ72によって制御することができるマイクロプロセッサ制御式デバイスとして図2に示される。しかしながら、刺激装置56は、マイクロプロセッサベースでない他のタイプのパルス発生デバイス、たとえば、専用デジタル又はアナログ回路部のプラットフォームを利用するデバイスとして設けられてもよいことが認識される。ユーザインタフェース66は、VF/不全収縮エピソードの開始時間および/またはCPR又は他の循環補助の持続時間等の患者関連データの入力を可能にしてもよい。こうしたデータは、いつ、どのタイプの一連の電気パルスが送出されるべきかを自動的に選択又は推奨する時に、その時検知された心臓活動と合わせて、刺激装置56によって使用されてもよい。
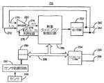
代替の実施形態では、本発明に従って心臓蘇生の電気刺激部分を送出する時に使用される心臓刺激デバイスは、埋め込み可能電気刺激デバイスとして提供されてもよい。図3は、埋め込み可能心臓刺激デバイス210及び患者の心臓208内に配置された関連する心臓リード線216の図である。刺激デバイス210は、患者の心臓208に対して動作可能に配置された1つ又は複数の心臓リード線の近位端を受け入れるコネクタブロック212を含む。図3では、右心室リード線216は、心臓活動を検知し、比較的低エネルギーのペーシングクラスパルスおよび/または高エネルギーのカーディオバージョン/ディフィブリレーションクラスショックパルスを含むことができる心臓刺激パルスを送出するための電極を位置決めするために使用される。これらの目的のために、右心室(RV)リード線216は、リング電極224、任意選択で、電極ヘッド228内に伸縮自在に取り付けられる先端電極226、RVコイル電極220、及び上大静脈(SVC)コイル電極230を備え、各電極は、リード線216の本体内に収容された絶縁導体に結合される。絶縁導体の近位端は、刺激デバイス210への電気接続を提供するために、リード線216の近位端においてリード線コネクタ217によって保持される対応するコネクタ端子に結合される。 In an alternative embodiment, the cardiac stimulation device used when delivering the electrical stimulation portion of cardiac resuscitation according to the present invention may be provided as an implantable electrical stimulation device. FIG. 3 is an illustration of an implantable
電極224及び226は、一般に、「先端−リング」構成と呼ばれる、心臓活動を検知するか、又は、低エネルギー刺激パルスを送出するための2極対として、又は、一般に、「筐体(can)」又は「ケース」電極と呼ばれる、不関電極として機能するデバイスハウジング211を有する単極構成で個々に使用されてもよい。デバイスハウジング211はまた、高エネルギー刺激パルスを心房又は心室に送出するために、コイル電極220又は230の一方又は両方と組み合わせた皮下電極として機能してもよい。
右心腔内で又は右心腔の周りでの、図3に示すRVリード線216ならびに電極224、226、220、及び228の示す位置は、おおよそのものであり、例示に過ぎない。さらに、1つ又は複数の心腔内の特定の部位において刺激又は検知するために提供される先端、リング、キャニスタベース、および/または、コイル電極の他の組み合わせを有する代替のリード線が、本発明と共に使用されてもよいことが認識される。特定の埋め込み可能心臓刺激デバイス及びリード線システムが図3に示されるが、本発明に含まれる方法(methodology)は、心内膜か、心外膜か、又は、冠状静脈洞内に位置決めされた単極、2極、又は多極リード線を含む、単腔、2腔、又は多腔システムにおいて適用されてもよい。本発明は、別法として、電極を心臓内又は心臓上に配置するリード線を採用しないシステムで実施されてもよい。たとえば、左又は右胸筋領域内等の、心臓に対して動作可能な位置にある皮下又は筋肉下に埋め込まれたデバイスは、心臓活動を検出するために電気的に検知し、電気刺激を送出するための、心臓内リード線に基づかない方法を使用することができるであろう。こうしたシステムは、デバイスハウジング内又はデバイスハウジング上に組み込まれた皮下又は筋肉下電極を採用してもよい。 The locations shown by the
図4は、図3の埋め込み可能心臓刺激デバイスの機能ブロック図である。デバイス210は、マイクロプロセッサ250、ペーシング出力回路252、カーディオバージョン/ディフィブリレーション出力回路254、及び刺激タイミング及び制御回路256を含み、これらは、制御/データバス258によってリンクされる。本発明によれば、デバイス210は、心臓蘇生治療の脱分極刺激部分を送出する。一連の脱分極電気刺激パルスは、刺激タイミング及び制御回路256の制御下で、ペーシング出力回路252および/またはカーディオバージョン/ディフィブリレーション出力回路254によって送出されてもよい。デバイス210は、心臓に対して動作可能に設置される電極への電気接続のための端子260、262、264、及び266を備える。端子260及び262は、パルス列内で比較的低電圧のペーシングクラスパルスを送出する低電圧ペーシング/検知電極に結合することができる。端子264及び266は、パルス列内で比較的高電圧のディフィブリレーションクラスパルスを送出する高電圧電極に結合することができる。パルス列の送出を制御するパラメータは、プログラムされるか、又は、マイクロプロセッサ250に関連するメモリ内に記憶され、データバス258を介して刺激タイミング及び制御回路256に伝達される。 FIG. 4 is a functional block diagram of the implantable cardiac stimulation device of FIG.
デバイス210はさらに、当該技術分野で既知の方法に従って、心臓活動を検知し、ペーシング、カーディオバージョン、ディフィブリレーション、および/または、他の心臓刺激治療を送出することが可能であり得る。一般的な検知、ペーシング、及びディフィブリレーション機能は、Keimelに発行された米国特許第5,117,824号(参照によりその全体が本明細書に援用される)に提供される説明に従って実現されてもよい。
通常、端子260及び262からの電気信号は、入力ライン270及び272上で、検知回路280に供給される。端子260及び262は、ペーシングクラス刺激パルスを送出するのに使用される同じ電極対であり得る、検知電極対、たとえば、2極先端−リング対への電気接続を提供し、したがって、端子260及び262はさらに、図4に示すように、ペーシング出力回路252に結合してもよい。心臓信号、たとえば、P波又はR波の検出に応答して、検知回路280は、出力ライン274上で、ロジック信号を刺激タイミング及び制御回路256に供給する。ロジック信号は、刺激パルス送出のタイミングを制御するのに使用される補充間隔をリセットするのに役立つ。検知事象間の間隔は、心調律を検出して分類するのに使用されてもよい。 Typically, electrical signals from
一般的なペーシング動作によれば、刺激タイミング及び制御回路256が、心臓刺激パルスのタイミングを制御するために設定された補充間隔に対応する所定の時間間隔の間、出力ライン274上で信号を受け取らない場合、タイミング及び制御回路部256は、ペーシング出力回路252によるペーシングパルスの生成をトリガするであろう。ライン276上のディセーブル信号は、デフォルトの検知回路280によるペーシングパルスの検知を防止する。検知回路部280の利得はまた、信号ライン278上で、刺激タイミング及び制御回路256によって制御される。 According to a typical pacing operation, the stimulation timing and
端子264及び266は、別のコイル電極および/またはデバイスハウジングと対になった少なくとも1つのコィル電極を一般に含むことになる、高エネルギー刺激電極構成への電気接続を提供する。端子264及び266は、カーディオバージョン/ディフィブリレーション出力回路254に結合し、高エネルギーカーディオバージョン/ディフィブリレーションクラスパルスを送出するのに使用される。
頻脈検出に応答して、検出される頻脈のタイプに従って、マイクロプロセッサ250から刺激タイミング及び制御回路256内にある療法をロードすることによって、抗頻脈ペーシング治療を、所望の場合には送出してもよい。高電圧カーディオバージョン又はディフィブリレーションショックパルスが必要とされる場合、マイクロプロセッサ250は、カーディオバージョン及びディフィブリレーション出力回路254を作動する。ディフィブリレーション又はカーディオバージョンパルスの送出のタイミングは、刺激タイミング及び制御回路256によって制御される。 In response to tachycardia detection, anti-tachycardia pacing therapy is delivered, if desired, by loading the therapy within the stimulation timing and
埋め込み可能カーディオバータ/ディフィブリレータで使用するための、既知の任意の心室カーディオバージョン又はディフィブリレーションパルス制御回路は、本発明と共に使用可能であってもよい。図示されたデバイスにおいて、カーディオバージョン又はディフィブリレーションパルスの送出は、刺激タイミング及び制御回路256の制御下で、制御バス258を介してカーディオバージョン/ディフィブリレーション出力回路254によって達成される。カーディオバージョン/ディフィブリレーション出力回路254は、ショックパルス波形、たとえば、単相か、2相か、又は多相パルスのいずれが送出されるか、パルスの送出にどの電極が関わるか、パルス形状及び傾斜、パルスエネルギー等を決定する。 Any known ventricular cardioversion or defibrillation pulse control circuit for use with an implantable cardioverter / defibrillator may be used with the present invention. In the illustrated device, the delivery of cardioversion or defibrillation pulses is accomplished by the cardioversion /
最新の埋め込み可能カーディオバータ−ディフィブリレータ(ICD)では、特定の治療が、医師によって前もってデバイスにプログラム入力され、治療メニューが通常提供される。たとえば、頻脈を最初に検出した場合には、抗頻脈ペーシング治療を選択することができる。頻脈を再び検出した場合には、より攻撃的な抗頻脈ペーシング治療が予定されてもよい。抗頻脈ペーシング治療での繰り返しの試みが失敗する場合、その後、高レベルカーディオバージョンパルス治療が選択されてもよい。現在利用可能なICDの場合と同様に、細動を終了させるための初期のショック(複数可)の失敗に応答して、ディフィブリレーションショックの振幅は、増分されてもよい。 In modern implantable cardioverter-defibrillators (ICDs), specific treatments are programmed into the device in advance by a physician and a treatment menu is usually provided. For example, if tachycardia is first detected, an anti-tachycardia pacing therapy can be selected. If tachycardia is detected again, a more aggressive anti-tachycardia pacing therapy may be scheduled. If repeated attempts at anti-tachycardia pacing therapy fail, then a high level cardioversion pulse therapy may be selected. As with currently available ICDs, in response to failure of the initial shock (s) to end fibrillation, the amplitude of the defibrillation shock may be incremented.
ディフィブリレーションショック治療が、VF検出後の最初の1〜2分以内に、単一ショックディフィブリレーション手法を使用してVFを洞調律に変換するのに失敗すると、持続性VF、微細なVF、又は不全収縮が、持続するか、又は、生じる場合がある。本発明による心臓蘇生治療は、処置が成功しなかったVFの或る間隔後か、又は、ディフィブリレーション治療が試みられたのに続く微細なVF又は不全収縮の検出によって始動されるようにプログラムされてもよい。したがって、本発明によって提供される心臓蘇生治療は、不整脈治療のプログラム可能なメニュー内に含まれてもよい。 If defibrillation shock therapy fails to convert VF to sinus rhythm using a single shock defibrillation technique within the first 1-2 minutes after VF detection, persistent VF, fine VF Or asystole may persist or occur. Cardiac resuscitation therapy according to the present invention is programmed to be triggered either after an interval of unsuccessful treatment of VF or by detection of fine VF or asystole following defibrillation therapy attempt. May be. Thus, the cardiac resuscitation therapy provided by the present invention may be included in a programmable menu of arrhythmia therapy.
蘇生治療は、低酸素が深刻になってしまう前か、低酸素を転換するために、循環補助が提供された後のいずれかで送出される、一連の刺激パルスの送出を含む。比較的低エネルギーのペーシングクラスパルスおよび/または高エネルギーのディフィブリレーションクラスパルスを含み得る、刺激パルス列は、刺激タイミング及び制御回路256の制御下で、ペーシング出力回路252及び/又はカーディオバージョン/ディフィブリレーション出力回路254によって送出される。パルス列を制御するパラメータは、プログラム可能であってよく、限定はしないが、列に含まれるパルスのタイプ(ペーシングクラス又はディフィブリレーションクラス)、パルス振幅、パルス幅、パルス形状、パルスレート、及びパルス列の持続時間又はパルスの総数を含んでもよい。これらのパラメータは、データバス258上で、マイクロプロセッサ250から受け取られるデータに従って、刺激タイミング及び制御回路256によって適用される。 Resuscitation includes delivery of a series of stimulation pulses that are delivered either before hypoxia becomes serious or after circulatory assistance is provided to convert the hypoxia. The stimulation pulse train, which may include relatively low energy pacing class pulses and / or high energy defibrillation class pulses, is under the control of stimulation timing and
デバイス210はさらに、緊急対応要員に心拍動の発生を指示するために、視覚信号、触覚信号、及び/又は可聴信号(ビープ又はトーン等)等の信号を生成する回路部を含む心臓事象インジケータ284を含んでもよい。先に述べたように、一連の脱分極刺激の送出中又は送出後に、内因性又は誘発性の脱分極は、最初、機械的に弱い収縮を伴うことが予想され、弱い収縮は、後続の脱分極と共に強度が増大することになる。胸部又は心臓の圧迫を弱い心拍動と同期させることによって、血行力学的利益が提供される場合がある。したがって、検知回路280によって検知される脱分極、又は、ペーシング出力回路252又はカーディオバージョン/ディフィブリレーション出力回路254によって送出される脱分極パルスによって、マイクロプロセッサ250の制御下で、事象インジケータ284が、心臓事象の発生を指示する、緊急対応要員によって知覚可能な信号を生成することができる。 The
こうした信号の生成は、刺激パルス列が始動された後に、自動か、又は、手動でイネーブルされてもよく、それによって、緊急対応要員は、一連のパルス中に、および/または、その後に、弱い機械的収縮によって生じる心拍出量を高めるために、心臓事象に同期した、胸部又は心臓圧迫、又は別の形態の脈動性循環補助を送出することができる。心臓事象インジケータ信号の生成は、正常な心機能がその間に回復すると予想される所定の時間間隔の後に自動的にディセーブルされてもよく、および/または、外部プログラミングデバイスを使用して緊急対応要員によっていつでも手動でディセーブルされてもよい。 The generation of such signals may be automatic or manually enabled after the stimulation pulse train is triggered, so that emergency response personnel can weak machine during and / or after a series of pulses. Chest or heart compression, or another form of pulsatile circulatory assist, can be delivered in synchrony with a cardiac event to increase the cardiac output produced by mechanical contraction. Generation of the cardiac event indicator signal may be automatically disabled after a predetermined time interval during which normal cardiac function is expected to recover and / or emergency response personnel using an external programming device May be manually disabled at any time.
一連の脱分極刺激を送出する前に、循環補助によって低酸素を緩和することは、蘇生治療の刺激部分から利益を受けるように、筋細胞に準備させる上で重要である。したがって、循環補助の送出を指示する信号を生成することが可能であるか、又は、血中酸素濃度を検出するためのセンサが、本発明を実施するために提供される埋め込み可能デバイスに含まれてもよい。循環補助の送出及び持続時間、および/または、動脈血酸素飽和の濃度又は変化を検出することによって、埋め込み可能デバイスは、蘇生治療の刺激部分の始動が適切である時を判定することができる。 Relieving hypoxia with circulatory assistance before delivering a series of depolarizing stimuli is important in preparing muscle cells to benefit from the stimulating part of resuscitation therapy. Thus, it is possible to generate a signal indicating the delivery of circulatory assistance, or a sensor for detecting blood oxygen concentration is included in the implantable device provided to practice the present invention. May be. By detecting the delivery and duration of circulatory assistance and / or the concentration or change in arterial oxygen saturation, the implantable device can determine when it is appropriate to start the stimulating portion of the resuscitation therapy.
図5は、蘇生治療の刺激部分が始動されるべき時を判定するために使用されるセンサを含む、埋め込み可能心臓電気刺激デバイスの機能ブロック図である。センサ290は、埋め込み可能デバイス210のハウジング内、および/または、ハウジング上に含まれてもよく、又は、患者の体内に埋め込まれるが、デバイス210の外部にあってもよい。センサ290は、センサ290によって生成される信号を受け取り、処理するセンサ処理回路292に接続される。 FIG. 5 is a functional block diagram of an implantable cardiac electrical stimulation device that includes a sensor used to determine when the stimulation portion of the resuscitation treatment is to be triggered.
センサ290は、低酸素の相対レベルを指示するために、血中酸素飽和濃度を検出するために使用される酸素センサとして具体化されてもよい。この実施形態では、センサ290は、リード線上に位置決めされ、心臓内又は動脈内の位置に配置されてもよい。こうしたリード線はさらに、心臓刺激又は検知電極を含み、コネクタブロックを介してデバイス210に結合してもよい。
血中酸素飽和濃度に関連する信号は、センサ処理回路292によって、調節され処理されてもよい。CPR又は他の循環補助が、或る期間、たとえば、約1分以上の間送出された後に予想されるような、VF、微細なVF、又は不全収縮の長期エピソード中の低酸素の転換を、測定された酸素飽和レベルが指示するかどうかを判定する時に使用するために、結果として得られる酸素飽和度データは、マイクロプロセッサ250に提供される。以前の低酸素の酸素飽和レベルを超えて、指定された量だけ増加した酸素飽和レベルを検出すると、又は、指定された最小レベルより大きな酸素飽和度を検出すると、蘇生治療の刺激部分は、デバイス210によって始動されることができる。 A signal related to blood oxygen saturation may be adjusted and processed by
代替の実施形態では、センサ290は、循環補助の存在を指示する信号を生成することが可能な機械的センサとして提供されてもよい。一実施形態では、センサ290は、CPR又は他の循環補助送出中に生じた血圧の増加を検出することが可能な圧力センサとして具体化されてもよい。別の実施形態では、センサ290は、手動の、又は、自動化されたCPR中に送出される胸部圧迫の適用に対応する信号を生成することが可能な加速度計又は圧電センサとして具体化されてもよい。機械的センサの出力は、信号を調節し、処理するためのセンサ処理回路部292に提供され、それによって、循環補助の機械的作用に関連するデータがマイクロプロセッサ250に提供されることができる。マイクロプロセッサ250は、或る持続した時間間隔の循環補助を検出した後、たとえば、約1分後に、蘇生治療の刺激部分を始動することができる。 In an alternative embodiment,
図6は、本発明の方法による、心臓蘇生を送出する一方法のタイミング図である。ECG信号は、最初、長期不全収縮エピソード100中に実質的に全く心臓活動を示さない。蘇生方法は、VF、微細なVF、又は不全収縮の長期エピソードに続いて施行することができる。緊急対応要員は、低酸素を緩和するために、102において、CPR又は別の形態の循環補助を送出し始める。医療等級酸素が利用可能である場合、医療等級酸素の換気は、低酸素状態をより迅速に転換するであろう。CPR又は他の循環補助は、蘇生治療の刺激部分を始動する前に、或る期間104の間送出される。現在の心臓蘇生技法は、一般に、心停止に続くできる限り迅速なディフィブリレーションショックの施行を強調する。しかしながら、蘇生方法の刺激部分に対する首尾よい応答を達成するために、SERCA等のカルシウム処理機能を駆動するために、ATPが利用可能でなければならないことが予想される。したがって、CPR又は別の形態の循環補助は、筋細胞の低酸素を緩和し、カルシウム処理機能のためにATPを筋細胞に利用可能にするために、或る時間間隔の間、提供される。循環補助を送出する適切な時間間隔は、約1分であってよいが、低酸素の深刻さ及びVF、微細なVF、又は不全収縮エピソードの持続時間に応じて、長くても、短くてもよい。循環補助の持続時間は、1分等の基準時間間隔であるか、又は、血中酸素濃度又はpH等の低酸素の別の生理的インジケータを検知することに基づいてもよい。 FIG. 6 is a timing diagram of one method for delivering cardiac resuscitation according to the method of the present invention. The ECG signal initially exhibits virtually no cardiac activity during the long-
循環補助の間隔104後に、一連の刺激パルス106を送出することによって、蘇生治療の刺激部分が施行される。刺激パルスは、上記図1〜図5関連して述べたデバイス等の、外部デバイス又は埋め込み可能デバイスによって送出されてもよい。刺激パルスは、或る質量の心筋細胞を脱分極させるのに十分高いエネルギーである、比較的低電圧の電気的ペーシングクラスパルスであってよい。パルスは、別法として、高エネルギーの電気的ショックパルスであってよい。パルスは、所定のパルスレート、たとえば、約1Hzのレートで送出される。パルスは、或る時間間隔108、たとえば、約1分以上の間、送出される。本発明を任意の特定の理論に限定することを意図することなく、連続する細胞脱分極中のカルシウム流入及びカルシウムポンプの有酸素機能によるそのカルシウムの貯留によって正常SRカルシウム濃度を回復するために、一連の脱分極パルスが必要とされると、現在考えられている。 After the
パルス列106が送出された後、正常洞調律112の首尾よい回復を検証するために、心臓活動が監視される。場合によっては、不全収縮又は微細なVFの長期にわたる状態は、洞調律ではなくVFに転換する場合がある。図7は、本発明による、心臓蘇生を送出する代替の方法の間に起こる事象を示すタイミング図である。この例では、或る期間の循環補助102の後に送出される一連の低電圧パルス106は、パルス106の最後のパルスに続いて所定時間間隔118後に起こり得るディフィブリレーションパルス120によって終了する。長期の、不全収縮又は微細なVF100が、パルス列106によってVF116に変換される時、ディフィブリレーションパルス120は、VF116を洞調律122に変換するために提供される。 After
首尾よい蘇生治療後に、正常な電気機械結合(electro-mechanical association)が回復するが、内因性レートが徐脈性のままである時、埋め込み可能な、又は、外部の刺激デバイスは、所望の心拍数を維持するために、徐脈ペーシングを送出することができることがさらに認識される。 After successful resuscitation treatment, when normal electro-mechanical association is restored but the intrinsic rate remains bradycardic, the implantable or external stimulation device It is further recognized that bradycardia pacing can be delivered to maintain the number.
循環補助102の間隔は、図6及び図7のパルス列106の開始の前に終了するのが示されるが、循環補助が刺激送出と干渉せず、また、パルス列が、CPR又は他の循環補助を送出する緊急対応要員にリスクを課すことになる高電圧電気刺激パルスで構成されない場合、循環補助は、脱分極刺激送出中に、連続して送出されてもよいことが考えられる。循環補助の間隔を、刺激パルスの間隔に散在させてもよいことがさらに考えられる。 The interval of
蘇生後血行力学的回復を補助するために、一連の刺激パルスが終了した後、或る形態の循環補助がさらに、継続するか、又は、再始動してもよい。一部の実施形態では、心臓血行力学的性能を改善することを対象とする心臓刺激治療は、心拍出量を増加させるために、パルス列後に刺激デバイスによって送出されてもよい。こうした刺激治療は、心臓再同期化治療および/または期外収縮刺激を含むが、それに限定されない。図8は、本発明による、心臓蘇生を実施する方法であって、心臓を首尾よく蘇生させた後、血行力学的機能を改善するために、期外収縮刺激を送出することを含む方法のタイミング図である。 To assist hemodynamic recovery after resuscitation, some form of circulatory assistance may be continued or restarted after the series of stimulation pulses has ended. In some embodiments, a cardiac stimulation therapy directed to improving cardiac hemodynamic performance may be delivered by a stimulation device after a pulse train to increase cardiac output. Such stimulation therapies include, but are not limited to, cardiac resynchronization therapy and / or extrasystolic stimulation. FIG. 8 illustrates a method for performing cardiac resuscitation according to the present invention, comprising delivering an extra systolic stimulus to improve hemodynamic function after successful resuscitation of the heart. FIG.
長期の、VF又は不全収縮エピソード100は、最初、低酸素を緩和するために、CPR102又は他の循環補助によって処置される。循環補助の後には、SRカルシウム喪失を緩和すると現在信じられている一連の脱分極刺激パルス106が続く。一連のパルス106が終了し、洞調律112が回復するか、又は、電気機械結合が回復したこと、及び、心拍数が徐脈ペーシングによって維持されることが検証された後、期外収縮後増強作用を達成することによって心臓ポンピング機能を高めるために、期外収縮刺激140が送出される。期外収縮後増強の機械的利益を達成するための期外収縮刺激の態様及び利益は、参照によりその全体が本明細書に援用される、Deno他に対するPCT特許出願公開WO03/020364に記載される。 Long-term, VF or
期外収縮刺激140は、検知されたR波又は心室ペーシングパルスであってよい、心室事象(VE)134に続いて期外収縮刺激パルス136を送出することによって適用されてもよい。期外収縮刺激パルス140は、ペーシングされた心周期又は内因性心周期ごとに、又は、より少ない頻度で、たとえば、内因性心拍数又はペーシングされた心拍数の一定の割合で送出されてもよい。図8の例では、期外収縮(ES)刺激パルス136は、期外収縮脱分極132を誘発するために、心室事象(VE)134として検知される1つおきのR波130の後に送出される。期外収縮刺激パルス送出の制御に関するさらなる詳細は、Burnes他による米国特許出願により提供される。 The extra systolic stimulation 140 may be applied by delivering an extra
図6、図7、及び図8に示すパルス列106は、一定レートで送出される一定パルス振幅のパルスから成ることが示される。パルス列は、異なる、又は、変動するパルスエネルギー又は振幅のパルスから成ってもよく、また、パルス列内で異なる、又は、変動するレートで送出されてもよいことが認識される。正常なSRカルシウムレベル及び筋細胞カルシウム処理を回復することを意図して送出される一連のパルスは、正常な心臓活動の最も効果的な回復を提供するために調整されてもよく、正常な心臓活動は、蘇生方法が始まる時に存在する初期心臓活動および/または循環補助と初期パルス列の間隔中又はその後に存在する心臓活動に部分的に依存する場合がある。 The
一実施形態では、心臓刺激デバイスは、蘇生手技中にVFの戻りがあるかを監視し、VFが検出される場合、蘇生治療の刺激部分を変更する。図9は、ペーシングクラスパルスとディフィブリレーションクラスパルスの両方を送出することを含む、心臓蘇生を送出する方法を示すタイミング図である。パルス列106が始動された後、不全収縮エピソード100は、142にて、VFに変換される。VFを検出すると、高エネルギーショックパルスが、パルス列内の低エネルギーパルスに代わって送出される。VFを変換し、防止するために、多くの高エネルギーショックパルス146が、パルス列内の低エネルギーパルスに置き換わってもよく、又は、パルス列内の全ての残りのパルスが、高エネルギーショックパルスとして送出されてもよい。別法として、又は、付加的に、パルス列は、レートが変動するパルス148のシーケンスを含んでもよい。パルス列中か、又は、その後に、VFを変換するか、又は、VFが再開することを防止しようとして、レートが変動するパルス148のシーケンスは、遅いレートに徐々に低下する高レートで送出されてもよい。 In one embodiment, the cardiac stimulation device monitors for a return of VF during the resuscitation procedure and changes the stimulation portion of the resuscitation treatment if VF is detected. FIG. 9 is a timing diagram illustrating a method of delivering cardiac resuscitation including delivering both pacing class pulses and defibrillation class pulses. After the
図9の例では、循環補助102は、刺激パルス列106の開始前の或る時間間隔104の間、提供され、VF142の検出に応答して高電圧ディフィブリレーションクラスパルス146が送出されるまで、パルス列の施行中継続する。VFが終了すると、低エネルギーパルス148が送出され、循環補助が103にて再開する。 In the example of FIG. 9,
図10は、本発明による心臓蘇生を実施する代替の方法を示すタイミング図である。持続性の、VF又は微細なVFエピソードの細動波は、機械的には有効ではないが、やはりエネルギーを必要とするため、細胞内カルシウムの消耗の一因となる場合がある。VF又は微細なVFの開始後かなり経って送出されるディフィブリレーションショックの結果は、不全収縮となる場合がある。しかしながら、不全収縮へのこの変換は、細動波の生成によるATP喪失を減少させる点で有利である場合がある。したがって、図10では、粗大なVF又は微細なVFであってよい、長期VFエピソード152は、VFを不全収縮156に変換するために、最初に、ディフィブリレーションショック154で処置されてもよい。不全収縮156が誘発されると、図6に関連して先に述べたように、或る間隔の循環補助102が送出され、その後、一連の脱分極パルス106が続く。 FIG. 10 is a timing diagram illustrating an alternative method of performing cardiac resuscitation according to the present invention. Persistent, VF or fine VF episode fibrillation waves are not mechanically effective, but still require energy and may contribute to depletion of intracellular calcium. The result of a defibrillation shock delivered long after the start of VF or fine VF may result in asystole. However, this conversion to asystole may be advantageous in reducing ATP loss due to the generation of fibrillation waves. Thus, in FIG. 10, a long-
図11は、分離された筋細胞標本から得られた実験結果のグラフである。連続して灌流した、分離されたモルモットの筋細胞を、定常状態の機械的反応に達するまで、1Hzの閾上パルスを使用して刺激した。刺激は、1、2.5、5、10、15、及び20分の間隔の間、停止し、その後、1Hz刺激を再開した。20分休止期間実験の結果を、図11のグラフに示す。筋節長が、所定期間にわたってプロットされる。基線定常状態短縮10が、1Hz刺激中に確立され、その後、12において、20分休止期間が続いた。14において、1Hz刺激を再開すると、筋節短縮は、最初は損なわれたが、約1分の持続性の1Hz刺激の途中で、16の基線定常状態反応に回復した。そのため、適切な酸素加(oxygenation)の存在下では、20分間の活動が無い状態の後でも、正常筋細胞短縮の回復を得ることができる。 FIG. 11 is a graph of the experimental results obtained from the separated muscle cell specimen. Continuously perfused, isolated guinea pig myocytes were stimulated using a 1 Hz supra-threshold pulse until a steady state mechanical response was reached. Stimulation was stopped for 1, 2.5, 5, 10, 15, and 20 minute intervals, after which 1 Hz stimulation was resumed. The results of the 20 minute rest period experiment are shown in the graph of FIG. The sarcomere length is plotted over a predetermined period. Baseline steady state shortening 10 was established during 1 Hz stimulation, followed by a 20 minute rest period at 12. At 14, when 1 Hz stimulation was resumed, sarcomere shortening was initially impaired, but recovered to 16 baseline steady-state responses in the course of approximately 1 minute of sustained 1 Hz stimulation. Thus, in the presence of appropriate oxygenation, normal muscle cell shortening recovery can be obtained even after 20 minutes of inactivity.
適当な酸素加があっても20分間の脱分極が無い状態の後では、かなりの機械的損傷が存在することは重要である。そのため、低酸素は、持続性の、細動又は不全収縮後に起こる電気機械解離(EMD)の唯一の原因ではない場合がある。5分以上のより短い休止期間についての結果は、筋細胞短縮が、休止期間後に基線短縮の約10%に減少し、基線短縮の完全な回復が、約1分の持続性の1Hz刺激の後に達成された点で、図11に示す結果と同様であった。機械的損傷は、より小さく、基線短縮に向かう回復は、5分未満の休止時間に続いてより迅速に起こった。これらの結果は、SRカルシウム喪失が、カルシウムの漏れにより無活動の期間の増加と共に増加し、カルシウム貯蔵を補給するために、持続性の一連の脱分極が必要とされるという理論を裏付ける。これらの結果はさらに、低酸素とSRカルシウム喪失の両方を転換させる蘇生方法に対する必要性を裏付ける。 It is important that there is considerable mechanical damage after 20 minutes of depolarization with proper oxygenation. As such, hypoxia may not be the only cause of electromechanical dissociation (EMD) that occurs after persistent fibrillation or asystole. The result for a shorter rest period of 5 minutes or more shows that myocyte shortening is reduced to about 10% of baseline shortening after the rest period, and full recovery of baseline shortening is after about 1 minute of sustained 1 Hz stimulation. The results achieved were similar to the results shown in FIG. The mechanical damage was smaller and recovery towards baseline shortening occurred more rapidly following a downtime of less than 5 minutes. These results support the theory that SR calcium loss increases with increasing periods of inactivity due to calcium leakage and a sustained series of depolarizations is required to replenish calcium stores. These results further support the need for resuscitation methods that switch both hypoxia and SR calcium loss.
もちろん、本発明は、コンピュータ読み取り可能媒体上に記憶された命令として容易に実施され、また、埋め込み可能な、又は、外部の医療デバイスにおいてコンピュータ制御下で実行することができる。コンピュータ読み取り可能媒体は、記憶媒体の、ランダムアクセスバージョン、読み取り専用バージョン、シリアルアクセスバージョン、ダイナミックバージョン、及び消去可能バージョン(たとえば、RAM、ROM、SAM、DRAM、EPROM、EEPROM等)等の全ての形態の、現在知られているか、又は、後で開発される磁気記憶媒体、光記憶媒体、及び他の記憶媒体を含む。 Of course, the present invention is easily implemented as instructions stored on a computer-readable medium and can be executed under computer control in an implantable or external medical device. Computer readable media can be any form of storage media, such as random access version, read only version, serial access version, dynamic version, and erasable version (eg, RAM, ROM, SAM, DRAM, EPROM, EEPROM, etc.) These include magnetic storage media, optical storage media, and other storage media currently known or later developed.
こうして、VF、微細なVF、又は不全収縮の長期エピソード後に、心臓を蘇生する必要性に対処する心臓蘇生方法が述べられた。本発明を実施するための、本明細書に述べる方法及び装置は、特定の実施形態に従って述べられた。これらの実施形態は、添付の特許請求の範囲に関して、例示的であり、制限的でないことが意図される。 Thus, cardiac resuscitation methods have been described that address the need to resuscitate the heart after long-term episodes of VF, fine VF, or asystole. The methods and apparatus described herein for practicing the present invention have been described according to particular embodiments. These embodiments are intended to be illustrative and not limiting with respect to the appended claims.
| Application Number | Priority Date | Filing Date | Title |
|---|---|---|---|
| US64664103A | 2003-08-22 | 2003-08-22 | |
| PCT/US2004/026946WO2005021089A1 (en) | 2003-08-22 | 2004-08-20 | Method and apparatus for cardiac resuscitation |
| Publication Number | Publication Date |
|---|---|
| JP2007503257Atrue JP2007503257A (en) | 2007-02-22 |
| Application Number | Title | Priority Date | Filing Date |
|---|---|---|---|
| JP2006524732APendingJP2007503257A (en) | 2003-08-22 | 2004-08-20 | Method and apparatus for cardiac resuscitation |
| Country | Link |
|---|---|
| EP (1) | EP1667767A1 (en) |
| JP (1) | JP2007503257A (en) |
| CA (1) | CA2536194A1 (en) |
| IL (1) | IL173772A0 (en) |
| WO (1) | WO2005021089A1 (en) |
| Publication number | Priority date | Publication date | Assignee | Title |
|---|---|---|---|---|
| JP2010502414A (en)* | 2007-11-01 | 2010-01-28 | ゾール メディカル コーポレイション | Synchronization of defibrillation and chest compressions |
| JP2014517727A (en)* | 2011-04-08 | 2014-07-24 | ゾール メディカル コーポレイション | Cooperation resuscitation perfusion support |
| KR102466440B1 (en) | 2022-07-22 | 2022-11-15 | 주식회사 씨유메디칼시스템 | Cardiopulmonary resuscitation device and automatic defibrillator fusion system using chest impedance |
| KR102489017B1 (en) | 2022-07-20 | 2023-01-18 | 주식회사 씨유메디칼시스템 | Emergency treatment device for patient chest compression and defibrillation and patient chest compression depth disappearance correction method |
| KR102499150B1 (en) | 2022-08-02 | 2023-02-13 | 주식회사 씨유메디칼시스템 | Piston cap for cardiopulmonary resuscitation device |
| KR102499151B1 (en) | 2022-08-02 | 2023-02-13 | 주식회사 씨유메디칼시스템 | Piston cover for cardiopulmonary resuscitation device |
| KR102499152B1 (en) | 2022-08-02 | 2023-02-14 | 주식회사 씨유메디칼시스템 | Piston cap manufacturing method of cardiopulmonary resuscitation device |
| KR102565053B1 (en) | 2022-12-15 | 2023-08-10 | 주식회사 씨유메디칼시스템 | Piston cover manufacturing method of cardiopulmonary resuscitation device |
| Publication number | Priority date | Publication date | Assignee | Title |
|---|---|---|---|---|
| US20050131465A1 (en) | 2000-02-04 | 2005-06-16 | Freeman Gary A. | Integrated resuscitation |
| JP2003521355A (en) | 2000-02-04 | 2003-07-15 | ゼットエムデー コーポレイション | Integrated resuscitation |
| US6961612B2 (en) | 2003-02-19 | 2005-11-01 | Zoll Medical Corporation | CPR sensitive ECG analysis in an automatic external defibrillator |
| US20050101889A1 (en) | 2003-11-06 | 2005-05-12 | Freeman Gary A. | Using chest velocity to process physiological signals to remove chest compression artifacts |
| JP2012091021A (en) | 2003-11-06 | 2012-05-17 | Zoll Medical Corp | Device for analyzing physiological signal during application of chest compression |
| WO2005112749A1 (en) | 2004-05-12 | 2005-12-01 | Zoll Medical Corporation | Ecg rhythm advisory method |
| US7565194B2 (en) | 2004-05-12 | 2009-07-21 | Zoll Medical Corporation | ECG rhythm advisory method |
| US7650181B2 (en) | 2005-09-14 | 2010-01-19 | Zoll Medical Corporation | Synchronization of repetitive therapeutic interventions |
| US10238574B2 (en) | 2011-04-08 | 2019-03-26 | Zoll Medical Corporation | System for assisting rescuers in performing cardio-pulmonary resuscitation (CPR) on a patient |
| US8942800B2 (en) | 2012-04-20 | 2015-01-27 | Cardiac Science Corporation | Corrective prompting system for appropriate chest compressions |
| US20140323928A1 (en) | 2013-04-30 | 2014-10-30 | Zoll Medical Corporation | Compression Depth Monitor with Variable Release Velocity Feedback |
| US20150088016A1 (en) | 2013-09-25 | 2015-03-26 | Zoll Medical Corporation | Mobile Device Control |
| CN108136192A (en) | 2015-10-16 | 2018-06-08 | Zoll医疗公司 | For providing the dual sensor electrode of the recovery feedback of enhancing |
| US11179293B2 (en) | 2017-07-28 | 2021-11-23 | Stryker Corporation | Patient support system with chest compression system and harness assembly with sensor system |
| WO2022051672A1 (en) | 2020-09-04 | 2022-03-10 | Zoll Medical Corporation | Medical treatment system with companion device |
| US11633112B2 (en) | 2021-03-08 | 2023-04-25 | Medtronic, Inc. | Automatic alert control for acute health event |
| US12232851B2 (en) | 2021-03-08 | 2025-02-25 | Medtronic, Inc. | Acute health event monitoring |
| Publication number | Priority date | Publication date | Assignee | Title |
|---|---|---|---|---|
| CA1199371A (en)* | 1982-12-03 | 1986-01-14 | Orest Z. Roy | Ultrasonic enhancement of cardiac contractility synchronised with ecg event or defibrillation pulse |
| US5626618A (en)* | 1993-09-24 | 1997-05-06 | The Ohio State University | Mechanical adjunct to cardiopulmonary resuscitation (CPR), and an electrical adjunct to defibrillation countershock, cardiac pacing, and cardiac monitoring |
| US6463327B1 (en)* | 1998-06-11 | 2002-10-08 | Cprx Llc | Stimulatory device and methods to electrically stimulate the phrenic nerve |
| US6390996B1 (en)* | 1998-11-09 | 2002-05-21 | The Johns Hopkins University | CPR chest compression monitor |
| Publication number | Priority date | Publication date | Assignee | Title |
|---|---|---|---|---|
| JP2010502414A (en)* | 2007-11-01 | 2010-01-28 | ゾール メディカル コーポレイション | Synchronization of defibrillation and chest compressions |
| JP2014517727A (en)* | 2011-04-08 | 2014-07-24 | ゾール メディカル コーポレイション | Cooperation resuscitation perfusion support |
| KR102489017B1 (en) | 2022-07-20 | 2023-01-18 | 주식회사 씨유메디칼시스템 | Emergency treatment device for patient chest compression and defibrillation and patient chest compression depth disappearance correction method |
| KR102466440B1 (en) | 2022-07-22 | 2022-11-15 | 주식회사 씨유메디칼시스템 | Cardiopulmonary resuscitation device and automatic defibrillator fusion system using chest impedance |
| KR102499150B1 (en) | 2022-08-02 | 2023-02-13 | 주식회사 씨유메디칼시스템 | Piston cap for cardiopulmonary resuscitation device |
| KR102499151B1 (en) | 2022-08-02 | 2023-02-13 | 주식회사 씨유메디칼시스템 | Piston cover for cardiopulmonary resuscitation device |
| KR102499152B1 (en) | 2022-08-02 | 2023-02-14 | 주식회사 씨유메디칼시스템 | Piston cap manufacturing method of cardiopulmonary resuscitation device |
| KR102565053B1 (en) | 2022-12-15 | 2023-08-10 | 주식회사 씨유메디칼시스템 | Piston cover manufacturing method of cardiopulmonary resuscitation device |
| Publication number | Publication date |
|---|---|
| IL173772A0 (en) | 2006-07-05 |
| EP1667767A1 (en) | 2006-06-14 |
| WO2005021089A1 (en) | 2005-03-10 |
| CA2536194A1 (en) | 2005-03-10 |
| Publication | Publication Date | Title |
|---|---|---|
| JP2007503257A (en) | Method and apparatus for cardiac resuscitation | |
| US7957799B2 (en) | Non-invasive cardiac potentiation therapy | |
| US6760621B2 (en) | Method for improving cardiac function following delivery of a defibrillation shock | |
| JP4278059B2 (en) | Defibrillation therapy | |
| US6259949B1 (en) | Method and apparatus for treatment of cardiac electromechanical dissociation | |
| US5735876A (en) | Electrical cardiac output forcing method and apparatus for an atrial defibrillator | |
| US6298267B1 (en) | Method and apparatus for treatment of cardiac electromechanical dissociation | |
| US5782883A (en) | Suboptimal output device to manage cardiac tachyarrhythmias | |
| US6185457B1 (en) | Method and apparatus for electrically forcing cardiac output in an arrhythmia patient | |
| JP4430744B2 (en) | Implantable system for patients in need of such treatment with cardiac cardioversion | |
| US6711442B1 (en) | Method and apparatus for reduction of pain from electric stimulation therapies | |
| CN109069848B (en) | Asystole Detection and Response in Implantable Cardioverter-Defibrillators | |
| US6230056B1 (en) | Method and apparatus for preventing clotting during a trial fibrillation | |
| US8517013B2 (en) | Pacing management during cardiopulmonary resuscitation | |
| US5500004A (en) | Cardio myostimulation system with defibrillation | |
| JP2004173790A (en) | Heart treatment equipment | |
| US5632716A (en) | Apparatus and method of muscle training in dynamic cardiomyoplasty | |
| US9144684B2 (en) | Medium voltage therapy applied as a test of a physiologic state | |
| US20040138713A1 (en) | External defibrillation and transcutaneous pacing device and methods for operating the device | |
| US7596410B1 (en) | Tiered antitachycardia pacing and pre-pulsing therapy | |
| JP2020512915A (en) | Cardiac pacemaker using pacing pulse energy adjustment based on sensed heart rate | |
| US6167306A (en) | Method and apparatus for electrically forcing cardiac output in an arrhythmia patient | |
| US7751887B1 (en) | Tiered antitachycardia pacing and pre-pulsing therapy | |
| US20050197676A1 (en) | Electrical cardiac output forcer | |
| JP2010523202A (en) | Cardiac sympathetic nerve suppressor |