


















本発明は、配線システムに関するものである。 The present invention relates to a wiring system.
従来、タイマ機能を具備して所定時刻になった場合あるいは所定時間が経過した場合に、ベル音等で報知する時計や、照明をオン/オフする照明器具がある。(例えば、特許文献1,2参照)
また、屋内において、状況に応じた様々な音声メッセージ等の音声情報を出力する音響装置として、アラームユニットに防犯センサ、火災センサ、ガス漏れセンサ等を接続し、これらのセンサが動作したときに、電話回線を介して接続された通報先に音声情報を通報するとともに、アラームユニット本体のスピーカからも音声情報が出力される構成が開示されている。(例えば、特許文献3参照)
Also, as an acoustic device that outputs voice information such as various voice messages according to the situation indoors, when a security sensor, a fire sensor, a gas leak sensor, etc. are connected to the alarm unit, and these sensors operate, A configuration is disclosed in which voice information is reported to a report destination connected via a telephone line, and voice information is also output from the speaker of the alarm unit body. (For example, see Patent Document 3)
しかし、上記特許文献1,2の時計や照明器具は、屋内に設置された電力線,情報線に音響装置を接続して構成された配線システムに接続することを考慮しておらず、配線システムに接続された音響装置とタイマ機能とを連動させることは困難であった。 However, the clocks and lighting fixtures of
また、上記特許文献3の構成では、アラームユニット内に通報する各音声情報が格納されており、このアラームユニットを設置した場所でしか音声情報が出力されなかった。 Further, in the configuration of
本発明は、上記事由に鑑みてなされたものであり、その目的は、屋内のどこであってもタイマ機能と連動した音声情報を出力することができる配線システムを提供することにある。 The present invention has been made in view of the above reasons, and an object of the present invention is to provide a wiring system capable of outputting audio information linked with a timer function anywhere in a room.
請求項1の発明は、屋内に設置されて電力路、情報路を構成する少なくとも1系統の配線から電力を供給され、且つ情報信号の授受を行う複数の機能装置を備えた配線システムにおいて、情報路には1乃至複数の音声情報を格納した音声格納手段が接続され、前記機能装置のうち少なくとも1つは情報路を介して伝達された音声情報を出力するスピーカを備えた音響装置であり、前記機能装置のうち少なくとも1つは時刻データを生成するタイマ部を具備して該タイマ部の動作に基づく情報信号を情報路を介して出力するタイマ装置であり、前記音声格納手段は、タイマ装置から情報路を介して伝達された前記情報信号に対応した音声情報を情報路に伝送し、前記音響装置は、前記音声格納手段から情報路を介して伝達された音声情報をスピーカから出力することを特徴とする。 According to a first aspect of the present invention, there is provided a wiring system including a plurality of functional devices which are installed indoors and which are supplied with power from at least one system wiring constituting an electric power path and an information path, and which exchange information signals. A sound storage means storing one or more sound information is connected to the road, and at least one of the functional devices is an acoustic device including a speaker that outputs sound information transmitted through the information path, At least one of the functional devices is a timer device that includes a timer unit that generates time data and outputs an information signal based on the operation of the timer unit via an information path. Audio information corresponding to the information signal transmitted from the audio path through the information path is transmitted to the information path, and the acoustic device spins the audio information transmitted from the audio storage unit via the information path. And outputs from the mosquitoes.
この発明によれば、音響装置とタイマ装置とを配線システムに接続するだけで、屋内のどこであってもタイマ機能と連動した音声情報を出力することができる。 According to the present invention, it is possible to output sound information linked with the timer function anywhere in the room simply by connecting the acoustic device and the timer device to the wiring system.
請求項2の発明は、請求項1において、前記タイマ装置は、任意の時刻を設定する時刻設定手段と、前記タイマ部で生成している時刻データが前記設定時刻に一致した場合に所定の情報信号を前記音声格納手段へ伝送する情報信号生成手段とを備え、前記音声格納手段は、前記所定の情報信号に対応した音声情報を前記音響装置へ伝送し、前記音響装置は、前記音声情報をスピーカから出力することを特徴とする。 According to a second aspect of the present invention, in the first aspect, the timer device includes a time setting unit that sets an arbitrary time and predetermined information when time data generated by the timer unit matches the set time. Information signal generating means for transmitting a signal to the sound storage means, wherein the sound storage means transmits sound information corresponding to the predetermined information signal to the sound device, and the sound device transmits the sound information. It outputs from a speaker.
この発明によれば、所望の時刻にスピーカから音声情報を出力することができ、例えば目覚まし機能として用いることができる。 According to the present invention, audio information can be output from a speaker at a desired time, and can be used, for example, as an alarm function.
請求項3の発明は、請求項1において、前記タイマ装置は、任意のタイマ時間を設定するタイマ時間設定手段と、前記タイマ部で生成している時刻データに基づく計時時間が前記設定されたタイマ時間に一致した場合に所定の情報信号を前記音声格納手段へ伝送する情報信号生成手段とを備え、前記音声格納手段は、前記所定の情報信号に対応した音声情報を前記音響装置へ伝送し、前記音響装置は、前記音声情報をスピーカから出力することを特徴とする。 According to a third aspect of the present invention, in the first aspect, the timer device includes timer time setting means for setting an arbitrary timer time, and a timer in which the time measured based on time data generated by the timer unit is set. Information signal generating means for transmitting a predetermined information signal to the sound storage means when the time coincides, the sound storage means transmits sound information corresponding to the predetermined information signal to the acoustic device; The acoustic device outputs the audio information from a speaker.
この発明によれば、所望の時間が経過するとスピーカから音声情報を出力することができ、例えばキッチンタイマ機能として用いることができる。 According to the present invention, audio information can be output from a speaker when a desired time elapses, and can be used, for example, as a kitchen timer function.
請求項4の発明は、請求項1乃至3いずれかにおいて、配線に伝送される情報信号を中継して情報信号の伝送制御を行う主装置を備え、前記音声格納手段は主装置に搭載されることを特徴とする。 According to a fourth aspect of the present invention, in any one of the first to third aspects, a main device that performs transmission control of an information signal by relaying an information signal transmitted to the wiring is provided, and the voice storage means is mounted on the main device. It is characterized by that.
この発明によれば、音響装置を配線システムに接続するだけで、屋内のどこであっても音声情報を出力することができる。 According to the present invention, it is possible to output audio information anywhere in the room simply by connecting the acoustic device to the wiring system.
請求項5の発明は、請求項4において、前記主装置は、前記タイマ装置から情報路を介して伝達された前記情報信号に対応して前記音響装置以外の機能装置を制御するための情報信号を情報路に伝送することを特徴とする。 The invention according to claim 5 is the information signal for controlling the functional device other than the acoustic device in response to the information signal transmitted from the timer device via the information path. Is transmitted on the information path.
この発明によれば、タイマ機能と連動して音響装置から音を発生するだけでなく、例えば照明装置の光や、メッセージのテキスト表示等の他の機能を有する機能装置を連動させることができる。 According to the present invention, it is possible not only to generate sound from the acoustic device in conjunction with the timer function, but also to interlock a functional device having other functions such as light of the lighting device and text display of messages.
請求項6の発明は、請求項1乃至5いずれかにおいて、前記音響装置は、屋内の天井面、壁面、床面に設置されて電力及び情報信号を伝送する少なくとも1系統の配線に電気的に接続された第1の接続部に電気的に直接接続して電力供給を受け、第1の接続部との間で情報信号を授受するための第2の接続部を備え、第1の接続部の配置及び形状の形態の定型化に対応して第2の接続部の形態を定形としていることを特徴とする。 According to a sixth aspect of the present invention, in any one of the first to fifth aspects, the acoustic device is installed on an indoor ceiling surface, wall surface, or floor surface, and is electrically connected to at least one system wiring that transmits power and information signals. The first connection unit includes a second connection unit that is electrically connected directly to the connected first connection unit, receives power supply, and exchanges information signals with the first connection unit. Corresponding to the stylization of the arrangement and shape of the second connection portion, the shape of the second connection portion is fixed.
この発明によれば、音響装置は、第2の接続部を第1の接続部に電気的に接続すれば電力路と情報路とを同時に確保でき、新たに配線工事を行う必要がなく、優れた施工性を得ることができる。 According to this invention, if the second connecting portion is electrically connected to the first connecting portion, the power path and the information path can be secured at the same time, and it is not necessary to perform new wiring work. Workability can be obtained.
以上説明したように、本発明では、音響装置とタイマ装置とを配線システムに接続するだけで、屋内のどこであってもタイマ機能と連動した音声情報を出力することができるという効果がある。 As described above, according to the present invention, it is possible to output audio information linked with the timer function anywhere in the room simply by connecting the audio device and the timer device to the wiring system.
以下、本発明の実施の形態を図面に基づいて説明する。 Hereinafter, embodiments of the present invention will be described with reference to the drawings.
(実施形態1)
本実施形態の配線システムの構成は、図9に示すように建物内の適所において埋め込み配設している1乃至複数のスイッチボックス2を設け、各スイッチボックス2間に壁面内に先行配線した電力線L1と、情報線L2とを送り配線するとともに、始端のスイッチボックス2に対しては、配線盤1内の主幹ブレーカMBと分岐ブレーカBBとを介して屋内に引き込まれた電力線L1を導入し、また外部のインターネット網NTにゲートウェイGW(ルータ、ハブ内蔵)を介して接続されている情報線L2を導入してある。ここでスイッチボックス2には室内の天井面のようなハイポジションHPに設けられるものと、壁スイッチ等で推奨される高さ位置(ミドルポジションMP)に設けられるものと、足元付近(ローポジションLP)に設けられるものとに区分される。(Embodiment 1)
As shown in FIG. 9, the wiring system according to the present embodiment includes one or a plurality of
これらのスイッチボックス2は、例えばJISで規格化された大角形の1個モジュール寸法の埋め込み型の配線器具が3個取り付けることができる1連の取付枠4(図10参照)に対応して規格化されたスイッチボックスからなり、図2に示すように上部から配線盤1または他のスイッチボックス2から送り配線されてくる電力線L1及び情報線L2を導入するとともに、下部からは他のスイッチボックス2へ送り配線するための電力線L1及び情報線L2を導出している。そして各スイッチボックス2には基本機能モジュール8を接続するゲート装置3のボディを夫々取付枠4により取り付けてある。 These
この取付枠4は図10に示すように中央に器具取り付け用の窓孔4aを設けてあって、この窓孔4aに取り付け対象の器具本体の前部を背方から嵌め、左右両側の枠片に設けた係止手段に器具本体の両側に設けた被係止部を係止させて器具本体を固定するようになっている。そして上下枠片に設けた取付孔4bに挿通する取り付けねじ(図示せず)をスイッチボックス2のねじ孔(図示せず)に締結することで、器具本体ごとスイッチボックス2に取り付けられる。またスイッチボックス2を用いず、埋め込み孔を開口した壁パネルに取り付ける場合には所謂挟み金具で壁パネルを挟持させて取り付けたり、木ねじを用いて取り付けることもできるようになっている。 As shown in FIG. 10, the
ゲート装置3は図11に示すようにボディ背面部に速結端子構造の接続端子部5a,5b及び送り配線用の接続端子部5a’、5b’を設け、夫々に対応する電力線L1、情報線L2を接続するようになっている。またボディ前面部には、送られてきた電力線L1と電気的に接続されている接触部を備えた電力路接続口6Aと、送られてきた情報線L2と電気的に接続されている情報路接続口6Bとを有しモジュール化した接続口6を図10に示すように備えている。 As shown in FIG. 11, the
これら接続口6A,6Bは両者間の間隔及び内部の接触部の配列、開口部の形状等がシステムとして規格化されており、このゲート装置3のボディ前面部を覆うようにスイッチボックス2の前面開口側に取り付ける図12に示す基本機能モジュール8の背面部に設けたコネクタ7の被接続部7A、7Bが各接続口6A,6Bに着脱自在に結合されるようになっている。 These
基本機能モジュール8は、後述する拡張機能モジュール10とで機能装置を構成するもので、図12,図13(a)に示す合成樹脂製(ABS等の非結晶性汎用プラスチック)で扁平なモジュール本体8A内に図15に示す回路を内蔵しているもので、背面部のコネクタ7の被接続部7A,7Bをゲート装置3の接続口6A,6Bに結合させることで、スイッチボックス2の前面開口を覆うとともに、周部のフランジをスイッチボックス2の前面開口周辺の壁面に重ねた状態となり、その状態で上、下部の中央に穿孔している取付孔80に取り付けねじ(図示せず)を前面部側から挿通させて取付枠4の上下枠に設けたねじ孔4cに螺入締結することでスイッチボックス2に取付枠4を介して取り付けられる。 The
またモジュール本体8Aの前面部には、上、下の取付孔80の開口位置より上または下側位置において、図13(a)に示すようにモジュール本体8Aの幅方向に幅広溝81aと幅狭溝81bとからなる連結用溝部81を中央の仕切壁82で左右に二分されるように形成している。 Further, the front surface of the module
この仕切壁82の左側または右側の連結用溝部81には図13(b)に示す合成樹脂製の連結体100の片側半分を仕切壁82に当たる位置まで嵌め込み、この連結体100の残り半分を図14に示すように拡張機能モジュール10側に同様に設けてある連結用溝部81に嵌め込むことで、基本機能モジュール8と拡張機能モジュール10とを機械的に結合できるようになっている。連結体100は背面に幅広溝81a,幅狭溝81bを仕切る仕切壁81cが嵌る溝100aを設け、両溝81a、81bに跨るように挿入される。そして基本機能モジュール8では前面部側から化粧カバー8Bを着脱自在に被着することで、また拡張機能モジュール10では蓋部83を閉じることで、両者の連結用溝部81に跨るように嵌め込んである連結体100が脱落しないように保持して連結状態を維持するようになっている。而して連結体100と連結用溝部81とが基本機能モジュール8と拡張機能モジュール10との連結手段を構成する。 A half of one side of the synthetic
本実施形態の配線システムでは、機能によって複数の種類の基本機能モジュール8が準備されており、基本機能モジュール8は、図15に示すように、被接続部7Aを介して供給される商用電源ACを、安定した直流電圧からなる内部回路の動作電源+Vに変換するAC/DCコンバータ21と、被接続部7Bを介して接続される情報線L2を通じて双方向に伝送されるデジタル情報信号を送受信する通信伝送部22と、被接続部7Aを介して商用電源ACに接続される電源用コネクタ9A,9A’と、通信伝送部22、被接続部7Bを介して情報線L2に接続される情報用コネクタ9B,9B’と、通信伝送部22で受信されるデジタル情報信号からデータを取り込んで処理を行うとともに、当該基本機能モジュール8から他の基本機能モジュール8あるいは拡張機能モジュール10宛、あるいは情報線L2を介してデジタル情報信号を送る場合のデジタル情報生成処理を行う演算処理部23と、I/Oインターフェース24を介して演算処理部23との間でデータの授受を行って動作する機能部25とから構成され、これら各部は動作電源+Vを前記のAC/DCコンバータ21から供給されるのである。この機能部25の構成が基本機能モジュール8によって異なるのである。 In the wiring system of the present embodiment, a plurality of types of
基本機能モジュール8のモジュール本体8Aの両側側面の一方側は雄型の電源用コネクタ9A、情報用コネクタ9Bを、他方側には雌型の電源用コネクタ9A’、情報用コネクタ9B’を設けている。そして、これら電源用コネクタ9A,9A’の接触片に被接続部7Aの接触片を内部で接続することで、左右何れの方向に拡張機能モジュール10が連結されても商用電源ACを供給することができるようにしている。さらに、情報用コネクタ9B,9B’の接触片に通信伝送部22の入出力を接続することで、左右何れの方向に拡張機能モジュール10が連結されても情報信号の授受を行えるようにしている。なお、上記電源用コネクタ9A,9A’は、モジュール本体8Aの両側側面において一端側に偏倚して配置され、上記情報用コネクタ9B,9B’は、モジュール本体8Aの両側側面において他端側に偏倚して配置される。 A
これら電源用コネクタ9A,9A’、情報用コネクタ9B,9B’は、内部の接触部の配列、開口部の形状等がシステムとして規格化され、さらには同一面に配置された電源用コネクタと情報用コネクタとの間隔もシステムとして規格化されており、拡張機能モジュール10の後述する電源用コネクタ11A,11A’、情報用コネクタ11B,11B’が着脱自在に結合されるようになっている。 The
次に、本実施形態の配線システムでは、電力供給を受けて動作する機能によって複数の種類の拡張機能モジュール10が準備されており、拡張機能モジュール10は図16に示すように、電源用コネクタ11A,11A’と、情報用コネクタ11B,11B’と、電源用コネクタ11A,11A’いずれか一方を介して供給される商用電源ACを、安定した直流電圧からなる内部回路の動作電源+Vに変換するAC/DCコンバータ31と、情報用コネクタ11B,11B’を介して双方向に伝送されるデジタル情報信号を送受信する通信伝送部32と、通信伝送部32で受信されるデジタル情報信号からデータを取り込んで処理を行うとともに、当該拡張機能モジュール10から基本機能モジュール8あるいは他の拡張機能モジュール10宛、あるいは情報線L2を介してデジタル情報信号を送る場合のデジタル情報生成処理を行う演算処理部33と、I/Oインターフェース34を介して演算処理部33との間でデータの授受を行って動作する機能部35とから構成され、これら各部は動作電源+Vを前記のAC/DCコンバータ31から供給されるのである。この機能部35の構成が拡張機能モジュール10によって異なるのである。 Next, in the wiring system of the present embodiment, a plurality of types of
そして、拡張機能モジュール10は、基本的には図17(a)に示すようにモジュール本体10Aの高さ寸法を基本機能モジュール8と同じ高さ寸法に規格化され、また横幅寸法も規格化された単位モジュール寸法の整数倍に規格化されている。 In the
また、合成樹脂製(ABS等の非結晶性汎用プラスチック)で扁平なモジュール本体10Aの両側側面の一方側は雄型の電源用コネクタ11A、情報用コネクタ11Bを、他方側には雌型の電源用コネクタ11A’、情報用コネクタ11B’を設けている。上記電源用コネクタ11A,11A’は、モジュール本体10Aの両側側面において一端側に偏倚して配置され、上記情報用コネクタ11B,11B’は、モジュール本体10Aの両側側面において他端側に偏倚して配置される。これら電源用コネクタ11A,11A’、情報用コネクタ11B,11B’は、基本機能モジュール8の電源用コネクタ9A,9A’、情報用コネクタ9B,9B’と同様に、内部の接触部の配列、開口部の形状等がシステムとして規格化され、さらには同一面に配置された電源用コネクタと情報用コネクタとの間隔もシステムとして規格化されており、基本機能モジュール8の電源用コネクタ9A,9A’、情報用コネクタ9B,9B’、あるいは他の拡張機能モジュール10の電源用コネクタ11A,11A’、情報用コネクタ11B,11B’が着脱自在に結合されるようになっている。 Also, a
具体的には、雄型の電源用コネクタ11A、情報用コネクタ11Bは、基本機能モジュール8の雌型の電源用コネクタ9A’、情報用コネクタ9B’、あるいは他の拡張機能モジュール10の雌型の電源用コネクタ11A’、情報用コネクタ11B’に接続し、雌型の電源用コネクタ11A’、情報用コネクタ11B’は、基本機能モジュール8の雄型の電源用コネクタ9A、情報用コネクタ9B、あるいは他の拡張機能モジュール10の雄型の電源用コネクタ11A、情報用コネクタ11Bに接続する。 Specifically, the
そして、モジュール本体10A内ではこれら電源用コネクタ11A,11A’の接触片を互いに接続しており、片側の電源用コネクタが隣接する基本機能モジュール8または拡張機能モジュール10の電源用コネクタに嵌合して電力を受け取る側(受電口)となると、他方の電源用コネクタが電力供給側(給電口)となる。 In the
さらに、情報用コネクタ(情報授受口)11B,11B’の接触片に通信伝送部32の入出力を接続することで、左右何れの方向に基本機能モジュール8や、他の拡張機能モジュール10が連結されても情報信号の授受を行えるようにしており、両側に隣接する基本機能モジュール8または拡張機能モジュール10との間で情報信号を授受できるようになっている。 Further, by connecting the input / output of the
また、拡張機能モジュール10のモジュール本体10Aの形状は、背面を図17(b)、(c)に示すように平坦な面に形成して壁面に沿わせることができるようにしている。そして上下位置には上述の連結体100を基本機能モジュール8と同様に挿入するための幅広溝81a、幅狭溝81bからなる連結用溝部81を設けるとともに、この連結用溝部81を開閉する蓋部83を設け、連結体100を装着する際や外す場合にはこの蓋部83を開き、連結体100の装着状態を保持する際には上述したように閉じるようになっている(図17(c)参照)。 Further, the shape of the module
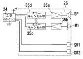
次に、拡張機能モジュール10の1つの形態である本実施形態の音響装置10aについて、以下説明する。図3,図4に示すように、音響装置10aは、拡張機能モジュール10と同様に、AC/DCコンバータ31、通信伝送部32、演算処理部33、I/Oインターフェース34、機能部35がモジュール本体10A内に収納され、モジュール本体10Aの両側側面の一方側は雄型の電源用コネクタ11A、情報用コネクタ11Bを、他方側には雌型の電源用コネクタ11A’、情報用コネクタ11B’を設けている。 Next, the
モジュール本体10A内には図4に示すように、機能部35として、スピーカSP、マイクロホンM1、通話スイッチSW1、警報解除スイッチSW2、増幅部35a,35b、エコーキャンセル部35c,35dを備える。 As shown in FIG. 4, the module
また、スピーカSP、マイクロホンM1に対向するモジュール本体10Aの前面には複数の音孔10Bや、通話スイッチSW1,警報解除スイッチSW2を前面に露出させる挿通孔10C,10Cが穿設されている(図3参照)。 In addition, a plurality of
そして、他の部屋等から情報線L2を介して送信された音声信号は、エコーキャンセル部35dを介して増幅部35aで増幅された後、スピーカSPから出力される。また、通話スイッチSW1を操作することで通話可能状態となり、マイクロホンM1から出力された音声信号は増幅部35bで増幅された後、エコーキャンセル部35cを通過し、情報線L2を介して他の部屋等へ送信される。すなわち、部屋間で双方向の通話が可能なインターホンとしても機能するものである。 Then, an audio signal transmitted from another room or the like via the information line L2 is amplified by the amplifying
また、本実施形態では、スピーカSPの近傍にマイクロホンM1が配置されており、スピーカSPの音声出力をマイクロホンM1が拾うことで発生するハウリングを防止するために、以下の処理を行う。まず、エコーキャンセル部35cは、エコーキャンセル部35dの出力を参照信号として取り込み、増幅部35bの出力に対して演算を施すことにより、スピーカSPからマイクロホンM1に回り込んだ音声情報信号をキャンセリングするものである。さらにエコーキャンセル部35dは、エコーキャンセル部35cの出力を参照信号として取り込み、I/Oインターフェース34の出力に対して演算を施すことにより、通話先の相手側でのスピーカからマイクロホンへの音声情報信号の回り込みをもキャンセリングするものである。 In the present embodiment, the microphone M1 is disposed in the vicinity of the speaker SP, and the following processing is performed to prevent howling that occurs when the microphone M1 picks up the sound output of the speaker SP. First, the echo cancel
なお、マイクロホンの数は1つに限定されるものではなく、状況に応じた複数のマイクロホンを配置して上記同様の処理を行えばよい。 Note that the number of microphones is not limited to one, and a plurality of microphones corresponding to the situation may be arranged to perform the same processing as described above.
次に、図5は、基本機能モジュール8の1つの形態である本実施形態の音響装置8aを示しており、モジュール本体8A内には基本機能モジュール8と同様に、AC/DCコンバータ21、通信伝送部22、演算処理部23、I/Oインターフェース24、機能部25が収納されている。 Next, FIG. 5 shows an
そして基本機能モジュール8の機能部25として、図6に示すように、スピーカSP、マイクロホンM1、通話スイッチSW1、警報解除スイッチSW2、増幅部35a,35b、エコーキャンセル部35c,35dを備え、音響装置10aと同様の機能を有する音響装置8aを構成する。なお、音響装置10aと同様の構成には同一の符号を付して説明は省略する。 As shown in FIG. 6, the
また、スピーカSP、マイクロホンM1に対向するモジュール本体8Aの前面には複数の音孔8Cや、通話スイッチSW1,警報解除スイッチSW2を前面に露出させる挿通孔8Dが穿設され、化粧カバー8Bの前面に露出させている。 Also, a plurality of sound holes 8C and
次に、拡張機能モジュール10の1つの形態である本実施形態のタイマ装置10bについて、以下説明する。タイマ装置10bも、拡張機能モジュール10と同様に、AC/DCコンバータ31、通信伝送部32、演算処理部33、I/Oインターフェース34、機能部35がモジュール本体10A内に収納され、モジュール本体10Aの両側側面の一方側は雄型の電源用コネクタ11A、情報用コネクタ11Bを、他方側には雌型の電源用コネクタ11A’、情報用コネクタ11B’を設けている(図16,図17参照)。 Next, the
タイマ装置10bのモジュール本体10A内には図7に示すように、機能部35として、CPU部35m、タイマ部35n、表示部35p、時刻設定スイッチSW4、タイマ時間設定スイッチSW5、UPボタンSW6、DOWNボタンSW7を備える。 In the module
また、タイマ装置10bのモジュール本体10Aの前面には、表示部35p、時刻設定スイッチSW4、タイマ時間設定スイッチSW5、UPボタンSW6、DOWNボタンSW7が露出している(図2参照)。 Further, the
そして、CPU部35mは、タイマ部35n、表示部35p、時刻設定スイッチSW4、タイマ時間設定スイッチSW5、UPボタンSW6、DOWNボタンSW7が接続されており、表示部35pには図8(a)(b)に示すように各種表示がなされる。通常は、タイマ部35nで生成された時刻データに基づいて、年、月、日、時刻を現在時刻351として表示部35pに表示させる。 The
ここで、電力線L1,情報線L2には、上記基本機能モジュール8、拡張機能モジュール10以外に、主装置110が接続されており(図9参照)、主装置110は各機能装置からの情報信号を中継し、該情報信号に含まれるID等を参照して対応する機能装置へ情報信号を送信する動作を行う。具体的には、主装置110において、複数の機能装置からの情報信号を複数チャネル制御(時分割多重制御等)することで、通信効率の向上を図っている。また主装置110は、複数の音声情報(音声メッセージ、報知音、音楽等)を格納した音声格納手段を構成する音声IC111を内蔵している。 Here, the
以下、一例として図1に概略を示す配線システムの動作について説明する。まず、電力線L1,情報線L2は建物200内の壁面内に先行配線されており、各部屋R1,R2において上記音響装置8a,10a、タイマ装置10bを含む機能装置が設置されている。 Hereinafter, the operation of the wiring system schematically shown in FIG. 1 will be described as an example. First, the power line L1 and the information line L2 are preliminarily wired in the wall surface in the
まず、部屋R1においては、天井面のようなハイポジションHPに設けられたスイッチボックス2のゲート装置3に(図9参照)、引掛栓刃接続部60を備えた基本機能モジュール8dに人感センサ機能を有する拡張機能モジュール10c(以後、人感センサ装置10cと称す)が連結され、基本機能モジュール8dには照明器具120を接続する。 First, in the room R1, the human sensor is added to the
さらに、壁スイッチ等で推奨される室内の壁面のような高さ位置(ミドルポジションMP)に設けられたスイッチボックス2のゲート装置3には(図9参照)、照明器具120をオン/オフする壁スイッチを構成する基本機能モジュール8bに、タイマ装置10bや、音響装置10aが連結される。 Further, the
ここで、照明器具をオン/オフする壁スイッチを構成する基本機能モジュール8bの機能部25は、図18に示すように操作スイッチSW3と、操作スイッチSW3の操作データを生成して送るデータ生成機能を有するCPU部25aとで構成され、化粧カバー8Bの前面には図2に示すように操作スイッチSW3の操作部を露出させている。 Here, the
また、部屋R2においては、ハイポジションHPに設けられたスイッチボックス2のゲート装置3に(図9参照)、引掛栓刃接続部60を備えた基本機能モジュール8dに人感センサ装置10cが連結され、基本機能モジュール8dには照明器具120を接続する。 In the room R2, the
さらに、ミドルポジションMPに設けられたスイッチボックス2のゲート装置3には(図9参照)、音響装置8aが接続される。 Furthermore, an
そして、タイマ装置10bの時刻設定スイッチSW4を操作した後、UPボタンSW6、DOWNボタンSW7を操作して任意の設定時刻352をセットした場合(図8(a)参照、ここでは7:00にセット)、CPU部35mは、タイマ部35nで生成される時刻データが設定時刻352に一致すると、所定の報知制御を行う情報信号を出力し、情報線L2に伝送する。 Then, after the time setting switch SW4 of the
上記報知制御を行う情報信号をタイマ装置10bから情報線L2を介して受けた主装置110は、例えば設定時刻352が朝の時間帯であれば、音声IC111に格納している複数の音声情報から「ピーピーピー、朝です」という音声情報を選択し、該音声情報を情報線L2を介して音響装置10aへ伝送し、音響装置10aは、スピーカSPから「ピーピーピー、朝です」という音声を出力する。すなわち、目覚ましアラームとして機能する。なお、設定時刻352の時間帯、ユーザの生活パターン等に応じて、選択する音声情報は変えればよい。 The
あるいは、タイマ装置10bのタイマ時間設定スイッチSW5を操作した後、UPボタンSW6、DOWNボタンSW7を操作して所望のタイマ時間353をセットした場合(図8(b)参照、ここでは300秒にセット)、CPU部35mは、タイマ部35nで生成される時刻データに基づいて計時動作を開始し、計時時間がタイマ時間353に一致すると、所定の報知制御を行う情報信号を出力し、情報線L2に伝送する。 Alternatively, when the timer time setting switch SW5 of the
上記報知制御を行う情報信号をタイマ装置10bから情報線L2を介して受けた主装置110は、音声IC111に格納している複数の音声情報から「時間です」という音声情報を選択し、該音声情報を情報線L2を介して音響装置10aへ伝送し、音響装置10aは、スピーカSPから「時間です」という音声を出力する。すなわち、キッチンタイマ機能等として用いることができる。なお、ユーザの生活パターン等に応じて、選択する音声情報は変えればよい。 The
そして、上記タイマ時間353をセットしたユーザが部屋R1から部屋R2へ移動した場合、主装置110は、各部屋R1,R2に設置した人感センサ装置10cによってユーザの移動を検知し、上記音声情報を部屋R2の音響装置8aへ伝送し、音響装置8aのスピーカSPから「時間です」という音声を出力させる。 When the user who sets the
また、主装置110は、音響装置8aまたは10aへ上記音声情報を伝送するとともに、部屋R1,R2のうちユーザが在室している部屋に設置した照明器具120を例えば点滅制御する情報信号を情報線L2を介して伝送しており、聴覚だけでなく、光を用いた視覚によっても設定時間に達したことを報知できる。 The
さらに、図1に示すように、ミドルポジションMPに設けられたスイッチボックス2のゲート装置3に(図9参照)、文字をテキスト表示する表示手段を備えた基本機能モジュール8eを接続し、主装置110は上記音声情報を伝送するとともに、基本機能モジュール8eへメッセージ情報を含む情報信号を情報線L2を介して伝送しており、基本機能モジュール8eは伝送されたメッセージ情報をテキスト表示して、聴覚だけでなく、テキストを用いた視覚でも設定時間に達したことを報知している。 Further, as shown in FIG. 1, a
また、上記主装置110は、情報線L2、ゲートウェイGW、インターネット網NTを介して外部のホストコンピュータHCに接続されており、ホストコンピュータHCにアクセスして、データをダウンロードすることで、主装置110の音声IC111内に格納する音声情報を変更する。すなわち、音声ICを取り出すことなく、音声情報の追加、変更、更新、削除を容易に行うことができる。 The
このように本配線システムでは、音響装置10a,8a、タイマ装置10bを配線システムに接続するだけで、屋内のどこであってもタイマ機能と連動した最適な音声情報を出力することができる。 As described above, in this wiring system, it is possible to output optimum audio information linked with the timer function anywhere in the room simply by connecting the
なお、タイマ装置10bと同様の機能を有する基本機能モジュール8に音響装置10aを連結しても、上記同様の配線システムを構成できる。 Even if the
また、本配線システムにおいては、例えば図2に示すように、照明器具のオン/オフする壁スイッチを構成する基本機能モジュール8bをゲート装置3に接続し、基本機能モジュール8bの右側部には上記タイマ装置10bを接続し、拡張機能モジュール10bの右側部には上記音響装置10aを接続することで、壁スイッチ機能、タイマ機能等の様々な機能装置に音声情報出力機能を追加することができる。あるいは、予め設置している音響装置10aに新たなタイマ装置10bを接続することができる。 Further, in this wiring system, for example, as shown in FIG. 2, the
この場合、タイマ装置10bの電源用コネクタ11A’、情報用コネクタ11B’が、屋内の天井面、壁面、床面に設置されて電力及び情報信号を伝送する少なくとも1系統の配線に電気的に接続された第1の接続部に相当し、音響装置10aの電源用コネクタ11A、情報用コネクタ11Bが、第1の接続部から電力供給を受け、第1の接続部との間で情報信号を授受するための第2の接続部に相当する。さらに音響装置10aの右側部に所定機能を有する拡張機能モジュール(図示無し)を接続すれば、音響装置10aの電源用コネクタ11A’、情報用コネクタ11B’が、拡張機能モジュールに電力を供給し、拡張機能モジュールとの間で情報信号を授受するための第3の接続部に相当する。 In this case, the
したがって、音響装置10aは、予め同一に配線されている電力線L1、情報線L2にゲート装置3、基本機能モジュール8、他の拡張機能モジュール10を介して接続することで、電力路と情報路とを同時に確保でき、新たに配線工事を行う必要がなく、施工性に優れている。また、基本機能モジュール8、他の拡張機能モジュール10と同一の情報線L2を用いることで、音響装置10aと基本機能モジュール8、他の拡張機能モジュール10との間の連動制御を容易に行なうことができ、拡張性に優れたものとなる。 Therefore, the
また、音響装置8aを用いる場合には、基本機能モジュールとして音響装置8a単体で用いることができ、さらには必要に応じて、電源用コネクタ9A,9A’、情報用コネクタ9B,9B’を介して側部に拡張機能モジュール10を連結すればよい。この場合、ゲート装置3の電力路接続口6A、情報路接続口6Bからなる接続口6が、屋内の天井面、壁面、床面に設置されて電力及び情報信号を伝送する少なくとも1系統の配線に電気的に接続された第1の接続部に相当し、音響装置8aの被接続部7A、被接続部7Bからなるコネクタ7が、第1の接続部から電力供給を受け、第1の接続部との間で情報信号を授受するための第2の接続部に相当する。 When the
さらに音響装置8aの右側部あるいは左側部に所定機能を有する拡張機能モジュール(図示無し)を接続すれば、音響装置8aの電源用コネクタ9A,9A’、情報用コネクタ9B,9B’が、拡張機能モジュールに電力を供給し、拡張機能モジュールとの間で情報信号を授受する。 Further, if an extended function module (not shown) having a predetermined function is connected to the right side or the left side of the
したがって、音響装置8aは、予め同一に配線されている電力線L1、情報線L2にゲート装置3を介して接続することで、電力路と情報路とを同時に確保でき、新たに配線工事を行う必要がなく、施工性に優れている。また、他の基本機能モジュール8、拡張機能モジュール10と同一の情報線L2を用いることで、音響装置8aと他の基本機能モジュール8、拡張機能モジュール10との間の連動制御を容易に行なうことができ、拡張性に優れたものとなる。 Therefore, the
基本機能モジュール8としては上記以外に、コンセント機能を有するものや、モニタ機能を有するもの等がある。 Other than the above, the
拡張機能モジュール10としては上記以外に、空調機器の運転操作器や、空調機器の温度設定器や、電力供給を利用した電気カミソリ、電動歯ブラシ、携帯オーディオプレーヤ等の充電器、照明器具や空調機器等のリモコン赤外線を有するもの等がある。また音声情報だけでなく、監視カメラ等で撮像した映像の伝送機能や、映像のモニタ機能を有するインターホンの親機,子機もある。 In addition to the above, the
なお、本発明の機能装置を用いる配線システムの情報信号の伝送方式としては、ベースバンド伝送またはブロードバンド伝送の何れを採用しても良く、またプロトコルも何れでも良いが、音声、映像などを用いるインターホンの親機、子機との間にはJT−H232パケットを基づいて音声・映像を相互に送るようし、また制御系においては操作側からの操作データにより1乃至複数を操作できるような1対1または1対Nの対応が可能なユニキャスト、ブロードキャストに対応する経路制御プロトコルを採用すれば良く、特に限定されるものではないので、説明は省略する。またゲート装置3間の使用プロトコルと、ゲート装置3に連なる機能モジュール8,10での使用プロトコルを異ならせ、例えばゲート装置3でプロトコル変換を行うようにしても良い。 In addition, as a transmission system of the information signal of the wiring system using the functional device of the present invention, either baseband transmission or broadband transmission may be adopted and any protocol may be used. A pair of audio and video is sent to and from the master unit and slave unit based on JT-H232 packets, and one or more can be operated by operation data from the operation side in the control system. A route control protocol corresponding to unicast and broadcast capable of one-to-one or one-to-N correspondence may be employed, and is not particularly limited, and thus description thereof is omitted. Further, the protocol used between the
而して機能装置を構成する基本機能モジュール8を使用するに当たっては、まず、ゲート装置3を予め建物の適所の壁面に埋設してあるスイッチボックス2に取付枠4を介して取り付け、先行配線されている電力線L1,情報線L2の接続を行う。その後、ゲート装置3の前面部に設けられた電線路接続口6A,6Bに対して基本機能モジュール8のコネクタ7の対応する被接続部7A,7Bを接続するとともに、基本機能モジュール8をゲート装置3の前面部を覆うように取付枠4に取り付ける。この基本機能モジュール8はこの取り付けた状態において壁面よりも前面部が突出し、両側面が室内側に露出することになる。 Thus, in using the
そして、拡張機能モジュール10は基本機能モジュール8の露出した両側側面の一方に片側の側面を面接させてコネクタ接続し、この状態で連結体100を用いて拡張機能モジュール10と基本機能モジュール8とを機械的に連結する。これによって基本機能モジュール8と拡張機能モジュール10とで機能装置が構成されることになる。このとき拡張機能モジュール10の背面はスイッチボックス2の側方の壁面に沿うことになり、例えば壁面にクロス貼り等が施されている場合、拡張機能モジュール10の背面の位置が多少のずれていてもそれを吸収して背面を壁部に密接させた状態に配設することができ、拡張機能モジュール10の前面部から操作力等が加わっても連結部位に加わる荷重を軽減することができる。 Then, the
さらに先に連結した拡張機能モジュール10に別の拡張機能モジュール10を連結する場合には、対向側面を面接させてコネクタ接続した状態で連結体100により互いに機械的に連結する。このようにして図2に示すように順次拡張機能モジュール10(10a,10b...)を側方に連結することができる。 Further, when another
なお、基本機能モジュール8は両側に拡張機能モジュール10を連結することができるため、基本機能モジュール8の両側方向に拡張機能モジュール10を連結しても良い。このようにして拡張機能モジュール10を連結した後、両端に位置する拡張機能モジュール10または基本機能モジュール8の連結部位の側部に着脱自在にエンドカバー101を被着することで、拡張機能モジュール10の連結施工が完了することになる。なお、基本機能モジュール8に拡張機能モジュール9を連結しない状態、つまり未使用のまま置いておく場合にはエンドカバー101を基本機能モジュール8の両側部に被着する。 Since the
そして、基本機能モジュール8の化粧カバー8Bの上辺,下辺、拡張機能モジュール10の上辺,下辺に設けた蓋部83、エンドカバー101で構成される枠体は、JISで規格化されたワイドハンドル形スイッチプレート(JIS8316)と略同様の形状を有するもので、既に設置されているワイドハンドル形スイッチ等との見た目の統一感が得られる。なお、この枠体の形状は上記ワイドハンドル形スイッチプレートの形状に限定されるものではなく、JISで規格化された大角形連用配線器具に用いるプレートと略同様の形状であれば、既設のコンセント等の埋込形配線器具との見た目の統一感を得ることができる。 The frame composed of the upper and lower sides of the
また、基本機能モジュール8,拡張機能モジュール10の横幅方向、高さ方向の寸法は、両側部にエンドカバー101を被着した状態で、JISで規格化された大角形連用配線器具に用いるプレートと同一寸法となるように形成されており、さらに基本機能モジュール8,拡張機能モジュール10の厚さ寸法は同一寸法で各々形成されているので、施工後に別の基本機能モジュール8、拡張機能モジュール10に容易に交換できる。 Further, the dimensions of the
また、基本機能モジュール8に連結できる拡張機能モジュール10の数は連結部位に加わる荷重の大きさにより制限があり、また基本機能モジュール8の電力供給能力によっても制限される。 In addition, the number of
ここで例えば図9に示すように建物内の適所において埋め込み配設している1乃至複数のスイッチボックス2の内、室内の天井面のようなハイポジションHPに設けられたスイッチボックス2のゲート装置3には引掛栓刃接続部60を備えた基本機能モジュール8dが接続され、基本機能モジュール8dには例えば人感センサ61が設けられた拡張機能モジュール10cなどが連結される。あるいは、ゲート装置3にスピーカSPのみを備えた基本機能モジュール8cが接続される。 Here, for example, as shown in FIG. 9, the gate device of the
壁スイッチ等で推奨される室内の壁面のような高さ位置(ミドルポジションMP)に設けられたスイッチボックス2のゲート装置3には照明器具をオン/オフする壁スイッチを構成する基本機能モジュール8bに、タイマ装置10bや、音響装置10aが連結される。あるいはミドルポジションMPのスイッチボックス2のゲート装置3にはモニタ装置64を備えた基本機能モジュール8を接続している。 A
さらに床面を含む足元付近(ローポジションLP)に設けられたスイッチボックス2のゲート装置3には電源コンセント部62を備えた基本機能モジュール8が接続され、更に足元灯63を構成する拡張機能モジュール10が連結され、あるいは、ゲート装置3にスピーカSPのみを備えた基本機能モジュール8cが接続されている。 Furthermore, a
以上のようにして配設施工が終了し、システムが完成した後は、対応する基本機能モジュール8、拡張機能モジュール10間で情報信号の授受を行う。 After the installation work is completed as described above and the system is completed, information signals are exchanged between the corresponding
また、本実施形態では拡張機能モジュール10や基本機能モジュール8の追加や削除に特別な施工が不要となり、そのため一般ユーザーの好みに合わせて拡張機能モジュール10を基本機能モジュール8に連結するだけで、拡張性が確保される。 Further, in this embodiment, no special construction is required for the addition or deletion of the
なお、本実施形態に用いるゲート装置3は取付枠4でスイッチボックス2に取り付けているが、スイッチボックス2の奥壁に直接取り付け、基本機能モジュール8をスイッチボックス2に取り付ける構成としても勿論良い。 Although the
また、本実施形態の音響装置8a,10aはスピーカSPとマイクロホンM1との両方を具備してインターホン装置としても機能するものであるが、マイクロホンM1を省略してスピーカSPのみを具備した音声情報出力機能のみを備える構成としてもよい。 The
(実施形態2)
上記実施形態1では、ゲート装置3、基本機能モジュール8、拡張機能モジュール10の間では、コネクタ接続による電力路、情報路が構築されている。(Embodiment 2)
In the first embodiment, between the
しかし、本実施形態では、コネクタ接続の代わりに磁気結合による非接触で電力を供給して電力路を構成する。具体的には、ゲート装置3、基本機能モジュール8、拡張機能モジュール10がコネクタの代わりにコアにコイルを巻回した構成を各々備え、互いのコアが磁気結合することで相手側のコイルに低圧交流電源電圧を誘起させて電源供給を行う。ここで商用周波数よりも周波数が高い交流電源をコイルに印加することで、電磁結合部によるトランス構成の小型化を図ることができる。 However, in this embodiment, the power path is configured by supplying electric power in a non-contact manner by magnetic coupling instead of connector connection. Specifically, the
さらに、ゲート装置3、基本機能モジュール8、拡張機能モジュール10において、情報信号をE/O変換を経て送り出し、情報信号をO/E変換を経て取り込むことで、光信号からなる情報信号を発光素子、受光素子を用いて非接触で双方向に伝送することができる情報路が構築されることになる。 Further, in the
(実施形態3)
上記実施形態1,2では電力(電源)の送りと、情報信号の受け渡しは別系統で行っているが、本実施形態では、システム全体の情報信号の伝送方式を電力線搬送に行うことで、電力路と情報路との共通化を図ったものである。(Embodiment 3)
In the first and second embodiments, power (power supply) transmission and information signal delivery are performed in separate systems, but in this embodiment, the information signal transmission method for the entire system is performed on the power line carrier to The road and information path are shared.
つまり各スイッチボックス2での先行配線は電力線L1のみとし、これに対応してゲート装置3の接続口は図10に示す接続口の電力路接続口6Aのみとなり、これに対応する基本機能モジュール8のコネクタ7も電力路接続口6Aに対応する被接続口7Aのみとなり、情報用コネクタ9B,9B’も省略される。さらに、拡張機能モジュール10も、情報用コネクタ11B,11B’が省略される。 That is, the preceding wiring in each
そして、図19に示すように音響装置10a内では、電力線搬送による情報信号を受信し、また情報信号を送信するためのPLCモデム部36と、このPLCモデム部36を介して受信された情報信号のデータ処理を行うとともにPLCモデム部36を介して電力線搬送によって送信する情報信号のデータ生成を行う演算処理部33と、機能部35と、機能部35と演算処理部33との間に設けられるI/Oインターフェース34とを設けている。この演算処理部33、I/Oインターフェース34、機能部35は実施形態1におけるものと同じ機能を持つものである。 Then, as shown in FIG. 19, in the
さらに、上記PLCモデム部36と同様の構成をゲート装置3、基本機能モジュール8、拡張機能モジュール10にも設けておく。 Further, the same configuration as the
なお、本実施形態で採用する電力線搬送の変調方式としては広帯域スペクトラム拡散方式、マルチキャリア方式、OFDM方式等各種方式の何れでも良いので、ここでは特に説明はしない。 The power line carrier modulation scheme employed in this embodiment may be any of various schemes such as a broadband spread spectrum scheme, a multi-carrier scheme, and an OFDM scheme, and is not particularly described here.
而して本実施形態では、電力路と情報路とが共通であるため、ゲート装置3での接続口が電力路接続口6Aのみとなり、基本機能モジュール8のコネクタ7も一つの被接続部7Aのみとなり、拡張機能モジュール10のコネクタ11も一つの被接続部11Aのみとなるため接続周りの構成のスペースが小さくなる。また基本機能モジュール8や拡張機能モジュール10の内部回路に通信伝送部や、情報用コネクタの構成が不要となり、そのため薄型のモジュール本体8A,10A内の配置スペースにゆとりができる。 Thus, in this embodiment, since the power path and the information path are common, the connection port in the
L1 電力線
L2 情報線
10a 音響装置
SP スピーカ
10b タイマ装置
110 主装置
111 音声ICL1 Power line
| Application Number | Priority Date | Filing Date | Title |
|---|---|---|---|
| JP2005371083AJP2007174428A (en) | 2005-12-22 | 2005-12-22 | Wiring system |
| Application Number | Priority Date | Filing Date | Title |
|---|---|---|---|
| JP2005371083AJP2007174428A (en) | 2005-12-22 | 2005-12-22 | Wiring system |
| Publication Number | Publication Date |
|---|---|
| JP2007174428Atrue JP2007174428A (en) | 2007-07-05 |
| Application Number | Title | Priority Date | Filing Date |
|---|---|---|---|
| JP2005371083AWithdrawnJP2007174428A (en) | 2005-12-22 | 2005-12-22 | Wiring system |
| Country | Link |
|---|---|
| JP (1) | JP2007174428A (en) |
| Publication number | Priority date | Publication date | Assignee | Title |
|---|---|---|---|---|
| JP2011151680A (en)* | 2010-01-22 | 2011-08-04 | Panasonic Electric Works Co Ltd | Intercom system |
| JP2015061203A (en)* | 2013-09-19 | 2015-03-30 | 三菱電機株式会社 | Centralized management device, human body position detection system, and device control system |
| Publication number | Priority date | Publication date | Assignee | Title |
|---|---|---|---|---|
| JP2011151680A (en)* | 2010-01-22 | 2011-08-04 | Panasonic Electric Works Co Ltd | Intercom system |
| JP2015061203A (en)* | 2013-09-19 | 2015-03-30 | 三菱電機株式会社 | Centralized management device, human body position detection system, and device control system |
| Publication | Publication Date | Title |
|---|---|---|
| JP4618248B2 (en) | Dual wiring system | |
| JP5016218B2 (en) | Information signal transmission device | |
| JP2007174428A (en) | Wiring system | |
| JP2007174429A (en) | Wiring system | |
| JP4779603B2 (en) | Audio information transmission device | |
| JP2007174422A (en) | Information signal transmitting apparatus | |
| JP2007174424A (en) | Wiring system | |
| JP4779604B2 (en) | Audio information transmission device | |
| JP4862394B2 (en) | Functional device | |
| JP4925252B2 (en) | Functional device | |
| JP2007174427A (en) | Speech unit, wiring system, interphone master unit, interphone sub master unit, and interphone system | |
| JP4640209B2 (en) | Telephone device | |
| JP2007020014A (en) | Wiring system | |
| JP4784423B2 (en) | Telephone system | |
| JP2007174550A (en) | Wiring system | |
| JP2007174426A (en) | Speech unit, and wiring system | |
| JP4613819B2 (en) | Wiring system | |
| JP4779602B2 (en) | Telephone device | |
| JP2007150623A (en) | Voice information transmitting device | |
| JP2007313074A (en) | Digital pet system | |
| JP2007174425A (en) | Information signal transmission apparatus, and wiring system | |
| JP4779600B2 (en) | Telephone device | |
| JP4710595B2 (en) | Wiring system | |
| JP4396620B2 (en) | Telephone device | |
| JP4591331B2 (en) | Ceiling wiring system and building wiring system using the same |
| Date | Code | Title | Description |
|---|---|---|---|
| A300 | Withdrawal of application because of no request for examination | Free format text:JAPANESE INTERMEDIATE CODE: A300 Effective date:20090303 |