






















この発明は、電気泳動表示装置及びその駆動方法に関し、詳しくは表示に残像、焼付きを生じさせず、良好な表示を行うことのできる電気泳動表示装置及びその駆動方法に関する。 The present invention relates to an electrophoretic display device and a driving method thereof, and more particularly to an electrophoretic display device and a driving method thereof that can perform good display without causing afterimages and image sticking in a display.
電子的表示装置において、電子書籍、電子新聞等の目による読取りに際して、目にストレスを生じさせることなくその読取りを可能にするディスプレイとして、電子ペーパーディスプレイがあり、その開発も鋭意行われている。この電子ペーパーディスプレイに対する要求としては、薄型、軽量、割れに難いこと、印刷レベルとしての見易さ等がある。
これらの要求を満たす表示装置としては、バックライトを用いず、消費電力の少ない反射型ディスプレイがある。In electronic display devices, when reading electronic books, electronic newspapers, and the like with eyes, there is an electronic paper display as a display that enables reading without causing stress on the eyes, and the development thereof has been intensively performed. Requirements for this electronic paper display include thinness, light weight, difficulty in cracking, and ease of viewing as a printing level.
As a display device that satisfies these requirements, there is a reflective display that does not use a backlight and consumes less power.
偏向板を用いない反射型ディスプレイとしては、電気泳動表示装置(以下、EPD(Electrophoretic Display)ともいう)等がある。EPDにも、幾つかの形式のものがあるが、以下においては、マイクロカプセル型電気泳動素子(電気泳動素子ともいう)を用いたEPDについて説明する。
図14は、モノクロのマイクロカプセル型電気泳動素子のm行n列のマトリクス状配列のm列の断面図を示す。マイクロカプセル型電気泳動素子の各々は、図14に示すように、TFTガラス基板102と、電気泳動フィルム110と、PET(Poly Ethylene Terephthalete)対向基板120とをこの順序で積層した積層構造の中に形成され、例えば、m行のマイクロカプセル型電気泳動素子100-m1、100-m2、100-m3が形成されている。これらの電気泳動素子は、電気泳動表示パネルを構成している。An example of a reflective display that does not use a deflecting plate is an electrophoretic display device (hereinafter also referred to as an EPD (Electrophorphoretic Display)). Although there are several types of EPDs, EPD using a microcapsule type electrophoretic element (also referred to as an electrophoretic element) will be described below.
FIG. 14 is a cross-sectional view of m columns of a matrix arrangement of m rows and n columns of a monochrome microcapsule electrophoretic element. As shown in FIG. 14, each of the microcapsule type electrophoretic elements has a laminated structure in which a TFT glass substrate 102, an electrophoretic film 110, and a PET (Poly Ethylene Terephthalete) counter substrate 120 are laminated in this order. For example, m rows of microcapsule type electrophoretic elements 100-m1, 100-m2, and 100-m3 are formed. These electrophoretic elements constitute an electrophoretic display panel.
TFTガラス基板102には、電気泳動素子100-m1、100-m2、100-m3対応に、1個のTFT104-m1、104-m2、104-m3と、このTFT104-m1、104-m2、104-m3に接続される画素電極106-m1、106-m2、106-m3とが設けられている。また、ストレージ電極108-m1、108-m2、108-m3も電気泳動素子毎に設けられる。
電気泳動フィルム110は、ポリマーのバインダ112の中に約40μmのマイクロカプセル114が敷き詰められている。このマイクロカプセル114の各々は、従来、アクティブマトリクス型マイクロカプセル型電気泳動表示装置の画素電極の寸法より或る値だけ小さい。マイクロカプセル114の内部には、溶媒116が注入されており、その溶媒116中にナノレベルの大きさの、マイナスに帯電された白色顔料(白色粒子、TiO)117と、プラスに帯電された黒色顔料(黒色粒子、炭素)118とが無数浮遊せしめられている。
PET対向基板120は、TFTガラス基板102の各画素電極106-m1、106-m2、106-m3と対向する一枚の対向電極122が透明なプラスチック基板124に貼り付けられて形成されている。
したがって、マイクロカプセル型電気泳動素子100-m1、100-m2、100-m3の各々は、各画素対応のTFT104-m1、100-m2、100-m3、画素電極106-m1、106-m2、106-m3、マイクロカプセル114及び対向電極122の対応部によって形成されている。The TFT glass substrate 102 includes one TFT 104-m1, 104-m2, 104-m3, and TFT 104-m1, 104-m2, 104 corresponding to the electrophoretic elements 100-m1, 100-m2, and 100-m3. Pixel electrodes 106-m1, 106-m2, and 106-m3 connected to -m3 are provided. Storage electrodes 108-m1, 108-m2, and 108-m3 are also provided for each electrophoretic element.
In the electrophoretic film 110, about 40 μm microcapsules 114 are spread in a polymer binder 112. Each of the microcapsules 114 is conventionally smaller by a certain value than the size of the pixel electrode of the active matrix microcapsule electrophoretic display device. Inside the microcapsule 114, a solvent 116 is injected, into the solvent 116 a nano-sized negatively charged white pigment (white particles, TiO) 117, and a positively charged black color. An infinite number of pigments (black particles, carbon) 118 are suspended.
The PET counter substrate 120 is formed by attaching a single counter electrode 122 facing the pixel electrodes 106-m1, 106-m2, and 106-m3 of the TFT glass substrate 102 to a transparent plastic substrate 124.
Accordingly, each of the microcapsule type electrophoretic elements 100-m1, 100-m2, and 100-m3 includes TFTs 104-m1, 100-m2, and 100-m3 corresponding to each pixel, and pixel electrodes 106-m1, 106-m2, and 106, respectively. -m3, formed by corresponding parts of the microcapsule 114 and the counter electrode 122.
アクティブマトリクス型マイクロカプセル型電気泳動表示装置(電気泳動表示装置ともいう)のマイクロカプセル型電気泳動素子のマトリクス状配列を平面上で模式的に示したのが図15である。図15の構成要素のうち、図14と同一の構成要素には同一の参照番号を付してある。
図15において、データ線Dnは、図15に示すアクティブマトリクス型マイクロカプセル型電気泳動表示装置のマトリクス状配列の電気泳動素子100-mn(m=1、2、…、M、n=1、2、…、N)のうちの水平方向の各電気泳動素子100-mi(i=1、2、…、N)に表示データ信号を供給する線を代表して示す線である。また、図15において、走査線Gmは、図15に示すアクティブマトリクス型マイクロカプセル型電気泳動表示装置のマトリクス状配列の電気泳動素子100-mnのうちの水平方向の電気泳動素子群100-m1、100-m2、…、100-mNに1走査線期間走査電圧を供給する線を代表して示す線である。FIG. 15 schematically shows a matrix arrangement of microcapsule electrophoretic elements in an active matrix microcapsule electrophoretic display device (also referred to as an electrophoretic display device) on a plane. Among the components in FIG. 15, the same components as those in FIG. 14 are denoted by the same reference numerals.
In FIG. 15, data lines Dn are electrophoretic elements 100-mn (m = 1, 2,..., M, n = 1, 2) in a matrix arrangement of the active matrix microcapsule electrophoretic display device shown in FIG. ,..., N) as a representative line for supplying a display data signal to each horizontal electrophoretic element 100-mi (i = 1, 2,..., N). Further, in FIG. 15, the scanning line Gm represents a horizontal electrophoretic element group 100-m1 of the electrophoretic elements 100-mn in the matrix array of the active matrix microcapsule electrophoretic display device shown in FIG. 100-m 2,..., 100-mN is a line representative of lines for supplying a scanning voltage for one scanning line period.
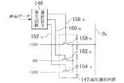
図16は、アクティブマトリクス型マイクロカプセル型電気泳動表示装置の駆動回路140を示し、この駆動回路140は、マトリクス状配列の電気泳動素子のうちの水平方向の電気泳動素子群(100-m1、100-m2、…、100-mN)毎に1走査線期間走査電圧を順次に供給する走査ドライバ142と、マトリクス状配列の電気泳動素子のうちの水平方向の各電気泳動素子100-miに各データ線Dnを介して表示データ信号を順次に供給するデータドライバ144とを示す図である。
図17は、データドライバ144を構成するデータ線Dn毎のデータ信号発生回路145を示す図で、画面データに応答して選択信号を発生する選択信号発生回路146と、選択信号発生回路146から出力される選択信号対応の電圧をデータ線Dnに出力する電圧選択回路147とからなる。FIG. 16 shows a
FIG. 17 is a diagram showing a data signal generation circuit 145 for each data line Dn constituting the
上述のように構成されるアクティブマトリクス型マイクロカプセル型電気泳動表示装置は、次のようにしてマイクロカプセル型電気泳動素子100-mnの画素電極106-mnに電圧が印加されてアクティブマトリクス型マイクロカプセル型電気泳動表示装置の画面に入力される画面データ対応の画像が表示される。 In the active matrix microcapsule electrophoretic display device configured as described above, a voltage is applied to the pixel electrode 106-mn of the microcapsule electrophoretic element 100-mn as follows, and the active matrix microcapsule is displayed. An image corresponding to the screen data input on the screen of the electrophoretic display device is displayed.
すなわち、アクティブマトリクス型マイクロカプセル型電気泳動表示装置の画面内の或る画素対応の電気泳動素子を白の表示状態(以下、Wともいう)で表示したいときには、その電気泳動素子100-mnの画素電極106-mnに負の電圧、例えば、−15ボルトの電圧をデータドライバ144の当該画素電極106-mnに接続されているデータ線、例えば、データ線Dnにデータドライバ144から所要フレーム数の間出力する。これを図17を用いて説明すると、画面データを受け取る選択信号発生回路146は、上記画素に対応する選択線、例えば、選択線152-n上に当該画素期間負の電圧を出力する。これにより、電圧選択回路147のpMOS、例えば、pMOS154-nはオンしてデータ線Dnに−15ボルトの電圧を出力する。 That is, when an electrophoretic element corresponding to a certain pixel in the screen of the active matrix microcapsule electrophoretic display device is to be displayed in a white display state (hereinafter also referred to as W), the pixel of the electrophoretic element 100-mn A negative voltage, for example, a voltage of −15 volts, is applied to the electrode 106-mn, for example, the data line connected to the pixel electrode 106-mn of the
また、アクティブマトリクス型マイクロカプセル型電気泳動表示装置の画面内の或る画素対応の電気泳動素子を黒の表示状態(以下、Bともいう)で表示したいときには、その電気泳動素子100-mnの画素電極106-mnに正の電圧、例えば、+15ボルトの電圧をデータドライバ144の当該画素電極106-mnに接続されているデータ線、例えば、データ線Dnにデータドライバ144から所要フレーム数の間出力する。これを図17を用いて説明すると、画面データを受け取る選択信号発生回路146は、上記画素に対応する選択線、例えば、選択線156-n上に当該画素期間負の電圧を出力する。これにより、電圧選択回路147のpMOS、例えば、pMOS158-nはオンしてデータ線Dnに+15ボルトの電圧を出力する。 When an electrophoretic element corresponding to a certain pixel in the screen of the active matrix microcapsule electrophoretic display device is to be displayed in a black display state (hereinafter also referred to as B), the pixel of the electrophoretic element 100-mn is displayed. A positive voltage, for example, a voltage of +15 volts, is output to the electrode 106-mn for a required number of frames from the
このようにしてモノクロの表示を行うアクティブマトリクス型マイクロカプセル型電気泳動表示装置は、メモリ特性を有しているため、画素の表示をW→B又はB→Wに切り換える場合には、上述したと同様の電圧を切り換えたい画素対応の電気泳動素子の画素電極に印加する必要があるが、画素をW→W又はB→Bで表示する場合には、電気泳動素子がメモリ特性を有していることから基本的にはその画素に電圧を印加する必要はない。 Since the active matrix microcapsule type electrophoretic display device that performs monochrome display in this manner has memory characteristics, when switching the pixel display from W → B or B → W, the above-described case may be considered. Although it is necessary to apply the same voltage to the pixel electrode of the electrophoretic element corresponding to the pixel to be switched, when the pixel is displayed in W → W or B → B, the electrophoretic element has memory characteristics. Therefore, basically, it is not necessary to apply a voltage to the pixel.
このようなアクティブマトリクス型マイクロカプセル型電気泳動表示装置について、本発明者が解析した例を説明すると、次の通りである。
上述したと同様、電気泳動フィルムは、W→Bへの遷移の場合に画素電極に正の電圧を、又B→Wへの遷移の場合に画素電極に負の電圧を、W→W、B→Bでは0ボルトの電圧を印加する必要がある。An example analyzed by the present inventor for such an active matrix microcapsule electrophoretic display device will be described as follows.
As described above, the electrophoretic film has a positive voltage applied to the pixel electrode in the transition from W to B, a negative voltage applied to the pixel electrode in the transition from B to W, and W → W, B → In B, it is necessary to apply a voltage of 0 volts.
また、アクティブマトリクス型マイクロカプセル型電気泳動表示装置の駆動において、液晶等のアクティブマトリクス型表示装置のように、1/60Hz=16.6msを1フレームとして1フレームで画面を書き換えることはできない。
これは、マイクロカプセル型電気泳動素子は、粒子が溶媒の入ったマイクロカプセル中に閉じ込まれており、粒子の応答性が悪く、複数フレームの期間電圧を印加し続けないと画面の書き換えが完了しないからである。
このため、アクティブマトリクス型マイクロカプセル型電気泳動表示装置では、一般に、図18に示すように、複数フレームの期間、B(黒色)からW(白色)への書き換えの場合一定の負の電圧を、また、W(白色)からB(黒色)への書き換えの場合一定の正の電圧を印加し続けるPWM駆動(PWMはPulse Width Modulationの略である)を行う。Further, in driving an active matrix microcapsule electrophoretic display device, unlike an active matrix display device such as a liquid crystal display, the screen cannot be rewritten in one frame with 1/60 Hz = 16.6 ms as one frame.
This is because the microcapsule type electrophoretic element is closed in a microcapsule containing a solvent, and the responsiveness of the particle is poor, and rewriting of the screen is completed unless voltage is continuously applied for a period of multiple frames. Because it does not.
For this reason, in an active matrix microcapsule electrophoretic display device, generally, as shown in FIG. 18, a constant negative voltage is applied in the case of rewriting from B (black) to W (white) during a period of a plurality of frames. Further, in the case of rewriting from W (white) to B (black), PWM driving (PWM is an abbreviation for Pulse Width Modulation) in which a constant positive voltage is continuously applied is performed.
図18に示す駆動を実現するために、従来例では、SRAMで構成されたフレームバッファーに前の画面を記憶し、次の画面との差分を取ることにより、B→W、W→Bのときに複数フレームの期間の間対応する電圧を印加していると考えられる。電圧の印加の仕方は、H−Driver(走査ドライバ)に3値(+V、0ボルト、−V)ドライバを用い、Vcom電圧は0ボルトとしている。各フレーム内の画素のB→W、W→Bへの書き換えを行う画素については、当該フレームの対応時刻に行っている。 In order to realize the drive shown in FIG. 18, in the conventional example, the previous screen is stored in a frame buffer constituted by SRAM, and the difference from the next screen is obtained, so that B → W and W → B. It is considered that a corresponding voltage is applied during a period of a plurality of frames. As a method of applying the voltage, a ternary (+ V, 0 volt, −V) driver is used for the H-Driver (scan driver), and the Vcom voltage is 0 volt. The pixels for which the rewriting of the pixels in each frame from B → W and W → B is performed at the corresponding time of the frame.
上述した従来のアクティブマトリクス型マイクロカプセル型電気泳動表示装置について本発明者によりさらに解析をしたところ、次のような技術的課題があることが判明した。
マイクロカプセル型電気泳動素子は、メモリ性を有しているが、マイクロカプセル型電気泳動素子を図19に示す駆動態様で駆動した場合、画素電極に電圧を印加しないマイクロカプセル型電気泳動素子の駆動時の白輝度の低下や黒輝度の上昇があることが認められた。これは、マイクロカプセル型電気泳動素子のゲート線やデータ線の影響や対向電極の共通電位のDC成分のためと考えられる。
そのため、W→Wの場合や、B→Wの場合には、白輝度に差が生じ(図20、図21参照)、次の画面の表示時に、前の画面が残るという第1の残像の問題がある。
また、B→Bの場合や、W→Bの場合にも同様の問題がある。Further analysis of the above-described conventional active matrix type microcapsule type electrophoretic display device by the present inventor has revealed the following technical problems.
Although the microcapsule type electrophoretic element has a memory property, when the microcapsule type electrophoretic element is driven in the driving mode shown in FIG. 19, the microcapsule type electrophoretic element is driven without applying a voltage to the pixel electrode. It was observed that there was a decrease in white brightness and an increase in black brightness. This is considered to be due to the influence of the gate line and data line of the microcapsule electrophoretic element and the DC component of the common potential of the counter electrode.
Therefore, in the case of W → W or B → W, there is a difference in white luminance (see FIGS. 20 and 21), and the first afterimage of the previous screen remains when the next screen is displayed. There's a problem.
The same problem occurs when B → B or W → B.
さらに、高精細の電子書籍表示端末装置を作ったり、2階調でディザパターンを表示したり、カラー化したりするためには、画素ピッチを150μm以下にする必要がある。このように、画素ピッチを挟ピッチにすると、或るマイクロカプセル型電気泳動素子が隣のマイクロカプセル型電気泳動素子に印加される画素電圧の影響を受けることが認められた。
これを具体的に言うと、2階調表示でディザパターンを表示するために、例えば、前の画面(Current Image)がそのパターンを黒で表示し、後の画面(Next Image)が市松模様で表示すると、黒が浮く、すなわち、画素本来の表示領域が縮小されることが認められた。
例えば、前の画面に何か領域的な黒の文字を表示し、次の画面でディザ表示をした場合に、前の文字が残るという第2の残像の問題がある。Furthermore, in order to make a high-definition electronic book display terminal device, display a dither pattern with two gradations, or colorize, it is necessary to make the pixel pitch 150 μm or less. As described above, when the pixel pitch is set to a sandwich pitch, it is recognized that a certain microcapsule type electrophoretic element is affected by the pixel voltage applied to the adjacent microcapsule type electrophoretic element.
Specifically, in order to display a dither pattern in a two-tone display, for example, the previous screen (Current Image) displays the pattern in black, and the subsequent screen (Next Image) has a checkered pattern. When displayed, it was observed that black floats, that is, the original display area of the pixel is reduced.
For example, there is a second afterimage problem that when a certain area of black characters is displayed on the previous screen and dither display is performed on the next screen, the previous characters remain.
この問題は、従来の駆動法においては、前の画面で表示される図22の左に示すNTLなる文字領域(黒)の画素とディザパターンの黒画素では画素電圧が書き込まれないから、画素電極が100乃至150μm程度の微細なパターンになると、隣の画素の白表示の電圧を拾ってしまい、その隣の画素の画素電極上に位置するマイクロカプセルの中の白粒子が表面に出て来てしまう(図23)ために起こることが判った。 This problem is that in the conventional driving method, the pixel voltage is not written in the pixel in the character area (black) NTL shown on the left of FIG. 22 displayed on the previous screen and the black pixel in the dither pattern. When the pattern becomes a fine pattern of about 100 to 150 μm, the white display voltage of the adjacent pixel is picked up, and the white particles in the microcapsule located on the pixel electrode of the adjacent pixel come out on the surface. (Fig. 23)
上述したように、黒色(B)→白色(W)→黒色(B)→白色(W)と画面を切り替えている場合には、+15V、−15V、+15V、−15Vなる正負の電圧が順次画素の画素電極に交互に印加されて行くから、電気泳動素子に直流電圧は掛からない。
しかしながら、黒色(B)→黒色(B)→黒色(B)と黒状態を表示しようとして多数のフレーム数の間+15Vの電圧を画素電極に印加したり、また白色(W)→白色(W)→白色(W)と白状態を表示しようとして多数のフレーム数の間−15Vの電圧を画素電極に印加し続けると、それらの電圧が印加される電気泳動素子に恒常的にプラス又はマイナスの直流電位が印加され続けることになる。
そのため、電気泳動フィルムがチャージアップし、0Vにして画像の表示を止めても、チャージアップ部のみ表示させていた画像の反転の表示状態が表示される焼付きの問題が起こることが判った。As described above, when the screen is switched from black (B) to white (W) to black (B) to white (W), positive and negative voltages of +15 V, −15 V, +15 V, and −15 V are sequentially applied to the pixels. Since the pixel electrodes are alternately applied, no DC voltage is applied to the electrophoretic element.
However, a voltage of + 15V is applied to the pixel electrode for a number of frames in order to display the black state of black (B) → black (B) → black (B), or white (W) → white (W). → If a voltage of −15 V is continuously applied to the pixel electrode for a number of frames in order to display white (W) and a white state, a positive or negative DC current is constantly applied to the electrophoretic element to which these voltages are applied. Will continue to be applied.
Therefore, it has been found that even when the electrophoretic film is charged up and the display of the image is stopped at 0 V, there is a problem of image sticking in which the reverse display state of the image displayed only in the charge-up portion is displayed.
この発明は、上述の事情に鑑みてなされたもので、残像、焼付けの発生を防止し得る電気泳動表示装置及びその駆動方法を提供することを目的としている。 The present invention has been made in view of the above-described circumstances, and an object thereof is to provide an electrophoretic display device capable of preventing afterimages and image sticking and a driving method thereof.
上記課題を解決するために、請求項1記載の発明は、第1の方向に沿って互いに平行して延びる複数の信号線と、上記第1の方向と直交する第2の方向に沿って平行して延びる複数の走査線と、上記信号線と上記走査線との交点と1対1に対応して設けられた複数の画素電極を配置している画素基板と、上記画素電極と対向する透明な対向電極を有する対向基板と、上記画素電極と上記対向電極との間に移動可能に収蔵される互いに異なる色及び極性を持つ第1の帯電着色粒子及び第2の帯電着色粒子とを有してマトリクス状に画素を形成している電気泳動表示パネルの表示面に上記2つの色のうちの一方の色のパターン及び上記2つの色のうちの他方の色のパターンからなる画面を表示させる際に、上記パターンの上記画素に対応する上記画素電極と上記対向電極との間に上記色に対応する電位差を所定数のフレームの間印加する印加手段を有する電気泳動表示装置に係り、上記印加手段は、上記一方の色に対応する第1のフレーム群と上記他方の色に対応する第2のフレーム群とを所定の順序で上記画面毎に生成する第1の手段と、上記画面の表示において、上記第1の手段によって順次生成される上記フレーム群が上記第1のフレーム群又は上記第2のフレーム群となるとき、当該フレーム群の色対応の電位差を上記パターンに対応する上記電気泳動素子の上記画素電極と上記対向電極との間に印加する第2の手段とを有して構成されることを特徴としている。 In order to solve the above-mentioned problem, the invention according to
請求項2記載の発明は、請求項1記載の電気泳動表示装置に係り、上記第2の手段は、上記表示面に表示される上記色を継続して表示しようとするとき、当該色に対応する上記フレーム群の前又は後の、上記当該色以外の色に対応する上記フレーム群で上記当該色に対応する上記電位差とは逆極性の電位差を上記電気泳動素子の上記画素電極と上記対向電極との間に印加する第3の手段を備えることを特徴としている。 A second aspect of the present invention relates to the electrophoretic display device according to the first aspect, wherein the second means responds to the color when the color displayed on the display surface is to be continuously displayed. Before or after the frame group, the pixel electrode and the counter electrode of the electrophoretic element have a potential difference opposite in polarity to the potential difference corresponding to the color in the frame group corresponding to a color other than the color. And a third means for applying between them.
請求項3記載の発明は、請求項1又は2記載の電気泳動表示装置に係り、上記第2の手段は、任意の上記画面で上記電気泳動素子を上記一方の色で表示させるのに必要なフレーム数と、上記画面に続く上記画面であって上記一方の色で表示させていた上記電気泳動素子を上記他方の色で表示させるときのフレーム数とを略同一にする第4の手段を備えることを特徴としている。 A third aspect of the invention relates to the electrophoretic display device according to the first or second aspect, wherein the second means is necessary for displaying the electrophoretic element in the one color on an arbitrary screen. Fourth means for making the number of frames substantially the same as the number of frames when the electrophoretic element that is displayed in the one color on the screen following the screen is displayed in the other color is provided. It is characterized by that.
請求項4記載の発明は、請求項3記載の電気泳動表示装置に係り、上記第4の手段は、第1の画面で上記電気泳動素子を上記一方の色で表示させるのに必要なフレーム数T1と、上記第1の画面に続く第2の画面で上記一方の色で表示させていた上記電気泳動素子を上記他方の色で表示させるときのフレーム数T2と、上記第2の画面に続く第3の画面で上記他方の色で表示させていた上記電気泳動素子を上記第2色で表示させるときのフレーム数T3と、上記第3の画面に続く第4の画面で上記他方の色で表示させていた上記電気泳動素子を上記一方の色で表示させるときのフレーム数T4との間に、次式
T2+T3=T1+T4
を成立させるように構成されることを特徴としている。A fourth aspect of the invention relates to the electrophoretic display device according to the third aspect, wherein the fourth means is the number of frames necessary for displaying the electrophoretic element in the one color on the first screen. T1, the number of frames T2 when the electrophoretic element displayed in the one color on the second screen following the first screen is displayed in the other color, and the second screen The number T3 of frames when the electrophoretic element displayed in the other color on the third screen is displayed in the second color, and the other color in the fourth screen following the third screen. Between the number T4 of frames when the electrophoretic element that has been displayed is displayed in the one color, the following formula
T2 + T3 = T1 + T4
It is characterized by being comprised so that.
請求項5記載の発明は、請求項1、2、3又は4記載の電気泳動表示装置に係り、上記第2の手段は、上記電気泳動素子の電界応動能力が低い帯電粒子を上記対向電極へ移動させるフレーム群を画面形成の最後のフレーム群に設定する第5の手段を備えることを特徴としている。 A fifth aspect of the present invention relates to the electrophoretic display device according to the first, second, third or fourth aspect, wherein the second means supplies charged particles having a low electric field response capability of the electrophoretic element to the counter electrode. A fifth means for setting the frame group to be moved to the last frame group of the screen formation is provided.
請求項6記載の発明は、請求項1乃至5のいずれか一に記載の電気泳動表示装置に係り、上記第2の手段は、上記画面を切り換える際に上記電位差が異なるとき、上記切り換え前に印加されている上記電位差と上記切り換え後に印加しようとする上記電位差との中間の電位差を上記電気泳動素子の上記画素電極と上記対向電極との間に印加する第6の手段を備えることを特徴としている。 A sixth aspect of the present invention relates to the electrophoretic display device according to any one of the first to fifth aspects, wherein the second means changes the potential difference when the screen is switched before the switching. A sixth means for applying an intermediate potential difference between the applied potential difference and the potential difference to be applied after the switching between the pixel electrode and the counter electrode of the electrophoretic element is provided. Yes.
請求項7記載の発明は、請求項6記載の電気泳動表示装置に係り、上記第6の手段は、上記画面の切り換えにおいて、上記電気泳動素子を上記一方の色から上記他方の色へ変更する際に上記電気泳動素子の上記画素電極と上記対向電極との間に印加される上記中間の電位差をV1とするときの該中間の電位差V1を印加するフレーム数をT1とし、上記電気泳動素子を上記他方の色から上記一方の色へ変更する際に上記電気泳動素子の上記画素電極と上記対向電極との間に印加される上記中間の電位差をV2とするときの該中間の電位差V2を印加するフレーム数をT2とするとき、
V1×T1=V2×T2
を成立させるように構成されることを特徴としている。A seventh aspect of the invention relates to the electrophoretic display device according to the sixth aspect, wherein the sixth means changes the electrophoretic element from the one color to the other color when the screen is switched. When the intermediate potential difference V1 applied between the pixel electrode and the counter electrode of the electrophoretic element is V1, the number of frames to which the intermediate potential difference V1 is applied is T1, and the electrophoretic element is Applying the intermediate potential difference V2 when the intermediate potential difference applied between the pixel electrode and the counter electrode of the electrophoretic element is V2 when changing from the other color to the one color. When the number of frames to be performed is T2,
V1 × T1 = V2 × T2
It is characterized by being comprised so that.
請求項8記載の発明は、請求項1乃至7のいずれか一に記載の電気泳動表示装置に係り、上記電気泳動表示パネルは、上記画素基板の上記画素電極が、上記走査線の信号によって制御されるゲート素子を介して上記信号線に接続され、上記対向基板が上記画素基板全域と対向する一枚の透明な対向電極を有し、上記一方の色の上記帯電着色粒子及び上記他方の色の上記帯電着色粒子はカプセル内に充填される溶媒中に浮遊せしめられ、上記カプセルは上記画素基板と上記対向基板との間のバインダ中に敷き詰められていることを特徴としている。 An eighth aspect of the invention relates to the electrophoretic display device according to any one of the first to seventh aspects, wherein the pixel electrode of the pixel substrate is controlled by a signal of the scanning line. Connected to the signal line through the gate element, and the counter substrate has one transparent counter electrode facing the entire area of the pixel substrate, and the charged colored particles of the one color and the other color The charged colored particles are suspended in a solvent filled in a capsule, and the capsule is spread in a binder between the pixel substrate and the counter substrate.
請求項9記載の発明は、請求項1乃至8のいずれか一に記載の電気泳動表示装置に係り、上記一方の色は、黒色であり、上記他方の色は白色であることを特徴としている。 A ninth aspect of the present invention relates to the electrophoretic display device according to any one of the first to eighth aspects, wherein the one color is black and the other color is white. .
請求項10記載の発明は、請求項1乃至9のいずれか一に記載の電気泳動表示装置に係り、上記第2の手段の上記電位差を供給する手段は、上記対向電極の電位を基準電位に固定し、上記画素電極の電位を上記基準電位から上記電位差分だけ変更させる3値ドライバであることを特徴としている。 A tenth aspect of the present invention relates to the electrophoretic display device according to any one of the first to ninth aspects, wherein the means for supplying the potential difference of the second means sets the potential of the counter electrode to a reference potential. It is a ternary driver that fixes and changes the potential of the pixel electrode from the reference potential by the potential difference.
請求項11記載の発明は、請求項1乃至9のいずれか一に記載の電気泳動表示装置に係り、上記第2の手段の上記電位差を供給する手段は、上記対向電極の電位を上記色に応じて基準電位から上記電位差分だけ変更し、かつ、上記対向電極の電位の変更に従って上記対向電極と上記画素電極との間に上記色に対応する上記電位差を生じさせるように上記画素電極の電位を変更する2値ドライバであることを特徴としている。 An eleventh aspect of the present invention relates to the electrophoretic display device according to any one of the first to ninth aspects, wherein the means for supplying the potential difference of the second means changes the potential of the counter electrode to the color. Accordingly, the potential difference of the pixel electrode is changed from the reference potential by the potential difference, and the potential difference corresponding to the color is generated between the counter electrode and the pixel electrode according to the change of the potential of the counter electrode. It is characterized by a binary driver that changes.
請求項12記載の発明は、第1の方向に沿って互いに平行して延びる複数の信号線と、上記第1の方向と直交する第2の方向に沿って平行して延びる複数の走査線と、上記信号線と上記走査線との交点と1対1に対応して設けられた複数の画素電極を配置している画素基板と、上記画素電極と対向する透明な対向電極を有する対向基板と、上記画素電極と上記対向電極との間に移動可能に収蔵される互いに異なる色及び極性を持つ第1の帯電着色粒子及び第2の帯電着色粒子とを有してマトリクス状に画素を形成している電気泳動表示パネルの表示面に上記2つの色のうちの一方の色のパターン及び上記2つの色のうちの他方の色のパターンからなる画面を表示させる際に、上記パターンの上記画素に対応する上記画素電極と上記対向電極との間に上記色に対応する電位差を所定数のフレームの期間印加して上記画面を表示させる電気泳動表示装置の駆動方法に係り、上記一方の色に対応するフレーム群と上記他方の色に対応するフレーム群とを所定の順序で上記画面毎に生成し、上記画面の表示において、順次生成される上記フレーム群が上記一方の色又は上記他方の色のフレーム群となるとき、当該フレーム群の色に対応する電位差を上記パターンに対応する電気泳動素子の上記画素電極と上記対向電極との間に印加することを特徴としている。 According to a twelfth aspect of the present invention, a plurality of signal lines extending in parallel with each other along a first direction and a plurality of scanning lines extending in parallel along a second direction orthogonal to the first direction are provided. A pixel substrate on which a plurality of pixel electrodes provided in one-to-one correspondence with intersections of the signal lines and the scanning lines are disposed; and a counter substrate having a transparent counter electrode facing the pixel electrodes; The first charged colored particles and the second charged colored particles having different colors and polarities that are movably stored between the pixel electrode and the counter electrode are formed in a matrix. When displaying a screen composed of a pattern of one of the two colors and a pattern of the other of the two colors on the display surface of the electrophoretic display panel, the pixel of the pattern is displayed on the pixel. Between the corresponding pixel electrode and the counter electrode The present invention relates to a driving method of an electrophoretic display device in which a potential difference corresponding to the color is applied for a predetermined number of frames to display the screen, and corresponds to a frame group corresponding to the one color and the other color. A frame group is generated for each of the screens in a predetermined order, and when the frame group that is sequentially generated becomes a frame group of the one color or the other color in the display of the screen, the color of the frame group A potential difference corresponding to is applied between the pixel electrode and the counter electrode of the electrophoretic element corresponding to the pattern.
請求項13記載の発明は、請求項12記載の電気泳動表示装置の駆動方法に係り、上記表示面に表示されている上記色を継続して表示しようとするとき、当該色に対応する上記フレーム群の前又は後の、上記当該色以外の色に対応する上記フレーム群で上記当該色に対応する上記電位差とは逆極性の電位差を上記電気泳動素子の上記画素電極と上記対向電極との間に印加することを特徴としている。 According to a thirteenth aspect of the present invention, there is provided the driving method of the electrophoretic display device according to the twelfth aspect, wherein when the color displayed on the display surface is to be continuously displayed, the frame corresponding to the color is displayed. In the frame group corresponding to a color other than the color before or after the group, a potential difference having a polarity opposite to that of the potential difference corresponding to the color is set between the pixel electrode and the counter electrode of the electrophoretic element. It is characterized by being applied to.
請求項14記載の発明は、請求項12又は13記載の電気泳動表示装置の駆動方法に係り、上記表示面に上記一方の色の上記画面と上記他方の色の上記画面とが所定の順序で表示されるとき、上記一方の色の上記画面のフレーム数と上記他方の色の上記画面のフレーム数とを略同一にすることを特徴としている。 A fourteenth aspect of the invention relates to a method for driving an electrophoretic display device according to the twelfth or thirteenth aspect, wherein the screen of the one color and the screen of the other color are arranged in a predetermined order on the display surface. When displayed, the number of frames of the screen of the one color is substantially the same as the number of frames of the screen of the other color.
請求項15記載の発明は、請求項14記載の電気泳動表示装置の駆動方法に係り、上記表示面に上記一方の色の第1の画面、上記他方の色の第2の画面、上記他方の色の第3の画面及び上記一方の色の第4の画面の順で形成して行く際の、上記一方の色の上記画面のフレーム数T1と、上記他方の色の上記画面のフレーム数T2と、上記他方の色の上記画面のフレーム数T3と、上記一方の色の上記画面のフレーム数T4との間に、次式
T2+T3=T1+T4
を成立させることを特徴としている。According to a fifteenth aspect of the present invention, there is provided the driving method of the electrophoretic display device according to the fourteenth aspect, wherein the first screen of the one color, the second screen of the other color, and the other screen are displayed on the display surface. The number of frames T1 of the screen of the one color and the number of frames T2 of the screen of the other color when the third screen of the color and the fourth screen of the one color are formed in this order. Between the frame number T3 of the screen of the other color and the frame number T4 of the screen of the one color
T2 + T3 = T1 + T4
It is characterized by establishing.
請求項16記載の発明は、請求項12、13、14又は15記載の電気泳動表示装置の駆動方法に係り、上記電気泳動素子の電界応動能力が低い帯電粒子を上記対向電極へ移動させる上記フレーム群を画面形成の最後のフレーム群とすることを特徴としている。 A sixteenth aspect of the present invention relates to a method for driving an electrophoretic display device according to the twelfth, thirteenth, fourteenth or fifteenth aspect of the present invention, wherein the frame moves the charged particles having a low electric field response capability of the electrophoretic element to the counter electrode. The group is the last frame group for screen formation.
請求項17記載の発明は、請求項12乃至16のいずれか一に記載の電気泳動表示装置の駆動方法に係り、上記画面を切り換える際に上記電位差が異なるとき、上記切り換え前に印加されている上記電位差と上記切り換え後に印加しようとする上記電位差との中間の電位差を上記電気泳動素子の上記画素電極と上記対向電極との間に印加することを特徴としている。 According to a seventeenth aspect of the present invention, in the electrophoretic display device driving method according to any one of the twelfth to sixteenth aspects, when the potential difference differs when the screen is switched, it is applied before the switching. An intermediate potential difference between the potential difference and the potential difference to be applied after the switching is applied between the pixel electrode and the counter electrode of the electrophoretic element.
請求項18記載の発明は、請求項17記載の電気泳動表示装置の駆動方法に係り、上記画面の切り換えにおいて、上記電気泳動素子を上記一方の色から上記他方の色へ変更する際に上記電気泳動素子の上記画素電極と上記対向電極との間に印加される上記中間の電位差をV1とするときの該中間の電位差V1を印加するフレーム数をT1とし、上記電気泳動素子を上記他方の色から上記一方の色へ変更する際に上記電気泳動素子の上記画素電極と上記対向電極との間に印加される上記中間の電位差をV2とするときの該中間の電位差V2を印加するフレーム数をT2とするとき、
V1×T1=V2×T2
を成立させることを特徴としている。An eighteenth aspect of the invention relates to a driving method of an electrophoretic display device according to the seventeenth aspect of the invention, wherein the electrophoretic element is changed from the one color to the other color when the screen is switched. When the intermediate potential difference applied between the pixel electrode and the counter electrode of the electrophoretic element is V1, the number of frames to which the intermediate potential difference V1 is applied is T1, and the electrophoretic element is the other color. The number of frames to which the intermediate potential difference V2 is applied when the intermediate potential difference applied between the pixel electrode and the counter electrode of the electrophoretic element when changing from one color to the one color is V2. When T2
V1 × T1 = V2 × T2
It is characterized by establishing.
請求項19記載の発明は、請求項12乃至18のいずれか一に記載の電気泳動表示装置の駆動方法に係り、上記電気泳動表示パネルは、上記画素基板の上記画素電極が、上記走査線の信号によって制御されるゲート素子を介して上記信号線に接続され、上記対向基板が上記画素基板全域と対向する一枚の透明な対向電極を有し、上記一方の色の上記帯電着色粒子及び上記他方の色の上記帯電着色粒子はカプセル内に充填される溶媒中に浮遊せしめられ、上記カプセルは上記画素電極基板と上記透明対向電極基板との間のバインダ中に敷き詰められていることを特徴としている。 A nineteenth aspect of the present invention relates to a driving method of an electrophoretic display device according to any one of the twelfth to eighteenth aspects, wherein the electrophoretic display panel includes the pixel electrode of the pixel substrate and the scanning line. Connected to the signal line through a gate element controlled by a signal, the counter substrate has one transparent counter electrode facing the entire pixel substrate, the charged colored particles of the one color, and the The charged colored particles of the other color are suspended in a solvent filled in a capsule, and the capsule is spread in a binder between the pixel electrode substrate and the transparent counter electrode substrate. Yes.
請求項20記載の発明は、請求項12乃至19のいずれか一に記載の電気泳動表示装置の駆動方法に係り、上記一方の色は、黒色であり、上記他方の色は白色であることを特徴としている。 A twentieth aspect of the invention relates to a method of driving an electrophoretic display device according to any one of the twelfth to nineteenth aspects, wherein the one color is black and the other color is white. It is a feature.
この発明によれば、複数の画素(電気泳動素子)がマトリクス状に配列される電気泳動表示装置の表示面の画素に表示し得る2つの色のうちの一方の色のパターン及びその他方の色のパターンからなる画面を表示させるのに、一方の色に対応するフレーム群と他方の色に対応するフレーム群とを所定の順序で画面毎に生成し、画面の表示において、順次生成されるフレーム群が上記2つの色のいずれかの色のフレーム群となるとき、当該フレーム群の色に対応する電位差を、上記パターンの画素に対応する画素電極と対向電極との間に印加するようにしているから、画面内又は画面間での電気泳動素子の画素電極と対向電極との間に印加させる電位差を画面表示の目的に適合させて自在に印加することが可能になる。
したがって、残像や焼付きの防止を図る手段となる。According to the present invention, a pattern of one of two colors that can be displayed on a pixel on a display surface of an electrophoretic display device in which a plurality of pixels (electrophoretic elements) are arranged in a matrix and the other color In order to display a screen having the above pattern, a frame group corresponding to one color and a frame group corresponding to the other color are generated for each screen in a predetermined order, and the frames are sequentially generated when the screen is displayed. When the group becomes a frame group of one of the two colors, a potential difference corresponding to the color of the frame group is applied between the pixel electrode corresponding to the pixel of the pattern and the counter electrode. Therefore, the potential difference applied between the pixel electrode and the counter electrode of the electrophoretic element within the screen or between the screens can be freely applied in accordance with the purpose of the screen display.
Therefore, it becomes a means for preventing afterimages and image sticking.
この発明は、複数の画素(電気泳動素子)がマトリクス状に配列される電気泳動表示装置の表示面の画素に表示し得る2つの色のうちの一方の色のパターン及びその他方の色のパターンからなる画面を表示させる際に、画面を形成するフレームを所定の順序の一方の色に対応するフレーム群と他方の色に対応するフレーム群とから構成し、画面の表示において、順次生成されるフレーム群が上記2つの色のいずれかの色のフレーム群となるとき、当該フレーム群の色に対応する電位差を、上記パターンの画素に対応する電気泳動素子の画素電極と対向電極との間に印加させることを含んで構成される。 The present invention relates to a pattern of one of two colors and a pattern of the other color that can be displayed on a pixel on a display surface of an electrophoretic display device in which a plurality of pixels (electrophoretic elements) are arranged in a matrix. When a screen consisting of the above is displayed, the frames forming the screen are composed of a frame group corresponding to one color in a predetermined order and a frame group corresponding to the other color, and are sequentially generated when the screen is displayed. When the frame group becomes a frame group of one of the two colors, a potential difference corresponding to the color of the frame group is set between the pixel electrode and the counter electrode of the electrophoretic element corresponding to the pixel of the pattern. It is comprised including making it apply.
図1は、この発明の実施例1であるアクティブマトリクス型マイクロカプセル型電気泳動表示装置の駆動回路を示す図、図2は、同アクティブマトリクス型マイクロカプセル型電気泳動表示装置のデータドライバを示す図、図3は、同アクティブマトリクス型マイクロカプセル型電気泳動表示装置のデータドライバの駆動波形図、図4は、同アクティブマトリクス型マイクロカプセル型電気泳動表示装置の駆動において白状態から白状態への遷移間に黒状態を入れた場合の効果を説明する図、図5は、同アクティブマトリクス型マイクロカプセル型電気泳動表示装置の駆動における状態遷移図、図6は、同アクティブマトリクス型マイクロカプセル型電気泳動表示装置の第2の残像が発生する状態を示す図、また、図7は、同アクティブマトリクス型マイクロカプセル型電気泳動表示装置の第2の残像が無くなる状態を示す図である。 1 is a diagram showing a drive circuit of an active matrix microcapsule electrophoretic display device according to
この実施例のアクティブマトリクス型マイクロカプセル型電気泳動表示装置(以下、電気泳動表示装置ともいう)10は、画面を形成するフレームを複数の白フレームと複数の黒フレームとに分け、画面内でも画面間でも白フレームで書込みを行うフレーム数と黒フレームで書込みを行うフレーム数とを一致させると共に、粒子の移動を遅緩させる要因の大きい粒子についての書込みフレームを画面内の最後のフレームにする装置に係り、図1に示すように、m行n列のマトリクス状配列のマイクロカプセル型電気泳動素子100-mn(m=1、2、…、M、n=1、2、…、N)を走査ドライバ12とデータドライバ14とにより駆動するようにして概略構成されている。マイクロカプセル型電気泳動素子100-mn自体の構成は、従来と同様、図14に示すものと同じである。マイクロカプセル型電気泳動素子100-mnは、その全体で電気泳動表示パネルを構成している。 An active matrix type microcapsule type electrophoretic display device (hereinafter also referred to as an electrophoretic display device) 10 of this embodiment divides a frame forming a screen into a plurality of white frames and a plurality of black frames. A device that makes the number of frames written with white frames equal to the number of frames written with black frames, and makes the writing frame for particles with a large factor of slowing the movement of particles the last frame in the screen Therefore, as shown in FIG. 1, a microcapsule type electrophoretic element 100-mn (m = 1, 2,..., M, n = 1, 2,..., N) having a matrix arrangement of m rows and n columns. It is schematically configured to be driven by the
マイクロカプセル型電気泳動素子100-mnは、TFTゲート104-mnを介して走査線Gmとデータ線Dnとに接続されている。
走査ドライバ12は、TFTゲート104-mnがpMOSで構成されているとすると、走査線Gmに負のゲート電圧を出力するドライバである。
データドライバ14は、マイクロカプセル型電気泳動素子100-mnの画素の書き換えにおいてその書き換えの総フレームについて見た場合に、そのマイクロカプセル型電気泳動素子100-mnにDCを掛けてしまわない時系列の電圧をデータ線Dnに送出するドライバである。The microcapsule type electrophoretic element 100-mn is connected to the scanning line Gm and the data line Dn via the TFT gate 104-mn.
The
The
データドライバ14は、図2に示すように、選択信号発生回路26と電圧選択回路28とから構成される。選択信号発生回路26は、電圧選択回路28から+15ボルト(黒(B)の書込みを行うときの電圧)と、0ボルトと、−15ボルトの電圧(白(W)の書込みを行うときの電圧)から成る時系列の電圧を出力させる該時系列対応の選択信号を出力する回路であり、電圧選択回路28は、上記選択信号に応じて決まる電圧の時系列をデータ線Dnに送出する。
選択信号は、画像の各画面の画素データによって決まるもので、各画面の画素データに従って切り換えられる信号である。すなわち、各画面は、所定数の黒フレームと所定数の白フレームとで構成される。各画面内でのW→W、B→Bの遷移、並びに順次の画面間におけるB→W、W→Bの遷移を生じさせる選択信号は、次の条件を満たすようにして生成する(図3)。As shown in FIG. 2, the
The selection signal is determined by the pixel data of each screen of the image, and is a signal switched according to the pixel data of each screen. That is, each screen includes a predetermined number of black frames and a predetermined number of white frames. Selection signals that cause W → W and B → B transitions within each screen and B → W and W → B transitions between sequential screens are generated so as to satisfy the following conditions (FIG. 3). ).
電気泳動素子100-mnを或る画面内で白(W)が継続する場合(W→W→W…が継続する場合)に、その画面の所定数の白フレームでWの書込みを行うが、それらの白フレームの前又は後の黒フレームで黒(B)の遷移を入れる、すなわち、或る画面の白フレームでのWの書込みの前の黒フレームでBの書込み又は白フレームでのWの書込みの後の黒フレームでBの書込みを入れる(図3の(1))。
この場合に、Bの書込み時に電気泳動素子100-mnの画素電極106-mnに印加する電圧をV+=+15Vとする一方、Wの書込み時に電気泳動素子100-mnの画素電極106-mnに印加する電圧をV−=−15Vとし、Wの書込みを行う白フレームのフレーム数をTww-とする一方、Bの書込みを行う黒フレームのフレーム数をTww+とする。
そのとき、下式、すなわち、
Tww+=Tww- ……(1)
を満たすようにする。When the electrophoretic element 100-mn continues white (W) in a certain screen (when W → W → W... Continues), W is written in a predetermined number of white frames on the screen. Put black (B) transition in black frame before or after those white frames, ie write B in black frame before writing W in white frame on some screen or W in white frame B is written in the black frame after writing ((1) in FIG. 3).
In this case, the voltage applied to the pixel electrode 106-mn of the electrophoretic element 100-mn at the time of B writing is set to V + = + 15 V, while it is applied to the pixel electrode 106-mn of the electrophoretic element 100-mn at the time of W writing. The voltage to be written is V − = − 15V, the number of white frames for writing W is Tww−, and the number of black frames for writing B is Tww +.
Then, the following formula, that is,
Tww + = Tww- (1)
To satisfy.
また、電気泳動素子100-mnを或る画面内で黒が継続する場合(B→B→B…が継続する場合)に、その画面の所定数の黒フレームでBの書込みを行うが、それらの黒フレームの前又は後の白フレームで白(W)の遷移を入れる、すなわち、或る画面の黒フレームでのBの書込みの前の白フレームでWの書込み又は黒フレームでのBの書込みの後の白フレームでWの書込みを入れる(図3の(4))。
この場合に、Wの書込み時に電気泳動素子100-mnの画素電極106-mnに印加する電圧をV−=−15Vとる一方、Bの書込み時に電気泳動素子100-mnの画素電極106-mnに印加する電圧をV+=+15Vとし、Wの書込みを行う白フレームのフレーム数をTbb-とする一方、Bの書込みを行う黒フレームのフレーム数をTbb+とする。
そのとき、下式、すなわち、
Tbb+=Tbb- ……(2)
を満たすようにする。Also, when the electrophoretic element 100-mn continues black in a certain screen (when B → B → B... Continues), B is written in a predetermined number of black frames on the screen. The white (W) transition is inserted in the white frame before or after the black frame, ie, the W write in the white frame before the B write in the black frame of a certain screen or the B write in the black frame Write W in the white frame after (4 in FIG. 3).
In this case, the voltage applied to the pixel electrode 106-mn of the electrophoretic element 100-mn at the time of W writing is V − = − 15V, while the voltage applied to the pixel electrode 106-mn of the electrophoretic element 100-mn at the time of B writing. The applied voltage is V + = + 15 V, the number of white frames for writing W is Tbb−, and the number of black frames for writing B is Tbb +.
Then, the following formula, that is,
Tbb + = Tbb- (2)
To satisfy.
また、順次の画面でW→Bの書込みを行い、続く画面でB→Wの書込みを行う場合において、W→BのWの書込みにおいて電気泳動素子100-mnに印加する電圧をV−=−15Vとし、Bの書込みにおいて電気泳動素子100-mnに印加する電圧をV+=+15Vとし、Wの書込みを行う白フレームのフレーム数をTwb(−)とし、Bの書込みを行う黒フレームのフレーム数をTwb(+)とし、B→WのBの書込みにおいて電気泳動素子100-mnに印加する電圧をV+=+15Vとし、Wの書込みにおいて電気泳動素子100-mnに印加する電圧をV−=−15Vとし、Bの書込みを行う黒フレームのフレーム数をTbw(+)とし、Wの書込みを行う白フレームのフレーム数をTbw(−)としたとき、
Twb(+)+Tbw(+)=Tbw(−)+Twb(−) ……(3)
とする。In addition, when W → B is written on sequential screens and B → W is written on subsequent screens, the voltage applied to the electrophoretic element 100-mn in the W → B W writing is V − = −. 15V, the voltage applied to the electrophoretic element 100-mn in B writing is V + = + 15V, the number of white frames in which W is written is Twb (−), and the number of black frames in which B is written Is set to Twb (+), a voltage applied to the electrophoretic element 100-mn in B → W writing B is V + = + 15V, and a voltage applied to the electrophoretic element 100-mn in writing W is V − = −. 15V, when the number of black frames for writing B is Tbw (+) and the number of white frames for writing W is Tbw (−),
Tbw (+) + Tbw (+) = Tbw (−) + Twb (−) (3)
And
次に、図1乃至図7を参照して、この実施例の動作を説明する。
この実施例においては、電気泳動表示装置の各電気泳動素子100-mnの駆動において、電気泳動素子100-mnを白の表示状態(以下、単にWともいう)から黒の表示状態(以下、単にBともいう)へ遷移させる場合と、電気泳動素子100-mnをBからWへ遷移させる場合の駆動は、次の点を除いて、従来と同様である。
すなわち、画像を表示するいずれの画面も、複数の黒フレームと複数の白フレームとを時系列的な所定順序で配置して構成される。各画面において順次に表示される黒フレーム群の数も白フレーム群の数も、異なる数又は同一数のフレームから成る。Next, the operation of this embodiment will be described with reference to FIGS.
In this embodiment, in driving each electrophoretic element 100-mn of the electrophoretic display device, the electrophoretic element 100-mn is changed from a white display state (hereinafter also simply referred to as W) to a black display state (hereinafter simply referred to as “W”). The driving for the transition to B) and the transition for the electrophoretic element 100-mn from B to W are the same as in the prior art except for the following points.
That is, any screen displaying an image is configured by arranging a plurality of black frames and a plurality of white frames in a predetermined time-series order. The number of black frame groups and the number of white frame groups that are sequentially displayed on each screen are composed of different or the same number of frames.
或る画面の表示状態を切り換える場合について説明する。
或る画面の黒フレームにおいて、走査ドライバ12からゲート線GmにTFTゲート104-mnをオンさせる信号を送出し、データドライバ14のデータ線Dnから電気泳動素子100-mnの画素電極106-mnに+15ボルトの電圧を印加して電気泳動素子100-mnにBを書き込み、電気泳動素子100-mnを黒で表示させている状態において、次の画面の白フレームでその電気泳動素子-mnを白に遷移させるには、走査ドライバ12からゲート線GmにTFTゲート104-mnをオンさせる信号を送出し、その画面の白フレームでデータドライバ14のデータ線Dnから電気泳動素子100-mnの画素電極106-mnに−15ボルトの電圧を印加する。A case where the display state of a certain screen is switched will be described.
In a black frame of a certain screen, a signal for turning on the TFT gate 104-mn is sent from the
この電気泳動素子100-mnの画素電極への−15ボルトの電圧の印加について図2を用いて説明すると、画面データを受け取る選択信号発生回路26は、電気泳動素子100-mnに白を生じさせる場合においては、上記画素に対応する選択線、例えば、選択線30-n上に当該画素期間負の電圧を出力する。これにより、電圧選択回路28のpMOS、例えば、pMOS36-nはオンしてデータ線Dnに−15ボルトの電圧を出力する。 The application of a voltage of −15 volts to the pixel electrode of the electrophoretic element 100-mn will be described with reference to FIG. 2. The selection
このようにして、電気泳動素子100-mnの画素電極106-mnに−15ボルトの電圧を印加すると、画素電極106-mnに正に帯電している黒色の炭素粒子を引き付ける一方、負に帯電している白色の酸化チタン粒子を対向電極122へ追い遣る。かくして、電気泳動素子100-mnは、黒状態から白状態に遷移する(図3の(2))。 In this way, when a voltage of −15 volts is applied to the pixel electrode 106-mn of the electrophoretic element 100-mn, the black carbon particles that are positively charged are attracted to the pixel electrode 106-mn, while negatively charged. The white titanium oxide particles are driven to the counter electrode 122. Thus, the electrophoretic element 100-mn transitions from the black state to the white state ((2) in FIG. 3).
そして、遷移された白の表示状態(W)にある画面(上述の次の画面)の次の画面でその電気泳動素子100-mnをBに遷移させるには、走査ドライバ12からゲート線GmにTFTゲート104-mnをオンさせる信号を送出し、かつ、データドライバ14のデータ線Dnから電気泳動素子100-mnの画素電極106-mnに+15ボルトの電圧を印加させる。
この電気泳動素子100-mnの画素電極への+15ボルトの電圧の印加について図2を用いて説明すると、画面データを受け取る選択信号発生回路26は、電気泳動素子100-mnに生じさせているWから次の画面の黒フレームでBへ遷移させるには、上記画素に対応する選択線、例えば、選択線32-n上に当該画素期間負の電圧を出力する。これにより、電圧選択回路28のpMOS、例えば、pMOS38-nはオンしてデータ線Dnに+15ボルトの電圧を出力する。Then, in order to transition the electrophoretic element 100-mn to B on the screen next to the screen in the transitioned white display state (W) (the above-mentioned next screen), the
The application of a voltage of +15 volts to the pixel electrode of the electrophoretic element 100-mn will be described with reference to FIG. 2. The selection
このようにして、電気泳動素子100-mnの画素電極106-mnに+15ボルトの電圧を印加すると、画素電極106-mnに負に帯電している白色の酸化チタン粒子を引き付ける一方、正に帯電している黒色の炭素粒子を対向電極122へ追い遣る。かくして、電気泳動素子100-mnは、白状態から黒状態に遷移する(図3の(3))。 In this way, when a voltage of +15 volts is applied to the pixel electrode 106-mn of the electrophoretic element 100-mn, the white titanium oxide particles that are negatively charged are attracted to the pixel electrode 106-mn, while being positively charged. The black carbon particles are driven to the counter electrode 122. Thus, the electrophoretic element 100-mn transitions from the white state to the black state ((3) in FIG. 3).
上述した具体的な駆動例を示す図3において、W→Bのとき、一旦白電圧を書き込んでいる理由は、黒フレームT=40フレームであるとき、B→Wのとき白フレームT=20フレームで非対称となるため、一旦白電圧を20フレームを挿入している。
上述のように、電気泳動素子100-mnは、BとWとが画面毎に繰り返される、又はWとBとが画面毎に繰り返される場合に、Bを生じさせる黒フレームのフレーム数とWを生じさせる白フレームのフレーム数とは、上述した式(3)を満たすように設定される。
これにより、電気泳動素子100-mnに直流電圧は印加されず、焼付きの問題は生じない。In FIG. 3 showing the specific driving example described above, when W → B, the reason why the white voltage is once written is that when black frame T = 40 frames, white frame T = 20 frames when B → W. Therefore, 20 frames of white voltage are temporarily inserted.
As described above, when the electrophoretic element 100-mn repeats B and W for each screen, or when W and B are repeated for each screen, the electrophoretic element 100-mn calculates the number of black frames and W that cause B. The number of white frames to be generated is set so as to satisfy Equation (3) described above.
As a result, no DC voltage is applied to the electrophoretic element 100-mn, and the problem of image sticking does not occur.
この実施例における電気泳動素子100-mnをWからWへ遷移させる場合及び電気泳動素子100-mnをBからBへ遷移させる場合の駆動は、次の通りである。
電気泳動素子100-mnを任意の画面内でWからWへ遷移させる場合の駆動は、図3の(1)に示すように、任意の画面内でWを表示する場合に、その画面の白フレームの前又は白フレームと白フレームとの間に黒フレームを入れる。
このようにして入れられる黒フレームのフレーム数Tww+と当該黒フレームに続いて入る白フレームのフレーム数Tww-とは、同一とする。この場合の黒フレームでBを書き込み、白フレームでWを書き込むために電気泳動素子100-mnの画素電極106-mnへの電圧の印加は、図2に示すデータドライバ12によって行われるが、それらの電圧の印加の仕方は、画面間の遷移を生じさせる際に説明したところと同様であるので、その逐一の説明は省略する。The driving in the case where the electrophoretic element 100-mn is changed from W to W and the case where the electrophoretic element 100-mn is changed from B to B in this embodiment is as follows.
The driving when the electrophoretic element 100-mn is changed from W to W in an arbitrary screen is shown in FIG. 3 (1) when white is displayed in an arbitrary screen. Insert a black frame before the frame or between the white frame and the white frame.
The number of black frames Tww + inserted in this way is the same as the number of white frames Tww- that follows the black frame. In this case, in order to write B in the black frame and write W in the white frame, the voltage is applied to the pixel electrode 106-mn of the electrophoretic element 100-mn by the
また、電気泳動素子100-mnをBからBへ遷移させる場合の駆動は、図3の(4)に示すように、任意の画面でBを表示する場合に、その画面の黒フレームの前又は後の白フレームを入れる。
このようにして入れられる黒フレームのフレーム数Tbb+と当該黒フレームに続いて入る白フレームのフレーム数Tbb-とは、同一とする。この場合の黒フレームでBを書き込み、白フレームでWを書き込むために電気泳動素子100-mnの画素電極106-mnへの電圧の印加も、任意の画面内でWからWへ遷移させる場合と同じである。Further, as shown in (4) of FIG. 3, the driving in the case where the electrophoretic element 100-mn is changed from B to B is performed before the black frame of the screen or when the B is displayed on an arbitrary screen. Insert a later white frame.
The frame number Tbb + of the black frame inserted in this way is assumed to be the same as the frame number Tbb- of the white frame that follows the black frame. In this case, in order to write B in the black frame and write W in the white frame, the voltage application to the pixel electrode 106-mn of the electrophoretic element 100-mn is also changed from W to W in an arbitrary screen. The same.
この駆動法によれば、図4に示すように、電気泳動素子100-mnをWからWへ遷移させる際に、WとWとの間にBを入れてやると、電気泳動素子にチャージアップが生ずることなく、焼付きは生じない上、負の電圧(白電圧)が印加されて表示されるので、メモリ特性で白状態を維持しようとする場合に比して白輝度の低下(上述した第1の残像)を防止し得ることが実験的に確かめられた。
また、BからBへ遷移させる場合に、その間にWを入れると、メモリ特性で黒状態を維持しようとする場合に比して黒輝度の上昇(上述した第1の残像)を防止し得ることが実験的に確かめられた。According to this driving method, as shown in FIG. 4, when the electrophoretic element 100-mn is changed from W to W, if B is inserted between W and W, the electrophoretic element is charged up. In addition, no image sticking occurs, and a negative voltage (white voltage) is applied for display, so that the white luminance is reduced as compared with the case where the white state is maintained in the memory characteristics (described above). It was experimentally confirmed that the first afterimage) can be prevented.
In addition, when transitioning from B to B, if W is inserted between them, an increase in black luminance (the first afterimage described above) can be prevented as compared with a case where a black state is to be maintained with memory characteristics. Has been confirmed experimentally.
そして、この実施例における駆動の状態遷移を図で示すと、図5のようになる。
図5において、W→Wにおける15V/−15Vの15Vは、WとWとの間にBを入れるための電圧であり、−15Vは、WからBになったそのBからWへ遷移させるための電圧である。また、B→Bにおける−15V/15Vの−15Vは、BとBとの間にWを入れるための電圧であり、15Vは、BからWになったそのWからBへ遷移させるための電圧である。
このとき、或る画面内でW→B(そのフレーム数T1)→W(そのフレーム数T2)の遷移を生じさせるとき、T1=T2とし、或る画面内でB→W(そのフレーム数T3)→B(そのフレーム数T4)の遷移を生じさせるとき、上述したように、T3=T4とすることは、上述した通りである。FIG. 5 shows the drive state transition in this embodiment.
In FIG. 5, 15V of 15V / −15V in W → W is a voltage for inserting B between W and W, and −15V is for transition from B to W from W to B. Is the voltage. In addition, −15V of −15V / 15V in B → B is a voltage for inserting W between B and B, and 15V is a voltage for transitioning from W to B from B to W. It is.
At this time, when a transition of W → B (the number of frames T1) → W (the number of frames T2) is caused in a certain screen, T1 = T2, and B → W (the number of frames T3 in the certain screen). ) → B (the number of frames T4), as described above, T3 = T4 as described above.
上述した第2の残像の問題は、画素電極が100〜150μm程度の微細なパターンの場合、当該電気泳動素子のマイクロカプセル内の粒子が、隣の電気泳動素子の画素電圧で発生する漏れ電界の影響を受けることで起きる。
この問題は、電気泳動素子の画素電極に電圧を印加しないときでも、また、電圧を印加した場合でも、当該電気泳動素子の隣の電気泳動素子からの漏れ電界があれば生ずる問題である。The problem of the second afterimage described above is that when the pixel electrode has a fine pattern of about 100 to 150 μm, the particles in the microcapsules of the electrophoretic element are caused by the leakage electric field generated by the pixel voltage of the adjacent electrophoretic element. Caused by being affected.
This problem arises when there is a leakage electric field from an electrophoretic element adjacent to the electrophoretic element even when no voltage is applied to the pixel electrode of the electrophoretic element or when a voltage is applied.
そして、第2の残像の問題は、マイクロカプセル内の異なる粒子の帯電量の差違にも依存する。マイクロカプセル内の白粒子の帯電量と黒粒子の帯電量とを同一にすることは難しい。本発明者により評価したEDP素子では、白粒子であるTiOの帯電量の方が、黒粒子である炭素粒子の帯電量よりも多いために、白粒子が早く移動する。
そのために、マイクロカプセルが画素電極の間に位置される場合は、当該マイクロカプセルの表面は白となり、白粒子が隣の画素にまで侵入することになる(図6)。このため、黒が浮くことになる。The second afterimage problem also depends on the difference in charge amount of different particles in the microcapsule. It is difficult to make the charge amount of the white particles in the microcapsule equal to the charge amount of the black particles. In the EDP element evaluated by the present inventor, since the charge amount of TiO as white particles is larger than the charge amount of carbon particles as black particles, the white particles move faster.
Therefore, when the microcapsule is positioned between the pixel electrodes, the surface of the microcapsule becomes white, and the white particles enter the adjacent pixel (FIG. 6). For this reason, black will float.
この問題を解決するために、白フレームと黒フレームとを分け、粒子の帯電量、移動度等の少ない方のフレーム、例えば、評価したEDP素子の例では黒フレームを最後にし、黒フレーム数を所要の数にするという手段を採用した。
この手段を用いると、一旦白粒子は、隣の画素にまで侵入するが、次に黒が書き込まれるので、画素の境界でマイクロカプセル中で黒粒子と白粒子とを領域的に分けることができ(図7)、上記第2の残像の問題は解決できる。
黒粒子が隣の画素電極にまで侵入しなかったのは、黒粒子の帯電量、移動度等が白粒子に比べて小さいことと、書込みフレームの数が最適化されたことによると考えられる。In order to solve this problem, the white frame is divided into the black frame, and the frame having the smaller charge amount, mobility, etc. of the particle, for example, in the evaluated EDP element example, the black frame is the last, and the number of black frames is We adopted the means of making it the required number.
When this means is used, the white particles once penetrate into the neighboring pixels, but black is written next, so that the black particles and the white particles can be divided into regions in the microcapsule at the pixel boundary. (FIG. 7), the second afterimage problem can be solved.
The reason why the black particles did not penetrate into the adjacent pixel electrode is considered to be that the charge amount, mobility, etc. of the black particles are smaller than those of the white particles and the number of writing frames is optimized.
以上説明したところにより、[背景技術]の項で説明した第1の残像、第2の残像及び焼付きの問題の解決に役立つことを実証し得た。
上述した駆動法を要約して言えば、電気泳動素子に書き込もうとするフレームを白フレームと黒フレームとに分け、帯電量の少ない粒子の書込みフレームを最後にする。
そして、W→Wの遷移を生ぜしめようとするとき、その画面内の白フレームで書き込まれるWの前又は後の黒フレームでBの書込みを行い、そのとき、上述の式(1)を満たすようにする。
また、B→Bの遷移を生ぜしめようとするとき、その画面内の白フレームで書き込まれるBの前又は後の白フレームでWの書込みを行い、そのとき、上述の式(2)を満たすようにする。
また、順次の画面でW→Bの書込みを行い、次いでB→Wの書込みを行う場合には、上述の式(3)を満たすようにする。As described above, it has been proved that it is useful for solving the problems of the first afterimage, the second afterimage, and the image sticking described in the [Background Art] section.
In summary, the drive method described above is divided into a white frame and a black frame for writing to the electrophoretic element, and a writing frame for particles having a small charge amount is the last.
Then, when trying to cause the transition of W → W, B is written in the black frame before or after W written in the white frame in the screen, and at that time, the above-described expression (1) is satisfied. Like that.
When an attempt is made to cause a transition from B to B, W is written in the white frame before or after B written in the white frame in the screen, and at this time, the above equation (2) is satisfied. Like that.
In addition, when W → B is written on sequential screens and then B → W is written, the above-described equation (3) is satisfied.
このように、この実施例によれば、画面を所定数の白フレームと黒フレームとを分け、画面内でW→Wの遷移を生ぜしめるときには、Wの書込みの前又は後Bの書込みを入れ、これらのW及びBの書込みフレーム数を式(1)を満たすようにしているから、W→Wの遷移で生ずる第1の残像及び焼付きを解消に役立つ。
また、画面内でB→Bの遷移を生ぜしめるときには、Bの書込みの前又は後Wの書込みを入れ、これらのB及びWの書込みフレーム数を式(2)を満たすようにしているから、B→Bの遷移で生ずる第1の残像及び焼付きを解消に役立つ。
また、黒フレームの書込みを画面の最後にすれば、第2の残像の解消に役立つ。Thus, according to this embodiment, when the screen is divided into a predetermined number of white frames and black frames and a W → W transition occurs in the screen, the writing of B before or after the writing of W is inserted. Since the number of W and B write frames satisfies the expression (1), it helps to eliminate the first afterimage and burn-in that occur at the transition from W to W.
In addition, when a B → B transition occurs in the screen, the writing of W is performed before or after the writing of B, and the number of writing frames of these B and W satisfies the formula (2). It helps to eliminate the first afterimage and image sticking that occur at the transition of B → B.
Also, if the black frame is written at the end of the screen, it helps to eliminate the second afterimage.
図8は、実施例1である電気泳動表示装置の駆動における対向電極の電圧と画素電極の電圧との関係を示す図、図9は、この発明の実施例2である電気泳動表示装置の駆動において対向電極に印加する電圧波形図である。 FIG. 8 is a diagram illustrating the relationship between the voltage of the counter electrode and the voltage of the pixel electrode in driving the electrophoretic display device according to the first embodiment, and FIG. 9 illustrates driving of the electrophoretic display device according to the second embodiment of the present invention. It is a voltage wave form diagram applied to a counter electrode in FIG.
この実施例の構成が、実施例1のそれと大きく異なる点は、2値ドライバで電気泳動表示装置の電気泳動素子を駆動するように構成した点である。
上述の駆動は、具体的には、COM電圧を振らないドット反転駆動、すなわち、Vcom=0Vとするもので、HDriver(データドライバ)は、+15V/0V/−15Vの3値ドライバーを用いている(図8)。つまり、この3値ドライバは、対向電極の電圧(COM電圧)を常に0Vに維持して画素電極の電圧を白フレームのときは−15Vにし、また、黒フレームのときは+15Vにするという駆動ドライバである。このようなデータドライバを次のようにして2値ドライバで同等の電気泳動素子の駆動を行うことも可能であり、これがこの実施例の特徴である。The configuration of this embodiment is greatly different from that of the first embodiment in that the electrophoretic element of the electrophoretic display device is driven by a binary driver.
Specifically, the above-described driving is dot inversion driving without changing the COM voltage, that is, Vcom = 0 V, and HDriver (data driver) uses a ternary driver of +15 V / 0 V / −15 V. (FIG. 8). In other words, this ternary driver always maintains the counter electrode voltage (COM voltage) at 0 V, and the pixel electrode voltage is set to −15 V for the white frame, and +15 V for the black frame. It is. It is also possible to drive an equivalent electrophoretic element with a binary driver as described above, and this is a feature of this embodiment.
この特徴の基本的な構成は、画素電極に印加する電圧を、白フレームでも、また、黒フレームでも+15V又は0Vとする一方、上述した白フレームでの遷移時には、COM電圧を15Vとする一方、黒フレームでの遷移時には、COM電圧を0VとするようにCOM電圧を+15Vと0Vとの間で振る仕組みとするものである。
この構成により、白フレームの場合には、対向電極に+15ボルトを印加し(図9の実線の+15ボルトの区間)、かつ、画素電極に+15Vを印加すると、画素電極(pix)と対向電極の電位差は0ボルトとなり、対向電極に+15ボルトを印加し(図9の実線の+15ボルトの区間)、かつ、画素電極に0Vを印加すると、画素電極(pix)と対向電極の電位差は−15ボルトとなる。The basic configuration of this feature is that the voltage applied to the pixel electrode is set to + 15V or 0V in the white frame and the black frame, while the COM voltage is set to 15V during the transition in the white frame described above, At the time of transition in the black frame, the COM voltage is swung between + 15V and 0V so that the COM voltage is 0V.
With this configuration, in the case of a white frame, when +15 volts is applied to the counter electrode (the section of +15 volts of the solid line in FIG. 9) and +15 V is applied to the pixel electrode, the pixel electrode (pix) and the counter electrode When the potential difference is 0 volt, +15 volts is applied to the counter electrode (section of +15 volts of the solid line in FIG. 9) and 0 V is applied to the pixel electrode, the potential difference between the pixel electrode (pix) and the counter electrode is −15 volts. It becomes.
また、黒フレームの場合には、対向電極に0ボルトを印加し(図9の実線の0ボルトの区間)、かつ、画素電極に+15Vを印加すると、画素電極(pix)と対向電極の電位差は+15ボルトとなり、対向電極に0ボルトを印加し(図9の実線の0ボルトの区間)、かつ、画素電極に0Vを印加すると、画素電極(pix)と対向電極の電位差は0ボルトとなる。
したがって、2値ドライバでも、上述した駆動方法によれば、3値ドライバと同等の駆動が可能になる。In the case of a black frame, when 0 volt is applied to the counter electrode (0 volt section of the solid line in FIG. 9) and +15 V is applied to the pixel electrode, the potential difference between the pixel electrode (pix) and the counter electrode is When the voltage is +15 volts, 0 volt is applied to the counter electrode (interval of 0 volt of the solid line in FIG. 9) and 0 V is applied to the pixel electrode, the potential difference between the pixel electrode (pix) and the counter electrode is 0 volt.
Therefore, even a binary driver can be driven in the same manner as a ternary driver according to the driving method described above.
このように、この実施例の構成によれば、2値ドライバで実施例1と同等の効果を享受することが可能になり、コストの低減を図るのに役立つ。 As described above, according to the configuration of this embodiment, the binary driver can enjoy the same effect as that of the first embodiment, which helps to reduce the cost.
図10は、この発明の実施例3である電気泳動表示装置で行われる駆動の遷移図、図11は、同電気泳動表示装置の駆動波形図、図12は、実施例1又は実施例2の欠点を説明するタイムチャート、また、図13は、実施例3の長所を説明するタイムチャートである。
この実施例の構成が、実施例1又は実施例2のそれと大きく異なる点は、実施例1又は実施例2では生ずる画面の切替り時にチカチカとした表示状態が入るのを防止するように構成した点である。FIG. 10 is a transition diagram of driving performed in the electrophoretic display device according to the third embodiment of the present invention, FIG. 11 is a driving waveform diagram of the electrophoretic display device, and FIG. 12 is the driving waveform of the first or second embodiment. FIG. 13 is a time chart for explaining the advantages of the third embodiment.
The configuration of this embodiment is greatly different from that of the first or second embodiment. The first or second embodiment is configured to prevent a flickering display state from entering when the screen is changed. Is a point.
すなわち、この実施例の電気泳動表示装置は、W→B→Wの遷移を生じさせるとき、W→Bの遷移時の黒フレームでの電圧を+V(Vwb)、例えば、+15ボルトにするのではなく、図10及び図11に示すように、電気泳動素子をライトグレイ(LG)の表示状態にする中間電位(Vwb2)、例えば、+7.5ボルトにした後の白フレームで−15ボルトに戻し、B→W→Bの遷移を生じさせるとき、B→Wの遷移時の白フレームでの電圧を−V(Vwb)、例えば、−15ボルトにするのではなく、電気泳動素子をダークグレイ(DG)の表示状態にする中間電位(Vbw2)、例えば、+12ボルトにした後の黒フレームで+15ボルトに戻す。 That is, in the electrophoretic display device of this embodiment, when the W → B → W transition is caused, the voltage at the black frame at the W → B transition is set to + V (Vwb), for example, +15 volts. 10 and 11, the intermediate potential (Vwb2) for setting the electrophoretic element to the light gray (LG) display state, for example, +7.5 volts, is returned to -15 volts in the white frame. When the B → W → B transition occurs, the voltage in the white frame at the B → W transition is not set to −V (Vwb), for example, −15 volts, but the electrophoretic element is dark gray ( DG) is set to the intermediate potential (Vbw2), for example, +12 volts, and then returned to +15 volts in the black frame.
これに加えて、Vwb2の中間電位が印加されるフレーム数をT1とし、Vbw2の中間電位が印加されるフレーム数をT2としたとき、次式
Vwb2×T1=Vbw2×T2 ……(4)
とする。
これにより、電気泳動フィルムに直流電位の発生(チャージアップ)を抑制することができる。
上式(4)を成立させることにより、チャージアップを抑制することはできるが、マイクロカプセル中の黒粒子の移動という意味では、上式(4)を成立させても、黒粒子の移動量は同じではない。それは、電圧が低いと、黒粒子の移動量も少ないからである。In addition to this, when the number of frames to which the intermediate potential of Vwb2 is applied is T1, and the number of frames to which the intermediate potential of Vbw2 is applied is T2,
Vwb2 × T1 = Vbw2 × T2 (4)
And
Thereby, generation | occurrence | production (charge up) of DC potential can be suppressed in an electrophoretic film.
By satisfying the above equation (4), it is possible to suppress the charge-up, but in the sense of the movement of black particles in the microcapsule, even if the above equation (4) is established, the amount of movement of the black particles is not the same. This is because the amount of movement of black particles is small when the voltage is low.
このようにすることにより、実施例1又は実施例2では、図12に示すように、W→B→Wの駆動をするとき、白に続いて黒、そして白という明滅、すなわち、チカチカとした眩しさ(違和感)が生じる(フラッシングが生ずる)という不都合があるが、上述した実施例3の駆動を行うことにより、白に続いてライトグレイ、そして白という表示状態になるので、表示内に生ずる違和感を大幅に緩和することができる。
実施例1又は実施例2での駆動法によれば、B→W→Bの駆動においては、黒に続いて白、そして黒という明滅、すなわち、チカチカとした眩しさ(違和感)が生じるという不都合があるが、上述した実施例3の駆動によれば、黒に続いてダークグレイ、そして黒という表示状態になるので、表示内に生ずる違和感を大幅に緩和することができる。In this way, in the first or second embodiment, as shown in FIG. 12, when W → B → W is driven, black followed by white and flickering white, ie, flickering. Although there is an inconvenience that glare (uncomfortable feeling) occurs (flushing occurs), since the display state of light gray and white is followed by white by performing the driving of the above-described third embodiment, it occurs in the display. Discomfort can be greatly relieved.
According to the driving method in the first embodiment or the second embodiment, in the drive of B → W → B, there is an inconvenience that flickering of white followed by black and black, that is, flickering (uncomfortable feeling) occurs. However, according to the driving of the above-described third embodiment, since the display state of black is followed by dark gray and black, the uncomfortable feeling generated in the display can be relieved greatly.
このように、この実施例によれば、実施例1又は実施例2の効果を享受しつつ、フラッシングの緩和に役立つ。 As described above, according to this embodiment, the effect of the first embodiment or the second embodiment can be enjoyed, and the flushing can be alleviated.
以上、この発明の実施例を、図面を参照して詳述してきたが、この発明の具体的な構成は、これらの実施例に限られるものではなく、この発明の要旨を逸脱しない範囲の設計の変更等があってもそれらはこの発明に含まれる。
例えば、実施例では、画面内でW→W→W…と継続する場合に式(1)を成立させること、同様にB→B→B…と継続する場合に式(2)を成立させることについて説明したが、必ずしもその必要はなく、若干の違いがあっても許容される。
同様に、画面間でW→B→B→Wとなる駆動の場合に式(3)を成立させることについて説明したが、必ずしもその必要はなく、若干の違いがあってもよい。
また、同様に、実施例3の場合に式(4)を成立させることについて説明したが、必ずしもその必要はなく、若干の違いがあってもよい。
上述のことを継受しながら、白色の帯電粒子と黒色の帯電粒子とがカプセル内に収蔵されて構成されるマイクロカプセル型電気泳動素子をその他の2つの色の帯電粒子とされてもこの発明は実施し得る。
また、PET対向基板は、一枚の対向電極を貼り付けた透明なプラスチック基板について説明したが、例えば、走査線方向に延びてその方向における各対向電極で構成してこの発明を実施するようにしてもよい。Although the embodiments of the present invention have been described in detail with reference to the drawings, the specific configuration of the present invention is not limited to these embodiments, and the design does not depart from the gist of the present invention. These changes are included in the present invention.
For example, in the embodiment, formula (1) is established when W → W → W... Continues in the screen, and formula (2) is established when B → B → B. However, this is not always necessary, and even a slight difference is allowed.
Similarly, although it has been described that the expression (3) is established in the case of driving in which W → B → B → W between the screens, it is not always necessary, and there may be slight differences.
Similarly, although it has been described that the expression (4) is established in the case of the third embodiment, it is not always necessary, and there may be a slight difference.
Even if the microcapsule type electrophoretic element configured by storing white charged particles and black charged particles in a capsule is used as charged particles of the other two colors while inheriting the above, the present invention Can be implemented.
Also, the PET counter substrate has been described with respect to a transparent plastic substrate with a single counter electrode attached thereto. For example, the PET counter substrate extends in the scanning line direction and is configured with each counter electrode in that direction. May be.
ここに開示している電気泳動表示装置の駆動方法の駆動方法及びその装置は、各種の表示装置、例えば、情報処理装置、携帯端末装置、ビデオカメラの表示装置等やテレビ等として利用し得る。 The driving method of the electrophoretic display device disclosed herein and the device thereof can be used as various display devices such as an information processing device, a mobile terminal device, a video camera display device, a television, and the like.
10 アクティブマトリクス型マイクロカプセル型電気泳動表示装置
12 走査ドライバ
14 データドライバ(第1の手段、第2の手段)
26 選択信号発生回路(第1の手段の一部、第2の手段の一部)
28 電圧選択回路(第1の手段の残部、第2の手段の残部)
10 Active Matrix Microcapsule
26 Selection signal generation circuit (part of the first means, part of the second means)
28 Voltage selection circuit (the remainder of the first means, the remainder of the second means)
| Application Number | Priority Date | Filing Date | Title |
|---|---|---|---|
| JP2005362318AJP5045976B2 (en) | 2005-12-15 | 2005-12-15 | Electrophoretic display device and driving method thereof |
| TW095146622ATWI380114B (en) | 2005-12-15 | 2006-12-13 | Electrophoretic display device and driving method for same |
| US11/611,022US8035611B2 (en) | 2005-12-15 | 2006-12-14 | Electrophoretic display device and driving method for same |
| KR1020060128960AKR100852369B1 (en) | 2005-12-15 | 2006-12-15 | Electrophoretic display device and driving method for same |
| CN2010101700332ACN101840669B (en) | 2005-12-15 | 2006-12-15 | Electrophoretic display device and driving method thereof |
| CN2006101700571ACN1983006B (en) | 2005-12-15 | 2006-12-15 | Electrophoretic display device and driving method thereof |
| Application Number | Priority Date | Filing Date | Title |
|---|---|---|---|
| JP2005362318AJP5045976B2 (en) | 2005-12-15 | 2005-12-15 | Electrophoretic display device and driving method thereof |
| Publication Number | Publication Date |
|---|---|
| JP2007163987Atrue JP2007163987A (en) | 2007-06-28 |
| JP5045976B2 JP5045976B2 (en) | 2012-10-10 |
| Application Number | Title | Priority Date | Filing Date |
|---|---|---|---|
| JP2005362318AActiveJP5045976B2 (en) | 2005-12-15 | 2005-12-15 | Electrophoretic display device and driving method thereof |
| Country | Link |
|---|---|
| JP (1) | JP5045976B2 (en) |
| CN (1) | CN1983006B (en) |
| Publication number | Priority date | Publication date | Assignee | Title |
|---|---|---|---|---|
| CN101546522A (en)* | 2008-03-27 | 2009-09-30 | 精工爱普生株式会社 | Electrophoretic display device, method of driving the same, and electronic apparatus |
| WO2009129217A3 (en)* | 2008-04-14 | 2010-02-25 | E Ink Corporation | Methods for driving electro-optic displays |
| JP2011048332A (en)* | 2009-07-29 | 2011-03-10 | Seiko Epson Corp | Electrophoretic display element, electrophoretic display device, and electronic apparatus |
| US8174492B2 (en) | 2007-09-05 | 2012-05-08 | Samsung Electronics Co., Ltd. | Method for driving an electrophoretic display |
| JP2013054202A (en)* | 2011-09-02 | 2013-03-21 | Seiko Epson Corp | Drive method of electrophoretic display device, electrophoretic display device, electronic equipment and electronic clock |
| US8624881B2 (en) | 2009-12-28 | 2014-01-07 | Nlt Technologies, Ltd. | Image display control device, image display device, image display control method, and image display control program |
| CN101794553B (en)* | 2009-02-04 | 2014-06-04 | 元太科技工业股份有限公司 | Display method of electrophoretic display device and electrophoretic display device |
| US8860654B2 (en) | 2010-04-28 | 2014-10-14 | Seiko Epson Corporation | Electrophoretic display device, control circuit, electronic apparatus, and driving method for reducing image flicker |
| KR101620061B1 (en) | 2014-09-16 | 2016-05-12 | 주식회사 솔루엠 | method for driving electronic paper display with improved low temperature characteristics |
| US10783839B2 (en) | 2015-06-01 | 2020-09-22 | Tianman Microelectronics Co., Ltd. | Display device with memory function, terminal device, and driving method thereof |
| Publication number | Priority date | Publication date | Assignee | Title |
|---|---|---|---|---|
| JP5169251B2 (en)* | 2008-01-28 | 2013-03-27 | セイコーエプソン株式会社 | Electrophoretic display device driving method, electrophoretic display device, and electronic apparatus |
| US8861068B2 (en) | 2008-07-07 | 2014-10-14 | Creator Technology B.V. | Display structure with a roughened sub-electrode layer |
| CN102136238A (en)* | 2010-01-22 | 2011-07-27 | 兆宏电子股份有限公司 | Driving method of electronic paper display |
| CN101819752B (en)* | 2010-03-23 | 2012-07-25 | 友达光电股份有限公司 | Electrophoretic display device and driving method thereof |
| CN110111746B (en)* | 2019-04-18 | 2021-04-06 | 广州奥翼电子科技股份有限公司 | Driving method of electrophoretic display |
| CN110047445B (en)* | 2019-05-15 | 2020-06-19 | 电子科技大学中山学院 | Method for improving texture phenomenon of electronic paper |
| Publication number | Priority date | Publication date | Assignee | Title |
|---|---|---|---|---|
| WO2005034077A1 (en)* | 2003-10-07 | 2005-04-14 | Koninklijke Philips Electronics N.V. | Electrophoretic display panel |
| WO2005086131A1 (en)* | 2004-02-24 | 2005-09-15 | Koninklijke Philips Electronics N.V. | Electrophoretic display device |
| JP2006189466A (en)* | 2004-12-28 | 2006-07-20 | Seiko Epson Corp | Electrophoresis device, electrophoretic device driving method, and electronic apparatus |
| JP2007114622A (en)* | 2005-10-21 | 2007-05-10 | Canon Inc | Particle movement type display device and driving method thereof |
| Publication number | Priority date | Publication date | Assignee | Title |
|---|---|---|---|---|
| CN100342280C (en)* | 2002-08-26 | 2007-10-10 | 皇家飞利浦电子股份有限公司 | Electrophoretic display panel |
| Publication number | Priority date | Publication date | Assignee | Title |
|---|---|---|---|---|
| WO2005034077A1 (en)* | 2003-10-07 | 2005-04-14 | Koninklijke Philips Electronics N.V. | Electrophoretic display panel |
| WO2005086131A1 (en)* | 2004-02-24 | 2005-09-15 | Koninklijke Philips Electronics N.V. | Electrophoretic display device |
| JP2006189466A (en)* | 2004-12-28 | 2006-07-20 | Seiko Epson Corp | Electrophoresis device, electrophoretic device driving method, and electronic apparatus |
| JP2007114622A (en)* | 2005-10-21 | 2007-05-10 | Canon Inc | Particle movement type display device and driving method thereof |
| Publication number | Priority date | Publication date | Assignee | Title |
|---|---|---|---|---|
| US8174492B2 (en) | 2007-09-05 | 2012-05-08 | Samsung Electronics Co., Ltd. | Method for driving an electrophoretic display |
| CN101546522A (en)* | 2008-03-27 | 2009-09-30 | 精工爱普生株式会社 | Electrophoretic display device, method of driving the same, and electronic apparatus |
| WO2009129217A3 (en)* | 2008-04-14 | 2010-02-25 | E Ink Corporation | Methods for driving electro-optic displays |
| CN101794553B (en)* | 2009-02-04 | 2014-06-04 | 元太科技工业股份有限公司 | Display method of electrophoretic display device and electrophoretic display device |
| JP2011048332A (en)* | 2009-07-29 | 2011-03-10 | Seiko Epson Corp | Electrophoretic display element, electrophoretic display device, and electronic apparatus |
| US8624881B2 (en) | 2009-12-28 | 2014-01-07 | Nlt Technologies, Ltd. | Image display control device, image display device, image display control method, and image display control program |
| US8860654B2 (en) | 2010-04-28 | 2014-10-14 | Seiko Epson Corporation | Electrophoretic display device, control circuit, electronic apparatus, and driving method for reducing image flicker |
| JP2013054202A (en)* | 2011-09-02 | 2013-03-21 | Seiko Epson Corp | Drive method of electrophoretic display device, electrophoretic display device, electronic equipment and electronic clock |
| KR101620061B1 (en) | 2014-09-16 | 2016-05-12 | 주식회사 솔루엠 | method for driving electronic paper display with improved low temperature characteristics |
| US10783839B2 (en) | 2015-06-01 | 2020-09-22 | Tianman Microelectronics Co., Ltd. | Display device with memory function, terminal device, and driving method thereof |
| US11335280B2 (en) | 2015-06-01 | 2022-05-17 | Tianma Microelectronics Co., Ltd. | Display device, terminal device, and driving method with a memory function for temperature acquisition and waveform selection |
| Publication number | Publication date |
|---|---|
| CN1983006B (en) | 2010-06-23 |
| CN1983006A (en) | 2007-06-20 |
| JP5045976B2 (en) | 2012-10-10 |
| Publication | Publication Date | Title |
|---|---|---|
| KR100852369B1 (en) | Electrophoretic display device and driving method for same | |
| JP6256822B2 (en) | Electrophoretic display device and driving method thereof | |
| KR101551981B1 (en) | Electrophoretic display device driving method electrophoretic display device and electronic apparatus | |
| JP3750566B2 (en) | Electrophoretic display device driving method, driving circuit, electrophoretic display device, and electronic apparatus | |
| CN101063785B (en) | Electrophoretic display device, driving method of electrophoretic display device, and electronic device | |
| CN1983006B (en) | Electrophoretic display device and driving method thereof | |
| KR101234424B1 (en) | Electrophoretic displaying apparatus and method of driving the same | |
| TWI421826B (en) | Electronic paper displays and driving method thereof | |
| KR20060032631A (en) | Bistable display driving method with improved grayscale accuracy | |
| CN102543000A (en) | Electrophoretic display apparatus, method for driving the same, and method for measuring image stability thereof | |
| US9183793B2 (en) | Method for driving electrophoretic display apparatus, electrophoretic display apparatus, electronic apparatus, and electronic timepiece | |
| CN102737588B (en) | Control method of electro-optic device, control device of electro-optic device, electro-optic device and electronic equipment | |
| US8890800B2 (en) | Driving method of electrophoretic display device, electrophoretic display device and electronic apparatus | |
| JP2023546718A (en) | How to reduce image artifacts during partial updates of electrophoretic displays | |
| JP4557083B2 (en) | Electrophoretic display device driving method, driving circuit, electrophoretic display device, and electronic apparatus | |
| JP5013356B2 (en) | Electrophoretic display device and driving method thereof | |
| KR101964078B1 (en) | Electrophoresis display device and method for driving the same | |
| JP2008242383A (en) | Electrophoretic display device, electrophoretic display device driving method, and electronic apparatus | |
| CN102456323A (en) | Electronic paper display device and driving method thereof | |
| JP4613727B2 (en) | Electrophoretic display device driving method, driving circuit, electrophoretic display device, and electronic apparatus | |
| JP5445310B2 (en) | Electrophoretic display device, control circuit, electronic apparatus, and driving method | |
| KR102659779B1 (en) | Methods for driving electro-optical displays | |
| JP5527020B2 (en) | Electrophoresis device, electronic apparatus, driving method and control circuit of electrophoresis device |
| Date | Code | Title | Description |
|---|---|---|---|
| A621 | Written request for application examination | Free format text:JAPANESE INTERMEDIATE CODE: A621 Effective date:20081110 | |
| A131 | Notification of reasons for refusal | Free format text:JAPANESE INTERMEDIATE CODE: A131 Effective date:20110802 | |
| A521 | Request for written amendment filed | Free format text:JAPANESE INTERMEDIATE CODE: A523 Effective date:20111003 | |
| A131 | Notification of reasons for refusal | Free format text:JAPANESE INTERMEDIATE CODE: A131 Effective date:20111025 | |
| A521 | Request for written amendment filed | Free format text:JAPANESE INTERMEDIATE CODE: A523 Effective date:20111226 | |
| TRDD | Decision of grant or rejection written | ||
| A01 | Written decision to grant a patent or to grant a registration (utility model) | Free format text:JAPANESE INTERMEDIATE CODE: A01 Effective date:20120605 | |
| A01 | Written decision to grant a patent or to grant a registration (utility model) | Free format text:JAPANESE INTERMEDIATE CODE: A01 | |
| A61 | First payment of annual fees (during grant procedure) | Free format text:JAPANESE INTERMEDIATE CODE: A61 Effective date:20120704 | |
| FPAY | Renewal fee payment (event date is renewal date of database) | Free format text:PAYMENT UNTIL: 20150727 Year of fee payment:3 | |
| R150 | Certificate of patent or registration of utility model | Ref document number:5045976 Country of ref document:JP Free format text:JAPANESE INTERMEDIATE CODE: R150 Free format text:JAPANESE INTERMEDIATE CODE: R150 | |
| R250 | Receipt of annual fees | Free format text:JAPANESE INTERMEDIATE CODE: R250 | |
| R250 | Receipt of annual fees | Free format text:JAPANESE INTERMEDIATE CODE: R250 | |
| R250 | Receipt of annual fees | Free format text:JAPANESE INTERMEDIATE CODE: R250 | |
| R250 | Receipt of annual fees | Free format text:JAPANESE INTERMEDIATE CODE: R250 | |
| R250 | Receipt of annual fees | Free format text:JAPANESE INTERMEDIATE CODE: R250 | |
| R250 | Receipt of annual fees | Free format text:JAPANESE INTERMEDIATE CODE: R250 | |
| R250 | Receipt of annual fees | Free format text:JAPANESE INTERMEDIATE CODE: R250 | |
| R250 | Receipt of annual fees | Free format text:JAPANESE INTERMEDIATE CODE: R250 | |
| R250 | Receipt of annual fees | Free format text:JAPANESE INTERMEDIATE CODE: R250 |