


本発明は、USBインターフェースのVbusから電源を供給して充電を行う二次電池の充電装置に関する。 The present invention relates to a charging device for a secondary battery that performs charging by supplying power from Vbus of a USB interface.
従来、パーソナルコンピュータ(PC)などの携帯機器に内蔵されている二次電池の充電には商用交流電源であるAC100Vの電源を整流し、DC−DCコンバータで所望の電圧に変換した直流電源を用いている。このため、ACアダプタの小型化、軽量化が困難であり、携帯機器と一緒に持ち運ぶことが困難であった。
そこで、充電器の小型化軽量化を実現するため、近年パーソナルコンピュータのシリアルバスとして広く採用されているUSB(Universal Serial Bus)インターフェースのVbus端子から供給されているDC5V電源を用いて、二次電池の充電を行う充電器が使用されるようになっている。特許文献1の技術はこのような例の1つであるが、これは単にVbusの出力電圧を携帯電話の電源ラインに接続しているものである。
しかしながら、Vbusから供給可能な電流はトータルで500mAという制限がある。USBインターフェースにはUSBハブなどを介して多数の周辺機器が接続でき、各々の周辺機器でVbusからの電源を使用している可能性があるため、二次電池の充電電流にまわせる電流は通常500mA以下の電流となる。よって、特許文献1に開示の技術では、充電電流を取りすぎるとVbusの電圧が低下してしまい、周辺機器が誤動作をするなどの問題が発生する不具合がある。
これに対して、特許文献2に開示の技術はUSBインターフェースの電源供給を利用した充電器の例である。図3は、この充電器を説明する回路図である。図3に示す充電器は、USBインターフェースを介して信号を送受信するデータ通信部101、バッテリ106を充電するバッテリ充電制御回路102、Vbusの電圧を充電電圧に変換するDC−DCコンバータ103、Vbusの電力をデータ通信用と充電用とに振り分けを行う分配回路104、及びこれらの回路を集中的に制御するマイコン105などを備えている。分配回路104は、データ通信部101の動作時にはVbusの電源をデータ通信部101に供給し、データ通信部101が非動作時にはVbusの電源をバッテリ充電制御回路102に供給するようにして、Vbusから取り出す電流を平均化している。さらに、分配回路104はデータ通信時にVbusの余剰電力を二次電池の充電に供給するようにもしている。
Therefore, in order to reduce the size and weight of the charger, a secondary battery using a DC5V power supply supplied from the Vbus terminal of a USB (Universal Serial Bus) interface that has been widely adopted as a serial bus of personal computers in recent years. Chargers that charge are used. The technology of Patent Document 1 is one such example, which simply connects the output voltage of Vbus to the power line of the mobile phone.
However, the total current that can be supplied from Vbus is limited to 500 mA. Since many peripheral devices can be connected to the USB interface via a USB hub, etc., and there is a possibility that the power source from Vbus is used in each peripheral device, the current to be charged to the charging current of the secondary battery is usually 500 mA. The following current is obtained. Therefore, the technique disclosed in Patent Document 1 has a problem in that if the charging current is excessively increased, the voltage of Vbus is lowered, causing a problem such as malfunction of the peripheral device.
On the other hand, the technique disclosed in
しかしながら、特許文献2の技術によっても、USBインターフェースに接続されている全ての周辺機器で使用しているVbusの電流値を把握してはいないため、二次電池の充電にまわせる電流値がどのくらいあるのかは分からない。そのため、充電電流の最大値はVbusの制限電流よりかなり少ない電流値に設定せざるを得なく、充電に時間が掛かってしまうという不具合がある。
また、Vbusの制限電流よりかなり少ない電流値に設定しているにもかかわらず、USBインターフェースに接続されている他の周辺機器で使用されている電流が極めて大きい場合や、他の周辺機器が動作を開始したため急にVbusの電流が増加した場合など、充電電流と合せるとVbusの電流規格を超えてしまう場合がある不具合もある。
さらに、Vbusの電流規格をオーバーすると、Vbusの電圧規格の下限電圧である4.4V以下まで低下してしまう可能性があり、Vbusの電圧が4.4V以下になると、USBインターフェースに接続されている周辺機器が誤動作を発生するという不具合もあった。
そこで、本発明の目的は、USBインターフェースに接続されている他の周辺機器で使用しているVbusの電流値を気にすることなく、しかも充電電流を十分大きく取ることができるようにすることである。However, even the technology of
In addition, even when the current value is set to be considerably smaller than the Vbus current limit, the current used by other peripheral devices connected to the USB interface is extremely large, or other peripheral devices are operating. In some cases, such as when the Vbus current suddenly increases due to the start of charging, the current standard of the Vbus may be exceeded when combined with the charging current.
Furthermore, if the Vbus current standard is exceeded, the voltage may drop to 4.4 V or lower, which is the lower limit voltage of the Vbus voltage standard. When the Vbus voltage becomes 4.4 V or lower, it is connected to the USB interface. There was also a problem that some peripheral devices malfunctioned.
Therefore, an object of the present invention is to make it possible to obtain a sufficiently large charging current without worrying about the current value of Vbus used in other peripheral devices connected to the USB interface. is there.
請求項1に記載の発明は、USBインターフェースのVbusを電源として二次電池の充電を行う充電装置において、前記Vbusから前記二次電池への充電電流をオン、オフするスイッチング素子と、前記Vbusの電圧を検出する第1電圧検出回路と、前記電圧の検出値と予め設定された第1基準値とを比較する第1比較手段と、前記比較に基づいて前記スイッチング素子を制御して前記二次電池の充電を行う第1制御手段と、を備えていることを特徴とする。
請求項2に記載の発明は、請求項1に記載の充電装置において、前記第1比較手段は演算増幅回路であり、当該演算増幅回路に入力する電圧は前記Vbusの電圧と第1基準値となる基準電圧とをそれぞれ同じ所定の比率で分圧した電圧としている、ことを特徴とする。
請求項3に記載の発明は、請求項1又は2に記載の充電装置において、前記電圧の検出値と第2基準値とを比較する第2比較手段と、前記Vbusから前記二次電池への充電電流を検出する電流検出回路と、前記電圧の検出値が前記第2基準値以下のときには、前記電流検出回路の検出に基づいて前記スイッチング素子を制御して前記Vbusから前記二次電池への充電電流を一定に制御する定電流充電を行う第2制御手段と、前記二次電池の充電電圧を検出する第2電圧検出回路と、前記第1電圧検出回路の電圧の検出値が前記第2基準値より大きいときには前記スイッチング素子を制御して前記二次電池の充電電圧を一定に制御する定電圧充電を行う第3制御手段と、をさらに備えていることを特徴とする。The invention according to claim 1 is a charging device that charges a secondary battery using a USB bus Vbus as a power source, a switching element for turning on and off a charging current from the Vbus to the secondary battery, A first voltage detecting circuit for detecting a voltage; first comparing means for comparing the detected value of the voltage with a preset first reference value; and controlling the switching element based on the comparison to control the secondary And a first control means for charging the battery.
According to a second aspect of the present invention, in the charging device according to the first aspect, the first comparison means is an operational amplifier circuit, and the voltage input to the operational amplifier circuit is the voltage of the Vbus, the first reference value, and the like. And a reference voltage divided by the same predetermined ratio.
According to a third aspect of the present invention, in the charging device according to the first or second aspect, a second comparison means for comparing the detected value of the voltage with a second reference value, and the Vbus to the secondary battery. A current detection circuit for detecting a charging current; and when the detected value of the voltage is equal to or less than the second reference value, the switching element is controlled based on detection of the current detection circuit to transfer the Vbus to the secondary battery. A second control means for performing constant current charging for controlling the charging current to be constant; a second voltage detecting circuit for detecting a charging voltage of the secondary battery; and a detected value of the voltage of the first voltage detecting circuit is the second voltage detecting circuit. Third control means for performing constant voltage charging for controlling the switching element to control the charging voltage of the secondary battery to be constant when the switching element is larger than a reference value is further provided.
請求項1に記載の発明によれば、Vbus電圧を監視して、Vbus電圧が第1基準値以下に低下しない範囲では必要十分な電流値を二次電池の充電電流に振り向けるようにできるので、充電時間の短縮が図れる。また、Vbus電圧を監視して充電電流を制御するため、USBインターフェースに接続された他の周辺装置の動作状況を監視する必要が無くなり、前述した分配回路も不要となる。
請求項2に記載の発明によれば、演算増幅回路の電源にVbus電圧が使用できるようになるので、昇圧用のコンバータ等が不要となる。
請求項3に記載の発明によれば、従来から用いられている定電流−定電圧充電方式にわずかな回路要素などを付加するだけで、充電時間を短縮し、分配回路も不要とすることができる。According to the first aspect of the present invention, the Vbus voltage can be monitored so that a necessary and sufficient current value can be directed to the charging current of the secondary battery in a range where the Vbus voltage does not fall below the first reference value. The charging time can be shortened. Further, since the charging current is controlled by monitoring the Vbus voltage, it is not necessary to monitor the operation status of other peripheral devices connected to the USB interface, and the above-described distribution circuit is also unnecessary.
According to the second aspect of the present invention, the Vbus voltage can be used as the power source of the operational amplifier circuit, so that a boosting converter or the like is not required.
According to the third aspect of the present invention, it is possible to shorten the charging time and eliminate the need for a distribution circuit simply by adding a few circuit elements to the constant current-constant voltage charging method used conventionally. it can.
以下、本発明を実施するための最良の一形態について説明する。
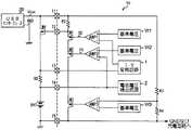
図1は、本実施形態である充電装置の回路図である。この充電装置はPCなどの電子機器に搭載される。図1において、BATは二次電池であり、符号10は二次電池BATの充電回路を含む半導体装置であり、符号20はUSB(Universal Serial Bus)インターフェースのVbus電源である。
半導体装置10は、定電流(CC)充電制御を行うための基準電圧電源Vr1、演算増幅回路AMP1、制御トランジスタM1、及びI−V変換回路1と、定電圧(CV)充電制御を行うための基準電圧電源Vr2、演算増幅回路AMP2、制御トランジスタM2、及び電池電圧検出回路2と、Vbusの電圧が所定の電圧まで低下した場合に充電電流を制限する制御を行うための基準電圧電源Vr3、演算増幅回路AMP3、及び制御トランジスタM3と、を備えている。
制御トランジスタM1〜M3はNMOSトランジスタで構成され、これらは直列接続されており、抵抗R1を介して半導体装置10の端子T1に接続されている。また、制御トランジスタM3のソースは接地されている。
また、二次電池BATの充電電流を検出するための抵抗R2と、PMOSトランジスタで構成された充電電流制御素子M4とが二次電池BATと直列接続され、VbusとGNDとの間に接続されている。充電電流制御素子M4はVbusから二次電池BATに流れる充電電流をオン、オフするスイッチング素子である。Hereinafter, the best mode for carrying out the present invention will be described.
FIG. 1 is a circuit diagram of a charging apparatus according to the present embodiment. This charging device is mounted on an electronic device such as a PC. In FIG. 1, BAT is a secondary battery, reference numeral 10 is a semiconductor device including a charging circuit for the secondary battery BAT, and
The semiconductor device 10 includes a reference voltage power supply Vr1 for performing constant current (CC) charge control, an operational amplifier circuit AMP1, a control transistor M1, and an IV conversion circuit 1, and performs constant voltage (CV) charge control. Reference voltage power supply Vr2, operational amplifier circuit AMP2, control transistor M2, battery
The control transistors M1 to M3 are composed of NMOS transistors, which are connected in series, and are connected to the terminal T1 of the semiconductor device 10 via the resistor R1. The source of the control transistor M3 is grounded.
In addition, a resistor R2 for detecting the charging current of the secondary battery BAT and a charging current control element M4 composed of a PMOS transistor are connected in series with the secondary battery BAT, and connected between Vbus and GND. Yes. The charging current control element M4 is a switching element that turns on and off the charging current flowing from Vbus to the secondary battery BAT.
USBインターフェース電源20のVbusラインは、端子T1及び充電電流制御素子M4のドレインに接続され、GNDラインは接地されている。充電電流制御素子M4のゲートは半導体装置10の端子T2に接続され、抵抗R1と制御トランジスタM1のドレインの交点に接続されている。
抵抗R2の両端は半導体装置10の端子T3と端子T4とにそれぞれ接続されており、抵抗R2の電流はI−V変換回路1に入力され、定電流充電制御時に用いる電圧に変換される。I−V変換回路1はVbusから2次電池BATに流れる充電電流の電流値を検出する電流検出回路となる。また、端子4の電位は電池電圧検出回路2にも入力されており、定電圧充電制御時に用いる電圧を生成する。
二次電池BATのマイナス側は接地され、また、半導体装置の端子T5に接続されている。
演算増幅回路AMP1の非反転入力端子(プラス端子)には基準電圧Vr1が、反転入力端子(マイナス端子)にはI−V変換回路1の出力電圧が入力されている。また、演算増幅回路AMP1の出力端子は制御トランジスタM1のゲートに接続されている。
演算増幅回路AMP2の非反転入力端子(プラス端子)には基準電圧Vr2が、反転入力端子(マイナス端子)には電池電圧検出回路2の出力電圧が入力されている。また、演算増幅回路AMP2の出力端子は制御トランジスタM2のゲートに接続されている。
演算増幅回路AMP3の非反転入力端子(プラス端子)には端子T1を介してVbus電圧が、反転入力端子(マイナス端子)には基準電圧Vr3が入力されている。また、演算増幅回路AMP3の出力端子は制御トランジスタM3のゲートに接続されている。The Vbus line of the USB
Both ends of the resistor R2 are respectively connected to the terminal T3 and the terminal T4 of the semiconductor device 10, and the current of the resistor R2 is input to the IV conversion circuit 1 and converted into a voltage used during constant current charge control. The IV conversion circuit 1 is a current detection circuit that detects the current value of the charging current flowing from Vbus to the secondary battery BAT. Further, the potential of the terminal 4 is also input to the battery
The negative side of the secondary battery BAT is grounded and connected to the terminal T5 of the semiconductor device.
The reference voltage Vr1 is input to the non-inverting input terminal (plus terminal) of the operational amplifier circuit AMP1, and the output voltage of the IV conversion circuit 1 is input to the inverting input terminal (minus terminal). The output terminal of the operational amplifier circuit AMP1 is connected to the gate of the control transistor M1.
The reference voltage Vr2 is input to the non-inverting input terminal (plus terminal) of the operational amplifier circuit AMP2, and the output voltage of the battery
A Vbus voltage is input to the non-inverting input terminal (plus terminal) of the operational amplifier circuit AMP3 via the terminal T1, and a reference voltage Vr3 is input to the inverting input terminal (minus terminal). The output terminal of the operational amplifier circuit AMP3 is connected to the gate of the control transistor M3.
USBインターフェースの物理的仕様は図2に示すようにVbusと呼ばれる1本の電源ラインと、1本のGNDライン、および2本の信号線D+とD−で構成されている。USBインターフェースのVbusの規格は出力電流が500mA、電圧規格は4.4V〜5.25Vと定められている。すなわちVbusの電圧が電圧規格範囲内であればUSBインターフェースに接続されている周辺機器の動作は保証される。そこで、Vbusの電圧を監視し、この電圧が下限電圧の4.4Vを保証できる範囲で二次電池の充電を行うようにしている。
すなわち、Vbusの電圧が基準電圧Vr3より高い場合は、演算増幅回路AMP3の出力はHレベルとなり制御トランジスタM3をオンにする。このとき、二次電池BATの充電電圧が低く、電池電圧検出回路2で検出された充電電圧が基準電圧Vr2より低いときは、演算増幅回路AMP2の出力はHレベルとなるので、制御トランジスタM2をオンにする。つまり、この条件での充電は、抵抗R2の電圧降下を検出して出力電圧を生成するI−V変換回路1の出力電圧が、基準電圧Vr1の電圧と同じ電圧を出力する電流が抵抗R2に流れるように第2比較手段、第2制御手段となる演算増幅回路AMP1が制御トランジスタM1のゲート電圧を制御する定電流充電となる。
第2電圧検出回路となる電池電圧検出回路2から出力された電圧が基準電圧Vr2と同じ電圧になると、第3比較手段、第3制御手段となる演算増幅回路AMP2の出力はHレベルから低下し、制御トランジスタM2のゲート電圧を制御して、電池電圧検出回路2から出力された電圧が基準電圧Vr2を超えないように充電電流を減少させる。すると、抵抗R2の電圧降下が小さくなり、I−V変換回路1の出力電圧は基準電圧Vr1の電圧より低下するので、演算増幅回路AMP1の出力はHレベルとなり制御トランジスタM1をオンにする。すなわち定電圧制御に移行する。As shown in FIG. 2, the physical specification of the USB interface is composed of one power line called Vbus, one GND line, and two signal lines D + and D−. The USB interface Vbus standard specifies an output current of 500 mA and a voltage standard of 4.4 V to 5.25 V. That is, if the voltage of Vbus is within the voltage standard range, the operation of the peripheral device connected to the USB interface is guaranteed. Therefore, the voltage of Vbus is monitored, and the secondary battery is charged in a range where this voltage can guarantee the lower limit voltage of 4.4V.
That is, when the voltage of Vbus is higher than the reference voltage Vr3, the output of the operational amplifier circuit AMP3 becomes H level and turns on the control transistor M3. At this time, when the charging voltage of the secondary battery BAT is low and the charging voltage detected by the battery
When the voltage output from the battery
次に、Vbusの電圧が基準電圧Vr3と同じ電圧の場合を説明する。この状態は前述の定電流充電を行っているときにUSBインターフェースに他の周辺装置が接続された場合や、既に接続されていた周辺機器が動作を開始して消費電流が増えた場合などが想定できる。
Vbusの電圧は第1電圧検出回路となる抵抗R3、R4でVbusの電圧を分圧して検出することができる。Vbusの電圧が基準電圧Vr3の電圧とほぼ等しい電圧まで低下すると、第1比較手段、第1制御手段となる演算増幅回路AMP3の出力はHレベルから低下し、制御トランジスタM3のゲート電圧を下げ、ドレイン電流を制限する。すると、端子2を介して充電電流制御素子M4のゲート電圧を上昇させるので充電電流を減少させることができる。前述の定電流充電を行っていた場合は、充電電流が減少すると、I−V変換回路1の出力電圧が低下するので演算増幅回路AMP1の出力はHレベルとなり制御トランジスタM1をオンにする。また、前述の定電圧充電を行っていた場合でも、充電電流が減少すると二次電池BATの電圧が低下するので、演算増幅回路AMP2の出力がHレベルとなり制御トランジスタM2をオンにする。結局、Vbusの電圧が基準電圧Vr3の電圧とほぼ等しい電圧まで低下すると、いままでの充電モードに関わり無く、演算増幅回路AMP3と制御トランジスタM3による充電制御に切り換り、充電電流をいままでより少なくなるように制御することになる。なお、Vbusの電圧が基準電圧Vr3の電圧を下回った場合は、演算増幅回路AMP3の出力はLレベルとなり、制御トランジスタM3をオフにする。すると、端子T2の電圧はVbus電圧と同じになり、充電電流制御素子M4をオフして充電電流を完全にカットし、Vbusからの電流負担を少なくすることができる。
なお、基準電圧Vr3の電圧は、Vbusの電圧規格の下限値である4.4Vとしてもよいが、多少余裕を見て4.8V前後に設定するのが望ましい。
さらに、図1の回路では演算増幅回路AMP3の入力にはVbus電圧と基準電圧Vr3を直接入力しているが、もちろん、両入力電圧を同じ比率で分圧した電圧を入力しても構わない。このように、分圧した電圧を入力した場合は、演算増幅回路AMP3の電源としてVbusの電圧を直接用いることができ、DC−DCコンバータのような昇圧回路が不用となり、回路の小型化、軽量化を図ることができる。Next, the case where the voltage of Vbus is the same voltage as the reference voltage Vr3 will be described. This state is assumed when other peripheral devices are connected to the USB interface while performing the above-described constant current charging, or when the connected peripheral device starts operating and the current consumption increases. it can.
The voltage of Vbus can be detected by dividing the voltage of Vbus with resistors R3 and R4 serving as a first voltage detection circuit. When the voltage of Vbus decreases to a voltage substantially equal to the voltage of the reference voltage Vr3, the output of the operational amplifier circuit AMP3 serving as the first comparison unit and the first control unit decreases from the H level, and the gate voltage of the control transistor M3 is decreased. Limit drain current. Then, since the gate voltage of the charging current control element M4 is increased via the
The voltage of the reference voltage Vr3 may be 4.4V, which is the lower limit value of the Vbus voltage standard, but is preferably set to around 4.8V with some margin.
Further, in the circuit of FIG. 1, the Vbus voltage and the reference voltage Vr3 are directly input to the input of the operational amplifier circuit AMP3, but it is also possible to input a voltage obtained by dividing both input voltages at the same ratio. As described above, when the divided voltage is input, the voltage of Vbus can be directly used as the power source of the operational amplifier circuit AMP3, and a booster circuit such as a DC-DC converter is not required, and the circuit is reduced in size and weight. Can be achieved.
以上のように、本実施形態の充電装置によれば、Vbus電圧を監視して、Vbus電圧が所定の電圧以下に低下しない範囲では、必要十分な電流量を二次電池の充電電流に振り向けることができるようにしたので、充電時間の短縮が図れる。
また、Vbus電圧を監視して充電電流を制御するため、USBインターフェースに接続された他の周辺装置の動作状況を監視する必要が無くなり、前述の従来技術で説明した分配回路も不要となる。
このように、従来の定電流−定電圧充電方式の回路に少ない回路要素を追加するだけで、USBインターフェースに接続された他の周辺装置に対する誤動作の心配がなく、しかも充電時間が短い充電装置を提供することができる。As described above, according to the charging apparatus of the present embodiment, the Vbus voltage is monitored, and a necessary and sufficient amount of current is directed to the charging current of the secondary battery in a range where the Vbus voltage does not drop below a predetermined voltage. As a result, the charging time can be shortened.
Further, since the charging current is controlled by monitoring the Vbus voltage, it is not necessary to monitor the operation status of other peripheral devices connected to the USB interface, and the distribution circuit described in the above-described prior art is also unnecessary.
In this way, a charging device that does not have to worry about malfunction of other peripheral devices connected to the USB interface and has a short charging time can be obtained by adding a small number of circuit elements to the conventional constant current-constant voltage charging circuit. Can be provided.
1 I−V変換回路、2 電池電圧検出回路、R3、R4 抵抗、AMP1、AMP2、AMP3 演算増幅回路、M4 充電電流制御素子、BAT 2次電池 1 IV conversion circuit, 2 battery voltage detection circuit, R3, R4 resistance, AMP1, AMP2, AMP3 operational amplifier circuit, M4 charging current control element, BAT secondary battery
| Application Number | Priority Date | Filing Date | Title |
|---|---|---|---|
| JP2005241795AJP2007060778A (en) | 2005-08-23 | 2005-08-23 | Charger |
| Application Number | Priority Date | Filing Date | Title |
|---|---|---|---|
| JP2005241795AJP2007060778A (en) | 2005-08-23 | 2005-08-23 | Charger |
| Publication Number | Publication Date |
|---|---|
| JP2007060778Atrue JP2007060778A (en) | 2007-03-08 |
| Application Number | Title | Priority Date | Filing Date |
|---|---|---|---|
| JP2005241795APendingJP2007060778A (en) | 2005-08-23 | 2005-08-23 | Charger |
| Country | Link |
|---|---|
| JP (1) | JP2007060778A (en) |
| Publication number | Priority date | Publication date | Assignee | Title |
|---|---|---|---|---|
| JP2010154692A (en)* | 2008-12-25 | 2010-07-08 | Nikon Corp | Charger for electronic device, electronic device, and charging method |
| EP2383861A2 (en) | 2010-04-06 | 2011-11-02 | ON Semiconductor Trading Ltd. | Battery charger for portable electronic equipment |
| US8569996B2 (en) | 2009-03-12 | 2013-10-29 | Samsung Electronics Co., Ltd. | Power management circuit to manage distribution of received power and a portable apparatus having the same |
| JP2014050232A (en)* | 2012-08-31 | 2014-03-17 | Nec Saitama Ltd | Charging device, charging method, and charging program |
| JP2014143808A (en)* | 2013-01-23 | 2014-08-07 | Renesas Electronics Corp | Semiconductor device and battery pack |
| US8907634B2 (en) | 2011-03-10 | 2014-12-09 | Semiconductor Components Industries, Llc | Charger for portable electronic device |
| US9048676B2 (en) | 2009-10-27 | 2015-06-02 | Ricoh Electronic Devices Co., Ltd. | Charging circuit and charging method |
| Publication number | Priority date | Publication date | Assignee | Title |
|---|---|---|---|---|
| JP2010154692A (en)* | 2008-12-25 | 2010-07-08 | Nikon Corp | Charger for electronic device, electronic device, and charging method |
| CN101820177A (en)* | 2008-12-25 | 2010-09-01 | 株式会社尼康 | Charger for electronic device, electronic device, and charging method |
| US8698460B2 (en) | 2008-12-25 | 2014-04-15 | Nikon Corporation | Charger that charges rechargeable battery arranged in electronic device and charging method for rechargeable battery arranged in electronic device |
| US8569996B2 (en) | 2009-03-12 | 2013-10-29 | Samsung Electronics Co., Ltd. | Power management circuit to manage distribution of received power and a portable apparatus having the same |
| US9048676B2 (en) | 2009-10-27 | 2015-06-02 | Ricoh Electronic Devices Co., Ltd. | Charging circuit and charging method |
| EP2383861A2 (en) | 2010-04-06 | 2011-11-02 | ON Semiconductor Trading Ltd. | Battery charger for portable electronic equipment |
| US9142985B2 (en) | 2010-04-06 | 2015-09-22 | Semiconductor Components Industries, Llc | Battery charger for portable electronic equipment |
| US8907634B2 (en) | 2011-03-10 | 2014-12-09 | Semiconductor Components Industries, Llc | Charger for portable electronic device |
| JP2014050232A (en)* | 2012-08-31 | 2014-03-17 | Nec Saitama Ltd | Charging device, charging method, and charging program |
| JP2014143808A (en)* | 2013-01-23 | 2014-08-07 | Renesas Electronics Corp | Semiconductor device and battery pack |
| Publication | Publication Date | Title |
|---|---|---|
| US9142985B2 (en) | Battery charger for portable electronic equipment | |
| US9859737B2 (en) | Method and apparatus for performing system power management in electronic device equipped with battery | |
| CN107209539B (en) | Power supply device, power receiving device, power supply device control circuit, power receiving device control circuit, electronic device and charging adapter using power supply device, and abnormality detection method | |
| CA2632898C (en) | Charging and power supply for mobile devices | |
| US7965058B2 (en) | Charging and power supply for mobile devices | |
| JP4197189B2 (en) | Circuit for power supply and method of operation | |
| US20200127467A1 (en) | Managing power in a portable device comprising multiple batteries | |
| CN103777730B (en) | Power management circuit and method thereof | |
| CN101331661B (en) | Battery full charge detection for charging and operating circuits | |
| US9048676B2 (en) | Charging circuit and charging method | |
| US10574073B2 (en) | Electronic device and method for controlling power supply | |
| US20190190280A1 (en) | Charging device and control method thereof | |
| KR20120101699A (en) | Power converter with reduced power consumption when toggling between sleep and normal modes during device charging | |
| TW201631432A (en) | System and method for determining adapter current limit | |
| CN101499670A (en) | Control method of battery charging current and charging system | |
| US7402981B2 (en) | Method and apparatus to perform battery charging using a DC-DC converter circuit | |
| CN101789614A (en) | Battery charging system and method and mobile device | |
| US20150001933A1 (en) | Electronic device having plurality of voltage rails | |
| JP2007060778A (en) | Charger | |
| US7679321B2 (en) | Power circuit | |
| JP2005086933A (en) | Mobile device | |
| JP4522738B2 (en) | Power-on reset device and electronic device | |
| CN222775985U (en) | Terminal equipment | |
| JP2004234596A (en) | Portable equipment | |
| JP2023034189A (en) | Charge control circuit, and electronic apparatus |
| Date | Code | Title | Description |
|---|---|---|---|
| A621 | Written request for application examination | Effective date:20080707 Free format text:JAPANESE INTERMEDIATE CODE: A621 | |
| A977 | Report on retrieval | Free format text:JAPANESE INTERMEDIATE CODE: A971007 Effective date:20090526 | |
| A131 | Notification of reasons for refusal | Effective date:20090630 Free format text:JAPANESE INTERMEDIATE CODE: A131 | |
| A521 | Written amendment | Free format text:JAPANESE INTERMEDIATE CODE: A523 Effective date:20090804 | |
| A02 | Decision of refusal | Effective date:20100112 Free format text:JAPANESE INTERMEDIATE CODE: A02 |