



本発明は、移動情報通信体と無線通信を行う移動体識別装置に関する。 The present invention relates to a mobile unit identification device that performs wireless communication with a mobile information communication unit.
無線周波数帯域を使用し、ICチップおよびアンテナを有するlCタグとリーダライタを用いた移動体識別装置やこれを用いたシステムは、流通、交通、医療等のさまざまな分野で実用化が図られている。 Mobile identification devices using IC tags and readers / writers that use radio frequency bands and IC chips and antennas, and systems using such devices have been put to practical use in various fields such as distribution, transportation, and medical care. Yes.
このような移動体識別装置では、一般的にアンテナを介して、リーダライタ(質問器)からlCタグ(応答器)ヘ電力の伝送供給を行うとともに、相互にデータ通信を行っている。また、前記システムに用いられるlCタグは、lCタグの小型化、構造の簡略化のために直線偏波アンテナを有するものが多い。しかし、直線偏波アンテナを用いた場合、実用に供されているICタグのアンテナコイルの向きは状況に応じて変化し、必ずしも常に一定方向を向いているとは限らない。従って、リーダライタとlCタグとのアンテナ偏波面にズレが生じて、無線通信範囲が狭くなり、場合によっては通信不能となることもあった。 In such a mobile object identification device, generally, power is supplied from a reader / writer (interrogator) to an IC tag (responder) via an antenna, and data communication is performed mutually. Many of the 1C tags used in the system have linearly polarized antennas in order to reduce the size and simplify the structure of the 1C tags. However, when a linearly polarized antenna is used, the direction of the antenna coil of an IC tag that is put to practical use changes depending on the situation, and does not always face a certain direction. Therefore, the antenna polarization plane between the reader / writer and the IC tag is displaced, the wireless communication range is narrowed, and communication may be disabled in some cases.
前述のようなリーダライタとlCタグの偏波面のずれによる通信品質劣化を解決する手段としては、リーダライタ側に複数のアンテナを設け、最適なアンテナを選択させて、送受信を行うダイバーシチ方式が用いられている。特に、前述のように、lCタグの向きが変化する場合は、偏波の異なるアンテナを切替える偏波ダイバーシチ方式が有効である。なお、偏波ダイバーシチ方式はアンテナダイバーシチ方式の一つである。 As a means for solving the communication quality deterioration due to the deviation of the polarization plane between the reader / writer and the IC tag as described above, a diversity system is used in which a plurality of antennas are provided on the reader / writer side, and an optimum antenna is selected to perform transmission / reception. It has been. In particular, as described above, when the orientation of the 1C tag changes, a polarization diversity system that switches antennas having different polarizations is effective. Note that the polarization diversity method is one of antenna diversity methods.
図3はアンテナダイバーシチ方式の代表的な受信部構成を説明するブロック図である。第1のアンテナ31と前記第1のアンテナ31に接続される第1の受信機33、第2のアンテナ32と前記第2のアンテナに接続される第2の受信機34を有し、受信機33および受信機34の各々の受信機出力をダイバーシチ合成部35にて合成し、復調部36で復調する。この構成によれば、アンテナ毎に受信機が必要となり、受信性能を向上させるためにアンテナ数を増やすと、対応して受信機をも増やす必要があり、回路規模が増大する。 FIG. 3 is a block diagram illustrating a typical receiving unit configuration of the antenna diversity method. A
一方、前述のように、アンテナ数の増加に対応させて受信機を増やすことなくアンテナダイバーシチを行う方法として、アンテナ選択スイッチを用いる方法も提案されている。 On the other hand, as described above, as a method for performing antenna diversity without increasing the number of receivers corresponding to the increase in the number of antennas, a method using an antenna selection switch has been proposed.
図4は、アンテナ選択スイッチを用いた受信部構成を説明するブロック図である。受信部7にアンテナ切替え用のスイッチ4を介して、第1のアンテナ5および第2のアンテナ6を配し、通信前に、最大受信レベルのアンテナ選択を行うべく、各々のアンテナを切替えながら受信レベル検出部8で受信レベルを検出、保持し、最大受信レベルを得たアンテナを制御部1からの信号により選択する。さらに、受信レベルに閾値を設け、前記受信レベルが定めた閾値以下の場合に他のアンテナヘ切替える。このような方式の一例としては、特許文献1がある。 FIG. 4 is a block diagram illustrating a configuration of a receiving unit using an antenna selection switch. The
前述のアンテナ切替え技術によれば、切替えるアンテナの数に応じて受信機が増加し回路全体が複雑となっていた。また、アンテナ切替えスイッチを用いた場合は、アンテナの数が増加しても受信機は1系統で済むが、受信レベルの検出手段と、検出レベル、閾値の記憶手段、前記レベルの比較手段、スイッチ切替えタイミングの制御手段などの追加手段が必要となり、回路構成が複雑になるという問題があった。 According to the antenna switching technique described above, the number of receivers increases according to the number of antennas to be switched, and the entire circuit becomes complicated. Further, when the antenna changeover switch is used, even if the number of antennas increases, one receiver is sufficient. However, the reception level detection means, the detection level / threshold value storage means, the level comparison means, the switch An additional means such as a switching timing control means is required, and there is a problem that the circuit configuration becomes complicated.
本発明の技術的課題は、簡易な構成で応答器の偏波状態に関わらず良好な通信状態を得ることのできる移動体識別装置を提供することにある。 A technical problem of the present invention is to provide a mobile object identification device that can obtain a good communication state with a simple configuration regardless of the polarization state of a responder.
本発明の移動体識別装置は、無線通信手段として、周波数ホッピング通信方式を採用する。質問器には偏波面が異なる複数のアンテナを配置して、質問器の周波数ホッピングタイミングに同期させて、前記偏波面の異なる複数のアンテナを順次切替えて信号の送受信を行う。また、質問器は、少なくとも、前記複数のアンテナの数だけ、同一の信号を繰り返し送信し、応答器から送信される複数の同一応答信号のうち、良好な通信状態で受信した信号を採用する。さらに前記質問器は、前記複数のアンテナから順次同一信号を送信するステップを複数回繰り返し、応答器から送信される複数の同一応答信号のうち、良好な通信状態で受信した信号を採用する。 The mobile object identification device of the present invention employs a frequency hopping communication method as a wireless communication means. A plurality of antennas having different polarization planes are arranged in the interrogator, and signals are transmitted and received by sequentially switching the plurality of antennas having different polarization planes in synchronization with the frequency hopping timing of the interrogator. The interrogator repeatedly transmits at least the same signal as the number of the plurality of antennas, and employs a signal received in a good communication state among a plurality of the same response signals transmitted from the responder. Furthermore, the interrogator repeats the step of sequentially transmitting the same signal from the plurality of antennas a plurality of times, and adopts a signal received in a good communication state among a plurality of the same response signals transmitted from the responder.
このような構成とすることにより、従来、良好な受信状態のアンテナを選択するために必要であった質問器の受信レベル検出回路、受信レベルの比較部、タイミング制御部、事前の最大受信レベルのアンテナ切替え等に必要であった複雑なアルゴリズムを不要とし、簡便な構成で、応答器の偏波状態に関わらず良好な通信状態を得ることのできる偏波切替え手段を備えた移動体識別装置を実現するものである。 With this configuration, the interrogator reception level detection circuit, the reception level comparison unit, the timing control unit, and the prior maximum reception level that were conventionally required to select an antenna in a good reception state can be obtained. A mobile unit identification apparatus equipped with polarization switching means that can obtain a good communication state regardless of the polarization state of a responder with a simple configuration, eliminating the need for complicated algorithms required for antenna switching, etc. It is realized.
本発明によれば、質問器、応答器間を周波数ホッピング通信方式により無線通信する移動体識別装置であって、前記質問器は複数のアンテナを有し、前記周波数ホッピング通信方式の周波数ホッピングタイミングに同期して、前記複数のアンテナを切替える手段を有することを特徴とする移動体識別装置が得られる。 According to the present invention, there is provided a mobile unit identification apparatus that wirelessly communicates between an interrogator and a responder using a frequency hopping communication method, the interrogator having a plurality of antennas, and having a frequency hopping timing of the frequency hopping communication method. A mobile object identification device having means for switching the plurality of antennas in synchronization can be obtained.
本発明によれば、質問器、応答器間を周波数ホッピング通信方式により無線通信する移動体識別装置であって、前記質問器は複数の偏波面が重複しないように配置された複数のアンテナを有し、前記周波数ホッピング通信方式の周波数ホッピングタイミングに同期して、前記複数のアンテナを切替える手段を有することを特徴とする移動体識別装置が得られる。 According to the present invention, there is provided a mobile unit identification apparatus that wirelessly communicates between an interrogator and a responder using a frequency hopping communication method, and the interrogator has a plurality of antennas arranged so that a plurality of polarization planes do not overlap. In addition, there can be obtained a mobile object identification device comprising means for switching the plurality of antennas in synchronization with the frequency hopping timing of the frequency hopping communication method.
本発明によれば、前記質問器において、前記複数のアンテナの各々は、同一の信号を少なくとも1回以上連続して送信するよう、順次切替えられることを特徴とする移動体識別装置が得られる。 According to the present invention, in the interrogator, each of the plurality of antennas can be sequentially switched so as to continuously transmit the same signal at least once or more.
本発明によれば、受信レベル検出手段、受信レベル比較手段、スイッチ切替え手段等に伴うアルゴリズム付与を不要とすることで、ハードウェア、ソフトウェアリソースの増大を抑え、簡単な構成で通信精度が向上した移動体識別装置の提供が可能となった。 According to the present invention, it is not necessary to provide an algorithm associated with reception level detection means, reception level comparison means, switch switching means, etc., thereby suppressing an increase in hardware and software resources and improving communication accuracy with a simple configuration. A mobile object identification device can be provided.
本発明による移動体識別装置は、特性の異なる複数のアンテナを用いるにもかかわらず、質問器に周波数ホッピング通信方式を用い、かつ周波数ホッピングタイミングに同期させてアンテナの切替えを行うことによって、従来のようなアンテナを切替えるための複雑な制御手段を用いることなく、簡略な回路構成によって、通信精度を向上するものである。 The mobile object identification device according to the present invention uses a frequency hopping communication method for an interrogator and switches antennas in synchronization with the frequency hopping timing even though a plurality of antennas having different characteristics are used. Communication accuracy is improved by a simple circuit configuration without using a complicated control means for switching the antenna.
本発明に用いる質問器に接続するアンテナの数は限定されず、1以上であればいくつでもよい。また、アンテナの形態は、水平偏波アンテナ、垂直偏波アンテナをはじめとして、必要に応じて、さらに細かく偏波面の角度を変えたアンテナを組み合わせて用いてもよい。装置全体の構成の簡略化を考慮した場合、質問器に接続するアンテナは2つが好ましく、アンテナの形態は、一方を水平偏波アンテナとし他方を垂直偏波アンテナとするのがより好ましい。 The number of antennas connected to the interrogator used in the present invention is not limited and may be any number as long as it is one or more. In addition, the antenna may be used in combination with a horizontally polarized wave antenna and a vertically polarized wave antenna, as necessary, and antennas whose polarization plane angles are changed more finely. In consideration of the simplification of the configuration of the entire apparatus, two antennas are preferably connected to the interrogator, and it is more preferable that one antenna is a horizontally polarized antenna and the other is a vertically polarized antenna.
また、質問器は、少なくとも、前記複数のアンテナの数だけ、同一の信号を繰り返し送信し、応答器から送信される複数の同一応答信号のうち、良好な通信状態で受信した信号を採用する。さらに前記質問器は、前記複数のアンテナから順次同一信号を送信するステップを複数回繰り返し、応答器から送信される複数の同一応答信号のうち、良好な通信状態で受信した信号を採用する。質問器から送信される信号の回数、同一質問信号を送信するステップ数は任意に設定可能であるが、通信効率や応答速度他を考慮すれば、いずれも1〜2回が好ましい。 The interrogator repeatedly transmits at least the same signal as the number of the plurality of antennas, and employs a signal received in a good communication state among a plurality of the same response signals transmitted from the responder. Furthermore, the interrogator repeats the step of sequentially transmitting the same signal from the plurality of antennas a plurality of times, and adopts a signal received in a good communication state among a plurality of the same response signals transmitted from the responder. The number of signals transmitted from the interrogator and the number of steps for transmitting the same interrogation signal can be arbitrarily set. However, in consideration of communication efficiency, response speed, and the like, both are preferably 1 to 2 times.
前述のアンテナ本数、偏波面の角度、質問信号の繰り返し回数、繰り返しステップ数の組み合わせは必要に応じて任意に設定するのが好ましい。 The combination of the number of antennas, the angle of the polarization plane, the number of repetitions of the interrogation signal, and the number of repetition steps is preferably set arbitrarily as necessary.
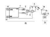
図1は、本発明の移動体識別装置の質問器および応答器の構成を説明するブロック図である。 FIG. 1 is a block diagram illustrating the configuration of an interrogator and a responder of the mobile object identification device of the present invention.
(実施例1)
質問器20は制御部1、送信部2、サーキュレータ3、アンテナ切替え用のスイッチ4、第1のアンテナ5、第2のアンテナ6、受信部7、スイッチ制御部11、ホッピング制御部13からなる。応答器22は記憶部16、変調器15、アンテナ14からなる。質問器20と応答器22はアンテナ5またはアンテナ6と、アンテナ14を介して、通信する。なお、アンテナ5は垂直偏波アンテナ、アンテナ6は水平偏波アンテナである。Example 1
The
アンテナ5とアンテナ6は、応答器22の状態、つまり応答器22からの応答信号の受信レベルに関わらず、単に周波数ホッピングのタイミングで順次切替わる。質問器20は、応答器22の個体識別データ(以下lD)が読み取り可能な領域にある。また、応答器22は、上記範囲内で常に移動している。 The
第1ステップで、質問器20の送信部2は、制御部1から受けたデータを変調し、ホッピング制御部13の制御にしたがって搬送波である無線周波数をホッピングし、送信波を出力した。送信波はサーキュレータ3を通り、スイッチ4が選択した、垂直偏波型のアンテナ5を介して質問信号を送信した。応答器22は、アンテナ偏波面が一致せず、この信号を受信できなかった。従って、質問器20もその応答信号を一定のレベル以上で受信することができずに、通信は正常に行われなかった。 In the first step, the
第2ステップで、質問器20のスイッチ4は、次の周波数ホッピングタイミングに同期して自動的に水平偏波型のアンテナ6への接続に切替わり、質問器20は、アンテナ6を介して第1ステップで送信した質問信号と同一の質問信号を送信した。質問器20のアンテナの偏波面が変わっていることから、応答器22は、質問信号をアンテナ14で受信し、変調部15で復調された後、質問信号に応じ、記憶部16のデータ読み出しおよび書き込み処理を行い、変調部15から再びアンテナ14を介して、質問器20に対して応答信号を送信した。質問器20はこの応答信号を一定のレベル以上で受信し、正常に通信が行われた。 In the second step, the
第3ステップで質問器20のスイッチ4は、次の周波数ホッピングタイミングに同期して自動的に垂直偏波型のアンテナ5への接続に切替わり、質問器20は、アンテナ5を介して第1および第2ステップで送信した質問信号と異なる質問信号を送信した。応答器22は、この信号を受信し、質問器20に対して応答信号を送信した。質問器20はこの応答信号を一定のレベル以上で受信し、正常に通信が行われた。 In the third step, the
第4ステップで質問器20のスイッチ4は、次の周波数ホッピングタイミングに同期して自動的に水平偏波型のアンテナ6への接続に切替わり、質問器20は、アンテナ6を介して第3ステップで送信した質問信号と同一の質問信号を送信した。応答器22は、この信号を受信し、質問器20に対して応答信号を送信した。質問器20はこの応答信号を一定のレベル以上で受信し、正常に通信が行われた。 In the fourth step, the
これ以降、質問器20は、上記第1乃至第4ステップの動作を繰り返し、移動する応答器22は、質問器20から2回づつ繰り返し送信される質問信号のうち少なくとも1回は必ず一定のレベル以上で受信し、全体として正常に通信が行われた。
(比較例)Thereafter, the
(Comparative example)
図2は比較例のダイバーシチ方式を採用した移動体識別装置を説明するブロック図である。質問器21は制御部1、送信部2、サーキュレータ3、アンテナ切替え用のスイッチ4、第1のアンテナ5、第2のアンテナ6、受信部7、受信レベル検出部8、記憶部9、受信レベル比較部10、スイッチ制御部11、タイミング制御部12、ホッピング制御部13からなる。なお、第1のアンテナ5は垂直偏波アンテナ、第2のアンテナ6は、水平偏波アンテナである。応答器22は記憶部16、変調部15、アンテナ14からなる。質問器21は、応答器22の個体識別データ(以下lD)が読み取り可能な領域にある。また、応答器22は、上記範囲内で常に移動している。 FIG. 2 is a block diagram for explaining a moving body identification apparatus adopting a diversity method of a comparative example. The
第1ステップで、質問器21の送信部2は、制御部1から受けたデータを変調し、ホッピング制御部13の制御にしたがって搬送波である無線周波数をホッピングし、送信波を出力した。送信波はサーキュレータ3を通り、スイッチ4が選択した、垂直偏波型のアンテナ5を介して質問信号を送信した。応答器22は、この信号を一定レベルで受信できなかった。従って、質問器21もその応答信号を一定レベルで受信することができずに、通信は正常に行われなかった。 In the first step, the
第2ステップとして、応答器22が送信した一定のレベルに満たない前記応答信号は、質問器21のアンテナ5、サーキュレータ3を介して、受信部7で受信された。質問器21の制御部1は、前記受信部7からデータを受け取り、応答信号の受信レベルを受信レベル検出部8で検出し、記憶部9へ一次保管しつつ、あらかじめ決められた受信レベルの値、つまりアンテナ切替えの閾値と、今受信した応答信号の信号レベルを受信レベル比較部10にて比較を行った。この応答信号は、一定のレベルすなわちアンテナ切替えの閾値に満たなかったため、スイッチ制御部11から、スイッチ4へアンテナ切替え信号が送られ、アンテナは、水平偏波アンテナ6に切り替えられた。 As a second step, the response signal that is less than a certain level transmitted by the
第3ステップで、質問器21は、アンテナ6を介して第1ステップで送信した質問信号と同一の質問信号を送信した。質問器21のアンテナの偏波面が変わっていることから、応答器22は、質問信号をアンテナ14で受信し、変調器15で復調された後、質問信号に応じ、記憶部16のデータ読み出しおよび書き込み処理を行い、変調器15から再びアンテナ14を介して、質問器21に対して応答信号を送信した。質問器21はこの応答信号を受信し、第2ステップと同様のルーチンで応答信号を検出、記憶、レベル比較を行った結果、一定の受信レベルに達していた。 In the third step, the
第3ステップにおいて質問器21は、応答器22からの応答信号を一定の受信レベルで受信したので、通信は正常に行われたものと見なされ、アンテナの切替えを行うことなく、質問器21は次の第1および第2の質問信号とは異なる質問信号を送信した。 In the third step, the
これ以降、質問器21は、上記第1乃至第2ステップの動作を繰り返し、移動する応答器22は、質問器21から正常に通信が成立するまで繰り返し送信される同一質問信号を1回ずつ一定のレベル以上で受信し、全体として正常に通信が行われた。 Thereafter, the
(実施例2)
実施例1と同様の移動体識別装置であって、質問器20のアンテナ5およびアンテナ6に加えて、偏波面が45°間隔で異なる4つのアンテナを有する質問器および実施例と同一の応答器を用意した。実施例1と同様の条件で実験を行った結果、実施例1と同様の良好な通信結果が得られた。なお、実施例1に比べて、アンテナ本数が増加した分、異なる質問信号を多く送信することができ、通信の応答性が向上した。(Example 2)
A mobile unit identification apparatus similar to that of the first embodiment, in which, in addition to the
(実施例3)
実施例1と同様の応答器移動体識別装置であって、各質問信号を各ステップで3回以上送信するよう任意に設定可能な質問器および実施例と同一の応答器を用意した。実施例1と同様の条件で質問器から送信する同一質問信号の繰り返し送信回数を各々3回、4回、5回と変化させて、実施例1と同様の条件で実験を行った結果、実施例1と同様の良好な通信結果が得られた。なお、繰り返し送信回数が増す毎に、同一質問信号に対する同一応答信号の一定レベル以上の受信回数が増加し、通信の信頼性がより一層向上した。(Example 3)
A responder mobile unit identification device similar to that of the first embodiment, which includes an interrogator that can be arbitrarily set to transmit each interrogation signal three times or more in each step, and a responder identical to the first embodiment. As a result of conducting an experiment under the same conditions as in Example 1 by changing the number of repeated transmissions of the same question signal transmitted from the interrogator under the same conditions as in Example 1 to 3, 4, and 5 respectively. Good communication results similar to Example 1 were obtained. Note that each time the number of repeated transmissions increases, the number of receptions of the same response signal with respect to the same question signal exceeding a certain level increases, thereby further improving the reliability of communication.
(実施例4)
実施例1と同様の応答器移動体識別装置であって、第1のステップから第4のステップまでを、各々3回以上繰り返して動作するよう任意に設定可能な質問器および実施例と同一の応答器を用意した。実施例1と同様の条件で第1ステップから第4ステップまでの繰り返し回数を各々3回、4回、5回と変化させて、実施例1と同様の条件で実験を行った結果、実施例1他と同様の良好な通信結果が得られた。なお、繰り返し回数が増す毎に、同一質問信号に対する同一応答信号の一定レベル以上の受信回数が増加し、通信の信頼性がより一層向上した。Example 4
The same responder mobile unit identification apparatus as that of the first embodiment, which is the same as the interrogator and the embodiment that can be arbitrarily set so that each of the first step to the fourth step is repeated three times or more. A responder was prepared. As a result of performing an experiment under the same conditions as in Example 1 by changing the number of repetitions from the first step to the fourth step to 3 times, 4 times, and 5 times under the same conditions as in Example 1. Good communication results similar to those of 1 others were obtained. Each time the number of repetitions increases, the number of receptions of the same response signal with respect to the same question signal exceeding a certain level increases, and the reliability of communication is further improved.
(実施例5)
実施例1と同様の応答器移動体識別装置であって、質問器20のアンテナ5およびアンテナ6に加えて、偏波面が45°間隔で異なる4つのアンテナを有し、各質問信号を各ステップで3回以上送信するよう任意に設定可能な質問器および実施例1と同一の応答器を用意した。実施例2および3と同様の条件で実験を行った結果、実施例1他と同様の良好な通信結果が得られた。なお、実施例2と同様に、アンテナ本数が増加した分、異なる質問信号を多く送信することができ、通信の応答性が向上した。また、実施例3と同様に、繰り返し送信回数が増す毎に、同一質問信号に対する同一応答信号の一定レベル以上の受信回数が増加し、通信の信頼性がより一層向上した。(Example 5)
The responder mobile unit identification apparatus similar to that of the first embodiment includes four antennas having different planes of polarization at 45 ° intervals in addition to the
(実施例6)
実施例1と同様の応答器移動体識別装置であって、質問器20のアンテナ5およびアンテナ6に加えて、偏波面が45°間隔で異なる4つのアンテナを有し、第1のステップから第4のステップまでを、各々3回以上繰り返して動作するよう任意に設定可能な質問器および実施例1と同一の応答器を用意した。実施例2および4と同様の条件で実験を行った結果、実施例1他と同様の良好な通信結果が得られた。なお、実施例2と同様に、アンテナ本数が増加した分、異なる質問信号を多く送信することができ、通信の応答性が向上した。また、実施例4と同様に、繰り返し回数が増す毎に、同一質問信号に対する同一応答信号の一定レベル以上の受信回数が増加し、通信の信頼性がより一層向上した。(Example 6)
The responder mobile unit identification apparatus is the same as that of the first embodiment, and includes four antennas having different planes of polarization at 45 ° intervals in addition to the
前述の各実施例と比較例を対比する。本発明を示した図1と比較例を示した図2の各ブロック図から明白なように、比較例ではダイバーシチ動作でアンテナ切替えを行っているために、例えば受信レベルを監視する手段、比較する手段等を含む数々のアルゴリズムが不可欠であり、複雑なブロック構成となっている。 The above-described examples and comparative examples are compared. As is apparent from the block diagrams of FIG. 1 showing the present invention and FIG. 2 showing the comparative example, the antenna switching is performed by the diversity operation in the comparative example. Numerous algorithms including means are indispensable and have a complicated block configuration.
一方、本発明の各実施例では、図1に示したように制御部1内には、スイッチ制御部およびホッピング周波数制御部を有するのみの簡便な構成で、比較例と同様の効果を奏している。 On the other hand, in each embodiment of the present invention, as shown in FIG. 1, the
また、例えば、複数の応答器が異なる向きで質問器との通信範囲に存在した場合、比較例のように受信レベルの値をアンテナ切替えの閾値として用いると、アンテナ偏波がいずれか一つの応答器には良好に通信可能であっても、他の応答器に対しては、受信感度が悪い場合もあり、すべての応答器の存在を認識できないという事態も想定される。 Also, for example, when a plurality of responders exist in the communication range with the interrogator in different directions, if the reception level value is used as the antenna switching threshold as in the comparative example, the antenna polarization is one of the responses. Even if communication can be satisfactorily communicated with the responder, the reception sensitivity may be poor with respect to other responders, and it is assumed that all the responders cannot be recognized.
上記現象を回避するためには、アンテナ偏波を切替えながら応答器毎の状態をすべて記憶し、前記各状態に合わせたアンテナ偏波面の切替えを行う手段がさらに必要となるため、より一層複雑なアルゴリズムが必要となる。このように複雑なアルゴリズムが必要になると、前述のようにハードウェアやソフトウェア等の負荷が増加し、ブロック構成が複雑になるばかりか、データ処理速度も低下する。 In order to avoid the above phenomenon, it is necessary to further store the state of each responder while switching the antenna polarization, and to further change the antenna polarization plane according to each state. An algorithm is required. When such a complex algorithm is required, the load on hardware and software increases as described above, and the block configuration becomes complicated and the data processing speed also decreases.
また、質問器において、最大受信感度のアンテナを選択する他の方法として、送受信の同期を得るためのプリアンブル信号を利用する手段も考えられるが、比較例以上に、細かな制御や通信プロトコルを含めたアルゴリズムを導入する必要があり、同様にハードウェア、ソフトウェアのリソースをより一層増加させることになる。 In the interrogator, as another method of selecting an antenna having the maximum reception sensitivity, a means of using a preamble signal for obtaining transmission / reception synchronization can be considered, but more detailed control and communication protocols are included than in the comparative example. It is necessary to introduce a new algorithm, which similarly increases hardware and software resources.
以上、実施例を用いてこの発明の実施の形態を説明したが、この発明は、この実施例に限られるものではなく、この発明の要旨を逸脱しない範囲の設計変更があっても、本発明に含まれる。すなわち、当業者であれば、なしえるであろう各種変形、修正を含むことは勿論である。 The embodiments of the present invention have been described above using the embodiments. However, the present invention is not limited to the embodiments, and the present invention can be applied even if there is a design change without departing from the gist of the present invention. include. That is, it goes without saying that various modifications and corrections that can be made by those skilled in the art are included.
本発明は、lCタグ等のいわゆるRFIDを利用して個体識別を行う物品等の管理システム全般に広く利用することができる。 The present invention can be widely used in general management systems for articles and the like that perform individual identification using a so-called RFID such as an IC tag.
1 制御部
2 送信部
3 サーキュレータ
4 スイッチ
5,6,14,31,32 アンテナ
7 受信部
8 受信レベル検出部
9 記憶部
10 受信レベル比較部
11 スイッチ制御部
12 タイミング制御部
13 ホッピング制御部
15 変調部
16 記憶部
20,21 質問器
22 応答器
33,34 受信機
35 ダイバーシチ合成部
36 復調部DESCRIPTION OF
| Application Number | Priority Date | Filing Date | Title |
|---|---|---|---|
| JP2005123257AJP2006303939A (en) | 2005-04-21 | 2005-04-21 | Mobile identifier |
| Application Number | Priority Date | Filing Date | Title |
|---|---|---|---|
| JP2005123257AJP2006303939A (en) | 2005-04-21 | 2005-04-21 | Mobile identifier |
| Publication Number | Publication Date |
|---|---|
| JP2006303939Atrue JP2006303939A (en) | 2006-11-02 |
| Application Number | Title | Priority Date | Filing Date |
|---|---|---|---|
| JP2005123257APendingJP2006303939A (en) | 2005-04-21 | 2005-04-21 | Mobile identifier |
| Country | Link |
|---|---|
| JP (1) | JP2006303939A (en) |
| Publication number | Priority date | Publication date | Assignee | Title |
|---|---|---|---|---|
| JP2008131221A (en)* | 2006-11-20 | 2008-06-05 | Nec Tokin Corp | Moving body identification device |
| JP2008199411A (en)* | 2007-02-14 | 2008-08-28 | Omron Corp | Frequency switcher, rfid system and distance measuring apparatus incorporating the frequency switcher |
| JP2010055784A (en)* | 2008-08-26 | 2010-03-11 | Panasonic Electric Works Co Ltd | Load control system |
| JP2010056615A (en)* | 2008-08-26 | 2010-03-11 | Panasonic Electric Works Co Ltd | Load control system |
| JP2010193214A (en)* | 2009-02-18 | 2010-09-02 | Brother Ind Ltd | Radio-frequency tag communication device |
| US9697394B2 (en) | 2012-03-15 | 2017-07-04 | Omron Corporation | RFID tag system and RFID reader/writer |
| WO2017150282A1 (en)* | 2016-02-29 | 2017-09-08 | 国立大学法人東北大学 | Radio communication system, transmitting device, and communication method |
| Publication number | Priority date | Publication date | Assignee | Title |
|---|---|---|---|---|
| JP2008131221A (en)* | 2006-11-20 | 2008-06-05 | Nec Tokin Corp | Moving body identification device |
| JP2008199411A (en)* | 2007-02-14 | 2008-08-28 | Omron Corp | Frequency switcher, rfid system and distance measuring apparatus incorporating the frequency switcher |
| JP2010055784A (en)* | 2008-08-26 | 2010-03-11 | Panasonic Electric Works Co Ltd | Load control system |
| JP2010056615A (en)* | 2008-08-26 | 2010-03-11 | Panasonic Electric Works Co Ltd | Load control system |
| JP2010193214A (en)* | 2009-02-18 | 2010-09-02 | Brother Ind Ltd | Radio-frequency tag communication device |
| US9697394B2 (en) | 2012-03-15 | 2017-07-04 | Omron Corporation | RFID tag system and RFID reader/writer |
| WO2017150282A1 (en)* | 2016-02-29 | 2017-09-08 | 国立大学法人東北大学 | Radio communication system, transmitting device, and communication method |
| Publication | Publication Date | Title |
|---|---|---|
| US8044773B2 (en) | Parallel RFID system using CDMA | |
| US11023799B2 (en) | Mitigating adjacent RFID reader interference | |
| US9514402B1 (en) | Radio frequency identification (RFID) tag having multiple antennas | |
| US20070279192A1 (en) | RFID communication control method and RFID system using same | |
| CN101038628B (en) | RFID Reader/Writer | |
| JPWO2005125032A1 (en) | Interrogator for RFID tag communication system | |
| US8508369B2 (en) | RFID tag system with block coding, such as space-time block coding | |
| US12229619B2 (en) | Method and system for backscatter communication using pre-defined templates | |
| US20070279193A1 (en) | RFID carrier sensing method and FRID system using this FRID carrier sensing method | |
| SK500702015A3 (en) | RFID reader for communication in the UHF band, intelligent system for radio frequency identification and data transmission in the UHF band and the method for this comunication | |
| US20100231357A1 (en) | Rfid antenna system and control method of the same | |
| US20230115786A1 (en) | METHOD AND SYSTEM FOR LONG RANGE Wi-Fi BACKSCATTER COMMUNICATION | |
| JP2006303939A (en) | Mobile identifier | |
| KR100861764B1 (en) | Reader device for radio frequency recognition system with multiple frequencies and multiple protocols | |
| Pirayesh et al. | mReader: Concurrent UHF RFID tag reading | |
| US9600948B2 (en) | Keyless entry apparatus | |
| JP5099622B2 (en) | Reader test apparatus and reader test system | |
| US20110105045A1 (en) | Radio transmission method, radio transmission system, radio receiver and radio transmitter | |
| JP4645061B2 (en) | Wireless tag communication device | |
| KR101004386B1 (en) | RFID Reader with Antenna Selection | |
| JP2008131221A (en) | Moving body identification device | |
| US20090002168A1 (en) | Wireless tag reader/writer device and signal transmission/reception method thereof | |
| JP2006254314A (en) | Information management system and information management method | |
| KR20090017234A (en) | RFID Reader | |
| Liu et al. | A UHF passive RFID system with frequency diversity |