









本発明は、作動ガスとして冷媒R22、R410Aなどの冷凍用及び空調用圧縮機特に、横型の列車用途スクロール圧縮機やヘリウムガスを用いているクライオポンプ装置用ヘリウム圧縮機等に使用される横形スクロール圧縮機に関する。 The present invention relates to a compressor for refrigeration and air conditioning such as refrigerants R22 and R410A as a working gas, in particular, a horizontal scroll scroll compressor and a horizontal scroll used for a helium compressor for a cryopump apparatus using helium gas. It relates to a compressor.
従来の横形及び縦形の密閉形スクロール圧縮機において、モータプロテクタは、モータコイルエンド外縁部表面に絶縁紙(フィルム)にて密封状態にしてしばりひもにて固定されていた。また側チャンバ壁面に密着して固定されている構造のものがある。その他に特開平7−189954号、特開2001−304147号にてモータプロテクタを有するスクロール圧縮機の事例がある。 In conventional horizontal and vertical hermetic scroll compressors, the motor protector is hermetically sealed with insulating paper (film) on the outer edge surface of the motor coil end and fixed with a string. There is also a structure that is fixed in close contact with the side chamber wall surface. In addition, there are examples of scroll compressors having a motor protector in Japanese Patent Application Laid-Open Nos. 7-189954 and 2001-304147.
上記従来技術のものは、図10に示す様に、モータプロテクタ88が単にモータコイルエンド外縁部表面に厚さが0・2mm前後の比較的硬質系の絶縁紙87にて囲われるように密封状態にして、しばりひも86(86a、86b、86c)にて固定されていた。このため、該モータプロテクタ88本体部からの発熱を上記絶縁紙87の外部の容器内モータ室に放熱できにくくなり、該プロテクタ88本体部の全体が温度上昇することになる。該絶縁紙87が断熱作用をなすため、その周囲を流れる冷媒ガス流によるプロテクタ88への冷却作用が得られない事になり、より一層モータプロテクタ88本体の温度上昇が大きくなる。このため、プロテクタ自身の寿命が短くなるとともに、該モータプロテクタの作動電流となる最大連続電流値(MCC値)が低下するという課題がある。最大連続電流値が低下すると、圧縮機の運転範囲がせばまり、使い勝手性が低下することになる。特に、ヘリウム用途のスクロール圧縮機においては、循環するヘリウムガス量が同一容量、同一行程容積となる空調用途の圧縮機に対して1/20位まで小さくなり、該ヘリウムガスによるプロテクタ本体部への冷却効果は期待できなくなり、上記プロテクタ自身の寿命低下と、該モータプロテクタの最大連続電流値(MCC値)が低下するという課題が大きくなり、該プロテクタの性能・機能が大幅に低下する。 In the above prior art, as shown in FIG. 10, the
本発明の目的は、横形スクロール圧縮機において、ガス流による強制冷却作用を直接得られるようにして、プロテクタ本体部の温度を下げてプロテクタ自身の寿命向上、MCC値の改善を図った圧縮機を提供することにある。特開2001−304147号の公知例では、モータプロテクタの文字の記載はあるものの、具体的な構造と位置の指示が全くない。また、ヘリウム用圧縮機に関する記載は全くないものである。本発明のモータプロテクタ付き圧縮機においては、さらに後述するように、モータプロテクタを圧縮機内部の何処に配置されるかが、技術上極めて重要な点となるものである。高い周囲温度の影響を受けてモータプロテクタ本体部の発熱作用と相俟ってプロテクタ本体の温度上昇が大きくなる。その場合、プロテクタ接点部の寿命が極めて低くなる。本発明は適切な薄膜状絶縁手段構造とプロテクタ位置の特定、モータプロテクタが抱える発熱に関する問題を解決するための横形スクロール圧縮機に最適なプロテクタを装備した圧縮機構造を提供するものである。本発明は、モータプロテクタ内接点部の寿命を向上させ、プロテクタの信頼性改善とスクロー圧縮機全体としても信頼性が向上できる事を図った横形スクロール圧縮機を提供することにある。 An object of the present invention is to provide a horizontal scroll compressor in which a forced cooling action by a gas flow is directly obtained, and the temperature of the protector body is lowered to improve the life of the protector itself and to improve the MCC value. It is to provide. In the known example of Japanese Patent Laid-Open No. 2001-304147, although there is a description of the characters of the motor protector, there is no indication of the specific structure and position. Further, there is no description about the compressor for helium. In the compressor with a motor protector according to the present invention, as will be described later, where the motor protector is arranged inside the compressor is an extremely important technical point. Under the influence of the high ambient temperature, the temperature rise of the protector body increases in combination with the heat generating action of the motor protector body. In that case, the lifetime of the protector contact is extremely low. The present invention provides a compressor structure equipped with an optimum protector for a horizontal scroll compressor for solving a problem related to specification of an appropriate thin-film insulating means structure and a protector position and heat generation of a motor protector. It is an object of the present invention to provide a horizontal scroll compressor that improves the life of a contact portion in a motor protector, improves the reliability of the protector, and improves the reliability of the entire scroll compressor.
本発明の目的は、上記課題を克服するため、横置き構造の密閉容器内に、スクロール圧縮機部と電動機部を収納すると共に、前記スクロール圧縮機部は円板状鏡板に渦巻状のラップを直立する固定スクロールと旋回スクロールとをラップを互いに内側にしてかみ合わせ、旋回スクロールを水平に組み込んだ回転軸に連設する偏心機構に係合し、旋回スクロールを自転することなく固定スクロールに対し旋回運動させ、固定スクロールには中心部に開口する吐出口と外周部に開口する吸入口を設け、吸入口よりガスを吸入し、両スクロールにて形成される圧縮室を中心に移動させ容積を減少してガスを圧縮し、吐出口より圧縮ガスを吐出する横形スクロール圧縮機において、モータ電流の異常増加とガス温度の異常増加によりモータコイルを通電せしめるモータ回路をダイレクトカット機能を有するモータプロテクタ手段の下端面とモータコイルエンド部の上方部とを絶縁シート手段を介して縛りひもにて該モータプロテクタ手段とコイルエンド部とを一体化して固定し取りつけたことを特徴とする横形スクロール圧縮機構造である。 In order to overcome the above-mentioned problems, an object of the present invention is to house a scroll compressor unit and an electric motor unit in a horizontally-structured sealed container, and the scroll compressor unit has a spiral wrap around a disc-shaped end plate. The upright fixed scroll and the orbiting scroll are meshed with the laps inside each other, and engaged with an eccentric mechanism that is connected to a rotating shaft that incorporates the orbiting scroll horizontally. The fixed scroll is provided with a discharge port that opens at the center and a suction port that opens at the outer periphery, and gas is sucked from the suction port and moved around the compression chamber formed by both scrolls to reduce the volume. In a horizontal scroll compressor that compresses gas and discharges compressed gas from the discharge port, the motor coil passes through the motor current due to abnormal increase in motor current and abnormal increase in gas temperature. The lower end surface of the motor protector means having a direct cut function and the upper part of the motor coil end portion are tied to each other through an insulating sheet means, and the motor protector means and the coil end portion are integrally fixed by a string. The horizontal scroll compressor structure is characterized by being mounted.
本構造により、モータプロテクタの従来の密閉方式の固定方法に対して、プロテクタ本体を裸状態にして熱がこもらないようにして、モータプロテクタ本体部が作動ガス域と直接ふれあい、作動ガス流による強制冷却が可能となる。上記モータプロテクタ下部は、電源露出部となるため、モータコイルエンド上方部との間には薄膜状絶縁シート手段を介して上記プロテクタ本体部全体を縛りひもにて取りつけている。この場合、プロテクタ本体とコイルエンド部とはある特定の絶縁距離を確保するため、薄膜状絶縁シート手段の面積(大きさ)が決められる。また、さらに、ガス流による強制対流による冷却作用をより一層向上させるため、吐出管のガス流入出近傍に該モータプロテクタ手段を配置するものである。 With this structure, the motor protector body is in direct contact with the working gas area and forced by the working gas flow so that the protector body is bare and heat is not trapped, compared to the conventional sealing method of the motor protector. Cooling is possible. Since the lower portion of the motor protector serves as a power source exposed portion, the entire protector main body portion is tied and attached to the upper portion of the motor coil end via thin film insulating sheet means. In this case, the area (size) of the thin-film insulating sheet means is determined in order to secure a specific insulation distance between the protector body and the coil end portion. Furthermore, in order to further improve the cooling action by forced convection due to the gas flow, the motor protector means is arranged in the vicinity of the gas inflow / outflow of the discharge pipe.
本発明の構成にすることにより、フロン冷媒ガス及びヘリウムガスを用いた冷凍用、空調用の冷媒圧縮機の横形スクロール圧縮機において、
(1)冷凍用及び空調用スクロール圧縮機における本構造により、プロテクタ本体部からの発熱を直接モータ室に放出でき、該プロテクタ周辺部分の冷却を促進できる。プロテクタ周囲温度を低下せしめることにより、プロテクタの最大作動電流値を高く出来ること、異常電流と異常温度の遮断部となるプロテクタ接点部の長寿命化を図ることができる。
(2)ヘリウムガス流やミスト状の油とガスの混合体による混合流の中にあるプロテクタ付ヘリウム用スクロール圧縮機においては、プロテクタ自身と該プロテクタ周辺部分の冷却が大量のインジェクション油とヘリウムガスによって直接プロテクタ本体部への強制冷却が促進できる。これらにより、プロテクタの最大作動電流値(MCC値)を更に高くせしめること、異常電流と異常温度の遮断部となるプロテクタ接点部の長寿命化を図ることができる。この効果・作用は油インジェクションによるモータ冷却ができるヘリウム用圧縮機において顕著となり、固有な効果となる。
(3)上記(1)項、(2)項により、モータプロテクタの小形化・軽量化を図ることができるとともに、コスト低減が図れる。
(4)プロテクタの長寿命化を図ることができるので、圧縮機全体としても長寿命化及び信頼性が大幅に向上できる。
(5)上記(4)項と関連して、プロテクタの最適な冷却構造と吐出管ガス流入口近傍に該プロテクタを配置することにより、ガス流と油粒(オイルミスト)の混合流による強制対流の冷却作用が得られ、更にプロテクタ周辺部の温度低下が可能となる。このため冷媒圧縮機の過負荷条件を広くできる。例えば、吐出圧力を従来より高く確保出来るので、運転範囲をより広く設定することが出来るので、圧縮機製品の使い勝手性が向上するという効果が得られる。
(6)特に、列車用途スクロール圧縮機に適用された場合には、電車などの走行運転中に圧縮機がある角度Δ傾いて走行された場合、後述の図6に示す様に、油面23eが上昇しても、プロテクタに高温の油が触れることがなくなる。プロテクタがコイルエンド中央部であったり、下側にあると、傾いた油面により高温油に漬かることになって、プロテクタの作動不良を起こすことになる。それを防止する効果が本発明にある。油に漬かると、プロテクタがガス流の雰囲気でなくなり、ガス流による冷却作用が損なわれるからである。このように、横形スクロール圧縮機においては、プロテクタの配置が重要な要素となるものである。
(7)従来の硬質系の絶縁紙密閉構造のしばりひもによる固定方法では、絶縁紙端部に余分な突起部が数ヶ所発生してコイル成形寸法にバラツキが発生していたが、本構造により、上記突起部がなくなり、プロテクタとコイルエンド部の成形性(寸法精度)が大きく改善され、品質改善と組立性(量産性)が向上できる。By adopting the configuration of the present invention, in the horizontal scroll compressor of the refrigerant compressor for refrigeration and air conditioning using chlorofluorocarbon refrigerant gas and helium gas,
(1) With this structure in the scroll compressor for refrigeration and air conditioning, heat generated from the protector main body can be directly discharged to the motor chamber, and cooling of the peripheral portion of the protector can be promoted. By reducing the ambient temperature of the protector, the maximum operating current value of the protector can be increased, and the life of the protector contact portion serving as a blocking portion between the abnormal current and the abnormal temperature can be increased.
(2) In a helium scroll compressor with a protector in a helium gas stream or a mixed flow of a mist-like oil and gas mixture, the protector itself and the periphery of the protector are cooled by a large amount of injection oil and helium gas. The forced cooling to the protector body can be promoted directly. As a result, the maximum operating current value (MCC value) of the protector can be further increased, and the life of the protector contact portion serving as the interrupting portion for the abnormal current and abnormal temperature can be extended. This effect / action becomes prominent in a compressor for helium capable of cooling a motor by oil injection, and is a unique effect.
(3) According to the above items (1) and (2), the motor protector can be reduced in size and weight, and the cost can be reduced.
(4) Since the lifetime of the protector can be increased, the lifetime and reliability of the entire compressor can be greatly improved.
(5) In relation to the above item (4), forced convection due to a mixed flow of gas flow and oil particles (oil mist) by arranging the protector in the vicinity of the optimal cooling structure of the protector and the discharge pipe gas inlet Thus, the temperature of the periphery of the protector can be lowered. For this reason, the overload conditions of the refrigerant compressor can be widened. For example, since the discharge pressure can be ensured higher than before, the operating range can be set wider, so that the usability of the compressor product is improved.
(6) In particular, when applied to a train-use scroll compressor, when the compressor travels at a certain angle Δ during traveling operation of a train or the like, as shown in FIG. Even if the temperature rises, the protector will not be touched by hot oil. If the protector is located at the center of the coil end or on the lower side, it will be immersed in high-temperature oil due to the inclined oil surface, resulting in malfunction of the protector. The present invention has the effect of preventing this. This is because, when immersed in oil, the protector disappears from the atmosphere of the gas flow, and the cooling action by the gas flow is impaired. Thus, in the horizontal scroll compressor, the arrangement of the protector is an important element.
(7) In the conventional method of fixing with a tight insulating paper sealing structure, there are several extra protrusions on the edge of the insulating paper, causing variations in coil forming dimensions. The protrusions are eliminated, the formability (dimensional accuracy) of the protector and the coil end is greatly improved, and quality improvement and assembly (mass productivity) can be improved.
以下、本発明の一実施例を図1から図9によって詳細に説明する。 Hereinafter, an embodiment of the present invention will be described in detail with reference to FIGS.
空調用横形スクロール圧縮機を例にとり説明する。図1は、横形構造におけるスクロール圧縮機の一実施例を示す縦断面図である。図2は図1のA−A断面図である。図3と図4は、モータプロテクタ140の取付け例を示す。図5は図1のB−B断面図で、図6はその他の実施例である。 A description will be given by taking a horizontal scroll compressor for air conditioning as an example. FIG. 1 is a longitudinal sectional view showing an embodiment of a scroll compressor in a horizontal structure. 2 is a cross-sectional view taken along the line AA in FIG. 3 and 4 show examples of mounting the
図1において、吐出口10から吐出された圧縮機内部を循環する潤滑油のミスト状油と冷媒ガスとの混合体の流れが吐出室1aに至り、さらに図2に示した連通路18a、18b、18cを通ってモータ室1bに至る。19aは油通路である。23cは吐出室1aにたまった油の油面位置を示す。 In FIG. 1, the flow of the mixture of the mist-like oil of lubricating oil and the refrigerant gas that circulates inside the compressor discharged from the
図3と図4に示す様に、プロテクタ本体140を裸状態にして熱がこもらないようにして、モータプロテクタ本体部140が作動ガス域1bと直接ふれあい、作動ガス流による強制冷却が可能となる。上記モータプロテクタ140の下部(側端面)140aは、電源露出部となるため、モータコイルエンド上方部3fとの間には薄膜状絶縁シート手段130を介して上記プロテクタ本体部140全体を縛りひも186a、186bの二本にて固定し取りつけている。このように、モータ電流の異常増加とガス温度の異常増加によりモータコイルを通電せしめるモータ回路をダイレクトカット機能を有するモータプロテクタ手段140の下端面140aとモータコイルエンド部の上方部3fとを絶縁シート手段130を介して縛りひも186にて該モータプロテクタ手段130とコイルエンド部3cとを一体化して固定し取りつけたことを特徴とするものである。この場合、プロテクタ本体140とコイルエンド部3cとはある特定の絶縁距離L1、L2(沿面距離として数mm分)を確保するため、薄膜状絶縁シート手段130の面積(大きさ)が決められる。シート状絶縁手段140の長さと幅寸法は、プロテクタ本体の長さ分に必要な沿面距離分の寸法分を合算した長さとなる。また、密閉容器内壁面2mとの空間距離L3、L4も必要隙間(数mm)となるように該モータプロテクタの位置が決められる。さらに、ガス流による強制対流による冷却作用をより一層向上させるため、吐出管20のガス流出口20a近傍に該モータプロテクタ手段140を配置している。該薄膜状絶縁シート手段130(電気的絶縁手段)としては、比較的軟質性で耐熱性があるポリエステル系合成樹脂材(シート材)が適正で、比較的軟質性のため、緩衝材としての機能をもたせている。なお、図4において、122、123、124はプロテクタ側の電源接続部(ピン部)であり、142、143、1444は中性点用リード線である。 As shown in FIGS. 3 and 4, the
図1から図4に示す様に、該モータプロテクタ140の上方には接点部122、123、124がモータ室1bに裸の状態にさらされる事になる。即ち、該プロテクタの下面部を除いた本体部が剥き出しの状態にしてコイルエンド端部に組み込んでいる。本構造により、該モータプロテクタ本体部からの発熱を直接モータ室1bに放熱できるようになり、ガス流による強制対流による冷却作用が直接得られるようになるため、モータプロテクタ本体の温度上昇を更に抑えられることなる。プロテクタの冷却を促進することは、上記MCC値を増加させるため、また、140本体内の接点部のON/OFF寿命回数を伸張させるので、プロテクタとしての容量アップにつながるものである。 As shown in FIGS. 1 to 4, the
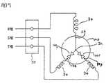
モータ回路図を図7に示す。スター結線の中性点3kにインターナルモータプロテクタ140を装備する回路となる。R相、S相、T相の3相に対してプロテクタ140に2箇所の接点部140p(電流遮断部)を構成し、本構成により、モータ電流の異常増加とガス温度の異常増加によりモータコイルを通電せしめるモータ回路をダイレクトカット機能を有するモータプロテクタ140を示したものである。このため、該接点部は常時閉じている。異状時に開くものである。122、123は、プロテクタピン部である。124は本体部の電源露出部であり、モータ室1bに対して露出されている。3eはモータコイル部である。なお、70はハーメチック端子である。 A motor circuit diagram is shown in FIG. This circuit is equipped with an
図8はプロテクタ作用効果を説明するための図である。プロテクタ雰囲気温度の高くなる従来技術に対して、本発明では冷却効果によりプロテクタ温度が20℃前後低くなることによりプロテクタの寿命が長くなることを示している。上記プロテクタ接点部140pの構造としては、バイメタル方式構造(図示せず)がある。すなわちプロテクタの寿命改善の効果が得られるものである。なお、該モータプロテクタ140は、雰囲気温度が正常時に戻れば、バイメタル方式構造により、接点が閉じて再度回路に電流が流れるという自動復帰式である。 FIG. 8 is a diagram for explaining the effect of the protector. In contrast to the prior art in which the protector atmosphere temperature is high, the present invention shows that the protector temperature is increased by lowering the protector temperature by about 20 ° C. due to the cooling effect. The structure of the protector contact portion 140p includes a bimetal structure (not shown). That is, the effect of improving the life of the protector can be obtained. The
図5に示す様に、モータステータ外縁部にコアーカット部を上下方向と左右方向に4ヶ所25a、25b、25c、25dとほぼ等分に設け、該コアーカット部と前記密閉容器の内壁面2mとの間に上方部と両側端部に3ケ所のガス流路を、下端部に油通路25dを形成している。図6は、該上方部のガス流路部25aと側端部のガス流路部25cとの中間位置となるコイルエンド端部3mにモータプロテクタ手段140を裸の状態にして上記絶縁シート手段130を介して縛りひも(ここでは図示せず)にて取りつけた実施例である。この実施例によれば、列車用途スクロール圧縮機に適用された場合には、電車などの走行運転中に圧縮機がある角度Δ傾いて走行された場合、油面23eが上昇し、プロテクタと高温の油が触れることがなくなる。プロテクタがコイルエンド中央部であったり、下側にあると、傾いた油面により高温油に漬かることになって、プロテクタの作動不良を起こすことになる。それを防止する効果が本発明にある。油に漬かると、プロテクタがガス流の雰囲気でなくなり、ガス流による冷却作用が損なわれるからである。このように、横形スクロール圧縮機においては、プロテクタの配置が重要な要素となるものである。 As shown in FIG. 5, the core cut portion is provided on the outer edge of the motor stator in approximately equal portions of 25a, 25b, 25c, and 25d in the vertical direction and the horizontal direction, and the core cut portion and the inner wall surface 2m of the sealed container are provided. Are formed with three gas flow paths at the upper part and both end parts, and an
ここで、図1の横形スクロール圧縮機を例にとり、作動ガスの流れと潤滑用油の流れを説明する。図1において、密閉容器1内の吸入配管17側となる右側部にはスクロール圧縮機構部が、左側にはモータ部3が収納されている。そして、密閉容器1内は吐出室1aとフレーム7をはさんでモータ室1bとに区画されている。スクロール圧縮機構部は、固定スクロール5と旋回スクロール6を互いに噛み合せて圧縮室(密閉空間)8を形成している。固定スクロール5は、円板状の鏡板5aと、これに直立したインボリュート曲線あるいはこれに近似の曲線に形成されたラップ5bとからなり、その中心部に吐出10、外周部に吸入口15を備えている。旋回スクロール6も円板状の鏡板6aと、これに直立し、固定スクロールのラップと同一形状に形成されたラップ6bと、鏡板の反ラップ面に形成されたボス部6cとからなっている。図1において、フレーム7は中央部に軸受部40を形成し、この軸受部に回転軸14が支承され、水平に設置した回転軸先端の偏心軸14aは、上記ボス部6cに旋回運動が可能なように挿入されている。またフレーム7には固定スクロール5が複数本のボルト5cによって固定され、旋回スクロール6はオルダムリングおよびオルダムキーよりなるオルダム機構38によってフレーム7に支承され、旋回スクロール6は固定スクロール5に対して、自転しないで旋回運動をするように形成されている。回転軸14にはモータ軸14bを一体に連設し、モータ3を直結している。固定スクロール5の吸入口15には密閉容器1の側フタ2aを貫通して吸入管17が接続され、吐出10が開口している吐出室1aはフレーム7の外縁部の通路18a,18b、18c(図2参照)を介してモータ室1bと連通している。このモータ室1bは密閉容器中央部のケ−シング部2bを貫通する吐出管20に連通している。モータ室1bと1cとは、両室を連通するように、モータステータ3aとケ−シング部2b内壁面2m側との間にガス流路部となる円弧状の通路25(25a、25b、25c)さらに、下端部の通路25dは油通路となる。また、モータエアーギャップの隙間26もガス通路となり、該隙間26を介して空間1bと空間1cとが連通している。なお吸入管17と固定スクロール5との間には高圧部と低圧部とをシールするOリング53を設けている。また吸入管17内には、逆止弁手段13が設けられ、該逆止弁13は圧縮機停止時の回転軸14の逆転を防止することと、密閉容器内の潤滑油が低圧側に流出するのを防止するものである。図2の70は三相電源部である。また、旋回スクロール6の鏡板の背面には、スクロール圧縮機部2とフレーム7で囲まれた空間36(以下背圧室と呼ぶ)が形成され、この背圧室36には旋回スクロールの鏡板に穿設した細孔6dを介し、吸入圧力と吐出圧力の中間の圧力Pbが導入され、旋回スクロール6を固定スクロール5に押付ける軸方向の付与力を与えている。潤滑油23は密閉容器1の底部に溜められており、この潤滑油23は密閉容器内の高圧圧力と、上記背圧室36の中間圧力Pbとの差圧により油吸上管27へ吸上げられた後、回転軸14内を流れ、旋回軸受32、及び副軸受39、主軸受40へ給油される。主軸受部40、32へ給油された油は前記背圧室36を経て前記穴6dを介してスクロールラップの圧縮室8へ注入され圧縮ガスと混合され、次いでガスと共に吐出室1aへ吐出される。吐出室1aへ吐出されたガスとミスト状の油は、通路18を介して、モータ室1b及び1cを経て、密閉容器自体の油分離作用により、ガス流に混合した油分を分離して、作動ガスは吐出管20側に流出することになる。 Here, taking the horizontal scroll compressor of FIG. 1 as an example, the flow of working gas and the flow of lubricating oil will be described. In FIG. 1, the scroll compression mechanism part is accommodated in the right side which becomes the suction piping 17 side in the airtight container 1, and the
図9は、吐出管21が側キャップ側に設定している場合の本発明である。この場合、前記モータプロテクタ140が吐出管21のガス流出口21a付近に設置し、かつモータステータ外周部と密閉容器内壁面2mとにより円弧状のガス流路部25cを形成し、該ガス流路部25aと係合するモータコイルエンドの上端部3gに上記モータプロテクタ140を設置している。該プロテクタ140は、水平方向の上記ガス流とミスト状油の混合体の流れが前記通路25aにより流出し、そのガス流の中にさらされるため、その周囲のガスと油分の混合体の速度は速まり、上記混合体によるプロテクタ140への冷却作用が高まる。このように、本発明の構成とすることにより、ガスの主流の速度が1〜3m/sec前後に設定でき、本発明の冷却効果が更に十分に得られるものである。これまでのプロテクタは、流速0.3m/sec前後以下となっており、ガスによる冷却効果がないものであった。本構造により、該モータプロテクタ本体部からの発熱を直接モータ室1cに放熱できるようになる。また、ガス流による直接に強制冷却作用が得られるようになり、モータプロテクタ本体の温度上昇が抑えられることなる。 FIG. 9 shows the present invention when the
なお、作動ガスがヘリウムガスを用いた横形ヘリウム用スクロール圧縮機においても、本発明のモータ電流の異常増加とガス温度の異常増加によりモータコイルを通電せしめるモータ回路をダイレクトカット機能を有するモータプロテクタ手段の下端面とモータコイルエンド部の上方部とを絶縁シート手段を介して縛りひもにて該モータプロテクタ手段とコイルエンド部とを一体化して固定し取りつけた構造が適用可能であり、同様な効果が得られるものである。これまで密閉容器内が吐出圧力雰囲気の高圧チャンバ構造の例をとって説明したが、密閉容器内が吸入圧力雰囲気の低圧チャンバ構造のスクロール圧縮機に対しても適用できるもので、本発明の範囲にはいっているものである。 In the horizontal helium scroll compressor using helium gas as the working gas, the motor protector means having a direct cut function for the motor circuit for energizing the motor coil due to the abnormal increase in motor current and abnormal increase in gas temperature according to the present invention. A structure in which the lower end surface of the motor and the upper part of the motor coil end part are tied with an insulating sheet means and the motor protector means and the coil end part are integrally fixed and attached with a string can be applied. Is obtained. The example of the high-pressure chamber structure in which the inside of the sealed container has a discharge pressure atmosphere has been described so far. However, the present invention can be applied to a scroll compressor having a low-pressure chamber structure in which the inside of a sealed container has an intake pressure atmosphere. It is what you have.
1…密閉容器、1a…吐出室、1b、1c…モータ室 3…モータ部、3a…モータステータ、3b…モータロータ、3c、3g…モータコイルエンド部、5…固定スクロール、6…旋回スクロール、8…圧縮室、10…吐出口、7…フレーム、14…回転軸、14a…偏心軸、15…吸入口、17…吸入管、18a、18b…通路、20…吐出管、23…潤滑油、25…通路、32…旋回軸受、38…オルダム機構、39…補助軸受、40…主軸受、86、186…しばりひも、87…絶縁紙、130…薄膜状絶縁シート手段、140…モータプロテクタ、142、143、144…中性点用リード線。
DESCRIPTION OF SYMBOLS 1 ... Sealed container, 1a ... Discharge chamber, 1b, 1c ...
| Application Number | Priority Date | Filing Date | Title |
|---|---|---|---|
| JP2005090441AJP2006274807A (en) | 2005-03-28 | 2005-03-28 | Horizontal scroll compressor |
| Application Number | Priority Date | Filing Date | Title |
|---|---|---|---|
| JP2005090441AJP2006274807A (en) | 2005-03-28 | 2005-03-28 | Horizontal scroll compressor |
| Publication Number | Publication Date |
|---|---|
| JP2006274807Atrue JP2006274807A (en) | 2006-10-12 |
| Application Number | Title | Priority Date | Filing Date |
|---|---|---|---|
| JP2005090441APendingJP2006274807A (en) | 2005-03-28 | 2005-03-28 | Horizontal scroll compressor |
| Country | Link |
|---|---|
| JP (1) | JP2006274807A (en) |
| Publication number | Priority date | Publication date | Assignee | Title |
|---|---|---|---|---|
| CN102797675A (en)* | 2011-05-27 | 2012-11-28 | 日立空调·家用电器株式会社 | Compressor and refrigerating cycle apparatus |
| US20130166231A1 (en)* | 2007-11-02 | 2013-06-27 | Emerson Climate Technologies, Inc. | Compressor sensor module |
| CN104113164A (en)* | 2013-07-17 | 2014-10-22 | 广东威灵电机制造有限公司 | Motor temperature controller fixing structure and motor to which fixing structure is applied |
| US9017461B2 (en) | 2004-08-11 | 2015-04-28 | Emerson Climate Technologies, Inc. | Method and apparatus for monitoring a refrigeration-cycle system |
| US9121407B2 (en) | 2004-04-27 | 2015-09-01 | Emerson Climate Technologies, Inc. | Compressor diagnostic and protection system and method |
| US9285802B2 (en) | 2011-02-28 | 2016-03-15 | Emerson Electric Co. | Residential solutions HVAC monitoring and diagnosis |
| US9310094B2 (en) | 2007-07-30 | 2016-04-12 | Emerson Climate Technologies, Inc. | Portable method and apparatus for monitoring refrigerant-cycle systems |
| US9310439B2 (en) | 2012-09-25 | 2016-04-12 | Emerson Climate Technologies, Inc. | Compressor having a control and diagnostic module |
| US9551504B2 (en) | 2013-03-15 | 2017-01-24 | Emerson Electric Co. | HVAC system remote monitoring and diagnosis |
| US9638436B2 (en) | 2013-03-15 | 2017-05-02 | Emerson Electric Co. | HVAC system remote monitoring and diagnosis |
| US9651286B2 (en) | 2007-09-19 | 2017-05-16 | Emerson Climate Technologies, Inc. | Refrigeration monitoring system and method |
| US9765979B2 (en) | 2013-04-05 | 2017-09-19 | Emerson Climate Technologies, Inc. | Heat-pump system with refrigerant charge diagnostics |
| US9803902B2 (en) | 2013-03-15 | 2017-10-31 | Emerson Climate Technologies, Inc. | System for refrigerant charge verification using two condenser coil temperatures |
| US9823632B2 (en) | 2006-09-07 | 2017-11-21 | Emerson Climate Technologies, Inc. | Compressor data module |
| US9885507B2 (en) | 2006-07-19 | 2018-02-06 | Emerson Climate Technologies, Inc. | Protection and diagnostic module for a refrigeration system |
| US11629713B1 (en) | 2022-09-13 | 2023-04-18 | Mahle International Gmbh | Electric compressor with oil separator and oil separator for use in an electrical compressor |
| US11879464B1 (en) | 2022-09-13 | 2024-01-23 | Mahle International Gmbh | Electric compressor having a swing link and integrated limit pin and swing link and integrated limit pin for use in an electric compressor |
| US11879457B1 (en) | 2022-09-13 | 2024-01-23 | Mahle International Gmbh | Electric compressor with isolation constraint system |
| US11994130B2 (en) | 2022-09-13 | 2024-05-28 | Mahle International Gmbh | Electric compressor bearing oil communication aperture |
| US12049893B2 (en) | 2022-09-13 | 2024-07-30 | Mahle International Gmbh | Electric compressor having a compression device with a fixed scroll having a modified scroll floor and a fixed scroll having a modified scroll floor |
| US12241467B2 (en) | 2022-12-29 | 2025-03-04 | Mahle International Gmbh | Assembly and electric compressor with modular stator assembly |
| US12292049B2 (en) | 2022-09-13 | 2025-05-06 | Mahle International Gmbh | Electric compressor with a multicavity pulsation muffler system |
| US12292048B2 (en) | 2022-09-13 | 2025-05-06 | Mahle International Gmbh | Electric compressor with scroll bearing injection orifice |
| Publication number | Priority date | Publication date | Assignee | Title |
|---|---|---|---|---|
| US9669498B2 (en) | 2004-04-27 | 2017-06-06 | Emerson Climate Technologies, Inc. | Compressor diagnostic and protection system and method |
| US10335906B2 (en) | 2004-04-27 | 2019-07-02 | Emerson Climate Technologies, Inc. | Compressor diagnostic and protection system and method |
| US9121407B2 (en) | 2004-04-27 | 2015-09-01 | Emerson Climate Technologies, Inc. | Compressor diagnostic and protection system and method |
| US10558229B2 (en) | 2004-08-11 | 2020-02-11 | Emerson Climate Technologies Inc. | Method and apparatus for monitoring refrigeration-cycle systems |
| US9017461B2 (en) | 2004-08-11 | 2015-04-28 | Emerson Climate Technologies, Inc. | Method and apparatus for monitoring a refrigeration-cycle system |
| US9046900B2 (en) | 2004-08-11 | 2015-06-02 | Emerson Climate Technologies, Inc. | Method and apparatus for monitoring refrigeration-cycle systems |
| US9086704B2 (en) | 2004-08-11 | 2015-07-21 | Emerson Climate Technologies, Inc. | Method and apparatus for monitoring a refrigeration-cycle system |
| US9690307B2 (en) | 2004-08-11 | 2017-06-27 | Emerson Climate Technologies, Inc. | Method and apparatus for monitoring refrigeration-cycle systems |
| US9304521B2 (en) | 2004-08-11 | 2016-04-05 | Emerson Climate Technologies, Inc. | Air filter monitoring system |
| US9885507B2 (en) | 2006-07-19 | 2018-02-06 | Emerson Climate Technologies, Inc. | Protection and diagnostic module for a refrigeration system |
| US9823632B2 (en) | 2006-09-07 | 2017-11-21 | Emerson Climate Technologies, Inc. | Compressor data module |
| US9310094B2 (en) | 2007-07-30 | 2016-04-12 | Emerson Climate Technologies, Inc. | Portable method and apparatus for monitoring refrigerant-cycle systems |
| US10352602B2 (en) | 2007-07-30 | 2019-07-16 | Emerson Climate Technologies, Inc. | Portable method and apparatus for monitoring refrigerant-cycle systems |
| US9651286B2 (en) | 2007-09-19 | 2017-05-16 | Emerson Climate Technologies, Inc. | Refrigeration monitoring system and method |
| US10458404B2 (en) | 2007-11-02 | 2019-10-29 | Emerson Climate Technologies, Inc. | Compressor sensor module |
| US20130166231A1 (en)* | 2007-11-02 | 2013-06-27 | Emerson Climate Technologies, Inc. | Compressor sensor module |
| US9194894B2 (en)* | 2007-11-02 | 2015-11-24 | Emerson Climate Technologies, Inc. | Compressor sensor module |
| US9140728B2 (en) | 2007-11-02 | 2015-09-22 | Emerson Climate Technologies, Inc. | Compressor sensor module |
| US10234854B2 (en) | 2011-02-28 | 2019-03-19 | Emerson Electric Co. | Remote HVAC monitoring and diagnosis |
| US9285802B2 (en) | 2011-02-28 | 2016-03-15 | Emerson Electric Co. | Residential solutions HVAC monitoring and diagnosis |
| US9703287B2 (en) | 2011-02-28 | 2017-07-11 | Emerson Electric Co. | Remote HVAC monitoring and diagnosis |
| US10884403B2 (en) | 2011-02-28 | 2021-01-05 | Emerson Electric Co. | Remote HVAC monitoring and diagnosis |
| CN102797675A (en)* | 2011-05-27 | 2012-11-28 | 日立空调·家用电器株式会社 | Compressor and refrigerating cycle apparatus |
| US9762168B2 (en) | 2012-09-25 | 2017-09-12 | Emerson Climate Technologies, Inc. | Compressor having a control and diagnostic module |
| US9310439B2 (en) | 2012-09-25 | 2016-04-12 | Emerson Climate Technologies, Inc. | Compressor having a control and diagnostic module |
| US9803902B2 (en) | 2013-03-15 | 2017-10-31 | Emerson Climate Technologies, Inc. | System for refrigerant charge verification using two condenser coil temperatures |
| US10274945B2 (en) | 2013-03-15 | 2019-04-30 | Emerson Electric Co. | HVAC system remote monitoring and diagnosis |
| US10775084B2 (en) | 2013-03-15 | 2020-09-15 | Emerson Climate Technologies, Inc. | System for refrigerant charge verification |
| US9638436B2 (en) | 2013-03-15 | 2017-05-02 | Emerson Electric Co. | HVAC system remote monitoring and diagnosis |
| US10488090B2 (en) | 2013-03-15 | 2019-11-26 | Emerson Climate Technologies, Inc. | System for refrigerant charge verification |
| US9551504B2 (en) | 2013-03-15 | 2017-01-24 | Emerson Electric Co. | HVAC system remote monitoring and diagnosis |
| US10060636B2 (en) | 2013-04-05 | 2018-08-28 | Emerson Climate Technologies, Inc. | Heat pump system with refrigerant charge diagnostics |
| US9765979B2 (en) | 2013-04-05 | 2017-09-19 | Emerson Climate Technologies, Inc. | Heat-pump system with refrigerant charge diagnostics |
| US10443863B2 (en) | 2013-04-05 | 2019-10-15 | Emerson Climate Technologies, Inc. | Method of monitoring charge condition of heat pump system |
| CN104113164A (en)* | 2013-07-17 | 2014-10-22 | 广东威灵电机制造有限公司 | Motor temperature controller fixing structure and motor to which fixing structure is applied |
| CN104113164B (en)* | 2013-07-17 | 2016-09-07 | 广东威灵电机制造有限公司 | The fixed structure of motor temperature controller and the motor of application thereof |
| US11629713B1 (en) | 2022-09-13 | 2023-04-18 | Mahle International Gmbh | Electric compressor with oil separator and oil separator for use in an electrical compressor |
| US11879464B1 (en) | 2022-09-13 | 2024-01-23 | Mahle International Gmbh | Electric compressor having a swing link and integrated limit pin and swing link and integrated limit pin for use in an electric compressor |
| US11879457B1 (en) | 2022-09-13 | 2024-01-23 | Mahle International Gmbh | Electric compressor with isolation constraint system |
| US11994130B2 (en) | 2022-09-13 | 2024-05-28 | Mahle International Gmbh | Electric compressor bearing oil communication aperture |
| US12049893B2 (en) | 2022-09-13 | 2024-07-30 | Mahle International Gmbh | Electric compressor having a compression device with a fixed scroll having a modified scroll floor and a fixed scroll having a modified scroll floor |
| US12203470B2 (en) | 2022-09-13 | 2025-01-21 | Mahle International Gmbh | Electric compressor with isolation constraint system |
| US12292049B2 (en) | 2022-09-13 | 2025-05-06 | Mahle International Gmbh | Electric compressor with a multicavity pulsation muffler system |
| US12292048B2 (en) | 2022-09-13 | 2025-05-06 | Mahle International Gmbh | Electric compressor with scroll bearing injection orifice |
| US12241467B2 (en) | 2022-12-29 | 2025-03-04 | Mahle International Gmbh | Assembly and electric compressor with modular stator assembly |
| Publication | Publication Date | Title |
|---|---|---|
| JP2006274807A (en) | Horizontal scroll compressor | |
| JP5152359B2 (en) | Scroll compressor | |
| JP5897117B2 (en) | Refrigerant compressor and refrigeration cycle equipment | |
| JP6300829B2 (en) | Rotary compressor | |
| JP5508999B2 (en) | Hermetic scroll compressor | |
| JP6257290B2 (en) | Hermetic electric compressor | |
| JP4992862B2 (en) | Compressor | |
| JP4450105B2 (en) | Compressor | |
| JP2007218214A (en) | Hermetic scroll compressor | |
| JP6934624B2 (en) | Scroll compressor | |
| JP6692467B2 (en) | Heat pump device | |
| US20050135939A1 (en) | Scroll compressor having overheat preventing unit | |
| JP4107492B2 (en) | Scroll compressor for helium and scroll compressor for helium | |
| JP4519490B2 (en) | Scroll compressor | |
| JP4539972B2 (en) | Hermetic scroll compressor | |
| JP5132351B2 (en) | Hermetic compressor | |
| JP2014152748A (en) | Scroll compressor | |
| JP3333862B2 (en) | Scroll compressor | |
| JP4134331B2 (en) | Hermetic scroll compressor | |
| JP5055110B2 (en) | Helium hermetic scroll compressor | |
| JP5279324B2 (en) | Helium hermetic scroll compressor | |
| JP2017015000A (en) | Scroll Type Fluid Machine | |
| JP5514788B2 (en) | Compressor and method for manufacturing the same | |
| JPWO2015125304A1 (en) | Compressor | |
| JP2012202214A (en) | Compressor |