









本発明は、アクティブマトリクス型の駆動方式に対応した表示パネルの駆動に適用することができる表示駆動装置及び該表示駆動装置を備えた表示装置並びにその駆動制御方法に関する。 The present invention relates to a display driving device that can be applied to driving a display panel that supports an active matrix driving method, a display device including the display driving device, and a drive control method thereof.
近年、普及が著しいデジタルビデオカメラやデジタルスチルカメラ等の撮像機器や、携帯電話や携帯情報端末(PDA)等の携帯機器において、画像や文字情報等を表示するための表示装置(ディスプレイ)として、また、コンピュータ等の情報端末やテレビジョン等の映像機器のモニタやディスプレイとしても、薄型軽量で、低消費電力化が可能であり、表示画質にも優れた液晶表示装置(Liquid Crystal Display;LCD)が多用されている。 In recent years, as a display device (display) for displaying images, character information, etc. in imaging devices such as digital video cameras and digital still cameras, which are remarkably popular, and portable devices such as mobile phones and personal digital assistants (PDAs), Liquid crystal displays (LCDs) that are thin, lightweight, low power consumption, and have excellent display image quality as monitors and displays for information devices such as computers and video equipment such as televisions. Is frequently used.
以下、従来技術における液晶表示装置について、簡単に説明する。
図9は、従来技術におけるアクティブマトリクス型の液晶表示装置の概略構成を示すブロック図であり、図10は、従来技術におけるアクティブマトリクス型液晶表示パネルの要部構成の一例を示す等価回路図である。Hereinafter, a conventional liquid crystal display device will be briefly described.
FIG. 9 is a block diagram showing a schematic configuration of a conventional active matrix liquid crystal display device, and FIG. 10 is an equivalent circuit diagram showing an example of a main configuration of an active matrix liquid crystal display panel in the conventional technology. .
図9、図10に示すように、従来技術における液晶表示装置100Pは、概略、表示画素Pxが2次元配列(例えば、n行×m列に配列)された液晶表示パネル(表示パネル)110Pと、該液晶表示パネル110Pの各行の表示画素Px群を順次走査して選択状態に設定するゲートドライバ(走査ドライバ)120Pと、選択状態に設定された行の表示画素Px群に、映像信号に基づく表示信号電圧を供給するソースドライバ130Pと、ゲートドライバ120P及びソースドライバ130Pにおける動作タイミングを制御するための制御信号(水平制御信号、垂直制御信号等)を生成、出力するLCDコントローラ150Pと、映像信号から各種タイミング信号(水平同期信号、垂直同期信号、コンポジット同期信号等)を抽出してLCDコントローラ150Pに出力するとともに、輝度信号からなる表示データを生成してデータドライバ130Pに出力する表示信号生成回路160Pと、LCDコントローラ150Pにより生成される極性反転信号FRPに基づいて、液晶表示パネル110Pの各表示画素Pxに共通に設けられた共通電極(対向電極)に対して、所定の電圧極性を有するコモン信号電圧Vcomを印加するコモン信号駆動アンプ(駆動アンプ)170Pと、を有して構成されている。 As shown in FIG. 9 and FIG. 10, the liquid
ここで、液晶表示パネル110Pは、対向する透明基板間に、例えば、図9に示すように、行列方向に互いに直交するように配設された複数の走査ラインSL及び複数のデータラインDLと、該走査ラインSL及びデータラインDLの各交点近傍に配置された複数の表示画素(液晶表示画素)Pxと、を備えて構成されている。また、各表示画素Pxは、画素電極とデータラインDL間にソース−ドレイン(電流路)が接続され、走査ラインSLにゲート(制御端子)が接続された薄膜トランジスタからなる画素トランジスタTFTと、画素電極に対向し、全表示画素Pxに共通に設けられた上記共通電極と画素電極との間に充填、保持された液晶分子からなる画素容量(液晶容量)Clcと、画素容量Clcに並列に構成され、該画素容量Clcに印加された信号電圧を保持するための補助容量(蓄積容量)Csと、を備えた構成を有している。 Here, the liquid
なお、液晶表示パネル110Pに配設された走査ラインSL及びデータラインDLは、各々、接続端子TMg、TMsを介して、液晶表示パネル110Pとは別個のICチップ(半導体チップ)として設けられたゲートドライバ120P及びソースドライバ130Pに接続されるように構成されている。また、補助容量Csの他端側の電極(補助電極)は、共通の接続ラインCLを介して所定の電圧Vcs(例えば、コモン信号電圧Vcom)が印加されるように構成されている。 The scanning lines SL and the data lines DL provided on the liquid
このような構成を有する液晶表示装置において、表示信号生成回路160Pから供給される、液晶表示パネル110Pの1行分の表示画素に対応した表示データが、LCDコントローラ150Pから供給される水平制御信号に基づいて、ソースドライバ130Pにより順次取り込み保持される。一方、LCDコントローラ150Pから供給される垂直制御信号に基づいて、ゲートドライバ120Pにより液晶表示パネル110Pに配設された各走査ラインSLに走査信号が順次印加され、各行の表示画素Px群が選択状態に設定される。そして、ソースドライバ130Pは、各行の表示画素Px群の選択タイミングに同期して、上記保持した表示データに基づく表示信号電圧を、各データラインDLを介して各表示画素Pxに一斉に供給する。こうした一連の動作を1画面分の各行に対して繰り返し実行することにより、映像信号に基づく所望の画像情報が液晶表示パネル110Pに表示される。 In the liquid crystal display device having such a configuration, the display data corresponding to the display pixels for one row of the liquid
なお、液晶表示装置の実装構造としては、図9、図10に示したように、液晶表示パネル110Pを構成する(表示画素Pxが形成される)ガラス基板等の絶縁性基板とは別個に、周辺回路であるゲートドライバ120P及びソースドライバ130Pを設け、接続端子TMg、TMsを介して、液晶表示パネル110Pと周辺回路とを電気的に接続する構成の他、ポリシリコントランジスタを適用して、上記絶縁性基板上にゲートドライバ120Pやソースドライバ130Pを表示画素Pxと一体的に形成した構成も知られており、このような表示装置については、例えば特許文献1等に開示されている。 As the mounting structure of the liquid crystal display device, as shown in FIGS. 9 and 10, separately from an insulating substrate such as a glass substrate that forms the liquid
ところで、上述した従来の表示装置には、以下に示すような問題がある。すなわち、
(1)図8及び図9に示したように、液晶表示パネル110Pと周辺回路であるゲートドライバ120P及びソースドライバ130Pを別個のICチップとして設けた構成においては、表示画質の向上のために液晶表示パネル110Pを高精細化して、走査ライン数及びデータライン数を増加させた場合、対応するゲートドライバやソースドライバの端子数が増加して、チップサイズ及びその実装面積が増大することによるコストの上昇を招くとともに、液晶表示パネル110Pと各ドライバとを接続するための接続端子数が増加し、接続端子間のピッチが狭くなることにより、液晶表示パネル110Pへの各ドライバの接続工数が増加するとともに、高い接続精度を必要として、製造コストが上昇するという問題を有していた。By the way, the conventional display device described above has the following problems. That is,
(1) As shown in FIGS. 8 and 9, in the configuration in which the liquid
(2)さらには、上記の実装面積の問題を解決する技術としては、上述した特許文献1等にも示されているように、単一の絶縁性基板上に液晶表示パネルとゲートドライバやソースドライバを、ポリシリコントランジスタを適用して一体的に形成した構成が知られているが、周知のようにポリシリコントランジスタは、既に製造技術が確立され、良好な素子特性(動作特性)が得られるアモルファスシリコントランジスタに比較して、製造プロセスが煩雑で製造コストも高価であり、また、動作特性も不十分であるため、液晶表示装置の製品コストの上昇を招くとともに、安定した表示特性を得ることが難しいという問題を有している。(2) Further, as a technique for solving the problem of the mounting area, as shown in the above-mentioned
そこで、本発明は、上述した課題に鑑み、ドライバのチップサイズを縮小して、実装面積を縮小することができ、また、表示パネルとドライバとの接続工数の増加を抑制して製造コストを低減することができるとともに、動作特性(表示特性)の向上を図ることができる表示駆動装置及び該表示駆動装置を備えた表示装置並びにその駆動制御方法を提供することを目的とする。 Accordingly, in view of the above-described problems, the present invention can reduce the chip area of the driver and reduce the mounting area, and also suppress the increase in the number of connection steps between the display panel and the driver, thereby reducing the manufacturing cost. Another object of the present invention is to provide a display driving device capable of improving the operation characteristics (display characteristics), a display device including the display driving device, and a drive control method thereof.
請求項1記載の発明では、複数の表示画素が2次元配列された表示パネルに、表示データに基づく画素データを、前記複数の表示画素に接続される複数の信号ラインを介して供給する表示駆動装置において、少なくとも、前記複数の信号ラインの各々に対応する複数の信号供給ラインと、所定の数の信号供給ラインを一組とする複数の信号供給ライン群と、前記複数の信号供給ライン群の各々における各信号供給ラインに設けられ、相互に重ならないタイミングでオンオフ制御されて、前記複数の信号ラインへの前記画素データの供給を断続する複数のスイッチ素子を一組とする複数のスイッチ素子群と、前記各スイッチ制御線における前記複数のスイッチ素子をオンオフ制御するスイッチ切換信号を所定の間隙時間を隔てて、該各スイッチ制御線に順次印加するスイッチ切換信号発生手段と、電荷を保持する電荷保持手段を有し、前記間隙時間内において、直前にスイッチ切換信号が印加された前記スイッチ制御線の電位に基づく電荷が前記電荷保持手段に保持され、当該電荷により、次に前記スイッチ切換信号が印加される前記スイッチ制御線の電位を上昇させる手段を有する駆動補助手段と、を具備することを特徴とする。According to the first aspect of the present invention, display driving is performed in which pixel data based on display data is supplied to a display panel in which a plurality of display pixels are two-dimensionally arranged via a plurality of signal lines connected to the plurality of display pixels. In the apparatus, at least a plurality of signal supply lines corresponding to each of the plurality of signal lines, a plurality of signal supply line groups each including a predetermined number of signal supply lines, and the plurality of signal supply line groups A plurality of switch element groups each including a plurality of switch elements provided on each signal supply line and controlled to be turned on and off at timings that do not overlap each other and intermittently supply the pixel data to the plurality of signal lines. And a switch switching signal for controlling on / off of the plurality of switch elements in each switch control line with a predetermined gap time therebetween, A switch switching signal generating means for sequentially applying to the control line, and a charge holding means for holding the charge, and the charge based on the potential of the switch control line to which the switch switching signal was applied immediately before the gap time. Drive assisting means having means for raising the potential of the switch control line which is held in the charge holding means and to which the switch switching signal is next applied by the charge.
請求項2記載の発明では、前記表示駆動装置は、更に、前記表示データを取り込んで並列的に保持するデータ保持部と、前記データ保持部に並列的に保持された前記表示データを、前記所定の数に応じた前記表示データごとに時分割的に配列された前記画素データに変換するデータ変換手段と、前記各スイッチ制御線に印加される前記スイッチ切換信号は、該時分割のタイミングに基づいて印加され、前記複数の信号供給ライン群の各々における前記各信号供給ラインに前記画素データが供給され、前記複数のスイッチ素子を介して、前記画素データを前記複数の信号ラインの各々に分配して順次供給するデータ分配手段と、を備えることを特徴とする。According to a second aspect of the present invention, the display driving device further includes a data holding unit that takes in the display data and holds the display data in parallel, and the display data held in parallel in the data holding unit as the predetermined data. The data conversion means for converting the display data corresponding to the number of display data into the pixel data arranged in a time division manner, and the switch switching signal applied to each switch control line are based on the timing of the time division. The pixel data is supplied to each signal supply line in each of the plurality of signal supply line groups, and the pixel data is distributed to each of the plurality of signal lines via the plurality of switch elements. And data distribution means for sequentially supplying the data.
請求項3記載の発明では、前記電荷保持手段は、電荷を充電して保持する容量素子を備え、前記駆動補助手段は、前記間隙時間中において、前記複数のスイッチ制御線のうちの、直前にハイレベルの前記スイッチ切換信号が印加されたスイッチ制御線の電位に応じた電荷を前記電荷保持手段の前記容量素子に保持する手段と、次の前記スイッチ切換信号の印加タイミングで前記スイッチ切換信号によりハイレベルの電位が印加されるスイッチ制御線に、前記容量素子に保持された電荷を放電して、当該スイッチ制御線の電位を上昇させる手段と、を備えることを特徴とする。According to a third aspect of the present invention, the charge holding unit includes a capacitive element that charges and holds a charge, and the drive assisting unit immediately before the plurality of switch control lines during the gap time. Means for holding the electric charge according to the potential of the switch control line to which the high-level switch switching signal is applied, in the capacitive element of the charge holding means, and the switch switching signal at the application timing of the next switch switching signal. The switch control line to which a high-level potential is applied includes means for discharging the charge held in the capacitor element and increasing the potential of the switch control line.
請求項4記載の発明は、前記スイッチ切換信号は、接地電位より高い電位のハイレベルと接地電位より低い電位のローレベルを有するパルス波形を有し、前記駆動補助手段は、更に、前記間隙時間中に、前記スイッチ制御線の電位に基づく電荷を前記電荷保持手段の前記容量素子に充電した直後、および前記容量素子に保持された電荷を前記スイッチ制御線側に放電する直前に、それぞれ対応するスイッチ制御線を一旦接地レベルに設定する手段を有することを特徴とする。According to a fourth aspect of the present invention, the switch switching signal has a pulse waveform having a high level that is higher than a ground potential and a low level that is lower than a ground potential. Corresponding to immediately after the charge based on the potential of the switch control line is charged in the capacitive element of the charge holding means and immediately before the charge held in the capacitive element is discharged to the switch control line side. Means is provided for temporarily setting the switch control line to the ground level.
請求項5記載の発明は、複数の信号ライン及び複数の走査ラインが相互に直交するように配設され、該信号ライン及び走査ラインの交点近傍に複数の表示画素が2次元配列された表示パネルに、表示データに対応した画像情報を表示する表示装置において、少なくとも、各行の前記走査ラインに所定のタイミングで走査信号を順次印加して、該行の各表示画素を選択状態に設定する走査駆動手段と、前記複数の信号ラインの各々に対応する複数の信号供給ラインと、所定の数の信号供給ラインを一組とする複数の信号供給ライン群と、前記複数信号供給ライン群の各々における各信号供給ラインに設けられ、相互に重ならないタイミングでオンオフ制御されて、前記複数の信号ラインへの前記画素データの供給を断続する複数のスイッチ素子を一組とする複数のスイッチ素子群と、前記各スイッチ素子群における同時にオンオフ制御される前記複数のスイッチ素子ごとに共通に接続される複数のスイッチ制御線と、前記各スイッチ制御線における前記複数のスイッチ素子をオンオフ制御するスイッチ切換信号を所定の間隙時間を隔てて、該各スイッチ制御線に順次印加するスイッチ切換信号発生手段と、を備え、前記複数の信号供給ライン群の各々における前記各信号供給ラインに、前記所定の数に応じた前記表示データが時分割的に配列された画素データが供給され、前記各スイッチ制御線に印加される前記スイッチ切換信号は、該時分割のタイミングに基づいて印加されて、前記複数のスイッチ素子を介して、前記走査駆動手段により選択状態に設定された行の前記複数の信号ラインの各々に、前記画素データを前記時分割のタイミングに基づいて分配して順次供給するデータ分配手段と、電荷を保持する電荷保持手段を有し、前記間隙時間内において、直前にスイッチ切換信号が印加された前記スイッチ制御線の電位に基づく電荷が前記電荷保持手段に保持され、当該電荷により、次に前記スイッチ切換信号が印加される前記スイッチ制御線の電位を上昇させる手段を有する駆動補助手段と、を具備することを特徴とする表示装置。 The invention according to
請求項6記載の発明は、前記表示装置は、更に、前記表示データを取り込んで並列的に保持するデータ保持部と、前記データ保持部に並列的に保持された前記表示データを、前記所定の数に応じた前記表示データごとに時分割的に配列された前記画素データに変換するデータ変換手段と、を備えることを特徴とする。According to a sixth aspect of the present invention, the display device further includes a data holding unit that takes in the display data and holds the display data in parallel, and the display data held in parallel in the data holding unit as the predetermined data. Data conversion means for converting the display data according to the number into the pixel data arranged in a time-sharing manner.
請求項7記載の発明は、少なくとも、前記データ保持部と前記データ変換手段と前記スイッチ切換信号発生手段および前記駆動補助手段とは、一体的に形成されていることを特徴とする。The invention according to claim 7 is characterized in that at least the data holding unit, the data conversion unit, the switch switching signal generation unit, and the drive assist unit are integrally formed.
請求項8記載の発明は、前記データ分配手段は、前記データ保持部と前記データ変換手段と前記スイッチ切換信号発生手段および前記駆動補助手段と、一体的に形成されていることを特徴とする。The invention according to claim 8 is characterized in that the data distribution means is integrally formed with the data holding section, the data conversion means, the switch switching signal generation means, and the drive assisting means.
請求項9記載の発明は、前記データ分配手段は、前記表示パネルおよび前記走査駆動手段とともに、単一の絶縁性基板上に一体的に形成されていることを特徴とする。 The invention according to claim 9 is characterized in that the data distributing means is integrally formed on a single insulating substrate together with the display panel and the scanning driving means.
請求項10記載の発明は、前記電荷保持手段は、電荷を充電して保持する容量素子を備え、前記駆動補助手段は、前記間隙時間中において、前記複数のスイッチ制御線のうちの、直前にハイレベルの前記スイッチ切換信号が印加されたスイッチ制御線の電位に応じた電荷を前記電荷保持手段の前記容量素子に保持する手段と、次の前記スイッチ切換信号の印加タイミングで前記スイッチ切換信号によりハイレベルの電位が印加されるスイッチ制御線に前記容量素子に保持された電荷を放電して、当該スイッチ制御線の電位を上昇させる手段と、を備えることを特徴とする。According to a tenth aspect of the present invention, the charge holding unit includes a capacitive element that charges and holds a charge, and the drive assisting unit immediately before the plurality of switch control lines during the gap time. Means for holding the electric charge according to the potential of the switch control line to which the high-level switch switching signal is applied, in the capacitive element of the charge holding means, and the switch switching signal at the application timing of the next switch switching signal. And means for discharging the charge held in the capacitor element to the switch control line to which a high-level potential is applied to increase the potential of the switch control line.
請求項11記載の発明は、前記スイッチ切換信号は、接地電位より高い電位のハイレベルと接地電位より低い電位のローレベルを有するパルス波形を有し、前記駆動補助手段は、更に、前記間隙時間中に、前記スイッチ制御線の電位に基づく電荷を前記電荷保持手段の前記容量素子に充電した直後、および前記容量素子に保持された電荷を前記スイッチ制御線側に放電する直前に、それぞれ対応するスイッチ制御線を一旦接地レベルに設定する手段を有することを特徴とする。According to an eleventh aspect of the invention, the switch switching signal has a pulse waveform having a high level higher than a ground potential and a low level lower than the ground potential, and the drive assisting means further includes the gap time. Corresponding to immediately after the charge based on the potential of the switch control line is charged in the capacitive element of the charge holding means and immediately before the charge held in the capacitive element is discharged to the switch control line side. Means is provided for temporarily setting the switch control line to the ground level.
請求項12記載の発明は、複数の信号ライン及び複数の走査ラインが相互に直交するように配設され、該信号ライン及び走査ラインの交点近傍に複数の表示画素が2次元配列された表示パネルを、外部から供給される表示データに応じて駆動する駆動制御方法において、少なくとも、外部から供給される表示制御信号に対応して、所定の間隙時間を隔てたスイッチ切換信号を周期的に発生するステップと、前記間隙時間中に、直前に入力された前記スイッチ切換信号の電位に基づく電荷を一旦保持し、該電荷によって、次に前記スイッチ切換信号が印加される前記スイッチ制御線の電位を上昇させるステップと、前記表示データを並列的に保持し、並列的に保持された前記表示データを所定の数の前記表示データごとに時分割的に配列された画素データに変換するステップと、前記複数のスイッチ素子を、前記スイッチ制御線の電位により前記時分割のタイミングに応じてオンオフ制御して、前記画素データを、前記所定の数の前記信号ラインに順次印加して、選択状態に設定された行の各表示画素にそれぞれ印加するステップと、を含むことを特徴とする駆動制御方法。The invention according to
請求項13記載の発明は、前記スイッチ制御線の電位を上昇させるステップは、前記間隙時間中において、前記複数のスイッチ制御線のうちの、直前にハイレベルの前記スイッチ切換信号が印加されたスイッチ制御線の電位に応じた電荷を容量素子に保持するステップと、次の前記スイッチ切換信号の印加タイミングで前記スイッチ切換信号によりハイレベルの電位が印加されるスイッチ制御線に、前記容量素子に保持された電荷を放電して、当該スイッチ制御線の電位を上昇させるステップと、を含むことを特徴とする。According to a thirteenth aspect of the present invention, in the step of increasing the potential of the switch control line, the switch to which the high-level switch switching signal is applied immediately before the plurality of switch control lines during the gap time. The step of holding the electric charge according to the potential of the control line in the capacitive element, and holding the capacitive element in the switch control line to which a high level potential is applied by the switch switching signal at the next application timing of the switch switching signal Discharging the generated charge to raise the potential of the switch control line.
請求項14記載の発明は、前記駆動制御方法は、更に、前記間隙時間中において、前記スイッチ制御線の電位に基づく電荷を前記容量素子に充電した直後、および前記容量素子に保持された電荷を前記スイッチ制御線側に放電する直前に、それぞれ対応するスイッチ制御線を一旦接地レベルに設定するステップ、を含むことを特徴とする。According to a fourteenth aspect of the present invention, the drive control method further includes: immediately after charging the capacitor element based on the potential of the switch control line during the gap time; and Immediately before discharging to the switch control line side, a step of temporarily setting each corresponding switch control line to a ground level is included.
本発明に係る表示駆動装置は、複数の表示画素が2次元配列された表示パネルに、表示データに基づく画素データを、複数の表示画素に接続される複数の信号ラインを介して供給する表示駆動装置において、複数の信号ラインの各々に対応する複数の信号供給ラインにおける所定の数の信号供給ラインを一組とする複数の信号供給ライン群と、各信号供給ライン群の各信号供給ラインに設けられ、相互に重ならないタイミングでオンオフ制御される複数のスイッチ素子と、複数のスイッチ素子における同時にオンオフ制御されるスイッチ素子に共通に接続される複数のスイッチ制御線と、を有し、各スイッチ制御線にスイッチ切換信号を所定の間隙時間を隔てて順次印加するとともに、間隙時間内において、直前にスイッチ切換信号が印加されたスイッチ制御線の電位に基づく電荷を、例えば容量素子に一旦保持し、当該電荷により、次にスイッチ切換信号が印加されるスイッチ制御線の電位を上昇させる構成を備えている。The display driving device according to the present invention supplies display data, which is based on display data, to a display panel in which a plurality of display pixels are two-dimensionally arranged via a plurality of signal lines connected to the plurality of display pixels. In the apparatus, a plurality of signal supply lines each including a predetermined number of signal supply lines in a plurality of signal supply lines corresponding to each of the plurality of signal lines, and each signal supply line of each signal supply line group are provided. A plurality of switch elements that are ON / OFF controlled at a timing that does not overlap with each other, and a plurality of switch control lines that are commonly connected to the switch elements that are ON / OFF controlled simultaneously in the plurality of switch elements. The switch switching signal is sequentially applied to the line with a predetermined gap time, and the switch switching signal is applied immediately before the gap time. And the charge based on the potential of the switch control line, temporarily held for example in the capacitor by the charge, then the switching signal has a structure of raising the potential of the switch control line applied.
また、本発明に係る表示装置及びその駆動制御方法は、相互に直交する複数の走査ライン及び複数の信号ラインの各交点近傍に、表示画素をマトリクス状に配列してなる表示パネルを備えた表示装置において、各行の表示画素に走査信号を順次印加して、各行の表示画素を順次選択状態に設定する走査駆動手段と、上記表示駆動装置と同様の構成を有し、複数の信号ラインの各々に対応する複数の信号供給ラインにおける所定の数の信号供給ラインを一組とする複数の信号供給ライン群と、各信号供給ライン群の各信号供給ラインに設けられて相互に重ならないタイミングでオンオフ制御され、複数の信号ラインへの画素データの供給を断続する複数のスイッチ素子と、複数のスイッチ素子における同時にオンオフ制御されるスイッチ素子に接続される複数のスイッチ制御線と、を有し、表示データが所定の数の表示データが時分割的に配列された画素データに変換されて供給され、各スイッチ制御線に時分割のタイミングに基づくスイッチ切換信号を所定の間隙時間を隔てて順次印加して、走査駆動手段により選択状態に設定された行の複数の信号ラインに画素データを分配して順次供給するとともに、間隙時間内において、直前にスイッチ切換信号が印加された前記スイッチ制御線の電位に基づく電荷を、例えば容量素子に一旦保持し、当該電荷により、次にスイッチ切換信号が印加されるスイッチ制御線の電位を上昇させる構成を備えている。In addition, the display device and the drive control method thereof according to the present invention include a display panel in which display pixels are arranged in a matrix in the vicinity of intersections of a plurality of scanning lines and a plurality of signal lines orthogonal to each other. In the apparatus, scanning drive means for sequentially applying scanning signals to the display pixels in each row and sequentially setting the display pixels in each row to a selected state, and a configuration similar to the above display drive device, each of a plurality of signal lines ON / OFF at a timing that is provided in each signal supply line of each signal supply line group and a plurality of signal supply lines grouping a predetermined number of signal supply lines in a plurality of signal supply lines corresponding to A plurality of switch elements that are controlled and intermittently supply pixel data to a plurality of signal lines, and switch elements that are simultaneously on / off controlled in the plurality of switch elements. A plurality of switch control lines connected to each other, and the display data is converted into pixel data in which a predetermined number of display data is arranged in a time-sharing manner and supplied to each switch control line at a time-sharing timing. A switch switching signal based on the switching signal is sequentially applied at a predetermined gap time, and pixel data is distributed and sequentially supplied to a plurality of signal lines in a row set in a selected state by the scanning driving means, and within the gap time, A charge based on the potential of the switch control line to which the switch switching signal is applied immediately before is temporarily held in, for example, a capacitive element, and the potential of the switch control line to which the switch switching signal is next applied is increased by the charge. It has.
そして、表示データから画素データへの変換においては、外部から供給される表示データをデータ保持部に取り込み、並列的に保持し、保持された表示データを、時分割的に直列に配列された画素データ(シリアルデータ)に変換し、変換された画素データをデータ分配手段の所定数の信号ラインごとに設けられたスイッチ素子群に供給し、データ分配手段において、上記表示データの時分割処理に用いられた処理タイミング(時分割タイミング)に基づいて、各スイッチ素子を選択的に導通制御することにより、上記画素データが各信号ラインに分配され、表示信号電圧として各表示画素に供給される。In the conversion from display data to pixel data, externally supplied display data is taken into the data holding unit, held in parallel, and the held display data is arranged in series in a time division manner. Data (serial data) is converted, and the converted pixel data is supplied to a switch element group provided for each of a predetermined number of signal lines of the data distribution means, and is used for time-division processing of the display data in the data distribution means. The pixel data is distributed to each signal line by selectively controlling the switching elements based on the processing timing (time division timing), and supplied to each display pixel as a display signal voltage.
また、本発明に係わる表示装置においては、例えば、上記データ保持部とデータ変換手段とスイッチ切換信号発生手段および駆動補助手段とは一体的に形成され、データ分配手段もこれらと一体的に形成される、あるいは、データ分配手段は、表示パネルと走査駆動手段とともに、単一の絶縁性基板上に一体的に形成される構成を有している。In the display device according to the present invention, for example, the data holding unit, the data converting unit, the switch switching signal generating unit, and the driving assist unit are integrally formed, and the data distributing unit is also integrally formed therewith. Alternatively, the data distribution unit has a configuration in which the display panel and the scan driving unit are integrally formed on a single insulating substrate.
このように、本発明に係る表示装置によれば、表示パネルを構成する複数の信号ラインに接続された表示画素に供給する表示信号電圧を、複数本の信号ラインに対応して時分割的に配列されたシリアルデータ(画素データ)に変換しデータ分配手段に出力し、該データ分配手段によりシリアルデータを、上記時分割のタイミングに応じて表示パネルの複数の信号ラインに順次分配して供給することができるので、データ分配手段が表示パネルと走査駆動手段とともに、単一の絶縁性基板上に一体的に形成された構成においては、絶縁性基板外部に設けられた、データ保持部とデータ変換手段とスイッチ切換信号発生手段および駆動補助手段からなる信号駆動手段との接続を、上記信号ラインの本数よりも少ない接続端子数により接続することができる。As described above, according to the display device of the present invention, the display signal voltage supplied to the display pixels connected to the plurality of signal lines constituting the display panel is time-divisionally corresponding to the plurality of signal lines. The data is converted into arrayed serial data (pixel data) and output to the data distribution means. The data distribution means sequentially distributes and supplies the serial data to the plurality of signal lines of the display panel according to the time division timing. Therefore, in the configuration in which the data distribution unit is integrally formed on the single insulating substrate together with the display panel and the scanning driving unit, the data holding unit and the data conversion unit provided outside the insulating substrate are provided. Connecting the signal driving means comprising the switch switching signal generating means and the driving assist means with a number of connection terminals smaller than the number of the signal lines. It can be.
この場合においては、表示パネル(画素エリア)と信号駆動手段間の接続端子の数を削減することができるとともに、データ変換手段を備えることによる回路規模の削減により、信号駆動手段を構成する半導体チップ(ドライバIC)のサイズを縮小することができ、更に、当該接続端子間のピッチを比較的広く設計することができて、当該接続工程における工数を削減することができ、また、比較的低い接続精度であっても良好に接続することができて、製造コストの削減及びドライバICの実装面積の縮小を図ることができる。 In this case, the number of connection terminals between the display panel (pixel area) and the signal driving means can be reduced, and the semiconductor chip constituting the signal driving means can be realized by reducing the circuit scale by providing the data conversion means. The size of the (driver IC) can be reduced, the pitch between the connection terminals can be designed relatively wide, the number of steps in the connection process can be reduced, and the connection can be relatively low Even if it is accurate, it can be connected well, and the manufacturing cost can be reduced and the mounting area of the driver IC can be reduced.
さらに、このように表示パネル(画素エリア)を構成する複数の表示画素と、走査駆動手段及びデータ分配手段が、同一の絶縁性基板上に一体的に形成された構成を有している場合においては、表示画素を構成する画素トランジスタ(薄膜トランジスタ)、及び、走査駆動手段及びデータ分配手段を構成する各機能素子を、例えば、アモルファスシリコンを適用して同一の製造プロセスで形成することができる。これにより、すでに技術的に確立されたアモルファスシリコン製造プロセスを適用して、安価に表示装置を製造することができるとともに、動作特性の安定した機能素子を実現することができる。
また、データ分配手段が上記信号駆動手段と一体的に形成されるようにしてもよく、この場合においては、データ変換手段を備えることによる回路規模の削減により、これらを構成する半導体チップ(ドライバIC)のサイズ、およびその実装面積の縮小を図ることができる。Further, in the case where the plurality of display pixels constituting the display panel (pixel area), the scanning drive means, and the data distribution means are integrally formed on the same insulating substrate. The pixel transistors (thin film transistors) constituting the display pixels and the functional elements constituting the scanning drive means and the data distribution means can be formed by the same manufacturing process by applying amorphous silicon, for example. As a result, it is possible to manufacture a display device at low cost by applying an already technically established amorphous silicon manufacturing process, and to realize a functional element with stable operating characteristics.
Further, the data distribution means may be formed integrally with the signal driving means. In this case, the circuit scale is reduced by providing the data conversion means. ) And the mounting area thereof can be reduced.
また、本発明に係る表示駆動装置及び表示装置並びにその駆動制御方法によれば、各スイッチ素子に接続されるスイッチ制御線に、間隙時間を有したスイッチ切換信号が供給されて、スイッチ制御線がを介して複数のスイッチ素子が駆動されるとともに、駆動補助手段により、スイッチ切換信号が印加されない間隙時間の間に、直前にハイレベルのスイッチ切換信号が供給されたスイッチ制御線の電位に基づく電荷を電荷保持手段の例えば容量素子に一旦保持し、次にハイレベルのスイッチ切換信号が印加されるスイッチ制御線に容量素子に保持された電荷を放電して、当該スイッチ制御線の電位をスイッチ制御線の電位を上昇させる構成を備え、これにより、スイッチ切換信号によるスイッチ制御線を介したスイッチ素子の駆動に要する電荷量を削減して、スイッチ素子の駆動に係わる消費電力の低減を図ることができる。 Further, according to the display drive device, the display device, and the drive control method thereof according to the present invention, a switch switching signal having a gap time is supplied to the switch control line connected to each switch element, and the switch control line The charge is based on the potential of the switch control line to which the high-level switch switching signal was supplied immediately before during the gap time when the switch switching signal is not applied by the driving assist means. Is temporarily held in, for example, a capacitive element of the charge holding means, and then the charge held in the capacitive element is discharged to the switch control line to which a high-level switch switching signal is applied, and the potential of the switch control line is switched. The voltage of the line is increased so that the electric power required for driving the switch element via the switch control line by the switch change signal is provided. By reducing the amount, it is possible to reduce the power consumption related to the driving of the switching element.
さらに、本発明における駆動補助手段は、間隙時間の間に、スイッチ制御線の電位に基づく電荷を容量素子に保持した直後、および容量素子に保持された電荷をスイッチ制御線側に放電する直前に、それぞれ対応するスイッチ制御線を一旦接地レベルに設定する手段を備えるようにしてもよく、これにより、スイッチ切換信号によってスイッチ制御線を接地レベルまで駆動する必要が無くなり、その分の電荷量を節約できて、さらにスイッチ素子の駆動に係わる消費電力の低減を図ることができる。 Further, the drive assisting means according to the present invention immediately after holding the charge based on the potential of the switch control line in the capacitor element during the gap time and immediately before discharging the charge held in the capacitor element to the switch control line side. In addition, it is possible to provide means for temporarily setting the corresponding switch control lines to the ground level, thereby eliminating the need to drive the switch control lines to the ground level by the switch switching signal, thereby saving the amount of charge correspondingly. In addition, it is possible to further reduce power consumption related to driving of the switch element.
以下、図面を参照して、本発明に係る表示駆動装置及びその駆動制御方法並びに該表示駆動装置を備えた表示装置の一実施形態について説明する。
<全体構成>
図1は、本発明に係る表示装置の全体構成を示す概略ブロック図であり、図2は、本発明に係る表示装置の一実施形態における要部構成を示すブロック図である。これらの図において上述した従来技術(図9及び図10)と共通する構成要素には同一の符号を付し、その説明を簡略化する。Hereinafter, with reference to the drawings, an embodiment of a display driving device, a driving control method thereof, and a display device including the display driving device according to the present invention will be described.
<Overall configuration>
FIG. 1 is a schematic block diagram showing the overall configuration of a display device according to the present invention, and FIG. 2 is a block diagram showing the main configuration of an embodiment of the display device according to the present invention. In these drawings, the same reference numerals are given to components common to the above-described prior art (FIGS. 9 and 10), and the description thereof will be simplified.
図1、図2に示すように、本実施形態に係る表示装置100は、概略、上述した従来技術(図8参照)と同様に、複数の走査ラインSL及び複数のデータライン(信号ライン)DLの交点近傍に複数の表示画素Pxが2次元配列された液晶表示パネル110と、各走査ラインSLに所定のタイミングで走査信号を順次印加するゲートドライバ120と、各データラインDLに表示データに基づく表示信号電圧を印加するためのソースドライバ130と、少なくとも、ゲートドライバ120及びソースドライバ130、後述するトランスファスイッチ回路140の動作状態を制御するための制御信号(垂直制御信号、水平制御信号、マルチプレクサ制御信号)を生成して出力するLCDコントローラ150と、映像信号に基づいてソースドライバ130に供給する表示データを生成するとともに、LCDコントローラ150に供給するタイミング信号を生成する表示信号生成回路160と、全表示画素Pxに共通に設けられた共通電極に対して、所定の電圧極性を有するコモン信号電圧Vcomを印加するコモン電圧駆動アンプ170と、を備え、さらに、本実施形態特有の構成として、液晶表示パネル110とソースドライバ130との間に、ソースドライバ130から出力されるシリアルデータからなる表示信号電圧を、液晶表示パネル110に配設された各データラインDLに分配して印加するトランスファスイッチ回路(データ分配手段)140を設けた構成を有している。 As shown in FIGS. 1 and 2, the
本実施形態においては、図2に示すように、少なくとも、液晶表示パネル110は、複数の表示画素Pxがn行×m列に2次元配列された画素エリアPXAと、ゲートドライバ120及びトランスファスイッチ回路140が、ガラス基板等の絶縁性基板SUB上に一体的に形成された構成を有している。この場合、表示画素Pxを構成する画素トランジスタ(図9に示した画素トランジスタTFTに相当する)、後述するゲートドライバ120及びトランスファスイッチ回路140を構成する各機能素子(薄膜トランジスタ等)を、例えばアモルファスシリコンを適用して同一の製造プロセスで形成することができる。これにより、すでに技術的に確立されたアモルファスシリコン製造プロセスを適用して、安価に液晶表示装置を製造することができるとともに、動作特性の安定した機能素子を実現することができる。
なお、上述した液晶表示パネル110(画素エリアPXA)は、従来技術に示した構成(図14に示した液晶表示パネル110P)と同等の構成を有しているので、その詳細な説明を省略する。In this embodiment, as shown in FIG. 2, at least the liquid
The above-described liquid crystal display panel 110 (pixel area PXA) has the same configuration as the configuration shown in the prior art (the liquid
<各部構成>
次に、図1〜図6を参照して、上述したゲートドライバ120、ソースドライバ130およびトランスファスイッチ回路140の構成について説明する。なお、図3は、本実施形態に係る液晶表示装置に適用されるゲートドライバの構成を示すブロック図である。図4は、本実施形態に係る液晶表示装置に適用されるソースドライバ及びトランスファスイッチ回路の構成を示すブロック図である。図5はソースドライバ内に設けられるスイッチ駆動部の構成を示すブロック図である。図6はソースドライバ内に設けられる駆動補助器の構成を示すブロック図である。<Configuration of each part>
Next, the configurations of the
図3に図示する通り、ゲートドライバ120は、LCDコントローラ150から供給されるゲートスタート信号GSRT及びゲートクロック信号GPCK(垂直制御信号)に基づいて、所定のタイミングでシフト信号を順次出力するシフトレジスタ121と、該シフトレジスタ121から出力されるシフト信号を一方の入力とし、LCDコントローラ150から供給されるゲートリセット信号GRES(垂直制御信号)を他方の入力とする2入力論理積演算回路(以下、「AND回路」と略記する)122と、該AND回路122からの出力信号を所定の信号レベルに設定(昇圧)する複数段(2段)のレベルシフタ123、124及び出力アンプ(アンプ)125と、を備えた構成を有している。ここで、レベルシフタ123、124及び出力アンプ125は、主にシフトレジスタ121を低電圧で駆動させるためのものであり、ゲートドライバ120の出力信号のレベルを、走査ラインSL(表示画素Px)に印加する走査信号の信号レベルに応じたレベルに設定するものであって、ゲートドライバ120の出力段に適宜設けられる。As illustrated in FIG. 3, the
上記構成のゲートドライバ120においては、LCDコントローラ150から垂直制御信号としてゲートスタート信号GSRT、ゲートクロック信号GPCKが供給されると、シフトレジスタ121によりゲートクロック信号GPCKに基づいて、ゲートスタート信号GSRTを順次シフトしつつ、各走査ラインに対応して設けられた複数のAND回路122の一方の入力接点に該シフト信号が入力される。In the
ここで、ゲートリセット信号GRESをハイレベル(“1")に設定した状態(ゲートドライバの駆動状態)では、AND回路122の他方の入力接点に常時“1"レベルが入力されるので、上記ゲートスタート信号GSRT、ゲートクロック信号GPCKに基づいて、シフトレジスタ121からシフト信号が出力されるタイミングで、AND回路122からハイレベル(“1")の信号が出力され、レベルシフタ123、124及び出力アンプ125を介して、所定のハイレベルを有する走査信号G1、G2、G3、・・・が生成され、各走査ラインSL1、SL2、SL3、・・・に順次印加される。これにより、走査信号G1、G2、G3、・・・が印加された各行の走査ラインSL1、SL2、SL3、・・・に接続された表示画素Pxが順次選択状態に設定される。Here, in the state where the gate reset signal GRES is set to the high level (“1”) (the driving state of the gate driver), the “1” level is always input to the other input contact of the AND circuit 122. Based on the start signal GSRT and the gate clock signal GPCK, a high level (“1”) signal is output from the AND circuit 122 at the timing when the shift signal is output from the shift register 121, and the
一方、ゲートリセット信号GRESをローレベル(“0")に設定した状態(ゲートドライバのリセット状態)では、AND回路122の他方の入力接点に常時“0"レベルが入力されるので、シフトレジスタ121からのシフト信号の出力の有無にかかわらず、AND122からローレベル(“0")の信号が常時出力されることにより、所定のローレベルを有する走査信号G1、G2、G3、・・・が生成され、各行の走査ラインSL1、SL2、SL3、・・・に接続された表示画素Pxが非選択状態に設定される。On the other hand, in a state where the gate reset signal GRES is set to a low level (“0”) (a reset state of the gate driver), the “0” level is always input to the other input contact of the AND circuit 122. Regardless of whether or not a shift signal is output from the AND 122, a low level (“0”) signal is always output from the AND 122, thereby generating scanning signals G1, G2, G3,... Having a predetermined low level. Then, the display pixels Px connected to the scanning lines SL1, SL2, SL3,... Of each row are set to a non-selected state.
ソースドライバ130は、図4に示すように、水平シフトクロック信号SCK、水平期間スタート信号STHに基づいて、所定のタイミングでシフト信号を順次出力するシフトレジスタ回路131と、該シフトレジスタ回路131から出力されるシフト信号に応じて、表示信号生成回路160から並列的に供給される複数系統の表示データ、例えば画像情報を構成する赤色成分(R)、緑色成分(G)および青色成分(B)からなる3系統の表示データRdata、Gdata、Bdataを順次取り込むとともに、前の水平期間に取り込まれた表示データを制御信号STBに応じて一斉出力するラッチ回路132と、ラッチ回路132に順次取り込み保持された複数系統(3系統)の表示データRdata、Gdata、Bdataのうち、2系統の表示データ(RdataとGdata、BdataとRdata、又は、GdataとBdataのいずれかの組み合わせのパラレルデータ)を、1系統の時分割的に配列されたシリアルデータ(画素データ)に変換する2入力マルチプレクサ133Bと、D/Aコンバータ134と、出力アンプ135とを備えた構成を有している。さらに、本実施形態によるソースドライバ130は、後述のトランスファスイッチ回路140を駆動制御するスイッチ駆動部SWD及び駆動補助器141が一体的に形成された構成を有している。スイッチ駆動部SWD及び駆動補助器141については後述する。As shown in FIG. 4, the
トランスファスイッチ回路140は、図4に示すように、上述したソースドライバ130から、時分割シリアルデータとして表示信号電圧Vrg、Vbr、Vgbが出力される接続端子TMsに対して並列的に接続され、上述した3系統の表示データのうち、各2系統の表示データに対応した表示画素に接続された各データラインDLnに対する2つの信号供給ラインDS1、DS2を一組とする複数の信号供給ライン群と、各信号供給ラインDS1、DS2に設けられる2つのトランスファゲート(スイッチ素子)TG1、TG2を一組とする複数のスイッチ素子群を備え、後述する駆動補助器141から個別に供給されるスイッチ駆動信号SD1’、SD2’に応じて、各スイッチ素子群のトランスファゲートTG1、TG2をオンオフ制御して、時分割シリアルデータとして供給される表示信号電圧Vrg、Vbr、Vgbのうちの2系統の表示データを時分割タイミングに応じて、液晶表示パネル110の各データラインDLnに分配して順次印加する。As shown in FIG. 4, the
スイッチ駆動部SWDは、図5に示すように、LCDコントローラ150から供給されるマルチプレクサコントロール信号CNmx及びスイッチリセット信号SDRESに基づいて、所定のタイミングでデコード信号を順次出力するデコーダ126と、デコーダ126からの出力信号を所定の信号レベルに設定する複数段のレベルシフタ(上述したゲートドライバ120に示したレベルシフタ123、124と同一の構成)及び出力アンプ128とを有し、トランスファスイッチ回路140へ供給する2系統のスイッチ切換信号SD1、SD2を生成するように構成されている。 As shown in FIG. 5, the switch driver SWD includes a
このような構成を有するスイッチ駆動部SWDにおいて、表1に示す信号論理のように、LCDコントローラ150からローレベル(“0")のスイッチリセット信号SDRESを供給した場合には、マルチプレクサ制御信号CNmxの信号レベルに関わらず、トランスファスイッチ回路140にはローレベル(“0")のスイッチ切換信号SD1、SD2が供給されて、後述するソースドライバ130により生成された表示信号電圧の各列のデータラインDLへの供給が遮断される。 In the switch drive unit SWD having such a configuration, when the low level (“0”) switch reset signal SDRES is supplied from the
また、LCDコントローラ150からハイレベル(“1")のスイッチリセット信号SDRESを供給した場合には、表1に示すように、マルチプレクサ制御信号CNmxの信号レベルに基づいて、マルチプレクサ制御信号CNmxがローレベルのとき、スイッチ切換信号SD1のみがハイレベルとなり、マルチプレクサ制御信号CNmxがハイレベルのとき、スイッチ切換信号SD2のみがハイレベルとなるように設定される。これにより、スイッチ切換信号SD1、SD2が印加されたトランスファゲートが順次(時系列的に)オン動作して、後述するソースドライバ130により生成された表示信号電圧が各列のデータラインDLに供給される。 When the high level (“1”) switch reset signal SDRES is supplied from the
一方、ゲートリセット信号GRESをローレベル(“0")に設定した状態(ゲートドライバ120のリセット状態)においては、AND回路127の他方の入力接点に常時“0"レベルが入力されるため、デコーダ126から出力されるデコード信号の信号レベル(すなわち、マルチプレクサ制御信号CNmx及びスイッチリセット信号SDRESの信号レベル)に関わらず、トランスファスイッチ回路140にはローレベル(“0")のスイッチ切換信号SD1、SD2が供給されて、後述するソースドライバ130により生成された表示信号電圧の各列のデータラインDLへの供給が遮断される。 On the other hand, when the gate reset signal GRES is set to a low level (“0”) (the reset state of the gate driver 120), the “0” level is always input to the other input contact of the AND circuit 127. Regardless of the signal level of the decode signal output from 126 (that is, the signal level of the multiplexer control signal CNmx and the switch reset signal SDRES), the
上述した本実施形態によれば、図2、図4に示したように、複数の表示画素Pxを有する画素エリアPXAと、ゲートドライバ120及びトランスファスイッチ回路140が、ガラス基板等の絶縁性基板SUB上に一体的に形成されて液晶表示パネル110が構成され、この液晶パネル110のトランスファスイッチ回路140と、半導体チップからなるソースドライバ130とが複数の接続端子TMsを介して接続され、この接続端子TMsの数を、トランスファスイッチ回路140各を用いない従来の場合に対して数分の1に削減することができ、これにより当該接続端子間のピッチを比較的広く設計することができて、当該接続工程における工数を削減することができる。また、比較的低い接続精度であっても良好に接続することができて、製造コストを削減することができる。According to the present embodiment described above, as shown in FIGS. 2 and 4, the pixel area PXA having the plurality of display pixels Px, the
また、従来技術に示したような液晶表示パネルに配設された複数のデータラインの各々に対応して、表示信号電圧を並列的に供給する構成においては、デジタル信号として供給される表示データ(画素データ)をアナログ化するためのD/Aコンバータや、アナログ化された画素データを所定の信号レベルまで増幅する出力アンプ等を、各データラインごとに設ける必要があるが、本実施形態においては、これらの構成要素の数を数分の1に削減することができるため、ソースドライバの回路規模を縮小して、ソースドライバ130の半導体チップ(ドライバIC)のサイズを縮小し、また、その実装面積を縮小することができて、製造コストを削減することができる。更に、上記出力段(D/Aコンバータ、出力アンプ等)で消費する電力を削減することができる。Further, in the configuration in which the display signal voltage is supplied in parallel corresponding to each of the plurality of data lines arranged on the liquid crystal display panel as shown in the prior art, display data (as a digital signal) ( It is necessary to provide a D / A converter for converting the pixel data) to analog, an output amplifier for amplifying the analog pixel data to a predetermined signal level, etc. for each data line. Since the number of these components can be reduced to a fraction, the circuit scale of the source driver is reduced, the size of the semiconductor chip (driver IC) of the
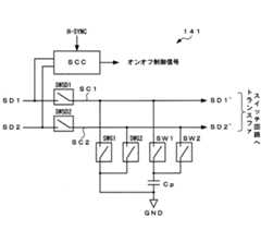
次に、図6〜図7を参照して、本実施形態におけるソースドライバ130が備える駆動補助器141の構成及び動作について説明する。本実施形態における駆動補助器141は、図6に図示するように、スイッチ制御回路SCC、スイッチ素子SWSD1〜SWSD2、スイッチ素子SWG1〜SWG2、スイッチ素子SW1〜SW2およびコンデンサCpから構成される。スイッチ制御回路SCCは、スイッチ駆動部SWD(図5参照)から供給されるスイッチ切換信号SD1、SD2と水平同期信号H−SYNCとに同期した所定のタイミングで上記各スイッチ素子SWSD1〜SWSD2、SWG1〜SWG2およびSW1〜SW2をそれぞれ開閉制御するオンオフ制御信号を発生する。Next, with reference to FIGS. 6 to 7, the configuration and operation of the drive assist
スイッチ素子SWSD1は、スイッチ切換信号SD1が供給されるスイッチ制御線SC1に直列接続され、スイッチ制御回路SCCからのオンオフ制御信号に応じて、該スイッチ制御線SC1を開閉する。スイッチ素子SWSD2は、スイッチ切換信号SD2が供給されるスイッチ制御線SC2に直列接続され、スイッチ制御回路SCCからのオンオフ制御信号に応じて、該スイッチ制御線SC2を開閉する。スイッチ素子SWG1、SWG2は、一端がそれぞれ上記スイッチ素子SWSD1、SWSD2の各出力側に接続され、他端がそれぞれ接地接続され、スイッチ制御回路SCCからのオンオフ制御信号に応じて開閉する。スイッチ素子SW1、SW2は、一端がそれぞれ上記スイッチ素子SWSD1、SWSD2の各出力側に接続され、他端がそれぞれコンデンサCpを介して接地接続され、スイッチ制御回路SCCからのオンオフ制御信号に応じて開閉する。The switch element SWSD1 is connected in series to a switch control line SC1 to which a switch switching signal SD1 is supplied, and opens and closes the switch control line SC1 according to an on / off control signal from the switch control circuit SCC. The switch element SWSD2 is connected in series to the switch control line SC2 to which the switch switching signal SD2 is supplied, and opens and closes the switch control line SC2 according to the on / off control signal from the switch control circuit SCC. One end of each of the switch elements SWG1 and SWG2 is connected to each output side of the switch elements SWSD1 and SWSD2, and the other end is grounded, and opens and closes according to an on / off control signal from the switch control circuit SCC. One end of each of the switch elements SW1 and SW2 is connected to the output side of each of the switch elements SWSD1 and SWSD2, and the other end is connected to the ground via a capacitor Cp. The switch elements SW1 and SW2 are opened and closed according to an on / off control signal from the switch control circuit SCC To do.
次いで、図7に図示するタイミングチャートを参照して駆動補助器141(スイッチ制御回路SCC)の動作を説明する。ここで、スイッチ切換信号SD1は、タイミングt3からタイミングt4の間でハイレベルとなり、他の期間ではローレベルとなるパルス波形を有し、また、スイッチ切換信号SD2は、タイミングt9からタイミングt10の間でハイレベルになり、他の期間ではローレベルとなるパルス波形を有するように設定される。そして、スイッチ切換信号SD1がハイレベルになるタイミングとスイッチ切換信号SD2がハイレベルになるタイミングとの間に、スイッチ切換信号SD1、SD2が共にローレベルとなる間隙時間(t1〜t3、t4〜t9、t10〜t12)を有している。また、各スイッチ切換信号SD1、SD2におけるハイレベルは、接地電位より高い電位を有し、ローレベルは、接地電位より低い電位を有している。Next, the operation of the drive assistant 141 (switch control circuit SCC) will be described with reference to the timing chart shown in FIG. Here, the switch switching signal SD1 has a pulse waveform that is at a high level from timing t3 to timing t4 and is at a low level in other periods, and the switch switching signal SD2 is between timing t9 and timing t10. It is set to have a pulse waveform that becomes high level at, and becomes low level during other periods. Between the timing when the switch switching signal SD1 becomes high level and the timing when the switch switching signal SD2 becomes high level, the gap time (t1 to t3, t4 to t9) in which both the switch switching signals SD1 and SD2 become low level. , T10 to t12). Further, the high level in each switch switching signal SD1, SD2 has a potential higher than the ground potential, and the low level has a potential lower than the ground potential.
まず、スイッチ駆動部SWD(図3参照)から供給されるスイッチ切換信号SD1、SD2が共にローレベルである時に、水平同期信号H−SYNCの立上がりに同期したタイミングt1では、スイッチ素子SWSD1をオフし、スイッチ素子SWG1をオンしてスイッチ制御線SC1を接地レベルに設定する。また、スイッチ素子SWSD2はt1〜t7の間でオンにされ、この間スイッチ制御線SC2はローレベルに設定される。
次に、スイッチ制御線SC1を接地レベルに設定した後のタイミングt2では、スイッチ素子SWG1をオフし、スイッチ素子SW1をオンする。これにより、コンデンサCpに保持されていた電荷がスイッチ制御線SC1側へ放電されて、スイッチ制御線SC1の電位が上昇する。First, when the switch switching signals SD1 and SD2 supplied from the switch drive unit SWD (see FIG. 3) are both at the low level, the switch element SWSD1 is turned off at timing t1 synchronized with the rising of the horizontal synchronization signal H-SYNC. The switch element SWG1 is turned on to set the switch control line SC1 to the ground level. Further, the switch element SWSD2 is turned on between t1 and t7, and during this time, the switch control line SC2 is set to a low level.
Next, at the timing t2 after the switch control line SC1 is set to the ground level, the switch element SWG1 is turned off and the switch element SW1 is turned on. As a result, the charge held in the capacitor Cp is discharged toward the switch control line SC1, and the potential of the switch control line SC1 rises.
そして、スイッチ切換信号SD1の立上がりに同期したタイミングt3では、スイッチ素子SWSD1をオンし、スイッチ素子SW1をオフする。これにより、スイッチ制御線SC1の電位は、スイッチ切換信号SD1の電位(ハイレベル)となり、スイッチ駆動信号SD1’として出力される。このとき、スイッチ制御線SC1の電位は、スイッチ切換信号SD1の電位が供給されるタイミングt3より前の、間隙時間におけるタイミングt2で、コンデンサCpに保持された電荷に基づいてある程度高い電位に設定されているため、タイミングt3でスイッチ制御線SC1の電位をハイレベルにする際の、スイッチ制御線SC1の電位変動量が比較的小さくなる。At timing t3 synchronized with the rise of the switch switching signal SD1, the switch element SWSD1 is turned on and the switch element SW1 is turned off. As a result, the potential of the switch control line SC1 becomes the potential (high level) of the switch switching signal SD1, and is output as the switch drive signal SD1 '. At this time, the potential of the switch control line SC1 is set to a somewhat high potential based on the charge held in the capacitor Cp at timing t2 in the gap time before timing t3 when the potential of the switch switching signal SD1 is supplied. Therefore, the potential fluctuation amount of the switch control line SC1 when the potential of the switch control line SC1 is set to the high level at the timing t3 is relatively small.
次に、スイッチ切換信号SD1の立ち下がりに同期したタイミングt4では、スイッチ素子SWSD1をオフし、スイッチ素子SW1をオンしてスイッチ制御線SC1上の電荷をコンデンサCpに充電(保持)する。
続いて、コンデンサCpの充電が完了するタイミングt5では、スイッチ素子SWSG1をオンし、スイッチ素子SW1をオフしてスイッチ制御線SC1を接地レベルに設定する。Next, at the timing t4 synchronized with the fall of the switch switching signal SD1, the switch element SWSD1 is turned off and the switch element SW1 is turned on to charge (hold) the charge on the switch control line SC1 to the capacitor Cp.
Subsequently, at the timing t5 when the charging of the capacitor Cp is completed, the switch element SWSG1 is turned on, the switch element SW1 is turned off, and the switch control line SC1 is set to the ground level.
次いで、スイッチ制御線SC1を接地レベルに設定した後のタイミングt6では、スイッチ素子SWSD1をオンし、スイッチ素子SWG1をオフする。これにより、スイッチ制御線SC1の電位は、スイッチ切換信号SD1の電位(ローレベル)となり、スイッチ駆動信号SD1’として出力される。このとき、スイッチ制御線SC1の電位は、スイッチ切換信号SD1の電位が供給されるタイミングt6より前の、間隙時間におけるタイミングt5で接地レベルに設定されているため、スイッチ制御線SC1の電位変動量は接地レベルからローレベルの比較的小さい電位差になる。Next, at the timing t6 after the switch control line SC1 is set to the ground level, the switch element SWSD1 is turned on and the switch element SWG1 is turned off. As a result, the potential of the switch control line SC1 becomes the potential (low level) of the switch switching signal SD1, and is output as the switch drive signal SD1 '. At this time, the potential of the switch control line SC1 is set to the ground level at the timing t5 in the gap time before the timing t6 at which the potential of the switch switching signal SD1 is supplied. Becomes a relatively small potential difference from the ground level to the low level.
次いで、スイッチ駆動信号SD1’がローレベルに達したタイミングt7では、スイッチ素子SWSD2をオフし、スイッチ素子SWG2をオンしてスイッチ制御線SC2を接地レベルに設定する。
次に、スイッチ制御線SC2を接地レベルに設定した後のタイミングt8では、スイッチ素子SWG2をオフし、スイッチ素子SW2をオンする。これにより、先のタイミングt4〜t5においてコンデンサCpに充電されていた電荷がスイッチ制御線SC2側へ放電されて、スイッチ制御線SC1の電位が上昇する。Next, at the timing t7 when the switch drive signal SD1 ′ reaches the low level, the switch element SWSD2 is turned off, the switch element SWG2 is turned on, and the switch control line SC2 is set to the ground level.
Next, at the timing t8 after setting the switch control line SC2 to the ground level, the switch element SWG2 is turned off and the switch element SW2 is turned on. As a result, the charge charged in the capacitor Cp at the previous timings t4 to t5 is discharged to the switch control line SC2, and the potential of the switch control line SC1 rises.
そして、スイッチ切換信号SD2の立上がりに同期したタイミングt9では、スイッチ素子SWSD2をオンし、スイッチ素子SW2をオフする。これにより、スイッチ制御線SC2の電位は、スイッチ切換信号SD2の電位(ハイレベル)となり、スイッチ駆動信号SD2’として出力される。このとき、上記タイミングt3の場合と同様に、スイッチ制御線SC2の電位は、間隙時間におけるタイミングt8で、コンデンサCpに保持された電荷に基づいてある程度高い電位に設定されているため、タイミングt9でスイッチ制御線SC2の電位をハイレベルにする際の、スイッチ制御線SC2の電位変動量は比較的小さくなる。At timing t9 synchronized with the rise of the switch switching signal SD2, the switch element SWSD2 is turned on and the switch element SW2 is turned off. As a result, the potential of the switch control line SC2 becomes the potential (high level) of the switch switching signal SD2, and is output as the switch drive signal SD2 '. At this time, as in the case of the timing t3, the potential of the switch control line SC2 is set to a somewhat high potential based on the electric charge held in the capacitor Cp at the timing t8 in the gap time. When the potential of the switch control line SC2 is set to the high level, the amount of potential fluctuation of the switch control line SC2 becomes relatively small.
次に、スイッチ切換信号SD2の立ち下がりに同期したタイミングt10では、スイッチ素子SWSD2をオフし、スイッチ素子SW2をオンしてスイッチ制御線SC2上の電荷をコンデンサCpに充電(保持)する。
続いて、コンデンサCpの充電が完了するタイミングt11では、スイッチ素子SWSG2をオンし、スイッチ素子SW2をオフしてスイッチ制御線SC2を接地レベルに設定する。Next, at the timing t10 synchronized with the fall of the switch switching signal SD2, the switch element SWSD2 is turned off and the switch element SW2 is turned on to charge (hold) the charge on the switch control line SC2 in the capacitor Cp.
Subsequently, at timing t11 when charging of the capacitor Cp is completed, the switch element SWSG2 is turned on, the switch element SW2 is turned off, and the switch control line SC2 is set to the ground level.
次いで、スイッチ制御線SC2を接地レベルに設定した後のタイミングt12では、スイッチ素子SWSD2をオンし、スイッチ素子SWG2をオフする。これにより、スイッチ制御線SC2の電位は、スイッチ切換信号SD2の電位(ローレベル)となり、スイッチ駆動信号SD2’として出力される。このとき、スイッチ制御線SC2の電位は、スイッチ切換信号SD2の電位が供給されるタイミングt12より前の、間隙時間におけるタイミングt11で接地レベルに設定されているため、スイッチ制御線SC2の電位変動量は接地レベルからローレベルの比較的小さい電位差になる。以後、上述したタイミングt1〜t12の動作を繰り返す。Next, at the timing t12 after the switch control line SC2 is set to the ground level, the switch element SWSD2 is turned on and the switch element SWG2 is turned off. As a result, the potential of the switch control line SC2 becomes the potential (low level) of the switch switching signal SD2, and is output as the switch drive signal SD2 '. At this time, the potential of the switch control line SC2 is set to the ground level at the timing t11 in the gap time before the timing t12 at which the potential of the switch switching signal SD2 is supplied. Becomes a relatively small potential difference from the ground level to the low level. Thereafter, the operations at the timings t1 to t12 described above are repeated.
このように、駆動補助器141では、互いに周期的であって、所定の時間を隔てたスイッチ切換信号SD1、SD2が交互にスイッチ制御線SC1、SC2に供給されると、一方のスイッチ制御線上の電荷をコンデンサCpに充電し、このコンデンサCpに充電された電荷を他方のスイッチ制御線側に放電して電位レベルを上昇させるように、スイッチ素子SWSD1〜SWSD2、SWG1〜SWG2およびSW1〜SW2を開閉制御することによって、スイッチ切換信号SD1、SD2によりスイッチ制御線SC1、SC2をハイレベルにして各スイッチング素子を駆動する際のスイッチ制御線SC1、SC2の電位変動量を、単純にスイッチ制御線SC1、SC2をローレベルからハイレベルにする場合に対して、小さくすることができる。 In this way, in the drive assist
ここで、トランスファスイッチ回路140の各トランスファゲートTG1、TG2がアモルファスシリコンによる薄膜トランジスタによって構成されている場合、各トランスファゲートTG1、TG2のスイッチング素子は液晶表示パネル110のデータラインDLを駆動する能力を有している必要があるため、各スイッチング素子の寸法は画素トランジスタの寸法よりも比較的大きなものとなる。このため、各スイッチング素子のゲート側の寄生容量が大きくなり、スイッチ制御線SC1、SC2に接続される寄生容量は非常に大きくなる。そして、スイッチ制御線SC1、SC2を所定電圧にして各スイッチング素子を駆動することは、スイッチ制御線SC1、SC2に接続される寄生容量を所定電圧に充電することに相当する。Here, when the transfer gates TG1 and TG2 of the
そこで、本実施形態によれば、スイッチ制御線SC1、SC2をスイッチ切換信号SD1、SD2によってハイレベルにして各スイッチング素子を駆動する際に、ハイレベルのスイッチ切換信号SD1、SD2が供給される前の間隙時間において、コンデンサCpに充電された電荷をスイッチ制御線に放電することによって、予めスイッチ制御線の電位をある程度高くしておく。これによって、スイッチ制御線SC1、SC2の電位変動量を、単純にスイッチ制御線SC1、SC2をローレベルからハイレベルにする場合に対して、小さくすることができるため、スイッチ切換信号SD1、SD2によるスイッチ制御線SC1、SC2を介した各スイッチ素子の駆動に要する電荷量を削減することができ、スイッチ素子の駆動に係わる消費電力の低減を図ることができる。Therefore, according to the present embodiment, when the switch control lines SC1 and SC2 are set to the high level by the switch switching signals SD1 and SD2 to drive each switching element, before the high-level switch switching signals SD1 and SD2 are supplied. In this gap time, the electric charge charged in the capacitor Cp is discharged to the switch control line, so that the potential of the switch control line is raised to some extent in advance. As a result, the amount of potential fluctuation of the switch control lines SC1, SC2 can be reduced as compared with the case where the switch control lines SC1, SC2 are simply changed from the low level to the high level. The amount of charge required to drive each switch element via the switch control lines SC1 and SC2 can be reduced, and the power consumption related to the drive of the switch element can be reduced.
更に、上述した駆動補助器141では、スイッチ制御線SC1、SC2をスイッチ切換信号SD1、SD2によってローレベルに設定する際に、ローレベルのスイッチ切換信号SD1、SD2が供給される前の間隙時間において、スイッチ制御線SC1、SC2を一旦接地レベルに設定し、その後に、スイッチ切換信号SD1、SD2によってスイッチ制御線SC1、SC2をローレベルにするようにしたので、スイッチ制御線SC1、SC2の電位変動量は接地レベルからローレベル間の電位差となり、スイッチ切換信号SD1、SD2によってスイッチ制御線SC1、SC2を接地レベルまで駆動する必要が無くなって、その分の電荷量を削減することができる。これにより、スイッチ素子の駆動に係わる消費電力を、更に低減させることができる。Further, in the
なお、上記実施形態においては、駆動補助器141は、上述のように、スイッチ素子SW1〜SW2およびコンデンサCpにより、間隙時間中に、コンデンサCpに保持された電荷に基づいて各スイッチ制御線SC1、SC2の電位を上昇させる構成、及び、スイッチ素子SWG1〜SWG2により、各スイッチ制御線SC1、SC2の電位を一旦接地電位に設定する構成の両者を備えるものとしたが、本発明はこれに限るものではなく、スイッチ素子SW1〜SW2およびコンデンサCpを有して、コンデンサCpに保持された電荷に基づいて各スイッチ制御線SC1、SC2の電位を上昇させる構成のみを備えるものであってもよい。In the above-described embodiment, as described above, the drive assist
以上説明した構成を有するソースドライバ130及びトランスファスイッチ回路140においては、表示信号生成回路160から1行分のRGBの各色の表示画素に対応した3系統の表示データRdata、Gdata、Bdataがパラレルデータとして順次供給され、シフトレジスタ131から出力されるシフト信号に応じて、複数のラッチ回路132により順次取り込み保持されるとともに、取り込まれた表示データを制御信号STBに応じて一斉に出力し、画素エリアPXAにおける配列が隣接する表示画素Pxに対応する2系統の表示データ(RdataとGdata、BdataとRdata、又は、GdataとBdata)ごとに、LCDコントローラ150から供給される単一のマルチプレクサコントロール信号CNmxに基づいて、2入力マルチプレクサ133Bにより時分割シリアルデータに変換してD/Aコンバータ134、出力アンプ135、接続端子TMsを介して、表示信号電圧Vrgbとしてトランスファスイッチ回路140に出力される。 In the
このとき、ソースドライバ130内に設けられたスイッチ駆動部SWDから、上記マルチプレクサ133Bにおけるシリアル変換処理を制御するマルチプレクサ制御信号CNmxに基づいてスイッチ切換信号SD1、SD2が生成される。そして、上述した駆動補助器141がスイッチ切換信号SD1、SD2の各駆動電位をそれぞれ補助したスイッチ駆動信号SD1’、SD2’を発生し、これらスイッチ駆動信号SD1’、SD2’により、上記画素データ(表示信号電圧)の時分割タイミングに同期して、各データラインDL1、DL3、・・・及びDL2、DL4・・・に設けられた各トランスファゲートTG1、TG2を、時間的に重ならないように選択的にオン動作させる。 At this time, switch switch signals SD1 and SD2 are generated from the switch driver SWD provided in the
これにより、スイッチ切換信号SD1又はSD2が供給される所定のタイミング(すなわち、マルチプレクサコントロール信号CNmxに基づいて変換される表示データRdata、Gdata、Bdataの時分割タイミング)に基づくスイッチ駆動信号SD1’、SD2’によって各トランスファゲートTG1、TG2が選択的にオン動作されて、時分割シリアルデータからなる表示信号電圧Vrgのうち、表示データの赤色成分Rdataに基づく表示信号電圧VrがデータラインDL1、DL4、DL7、・・・DL(k+1)に供給され、緑色成分Gdataに基づく表示信号電圧VgがデータラインDL2、DL5、DL8、・・・DL(k+2)に供給され、青色成分Bdataに基づく表示信号電圧VbがデータラインDL3、DL6、DL9、・・・DL(k+3)に供給される。 As a result, the switch drive signals SD1 ′ and SD2 based on the predetermined timing at which the switch switching signal SD1 or SD2 is supplied (that is, the time division timing of the display data Rdata, Gdata, and Bdata converted based on the multiplexer control signal CNmx). Each of the transfer gates TG1 and TG2 is selectively turned on by ', so that the display signal voltage Vr based on the red component Rdata of the display data among the display signal voltage Vrg composed of time-division serial data becomes the data lines DL1, DL4, DL7. The display signal voltage Vg based on the green component Gdata is supplied to the data lines DL2, DL5, DL8,... DL (k + 2) and is based on the blue component Bdata. The display signal voltage Vb is supplied to the data lines DL3, DL6, DL9,... DL (k + 3).
そして、本実施形態に係る液晶表示装置の駆動制御動作は、1水平期間(1H)を1サイクルとして、ゲートドライバ120から走査ラインSLi(1≦i≦n)に走査信号Giを印加して、当該行の表示画素Pxを選択状態に設定するとともに、図8のタイミングチャートに示すように、該選択期間にソースドライバ130及びトランスファスイッチ回路140を介して、相互に隣り合う2本のデータラインDLを1組として、スイッチ駆動信号SD1’、SD2’の印加タイミング(トランスファゲートTG1、TG2の導通タイミング)で、各表示画素Pxに対応する表示データに応じた表示信号電圧Vr、Vg、Vbを順次印加することにより、当該行の各表示画素Pxに所定の表示データを書き込む動作を実行する。 The drive control operation of the liquid crystal display device according to the present embodiment applies the scanning signal Gi from the
こうした書込み動作を、液晶表示パネル110を構成する各走査ラインSL1、SL2、・・・SLn(本実施形態では、n=320)に対して、順次走査信号G1、G2、G3、・・・Gnを印加することにより、液晶表示パネル1画面分の表示データを各表示画素Pxに書き込む。これにより、各表示画素Pxが表示データに応じた階調状態に設定されるので、液晶表示パネル110に所望の画像情報が表示される。Such a writing operation is sequentially performed with respect to each scanning line SL1, SL2,... SLn (n = 320 in the present embodiment) constituting the liquid
なお、上記実施形態では、図2に示すように、液晶表示パネル110を成すガラス基板等の絶縁性基板SUB上に画素エリアPXAおよびトランスファスイッチ回路140が一体的に形成され、このトランスファスイッチ回路140に半導体チップからなるソースドライバ130が接続されるものとしたが、本発明はこれに限るものではなく、トランスファスイッチ回路140がソースドライバ130内に一体的に形成されて、液晶表示パネル110の各データラインDLに接続される構成を備えるものであってもよい。この場合においても、表示データ(画素データ)をアナログ化するためのD/Aコンバータや、アナログ化された画素データを所定の信号レベルまで増幅する出力アンプ等の数を、従来の構成の場合に対して数分の1に削減することができるため、ソースドライバの回路規模を縮小して、ソースドライバ130の半導体チップ(ドライバIC)のサイズを縮小し、また、その実装面積を縮小することができて、製造コストを削減することができ、更に、上記出力段(D/Aコンバータ、出力アンプ等)で消費する電力を削減することができる。 In the above embodiment, as shown in FIG. 2, the pixel area PXA and the
また、本実施形態では、説明の簡略化を図る観点から、スイッチ駆動部SWD(図5参照)から供給される2系統のスイッチ切換信号SD1、SD2に対応する駆動補助器141(図4、図6参照)について言及したが、本発明の要旨はこれに限定されず、例えばスイッチ駆動部SWDから供給される3系統のスイッチ切換信号SD1〜SD3について駆動補助することも可能である。この場合、スイッチ切換信号の発生間隙時間内において、駆動されたスイッチ制御線上の電荷をコンデンサCpに充電し、その充電された電荷を次に駆動されるスイッチ制御線側に放電して電位レベルを上昇させて駆動補助する動作を繰り返すようスイッチングすれば良い。 Further, in the present embodiment, from the viewpoint of simplifying the description, the driving assistant 141 (FIGS. 4 and 4) corresponding to the two systems of switch switching signals SD1 and SD2 supplied from the switch driver SWD (see FIG. 5). 6), the gist of the present invention is not limited to this. For example, it is possible to assist driving for the three systems of switch switching signals SD1 to SD3 supplied from the switch driver SWD. In this case, the charge on the driven switch control line is charged in the capacitor Cp within the gap generation time of the switch switching signal, and the charged charge is discharged to the next driven switch control line side to set the potential level. Switching may be performed so that the operation of assisting driving by raising is repeated.
100 液晶表示装置
110 液晶表示パネル
120 ゲートドライバ
130 ソースドライバ
140 トランスファスイッチ回路
141 駆動補助器141
150 LCDコントローラ
SWD スイッチ駆動部
CSG 制御信号生成部100 Liquid
150 LCD Controller SWD Switch Drive Unit CSG Control Signal Generation Unit
| Application Number | Priority Date | Filing Date | Title |
|---|---|---|---|
| JP2004068689AJP4692871B2 (en) | 2004-03-11 | 2004-03-11 | Display driving device and display device |
| Application Number | Priority Date | Filing Date | Title |
|---|---|---|---|
| JP2004068689AJP4692871B2 (en) | 2004-03-11 | 2004-03-11 | Display driving device and display device |
| Publication Number | Publication Date |
|---|---|
| JP2005257997Atrue JP2005257997A (en) | 2005-09-22 |
| JP4692871B2 JP4692871B2 (en) | 2011-06-01 |
| Application Number | Title | Priority Date | Filing Date |
|---|---|---|---|
| JP2004068689AExpired - Fee RelatedJP4692871B2 (en) | 2004-03-11 | 2004-03-11 | Display driving device and display device |
| Country | Link |
|---|---|
| JP (1) | JP4692871B2 (en) |
| Publication number | Priority date | Publication date | Assignee | Title |
|---|---|---|---|---|
| US8456396B2 (en) | 2006-08-31 | 2013-06-04 | Semiconductor Energy Laboratory Co., Ltd. | Liquid crystal display device |
| US8729544B2 (en) | 2008-07-31 | 2014-05-20 | Semiconductor Energy Laboratory Co., Ltd. | Semiconductor device and method for manufacturing the same |
| US9136390B2 (en) | 2008-12-26 | 2015-09-15 | Semiconductor Energy Laboratory Co., Ltd. | Semiconductor device and manufacturing method thereof |
| JP2018132563A (en)* | 2017-02-13 | 2018-08-23 | 株式会社ジャパンディスプレイ | Liquid crystal display |
| JPWO2020209351A1 (en)* | 2019-04-12 | 2020-10-15 |
| Publication number | Priority date | Publication date | Assignee | Title |
|---|---|---|---|---|
| JPH09258170A (en)* | 1996-03-26 | 1997-10-03 | Toshiba Corp | Display device |
| JPH11327518A (en)* | 1998-03-19 | 1999-11-26 | Sony Corp | Liquid crystal display device |
| JP2002215103A (en)* | 2001-01-15 | 2002-07-31 | Matsushita Electric Ind Co Ltd | Display device |
| Publication number | Priority date | Publication date | Assignee | Title |
|---|---|---|---|---|
| JPH09258170A (en)* | 1996-03-26 | 1997-10-03 | Toshiba Corp | Display device |
| JPH11327518A (en)* | 1998-03-19 | 1999-11-26 | Sony Corp | Liquid crystal display device |
| JP2002215103A (en)* | 2001-01-15 | 2002-07-31 | Matsushita Electric Ind Co Ltd | Display device |
| Publication number | Priority date | Publication date | Assignee | Title |
|---|---|---|---|---|
| US11194203B2 (en) | 2006-08-31 | 2021-12-07 | Semiconductor Energy Laboratory Co., Ltd. | Liquid crystal display device |
| US11971638B2 (en) | 2006-08-31 | 2024-04-30 | Semiconductor Energy Laboratory Co., Ltd. | Liquid crystal display device |
| US8643586B2 (en) | 2006-08-31 | 2014-02-04 | Semiconductor Energy Laboratory Co., Ltd. | Liquid crystal display device |
| US10606140B2 (en) | 2006-08-31 | 2020-03-31 | Semiconductor Energy Laboratory Co., Ltd. | Liquid crystal display device |
| US8456396B2 (en) | 2006-08-31 | 2013-06-04 | Semiconductor Energy Laboratory Co., Ltd. | Liquid crystal display device |
| US10088725B2 (en) | 2006-08-31 | 2018-10-02 | Semiconductor Energy Laboratory Co., Ltd. | Liquid crystal display device |
| US8462100B2 (en) | 2006-08-31 | 2013-06-11 | Semiconductor Energy Laboratory Co., Ltd. | Liquid crystal display device |
| US9184183B2 (en) | 2006-08-31 | 2015-11-10 | Semiconductor Energy Laboratory Co., Ltd. | Liquid crystal display device |
| US9335599B2 (en) | 2006-08-31 | 2016-05-10 | Semiconductor Energy Laboratory Co., Ltd. | Liquid crystal display device |
| US9684215B2 (en) | 2006-08-31 | 2017-06-20 | Semiconductor Energy Laboratory Co., Ltd. | Liquid crystal display device |
| US10401699B2 (en) | 2006-08-31 | 2019-09-03 | Semiconductor Energy Laboratory Co., Ltd. | Liquid crystal display device |
| US10937897B2 (en) | 2008-07-31 | 2021-03-02 | Semiconductor Energy Laboratory Co., Ltd. | Semiconductor device and method for manufacturing the same |
| US12074210B2 (en) | 2008-07-31 | 2024-08-27 | Semiconductor Energy Laboratory Co., Ltd. | Semiconductor device and method for manufacturing the same |
| US9111804B2 (en) | 2008-07-31 | 2015-08-18 | Semiconductor Energy Laboratory Co., Ltd. | Semiconductor device and method for manufacturing the same |
| US9087745B2 (en) | 2008-07-31 | 2015-07-21 | Semiconductor Energy Laboratory Co., Ltd. | Semiconductor device and method for manufacturing the same |
| US8729544B2 (en) | 2008-07-31 | 2014-05-20 | Semiconductor Energy Laboratory Co., Ltd. | Semiconductor device and method for manufacturing the same |
| US11817506B2 (en) | 2008-12-26 | 2023-11-14 | Semiconductor Energy Laboratory Co., Ltd. | Semiconductor device and manufacturing method thereof |
| US9711651B2 (en) | 2008-12-26 | 2017-07-18 | Semiconductor Energy Laboratory Co., Ltd. | Semiconductor device and manufacturing method thereof |
| US9136390B2 (en) | 2008-12-26 | 2015-09-15 | Semiconductor Energy Laboratory Co., Ltd. | Semiconductor device and manufacturing method thereof |
| US12224355B2 (en) | 2008-12-26 | 2025-02-11 | Semiconductor Energy Laboratory Co., Ltd. | Semiconductor device and manufacturing method thereof |
| JP2018132563A (en)* | 2017-02-13 | 2018-08-23 | 株式会社ジャパンディスプレイ | Liquid crystal display |
| WO2020209351A1 (en)* | 2019-04-12 | 2020-10-15 | ラピスセミコンダクタ株式会社 | Display driver and display device |
| JPWO2020209351A1 (en)* | 2019-04-12 | 2020-10-15 | ||
| CN113994417A (en)* | 2019-04-12 | 2022-01-28 | 拉碧斯半导体株式会社 | Display driver and display device |
| JP7367006B2 (en) | 2019-04-12 | 2023-10-23 | ラピスセミコンダクタ株式会社 | Display driver and display device |
| US11798509B2 (en) | 2019-04-12 | 2023-10-24 | Lapis Semiconductor Co., Ltd. | Display driver and display apparatus |
| Publication number | Publication date |
|---|---|
| JP4692871B2 (en) | 2011-06-01 |
| Publication | Publication Date | Title |
|---|---|---|
| JP4168339B2 (en) | Display drive device, drive control method thereof, and display device | |
| US7508479B2 (en) | Liquid crystal display | |
| KR101240655B1 (en) | Driving apparatus for display device | |
| US7420533B2 (en) | Liquid crystal display and driving method thereof | |
| EP2993663B1 (en) | Liquid crystal display device | |
| KR101282401B1 (en) | Liquid crystal display | |
| CN107993629B (en) | Driving method of liquid crystal display device | |
| KR20080006037A (en) | Shift register, display device including same, driving method of shift register and driving method of display device | |
| JP2007034305A (en) | Display device | |
| JPH11119734A (en) | Drive circuit of liquid crystal display device and liquid crystal display device | |
| US7777737B2 (en) | Active matrix type liquid crystal display device | |
| US7002563B2 (en) | Driving method for flat-panel display device | |
| JP2006337805A (en) | Display drive device, display device, and drive control method | |
| US20190318700A1 (en) | Display device and method for driving the same | |
| JP4692871B2 (en) | Display driving device and display device | |
| JP5035165B2 (en) | Display driving device and display device | |
| JP2005055616A (en) | Display device and drive control method thereof | |
| CN101217018A (en) | Display apparatus and its drive method | |
| KR20150028402A (en) | In-cell touch liquid crystal display module | |
| US7898516B2 (en) | Liquid crystal display device and mobile terminal | |
| JP2005321510A (en) | Display device and drive control method thereof | |
| CN101322178A (en) | Display device and electronic apparatus | |
| JP3968925B2 (en) | Display drive device | |
| JP4784620B2 (en) | Display drive device, drive control method thereof, and display device | |
| KR100811321B1 (en) | Liquid crystal display |
| Date | Code | Title | Description |
|---|---|---|---|
| A621 | Written request for application examination | Free format text:JAPANESE INTERMEDIATE CODE: A621 Effective date:20070208 | |
| A131 | Notification of reasons for refusal | Free format text:JAPANESE INTERMEDIATE CODE: A131 Effective date:20100602 | |
| A521 | Written amendment | Free format text:JAPANESE INTERMEDIATE CODE: A523 Effective date:20100630 | |
| A131 | Notification of reasons for refusal | Free format text:JAPANESE INTERMEDIATE CODE: A131 Effective date:20101208 | |
| A521 | Written amendment | Free format text:JAPANESE INTERMEDIATE CODE: A523 Effective date:20101227 | |
| TRDD | Decision of grant or rejection written | ||
| A01 | Written decision to grant a patent or to grant a registration (utility model) | Free format text:JAPANESE INTERMEDIATE CODE: A01 Effective date:20110128 | |
| A01 | Written decision to grant a patent or to grant a registration (utility model) | Free format text:JAPANESE INTERMEDIATE CODE: A01 | |
| A61 | First payment of annual fees (during grant procedure) | Free format text:JAPANESE INTERMEDIATE CODE: A61 Effective date:20110210 | |
| FPAY | Renewal fee payment (event date is renewal date of database) | Free format text:PAYMENT UNTIL: 20140304 Year of fee payment:3 | |
| R150 | Certificate of patent or registration of utility model | Free format text:JAPANESE INTERMEDIATE CODE: R150 | |
| LAPS | Cancellation because of no payment of annual fees |