









本発明は、熱光学光機能素子と他の光機能素子を集積した熱光学光機能部品及びその制御方法に関する発明である。更に詳しくは、熱光学光機能素子と光特性に温度依存性を有する光機能素子から構成される熱光学光機能部品の光特性の熱光学光機能素子の駆動状態の変動に対する安定性を改善するための回路構成、及び、その制御方法に関する発明である。 The present invention relates to a thermo-optic optical functional component in which a thermo-optic optical functional element and another optical functional element are integrated, and a control method therefor. More specifically, the stability of the optical characteristics of a thermo-optic optical functional component composed of a thermo-optic optical functional element and an optical functional element having temperature dependence on the optical characteristics is improved against fluctuations in the driving state of the thermo-optic optical functional element. It is invention regarding the circuit structure for controlling, and its control method.
近年、マルチメディアの普及に伴う通信トラフィックの増大や情報の多様化を背景に、高速で大容量な通信システムの実現への要求が益々高まっており、研究開発が盛んに行われている。各種大容量通信システムの中でも、複数の波長の異なる光を多重化して伝送する波長分割多重(WDM)通信方式は、光ファイバ1本当りの通信容量を容易に向上する技術として大きな期待を集めている。当初、WDM通信方式は、ポイント・ツー・ポイントと呼ばれる2ノード間の伝送システムに導入されていたが、光通信用デバイスなどの周辺技術の進歩により、最近では、メッシュ構成やスター構成を用いた多ノード間の通信システムへ、更には、トラフィック需要やネットワークの障害状況に合わせて多ノード間の伝送パスをダイナミックに切り替える高度な通信システムへと進化を遂げている。このような中、可変波長光源や可変波長フィルタや波長パス切り替え器などの波長チャネルをダイナミックに切り替えることができる高機能WDM用光デバイスの実現が強く望まれている。 In recent years, against the background of the increase in communication traffic and the diversification of information accompanying the spread of multimedia, the demand for realizing a high-speed and large-capacity communication system is increasing, and research and development are actively conducted. Among various large-capacity communication systems, a wavelength division multiplexing (WDM) communication system that multiplexes and transmits a plurality of light beams having different wavelengths attracts great expectations as a technology for easily improving the communication capacity per optical fiber. Yes. Initially, the WDM communication system was introduced in a transmission system between two nodes called point-to-point, but recently, due to the advancement of peripheral technologies such as optical communication devices, mesh configuration and star configuration were used. It has evolved to a communication system between multiple nodes, and further to an advanced communication system that dynamically switches transmission paths between multiple nodes in accordance with traffic demands and network failure conditions. Under such circumstances, it is strongly desired to realize a highly functional WDM optical device capable of dynamically switching wavelength channels such as a variable wavelength light source, a variable wavelength filter, and a wavelength path switch.
このような中、プレーナ光波回路(PLC)技術により作製されるPLC型光デバイスは、高機能WDM用光デバイスを実現する方法として期待されている。PLC型光デバイスは、LSIの作製に用いられるフォトリソグラフィ技術やドライエッチング技術などの高度な微細加工技術を使用して作製されるため、光路長を高い精度で制御することができ、特性の優れた光干渉回路を作製することができる。この利点を生かし、アレイ導波路回折格子(AWG)や非対称マッハツェンダー干渉計(MZI)型光フィルタなどの高機能光波長フィルタや、ヒータを装荷したMZIにより構成され、ヒータへの電力印加により光機能をダイナミックに切り替えることができる熱光学光スイッチ(TOSW)や可変光減衰器(VOA)などの熱光学光機能素子も実現されている。 Under such circumstances, a PLC type optical device manufactured by a planar lightwave circuit (PLC) technology is expected as a method for realizing a high-performance WDM optical device. PLC-type optical devices are manufactured using advanced microfabrication technology such as photolithography technology and dry etching technology used in LSI fabrication, so the optical path length can be controlled with high accuracy and excellent characteristics. An optical interference circuit can be manufactured. Taking advantage of this advantage, it is composed of a high-performance optical wavelength filter such as an arrayed waveguide diffraction grating (AWG) or an asymmetric Mach-Zehnder interferometer (MZI) type optical filter, or an MZI loaded with a heater. Thermo-optic optical functional elements such as a thermo-optic optical switch (TOSW) and a variable optical attenuator (VOA) capable of dynamically switching functions have also been realized.
以下、PLC型光デバイスの例として、AWGと非対称MZI型光波長フィルタとヒータ装荷型MZIについて説明する。 Hereinafter, an AWG, an asymmetric MZI type optical wavelength filter, and a heater loaded type MZI will be described as examples of the PLC type optical device.
AWGの構成図を図7に示す。同図は1入力10出力のAWGの例である。AWG8は入力チャネル導波路31と、2つのスラブ導波路35a,35bと、外側の導波路ほど導波路の長さが一定間隔で長くなるように構成されたチャネル導波路アレイ36と、出力チャネル導波路32(第1〜第10の出力チャネル導波路32a〜32j)とから構成される。AWGは、波長合分波器として用いられ、入力チャネル導波路31に波長多重された光を入射すると、出力チャネル導波路32(第1〜第10の出力チャネル導波路32a〜32j)のそれぞれに異なる波長の光信号が出力される。入力チャネル導波路31が第1のスラブ導波路の中心線上に配置され、且つ、出力チャネル導波路32eが第2のスラブ導波路の中心線上に配置されている場合、入力チャネル導波路31と出力チャネル導波路32eの間で低損失に光結合する光の波長を中心波長λcと呼び、チャネル導波路アレイ36の実行屈折率をne、チャネル導波路アレイ36の隣接する導波路間の導波路長の差をΔL、回折次数をmとすると、(式1)で表される。FIG. 7 shows a configuration diagram of the AWG. This figure is an example of a 1-input 10-output AWG. The AWG 8 includes an
ここで、温度変化が生じた時の中心波長の変化量を考えてみると、温度変化ΔTにより生じるλcの変化量Δλcは、(式2)で表される。Here, considering the change amount of the center wavelength when the temperature change occurs, the change amount Δλc of λc caused by the temperature change ΔT is expressed by (Equation 2).
(式2)において、右辺第1項は屈折率の温度変化によって生じる中心波長変化を表し、右辺第2項は導波路の熱膨張で導波路長が物理的に変化することによって生じる中心波長変化を表している。同式中のCが中心波長の温度依存性を表す係数であり、ΔλcはΔTとCの積で表される。In (Expression 2), the first term on the right side represents the center wavelength change caused by the temperature change of the refractive index, and the second term on the right side represents the center wavelength change caused by the physical change of the waveguide length due to the thermal expansion of the waveguide. Represents. C in the equation is a coefficient representing the temperature dependence of the center wavelength, and Δλc is represented by a product of ΔT and C.
次に、非対称MZI型光波長フィルタについて説明する。非対称MZI型光波長フィルタの構造を図8に示す。非対称MZI型光波長フィルタは、入力チャネル導波路31a,31bと2つのカップラ33a,33bと、長さが異なる2本のアーム導波路34a,34bと、出力チャネル導波路32a,32bとから構成される。入力チャネル導波路31aから入力された光は第1のカップラ33aでアーム導波路34a,34bに分岐され、アーム導波路34a,34bを伝搬した後に第2のカップラ33bで合波され、出力チャネル導波路32a,32bから出力される。ここで、2つのカップラ33a,33bがともに3dBカップラであると仮定すると、入力チャネル導波路31aに光強度が|E0|2の光を入射した場合、出力チャネル導波路32aに出力される光の光強度|E1|2と、出力チャネル導波路32bに出力される光の光強度|E2|2は、それぞれ(式3)と(式4)で表される。Next, an asymmetric MZI type optical wavelength filter will be described. The structure of the asymmetric MZI type optical wavelength filter is shown in FIG. The asymmetric MZI optical wavelength filter includes
ここで、Δφは長さの異なる2本のアーム導波路34a,34bを伝搬する光に生じる光位相差であり、(式5)で表される。 Here, Δφ is an optical phase difference generated in light propagating through the two
ここで、ΔLはアーム導波路34a,34bの導波路長の差、neはアーム導波路の実効屈折率、λは伝搬光の波長である。(式3)と(式4)から分かるように、Mを整数として、Δφ=Mπになる光波長の光は出力チャネル導波路32bに出力し、Δφ=(M+1/2)πになる光波長の光は出力チャネル導波路32aに出力する。更に、(式5)から分かるように、波長が変化するとΔφが連続的に変化するため、波長変化に対して光が出力する出力チャネル導波路が周期的に切り替わる光波長フィルタとして動作する。また、干渉次数がmの干渉条件を満たし、光が出力チャネル導波路32bから出力される時の光波長λmは、(式1)のλcをλmに置き換えた式で表され、また、温度変化に対するλmの変化量は、(式2)のλcをλmに置き換えた式で表される。非対称MZI型光フィルタの場合にも、AWGの場合と同様に、温度変化に対するλmの変化量は、温度変化量ΔTと温度依存性を表す係数Cの積で表される。Here, [Delta] L is the
以上、AWGと非対称MZI型光波長フィルタを例にあげて記述したとおり、PLC型光波長フィルタの場合、温度変化に対する光波長特性はCに比例してシフトし、Cの値は石英ガラス導波路の場合で約0.01[nm/℃]程度であり、ポリマー導波路の場合で−0.5[nm/℃]程度(PMMA導波路の場合)であり、半導体導波路の場合で0.1[nm/℃]程度である。 As described above, the AWG and the asymmetric MZI type optical wavelength filter are described by way of example. In the case of the PLC type optical wavelength filter, the optical wavelength characteristic with respect to temperature change shifts in proportion to C, and the value of C is a quartz glass waveguide. Is about 0.01 [nm / ° C.], is about −0.5 [nm / ° C.] in the case of a polymer waveguide (in the case of a PMMA waveguide), and is about 0.00 in the case of a semiconductor waveguide. It is about 1 [nm / ° C.].
また、詳細な説明は省略するが、半導体レーザも発振光波長や発振閾値電流、出力パワーなどの特性に大きな温度依存性を有している。一例を挙げると、活性層をミラーで挟んだファブリペロー型半導体レーザでは、温度が変化すると活性層を構成する半導体材料の屈折率が変わって共振条件が変わり、且つ、活性層の利得スペクトルが波長軸上でシフトするため、発振波長が変化する。半導体レーザの発振波長の温度依存性は、1℃の温度変化に対して、約0.4nm程度である。 Further, although detailed explanation is omitted, the semiconductor laser also has a large temperature dependency in characteristics such as the oscillation light wavelength, the oscillation threshold current, and the output power. For example, in a Fabry-Perot semiconductor laser in which an active layer is sandwiched between mirrors, the refractive index of the semiconductor material constituting the active layer changes when the temperature changes, the resonance condition changes, and the gain spectrum of the active layer changes in wavelength. Since it shifts on the axis, the oscillation wavelength changes. The temperature dependence of the oscillation wavelength of the semiconductor laser is about 0.4 nm with respect to a temperature change of 1 ° C.
次に、熱光学光機能素子の一例として、TOSWやVOAとして用いられるヒータ装荷型MZIについて説明する。ヒータ装荷型MZIの構成図を図9に示す。同図(a)は上面から見た平面図で、同図(b)は同図(a)中のA−A’線上の断面図である。ヒータ装荷型MZIは、入力チャネル導波路31a,31bと2つのカップラ33a,33bと、2本のアーム導波路34a,34bと、出力チャネル導波路32a,32bと、薄膜ヒータ4とから構成される。入力チャネル導波路31a,31bから入力された光は第1のカップラ33aでアーム導波路34a,34bに分岐され、アーム導波路34a,34bを伝搬した後に第2のカップラ33bで合波され、出力チャネル導波路32a,32bから出力される。入力チャネル導波路31aに光強度が|E0|2の光を入射した場合、出力チャネル導波路32aに出力される光の光強度|E1|2と出力チャネル導波路32bに出力される光の光強度|E2|2は、それぞれ(式3)と(式4)と同じ式で表される。ヒータ装荷型MZIの場合、アーム導波路の導波路長の差をΔLとし、アーム導波路の実効屈折率をneとし、伝搬光の光波長をλとし、薄膜ヒータ4に印加する電力をP[W]とすると、アーム導波路34a,34bの光路長差Δφは(式6)で表される。Next, a heater loaded type MZI used as TOSW or VOA will be described as an example of a thermo-optic light functional element. FIG. 9 shows a configuration diagram of the heater loading type MZI. FIG. 2A is a plan view seen from above, and FIG. 2B is a cross-sectional view taken along the line AA ′ in FIG. The heater-loaded MZI includes
ここで、dφ/dPは薄膜ヒータ4に1Wの電力を印加したことによりアーム導波路34aを伝搬する光に与えられる光位相変化量であり、この値は導波路材料の屈折率の温度依存性や導波路の構造などのパラメータにより決定される。ヒータ装荷型MZIの場合、(式3)と(式4)から分かるように、Mを整数とし、薄膜ヒータに電力を印加してΔφを変化させて、Δφ=Mπに調整すると入力チャネル導波路31aから入射した光が出力チャネル導波路32bに出力し、Δφ=(M+1/2)πに調整すると入力チャネル導波路31aから入射した光が出力チャネル導波路32aに出力し、また、Δφを中間的な値に調整すると、Δφの値に応じた光強度比で2つの出力チャネル導波路32a,32bに光を出力することができる。例えば、無電力印加時の2本のアーム導波路34a,34bの光路長が等しい、即ち、(式6)の右辺第1項がゼロである場合には、P=(π/2)/(dφ/dP)の電力の印加の有無により光が出力される出力チャネル導波路を32aと32bの間で切り替える光スイッチとして機能し、また、P=0〜(π/2)/(dφ/dP)の範囲で電力を調整することにより、入力チャネル導波路31aから入射した光が、出力チャネル導波路32bに至るまでに与えられる光減衰量を0〜∞dBの範囲で連続的に調整する可変光減衰器として機能する。 Here, dφ / dP is the amount of optical phase change given to the light propagating through the
以上で説明したPLC型デバイスはシングルモード光ファイバとの接続容易性や低損失性、高信頼性、高温度安定性など光通信用光デバイスの実現形態として優れた特徴を有している。また、導波路型の光デバイスであるために、複数の光機能素子を容易に集積化して、より高機能な光デバイスを実現することができるという大きな特徴を有している。更に、基板の端面や表面にLDやPDなどの半導体素子を導波路と光結合するように搭載する光ハイブリッド集積技術も開発されており、高い機能性、高速性を持つ半導体光素子などと集積化して更に高機能なPLC型光デバイスを実現することもできる。上記の優れた特徴を生かして、既に、複数の光機能素子を集積したPLC型高機能光デバイスが開発されている。例えば、熱光学光機能素子と光波長フィルタを集積した熱光学光機能部品の例として、複数の2×1光スイッチをツリー状に接続したN×1型光スイッチとAWGを集積した波長チャネルセレクタが実現されている(例えば、下記の非特許文献1参照)。波長チャネルセレクタの概略構成を図6に示す。このような熱光学光機能素子と光波長フィルタを集積した熱光学光機能部品では、TOSWやVOAなどの熱光学光機能素子へ印加する電力を変えることで、光機能をダイナミックに制御することができる。また、特性が優れたPLC型光波長フィルタや半導体光素子を用いているために特性が優れた高機能光デバイスを実現することができる。また、同一基板上、あるいは、複数の構成基板を接合した1つの複合基板上に作製することにより、小型で、且つ、低コストな高機能光デバイスを実現することができる。 The PLC type device described above has excellent features as an implementation form of an optical device for optical communication such as easy connection with a single mode optical fiber, low loss, high reliability, and high temperature stability. In addition, since it is a waveguide type optical device, it has a great feature that a plurality of optical functional elements can be easily integrated to realize a higher-performance optical device. Furthermore, optical hybrid integration technology has been developed in which semiconductor elements such as LD and PD are optically coupled to the waveguide on the end face and surface of the substrate, and integrated with semiconductor optical elements with high functionality and high speed. It is also possible to realize a PLC type optical device with higher functionality. Taking advantage of the above-described excellent features, PLC-type high-performance optical devices in which a plurality of optical functional elements are integrated have already been developed. For example, as an example of a thermo-optic optical functional component in which a thermo-optic optical functional element and an optical wavelength filter are integrated, a wavelength channel selector in which a plurality of 2 × 1 optical switches connected in a tree shape and an AWG are integrated Is realized (see, for example,
しかしながら、TOSWやVOAなどの熱光学光機能素子と、光波長フィルタや半導体光素子などの他の光機能素子を、同一の基板、あるいは、複数の構成基板を接合した1つの複合基板上に形成した熱光学光機能部品では、光機能を制御するために熱光学光機能素子に印加する電力が変化し、電力印加により発生する熱量が変わった場合に、熱が基板を伝わって熱光学光機能部品全体の温度が変化し、光波長フィルタや半導体光素子などの光特性に温度依存性を有する光機能素子の光特性が変化してしまうという問題があった。 However, thermo-optic optical functional elements such as TOSW and VOA and other optical functional elements such as an optical wavelength filter and a semiconductor optical element are formed on the same substrate or a single composite substrate obtained by joining a plurality of constituent substrates. In the thermo-optic light functional component, when the power applied to the thermo-optic light functional element changes to control the light function, and the amount of heat generated by the power application changes, the heat propagates through the substrate and the thermo-optic light function There is a problem that the temperature of the entire component changes, and the optical characteristics of the optical functional element having temperature dependence on the optical characteristics of the optical wavelength filter, the semiconductor optical element, and the like change.
具体的には、上記の通り、光波長フィルタでは透過波長がシフトし、また、半導体レーザでは発振波長や発振閾値電流、出力パワーが変動するなどの問題が生じていた。上記のような特性変動はWDM光通信システムの伝送特性を劣化させる。その劣化の度合いはチャネル波長間隔が狭いほど大きく、特に、チャネル波長間隔が概ね200GHz以下の高密度WDM(DWDM)光通信システムでは大きな問題となる。また、波長特性を規定される波長グリッドに正確に合わせるために、ペルチェ素子やヒータなどと温度モニタを用いて熱光学光機能部品の温度制御を行った場合でも、熱光学光機能部品への印加電力の変化が大きく、それに伴う温度変化が温度調整器の調整能力を超えた場合には、温度制御動作が実際の温度変化に追随できずに、PLC型光波長フィルタや半導体光素子などの温度依存性を有する光機能素子の光特性が変動してしまう問題が生じる。 Specifically, as described above, the transmission wavelength shifts in the optical wavelength filter, and problems such as fluctuations in the oscillation wavelength, oscillation threshold current, and output power occur in the semiconductor laser. Such characteristic fluctuations degrade the transmission characteristics of the WDM optical communication system. The degree of degradation increases as the channel wavelength interval is narrow, and becomes a serious problem particularly in a high-density WDM (DWDM) optical communication system in which the channel wavelength interval is approximately 200 GHz or less. In addition, in order to accurately match the wavelength characteristics to the specified wavelength grid, even if the temperature control of the thermo-optic functional component is performed using a temperature monitor with a Peltier element, heater, etc., the application to the thermo-optic optical functional component When the change in power is large and the accompanying temperature change exceeds the adjustment capability of the temperature regulator, the temperature control operation cannot follow the actual temperature change, and the temperature of the PLC type optical wavelength filter, semiconductor optical element, etc. There arises a problem that the optical characteristics of the optical functional element having the dependency fluctuate.
また、温度が変化しても光特性が変動しないように、PLC型光波長フィルタや半導体光素子などを温度無依存化する方法もあるが、製造コストが高くなる、損失などの特性が劣化するといった問題が生じる。AWGの温度無依存化を例としてあげると、アレイ導波路部に溝を加工してその中にシリコーン樹脂を充填する方法が実現されているが、光が溝を通過する際に生じる回折によって損失が増えたり、溝加工やシリコーン樹脂の充填などの付加的な工程によって製造コストが高くなる問題が生じる。また、熱光学光機能素子と光特性に温度依存性を有する光機能素子を別の基板に作製して光ファイバで接続する、あるいは、熱光学光機能素子と光特性に温度依存性を有する光機能素子を離して配置するなどして熱的な干渉を起こさないようにする方法も考えられるが、回路寸法が大きくなる、また、複数基板間を光ファイバで接続する工程などの付加的な工程により、製造コストが高くなるなどの問題が生じる。 In addition, there is a method of making the PLC-type optical wavelength filter and the semiconductor optical device temperature-independent so that the optical characteristics do not fluctuate even if the temperature changes. However, the manufacturing cost increases and characteristics such as loss deteriorate. Problems arise. Taking AWG temperature independence as an example, a method has been realized in which grooves are formed in the arrayed waveguide portion and filled with silicone resin, but the loss is caused by the diffraction that occurs when light passes through the grooves. Or an additional process such as grooving or filling with a silicone resin raises the problem of increased manufacturing costs. In addition, a thermo-optic optical functional element and an optical functional element having temperature dependence on the optical characteristics are manufactured on different substrates and connected with an optical fiber, or light having temperature dependence on the thermo-optic optical functional element and the optical characteristics. Although it is conceivable to arrange the functional elements apart so as not to cause thermal interference, the circuit size increases, and additional steps such as a step of connecting multiple substrates with optical fibers This causes problems such as an increase in manufacturing cost.
本発明の目的は、上記の問題点を解決することであり、光機能の制御のために熱光学光機能素子へ印加される電力が変動しても、光機能素子の光特性を変動させないようにすることができ、且つ、低コストで小型な熱光学光機能部品及びその制御方法を提供することにある。 An object of the present invention is to solve the above-described problems, so that the optical characteristics of the optical functional element are not changed even if the electric power applied to the thermo-optical optical functional element is changed for the control of the optical function. Another object of the present invention is to provide a low-cost and compact thermo-optic optical functional component and its control method.
上記目的を達成するために、第1発明の熱光学光機能部品は、薄膜ヒータへ電力を印加して光導波路に温度変化を与え、その温度変化によって誘起される屈折率変化を用いて光機能を制御する熱光学光機能素子を少なくとも1つ具備し、且つ、光特性に温度依存性を有する光機能素子を少なくとも1つ具備し、且つ、前記の熱光学光機能素子と前記の光特性に温度依存性を有する光機能素子が同一の基板、あるいは、複数の構成基板を接合した1つの複合基板上に形成された熱光学光機能部品において、
前記の熱光学光機能素子の光位相制御に寄与する前記の薄膜ヒータの他に、前記の熱光学光機能素子の光位相制御に寄与しない擬似薄膜ヒータが少なくとも1つ、前記基板、あるいは、前記複合基板上に形成されていることを特徴とする。In order to achieve the above object, the thermo-optic optical functional component according to the first aspect of the present invention applies an electric power to the thin film heater to give a temperature change to the optical waveguide and uses the refractive index change induced by the temperature change to make an optical function. At least one thermo-optic optical functional element that controls the temperature, and at least one optical functional element having temperature dependence in the optical characteristics, and the thermo-optical optical functional element and the optical characteristics. In a thermo-optic optical functional component formed on one composite substrate in which optical functional elements having temperature dependency are bonded to the same substrate or a plurality of component substrates,
In addition to the thin film heater that contributes to the optical phase control of the thermo-optic optical functional element, at least one pseudo thin film heater that does not contribute to the optical phase control of the thermo-optic optical functional element, the substrate, or the It is formed on a composite substrate.
また、第2発明の熱光学光機能部品は、第1発明の熱光学光機能部品において、前記擬似薄膜ヒータには、光機能の制御のために、前記の熱光学光機能素子の光位相制御に寄与する前記の薄膜ヒータに印加される電力が変化しても、前記の光特性に温度依存性を有する光機能素子の温度がほぼ一定となるように、所定の電力が印加される構成としたことを特徴とする。 The thermo-optic optical functional component of the second invention is the thermo-optic optical functional component of the first invention, wherein the pseudo thin film heater has an optical phase control of the thermo-optic optical functional element for controlling the optical function. Even if the power applied to the thin film heater contributing to the temperature changes, a predetermined power is applied so that the temperature of the optical functional element having temperature dependence on the optical characteristics is substantially constant. It is characterized by that.
また、第3発明の熱光学光機能部品は、第1発明の熱光学光機能部品において、光機能の制御のために、前記の熱光学光機能素子の光位相制御に寄与する前記の薄膜ヒータに印加される電力と、前記の熱光学光機能素子の光位相制御に寄与しない前記の擬似薄膜ヒータに印加される電力との総和が一定になるように前記電力が印加される構成としたことを特徴とする。 According to a third aspect of the present invention, there is provided the thermo-optic optical functional component according to the first aspect, wherein the thin-film heater contributes to optical phase control of the thermo-optic optical functional element for optical function control. The power is applied so that the sum of the power applied to the pseudo-thin film heater that does not contribute to the optical phase control of the thermo-optic optical functional element is constant. It is characterized by.
また、第4発明の熱光学光機能部品は、第1発明から第3発明のいずれか1つの熱光学光機能部品において、前記の擬似薄膜ヒータの個数が複数であることを特徴とする。 According to a fourth aspect of the present invention, there is provided a thermo-optic light functional component according to any one of the first to third inventions, wherein the number of the pseudo thin film heaters is plural.
また、第5発明の熱光学光機能部品は、第1発明から第4発明のいずれか1つの熱光学光機能部品において、前記の擬似薄膜ヒータへ電力を印加することによって発生する熱が前記の熱光学光機能素子の光機能に影響を与えない位置に前記の擬似薄膜ヒータが配置されていることを特徴とする。 The thermo-optic optical functional component of the fifth invention is the thermo-optic optical functional component according to any one of the first to fourth inventions, wherein the heat generated by applying electric power to the pseudo thin film heater is The pseudo thin film heater is disposed at a position that does not affect the optical function of the thermo-optic optical functional element.
また、第6発明の熱光学光機能部品は、第1発明から第5発明の何れか1つの熱光学光機能部品において、前記の熱光学光機能素子が、熱光学光スイッチ素子であることを特徴とする。 According to a sixth aspect of the present invention, there is provided the thermo-optic optical functional component according to any one of the first to fifth inventions, wherein the thermo-optic optical functional element is a thermo-optic optical switch element. Features.
また、第7発明の熱光学光機能部品は、第1発明から第5発明の何れか1つの熱光学光機能部品において、前記の熱光学光機能素子が、熱光学可変光減衰器であることを特徴とする。 According to a seventh aspect of the present invention, there is provided the thermo-optic optical functional component according to any one of the first to fifth inventions, wherein the thermo-optic optical functional element is a thermo-optic variable optical attenuator. It is characterized by.
また、第8発明の熱光学光機能部品は、第1発明から第7発明のいずれか1つの熱光学光機能部品において、前記の光特性に温度依存性を有する光機能素子が、アレイ導波路回折格子、あるいは、非対称マッハツェンダー干渉計であることを特徴とする。 According to an eighth aspect of the present invention, there is provided the thermooptic optical functional component according to any one of the first to seventh inventions, wherein the optical functional element having temperature dependence on the optical characteristics is an arrayed waveguide. It is a diffraction grating or an asymmetric Mach-Zehnder interferometer.
また、第9発明の熱光学光機能部品は、第1発明から第7発明の何れか1つの熱光学光機能部品において、前記の光特性に温度依存性を有する光機能素子が、半導体レーザの出射光が光結合するように、導波路にハイブリッド集積した導波路型レーザ光源であることを特徴とする。 According to a ninth aspect of the present invention, there is provided the thermo-optic optical functional component according to any one of the first to seventh inventions, wherein the optical functional element having temperature dependence on the optical characteristics is a semiconductor laser. It is a waveguide type laser light source hybrid-integrated in a waveguide so that emitted light is optically coupled.
また、第10発明の熱光学光機能部品は、第1発明から第9発明のいずれか1つの熱光学光機能部品において、前記の基板がシリコンからなり、導波路を構成する材料が石英を主成分とするガラス材料であることを特徴とする。 According to a tenth aspect of the present invention, in the thermooptic optical functional component according to any one of the first to ninth aspects, the substrate is made of silicon, and the material constituting the waveguide is mainly quartz. It is characterized by being a glass material as a component.
また、第11発明の熱光学光機能部品の制御方法は、薄膜ヒータへ電力を印加して光導波路に温度変化を与え、その温度変化によって誘起される屈折率変化を用いて光機能を制御する熱光学光機能素子を少なくとも1つ具備し、且つ、光特性に温度依存性を有する光機能素子を少なくとも1つ具備し、且つ、前記の熱光学光機能素子と前記の光特性に温度依存性を有する光機能素子が同一の基板、あるいは、複数の構成基板を接合した1つの複合基板上に形成され、
更に、前記の熱光学光機能素子の光位相制御に寄与する前記の薄膜ヒータの他に、前記の熱光学光機能素子の光位相制御に寄与しない擬似薄膜ヒータが少なくとも1つ、前記基板、あるいは、前記複合基板上に形成されている熱光学光機能部品の制御方法であって、
前記擬似薄膜ヒータには、光機能の制御のために、前記の熱光学光機能素子の光位相制御に寄与する前記の薄膜ヒータに印加される電力が変化しても、前記の光特性に温度依存性を有する光機能素子の温度がほぼ一定となるように、所定の電力が印加することを特徴とする。In addition, according to the eleventh aspect of the invention, there is provided a method for controlling a thermo-optic optical functional component, wherein electric power is applied to the thin film heater to change the temperature of the optical waveguide, and the optical function is controlled using the refractive index change induced by the temperature change. At least one thermo-optic optical functional element, at least one optical functional element having temperature dependence in optical characteristics, and temperature dependence in the thermo-optic optical functional element and the optical characteristics. Are formed on the same substrate or one composite substrate obtained by bonding a plurality of constituent substrates,
Further, in addition to the thin film heater that contributes to the optical phase control of the thermo-optic optical functional element, at least one pseudo thin film heater that does not contribute to the optical phase control of the thermo-optic optical functional element, the substrate, or , A method for controlling a thermo-optic optical functional component formed on the composite substrate,
Even if the electric power applied to the thin film heater that contributes to the optical phase control of the thermo-optic optical functional element changes in order to control the optical function, the pseudo thin film heater does not change the temperature in the optical characteristics. Predetermined power is applied so that the temperature of the optical functional element having dependency is substantially constant.
また、第12発明の熱光学光機能部品の制御方法は、薄膜ヒータへ電力を印加して光導波路に温度変化を与え、その温度変化によって誘起される屈折率変化を用いて光機能を制御する熱光学光機能素子を少なくとも1つ具備し、且つ、光特性に温度依存性を有する光機能素子を少なくとも1つ具備し、且つ、前記の熱光学光機能素子と前記の光特性に温度依存性を有する光機能素子が同一の基板、あるいは、複数の構成基板を接合した1つの複合基板上に形成され、
更に、前記の熱光学光機能素子の光位相制御に寄与する前記の薄膜ヒータの他に、前記の熱光学光機能素子の光位相制御に寄与しない擬似薄膜ヒータが少なくとも1つ、前記基板、あるいは、前記複合基板上に形成されている熱光学光機能部品の制御方法であって、
光機能の制御のために、前記の熱光学光機能素子の光位相制御に寄与する前記の薄膜ヒータに印加する電力と、前記の熱光学光機能素子の光位相制御に寄与しない前記の擬似薄膜ヒータに印加する電力との総和が一定になるように前記電力を印加することを特徴とする。The thermo-optic optical functional component control method according to the twelfth aspect of the invention applies power to the thin film heater to change the temperature of the optical waveguide, and controls the optical function using the refractive index change induced by the temperature change. At least one thermo-optic optical functional element, at least one optical functional element having temperature dependence in optical characteristics, and temperature dependence in the thermo-optic optical functional element and the optical characteristics. Are formed on the same substrate or one composite substrate obtained by bonding a plurality of constituent substrates,
Further, in addition to the thin film heater that contributes to the optical phase control of the thermo-optic optical functional element, at least one pseudo thin film heater that does not contribute to the optical phase control of the thermo-optic optical functional element, the substrate, or , A method for controlling a thermo-optic optical functional component formed on the composite substrate,
The power applied to the thin film heater contributing to the optical phase control of the thermo-optic optical functional element for controlling the optical function, and the pseudo thin film not contributing to the optical phase control of the thermo-optical optical functional element The power is applied so that the sum total with the power applied to the heater is constant.
また、第13発明の熱光学光機能部品の制御方法は、第11発明または第12発明の熱光学光機能部品の制御方法において、前記の薄膜ヒータと前記の擬似薄膜ヒータに印加する電力の総和を、一定で、且つ、熱光学光機能部品の光機能の制御のために必要な電力の最大値とすることを特徴とする。 Further, the control method of the thermo-optic optical functional component of the thirteenth invention is the sum of electric power applied to the thin film heater and the pseudo thin-film heater in the control method of the thermo-optic optical component of the eleventh invention or the twelfth invention. Is the maximum value of electric power required for controlling the optical function of the thermo-optic optical functional component.
以上のような、第1発明の熱光学光機能部品においては、薄膜ヒータへ電力を印加して光導波路に温度変化を与え、その温度変化によって誘起される屈折率変化を用いて光機能を制御する熱光学光機能素子を少なくとも1つ具備し、且つ、光特性に温度依存性を有する光機能素子を少なくとも1つ具備し、且つ、前記の熱光学光機能素子と前記の光特性に温度依存性を有する光機能素子が同一の基板、あるいは、複数の構成基板を接合した1つの複合基板上に形成された熱光学光機能部品において、前記の熱光学光機能素子の光位相制御に寄与する前記の薄膜ヒータの他に、前記の熱光学光機能素子の光位相制御に寄与しない擬似薄膜ヒータが少なくとも1つ、前記基板、あるいは、前記複合基板上に形成されていることを特徴とするため、擬似薄膜ヒータへ印加する電力を自由に調整して、熱光学光機能部品への総印加電力を自由に調整することができる。従って、光機能の制御のために熱光学光機能素子の薄膜ヒータへ印加する電力が変化した場合でも、擬似薄膜ヒータへ印加する電力を適宜調整して、熱光学光機能部品への総印加電力を適宜に調整することにより、光機能素子の温度変化を抑制することができ、その結果、温度変化による光機能素子の光特性の変動を抑制することができて安定な熱光学光機能部品を実現することができる。例えば、光機能の制御のために熱光学光機能素子の薄膜ヒータに印加される電力と、擬似薄膜ヒータに印加される電力との総和が一定になるように、擬似薄膜ヒータに電力を印加することもでき、この場合には熱光学光機能素子の薄膜ヒータへ印加する電力が変化しても、光機能素子の温度を常に一定に保つことができるため、温度変化による光機能素子の光特性の変動を確実に防止することができる。 In the thermo-optic optical functional component of the first invention as described above, temperature is applied to the optical waveguide by applying power to the thin film heater, and the optical function is controlled using the refractive index change induced by the temperature change. At least one thermo-optic optical functional element, and at least one optical functional element having temperature dependence on optical characteristics, and temperature dependence on the thermo-optic optical functional element and the optical characteristics. In a thermo-optic optical functional component formed on the same substrate or a single composite substrate in which a plurality of constituent substrates are joined, the optical functional device having the property contributes to the optical phase control of the thermo-optic optical functional device. In addition to the thin film heater, at least one pseudo thin film heater that does not contribute to optical phase control of the thermo-optic optical functional element is formed on the substrate or the composite substrate. , Free to adjust the power applied to the thin film heater similar, the total power applied to the thermal-optical functional component can be freely adjusted. Therefore, even if the power applied to the thin film heater of the thermo-optic optical functional element changes for the control of the optical function, the power applied to the pseudo thin-film heater is adjusted as appropriate so that the total applied power to the thermo-optic optical functional component As a result, the temperature change of the optical functional element can be suppressed, and as a result, the fluctuation of the optical characteristics of the optical functional element due to the temperature change can be suppressed and a stable thermo-optic optical functional component can be obtained. Can be realized. For example, power is applied to the pseudo thin film heater so that the sum of the power applied to the thin film heater of the thermo-optic optical functional element and the power applied to the pseudo thin film heater is constant for controlling the optical function. In this case, the temperature of the optical functional element can always be kept constant even if the power applied to the thin film heater of the thermo-optic optical functional element changes. Can be reliably prevented.
また、第2発明の熱光学光機能部品によれば、擬似薄膜ヒータには、光機能の制御のために、熱光学光機能素子の光位相制御に寄与する前記の薄膜ヒータに印加される電力が変化しても、光特性に温度依存性を有する光機能素子の温度がほぼ一定となるように、所定の電力が印加される構成としたことを特徴とするため、温度変化による光機能素子の光特性の変動を抑制することができて安定な熱光学光機能部品を実現することができる。 According to the thermo-optic optical functional component of the second invention, the pseudo-thin film heater includes a power applied to the thin-film heater that contributes to optical phase control of the thermo-optic optical functional element for controlling the optical function. The optical functional element is configured to be applied with a predetermined power so that the temperature of the optical functional element having temperature dependence in the optical characteristics is substantially constant even if the optical characteristic changes. Therefore, a stable thermo-optic optical functional component can be realized.
また、第3発明の熱光学光機能部品によれば、光機能の制御のために熱光学光機能素子の光位相制御に寄与する薄膜ヒータに印加される電力と、熱光学光機能素子の光位相制御に寄与しない擬似薄膜ヒータに印加される電力との総和が一定になるように構成したことを特徴とするため、光機能の制御のために熱光学光機能素子の薄膜ヒータへ印加する電力が変化しても、光機能素子の温度を常に一定に保つことができ、より確実に温度変化による光機能素子の光特性の変動を防止して、より安定な熱光学光機能部品を実現することができる。 Further, according to the thermo-optic optical functional component of the third invention, the electric power applied to the thin film heater contributing to the optical phase control of the thermo-optic optical functional element for controlling the optical function, and the light of the thermo-optic optical functional element The power applied to the thin film heater of the thermo-optic optical functional element for controlling the optical function because the total sum with the power applied to the pseudo thin film heater that does not contribute to the phase control is constant. Even if the temperature changes, the temperature of the optical functional element can be kept constant at all times, and the fluctuation of the optical characteristics of the optical functional element due to the temperature change can be more reliably prevented to realize a more stable thermo-optic optical functional component be able to.
また、第4発明の熱光学光機能部品によれば、擬似薄膜ヒータの個数が複数であるため、熱光学光機能部品への総印加電力を調整するために擬似薄膜ヒータへ印加される電力を複数の擬似薄膜ヒータに分配して、擬似薄膜ヒータ1個あたりの印加電力を少なくすることができるために、電力を印加することによって発生し、大きな電力を印加するほど大きくなる、擬似薄膜ヒータの抵抗値変動や断線などの経時劣化を低くすることができる。 Further, according to the thermo-optic optical functional component of the fourth invention, since the number of the pseudo thin film heater is plural, the power applied to the pseudo thin film heater is adjusted to adjust the total applied power to the thermo-optic optical functional component. Since it is possible to reduce the applied power per pseudo thin film heater by distributing to a plurality of pseudo thin film heaters, the pseudo thin film heater is generated by applying power and becomes larger as larger power is applied. It is possible to reduce deterioration over time such as resistance value fluctuation and disconnection.
また、第5発明の熱光学光機能部品によれば、擬似薄膜ヒータへ電力を印加することによって発生する熱が熱光学光機能素子の光機能に影響を与えない位置に擬似薄膜ヒータを配置することによって、熱光学光機能部品の光機能制御と独立に擬似薄膜ヒータへ印加する電力を自由に設定することができるため、熱光学光機能素子の薄膜ヒータと擬似薄膜ヒータへ印加すべき電力を容易に決定できる。 According to the thermo-optic optical functional component of the fifth invention, the pseudo-thin film heater is disposed at a position where the heat generated by applying electric power to the pseudo-thin film heater does not affect the optical function of the thermo-optic optical functional element. Therefore, the power to be applied to the pseudo thin film heater can be freely set independently of the optical function control of the thermo-optic light functional component. Easy to determine.
また、第6発明または第7発明の熱光学光機能部品によれば、熱光学光機能素子が、熱光学光スイッチ素子または熱光学可変光減衰器であることを特徴とするため、光スイッチ機能や可変光減衰機能の制御のために熱光学光スイッチ素子または熱光学可変光減衰器の薄膜ヒータへ印加する電力が変化した場合でも、擬似薄膜ヒータへ印加する電力を適宜調整して、熱光学光機能部品への総印加電力を適宜に調整することにより、光機能素子の温度変化を抑制することができ、その結果、温度変化による光機能素子の光特性の変動を抑制することができて安定な熱光学光機能部品を実現することができる。 According to the thermo-optic optical functional component of the sixth invention or the seventh invention, the thermo-optic optical functional element is a thermo-optic optical switch element or a thermo-optic variable optical attenuator. Even if the power applied to the thin film heater of the thermo-optic optical switch element or thermo-optic variable optical attenuator changes to control the variable light attenuation function, the power applied to the pseudo thin film heater is adjusted appropriately to By appropriately adjusting the total applied power to the optical functional component, the temperature change of the optical functional element can be suppressed, and as a result, the fluctuation of the optical characteristics of the optical functional element due to the temperature change can be suppressed. A stable thermo-optic optical functional component can be realized.
また、第8発明または第9発明の熱光学光機能部品によれば、光機能素子が、アレイ導波路回折格子、非対称マッハツェンダー干渉計、または、導波路型レーザ光源であることを特徴とするため、光機能の制御のために熱光学光機能部品の薄膜ヒータへ印加する電力が変化した場合でも、擬似薄膜ヒータへ印加する電力を適宜調整して、熱光学光機能部品への総印加電力を適宜に調整することにより、アレイ導波路回折格子、非対称マッハツェンダー干渉計、または、導波路型レーザ光源の温度変化を抑制することができ、その結果、温度変化によるアレイ導波路回折格子または非対称マッハツェンダー干渉計の波長変動などや、導波路型レーザ光源の発振波長の変動などを抑制することができて安定な熱光学光機能部品を実現することができる。 According to the thermo-optic optical functional component of the eighth or ninth invention, the optical functional element is an arrayed waveguide diffraction grating, an asymmetric Mach-Zehnder interferometer, or a waveguide type laser light source. Therefore, even when the power applied to the thin-film heater of the thermo-optic optical component for the control of the optical function changes, the power applied to the pseudo-thin film heater is appropriately adjusted so that the total applied power to the thermo-optic optical functional component The temperature change of the arrayed waveguide grating, the asymmetric Mach-Zehnder interferometer, or the waveguide type laser light source can be suppressed by adjusting appropriately, and as a result, the arrayed waveguide grating or asymmetrical due to the temperature change. Stable thermo-optic functional components can be realized by suppressing fluctuations in the wavelength of the Mach-Zehnder interferometer and fluctuations in the oscillation wavelength of the waveguide laser source. That.
また、第10発明の熱光学光機能部品によれば、基板がシリコンからなり、導波路を構成する材料が石英を主成分とするガラス材料であるため、低損失性や長期信頼性、光ファイバとの接続性、温度安定性などに優れた熱光学光機能部品を実現することができる。更に、導波路材料である石英を主成分とするガラス材料と比較して、基板材料であるシリコンの熱伝導率が100倍大きいため、薄膜ヒータに電力を印加して発生した熱が基板方向に逃げ、水平方向の熱の拡散が抑制されて局所的な温度変化を与えることができ、熱光学光機能素子の小型化が図れ、それに伴って熱光学光機能部品も小型化できる。 According to the thermo-optic optical functional component of the tenth invention, since the substrate is made of silicon and the material constituting the waveguide is a glass material mainly composed of quartz, low loss and long-term reliability, optical fiber Thermooptic optical functional parts with excellent connectivity and temperature stability can be realized. Furthermore, since the thermal conductivity of silicon, which is a substrate material, is 100 times larger than that of a glass material mainly composed of quartz, which is a waveguide material, the heat generated by applying power to the thin film heater is directed toward the substrate. The escape and horizontal diffusion of heat can be suppressed, and a local temperature change can be given, so that the thermo-optic optical functional element can be miniaturized and the thermo-optic optical functional component can be miniaturized accordingly.
また、第11発明の熱光学光機能部品の制御方法によれば、薄膜ヒータへ電力を印加して光導波路に温度変化を与え、その温度変化によって誘起される屈折率変化を用いて光機能を制御する熱光学光機能素子を少なくとも1つ具備し、且つ、光特性に温度依存性を有する光機能素子を少なくとも1つ具備し、且つ、前記の熱光学光機能素子と前記の光特性に温度依存性を有する光機能素子が同一の基板、あるいは、複数の構成基板を接合した1つの複合基板上に形成され、更に、前記の熱光学光機能素子の光位相制御に寄与する前記の薄膜ヒータの他に、前記の熱光学光機能素子の光位相制御に寄与しない擬似薄膜ヒータが少なくとも1つ、前記基板、あるいは、前記複合基板上に形成されている熱光学光機能部品の制御方法であって、前記擬似薄膜ヒータには、光機能の制御のために、前記の熱光学光機能素子の光位相制御に寄与する前記の薄膜ヒータに印加される電力が変化しても、前記の光特性に温度依存性を有する光機能素子の温度がほぼ一定となるように、所定の電力が印加することを特徴とするため、温度変化による光機能素子の光特性の変動を抑制することができて熱光学光機能部品の安定化を実現することができる。 In addition, according to the control method of the thermo-optic optical functional component of the eleventh aspect of the invention, the optical function is applied using the refractive index change induced by the temperature change by applying electric power to the thin film heater to change the temperature of the optical waveguide. At least one thermo-optic optical functional element to be controlled, at least one optical functional element having temperature dependence in optical characteristics, and temperature in the thermo-optical optical functional element and the optical characteristics. The thin film heater in which the optical functional element having dependency is formed on the same substrate or a single composite substrate obtained by bonding a plurality of constituent substrates, and further contributes to optical phase control of the thermo-optic optical functional element In addition, there is a method of controlling a thermo-optic optical functional component formed on at least one pseudo thin film heater that does not contribute to optical phase control of the thermo-optic optical functional element, the substrate, or the composite substrate. And said Similar thin film heaters have temperature dependence on the optical characteristics even if the power applied to the thin film heaters that contributes to the optical phase control of the thermo-optic optical functional elements changes for the purpose of controlling optical functions. Since the predetermined power is applied so that the temperature of the optical functional element having the optical characteristics is substantially constant, the fluctuation of the optical characteristics of the optical functional element due to the temperature change can be suppressed, and the thermo-optic light Stabilization of functional parts can be realized.
また、第12発明の熱光学光機能部品の制御方法によれば、薄膜ヒータへ電力を印加して光導波路に温度変化を与え、その温度変化によって誘起される屈折率変化を用いて光機能を制御する熱光学光機能素子を少なくとも1つ具備し、且つ、光特性に温度依存性を有する光機能素子を少なくとも1つ具備し、且つ、前記の熱光学光機能素子と前記の光特性に温度依存性を有する光機能素子が同一の基板、あるいは、複数の構成基板を接合した1つの複合基板上に形成され、更に、前記の熱光学光機能素子の光位相制御に寄与する前記の薄膜ヒータの他に、前記の熱光学光機能素子の光位相制御に寄与しない擬似薄膜ヒータが少なくとも1つ、前記基板、あるいは、前記複合基板上に形成されている熱光学光機能部品の制御方法であって、光機能の制御のために、前記の熱光学光機能素子の光位相制御に寄与する前記の薄膜ヒータに印加する電力と、前記の熱光学光機能素子の光位相制御に寄与しない前記の擬似薄膜ヒータに印加する電力との総和が一定になるように前記電力を印加することを特徴とするため、光機能の制御のために熱光学光機能素子の薄膜ヒータへ印加する電力が変化しても、光機能素子の温度を常に一定に保つことができ、より確実に温度変化による光機能素子の光特性の変動を防止して、熱光学光機能部品をより安定化させることができる。 According to the control method for a thermo-optic optical functional component of the twelfth aspect of the invention, an optical function is applied using a refractive index change induced by the temperature change by applying electric power to the thin film heater to give a temperature change to the optical waveguide. At least one thermo-optic optical functional element to be controlled, at least one optical functional element having temperature dependence in optical characteristics, and temperature in the thermo-optical optical functional element and the optical characteristics. The thin film heater in which the optical functional element having dependency is formed on the same substrate or a single composite substrate obtained by bonding a plurality of constituent substrates, and further contributes to optical phase control of the thermo-optic optical functional element In addition, there is a method of controlling a thermo-optic optical functional component formed on at least one pseudo thin film heater that does not contribute to optical phase control of the thermo-optic optical functional element, the substrate, or the composite substrate. Light machine For controlling the electric phase applied to the thin film heater contributing to the optical phase control of the thermo-optic optical functional element and the pseudo thin film heater not contributing to the optical phase control of the thermo-optical optical functional element. Since the power is applied so that the sum of the applied power and the applied power is constant, the light is controlled even if the power applied to the thin film heater of the thermo-optic optical functional element is changed for controlling the optical function. The temperature of the functional element can be kept constant at all times, the fluctuation of the optical characteristics of the optical functional element due to temperature change can be prevented more reliably, and the thermo-optic optical functional component can be further stabilized.
また、第13発明の熱光学光機能部品の制御方法によれば、薄膜ヒータと擬似薄膜ヒータに印加する電力の総和を、一定で、且つ、熱光学光機能部品の光機能の制御のために必要な電力の最大値とすることを特徴とするため、印加される電力の総和を必要最小限に保つことができる。 Further, according to the control method of the thermo-optic optical functional component of the thirteenth invention, the total sum of the power applied to the thin film heater and the pseudo thin-film heater is constant and for controlling the optical function of the thermo-optic optical functional component. Since it is characterized by the maximum value of the required power, the total sum of the applied power can be kept to the minimum necessary.
上記の本発明の熱光学光機能部品、及び、その制御方法は、より高い精度で光機能素子の透過波長や発振波長などを規定された光波長グリッドに合わせる必要がある、よりチャネル間隔が狭いWDM光通信システムで用いられるWDM光機能部品に適用した場合であるほど、その効果は大きく、特に、極めて高い波長精度が要求される、チャネル間隔が概ね200GHz以下のDWDM光通信システム用光機能部品に適用した場合には絶大な効果が得られる。更に、上記の本発明の熱光学光機能部品、及び、その制御方法は、光機能の制御のために生じる印加電力の変動がより大きい熱光学光機能部品に適用した場合に、より大きな効果が得られ、例えば、最も端の出力チャネル導波路から、反対側の最も端の出力チャネル導波路へ、光が出力される出力チャネル導波路を切り替える場合に大きな印加電力の変動が生じる、1×2光スイッチをツリー状に接続した1×N光スイッチや、全てのTOSWが駆動される状態から全てのTOSWが駆動されない状態へ切り替える場合に大きな印加電量の変動が生じる、複数個の2×2光スイッチを並列に並べた光スイッチアレイなどに適用した場合に絶大な効果が得られる。 The above-described thermo-optic optical functional component of the present invention and the control method thereof need to match the transmission wavelength and oscillation wavelength of the optical functional element with the prescribed optical wavelength grid with higher accuracy, and the channel spacing is narrower. The effect is greater as it is applied to a WDM optical functional component used in a WDM optical communication system, and in particular, an optical functional component for a DWDM optical communication system having a channel interval of approximately 200 GHz or less that requires extremely high wavelength accuracy. When applied to, a great effect can be obtained. Furthermore, the above-described thermo-optic optical functional component and the control method thereof according to the present invention have a greater effect when applied to a thermo-optic optical functional component in which the variation in applied power generated for controlling the optical function is larger. For example, when the output channel waveguide from which light is output is switched from the endmost output channel waveguide to the endmost output channel waveguide on the opposite side, a large variation in applied power occurs. 1 × N optical switch with optical switches connected in a tree shape, or multiple 2 × 2 lights that cause large fluctuations in the amount of applied energy when switching from a state where all TOSWs are driven to a state where all TOSWs are not driven When applied to an optical switch array in which switches are arranged in parallel, a great effect can be obtained.
以下、図面を参照しながら本発明の実施例を詳細に説明する。
なお、以下の実施例では、導波路材料として石英を主成分としたガラス材料を用いたが、本技術はこれに制限されるものでなく、半導体材料や有機誘電体材料や他の無機誘電体材料などの他の導波路材料を用いた場合にも適用することができ、熱光学光機能素子の駆動状態の変動に対する波長安定化の効果が本実施例と同様に得られ、更には、導波路材料の温度依存性が大きいほどその効果は大きい。また、本実施例では、基板としてシリコンを使用したが、本技術はこれに制限されるものでなく、他の半導体材料からなる基板や石英など他の無機誘電体材料を基板材料として用いた場合にも適用することができ、本実施例と同様に上記の効果が得られる。
〔実施例1〕Hereinafter, embodiments of the present invention will be described in detail with reference to the drawings.
In the following examples, a glass material mainly composed of quartz was used as a waveguide material. However, the present technology is not limited to this, and semiconductor materials, organic dielectric materials, and other inorganic dielectric materials are used. The present invention can also be applied when other waveguide materials such as materials are used, and the effect of wavelength stabilization against fluctuations in the driving state of the thermo-optic optical element can be obtained in the same manner as in this embodiment. The greater the temperature dependence of the waveguide material, the greater the effect. In this embodiment, silicon is used as the substrate. However, the present technology is not limited to this, and a substrate made of another semiconductor material or another inorganic dielectric material such as quartz is used as the substrate material. The above effect can be obtained in the same manner as in this embodiment.
[Example 1]
本発明の第1の実施例に係る熱光学光機能部品の構成を図1に示す。
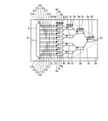
同図に示すように、本実施例は、石英系プレーナ光波回路で作製されたAWG8と、ヒータ装荷型MZIからなる15個の2×1光スイッチ6a〜6oをツリー状に接続した16×1光スイッチ10を集積して、2×1光スイッチ6a〜6oの駆動パターンを切り替えることによって、入力チャネル導波路31に入力された16波のWDM光信号のうち、任意の1波の光信号を出力チャネル導波路32に出力する波長チャネルセレクタを構成した例である。FIG. 1 shows the configuration of a thermo-optic optical functional component according to the first embodiment of the present invention.
As shown in the figure, this embodiment is a 16 × 1 in which an
同図において、AWG8と2×1光スイッチ6a〜6oは模式図で表しており、詳細構造はそれぞれ図7と図9に示すとおりである。AWG8の設計パラメータは、チャネル間隔が50GHz、FSRが32ch(1600GHz)、チャネル導波路アレイ36の本数が125本、チャネル導波路アレイ36の隣接導波路長差(ΔL)が125μm、スラブ導波路35a,35bの焦点距離が9mmであり、3dB透過帯域幅は約0.2nmである。AWG8として、1入力17出力のものを使用し、出力側の17本の導波路のうち、16本の導波路はチャネル導波路37(第1〜第16のチャネル導波路37a〜37p)を介して16×1光スイッチ10と接続し、残りの1本はAWG8単体の特性評価用のモニタ導波路38として回路端まで接続した。 In the drawing, the
また、2×1光スイッチ6a〜6oは、カップラ33a,33bが方向性結合器で構成された3dBカップラであり、アーム導波路34a,34bの光路長が等しく、アーム導波路34aの上部の上部クラッド2b上に薄膜ヒータ4が装荷されている。図1中の2×1光スイッチ6a〜6oの模式図は、図9(c)に示すとおり、角を黒色で塗りつぶした側の入力チャネル導波路が31a、その反対側の入力チャネル導波路が31b、出力チャネル導波路が32bであり、薄膜ヒータ4に電力を給電しない場合には、入力チャネル導波路31aと出力チャネル導波路32bが光学的に接続され、アーム導波路34aを伝搬する光にλ/2の位相差を与える電力(以下、スイッチング電力と呼ぶ)を薄膜ヒータ4に給電した場合には、入力チャネル導波路31bと出力チャネル導波路32bが光学的に接続される。なお、本実施例で用いた2×1光スイッチ6a〜6oのスイッチング電力は全て0.5Wである。 The 2 × 1 optical switches 6a to 6o are 3 dB couplers in which the
本実施例では、擬似薄膜ヒータ5a〜5dへの電力印加により発生する熱が2×1光スイッチ6a〜6oの光学特性に影響を及ぼさない様に、具体的には、アーム導波路34a,34b間の光路長差を変化させないように、4個の擬似薄膜ヒータ5a〜5dを2×1光スイッチ6a〜6oとの距離を200μm以上確保して、且つ、16×1光スイッチ10を構成する2×1光スイッチ6a〜6oのツリー構造の各段に一個ずつ近接する様に配置した。 In the present embodiment, specifically, the
本実施例は、図10に示す石英系プレーナ光波回路の製造工程を使用して作製した。まず、シリコン基板1上に、火炎堆積法(FHD法)を用いて下部クラッド2aとコア3を成膜する。次にフォトリソグラフィ技術とドライエッチング技術を用いて、コア3を導波路パターン形状に加工する。次に、その上に上部クラッド2bを堆積して埋め込み型導波路構造を形成する。更に、真空蒸着法とフォトリソグラフィ法とウェットエッチング法を用いて、上部クラッド2b上に薄膜ヒータ4、及び、擬似薄膜ヒータ5を形成する。本実施例では、シリコン基板1の厚さを1mm、下部クラッド層2aの厚さを20μm、上部クラッド層2bの厚さを20μm、コア3の断面寸法を7μm角とし、コア3とクラッド2a,2bとの比屈折率差を0.7%とした。 This example was manufactured using the manufacturing process of the quartz-based planar lightwave circuit shown in FIG. First, the lower clad 2a and the
本技術の有効性を確認するために、上記の波長チャネルセレクタを作製して、16×1光スイッチ10の駆動状態を変化させた時のAWG8の波長変動量を測定した。作製した波長チャネルセレクタは、放熱フィン付のアルミ製マウントに熱伝導性接着剤を用いて固定して、槽内温度を30℃に保った恒温槽内に設置して光学特性を評価した。本実施例では、EDFA(Erbium Doped Fiber Amplifier)を用いたASE(Amplified Spontancous Emission)光源と光スペクトラムアナライザ(OSA)を使用して、入力チャネル導波路31とモニタ用チャネル導波路38の間の透過中心波長を求めた。更に、無電力印加状態で測定した入力チャネル導波路31とモニタ用チャネル導波路38の間の透過中心波長に発振波長を合わせた可変波長光源を入力チャネル導波路31に接続し、モニタ用チャネル導波路38に光パワーメータを接続して、16×1光スイッチ10の駆動状態を変化させながら、モニタ用チャネル導波路38に出力される光強度を測定した。AWG8によりチャネル導波路37a〜37pに分波された信号光を出力チャネル導波路32に出力する駆動状態をそれぞれチャネル1〜16とした時に、チャネルが1、16、2、16、1の順番に切り替わるように2×1光スイッチ6a〜6oの駆動状態を変化させ、AWG8の波長変動量と出力光強度変動量を測定した。本実施例に係る熱光学光機能部品の、選択チャネルと、出力チャネル導波路32と光学的に接続されるチャネル導波路と、2×1光スイッチ6a〜6oの駆動パターンと、駆動される2×1光スイッチの個数の関係を表1に示す。 In order to confirm the effectiveness of the present technology, the wavelength channel selector described above was manufactured, and the wavelength variation of the
同表において、○印は対応する2×1光スイッチを駆動する(スイッチング電力を印加する)ことを表している。同表に示す通り、チャネル1、2、16を選択する場合に電力が印加される2×1光スイッチの個数はそれぞれ0、1、4個であり、本実施例では、2×1光スイッチ1個当たりのスイッチング電力が0.5Wであるため、チャネル1、2、16を選択するために必要な16×1光スイッチ10(薄膜ヒータ4)への電源からの印加電力は0.0、0.5、2.0Wである。本実施例では、4個の擬似薄膜ヒータ5a〜5dには、回路全体への総印加電力が16×1光スイッチ10の駆動に必要な最大印加電力である2.0Wに保たれるように、選択チャネル1、2、16に対して、0.5、0.375、0.0Wの電力を電源から印加した。 In the table, a circle indicates that the corresponding 2 × 1 optical switch is driven (switching power is applied). As shown in the table, the number of 2 × 1 optical switches to which power is applied when selecting
16×1光スイッチ10への印加電力と、擬似薄膜ヒータ5a〜5dへの印加電力のグラフを図2(a)に、波長変動量と出力光強度変動量の測定結果をそれぞれ図2(b)、図2(c)に示す。なお、同図(a)において、実線が16×1光スイッチ10への印加電力を、破線が擬似薄膜ヒータ5a〜5dへの印加電力の和を表している。また、比較のために、図6に示す擬似薄膜ヒータを形成しない従来の波長チャネルセレクタも作製して同様の測定を行ったところ、図3に示す測定結果が得られた。同図(a)は16×1光スイッチ10への印加電力を、同図(b)は波長変動量の測定結果を、同図(c)は出力光強度変動量の測定結果を表している。同図から分かるように、従来の波長チャネルセレクタでは、擬似薄膜ヒータが存在しないため、回路全体の総印加電力を調整することができず、16×1光スイッチ10へ印加する電力に応じて、回路全体の温度が変動し、最大で0.1nm程度の波長変動と、最大で3dB程度の出力光強度変動が確認された。ここで、0.1nmの波長変動はAWG8の温度が約10℃変化したことに相当する。それに対して、本実施例では、擬似薄膜ヒータ5a〜5dへの印加電力を調整して、回路全体への総印加電力が一定に保つことができたため、回路全体の温度が変化せず、16×1光スイッチ10の駆動状態を変化しても、AWG8の透過中心波長は変化せず、更に、それに伴う出力光強度の変動も見られなかった。 A graph of the applied power to the 16 × 1
また、本実施例では、チャネル1の状態、即ち、2×1光スイッチ6a〜6oに電力を印加せず、擬似薄膜ヒータ5a〜5dに0.5Wずつ電力を印加した状態で2000時間保持した時の擬似薄膜ヒータの抵抗値の変動量は1%未満であった。比較のため、擬似薄膜ヒータを分割せず、1個の擬似薄膜ヒータで総印加電力の調整を行う波長チャネルセレクタも作製して、同様に、チャネル1の状態、即ち、2×1光スイッチ6a〜6oに電力を印加せず、1個の擬似薄膜ヒータに2.0Wの電力を印加した状態で2000時間保持した場合についても評価したところ、擬似薄膜ヒータの抵抗値の変動量は約10%であった。この結果から、擬似薄膜ヒータを分割して、擬似薄膜ヒータ1個当たりの印加電力を小さくすることによって、電力印加によって生じる擬似薄膜ヒータの抵抗値変動や断線などの経時劣化を防止することができることを確認した。加えて、擬似薄膜ヒータの分割により、個々の擬似薄膜ヒータで生じる発熱量が減るために、2×1光スイッチ6a〜6oの光学特性への影響を抑制するために必要な2×1光スイッチ6a〜6oとの距離を小さくすることができた。具体的には、4分割した場合には、擬似薄膜ヒータ1個当たりの発熱量が1/4になり、分割しない場合に必要な擬似薄膜ヒータと2×1光スイッチ6a〜6oとの距離の1/4に小さくした場合にも、2×1光スイッチ6a〜6oの光学特性に影響を与えないことを確認した。 Further, in this example, the state of
更に、本実施例では、AGW8からの距離が最も大きい、擬似薄膜ヒータ5dへの印加電力を故意に半減させて駆動した場合の波長変動量も測定した。具体的には、選択チャネル1,2,16に対して、擬似薄膜ヒータ5a〜5cには上記と同様に0.5,0.375,0.0Wの電力を印加し、擬似薄膜ヒータ5dには0.25,0.1875,0.0Wの電力を印加して駆動した場合の波長変動量を測定した。その結果、波長変動量は最大で0.01nmであり、出力光強度変動量は約0.03dBであった。16×1光スイッチ10(薄膜ヒータ4)と擬似薄膜ヒータ5a〜5dに印加される電力の総和は、選択チャネル1,2,16に対して、1.75,1.875,2.0Wであり、印加電力の総和が最大で0.25W変動したことによって、AWG8の温度が約1.0℃変動した。印加電圧が低減された擬似薄膜ヒータ5aはAWG8からの距離が大きいため、総印加電力の変動の割合(0.25Wは2Wの1/8)に対して、波長変動の割合(0.01nmは0.1nmの1/10)は、若干少なかった。上記の波長と光強度の変動量は十分に小さな値であり、要求される仕様の範囲内で擬似薄膜ヒータへの印加電力を低減することで、消費電力の低減を図れることを確認した。 Further, in this example, the amount of wavelength fluctuation was measured when the distance from the
つまり、温度変化による光機能素子の光特性の変動(波長変動など)を確実に防止するには、熱光学光機能素子の薄膜ヒータに印加される電力と、擬似薄膜ヒータに印加される電力との総和が一定になるようにすることが最も望ましいが、必ずしもこれに限定するものではなく、要求される仕様によっては、擬似薄膜ヒータへの総印加電力を多少低減することにより、薄膜ヒータと擬似薄膜ヒータの印加電力の総和が多少変動して光機能素子の温度が多少変動し、光機能素子の光機能が多少変動してもよい。即ち、熱光学光機能素子の光位相制御に寄与する薄膜ヒータの他に、熱光学光機能素子の光位相制御に寄与しない擬似薄膜ヒータを設けたことにより、この擬似薄膜ヒータへ印加する電力を自由に調整して、熱光学光機能部品への総印加電力を自由に調整することができる。そして、擬似薄膜ヒータには、光機能の制御のために熱光学光機能素子の薄膜ヒータに印加される電力が変化しても、光機能素子の温度がほぼ一定(一定の場合も含む)となるように、所定の電力が印加すればよい。また、上記のように擬似薄膜ヒータへの総印加電力を低減する場合、何れの擬似薄膜ヒータの印加電力を低減してもよいが、光機能素子からの距離が大きい擬似薄膜ヒータへの印加電力を低減するほうが、熱光学光機能部品への総印加電力の変動割合に対して光機能素子の光特性の変動割合が小さいため、より有効である。なお、これらのことは以下の実施例においても、同様である。 That is, in order to reliably prevent fluctuations in the optical characteristics (wavelength fluctuations, etc.) of the optical functional element due to temperature changes, the power applied to the thin film heater of the thermo-optic optical functional element and the power applied to the pseudo thin film heater However, the present invention is not necessarily limited to this, and depending on the required specifications, the total applied power to the pseudo thin film heater may be slightly reduced to reduce the pseudo The total sum of the power applied to the thin film heater may vary somewhat, the temperature of the optical functional element may vary somewhat, and the optical function of the optical functional element may vary somewhat. That is, in addition to the thin film heater that contributes to the optical phase control of the thermo-optic optical functional element, by providing a pseudo thin film heater that does not contribute to the optical phase control of the thermo-optic optical functional element, the power applied to the pseudo thin film heater can be reduced. It is possible to freely adjust the total applied power to the thermo-optic light functional component. In the pseudo thin film heater, even if the electric power applied to the thin film heater of the thermo-optic optical functional element is changed for controlling the optical function, the temperature of the optical functional element is substantially constant (including a constant case). It suffices that predetermined power is applied. Moreover, when reducing the total applied power to the pseudo thin film heater as described above, the applied power of any pseudo thin film heater may be reduced, but the applied power to the pseudo thin film heater having a large distance from the optical functional element. Is more effective because the variation ratio of the optical characteristics of the optical functional element is smaller than the variation ratio of the total applied power to the thermo-optic optical functional component. These also apply to the following examples.
また、本実施例、及び、以下の実施例では、温度依存性を有する光フィルタとして、チャネル間隔が50GHzのAWGを用いたが、本技術はこれに制限されるものでなく、光特性に温度依存性を有する光機能素子であれば、非対称MZI型光フィルタなど他の構成の光機能素子を用いた場合にも適用することができ、熱光学光機能素子の駆動状態の変動に対する光学特性の安定性を向上させる効果が本実施例と同様に得られる。また、本実施例では、熱光学光素子としてN×1光スイッチを使用しているが、本技術はこれに限定されるものでなく、可変光減衰器や2×2光スイッチアレイなど、光機能の制御のために熱光学光機能素子に印加される電力が変化する熱光学光機能部品であれば、本実施例と同様に熱光学光機能素子の駆動状態の変動に対する光学特性の安定性を向上させる効果が得られ、更には、印加される電力の変動が大きい熱光学光機能部品ほど得られる効果は大きい。また、本実施例、及び、以下の実施例では、上記の石英系プレーナ光波回路の製造工程を用いたが、本技術はこれに制限されるものでなく、例えば、導波路材料の成膜方法としてスパッタ法やCVD法などを用いた場合、導波路材料の加工方法としてウェットエッチング法やイオンミリング法などを用いた場合にも適用することができ、本実施例と同様に上記の効果が得られる。
〔実施例2〕In this embodiment and the following embodiments, an AWG having a channel spacing of 50 GHz is used as the temperature-dependent optical filter. However, the present technology is not limited to this, and the optical characteristics include temperature. As long as the optical functional element has dependency, it can be applied even when an optical functional element having another configuration such as an asymmetric MZI type optical filter is used. The effect of improving the stability is obtained in the same manner as in this example. In this embodiment, an N × 1 optical switch is used as the thermo-optic optical element. However, the present technology is not limited to this, and a variable optical attenuator, a 2 × 2 optical switch array, etc. In the case of a thermo-optic optical functional component in which the electric power applied to the thermo-optic optical functional element changes for function control, the stability of the optical characteristics against fluctuations in the driving state of the thermo-optic optical functional element as in this embodiment In addition, a thermo-optic optical functional component having a larger fluctuation in applied power has a greater effect. Further, in the present embodiment and the following embodiment, the manufacturing process of the above-described quartz-based planar lightwave circuit is used. However, the present technology is not limited to this, and for example, a method for forming a waveguide material Can be applied to the case where a sputtering method, a CVD method, or the like is used, and the case where a wet etching method or an ion milling method is used as a processing method for a waveguide material. It is done.
[Example 2]
本発明の第2の実施例に係る熱光学光機能部品を図4に示す。
同図に示すように、本実施例は、異なる波長で発振する16個の半導体レーザ9a〜9pからなる16チャネルアレイ光源11と、ヒータ装荷型MZIからなる15個の2×1光スイッチ6a〜6oをツリー状に接続した16×1光スイッチ10を集積して、2×1光スイッチ6a〜6oの駆動パターンを切り替えることによって、16チャネルアレイ光源をなす16個の半導体レーザ9a〜9pのうち任意の1個の半導体レーザから出力する光信号を出力チャネル導波路32に出力する可変波長光源を構成した例である。FIG. 4 shows a thermo-optic optical functional component according to the second embodiment of the present invention.
As shown in the figure, in this embodiment, a 16 channel array
本実施例において、16チャネルアレイ光源11は、導波路材料を除去した溝に16個の発振波長の異なる単チャネルの半導体レーザ9a〜9pを搭載して作製した。半導体レーザ9a〜9pは、DFB(Distributed Feedback)レーザであり、出力光がチャネル光導波路37a〜37pに光結合するように、光/電気ハイブリッド集積技術を用いて搭載した。更に、発振波長を簡易に、且つ、安定に測定できるように、16チャネルアレイ光源11と隣接するように、モニタ用半導体レーザ9qを搭載した。モニタ用半導体レーザ9qは出力光がモニタ導波路38と光結合するように搭載し、モニタ導波路38は回路端に接続した。本実施例では、使用した16×1光スイッチ10の概略構成、設計パラメータと、擬似薄膜ヒータ5a〜5dの配置方法は、実施例1と同じであるので詳細な説明は省略する。また、導波路の構造と、寸法と、製造手順も、実施例1と同じであるので詳細な説明は省略する。 In this example, the 16-channel array
本技術の有効性を確認するために、本実施例においても実施例1と同様に、擬似薄膜ヒータ5a〜5dを形成した本発明の可変波長光源と、擬似薄膜ヒータ5a〜5dを形成しない従来の可変波長光源を作製した。作製した可変波長光源は、放熱フィン付のアルミ製マウントに熱伝導性接着剤を用いて固定し、槽内温度を30℃に保った恒温槽内に設置して光学特性を評価した。本実施例では、半導体レーザ9a〜9pから出力された信号光を出力チャネル導波路32に出力する駆動状態をそれぞれチャネル1〜16とした時に、実施例1と同様に、チャネルが1、16、2、16、1の順番に切り替わるように2×1光スイッチ6a〜6oの駆動状態を変化させながら、モニタ導波路38から出力されるモニタ用半導体レーザ9qの出力光の発振波長の変動量を測定した。本実施例では、チャネル切り替えに伴う16×1光スイッチ10の駆動方法、及び、擬似薄膜ヒータ5a〜5dへの電力印加方法は、実施例1と同じであるので詳細な説明は省略する。 In order to confirm the effectiveness of the present technology, the variable wavelength light source of the present invention in which the pseudo
測定の結果、発振波長の変動量は、擬似薄膜ヒータ5a〜5dを形成した本発明の可変波長光源で約0.1nm以下、擬似薄膜ヒータ5a〜5dを形成しない従来の可変波長光源で約1.0nmであった。本実施例においても、実施例1と同様に、従来の可変波長光源では、擬似薄膜ヒータが存在しないため、回路全体の総印加電力を調整することができず、16×1光スイッチ10へ印加する電力に応じて、回路全体の温度が変動し、半導体レーザ9qの発振波長が大きく変動したが、本発明の可変波長光源では、擬似薄膜ヒータ5a〜5dへの印加電力を調整することにより、回路全体への総印加電力が一定に保たれたため、回路全体の温度が変化せず、16×1光スイッチ10の駆動状態を変化しても、半導体レーザ9qの発振波長が変動しなかった。また、比較のために作製した、擬似薄膜ヒータを4分割せず、1個の擬似薄膜ヒータで総印加電力の調整を行う可変波長光源との比較から、本実施例1と同様に、電力印加による擬似薄膜ヒータの経時劣化の抑制効果を確認した。 As a result of the measurement, the fluctuation amount of the oscillation wavelength is about 0.1 nm or less with the variable wavelength light source of the present invention in which the pseudo
本実施例では、光学特性に温度依存性を有する光機能素子として半導体レーザを使用したアレイ光源を用いたが、本技術はこれに制限されるものでなく、ブラッググレーティングミラーと前面AR(Anti−Reflection)コート付レーザを用いた外部共振器型レーザなどの他のレーザ素子を用いた場合にも適用することができ、本実施例と同様に熱光学光機能素子の駆動状態の変動に対する光学特性の安定性を向上させる効果が得られる。
〔実施例3〕In this embodiment, an array light source using a semiconductor laser is used as an optical functional element having temperature dependence in optical characteristics. However, the present technology is not limited to this, and a Bragg grating mirror and a front surface AR (Anti- It can also be applied to the case where other laser elements such as an external cavity type laser using a reflection-coated laser are used, and the optical characteristics with respect to fluctuations in the driving state of the thermo-optic optical functional element as in this embodiment. The effect of improving the stability is obtained.
Example 3
本発明の第3の実施例に係る熱光学光機能部品を図5に示す。
同図に示すように、本実施例は、石英系プレーナ光波回路で作製したAWG8と、ヒータ装荷型MZIからなる8個のVOA7a〜7hを集積して、VOA7a〜7hへの印加電力を調整することによって、8本の入力チャネル導波路31a〜31hに入力された8波の波長のことなる光信号の光強度を調整し、AWG8で波長合波して出力チャネル導波路32に出力する光レベル調整機能付AWG合波器(V−MUX)を構成した例である。FIG. 5 shows a thermo-optic optical functional component according to the third embodiment of the present invention.
As shown in the figure, in this embodiment,
図5において、VOA7a〜7hは模式図で示しているが、詳細構造は図9に示すとおりであり、カップラ33a,33bが方向性結合器で構成された3dBカップラであり、アーム導波路34a,34bの光路長が等しく、アーム導波路34aの上部の上部クラッド2b上に薄膜ヒータ4が装荷されている。図9(d)の模式図に示すとおり、入力チャネル導波路が31a、出力チャネル導波路が32bであり、薄膜ヒータ4に電力Pを印加し、入力チャネル導波路31aに光強度が|E0|2の光を入射した場合に、出力チャネル導波路32bに出力される光の光強度|E2|2は、(式4)のΔφに(式6)を代入した式で表される。したがって、VOAにより与えられる光減衰量は、P=0では0dBとなり、P=(π/2)/(dφ/dP)では∞dBとなる。本実施例では、光減衰量が∞dBとなる、P=(π/2)/(dφ/dP)を満たす電力が0.5WのVOAを使用した。また、実施例1と同様にAWG8として、9入力1出力のものを使用し、入力側の9本の導波路のうち、8本はVOA7a〜7hと接続し、残りの1本はAWG8単体の特性評価用のモニタ導波路38として回路端まで接続した。また、擬似薄膜ヒータ5a〜5hは、それぞれVOA7a〜7hと隣接するように配置した。本実施例では、AWG8の概略構造、設定パラメータは、9入力1出力であることを除き、実施例1と同じであるので詳細な説明は省略する。また、本実施例では、導波路の構造と、寸法と、製造手順も、実施例1と同じであるので詳細な説明は省略する。In FIG. 5, VOAs 7a to 7h are schematically shown, but the detailed structure is as shown in FIG. 9, and the
本技術の有効性を確認するために、本実施例においても実施例1と同様に、擬似薄膜ヒータ5a〜5hを形成した本発明のV−MUXと、擬似薄膜ヒータ5a〜5hを形成しない従来のV−MUXを作製し、作製したV−MUXを放熱フィン付のアルミ製マウントに熱伝導性接着剤を用いて固定して、槽内温度を30℃に保った恒温槽内に設置して光学特性を評価した。本実施例では、8個のVOAを全て光減衰量が∞dBになるように駆動した状態から、8個のVOAを全て光減衰量が0dBになるように駆動した状態へ変化させた時の、AWG8の波長変動量を測定した。本実施例においても実施例1と同様に、EDFAを用いたASE光源とOSAを使用して、モニタ用チャネル導波路38と出力チャネル導波路32との間の透過中心波長を求めた。本実施例で用いたVOA7a〜7hは、全て、光減衰量が0dBとなる電力が0.0W、光減衰量が∞dBとなる電力が0.5Wであるため、8個のVOAを全て光減衰量が0、∞dBにするために必要となる、VOA7a〜7hへの電源からの印加電力の和は、それぞれ0.0W、4.0Wである。本実施例では、隣接するVOAと擬似薄膜ヒータの対に印加される電力が、常に1個のVOAに印加される最大の電力、即ち、0.5Wに保たれるように擬似薄膜ヒータに電力を電源から印加した。具体的には、VOA7aにP1の電力が印加される場合には、常時薄膜ヒータ5aにP2=0.5−P1[W]の電力が印加されるように駆動した。したがって、8個のVOAを全て光減衰量が0、∞dBになるように駆動する際には、それぞれ、0.5W、0.0Wの電力を擬似薄膜ヒータ7a〜7hの全てに印加した。これにより、回路全体の総印加電力は、常に、VOA7a〜7hの制御に必要な印加電力である4.0Wに保たれる。測定の結果、従来のV−MUXでは、AWG8の透過中心波長の変動量は0.2nm程度であった。それに対して、本発明のV−MUXでは、AWG8の透過中心波長は見られなかった。本実施例においても、実施例1と同様に、VOA7a〜7hの駆動状態を変化しても、擬似薄膜ヒータ5a〜5hへの印加電力を調整して、回路全体への総印加電力を一定に保ったため、回路全体の温度が変化せず、透過中心波長は見られなかった。In order to confirm the effectiveness of the present technology, the V-MUX of the present invention in which the pseudo
以上、実施例に基づいて具体的に説明したように、本発明の熱光学光機能部品の構成方法、及び制御方法は、熱光学光機能素子と光特性に温度依存性を有する光機能素子を同一の基板、あるいは、複数の構成基板を接合した1つの複合基板上に集積した熱光学光機能部品を実現するにあたり、その光機能の制御のために熱光学光機能素子への印加電力が変化した場合でも、擬似薄膜ヒータへの印加電力を調整して、光学特性の変動を低く抑えることができる。また、擬似薄膜ヒータの個数を複数にして、総印加電力を一定に保つための擬似薄膜ヒータへの印加電力を分散して、擬似薄膜ヒータの経時劣化を低く抑えることができる。また、擬似薄膜ヒータへの電力印加により発生する熱が熱光学光機能素子の光特性に影響しないため、熱光学光機能素子、及び、擬似薄膜ヒータへの印加電力を簡易に決定することができる。また、シリコン基板上に形成される石英ガラス材料からなる導波路で作製されるため、低損失性や長期信頼性、光ファイバとの接続性、温度安定性などに優れる。したがって、本発明は、熱光学素子の駆動状態によらず光特性が安定で、且つ、小型で、且つ、低コストで、且つ、低損失性や長期信頼性に優れた熱光学光機能部品を実用する上で極めて効果的である。 As described above in detail based on the embodiments, the method and the control method of the thermo-optic optical functional component according to the present invention include a thermo-optic optical functional element and an optical functional element having temperature dependence in optical characteristics. When realizing a thermo-optic optical functional component integrated on the same substrate or a single composite substrate in which a plurality of component substrates are joined, the applied power to the thermo-optic optical functional element changes to control the optical function. Even in this case, the fluctuation of the optical characteristics can be kept low by adjusting the power applied to the pseudo thin film heater. In addition, the number of pseudo thin film heaters can be made plural, and the applied power to the pseudo thin film heater for keeping the total applied power constant can be dispersed to suppress the deterioration of the pseudo thin film heater with time. Moreover, since the heat generated by the application of electric power to the pseudo thin film heater does not affect the optical characteristics of the thermo-optic light functional element, the power applied to the thermo-optic light functional element and the pseudo thin film heater can be easily determined. . Further, since it is made of a waveguide made of a quartz glass material formed on a silicon substrate, it is excellent in low loss, long-term reliability, connectivity with an optical fiber, temperature stability, and the like. Therefore, the present invention provides a thermo-optic optical functional component that has stable optical characteristics regardless of the driving state of the thermo-optic element, is small in size, is low in cost, and has low loss and long-term reliability. It is extremely effective for practical use.
1 シリコン基板
2 クラッド
2a 下部クラッド
2b 上部クラッド
3 コア
4 薄膜ヒータ
5 擬似薄膜ヒータ
5a〜5h 第1〜第8の擬似薄膜ヒータ
6 2×1光スイッチ
6a〜6o 第1〜第15の2×1光スイッチ
7 可変光減衰器(VOA)
7a〜7h 第1〜第8の可変光減衰器(VOA)
8 アレイ導波路回折格子(AWG)
9 半導体レーザ
9a〜9q 第1〜第9の半導体レーザ
9q モニタ用半導体レーザ
10 16×1光スイッチ
11 16チャネルアレイ光源
31 入力チャネル導波路
31a〜31h 第1〜第8の入力チャネル導波路
32 出力チャネル導波路
32a〜32j 第1〜第10の出力チャネル導波路
33 カップラ
33a,33b 第1,第2のカップラ
34 アーム導波路
34a,34b 第1,第2のアーム導波路
35 スラブ導波路
35a,35b 第1,第2のスラブ導波路
36 チャネル導波路アレイ
37 チャネル導波路
37a〜37q 第1〜第16のチャネル導波路
38 モニタ用導波路DESCRIPTION OF
7a-7h 1st-8th variable optical attenuator (VOA)
8 Arrayed waveguide diffraction grating (AWG)
DESCRIPTION OF
| Application Number | Priority Date | Filing Date | Title |
|---|---|---|---|
| JP2004063593AJP4410584B2 (en) | 2004-03-08 | 2004-03-08 | Thermo-optic optical functional component and control method thereof |
| Application Number | Priority Date | Filing Date | Title |
|---|---|---|---|
| JP2004063593AJP4410584B2 (en) | 2004-03-08 | 2004-03-08 | Thermo-optic optical functional component and control method thereof |
| Publication Number | Publication Date |
|---|---|
| JP2005250320Atrue JP2005250320A (en) | 2005-09-15 |
| JP4410584B2 JP4410584B2 (en) | 2010-02-03 |
| Application Number | Title | Priority Date | Filing Date |
|---|---|---|---|
| JP2004063593AExpired - Fee RelatedJP4410584B2 (en) | 2004-03-08 | 2004-03-08 | Thermo-optic optical functional component and control method thereof |
| Country | Link |
|---|---|
| JP (1) | JP4410584B2 (en) |
| Publication number | Priority date | Publication date | Assignee | Title |
|---|---|---|---|---|
| EP1840631A1 (en)* | 2006-03-30 | 2007-10-03 | Nec Corporation | Variable light controlling device and variable light controlling method |
| JP2011258758A (en)* | 2010-06-09 | 2011-12-22 | Furukawa Electric Co Ltd:The | Semiconductor laser module |
| JP2017194577A (en)* | 2016-04-20 | 2017-10-26 | パナソニックIpマネジメント株式会社 | Optical module and optical transmission system |
| JP2017194578A (en)* | 2016-04-20 | 2017-10-26 | パナソニックIpマネジメント株式会社 | Optical module and optical transmission system |
| JP2018085475A (en)* | 2016-11-25 | 2018-05-31 | 富士通株式会社 | Multi-wavelength laser device and wavelength division multiplexing communication system |
| JP2018120101A (en)* | 2017-01-25 | 2018-08-02 | オリンパス株式会社 | Phase modulator, phase modulator control method, and fringe projection apparatus |
| CN119596471A (en)* | 2024-11-29 | 2025-03-11 | 浙江大学 | A silicon oxide waveguide optical switch and a manufacturing method thereof |
| Publication number | Priority date | Publication date | Assignee | Title |
|---|---|---|---|---|
| EP1840631A1 (en)* | 2006-03-30 | 2007-10-03 | Nec Corporation | Variable light controlling device and variable light controlling method |
| JP2007271704A (en)* | 2006-03-30 | 2007-10-18 | Nec Corp | Variable light control device and variable light control method |
| KR100890882B1 (en)* | 2006-03-30 | 2009-03-31 | 닛본 덴끼 가부시끼가이샤 | Variable light controlling device and variable light controlling method |
| RU2363968C2 (en)* | 2006-03-30 | 2009-08-10 | Нек Корпорейшн | Controlled device of light control and controlled method for light control |
| JP2011258758A (en)* | 2010-06-09 | 2011-12-22 | Furukawa Electric Co Ltd:The | Semiconductor laser module |
| JP2017194577A (en)* | 2016-04-20 | 2017-10-26 | パナソニックIpマネジメント株式会社 | Optical module and optical transmission system |
| JP2017194578A (en)* | 2016-04-20 | 2017-10-26 | パナソニックIpマネジメント株式会社 | Optical module and optical transmission system |
| JP2018085475A (en)* | 2016-11-25 | 2018-05-31 | 富士通株式会社 | Multi-wavelength laser device and wavelength division multiplexing communication system |
| JP2018120101A (en)* | 2017-01-25 | 2018-08-02 | オリンパス株式会社 | Phase modulator, phase modulator control method, and fringe projection apparatus |
| WO2018139510A1 (en)* | 2017-01-25 | 2018-08-02 | オリンパス株式会社 | Phase modulator, phase modulator control method, and fringe projection device |
| CN110291449A (en)* | 2017-01-25 | 2019-09-27 | 奥林巴斯株式会社 | Phase-modulator, the control method of phase-modulator and fringe projector apparatus |
| US11002995B2 (en) | 2017-01-25 | 2021-05-11 | Olympus Corporation | Phase modulator, control method for phase modulator, and fringe projector apparatus |
| CN110291449B (en)* | 2017-01-25 | 2023-01-03 | 奥林巴斯株式会社 | Stripe projection device and control method of stripe projection device |
| CN119596471A (en)* | 2024-11-29 | 2025-03-11 | 浙江大学 | A silicon oxide waveguide optical switch and a manufacturing method thereof |
| Publication number | Publication date |
|---|---|
| JP4410584B2 (en) | 2010-02-03 |
| Publication | Publication Date | Title |
|---|---|---|
| Himeno et al. | Silica-based planar lightwave circuits | |
| US6101210A (en) | External cavity laser | |
| Zhang et al. | Thermo-optic devices on polymer platform | |
| US7440643B2 (en) | Variable light controlling device and variable light controlling method | |
| US7701985B2 (en) | SOI-based tunable laser | |
| US8320763B2 (en) | Planar lightwave circuit (PLC) device wavelength tunable light source comprising the same device and wavelength division multiplexing-passive optical network (WDM-PON) using the same light source | |
| EP1699119B1 (en) | Method for tuning the wavelength of a multiple resonator | |
| Ishii et al. | Widely wavelength-tunable DFB laser array integrated with funnel combiner | |
| US8050525B2 (en) | Method and system for grating taps for monitoring a DWDM transmitter array integrated on a PLC platform | |
| WO2003073145A2 (en) | Method and apparatus for integrating an optical transmit module | |
| KR20010089368A (en) | Photonic devices comprising thermo-optic polymer | |
| WO2017058425A1 (en) | Resolution of mode hopping in the output of laser cavities | |
| WO2015153504A1 (en) | Temperature control of components on an optical device | |
| Tanaka et al. | Hybrid-integrated external-cavity laser without temperature-dependent mode hopping | |
| JP4410584B2 (en) | Thermo-optic optical functional component and control method thereof | |
| Ma et al. | Compactly integrated polarization insensitive 24-channel variable optical attenuator arrays using silica-based | |
| Kleinert et al. | Recent progress in InP/polymer-based devices for telecom and data center applications | |
| Nasu et al. | Ultrasmall 100 GHz 40-channel VMUX/DEMUX based on single-chip 2.5%-Δ PLC | |
| JP6636903B2 (en) | Optical components | |
| Ehlers et al. | Optoelectronic packaging of arrayed-waveguide grating modules and their environmental stability tests | |
| Elrofai | Review paper of array waveguide grating (AWG) | |
| JP2007163825A (en) | Waveguide-type thermo-optic circuit | |
| Suzuki et al. | Low-loss integrated-optic dynamic chromatic dispersion compensators using lattice-form planar lightwave circuits | |
| Kamei et al. | 50-ghz-spacing athermal mach–zehnder interferometer-synchronized arrayed-waveguide grating with improved temperature insensitivity | |
| Kamei et al. | Low-loss and compact silica-based athermal arrayed waveguide grating using resin-filled groove |
| Date | Code | Title | Description |
|---|---|---|---|
| A621 | Written request for application examination | Free format text:JAPANESE INTERMEDIATE CODE: A621 Effective date:20060407 | |
| A977 | Report on retrieval | Free format text:JAPANESE INTERMEDIATE CODE: A971007 Effective date:20090626 | |
| A131 | Notification of reasons for refusal | Free format text:JAPANESE INTERMEDIATE CODE: A131 Effective date:20090804 | |
| A521 | Written amendment | Free format text:JAPANESE INTERMEDIATE CODE: A523 Effective date:20090929 | |
| TRDD | Decision of grant or rejection written | ||
| A01 | Written decision to grant a patent or to grant a registration (utility model) | Free format text:JAPANESE INTERMEDIATE CODE: A01 Effective date:20091110 | |
| A01 | Written decision to grant a patent or to grant a registration (utility model) | Free format text:JAPANESE INTERMEDIATE CODE: A01 | |
| A61 | First payment of annual fees (during grant procedure) | Free format text:JAPANESE INTERMEDIATE CODE: A61 Effective date:20091113 | |
| R150 | Certificate of patent or registration of utility model | Free format text:JAPANESE INTERMEDIATE CODE: R150 | |
| FPAY | Renewal fee payment (event date is renewal date of database) | Free format text:PAYMENT UNTIL: 20121120 Year of fee payment:3 | |
| FPAY | Renewal fee payment (event date is renewal date of database) | Free format text:PAYMENT UNTIL: 20121120 Year of fee payment:3 | |
| FPAY | Renewal fee payment (event date is renewal date of database) | Free format text:PAYMENT UNTIL: 20131120 Year of fee payment:4 | |
| S531 | Written request for registration of change of domicile | Free format text:JAPANESE INTERMEDIATE CODE: R313531 | |
| R350 | Written notification of registration of transfer | Free format text:JAPANESE INTERMEDIATE CODE: R350 | |
| LAPS | Cancellation because of no payment of annual fees |