









本発明は、たとえばエンジンおよびモータジェネレータに連結された動力分配部を備えるハイブリッド車両に係り、特に、モータジェネレータの小型化を可能とする技術に関するものである。 The present invention relates to a hybrid vehicle including a power distribution unit connected to, for example, an engine and a motor generator, and more particularly to a technique that enables a motor generator to be miniaturized.
  たとえば、特許文献1或いは非特許文献1に記載のハイブリッド車両のように、エンジンと2つのモータジェネレータと、エンジンの動力を一方のモータジェネレータと出力部材とに分配する動力分配部とを有し、その一方のモータジェネレータで発電された電力が出力部材に連結されている他方のモータジェネレータに供給されることで、上記出力部材にはエンジンの動力とともに他方のモータジェネレータの駆動力が加えられるように構成された動力伝達装置を備えるハイブリッド車両が知られている。通常、そのハイブリッド車両に備えられた動力伝達装置は、上記動力分配部が1組の遊星歯車装置から構成され、その遊星歯車装置の3つの回転要素がそれぞれエンジン、一方のモータジェネレータ、および他方のモータジェネレータが連結されている出力部材に連結されるように構成されている。そしてこのようなハイブリッド車両においても、エンジンのみを駆動力源とする車両と同様に、多種多様なエンジン或いはエンジンの高出力化に対応することが望まれている。  For example, as in the hybrid vehicle described in
しかしながら、上記遊星歯車装置の3つの回転要素のうちの一方の回転要素は、その一方の回転要素に連結されている一方のモータジェネレータの発電量が制御されることによってその回転駆動トルクである反力が随時変化させられて、回転速度が制御されているので、上記3つの回転要素のうちの他方の回転要素に連結されているエンジンの高出力化に対応するためには上記一方のモータジェネレータを大型化する必要があり、多種多様なエンジンへの対応も含め前記動力伝達装置の車両への搭載が不利となる可能性があった。このような事情は上記モータジェネレータに替えて電動機が用いられる場合も同様であった。 However, one of the three rotating elements of the planetary gear device has a rotational driving torque which is controlled by controlling the amount of power generated by one motor generator connected to the one rotating element. Since the force is changed at any time and the rotational speed is controlled, the one motor generator is used in order to cope with the higher output of the engine connected to the other of the three rotating elements. There is a possibility that mounting the power transmission device on a vehicle including a response to various engines may be disadvantageous. Such a situation was the same when an electric motor was used instead of the motor generator.
本発明は、以上の事情を背景として為されたものであり、その目的とするところは、エンジンおよび電動機に連結された動力分配部を備えるハイブリッド車両において、エンジンの高出力化に対応するために電動機を小型化できるハイブリッド車両を提供することにある。 The present invention has been made against the background of the above circumstances, and the object of the present invention is to cope with higher engine output in a hybrid vehicle including a power distribution unit coupled to an engine and an electric motor. An object of the present invention is to provide a hybrid vehicle that can reduce the size of an electric motor.
かかる目的を達成するための第1発明の要旨とするところは、エンジンおよび電動機に連結された動力分配部を備えるハイブリッド車両であって、前記電動機は減速機を介して前記動力分配部に接続されたことを特徴とするものである。 A gist of the first invention for achieving the object is a hybrid vehicle including a power distribution unit coupled to an engine and an electric motor, wherein the electric motor is connected to the power distribution unit via a reduction gear. It is characterized by that.
第2発明は、第1発明のハイブリッド車両において、前記電動機は第1遊星歯車装置を介して前記動力分配部に作動的に連結され、その動力分配部は第2遊星歯車装置から構成されたものである。 According to a second aspect of the present invention, in the hybrid vehicle of the first aspect, the electric motor is operatively connected to the power distribution unit via a first planetary gear unit, and the power distribution unit is configured by a second planetary gear unit. It is.
第3発明は、第2発明のハイブリッド車両において、前記第1遊星歯車装置の遊星歯車は前記第2遊星歯車装置の遊星歯車よりも大径であって、相互に一体化されたステップドピニオンである。 A third invention is a hybrid vehicle according to the second invention, wherein the planetary gear of the first planetary gear device has a larger diameter than the planetary gear of the second planetary gear device, and is a stepped pinion integrated with each other. is there.
第4発明は、第1発明乃至第3発明のいずれかのハイブリッド車両において、前記減速機および動力分配部は、共線図上の一端側から他端側に向かって順に位置する第1回転要素、第2回転要素、第3回転要素、第4回転要素を備え、その第1回転要素は前記電動機に連結され、その第3回転要素は前記エンジンに連結され、その第4回転要素は出力部材に連結されたものである。 According to a fourth aspect of the present invention, in the hybrid vehicle according to any one of the first to third aspects, the speed reducer and the power distribution unit are arranged in order from one end side to the other end side on the alignment chart. , A second rotating element, a third rotating element, and a fourth rotating element, the first rotating element is connected to the electric motor, the third rotating element is connected to the engine, and the fourth rotating element is an output member. It is connected to.
第5発明は、第4発明のハイブリッド車両において、前記第1遊星歯車装置の第1サンギヤは前記第1回転要素を構成し、前記第2遊星歯車装置の第2サンギヤは前記第2回転要素を構成し、その第1遊星歯車装置の第1キャリヤおよび前記第2遊星歯車装置の第2キャリヤは相互に連結されて前記第3回転要素を構成し、その第2遊星歯車装置の第2リングギヤは前記第4回転要素を構成するものである。 According to a fifth aspect of the present invention, in the hybrid vehicle of the fourth aspect, the first sun gear of the first planetary gear device constitutes the first rotating element, and the second sun gear of the second planetary gear device comprises the second rotating element. And the first carrier of the first planetary gear device and the second carrier of the second planetary gear device are interconnected to form the third rotating element, and the second ring gear of the second planetary gear device is The fourth rotating element is configured.
第6発明は、第4発明のハイブリッド車両において、前記第1遊星歯車装置の第1サンギヤは前記第1回転要素を構成し、その第1遊星歯車装置の第1キャリヤおよび前記第2遊星歯車装置の第2サンギヤは相互に連結されて前記第2回転要素を構成し、その第1遊星歯車装置の第1リングギヤおよびその第2遊星歯車装置の第2キャリヤは相互に連結されて前記第3回転要素を構成し、その第2遊星歯車装置の第2リングギヤは前記第4回転要素を構成するものである。 According to a sixth aspect of the invention, in the hybrid vehicle of the fourth aspect of the invention, the first sun gear of the first planetary gear unit constitutes the first rotating element, and the first carrier of the first planetary gear unit and the second planetary gear unit. And the second ring gear of the first planetary gear unit and the second carrier of the second planetary gear unit are coupled to each other to form the third rotation element. The second ring gear of the second planetary gear set constitutes the fourth rotating element.
第7発明は、第4発明のハイブリッド車両において、前記第1遊星歯車装置の第1リングギヤおよび前記第2遊星歯車装置の第2リングギヤは相互に連結されて前記第1回転要素を構成し、その第1遊星歯車装置の第1キャリヤおよび前記第2遊星歯車装置の第2キャリヤは相互に連結されて前記第2回転要素を構成し、その第1遊星歯車装置の第1サンギヤは前記第3回転要素を構成し、その第2遊星歯車装置の第2サンギヤは前記第4回転要素を構成するものである。 A seventh invention is the hybrid vehicle of the fourth invention, wherein the first ring gear of the first planetary gear device and the second ring gear of the second planetary gear device are connected to each other to constitute the first rotating element, The first carrier of the first planetary gear device and the second carrier of the second planetary gear device are connected to each other to form the second rotating element, and the first sun gear of the first planetary gear device is the third rotation. The second sun gear of the second planetary gear set constitutes the fourth rotating element.
第8発明は、第4発明のハイブリッド車両において、前記第1遊星歯車装置の第1サンギヤはおよび前記第2遊星歯車装置の第2サンギヤは相互に連結されて前記第1回転要素を構成し、その第1遊星歯車装置の第1キャリヤおよびその第2遊星歯車装置の第2キャリヤは相互に連結されて前記第2回転要素を構成し、その第1遊星歯車装置の第1リングギヤは前記第3回転要素を構成し、その第2遊星歯車装置の第2リングギヤは前記第4回転要素を構成するものである。 An eighth invention is the hybrid vehicle of the fourth invention, wherein the first sun gear of the first planetary gear device and the second sun gear of the second planetary gear device are connected to each other to constitute the first rotating element, The first carrier of the first planetary gear device and the second carrier of the second planetary gear device are connected to each other to form the second rotating element, and the first ring gear of the first planetary gear device is the third ring gear. A rotating element is configured, and the second ring gear of the second planetary gear device configures the fourth rotating element.
第9発明は、第4発明のハイブリッド車両において、前記第1遊星歯車装置の第1サンギヤは前記第1回転要素を構成し、その第1遊星歯車装置の第1キャリヤおよび前記第2遊星歯車装置の第2サンギヤは相互に連結されて前記第2回転要素を構成し、その第2遊星歯車装置の第2キャリヤは前記第3回転要素を構成し、その第1遊星歯車装置の第1リングギヤおよびその第2遊星歯車装置の第2リングギヤは相互に連結されて前記第4回転要素を構成するものである。 According to a ninth invention, in the hybrid vehicle of the fourth invention, the first sun gear of the first planetary gear device constitutes the first rotating element, and the first carrier and the second planetary gear device of the first planetary gear device. The second sun gears are connected to each other to form the second rotating element, and the second carrier of the second planetary gear unit forms the third rotating element, and the first ring gear of the first planetary gear unit and The second ring gears of the second planetary gear device are connected to each other to constitute the fourth rotating element.
第1発明乃至第9発明のいずれかのハイブリッド車両は、前記電動機が減速機を介して前記動力分配部に接続されたので、その電動機が減速機を介さずに前記動力分配部に接続された場合つまり減速機が設けられない場合に比較して、その動力分配部に連結されたエンジンの動力に対して必要とされるその電動機のトルクつまり電動機で発生させるトルクが小さくて済み、その電動機を小型に構成することができる。したがって、たとえエンジン出力が大きくなったとしても電動機を比較的小型に構成できる。すなわち、エンジンの高出力化に対応するために電動機を小型化できるので、車両への搭載が有利となる。 In the hybrid vehicle according to any one of the first to ninth inventions, since the electric motor is connected to the power distribution unit via a reduction gear, the electric motor is connected to the power distribution unit without passing through the reduction gear. In other words, compared with the case where no reduction gear is provided, the torque of the motor required for the power of the engine connected to the power distribution unit, that is, the torque generated by the motor can be small. It can be configured in a small size. Therefore, even if the engine output increases, the electric motor can be configured relatively small. That is, since the electric motor can be reduced in size in order to cope with the higher output of the engine, the mounting on the vehicle is advantageous.
また、第2発明では、更に、前記電動機は第1遊星歯車装置を介して第2遊星歯車装置から構成される前記動力分配部に作動的に連結されるので、この装置全体が簡単且つ小型に構成される。また、2組の遊星歯車装置を用いるので1組の遊星歯車装置を用いる場合に比較して2組の遊星歯車装置全体として設定できる1組の遊星歯車装置のギヤ比ρに相当する歯車比Ρの幅が大きくなり、各遊星歯車装置のギヤ比ρを設定することで簡単に電動機で発生させるトルクがより小さくて済むように設定することができる。 Further, in the second invention, the electric motor is further operatively connected to the power distribution unit composed of the second planetary gear device via the first planetary gear device, so that the entire device is simple and compact. Composed. Further, since two sets of planetary gear units are used, a gear ratio に corresponding to the gear ratio ρ of one set of planetary gear units that can be set as two sets of planetary gear units as a whole compared to the case of using one set of planetary gear units. By setting the gear ratio ρ of each planetary gear unit, the torque generated by the electric motor can be set to be smaller.
また、第3発明では、更に、前記第1遊星歯車装置の遊星歯車は前記第2遊星歯車装置の遊星歯車よりも大径であって、相互に一体化されたステップドピニオンであるので、装置全体が更に小型に構成される。 In the third invention, the planetary gear of the first planetary gear device has a larger diameter than the planetary gear of the second planetary gear device and is a stepped pinion integrated with each other. The whole is further reduced in size.
また、第4発明では、更に、電動機の回転速度に応じて第1回転要素の第3回転要素の回転速度に対する相対回転速度が変化させられると、第4回転要素の第3回転要素の回転速度に対する相対回転速度が変化させられる。しかも、電動機の回転速度が連続的に変化させられることから、出力部材のエンジン回転速度に対する相対回転速度が連続的に変化させられることになるので、前記減速機および動力分配部は無段変速機としての機能を有する。また、電動機が第1回転要素に連結されることで、エンジンの出力に対して電動機で発生させるトルクが最も小さくて済むように、第1回転要素、第2回転要素、第3回転要素、第4回転要素の各要素間の間隔が設定され得るので、電動機を小型化できる。 According to the fourth aspect of the present invention, when the relative rotational speed of the first rotational element with respect to the rotational speed of the third rotational element is changed according to the rotational speed of the electric motor, the rotational speed of the third rotational element of the fourth rotational element is changed. The relative rotational speed with respect to is changed. In addition, since the rotation speed of the electric motor is continuously changed, the relative rotation speed of the output member with respect to the engine rotation speed is continuously changed. Therefore, the reduction gear and the power distribution unit are continuously variable transmissions. As a function. Further, since the electric motor is connected to the first rotating element, the first rotating element, the second rotating element, the third rotating element, the second rotating element, the second rotating element, the second rotating element, the second rotating element, and the like. Since the interval between the four rotating elements can be set, the electric motor can be reduced in size.
また、第5発明では、更に、2組の遊星歯車装置を用いることで1組の遊星歯車装置を用いる場合に比較して2組の遊星歯車装置全体として設定できる歯車比Ρの幅が大きくなり、1組の遊星歯車装置として適切とされるギヤ比ρたとえば「0.3〜0.6」程度の範囲でより小さな値の歯車比Ρを設定することができるので、前記電動機のトルクがより小さくて済むように設定することができる。また、第1遊星歯車装置の遊星歯車が前記第2遊星歯車装置の遊星歯車よりも大径であって相互に一体化されたステップドピニオンとされ得るので、装置全体が更に小型に構成される。 Further, in the fifth aspect of the invention, the use of two sets of planetary gear units increases the range of gear ratios that can be set for the two sets of planetary gear units as a whole compared to the case of using one set of planetary gear units. Since a gear ratio ρ which is appropriate as a set of planetary gear devices, for example, a gear ratio 小 さ な with a smaller value can be set in a range of about “0.3 to 0.6”, the torque of the electric motor can be further increased. It can be set to be small. Further, since the planetary gear of the first planetary gear device has a larger diameter than the planetary gear of the second planetary gear device and can be integrated with each other, the entire device can be further reduced in size. .
また、第6発明乃至第9発明のいずれかの発明では、更に、2組の遊星歯車装置を用いることで1組の遊星歯車装置を用いる場合に比較して2組の遊星歯車装置全体として設定できる歯車比Ρの幅が大きくなり、1組の遊星歯車装置として適切とされるギヤ比ρたとえば「0.3〜0.6」程度の範囲でより小さな値の歯車比Ρを設定することができるので、前記電動機のトルクがより小さくて済むように設定することができる。また、第1遊星歯車装置を構成する第1遊星歯車の第1キャリヤに対する相対回転速度δ、或いは第2遊星歯車装置を構成する第2遊星歯車の第2キャリヤに対する相対回転速度δが少なくなり、第1遊星歯車装置或いは第2遊星歯車装置の耐久性が向上する。特に、第6発明或いは第7発明は、第8発明或いは第9発明に比較して上記相対回転速度δが少なくなる。 Further, in any of the sixth to ninth inventions, two sets of planetary gear devices are set as a whole by using two sets of planetary gear devices as compared to the case of using one set of planetary gear devices. The width of the gear ratio can be increased, and a gear ratio ρ which is appropriate as a set of planetary gear units, for example, a gear ratio ratio having a smaller value in the range of about “0.3 to 0.6” can be set. Therefore, it is possible to set the torque of the electric motor to be smaller. Further, the relative rotational speed δ of the first planetary gear constituting the first planetary gear device with respect to the first carrier or the relative rotational speed δ of the second planetary gear constituting the second planetary gear device with respect to the second carrier is reduced, The durability of the first planetary gear device or the second planetary gear device is improved. Particularly, in the sixth or seventh invention, the relative rotational speed δ is reduced as compared with the eighth or ninth invention.
以下、本発明の実施例を図面を参照しつつ詳細に説明する。 Hereinafter, embodiments of the present invention will be described in detail with reference to the drawings.
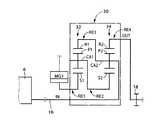
  図1は、本発明の一実施例の動力分配装置10が適用されたハイブリッド車両用として好適に用いられる動力伝達装置8の構成の要部を説明する概略図であり、特に一点鎖線内は動力分配装置10の骨子図である。図1において、動力伝達装置8は共通の軸心上に配設された入力部材としての入力軸16、この入力軸16に連結された第1遊星歯車装置12と第2遊星歯車装置14とを主体として構成されている動力分配装置10、この動力分配装置10に連結されている出力部材としての出力歯車18を備えている。なお、動力伝達装置8はその軸心に対して対称的に構成されているため、図1の動力伝達装置8を表す部分においてはその下側が省略されている。以下の各実施例についても同様である。この動力伝達装置8は、駆動力源としてのエンジン6と一対の駆動輪24との間に設けられ、たとえば回転変動やトルク変動を抑制するための図示しないダンパ(振動減衰装置)を介して入力されたエンジン6の出力を、カウンタ軸や差動歯車装置(終減速機)等によって構成されている減速装置20および一対の車軸22を順次介して一対の駆動輪24へ伝達する。  FIG. 1 is a schematic diagram for explaining a main part of the configuration of a power transmission device 8 suitably used for a hybrid vehicle to which a
  上記動力伝達装置8は、入力軸16に入力されたエンジン6の動力を機械的に合成或いは分配する機能を有しており、たとえばエンジン6の動力を動力分配装置10によってその動力分配装置10に連結された出力歯車18と電動機および発電機として機能する第1モータジェネレータMG1とに分配し、その出力歯車18に分配されたエンジン6の動力とその出力歯車18に連結された電動機および発電機として機能する第2モータジェネレータMG2による駆動力とを合成する。上記第2モータジェネレータMG2による駆動力は、上記第1モータジェネレータMG1に分配されたエンジン6の動力によって第1モータジェネレータMG1が駆動されることで発電された電力がインバータ26を介して第2モータジェネレータMG2に伝達され、その発電された電力によって第2モータジェネレータMG2が駆動されることで発生する。このような制御は、たとえばハイブリッド車両に備えられた図示しない電子制御装置によって制御されるものであり、第1モータジェネレータMG1による発電状態や第2モータジェネレータMG2による駆動状態等が制御されることで、上記動力伝達装置8は無段変速機としての機能を有するのである。また、上記電子制御装置による制御は、ハイブリッド車両の通常走行での一態様でありハイブリッド車両の走行状態に応じて種々の態様がある。たとえば、減速走行時には上記第2モータジェネレータMG2が発電機として機能させられてインバータ26を介して電力がバッテリ28に充電される所謂回生制動が実行されたり、バッテリ28に充電された電力によって第2モータジェネレータMG2が駆動されることで発生する駆動力のみで走行する制御等が実行される。  The power transmission device 8 has a function of mechanically synthesizing or distributing the power of the
  上記動力分配装置10を構成している第1遊星歯車装置12は減速機として機能するものであり、第2遊星歯車装置14は動力分配部を構成するものであり、それぞれシングルピニオン型の遊星歯車装置から構成されている。この第1遊星歯車装置12は、第1サンギヤS1、第1遊星歯車P1、その第1遊星歯車P1を自転および公転可能に支持する第1キャリヤCA1、第1遊星歯車P1を介して第1サンギヤS1と噛み合う第1リングギヤR1を備えており、たとえば「0.3」程度の所定のギヤ比ρ1を有している。第2遊星歯車装置14は、第2サンギヤS2、第2遊星歯車P2、その第2遊星歯車P2を自転および公転可能に支持する第2キャリヤCA2、第2遊星歯車P2を介して第2サンギヤS2と噛み合う第2リングギヤR2を備えており、たとえば「0.53」程度の所定のギヤ比ρ2を有している。第1サンギヤS1の歯数をZS1、第1リングギヤR1の歯数をZR1、第2サンギヤS2の歯数をZS2、第2リングギヤR2の歯数をZR2とすると、上記ギヤ比ρ1はZS1/ZR1、上記ギヤ比ρ2はZS2/ZR2である。また、本実施例においては、第1遊星歯車P1は第2遊星歯車P2よりも大径であり、且つ第1遊星歯車P1と第2遊星歯車P2とは相互に一体化された段付ピニオンであるステップドピニオンSPとなっている。従って、上述したように第1遊星歯車装置12は減速機としての機能を有することになる。また、第1キャリヤCA1および第2キャリヤCA2は一体のものであり、第1リングギヤR1および第2サンギヤS2は省略されている。The first
  上記動力分配装置10において、第1サンギヤS1は第1モータジェネレータMG1に作動的に連結され、一体のものである第1キャリヤCA1および第2キャリヤCA2は入力軸16を介して前記エンジン6に作動的に連結され、第2リングギヤR2は出力部材としての出力歯車18に連結されている。すなわち、第1モータジェネレータMG1は第1遊星歯車装置12を介して第2遊星歯車装置14に作動的に連結されることになり、第2遊星歯車装置14はエンジン6の動力を出力歯車18と第1モータジェネレータMG1とに分配する機能を有することになる。  In the
  図2は、上記動力分配装置10において、各回転要素の回転速度の相対関係を直線上で表すことができる共線図を示している。図2の共線図は、横軸X方向において各遊星歯車装置12、14のギヤ比ρの関係を示し、縦軸Y方向において相対的回転速度を示す二次元座標であり、1本の横線X1が回転速度「1.0」すなわち入力軸16に作動的に連結されるエンジン回転速度NEを示している。また、4本の縦線Y1乃至Y4は、左から順に、第1回転要素RE1に対応する第1サンギヤS1を、第2回転要素RE2に対応する第2サンギヤS2を、第3回転要素RE3に対応する一体となった第1キャリヤCA1および第2キャリヤCA2を、第4回転要素RE4に対応する第2リングギヤR2をそれぞれ表し、それらの間隔は遊星歯車装置12、14のギヤ比ρ1、ρ2に応じてそれぞれ定められている。共線図の縦軸間においてサンギヤとキャリヤとの間が「1」に対応する間隔とされるとキャリヤとリングギヤとの間がρに対応する間隔とされる関係とされ、図2では縦軸間の間隔は上記関係に基づいてそれぞれ設定されている。上記に示すように動力分配装置10としては、第1遊星歯車装置12の第1サンギヤS1、第1キャリヤCA1、および第1リングギヤR1、第2遊星歯車装置14の第2サンギヤS2、第2キャリヤCA2、および第2リングギヤR2の一部が単独で或いは互いに連結されることにより、共線図において一(左)端から他(右)端に向かって順番に4つの第1回転要素RE1、第2回転要素RE2、第3回転要素RE3、第4回転要素RE4が構成されている。FIG. 2 is a collinear diagram that can represent the relative relationship between the rotational speeds of the rotating elements on the straight line in the
  上記共線図を利用して表現すれば、本実施例の動力分配装置10において、上記第1回転要素RE1(S1)は第1モータジェネレータMG1に作動的に連結され、上記第3回転要素RE3(CA1、CA2)は入力軸16を介して前記エンジン6に作動的に連結され、上記第4回転要素RE4(R2)は出力部材としての出力歯車18に連結されるように構成されている。  If expressed using the collinear diagram, in the
  上記図2の共線図において明らかなように、○印に示す第4回転要素RE4の回転速度(ここでの回転速度は横線X1或いは●印に示す第3回転要素RE3に対応する入力軸16に作動的に連結されるエンジン回転速度NEに対する相対回転速度とする。以下、回転要素の回転速度において同様)は△印に示す第1回転要素RE1の回転速度に応じて変化させられる。言い換えれば、第1回転要素RE1に対応する第1モータジェネレータMG1の回転速度に応じて第4回転要素RE4に対応する出力歯車18のエンジン回転速度NEに対する相対回転速度が連続的に変化させられる。しかも、第1モータジェネレータMG1の回転速度は連続的に変化させられるので、変速比が無段階に変化させられることになる。たとえば、第1回転要素RE1の回転速度を零とする場合には、第4回転要素RE4の回転速度はエンジン回転速度NEに対して増速される所謂オーバドライブであり、本実施例ではその変速比はギヤ比ρ1、ρ2に応じて0.83となっている。なお、上記第1モータジェネレータMG1の回転速度は第1モータジェネレータMG1の回転駆動トルクである第1モータジェネレータMG1で発生させるトルク(反力)に対応するものともいえる。As apparent from the collinear diagram of FIG. 2, the rotational speed of the fourth rotating element RE4 indicated by a circle (the rotational speed here is the horizontal axis X1 or the
  また、第1回転要素RE1と第3回転要素RE3との間隔Aと、第3回転要素RE3と第4回転要素RE4との間隔Bとの比(=A:B)は、1:0.2となっており動力分配装置10全体としての歯車比Ρ10(=間隔B/間隔A)は「0.2」程度であるといえる。通常、1組の遊星歯車装置を構成する各ギヤの大きさや全体の大きさを考慮すると「0.3〜0.6」程度が適切とされているので、このように歯車比Ρ10が「0.2」程度の値を1組の遊星歯車装置で構成するのは困難であり、2組の遊星歯車装置を用いて動力分配装置10全体として歯車比Ρの幅が大きく設定できることで可能となったといえる。なお、上記歯車比Ρは1組の遊星歯車装置のギヤ比ρに相当するものである。Further, the ratio (= A: B) of the interval A between the first rotation element RE1 and the third rotation element RE3 and the interval B between the third rotation element RE3 and the fourth rotation element RE4 is 1: 0.2. Thus, it can be said that the gear ratio10 (= interval B / interval A) of the
  上記第1モータジェネレータMG1の回転速度は前記電子制御装置によって第1モータジェネレータMG1の発電量(或いは駆動力)が制御されることでその第1モータジェネレータMG1の回転駆動トルクであるトルク(反力)が随時変化させられて、回転速度が変化させられる。したがって、前記第2遊星歯車装置14によって分配されるエンジン6の動力に応じて第1モータジェネレータMG1の回転駆動トルクが得られる必要がある。つまり、エンジン6のトルクが大きくなればそれに応じた回転駆動トルクが得られるために第1モータジェネレータMG1も大型化する必要がある。しかしながら、第1モータジェネレータMG1の大型化はスペース、重量などの点で車両への搭載が不利となる可能性がある。そこで、本実施例の動力分配装置10では減速機としての第1遊星歯車装置12を設けることで第1遊星歯車装置12を設けない場合に比較して、動力分配装置10全体の歯車比Ρを小さくし第1モータジェネレータMG1がその受け持つトルク(反力)が最も小さくなる第1回転要素RE1(第1サンギヤS1)に連結されることで、第2遊星歯車装置14によって分配されるエンジン6の動力に対して第1モータジェネレータMG1で発生させるトルクが小さくて済むことになる。すなわち、動力分配装置10ではより第1モータジェネレータMG1を小型化することができるので、エンジン6の高出力化や多種多様なエンジンへの対応が可能となる。なお、第1モータジェネレータMG1が小型化されることでの出力低下は、第1モータジェネレータMG1の回転速度を上げることによって補うことが可能である。  The rotational speed of the first motor generator MG1 is a torque (reaction force) that is a rotational driving torque of the first motor generator MG1 by controlling the power generation amount (or driving force) of the first motor generator MG1 by the electronic control unit. ) Is changed at any time to change the rotation speed. Therefore, the rotational drive torque of the first motor generator MG1 needs to be obtained in accordance with the power of the
  また、動力分配装置10は減速機として第1遊星歯車装置12を設けて2つの遊星歯車装置を有することになるが、動力分配部としての第2遊星歯車装置14の第2遊星歯車P2をステップドピニオンSPに置き換えた1つの遊星歯車装置と見ることができるので、減速機を設けたにも拘わらず動力分配装置10全体として大きくならないように構成できる。  Further, the
  上述のように、本実施例によれば、第1モータジェネレータMG1が減速機(第1遊星歯車装置12)を介して動力分配部(第2遊星歯車装置14)に接続されたので、第1モータジェネレータMG1が減速機を介さずに動力分配部に接続された場合つまり減速機が設けられない場合に比較して、動力分配部に連結されたエンジン6の動力に対して必要とされる第1モータジェネレータMG1のトルクつまり第1モータジェネレータMG1で発生させるトルクが小さくて済み、第1モータジェネレータMG1を小型に構成することができる。したがって、たとえエンジン出力が大きくなったとしても第1モータジェネレータMG1を比較的小型に構成できる。すなわち、エンジン6の高出力化に対応するために第1モータジェネレータMG1を小型化できるので、車両への搭載が有利となる。  As described above, according to the present embodiment, the first motor generator MG1 is connected to the power distribution unit (second planetary gear unit 14) via the speed reducer (first planetary gear unit 12). Compared to the case where motor generator MG1 is connected to the power distribution unit without passing through the reduction gear, that is, the case where no reduction gear is provided, the first required for the power of
  また、本実施例によれば、第1モータジェネレータMG1は第1遊星歯車装置12を介して第2遊星歯車装置14から構成される動力分配部に作動的に連結されるので、この装置全体が簡単且つ小型に構成される。また、2組の遊星歯車装置を用いるので1組の遊星歯車装置を用いる場合に比較して2組の遊星歯車装置全体として設定できる歯車比Ρの幅が大きくなり、各遊星歯車装置のギヤ比ρを設定することで簡単に第1モータジェネレータMG1で発生させるトルクがより小さくて済むように設定することができる。  In addition, according to the present embodiment, the first motor generator MG1 is operatively connected to the power distribution unit constituted by the second planetary gear device 14 via the first
  また、本実施例によれば、前記第1遊星歯車装置12の遊星歯車は前記第2遊星歯車装置14の遊星歯車よりも大径であって、相互に一体化されたステップドピニオンであるので、装置全体が更に小型に構成される。  Further, according to this embodiment, the planetary gear of the first
  また、本実施例によれば、第1モータジェネレータMG1の回転速度に応じて第1回転要素RE1の第3回転要素RE3の回転速度に対する相対回転速度が変化させられると、第4回転要素RE4の第3回転要素RE3の回転速度に対する相対回転速度が変化させられる。しかも、第1モータジェネレータMG1の回転速度が連続的に変化させられることから、出力部材としての出力歯車18のエンジン回転速度NEに対する相対回転速度が連続的に変化させられることになるので、前記動力分配装置10は無段変速機としての機能を有することになる。また、第1モータジェネレータMG1が第1回転要素RE1に連結されることで、エンジン6の出力に対して第1モータジェネレータMG1で発生させるトルクが最も小さくて済むように、第1回転要素RE1、第2回転要素RE2、第3回転要素RE3、第4回転要素RE4の各要素間の間隔が設定され得るので、第1モータジェネレータMG1を小型化できる。Further, according to the present embodiment, when the relative rotational speed of the first rotational element RE1 with respect to the rotational speed of the third rotational element RE3 is changed according to the rotational speed of the first motor generator MG1, the fourth rotational element RE4 The relative rotation speed with respect to the rotation speed of the third rotation element RE3 is changed. Moreover, since the rotational speed of the first motor generator MG1 is brought continuously changed, it means that the relative rotational speed is continuously changed with respect to the engine rotational speed NE of the
  また、本実施例によれば、第1遊星歯車装置12および第2遊星歯車装置14の2組の遊星歯車装置を用いることで1組の遊星歯車装置を用いる場合に比較して動力分配装置10全体として設定できる歯車比Ρの幅が大きくなり、1組の遊星歯車装置として適切とされるギヤ比ρたとえば「0.3〜0.6」程度の範囲で動力分配装置10全体としてより小さな値の歯車比Ρを設定することができるので、前記第1モータジェネレータMG1のトルクがより小さくて済むように設定することができる。また、第1遊星歯車装置12の第1遊星歯車P1が前記第2遊星歯車装置14の第2遊星歯車P2よりも大径であって相互に一体化されたステップドピニオンSPとされ得るので、動力分配装置10全体が更に小型に構成される。  Further, according to the present embodiment, the
つぎに、本発明の他の実施例を説明する。なお、以下の説明において前述の実施例と共通する部分には同一の符号を付して説明を省略する。 Next, another embodiment of the present invention will be described. In the following description, parts common to those in the above-described embodiment are denoted by the same reference numerals and description thereof is omitted.
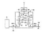
  図3は本発明の他の実施例の動力分配装置30の構成を説明する骨子図であり、図4はその共線図である。この図3に示す動力分配装置30は図1に示す動力分配装置10に替えてハイブリッド車両用として好適に用いられる動力伝達装置8に適用されるものである。  FIG. 3 is a skeleton diagram illustrating a configuration of a
  本実施例では、上記動力分配装置30を構成している第1遊星歯車装置32は減速機として機能するものであり、第2遊星歯車装置34は動力分配部を構成するものであり、それぞれシングルピニオン型の遊星歯車装置から構成されている。この第1遊星歯車装置32は、第1サンギヤS1、第1遊星歯車P1、その第1遊星歯車P1を自転および公転可能に支持する第1キャリヤCA1、第1遊星歯車P1を介して第1サンギヤS1と噛み合う第1リングギヤR1を備えており、たとえば「0.429」程度の所定のギヤ比ρ1を有している。第2遊星歯車装置34は、第2サンギヤS2、第2遊星歯車P2、その第2遊星歯車P2を自転および公転可能に支持する第2キャリヤCA2、第2遊星歯車P2を介して第2サンギヤS2と噛み合う第2リングギヤR2を備えており、たとえば「0.333」程度の所定のギヤ比ρ2を有している。In this embodiment, the first
  上記動力分配装置30において、第1サンギヤS1は第1モータジェネレータMG1に作動的に連結され、第1リングギヤR1と第2キャリヤCA2とが一体的に連結されて入力軸16を介してたとえば前記エンジン6に作動的に連結され、第2リングギヤR2は出力部材たとえば前記出力歯車18に連結されている。すなわち、第1モータジェネレータMG1は第1遊星歯車装置32を介して第2遊星歯車装置34に作動的に連結されることになり、第2遊星歯車装置34はエンジン6の動力を出力部材と第1モータジェネレータMG1とに分配する機能を有することになる。  In the
  図4は、上記動力分配装置30において、各回転要素の回転速度の相対関係を直線上で表すことができる共線図を示している。図4の共線図は、横軸方向において各遊星歯車装置32、34のギヤ比ρの関係を示し、縦軸方向において相対的回転速度を示す二次元座標であり、1本の横線X1が回転速度「1.0」すなわち入力軸16に作動的に連結されるエンジン回転速度NEを示している。また、4本の縦線Y1乃至Y4は、左から順に、第1回転要素RE1に対応する第1サンギヤS1を、第2回転要素RE2に対応し且つ相互に連結された第1キャリヤCA1および第2サンギヤS2を、第3回転要素RE3に対応し且つ相互に連結された第1リングギヤR1および第2キャリヤCA2を、第4回転要素RE4に対応する第2リングギヤR2をそれぞれ表し、それらの間隔は遊星歯車装置32、34のギヤ比ρ1、ρ2に応じてそれぞれ定められている。FIG. 4 is a collinear diagram that can represent the relative relationship of the rotational speeds of the rotating elements on a straight line in the
  上記共線図を利用して表現すれば、本実施例の動力分配装置30において、上記第1回転要素RE1(S1)は第1モータジェネレータMG1に作動的に連結され、上記第3回転要素RE3(R1、CA2)は入力軸16を介して前記エンジン6に作動的に連結され、上記第4回転要素RE4(R2)は出力部材としての出力歯車18に連結されるように構成されている。  If expressed using the collinear diagram, in the
  上記図4の共線図において明らかなように、前記図2に示す実施例と同様に第1回転要素RE1に対応する第1モータジェネレータMG1の回転速度に応じて第4回転要素RE4に対応する出力部材たとえば出力歯車18のエンジン回転速度NEに対する相対回転速度が連続的に変化させられる。しかも、第1モータジェネレータMG1の回転速度は連続的に変化させられるので、変速比が無段階に変化させられることになる。たとえば、第1回転要素RE1の回転速度を零とする場合には、第4回転要素RE4の回転速度はエンジン回転速度NEに対して増速される所謂オーバドライブであり、本実施例ではその変速比はギヤ比ρ1、ρ2に応じて0.90となっている。As apparent from the collinear diagram of FIG. 4, the fourth rotation element RE4 corresponds to the rotation speed of the first motor generator MG1 corresponding to the first rotation element RE1 as in the embodiment shown in FIG. the relative rotational speed is continuously changed with respect to the engine rotational speed NE of the output member
  また、第1回転要素RE1と第3回転要素RE3との間隔Aと、第3回転要素RE3と第4回転要素RE4との間隔Bとの比(=A:B)は、1:0.1となっており動力分配装置30全体としての歯車比Ρ30(=間隔B/間隔A)は「0.1」程度であるといえる。通常、1組の遊星歯車装置を構成する各ギヤの大きさや全体の大きさを考慮すると「0.3〜0.6」程度が適切とされているので、このように歯車比Ρ30が「0.1」程度の値を1組の遊星歯車装置で構成するのは困難であり、2組の遊星歯車装置を用いて動力分配装置30全体として歯車比Ρの幅が大きく設定できることで可能となったといえる。The ratio (= A: B) of the distance A between the first rotation element RE1 and the third rotation element RE3 and the distance B between the third rotation element RE3 and the fourth rotation element RE4 is 1: 0.1. Thus, it can be said that the gear ratio30 (= interval B / interval A) of the
  本実施例の動力分配装置30では前記図1、2の実施例での動力分配装置10と同様に、減速機としての第1遊星歯車装置32を設けることで第1遊星歯車装置32を設けない場合に比較して、動力分配装置30全体の歯車比Ρを小さくし第1モータジェネレータMG1がその受け持つトルク(反力)が最も小さくなる第1回転要素RE1(第1サンギヤS1)に連結されることで、第2遊星歯車装置34によって分配されるエンジン6の動力に対して第1モータジェネレータMG1で発生させるトルクが小さくて済むことになる。すなわち、動力分配装置30ではより第1モータジェネレータMG1を小型化することができるので、エンジン6の高出力化や多種多様なエンジンへの対応が可能となる。なお、第1モータジェネレータMG1が小型化されることでの出力低下は、第1モータジェネレータMG1の回転速度を上げることによって補うことが可能である。  In the
  また、上記動力分配装置30は、前記動力分配装置10の様に第2遊星歯車P2をステップドピニオンSPに置き換えることはできないため、減速機として第1遊星歯車装置32を設けて2つの遊星歯車装置を有することになるが、ステップドピニオンSPに置き換える場合に比較してたとえば第1遊星歯車P1の第1キャリヤCA1に対する相対回転速度δ1、或いは第2遊星歯車P2の第2キャリヤCA2に対する相対回転速度δ2が少なくなる利点がある。Further, since the
  上述のように、本実施例によれば、第1モータジェネレータMG1が減速機(第1遊星歯車装置32)を介して動力分配部(第2遊星歯車装置34)に接続されたので、第1モータジェネレータMG1が減速機を介さずに動力分配部に接続された場合つまり減速機が設けられない場合に比較して、動力分配部に連結されたエンジン6の動力に対して必要とされる第1モータジェネレータMG1のトルクつまり第1モータジェネレータMG1で発生させるトルクが小さくて済み、第1モータジェネレータMG1を小型に構成することができる。したがって、たとえエンジン出力が大きくなったとしても第1モータジェネレータMG1を比較的小型に構成できる。すなわち、エンジン6の高出力化に対応するために第1モータジェネレータMG1を小型化できるので、車両への搭載が有利となる。  As described above, according to the present embodiment, the first motor generator MG1 is connected to the power distribution unit (second planetary gear unit 34) via the speed reducer (first planetary gear unit 32). Compared to the case where motor generator MG1 is connected to the power distribution unit without passing through the reduction gear, that is, the case where no reduction gear is provided, the first required for the power of
  また、本実施例によれば、第1モータジェネレータMG1は第1遊星歯車装置32を介して第2遊星歯車装置34から構成される動力分配部に作動的に連結されるので、この装置全体が簡単且つ小型に構成される。また、2組の遊星歯車装置を用いるので1組の遊星歯車装置を用いる場合に比較して2組の遊星歯車装置全体として設定できる歯車比Ρの幅が大きくなり、各遊星歯車装置のギヤ比ρを設定することで簡単に第1モータジェネレータMG1で発生させるトルクがより小さくて済むように設定することができる。  In addition, according to the present embodiment, the first motor generator MG1 is operatively connected to the power distribution unit constituted by the second
  また、本実施例によれば、第1モータジェネレータMG1の回転速度に応じて第1回転要素RE1の第3回転要素RE3の回転速度に対する相対回転速度が変化させられると、第4回転要素RE4の第3回転要素RE3の回転速度に対する相対回転速度が変化させられる。しかも、第1モータジェネレータMG1の回転駆動トルクが連続的に変化させられることから、出力部材としての出力歯車18のエンジン回転速度NEに対する相対回転速度が連続的に変化させられることになるので、前記動力分配装置30は無段変速機としての機能を有することになる。また、第1モータジェネレータMG1が第1回転要素RE1に連結されることで、エンジン6の出力に対して第1モータジェネレータMG1で発生させるトルクが最も小さくて済むように、第1回転要素RE1、第2回転要素RE2、第3回転要素RE3、第4回転要素RE4の各要素間の間隔が設定され得るので、第1モータジェネレータMG1を小型化できる。Further, according to the present embodiment, when the relative rotational speed of the first rotational element RE1 with respect to the rotational speed of the third rotational element RE3 is changed according to the rotational speed of the first motor generator MG1, the fourth rotational element RE4 The relative rotation speed with respect to the rotation speed of the third rotation element RE3 is changed. Moreover, since the rotational drive torque of the first motor generator MG1 is brought continuously changed, it means that the relative rotational speed is continuously changed with respect to the engine rotational speed NE of the
  また、本実施例によれば、第1遊星歯車装置32および第2遊星歯車装置34の2組の遊星歯車装置を用いることで1組の遊星歯車装置を用いる場合に比較して動力分配装置30全体として設定できる歯車比Ρの幅が大きくなり、1組の遊星歯車装置として適切とされるギヤ比ρたとえば「0.3〜0.6」程度の範囲で動力分配装置30全体としてより小さな値の歯車比Ρを設定することができるので、前記第1モータジェネレータMG1のトルクがより小さくて済むように設定することができる。また、第1遊星歯車P1の第1キャリヤCA1に対する相対回転速度δ1、或いは第2遊星歯車の第2キャリヤに対する相対回転速度δ2が少なくなり、第1遊星歯車装置32或いは第2遊星歯車装置34の耐久性が向上する。Further, according to the present embodiment, the
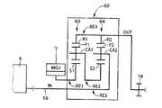
  図5は本発明の他の実施例の動力分配装置40の構成を説明する骨子図であり、図6はその共線図である。この図5に示す動力分配装置40は図1に示す動力分配装置10に替えてハイブリッド車両用として好適に用いられる動力伝達装置8に適用されるものであり、前記図3、4に示す実施例の動力分配装置30と同様の効果がある。  FIG. 5 is a skeleton diagram illustrating the configuration of a
  本実施例では、上記動力分配装置40を構成している第1遊星歯車装置42は減速機として機能するものであり、第2遊星歯車装置44は動力分配部を構成するものであり、それぞれシングルピニオン型の遊星歯車装置から構成されている。この第1遊星歯車装置42は、第1サンギヤS1、第1遊星歯車P1、その第1遊星歯車P1を自転および公転可能に支持する第1キャリヤCA1、第1遊星歯車P1を介して第1サンギヤS1と噛み合う第1リングギヤR1を備えており、たとえば「0.429」程度の所定のギヤ比ρ1を有している。第2遊星歯車装置44は、第2サンギヤS2、第2遊星歯車P2、その第2遊星歯車P2を自転および公転可能に支持する第2キャリヤCA2、第2遊星歯車P2を介して第2サンギヤS2と噛み合う第2リングギヤR2を備えており、たとえば「0.375」程度の所定のギヤ比ρ2を有している。In the present embodiment, the first
  上記動力分配装置40において、第1リングギヤR1と第2リングギヤR2とが一体的に連結されて第1モータジェネレータMG1に作動的に連結され、第1サンギヤS1は入力軸16を介してたとえば前記エンジン6に作動的に連結され、第2サンギヤS2は出力部材たとえば前記出力歯車18に連結されている。すなわち、第1モータジェネレータMG1は第1遊星歯車装置42を介して第2遊星歯車装置44に作動的に連結されることになり、第2遊星歯車装置44はエンジン6の動力を出力部材と第1モータジェネレータMG1とに分配する機能を有することになる。  In the
  図6は、上記動力分配装置40において、各回転要素の回転速度の相対関係を直線上で表すことができる共線図を示している。図6の共線図は、横軸方向において各遊星歯車装置42、44のギヤ比ρの関係を示し、縦軸方向において相対的回転速度を示す二次元座標であり、1本の横線X1が回転速度「1.0」すなわち入力軸16に作動的に連結されるエンジン回転速度NEを示している。また、4本の縦線Y1乃至Y4は、左から順に、第1回転要素RE1に対応し且つ相互に連結された第1リングギヤR1および第2リングギヤR2を、第2回転要素RE2に対応し且つ相互に連結された第1キャリヤCA1および第2キャリヤCA2を、第3回転要素RE3に対応する第1サンギヤS1を、第4回転要素RE4に対応する第2サンギヤS2をそれぞれ表し、それらの間隔は遊星歯車装置42、44のギヤ比ρ1、ρ2に応じてそれぞれ定められている。FIG. 6 is a collinear diagram that can represent the relative relationship of the rotational speeds of the rotating elements on a straight line in the
  上記共線図を利用して表現すれば、本実施例の動力分配装置40において、上記第1回転要素RE1(R1、R2)は第1モータジェネレータMG1に作動的に連結され、上記第3回転要素RE3(S1)は入力軸16を介して前記エンジン6に作動的に連結され、上記第4回転要素RE4(S2)は出力部材としての出力歯車18に連結されるように構成されている。  If expressed using the collinear diagram, in the
  上記図6の共線図において明らかなように、前記図2に示す実施例と同様に第1回転要素RE1に対応する第1モータジェネレータMG1の回転速度に応じて第4回転要素RE4に対応する出力部材たとえば出力歯車18のエンジン回転速度NEに対する相対回転速度が連続的に変化させられる。しかも、第1モータジェネレータMG1の回転速度は連続的に変化させられるので、変速比が無段階に変化させられることになる。たとえば、第1回転要素RE1の回転速度を零とする場合には、第4回転要素RE4の回転速度はエンジン回転速度NEに対して増速される所謂オーバドライブであり、本実施例ではその変速比はギヤ比ρ1、ρ2に応じて0.90となっている。As apparent from the collinear diagram of FIG. 6, the fourth rotation element RE4 corresponds to the rotation speed of the first motor generator MG1 corresponding to the first rotation element RE1 as in the embodiment shown in FIG. the relative rotational speed is continuously changed with respect to the engine rotational speed NE of the output member
  また、第1回転要素RE1と第3回転要素RE3との間隔Aと、第3回転要素RE3と第4回転要素RE4との間隔Bとの比(=A:B)は、1:0.1となっており動力分配装置40全体としての歯車比Ρ40(=間隔B/間隔A)は「0.1」程度であるといえる。通常、1組の遊星歯車装置を構成する各ギヤの大きさや全体の大きさを考慮すると「0.3〜0.6」程度が適切とされているので、このように歯車比Ρ40が「0.1」程度の値を1組の遊星歯車装置で構成するのは困難であり、2組の遊星歯車装置を用いて動力分配装置40全体として歯車比Ρの幅が大きく設定できることで可能となったといえる。The ratio (= A: B) of the distance A between the first rotation element RE1 and the third rotation element RE3 and the distance B between the third rotation element RE3 and the fourth rotation element RE4 is 1: 0.1. Thus, it can be said that the gear ratio40 (= interval B / interval A) of the
  本実施例の動力分配装置40では前記図1、2の実施例での動力分配装置10と同様に、減速機としての第1遊星歯車装置42を設けることで第1遊星歯車装置42を設けない場合に比較して、動力分配装置40全体の歯車比Ρを小さくし第1モータジェネレータMG1がその受け持つトルク(反力)が最も小さくなる第1回転要素RE1(相互に連結された第1リングギヤR1および第2リングギヤR2)に連結されることで、第2遊星歯車装置44によって分配されるエンジン6の動力に対して第1モータジェネレータMG1で発生させるトルクが小さくて済むことになる。すなわち、動力分配装置40ではより第1モータジェネレータMG1を小型化することができるので、エンジン6の高出力化や多種多様なエンジンへの対応が可能となる。なお、第1モータジェネレータMG1が小型化されることでの出力低下は、第1モータジェネレータMG1の回転速度を上げることによって補うことが可能である。  In the
  また、上記動力分配装置40は、前記動力分配装置10の様に第2遊星歯車P2をステップドピニオンSPに置き換えることはできないため、減速機として第1遊星歯車装置42を設けて2つの遊星歯車装置を有することになるが、ステップドピニオンSPに置き換える場合に比較してたとえば第1遊星歯車P1の第1キャリヤCA1に対する相対回転速度δ1、或いは第2遊星歯車P2の第2キャリヤCA2に対する相対回転速度δ2が少なくなる利点がある。Further, since the
  図7は本発明の他の実施例の動力分配装置50の構成を説明する骨子図であり、図8はその共線図である。この図7に示す動力分配装置50は図1に示す動力分配装置10に替えてハイブリッド車両用として好適に用いられる動力伝達装置8に適用されるものであり、前記図3、4に示す実施例の動力分配装置30と同様の効果がある。  FIG. 7 is a skeleton diagram illustrating the configuration of a
  本実施例では、上記動力分配装置50を構成している第1遊星歯車装置52は減速機として機能するものであり、第2遊星歯車装置54は動力分配部を構成するものであり、それぞれシングルピニオン型の遊星歯車装置から構成されている。この第1遊星歯車装置52は、第1サンギヤS1、第1遊星歯車P1、その第1遊星歯車P1を自転および公転可能に支持する第1キャリヤCA1、第1遊星歯車P1を介して第1サンギヤS1と噛み合う第1リングギヤR1を備えており、たとえば「0.429」程度の所定のギヤ比ρ1を有している。第2遊星歯車装置54は、第2サンギヤS2、第2遊星歯車P2、その第2遊星歯車P2を自転および公転可能に支持する第2キャリヤCA2、第2遊星歯車P2を介して第2サンギヤS2と噛み合う第2リングギヤR2を備えており、たとえば「0.571」程度の所定のギヤ比ρ2を有している。In the present embodiment, the first
  上記動力分配装置50において、第1サンギヤS1と第2サンギヤS2とが一体的に連結されて第1モータジェネレータMG1に作動的に連結され、第1リングギヤR1は入力軸16を介してたとえば前記エンジン6に作動的に連結され、第2リングギヤR2は出力部材たとえば前記出力歯車18に連結されている。すなわち、第1モータジェネレータMG1は第1遊星歯車装置52を介して第2遊星歯車装置54に作動的に連結されることになり、第2遊星歯車装置54はエンジン6の動力を出力部材と第1モータジェネレータMG1とに分配する機能を有することになる。  In the
  図8は、上記動力分配装置50において、各回転要素の回転速度の相対関係を直線上で表すことができる共線図を示している。図8の共線図は、横軸方向において各遊星歯車装置52、54のギヤ比ρの関係を示し、縦軸方向において相対的回転速度を示す二次元座標であり、1本の横線X1が回転速度「1.0」すなわち入力軸16に作動的に連結されるエンジン回転速度NEを示している。また、4本の縦線Y1乃至Y4は、左から順に、第1回転要素RE1に対応し且つ相互に連結された第1サンギヤS1および第2サンギヤS2を、第2回転要素RE2に対応し且つ相互に連結された第1キャリヤCA1および第2キャリヤCA2を、第3回転要素RE3に対応する第1リングギヤR1を、第4回転要素RE4に対応する第2リングギヤR2をそれぞれ表し、それらの間隔は遊星歯車装置52、54のギヤ比ρ1、ρ2に応じてそれぞれ定められている。FIG. 8 is a collinear diagram that can represent the relative relationship between the rotational speeds of the rotating elements on a straight line in the
  上記共線図を利用して表現すれば、本実施例の動力分配装置50において、上記第1回転要素RE1(S1、S2)は第1モータジェネレータMG1に作動的に連結され、上記第3回転要素RE3(R1)は入力軸16を介して前記エンジン6に作動的に連結され、上記第4回転要素RE4(R2)は出力部材としての出力歯車18に連結されるように構成されている。  If expressed using the collinear diagram, in the
  上記図8の共線図において明らかなように、前記図2に示す実施例と同様に第1回転要素RE1に対応する第1モータジェネレータMG1の回転速度に応じて第4回転要素RE4に対応する出力部材たとえば出力歯車18のエンジン回転速度NEに対する相対回転速度が連続的に変化させられる。しかも、第1モータジェネレータMG1の回転速度は連続的に変化させられるので、変速比が無段階に変化させられることになる。たとえば、第1回転要素RE1の回転速度を零とする場合には、第4回転要素RE4の回転速度はエンジン回転速度NEに対して増速される所謂オーバドライブであり、本実施例ではその変速比はギヤ比ρ1、ρ2に応じて0.90となっている。As apparent from the collinear diagram of FIG. 8, the fourth rotation element RE4 corresponds to the rotation speed of the first motor generator MG1 corresponding to the first rotation element RE1 as in the embodiment shown in FIG. the relative rotational speed is continuously changed with respect to the engine rotational speed NE of the output member
  また、第1回転要素RE1と第3回転要素RE3との間隔Aと、第3回転要素RE3と第4回転要素RE4との間隔Bとの比(=A:B)は、1:0.1となっており動力分配装置50全体としての歯車比Ρ50(=間隔B/間隔A)は「0.1」程度であるといえる。通常、1組の遊星歯車装置を構成する各ギヤの大きさや全体の大きさを考慮すると「0.3〜0.6」程度が適切とされているので、このように歯車比Ρ50が「0.1」程度の値を1組の遊星歯車装置で構成するのは困難であり、2組の遊星歯車装置を用いて動力分配装置50全体として歯車比Ρの幅が大きく設定できることで可能となったといえる。The ratio (= A: B) of the distance A between the first rotation element RE1 and the third rotation element RE3 and the distance B between the third rotation element RE3 and the fourth rotation element RE4 is 1: 0.1. Thus, it can be said that the gear ratio50 (= interval B / interval A) of the
  本実施例の動力分配装置50では前記図1、2の実施例での動力分配装置10と同様に、減速機としての第1遊星歯車装置52を設けることで第1遊星歯車装置52を設けない場合に比較して、動力分配装置50全体の歯車比Ρを小さくし第1モータジェネレータMG1がその受け持つトルク(反力)が最も小さくなる第1回転要素RE1(相互に連結された第1サンギヤS1および第2サンギヤS2)に連結されることで、第2遊星歯車装置54によって分配されるエンジン6の動力に対して第1モータジェネレータMG1で発生させるトルクが小さくて済むことになる。すなわち、動力分配装置50ではより第1モータジェネレータMG1を小型化することができるので、エンジン6の高出力化や多種多様なエンジンへの対応が可能となる。なお、第1モータジェネレータMG1が小型化されることでの出力低下は、第1モータジェネレータMG1の回転速度を上げることによって補うことが可能である。  In the
  また、上記動力分配装置50は、前記動力分配装置10の様に第2遊星歯車P2をステップドピニオンSPに置き換えることはできないため、減速機として第1遊星歯車装置52を設けて2つの遊星歯車装置を有することになるが、ステップドピニオンSPに置き換える場合に比較してたとえば第1遊星歯車P1の第1キャリヤCA1に対する相対回転速度δ1、或いは第2遊星歯車P2の第2キャリヤCA2に対する相対回転速度δ2が少なくなる利点がある。Further, since the
  図9は本発明の他の実施例の動力分配装置60の構成を説明する骨子図であり、図10はその共線図である。この図9に示す動力分配装置60は図1に示す動力分配装置10に替えてハイブリッド車両用として好適に用いられる動力伝達装置8に適用されるものであり、前記図3、4に示す実施例の動力分配装置30と同様の効果がある。  FIG. 9 is a skeleton diagram illustrating the configuration of a
  本実施例では、上記動力分配装置60を構成している第1遊星歯車装置62は減速機として機能するものであり、第2遊星歯車装置64は動力分配部を構成するものであり、それぞれシングルピニオン型の遊星歯車装置から構成されている。この第1遊星歯車装置62は、第1サンギヤS1、第1遊星歯車P1、その第1遊星歯車P1を自転および公転可能に支持する第1キャリヤCA1、第1遊星歯車P1を介して第1サンギヤS1と噛み合う第1リングギヤR1を備えており、たとえば「0.571」程度の所定のギヤ比ρ1を有している。第2遊星歯車装置64は、第2サンギヤS2、第2遊星歯車P2、その第2遊星歯車P2を自転および公転可能に支持する第2キャリヤCA2、第2遊星歯車P2を介して第2サンギヤS2と噛み合う第2リングギヤR2を備えており、たとえば「0.333」程度の所定のギヤ比ρ2を有している。In the present embodiment, the first planetary gear device 62 constituting the
  上記動力分配装置60において、第1サンギヤS1は第1モータジェネレータMG1に作動的に連結され、第2キャリヤCA2は入力軸16を介してたとえば前記エンジン6に作動的に連結され、第1リングギヤR1と第2リングギヤR2とが一体的に連結されて出力部材たとえば前記出力歯車18に連結されている。すなわち、第1モータジェネレータMG1は第1遊星歯車装置62を介して第2遊星歯車装置64に作動的に連結されることになり、第2遊星歯車装置64はエンジン6の動力を出力部材と第1モータジェネレータMG1とに分配する機能を有することになる。  In the
  図10は、上記動力分配装置60において、各回転要素の回転速度の相対関係を直線上で表すことができる共線図を示している。図10の共線図は、横軸方向において各遊星歯車装置62、64のギヤ比ρの関係を示し、縦軸方向において相対的回転速度を示す二次元座標であり、1本の横線X1が回転速度「1.0」すなわち入力軸16に作動的に連結されるエンジン回転速度NEを示している。また、4本の縦線Y1乃至Y4は、左から順に、第1回転要素RE1に対応する第1サンギヤS1を、第2回転要素RE2に対応し且つ相互に連結された第1キャリヤCA1および第2サンギヤS2を、第3回転要素RE3に対応する第2キャリヤCA2を、第4回転要素RE4に対応し且つ相互に連結された第1リングギヤR1および第2リングギヤR2をそれぞれ表し、それらの間隔は遊星歯車装置62、64のギヤ比ρ1、ρ2に応じてそれぞれ定められている。FIG. 10 is a collinear diagram that can represent the relative relationship between the rotational speeds of the rotating elements on a straight line in the
  上記共線図を利用して表現すれば、本実施例の動力分配装置60において、上記第1回転要素RE1(S1)は第1モータジェネレータMG1に作動的に連結され、上記第3回転要素RE3(CA2)は入力軸16を介して前記エンジン6に作動的に連結され、上記第4回転要素RE4(R1、R2)は出力部材としての出力歯車18に連結されるように構成されている。  If expressed using the collinear diagram, in the
  上記図10の共線図において明らかなように、前記図2に示す実施例と同様に第1回転要素RE1に対応する第1モータジェネレータMG1の回転速度に応じて第4回転要素RE4に対応する出力部材たとえば出力歯車18のエンジン回転速度NEに対する相対回転速度が連続的に変化させられる。しかも、第1モータジェネレータMG1の回転速度は連続的に変化させられるので、変速比が無段階に変化させられることになる。たとえば、第1回転要素RE1の回転速度を零とする場合には、第4回転要素RE4の回転速度はエンジン回転速度NEに対して増速される所謂オーバドライブであり、本実施例ではその変速比はギヤ比ρ1、ρ2に応じて0.90となっている。As apparent from the collinear diagram of FIG. 10, the fourth rotation element RE4 corresponds to the rotation speed of the first motor generator MG1 corresponding to the first rotation element RE1 as in the embodiment shown in FIG. the relative rotational speed is continuously changed with respect to the engine rotational speed NE of the output member
  また、第1回転要素RE1と第3回転要素RE3との間隔Aと、第3回転要素RE3と第4回転要素RE4との間隔Bとの比(=A:B)は、1:0.1となっており動力分配装置60全体としての歯車比Ρ60(=間隔B/間隔A)は「0.1」程度であるといえる。通常、1組の遊星歯車装置を構成する各ギヤの大きさや全体の大きさを考慮すると「0.3〜0.6」程度が適切とされているので、このように歯車比Ρ60が「0.1」程度の値を1組の遊星歯車装置で構成するのは困難であり、2組の遊星歯車装置を用いて動力分配装置60全体として歯車比Ρの幅が大きく設定できることで可能となったといえる。The ratio (= A: B) of the distance A between the first rotation element RE1 and the third rotation element RE3 and the distance B between the third rotation element RE3 and the fourth rotation element RE4 is 1: 0.1. Thus, it can be said that the gear ratio60 (= interval B / interval A) of the
  本実施例の動力分配装置60では前記図1、2の実施例での動力分配装置10と同様に、減速機としての第1遊星歯車装置62を設けることで第1遊星歯車装置62を設けない場合に比較して、動力分配装置60全体の歯車比Ρを小さくし第1モータジェネレータMG1がその受け持つトルク(反力)が最も小さくなる第1回転要素RE1(第1サンギヤS1)に連結されることで、第2遊星歯車装置64によって分配されるエンジン6の動力に対して第1モータジェネレータMG1で発生させるトルクが小さくて済むことになる。すなわち、動力分配装置60ではより第1モータジェネレータMG1を小型化することができるので、エンジン6の高出力化や多種多様なエンジンへの対応が可能となる。なお、第1モータジェネレータMG1が小型化されることでの出力低下は、第1モータジェネレータMG1の回転速度を上げることによって補うことが可能である。  In the
  また、上記動力分配装置60は、前記動力分配装置10の様に第2遊星歯車P2をステップドピニオンSPに置き換えることはできないため、減速機として第1遊星歯車装置62を設けて2つの遊星歯車装置を有することになるが、ステップドピニオンSPに置き換える場合に比較してたとえば第1遊星歯車P1の第1キャリヤCA1に対する相対回転速度δ1、或いは第2遊星歯車P2の第2キャリヤCA2に対する相対回転速度δ2が少なくなる利点がある。Further, since the
以上、本発明の実施例を図面に基づいて詳細に説明したが、本発明はその他の態様においても適用される。 As mentioned above, although the Example of this invention was described in detail based on drawing, this invention is applied also in another aspect.
  たとえば、前述の実施例の図1で示した動力分配装置10以外の構成はハイブリッド車両の動力伝達経路の一例であり、動力分配装置10、30、40、50、60は他のハイブリッド車両にも適用され得る。  For example, the configuration other than the
  また、前述の実施例の動力分配装置30或いは動力分配装置40は、前記動力分配装置50或いは動力分配装置60に比較して相対回転速度δ1或いは相対回転速度δ2がより少なく構成され得るので、第1遊星歯車装置12或いは第2遊星歯車装置14の耐久性がより向上する。Further, the
また、前述の実施例の動力伝達装置8に備えられている第1モータジェネレータMG1および第2モータジェネレータMG2は回転電機でも良く、すなわち発電のみの発電機および力行のみの電動機、および発電機としての機能と電動機としての機能とを併せ持つもののうちのいずれかであれば良い。 Further, the first motor generator MG1 and the second motor generator MG2 provided in the power transmission device 8 of the above-described embodiment may be rotating electric machines, that is, a generator only for power generation, a motor only for power running, and a generator. It may be any one having both a function and a function as an electric motor.
なお、上述したのはあくまでも一実施形態であり、本発明は当業者の知識に基づいて種々の変更、改良を加えた態様で実施することができる。 The above description is only an embodiment, and the present invention can be implemented in variously modified and improved forms based on the knowledge of those skilled in the art.
6:エンジン
12、32、42、52、62:第1遊星歯車装置(減速機)
S1:第1サンギヤ
R1:第1リングギヤ
CA1:第1キャリヤ
14、34、44、54、64:第2遊星歯車装置(動力分配部)
S2:第2サンギヤ
R2:第2リングギヤ
CA2:第2キャリヤ
18:出力歯車(出力部材)
MG1:第1モータジェネレータ(電動機)
RE1:第1回転要素
RE2:第2回転要素
RE3:第3回転要素
RE4:第4回転要素
SP:ステップドピニオン6:
 S1: First sun gear R1: First ring gear CA1:
 S2: Second sun gear R2: Second ring gear CA2: Second carrier 18: Output gear (output member)
 MG1: First motor generator (electric motor)
 RE1: First rotating element RE2: Second rotating element RE3: Third rotating element RE4: Fourth rotating element SP: Stepped pinion
| Application Number | Priority Date | Filing Date | Title | 
|---|---|---|---|
| JP2003358789AJP2005119573A (en) | 2003-10-20 | 2003-10-20 | Hybrid vehicle | 
| Application Number | Priority Date | Filing Date | Title | 
|---|---|---|---|
| JP2003358789AJP2005119573A (en) | 2003-10-20 | 2003-10-20 | Hybrid vehicle | 
| Publication Number | Publication Date | 
|---|---|
| JP2005119573Atrue JP2005119573A (en) | 2005-05-12 | 
| Application Number | Title | Priority Date | Filing Date | 
|---|---|---|---|
| JP2003358789APendingJP2005119573A (en) | 2003-10-20 | 2003-10-20 | Hybrid vehicle | 
| Country | Link | 
|---|---|
| JP (1) | JP2005119573A (en) | 
| Publication number | Priority date | Publication date | Assignee | Title | 
|---|---|---|---|---|
| WO2008092353A1 (en)* | 2006-12-08 | 2008-08-07 | Byd Company Limited | Hybrid power output system | 
| JP2010235069A (en)* | 2009-03-31 | 2010-10-21 | Aisin Aw Co Ltd | Hybrid drive unit | 
| JP2020032959A (en)* | 2018-08-31 | 2020-03-05 | 本田技研工業株式会社 | Vehicle drive | 
| Publication number | Priority date | Publication date | Assignee | Title | 
|---|---|---|---|---|
| JPS4849115A (en)* | 1971-10-20 | 1973-07-11 | ||
| JPS5030223A (en)* | 1973-07-20 | 1975-03-26 | ||
| JPS5085019A (en)* | 1973-12-03 | 1975-07-09 | ||
| JPH07135701A (en)* | 1993-11-10 | 1995-05-23 | Aqueous Res:Kk | Hybrid vehicle | 
| JPH07336810A (en)* | 1994-06-06 | 1995-12-22 | Aqueous Res:Kk | Hybrid vehicle | 
| JP2000142146A (en)* | 1998-11-04 | 2000-05-23 | Nissan Motor Co Ltd | Drive unit for hybrid vehicles | 
| DE19909424A1 (en)* | 1999-02-23 | 2000-08-24 | Peter Tenberge | Hybrid gearing for vehicle | 
| JP2000326739A (en)* | 1999-05-19 | 2000-11-28 | Kyowa Gokin Kk | Driving device for automobile | 
| WO2001085483A1 (en)* | 2000-05-08 | 2001-11-15 | Hitachi, Ltd. | Composite power transmission mechanism and vehicle | 
| JP2001339805A (en)* | 2000-05-25 | 2001-12-07 | Aisin Aw Co Ltd | Control device and control method for hybrid vehicle | 
| JP2001355727A (en)* | 2000-06-12 | 2001-12-26 | Aisin Aw Co Ltd | Hybrid drive | 
| JP2003032808A (en)* | 2001-07-23 | 2003-01-31 | Nissan Motor Co Ltd | Drive | 
| JP2003191761A (en)* | 2001-12-26 | 2003-07-09 | Toyota Motor Corp | Drive unit for hybrid vehicle | 
| Publication number | Priority date | Publication date | Assignee | Title | 
|---|---|---|---|---|
| JPS4849115A (en)* | 1971-10-20 | 1973-07-11 | ||
| JPS5030223A (en)* | 1973-07-20 | 1975-03-26 | ||
| JPS5085019A (en)* | 1973-12-03 | 1975-07-09 | ||
| JPH07135701A (en)* | 1993-11-10 | 1995-05-23 | Aqueous Res:Kk | Hybrid vehicle | 
| JPH07336810A (en)* | 1994-06-06 | 1995-12-22 | Aqueous Res:Kk | Hybrid vehicle | 
| JP2000142146A (en)* | 1998-11-04 | 2000-05-23 | Nissan Motor Co Ltd | Drive unit for hybrid vehicles | 
| DE19909424A1 (en)* | 1999-02-23 | 2000-08-24 | Peter Tenberge | Hybrid gearing for vehicle | 
| JP2000326739A (en)* | 1999-05-19 | 2000-11-28 | Kyowa Gokin Kk | Driving device for automobile | 
| WO2001085483A1 (en)* | 2000-05-08 | 2001-11-15 | Hitachi, Ltd. | Composite power transmission mechanism and vehicle | 
| JP2001339805A (en)* | 2000-05-25 | 2001-12-07 | Aisin Aw Co Ltd | Control device and control method for hybrid vehicle | 
| JP2001355727A (en)* | 2000-06-12 | 2001-12-26 | Aisin Aw Co Ltd | Hybrid drive | 
| JP2003032808A (en)* | 2001-07-23 | 2003-01-31 | Nissan Motor Co Ltd | Drive | 
| JP2003191761A (en)* | 2001-12-26 | 2003-07-09 | Toyota Motor Corp | Drive unit for hybrid vehicle | 
| Publication number | Priority date | Publication date | Assignee | Title | 
|---|---|---|---|---|
| WO2008092353A1 (en)* | 2006-12-08 | 2008-08-07 | Byd Company Limited | Hybrid power output system | 
| JP2010511553A (en)* | 2006-12-08 | 2010-04-15 | ビーワイディー カンパニー リミテッド | Hybrid output extraction device | 
| US8540601B2 (en) | 2006-12-08 | 2013-09-24 | Byd Co. Ltd. | Hybrid power output system | 
| JP2010235069A (en)* | 2009-03-31 | 2010-10-21 | Aisin Aw Co Ltd | Hybrid drive unit | 
| JP2020032959A (en)* | 2018-08-31 | 2020-03-05 | 本田技研工業株式会社 | Vehicle drive | 
| Publication | Publication Date | Title | 
|---|---|---|
| JP4720269B2 (en) | Motor power transmission device | |
| EP1279543B1 (en) | Hybrid drivetrain for a vehicle | |
| JP3891146B2 (en) | Hybrid vehicle drive system | |
| CN102322508B (en) | Left and right wheels drive system | |
| JP4821571B2 (en) | Hybrid drive unit | |
| JP5141802B2 (en) | Hybrid drive device | |
| JP3824125B2 (en) | Hybrid drive device | |
| CN106274426A (en) | The four-wheel drive power-transmission system of hybrid electric vehicle | |
| JP2004183801A (en) | Hybrid transmission | |
| CN105793083B (en) | Vehicle driving apparatus | |
| JP5994934B2 (en) | Hybrid vehicle drive device | |
| JP2020506843A (en) | Structure of transmission for hybrid vehicle, drive train and hybrid vehicle | |
| JP5951410B2 (en) | Driving force transmission device | |
| JP2009248825A (en) | Hybrid drive unit | |
| JP2006282069A (en) | Hybrid drive unit | |
| JP2019077218A (en) | Drive device for hybrid vehicle | |
| JPWO2012131890A1 (en) | Vehicle meshing gear | |
| JP2012017007A (en) | Hybrid drive device for vehicle | |
| JP2017519957A (en) | Input synthesizer | |
| JP4123132B2 (en) | Shift control device for hybrid vehicle | |
| JP2006282070A (en) | Hybrid drive unit | |
| JP2005119573A (en) | Hybrid vehicle | |
| JP4930267B2 (en) | Hybrid vehicle drive system | |
| JP2009292225A (en) | Drive system for hybrid vehicle | |
| JP2008062679A (en) | Automotive drive device | 
| Date | Code | Title | Description | 
|---|---|---|---|
| A621 | Written request for application examination | Free format text:JAPANESE INTERMEDIATE CODE: A621 Effective date:20060522 | |
| A131 | Notification of reasons for refusal | Free format text:JAPANESE INTERMEDIATE CODE: A131 Effective date:20060718 | |
| A521 | Request for written amendment filed | Free format text:JAPANESE INTERMEDIATE CODE: A523 Effective date:20060904 | |
| A02 | Decision of refusal | Free format text:JAPANESE INTERMEDIATE CODE: A02 Effective date:20061212 |