Movatterモバイル変換


[0]ホーム

URL:


JP2004172734A - Wireless relay system - Google Patents

Wireless relay system
Download PDF

Info

Publication number
JP2004172734A
JP2004172734AJP2002333588AJP2002333588AJP2004172734AJP 2004172734 AJP2004172734 AJP 2004172734AJP 2002333588 AJP2002333588 AJP 2002333588AJP 2002333588 AJP2002333588 AJP 2002333588AJP 2004172734 AJP2004172734 AJP 2004172734A
Authority
JP
Japan
Prior art keywords
relay
relay unit
signal
frequency signal
mobile station
Prior art date
Legal status (The legal status is an assumption and is not a legal conclusion. Google has not performed a legal analysis and makes no representation as to the accuracy of the status listed.)
Pending
Application number
JP2002333588A
Other languages
Japanese (ja)
Inventor
Masanobu Matsuo
雅信 松生
Satoshi Fukuchi
敏 福地
Shunichi Takashima
俊一 高島
Hikari Yasuda
光 安田
Current Assignee (The listed assignees may be inaccurate. Google has not performed a legal analysis and makes no representation or warranty as to the accuracy of the list.)
Chubu Electric Power Co Inc
Kokusai Denki Electric Inc
Original Assignee
Chubu Electric Power Co Inc
Hitachi Kokusai Electric Inc
Priority date (The priority date is an assumption and is not a legal conclusion. Google has not performed a legal analysis and makes no representation as to the accuracy of the date listed.)
Filing date
Publication date
Application filed by Chubu Electric Power Co Inc, Hitachi Kokusai Electric IncfiledCriticalChubu Electric Power Co Inc
Priority to JP2002333588ApriorityCriticalpatent/JP2004172734A/en
Publication of JP2004172734ApublicationCriticalpatent/JP2004172734A/en
Pendinglegal-statusCriticalCurrent

Links

Images

Landscapes

Abstract

Translated fromJapanese

【課題】単一キャリアの無線通信システムに適用して無電源化によるコスト低減が図れるようにした無線中継システムを提供すること。
【解決手段】移動局1Aが位置する本来の通信エリアに中継設備2の主中継部2Aを設置すると共に、離れた位置で別途、通信エリアを設定すべき場所に前進中継部2Bを設置し、主中継部2Aのアンテナ2A5で受信した高周波信号CUは直接変調レーザダイオード2A3でレーザ光信号に変換した上で光ファイバケーブル5で前進中継部2Bに伝送し、フォトダイオード2B2で電気信号に変換してから送信アンテナ2B4から電波として送信させることにより、移動局1Bで受信できるようにすると共に、移動局1Bから送信され、前進中継部2Bの受信アンテナ2B3で受信された高周波信号CDは、光外部変調器2B1で変調レーザ光信号に変換した上で光ファイバケーブル4で主中継部2Aに伝送し、フォトダイオード2A2で電気信号に変換してから送受信アンテナ2A5から電波として送信させることにより、移動局1Aで受信できるようにしたもの。
【選択図】 図1
An object of the present invention is to provide a wireless relay system which can be applied to a single carrier wireless communication system to reduce cost by eliminating power supply.
A main relay unit (2A) of a relay facility (2) is installed in an original communication area where a mobile station (1A) is located, and a forward relay unit (2B) is installed separately at a remote location where a communication area is to be set. The high-frequency signal CU received by the antenna 2A5 of the main relay unit 2A is directly converted into a laser light signal by the modulation laser diode 2A3, transmitted to the forward relay unit 2B by the optical fiber cable 5, and converted into an electric signal by the photodiode 2B2. Then, the radio wave is transmitted from the transmission antenna 2B4 as a radio wave so that the radio signal can be received by the mobile station 1B, and the high-frequency signal CD transmitted from the mobile station 1B and received by the reception antenna 2B3 of the forward relay unit 2B is transmitted to the optical After being converted into a modulated laser light signal by the modulator 2B1, it is transmitted to the main relay section 2A by the optical fiber cable 4, and is converted by the photodiode 2A2 By sending it into a electrical signal as a radio wave from the transmitting and receiving antenna 2A5, those to be received by the mobile station 1A.
[Selection diagram] Fig. 1

Description

Translated fromJapanese

【0001】
【発明の属する技術分野】
本発明は、移動通信用の無線通信システムに係り、特に単一キャリアによる移動通信のための無線中継システムに関する。
【0002】
【従来の技術】
移動通信用の無線システムにおいても、通信エリアの拡大が望まれることがある。そこで、このような要望に応え、本来の通信エリアから離れた場所で更に通信エリアを確保するためのシステムとして、本来の通信エリアの周辺に中継設備を設けると共に、離れた場所にも中継設備を設け、これらの間を伝送線路で結んだ中継システムが従来から知られている(例えば、特許文献1参照。)。
【0003】
ここで、図8は、基地局(BS)に複数台の移動局(MS)を割当て、基地局10と各移動局20A、20Bの間で、及び各移動局相互間で、それぞれ送受信に異なった周波数のキャリア(搬送波)CA、CBを使用して通信が行なえるようにした無線通信システムにおいて、通信エリアの拡大のため、中継設備(RS)30を設置して無線中継システムを構成した場合の従来例である。
【0004】
そして、これにより、この図8のシステムでは、一方の移動局、例えば移動局20Bが基地局10による通信エリアから外れた場合でも、中継設備(RS)30を介することにより、基地局10と各移動局20A、20Bの間と各移動局相互間で通信が得られるようになっているものである。
【0005】
このため、中継設備30は、基地局10の近傍に設置した基地中継部40と、本来の通信エリアから離れた場所で更に通信エリアを確保したい場所に設置した前進中継部50で構成され、これらの間を2本の光ファイバーケーブル47、57により接続し、高周波信号CA及びCBで変調された光信号により動作するように構成してある。
【0006】
そして、基地中継部40と前進中継部50は、低雑音増幅器(LNA)41、51と直接変調方式のレーザダイオード(DMLD)42、52、光変調信号の入力により高周波信号を出力するフォトダイオード(PD)43、53、それに高周波電力増幅器(PA)44、54で構成されている。
【0007】
次に、この図8のシステムの動作について、まず、移動局20Aが送信し、移動局20Bが受信する場合について説明する。このとき、移動局20A、20Bから基地局10に向う高周波信号(上り信号)についてはCAと記し、反対に、基地局10から移動局20A、20Bへ向う高周波信号(下り信号)についてはCBと記してある。
【0008】
移動局20Aの送信機から出力され、アンテナ21から電波として送信された高周波信号CAは、基地局10の受信アンテナ11により受信され、基地局10内にある受信機に入力される。
【0009】
そして、この受信された高周波信号CAは、基地局10内にある送信機で搬送波(キャリア)周波数が変えられた上で送信アンテナ12に供給され、ここから電波として送信され、この結果、高周波信号CBが基地中継部40の受信アンテナ45に受信され、低雑音増幅器41により増幅された上でレーザダイオード42に入力される。
【0010】
そこで、レーザダイオード42は、入力された高周波信号CBによって変調された光信号を出力し、出力された変調光信号が光ファイバーケーブル47を介して前進中継部50に伝送され、フォトダイオード53に入力され、ここで光信号から高周波信号CBに復調(変換)される。
【0011】
そして、復調された高周波信号CBが高周波電力増幅器54により増幅された後、送信アンテナ55に供給され、電波として送信される。この結果、高周波信号CB(電波)が移動局20Bのアンテナ22で受信され、移動局20Bの受信機に高周波信号CBが入力されることになり、中継動作が得られる。
【0012】
次に、移動局20Bが送信し、移動局20Aが受信する場合について説明すると、まず、移動局20Bの送信機からアンテナ22を介して送信された高周波信号CAは、前進中継部50の受信アンテナ56により受信される。
【0013】
受信された高周波信号CAは、前進中継部50の低雑音増幅器51により増幅され、レーザダイオード52に入力される。そこで、レーザダイオード52は、入力された高周波信号CAにより変調された光信号を出力し、出力された変調レーザ光信号が光ファイバケーブル57を介して基地中継部40のフォトダイオード43に供給される。
【0014】
そこで、フォトダイオード43は、入力された変調レーザ光を高周波信号CAに復調(変換)し、この高周波信号CAが高周波電力増幅器44により増幅された上で送信アンテナ46を介して電波として送信され、この結果、基地局10の受信アンテナ11で受信された高周波信号CAが、基地局10の受信機に入力されることになる。
【0015】
基地局10では、受信された高周波信号CAの搬送波周波数を変え、高周波信号CBとした上で、送信機から送信アンテナ12に供給し、ここから高周波信号CBを電波として送信させ、高周波信号CBが移動局20Aのアンテナ21で受信されるようにするのである。
【0016】
従って、この図8のシステムによれば、トンネルや山岳地帯などの電波不感地帯に移動していて、基地局10から送信された高周波信号が直接届かない地域にいる移動局20Bに対しても無線通信を行うことができる。
【0017】
【特許文献1】
特開平11−112409号公報(第2頁、図3)
【0018】
【発明が解決しようとする課題】
上記従来技術は、中継設備の無電源化と単一キャリア(搬送波)方式のシステムに対する適用について配慮がされておらず、コストの抑圧と適用範囲の拡大に問題があった。
【0019】
中継設備の前進中継部が設置対象とする場所は、例えばトンネルや山岳地帯といった電波不感地帯となる地域で、必ずしも電源が確保できる場所に限らない。
このため、従来技術では、前進中継部を設置する場所に、通信設備の他にも電源設備が新たに必要になり、従って、コスト高になってしまうのである。
【0020】
また、従来技術では、送信と受信のキャリア(搬送波)周波数が異なる無線通信システムだけを対象としているため、送受信に同一の無線周波数のキャリア(搬送波)を用いた、いわゆる単一キャリア(搬送波)方式の通信システムには適用できず、このため、適用対象に制約が与えられてしまうのである。
【0021】
本発明の目的は、単一キャリア(搬送波)方式の無線通信システムに適用して無電源化によるコスト低減が図れるようにした無線中継システムを提供することにある。
【0022】
【課題を解決するための手段】
上記目的は、少なくとも2局の移動局を備え、これらの移動局の間で無線通信を行なう無線通信システムにおいて、本来の通信エリアに設置した主中継部と新たに設置すべき通信エリアに設定した前進中継部を設け、これら主中継部と前進中継部の間の信号伝送を光信号で行なうことにより、前記本来の通信エリアと前記新たに設置すべき通信エリアの間での前記少なくとも2局の移動局による中継動作が与えられるようにして達成される。
【0023】
このとき、前記主中継部1台に対して前記前進中継部が少なくとも2台設けられ、前記新たに設置すべき通信エリアが少なくとも2エリアであるようにしても上記目的が達成され、同じく、このとき、前記少なくとも2台の前進中継部は、ほぼ直線上に所定の距離を隔てて順次並んで設置され、これら少なくとも2台の前進中継部における各アンテナの放射パターンが、前記ほぼ直線上に所定の距離を隔てて順次並んで設置されている前進中継部の配列方向に向う指向特性を備えているようにしても上記目的が達成される。
【0024】
また、このとき、前記主中継部が切換制御部を備え、該切換制御部により、前記主中継部と前記前進中継部の間の信号伝送方向が、これら主中継部と前進中継部における受信信号により切換えられるようにしても上記目的が達成される。
【0025】
更に、このとき、前記主中継部は、無変調レーザ光を発生するレーザダイオードと、中継すべき高周波信号で変調されたレーザ光を電気信号に変換するフォトダイオードと、中継すべき高周波信号を当該高周波信号で変調されたレーザ光に変換する直接変調レーザダイオードとを備え、前記前進中継部は、無変調レーザ光を中継すべき高周波信号で光変調して変調レーザ光に変換する光外部変調器と、中継すべき高周波信号で変調されたレーザ光を電気信号に変換するフォトダイオードとを備え、前記主中継部のレーザダイオードは、第1の光ファイバケーブルを介して、前記前進中継部の光外部変調器に無変調レーザ光を供給し、前記光外部変調器は、第2の光ファイバケーブルを介して、前記主中継部のフォトダイオードに変調レーザ光を供給し、前記主中継部の前記直接変調レーザダイオードは、第3の光ファイバケーブルを介して、前記前進中継部の前記フォトダイオードに中継すべき高周波信号で変調されたレーザ光を供給するものとしても、上記目的を達成することができる。
【0026】
【発明の実施の形態】
以下、本発明による無線中継システムについて、図示の実施の形態により詳細に説明する。
【0027】
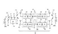
まず図1は、本発明の第1の実施形態で、これは、複数台の単一キャリア(搬送波)方式の移動局、例えば移動局1A、1Bを備え、予め想定してある通信エリア内でプレストーク方式により相互に通信が行なえるようにした無線通信システムに本発明を適用した場合の一実施形態で、このため、図示のように、中継設備2を設けたものである。
【0028】
この中継設備2は、図示のように、主中継部2Aと前進中継部2B、それに3本の光ファイバーケーブル3、4、5で構成されているが、ここでも説明を簡明にするため、移動局1Aで送信され、移動局1Bに向う高周波信号についてはCUとし、反対に移動局1Bで送信され、移動局1Aに向う高周波信号についてはCDとする。
【0029】
図1に戻り、まず、主中継部2Aは、この無線通信システムに想定してある本来の通信エリアに位置させ、前進中継部2Bは、本来の通信エリアから離れた場所に新たに確保すべき通信エリアのほぼ中心に位置させる。そして、これらの間を光ファイバーケーブル3、4、5で接続するのである。
【0030】
次に、主中継部2Aと前進中継部2Bについて説明する。図1において、まず主中継部2Aは、レーザダイオード(LD)2A1とフォトダイオード(PD)2A2、直接変調方式のレーザダイオード(DMLD)2A3、切換制御器(ANT−SW)2A4、それに送受信アンテナ2A5で構成され、次に、前進中継部2Bは、光外部変調器(EOM)2B1とフォトダイオード(PD)2B2、受信アンテナ2B3、それに送信アンテナ2B4で構成されている。
【0031】
ここで、まず、主中継部2Aにおいて、レーザダイオード2A1は、無変調の光信号(レーザ光)を出力する光源として働くもので、発生されたレーザ光は光ファイバーケーブル3により前進中継部2Bに伝送され、光外部変調器2B1に供給される。
【0032】
次に、フォトダイオード2A2は、光ファイバーケーブル4を介して、前進中継部2Bから供給された光変調信号を高周波信号に復調(変換)する働きをし、これから出力される高周波信号CDは切換制御部2A4に供給される。
【0033】
また、レーザダイオード2A3は、切換制御部2A4から供給される高周波信号CUによって変調されたレーザ光信号を出力する働きをし、出力された変調レーザ光信号は光ファイバーケーブル5を介して前進中継部2Bに伝送され、フォトダイオード2B2に入力される。
【0034】
そして、切換制御部2A4は、図2に示す構成を備え、送受信アンテナ2A5を中継方向に応じて切換える働きをするもので、詳細は後述する。
【0035】
次に、前進中継部2Bにおいて、まず、光外部変調器2B1は、主中継部2Aのレーザダイオード2A1から光ファイバーケーブル3を介して供給される無変調の光信号(レーザ光)を、受信アンテナ2B3で受信された高周波信号CDにより変調(光変調)し、変調されたレーザ光を発生させる働きをする。
【0036】
ここで、この光外部変調器2B1として、マッハ−ツェンダ(Mach−Zehnder)型光導波路変調器を用いることにより、レーザダイオード2A1から供給されたレーザ光をキャリアとするだけで、光変調されたレーザ光信号を得ることができ、無電源で動作させることができる。
【0037】
そして、この光外部変調器2B1で変調されたレーザ光による光信号は、光ファイバーケーブル4を介して主中継部2Aに伝送され、フォトダイオード2A2に入力される。
【0038】
次に、フォトダイオード2B2は、光ファイバーケーブル5を介して伝送されてきたレーザ光による高周波信号CUを電気信号に変換し、送信アンテナ2B4から電波として送信させる働きをするものである。
【0039】
ここで、このフォトダイオード2B2には、単一走行キャリアフォトダイオード(UTC−PD)を用いることにより、光を効率よく電気信号に変換でき、無電源で高い高周波出力を得ることができる。
【0040】
ここで、切換制御部2A4について、図2により説明すると、まず緩衝増幅器60、61は、フォトダイオード2A2から入力された高周波信号CDを増幅する働きをする。そして、緩衝増幅器60の出力は検波回路62に供給され、緩衝増幅器61の出力は切換スイッチ63の固定接点に接続される。
【0041】
検波回路62は、入力された高周波信号CDを検波整流して、直流電圧E を出力する働きをする。そして、この直流電圧E は論理回路64の入力Xに入力される。
【0042】
論理回路64は、入力Xに対して入力Yを禁止入力とする禁止(インヒビット)回路で、入力X=1でも入力Y=0のときだけ、出力Z=1として動作する。そして、その出力Zは、一方ではそのまま切換スイッチ65に切換信号sとして供給され、切換スイッチ63には遅延回路66を介して、所定の遅れ時間をもって切換信号s’が供給されるようになっている。
【0043】
ここで、切換スイッチ63と切換スイッチ65は、常閉接点aと常開接点bを備え、制御信号S、S’により切換動作するものであるが、このとき、制御信号S、S’が供給されていないとき閉じている接点が常閉接点aで、制御信号S、S’が供給されたとき閉じるのが常開接点bである。
【0044】
そこで、切換スイッチ63は、通常は緩衝増幅器61の出力を終端抵抗67で終端させていて、制御信号S’が入力されたときだけ、緩衝増幅器61の出力を高周波電力増幅器68に切換える働きをし、切換スイッチ65は、通常は送受信アンテナ2A5を低雑音増幅器69の入力に切換えているが、制御信号Sが入力されたときは、送受信アンテナ2A5を高周波電力増幅器68の出力に接続する働きをする。
【0045】
このとき、高周波電力増幅器68は、送受信アンテナ2A5から送信される高周波信号CDの利得を稼ぎ、電波出力を所定値にする働きをし、低雑音増幅器69はレーザダイオード2A3の励振に必要な利得を稼ぐ働きをする。
【0046】
また、検波回路70は、低雑音増幅器69の出力に現われる高周波信号CUを検波整流し、直流電圧E を出力する働きをする。そして、この直流電圧E は論理回路64の入力Yに入力される。
【0047】
次に、この実施形態の動作について、まず、図1の移動局1Aが送信し、移動局1Bが受信する場合について説明する。ここで、このときは、図2の切換制御部2A4の切換スイッチ63、65は何れも常閉接点aに切換わっているものとする。
【0048】
いま、図1において、移動局1Aで送信操作(プレストーク操作)がされたとすると、その送信機からアンテナ20を介して高周波信号CU(電波)が送信される。そうすると、主中継部2Aのアンテナ2A5により、この高周波信号CUが受信され、切換制御部2A4を介してレーザダイオード2A3に高周波信号CUが入力され、ここでレーザ光信号に変換される。
【0049】
そこで、このレーザダイオード2A3から出力されたレーザ光による高周波信号CUは、光ファイバーケーブル5を介して前進中継部2Bに伝送され、フォトダイオード2B2に入力され、高周波信号CUに変換される。
【0050】
そして、このフォトダイオード2B2から出力された高周波信号CUが送信アンテナ2B4に供給され、電波として送信された結果、アンテナ21を介して移動局1Bの受信機により高周波信号CUが受信されることになり、移動局1Aから移動局1Bに対する中継動作が得られることになる。
【0051】
次に、移動局1Bが送信し、移動局1Aが受信する場合について説明する。なお、このときは、切換制御部2A4の切換スイッチ63、65は反対に常開接点bに切換わっているものとする。
【0052】
いま、移動局1Bが送信操作されたとすると、今度は前進中継部2Bの受信アンテナ2B3で高周波信号(電波)CDが受信され、光外部変調器2B1から高周波信号CDにより変調されたレーザ光信号が出力される。そして、このレーザ光信号が光ファイバーケーブル4を介して主中継部2Aに伝送され、フォトダイオード2A2に入力される。
【0053】
そこで、このフォトダイオード2A2で電気信号に変換された高周波信号CDが切換制御部2A4を介してアンテナ2A5に供給され、電波として送信された結果、移動局1Aのアンテナ20により受信される。
【0054】
そして、この結果、移動局1Aの受信機に高周波信号CDが受信されることになり、今度は、移動局1Bから移動局1Aに対する中継動作が得られることになる。
【0055】
次に、切換制御部2A4の動作について説明する。ここで、今度は、図1の移動局1Bが送信し、移動局1Aで受信する場合について、最初に説明する。
【0056】
いま、移動局1Bが送信したとすると光ファイバーケーブル4を介して、前進中継部2Bから高周波信号CDが伝送され、フォトダイオード2A2に入力される。
【0057】
そこで図2において、このフォトダイオード2A2から高周波信号CDが出力され、緩衝増幅器60と緩衝増幅器61に入力され、この結果、検波回路62に高周波信号CDが入力され、論理回路64の入力Xに直流電圧E が印加される。このとき検波回路70は、移動局1Aが高周波信号CUを送信していないため、出力電圧がない。
【0058】
従って、論理回路64は、X=1、Y=0→Z=1の条件が満たされるので、出力Zを発生し、この結果、切換スイッチ65と遅延回路66に制御信号sが供給される。
【0059】
そこで、このときは、まず切換スイッチ65が常開接点bに切換わり、次いで遅延回路66により与えられる所定の遅れ時間をもって、切換スイッチ63が常開接点bに切換わる。
【0060】
この結果、フォトダイオード2A2から出力された高周波信号CDは、緩衝増幅器61で増幅されたのち、切換スイッチ63を介して高周波電力増幅器68に入力され、ここで増幅された後、切換スイッチ65を介してアンテナ2A5から送信されることになる。
【0061】
このとき、切換スイッチ65は、アンテナ2A5を低雑音増幅器69から切り離しているため、信号の回り込みがなく、前進中継部2Bの送信アンテナ2B4から高周波信号CDが送信されてしまう虞れはない。
【0062】
次に、図1の移動局1Aが送信し、移動局1Bが受信するときの切換制御部2A4の動作について説明すると、まず移動局1Aが送信操作されると、主中継部2Aのアンテナ2A5で高周波信号CUが受信され、図2の切換スイッチ65の常閉接点aを介して低雑音増幅器69に高周波信号CUが入力される。そして、この低雑音増幅器69に入力された高周波信号CUは増幅したのち出力され、検波回路70とレーザダイオード2A3に入力される。
【0063】
ここで、レーザダイオード2A3に入力された高周波信号CUはレーザ光信号に変換され、光ファイバケーブル5を介して前進中継部2Bに伝送された上で移動局1Bの受信機に受信され、この結果、移動局1Aから移動局1Bに対する中継動作が得られることは、既に説明した通りである。
【0064】
一方、検波回路70では、そこに高周波信号CUが入力されたことにより直流電圧E を出力する。そして、この直流電圧E が論理回路64の入力Yに印加される。
【0065】
既に説明したように、この論理回路64は、入力Yを禁止入力とする禁止回路であり、従って入力Yに直流電圧E が印加されている間は、たとえ検波回路62からどのような信号の入力があっても出力Zの電圧はゼロであり、入力Xに直流電圧E が印加されたとしても、勿論、出力Zが現われる筈もなく、切換スイッチ65はアンテナ2A5を低雑音増幅器69に接続したままになる。
【0066】
また、この結果、遅延回路66に入力される電圧もゼロのため、その出力電圧もゼロであり、このため切換スイッチ63は緩衝増幅器61の出力に終端抵抗67を接続したままとなる。
【0067】
この結果、図1の移動局1Aが送信時、何らかの理由により、たとえ前進中継部2Bの送信アンテナ2B4から高周波信号が送信されてしまい、受信アンテナ2B3に受信されてしまったとしても、それが主中継部2Aのアンテナ2A5から送信される虞れはない。
【0068】
従って、この実施形態によれば、切換制御部2A4の働きにより、主中継部2Aと前進中継部2Bの内、いずれが先に移動局(1A又は1B)からの電波を受信したかにより中継設備2による高周波信号の伝送方向が決められることになり、この結果、プレストーク方式の移動局1A、1Bを用いた単一キャリア方式の無線通信システムにも対応し、正しい中継動作を行なうことができる。
【0069】
ここで、具体的には、主中継部2Aが先に移動局1Aからの電波を受信したときは、主中継部2Aから前進中継部2Bに向う方向の中継動作となり、反対に前進中継部2Bが先に移動局1Bからの電波を受信したときは、前進中継部2Bから主中継部2Aに向う方向の中継動作となる。
【0070】
次に、本発明の他の実施形態を図3に示すと、この図3の実施形態は、図1の実施形態における前進中継部2Bを、光外部変調器2B1及び受信アンテナ2B3からなる部分2BAと、フォトダイオード2B2及び送信アンテナ2B4からなる部分2BBに分けたものであり、その他の構成は同じである。
【0071】
図1で説明した実施形態の場合、前進中継部2Bの送信アンテナ2B4から送信された電波は、移動局1Bで受信されるだけではなく、同時にこの前進中継部2B自身の受信アンテナ2B3にも受信されてしまうので、いわゆる回り込みが生じてしまう。
【0072】
ここで、上記実施形態の場合、この回り込みによる中継動作に対する影響は、切換制御部2A4により確実に除かれてはいるが、しかし、とにかく受信アンテナ2B3に高周波信号CUが入感したときは、少なくとも光外部変調器2B1に印加されてしまう。
【0073】
ここで、この図3の実施形態の場合は、前進中継部2Bの受信アンテナ2B3が、送信アンテナ2B4が設けられている部分2BBとは別になっており、このため、受信アンテナ2B3を送信アンテナ2B4から充分に離しておくことができる。
【0074】
従って、この図3の実施形態によれば、送信アンテナ2B4から送信された高周波信号CUに対して充分な伝播距離を与え、必要な大きさの減衰を与えるることができ、回り込みによる光外部変調器2B1の破損の虞れを容易に抑えることができる。
【0075】
次に、本発明の更に別の実施形態について、図4により説明すると、ここで、この図4の実施形態は、通信エリアを更に拡大するため、図1の実施形態において、1台の主中継部2Aに対して、複数台の前進中継部2B−1、2B−2、2B−3を設け、各前進中継部2B−1、2B−2、2B−3をそれぞれ異なった場所に設け、各々の場所にそれぞれ通信エリアが確保できるようにしたものである。
【0076】
そして、このとき、複数台の各前進中継部2B−1、2B−2、2B−3の中にある光外部変調器2B1−1、2B1−2、2B1−3に対しては、まず、光ファイバケーブル3を介して、主中継部2Aにある1個のレーザダイオード2A1から並列に無変調レーザ光を供給してキャリア光とする。
【0077】
一方、各光外部変調器2B1−1、2B1−2、2B1−3から出力される高周波信号CDは、各々別の光ファイバケーブル4−1、4−2、4−3を介して個別に取り込み、各フォトダイオード2A2−1、2A2−2、2A2−3により、これも個別に電気信号に変換し、この後、並列に切換制御部2A4に供給するようになっている。
【0078】
従って、この図4の実施形態によれば、各前進中継部2B−1、2B−2、2B−3毎に、それぞれ通信エリアが確保されるので、移動局1Bが、各前進中継部2B−1、2B−2、2B−3の通信エリアのいずれの中に移動した場合でも中継動作を得ることができ、広い通信エリアを容易に得ることができる。
【0079】
ところで、この図4の実施形態の場合、複数台の各前進中継部2B−1、2B−2、2B−3による各々の通信エリアに重畳部分が存在した場合には、主中継部2A側にある移動局1Aが送信動作しているとき、いわゆるオーバーリーチによる干渉が発生する虞れがある。
【0080】
ここで、いま、例えば各前進中継部2B−1、2B−2、2B−3の送信アンテナと受信アンテナを図9に示すように、各1個のアンテナ13、15、17であるとし、且つ、このとき、各アンテナ13、15、17が各々放射パターン14、16、18で示すように、無指向性であったとする。
【0081】
また、このとき、更に、各前進中継部2B−1、2B−2、2B−3がほぼ一直線上に並んで配置され、前進中継部2B−1は無指向性アンテナ13に高周波信号を供給し、無指向性アンテナ13は放射パターン14に従って空中に高周波信号を放射し無線通信エリアを作り出すものとする。
【0082】
同様に、前進中継部2B−2は無指向性アンテナ15に高周波信号を供給し、無指向性アンテナ15は放射パターン16に従って空中に高周波信号を放射し、前進中継部2B−3は無指向性アンテナ17に高周波信号を供給し、無指向性アンテナ17は放射パターン18に従って空中に電力を放射し無線通信エリアを作り出すものとすると、各通信エリアに作り出されている受信電界強度が、移動局1Bの受信機の受信感度を上回れば、中継による通信が可能になる。
【0083】
そこで、いま、例えば各前進中継部2B−1、2B−2、2B−3から送信される高周波信号CUのキャリア周波数が400MHzで、送信電力が0dBm、各無指向性アンテナ13、15、17の絶対利得が+2.15dBiであり、且つ移動局1Bの受信機の受信感度が−60dBm以上で、これが絶対利得+2.15dBiの無指向性アンテナに接続され、伝送損失は自由空間伝搬損失のみとする。
【0084】
そうすると、各前進中継部2B−1、2B−2、2B−3によりカバーできる通信エリアは、それぞれ直径約200mの円となる。
【0085】
そこで、略直線状に伸びた広い通信エリアを確保すべく、各前進中継部2B−1、2B−2、2B−3を200m毎に直線状に配置したとすると、このときの距離対電界強度は、図10に示すようになる。ここで、この図は、前進中継部2B−1の位置を100m地点、前進中継部2B−2の位置を300m地点、そして、前進中継部2B−3の位置を500m地点としたものである。
【0086】
そして、まず、13aは、前進中継部2B−1の無指向性アンテナ13によって移動局1Bに与えられる距離対受信電界強度特性で、15aは、前進中継部2B−2の無指向性アンテナ15によって与えられる距離対受信電界強度特性、それに17aは、前進中継部2B−3の無指向性アンテナ17によって与えられる距離対受信電界強度特性である。
【0087】
この図10の特性から明らかなように、この場合、200m地点で特性13aと特性15aの受信電界強度の比が極めて小さくなり、同様に400m地点では特性15aと特性17aの受信電界強度の比が極めて小さくなっていることが判る。
【0088】
このとき、前進中継部2B−1と前進中継部2B−2、それに前進中継部2B−3は同一の搬送波周波数で送信しているので、この場合、200m地点と400m地点でオーバーリーチによる干渉が発生する虞れがある。
【0089】
次に、このオーバーリーチによる干渉の度合を、図11を用いて説明すると、この図11において、特性200は、受信電界強度特性15aと受信電界強度特性13aの比であり、この特性200による比は、その値が0dBに近づくほどオーバーリーチによる干渉が発生し易くなる。
【0090】
一例としてFM無線機の場合についてみると、FM無線機で良好な通話を行うための基準値として12dBSINAD感度がある。ここで、この12dBSINAD感度とは、希望波と雑音の比が+7dBのときの値(C/N=7dB)のことである。
【0091】
このとき雑音源として考えられるのは、受信機の熱雑音と隣接エリアからの妨害波である。そこで、いま、仮に熱雑音レベルから+10dBの希望波が受信機に入力されてきたものとすると、妨害波が熱雑音レベルと同じか、又はそれ以下であれば、希望波と雑音レベルの比を+7dB以上、確保できることになる。
【0092】
よって、希望波に対する妨害波の値が10dB以上あれば、12dBSINAD感度が確保され、良好な通話が可能となる。言い換えると、ここでは特性200による比が+10dB以上、又は−10dB以下の領域にあれば、良好な通話が可能になることが判る。
【0093】
しかるに、この図11の特性200によれば、+10dB以上、又は−10dB以下の領域が100mは確保されるが、−10dB〜+10dBの領域が100m生じてしまうことになり、各前進中継部2B−1と前進中継部2B−2、それに前進中継部2B−2と前進中継部2B−3の間に、それぞれ約100mの範囲の通信不良エリアが現われてしまう。
【0094】
そこで、図4の実施形態では、図示のように、前進中継部2B−1と前進中継部2B−2、それに前進中継部2B−3のそれぞれのアンテナ、すなわち受信アンテナ2B3−1、2B3−2、2B3−3と、送信アンテナ2B4−1、2B4−2、2B4−3について、それぞれ図示の放射パターンに示されているように、指向特性のアンテナを使用し、且つ、それらの指向方向を各前進中継部2B−1、2B−2、2B−3の配列方向に向けて配置させたものである。
【0095】
ここで、図5は、例えば各前進中継部2B−1、2B−2、2B−3の送信アンテナと受信アンテナを、図9の場合と同じく説明の簡略化のため、各1個の指向性アンテナ13S、15S、17Sであるとする。
【0096】
そして、この図5において、まず、14aは、指向性アンテナ13Sの最大放射方向における放射パターンで、14bは、指向性アンテナ13Sの最大放射方向とは180°反対方向の放射パターンである。
【0097】
次に、16aは、指向性アンテナ15Sの最大放射方向における放射パターンで、16bは、指向性アンテナ15Sの最大放射方向とは180°反対方向の放射パターンであり、更に、18aは、指向性アンテナ17Sの最大放射方向における放射パターンで、18bは、指向性アンテナ17Sの最大放射方向とは180°反対方向の放射パターンである。
【0098】
また、ここでも、前進中継部2B−1と前進中継部2B−2、それに前進中継部2B−3は直線に沿って設置され、指向性アンテナ13Sと指向性アンテナ15S、それに指向性アンテナ17Sも、最大放射方向は各前進中継部2B−1〜2B−3の配列方向に沿って同一の方向に向けられているものである。
【0099】
そして、このときも、前進中継部2B−1と前進中継部2B−2、前進中継部2B−3による高周波信号の搬送波周波数は400MHzで、送信電力は0dBmであるとし、且つ、ここでも、移動局1Bの受信機の受信感度は−60dBm以上で、これが絶対利得+2.15dBiの無指向性アンテナに接続され、伝送損失は自由空間伝搬損失のみとする。
【0100】
一方、指向性アンテナ13Sと指向性アンテナ15S、それに指向性アンテナ17Sは、それらの最大放射方向に対する絶対利得が+10dBiで、最大放射方向の180°反対側の絶対利得は−10dBiであるとする。
【0101】
そうすると、この場合、各前進中継部2B−1〜2B−3によりカバーできる無線通信エリアは、指向性アンテナの最大放射方向では240mで、最大放射方向と180°反対側では25mとなり、合計では275m程度となる。
【0102】
そこで、いま、図5の前進中継部2B−1と前進中継部2B−2、それに前進中継部2B−3を270m毎に直線状に配置したとすると、このときの距離対受信電界強度特性は図6に示すようになる。
【0103】
ここで、この図6は、図5中、前進中継部2B−1は25m付近に設置され、前進中継部2B−2は295m付近に設置され、前進中継部2B−3は565m付近に設置されている場合の特性である。
【0104】
そして、13Saは、前進中継部2B−1の指向性アンテナ13Sによる距離対受信電界強度特性で、15Saは、前進中継部2B−2の指向性アンテナ15Sによる距離対受信電界強度特性、そして17Saは、前進中継部2B−3の無指向性アンテナ17Sによる距離対受信電界強度特性である。
【0105】
ここで、この図6によると、電界強度特性13Saと電界強度特性15Saが交差するのは270m付近であり、従って、この地点では、隣接エリア間でオーバーリーチ干渉が発生してしまう可能性がある。
【0106】
そこで、このときのオーバーリーチ干渉の度合について、図7により説明すると、この図7において、特性100は、受信電界強度特性15Saと受信電界強度特性13Saの比で、この特性100による比は、上記したように、その値が0dBに近づくほどオーバーリーチによる干渉が発生し易くなる。
【0107】
しかして、この図7に示す比特性100によれば、その値が+10dB以上、又は−10dB以下の領域が220mもあり、図9〜図11で説明した無指向性アンテナによる場合に比較して120mも増加している。
【0108】
一方、+10dB〜−10dBの領域は50mに過ぎず、無指向性アンテナを使用した場合に比較して50mも減少していることが判る。
【0109】
従って、この図4の実施形態によれば、オーバーリーチ干渉が最小限に抑えられるので、通信不良エリアが発生する虞れが少なくでき、この結果、中継設備の設置による通信エリアの拡大を充分に図ることができる。
【0110】
なお、以上説明した実施の形態では、2つの移動局間の中継について説明したが、本発明はこれに限定されるものではなく、基地局と移動局側の中継についても適用できることは明らかである。
【0111】
【発明の効果】
本発明によれば、中継設備の設定が無電源で行なえるので、必ずしも電源が確保できないトンネルや山岳地帯といった電波不感地帯にも、送受信周波数が同一の周波数を用いた無線通信システムによる通信エリアを容易に設定することができる。
【図面の簡単な説明】
【図1】本発明による無線中継システムの第1の実施の形態を示すブロック構成図である。
【図2】本発明による無線中継システムの第1の実施の形態における切換制御部の一例を示すブロック構成図である。
【図3】本発明による無線中継システムの第2の実施の形態を示すブロック構成図である。
【図4】本発明による無線中継システムの第3の実施の形態を示すブロック構成図である。
【図5】本発明による無線中継システムの第3の実施形態の動作説明用のブロック構成図である。
【図6】本発明による無線中継システムの第3の実施形態の動作を説明するための特性図である。
【図7】本発明による無線中継システムの第3の実施形態の動作を説明するための別の特性図である。
【図8】従来技術による中継設備を備えた無線通信システムの一例を示すブロック構成図である。
【図9】本発明による無線中継システムの第3の実施形態の動作を説明するための比較用となるシステムのブロック構成図である。
【図10】比較用のシステムの動作を説明するための特性図である。
【図11】比較用のシステムの動作を説明するための別の特性図である。
【符号の説明】
1A、1B 移動局(MS)
2 中継設備(RS)
2A 主中継部
2B 前進中継部
3、4、5 光ファイバーケーブル
2A1 レーザダイオード(LD)
2A2 フォトダイオード(PD)
2A3 直接変調レーザダイオード(DMLD)
2A4 切換制御部(ANTSW)
2A5 送受信アンテナ
2B1 光外部変調器(EOM)
2B2 フォトダイオード(PD)
2B3 受信アンテナ
2B4 送信アンテナ
20、21 送受信アンテナ
CU 移動局1Aから移動局1Bに伝送される高周波信号(電波)
CD 移動局1Bから移動局1Aに伝送される高周波信号(電波)
[0001]
TECHNICAL FIELD OF THE INVENTION
The present invention relates to a wireless communication system for mobile communication, and more particularly to a wireless relay system for mobile communication using a single carrier.
[0002]
[Prior art]
In a wireless system for mobile communication, it may be desired to expand a communication area. Therefore, in response to such demands, as a system for further securing a communication area at a place distant from the original communication area, a relay facility is provided around the original communication area, and a relay facility is installed at a remote place. 2. Description of the Related Art A relay system in which a relay line is provided and a transmission line is connected between them is conventionally known (for example, see Patent Literature 1).
[0003]
Here, FIG. 8 shows a case where a plurality of mobile stations (MS) are allocated to the base station (BS), and transmission and reception are different between thebase station 10 and each of themobile stations 20A and 20B and between each of the mobile stations. In a wireless communication system in which communication can be performed using carriers (carriers) CA and CB of different frequencies, a relay equipment (RS) 30 is installed to configure a wireless relay system in order to expand a communication area. This is a conventional example.
[0004]
Thus, in the system of FIG. 8, even when one mobile station, for example, themobile station 20 </ b> B is out of the communication area of thebase station 10, thebase station 10 Communication can be obtained between themobile stations 20A and 20B and between the mobile stations.
[0005]
For this reason, therelay equipment 30 is composed of abase relay unit 40 installed near thebase station 10 and a forward relay unit 50 installed in a place away from the original communication area and where a further communication area is desired to be secured. Are connected by two optical fiber cables 47 and 57, and are configured to operate by optical signals modulated by high-frequency signals CA and CB.
[0006]
Thebase relay unit 40 and the forward relay unit 50 include low-noise amplifiers (LNA) 41 and 51, direct-modulation laser diodes (DMLD) 42 and 52, and a photodiode that outputs a high-frequency signal by inputting an optical modulation signal. PD) 43, 53, and high-frequency power amplifiers (PA) 44, 54.
[0007]
Next, the operation of the system shown in FIG. 8 will be described for the case where the mobile station 20A transmits and themobile station 20B receives. At this time, a high-frequency signal (uplink signal) from themobile stations 20A and 20B to thebase station 10 is denoted by CA, and a high-frequency signal (downlink signal) from thebase station 10 to themobile stations 20A and 20B is denoted by CB. It is written.
[0008]
The high-frequency signal CA output from the transmitter of the mobile station 20A and transmitted as radio waves from theantenna 21 is received by the receiving antenna 11 of thebase station 10 and input to a receiver in thebase station 10.
[0009]
The received high-frequency signal CA is supplied to the transmission antenna 12 after a carrier (carrier) frequency is changed by a transmitter in thebase station 10, and is transmitted therefrom as a radio wave. The CB is received by the receiving antenna 45 of thebase relay unit 40, amplified by thelow noise amplifier 41, and then input to the laser diode 42.
[0010]
Therefore, the laser diode 42 outputs an optical signal modulated by the input high-frequency signal CB, and the output modulated optical signal is transmitted to the forward repeater 50 via the optical fiber cable 47 and input to thephotodiode 53. Here, the optical signal is demodulated (converted) into a high-frequency signal CB.
[0011]
Then, after the demodulated high-frequency signal CB is amplified by the high-frequency power amplifier 54, it is supplied to thetransmission antenna 55 and transmitted as a radio wave. As a result, the high-frequency signal CB (radio wave) is received by the antenna 22 of themobile station 20B, and the high-frequency signal CB is input to the receiver of themobile station 20B, whereby a relay operation is obtained.
[0012]
Next, the case where themobile station 20B transmits and the mobile station 20A receives will be described. First, the high-frequency signal CA transmitted from the transmitter of themobile station 20B via the antenna 22 is received by the receiving antenna of the forward relay section 50. 56.
[0013]
The received high-frequency signal CA is amplified by the low-noise amplifier 51 of the forward repeater 50, and is input to thelaser diode 52. Thus, thelaser diode 52 outputs an optical signal modulated by the input high-frequency signal CA, and the output modulated laser light signal is supplied to thephotodiode 43 of the basestation relay unit 40 via the optical fiber cable 57. .
[0014]
Therefore, thephotodiode 43 demodulates (converts) the input modulated laser light into a high-frequency signal CA, and the high-frequency signal CA is amplified by the high-frequency power amplifier 44 and transmitted as a radio wave via the transmission antenna 46. As a result, the high-frequency signal CA received by the receiving antenna 11 of thebase station 10 is input to the receiver of thebase station 10.
[0015]
In thebase station 10, the carrier frequency of the received high-frequency signal CA is changed to a high-frequency signal CB, and then supplied from the transmitter to the transmission antenna 12, from which the high-frequency signal CB is transmitted as a radio wave. This is to be received by theantenna 21 of the mobile station 20A.
[0016]
Therefore, according to the system shown in FIG. 8, even amobile station 20B which is moving to a radio wave insensitive zone such as a tunnel or a mountainous area and in which the high-frequency signal transmitted from thebase station 10 does not directly reach can be wirelessly transmitted. Communication can be performed.
[0017]
[Patent Document 1]
JP-A-11-112409 (page 2, FIG. 3)
[0018]
[Problems to be solved by the invention]
The above-mentioned prior art does not consider application of power to a relay facility and application to a single carrier (carrier) system, and thus has a problem in cost reduction and expansion of an application range.
[0019]
The place where the forward relay section of the relay equipment is to be installed is not limited to a place where a power source can be secured, for example, in an area where radio waves are insensitive, such as a tunnel or a mountainous area.
For this reason, in the prior art, in addition to the communication equipment, a power supply equipment is newly required at the place where the forward relay section is installed, so that the cost is increased.
[0020]
In addition, since the prior art is intended only for a radio communication system in which transmission and reception carrier (carrier) frequencies are different, a so-called single carrier (carrier) system using the same radio frequency carrier (carrier) for transmission and reception. Therefore, the present invention cannot be applied to the communication system described above, and therefore, there is a restriction on the application target.
[0021]
An object of the present invention is to provide a wireless relay system that can be applied to a single-carrier (carrier) wireless communication system to reduce costs by eliminating power supply.
[0022]
[Means for Solving the Problems]
The object is to set a main relay section installed in an original communication area and a communication area to be newly installed in a wireless communication system including at least two mobile stations and performing wireless communication between these mobile stations. By providing a forward relay section and performing signal transmission between the main relay section and the forward relay section by an optical signal, the communication between the at least two stations between the original communication area and the communication area to be newly installed is performed. This is achieved in that a relay operation by the mobile station is provided.
[0023]
At this time, the above-mentioned object is achieved even if at least two forward relay units are provided for one main relay unit and the communication area to be newly installed is at least two areas. In this case, the at least two forward repeaters are sequentially arranged at a predetermined distance on a substantially straight line at a predetermined distance, and the radiation patterns of the antennas at the at least two forward repeaters are predetermined along the substantially straight line. The above object is also achieved by providing a directivity characteristic in the arrangement direction of the forward relay sections sequentially arranged at a distance of.
[0024]
Also, at this time, the main relay unit includes a switching control unit, and the switching control unit causes a signal transmission direction between the main relay unit and the forward relay unit to change a reception signal in the main relay unit and the forward relay unit. The above-mentioned object is achieved even if the switching is made by the following.
[0025]
Further, at this time, the main relay unit includes a laser diode that generates unmodulated laser light, a photodiode that converts laser light modulated by a high-frequency signal to be relayed into an electric signal, and a high-frequency signal to be relayed. A direct modulation laser diode for converting the laser light modulated by a high-frequency signal into light, and the forward relay unit optically modulates the unmodulated laser light with a high-frequency signal to be relayed and converts the light to a modulated laser light. And a photodiode for converting a laser beam modulated by a high-frequency signal to be relayed into an electric signal, wherein the laser diode of the main relay unit transmits the light of the forward relay unit via a first optical fiber cable. An unmodulated laser beam is supplied to an external modulator, and the optical external modulator transmits the modulated laser beam to a photodiode of the main relay unit via a second optical fiber cable. The direct-modulation laser diode of the main relay unit supplies a laser beam modulated with a high-frequency signal to be relayed to the photodiode of the forward relay unit via a third optical fiber cable. In addition, the above object can be achieved.
[0026]
BEST MODE FOR CARRYING OUT THE INVENTION
Hereinafter, a wireless relay system according to the present invention will be described in detail with reference to the illustrated embodiments.
[0027]
First, FIG. 1 shows a first embodiment of the present invention, which includes a plurality of single-carrier (carrier) type mobile stations, for example,mobile stations 1A and 1B, within a communication area assumed in advance. This is an embodiment in which the present invention is applied to a wireless communication system in which communication can be performed by the press-talk system. For this purpose, arelay facility 2 is provided as shown in the figure.
[0028]
As shown in the figure, therelay equipment 2 is composed of amain relay 2A, a forward relay 2B, and threeoptical fiber cables 3, 4, and 5; A high-frequency signal transmitted by the mobile station 1B and directed to the mobile station 1B is referred to as a CU, and a high-frequency signal transmitted by the mobile station 1B and directed to themobile station 1A is referred to as a CD.
[0029]
Returning to FIG. 1, first, themain relay unit 2A should be located in the original communication area assumed for this wireless communication system, and the forward relay unit 2B should be newly secured in a place away from the original communication area. It is located in the center of the communication area. These are connected byoptical fiber cables 3, 4, and 5.
[0030]
Next, themain relay 2A and the forward relay 2B will be described. In FIG. 1, first, amain relay unit 2A includes a laser diode (LD) 2A1, a photodiode (PD) 2A2, a direct modulation type laser diode (DMLD) 2A3, a switching controller (ANT-SW) 2A4, and a transmitting / receiving antenna 2A5. Next, the forward repeater 2B includes an optical external modulator (EOM) 2B1, a photodiode (PD) 2B2, a receiving antenna 2B3, and a transmitting antenna 2B4.
[0031]
Here, first, in themain relay unit 2A, the laser diode 2A1 functions as a light source that outputs an unmodulated optical signal (laser light), and the generated laser light is transmitted to the forward relay unit 2B by theoptical fiber cable 3. The signal is supplied to the external optical modulator 2B1.
[0032]
Next, the photodiode 2A2 functions to demodulate (convert) the optical modulation signal supplied from the forward repeater 2B into a high-frequency signal via theoptical fiber cable 4, and the high-frequency signal CD output from the photodiode 2A2 switches to the switching control unit. 2A4.
[0033]
The laser diode 2A3 functions to output a laser light signal modulated by the high-frequency signal CU supplied from the switching control unit 2A4, and outputs the modulated laser light signal via theoptical fiber cable 5 to the forward relay unit 2B. And is input to the photodiode 2B2.
[0034]
The switching control unit 2A4 has the configuration shown in FIG. 2 and functions to switch the transmitting / receiving antenna 2A5 according to the relay direction, and will be described later in detail.
[0035]
Next, in the forward relay section 2B, first, the optical external modulator 2B1 converts the unmodulated optical signal (laser light) supplied from the laser diode 2A1 of themain relay section 2A via theoptical fiber cable 3 to the receiving antenna 2B3. And modulates (light-modulates) the received high-frequency signal CD to generate a modulated laser beam.
[0036]
Here, by using a Mach-Zehnder type optical waveguide modulator as the optical external modulator 2B1, the optically modulated laser is obtained only by using the laser beam supplied from the laser diode 2A1 as a carrier. An optical signal can be obtained, and operation can be performed without a power supply.
[0037]
Then, an optical signal by the laser light modulated by the optical external modulator 2B1 is transmitted to themain relay unit 2A via theoptical fiber cable 4, and is input to the photodiode 2A2.
[0038]
Next, the photodiode 2B2 has a function of converting the high-frequency signal CU by the laser light transmitted via theoptical fiber cable 5 into an electric signal and transmitting the electric signal as a radio wave from the transmission antenna 2B4.
[0039]
Here, by using a single traveling carrier photodiode (UTC-PD) as the photodiode 2B2, light can be efficiently converted to an electric signal, and a high-frequency output can be obtained without a power supply.
[0040]
Here, the switching controller 2A4 will be described with reference to FIG. 2. First, thebuffer amplifiers 60 and 61 function to amplify the high frequency signal CD input from the photodiode 2A2. The output of thebuffer amplifier 60 is supplied to adetection circuit 62, and the output of thebuffer amplifier 61 is connected to a fixed contact of achangeover switch 63.
[0041]
Thedetection circuit 62 detects and rectifies the input high-frequency signal CD and outputs a DC voltage E.1 It serves to output. And this DC voltage E1 Is input to the input X of thelogic circuit 64.
[0042]
Thelogic circuit 64 is a prohibition (inhibit) circuit that makes the input Y the prohibition input with respect to the input X, and operates as the output Z = 1 only when the input X = 1 and the input Y = 0. On the other hand, the output Z is directly supplied to thechangeover switch 65 as the changeover signal s, and thechangeover signal 63 is supplied to thechangeover switch 63 via the delay circuit 66 with a predetermined delay time. I have.
[0043]
Here, thechangeover switch 63 and thechangeover switch 65 have a normally closed contact a and a normally open contact b, and perform a switching operation by control signals S and S ′. At this time, the control signals S and S ′ are supplied. The normally closed contact a is the contact that is closed when not performed, and the normally open contact b is closed when the control signals S and S ′ are supplied.
[0044]
Therefore, thechangeover switch 63 normally terminates the output of thebuffer amplifier 61 with the terminatingresistor 67 and functions to switch the output of thebuffer amplifier 61 to the high-frequency power amplifier 68 only when the control signal S ′ is input. Thechangeover switch 65 normally switches the transmission / reception antenna 2A5 to the input of thelow noise amplifier 69, but functions to connect the transmission / reception antenna 2A5 to the output of the highfrequency power amplifier 68 when the control signal S is input. .
[0045]
At this time, the high-frequency power amplifier 68 gains the gain of the high-frequency signal CD transmitted from the transmission / reception antenna 2A5 and functions to set the radio wave output to a predetermined value, and the low-noise amplifier 69 sets the gain necessary for exciting the laser diode 2A3. Work to earn.
[0046]
Thedetection circuit 70 detects and rectifies the high frequency signal CU appearing at the output of thelow noise amplifier 69, and2 It serves to output. And this DC voltage E2 Is input to the input Y of thelogic circuit 64.
[0047]
Next, the operation of this embodiment will be described with reference to the case where themobile station 1A shown in FIG. 1 transmits and the mobile station 1B receives. At this time, it is assumed that both the changeover switches 63 and 65 of the changeover control unit 2A4 in FIG. 2 have been switched to the normally closed contact a.
[0048]
Now, assuming that a transmission operation (press talk operation) is performed in themobile station 1A in FIG. 1, a high-frequency signal CU (radio wave) is transmitted from the transmitter via theantenna 20. Then, the high-frequency signal CU is received by the antenna 2A5 of themain relay unit 2A, and the high-frequency signal CU is input to the laser diode 2A3 via the switching control unit 2A4, where it is converted into a laser light signal.
[0049]
Therefore, the high-frequency signal CU based on the laser light output from the laser diode 2A3 is transmitted to the forward relay section 2B via theoptical fiber cable 5, is input to the photodiode 2B2, and is converted into the high-frequency signal CU.
[0050]
Then, the high-frequency signal CU output from the photodiode 2B2 is supplied to the transmission antenna 2B4 and transmitted as a radio wave. As a result, the high-frequency signal CU is received by the receiver of the mobile station 1B via theantenna 21. Thus, a relay operation from themobile station 1A to the mobile station 1B can be obtained.
[0051]
Next, a case where the mobile station 1B transmits and themobile station 1A receives will be described. At this time, it is assumed that the changeover switches 63 and 65 of the changeover control unit 2A4 have been switched to the normally open contact b.
[0052]
Now, assuming that the mobile station 1B performs a transmission operation, a high-frequency signal (radio wave) CD is received by the receiving antenna 2B3 of the forward relay section 2B, and a laser light signal modulated by the high-frequency signal CD from the optical external modulator 2B1 is transmitted. Is output. Then, this laser light signal is transmitted to themain relay unit 2A via theoptical fiber cable 4, and is input to the photodiode 2A2.
[0053]
Therefore, the high-frequency signal CD converted into an electric signal by the photodiode 2A2 is supplied to the antenna 2A5 via the switching control unit 2A4, and transmitted as a radio wave, and is received by theantenna 20 of themobile station 1A.
[0054]
As a result, the high-frequency signal CD is received by the receiver of themobile station 1A, and a relay operation from the mobile station 1B to themobile station 1A is obtained.
[0055]
Next, the operation of the switching control unit 2A4 will be described. Here, the case where the mobile station 1B of FIG. 1 transmits and receives at themobile station 1A will be described first.
[0056]
Now, assuming that the mobile station 1B has transmitted, a high-frequency signal CD is transmitted from the forward repeater 2B via theoptical fiber cable 4, and is input to the photodiode 2A2.
[0057]
In FIG. 2, a high-frequency signal CD is output from the photodiode 2A2 and input to thebuffer amplifier 60 and thebuffer amplifier 61. As a result, the high-frequency signal CD is input to thedetection circuit 62, and a direct current is input to the input X of thelogic circuit 64. Voltage E1 Is applied. At this time, thedetection circuit 70 has no output voltage because themobile station 1A does not transmit the high-frequency signal CU.
[0058]
Accordingly, thelogic circuit 64 satisfies the condition of X = 1, Y = 0 → Z = 1, and generates an output Z. As a result, the control signal s is supplied to thechangeover switch 65 and the delay circuit 66.
[0059]
Therefore, at this time, first, thechangeover switch 65 is switched to the normally open contact b, and then, with a predetermined delay time given by the delay circuit 66, thechangeover switch 63 is switched to the normally open contact b.
[0060]
As a result, the high-frequency signal CD output from the photodiode 2A2 is amplified by thebuffer amplifier 61, and then input to the high-frequency power amplifier 68 via thechangeover switch 63. After being amplified there, the signal is amplified via thechangeover switch 65. And transmitted from the antenna 2A5.
[0061]
At this time, since thechangeover switch 65 separates the antenna 2A5 from thelow noise amplifier 69, there is no signal wraparound, and there is no possibility that the high frequency signal CD is transmitted from the transmission antenna 2B4 of the forward relay unit 2B.
[0062]
Next, the operation of the switching control unit 2A4 when themobile station 1A of FIG. 1 transmits and the mobile station 1B receives will be described. First, when themobile station 1A performs a transmission operation, the antenna 2A5 of themain relay unit 2A operates. The high frequency signal CU is received, and the high frequency signal CU is input to thelow noise amplifier 69 via the normally closed contact a of thechangeover switch 65 in FIG. Then, the high-frequency signal CU input to the low-noise amplifier 69 is output after being amplified, and is input to thedetection circuit 70 and the laser diode 2A3.
[0063]
Here, the high-frequency signal CU input to the laser diode 2A3 is converted into a laser light signal, transmitted to the forward repeater 2B via theoptical fiber cable 5, and received by the receiver of the mobile station 1B. As described above, the relay operation from themobile station 1A to the mobile station 1B can be obtained.
[0064]
On the other hand, in thedetection circuit 70, the DC voltage E2 Is output. And this DC voltage E2 Is applied to the input Y of thelogic circuit 64.
[0065]
As described above, thelogic circuit 64 is a prohibition circuit having the input Y as a prohibition input.2 Is applied, the voltage of the output Z is zero regardless of what signal is input from thedetection circuit 62, and the DC voltage E is applied to the input X.1 Is applied, the output Z must not appear, and thechangeover switch 65 keeps the antenna 2A5 connected to the low-noise amplifier 69.
[0066]
As a result, since the voltage input to the delay circuit 66 is also zero, the output voltage is also zero, so that theswitch 63 remains connected to the output of thebuffer amplifier 61 with the terminatingresistor 67.
[0067]
As a result, when themobile station 1A in FIG. 1 transmits for some reason, even if a high-frequency signal is transmitted from the transmission antenna 2B4 of the forward relay unit 2B and received by the reception antenna 2B3, this is mainly the case. There is no risk of transmission from the antenna 2A5 of therelay unit 2A.
[0068]
Therefore, according to this embodiment, the switching equipment 2A4 functions to determine whether themain relay unit 2A or the forward relay unit 2B has received the radio wave from the mobile station (1A or 1B) first. 2, the transmission direction of the high-frequency signal is determined. As a result, it is possible to cope with a single-carrier wireless communication system using themobile stations 1A and 1B of the press-talk system, and perform a correct relay operation. .
[0069]
Here, specifically, when themain relay unit 2A receives the radio wave from themobile station 1A first, the relay operation is performed in the direction from themain relay unit 2A to the forward relay unit 2B, and conversely, the forward relay unit 2B When the first radio wave is received from the mobile station 1B, the relay operation is performed in the direction from the forward relay unit 2B to themain relay unit 2A.
[0070]
Next, FIG. 3 shows another embodiment of the present invention. In the embodiment of FIG. 3, the forward repeater 2B in the embodiment of FIG. 1 is replaced by a portion 2BA comprising an external optical modulator 2B1 and a receiving antenna 2B3. And a portion 2BB composed of a photodiode 2B2 and a transmitting antenna 2B4, and the other configuration is the same.
[0071]
In the embodiment described with reference to FIG. 1, the radio wave transmitted from the transmitting antenna 2B4 of the forward relay unit 2B is not only received by the mobile station 1B, but also received by the receiving antenna 2B3 of the forward relay unit 2B itself. This causes a so-called wraparound.
[0072]
Here, in the case of the above-described embodiment, the influence on the relay operation due to this roundabout is surely removed by the switching control unit 2A4. However, at least when the high-frequency signal CU enters the receiving antenna 2B3, at least It is applied to the optical external modulator 2B1.
[0073]
Here, in the case of the embodiment of FIG. 3, the receiving antenna 2B3 of the forward relay section 2B is separate from the portion 2BB where the transmitting antenna 2B4 is provided. Therefore, the receiving antenna 2B3 is connected to the transmitting antenna 2B4. From the camera.
[0074]
Therefore, according to the embodiment of FIG. 3, it is possible to provide a sufficient propagation distance to the high-frequency signal CU transmitted from the transmission antenna 2B4 and to provide a necessary amount of attenuation, and to perform optical external modulation due to wraparound. The risk of breakage of the container 2B1 can be easily suppressed.
[0075]
Next, another embodiment of the present invention will be described with reference to FIG. 4. Here, in order to further expand the communication area, one main relay in the embodiment of FIG. A plurality of forward relay units 2B-1, 2B-2, 2B-3 are provided for theunit 2A, and the forward relay units 2B-1, 2B-2, 2B-3 are provided at different locations, respectively. The communication area can be secured in each location.
[0076]
At this time, first, the optical external modulators 2B1-1, 2B1-2, and 2B1-3 in the plurality of forward relay sections 2B-1, 2B-2, and 2B-3 are optically modulated. Unmodulated laser light is supplied in parallel from one laser diode 2A1 in themain relay section 2A via thefiber cable 3 to be used as carrier light.
[0077]
On the other hand, high-frequency signals CD output from the respective optical external modulators 2B1-1, 2B1-2, and 2B1-3 are individually captured via separate optical fiber cables 4-1, 4-2, and 4-3. Each of the photodiodes 2A2-1, 2A2-2, and 2A2-3 individually converts them into an electric signal, and then supplies the electric signal to the switching control unit 2A4 in parallel.
[0078]
Therefore, according to the embodiment of FIG. 4, a communication area is secured for each of the forward relay sections 2B-1, 2B-2, and 2B-3. The relay operation can be obtained even when the user moves into any of thecommunication areas 1, 2B-2 and 2B-3, and a wide communication area can be easily obtained.
[0079]
By the way, in the case of the embodiment of FIG. 4, when an overlapping portion exists in each communication area of the plurality of forward relay units 2B-1, 2B-2, and 2B-3, themain relay unit 2A side When a certainmobile station 1A is performing a transmission operation, there is a possibility that interference due to so-called overreach may occur.
[0080]
Here, for example, it is assumed that the transmission antenna and the reception antenna of each forward relay unit 2B-1, 2B-2, 2B-3 are oneantenna 13, 15, 17 as shown in FIG. At this time, it is assumed that each of theantennas 13, 15, and 17 is omnidirectional as shown byradiation patterns 14, 16, and 18, respectively.
[0081]
At this time, the forward relay sections 2B-1, 2B-2, and 2B-3 are further arranged substantially in line, and the forward relay section 2B-1 supplies a high-frequency signal to theomnidirectional antenna 13. Theomnidirectional antenna 13 emits a high-frequency signal into the air according to theradiation pattern 14 to create a wireless communication area.
[0082]
Similarly, the forward relay unit 2B-2 supplies a high-frequency signal to theomnidirectional antenna 15, theomnidirectional antenna 15 radiates a high-frequency signal into the air according to theradiation pattern 16, and the forward relay unit 2B-3 transmits the omnidirectional signal. Assuming that a high-frequency signal is supplied to theantenna 17 and theomnidirectional antenna 17 radiates power in the air in accordance with theradiation pattern 18 to create a wireless communication area, the reception electric field strength created in each communication area is equal to the mobile station 1B. If the receiving sensitivity of the receiver is exceeded, communication by relay becomes possible.
[0083]
Therefore, for example, the carrier frequency of the high-frequency signal CU transmitted from each forward relay unit 2B-1, 2B-2, 2B-3 is 400 MHz, the transmission power is 0 dBm, and theomnidirectional antennas 13, 15, 17 When the absolute gain is +2.15 dBi and the receiving sensitivity of the receiver of the mobile station 1B is -60 dBm or more, this is connected to the omnidirectional antenna with the absolute gain of +2.15 dBi, and the transmission loss is only free space propagation loss. .
[0084]
Then, the communication area that can be covered by each forward relay section 2B-1, 2B-2, 2B-3 is a circle having a diameter of about 200 m.
[0085]
Therefore, assuming that the forward relay sections 2B-1, 2B-2 and 2B-3 are linearly arranged every 200 m in order to secure a wide communication area extending substantially linearly, the distance vs. electric field strength at this time is assumed. Is as shown in FIG. In this figure, the position of the forward relay section 2B-1 is 100 m, the position of the forward relay section 2B-2 is 300 m, and the position of the forward relay section 2B-3 is 500 m.
[0086]
First, 13a is a distance-to-received electric field strength characteristic given to the mobile station 1B by theomnidirectional antenna 13 of the forward relay unit 2B-1, and 15a is theomnidirectional antenna 15 of the forward relay unit 2B-2. The given distance-to-received electric field strength characteristics and 17a are the distance-to-received electric field strength characteristics provided by theomnidirectional antenna 17 of the forward repeater 2B-3.
[0087]
As is clear from the characteristics of FIG. 10, in this case, the ratio of the reception electric field strengths of thecharacteristics 13a and 15a becomes extremely small at the point of 200 m, and the ratio of the reception electric field strengths of thecharacteristics 15a and 17a at the point of 400 m. It turns out that it is extremely small.
[0088]
At this time, since the forward relay unit 2B-1, the forward relay unit 2B-2, and the forward relay unit 2B-3 are transmitting at the same carrier frequency, in this case, interference due to overreach occurs at the 200m point and the 400m point. This may occur.
[0089]
Next, the degree of interference due to the overreach will be described with reference to FIG. 11. In FIG. 11, a characteristic 200 is a ratio between the reception electric field intensity characteristic 15a and the reception electric field intensity characteristic 13a. As the value approaches 0 dB, interference due to overreach is more likely to occur.
[0090]
In the case of an FM radio as an example, there is a 12 dBBSINAD sensitivity as a reference value for making a good call with the FM radio. Here, the 12 dB BSINAD sensitivity is a value (C / N = 7 dB) when the ratio between the desired wave and the noise is +7 dB.
[0091]
At this time, thermal noise of the receiver and interference from an adjacent area are considered as noise sources. Therefore, assuming that a desired signal of +10 dB from the thermal noise level is input to the receiver, if the interference wave is equal to or lower than the thermal noise level, the ratio between the desired wave and the noise level is calculated. +7 dB or more can be secured.
[0092]
Therefore, if the value of the interfering wave with respect to the desired wave is 10 dB or more, the 12 dB BSINAD sensitivity is secured, and a good call can be made. In other words, it can be seen here that if the ratio based on the characteristic 200 is in the range of +10 dB or more or -10 dB or less, a good call can be made.
[0093]
However, according to the characteristic 200 of FIG. 11, a region of +10 dB or more or -10 dB or less is secured for 100 m, but a region of -10 dB to +10 dB is created for 100 m, and each forward relay unit 2B- 1 and the forward relay unit 2B-2, and between the forward relay unit 2B-2 and the forward relay unit 2B-3, a communication failure area of about 100 m appears.
[0094]
Therefore, in the embodiment of FIG. 4, as shown, the antennas of the forward relay section 2B-1, the forward relay section 2B-2, and the forward relay section 2B-3, that is, the receiving antennas 2B3-1 and 2B3-2. , 2B3-3 and the transmitting antennas 2B4-1, 2B4-2, and 2B4-3, use antennas having directional characteristics as shown in the radiation patterns shown in FIG. This is arranged in the arrangement direction of the forward relay sections 2B-1, 2B-2 and 2B-3.
[0095]
Here, FIG. 5 illustrates, for example, the transmission antenna and the reception antenna of each forward relay unit 2B-1, 2B-2, and 2B-3, each having one directivity for simplicity of explanation as in FIG. Assume that the antennas are 13S, 15S, and 17S.
[0096]
In FIG. 5, first, 14a is a radiation pattern in the maximum radiation direction of thedirectional antenna 13S, and 14b is a radiation pattern in a direction 180 ° opposite to the maximum radiation direction of the directional antenna 13S.
[0097]
Next, 16a is a radiation pattern in the maximum radiation direction of thedirectional antenna 15S, 16b is a radiation pattern 180 ° opposite to the maximum radiation direction of thedirectional antenna 15S, and 18a is a directional antenna 18b is a radiation pattern in the maximum radiation direction of 17S, and 18b is a radiation pattern in a direction 180 ° opposite to the maximum radiation direction of the directional antenna 17S.
[0098]
Also here, the forward relay section 2B-1, the forward relay section 2B-2, and the forward relay section 2B-3 are installed along a straight line, and the directional antenna 13S, the directional antenna 15S, and the directional antenna 17S are also provided. The maximum radiation direction is directed in the same direction along the arrangement direction of the forward relay portions 2B-1 to 2B-3.
[0099]
Also in this case, the carrier frequency of the high-frequency signal by the forward relay unit 2B-1, the forward relay unit 2B-2, and the forward relay unit 2B-3 is 400 MHz, the transmission power is 0 dBm, and the moving The receiving sensitivity of the receiver of the station 1B is -60 dBm or more, which is connected to an omnidirectional antenna having an absolute gain of +2.15 dBi, and the transmission loss is only free space propagation loss.
[0100]
On the other hand, it is assumed that the directional antenna 13S, the directional antenna 15S, and the directional antenna 17S have an absolute gain of +10 dBi in the maximum radiation direction and -10 dBi on the 180 ° opposite side of the maximum radiation direction.
[0101]
Then, in this case, the wireless communication area that can be covered by each of the forward relay sections 2B-1 to 2B-3 is 240 m in the maximum radiation direction of the directional antenna, and 25 m on the side 180 ° opposite to the maximum radiation direction, which is 275 m in total. About.
[0102]
Therefore, if the forward relay section 2B-1, the forward relay section 2B-2, and the forward relay section 2B-3 in FIG. 5 are arranged linearly every 270 m, the distance-to-received electric field strength characteristic at this time is as follows. As shown in FIG.
[0103]
Here, FIG. 6 shows that, in FIG. 5, the forward relay section 2B-1 is installed near 25 m, the forward relay section 2B-2 is installed near 295 m, and the forward relay section 2B-3 is installed near 565 m. It is the characteristic when it is.
[0104]
13Sa is a distance versus reception electric field strength characteristic of the directional antenna 13S of the forward relay unit 2B-1, 15Sa is a distance versus reception electric field intensity characteristic of the directional antenna 15S of the forward relay unit 2B-2, and 17Sa is And the distance versus received electric field strength characteristics of the omnidirectional antenna 17S of the forward repeater 2B-3.
[0105]
Here, according to FIG. 6, the electric field intensity characteristic 13Sa and the electric field intensity characteristic 15Sa intersect at about 270 m. Therefore, at this point, there is a possibility that overreach interference may occur between adjacent areas. .
[0106]
Therefore, the degree of the overreach interference at this time will be described with reference to FIG. 7. In FIG. 7, a characteristic 100 is a ratio between the reception electric field intensity characteristic 15Sa and the reception electric field intensity characteristic 13Sa. As described above, as the value approaches 0 dB, interference due to overreach is more likely to occur.
[0107]
However, according to the ratio characteristic 100 shown in FIG. 7, there is a 220 m area where the value is equal to or more than +10 dB or equal to or less than -10 dB, which is compared with the case of the omnidirectional antenna described with reference to FIGS. It has increased by 120 m.
[0108]
On the other hand, the range from +10 dB to -10 dB is only 50 m, and it can be seen that it is reduced by 50 m as compared with the case where the omnidirectional antenna is used.
[0109]
Therefore, according to the embodiment shown in FIG. 4, overreach interference is minimized, and the possibility of occurrence of a communication failure area can be reduced. As a result, expansion of the communication area due to installation of relay equipment can be sufficiently achieved. Can be planned.
[0110]
In the embodiment described above, the relay between two mobile stations has been described. However, the present invention is not limited to this, and it is apparent that the present invention can be applied to the relay between the base station and the mobile station. .
[0111]
【The invention's effect】
According to the present invention, since the setting of the relay equipment can be performed with no power supply, even in a radio wave insensitive zone such as a tunnel or a mountainous area where power supply cannot always be secured, a communication area of a wireless communication system using the same transmission and reception frequency is used. It can be easily set.
[Brief description of the drawings]
FIG. 1 is a block diagram showing a first embodiment of a wireless relay system according to the present invention.
FIG. 2 is a block diagram showing an example of a switching control unit in the wireless relay system according to the first embodiment of the present invention.
FIG. 3 is a block diagram showing a second embodiment of the wireless relay system according to the present invention;
FIG. 4 is a block diagram showing a third embodiment of the wireless relay system according to the present invention.
FIG. 5 is a block diagram illustrating the operation of a wireless relay system according to a third embodiment of the present invention;
FIG. 6 is a characteristic diagram for explaining the operation of the third embodiment of the wireless relay system according to the present invention.
FIG. 7 is another characteristic diagram for explaining the operation of the third embodiment of the wireless relay system according to the present invention.
FIG. 8 is a block diagram illustrating an example of a wireless communication system including a relay facility according to the related art.
FIG. 9 is a block configuration diagram of a comparative system for explaining the operation of the wireless relay system according to the third embodiment of the present invention.
FIG. 10 is a characteristic diagram for explaining the operation of the system for comparison.
FIG. 11 is another characteristic diagram for explaining the operation of the system for comparison.
[Explanation of symbols]
1A, 1B mobile station (MS)
2 Relay equipment (RS)
2A main relay
2B Forward relay
3, 4, 5 fiber optic cable
2A1 Laser diode (LD)
2A2 Photodiode (PD)
2A3 Direct modulation laser diode (DMLD)
2A4 Switching control unit (ANTSW)
2A5 transmitting / receiving antenna
2B1 Optical External Modulator (EOM)
2B2 Photodiode (PD)
2B3 receiving antenna
2B4 transmitting antenna
20, 21 transmitting / receiving antenna
CU High-frequency signal (radio wave) transmitted frommobile station 1A to mobile station 1B
CD High frequency signal (radio wave) transmitted from mobile station 1B tomobile station 1A

Claims (6)

Translated fromJapanese
少なくとも2局の移動局を備え、これらの移動局の間で無線通信を行なう無線通信システムにおいて、
本来の通信エリアに設置した主中継部と新たに設置すべき通信エリアに設定した前進中継部を設け、
これら主中継部と前進中継部の間の信号伝送を高周波信号で変調された光信号で行なうことにより、
前記本来の通信エリアと前記新たに設置すべき通信エリアの間での前記少なくとも2局の移動局による中継動作が与えられるように構成したことを特徴とする無線中継システム。
In a wireless communication system including at least two mobile stations and performing wireless communication between these mobile stations,
Provide a main relay unit installed in the original communication area and a forward relay unit set in the communication area to be newly installed,
By performing signal transmission between these main relay section and forward relay section with an optical signal modulated with a high-frequency signal,
A wireless relay system, wherein a relay operation by the at least two mobile stations is provided between the original communication area and the communication area to be newly installed.
少なくとも基地局と移動局を備え、これらの基地局と移動局の間で無線通信を行なう無線通信システムにおいて、
本来の通信エリアに設置した主中継部と新たに設置すべき通信エリアに設定した前進中継部を設け、
これら主中継部と前進中継部の間の信号伝送を高周波信号により変調された光信号で行なうことにより、
前記本来の通信エリアと前記新たに設置すべき通信エリアの間での前記少なくとも基地局と移動局の間の中継動作が与えられるように構成したことを特徴とする無線中継システム。
In a wireless communication system that includes at least a base station and a mobile station and performs wireless communication between these base stations and the mobile station,
Provide a main relay unit installed in the original communication area and a forward relay unit set in the communication area to be newly installed,
By performing signal transmission between these main relay section and forward relay section with an optical signal modulated by a high-frequency signal,
A wireless relay system, wherein a relay operation between at least the base station and the mobile station between the original communication area and the communication area to be newly installed is provided.
請求項1乃至請求項2に記載の何れかの無線中継システムにおいて、
前記主中継部1台に対して前記前進中継部が少なくとも2台設けられ、前記新たに設置すべき通信エリアが少なくとも2エリアであることを特徴とする無線中継システム。
The wireless relay system according to any one of claims 1 and 2,
A wireless relay system, wherein at least two forward relay units are provided for one main relay unit, and the communication area to be newly installed is at least two areas.
請求項3に記載の無線中継システムにおいて、
前記少なくとも2台の前進中継部は、ほぼ直線上に所定の距離を隔てて順次並んで設置され、
これら少なくとも2台の前進中継部における各アンテナの放射パターンが、前記ほぼ直線上に所定の距離を隔てて順次並んで設置されている前進中継部の配列方向に向う指向特性を備えていることを特徴とする無線中継システム。
The wireless relay system according to claim 3,
The at least two forward relays are sequentially arranged at a predetermined distance on a substantially straight line,
The radiation pattern of each of the antennas in these at least two forward repeaters has a directivity characteristic in the arrangement direction of the forward repeaters that are sequentially arranged at a predetermined distance on the substantially straight line. Characteristic wireless relay system.
請求項1乃至請求項4に記載の何れかの無線中継システムにおいて、
前記主中継部が切換制御部を備え、該切換制御部により、前記主中継部と前記前進中継部の間の信号伝送方向が、これら主中継部と前進中継部における受信信号により切換えられるように構成したことを特徴とする無線中継システム。
The wireless relay system according to any one of claims 1 to 4,
The main relay unit includes a switching control unit, such that the signal transmission direction between the main relay unit and the forward relay unit is switched by a reception signal in the main relay unit and the forward relay unit by the switching control unit. A wireless relay system comprising:
請求項1乃至請求項4の何れかに記載の無線中継システムにおいて、
前記主中継部は、無変調レーザ光を発生するレーザダイオードと、中継すべき高周波信号で変調されたレーザ光を電気信号に変換する単一走行キャリアフォトダイオードと、中継すべき高周波信号を当該高周波信号で変調されたレーザ光に変換する直接変調レーザダイオードとを備え、
前記前進中継部は、無変調レーザ光を中継すべき高周波信号で光変調して変調レーザ光に変換する光外部変調器と、中継すべき高周波信号で変調されたレーザ光を電気信号に変換するフォトダイオードとを備え、
前記主中継部のレーザダイオードは、第1の光ファイバケーブルを介して、前記前進中継部の光外部変調器に無変調レーザ光を供給し、
前記光外部変調器は、第2の光ファイバケーブルを介して、前記主中継部のフォトダイオードに変調レーザ光を供給し、
前記主中継部の前記直接変調レーザダイオードは、第3の光ファイバケーブルを介して、前記前進中継部の前記単一走行キャリアフォトダイオードに中継すべき高周波信号で変調されたレーザ光を供給することによって、前記前進中継部を無給電で中継通信せしめるように構成したことを特徴とする無線中継システム。
In the wireless relay system according to any one of claims 1 to 4,
The main relay section includes a laser diode that generates an unmodulated laser beam, a single traveling carrier photodiode that converts a laser beam modulated with a high-frequency signal to be relayed into an electric signal, and a high-frequency signal to be relayed. Direct modulation laser diode to convert to laser light modulated by the signal,
The forward repeater optically modulates the unmodulated laser light with a high-frequency signal to be relayed and converts it into a modulated laser light, and converts the laser light modulated with the high-frequency signal to be relayed into an electric signal. With a photodiode,
The laser diode of the main relay unit supplies unmodulated laser light to an optical external modulator of the forward relay unit via a first optical fiber cable,
The optical external modulator supplies a modulated laser beam to the photodiode of the main relay unit via a second optical fiber cable,
The direct modulation laser diode of the main relay unit supplies a laser beam modulated with a high-frequency signal to be relayed to the single traveling carrier photodiode of the forward relay unit via a third optical fiber cable. Wireless relay system wherein the forward relay unit is configured to perform relay communication without power supply.
JP2002333588A2002-11-182002-11-18 Wireless relay systemPendingJP2004172734A (en)

Priority Applications (1)

Application NumberPriority DateFiling DateTitle
JP2002333588AJP2004172734A (en)2002-11-182002-11-18 Wireless relay system

Applications Claiming Priority (1)

Application NumberPriority DateFiling DateTitle
JP2002333588AJP2004172734A (en)2002-11-182002-11-18 Wireless relay system

Publications (1)

Publication NumberPublication Date
JP2004172734Atrue JP2004172734A (en)2004-06-17

Family

ID=32698253

Family Applications (1)

Application NumberTitlePriority DateFiling Date
JP2002333588APendingJP2004172734A (en)2002-11-182002-11-18 Wireless relay system

Country Status (1)

CountryLink
JP (1)JP2004172734A (en)

Cited By (54)

* Cited by examiner, † Cited by third party
Publication numberPriority datePublication dateAssigneeTitle
US7495560B2 (en)2006-05-082009-02-24Corning Cable Systems LlcWireless picocellular RFID systems and methods
US7590354B2 (en)2006-06-162009-09-15Corning Cable Systems LlcRedundant transponder array for a radio-over-fiber optical fiber cable
US7627250B2 (en)2006-08-162009-12-01Corning Cable Systems LlcRadio-over-fiber transponder with a dual-band patch antenna system
US7787823B2 (en)2006-09-152010-08-31Corning Cable Systems LlcRadio-over-fiber (RoF) optical fiber cable system with transponder diversity and RoF wireless picocellular system using same
US7848654B2 (en)2006-09-282010-12-07Corning Cable Systems LlcRadio-over-fiber (RoF) wireless picocellular system with combined picocells
US8111998B2 (en)2007-02-062012-02-07Corning Cable Systems LlcTransponder systems and methods for radio-over-fiber (RoF) wireless picocellular systems
US8175459B2 (en)2007-10-122012-05-08Corning Cable Systems LlcHybrid wireless/wired RoF transponder and hybrid RoF communication system using same
US8275265B2 (en)2010-02-152012-09-25Corning Cable Systems LlcDynamic cell bonding (DCB) for radio-over-fiber (RoF)-based networks and communication systems and related methods
US8472767B2 (en)2006-05-192013-06-25Corning Cable Systems LlcFiber optic cable and fiber optic cable assembly for wireless access
US8548330B2 (en)2009-07-312013-10-01Corning Cable Systems LlcSectorization in distributed antenna systems, and related components and methods
US8644844B2 (en)2007-12-202014-02-04Corning Mobileaccess Ltd.Extending outdoor location based services and applications into enclosed areas
US8867919B2 (en)2007-07-242014-10-21Corning Cable Systems LlcMulti-port accumulator for radio-over-fiber (RoF) wireless picocellular systems
US8873585B2 (en)2006-12-192014-10-28Corning Optical Communications Wireless LtdDistributed antenna system for MIMO technologies
US9037143B2 (en)2010-08-162015-05-19Corning Optical Communications LLCRemote antenna clusters and related systems, components, and methods supporting digital data signal propagation between remote antenna units
US9042732B2 (en)2010-05-022015-05-26Corning Optical Communications LLCProviding digital data services in optical fiber-based distributed radio frequency (RF) communication systems, and related components and methods
US9112611B2 (en)2009-02-032015-08-18Corning Optical Communications LLCOptical fiber-based distributed antenna systems, components, and related methods for calibration thereof
US9178635B2 (en)2014-01-032015-11-03Corning Optical Communications Wireless LtdSeparation of communication signal sub-bands in distributed antenna systems (DASs) to reduce interference
US9184843B2 (en)2011-04-292015-11-10Corning Optical Communications LLCDetermining propagation delay of communications in distributed antenna systems, and related components, systems, and methods
US9219879B2 (en)2009-11-132015-12-22Corning Optical Communications LLCRadio-over-fiber (ROF) system for protocol-independent wired and/or wireless communication
US9240835B2 (en)2011-04-292016-01-19Corning Optical Communications LLCSystems, methods, and devices for increasing radio frequency (RF) power in distributed antenna systems
US9247543B2 (en)2013-07-232016-01-26Corning Optical Communications Wireless LtdMonitoring non-supported wireless spectrum within coverage areas of distributed antenna systems (DASs)
US9258052B2 (en)2012-03-302016-02-09Corning Optical Communications LLCReducing location-dependent interference in distributed antenna systems operating in multiple-input, multiple-output (MIMO) configuration, and related components, systems, and methods
US9325429B2 (en)2011-02-212016-04-26Corning Optical Communications LLCProviding digital data services as electrical signals and radio-frequency (RF) communications over optical fiber in distributed communications systems, and related components and methods
US9357551B2 (en)2014-05-302016-05-31Corning Optical Communications Wireless LtdSystems and methods for simultaneous sampling of serial digital data streams from multiple analog-to-digital converters (ADCS), including in distributed antenna systems
US9385810B2 (en)2013-09-302016-07-05Corning Optical Communications Wireless LtdConnection mapping in distributed communication systems
US9420542B2 (en)2014-09-252016-08-16Corning Optical Communications Wireless LtdSystem-wide uplink band gain control in a distributed antenna system (DAS), based on per band gain control of remote uplink paths in remote units
US9455784B2 (en)2012-10-312016-09-27Corning Optical Communications Wireless LtdDeployable wireless infrastructures and methods of deploying wireless infrastructures
US9525488B2 (en)2010-05-022016-12-20Corning Optical Communications LLCDigital data services and/or power distribution in optical fiber-based distributed communications systems providing digital data and radio frequency (RF) communications services, and related components and methods
US9525472B2 (en)2014-07-302016-12-20Corning IncorporatedReducing location-dependent destructive interference in distributed antenna systems (DASS) operating in multiple-input, multiple-output (MIMO) configuration, and related components, systems, and methods
US9531452B2 (en)2012-11-292016-12-27Corning Optical Communications LLCHybrid intra-cell / inter-cell remote unit antenna bonding in multiple-input, multiple-output (MIMO) distributed antenna systems (DASs)
US9602210B2 (en)2014-09-242017-03-21Corning Optical Communications Wireless LtdFlexible head-end chassis supporting automatic identification and interconnection of radio interface modules and optical interface modules in an optical fiber-based distributed antenna system (DAS)
US9621293B2 (en)2012-08-072017-04-11Corning Optical Communications Wireless LtdDistribution of time-division multiplexed (TDM) management services in a distributed antenna system, and related components, systems, and methods
US9647758B2 (en)2012-11-302017-05-09Corning Optical Communications Wireless LtdCabling connectivity monitoring and verification
US9661781B2 (en)2013-07-312017-05-23Corning Optical Communications Wireless LtdRemote units for distributed communication systems and related installation methods and apparatuses
US9673904B2 (en)2009-02-032017-06-06Corning Optical Communications LLCOptical fiber-based distributed antenna systems, components, and related methods for calibration thereof
US9681313B2 (en)2015-04-152017-06-13Corning Optical Communications Wireless LtdOptimizing remote antenna unit performance using an alternative data channel
US9715157B2 (en)2013-06-122017-07-25Corning Optical Communications Wireless LtdVoltage controlled optical directional coupler
US9729267B2 (en)2014-12-112017-08-08Corning Optical Communications Wireless LtdMultiplexing two separate optical links with the same wavelength using asymmetric combining and splitting
US9730228B2 (en)2014-08-292017-08-08Corning Optical Communications Wireless LtdIndividualized gain control of remote uplink band paths in a remote unit in a distributed antenna system (DAS), based on combined uplink power level in the remote unit
US9775123B2 (en)2014-03-282017-09-26Corning Optical Communications Wireless Ltd.Individualized gain control of uplink paths in remote units in a distributed antenna system (DAS) based on individual remote unit contribution to combined uplink power
US9807700B2 (en)2015-02-192017-10-31Corning Optical Communications Wireless LtdOffsetting unwanted downlink interference signals in an uplink path in a distributed antenna system (DAS)
US9948349B2 (en)2015-07-172018-04-17Corning Optical Communications Wireless LtdIOT automation and data collection system
US9974074B2 (en)2013-06-122018-05-15Corning Optical Communications Wireless LtdTime-division duplexing (TDD) in distributed communications systems, including distributed antenna systems (DASs)
US10096909B2 (en)2014-11-032018-10-09Corning Optical Communications Wireless Ltd.Multi-band monopole planar antennas configured to facilitate improved radio frequency (RF) isolation in multiple-input multiple-output (MIMO) antenna arrangement
US10110308B2 (en)2014-12-182018-10-23Corning Optical Communications Wireless LtdDigital interface modules (DIMs) for flexibly distributing digital and/or analog communications signals in wide-area analog distributed antenna systems (DASs)
US10128951B2 (en)2009-02-032018-11-13Corning Optical Communications LLCOptical fiber-based distributed antenna systems, components, and related methods for monitoring and configuring thereof
US10136200B2 (en)2012-04-252018-11-20Corning Optical Communications LLCDistributed antenna system architectures
US10135533B2 (en)2014-11-132018-11-20Corning Optical Communications Wireless LtdAnalog distributed antenna systems (DASS) supporting distribution of digital communications signals interfaced from a digital signal source and analog radio frequency (RF) communications signals
US10187151B2 (en)2014-12-182019-01-22Corning Optical Communications Wireless LtdDigital-analog interface modules (DAIMs) for flexibly distributing digital and/or analog communications signals in wide-area analog distributed antenna systems (DASs)
US10236924B2 (en)2016-03-312019-03-19Corning Optical Communications Wireless LtdReducing out-of-channel noise in a wireless distribution system (WDS)
US10560214B2 (en)2015-09-282020-02-11Corning Optical Communications LLCDownlink and uplink communication path switching in a time-division duplex (TDD) distributed antenna system (DAS)
CN111095673A (en)*2017-08-082020-05-01泰雷兹公司Device for optically receiving signals from a phased antenna array and antenna system
US10659163B2 (en)2014-09-252020-05-19Corning Optical Communications LLCSupporting analog remote antenna units (RAUs) in digital distributed antenna systems (DASs) using analog RAU digital adaptors
US11178609B2 (en)2010-10-132021-11-16Corning Optical Communications LLCPower management for remote antenna units in distributed antenna systems

Cited By (97)

* Cited by examiner, † Cited by third party
Publication numberPriority datePublication dateAssigneeTitle
US7495560B2 (en)2006-05-082009-02-24Corning Cable Systems LlcWireless picocellular RFID systems and methods
US8472767B2 (en)2006-05-192013-06-25Corning Cable Systems LlcFiber optic cable and fiber optic cable assembly for wireless access
US7590354B2 (en)2006-06-162009-09-15Corning Cable Systems LlcRedundant transponder array for a radio-over-fiber optical fiber cable
US7627250B2 (en)2006-08-162009-12-01Corning Cable Systems LlcRadio-over-fiber transponder with a dual-band patch antenna system
US7787823B2 (en)2006-09-152010-08-31Corning Cable Systems LlcRadio-over-fiber (RoF) optical fiber cable system with transponder diversity and RoF wireless picocellular system using same
US7848654B2 (en)2006-09-282010-12-07Corning Cable Systems LlcRadio-over-fiber (RoF) wireless picocellular system with combined picocells
US9130613B2 (en)2006-12-192015-09-08Corning Optical Communications Wireless LtdDistributed antenna system for MIMO technologies
US8873585B2 (en)2006-12-192014-10-28Corning Optical Communications Wireless LtdDistributed antenna system for MIMO technologies
US8111998B2 (en)2007-02-062012-02-07Corning Cable Systems LlcTransponder systems and methods for radio-over-fiber (RoF) wireless picocellular systems
US8867919B2 (en)2007-07-242014-10-21Corning Cable Systems LlcMulti-port accumulator for radio-over-fiber (RoF) wireless picocellular systems
US8175459B2 (en)2007-10-122012-05-08Corning Cable Systems LlcHybrid wireless/wired RoF transponder and hybrid RoF communication system using same
US8718478B2 (en)2007-10-122014-05-06Corning Cable Systems LlcHybrid wireless/wired RoF transponder and hybrid RoF communication system using same
US8644844B2 (en)2007-12-202014-02-04Corning Mobileaccess Ltd.Extending outdoor location based services and applications into enclosed areas
US10153841B2 (en)2009-02-032018-12-11Corning Optical Communications LLCOptical fiber-based distributed antenna systems, components, and related methods for calibration thereof
US9673904B2 (en)2009-02-032017-06-06Corning Optical Communications LLCOptical fiber-based distributed antenna systems, components, and related methods for calibration thereof
US9900097B2 (en)2009-02-032018-02-20Corning Optical Communications LLCOptical fiber-based distributed antenna systems, components, and related methods for calibration thereof
US10128951B2 (en)2009-02-032018-11-13Corning Optical Communications LLCOptical fiber-based distributed antenna systems, components, and related methods for monitoring and configuring thereof
US9112611B2 (en)2009-02-032015-08-18Corning Optical Communications LLCOptical fiber-based distributed antenna systems, components, and related methods for calibration thereof
US8548330B2 (en)2009-07-312013-10-01Corning Cable Systems LlcSectorization in distributed antenna systems, and related components and methods
US9219879B2 (en)2009-11-132015-12-22Corning Optical Communications LLCRadio-over-fiber (ROF) system for protocol-independent wired and/or wireless communication
US9485022B2 (en)2009-11-132016-11-01Corning Optical Communications LLCRadio-over-fiber (ROF) system for protocol-independent wired and/or wireless communication
US9729238B2 (en)2009-11-132017-08-08Corning Optical Communications LLCRadio-over-fiber (ROF) system for protocol-independent wired and/or wireless communication
US9319138B2 (en)2010-02-152016-04-19Corning Optical Communications LLCDynamic cell bonding (DCB) for radio-over-fiber (RoF)-based networks and communication systems and related methods
US8275265B2 (en)2010-02-152012-09-25Corning Cable Systems LlcDynamic cell bonding (DCB) for radio-over-fiber (RoF)-based networks and communication systems and related methods
US8831428B2 (en)2010-02-152014-09-09Corning Optical Communications LLCDynamic cell bonding (DCB) for radio-over-fiber (RoF)-based networks and communication systems and related methods
US9042732B2 (en)2010-05-022015-05-26Corning Optical Communications LLCProviding digital data services in optical fiber-based distributed radio frequency (RF) communication systems, and related components and methods
US9270374B2 (en)2010-05-022016-02-23Corning Optical Communications LLCProviding digital data services in optical fiber-based distributed radio frequency (RF) communications systems, and related components and methods
US9853732B2 (en)2010-05-022017-12-26Corning Optical Communications LLCDigital data services and/or power distribution in optical fiber-based distributed communications systems providing digital data and radio frequency (RF) communications services, and related components and methods
US9525488B2 (en)2010-05-022016-12-20Corning Optical Communications LLCDigital data services and/or power distribution in optical fiber-based distributed communications systems providing digital data and radio frequency (RF) communications services, and related components and methods
US9037143B2 (en)2010-08-162015-05-19Corning Optical Communications LLCRemote antenna clusters and related systems, components, and methods supporting digital data signal propagation between remote antenna units
US10014944B2 (en)2010-08-162018-07-03Corning Optical Communications LLCRemote antenna clusters and related systems, components, and methods supporting digital data signal propagation between remote antenna units
US11178609B2 (en)2010-10-132021-11-16Corning Optical Communications LLCPower management for remote antenna units in distributed antenna systems
US11212745B2 (en)2010-10-132021-12-28Corning Optical Communications LLCPower management for remote antenna units in distributed antenna systems
US11224014B2 (en)2010-10-132022-01-11Corning Optical Communications LLCPower management for remote antenna units in distributed antenna systems
US11671914B2 (en)2010-10-132023-06-06Corning Optical Communications LLCPower management for remote antenna units in distributed antenna systems
US8913892B2 (en)2010-10-282014-12-16Coring Optical Communications LLCSectorization in distributed antenna systems, and related components and methods
US10205538B2 (en)2011-02-212019-02-12Corning Optical Communications LLCProviding digital data services as electrical signals and radio-frequency (RF) communications over optical fiber in distributed communications systems, and related components and methods
US9813164B2 (en)2011-02-212017-11-07Corning Optical Communications LLCProviding digital data services as electrical signals and radio-frequency (RF) communications over optical fiber in distributed communications systems, and related components and methods
US9325429B2 (en)2011-02-212016-04-26Corning Optical Communications LLCProviding digital data services as electrical signals and radio-frequency (RF) communications over optical fiber in distributed communications systems, and related components and methods
US9369222B2 (en)2011-04-292016-06-14Corning Optical Communications LLCDetermining propagation delay of communications in distributed antenna systems, and related components, systems, and methods
US9184843B2 (en)2011-04-292015-11-10Corning Optical Communications LLCDetermining propagation delay of communications in distributed antenna systems, and related components, systems, and methods
US10148347B2 (en)2011-04-292018-12-04Corning Optical Communications LLCSystems, methods, and devices for increasing radio frequency (RF) power in distributed antenna systems
US9240835B2 (en)2011-04-292016-01-19Corning Optical Communications LLCSystems, methods, and devices for increasing radio frequency (RF) power in distributed antenna systems
US9806797B2 (en)2011-04-292017-10-31Corning Optical Communications LLCSystems, methods, and devices for increasing radio frequency (RF) power in distributed antenna systems
US9807722B2 (en)2011-04-292017-10-31Corning Optical Communications LLCDetermining propagation delay of communications in distributed antenna systems, and related components, systems, and methods
US9258052B2 (en)2012-03-302016-02-09Corning Optical Communications LLCReducing location-dependent interference in distributed antenna systems operating in multiple-input, multiple-output (MIMO) configuration, and related components, systems, and methods
US9813127B2 (en)2012-03-302017-11-07Corning Optical Communications LLCReducing location-dependent interference in distributed antenna systems operating in multiple-input, multiple-output (MIMO) configuration, and related components, systems, and methods
US10136200B2 (en)2012-04-252018-11-20Corning Optical Communications LLCDistributed antenna system architectures
US10349156B2 (en)2012-04-252019-07-09Corning Optical Communications LLCDistributed antenna system architectures
US9973968B2 (en)2012-08-072018-05-15Corning Optical Communications Wireless LtdDistribution of time-division multiplexed (TDM) management services in a distributed antenna system, and related components, systems, and methods
US9621293B2 (en)2012-08-072017-04-11Corning Optical Communications Wireless LtdDistribution of time-division multiplexed (TDM) management services in a distributed antenna system, and related components, systems, and methods
US9455784B2 (en)2012-10-312016-09-27Corning Optical Communications Wireless LtdDeployable wireless infrastructures and methods of deploying wireless infrastructures
US9531452B2 (en)2012-11-292016-12-27Corning Optical Communications LLCHybrid intra-cell / inter-cell remote unit antenna bonding in multiple-input, multiple-output (MIMO) distributed antenna systems (DASs)
US9647758B2 (en)2012-11-302017-05-09Corning Optical Communications Wireless LtdCabling connectivity monitoring and verification
US10361782B2 (en)2012-11-302019-07-23Corning Optical Communications LLCCabling connectivity monitoring and verification
US11291001B2 (en)2013-06-122022-03-29Corning Optical Communications LLCTime-division duplexing (TDD) in distributed communications systems, including distributed antenna systems (DASs)
US11792776B2 (en)2013-06-122023-10-17Corning Optical Communications LLCTime-division duplexing (TDD) in distributed communications systems, including distributed antenna systems (DASs)
US9974074B2 (en)2013-06-122018-05-15Corning Optical Communications Wireless LtdTime-division duplexing (TDD) in distributed communications systems, including distributed antenna systems (DASs)
US9715157B2 (en)2013-06-122017-07-25Corning Optical Communications Wireless LtdVoltage controlled optical directional coupler
US9247543B2 (en)2013-07-232016-01-26Corning Optical Communications Wireless LtdMonitoring non-supported wireless spectrum within coverage areas of distributed antenna systems (DASs)
US9526020B2 (en)2013-07-232016-12-20Corning Optical Communications Wireless LtdMonitoring non-supported wireless spectrum within coverage areas of distributed antenna systems (DASs)
US10292056B2 (en)2013-07-232019-05-14Corning Optical Communications LLCMonitoring non-supported wireless spectrum within coverage areas of distributed antenna systems (DASs)
US9967754B2 (en)2013-07-232018-05-08Corning Optical Communications Wireless LtdMonitoring non-supported wireless spectrum within coverage areas of distributed antenna systems (DASs)
US9661781B2 (en)2013-07-312017-05-23Corning Optical Communications Wireless LtdRemote units for distributed communication systems and related installation methods and apparatuses
US9385810B2 (en)2013-09-302016-07-05Corning Optical Communications Wireless LtdConnection mapping in distributed communication systems
US9178635B2 (en)2014-01-032015-11-03Corning Optical Communications Wireless LtdSeparation of communication signal sub-bands in distributed antenna systems (DASs) to reduce interference
US9775123B2 (en)2014-03-282017-09-26Corning Optical Communications Wireless Ltd.Individualized gain control of uplink paths in remote units in a distributed antenna system (DAS) based on individual remote unit contribution to combined uplink power
US9357551B2 (en)2014-05-302016-05-31Corning Optical Communications Wireless LtdSystems and methods for simultaneous sampling of serial digital data streams from multiple analog-to-digital converters (ADCS), including in distributed antenna systems
US9807772B2 (en)2014-05-302017-10-31Corning Optical Communications Wireless Ltd.Systems and methods for simultaneous sampling of serial digital data streams from multiple analog-to-digital converters (ADCs), including in distributed antenna systems
US9525472B2 (en)2014-07-302016-12-20Corning IncorporatedReducing location-dependent destructive interference in distributed antenna systems (DASS) operating in multiple-input, multiple-output (MIMO) configuration, and related components, systems, and methods
US10256879B2 (en)2014-07-302019-04-09Corning IncorporatedReducing location-dependent destructive interference in distributed antenna systems (DASS) operating in multiple-input, multiple-output (MIMO) configuration, and related components, systems, and methods
US9929786B2 (en)2014-07-302018-03-27Corning IncorporatedReducing location-dependent destructive interference in distributed antenna systems (DASS) operating in multiple-input, multiple-output (MIMO) configuration, and related components, systems, and methods
US9730228B2 (en)2014-08-292017-08-08Corning Optical Communications Wireless LtdIndividualized gain control of remote uplink band paths in a remote unit in a distributed antenna system (DAS), based on combined uplink power level in the remote unit
US10397929B2 (en)2014-08-292019-08-27Corning Optical Communications LLCIndividualized gain control of remote uplink band paths in a remote unit in a distributed antenna system (DAS), based on combined uplink power level in the remote unit
US9929810B2 (en)2014-09-242018-03-27Corning Optical Communications Wireless LtdFlexible head-end chassis supporting automatic identification and interconnection of radio interface modules and optical interface modules in an optical fiber-based distributed antenna system (DAS)
US9602210B2 (en)2014-09-242017-03-21Corning Optical Communications Wireless LtdFlexible head-end chassis supporting automatic identification and interconnection of radio interface modules and optical interface modules in an optical fiber-based distributed antenna system (DAS)
US9420542B2 (en)2014-09-252016-08-16Corning Optical Communications Wireless LtdSystem-wide uplink band gain control in a distributed antenna system (DAS), based on per band gain control of remote uplink paths in remote units
US9788279B2 (en)2014-09-252017-10-10Corning Optical Communications Wireless LtdSystem-wide uplink band gain control in a distributed antenna system (DAS), based on per-band gain control of remote uplink paths in remote units
US10659163B2 (en)2014-09-252020-05-19Corning Optical Communications LLCSupporting analog remote antenna units (RAUs) in digital distributed antenna systems (DASs) using analog RAU digital adaptors
US10096909B2 (en)2014-11-032018-10-09Corning Optical Communications Wireless Ltd.Multi-band monopole planar antennas configured to facilitate improved radio frequency (RF) isolation in multiple-input multiple-output (MIMO) antenna arrangement
US10135533B2 (en)2014-11-132018-11-20Corning Optical Communications Wireless LtdAnalog distributed antenna systems (DASS) supporting distribution of digital communications signals interfaced from a digital signal source and analog radio frequency (RF) communications signals
US10523326B2 (en)2014-11-132019-12-31Corning Optical Communications LLCAnalog distributed antenna systems (DASS) supporting distribution of digital communications signals interfaced from a digital signal source and analog radio frequency (RF) communications signals
US10135561B2 (en)2014-12-112018-11-20Corning Optical Communications Wireless LtdMultiplexing two separate optical links with the same wavelength using asymmetric combining and splitting
US9729267B2 (en)2014-12-112017-08-08Corning Optical Communications Wireless LtdMultiplexing two separate optical links with the same wavelength using asymmetric combining and splitting
US10361783B2 (en)2014-12-182019-07-23Corning Optical Communications LLCDigital interface modules (DIMs) for flexibly distributing digital and/or analog communications signals in wide-area analog distributed antenna systems (DASs)
US10110308B2 (en)2014-12-182018-10-23Corning Optical Communications Wireless LtdDigital interface modules (DIMs) for flexibly distributing digital and/or analog communications signals in wide-area analog distributed antenna systems (DASs)
US10187151B2 (en)2014-12-182019-01-22Corning Optical Communications Wireless LtdDigital-analog interface modules (DAIMs) for flexibly distributing digital and/or analog communications signals in wide-area analog distributed antenna systems (DASs)
US10523327B2 (en)2014-12-182019-12-31Corning Optical Communications LLCDigital-analog interface modules (DAIMs) for flexibly distributing digital and/or analog communications signals in wide-area analog distributed antenna systems (DASs)
US10292114B2 (en)2015-02-192019-05-14Corning Optical Communications LLCOffsetting unwanted downlink interference signals in an uplink path in a distributed antenna system (DAS)
US9807700B2 (en)2015-02-192017-10-31Corning Optical Communications Wireless LtdOffsetting unwanted downlink interference signals in an uplink path in a distributed antenna system (DAS)
US10009094B2 (en)2015-04-152018-06-26Corning Optical Communications Wireless LtdOptimizing remote antenna unit performance using an alternative data channel
US9681313B2 (en)2015-04-152017-06-13Corning Optical Communications Wireless LtdOptimizing remote antenna unit performance using an alternative data channel
US9948349B2 (en)2015-07-172018-04-17Corning Optical Communications Wireless LtdIOT automation and data collection system
US10560214B2 (en)2015-09-282020-02-11Corning Optical Communications LLCDownlink and uplink communication path switching in a time-division duplex (TDD) distributed antenna system (DAS)
US10236924B2 (en)2016-03-312019-03-19Corning Optical Communications Wireless LtdReducing out-of-channel noise in a wireless distribution system (WDS)
CN111095673A (en)*2017-08-082020-05-01泰雷兹公司Device for optically receiving signals from a phased antenna array and antenna system
CN111095673B (en)*2017-08-082021-10-08泰雷兹公司 Apparatus and antenna system for optically receiving signals from phased antenna arrays

Similar Documents

PublicationPublication DateTitle
JP2004172734A (en) Wireless relay system
US6308085B1 (en)Distributed antenna system and method of controlling the same
CN104380782B (en) Suitable for ground communication networks providing air-to-ground connectivity
EP0664940B1 (en)Rf repeaters for time division duplex cordless telephone system
US6337754B1 (en)Optical conversion relay amplification system
JP2900853B2 (en) Wireless base station, wireless local area network, and optical fiber feeder
KR100904295B1 (en) Connection Method of Base Station and Repeater for Space Division Multiple Access and Its Repeating Method
EP1467504A1 (en)Along-optical-fiber radio communication system
JPH09130322A (en) Relay amplification system for mobile communication
KR101956875B1 (en)Relaying device for 5g network of dynamic tdd type considering line of sight
KR100363216B1 (en)Multi-path repeating method for wireless communiction system and apparatus thereof
US7003321B2 (en)Mobile communication system and switching apparatus
KR101117793B1 (en)Mobile communication relay using multi media in closed space and relay method thereof
JP3338873B2 (en) Road-to-vehicle communication system
JPH09321688A (en) Wireless relay device and wireless relay system
JP5052474B2 (en) Repeater device
KR19990053963A (en) Smart Antenna and Radiation Pattern Generation Method for Automatic Base Station Auto Discovery
JPH0620188B2 (en) Wireless repeater
JPH09233050A (en) Wireless network system and optical transmission method
JP2006295309A (en) Optical multistage relay system
JP2005191905A (en) Mobile communication system and mobile communication method
JPH07235898A (en)Base station distribution equipment
KR100442132B1 (en)Optical Distribution System for Tunnel in mobile communication network
KR100333141B1 (en)Transmitting and receiving interface device of CDMA base station by using optic line
JP2001268002A (en) Wireless communication system

[8]ページ先頭

©2009-2025 Movatter.jp