Movatterモバイル変換


[0]ホーム

URL:


EP4072246B1 - Operating device for lighting means - Google Patents

Operating device for lighting means
Download PDF

Info

Publication number
EP4072246B1
EP4072246B1EP21166894.2AEP21166894AEP4072246B1EP 4072246 B1EP4072246 B1EP 4072246B1EP 21166894 AEP21166894 AEP 21166894AEP 4072246 B1EP4072246 B1EP 4072246B1
Authority
EP
European Patent Office
Prior art keywords
voltage
operating device
circuitry
signal
lighting means
Prior art date
Legal status (The legal status is an assumption and is not a legal conclusion. Google has not performed a legal analysis and makes no representation as to the accuracy of the status listed.)
Active
Application number
EP21166894.2A
Other languages
German (de)
French (fr)
Other versions
EP4072246A1 (en
Inventor
Christian Nesensohn
Current Assignee (The listed assignees may be inaccurate. Google has not performed a legal analysis and makes no representation or warranty as to the accuracy of the list.)
Tridonic GmbH and Co KG
Original Assignee
Tridonic GmbH and Co KG
Priority date (The priority date is an assumption and is not a legal conclusion. Google has not performed a legal analysis and makes no representation as to the accuracy of the date listed.)
Filing date
Publication date
Application filed by Tridonic GmbH and Co KGfiledCriticalTridonic GmbH and Co KG
Priority to EP21166894.2ApriorityCriticalpatent/EP4072246B1/en
Priority to CN202210299592.6Aprioritypatent/CN115209590A/en
Publication of EP4072246A1publicationCriticalpatent/EP4072246A1/en
Application grantedgrantedCritical
Publication of EP4072246B1publicationCriticalpatent/EP4072246B1/en
Activelegal-statusCriticalCurrent
Anticipated expirationlegal-statusCritical

Links

Images

Classifications

Definitions

Landscapes

Description

    TECHNICAL FIELD OF THE INVENTION
  • The invention is, generally, in the area of operating devices for lighting means, which are controllable by means of NFC communication.
  • BACKGROUND OF THE INVENTION
  • Near Field Communication, NFC, modules can be used for configuring LED drivers or other operating devices for lighting means. Usually, a control circuitry of the LED driver or operating device, such as a microcontroller, can be used in order to communicate with the NFC module.
  • It is known to use such NFC modules to translate a configuration signal for the LED driver into a pulse-width-modulated signal (e.g., representing an LED current) which can be fed to an integrated control circuit of the LED-driver without the need of further intelligence, such as an extra control circuitry or microcontroller.
  • Typically, such NFC modules convert a NFC signal into a PWM signal via an integrated circuitry on the NFC module, wherein the duty cycle of the PWM signal reflects the wirelessly received signal.
  • Moreover, it is known that a control circuitry for operating devices for lighting means can comprise a programming input pin, at which such analog DC voltage may be supplied in order to input a nominal value for the current through the lighting means, especially through an LED load.
  • Thus, using the NFC communication, the nominal current for LEDs may be programmed.
  • US 2020/0313727 A1 discloses a power regulation for lighting using NFC. A NFC transceiver is used to make the programming of the nominal set-point easier.
  • Moreover, in some situations, it may be required to perform an LED current selection. However, the previously mentioned solutions make use of NFC modules, which require the presence of a control circuitry such as a microcontroller. This increases the complexity of the NFC modules.
  • Further, many operating devices have a so-called "DC level feature", which allows to detect and distinguish between an AC and a DC supply voltage. It is, however, difficult to implement such a DC level feature in an operating device without making use of additional intelligence.
  • Thus, it is an objective to provide for an improved operating device for lighting means.
  • SUMMARY OF THE INVENTION
  • The object of the present invention is achieved by the solution provided in the enclosedindependent claims 1 and 11.
  • Advantageous implementations of the present invention are further defined in the dependent claims.
  • According to a first aspect, the invention relates to an operating device for lighting means, comprising: output terminals supplying lighting means, such as e.g. a LED load, a control circuitry for controlling the electrical supply of the lighting means, a NFC module configured to receive NFC signals and output a pulse width modulation, PWM, signal with variable duty cycle, a conversion circuitry arranged for being supplied with the PWM signal and for outputting a DC voltage supplied to an input of the control circuitry. Moreover, the DC voltage is a function of the duty cycle of the PWM signal according to a set conversion rate and the conversion circuitry is configured to be supplied with an internal control signal to set at least two conversion rates.
  • This provides the advantage that, by making use of the above mentioned NFC module, there is no need for further intelligence within the operating device for lighting means, which is configurable by means of the NFC module. The control circuitry may be a microcontroller. The control signal may comprise an AC or DC voltage signal
  • According to the invention, the operating device comprises a detection circuitry configured to detect if a supply voltage of the operating device is a AC or DC voltage and to set the control signal for the conversion rate differently in case of the presence of a AC or DC signal, respectively.
  • In an implementation form of the first aspect, the control circuitry is configured to map the level of the supplied DC voltage into a nominal current for the LED load and to control the operation of the lighting means, e.g. by controlling a switch operation of at least one switch of a switched converter such that an actual current matches the nominal current.
  • In an implementation form of the first aspect, the conversion rate can be varied continuously or incrementally in steps by said control signal.
  • In an implementation form of the first aspect, the conversion circuitry comprises a R-C low pass filter configured to convert the PWM signal into the DC voltage.
  • According to the first aspect, the operating device comprises a detection circuitry configured to detect if a supply voltage of the operating device is an AC or DC voltage and to set the control signal for the conversion rate differently in case of the presence of an AC or DC signal, respectively.
  • This provides the advantage that the operating device has a DC level feature, i.e. it can detect whether a mains voltage is an AC or a DC voltage. In case of a detection of a DC signal, such as from a battery inside the operating device, the output current of the operating device for lighting means, e.g., LED driver, can be reduced, so that the battery lasts longer for example in case of an emergency situation.
  • In an implementation form of the first aspect, the detection circuitry comprises a voltage divider or a R-C low pass filter or a capacitor.
  • In an implementation form of the first aspect, the operating device comprises a limiting circuitry configured to limit the DC voltage in case the set control signal is a DC signal.
  • In an implementation form of the first aspect, the limiting circuitry comprises a Zener diode configured to clamp the DC signal.
  • In an implementation form of the first aspect, the limiting circuitry comprises a switch configured to switch if the control signal is a DC signal.
  • In particular, the switch is configured to switch on a connection between the detection circuitry and the limiting circuitry.
  • In an implementation form of the first aspect, the NFC module is configured to program a nominal current of the LED load.
  • According to a second aspect, the invention relates to a system comprising a NFC transmitting handheld device and an operating device according to the first aspect or any one of the implementation forms thereof.
  • According to a third aspect, the invention relates to a method for operating a device for lighting means, comprising: supplying lighting means, such as LED load, by output terminals; controlling the electrical supply of the lighting means; receiving NFC signals; outputting a pulse width modulation, PWM, signal with variable duty cycle; supplying a conversion circuitry with the PWM signal; outputting a DC voltage supplied to an input of a control circuitry, wherein the DC voltage is a function of the duty cycle of the PWM signal according to a set conversion rate, wherein the conversion circuitry is configured to be supplied with an internal control signal to set at least two conversion rates, wherein the operating device (400) comprises a detection circuitry (402) configured to detect if a supply voltage of the operating device is a AC or DC voltage and to set the control signal for the conversion rate differently in case of the presence of a AC or DC signal, respectively.
  • BRIEF DESCRIPTION OF THE DRAWINGS
  • The invention will be explained in the followings together with the figures.
  • Fig. 1
    shows a schematic representation of an operating device for lighting means according to an embodiment;
    Fig. 2
    shows a schematic representation of the NFC and NFC output signal processing part of an operating device for lighting means according to an embodiment;
    Fig. 3
    shows a schematic representation of the NFC and NFC output signal processing part of an operating device for lighting means according to an embodiment;
    Fig. 4
    shows a schematic representation of the NFC and NFC output signal processing part of an operating device for lighting means according to an embodiment;
    Fig. 5
    shows a schematic representation of the NFC and NFC output signal processing part of an operating device for lighting means according to an embodiment;
    Fig. 6
    shows a schematic representation of PWM signals and voltage signals in an operating device for lighting means according to an embodiment;
    Fig. 7
    shows a schematic representation of PWM signals and voltage signals in an operating device for lighting means according to an embodiment;
    Fig. 8
    shows a schematic representation of a AC/DC detection circuitry of an operating device for lighting means according to an embodiment;
    Fig. 9
    shows a schematic representation of a AC/DC detection circuitry of an operating device for lighting means according to an embodiment;
    Fig. 10
    shows a schematic representation of a AC/DC detection circuitry of an operating device for lighting means according to an embodiment;
    Fig. 11
    shows a schematic representation of a AC/DC detection circuitry of an operating device for lighting means according to an embodiment;
    Fig. 12
    shows a schematic representation of a AC/DC detection part an operating device for lighting means according to an embodiment; and
    Fig. 13
    shows a schematic representation of a method for operating a device for lighting means according to an embodiment.
    DETAILED DESCRIPTION OF THE PREFERRED EMBODIMENTS
  • Aspects of the present invention are described herein in the context of an operating device for lighting means.
  • The present invention is described more fully hereinafter with reference to the accompanying drawings, in which various aspects of the present invention are shown. This invention however may be embodied in many different forms and should not be construed as limited to the various aspects of the present invention presented through this disclosure. Rather, these aspects are provided so that this disclosure will be thorough and complete, and will fully convey the scope of the present invention to those skilled in the art. The various aspects of the present invention illustrated in the drawings may not be drawn to scale. Rather, the dimensions of the various features may be expanded or reduced for clarity. In addition, some of the drawings may be simplified for clarity. Thus, the drawings may not depict all of the components of a given apparatus.
  • Various aspects of an operating device for lighting means will be presented. However, as those skilled in the art will readily appreciate, these aspects may be extended to aspects of operating devices for lighting means without departing from the invention.
  • The term "LED luminaire" shall mean a luminaire with a light source comprising one or more LEDs or OLEDs. LEDs are well-known in the art, and therefore, will only briefly be discussed to provide a complete description of the invention.
  • It is further understood that the aspect of the present invention might contain integrated circuits that are readily manufacturable using conventional semiconductor technologies, such as complementary metal-oxide semiconductor technology, short "CMOS". In addition, the aspects of the present invention may be implemented with other manufacturing processes for making optical as well as electrical devices. Reference will now be made in detail to implementations of the exemplary aspects as illustrated in the accompanying drawings. The same references signs will be used throughout the drawings and the following detailed descriptions to refer to the same or like parts.
  • Fig. 1 shows a schematic representation of anoperating device 400 for lighting means 408 according to an embodiment.
  • The operatingdevice 400 for lighting means 408 can be fed with an AC or DC voltage at theinput terminals 401a and 401b. Moreover, the operatingdevice 400 for lighting means 408 comprises:output terminals 407a, 407b supplying lighting means 408, such as e.g. a LED load, acontrol circuitry 404 for controlling an electrical supply of the lighting means 408; aNFC module 406 configured to receive NFC signals and output a pulse width modulation, PWM, signal with variable duty cycle; aconversion circuitry 405 arranged for being supplied with the PWM signal and for outputting a DC voltage supplied to an input of thecontrol circuitry 404. The DC voltage is a function of the duty cycle of the PWM signal according to a set conversion rate, and theconversion circuitry 405 is configured to be supplied with an internal control signal to set at least two conversion rates.
  • The internal control signal can comprise an AC or DC voltage signal.
  • Furthermore, the operatingdevice 400 can comprise adetection circuitry 402 configured to detect if a supply voltage of the operating device is a AC or DC voltage and to set the control signal for the conversion rate differently in case of the presence of a AC or DC signal, respectively.
  • Moreover, the operatingdevice 400 can comprise a limitingcircuitry 403 configured to limit the DC voltage in case the set control signal is a DC signal.
  • TheNFC module 406 can be configured to translate a current configuration into a pulse-width-modulation (PWM) signal which, then, can be filtered and used as current selection information for a LED control integration circuit orcontrol circuitry 404.
  • Advantageously, in case of a DC voltage at theinput terminals 401a and 401b, the output current of the LED driver or operatingdevice 400 can be reduced, so that, for example, a battery inside the LED driver or operatingdevice 400 can last longer, for example, in emergency situations.
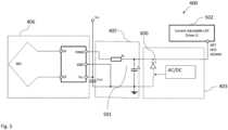
  • Fig. 2 shows a schematic representation of theoperating device 400 for lighting means 408 according to an embodiment.
  • Fig. 2 shows a NFC module 406 (antenna and processing circuitry) connected to avoltage divider 500 which is connected to a lowpass R-C filter 501. In this embodiment, theR-C filter 501 forms theconversion circuitry 405. In particular, it can be shown that a dim voltage Vdim at the output of theR-C filter 501 can depend on the duty cycle of the PWM signal. Moreover, it can be shown that the pulse-width-modulation (PWM) of the input signal of theNFC module 406 correlates linearly with the set LED current. The frequency of the PWM signal can be in the range of 1 kHz - 30 kHz, while the PWM voltage levels can be in the range of 0 V - 2,8 V. Moreover, via the R-C low-pass filter 501 an analog signal can be obtained.
  • Furthermore, inFig. 2, an AC/DC signal is provided as input to the limitingcircuitry 403 and thevoltage divider 500 comprising two resistors is connected to theNFC module 406 and theR-C filter 501. Themodule 502 of theoperating device 400 can comprise the control circuitry 404 (not shown inFig. 2).
  • In general, the operatingdevice 400 can be adapted to operate in different configurations: either a high level of the PWM signal at the output of theNFC module 406 can be adapted depending on the supply signal (configuration options 1a and 1b), or a filtered analog signal at the output of the R-C low-pass filter 501 can be adapted (configuration option 2a and 2b) depending on the supply signal. Here, the supply signal may refer to the supply voltage of theoperating device 400.
  • For example, according toconfiguration option 1a, the high level of the PWM signal at the output of theNFC module 406 is adapted via thevoltage divider 500, which divides the voltage in case of a DC supply signal. In case of an AC supply signal, the voltage is not divided.
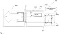
  • Fig. 3 shows a schematic representation of theoperating device 400 for lighting means 408 according to an embodiment.
  • Fig. 3 shows a circuitry similar to the one shown inFig. 2. In particular, instead of avoltage divider 500, aZener diode 600 is added to the circuitry, and an AC/DC voltage is given as input to theZener diode 600.
  • In the case ofconfiguration option 1b, the high level of the PWM signal at the output of theNFC module 406 is adapted via theZener diode 600. In case of a DC voltage, the voltage is clamped by theZener diode 600, while in case of an AC voltage, the voltage is not clamped.
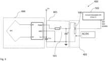
  • Fig. 4 shows a schematic representation of theoperating device 400 for lighting means 408 according to an embodiment.
  • Fig. 4 shows a circuitry similar to the circuitry ofFig. 2, wherein thevoltage divider 500 is added at the output of the R-Clow pass filter 501, instead of at the output of theNFC module 406. In this way, according toconfiguration option 2a, the analog signal at the output of the R-C filter is adapted by thevoltage divider 500. In case of a DC input voltage, the voltage is divided, while in case of an AC voltage, the voltage is not divided.
  • Fig. 5 shows a schematic representation of theoperating device 400 for lighting means 408 according to an embodiment.
  • In particular,Fig. 5 shows a circuitry similar to the one ofFig. 2, wherein aZener diode 600 is added to the circuit at the output of the R-Clow pass filter 501. In this case, according toconfiguration option 2b, the filtered analog signal at the output of the R-C low pass filter is adapted via theZener diode 600. In case of an input DC voltage, the voltage is clamped, while in case of AC input voltage, the voltage is not clamped.
  • Fig. 6 shows a schematic representation of PWM signals and voltage signals in theoperating device 400 for lighting means 408 according to an embodiment.
  • Fig. 6 shows the effect of the DC level feature of theoperating device 400 in case of an AC supply signal.
  • In particular, the PWM NFC signal at the output of theNFC module 406 is shown in case of theconfiguration options 1a, 1b, 2a and 2b on the upper panel (case "PWM NFC chip out'').
  • Moreover, the PWM signal at the RC-filter input is shown on the middle panel for theconfiguration options 1a, 1b, 2a and 2b (case "PWM RC-filter in'').
  • Finally, a dimmed voltage Vdim or DC voltage, namely the voltage at the output of the R-C low-pass filter 501, is shown as a function of the duty-cycle of the PWM signal on the lower panel for theconfiguration options 1a, 1b, 2a and 2b (case "Vdim vs. duty-cycle'').
  • As it can be taken fromFig. 6, in case of the AC signal, the voltage Vdim or DC voltage does not change in any configuration option.
  • In some operatingdevices 400 for lighting means 408, the DC level or conversion rate can be set in the range of 0-100% dim level, while in other devices it can be fixed at, e.g., 70% of dim level.
  • Fig. 7 shows a schematic representation of PWM signals and voltage signals in theoperating device 400 for lighting means 408 according to an embodiment.
  • Fig. 7 shows the effect of the DC level feature of theoperating device 400 in case of a DC supply signal.
  • In particular, the PWM NFC signal at the output of theNFC module 406 is shown for allconfiguration options 1a, 1b, 2a and 2b on the upper panel (case "PWM NFC chip out'').
  • Moreover, the PWM signal at the input of the RC-filter 501 is shown on the middle panel for the allconfiguration options 1a, 1b, 2a and 2b (case "PWM RC-filter in''). As it can be taken fromFig. 7, in this case, the DC voltage level is lowered at the input of thePWM R-C filter 501 for theconfiguration options 1a and 1b.
  • Finally, the dimmed voltage Vdim or DC voltage, namely the voltage at the output of the R-C low-pass filter 501, is shown as a function of the duty-cycle of the PWM signal on the lower panel for theconfiguration options 1a, 1b, 2a and 2b (case "Vdim vs. duty-cycle"). In all the cases, the dimmed voltage or DC voltage as a function of the duty-cycle of the PWM signal reaches its highest value, namely the DC voltage level.
  • In particular, the voltage Vdim is influenced by connecting avoltage divider 500 or aZener diode 600 by a switch if, e.g., a DC mains voltage is applied. Therefore, a circuit can be implemented in order to switch in case of a DC mains, as it will be described with reference to the following figures.
  • Fig. 8 shows a schematic representation of theoperating device 400 for lighting means 408 according to an embodiment.
  • In the embodiment shown inFig. 8, the operatingdevice 400 for lighting means 408 comprises thedetection circuitry 402, the limitingcircuitry 403 and arectifying bridge 1105.
  • In particular, thedetection circuitry 402 comprises two rectifyingdiodes 1101, avoltage divider 1100, aR-C filter 1102 and acapacitor 1103. The input voltage comes from the L and N wires, wherein the input voltage is rectified by the rectifyingbridge 1105. Moreover, the limitingcircuit 403 comprises aswitch 1104.
  • In case of an AC voltage, with e.g. a frequency f=100 Hz, the time constant of the R-C filter is much longer than 10 ms and theswitch 1104, e.g. FET, does not switch. This can also be seen in the plot of thethreshold value th 1106 which is higher than the voltage value which allows for theswitch 1104 to switch.
  • Fig. 9 shows a schematic representation of theoperating device 400 for lighting means 408 according to an embodiment.
  • Fig. 9 shows a circuitry which is analogous to the one shown inFig. 8, besides that, in this case, the input voltage is a DC voltage, i.e. with a frequency f=0 Hz. In this case, thecapacitor 1103 is charged according to the time constant of R-C low-pass filter and theswitch 1104 FET switches. This can also be seen in the plot of thethreshold value th 1106 which is lower than the voltage value which allows for theswitch 1104 to switch.
  • Fig. 10 shows a schematic representation of theoperating device 400 for lighting means 408 according to an embodiment.
  • Fig. 10 shows a circuitry analogous to the one ofFig. 8 andFig. 9, besides that thedetection circuitry 402 does not comprise the rectifyingdiodes 1101. Moreover, in this embodiment, only the L wire is sensed. This provides the advantage that sensing only L is cheaper.
  • In case of an AC supply voltage, e.g. with a frequency f=50 Hz, the time constant of the R-C low-pass filter 1102 is much longer than 20 ms, and theswitch 1104 FET does not switch. This can also be seen in the plot of thethreshold value th 1106 which is higher than the voltage value which allows for theswitch 1104 to switch.
  • Fig. 11 shows a schematic representation of theoperating device 400 for lighting means 408 according to an embodiment.
  • Fig. 11 shows a circuitry analogous to the one shown inFig. 10. In the case of a DC voltage signal, i.e. with a frequency f=0 Hz, thecapacitor 1103 is charged according to the time constant of the R-C low-pass filter 1102 and theswitch 1104 FET switches. This can also be seen in the plot of thethreshold value th 1106 which is lower than the voltage value which allows for theswitch 1104 to switch.
  • Fig. 12 shows a schematic representation of theoperating device 400 for lighting means 408 according to an embodiment.
  • In particular,Fig. 12 shows a selection of some of the elements which can be comprised in theoperating device 400 for lighting means 408 according to an embodiment.
  • In particular, the operatingdevice 400 inFig. 12 comprises thedetection circuitry 402, the limitingcircuitry 403, theconversion circuitry 405, theNFC module 406 and arectifying bridge 1105. The signal coming from the L and N wires is given as input to the detectingcircuitry 402.
  • The detectingcircuitry 402 can comprise two rectifyingdiodes 1101, avoltage divider 1100, a R-Clow pass filter 1102 and acapacitor 1103.
  • Moreover, the limitingcircuity 403 can comprise aswitch 1104 and aZener diode 600. Theswitch 600 is configured to switch if the input signal or control signal is a DC signal.
  • TheNFC module 406 comprises an NFC antenna which transmits a signal to theunit 406a which, in turn, converts the received signal into a PWM signal. The PWM signal is given as input signal to theconversion circuitry 405. In this embodiment, theconversion circuitry 405 comprises the R-C low-pass filter 501. The output signal of theR-C filter 501 is given as input to themodule 502 which comprises the control circuitry 404 (not shown inFig. 12).
  • In particular,Fig. 12 shows an example of a limitingcircuitry 403 for a DC level or conversion rate of 70%.
  • In this embodiment, theconfiguration option 2b of influencing the Vdim signal or DC voltage via theZener 600 at the R-C low-pass filter 501 output and theconfiguration option 1a and 1b of detecting the DC voltage and switching via sensing L and N are used.
  • Therefore, by detecting the DC mains voltage with thedetection circuit 402, the high level of the PWM signal output of theNFC module 406 is influenced in such a way, that the resulting analog signal at the output of the R-Clow pass filter 501 is relating to a DC dim level relatively to the selected LED current or the current of theoperating device 400 via theNFC module 406.
  • Fig. 13 shows a schematic representation of amethod 1600 for operating adevice 400 for lighting means 408 according to an embodiment.
  • Themethod 1600 comprises the steps of:
    • supplying 1601 the lighting means 408 such as LED load, byoutput terminals 407a, 407b;
    • controlling 1602 an electrical supply of the lighting means 408;
    • receiving 1603 NFC signals;
    • outputting 1604 a pulse width modulation, PWM, signal with variable duty cycle;
    • supplying 1605 aconversion circuitry 405 with the PWM signal;
    characterized by
    • outputting 1606 a DC voltage supplied to an input of acontrol circuitry 404, wherein the DC voltage is a function of the duty cycle of the PWM signal according to a set conversion rate, wherein theconversion circuitry 405 is configured to be supplied with an internal control signal to set at least two conversion rates,
    • wherein the operating device (400) comprises a detection circuitry (402) configured to detect if a supply voltage of the operating device is a AC or DC voltage and to set the control signal for the conversion rate differently in case of the presence of a AC or DC signal, respectively.
  • While various embodiments of the present invention have been described above, it should be understood that they have been presented by way of example only and not limitation.
  • The breadth and scope of the present invention should not be limited by any of the above-described embodiments. Rather, the scope of the invention should be defined in accordance with the following claims and their equivalence.
  • Although the invention has been illustrated and described with respect to one or more implementations, equivalent alternations and modifications will occur to those skilled in the art upon the reading of the understanding of the specification and the annexed drawings. In addition, while a particular feature of the invention may have been disclosed with respect to only of the several implementations, such features may be combined with one or more other features of the other implementations as may be desired and advantage for any given or particular application.

Claims (11)

  1. Operating device for lighting means (400), comprising:
    - output terminals (407a, 407b) supplying lighting means (408), such as e.g. a LED load,
    - a control circuitry (404) for controlling an electrical supply of the lighting means (408);
    - a NFC module (406) configured to receive NFC signals and output a pulse width modulation, PWM, signal with variable duty cycle;
    - a conversion circuitry (405) arranged for being supplied with the PWM signal and for outputting a DC voltage supplied to an input of the control circuitry (404),
    characterized in that the supplied DC voltage is a function of the duty cycle of the PWM signal according to a set conversion rate,
    the conversion circuitry (405) is configured to be supplied with an internal control signal to set at least two conversion rates,
    wherein the operating device (400) comprises a detection circuitry (402) configured to detect if a supply voltage of the operating device is a AC or DC voltage and to set the internal control signal for the conversion rate differently in case of presence of AC or DC voltage, respectively.
  2. The operating device (400) of claim 1, wherein the control circuitry (404) is configured to map the level of the supplied DC voltage into a nominal current for the lighting means and to control the operation of the lighting means (408), e.g. by controlling a switch operation of at least one switch of a switched converter such that an actual current matches the nominal current.
  3. The operating device (400) of claim 1 or 2, wherein the conversion rate can be varied continuously or incrementally in steps by said internal control signal.
  4. The operating device (400) of any one of the preceding claims, wherein the conversion circuitry (405) comprises a R-C low pass filter (501) configured to convert the PWM signal into the supplied DC voltage.
  5. The operating device (400) of any one of the preceding claims, wherein the detection circuitry (402) comprises a voltage divider (1100) or a R-C low pass filter (1102) or a capacitor (1103).
  6. The operating device (400) of any one of the preceding claims, wherein the operating device (400) comprises a limiting circuitry (403) configured to limit the supplied DC voltage in case the set internal control signal is a DC signal.
  7. The operating device (400) of claim 6, wherein the limiting circuitry (400) comprises a Zener diode (600) configured to clamp the supplied DC signal.
  8. The operating device (400) of claim 6 or 7, wherein the limiting circuitry (403) comprises a switch (1104) configured to switch if the internal control signal is a DC signal.
  9. The operating device (400) of any one of the preceding claims, wherein the NFC module (406) is configured to program a nominal current of the lighting means.
  10. System comprising a NFC transmitting handheld device and an operating device (400) according to any of the preceding claims.
  11. A method (1600) for operating an operating device (400) for lighting means (408), comprising
    - supplying (1601) the lighting means (408), such as LED load, by output terminals (407a, 407b);
    - controlling(1602) an electrical supply of the lighting means (408);
    - receiving (1603) NFC signals;
    - outputting (1604) a pulse width modulation, PWM, signal with variable duty cycle;
    - supplying (1605) a conversion circuitry (405) with the PWM signal;
    - outputting (1606) a DC voltage supplied to an input of a control circuitry (404),
    characterized in that the supplied
    DC voltage is a function of the duty cycle of the PWM signal according to a set conversion rate, wherein the conversion circuitry (405) is configured to be supplied with an internal control signal to set at least two conversion rates,
    wherein the operating device (400) comprises a detection circuitry (402) configured to detect if a supply voltage of the operating device is a AC or DC voltage and to set the internal control signal for the conversion rate differently in case of presence of AC or DC voltage, respectively.
EP21166894.2A2021-04-062021-04-06Operating device for lighting meansActiveEP4072246B1 (en)

Priority Applications (2)

Application NumberPriority DateFiling DateTitle
EP21166894.2AEP4072246B1 (en)2021-04-062021-04-06Operating device for lighting means
CN202210299592.6ACN115209590A (en)2021-04-062022-03-25Operating device for a lighting device

Applications Claiming Priority (1)

Application NumberPriority DateFiling DateTitle
EP21166894.2AEP4072246B1 (en)2021-04-062021-04-06Operating device for lighting means

Publications (2)

Publication NumberPublication Date
EP4072246A1 EP4072246A1 (en)2022-10-12
EP4072246B1true EP4072246B1 (en)2025-01-29

Family

ID=75426320

Family Applications (1)

Application NumberTitlePriority DateFiling Date
EP21166894.2AActiveEP4072246B1 (en)2021-04-062021-04-06Operating device for lighting means

Country Status (2)

CountryLink
EP (1)EP4072246B1 (en)
CN (1)CN115209590A (en)

Family Cites Families (3)

* Cited by examiner, † Cited by third party
Publication numberPriority datePublication dateAssigneeTitle
US8466628B2 (en)*2009-10-072013-06-18Lutron Electronics Co., Inc.Closed-loop load control circuit having a wide output range
US10874006B1 (en)*2019-03-082020-12-22Abl Ip Holding LlcLighting fixture controller for controlling color temperature and intensity
EP3719994B1 (en)*2019-04-012021-05-26Infineon Technologies AGPower regulation for lighting using nfc

Also Published As

Publication numberPublication date
CN115209590A (en)2022-10-18
EP4072246A1 (en)2022-10-12

Similar Documents

PublicationPublication DateTitle
US10728993B2 (en)Driver circuit for providing constant voltage to an auxiliary circuit
US8779695B2 (en)Method of configuring an LED driver, LED driver, LED assembly and method of controlling an LED assembly
US9554440B2 (en)Dimmable LED lighting apparatus
US10548189B2 (en)Control of isolated auxiliary power supply and DALI supply for sensor-ready LED drivers
KR20220107485A (en)Led control device and lighting device including the same
WO2018041687A1 (en)Control of isolated auxiliary power supply and dali supply for sensor-ready led drivers
EP3381242B1 (en)A lighting apparatus control switch and method
EP2648482A1 (en)LED lighting system
CA2950632C (en)Dual 0-10v/dali streetlighting controller
EP4072246B1 (en)Operating device for lighting means
EP3533295B1 (en)A communication interface and arrangement
EP4444043A1 (en)Methods and systems for selectively activating led groups
CN114071837A (en)Lighting power supply circuit with dimming function and control method thereof
EP3095301B1 (en)A circuit arrangement for operating led strings
EP3393209B1 (en)A system for regulating the minimum output current of an led dimming power supply
CN212677088U (en) Power Supplies for String Lights
KR101698346B1 (en)An ac wall switch performing led lights controls without supplemental power wires
KR101964628B1 (en)Apparatus for controlling led lights without supplemental dimming wires and the control method thereof
US11632837B2 (en)Light emitting diode illuminating system
US20240244726A1 (en)Led control unit, lighting device having the same, and operating method thereof
TWI725882B (en)Power supply apparatus for string light
FI128227B (en) Method and arrangement for flexible dimming control of lighting control devices
CN113839567A (en) Power Supplies for String Lights

Legal Events

DateCodeTitleDescription
PUAIPublic reference made under article 153(3) epc to a published international application that has entered the european phase

Free format text:ORIGINAL CODE: 0009012

STAAInformation on the status of an ep patent application or granted ep patent

Free format text:STATUS: THE APPLICATION HAS BEEN PUBLISHED

AKDesignated contracting states

Kind code of ref document:A1

Designated state(s):AL AT BE BG CH CY CZ DE DK EE ES FI FR GB GR HR HU IE IS IT LI LT LU LV MC MK MT NL NO PL PT RO RS SE SI SK SM TR

STAAInformation on the status of an ep patent application or granted ep patent

Free format text:STATUS: REQUEST FOR EXAMINATION WAS MADE

17PRequest for examination filed

Effective date:20221027

RBVDesignated contracting states (corrected)

Designated state(s):AL AT BE BG CH CY CZ DE DK EE ES FI FR GB GR HR HU IE IS IT LI LT LU LV MC MK MT NL NO PL PT RO RS SE SI SK SM TR

STAAInformation on the status of an ep patent application or granted ep patent

Free format text:STATUS: EXAMINATION IS IN PROGRESS

17QFirst examination report despatched

Effective date:20231127

GRAPDespatch of communication of intention to grant a patent

Free format text:ORIGINAL CODE: EPIDOSNIGR1

STAAInformation on the status of an ep patent application or granted ep patent

Free format text:STATUS: GRANT OF PATENT IS INTENDED

INTGIntention to grant announced

Effective date:20241021

GRASGrant fee paid

Free format text:ORIGINAL CODE: EPIDOSNIGR3

GRAA(expected) grant

Free format text:ORIGINAL CODE: 0009210

STAAInformation on the status of an ep patent application or granted ep patent

Free format text:STATUS: THE PATENT HAS BEEN GRANTED

P01Opt-out of the competence of the unified patent court (upc) registered

Free format text:CASE NUMBER: APP_63546/2024

Effective date:20241129

AKDesignated contracting states

Kind code of ref document:B1

Designated state(s):AL AT BE BG CH CY CZ DE DK EE ES FI FR GB GR HR HU IE IS IT LI LT LU LV MC MK MT NL NO PL PT RO RS SE SI SK SM TR

REGReference to a national code

Ref country code:GB

Ref legal event code:FG4D

REGReference to a national code

Ref country code:CH

Ref legal event code:EP

REGReference to a national code

Ref country code:DE

Ref legal event code:R096

Ref document number:602021025290

Country of ref document:DE

REGReference to a national code

Ref country code:IE

Ref legal event code:FG4D

REGReference to a national code

Ref country code:NL

Ref legal event code:MP

Effective date:20250129

PG25Lapsed in a contracting state [announced via postgrant information from national office to epo]

Ref country code:NL

Free format text:LAPSE BECAUSE OF FAILURE TO SUBMIT A TRANSLATION OF THE DESCRIPTION OR TO PAY THE FEE WITHIN THE PRESCRIBED TIME-LIMIT

Effective date:20250129

PG25Lapsed in a contracting state [announced via postgrant information from national office to epo]

Ref country code:RS

Free format text:LAPSE BECAUSE OF FAILURE TO SUBMIT A TRANSLATION OF THE DESCRIPTION OR TO PAY THE FEE WITHIN THE PRESCRIBED TIME-LIMIT

Effective date:20250429

PG25Lapsed in a contracting state [announced via postgrant information from national office to epo]

Ref country code:FI

Free format text:LAPSE BECAUSE OF FAILURE TO SUBMIT A TRANSLATION OF THE DESCRIPTION OR TO PAY THE FEE WITHIN THE PRESCRIBED TIME-LIMIT

Effective date:20250129

PG25Lapsed in a contracting state [announced via postgrant information from national office to epo]

Ref country code:PL

Free format text:LAPSE BECAUSE OF FAILURE TO SUBMIT A TRANSLATION OF THE DESCRIPTION OR TO PAY THE FEE WITHIN THE PRESCRIBED TIME-LIMIT

Effective date:20250129

PGFPAnnual fee paid to national office [announced via postgrant information from national office to epo]

Ref country code:DE

Payment date:20250428

Year of fee payment:5

PG25Lapsed in a contracting state [announced via postgrant information from national office to epo]

Ref country code:ES

Free format text:LAPSE BECAUSE OF FAILURE TO SUBMIT A TRANSLATION OF THE DESCRIPTION OR TO PAY THE FEE WITHIN THE PRESCRIBED TIME-LIMIT

Effective date:20250129

PGFPAnnual fee paid to national office [announced via postgrant information from national office to epo]

Ref country code:GB

Payment date:20250422

Year of fee payment:5

REGReference to a national code

Ref country code:LT

Ref legal event code:MG9D

PG25Lapsed in a contracting state [announced via postgrant information from national office to epo]

Ref country code:NO

Free format text:LAPSE BECAUSE OF FAILURE TO SUBMIT A TRANSLATION OF THE DESCRIPTION OR TO PAY THE FEE WITHIN THE PRESCRIBED TIME-LIMIT

Effective date:20250429

Ref country code:IS

Free format text:LAPSE BECAUSE OF FAILURE TO SUBMIT A TRANSLATION OF THE DESCRIPTION OR TO PAY THE FEE WITHIN THE PRESCRIBED TIME-LIMIT

Effective date:20250529

REGReference to a national code

Ref country code:AT

Ref legal event code:MK05

Ref document number:1764681

Country of ref document:AT

Kind code of ref document:T

Effective date:20250129

PG25Lapsed in a contracting state [announced via postgrant information from national office to epo]

Ref country code:HR

Free format text:LAPSE BECAUSE OF FAILURE TO SUBMIT A TRANSLATION OF THE DESCRIPTION OR TO PAY THE FEE WITHIN THE PRESCRIBED TIME-LIMIT

Effective date:20250129

PG25Lapsed in a contracting state [announced via postgrant information from national office to epo]

Ref country code:LV

Free format text:LAPSE BECAUSE OF FAILURE TO SUBMIT A TRANSLATION OF THE DESCRIPTION OR TO PAY THE FEE WITHIN THE PRESCRIBED TIME-LIMIT

Effective date:20250129

Ref country code:PT

Free format text:LAPSE BECAUSE OF FAILURE TO SUBMIT A TRANSLATION OF THE DESCRIPTION OR TO PAY THE FEE WITHIN THE PRESCRIBED TIME-LIMIT

Effective date:20250529

PGFPAnnual fee paid to national office [announced via postgrant information from national office to epo]

Ref country code:FR

Payment date:20250424

Year of fee payment:5

PG25Lapsed in a contracting state [announced via postgrant information from national office to epo]

Ref country code:GR

Free format text:LAPSE BECAUSE OF FAILURE TO SUBMIT A TRANSLATION OF THE DESCRIPTION OR TO PAY THE FEE WITHIN THE PRESCRIBED TIME-LIMIT

Effective date:20250430

Ref country code:BG

Free format text:LAPSE BECAUSE OF FAILURE TO SUBMIT A TRANSLATION OF THE DESCRIPTION OR TO PAY THE FEE WITHIN THE PRESCRIBED TIME-LIMIT

Effective date:20250129

PG25Lapsed in a contracting state [announced via postgrant information from national office to epo]

Ref country code:AT

Free format text:LAPSE BECAUSE OF FAILURE TO SUBMIT A TRANSLATION OF THE DESCRIPTION OR TO PAY THE FEE WITHIN THE PRESCRIBED TIME-LIMIT

Effective date:20250129

PG25Lapsed in a contracting state [announced via postgrant information from national office to epo]

Ref country code:SE

Free format text:LAPSE BECAUSE OF FAILURE TO SUBMIT A TRANSLATION OF THE DESCRIPTION OR TO PAY THE FEE WITHIN THE PRESCRIBED TIME-LIMIT

Effective date:20250129

PG25Lapsed in a contracting state [announced via postgrant information from national office to epo]

Ref country code:SM

Free format text:LAPSE BECAUSE OF FAILURE TO SUBMIT A TRANSLATION OF THE DESCRIPTION OR TO PAY THE FEE WITHIN THE PRESCRIBED TIME-LIMIT

Effective date:20250129


[8]ページ先頭

©2009-2025 Movatter.jp