
Die Erfindung betrifft ein Verfahren zur Anpassung einer Steuerung eines Heizgeräts. Weiterhin angegeben werden ein Computerprogramm, ein maschinenlesbares Speichermedium, eine Steuereinrichtung für ein Heizgerät sowie ein Heizgerät, die jeweils zur Durchführung des Verfahrens vorgesehen und eingerichtet sind. Das Verfahren kann insbesondere zum Ausgleich der Einflüsse verschiedener Abgasanlagen auf die Geräteleistung bzw. Heizleistung eines Heizgeräts zur Anwendung kommen.The invention relates to a method for adapting a control of a heating device. Furthermore, a computer program, a machine-readable storage medium, a control device for a heating device and a heating device are specified, each of which is provided and set up to carry out the method. The method can be used in particular to compensate for the influences of different exhaust systems on the device output or heating output of a heater.
Es sind Heizgeräte bekannt, die jeweils eine Fördereinrichtung zum Fördern eines Brennstoff-Luft-Gemischs und einen Brenner zur Verbrennung des Brennstoff-Luft-Gemischs aufweisen. Die mittels des Brenners erzeugte Wärme kann dann in einen Flüssigkeitskreislauf eines Gebäudes übertragen werden, um das Gebäude oder zumindest einen Teil davon zu beheizen. Das Heizgerät und der Flüssigkeitskreislauf bilden üblicherweise eine Heizungsanlage zur Beheizung des Gebäudes oder eines Teils davon. Die dabei von dem Brenner abgegebene Wärmeenergie pro Zeiteinheit wird üblicherweise als Heizleistung, Geräteleistung oder ggf. auch allgemein als Leistung des Heizgeräts bezeichnet. Die Heizleistung von entsprechenden Heizgeräten wird üblicherweise nur über die Antriebsleistung der Fördereinrichtung gesteuert. Dazu ist einer bestimmten (Soll-)Heizleistung jeweils eine bestimmte (Soll-)Antriebsleistung der Fördereinrichtung fest zugeordnet. Dies basiert auf der Annahme, dass mit einer bestimmten Antriebsleistung der Fördereinrichtung in der Regel immer ein bestimmter Gemisch-Volumenstrom förderbar ist, der die Heizleistung des Heizgeräts bestimmt. Denn über den sogenannten Brennstoff-Luftverbund entsprechender Heizgeräte wirkt sich eine Abweichung des Fördervolumens üblicherweise (insbesondere pneumatisch oder auch elektronisch) auch auf die zugeführte Brennstoffmenge und somit die Heizleistung aus.Heaters are known, each of which has a delivery device for delivering a fuel-air mixture and a burner for burning the fuel-air mixture. The heat generated by means of the burner can then be transferred into a liquid circuit of a building in order to heat the building or at least a part of it. The heater and the liquid circuit usually form a heating system for heating the building or part of it. The thermal energy emitted by the burner per unit of time is usually referred to as heating output, device output or, if applicable, also generally as output of the heating device. The heating power of corresponding heating devices is usually only controlled via the drive power of the conveyor device. For this purpose, a specific (nominal) drive power of the conveying device is permanently assigned to a specific (nominal) heating power. This is based on the assumption that with a specific drive power of the delivery device, as a rule, a specific mixture volume flow can always be delivered, which determines the heating power of the heater. Because via the so-called fuel-air network of corresponding heating devices A deviation in the delivery volume usually (in particular pneumatically or also electronically) also has an effect on the amount of fuel supplied and thus the heating output.
Es hat sich jedoch gezeigt, dass der von der Fördereinrichtung geförderte Gemisch-Volumenstrom nicht nur von der Antriebsleistung der Fördereinrichtung abhängt. Vielmehr hat sich herausgestellt, dass die Druckverluste in den Zuluftsystemen und/oder in den Abgassystemen, an welche die Heizgeräte üblicherweise angeschlossen werden, einen signifikanten Einfluss auf den Gemisch-Volumenstrom und somit die Heizleistung haben können. In diesem Zusammenhang hat sich insbesondere gezeigt, dass Druckverlust-Unterschiede, die aus voneinander verschiedenen Ausführungen von Zuluftsystemen und/oder Abgassystemen und/oder aus unterschiedlichen Umgebungsbedingungen resultieren können, einen signifikanten und damit beachtlichen Einfluss auf die Heizleistung haben können.It has been shown, however, that the mixture volume flow delivered by the delivery device does not only depend on the drive power of the delivery device. Rather, it has been found that the pressure losses in the supply air systems and / or in the exhaust systems to which the heaters are usually connected can have a significant influence on the mixture volume flow and thus the heating output. In this context, it has been shown in particular that pressure loss differences, which can result from different designs of supply air systems and / or exhaust systems and / or from different ambient conditions, can have a significant and therefore considerable influence on the heating output.
Insbesondere bei sogenannten Mehrfachbelegungsanlagen, bei denen mehrere Heizgeräte an verschiedenen Position einer Abgasanlage an diese angeschlossen sind, kann der durch die Abgasanlage bedingte Druckverlust zum Beispiel signifikant von der Position des jeweiligen Heizgeräts an der Abgasanlage abhängig sein. Bei einem Heizgerät, das weiter von einer gemeinsamen Auslassöffnung der Abgasanlage beabstandet ist als andere Heizgeräte der Mehrfachbelegungsanlage kann es beispielsweise aufgrund vergleichsweise hoher Druckverluste in der Abgasanlage zu einer ungewollten Leistungsreduzierung des Brenners kommen.Particularly in so-called multiple occupancy systems, in which several heaters are connected to an exhaust system at different positions, the pressure loss caused by the exhaust system can, for example, be significantly dependent on the position of the respective heater on the exhaust system. In the case of a heater that is further away from a common outlet opening of the exhaust system than other heaters of the multiple occupancy system, an undesired reduction in burner output can occur, for example, due to comparatively high pressure losses in the exhaust system.
Es ist daher Aufgabe der Erfindung, ein Verfahren bereitzustellen, mittels welchem die im Zusammenhang mit dem Stand der Technik geschilderten Probleme zumindest teilweise gelöst werden können. Insbesondere soll das Verfahren ermöglichen, die Einflüsse verschiedener Zuluftsysteme, Abgassysteme und/oder Umgebungsbedingungen auf die Heizleistung eines Heizgeräts zumindest teilweise berücksichtigen oder ausgleichen zu können.It is therefore the object of the invention to provide a method by means of which the problems described in connection with the prior art can be at least partially solved. In particular, the method should enable the influences of various supply air systems, exhaust systems and / or ambient conditions on the To be able to at least partially take into account or compensate for the heating output of a heater.
Diese Aufgabe wird mit einem Verfahren gemäß den Merkmalen des Anspruchs 1 gelöst. Vorteilhafte Ausgestaltungen ergeben sich durch die Merkmale der abhängigen Ansprüche.This object is achieved with a method according to the features of claim 1. Advantageous refinements result from the features of the dependent claims.
Hierzu trägt ein Verfahren zur Anpassung einer Steuerung eines Heizgeräts bei, wobei das Heizgerät eine Fördereinrichtung zum Fördern eines Brennstoff-Luft-Gemischs und einen Brenner zur Verbrennung des Brennstoff-Luft-Gemischs aufweist, und wobei mittels des Brenners erzeugte Wärme in einen Flüssigkeitskreislauf eines Gebäudes übertragbar ist, umfassend zumindest folgende Schritte:
Die Schritte a) bis c) können zur Durchführung des Verfahrens beispielsweise zumindest einmal in der angegebenen Reihenfolge durchgeführt werden. Weiterhin können die Schritte a) bis c) auch (mehrfach) wiederholt werden bzw. die Schritte a) bis c) wiederholt (in der Art einer Schleife) mit Schritt a) beginnen. Zumindest Teile der Schritte a) bis c), insbesondere der Schritte a) und b) können zumindest teilweise parallel oder gleichzeitig durchgeführt werden.Steps a) to c) can, for example, be carried out at least once in the specified order to carry out the method. Furthermore, steps a) to c) can also be repeated (several times) or steps a) to c) can begin repeatedly (in the manner of a loop) with step a). At least parts of steps a) to c), in particular steps a) and b), can be carried out at least partially in parallel or simultaneously.
Das Verfahren kann beispielsweise während einer (ersten) Inbetriebnahme des Heizgeräts in dem Gebäude, insbesondere nach einer Installation des Heizgerätes in dem Gebäude durchgeführt werden. Dabei kann beispielsweise ein initialer Wert für die Antriebsleistung zur Bestimmung der initialen Antriebsleistung in der Steuerung des Heizgeräts hinterlegt sein. Weiterhin kann das Verfahren zum Beispiel bei mehreren oder sogar bei jeder Inbetriebnahme des Heizgeräts durchgeführt werden, um beispielsweise die Steuerung des Heizgeräts an veränderliche Umgebungsbedingungen anpassen zu können. Zur Bestimmung der initialen Antriebsleistung kann in diesem Zusammenhang zum Beispiel auf den hinterlegten initialen Wert für die Antriebsleistung oder auf einen in einer vorhergehenden Durchführung des Verfahrens zum Erreichen der vordefinierten Soll-Heizleistung angepassten Wert für die Antriebsleistung zurückgegriffen werden.The method can be carried out, for example, during a (first) start-up of the heater in the building, in particular after the heater has been installed in the building. For example, an initial value for the drive power for determining the initial drive power can be stored in the control of the heater. Furthermore, the method can be carried out, for example, when the heater is started up several times or even every time, in order to be able to adapt the control of the heater to changing ambient conditions, for example. To determine the initial drive power, in this context, for example, the stored initial value for the drive power or a value for the drive power that has been adjusted in a previous implementation of the method to achieve the predefined setpoint heating power can be used.
Das Verfahren ermöglicht in vorteilhafter Weise, dass eine Leistungsregelung mittels Energiemessung durchgeführt werden kann. Die Leistungsregelung kann insbesondere zum Ausgleich der Einflüsse verschiedener Zuluftanlagen und/oder Abgasanlagen und/oder Umgebungsbedingungen (wie etwa Umgebungstemperaturen und/oder Umgebungsdrücke) auf die Geräteleistung bzw. Heizleistung eines Heizgeräts beitragen. Das Verfahren ermöglicht (somit) in vorteilhafter Weise, dass die Einflüsse verschiedener Zuluftsysteme, Abgassysteme und/oder Umgebungsbedingungen auf die Heizleistung eines Heizgeräts zumindest teilweise berücksichtigt oder sogar zumindest teilweise ausgeglichen werden können.The method advantageously enables power regulation to be carried out by means of energy measurement. The power control can contribute in particular to compensating for the influences of various air supply systems and / or exhaust systems and / or ambient conditions (such as ambient temperatures and / or ambient pressures) on the device output or heating output of a heater. The method (thus) advantageously enables the influences of different supply air systems, exhaust systems and / or ambient conditions on the heating output of a heater to be at least partially taken into account or even at least partially compensated for.
Bei dem Heizgerät handelt es sich in der Regel um ein Heizgerät für ein Gebäude. Weiterhin kann es sich bei dem Brennstoff beispielsweise um einen fossilen Brennstoff, wie etwa (Flüssig- und/oder Erd-)Gas oder (Erd-)Öl handeln. Bei dem Flüssigkeitskreislauf kann es sich zum Beispiel um einen Wasserkreislauf handeln. An den Flüssigkeitskreislauf können ein oder mehrere Heizkörper zur Beheizung des Gebäudes oder eines Teils davon angeschlossen sein. Zur Übertragung von Wärme von dem Brenner in den Flüssigkeitskreislauf kann ein Wärmetauscher vorgesehen sein. Dieser Wärmetauscher kann zwischen dem Brenner und dem Flüssigkeitskreislauf angeordnet sein. Weiterhin kann der Wärmetauscher dem Brenner zugeordnet sein bzw. innerhalb des Heizgeräts und/oder im Bereich des Brenners gebildet sein. Die Steuerung kann beispielsweise mittels einer Steuereinrichtung des Heizgeräts realisiert sein. So kann die Steuerung, wie etwa ein (Computer-)Programm zur Steuerung des Heizgeräts in der Steuereinrichtung implementiert sein.The heating device is usually a heating device for a building. Furthermore, the fuel can be, for example, a fossil fuel, such as (liquid and / or natural) gas or (petroleum) oil. The liquid circuit can be a water circuit, for example. One or more radiators for heating the building or part of it can be connected to the liquid circuit. A heat exchanger can be provided to transfer heat from the burner into the liquid circuit. This heat exchanger can be between the Burner and the liquid circuit can be arranged. Furthermore, the heat exchanger can be assigned to the burner or can be formed within the heater and / or in the area of the burner. The control can be implemented, for example, by means of a control device of the heater. For example, the control, such as a (computer) program for controlling the heating device, can be implemented in the control device.
Bei dem Heizgerät kann es sich vorzugsweise um ein Gasheizgerät handeln. Dies betrifft mit anderen Worten insbesondere ein Heizgerät, welches dazu eingerichtet ist, einen oder mehrere (gasförmige) fossile Brennstoffe wie etwa Flüssiggas und/oder Erdgas, ggf. unter Zufuhr von Umgebungsluft aus einem Gebäude oder der Umgebung zu verbrennen, um Energie zur Erwärmung eines Wasserkreislaufs zum Heizen des Gebäudes oder eines Teils davon zu erzeugen. Beispielsweise kann es sich bei dem Heizgerät um ein sogenanntes Gas-Brennwertgerät handeln. Das Heizgerät weist in der Regel zumindest einen Brenner und zumindest eine Fördereinrichtung, wie etwa ein Gebläse auf, die ein Gemisch von Brennstoff (Gas) und Verbrennungsluft (durch einen Gemischkanal des Heizgeräts) zum Brenner fördern kann.The heater can preferably be a gas heater. In other words, this relates in particular to a heating device which is set up to burn one or more (gaseous) fossil fuels such as liquid gas and / or natural gas, possibly with the supply of ambient air from a building or the environment, in order to generate energy to heat a building To generate water circuit for heating the building or part of it. For example, the heater can be a so-called gas condensing boiler. The heater generally has at least one burner and at least one delivery device, such as a fan, which can deliver a mixture of fuel (gas) and combustion air (through a mixture duct of the heater) to the burner.
Durch die Verbrennung entstehendes Abgas kann durch ein (internes) Abgasrohr des Heizgeräts zu einer (ggf. gemeinsamen bzw. mehrfachbelegten) Abgasanlage (des Gebäudes) geführt werden. An dieser (gemeinsamen bzw. mehrfachbelegten) Abgasanlage können mehrere Heizgeräte angeschlossen sein. Durch die Verbrennung entstehendes Abgas kann (somit) beispielsweise über ein Abgassystem von dem Brenner abgeführt werden. Das Abgassystem kann ein (heizgerät-internes) Abgasrohr und zumindest einen Teil einer (heizgerät-externen) Abgasanlage (des Gebäudes) umfassen. Die Abgasanlage kann über mindestens einen Schornstein in die Umgebung um das Gebäude münden. Das Heizgerät kann an verschiedene Abgasanlagen angeschlossen werden. Somit kann ein sich von dem Heizgerät bis hin zur Umgebung erstreckender Abgasweg (abgasanlagen-spezifisch) verschieden, insbesondere unterschiedlich dimensioniert, beispielhaft unterschiedlich lang sein. Durch das hier beschriebene Verfahren können die Einflüsse verschiedener Abgasanlagen und/oder Abgaswege auf die Geräteleistung bzw. Heizleistung des Heizgeräts in vorteilhafter Weise berücksichtigt und/oder möglichst ausgeglichen werden.Exhaust gas resulting from the combustion can be routed through an (internal) exhaust pipe of the heater to a (possibly shared or multiple) exhaust system (of the building). Several heaters can be connected to this (common or multiple) exhaust system. Exhaust gas resulting from the combustion can (thus) be discharged from the burner via an exhaust system, for example. The exhaust system can comprise an exhaust pipe (internal to the heater) and at least part of an exhaust system (external to the heater) (of the building). The exhaust system can open into the area around the building via at least one chimney. The heater can be connected to various exhaust systems. Thus, an exhaust gas path (exhaust-gas system-specific) extending from the heater to the surroundings can be different, in particular dimensioned differently, for example of different length. By the The methods described here can advantageously take into account the influences of various exhaust systems and / or exhaust gas paths on the device output or heating output of the heater and / or compensate for them as far as possible.
Für die Verbrennung einsetzbare (Zu- bzw. Verbrennungs-)Luft kann beispielsweise über ein Zuluftsystem einer Mischstelle zum Mischen von Brennstoff und Luft zu dem Brennstoff-Luft-Gemisch (und somit dem Brenner) zugeführt werden. Die Mischstelle ist üblicherweise in dem Heizgerät gebildet und in der Regel über einen Gemischkanal dem Brenner verbindbar. Das Zuluftsystem kann ein (heizgerät-internes) Zuluftrohr (das an der Mischstelle mündet) und zumindest einen Teil einer (heizgerät-externen) Zuluftanlage (des Gebäudes) umfassen. Die Zuluftanlage kann zum Beispiel über mindestens ein Ansaugrohr in die Umgebung um das Gebäude münden. Das Heizgerät kann an verschiedene Zuluftanlagen angeschlossen werden. Somit kann ein sich von dem Heizgerät bis hin zur Umgebung erstreckender Zuluftweg (zuluftanlagen-spezifisch) verschieden, insbesondere unterschiedlich dimensioniert, beispielhaft unterschiedlich lang sein. Durch das hier beschriebene Verfahren können die Einflüsse verschiedener Zuluftanlagen und/oder Zuluftwege auf die Geräteleistung bzw. Heizleistung des Heizgeräts in vorteilhafter Weise berücksichtigt und/oder möglichst ausgeglichen werden.(Supply or combustion) air that can be used for the combustion can be supplied, for example via a supply air system, to a mixing point for mixing fuel and air to form the fuel-air mixture (and thus to the burner). The mixing point is usually formed in the heater and can usually be connected to the burner via a mixture channel. The supply air system can comprise a (heater-internal) supply air pipe (which opens at the mixing point) and at least part of a (heater-external) supply air system (of the building). The air supply system can open into the environment around the building, for example, via at least one intake pipe. The heater can be connected to various supply air systems. Thus, a supply air path (specific to the supply air system) extending from the heater to the surroundings can be different, in particular differently dimensioned, for example differently long. With the method described here, the influences of various supply air systems and / or supply air paths on the device output or heating output of the heater can advantageously be taken into account and / or compensated as far as possible.
An der Mischstelle kann eine Mischung der Zuluft mit Brennstoff in einem vorbestimmbaren und/oder möglichst gleichbleibenden Mischungsverhältnis erfolgen. Das Mischungsverhältnis kann beispielsweise fest vorgegeben oder (manuell bzw. von einem Installateur oder Fachhandwerker) einstellbar sein. Nach einer Einstellung des Mischungsverhältnisses wird dieses in der Regel (bis zu einer ggf. erneuten Einstellung) möglichst konstant gehalten. Somit wirkt sich eine Abweichung des Fördervolumens der Fördereinrichtung üblicherweise (insbesondere pneumatisch und/oder elektronisch) auch (unmittelbar) auf die zugeführte Brennstoffmenge und somit die Heizleistung aus. Das Mischungsverhältnis ist insbesondere über einen sogenannten Brennstoff-Luftverbund des Heizgeräts, insbesondere mittels einer Gasarmatur des Heizgeräts einstellbar und/oder möglichst konstant haltbar.At the mixing point, the supply air can be mixed with fuel in a predeterminable and / or as constant as possible mixing ratio. The mixing ratio can, for example, be fixed or adjustable (manually or by an installer or skilled craftsman). After the mixing ratio has been adjusted, it is usually kept as constant as possible (until it is adjusted again, if necessary). Thus, a deviation in the delivery volume of the delivery device usually (in particular pneumatically and / or electronically) also (directly) affects the amount of fuel supplied and thus the heating output. The mixing ratio is in particular adjustable via a so-called fuel-air network of the heater, in particular adjustable and / or as constant as possible by means of a gas fitting of the heater.
Bei dem Gebäude kann es sich grundsätzlich um ein Wohngebäude und/oder ein gewerblich genutztes Gebäude handeln. Das Heizgerät kann dabei insbesondere zur Beheizung nur eines Teils des Gebäudes, wie etwa einer einzelnen Wohnung und/oder eines einzelnen Raumes genutzt werden. Alternativ oder kumulativ kann das Heizgerät auch zur Beheizung eines Wassersystems (z.B. Heizungswasserkreislauf) des Gebäudes oder einer Wohnung zum Einsatz kommen.The building can in principle be a residential building and / or a commercially used building. The heater can in particular be used to heat only part of the building, such as an individual apartment and / or an individual room. Alternatively or cumulatively, the heater can also be used to heat a water system (e.g. heating water circuit) in the building or apartment.
In Schritt a) erfolgt ein Betreiben des Heizgeräts mit einer bestimmten, initialen Antriebsleistung der Fördereinrichtung. Das Betreiben des Heizgeräts umfasst insbesondere ein Betreiben des Brenners und/oder ein Erwärmen zumindest eines Teils des Flüssigkeitskreislaufs, während die Fördereinrichtung mit der initialen Antriebsleistung, wie etwa einer bestimmten elektrischen Antriebsleistung eines Motors der Fördereinrichtung und/oder einer bestimmten Motordrehzahl der Fördereinrichtung betrieben wird. Beispielsweise kann mindestens ein initialer Wert für die Antriebsleistung zur Bestimmung der initialen Antriebsleistung in der Steuerung des Heizgeräts hinterlegt sein. Der initiale Wert kann beispielsweise fest hinterlegt (zum Beispiel fest einprogrammiert) sein oder manuell und/oder automatisch anpassbar bzw. vorgebbar sein. Zum Beispiel kann der initiale Wert von einem Installateur bzw. Fachhandwerker oder einem Benutzer des Heizgeräts (bedarfsweise) angepasst oder vorgegeben werden. Der initiale Wert für die Antriebsleistung zur Bestimmung der initialen Antriebsleistung kann beispielsweise so gewählt werden, dass damit erwartungsgemäß (zum Beispiel basierend auf Erfahrungen mit einer Referenz-Abgasanlage, einer Referenz-Zuluftanlage und/oder Referenz-Umgebungsbedingungen) die Soll-Heizleistung erreicht werden kann. Weiterhin kann der initiale Wert beispielhaft automatisch zum Beispiel von der Steuerung selbst, etwa in Abhängigkeit eines in einer vorhergehenden Durchführung des Verfahrens zum Erreichen der vordefinierten Soll-Heizleistung angepassten Werts für die Antriebsleistung angepasst oder vorgegeben werden.In step a), the heater is operated with a specific, initial drive power of the delivery device. Operating the heater includes, in particular, operating the burner and / or heating at least part of the fluid circuit while the delivery device is operated with the initial drive power, such as a specific electrical drive power of a motor of the delivery device and / or a specific motor speed of the delivery device. For example, at least one initial value for the drive power for determining the initial drive power can be stored in the control of the heater. The initial value can, for example, be permanently stored (for example permanently programmed) or be manually and / or automatically adaptable or predeterminable. For example, the initial value can be adjusted or specified by an installer or skilled craftsman or a user of the heater (if necessary). The initial value for the drive power to determine the initial drive power can be selected, for example, in such a way that the target heating power can be achieved as expected (for example based on experience with a reference exhaust system, a reference air supply system and / or reference ambient conditions) . Furthermore, the initial value can be automatically, for example, from the controller themselves, for example as a function of a value for the drive power that has been adapted or specified in a previous implementation of the method to achieve the predefined setpoint heating power.
In Schritt b) erfolgt ein Ermitteln einer Ist-Heizleistung des Heizgeräts, die bei der initialen Antriebsleistung der Fördereinrichtung an den Flüssigkeitskreislauf abgegeben wird. Dies bedeutet mit anderen Worten insbesondere, dass die Heizleistung ermittelt wird, die in den Flüssigkeitskreislauf von dem Heizgerät eingetragen wird, während die Fördereinrichtung mit der initialen Antriebsleistung betrieben wird. Das Ermitteln kann beispielsweise über eine (sensorische) Energiemessung erfolgen. Beispielsweise kann (sensorisch) der Wärmeaustrag aus dem Brenner und/oder der Wärmeeintrag in den Flüssigkeitskreislauf gemessen werden. Betrachtet man diese Energie(n) bezogen auf eine Zeiteinheit, kann daraus beispielhaft die Ist-Heizleistung ermittelt bzw. berechnet werden. Zum Messen kann beispielsweise eine dem Brenner zugeordnete Sensorik und/oder eine dem Flüssigkeitskreislauf zugeordnete Sensorik verwendet werden. Als Sensoren können beispielsweise Temperatursensoren und/oder Durchflusssensoren zur Anwendung kommen. Als Ist-Heizleistung kann alternativ oder kumulativ auch die Brennerleistung ermittelt werden bzw. die Heizleistung, die von dem Brenner abgegeben wird.In step b), an actual heating power of the heater is determined, which is delivered to the liquid circuit at the initial drive power of the delivery device. In other words, this means in particular that the heating power is determined which is entered into the liquid circuit by the heating device while the delivery device is operated with the initial drive power. The determination can take place, for example, via a (sensory) energy measurement. For example, the heat output from the burner and / or the heat input into the liquid circuit can be measured (using sensors). If this energy (s) is considered in relation to a unit of time, the actual heating output can be determined or calculated from this by way of example. For example, a sensor system assigned to the burner and / or a sensor system assigned to the liquid circuit can be used for measuring. For example, temperature sensors and / or flow sensors can be used as sensors. Alternatively or cumulatively, the burner output or the heating output that is emitted by the burner can also be determined as the actual heating output.
In Schritt c) erfolgt ein Anpassen der Steuerung des Heizgeräts in Abhängigkeit der ermittelten Ist-Heizleistung und einer vordefinierten Soll-Heizleistung. Die vordefinierte Soll-Heizleistung ist insbesondere die Heizleistung, die bei der initialen Antriebsleistung der Fördereinrichtung erreicht werden soll. Alternativ oder kumulativ kann die vordefinierte Soll-Heizleistung einen bestimmten Betriebspunkt des Heizgeräts und/oder einer Heizungsanlage (umfassend das Heizgerät und den Flüssigkeitskreislauf) beschreiben. Der Betriebspunkt kann zum Beispiel ein maximaler Betriebspunkt bzw. Voll-Lastpunkt sein. Beispielsweise kann mindestens ein bestimmter Wert zur Definition der vordefinierten Soll-Heizleistung in der Steuerung des Heizgeräts hinterlegt sein. Der bestimmte Wert kann beispielsweise fest hinterlegt (zum Beispiel fest einprogrammiert) sein oder manuell anpassbar bzw. vorgebbar sein. Zum Beispiel kann der bestimmte Wert von einem Installateur bzw. Fachhandwerker oder einem Benutzer des Heizgeräts (bedarfsweise) angepasst oder vorgegeben werden.In step c) the control of the heater is adapted as a function of the determined actual heating output and a predefined target heating output. The predefined setpoint heating output is in particular the heating output that is to be achieved with the initial drive output of the conveying device. Alternatively or cumulatively, the predefined setpoint heating power can describe a specific operating point of the heater and / or a heating system (including the heater and the liquid circuit). The operating point can be, for example, a maximum operating point or full load point. For example, at least one specific value for defining the predefined setpoint heating power can be stored in the control of the heater. The specific value can be fixed, for example stored (for example permanently programmed) or manually adaptable or specifiable. For example, the specific value can be adjusted or specified by an installer or skilled craftsman or a user of the heater (if necessary).
Die (Ist- und/oder Soll-)Heizleistung kann grundsätzlich die in den Flüssigkeitskreislauf eingetragene (thermische) Leistung und/oder die von dem Brenner abgegebene (thermische) Leistung betreffen. Diese (thermischen) Leistungen können über einen (thermischen) Wirkungsgrad (des Heizgeräts bzw. des Wärmeübergangs von Brenner zu Flüssigkeitskreislauf) ineinander umgerechnet werden.The (actual and / or setpoint) heating output can in principle relate to the (thermal) output entered into the liquid circuit and / or the (thermal) output emitted by the burner. These (thermal) outputs can be converted into one another via a (thermal) efficiency (of the heater or the heat transfer from burner to liquid circuit).
Beispielsweise kann die Steuerung in Abhängigkeit eines Vergleichs zwischen der ermittelten Ist-Heizleistung und der vordefinierten Soll-Heizleistung angepasst werden und/oder sich selbst anpassen. Insbesondere kann die Steuerung in Abhängigkeit einer etwaigen Abweichung bzw. Differenz zwischen der ermittelten Ist-Heizleistung und der vordefinierten Soll-Heizleistung angepasst werden und/oder sich selbst anpassen. Beispielsweise können die Antriebsleistung der Fördereinrichtung und/oder ein Brennstoffanteil des Brennstoff-LuftGemisches erhöht werden, wenn die ermittelte Ist-Heizleistung (deutlich, zum Beispiel um mehr als 5%) unterhalb der vordefinierten Soll-Heizleistung liegt. Somit kann in vorteilhafter Weise eine Leistungsregelung mittels Energiemessung durchgeführt werden.For example, the control can be adapted as a function of a comparison between the determined actual heating output and the predefined target heating output and / or adapt itself. In particular, the control can be adapted as a function of any deviation or difference between the determined actual heating output and the predefined target heating output and / or adapt itself. For example, the drive power of the delivery device and / or a fuel component of the fuel-air mixture can be increased if the determined actual heating output is (well, for example by more than 5%) below the predefined target heating output. Power control can thus advantageously be carried out by means of energy measurement.
Nach einer vorteilhaften Ausgestaltung wird vorgeschlagen, dass in Schritt c) eine in der Steuerung hinterlegte Vorgabe für die Antriebsleistung der Fördereinrichtung angepasst wird. Die Vorgabe kann zum Beispiel in Form einer Kennlinie, eines Kennfelds, einer mathematischen Funktion und/oder einer Tabelle (zum Beispiel sogenannte "look-up table") realisiert sein. Die Vorgabe kann beispielsweise einer oder mehreren Soll-Heizleistungen jeweils eine bestimmte Antriebsleistung der Fördereinrichtung zuordnen. Die Vorgabe wird dabei insbesondere insgesamt angepasst, sodass beispielsweise alle Zuordnungen von Soll-Heizleistung zu Antriebsleistung gleichzeitig bzw. parallel angepasst werden. Die Vorgabe kann beispielsweise (insgesamt) erhöht werden, wenn die in Schritt b) ermittelte Ist-Heizleistung (deutlich, zum Beispiel um mehr als 5%) unterhalb der vordefinierten Soll-Heizleistung liegt.According to an advantageous embodiment, it is proposed that in step c) a specification stored in the control for the drive power of the conveying device is adapted. The specification can be implemented, for example, in the form of a characteristic curve, a characteristic diagram, a mathematical function and / or a table (for example what is known as a “look-up table”). The specification can, for example, each assign a specific drive power of the delivery device to one or more target heating powers. The specification is in particular adapted overall so that, for example, all assignments of target heating power to drive power are adapted simultaneously or in parallel. The default can for example, (overall) can be increased if the actual heating output determined in step b) is (significantly, for example by more than 5%) below the predefined setpoint heating output.
Nach einer weiteren vorteilhaften Ausgestaltung wird vorgeschlagen, dass in Schritt a) ein Gebläse der Fördereinrichtung mit einer bestimmten, initialen Drehzahl betrieben wird. Ein beispielsweise mittels eines Elektromotors antreibbares Gebläse kann eine besonders vorteilhafte Ausgestaltung der Fördereinrichtung darstellen. Die Antriebsleistung der Fördereinrichtung kann dabei beispielhaft die elektrische Leistung beschreiben, die dem Elektromotor des Gebläses bereitgestellt wird. Über die Drehzahl des Gebläses kann die Förderleistung der Fördereinrichtung bzw. des Gebläses eingestellt werden.According to a further advantageous embodiment, it is proposed that in step a) a fan of the conveying device is operated at a specific, initial speed. A fan that can be driven, for example, by means of an electric motor can represent a particularly advantageous embodiment of the conveying device. The drive power of the conveying device can, for example, describe the electrical power that is provided to the electric motor of the blower. The delivery rate of the conveyor device or the fan can be adjusted via the speed of the fan.
Nach einer weiteren vorteilhaften Ausgestaltung wird vorgeschlagen, dass in Schritt c) eine in der Steuerung hinterlegte Vorgabe für die Drehzahl des Gebläses der Fördereinrichtung angepasst wird. Die Vorgabe kann zum Beispiel in Form einer Kennlinie, eines Kennfelds, einer mathematischen Funktion und/oder einer Tabelle (zum Beispiel sogenannte "look-up table") realisiert sein. Die Vorgabe kann beispielsweise einer oder mehreren Soll-Heizleistungen jeweils eine bestimmte Drehzahl des Gebläses zuordnen. Die Vorgabe wird dabei insbesondere insgesamt angepasst, sodass beispielsweise alle Zuordnungen von Soll-Heizleistung zu Drehzahl gleichzeitig bzw. parallel angepasst werden. Die Vorgabe kann beispielsweise (insgesamt) erhöht werden, wenn die in Schritt b) ermittelte Ist-Heizleistung (deutlich, zum Beispiel um mehr als 5%) unterhalb der vordefinierten Soll-Heizleistung liegt.According to a further advantageous embodiment, it is proposed that in step c) a specification stored in the controller for the speed of the fan of the conveying device is adapted. The specification can be implemented, for example, in the form of a characteristic curve, a characteristic diagram, a mathematical function and / or a table (for example so-called “look-up table”). The specification can, for example, assign a specific speed of the fan to one or more target heating outputs. The specification is in particular adapted overall so that, for example, all assignments of target heating power to speed are adapted simultaneously or in parallel. The specification can be increased (overall), for example, if the actual heating output determined in step b) is (significantly, for example by more than 5%) below the predefined setpoint heating output.
Nach einer weiteren vorteilhaften Ausgestaltung wird vorgeschlagen, dass in Schritt b) die Ist-Heizleistung unter Verwendung von Sensordaten von Sensoren ermittelt wird, die dem Flüssigkeitskreislauf zugeordnet sind. Als Sensoren können in diesem Zusammenhang beispielsweise zwei Temperatursensoren und ein Durchflusssensor zum Einsatz kommen. Von den zwei Temperatursensoren kann beispielsweise einer dem Vorlauf und einer dem Rücklauf des Flüssigkeitskreislauf zugeordnet sein. Bei dem Durchflusssensor kann es sich zum Beispiel um einen Massenstromsensor oder Volumenstromsensor handeln.According to a further advantageous embodiment, it is proposed that in step b) the actual heating power is determined using sensor data from sensors that are assigned to the liquid circuit. In this context, for example, two temperature sensors and one flow sensor can be used as sensors. Of the two temperature sensors, for example, one can be the flow and one can be the Be assigned to the return of the liquid circuit. The flow sensor can be, for example, a mass flow sensor or a volume flow sensor.
Nach einer weiteren vorteilhaften Ausgestaltung wird vorgeschlagen, dass in Schritt b) die Ist-Heizleistung unter Verwendung eines Wirkungsgrads ermittelt wird, wobei der Wirkungsgrad unter Verwendung von Sensordaten von Sensoren ermittelt wird, die dem Flüssigkeitskreislauf zugeordnet sind. Als Sensoren können in diesem Zusammenhang beispielsweise zwei Temperatursensoren zum Einsatz kommen. Von den zwei Temperatursensoren kann beispielsweise einer dem Vorlauf und einer dem Rücklauf des Flüssigkeitskreislauf zugeordnet sein. Bei der unter Verwendung des Wirkungsgrads ermittelten Ist-Heizleistung handelt es sich insbesondere um eine Ist-Brennerleistung (vom Brenner abgegebene thermische Ist-Leistung). In diesem Zusammenhang kann in Schritt c) ein Anpassen der Steuerung des Heizgeräts in Abhängigkeit der ermittelten Ist-Brennerleistung und einer vordefinierten Soll-Brennerleistung erfolgen. Insbesondere kann die Ist-Brennerleistung in dabei mit einer Soll-Brennerleistung verglichen werden.According to a further advantageous embodiment, it is proposed that in step b) the actual heating power is determined using an efficiency, the efficiency being determined using sensor data from sensors that are assigned to the liquid circuit. Two temperature sensors, for example, can be used as sensors in this context. Of the two temperature sensors, for example, one can be assigned to the flow and one to the return of the liquid circuit. The actual heating output determined using the efficiency is, in particular, an actual burner output (actual thermal output emitted by the burner). In this context, the control of the heater can be adapted in step c) as a function of the determined actual burner output and a predefined setpoint burner output. In particular, the actual burner output can be compared with a target burner output.
Es kann alternativ oder kumulativ jedoch auch vorgesehen sein, dass eine Ist-Brennerleistung unter Verwendung eines Wirkungsgrads ermittelt wird, wobei der Wirkungsgrad unter Verwendung von Sensordaten von Sensoren ermittelt wird, die dem Flüssigkeitskreislauf zugeordnet sind, und dass diese Ist-Brennerleistung insbesondere zusätzlich zu einer in Schritt b) ermittelten Ist-Heizleistung, die in den Flüssigkeitskreislauf eingetragen wird, ermittelt wird. Die entsprechende zusätzliche Information über die Ist-Brennerleistung kann beispielsweise dazu beitragen, dass brennerspezifische Kriterien, wie etwa Normierungserfordernisse und/oder Zulassungsanforderungen geprüft werden können.Alternatively or cumulatively, however, it can also be provided that an actual burner output is determined using an efficiency, the efficiency being determined using sensor data from sensors that are assigned to the liquid circuit, and that this actual burner output in particular in addition to a actual heating power determined in step b), which is entered into the liquid circuit, is determined. The corresponding additional information about the actual burner output can contribute, for example, to the fact that burner-specific criteria, such as standardization requirements and / or approval requirements, can be checked.
Nach einem weiteren Aspekt wird ein Computerprogramm zur Durchführung eines hier beschriebenen Verfahrens vorgeschlagen. Dies betrifft mit anderen Worten insbesondere ein Computerprogramm(-produkt), umfassend Befehle, die bei der Ausführung des Programms durch einen Computer diesen veranlassen, ein hier beschriebenes Verfahren auszuführen.According to a further aspect, a computer program for carrying out a method described here is proposed. In other words, this applies in particular a computer program (product), comprising instructions which, when the program is executed by a computer, cause the computer to carry out a method described here.
Nach einem weiteren Aspekt wird ein maschinenlesbares Speichermedium vorgeschlagen, auf dem das Computerprogramm gespeichert ist. Regelmäßig handelt es sich bei dem maschinenlesbaren Speichermedium um einen computerlesbaren Datenträger.According to a further aspect, a machine-readable storage medium is proposed on which the computer program is stored. The machine-readable storage medium is usually a computer-readable data carrier.
Nach einem weiteren Aspekt wird auch eine Steuereinrichtung für ein Heizgerät vorgeschlagen, wobei die Steuereinrichtung zur Durchführung eines hier beschriebenen Verfahrens vorgesehen und eingerichtet ist. Bei der Steuereinrichtung kann es sich zum Beispiel um ein Steuergerät des Heizgeräts handeln, welches zur Durchführung des Verfahrens eingerichtet ist. Beispielhaft kann das Steuergerät einen Prozessor (Controller) umfassen, der zumindest einen Teil des Verfahrens ausführen kann. Hierzu kann der Prozessor beispielsweise das Computerprogramm ausführen, wozu der Prozessor etwa auf das Speichermedium zugreifen kann. Dazu kann das Speichermedium einen Bestandteil des Steuergeräts darstellen oder mit diesem verbindbar sein.According to a further aspect, a control device for a heating device is also proposed, the control device being provided and set up to carry out a method described here. The control device can be, for example, a control device of the heating device, which is set up to carry out the method. By way of example, the control device can comprise a processor (controller) that can execute at least part of the method. For this purpose, the processor can, for example, execute the computer program, for which purpose the processor can access the storage medium, for example. For this purpose, the storage medium can represent a component of the control device or can be connected to it.
Nach einem weiteren Aspekt wird auch ein Heizgerät vorgeschlagen. Dabei weist das Heizgerät eine hier beschriebene Steuereinrichtung auf. Weiterhin kann das Heizgerät oder eine Heizungsanlage, umfassend das Heizgerät und den Flüssigkeitskreislauf, zur Durchführung des Verfahrens eine entsprechende Sensorik umfassen, wie etwa zwei Temperatursensoren und eine Durchflusssensor.According to a further aspect, a heating device is also proposed. The heater has a control device described here. Furthermore, the heating device or a heating system, comprising the heating device and the liquid circuit, can comprise a corresponding sensor system for carrying out the method, such as two temperature sensors and a flow sensor.
Die im Zusammenhang mit dem Verfahren erörterten Details, Merkmale und vorteilhaften Ausgestaltungen können entsprechend auch bei dem hier vorgestellten Computerprogramm, dem Speichermedium, der Steuereinrichtung und/oder dem Heizgerät auftreten und umgekehrt. Insoweit wird auf die dortigen Ausführungen zur näheren Charakterisierung der Merkmale vollumfänglich Bezug genommen.The details, features and advantageous configurations discussed in connection with the method can correspondingly also occur in the computer program presented here, the storage medium, the control device and / or the heating device vice versa. In this respect, reference is made in full to the statements made there for a more detailed characterization of the features.
Die Erfindung wird nun anhand der Figuren detailliert erläutert. Es stellen dar:
In Block 110 erfolgt gemäß Schritt a) ein Betreiben des Heizgeräts 1 mit einer bestimmten, initialen Antriebsleistung der Fördereinrichtung 2. In Block 120 erfolgt gemäß Schritt b) ein Ermitteln einer Ist-Heizleistung des Heizgeräts 2, die bei der initialen Antriebsleistung der Fördereinrichtung 2 an den Flüssigkeitskreislauf 14 abgegeben wird. In Block 130 erfolgt gemäß Schritt c) ein Anpassen der Steuerung des Heizgeräts 1 in Abhängigkeit der ermittelten Ist-Heizleistung und einer vordefinierten Soll-Heizleistung.In
Beispielsweise kann in Schritt c) eine in der Steuerung hinterlegte Vorgabe für die Antriebsleistung der Fördereinrichtung 2 angepasst werden.For example, in step c) a specification stored in the controller for the drive power of the
Beispielsweise kann in Schritt a) ein Gebläse der Fördereinrichtung 2 mit einer bestimmten, initialen Drehzahl betrieben wird. In diesem Zusammenhang kann weiterhin in Schritt c) eine in der Steuerung hinterlegte Vorgabe für die Drehzahl des Gebläses der Fördereinrichtung 2 angepasst werden.For example, in step a) a fan of the conveying
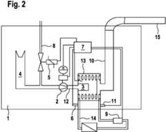
In
In
Eine beispielhaft und besonders vorteilhafte Ausführungsvariante des Verfahrens und des Heizgeräts 1 wird nachfolgend anhand der Darstellung nach
Das Heizgerät 1 (zum Beispiel ein Gas-Brennwertgerät) ist mit einem Brennersystem ausgerüstet, bei dem vor einem beispielhaft in der Form eines Gebläses ausgeführten Fördereinrichtung 2 der Brennstoff, hier beispielhaft Gas und die Verbrennungsluft zusammengeführt werden. Dieses Gemisch wird dann von Fördereinrichtung 2 bzw. dem Gebläse über einen Gemischkanal 12 zum Brenner 3 transportiert, wo dann die Verbrennung stattfindet.The heater 1 (for example a gas condensing boiler) is equipped with a burner system in which the fuel, here for example gas, and the combustion air are brought together in front of a
Das Gas wird von einer Gasarmatur 5 in Abhängigkeit der Gebläsedrehzahl bereitgestellt. Die durch die Verbrennung entstehenden Abgase werden durch ein internes Abgasrohr 10 zur Abgasanlage 15 geführt, nachdem sie beispielsweise mittels eines Wärmetauschers 13 heruntergekühlt worden sind. Die Energie wird durch den Wärmtauscher 13 an einen hier beispielhaft als Wasserkreislauf gebildeten Flüssigkeitskreislauf 14 übertragen. Vor und hinter dem Wärmetauscher 13 ist jeweils ein Temperatursensor 6, 11 (zum Beispiel ausgeführt als NTC) angebracht. Der Temperatursensor 6 bildet einen Vorlauftemperatursensor und der Temperatursensor 11 einen Rücklauftemperatursensor. Im Wasserweg zum oder vom Wärmetauscher 13 ist zudem ein Wasservolumenstrom oder Wassermassenstromsensor 9 angebracht.The gas is provided by a
Durch eine Auswertung der Messdaten des (Vorlauf-)Temperatursensors 6, des (Rücklauf-)Temperatursensors 11 und des Wassermassenstromsensors 9 kann man dann die aktuelle Leistung, die in das Heizsystem bzw. von dem Heizgerät 1 in den Flüssigkeitskreislauf 14 abgebeben wird, berechnen. Hierzu kann beispielsweise folgende Formel aus der Wärmeübertragungslehre verwendet werden:
Dabei bezeichnet Qab die abgegebene Wärmeenergie, m die Wassermasse, cpk die spezifische Wärmekapazität und dT den Temperaturunterschied zwischen dem (Vorlauf-)Temperatursensor 6 und dem (Rücklauf-)Temperatursensor 11. Durch zeitliche Ableitung erhält man hieraus die Heizleistung, die in den Flüssigkeitskreislauf 14 eingetragen bzw. abgegeben wird.Qab denotes the heat energy emitted, m the water mass, cpk the specific heat capacity and dT the temperature difference between the (flow)
Teilt man diesen Wert durch den zu erwartenden Wirkungsgrad des Heizgeräts 1 bzw. des Wärmeübergangs im Wärmetauscher 13 von dem Heizgerät 1 in den Flüssigkeitskreislauf 14, so erhält man die zugeführte Leistung bzw. die Brennerleistung, die das Heizgeräts 1 in den Wärmetauscher 13 einträgt. Der zu erwartende Wirkungsgrad kann beispielsweise abgeleitet werden aus der mittleren Wassertemperatur im Wärmetauscher 13 (TVL-TRL)/2 oder nur von der Vorlauftemperatur oder Rücklauftemperatur. Entsprechende Wirkungsgradwerte können zum Beispiel vorab für das jeweilige Heizgerät 1 ermittelt und in der Steuerung bzw. der Steuereinrichtung 7 beispielsweise in der Art einer Kennlinie hinterlegt werden.If this value is divided by the expected efficiency of the heater 1 or the heat transfer in the
Zur Durchführung des Verfahrens kann man zunächst die Fördereinrichtung 2 mit der bestimmten, initialen Antriebsleistung antreiben und so hier beispielhaft die Gebläsedrehzahl auf den für die gewünschte Geräteleistung in der Steuerung hinterlegten Wert fahren. Dann kann man die nach oben beschriebener Vorgehensweise ermittelte, tatsächliche Heizleistung (die in den Flüssigkeitskreislauf 14 eingetragen wird) mit dem gewünschten Wert (Qsoll) vergleichen. Bei Vorliegen einer so ermittelten Regelabweichung kann dann die Gebläsedrehzahl (dementsprechend) angehoben oder abgesenkt werden, bis die gewünschte Leistung erreicht ist. Die über den Wirkungsgrad ermittelte Brennerleistung kann als zusätzliche Information bereitgestellt werden.To carry out the method, the
Durch das hier beschriebene Verfahren können in vorteilhafter Weise unterschiedliche Varianten bzw. Ursachen von Druckverlusten in der Zuluftanlage und/oder der Abgasanlage, insbesondere hervorgerufen durch unterschiedliche Längen, Einbauten, Wind bzw. Wetterverhältnisse, möglichst kompensiert werden.With the method described here, different variants or causes of pressure losses in the supply air system and / or the exhaust system, in particular caused by different lengths, fixtures, wind or weather conditions, can advantageously be compensated for.
Somit wird ein Verfahren angegeben, mittels welchem die im Zusammenhang mit dem Stand der Technik geschilderten Probleme zumindest teilweise gelöst werden können. Insbesondere kann das Verfahren ermöglichen, die Einflüsse verschiedener Zuluftsysteme, Abgassysteme und/oder Umgebungsbedingungen auf die Heizleistung eines Heizgeräts zumindest teilweise berücksichtigen oder ausgleichen zu können.A method is thus specified by means of which the problems described in connection with the prior art can be at least partially solved. In particular, the method can make it possible to at least partially take into account or compensate for the influences of various supply air systems, exhaust systems and / or ambient conditions on the heating output of a heater.
| Application Number | Priority Date | Filing Date | Title | 
|---|---|---|---|
| DE102020110482.0ADE102020110482A1 (en) | 2020-04-17 | 2020-04-17 | Method for adapting a control of a heating device | 
| Publication Number | Publication Date | 
|---|---|
| EP3896339A1true EP3896339A1 (en) | 2021-10-20 | 
| EP3896339B1 EP3896339B1 (en) | 2024-05-29 | 
| EP3896339C0 EP3896339C0 (en) | 2024-05-29 | 
| Application Number | Title | Priority Date | Filing Date | 
|---|---|---|---|
| EP21168555.7AActiveEP3896339B1 (en) | 2020-04-17 | 2021-04-15 | Method for adjusting a control of a heater | 
| Country | Link | 
|---|---|
| EP (1) | EP3896339B1 (en) | 
| DE (1) | DE102020110482A1 (en) | 
| ES (1) | ES2986952T3 (en) | 
| Publication number | Priority date | Publication date | Assignee | Title | 
|---|---|---|---|---|
| DE102022101491A1 (en) | 2022-01-24 | 2023-07-27 | Vaillant Gmbh | Method for operating a heating device, computer program, regulation and control device and heating device | 
| Publication number | Priority date | Publication date | Assignee | Title | 
|---|---|---|---|---|
| US20030005892A1 (en)* | 2000-01-10 | 2003-01-09 | Baese David C. | Water heater with continuously variable air and fuel input | 
| US20030234296A1 (en)* | 2002-05-14 | 2003-12-25 | Rixen James M. | Heating system | 
| AU2012202470A1 (en)* | 2005-09-08 | 2012-05-17 | Primo-Tech Pty Ltd | Fluid Heater | 
| Publication number | Priority date | Publication date | Assignee | Title | 
|---|---|---|---|---|
| GB2504807B (en) | 2012-05-11 | 2020-02-12 | Fisher Rosemount Systems Inc | Methods and apparatus to control combustion process systems | 
| Publication number | Priority date | Publication date | Assignee | Title | 
|---|---|---|---|---|
| US20030005892A1 (en)* | 2000-01-10 | 2003-01-09 | Baese David C. | Water heater with continuously variable air and fuel input | 
| US20030234296A1 (en)* | 2002-05-14 | 2003-12-25 | Rixen James M. | Heating system | 
| AU2012202470A1 (en)* | 2005-09-08 | 2012-05-17 | Primo-Tech Pty Ltd | Fluid Heater | 
| Publication number | Publication date | 
|---|---|
| EP3896339B1 (en) | 2024-05-29 | 
| DE102020110482A1 (en) | 2021-10-21 | 
| EP3896339C0 (en) | 2024-05-29 | 
| ES2986952T3 (en) | 2024-11-13 | 
| Publication | Publication Date | Title | 
|---|---|---|
| EP3301362B1 (en) | Method of controlling turbulent flows | |
| DE3888327T2 (en) | Fuel burner device and a control method. | |
| DE60311195T2 (en) | Method / system for mapping a combustion chamber in a gas turbine | |
| EP1902254B1 (en) | Method for regulating and controlling a firing apparatus and firing apparatus | |
| DE102010055567B4 (en) | Method for stabilizing a performance of a gas-fired burner | |
| DE112014001000T5 (en) | Gas turbine system, control and gas turbine operation method | |
| EP3825623B1 (en) | Heater with emergency control system | |
| WO2019091619A1 (en) | Method for controlling a combustion-gas operated heating device | |
| DE69709928T2 (en) | Combined control system for gas and air for controlling the combustion of a gas boiler | |
| EP3896339B1 (en) | Method for adjusting a control of a heater | |
| EP3978805A1 (en) | Combustion device , method for operating a combustion device and heating apparatus | |
| EP4050258B1 (en) | Method for controlling a burner device with power determination based on a fuel parameter | |
| DE10109808C2 (en) | Method and device for adapting a burner-operated heater to an air-exhaust system | |
| EP1519113A2 (en) | Method for adapting the heating power of a blower-supported heater to the individual pressure losses of a fresh air/exhaust gas pipe system | |
| DE19636430A1 (en) | Method and device for operating an engine-independent vehicle heater | |
| DE4334625A1 (en) | Process for keeping the output of a water heater constant | |
| EP3680553A1 (en) | Method for regulating the combustion air ratio of a burner of a heater | |
| EP1333227B1 (en) | Method to adapt a heating device including a burner to its dedicated air-/exhaust system | |
| DE102011102575A1 (en) | Method for calibrating air ratio regulation of burner with modulated burner output, involves adjusting blower to predetermined calibration speed, where calibration flow rate of air or fuel or fuel-air-mixture is determined | |
| WO2017013048A1 (en) | Heater appliance and method for operating a heater appliance | |
| EP4215815B1 (en) | Method for operating a flame-generating heating device of a heating system, computer program, storage medium, control device and heating device | |
| DE102022125151A1 (en) | Method for controlling a fluid, control and computer program | |
| EP3719404B1 (en) | Method for operating a heating system with multiple components | |
| EP3743605B1 (en) | Method and apparatus for pressure control of exhaust gas of an internal combustion engine | |
| DE3517471A1 (en) | Control for the fuel/air ratio of a fuel-heated heat source | 
| Date | Code | Title | Description | 
|---|---|---|---|
| PUAI | Public reference made under article 153(3) epc to a published international application that has entered the european phase | Free format text:ORIGINAL CODE: 0009012 | |
| STAA | Information on the status of an ep patent application or granted ep patent | Free format text:STATUS: THE APPLICATION HAS BEEN PUBLISHED | |
| AK | Designated contracting states | Kind code of ref document:A1 Designated state(s):AL AT BE BG CH CY CZ DE DK EE ES FI FR GB GR HR HU IE IS IT LI LT LU LV MC MK MT NL NO PL PT RO RS SE SI SK SM TR | |
| B565 | Issuance of search results under rule 164(2) epc | Effective date:20210909 | |
| STAA | Information on the status of an ep patent application or granted ep patent | Free format text:STATUS: REQUEST FOR EXAMINATION WAS MADE | |
| 17P | Request for examination filed | Effective date:20220405 | |
| RBV | Designated contracting states (corrected) | Designated state(s):AL AT BE BG CH CY CZ DE DK EE ES FI FR GB GR HR HU IE IS IT LI LT LU LV MC MK MT NL NO PL PT RO RS SE SI SK SM TR | |
| GRAP | Despatch of communication of intention to grant a patent | Free format text:ORIGINAL CODE: EPIDOSNIGR1 | |
| STAA | Information on the status of an ep patent application or granted ep patent | Free format text:STATUS: GRANT OF PATENT IS INTENDED | |
| RIC1 | Information provided on ipc code assigned before grant | Ipc:F23N 5/10 20060101ALI20240228BHEP Ipc:F23N 3/00 20060101AFI20240228BHEP | |
| INTG | Intention to grant announced | Effective date:20240314 | |
| GRAS | Grant fee paid | Free format text:ORIGINAL CODE: EPIDOSNIGR3 | |
| GRAA | (expected) grant | Free format text:ORIGINAL CODE: 0009210 | |
| STAA | Information on the status of an ep patent application or granted ep patent | Free format text:STATUS: THE PATENT HAS BEEN GRANTED | |
| AK | Designated contracting states | Kind code of ref document:B1 Designated state(s):AL AT BE BG CH CY CZ DE DK EE ES FI FR GB GR HR HU IE IS IT LI LT LU LV MC MK MT NL NO PL PT RO RS SE SI SK SM TR | |
| REG | Reference to a national code | Ref country code:CH Ref legal event code:EP | |
| REG | Reference to a national code | Ref country code:IE Ref legal event code:FG4D Free format text:LANGUAGE OF EP DOCUMENT: GERMAN | |
| REG | Reference to a national code | Ref country code:DE Ref legal event code:R096 Ref document number:502021003835 Country of ref document:DE | |
| U01 | Request for unitary effect filed | Effective date:20240625 | |
| U07 | Unitary effect registered | Designated state(s):AT BE BG DE DK EE FI FR IT LT LU LV MT NL PT SE SI Effective date:20240703 | |
| REG | Reference to a national code | Ref country code:SK Ref legal event code:T3 Ref document number:E 44648 Country of ref document:SK | |
| PG25 | Lapsed in a contracting state [announced via postgrant information from national office to epo] | Ref country code:IS Free format text:LAPSE BECAUSE OF FAILURE TO SUBMIT A TRANSLATION OF THE DESCRIPTION OR TO PAY THE FEE WITHIN THE PRESCRIBED TIME-LIMIT Effective date:20240929 | |
| PG25 | Lapsed in a contracting state [announced via postgrant information from national office to epo] | Ref country code:HR Free format text:LAPSE BECAUSE OF FAILURE TO SUBMIT A TRANSLATION OF THE DESCRIPTION OR TO PAY THE FEE WITHIN THE PRESCRIBED TIME-LIMIT Effective date:20240529 | |
| PG25 | Lapsed in a contracting state [announced via postgrant information from national office to epo] | Ref country code:GR Free format text:LAPSE BECAUSE OF FAILURE TO SUBMIT A TRANSLATION OF THE DESCRIPTION OR TO PAY THE FEE WITHIN THE PRESCRIBED TIME-LIMIT Effective date:20240830 | |
| PG25 | Lapsed in a contracting state [announced via postgrant information from national office to epo] | Ref country code:PL Free format text:LAPSE BECAUSE OF FAILURE TO SUBMIT A TRANSLATION OF THE DESCRIPTION OR TO PAY THE FEE WITHIN THE PRESCRIBED TIME-LIMIT Effective date:20240529 | |
| PG25 | Lapsed in a contracting state [announced via postgrant information from national office to epo] | Ref country code:PL Free format text:LAPSE BECAUSE OF FAILURE TO SUBMIT A TRANSLATION OF THE DESCRIPTION OR TO PAY THE FEE WITHIN THE PRESCRIBED TIME-LIMIT Effective date:20240529 Ref country code:NO Free format text:LAPSE BECAUSE OF FAILURE TO SUBMIT A TRANSLATION OF THE DESCRIPTION OR TO PAY THE FEE WITHIN THE PRESCRIBED TIME-LIMIT Effective date:20240829 Ref country code:IS Free format text:LAPSE BECAUSE OF FAILURE TO SUBMIT A TRANSLATION OF THE DESCRIPTION OR TO PAY THE FEE WITHIN THE PRESCRIBED TIME-LIMIT Effective date:20240929 Ref country code:HR Free format text:LAPSE BECAUSE OF FAILURE TO SUBMIT A TRANSLATION OF THE DESCRIPTION OR TO PAY THE FEE WITHIN THE PRESCRIBED TIME-LIMIT Effective date:20240529 Ref country code:GR Free format text:LAPSE BECAUSE OF FAILURE TO SUBMIT A TRANSLATION OF THE DESCRIPTION OR TO PAY THE FEE WITHIN THE PRESCRIBED TIME-LIMIT Effective date:20240830 Ref country code:RS Free format text:LAPSE BECAUSE OF FAILURE TO SUBMIT A TRANSLATION OF THE DESCRIPTION OR TO PAY THE FEE WITHIN THE PRESCRIBED TIME-LIMIT Effective date:20240829 | |
| REG | Reference to a national code | Ref country code:ES Ref legal event code:FG2A Ref document number:2986952 Country of ref document:ES Kind code of ref document:T3 Effective date:20241113 | |
| PG25 | Lapsed in a contracting state [announced via postgrant information from national office to epo] | Ref country code:CZ Free format text:LAPSE BECAUSE OF FAILURE TO SUBMIT A TRANSLATION OF THE DESCRIPTION OR TO PAY THE FEE WITHIN THE PRESCRIBED TIME-LIMIT Effective date:20240529 | |
| PG25 | Lapsed in a contracting state [announced via postgrant information from national office to epo] | Ref country code:RO Free format text:LAPSE BECAUSE OF FAILURE TO SUBMIT A TRANSLATION OF THE DESCRIPTION OR TO PAY THE FEE WITHIN THE PRESCRIBED TIME-LIMIT Effective date:20240529 | |
| PG25 | Lapsed in a contracting state [announced via postgrant information from national office to epo] | Ref country code:SM Free format text:LAPSE BECAUSE OF FAILURE TO SUBMIT A TRANSLATION OF THE DESCRIPTION OR TO PAY THE FEE WITHIN THE PRESCRIBED TIME-LIMIT Effective date:20240529 | |
| PG25 | Lapsed in a contracting state [announced via postgrant information from national office to epo] | Ref country code:SM Free format text:LAPSE BECAUSE OF FAILURE TO SUBMIT A TRANSLATION OF THE DESCRIPTION OR TO PAY THE FEE WITHIN THE PRESCRIBED TIME-LIMIT Effective date:20240529 Ref country code:RO Free format text:LAPSE BECAUSE OF FAILURE TO SUBMIT A TRANSLATION OF THE DESCRIPTION OR TO PAY THE FEE WITHIN THE PRESCRIBED TIME-LIMIT Effective date:20240529 Ref country code:CZ Free format text:LAPSE BECAUSE OF FAILURE TO SUBMIT A TRANSLATION OF THE DESCRIPTION OR TO PAY THE FEE WITHIN THE PRESCRIBED TIME-LIMIT Effective date:20240529 | |
| PLBE | No opposition filed within time limit | Free format text:ORIGINAL CODE: 0009261 | |
| STAA | Information on the status of an ep patent application or granted ep patent | Free format text:STATUS: NO OPPOSITION FILED WITHIN TIME LIMIT | |
| PGFP | Annual fee paid to national office [announced via postgrant information from national office to epo] | Ref country code:SK Payment date:20250326 Year of fee payment:5 Ref country code:GB Payment date:20250328 Year of fee payment:5 | |
| PGFP | Annual fee paid to national office [announced via postgrant information from national office to epo] | Ref country code:TR Payment date:20250329 Year of fee payment:5 | |
| 26N | No opposition filed | Effective date:20250303 | |
| U20 | Renewal fee for the european patent with unitary effect paid | Year of fee payment:5 Effective date:20250401 | |
| PGFP | Annual fee paid to national office [announced via postgrant information from national office to epo] | Ref country code:ES Payment date:20250505 Year of fee payment:5 |