The invention relates to a deactivation device for electronic theft detection labels, comprising label detection means for detecting electronic theft detection labels and deactivation means for deactivating electronic theft detection labels, the label detection means being capable of controlling the deactivation means to form a deactivation signal.
RF shoplifting detection labels for single use, often designed as adhesive labels or stickers, are deactivated during the procedure of payment at a checkout by means of a deactivation device, called deactivator.
Deactivatable article security labels are known. Such a label is described in, e.g. U.S. Patent 4,567,573 to Checkpoint. It is composed of a metal coil, applied to a plastic foil by pressing or etching, and two capacitor plates on both sides of this foil, connected with both ends of the coil.
The coil and the thus formed capacitor form a resonance circuit. When the label is present in a magnetic alternating field, e.g. between the antennas of a shoplifting detection system arranged at the exit of a shop, the label, when the frequency of that alternating field coincides with the resonance frequency of the label, will return a signal as a result of the resonance effect.
In the capacitor part a weakening is provided where at a relatively low voltage between the capacitor plates flash-over occurs between these plates. This leaves a permanent short-circuit, so that the label in question no longer shows any electric resonance, no longer returns a signal in the magnetic alternating field, and is thus deactivated.
This category of labels has been used for quite some time already, the label being adhered in the shop to the article to be secured or has already been included in the article or in the package by the manufacturer or the packer of the article. When the product is checked out, the label is deactivated so that during the passage of the buyer with the product in question through the exit of the shop no alarm occurs.
A method of deactivating a label is further known from U.S. Patent 5,187,466 to Fritz Pichl.
Deactivation devices are known from applicant's European patents 0 439 237 and 0 478 092. Such devices usually comprise both a detector for theft detection labels and deactivation means.
There may be a difference between the range of detection - i.e. the range within which a label can be detected - and the range of deactivation - i.e. the range within which a label can be deactivated - of a label on a deactivator.
The detection sensitivity of a deactivator is determined by:
- 1. the label parameters Q and Veff (Effective Volume in L), which is particularly determined by the physical dimension of the label;
- 2. the properties of the detection system in the deactivator, which are bounded by, inter alia, the limits of statutory EMC requirements concerning maximum permissible field strengths.
The detection sensitivity determines the maximum detection distance to the antenna.
The deactivation sensitivity is determined by:
- 1. the label parameter of deactivation sensitivity in A/m;
- 2. the field strength of the deactivation signal, also limited by statutory regulations.
The deactivation sensitivity determines the maximum deactivation distance to the antenna.
Detection and deactivation sensitivities of labels are standardized in the German directive VDI-4470, concerning detection labels for source security.
The deactivation sensitivity of labels is specified therein as follows:
- a label is not to allow deactivation at a field strength below 0.9 A/m;
- a label may allow deactivation at a field strength between 0.9 and 3 A/m;
- a label must allow deactivation at a field strength above 3 A/m;
A difference (if any) between the range of detection and the range of deactivation of a label on a deactivator is chiefly determined by production spreading in the mass production process with which (adhesive) labels are made deactivatable and thus in the deactivation sensitivity. Some labels do not allow of deactivation at all.
The deactivators described in applicant's European patents 0 439 237 and 0 478 092 have separate detection and deactivation circuits. These deactivators can be set so that the deactivation range of a label having a deactivation sensitivity of 1 A/m overlaps the detection range. As a consequence, when a label having this deactivation sensitivity is detected, it can also be deactivated in the same place.
A non-deactivatable label having a deactivation sensitivity above 100 A/m will not even allow of deactivation at a distance of 0 cm to the antenna, although it can be detected at the maximum distance of, e.g., 20 cm.
A deactivator according to the state of the art as described in the above literature references and also in, e.g., WO 87/04283, gives an optical or acoustic indication signal as long as a label is being detected and/or a deactivation signal is being generated. These signals serve as feedback to the personnel in attendance. When the signals stop, this means that a label is no longer detected by the deactivator and that the deactivation is complete. The article with the deactivated label can then be given to the customer again.
Now, a problem is that checkout personnel often thinks that the deactivator gives a signal as a sign that the deactivation has been successful, whereupon the article is removed from the field, so that the signal stops, and the article is handed to the customer. However, the signal only indicates that a detection signal and/or a deactivation signal is being generated. However, the result of the deactivation does not appear from the indication signal.
The correct procedure should be: hold the article in the field above the deactivation antenna until the indication signal stops. This non-intuitive procedure is necessary because a label that is not in the field (anymore) cannot be distinguished by a detector from a deactivated label: the presence of "nothing" is hard to detect.
An article on which a label is expected that is not there because it is defective or has already been deactivated before, causes no detection on the deactivator and thus no indication signal either.
When a non-deactivatable label comes within the range of detection of a deactivator, the signalling remains active until the label is removed from the field again. In this situation, subsequent manual deactivation or removal of the label is necessary. This information is often not known to the checkout personnel.
The invention relates to a detecting procedure in the deactivator whereby the deactivator can establish the distinction between a successful deactivation and an attempted deactivation of a label that does not allow of deactivation, which label, while still active, has thereupon been removed from the field of the deactivator.
According to the invention a deactivation device of the above-described type is characterized by means which, when a label detection signal falls away, can detect whether this is the result of a successful deactivation of a label or of the fact that a non-deactivated label has been moved beyond the range of detection of the label detection means.
With the signals obtained from this detection method, optical and/or acoustic indicators can be controlled or can be presented to, e.g., a computer, which in turn can thus furnish information to the personnel, e.g. by preventing the checkout procedure being completed.
The optical indicators may be coloured lamps, e.g. a red and a green lamp or LED; an acoustic indicator is, e.g., a piezo bleeper capable of reproducing tones of different pitches and/or rhythms.
A suitable method of detection capable of seeing the difference between a non-deactivated label which is manually removed from the field and a label which is deactivated by the deactivation signal (burst), may be based on, e.g., the rate of decrease (gradient) of the label signal before and after the burst. By detecting in a narrow time slot immediately after the burst, the discrimination can be further improved. The maximum velocity at which a label can be moved through the field is limited by the arm movements of the personnel in attendance; in practice not more than 2 m/s. Moving through a detection range of 20 cm then takes a minimum of 100 ms. A detection cycle (sweep frequency period) lasts 7 ms. In 100 ms, therefore, 14 sweeps occur. The rate of decrease of the detection signal is then about 7% per sweep. In case of a successful deactivation, this rate of decrease may be up to 100% per sweep: in the last detection sweep before the burst the label signal is 100%, in the first sweep after the burst it is 0%.
The difference in these rates of decrease can be utilized to distinguish between a deactivated label and a non-deactivated label. To this end, it can be determined with, e.g., a counter or an integrator after how many bursts the label signal has disappeared: if, for instance, one or two bursts are involved, it could be decided that a correct deactivation has taken place; if, for instance, seven bursts are involved, it could be decided that the deactivation has been unsuccessful. Thus it is possible with a reliability of more than 90% to detect whether a label has been deactivated or that it has been removed from the field manually.
The invention will be explained below in more detail, with reference to the accompanying drawing which shows a diagram of a part of a deactivation device according to the invention.
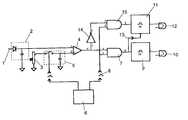
The device shown has an input 1 which, in operation, receives signals from a detector, known per se and not shown, which can detect the presence of a security label in the detection field of the deactivation device. Via arectifier 2 and anadjusting device 3 for adjusting the signal strength the detector signal is supplied to one input of acomparator 4. The other input of thecomparator 4 is connected with a sample-hold circuit 5, which, prior to a deactivation signal (burst signal), samples and holds the detector signal via the attenuator. The sample-hold circuit 5 is controlled from a centraltime control device 6. During a deactivation signal, which normally consists of a burst signal, the detected label may or may not be deactivated. If a label is deactivated, the label signal of before the burst still prevails at the input of thecomparator 4 connected with the sample-hold circuit. At the other input of the comparator, however, no label signal prevails anymore because the label has been deactivated. The output of the comparator is therefore high, as is one input of the ANDgate 7, which is connected with the comparator. During a predetermined time slot, which is determined by thetime control device 6, the other input of the AND gate is brought into the active state by means of asuitable pulse 8. The output of the ANDgate 7 is then high too, as a result of which, via atimer 9, e.g. agreen lamp 10 is energized to indicate that the label has been deactivated. Also, atimer 11, which energizes, for instance, ared lamp 12, is reset by the output signal of thegate 7 vialine 13.
As long as a label has not been deactivated and the output signal of the sample-hold circuit is high, the output signal of thecomparator 4 is low. This low signal is supplied via aninvertor 14 to a second ANDgate 15, which, like the ANDgate 7, is also brought into the active state during the time slot after a burst. In the case of a non-deactivated label, the output signal of the ANDgate 15 is therefore high (during the time slot), and the red lamp is energized via thetimer 11. The checkout personnel can therefore see that the deactivation has not been successful. As soon as the deactivationdoes take place upon a next burst, the green lamp goes on and the red lamp goes out.
When during a movement of the label through the detection field the label detection signal does not disappear fast enough and each time prior to a burst another label signal is formed, the label signal only disappears when the label has been moved out of the detection field. In that case, however, the green lamp does not light up because then just before a next burst, if any, no label is detected anymore and the sample-hold circuit therefore provides a low output signal. The result is that after the last burst, which was generated while the label was still in the detection field, the red lamp (or another indicator) was energized and remained energized for the full period of, e.g., 3 seconds determined by thetimer 11, without subsequent energization of the green lamp (or another indicator). The checkout personnel then knows that the deactivation has not been successful and can try once again or can remove the label from the secured article.
The practical performance takes place, e.g., as follows.
Red: Burns during detection. Flashes on normally but for a very short time (50 ms) because a label is deactivated immediately after it has been detected. The burning time of red is reset with the green lamp going on. This is necessary because of the slowness of the detection system. If the green signal does not come (non-deactivatable label or too low a deactivation sensitivity), the burning time of red is extended, after the label has been removed, by the time (3s) the green lamp would normally burn.
The red lamp therefore burns as long as a label is in the field and still for three seconds after this (non-deactivated) label has been removed from the field manually. The green lamp then stays off. The 3s burning time is a choice.
Green: Burns immediately after successful deactivation. The green signal also turns off the red lamp. The burning time is determined with a timer (e.g. 3s).
In case of an unsuccessful deactivation, the green lamp does not go on.
Reset: When during the burning time of the redor the green lamp the label is removedand a label again comes into the field, the burning time is broken off and the cycle starts again.
If desired, an acoustic indication can be used, e.g. as follows:
A bleep sounds as long as the red lamp burns during detection. If it is a non-deactivatable label, the bleeper may give, e.g., an interrupted bleep for the time the red lamp burns after the label has been removed. At the moment the green lamp goes on, e.g. the pitch changes as a sign that a successful deactivation took place. Consequently, the attention of the checkout personnel is also drawn to the course of the process without looking at the lamps.
In principle, the acoustic indication can be used both in replacement of the optical indication and in addition to it.