Movatterモバイル変換


[0]ホーム

URL:


DE10256918A1 - Process for the treatment of waste water with the formation of excess sludge and corresponding waste water treatment plant - Google Patents

Process for the treatment of waste water with the formation of excess sludge and corresponding waste water treatment plant
Download PDF

Info

Publication number
DE10256918A1
DE10256918A1DE2002156918DE10256918ADE10256918A1DE 10256918 A1DE10256918 A1DE 10256918A1DE 2002156918DE2002156918DE 2002156918DE 10256918 ADE10256918 ADE 10256918ADE 10256918 A1DE10256918 A1DE 10256918A1
Authority
DE
Germany
Prior art keywords
reactor
excess sludge
collision
jet
treatment plant
Prior art date
Legal status (The legal status is an assumption and is not a legal conclusion. Google has not performed a legal analysis and makes no representation as to the accuracy of the status listed.)
Withdrawn
Application number
DE2002156918
Other languages
German (de)
Inventor
Walter Dipl.-Ing. Herding
Urs Dr.-Ing. Herding
Kurz Dr. Palz
Rainer THÜRAUF
Current Assignee (The listed assignees may be inaccurate. Google has not performed a legal analysis and makes no representation or warranty as to the accuracy of the list.)
Herding GmbH Entstaubungsanlagen
Herding GmbH Filtertechnik
Original Assignee
Herding GmbH Entstaubungsanlagen
Herding GmbH Filtertechnik
Priority date (The priority date is an assumption and is not a legal conclusion. Google has not performed a legal analysis and makes no representation as to the accuracy of the date listed.)
Filing date
Publication date
Application filed by Herding GmbH Entstaubungsanlagen, Herding GmbH FiltertechnikfiledCriticalHerding GmbH Entstaubungsanlagen
Priority to DE2002156918priorityCriticalpatent/DE10256918A1/en
Priority to PCT/EP2003/013714prioritypatent/WO2004050566A2/en
Priority to AU2003299299Aprioritypatent/AU2003299299A1/en
Priority to EP03799470Aprioritypatent/EP1567454A2/en
Publication of DE10256918A1publicationCriticalpatent/DE10256918A1/en
Withdrawnlegal-statusCriticalCurrent

Links

Classifications

Landscapes

Abstract

Translated fromGerman

Verfahren zum Klären von Abwasser, wobei eine aerobe Behandlung des Abwassers mit Mikroorganismen unter Bildung von Überschussschlamm eines der Stadien des Klärverfahrens ist,
dadurch gekennzeichnet,
(a) dass mindestens ein Teil des Überschussschlamms (18) einem Strahlkollisionsreaktor (20) zugeführt und aus diesem mittels eines Gasstroms (28) als homogenisiertes, aufgeschlossenes Substrat ausgetragen wird;
(b) und dass mindestens ein Großteil des Substrats
- entweder zu der aeroben Behandlung des Abwassers rezirkuliert wird
- oder einem Hochleistungs-Anaerobreaktor (40) zur Erzeugung von Biogas zugeführt wird
- oder teils zu der aeroben Behandlung des Abwassers rezirkuliert wird und teils dem Hochleistungs-Anaerobreaktor (40) zur Erzeugung von Biogas zugeführt wird.
Process for the treatment of waste water, wherein an aerobic treatment of the waste water with microorganisms to form excess sludge is one of the stages of the treatment process,
characterized,
(a) that at least part of the excess sludge (18) is fed to a jet collision reactor (20) and is discharged from it by means of a gas stream (28) as a homogenized, digested substrate;
(b) and that at least a majority of the substrate
- is either recirculated to the aerobic treatment of the waste water
- Or a high-performance anaerobic reactor (40) is fed to generate biogas
- Or is partly recirculated to the aerobic treatment of the waste water and partly to the high-performance anaerobic reactor (40) for the production of biogas.

Figure 00000001
Figure 00000001

Description

Translated fromGerman

Die Erfindung bezieht sich, nacheinem ersten Aspekt, auf ein Verfahren zum Klären von Abwasser, wobei eineaerobe Behandlung des Abwassers mit Mikroorganismen unter Bildungvon Überschussschlammeines der Stadien des Klärverfahrensist.The invention relates toa first aspect, on a method for the treatment of waste water, wherein aaerobic treatment of waste water with microorganisms with formationof excess sludgeone of the stages of the clarification processis.

Gegenwärtig wird Abwasser meist dadurch geklärt, dasses – häufig nacheiner groben mechanischen Vorreinigung – einer biologischen Klärung unterzogenwird, wobei ein besonders wesentliches Stadium die aerobe Behandlungdes Abwassers mit Mikroorganismen unter Bildung von Überschussschlammist. Geeignete Mikroorganismen zum Abbauen von organischen Verunreinigungenin dem Abwasser sind Bakterien, Für die aerobe Behandlung ist einekünstlicheBelüftungdes Abwasser z. B. durch Einblasen von Luft in den unteren Bereicheines Abwasservolumens erforderlich. Der durch den Abbau der organischenVerunreinigungen entstehende Überschussschlammsinkt in den meisten Fällenzum Grund des Abwasservolumens; es gibt aber auch Schlammarten,die zur Oberflächeaufschwimmen. Durch den biologischen Abbau wird außer ÜberschussschlammCO2 gebildet, welches nach außen entweicht.Vielfach führtman die biologische Klärung inmehreren Stufen (z.B. erste Belebungsstufe, zweite Belebungsstufe,Nachklärung)oder entsprechend zeitlich nacheinander in gleichen Becken (Batch-Verfahren)durch.At present, wastewater is mostly treated by subjecting it to biological treatment, often after a rough mechanical pre-treatment, a particularly important stage being the aerobic treatment of the wastewater with microorganisms, with the formation of excess sludge. Suitable microorganisms for breaking down organic contaminants in the wastewater are bacteria. For aerobic treatment, artificial aeration of the wastewater is necessary, for. B. required by blowing air into the lower region of a waste water volume. The excess sludge resulting from the decomposition of organic contaminants in most cases drops to the bottom of the waste water volume; there are also types of sludge that float to the surface. Biodegradation also produces excess sludge, which releases CO2 . In many cases, biological clarification is carried out in several stages (e.g. first aeration stage, second aeration stage, secondary clarification) or in succession in the same basin (batch process).

Der bei der aeroben Behandlung desAbwassers mit Mikroorganismen gebildete Überschussschlamm stellt einProblem dar. Er fälltin großerMenge an und ist mit hohem Wassergehalt praktisch flüssig. Der Überschussschlammenthältin der Regel Keime und ist meist weitgehend geruchsneutral.The aerobic treatment of theExcess sludge formed with microorganismsProblem. He fallsin largeAmount of and is practically liquid with a high water content. The excess sludgecontainsusually germs and is mostly largely odorless.

Bisher muss der Überschussschlamm auf irgendeine Weise beseitigt werden. Eines der gängigen Vorgehensweisen istdas Entwässernund anschließendeAusfaulen in einem Faulbehälter.Den dadurch entstehenden, nicht mehr besonders wasserreichen, ausgefaultenSchlamm hat man bisher vielfach auf Felder ausgebracht, wo er alsDünger undBodenauflockerungsmittel dient. Diese Art der Beseitigung wird heutezunehmend als nicht optimal angesehen, weil der ausgefaulte Schlamm – je nach Herkunftdes Abwassers – anorganische,potentiell toxische Stoffe (z.B. Schwermetallverbindungen, Arzneimittelrückstände) enthält. Einalternativer Weg der Schlammbeseitigung ist die Verbrennung z.B.in einer Müllverbrennungsanlage,normalerweise nach Entwässerung,Ausfaulen und ggf. Trocknung. Dies ist ersichtlich eine sehr kostenaufwendigeArt der Schlammbeseitigung. Statt den Schlamm zu verbrennen, kannman ihn auf einer Deponie ablagern. Auch das ist kostenaufwendig.So far, the excess sludge has to bea way to be eliminated. One of the common approaches isdewateringand subsequentDigestion in a digester.The resulting rotting, which is no longer particularly water-richSo far, mud has been applied to fields where it is usedFertilizer andSoil loosening agent is used. This type of elimination is used todayincreasingly viewed as less than optimal because the digested sludge - depending on the originof wastewater - inorganic,contains potentially toxic substances (e.g. heavy metal compounds, pharmaceutical residues). Onan alternative way of sludge removal is incineration e.g.in a waste incineration plant,usually after drainage,Rotting and drying if necessary. This is evidently a very expensive oneType of sludge removal. Instead of burning the mud, you canto deposit it in a landfill. This is also expensive.

Der Erfindung liegt die Aufgabe zugrunde,einen Weg aufzuzeigen, mit dem sich die Menge des letztlich zu beseitigenden Überschussschlammssehr erheblich reduzieren läßt. Diesbringt eine Verringerung der Kosten der Abwasserklärung mitsich, weil eine sehr viel geringere Menge von Schlamm letztlich entsorgtund hierfürtransportiert werden muss.The invention is based on the objectto show a way by which the amount of excess sludge ultimately to be removedcan be reduced very significantly. Thisbrings a reduction in the cost of wastewater treatmentbecause a much smaller amount of sludge will ultimately be disposed ofand for thismust be transported.

Nach dem ersten Aspekt der Erfindungwird diese Aufgabe bei dem eingangs genannten Verfahren dadurchgelöst,

  • (a) dass mindestens ein Teil der Überschussschlammseinem Strahlkoilisionsreaktor zugeführt und aus diesem mittelseines Gasstroms als homogenisiertes, aufgeschlossenes Substrat ausgetragenwird;
  • (b) und dass mindestens ein Großteil des Substrats – entwederzu der aeroben Behandlung des Abwassers rezirkuliert wird – oder einemHochleistung-Anaerobreaktor zur Erzeugung von Biogas zugeführt wird – oder teilszu der aeroben Behandlung des Abwassers rezirkuliert wird und teilsdem Hochleistungs-Anaerobreaktor zur Erzeugung von Biogas zugeführt wird.
According to the first aspect of the invention, this object is achieved in the method mentioned at the outset by
  • (a) that at least part of the excess sludge is fed to a jet collision reactor and is discharged from it by means of a gas stream as a homogenized, digested substrate;
  • (b) and that at least a large part of the substrate - either is recirculated to the aerobic treatment of the waste water - or is fed to a high-performance anaerobic reactor for producing biogas - or is partly recirculated to the aerobic treatment of the waste water and partly to the high-performance anaerobic reactor Generation of biogas is supplied.

Ein Strahlkollisionsreaktor mit Gasstromaustragungist fürsich gesehen bekannt, siehe WO 00/61275. Bei dem bekannten Strahlkollisionsreaktor werdenzwei oder drei Flüssigkeitsstrahlenmit hohem Druck in einem Kollisionspunkt im Zentrum des Reaktorszusammengebracht. In den Flüssigkeitsstrahlenenthaltene Teilchen werden durch die bei der Kollision wirkendenhohen Kräftesehr effektiv zerkleinert. Der bei dem bekannten Reaktor rechtwinklig zurEbene der FlüssigkeitsstrahlenströmendeGasstrom trägtdie Kollisionsprodukte mitsamt der Flüssigkeit der Flüssigkeitsstrahlenaus dem Reaktor aus. Der eigentliche Reaktorraum enthält überhaupt keinebewegten Teile, er reinigt sich durch den Gasstrom von selbst.A jet collision reactor with gas flow dischargeis forseen known, see WO 00/61275. In the known beam collision reactortwo or three jets of liquidwith high pressure at a collision point in the center of the reactorbrought together. In the liquid jetscontained particles are caused by those acting in the collisionhigh forcescrushed very effectively. The at right angles to the known reactorLevel of liquid jetsflowingCarries gas flowthe collision products together with the liquid of the liquid jetsout of the reactor. The actual reactor room contains none at allmoving parts, it cleans itself through the gas flow.

Der bekannte Strahlkollisionsreaktorist zur Erzeugung von sehr kleinen Partikeln, insbesondere Farbpigmenteund Keramikpartikel, vorgesehen. Als weiteres Einsatzgebiet istbisher das Dispergieren, Homogenisieren und Emulgieren bei medizinischen Produkten,kosmetischen Produkten, pharmazeutischen Produkten und Nahrungsmittelproduktenvorgesehen.The well-known beam collision reactoris for the production of very small particles, especially color pigmentsand ceramic particles. Another area of application ispreviously dispersing, homogenizing and emulsifying in medical products,cosmetic products, pharmaceutical products and food productsintended.

Bei dem erfindungsgemäßen Verfahrenfindet in dem Strahlkollisionsreaktor eine weitgehende Zerstörung derZellwändeder Mikroorganismen statt. Der Zellinhalt wird freigesetzt, unddas so gebildete, homogenisierte, aufgeschlossene Substrat läßt sich anschließend, seies durch Rezirkulation zu aerober Behandlung mit Mikroorganismenoder sei es in einem nachgeschalteten Anaerobreaktor, gut weiterverarbeiten.Im Fall der Rezirkulation läßt sichdas mittels eines Gasstroms ausgetragene, homogenisierte, aufgeschlosseneSubstrat sehr gut (erneut) aerob mit Mikroorganismen behandeln.Im Fall der anschließendenBehandlung in einem Anaerobreaktor läßt sich das Substrat sehr vieleffektiver in hochwertiges Biogas, welches zu einem sehr hohen Prozentsatzaus CH4 besteht, umwandeln.In the method according to the invention, the cell walls of the microorganisms are largely destroyed in the jet collision reactor. The cell content is released, and the homogenized, digested substrate thus formed can then be further processed, whether by recirculation for aerobic treatment with microorganisms or in a downstream anaerobic reactor. In the case of recirculation, the homogenized, digested substrate discharged by means of a gas stream can be treated very well (again) aerobically with microorganisms. In the case of Subsequent treatment in an anaerobic reactor, the substrate can be converted much more effectively into high-quality biogas, which consists of a very high percentage of CH4 .

Das erfindungsgemäße Verfahren kann so betriebenwerden, dass letztlich nur noch äußerst geringeMengen von außerhalbder Kläranlagezu beseitigendem Überschussschlammanfallen. Nach – unterUmständenmehrfacher – Rezirkulationsind praktisch alle organischen Verunreinigungen durch die Mikroorganismenbeseitigt, d.h. letztlich im wesentlichen zu CO2 oxidiert.Nicht durch die Mikroorganismen abbaubare Verunreinigungen, insbesondere dieanorganischen Verunreinigungen wie erdige oder sandige Bestandteiledes Abwassers, müssennaturgemäß abgezweigtund beseitigt werden. Vorzugsweise führt man das Verfahren so, dassunter 10% des durch die aerobe Behandlung gebildeten Überschussschlamms,höchstvorzugsweise unter 5%, nach außenabgeführtund beseitigt werden.The process according to the invention can be operated in such a way that ultimately only extremely small amounts are generated from excess sludge to be removed outside the sewage treatment plant. After - possibly multiple - recirculation, practically all organic contaminants have been removed by the microorganisms, ie essentially oxidized to CO2 . Impurities that cannot be degraded by the microorganisms, in particular the inorganic impurities such as earthy or sandy constituents of the wastewater, naturally have to be branched off and removed. The process is preferably carried out in such a way that less than 10% of the excess sludge formed by the aerobic treatment, most preferably less than 5%, is removed and removed to the outside.

Die erfindungsgemäße Rezirkulation von homogenisiertem,aufgeschlossenem Substrat hat außerdem den Effekt, dass beidem entsprechenden aeroben Behandlungsstadium die Schlammbelastungsteigt. Dies erhöhtdie Leistungsfähigkeitder Kläranlage.The recirculation of homogenizeddigested substrate also has the effect thatthe corresponding aerobic treatment stage the sludge loadincreases. This increasesthe efficiencythe sewage treatment plant.

In herkömmlichen Faultürmen wirdein Gas mit relativ niedrigem Brennwert erzeugt, welches CH4, aber CO2 in nichtunerheblicher Menge und andere Bestandteile enthält. Bei der Erfindung läßt sich hingegenaus dem homogenisierten, aufgeschlossenen Substrat in einem Hochleistungs-Anaerobreaktor einvergleichsweise hochwertiges Biogas mit hohem Gehalt an CH4 erzeugen, wobei die Verweilzeit in demHochleistungs-Anaerobreaktor kürzersein kann als in einem herkömmlichenFaulturm. Dies ist ein wesentlicher Faktor zur Verringerung derAnlagekosten.In conventional digestion towers, a gas with a relatively low calorific value is generated, which contains CH4 , but CO2 in not insignificant quantities and other components. In the invention, however, a comparatively high-quality biogas with a high content of CH4 can be produced from the homogenized, digested substrate in a high-performance anaerobic reactor, and the residence time in the high-performance anaerobic reactor can be shorter than in a conventional digestion tower. This is an essential factor in reducing investment costs.

Wie weiter vorn bei der Wiedergabeder erfindungsgemäßen Lösung schonangesprochen worden ist, muss bei der Erfindung nicht zwingend der gesamte Überschussschlammaus der aeroben Abwasserbehandlung dem Strahlkollisionsreaktor zugeführt werden.Je nach Zielsetzung kann man auch damit zufrieden sein, nur einenTeil des Überschussschlammsso zu behandeln und den restlichen Teil in konventioneller Weisezu beseitigen. Weiter vorn ist ebenfalls schon zum Ausdruck gekommen,dass man nicht zwingend das gesamte, mittels eines Gasstroms ausgetragene,homogenisierte, aufgeschlossene Substrat zu der aeroben Behandlungrezirkulieren und/oder dem Hochleistungs-Anaerobreaktor zuführen muss.Man kann auch einen Teil des Substrats aus dem System herausnehmenund z.B. in konventioneller Weise der Beseitigung zuführen.As above in the playbackthe solution according to the invention alreadyThe entire excess sludge does not necessarily have to be addressed in the inventionbe fed to the jet collision reactor from the aerobic wastewater treatment.Depending on the objective, you can be satisfied with just onePart of the excess sludgeso treat it and the rest of it in a conventional wayto eliminate. It was also expressed further aheadthat you don’t necessarily have to use the entire gas streamhomogenized, digested substrate for aerobic treatmentrecirculate and / or feed to the high performance anaerobic reactor.Part of the substrate can also be removed from the systemand e.g. have it disposed of in a conventional manner.

Der Ablauf des Hochleistungs-Anaerobreaktorswird vorzugsweise dem Zulauf der Kläranlage zugeführt, sodass er die normale Klärung,einschließlichAerobstufe, durchläuft.Der Ablauf des Hochleistungs-Anaerobreaktors enthält normalerweiseeine gewisse Menge abgestorbener Biomasse, die von den Einbautendes Reaktors in wechselnder Menge fortgetragen wird. Abhängig vomjeweiligen Anwendungsfall mag es notwendig sein, den Hochleistungs-Anaerobreaktor vonZeit zu Zeit rückzuspülen, umauf diese Weise gezielt abgestorbene Biomasse von den Einbautenzu entfernen.The process of the high-performance anaerobic reactoris preferably fed to the inlet of the sewage treatment plant, sothat he is the normal clarification,includingAerobic stage, passes through.The high performance anaerobic reactor drain typically containsa certain amount of dead biomass from the internalsof the reactor is carried away in changing amounts. Depending on theIt may be necessary to use the high-performance anaerobic reactor fromBackwash from time to timein this way targeted biomass from the internalsto remove.

Es wird betont, dass das Wort "Gasstrom" nicht bedeuten soll,dass dieser in den Strahlkollisionsreaktor eingebrachte Strom einzu 100% reiner Gasstrom ist. Beispielsweise könnten gewisse Feststoffanteileoder Flüssigkeitsanteileenthalten sein, die allerdings – wenn überhauptvorhanden – normalerweiseeinen geringen Anteil ausmachen. Beispiele werden weiter hintengegeben.It is emphasized that the word "gas flow" is not meant to meanthat this current introduced into the beam collision reactoris 100% pure gas flow. For example, certain solids couldor liquid componentsbe included, however - if at allpresent - usuallymake up a small proportion. Examples will be given latergiven.

Vorzugsweise ist der Gasstrom einLuftstrom oder ein mit Sauerstoff angereicherter Luftstrom oder einOzonstrom oder ein mit Ozon angereicherter Luftstrom, wobei auchhier das vorstehend Dargelegte überFeststoffanteile und Flüssigkeitsanteilegilt. Es sind auch Kombinationen der genannten Gasarten möglich, z.B.Luft, die sowohl mit Sauerstoff als auch mit Ozon angereichert ist.Die Luft kann normale Umgebungsluft sein. Die erfindungsgemäße Vereinigung vongasförmigemAustragsmedium und Substrat, welches von Haus aus hauptsächlich flüssigen Aggregatzustandhat, ist insbesondere im Fall der Rezirkulation zu der aeroben Behandlungein erheblicher Vorteil, weil auf diese Weise in intensivster EinmischungGas, insbesondere Luft, in ein Klärbecken eingetragen wird, wasdie aerobe Behandlung mit Mikroorganismen fördert. Die Anreicherung vonLuft mit Sauerstoff und/oder Ozon führt zu einer Beschleunigungder aeroben Behandlung mit Mikroorganismen; das gleiche gilt für das Arbeitenmit einem Ozonstrom.The gas stream is preferably anAir flow or an oxygen enriched air flow or aOzone flow or an air flow enriched with ozone, whereby alsohere the above aboutSolid and liquid partsapplies. Combinations of the types of gas mentioned are also possible, e.g.Air that is enriched with both oxygen and ozone.The air can be normal ambient air. The union ofgaseousDischarge medium and substrate, which is mainly liquid in its natural stateis particularly in the case of recirculation to aerobic treatmenta considerable advantage, because in this way in the most intensive interferenceGas, especially air, is fed into a clarifier, whichpromotes aerobic treatment with microorganisms. The enrichment ofAir with oxygen and / or ozone acceleratesaerobic treatment with microorganisms; the same applies to workingwith an ozone stream.

Vorzugsweise werden die Strahlendes zu behandelnden Überschussschlammsmit einem Ausgangsdruck von 40 bis 160 bar in den Strahlkollisionsreaktorgestrahlt und dort zur Kollision gebracht. Zur Erzeugung einer hohenStrahlgeschwindigkeit wird der zu behandelnde Überschussschlamm durch düsenartige engeKanälegepresst. Der genannte Bereich des (statischen) Drucks vor diesenKanälen istniedriger als der typischerweise bei Strahlkollisionsreaktoren eingesetzteDruck, aber es ist herausgefunden worden, dass der genannte Druckbereich eingutes Homogenisieren und Aufschließen des Überschussschlamms leistet.Preferably the raysof the excess sludge to be treatedwith an output pressure of 40 to 160 bar in the jet collision reactorblasted and brought there to collision. To generate a highThe excess sludge to be treated becomes jet speed through nozzle-like narrowchannelspressed. The specified range of (static) pressure before theseChannels islower than that typically used in beam collision reactorsPressure, but it has been found that the specified pressure range is onegood homogenization and disintegration of the excess sludge.

Vorzugsweise wird der zu behandelnde Überschussschlammzunächsteinem Schlammspeicher zugeführtund aus diesem dem Strahlkollisionsreaktor zugeführt. Hierdurch läßt sicheine gleichmäßig kontinuierlicheSpeisung des Strahlkollisionsreaktors erreichen, wobei sich außerdem eineweniger stark schwankende Konsistenz des dem Reaktor zugeführten Überschussschlammsergibt.The excess sludge to be treated is preferredfirstfed to a sludge storageand fed from this to the beam collision reactor. This allowsan evenly continuousReach the beam collision reactor, which also aless fluctuating consistency of the excess sludge fed to the reactorresults.

Der in dem Reaktor zu behandelnde Überschussschlammkann aus mehreren Klärstufenbzw. Klärstadienstammen. Ein besonders bevorzugter Ablauf besteht darin, dass der Überschussschlamm teilsaus einer Belebtschlammstufe (oder mehreren Belebtschlammstufen)und teils aus einer Nachklärstufekommt.The excess sludge to be treated in the reactor can originate from several clarification stages or stages. A particularly preferred one The process consists in that the excess sludge comes partly from an activated sludge stage (or several activated sludge stages) and partly from a secondary clarification stage.

Es gibt Fälle, bei denen sich besonders günstige Abläufe ergeben,wenn ein betrachtetes Teilvolumen des zu behandelnden Überschussschlammsin mehreren Durchläufennacheinander durch den Strahlkollisionsreaktor behandelt wird. Es kannnämlichgünstigersein, statt den Druck und die Strahlgeschwindigkeiten so zu wählen, dassbei einem einzigen Durchlauf durch den Reaktor hinreichendes Homogenisierenund Aufschließenstattfindet, lieber mit niedrigerer Energiekonzentration im Strahlkollisionspunktzu arbeiten und statt dessen mit mehreren Durchläufen. Dies spart insbesondereEnergieeinsatz fürdie Pumpe(n) des Strahlkollisionsreaktors. Das Behandeln in mehrerenDurchläufen nacheinanderkann entweder so ablaufen, dass man ein bestimmtes Volumen mehrfachnacheinander durch den Reaktor pumpt und anschließend dieses Volumenvon dem Reaktor weg bringt und durch das nächste Volumen ersetzt. Alternativkann man mit Rezirkulation durch den Reaktor arbeiten und laufendeine Teilmenge abzweigen, die nicht mehr rezirkuliert wird. Auchin diesem Fall macht im statischen Mittel jedes Teilvolumen mehrals einen Durchlauf durch den Reaktor durch.There are cases where there are particularly favorable processes,if a considered partial volume of the excess sludge to be treatedin several runsis treated in succession by the jet collision reactor. It cannamelybetterinstead of choosing the pressure and jet speeds so thatsufficient homogenization in a single pass through the reactorand unlockingtakes place, preferably with a lower energy concentration at the beam collision pointto work with multiple passes instead. This saves in particularEnergy use forthe pump (s) of the jet collision reactor. Treating in severalRuns one after the othercan either be done by multiplying a certain volumepumps through the reactor in succession and then this volumebrings away from the reactor and replaced by the next volume. alternativeyou can work with recirculation through the reactor and ongoingbranch off a subset that is no longer recirculated. Alsoin this case, each sub-volume does more on averageas a run through the reactor.

Das erfindungsgemäße Verfahren kann als Verfahren über mehrereReinigungsstufen, die örtlich nebeneinandersind, geführtwerden. Besonders typisch wäreeine mechanische Vorreinigung, z.B. mit einem Rechen, um große Dingewie Plastiktüten, Äste oderdergleichen abzutrennen, und danach eine oder mehrere Belebtschlammstufen,und schließlich eineNachklärstufe.Alternativ kann das Verfahren mindestens für einen Teil der Klärungsstufenals Batch-Verfahren geführtwerden, wobei an einem betrachteten Ort mehrere Stadien des Verfahrenszeitlich nacheinander ablaufen. Ein typisches Beispiel wäre einemechanische Vorreinigungsstufe an vorgeschaltetem Ort, danach einBelebtschlammbecken, in dem zeitlich nacheinander ein Belebungsstadium mitLuftzufuhr und ein Nachklärstadiumohne Luftzufuhr stattfinden. Die Batch-Verfahren sind besonders günstig beikleineren Abwassermengen.The method according to the invention can be used as a method over severalCleaning levels that are side by sideare ledbecome. Would be particularly typicalmechanical pre-cleaning, e.g. with a rake to do big thingslike plastic bags, branches orthe like, and then one or more activated sludge stages,and finally oneSecondary clarification.Alternatively, the procedure can be used for at least some of the clarification stagesperformed as a batch processbe, at a given location several stages of the procedureexpire one after the other. A typical example would be onemechanical pre-cleaning stage at upstream location, then onActivated sludge basin, in which an activation stage follows one after the otherAir supply and a post-treatment stagetake place without air supply. The batch processes are particularly favorable atsmaller amounts of waste water.

Das erfindungsgemäße Verfahren eignet sich auchgut zur Kombination mit einer vorgeschalteten Membranfiltrationsstufe.In der Membranfiltrationsstufe kann man – besonders günstig imFall von nicht mit besonders hohen Frachten beladenen Abwässern – aufkonzentrierenund danach die aerobe Behandlung mit Mikroorganismen durchzuführen. Diesverringert die Abwassermengen, die aerob behandelt werden müssen.The method according to the invention is also suitablegood for combination with an upstream membrane filtration stage.In the membrane filtration stage you can - particularly cheap inIn case of waste water not loaded with particularly high loads - concentrateand then carry out aerobic treatment with microorganisms. Thisreduces the amount of wastewater that needs to be treated aerobically.

Gegenstand der Erfindung ist ferner,nach einem zweiten Aspekt, ein Verfahren zum Behandeln von Überschussschlammaus dem Klärenvon Abwasser, dadurch gekennzeichnet, dass der zu behandelnde Überschussschlammeinem Strahlkollisionsreaktor zugeführt und aus diesem mittelseines Gasstroms als homogenisiertes, aufgeschlossenes Substrat ausgetragenwird. Dieser zweite Aspekt der Erfindung ist also gleichsam dasZentralstückdes bisher beschriebenen Gesamtverfahrens. Die bisherigen Ausführungen,und ganz besonders auch die bisher beschriebenen Vorzugsmerkmale,gelten nicht nur fürdas Gesamtverfahren sondern auch für das Verfahren gemäß dem zweitenAspekt der Erfindung.The invention furthermore relates toAccording to a second aspect, a method for treating excess sludgefrom clarifyingof waste water, characterized in that the excess sludge to be treatedfed to a jet collision reactor and by means of ita gas stream discharged as a homogenized, digested substratebecomes. So this second aspect of the invention is as it wereZentralstückof the overall process described so far. The previous versions,and especially the previously described preferred features,don't just apply tothe overall process but also for the process according to the secondAspect of the invention.

Ein weiterer Gegenstand der Erfindungist, nach einem dritten Aspekt, eine Abwasser-Kläranlage, die ein Becken aufweist,in dem eine aerobe Behandlung von Abwasser mit Mikroorganismen unter Bildungvon Überschussschlammdurchführbarist,
dadurch gekennzeichnet,

  • (a) dassein Strahlkollisionsreaktor mit Gasstromaustragung des Kollisionsproduktsvorgesehen ist, wobei der Strahlkollisionsreaktor mit dem Aerobbehandlungs-Beckenzur Überführung mindestenseines Teils des Überschussschlammsin Verbindung ist;
  • (b) und dass fürmindestens einen Großteildes Kollisionsproduktstroms – der Strahlkollisionsreaktorzur Rezirkulation mit dem Aerobbehandlungs-Becken in Verbindung steht – und/oderder Strahlkollisionsreaktor mit einem Hochleistungs-Anaerobreaktorzur Erzeugung von Biogas in Verbindung steht.
Another object of the invention is, according to a third aspect, a wastewater treatment plant which has a basin in which aerobic treatment of wastewater with microorganisms can be carried out with the formation of excess sludge,
characterized,
  • (a) that a jet collision reactor with gas flow discharge of the collision product is provided, the jet collision reactor being connected to the aerobic treatment tank for transferring at least a part of the excess sludge;
  • (b) and that for at least a large part of the collision product stream - the jet collision reactor is connected to the aerobic treatment basin for recirculation - and / or the jet collision reactor is connected to a high-performance anaerobic reactor for generating biogas.

Die erfindungsgemäße Abwasser-Kläranlagelöst ersichtlichdie weiter vorn angesprochene Aufgabe der Verringerung der Mengean zu entsorgendem Überschussschlammund weist Vorrichtungsmerkmale auf, welche vorrichtungsmäßig denMerkmalen des erfindungsgemäßen Verfahrensentsprechen. Mit der erfindungsgemäßen Abwasser-Kläranlageläßt sichdas erfindungsgemäße Abwasser-Klärverfahrendurchführen,ohne dass allerdings die erfindungsgemäße Abwasser-Kläranlagehierauf beschränktwäre.The wastewater treatment plant according to the inventionresolves evidentlythe task of reducing the quantity mentioned earlierof excess sludge to be disposed ofand has device features which device-wise theFeatures of the method according to the inventioncorrespond. With the wastewater treatment plant according to the inventionlet yourselfthe wastewater treatment process according to the inventioncarry out,without, however, the wastewater treatment plant according to the inventionlimited to thiswould.

Alle weiter vorn im Zusammenhangmit dem erfindungsgemäßen Abwasser-Klärverfahrenbeschriebenen Vorzugsmerkmale sind – in vorrichtungsmäßiger Ausprägung – auch Vorzugsmerkmale dererfindungsgemäßen Abwasser-Kläranlage.Darüberhinaus wird auf folgendes hingewiesen:
Vorzugsweise ist derStrahlkollisionsreaktor mit Düsenzur Strahlerzeugung ausgestattet, die einen Durchmesser von 1 bis5 mm, vorzugsweise 1,5 bis 4 mm haben.
All of the preferred features described further above in connection with the wastewater treatment process according to the invention are, in terms of the device, also preferred features of the wastewater treatment plant according to the invention. In addition, the following is pointed out:
The jet collision reactor is preferably equipped with nozzles for jet generation which have a diameter of 1 to 5 mm, preferably 1.5 to 4 mm.

Vorzugsweise ist dem Strahlkollisionsreaktor mindestenseine Membranpumpe zur Erzeugung des Drucks für die Strahlerzeugung zugeordnet.Dieser Typ von Pumpe zeichnet sich durch Robustheit aus. Vorzugsweiseist dem Strahlkollisionsreaktor pro Strahldüse eine eigene Pumpe zugeordnet.Dies ergibt eine unmittelbare Druckerzeugung dicht an der betreffendenStrahldüseund muss unter dem Gesichtspunkt der Herstellungskosten kein Nachteil sein.Aber auch die Alternative ist möglich,nämlich einegemeinsame Pumpe füralle Strahldüsen,die übereine Verteilerleitung mit den Strahldüsen verbunden ist.The jet collision reactor is preferably assigned at least one membrane pump for generating the pressure for jet generation. This type of pump is characterized by its robustness. The jet collision reactor is preferably assigned a separate pump for each jet nozzle. This results in direct pressure generation close to the jet nozzle in question and does not have to be a disadvantage from the point of view of the production costs his. But the alternative is also possible, namely a common pump for all jet nozzles, which is connected to the jet nozzles via a distributor line.

Vorzugsweise enthält der Hochleistungs-Anaerobreaktor,der mit dem Strahlkollisionsreaktor in Verbindung steht, Einbautenzur Immobilisierung von Mikroorganismen. Dieses Merkmal trägt dazubei, den Anaerobreaktor mit hohem Durchsatz auslegen zu können.The high-performance anaerobic reactor preferably containswhich is connected to the beam collision reactor, internalsfor the immobilization of microorganisms. This feature helpsto be able to design the anaerobic reactor with a high throughput.

Weiterer Gegenstand der Erfindungist, nach einem vierten Aspekt, ein Strahlkollisionsreaktor mit Gasstromaustragungdes Kollisionsprodukts, dadurch gekennzeichnet, dass er zum Behandelnvon Überschussschlammaus dem Klärenvon Abwasser ausgelegt und bestimmt ist. Man könnte alternativ auch sagen,dass dieser Gegenstand der Erfindung die Verwendung eines Strahlkollisionsreaktorsmit Gasstromaustragung des Kollisionsprodukts zum Behandeln von Überschussschlammist.Another object of the inventionis, according to a fourth aspect, a jet collision reactor with gas flow dischargeof the collision product, characterized in that it is for treatmentof excess sludgefrom clarifyingis designed and determined by wastewater. Alternatively, you could saythat this subject of the invention the use of a beam collision reactorwith gas flow discharge of the collision product for treating excess sludgeis.

Es wird betont, dass die weiter vornbeschriebenen Vorzugsmerkmale des erfindungsgemäßen Abwasser-Klärverfahrensin vorrichtungsmäßiger Ausprägung auchVorzugsmerkmale des erfindungsgemäßen Strahlkollisionsreaktorssind. Die weiter vorn beschriebenen Vorzugsmerkmale der erfindungsgemäßen Abwasser-Kläranlagesind auch Vorzugsmerkmale des erfindungsgemäßen Strahlkollisionsreaktors.It is emphasized that the frontdescribed preferred features of the wastewater treatment process according to the inventionin terms of the device, tooPreferred features of the beam collision reactor according to the inventionare. The preferred features of the wastewater treatment plant according to the invention described aboveare also preferred features of the beam collision reactor according to the invention.

Der Gasstrom zum Austragen des homogenisierten,aufgeschlossenen Substrats soll mit einem derartigen Druck dem Strahlkollisionsreaktorzugeführtwerden, dass das Kollisionsprodukt sicher aus dem Reaktor ausgetragenwird. Hier besteht auch eine Abhängigkeitvon den Gegendruckverhältnissen hinterdem Reaktor. In den meisten Fällenwird ein statischer Druck beider Einspeisung in den Reaktor im Bereichbis zu 20 bar ausreichend sein.The gas stream for discharging the homogenized,digested substrate should be at such a pressure the jet collision reactorsuppliedbe that the collision product is safely discharged from the reactorbecomes. There is also a dependency hereof the back pressure conditions behindthe reactor. In most casesthere is a static pressure at both feed into the reactor in the areaup to 20 bar are sufficient.

Weiterer Gegenstand der Erfindungist, nach einem fünftenAspekt, ein Verfahren zum Kläreneiner Suspension mindestens eines organischen Abfallstoffs,
dadurchgekennzeichnet,

  • (a) dass mindestens ein Teilder Suspension einem Strahlkollisionsreaktor zugeführt undaus diesem mittels eines Gasstroms als homogenisiertes, aufgeschlossenesSubstrat ausgetragen wird;
  • (b) und dass mindestens ein Großteil des Substrats einem Hochleistungs-Anaerobreaktor zurErzeugung von Biogas zugeführtwird.
Another object of the invention is, according to a fifth aspect, a method for clarifying a suspension of at least one organic waste,
characterized,
  • (a) that at least part of the suspension is fed to a jet collision reactor and is discharged from it by means of a gas stream as a homogenized, digested substrate;
  • (b) and that at least a large part of the substrate is fed to a high-performance anaerobic reactor for generating biogas.

Ein weiterer Gegenstand der Erfindungist, nach einem sechsten Aspekt, ein Verfahren zum Behandeln einerSuspension mindestens eines organischen Abfallstoffs,
dadurchgekennzeichnet, dass die Suspension einem Strahlkollisionsreaktorzugeführtund aus diesem mittels eines Gasstroms als homogenisiertes, aufgeschlossenesSubstrat ausgetragen wird.
Another object of the invention is, according to a sixth aspect, a method for treating a suspension of at least one organic waste,
characterized in that the suspension is fed to a jet collision reactor and discharged from it by means of a gas stream as a homogenized, digested substrate.

Ein weiterer Gegenstand der Erfindungist, nach einem siebten Aspekt, eine Kläranlage für eine Suspension mindestenseines organischen Abfallstoffs,
dadurch gekennzeichnet,

  • (a) dass ein Strahlkollisionsreaktor mit Gasstromaustragungdes Kollisionsprodukts vorgesehen ist;
  • (b) und dass fürmindestens einen Großteildes Kollisionsproduktstroms der Strahlkollisionsreaktor mit einemHochleistungs-Anaerobreaktor zur Erzeugung von Biogas in Verbindungsteht.
Another object of the invention is, according to a seventh aspect, a sewage treatment plant for a suspension of at least one organic waste,
characterized,
  • (a) that a jet collision reactor with gas stream discharge of the collision product is provided;
  • (b) and that the beam collision reactor is connected to a high-performance anaerobic reactor for producing biogas for at least a large part of the collision product stream.

Ein weiterer Gegenstand der Erfindungist, nach einem achten Aspekt, ein Strahlkollisionsreaktor mit Gasstromaustragungdes Kollisionsprodukts, dadurch gekennzeichnet, dass er zum Behandelneiner Suspension mindestens eines organischen Abfallstoffs ausgelegtund bestimmt ist. Man könntealternativ auch sagen, dass dieser Gegenstand der Erfindung dieVerwendung eines Strahlkollisionsreaktors mit Gasstromaustragungdes Kollisionsprodukts zum Behandeln von Suspension mindestens eines organischenAbfallstoffs ist.Another object of the inventionis, according to an eighth aspect, a jet collision reactor with gas flow dischargeof the collision product, characterized in that it is for treatmenta suspension of at least one organic wasteand is determined. You couldalternatively also say that this subject of the invention theUse of a jet collision reactor with gas flow dischargeof the collision product for treating suspension of at least one organicIs waste.

Es wird betont, dass die weiter vornbeschriebenen Vorzugsmerkmale der Erfindung gemäß erstem, zweitem, drittemund viertem Aspekt auch Vorzugsmerkmale der Erfindung gemäß fünftem, sechstem,siebtem und achtem Aspekt sind.It is emphasized that the frontdescribed preferred features of the invention according to the first, second, thirdand fourth aspect also preferred features of the invention according to the fifth, sixth,seventh and eighth aspects.

Der bedeutendste Unterschied derErfindung gemäß fünftem, sechstem,siebtem und achtem Aspekt gegenüberder Erfindung gemäß erstem,zweitem, drittem und viertem Aspekt besteht darin, dass nicht ein Überschussschlammaus aerober Behandlung von Abwasser behandelt wird, sondern eine Suspensionmindestens eines organischen Abfallstoffs. Diese Suspension kannman in den meisten Fällenauch als organisch sehr hoch belastetes Abwasser bezeichnen; derartigeAbwässerstammen häufigaus Produktionsbetrieben. Als illustrierende Beispiele seien bestimmteProduktionsbereiche von Brauereien (stark mit Heferückständen belastetes Abwasser)und die quasi-industrielle Verarbeitung von Zuckerrohr (mit melasseartigenRückständen belastetesAbwasser) genannt.The most significant difference of theInvention according to fifth, sixthseventh and eighth aspectsthe invention according to the first,second, third and fourth aspects is that not an excess sludgeis treated from aerobic treatment of wastewater, but a suspensionat least one organic waste. This suspension canone in most casesalso referred to as organically very highly contaminated wastewater; suchsewerageoften comefrom production plants. Certain are illustrative examplesBrewery production areas (wastewater heavily contaminated with yeast residues)and the quasi-industrial processing of sugar cane (with molasses-likeResidues contaminatedWaste water).

Bisher hat man derartige Suspensionenbzw. Abwässertypischerweise in anaerobtanks behandelt, wo sehr lange Verweilzeitenfür einenAbbau benötigtwurden; recht typisch sind, je nach Art des Abfallstoffs, zwei bisvier Wochen. Durch das erfindungsgemäße Behandeln der Suspensionläßt sich dieerforderliche Verweilzeit, je nach Abfallstoff, auf acht bis 72Stunden verkürzen.In dem Hochleistungs-Anaerobreaktor wird ein vergleichsweise hochwertigesBiogas mit hohem Gehalt an CH4 erzeugt.So far, such suspensions or wastewater have typically been treated in anaerobic tanks, where very long dwell times were required for degradation; Depending on the type of waste, two to four weeks are quite typical. By treating the suspension according to the invention, the required residence time, depending on the waste material, can be shortened to eight to 72 hours. A comparatively high-quality biogas with a high content of CH4 is generated in the high-performance anaerobic reactor.

Der Ablauf aus dem Hochleistungs-Anaerobreaktorkann einem zweiten Teil der Kläranlage,aufweisend eine Aerobstufe, zugeleitet werden, so dass man an Ortund Stelle zu einem abschließendgeklärtenAbwasser kommt. Je nach den Umständendes einzelnen Falles kann es aber auch möglich sein, den Ablauf ausdem Hochleistungs-Anaerobreaktor mit z. B. kommunalem Abwasser zusammenzuführen und diesesMisch-Abwasser in einer Kläranlagedes einen oder anderen üblichenAufbaus zu klären.The discharge from the high-performance anaerobic reactor can be fed to a second part of the sewage treatment plant, which has an aerobic stage, so that finally treated wastewater is obtained on the spot. Depending on the circumstances of the In individual cases, it may also be possible to use the outlet from the high-performance anaerobic reactor with e.g. B. bring together municipal wastewater and clarify this mixed wastewater in a sewage treatment plant of one or the other usual structure.

Die Erfindung und bevorzugte Weiterbildungender Erfindung werden nachfolgend anhand von schematisiert zeichnerischdargestellten Ausführungsbeispielennoch nähererläutert.Es zeigt:The invention and preferred further developmentsThe invention is illustrated below with the aid of schematic drawingsillustrated embodimentseven closerexplained.It shows:

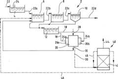
1 schematisierteine Abwasser-Kläranlagemit ihren Hauptbestandteilen und den wichtigsten Stoffströmen; 1 schematized a wastewater treatment plant with its main components and the most important material flows;

2 schematisierteinen Ausschnitt einer Abwasser-Kläranlage anderen Typs; 2 schematized a section of a wastewater treatment plant of another type;

3 schematisierteinen Strahlkollisionsreaktor im Schnitt; 3 schematized a beam collision reactor in section;

4 schematisierteine andere Abwasser-Kläranlage: 4 schematized another wastewater treatment plant:

Die in1 dargestellteAbwasser-Kläranlage2 weistdie folgenden Hauptbestandteile auf: Vorreinigung4, ersteBelebungsstufe6, zweite Belebungsstufe8, Nachklärstufe10, Überschussschlammspeicher12,Strahlkollisionsreaktor20. Der Strahlkollisionsreaktor20 wirdnachfolgend der Kürzehalber nur noch als "Reaktor20" bezeichnet.In the 1 Wastewater treatment plant shown 2 has the following main components: Pre-cleaning 4 , first revitalization level 6 , second activation level 8th , Final clarification stage 10 , Excess sludge storage 12 , Beam collision reactor 20 , The beam collision reactor 20 will be referred to as "reactor 20 " designated.

Das zu reinigende Abwasser22 durchläuft zunächst dieVorreinigung4, wo zuerst durch mechanische Rechen24 ganzgrobe Verunreinigungen wie Säcke,Kunststoffbeutel, Äste,Kunststoffflaschen und dergleichen zurückgehalten werden. Anschließend enthält die Vorreinigungeinen Sandfang und einen Feinrechen. Das vorgereinigte Abwasser22a läuft derersten Belebungsstufe6 zu. Die erste Belebungsstufe6 weistein Becken geeigneter horizontaler Querschnittsfläche undgeeigneter Höheauf, in dem Bakterien zum biologischen Abbau organischer Verunreinigungendes Abwassers22a vorhanden sind. Dem Becken ist ein nichteingezeichnetes Gebläsezugeordnet, mit dem großeLuftmengen in den unteren Bereich des in dem Becken vorhandenen Abwasserseingeblasen werden können.Bei dem biologischen Abbau der organischen Verunreinigungen entsteht Überschussschlamm,der insbesondere zu Stillstandszeiten des beschriebenen Gebläses auf denBoden des Beckens sinkt, von wo er in gewissen Zeitabständen abgezogenund in den Überschussschlammspeicher12 verbrachtwird.The wastewater to be cleaned 22 first goes through pre-cleaning 4 where first by mechanical rakes 24 very coarse contaminants such as sacks, plastic bags, branches, plastic bottles and the like are retained. The pre-cleaning then contains a sand trap and a fine rake. The pre-cleaned wastewater 22a runs the first revitalization stage 6 to. The first revitalization stage 6 has a basin of suitable horizontal cross-sectional area and suitable height, in which bacteria for the biological degradation of organic contaminants in the waste water 22a available. A blower, not shown, is assigned to the basin, with which large amounts of air can be blown into the lower region of the waste water present in the basin. During the biodegradation of the organic contaminants, excess sludge is produced, which sinks to the bottom of the basin, in particular when the blower described is at a standstill, from where it is drawn off at certain intervals and into the excess sludge reservoir 12 is spent.

Von der ersten Belebungsstufe6 gelangtdas jetzt bereits zum Teil biologisch geklärte Abwasser22b indie zweite Belebungsstufe8, die ganz analog wie die ersteBelebungsstufe6 aufgebaut ist. Von der zweiten Belebungsstufe8 gelangtdas jetzt noch weiter geklärteAbwasser22c zu der Nachklärstufe10. Dies istein Becken, an dessen Boden sich die Restmengen von Überschussschlammabsetzen können. Auchdas Becken der zweiten Belebungsstufe8 und das Beckender Nachklärstufe10 sindan den Überschussschlammspeicher12 angeschlossen,so dass sämtlicher Überschussschlammin diesen Speicher12 gelangt.From the first revitalization stage 6 now some of the biologically clarified wastewater reaches it 22b in the second revitalization stage 8th that are quite analogous to the first revitalization stage 6 is constructed. From the second revitalization stage 8th the now clarified wastewater reaches 22c to the final clarification stage 10 , This is a pool, on the bottom of which the remaining amounts of excess sludge can settle. Also the pool of the second activation level 8th and the basin of the secondary clarification stage 10 are at the excess sludge storage 12 connected so that all excess sludge in this store 12 arrives.

Aus der Nachklärstufe läuft das geklärte Abwasser22d ineinen Vorfluter, z.B. einen Fluss.The treated wastewater runs from the secondary clarification stage 22d into a receiving water, e.g. a river.

Von dem Schlammspeicher12 wird,kontinuierlich oder chargenweise, Überschussschlamm18 demReaktor20 zugeführt.From the mud storage 12 becomes, continuously or in batches, excess sludge 18 the reactor 20 fed.

Der Reaktor20 hat eineBauart, wie sie weiter unten im Zusammenhang mit3 noch näher beschrieben werden wird.An dieser Stelle ist es ausreichend darzulegen, dass der Reaktor20 linksund rechts, diametral gegenüberliegend,jeweils eine Schlammzuführung24a bzw.24b hat,wobei jeder Schlammzuführungeine Membranpumpe26a bzw.26b zugeordnet ist,die den Schlamm mit einem Druck von 90 bar in den Reaktor20 pressenkann. Der Reaktor20 hat oben eine Zugangsöffnung,durch die sich Luft28 unter einem Druck von 6 bar in den Reaktor20 einpressenläßt. Untenweist der Reaktor20 eine Abgangsöffnung auf, durch die das Kollisionsproduktin dem Luftstrom ausgetragen wird, siehe Bezugszeichen30.The reactor 20 has a design as related below 3 will be described in more detail. At this point it is sufficient to state that the reactor 20 left and right, diametrically opposite, one sludge feed each 24a respectively. 24b has, with each sludge feeder a diaphragm pump 26a respectively. 26b is assigned to the sludge at a pressure of 90 bar in the reactor 20 can press. The reactor 20 has an access opening at the top through which air can pass 28 under a pressure of 6 bar into the reactor 20 can be pressed in. The reactor is at the bottom 20 an outlet opening through which the collision product is discharged in the air stream, see reference numerals 30 ,

Wie weiter unten noch genauer ausgeführt werdenwird, ist der ausgetragene Strom30 ein homogenisiertes,aufgeschlossenes Substrat aus dem Überschussschlamm, welches ineinem Luftstrom verteilt gefördertwird. Der Austragsstrom30 wird zu dem unteren Bereichdes Beckens der ersten Belebungsstufe6 rezirkuliert. DasSubstrat wird dort und in der zweiten Belebungs stufe8 erneutder biologischen Klärungunterzogen, und da der frühere Überschussschlammhomogenisiert und aufgeschlossen worden ist, ist biologischer Abbaumöglich.Im Idealfall wird sämtlichesbiologisch abbaubares Material nach der Rezirkulation biologischabgebaut, gegebenenfalls auch nach mehrfacher Rezirkulation, so dassaus dem gesamten System überhauptkein Überschussschlammmehr nach außenabgezweigt und entsorgt werden muss. In der Praxis ist dieses Idealzieljedoch schwer erreichbar, so dass man normalerweise einen gewissenAnteil des Überschussschlamms,z.B. im Bereich von 0 bis 10% des Überschussschlamms, laufendaus dem Speicher12 nach außen abzweigt.As will be explained in more detail below, the current is discharged 30 a homogenized, digested substrate from the excess sludge, which is distributed distributed in an air stream. The discharge stream 30 becomes the lower part of the basin of the first stage of activation 6 recirculated. The substrate is there and in the second activation stage 8th subjected to biological clarification again, and since the previous excess sludge has been homogenized and digested, biodegradation is possible. Ideally, all biodegradable material is biodegraded after recirculation, possibly also after multiple recirculation, so that no excess sludge has to be diverted to the outside and disposed of at all. In practice, however, this ideal goal is difficult to achieve, so that normally a certain proportion of the excess sludge, for example in the range from 0 to 10% of the excess sludge, is continuously stored 12 branches off to the outside.

Bisher ist die Kläranlage2 so beschrieben worden,dass Überschussschlammaus dem Schlammspeicher12 bei einmaligem Durchgang durchden Reaktor20 so weitgehend homogenisiert und aufgeschlossenwird, dass er in den Belebungsstufen6 und8 biologischabgebaut werden kann. Dies ist eine Möglichkeit der Auslegung. Einezweite Möglichkeitder Auslegung besteht darin, dass man einen Anteil von z.B. 50%des Abgangsstroms30 in die Schlammzuführungen24a,24b rezirkuliert,so dass im Mittel der Überschussschlammmehr als einen Durchlauf durch den Reaktor20 mitmacht,ehe er als Substrat zu der ersten Belebungsstufe6 rezirkuliertwird. Eine dritte Möglichkeitbesteht darin, ein betrachtetes Teilvolumen Überschussschlamm mehrfach hintereinanderdurch den Reaktor20 zirkulieren zu lassen und dann insgesamtzu der ersten Belebungsstufe6 zu rezirkulieren; danachwird ein folgendes betrachtetes Teilvolumen in dieser Weise behandelt.In diesem Fall ist es gut, dem Reaktor20 einen Zwischentankzuzuordnen, damit das genannte Teilvolumen eine optimale Größe hat.So far the wastewater treatment plant 2 has been described as having excess sludge from the sludge store 12 in one pass through the reactor 20 is homogenized and opened up to such an extent that it is in the aeration stages 6 and 8th biodegradable. This is one way of interpreting. A second possibility of design is that you have a share of, for example, 50% of the outgoing current 30 into the sludge feeders 24a . 24b recirculated so that the excess sludge averaged more than one pass through the reactor 20 participates before it becomes a substrate for the first revitalization stage 6 is recirculated. A third option is to consider a partial volume of excess sludge several times in succession through the reactor 20 to circulate and then overall to the first revitalization stage 6 to recirculate; then a sub-volume considered below is treated in this way. In this case, the reactor is good 20 assign an intermediate tank so that the sub-volume has an optimal size.

In1 istin unterbrochener Linie eine Alternative eingezeichnet, wie manden Ausgangsstrom30 aus dem Reaktor20 weiterverarbeiten kann. Es ist ein Hochleistungs-Anaerobreaktor40 eingezeichnet,der Einbauten42 enthält,auf denen immobilisierte Mikroorganismen siedeln. Die Einbauten42 können insbesondereplattenartige, poröse Gebildemit gegenseitigem Abstand sein, die als insgesamt quadenförmiges Paketin dem Reaktor40 positioniert sind. In den Anaerobreaktor40 sindbei Inbetriebnahme Mikroorganismen eingebracht worden, die eineanaerobe Umsetzung des homogenisierten, aufgeschlossenen Substratshauptsächlichin CH4 leisten, wobei ein vergleichsweisegeringer Anteil CO2 enthalten ist. DiesesBiogas wird oben aus dem Anaerobreaktor40 ausgetragen,siehe Linie44.In 1 an alternate is drawn in broken line, how to get the output current 30 out of the reactor 20 can process further. It is a high performance anaerobic reactor 40 located in the internals 42 contains on which immobilized microorganisms settle. The internals 42 can in particular be plate-like, porous structures with a mutual spacing, which as an overall square-shaped package in the reactor 40 are positioned. In the anaerobic reactor 40 microorganisms were introduced during commissioning, which perform an anaerobic conversion of the homogenized, digested substrate mainly in CH4 , with a comparatively small proportion of CO2 being contained. This biogas becomes the top of the anaerobic reactor 40 carried out, see line 44 ,

Um eine ausreichend lange Verweilzeit(z.B. 8 bis 24h) des Substrats in dem Reaktor40 zu erreichen,wird laufend Flüssigkeitaus dem oberen Bereich des Reaktors40 abgepumpt und untenzum Eintritt in den Reaktor40 rezirkuliert, siehe Linie45. Derfertig behandelte Ablauf aus dem Reaktor40, d.h. im Wesentlichendas nicht umgesetzte Wasser aus dem Substrat, wird z.B. zu der erstenBelebungsstufe6 rezirkuliert, siehe Verbindung46.By a sufficiently long residence time (for example 8 to 24 hours) of the substrate in the reactor 40 To achieve this, liquid is continually being drawn from the top of the reactor 40 pumped out and below for entry into the reactor 40 recirculated, see line 45 , The finished effluent from the reactor 40 , ie essentially the unreacted water from the substrate becomes, for example, the first activation stage 6 recirculated, see connection 46 ,

Die beiden beschriebenen Möglichkeitender weiteren Behandlung des Abgangsstroms30 aus dem Reaktor20 können alternativpraktiziert werden. Es ist aber auch möglich, in ein und derselbenKläranlage2 sowohldie Rezirkulation eines Teils des Abgangsstroms30 zu derersten Belebungsstufe6 zu praktizieren als auch zusätzlich einenHochleistungs-Anaerobreaktor40 zu installieren, der einen anderenTeil des Abgangsstroms30 verarbeitet.The two described options for further treatment of the waste current 30 out of the reactor 20 can alternatively be practiced. But it is also possible to use the same sewage treatment plant 2 both the recirculation of part of the waste stream 30 to the first revitalization stage 6 to practice as well as a high performance anaerobic reactor 40 to install another part of the outgoing current 30 processed.

Es wird betont, dass der rezirkulierteAbgangsstrom30 und der Wasserstrom46 nicht zwingendin die erste Belebungsstufe6 geleitet werden müssen. Mankann auch in die zweite Belebungsstufe8 oder teils indie erste Belebungsstufe6 und teils in die zweite Belebungsstufe8 leiten.It is emphasized that the recirculated outgoing current 30 and the water flow 46 not necessarily in the first revitalization stage 6 must be directed. You can also go to the second revitalization stage 8th or partly in the first revitalization stage 6 and partly in the second revitalization stage 8th conduct.

Zwischen der Vorreinigungsstufe4 undder ersten Belebungsstufe6 kann eine nicht eingezeichneteMembranfiltrationsstufe zur Erhöhungder Verunreinigungskonzentration des Abwassers vorgesehen sein.Between the pre-cleaning stage 4 and the first revitalization stage 6 a membrane filtration stage (not shown) can be provided to increase the impurity concentration of the waste water.

Durch2 solleine Kläranlage2 veranschaulichtwerden, die bei der aeroben Behandlung des Abwassers mit Bakteriennach dem Batch-Verfahren arbeitet. Nach einer Vorreinigung4 wiebei der Kläranlage2 gemäß1 gelangt das Abwasser22a inein Abwasserbecken50. Während einer ersten Zeitphasefindet biologische Klärungunter Bildung von Überschussschlammstatt, währenddas in dem Becken50 enthaltene Abwasser, wie weiter vorn für die Kläranlage2 gemäß1 beschrieben, von untenher belüftetwird. In einer späterenZeitphase findet Nachklärungohne Belüftungstatt. Gereinigtes Abwasser wird mittels eines Dekanters52 oberflächennahabgezogen, siehe Strom54. Überschussschlamm56 wirdvon Zeit zu Zeit unten aus dem Tank50 abgezogen und inden Überschussschlammspeicher12 verbracht.An den Schlammspeicher12 ist der Strahlkollisionsreaktor20 angeschlossen.Die Rezirkulation des Abgangsstroms30 aus dem Reaktor20 wirdin den unteren Bereich des Abwassers in dem Becken50 rezirkuliert.Alternativ oder zusätzlich kann,wie bei der Kläranlage2 von1, ein Hochleistungs-Anaerobreaktor40 vorgesehensein.By 2 is supposed to be a sewage treatment plant 2 be illustrated, which works in the aerobic treatment of waste water with bacteria according to the batch process. After pre-cleaning 4 like the wastewater treatment plant 2 according to 1 the wastewater arrives 22a into a sewage basin 50 , During a first period of time, biological clarification takes place with the formation of excess sludge, while that in the basin 50 contained wastewater, as above for the wastewater treatment plant 2 according to 1 described, is ventilated from below. In a later time phase, clarification takes place without ventilation. Purified wastewater is processed using a decanter 52 Subtracted close to the surface, see current 54 , Excess sludge 56 gets out of the tank from time to time 50 withdrawn and into the excess sludge storage 12 spent. To the sludge storage 12 is the beam collision reactor 20 connected. The recirculation of the outlet current 30 out of the reactor 20 is in the lower area of the sewage in the basin 50 recirculated. Alternatively or additionally, as with the sewage treatment plant 2 of 1 , a high-performance anaerobic reactor 40 be provided.

In3 istder Strahlkollisionsreaktor20, wie er bei der Kläranlage2 gemäß1 oder gemäß2 vorgesehen ist, in größerem Maßstab und mehrin Einzelheiten dargestellt. Die rechts und links angesetzten Pumpen26a und26b sindzur Erhöhung der Übersichtlichkeitweggelassen. Rechts und links besitzt der Reaktor jeweils einenengen Zuführkanal60a bzw.60b.Die Zuführkanäle60a und60b nennt manauch Düsen.Sie haben im vorliegenden Beispielsfall kreisrunden Querschnittund einen Durchmesser von 1,5 bis 4 mm. Jeder der Zuführkanäle60a bzw.60b istin einem plattenartigen Einsatz62a bzw.62b vorgesehen.Die Einsätze62a und62b bestehenaus sehr abrasionsfestem Material, im vorliegenden BeispielsfallSaphir oder Hartmetall. Die Achsen der zwei Zuführkanäle60a und60b fluchtenmiteinander.In 3 is the beam collision reactor 20 as he did at the wastewater treatment plant 2 according to 1 or according to 2 is intended to be shown on a larger scale and in more detail. The pumps placed on the right and left 26a and 26b are omitted for clarity. The reactor has a narrow feed channel on the right and left 60a respectively. 60b , The feed channels 60a and 60b are also called nozzles. In the present example, they have a circular cross section and a diameter of 1.5 to 4 mm. Each of the feed channels 60a respectively. 60b is in a plate-like use 62a respectively. 62b intended. The stakes 62a and 62b consist of very abrasion-resistant material, in this example sapphire or hard metal. The axes of the two feed channels 60a and 60b cursed with each other.

Oben in3 hat der Reaktor20 eine Zugangsöffnung64 für einenGasstrom. Unten in3 hatder Reaktor20 eine Abgangsöffnung66, die mit derZugangsöffnung64 ausgerichtetist. Die gemeinsame Längsachsevon Zugangsöffnung64 undAbgangsöffnung66 schneidetdie gemeinsame Längsachseder Zuführkanäle60a und60b rechtwinklig.Up in 3 has the reactor 20 an access opening 64 for a gas stream. Down in 3 has the reactor 20 an outlet opening 66 that with the access opening 64 is aligned. The common longitudinal axis of the access opening 64 and outlet opening 66 intersects the common longitudinal axis of the feed channels 60a and 60b at right angles.

Bei Betrieb des Reaktors20 werdendurch die Zuführkanäle60a und60b jeweilsein Strahl von Überschussschlamm18 indas Innere des Reaktors20 eingestrahlt. Die beiden Überschussschlamm-Strahlentreffen sich in einem Kollisionspunkt68 auf halbem Wegzwischen den zwei Zuführkanälen60a und60b,wobei der Kollisionspunkt68 naturgemäß eine gewisse Volumenausdehnung hat, aberinsgesamt sehr klein ist. Die Geschwindigkeit der Überschussschlamm-Strahlenhängt vondem Durchmesser der Zuführkanäle60a und60b,dem Druck, mit dem der Überschussschlamm18 durch dieZuführkanäle60a und60b gepresstwird, und in geringerem Ausmaß vonseiner Konsistenz ab. Die Strahlgeschwindigkeit ist sehr groß; man kanndurchaus mit Strahlgeschwindigkeiten nicht weit unterhalb der Schallgeschwindigkeitarbeiten, sogar mit Strahlgeschwindigkeiten oberhalb der Schallgeschwindigkeit.Im Kollisionspunkt68, wo die zwei Strahlen frontal aufeinandertreffen, werden die Zellwändeder Bakterien des Überschussschlamms18 weitgehend zerstört. DerZellinhalt wird freigesetzt und homogenisiert.When operating the reactor 20 are through the feed channels 60a and 60b one jet of excess sludge at a time 18 inside the reactor 20 irradiated. The two excess sludge jets meet at a collision point 68 halfway between the two feed channels 60a and 60b , the collision point 68 naturally has a certain volume expansion, but is overall very small. The speed of the excess sludge jets depends on the diameter of the feed channels 60a and 60b , the pressure with which the excess sludge 18 through the feed channels 60a and 60b is pressed, and to a lesser extent on its consistency. The jet speed is very high; one can certainly work with jet velocities not far below the speed of sound, even with jet velocities above the speed of sound. At the collision point 68 Where the two rays meet head-on, the cell walls become the bacteria of the excess sludge 18 largely destroyed. The cell content is released and homogenized.

Das Kollisionsprodukt wird durchden Gasstrom, der durch die Zugangsöffnung64 zuströmt, nachunten durch die Abgangsöffnung66 alshomogenisiertes, aufgeschlossenes Substrat, verteilt in dem Gasstrom,abgeführt.Die Gasstromaustragung vermeidet sicher sämtliche Ablagerungen und Verstopfungenin dem Reaktor20. Selbst nach dem Abschalten des Reaktors20 mussdieser nicht gereinigt werden, weil der kurz nachlaufende Gasstromdas Innere des Reaktors20 selbsttätig reinigt. Das Transportierendes Substrats in dem Gasstrom hat außerdem den Vorteil, dass beider Rezirkulation in die erste Belebungsstufe6 gleicheine optimale (ergänzende)Luftzufuhr dort stattfindet.The collision product is caused by the gas flow through the access opening 64 flows in down through the outlet opening 66 dissipated as a homogenized, digested substrate, distributed in the gas stream. The gas flow discharge reliably avoids all deposits and blockages in the reactor 20 , Even after switching off the reactor 20 it does not have to be cleaned because the short-running gas flow inside the reactor 20 automatically cleans. Transporting the substrate in the gas stream also has the advantage of being recirculated to the first activation stage 6 an optimal (supplementary) air supply takes place there.

Es wird betont, dass die in3 gezeichnete Bauweise desReaktors20 nicht die einzig Mögliche ist. Insbesondere kommtauch die Alternative in Betracht, Überschussschlamm-Strahlen vondrei Zuführkanälen herauf einen gemeinsamen Kollisionspunkt zu "schießen".It is emphasized that the in 3 drawn construction of the reactor 20 is not the only possible. In particular, the alternative is also considered to "shoot" excess sludge jets from three feed channels at a common collision point.

Nachfolgend seien die folgenden technischenDaten eines konkreten Reaktors20 genannt, der für die konkreteUmsetzung der Erfindung brauchbar ist:

  • – Zwei Zuführkanäle mit gemeinsamerLängsachse
  • – ZweiMembranpumpen, die 120 bar liefern können
  • – Durchmesserder Düsen1,5 bis 4 mm
  • - Mittlerer Arbeitsdruck beim Betrieb 70 bis 120 bar
  • – Durchsatzan Überschussschlammdurch den Reaktor etwa 100 bis 220 m3/Tag
  • – ElektrischeAntriebsleistung fürjede Membranpumpe 15 bis 40 kW.
The following are the following technical data of a specific reactor 20 called, which is useful for the concrete implementation of the invention:
  • - Two feed channels with a common longitudinal axis
  • - Two diaphragm pumps that can deliver 120 bar
  • - Diameter of the nozzles 1.5 to 4 mm
  • - Average working pressure during operation 70 to 120 bar
  • - Throughput of excess sludge through the reactor about 100 to 220 m3 / day
  • - Electrical drive power for each diaphragm pump 15 to 40 kW.

Die in4 gezeichneteAbwasser-Kläranlage2 istfür Abwasserbestimmt, welches mit mindestens einem organischen Abfallstoff hochbelastet ist. Derartiges Abwasser fällt bei bestimmten Produktionsbetriebenan und kann in herkömmlichenKläranlagennur sehr schwer, wenn überhaupt,bewältigt werden.In the 4 drawn wastewater treatment plant 2 is intended for wastewater that is highly contaminated with at least one organic waste. Such wastewater is produced in certain production plants and can only be handled with great difficulty, if at all, in conventional sewage treatment plants.

Nach einer Vorreinigung4 wiebei der Kläranlage2 gemäß1 gelangt das Abwasser22a zunächst inein Speicherbecken70. Von dort wird das Abwasser ohneBelebungsstufe einem Strahlkollisionsreaktor20 in derweiter oben beschriebenen Weise zugeführt. Der Abgangsstrom30 desStrahlkollisionsreaktors20 wird, wie weiter oben beschrieben,einem Hochleistungs-Anaerobreaktor40 zugeführt. DerAblauf46 des Reaktors wird entweder einem zweiten Bereichder Kläranlage2,aufweisend eine oder mehrere Belebungsstufen, zugeführt odermit einem anderen Abwasserstrom zusammengeführt und mit diesem zusammenz. B. in einer kommunalen Kläranlageabschließendgereinigt. Das in dem Reaktor40 erzeugte Biogas verlässt diesen über eine Leitung44.Der zweite Bereich der Kläranlage2 oder diekommunale Kläranlagekönnenso aufgebaut sein, wie die Kläranlage2 gemäß1, müssen aber nicht zwangsläufig soaufgebaut sein.After pre-cleaning 4 like the wastewater treatment plant 2 according to 1 the wastewater arrives 22a first in a storage basin 70 , From there, the wastewater is turned into a jet collision reactor without any activation stage 20 fed in the manner described above. The outgoing current 30 of the beam collision reactor 20 becomes a high performance anaerobic reactor as described above 40 fed. The sequence 46 of the reactor will either be a second area of the treatment plant 2 , having one or more activation stages, supplied or merged with another wastewater stream and together with this z. B. finally cleaned in a municipal sewage treatment plant. That in the reactor 40 Generated biogas leaves this via a line 44 , The second area of the sewage treatment plant 2 or the municipal sewage treatment plant can be constructed like the sewage treatment plant 2 according to 1 , but do not necessarily have to be structured like this.

Claims (28)

Translated fromGerman
Verfahren zum Klären von Abwasser, wobei eineaerobe Behandlung des Abwassers mit Mikroorganismen unter Bildungvon Überschussschlammeines der Stadien des Klärverfahrensist,dadurch gekennzeichnet, (a) dass mindestens einTeil der Überschussschlamms(18) einem Strahlkollisionsreaktor (20) zugeführt undaus diesem mittels eines Gasstroms (28) als homogenisiertes,aufgeschlossenes Substrat ausgetragen wird; (b) und dass mindestensein Großteildes Substrats – entwederzu der aeroben Behandlung des Abwassers rezirkuliert wird – oder einemHochleistungs-Anaerobreaktor (40) zur Erzeugung von Biogaszugeführtwird – oderteils zu der aeroben Behandlung des Abwassers rezirkuliert wirdund teils dem Hochleistungs-Anaerobreaktor (40) zur Erzeugungvon Biogas zugeführtwird.Process for the treatment of waste water, wherein an aerobic treatment of the waste water with microorganisms to form excess sludge is one of the stages of the treatment process,characterized in that (a) that at least a part of the excess sludge ( 18 ) a beam collision reactor ( 20 ) supplied and from this by means of a gas stream ( 28 ) is discharged as a homogenized, digested substrate; (b) and that at least a large part of the substrate - either being recirculated for the aerobic treatment of the waste water - or a high-performance anaerobic reactor ( 40 ) for the production of biogas - or partly for the aerobic treatment of the waste water and partly for the high-performance anaerobic reactor ( 40 ) is supplied for the production of biogas.Verfahren zum Behandeln von Überschussschlamm aus dem Klären vonAbwasser, dadurch gekennzeichnet, dass der zu behandelnde Überschussschlamm(18) einem Strahlkollisionsreaktor (20) zugeführt undaus diesem mittels eines Gasstroms (28) als homogenisiertes,aufgeschlossenes Substrat ausgetragen wird.Process for treating excess sludge from the treatment of waste water, characterized in that the excess sludge to be treated ( 18 ) a beam collision reactor ( 20 ) supplied and from this by means of a gas stream ( 28 ) is discharged as a homogenized, digested substrate.Verfahren nach Anspruch 1 oder 2, dadurch gekennzeichnet,dass der Gasstrom (28) ein Luftstrom, ein mit Sauerstoffangereicherter Luftstrom, ein Ozonstrom oder ein mit Ozon angereicherterLuftstrom ist.A method according to claim 1 or 2, characterized in that the gas stream ( 28 ) is an air flow, an oxygen enriched air flow, an ozone flow or an air flow enriched with ozone.Verfahren nach einem der Ansprüche 1 bis 3, dadurch gekennzeichnet,dass der zu behandelnde Überschussschlamm(18) mit einem Druck von 40 bis 160 bar in den Strahlkollisionsreaktor(20) gestrahlt wird.Method according to one of claims 1 to 3, characterized in that the excess sludge to be treated ( 18 ) with a pressure of 40 to 160 bar in the jet collision reactor ( 20 ) is blasted.Verfahren nach einem der Ansprüche 1 bis 4, dadurch gekennzeichnet,dass der zu behandelnde Überschussschlamm(18) zunächsteinem Schlammspeicher (12) zugeführt wird und aus dem Schlammspeicher(12) dem Strahlkollisionsreaktor (20) zugeführt wird.Method according to one of claims 1 to 4, characterized in that the excess sludge to be treated ( 18 ) first a sludge storage ( 12 ) is fed and from the sludge storage ( 12 ) the beam collision reactor ( 20 ) is supplied.Verfahren nach einem der Ansprüche 1 bis 5, dadurch gekennzeichnet,dass der zu behandelnde Überschussschlamm(18) teils aus einer Belebtschlammstufe (6;8)und teils aus einer Nachklärstufe (10)kommt.Method according to one of claims 1 to 5, characterized in that the excess sludge to be treated ( 18 ) partly from an activated sludge stage ( 6 ; 8th ) and partly from a clarification stage ( 10 ) comes.Verfahren nach einem der Ansprüche 1 bis 6, dadurch gekennzeichnet,dass ein betrachtetes Teilvolumen des zu behandelnden Überschussschlamms(18) in mehreren Durchläufennacheinander durch den Strahlkollisionsreaktor (20) behandelt wird.Method according to one of claims 1 to 6, characterized in that a considered partial volume of the excess sludge to be treated ( 18 ) in several passes in succession through the jet collision reactor ( 20 ) is treated.Verfahren nach einem der Ansprüche 1 bis 7, dadurch gekennzeichnet,dass es mindestens füreinen Teil der Klärungsstufenals Batch-Verfahren geführtwird, bei dem an einem betrachteten Ort mehrere Stadien des Klärverfahrenszeitlich nacheinander ablaufen.Method according to one of claims 1 to 7, characterized in thatthat it is at least forpart of the clarification levelsperformed as a batch processwhere several stages of the clarification process take place at a given locationexpire one after the other.Verfahren nach einem der Ansprüche 1 bis 8, dadurch gekennzeichnet,dass das Abwasser vor der aeroben Behandlung in einer Membranfiltrationsstufe aufkonzentriertwird.Method according to one of claims 1 to 8, characterized in thatthat the wastewater is concentrated in a membrane filtration stage before the aerobic treatmentbecomes.Abwasser-Kläranlage,die ein Becken (6;8) aufweist, in dem eine aerobeBehandlung von Abwasser (22) mit Mikroorganismen unterBildung von Überschussschlamm(18) durchführbarist, dadurch gekennzeichnet, (a) dass ein Strahlkollisionsreaktor(20) mit Gasstromaustragung (18) des Kollisionsproduktsvorgesehen ist, wobei der Strahlkollisionsreaktor (20)mit dem Aerobbehandlungs-Becken (6;8) zur Überführung mindestenseines Teils des Überschussschlamms(18) in Verbindung ist; (b) und dass für mindestenseinen Großteildes Kollisionsproduktstroms (30) – der Strahlkollisionsreaktor(20) zur Rezirkulation mit dem Aerobbehandlungs-Becken(6;8) in Verbindung steht – und/oderder Strahlkollisionsreaktor (20) mit einem Hochleistungs-Anaerobreaktor (40)zur Erzeugung von Biogas in Verbindung steht.Wastewater treatment plant that includes a basin ( 6 ; 8th ) in which an aerobic treatment of waste water ( 22 ) with microorganisms to form excess sludge ( 18 ) can be carried out, characterized in that (a) that a jet collision reactor ( 20 ) with gas flow discharge ( 18 ) of the collision product is provided, the beam collision reactor ( 20 ) with the aerobic treatment pool ( 6 ; 8th ) for transferring at least part of the excess sludge ( 18 ) is connected; (b) and that for at least a large part of the collision product stream ( 30 ) - the beam collision reactor ( 20 ) for recirculation with the aerobic treatment pool ( 6 ; 8th ) is connected - and / or the jet collision reactor ( 20 ) with a high-performance anaerobic reactor ( 40 ) is related to the production of biogas.Abwasser-Kläranlagenach Anspruch 10, dadurch gekennzeichnet, dass für die Gasstromaustragung (28)ein Luftstrom, ein mit Sauerstoff angereicherter Luftstrom, einOzonstrom oder ein mit Ozon angereicherter Luftstrom ist.Wastewater treatment plant according to claim 10, characterized in that for the gas flow discharge ( 28 ) is an air flow, an oxygen enriched air flow, an ozone flow or an air flow enriched with ozone.Abwasser-Kläranlagenach Anspruch 10 oder 11, dadurch gekennzeichnet, dass der Strahlkollisionsreaktor(20) mit einem Druck von 40 bis 160 bar zur Strahlerzeugungausgelegt ist.Wastewater treatment plant according to claim 10 or 11, characterized in that the jet collision reactor ( 20 ) is designed with a pressure of 40 to 160 bar for jet generation.Abwasser-Kläranlagenach einem der Ansprüche10 bis 12, dadurch gekennzeichnet, dass der Strahlkollisionsreaktor(20) mit Düsen(60a,60b) zur Strahlerzeugung ausgestattet ist,die einen Durchmesser von 1 bis 5 mm haben.Wastewater treatment plant according to one of claims 10 to 12, characterized in that the jet collision reactor ( 20 ) with nozzles ( 60a . 60b ) is equipped for beam generation, which have a diameter of 1 to 5 mm.Abwasser-Kläranlagenach einem der Ansprüche10 bis 13, dadurch gekennzeichnet, dass dem Strahlkollisionsreaktor(20) mindestens eine Membranpumpe (26a;26b)zur Erzeugung des Drucks fürdie Strahlerzeugung zugeordnet ist.Wastewater treatment plant according to one of claims 10 to 13, characterized in that the jet collision reactor ( 20 ) at least one diaphragm pump ( 26a ; 26b ) is assigned to generate the pressure for the jet generation.Abwasser-Kläranlagenach einem der Ansprüche10 bis 14, dadurch gekennzeichnet, dass dem Strahlkollisionsreaktor(20) pro Strahldüse(60a,60b) eine eigene Pumpe (26a,26b)zugeordnet ist.Wastewater treatment plant according to one of claims 10 to 14, characterized in that the jet collision reactor ( 20 ) per jet nozzle ( 60a . 60b ) own pump ( 26a . 26b ) assigned.Abwasser-Kläranlagenach einem der Ansprüche10 bis 15, dadurch gekennzeichnet, dass der Strahlkollisionsreaktor(20) fürMehrfachdurchlauf eines betrachteten Teilvolumens des zu behandelnden Überschussschlamms(18) ausgelegt ist.Wastewater treatment plant according to one of claims 10 to 15, characterized in that the jet collision reactor ( 20 ) for multiple runs of a sub-volume of the excess sludge to be treated ( 18 ) is designed.Abwasser-Kläranlagenach einem der Ansprüche10 bis 16, dadurch gekennzeichnet, dass zwischen dem Aerobbehandlungs-Becken(6;8) und dem Strahlkollisionsreaktor (20)ein Schlammspeicher (12) zwischengeschaltet ist.Wastewater treatment plant according to one of claims 10 to 16, characterized in that between the aerobic treatment basin ( 6 ; 8th ) and the beam collision reactor ( 20 ) a sludge storage ( 12 ) is interposed.Abwasser-Kläranlagenach einem der Ansprüche10 bis 17, dadurch gekennzeichnet, dass ein Nachklärbecken(10) vorgesehen ist, wobei der Strahlkollisionsreaktor(20) auch mit dem Nachklärbecken (10) zur Überführung mindestenseines Teil der Überschussschlamms(18) verbunden ist.Wastewater treatment plant according to one of claims 10 to 17, characterized in that a secondary clarifier ( 10 ) is provided, the beam collision reactor ( 20 ) also with the secondary clarifier ( 10 ) for transferring at least part of the excess sludge ( 18 ) connected is.Abwasser-Kläranlagenach einem der Ansprüche10 bis 18, dadurch gekennzeichnet, dass sie mindestens für einenTeil der Klärungsstufenals Batch-Anlage ausgebildet ist, bei der an einem betrachtetenOrt mehrere Klärstadienzeitlich nacheinander ablaufen.Sewage treatment plantaccording to one of the claims10 to 18, characterized in that they are at least for onePart of the clarification levelsis designed as a batch system, in which on onePlace several sewage stagesexpire one after the other.Abwasser-Kläranlagenach einem der Ansprüche10 bis 19, dadurch gekennzeichnet, dass vor dem Aerobbehandlungs-Becken(6;8) eine Membranfiltrationsstufe zum Aufkonzentrierendes Abwassers vorgesehen ist.Wastewater treatment plant according to one of claims 10 to 19, characterized in that in front of the aerobic treatment basin ( 6 ; 8th ) a membrane filtration stage is provided for concentrating the waste water.Abwasser-Kläranlagenach einem der Ansprüche10 bis 20, dadurch gekennzeichnet, dass der Hochleistungs-Anaerobreaktor(40) Einbauten (42) zur Immobilisierung von Mikroorganismenenthält.Wastewater treatment plant according to one of claims 10 to 20, characterized in that the high-performance anaerobic reactor ( 40 ) Internals ( 42 ) for immobilization of microorganisms.Strahlkollisionsreaktor (20) mit Gasstromaustragungdes Kollisionsprodukts, dadurch gekennzeichnet, dass er zum Behandelnvon Überschussschlamm(18) aus dem Klärenvon Abwasser ausgelegt und bestimmt ist.Beam collision reactor ( 20 ) with gas flow discharge of the collision product, characterized in that it is used to treat excess sludge ( 18 ) is designed and determined from the treatment of wastewater.Strahlkollisionsreaktor (20) nach Anspruch 22,dadurch gekennzeichnet, dass fürdie Gasstromaustragung (28) ein Luftstrom, ein mit Sauerstoffangereicherter Luftstrom, ein Ozonstrom oder ein mit Ozon angereicherterLuftstrom ist.Beam collision reactor ( 20 ) according to claim 22, characterized in that for the gas flow discharge ( 28 ) is an air flow, an oxygen enriched air flow, an ozone flow or an air flow enriched with ozone.Strahlkollisionsreaktor (20) nach Anspruch 22oder 23, dadurch gekennzeichnet, dass er mit einem Druck von 40bis 160 bar zur Strahlerzeugung ausgelegt ist.Beam collision reactor ( 20 ) according to claim 22 or 23, characterized in that it is designed with a pressure of 40 to 160 bar for jet generation.Strahlkollisionsreaktor (20) nach einemder Ansprüche22 bis 24, dadurch gekennzeichnet, dass er mit Düsen (60a,60b)zur Strahlerzeugung ausgestattet ist, die einen Durchmesser von1 bis 5 mm haben.Beam collision reactor ( 20 ) according to one of claims 22 to 24, characterized in that it is equipped with nozzles ( 60a . 60b ) is equipped for beam generation, which have a diameter of 1 to 5 mm.Strahlkollisionsreaktor (20) nach einemder Ansprüche22 bis 25, dadurch gekennzeichnet, dass ihm mindestens eine Membranpumpe(26a,26b) zur Erzeugung des Drucks für die Strahlerzeugungzugeordnet ist.Beam collision reactor ( 20 ) according to one of claims 22 to 25, characterized in that at least one diaphragm pump ( 26a . 26b ) is assigned to generate the pressure for the jet generation.Strahlkollisionsreaktor (20) nach einemder Ansprüche22 bis 26, dadurch gekennzeichnet, dass ihm pro Strahldüse (60a,60b)eine eigene Pumpe (26a,26b) zugeordnet ist.Beam collision reactor ( 20 ) according to one of claims 22 to 26, characterized in that it per jet nozzle ( 60a . 60b ) own pump ( 26a . 26b ) assigned.Strahlkollisionsreaktor (20) nach einemder Ansprüche22 bis 27, dadurch gekennzeichnet, dass er für Mehrfachdurchlauf eines betrachtetenTeilvolumens des zu behandelnden Überschussschlamms (18)ausgelegt ist.Beam collision reactor ( 20 ) according to one of Claims 22 to 27, characterized in that it is used for multiple passes of a sub-volume of the excess sludge to be treated ( 18 ) is designed.
DE20021569182002-12-052002-12-05 Process for the treatment of waste water with the formation of excess sludge and corresponding waste water treatment plantWithdrawnDE10256918A1 (en)

Priority Applications (4)

Application NumberPriority DateFiling DateTitle
DE2002156918DE10256918A1 (en)2002-12-052002-12-05 Process for the treatment of waste water with the formation of excess sludge and corresponding waste water treatment plant
PCT/EP2003/013714WO2004050566A2 (en)2002-12-052003-12-04Method for purifying waste water and corresponding waste water purification installation
AU2003299299AAU2003299299A1 (en)2002-12-052003-12-04Method for purifying waste water and corresponding waste water purification installation
EP03799470AEP1567454A2 (en)2002-12-052003-12-04Method for purifying waste water and corresponding waste water purification installation

Applications Claiming Priority (1)

Application NumberPriority DateFiling DateTitle
DE2002156918DE10256918A1 (en)2002-12-052002-12-05 Process for the treatment of waste water with the formation of excess sludge and corresponding waste water treatment plant

Publications (1)

Publication NumberPublication Date
DE10256918A1true DE10256918A1 (en)2004-07-15

Family

ID=32403713

Family Applications (1)

Application NumberTitlePriority DateFiling Date
DE2002156918WithdrawnDE10256918A1 (en)2002-12-052002-12-05 Process for the treatment of waste water with the formation of excess sludge and corresponding waste water treatment plant

Country Status (4)

CountryLink
EP (1)EP1567454A2 (en)
AU (1)AU2003299299A1 (en)
DE (1)DE10256918A1 (en)
WO (1)WO2004050566A2 (en)

Cited By (2)

* Cited by examiner, † Cited by third party
Publication numberPriority datePublication dateAssigneeTitle
EP1564518A1 (en)2004-02-112005-08-17Rheinmetall Landsysteme GmbHVehicle with land mine protection
EP1564519A1 (en)2004-02-112005-08-17Rheinmetall Landsysteme GmbHVehicle with land mine protection

Families Citing this family (7)

* Cited by examiner, † Cited by third party
Publication numberPriority datePublication dateAssigneeTitle
EP1771385B1 (en)*2004-07-262010-09-15Frank Reiner KolbHydrodynamic homogenization
FR2876684B1 (en)*2004-10-152007-03-09Carfofil France Sa METHOD FOR PHYSICAL AND BIOLOGICAL TREATMENT OF A BIOMASS, AND DEVICE FOR IMPLEMENTING SAID METHOD
DE102005040849A1 (en)*2005-08-292007-03-01Ingenieurgesellschaft für Wasser und Entsorgung mbHProcessing waste water, with simultaneous production of biogas, includes supplying partially purified waste water and/or clarified sludge, plus solid biomass, to fermenter of biogas plant
CN100363273C (en)*2006-02-082008-01-23江南大学 A circulation type aerobic bioreactor for treating organic wastewater
US7713417B2 (en)*2007-03-162010-05-11Envirogen Technologies, Inc.Method for wastewater treatment with resource recovery and reduced residual solids generation
IT1398570B1 (en)*2009-04-212013-03-01Università Degli Studi Di Trento PROCEDURE FOR WASTEWATER TREATMENT WITH REDUCTION OF MUD PRODUCTION AND ITS PLANT
NO20120622A1 (en)2012-05-252013-11-18Fmc Kongsberg Subsea As Gas-liquid separation system and method for operating said gas-liquid separation system.

Citations (4)

* Cited by examiner, † Cited by third party
Publication numberPriority datePublication dateAssigneeTitle
DE19517381C1 (en)*1995-05-111996-11-07Tesser Kurt Dipl Ing FhCommercial scale ultrasonic reactor for sludge treatment
DE19842005A1 (en)*1998-09-042000-03-09Fraunhofer Ges Forschung Method and device for treating biological waste
WO2000061275A2 (en)*1999-04-082000-10-19Bernd PenthMethod and device for carrying out chemical and physical processes
DE10019918A1 (en)*2000-04-202001-10-31Henning Marschler Method and device for comminuting microorganisms

Family Cites Families (3)

* Cited by examiner, † Cited by third party
Publication numberPriority datePublication dateAssigneeTitle
US5364530A (en)*1988-11-171994-11-15Otto Oeko-Tech Gmbh & Co. KgProcess for the biological purification of sewage
FR2766813B1 (en)*1997-08-011999-10-01Degremont PROCESS AND DEVICE FOR WASTEWATER TREATMENT INCLUDING ADDITIONAL TREATMENT OF SLUDGE BY OZONATION
WO2002085798A1 (en)*2001-04-182002-10-31Environmental Vision 21, Ltd.Process and plant of the ubr formation for wastewater treatment

Patent Citations (4)

* Cited by examiner, † Cited by third party
Publication numberPriority datePublication dateAssigneeTitle
DE19517381C1 (en)*1995-05-111996-11-07Tesser Kurt Dipl Ing FhCommercial scale ultrasonic reactor for sludge treatment
DE19842005A1 (en)*1998-09-042000-03-09Fraunhofer Ges Forschung Method and device for treating biological waste
WO2000061275A2 (en)*1999-04-082000-10-19Bernd PenthMethod and device for carrying out chemical and physical processes
DE10019918A1 (en)*2000-04-202001-10-31Henning Marschler Method and device for comminuting microorganisms

Cited By (2)

* Cited by examiner, † Cited by third party
Publication numberPriority datePublication dateAssigneeTitle
EP1564518A1 (en)2004-02-112005-08-17Rheinmetall Landsysteme GmbHVehicle with land mine protection
EP1564519A1 (en)2004-02-112005-08-17Rheinmetall Landsysteme GmbHVehicle with land mine protection

Also Published As

Publication numberPublication date
EP1567454A2 (en)2005-08-31
AU2003299299A1 (en)2004-06-23
AU2003299299A8 (en)2004-06-23
WO2004050566A3 (en)2004-07-15
WO2004050566A2 (en)2004-06-17

Similar Documents

PublicationPublication DateTitle
DE69703899T2 (en) DEVICE FOR BIOLOGICAL WASTE WATER TREATMENT
DE69423164T2 (en) Method and device for the biological treatment of aqueous organic waste
DE69630236T2 (en) METHOD AND DEVICE FOR THE BIOLOGICAL TREATMENT OF ORGANICALLY POLLUTED WASTE WATER
EP0983968A2 (en)Process and apparatus for treating wastes of biological origin
EP0654015A1 (en)Process and device for the biological treatment of organically polluted waste water and organic waste.
DE102006060426A1 (en)Method for purifying effluent, particularly continuous purification of effluent in paper industry, involves utilizing aerobic reactor, which cleans supplied effluent by aerobic microorganisms
DE3427448A1 (en) METHOD AND DEVICE FOR BIOLOGICAL WASTE WATER TREATMENT
WO2007068446A1 (en)Plant and process for generating biogas from biodegradable material containing liquid and solid components, in particular waste products, and also biogas generation container for use in the plant
EP0335825A1 (en)Process and device for a two-step anaerobic treatment of liquid substrates
DE10256918A1 (en) Process for the treatment of waste water with the formation of excess sludge and corresponding waste water treatment plant
DE102007060914B4 (en) Process for treating water in a treatment plant
DE10002660B4 (en) Reactor for softening and / or treating water
EP1531123A2 (en)Method and installation for the treatment of soil water from ships
EP1603839A2 (en)Method and hybrid reactor for processing residual wastes
DE102007056916B4 (en) Plant and process for the production of biogas
EP0659696B1 (en)Process for purification of waste water originating from composting
DE3439548A1 (en) METHOD AND DEVICE FOR THE BIOLOGICAL TREATMENT OF WASTEWATER
DE19623592C1 (en) Process and reactor for the continuous microbiological treatment of highly contaminated wastewater using a floatable carrier material
DE4413304C2 (en) Closed loop water treatment process in the paper industry
DE60014634T2 (en) METHOD FOR TREATING BIODEGRADABLE SUBSTANCE / LIQUID MIXTURES
DE102006038450A1 (en) Method and device for treating a substance mixture from waste
EP1486466B1 (en)Process for transforming digested sludge into humus
DE102018120117A1 (en) Process, plant and system for digestate treatment
EP2046689B8 (en)Plant for the prepurification of contaminated water with integrated further treatment of the solids
EP1132345A1 (en)Biological installation and process for waste water purification in a biological installation

Legal Events

DateCodeTitleDescription
OP8Request for examination as to paragraph 44 patent law
8139Disposal/non-payment of the annual fee

[8]ページ先頭

©2009-2025 Movatter.jp