
Die Erfindung betrifft einen (Hybrid-)Antriebsstrang für ein Hybridkraftfahrzeug, wie einen hybriden Pkw, Lkw, Bus oder sonstiges Nutzfahrzeug, mit einer Verbrennungskraftmaschine, einem Generator, einem Elektromotor sowie einer mechanischen Getriebeeinrichtung.The invention relates to a (hybrid) powertrain for a hybrid motor vehicle, such as a hybrid car, truck, bus or other commercial vehicle, with an internal combustion engine, a generator, an electric motor and a mechanical transmission device.
Gattungsgemäße Antriebsstränge sind aus dem Stand der Technik bereits hinlänglich bekannt. Beispielsweise offenbart die
Somit sind prinzipiell Ausführungen aus dem Stand der Technik bekannt, bei denen eine serielle Anordnung der Verbrennungskraftmaschine des Elektromotors sowie der Getriebeeinrichtung umgesetzt ist. Des Weiteren ist allgemein bekannt, die Verbrennungskraftmaschine mechanisch mit einem elektrischen Generator zu koppeln. Der Generator wandelt eine mechanische Leistung in eine elektrische Leistung um, wobei die elektrische Leistung wiederum dazu verwendet wird, den Elektromotor anzutreiben. Der Antrieb des Fahrzeuges durch den Elektromotor erfolgt insbesondere in einem rein elektrischen Betrieb oder in einem Betrieb, in dem sowohl die Verbrennungskraftmaschine als auch der Elektromotor (unterstützend) aktiv sind. Der Elektromotor ist mittels eines mechanischen Antriebsstrangs mit fester Übersetzung mit Rädern des Kraftfahrzeuges gekoppelt. Auch ist es bekannt, elektrische Energiespeicher einzusetzen, um Differenzen der momentanen Leistung des Generators und des Elektromotors auszugleichen. Dies erfolgt mit dem Ziel, die Verbrennungskraftmaschine möglichst immer in Betriebspunkten mit einem möglichst hohen Wirkungsgrad zu betreiben, um das Fahrzeug zeitweise auch rein elektrisch betreiben zu können und um kurzfristige hohe Antriebsleistungen abzudecken. Auch ist es bereits bekannt, die entsprechende mechanische Getriebeeinrichtung wahlweise zuzuschalten, um eine direkte mechanische Koppelung der Verbrennungskraftmaschine mit dem Abtrieb des Kraftfahrzeuges zu ermöglichen.Thus, in principle embodiments of the prior art are known in which a serial arrangement of the internal combustion engine of the electric motor and the transmission device is implemented. Furthermore, it is generally known to mechanically couple the internal combustion engine with an electric generator. The generator converts a mechanical power into an electrical power, wherein the electrical power is in turn used to drive the electric motor. The drive of the vehicle by the electric motor takes place in particular in a purely electrical operation or in an operation in which both the internal combustion engine and the electric motor (supporting) are active. The electric motor is coupled by means of a mechanical drive train with fixed translation with wheels of the motor vehicle. It is also known to use electrical energy storage to compensate for differences in the instantaneous power of the generator and the electric motor. This is done with the aim of operating the internal combustion engine whenever possible at operating points with the highest possible efficiency in order to operate the vehicle at times purely electrically and to cover short-term high drive power. Also, it is already known to selectively switch on the corresponding mechanical transmission device in order to enable a direct mechanical coupling of the internal combustion engine with the output of the motor vehicle.
Der Nachteil dieser aus dem Stand der Technik bekannten Ausführungen besteht jedoch darin, dass bei rein verbrennungsmotorischem Antrieb, d.h. bei Antrieb rein über die Verbrennungskraftmaschine, sowie nicht aktivem Generator, der Generator und der Elektromotor mit der entsprechenden Drehzahl mitdrehen. Auch wenn diese keine oder nur eine minimale elektrische Leistung erzeugen bzw. verbrauchen, da die Drehmomentübertragung ausschließlich über die mechanische Getriebeeinrichtung stattfinden soll, werden doch gewisse mechanische Schleppmomente, z.B. aufgrund von Wirbelstromverlusten / von Reibung, etc., seitens des Generators und des Elektromotors erzeugt. Diese Schleppmomente führen zu Verlusten und verschlechtern den Gesamtwirkungsgrad des Antriebsstranges.However, the disadvantage of these known from the prior art embodiments is that in purely internal combustion engine drive, i. when driving purely on the internal combustion engine, as well as non-active generator, the generator and the electric motor with the corresponding speed rotate. Even though these generate no or only minimal electrical power, since the torque transmission is to take place exclusively via the mechanical transmission device, certain mechanical drag torques, e.g. due to eddy current losses / friction, etc., generated by the generator and the electric motor. These drag torques lead to losses and worsen the overall efficiency of the drive train.
Es ist daher die Aufgabe der vorliegenden Erfindung, die aus dem Stand der Technik bekannten Nachteile zu beheben und einen Antriebsstrang für ein Hybridkraftfahrzeug zur Verfügung zu stellen, dessen Wirkungsgrad weiter verbessert wird.It is therefore the object of the present invention to overcome the disadvantages known from the prior art and to provide a drive train for a hybrid motor vehicle whose efficiency is further improved.
Dies wird erfindungsgemäß durch den Gegenstand des Anspruchs 1 gelöst. Der erfindungsgemäße Antriebsstrang für ein Hybridkraftfahrzeug weist eine Verbrennungskraftmaschine, eine zwischen einer Ausgangswelle der Verbrennungskraftmaschine und einer Abtriebswelle eingesetzte mechanische Getriebeeinrichtung, einen Generator, welcher Generator derart mit der Ausgangswelle zusammenwirkt, dass eine im Betrieb der Verbrennungskraftmaschine erzeugte mechanische Energie durch den Generator in eine elektrische Energie wandelbar ist, sowie einen über eine Leistungselektronik mit dem Generator verbundenen Elektromotor aufweist, wobei der Elektromotor mittels einer ersten Kupplung derart mit der Abtriebswelle zusammenwirkt, dass die durch den Generator erzeugte elektrische Energie von dem Elektromotor zum Antrieb der Abtriebswelle nutzbar ist.This is inventively achieved by the subject matter of
Durch das Vorsehen der ersten Kupplung ist der Elektromotor wahlweise vom übrigen Antriebsstrang abkoppelbar. In der geöffneten Stellung der ersten Kupplung wird daher ein Mitdrehen der Bestandteile des Elektromotors mit den übrigen drehenden Bestandteilen des Antriebsstranges vermieden. Dadurch werden die Schleppverluste seitens des Elektromotors deutlich reduziert und der Gesamtwirkungsgrad des Antriebsstranges verbessert.By providing the first clutch, the electric motor can optionally be decoupled from the rest of the drive train. In the open position of the first clutch therefore co-rotation of the components of the electric motor with the other rotating components of the drive train is avoided. As a result, the drag losses are significantly reduced by the electric motor and improves the overall efficiency of the drive train.
Weitere vorteilhafte Ausführungsformen sind mit den Unteransprüchen beansprucht und nachfolgend näher erläutert.Further advantageous embodiments are claimed with the subclaims and explained in more detail below.
Demnach ist es ebenfalls von Vorteil, wenn die erste Kupplung so ausgebildet und eingesetzt ist, dass die Abtriebswelle in einer geöffneten Stellung der ersten Kupplung vollständig rotatorisch von dem Elektromotor, d.h. einer Triebwelle des Elektromotors, entkoppelt ist. Dadurch wird die Gefahr des Auftretens unerwünschter Schleppverluste weiter reduziert.Accordingly, it is also advantageous if the first clutch is configured and deployed such that the output shaft in an open position of the first clutch is fully rotationally driven by the electric motor, i. a drive shaft of the electric motor, is decoupled. This further reduces the risk of undesirable drag losses.
Von Vorteil ist es demnach auch, wenn der Antriebsstrang um eine zweite Kupplung erweitert ist, wobei diese zweite Kupplung so ausgebildet und eingesetzt ist, dass die Ausgangswelle der Verbrennungskraftmaschine in einer geöffneten Stellung der zweiten Kupplung vollständig rotatorisch von dem Generator, d.h. einer Antriebswelle des Generators, entkoppelt ist. Der Generator ist daher seitens der Ausgangswelle der Verbrennungskraftmaschine abkoppelbar, wodurch die Schleppverluste nochmals deutlich reduziert werden können.Accordingly, it is also advantageous if the drive train is extended by a second clutch, wherein this second clutch is designed and used so that the output shaft of the internal combustion engine in an open position of the second clutch is completely rotationally decoupled from the generator, ie a drive shaft of the generator. The generator is therefore decoupled from the output shaft of the internal combustion engine, whereby the drag losses can be significantly reduced again.
Sind/ist die erste Kupplung und/oder die zweite Kupplung als Formschlusskupplung(en), vorzugsweise als Klauenkupplung(-en) ausgebildet, sind diese Kupplungen besonders langlebig ausgebildet. Zudem sind Klauenkupplungen mit relativ geringen Energieverlusten zu öffnen bzw. zu schließen. In weiteren Ausführungen sind/ist die erste Kupplung und/oder die zweite Kupplung alternativ als Reibkupplung realisiert.Are / is the first clutch and / or the second clutch formed as a form-locking coupling (s), preferably as a dog clutch (-en), these couplings are designed to be particularly durable. In addition, jaw clutches with relatively low energy losses to open or close. In other embodiments, the first clutch and / or the second clutch are / is alternatively realized as a friction clutch.
Weiter bevorzugt sind/ist die erste Kupplung und/oder die zweite Kupplung mit einer Sperrsynchronisierung oder einer mechanischen Differenzdrehzahlsperre (welche ein Schalten nur bei annähernd synchroner Drehzahl zulässt, aber keinen nennenswerten Energieaustausch zum Angleichen der Drehzahlen bewirkt) ausgestattet.Further preferred are / is the first clutch and / or the second clutch with a lock synchronization or a mechanical differential speed lock (which allows switching only at approximately synchronous speed, but does not cause any significant energy exchange to equalize the speeds) equipped.
Ist eine Eingangswelle der mechanischen Getriebeeinrichtung über eine dritte Kupplung mit der Ausgangswelle der Verbrennungskraftmaschine wirkverbunden / gekoppelt / koppelbar, wird der Wirkungsgrad des Antriebsstranges bei einem rein elektrischen Antrieb durch den Elektromotor weiter verbessert. Die Getriebeeinrichtung ist (in einer geöffneten Stellung der dritten Kupplung) eingangsseitig von der Verbrennungskraftmaschine abgetrennt.If an input shaft of the mechanical transmission device is operatively connected / coupled / coupled via a third clutch to the output shaft of the internal combustion engine, the efficiency of the drive train is further improved in a purely electric drive by the electric motor. The transmission device is separated (in an open position of the third clutch) on the input side of the internal combustion engine.
Ist die dritte Kupplung als Reibkupplung ausgebildet, wird ein Umschalten zwischen den unterschiedlichen Betriebsmodi des Antriebsstranges erleichtert. Durch die Reibkupplung können die zu verbindenden Bestandteile über einen Schlupfbetrieb möglichst langsam auf die gleiche Drehzahl gebracht werden. Dadurch wird der Fahrkomfort weiter verbessert. In weiteren Ausführungen ist die dritte Kupplung als Formschlusskupplung, vorzugsweise als Klauenkupplung, (weiter bevorzugt mit Sperrsynchronisierung oder einer mechanischen Differenzdrehzahlsperre) ausgebildet.If the third clutch is designed as a friction clutch, switching between the different operating modes of the drive train is facilitated. Due to the friction clutch, the components to be connected can be brought as slowly as possible to the same speed via a slip operation. This further improves ride comfort. In further embodiments, the third clutch is designed as a form-locking coupling, preferably as a dog clutch, (more preferably with lock synchronization or a mechanical differential speed lock).
In diesem Zusammenhang hat es sich ebenfalls als zweckmäßig herausgestellt, wenn eine Ausgangswelle der mechanischen Getriebeeinrichtung über eine vierte Kupplung mit der Abtriebswelle wirkverbunden / gekoppelt / koppelbar ist. Dadurch lässt sich die Getriebeeinrichtung gänzlich von dem Antriebsstrang abtrennen.In this context, it has also proved to be expedient if an output shaft of the mechanical transmission device via a fourth clutch with the output shaft operatively connected / coupled / coupled. As a result, the transmission device can be completely separated from the drive train.
Die vierte Kupplung ist vorteilhafterweise als Formschlusskupplung, vorzugsweise als Klauenkupplung oder als Freilaufeinheit, realisiert, um auch für diese Kupplung einen möglichst langlebigen Einsatz zu ermöglichen. Die vierte Kupplung weist dann weiter bevorzugt eine Sperrsynchronisierung oder eine mechanische Differenzdrehzahlsperre auf. Alternativ gemäß weiteren Ausführungen ist die vierte Kupplung als Reibkupplung ausgebildet.The fourth clutch is advantageously realized as a form-locking coupling, preferably as a claw coupling or as a freewheel unit, in order to enable as long-lasting a use as possible for this coupling. The fourth clutch then further preferably has a lock synchronization or a mechanical differential speed lock. Alternatively, according to further embodiments, the fourth clutch is designed as a friction clutch.
Auch ist es möglich in weiteren Ausführungen sowohl die dritte Kupplung als auch die vierte Kupplung als Reibkupplungen auszubilden.It is also possible in other embodiments to form both the third clutch and the fourth clutch as friction clutches.
Als besonders vorteilhaft hat es sich herausgestallt, wenn eine der beiden dritten und vierten Kupplungen als Reibkupplung ausgebildet ist und die andere beiden dritten und vierten Kupplungen als Formschlusskupplung ausgebildet ist. Auch hat es sich als besonders vorteilhaft herausgestallt, wenn sowohl die dritte Kupplung als auch die vierte Kupplung jeweils als Formschlusskupplung ausgebildet sind.It has proved to be particularly advantageous if one of the two third and fourth clutches is designed as a friction clutch and the other two third and fourth clutches is designed as a form-locking clutch. Also, it has proven to be particularly advantageous if both the third clutch and the fourth clutch are each formed as a form-locking coupling.
Die erste Kupplung und die zweite Kupplungen sind vorteilhafterweise unabhängig voneinander steuerbar / schaltbar. Auch die dritte Kupplung sowie die vierte Kupplung sind vorteilhafterweise unabhängig voneinander sowie von der ersten Kupplung und der zweiten Kupplung steuerbar / schaltbar.The first clutch and the second clutches are advantageously independently controllable / switchable. Also, the third clutch and the fourth clutch are advantageously independent of each other and controlled by the first clutch and the second clutch / switchable.
Die mechanische Getriebeeinrichtung ist vorteilhafterweise so ausgeführt, dass sie einen Gang oder mehrere (schaltbare) Gänge aufweist.The mechanical transmission device is advantageously designed so that it has one or more (switchable) gears.
Diesbezüglich ist es auch von Vorteil, wenn die mechanische Getriebeeinrichtung zusätzlich einen internen neutralen Gang aufweist, sodass die Schleppverluste hinsichtlich der Getriebeeinrichtung bei einem rein elektrischen Antrieb über den Elektromotor reduziert werden. Bei einer derartigen Ausführung kann prinzipiell auf die dritte und/oder vierte Kupplung verzichtet werden.In this regard, it is also advantageous if the mechanical transmission device additionally has an internal neutral gear, so that the drag losses are reduced with respect to the transmission device in a purely electric drive via the electric motor. In such an embodiment can be dispensed in principle to the third and / or fourth clutch.
Des Weiteren ist es vorteilhaft, wenn die mechanische Getriebeeinrichtung ein stufenlos verstellbares Umschlingungsgetriebe (CVT-Getriebe) ist oder ein stufenlos verstellbares Umschlingungsgetriebe (als Teileinheit) aufweist. In diesem Fall ist das Vorsehen der dritten und/oder vierten Kupplung besonders nützlich, um entsprechende Schleppverluste bei einem rein elektromotorischen Betrieb zu vermeiden.Furthermore, it is advantageous if the mechanical transmission device is a continuously variable belt transmission (CVT transmission) or has a continuously variable belt transmission (as a subunit). In this case, the provision of the third and / or fourth clutch is particularly useful to avoid corresponding drag losses in a purely electric motor operation.
In anderen Worten ausgedrückt, ist somit erfindungsgemäß ein serieller Hybridantrieb mit einer mechanischen Überbrückung und einer abkoppelbaren E-Maschine (Elektromotor) in einem Antriebsstrang realisiert. Der Antriebsstrang weist sowohl einen mechanischen Leistungspfad als auch einen parallel dazu ausgebildeten elektrischen Leistungspfad auf. Es sind (zusätzliche) Kupplungen vorgesehen, um einen elektrischen Generator und/oder eine elektrische Maschine (Elektromotor) von dem hybriden Antriebsstrang mechanisch zu entkoppeln.In other words, according to the invention, a serial hybrid drive with a mechanical bridging and a decoupled electric motor (electric motor) is thus realized in a drive train. The powertrain has both a mechanical power path and a parallel formed electrical power path. There are (additional) couplings provided to an electric generator and / or a mechanically decoupling the electric machine (electric motor) from the hybrid drive train.
Die jeweiligen Kupplungen, d.h. die erste Kupplung und optional die zweite Kupplung, die dritte Kupplung und/oder die vierte Kupplung, wirken derart mit einer entsprechenden Steuereinheit zusammen, dass diese unabhängig voneinander ansteuerbar, d.h. zwischen ihrer geschlossenen und geöffneten Stellung verbringbar sind.The respective couplings, i. the first clutch and optionally the second clutch, the third clutch and / or the fourth clutch cooperate with a corresponding control unit in such a way that they can be controlled independently of each other, i. be brought between their closed and open position.
Bei Umsetzen der mechanischen Getriebeeinrichtung mit einem oder mehreren schaltbaren Gängen in Kombination mit einem internen neutralen Gang hat es sich als besonders vorteilhaft herausgestellt, wenn die Drehzahl an der Verbrennungskraftmaschine so eingeregelt wird, dass der einzulegende interne Gang der mechanischen Getriebeeinrichtung annähernd synchron läuft. Bei annähernd synchronem Lauf wird dann der jeweilige Gang eingelegt. Hierbei können prinzipiell die dritte Kupplung und/oder die vierte Kupplung entfallen.When converting the mechanical transmission device with one or more switchable gears in combination with an internal neutral gear, it has been found to be particularly advantageous when the speed is adjusted to the internal combustion engine so that the internal gear to be engaged of the mechanical transmission device runs approximately synchronously. At approximately synchronous run then the respective gear is engaged. In principle, the third clutch and / or the fourth clutch can be dispensed with here.
Bei Umsetzen der mechanischen Getriebeeinrichtung ohne einen internen schaltbaren neutralen Gang und prinzipiell relativ geringen internen Schleppverlusten, hat es sich als vorteilhaft herausgestellt, wenn die Drehzahl an der Verbrennungskraftmaschine so eingeregelt wird, dass die beiden Wellen an der dritten oder vierten Kupplung annähernd synchron drehen. In der Ausgangssituation zuvor sind die beiden (dritten und vierten) Kupplungen oder jeweils die dritte oder vierte Kupplung geöffnet. In diesem Zustand ist es prinzipiell auch möglich, lediglich eine der beiden (dritten und vierten) Kupplungen vorzusehen. Bei annähernd synchronem Lauf der jeweiligen Wellenbestandteile der (dritten und vierten) Kupplungen wird die jeweilige (dritte und vierte) Kupplung geschlossen.When converting the mechanical transmission device without an internal switchable neutral gear and in principle relatively low internal drag losses, it has been found to be advantageous if the speed is adjusted to the internal combustion engine so that the two shafts rotate approximately synchronously at the third or fourth clutch. In the initial situation before the two (third and fourth) clutches or each of the third or fourth clutch are open. In this state, it is in principle also possible to provide only one of the two (third and fourth) couplings. With approximately synchronous running of the respective shaft components of the (third and fourth) clutches, the respective (third and fourth) clutch is closed.
Des Weiteren besteht die Möglichkeit bei Umsetzen der mechanischen Getriebeeinrichtung keinen internen schaltbaren neutralen Gang vorzusehen, wobei die mechanische Getriebeeinrichtung dann insbesondere als CVT-Getriebe, vorzugsweise mit Umschlingungskette, realisiert ist. In dieser Ausführung werden vorzugsweise zusätzlich sowohl die dritte Kupplung als auch die vierte Kupplung benötigt, sodass die mechanische Getriebeeinrichtung vollständig abgekoppelt werden kann und somit die Schleppverluste minimiert werden. Mindestens eine der beiden dritten und vierten Kupplungen ist so auszubilden, dass sie ein ausreichendes Reibmoment überträgt, um die mechanische Getriebeeinrichtung während der Fahrt des Kraftfahrzeuges auf Betriebsdrehzahl beschleunigen zu können. Zum Umschalten der mechanischen Getriebeeinrichtung wird die Getriebeeinrichtung zuerst mittels der (dritten) Kupplung mit Reibmomentübertragung auf Betriebsdrehzahl beschleunigt. Anschließend wird diese vollständig geschlossen. Nachdem die eine Kupplung (entweder die dritte oder vierte Kupplung) geschlossen ist, während die Verbrennungskraftmaschine und/oder im Fall eines CVT-Getriebes, die Übersetzung des CVT-Getriebes so einregelt, dass die andere der beiden dritten und vierten Kupplungen ebenfalls annähernd synchron läuft. Bei annähernd synchronen Drehzahlen an der anderen der beiden dritten und vierten Kupplungen wird diese ebenfalls geschlossen. Die als letztes zu schließende Kupplung der beiden dritten und vierten Kupplungen kann ebenfalls formschlüssig, vorzugsweise mit Sperrsynchronisierung oder einer mechanischen Differenzdrehzahlsperre ausgeführt werden. Vorzugsweise erfolgt das Beschleunigen auf Betriebsdrehzahl der mechanischen Betriebseinrichtung mittels der dritten Kupplung aufgrund der geringen zu übertragenden Drehmomente.Furthermore, there is the possibility when converting the mechanical transmission device to provide no internal switchable neutral gear, wherein the mechanical transmission device is then realized in particular as a CVT transmission, preferably with looping chain. In this embodiment, both the third clutch and the fourth clutch are preferably additionally required, so that the mechanical transmission device can be completely decoupled and thus the drag losses are minimized. At least one of the two third and fourth clutches is to be designed so that it transmits a sufficient frictional torque in order to accelerate the mechanical transmission device during operation of the motor vehicle to operating speed can. To switch the mechanical transmission device, the transmission device is first accelerated to operating speed by means of the (third) clutch with Reibmomentübertragung. Subsequently, this is completely closed. After the one clutch (either the third or fourth clutch) is closed, while the internal combustion engine and / or in the case of a CVT, the ratio of the CVT gear so that the other of the two third and fourth clutches also runs approximately synchronously , At approximately synchronous speeds at the other of the two third and fourth clutches this is also closed. The last to be closed clutch of the two third and fourth clutches can also be executed positively, preferably with lock synchronization or a mechanical differential speed lock. Preferably, the acceleration takes place at operating speed of the mechanical operating device by means of the third clutch due to the low torque to be transmitted.
Die Erfindung wird nun nachfolgend anhand einer Figur näher erläutert, in welchem Zusammenhang auch verschiedene Ausführungsbeispiele beschrieben sind.The invention will now be explained in more detail with reference to a figure, in which context also different embodiments are described.
Es zeigt die einzige
Die Figur ist lediglich schematischer Natur und dient ausschließlich dem Verständnis der Erfindung.The figure is merely schematic in nature and is for the sole purpose of understanding the invention.
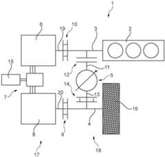
In
Der Antriebsstrang
Der Generator
Die Triebwelle
Parallel zu dem elektrischen Leistungspfad
Eine Ausgangswelle
Durch die beiden ersten und zweiten Kupplungen
Hinsichtlich der Getriebeeinrichtung
In anderen Worten ausgedrückt, sind zwei parallele Leistungspfade
Im Falle eines Antriebes des Fahrzeuges mittels des mechanischen Leistungspfades
Ein Zuschalten des mechanischen Leistungspfades
Bei einem Getriebe mit nicht vernachlässigbaren internen Verlusten können bei folgender Betriebsstrategie auch beide Kupplungen
BezugszeichenlisteLIST OF REFERENCE NUMBERS
ZITATE ENTHALTEN IN DER BESCHREIBUNG QUOTES INCLUDE IN THE DESCRIPTION
Diese Liste der vom Anmelder aufgeführten Dokumente wurde automatisiert erzeugt und ist ausschließlich zur besseren Information des Lesers aufgenommen. Die Liste ist nicht Bestandteil der deutschen Patent- bzw. Gebrauchsmusteranmeldung. Das DPMA übernimmt keinerlei Haftung für etwaige Fehler oder Auslassungen.This list of the documents listed by the applicant has been generated automatically and is included solely for the better information of the reader. The list is not part of the German patent or utility model application. The DPMA assumes no liability for any errors or omissions.
Zitierte PatentliteraturCited patent literature
| Application Number | Priority Date | Filing Date | Title | 
|---|---|---|---|
| DE102018103156.4ADE102018103156A1 (en) | 2018-02-13 | 2018-02-13 | Powertrain with serial hybrid drive with mechanical bypass and decoupled electric motor | 
| DE112019000762.9TDE112019000762A5 (en) | 2018-02-13 | 2019-01-15 | DRIVE TRAIN WITH SERIAL HYBRID DRIVE WITH MECHANICAL LOCKING UP AND DETACHABLE ELECTRIC MOTOR | 
| PCT/DE2019/100026WO2019158147A1 (en) | 2018-02-13 | 2019-01-15 | Drive train having a serial hybrid drive having mechanical bridging and a disengageable electric motor | 
| Application Number | Priority Date | Filing Date | Title | 
|---|---|---|---|
| DE102018103156.4ADE102018103156A1 (en) | 2018-02-13 | 2018-02-13 | Powertrain with serial hybrid drive with mechanical bypass and decoupled electric motor | 
| Publication Number | Publication Date | 
|---|---|
| DE102018103156A1true DE102018103156A1 (en) | 2019-08-14 | 
| Application Number | Title | Priority Date | Filing Date | 
|---|---|---|---|
| DE102018103156.4AWithdrawnDE102018103156A1 (en) | 2018-02-13 | 2018-02-13 | Powertrain with serial hybrid drive with mechanical bypass and decoupled electric motor | 
| DE112019000762.9TWithdrawnDE112019000762A5 (en) | 2018-02-13 | 2019-01-15 | DRIVE TRAIN WITH SERIAL HYBRID DRIVE WITH MECHANICAL LOCKING UP AND DETACHABLE ELECTRIC MOTOR | 
| Application Number | Title | Priority Date | Filing Date | 
|---|---|---|---|
| DE112019000762.9TWithdrawnDE112019000762A5 (en) | 2018-02-13 | 2019-01-15 | DRIVE TRAIN WITH SERIAL HYBRID DRIVE WITH MECHANICAL LOCKING UP AND DETACHABLE ELECTRIC MOTOR | 
| Country | Link | 
|---|---|
| DE (2) | DE102018103156A1 (en) | 
| WO (1) | WO2019158147A1 (en) | 
| Publication number | Priority date | Publication date | Assignee | Title | 
|---|---|---|---|---|
| EP3795401A1 (en)* | 2019-09-17 | 2021-03-24 | Ningbo Geely Automobile Research & Development Co. Ltd. | A hybrid powertrain for a vehicle | 
| Publication number | Priority date | Publication date | Assignee | Title | 
|---|---|---|---|---|
| DE102016213156A1 (en) | 2016-07-19 | 2018-01-25 | Schaeffler Technologies AG & Co. KG | Powertrain for a hybrid vehicle designed for automated forward and reverse travel | 
| Publication number | Priority date | Publication date | Assignee | Title | 
|---|---|---|---|---|
| CN1291855C (en)* | 2002-12-08 | 2006-12-27 | 中国第一汽车集团公司 | Dual-motor hybrid vehicle powertrain | 
| US9604527B2 (en)* | 2015-07-14 | 2017-03-28 | Saudi Arabian Oil Company | Series-parallel electric hybrid powertrain with multi fuel capabilities | 
| DE102015222690B4 (en)* | 2015-11-17 | 2025-03-27 | Volkswagen Aktiengesellschaft | Controlling a drive device of a hybrid vehicle and hybrid vehicle | 
| Publication number | Priority date | Publication date | Assignee | Title | 
|---|---|---|---|---|
| DE102016213156A1 (en) | 2016-07-19 | 2018-01-25 | Schaeffler Technologies AG & Co. KG | Powertrain for a hybrid vehicle designed for automated forward and reverse travel | 
| Publication number | Priority date | Publication date | Assignee | Title | 
|---|---|---|---|---|
| EP3795401A1 (en)* | 2019-09-17 | 2021-03-24 | Ningbo Geely Automobile Research & Development Co. Ltd. | A hybrid powertrain for a vehicle | 
| US12024022B2 (en) | 2019-09-17 | 2024-07-02 | Ningbo Geely Automobile Research & Development Co., Ltd. | Hybrid powertrain for a vehicle | 
| Publication number | Publication date | 
|---|---|
| WO2019158147A1 (en) | 2019-08-22 | 
| DE112019000762A5 (en) | 2020-10-22 | 
| Publication | Publication Date | Title | 
|---|---|---|
| DE102017100127B4 (en) | Drivetrain with compound-split hybrid transmission with a reduced Ravigneaux gear set | |
| EP2651680B1 (en) | Device for a drive train of a hybrid vehicle, drive train and method for operating same | |
| DE102010010435A1 (en) | Drive system and method for operating such a drive system, in particular for a motor vehicle | |
| EP1209016A2 (en) | Hybrid drive train with starter-generator and electric accessory drive | |
| DE102010017760B4 (en) | Drive system for a motor vehicle and motor vehicle with such a drive system | |
| DE102017004898A1 (en) | Transmission device for an electric drive | |
| DE102018130498A1 (en) | Hybrid transmission unit with two planetary gear sets and several switching devices; as well as motor vehicle | |
| DE102014226699A1 (en) | Transmission for a motor vehicle | |
| WO2017097534A1 (en) | Transmission for a motor vehicle | |
| DE102013210012A1 (en) | Drive train for a vehicle, vehicle with the drive train and method for operating the vehicle | |
| DE102016224458A1 (en) | Motor vehicle transmission planetary gear sets with the same level translation | |
| DE102016221796B4 (en) | Hybrid transmission and hybrid powertrain | |
| DE102012218121A1 (en) | Hybrid drive for motor car, has frictional or positive clutch switched between combustion engine and partial gear box, and another frictional clutch switched between electric machine and partial gear box | |
| DE102010018987A1 (en) | Hybrid drivetrain for motor vehicle, has drive comprising electric motor, where rotor of electric motor is directly and rotatably connected with output element of stepless transmission that is implemented as I2-transmission | |
| DE102009059935A1 (en) | Gear arrangement and motor vehicle | |
| DE102016212993A1 (en) | Hybrid module, powertrain and method for operating the powertrain | |
| DE102015121157A1 (en) | Hybrid powertrain | |
| DE102012218120A1 (en) | Hybrid drive for motor car, has input and common output shafts formed in partial gear boxes, and frictional clutch fixed with input shafts and one of partial gear boxes and opened if one of input shafts is uncoupled with electric machine | |
| DE102017202484B4 (en) | Drive device for a motor vehicle with an auxiliary drive that can be driven via a gear change gear controlled by means of a centrifugal actuator, and a method for operating such a drive device | |
| DE102017128427A1 (en) | Drive arrangement for a hybrid vehicle | |
| DE102018103156A1 (en) | Powertrain with serial hybrid drive with mechanical bypass and decoupled electric motor | |
| DE102017128431A1 (en) | Drive arrangement for a hybrid vehicle | |
| DE102021205940A1 (en) | Transmission and drive train for a motor vehicle | |
| DE102020113089A1 (en) | Drive unit for a hybrid motor vehicle with manual transmission; and methods of switching between two gears | |
| EP4025445A1 (en) | Powertrain unit having electrical machine and internal combustion engine; and method for operating a powertrain unit | 
| Date | Code | Title | Description | 
|---|---|---|---|
| R118 | Application deemed withdrawn due to claim for domestic priority |