Movatterモバイル変換


[0]ホーム

URL:


DE102006046729A1 - Power supply circuit for load in motor vehicle, has sensor arrangement providing temperature measuring signal based on ambient temperature, and control circuit providing control signal based on current and temperature measuring signals - Google Patents

Power supply circuit for load in motor vehicle, has sensor arrangement providing temperature measuring signal based on ambient temperature, and control circuit providing control signal based on current and temperature measuring signals
Download PDF

Info

Publication number
DE102006046729A1
DE102006046729A1DE102006046729ADE102006046729ADE102006046729A1DE 102006046729 A1DE102006046729 A1DE 102006046729A1DE 102006046729 ADE102006046729 ADE 102006046729ADE 102006046729 ADE102006046729 ADE 102006046729ADE 102006046729 A1DE102006046729 A1DE 102006046729A1
Authority
DE
Germany
Prior art keywords
power supply
temperature
supply circuit
current
load
Prior art date
Legal status (The legal status is an assumption and is not a legal conclusion. Google has not performed a legal analysis and makes no representation as to the accuracy of the status listed.)
Granted
Application number
DE102006046729A
Other languages
German (de)
Other versions
DE102006046729B4 (en
Inventor
Michael Lenz
Current Assignee (The listed assignees may be inaccurate. Google has not performed a legal analysis and makes no representation or warranty as to the accuracy of the list.)
Infineon Technologies AG
Original Assignee
Infineon Technologies AG
Priority date (The priority date is an assumption and is not a legal conclusion. Google has not performed a legal analysis and makes no representation as to the accuracy of the date listed.)
Filing date
Publication date
Application filed by Infineon Technologies AGfiledCriticalInfineon Technologies AG
Priority to DE102006046729ApriorityCriticalpatent/DE102006046729B4/en
Publication of DE102006046729A1publicationCriticalpatent/DE102006046729A1/en
Application grantedgrantedCritical
Publication of DE102006046729B4publicationCriticalpatent/DE102006046729B4/en
Expired - Fee Relatedlegal-statusCriticalCurrent
Anticipated expirationlegal-statusCritical

Links

Classifications

Landscapes

Abstract

Translated fromGerman

DieErfindung betrifft eine Stromversorgungsschaltung, die aufweist:
-einen Laststrompfad zum Anschließen einer Last (7), der einSchaltelement (6) aufweist,
- einen Stromsensor (5) zur Bereitstellungeines von einem Strom (IL) durch den Laststrompfad abhängigen Strommesssignals(S5),
- eine Ansteuerschaltung (2), die ein getaktetes Ansteuersignal(S2) mit mehreren jeweils eine Einschaltdauer und eine Ausschaltdaueraufweisenden Ansteuerzyklen fürdas Schaltelement (6) bereitstellt,
- eine Temperatursensoranordnung(4) mit einem Temperatursensor (42) zur Ermittlung einer Umgebungstemperatur imBereich des Temperatursensors (42), die ein von der UmgebungstemperaturabhängigesTemperaturmesssignal (S4) bereitstellt,
- wobei das getakteteAnsteuersignal (S2) von dem Strommesssignal (S5) und dem Temperaturmesssignal(S4) abhängigist,
und eine Schaltungsanordnung mit einer solchen Stromversorgungsschaltung.
The invention relates to a power supply circuit comprising:
a load current path for connecting a load (7) having a switching element (6),
a current sensor (5) for providing a current measuring signal (S5) dependent on a current (IL) through the load current path,
a drive circuit (2) which provides a clocked drive signal (S2) with a plurality of drive cycles each having a switch-on duration and a switch-off duration for the switch element (6),
a temperature sensor arrangement (4) having a temperature sensor (42) for determining an ambient temperature in the region of the temperature sensor (42) which provides a temperature measurement signal (S4) dependent on the ambient temperature,
wherein the clocked drive signal (S2) is dependent on the current measurement signal (S5) and the temperature measurement signal (S4),
and a circuit arrangement with such a power supply circuit.

Figure 00000001
Figure 00000001

Description

Translated fromGerman

Dievorliegende Erfindung betrifft eine geregelte Stromversorgungsschaltungzur Bereitstellung eines Versorgungsstromes für eine Last, insbesondere für eine Lastmit wenigstens einer Leuchtdiode (LED), und eine Schaltungsanordnungmit einer Stromversorgungsschaltung.TheThe present invention relates to a regulated power supply circuitfor providing a supply current for a load, in particular for a loadwith at least one light-emitting diode (LED), and a circuit arrangementwith a power supply circuit.

AlsErsatz fürherkömmlicheGlühlampen werden – beispielsweisein Kraftfahrzeugen – zunehmendLeistungs-Leuchtdioden (Leistungs-LEDs, Power LEDs) eingesetzt.Diese Leuchtdioden besitzen gegenüber herkömmlichen Leuchtdioden einehöhereLeistungsaufnahme und damit auch eine höhere Lichtausbeute, unterliegenjedoch auch einer stärkerenErwärmung.Leuchtdioden werden üblicherweise aufPlatinen (Printed Circuit Board, PCB) montiert, die bei zu hohenTemperaturen beschädigtbzw. zerstörtwerden können.Sofern keine ausreichende Kühlungvorhanden ist, kann eine auf einer Platine montierte Leuchtdiodezu einer solchen Beschädigungder Platine führen.Dieses Problem ist hierbei um so größer, je kleiner die Platineist und je kleiner somit deren Fähigkeitist, in Wärmeumgesetzte Verlustleistung abzuführen.WhenReplacement forconventionalIncandescent lamps are - for examplein motor vehicles - increasinglyPower LEDs (Power LEDs, Power LEDs) used.These light-emitting diodes have over conventional light-emitting diodes onehigherPower consumption and thus a higher light output, subjectbut also a stronger oneWarming.LEDs are usually onPrinted circuit board (PCB), which is too highTemperatures are damagedor destroyedcan be.Unless sufficient coolingis present, can be mounted on a board light emitting diodeto such damagelead the board.This problem is the bigger, the smaller the boardand thus the smaller their abilityis, in heatdissipate converted power loss.

Aufgabeder vorliegenden Erfindung ist es, eine Stromversorgungsschaltungfür eineLast, insbesondere füreine Leuchtdiode, zur Verfügungzu stellen, die eine zuverlässigeVersorgung der Last bei gleichzeitigem Schutz der Umgebung vor einer Überhitzunggewährleistet,und eine Schaltungsanordnung mit einer solchen Stromversorgungsschaltung zurVerfügungzu stellen.taskIt is the object of the present invention to provide a power supply circuitfor oneLast, especially fora light emitting diode, availableto provide a reliableSupplying the load while protecting the environment from overheatingguaranteedand a circuit arrangement with such a power supply circuit fordisposalto deliver.

DieseAufgabe wird durch eine Stromversorgungsschaltung nach Anspruch1 und durch eine Schaltungsanordnung nach Anspruch 8 gelöst. VorteilhafteAusgestaltungen der Erfindung sind Gegenstand der Unteransprüche.TheseThe object is achieved by a power supply circuit according to claim1 and solved by a circuit arrangement according to claim 8. advantageousEmbodiments of the invention are the subject of the dependent claims.

EineAusführungsformder Stromversorgungsschaltung gemäß der Erfindung umfasst einen Laststrompfadzum Anschließeneiner Last, der ein Schaltelement aufweist, einen Stromsensor zurBereitstellung eines von einem Strom durch den Laststrompfad abhängigen Strommesssignals,eine Ansteuerschaltung, die ein getaktetes Ansteuersignal mit mehrerenjeweils eine Einschaltdauer und eine Ausschaltdauer aufweisendenAnsteuerzyklen für dasSchaltelement bereitstellt, und eine Temperatursensoranordnung miteinem Temperatursensor zur Ermittlung einer Umgebungstemperaturim Bereich des Temperatursensors, die ein von der UmgebungstemperaturabhängigesTemperaturmesssignal bereitstellt. Das getaktete Ansteuersignaldieser Stromversorgungsschaltung besitzt ein Tastverhältnis, das vondem Strommesssignal und dem Temperaturmesssignal abhängig ist.AembodimentThe power supply circuit according to the invention comprises a load current pathto connecta load having a switching element, a current sensor forProviding a current measuring signal dependent on a current through the load current path,a drive circuit having a clocked drive signal with a pluralityeach have a duty cycle and a turn-offControl cycles for theSwitching element provides, and a temperature sensor arrangement witha temperature sensor for determining an ambient temperaturein the range of the temperature sensor, which is one of the ambient temperaturedependentTemperature measurement signal provides. The clocked drive signalThis power supply circuit has a duty ratio ofthe current measurement signal and the temperature measurement signal is dependent.

Dasgetaktet angesteuerte Schaltelement dieser Stromversorgungsschaltungsteuert die Stromaufnahme der Stromversorgungsschaltung und damitdie Stromaufnahme der Last. Diese Stromaufnahme ist hierbei vondem Tastverhältnisdes das Schaltelement ansteuernden Ansteuersignals abhängig. DieEinstellung des Tastverhältnissesdieses getakteten Ansteuersignals abhängig von der Temperatur ermöglicht eineRegelung der Leistungsaufnahme abhängig von der Temperatur inder Umgebung der Leuchtdiode.Theclocked controlled switching element of this power supply circuitcontrols the power consumption of the power supply circuit and thusthe current consumption of the load. This current consumption is fromthe duty cycleof the switching element driving the drive signal dependent. TheSetting the duty cycleThis clocked drive signal depending on the temperature allows aControl of power consumption depending on the temperature inthe environment of the LED.

Ausführungsformender vorliegende Erfindung werden nachfolgend anhand von Figurennäher erläutert.embodimentsThe present invention will be described below with reference to FIGSexplained in more detail.

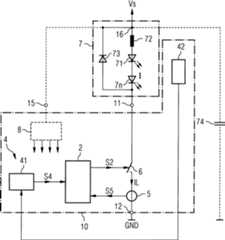
1 zeigtein Schaltbild eines Ausführungsbeispielseiner erfindungsgemäßen Stromversorgungsschaltung,die einen Laststrompfad mit einem Schalter, eine Ansteuerschaltungfür denSchalter und eine Temperatursensoranordnung aufweist. 1 shows a circuit diagram of an embodiment of a power supply circuit according to the invention comprising a load current path with a switch, a drive circuit for the switch and a temperature sensor arrangement.

2 zeigtein Realisierungsbeispiel fürdie Ansteuerschaltung. 2 shows an implementation example for the drive circuit.

3 veranschaulichtdie Funktionsweise einer Stromversorgungsschaltung mit einer Ansteuerschaltunggemäß2 anhandzeitlicher Verläufe ausgewählter, inder Stromversorgungsschaltung vorkommender Signale. 3 illustrates the operation of a power supply circuit with a drive circuit according to 2 on the basis of time profiles of selected signals occurring in the power supply circuit.

4 zeigtein weiteres Realisierungsbeispiel für die Ansteuerschaltung. 4 shows a further realization example for the drive circuit.

5 zeigtein schaltungstechnisches Realisierungsbeispiel eines in der Ansteuerschaltunggemäß4 vorhandenenZeitglieds. 5 shows a circuit implementation example of one in the drive circuit according to 4 existing timer.

6 veranschaulichtdie Funktionsweise einer Ausführungsformeiner Stromversorgungsschaltung gemäß der Erfindung mit einer Ansteuerschaltunggemäß4 anhandzeitlicher Verläufe ausgewählter, inder Stromversorgungsschaltung vorkommender Signale. 6 1 illustrates the operation of an embodiment of a power supply circuit according to the invention with a drive circuit according to FIG 4 on the basis of time profiles of selected signals occurring in the power supply circuit.

7 zeigteine Ausführungsformeiner Stromversorgungsschaltung gemäß der Erfindung, die eine Freigabeschaltungaufweist. 7 shows an embodiment of a power supply circuit according to the invention having an enable circuit.

8 zeigtein Ausführungsbeispieleiner Sensoranordnung. 8th shows an embodiment of a sensor arrangement.

9 veranschaulicht Temperaturabhängigkeiteneinzelner in der Sensoranordnung gemäß8 vorkommenderSignale. 9 illustrates temperature dependencies of individual in the sensor arrangement according to 8th occurring signals.

10 zeigt im Querschnitt (10A) und in Draufsicht (10B)eine auf einem Trägerangeordnete Stromversorgungsschaltung gemäß einer Ausführungsformder Erfindung mit angeschlossener Last. 10 shows in cross section ( 10A ) and in plan view ( 10B ) arranged on a support power supply circuit according to an embodiment of the invention with connected Load.

Inden Figuren bezeichnen, sofern nicht anders angegeben, gleiche Bezugszeichengleiche Schaltungskomponenten und Signale mit gleicher Bedeutung.Indenote the figures, unless otherwise indicated, like reference numeralssame circuit components and signals with the same meaning.

1 zeigtein erstes Ausführungsbeispiel einerStromversorgungsschaltung10 zur Stromversorgung einerLast. Diese Stromversorgungsschaltung10 weist einen Laststrompfadauf, der in dem Beispiel zwischen ersten und zweiten Anschlussklemmen11,12 derStromversorgungsschaltung10 verläuft. In diesen Laststrompfadist ein Schaltelement6 geschaltet, das zur getaktetenStromversorgung einer an den Laststrompfad anschließbaren Last7 dientund das währenddes Betriebs der Stromversorgungsschaltung durch einen Ansteuerschaltung2 mittelseines getakteten Ansteuersignals S2 angesteuert ist. Dieses getakteteAnsteuersignal S2 weist währenddes Betriebs der Stromversorgungsschaltung mehrere zeitlich aufeinanderfolgendeAnsteuerzyklen auf, die jeweils eine Einschaltdauer und eine Ausschaltdaueraufweisen. Das Schaltelement6 ist hierbei während derEinschaltdauern leitend angesteuert und während der Ausschaltdauern sperrendangesteuert. Ein Tastverhältnisd dieses getakteten Ansteuersignals S2 während eines Ansteuerzyklusist definiert durch den Quotienten aus der Einschaltdauer während diesesAnsteuerzyklus und der Gesamtdauer dieses Ansteuerzyklus, d. h.der Summe aus der Einschaltdauer und der Ausschaltdauer. Es giltalso:d = Ton/T = Ton/(Ton + Toff) (1). 1 shows a first embodiment of a power supply circuit 10 for powering a load. This power supply circuit 10 has a load current path, which in the example between first and second terminals 11 . 12 the power supply circuit 10 runs. In this load current path is a switching element 6 connected to the clocked power supply of a connectable to the load current load 7 serves and during operation of the power supply circuit by a drive circuit 2 is driven by a clocked drive signal S2. This clocked drive signal S2 has during operation of the power supply circuit to a plurality of time-sequential drive cycles, each having a duty cycle and a turn-off. The switching element 6 In this case, it is activated during the switch-on periods and activated during the switch-off periods. A duty cycle d of this clocked drive signal S2 during a drive cycle is defined by the quotient of the duty cycle during this drive cycle and the total duration of this drive cycle, ie the sum of the duty cycle and the turn-off duration. It therefore applies: d = tone / T = tone / (tone + Toff) (1).

Tonbezeichnet hierbei die Einschaltdauer während eines Ansteuerzyklus,Toff die Ausschaltdauer währenddieses Ansteuerzyklus und T die Dauer des Ansteuerzyklus.volumedenotes the duty cycle during a drive cycle,Toff the off duration duringthis drive cycle and T the duration of the drive cycle.

DieAnsteuerschaltung2 erzeugt das getaktete AnsteuersignalS2 derart, dass dessen Tastverhältnisvon einem Laststrom IL im Laststrompfad und von einem durch eineTemperatursensoranordnung4 bereitgestellten TemperaturmesssignalS4 abhängig ist.Eine Information überden Momentanwert des den Last strompfad durchfließenden Laststromes IL ist derAnsteuerschaltung2 in Form eine Strommesssignals S5 zugeführt, dasdurch einen Stromsensor5 bereitgestellt wird und das proportionalzu dem Laststrom IL ist.The drive circuit 2 generates the clocked drive signal S2 such that its duty cycle of a load current IL in the load current path and of a by a temperature sensor arrangement 4 provided temperature measurement signal S4 is dependent. Information about the instantaneous value of the load current flowing through the load current IL is the drive circuit 2 in the form of a current measuring signal S5 supplied by a current sensor 5 is provided and that is proportional to the load current IL.

DerStromsensor5 kann ein beliebiger, zur Messung des LaststromesIL und Bereitstellung des Strommesssignals S5 geeigneter Stromsensorsein. Der Stromsensor kann beispielsweise durch einen in den Laststrompfadgeschalteten Messwiderstand realisiert sein, an dem der Laststromeinen Spannungsabfall hervorruft, der dem Messsignal S5 entspricht.The current sensor 5 can be any suitable for the measurement of the load current IL and provision of the current measurement signal S5 current sensor. The current sensor can be realized, for example, by a measuring resistor connected in the load current path, at which the load current causes a voltage drop which corresponds to the measuring signal S5.

DasSchaltelement6 kann beispielsweise als Leistungs-Bipolartransistoroder als Leistungs-MOS-Transistor realisiert sein, der eine Vielzahlgleichartiger parallel geschalteter Transistorzellen aufweist. Beieiner solchen Realisierung des Schaltelements6 kann dieMessung des Laststromes IL und damit die Bereitstellung des StrommesssignalsS5 in nicht näherdargestellter Weise nach dem sogenannten Strom-Sense-Prinzip erfolgen. Hierbeiwird das Zellenfeld in eine erste Gruppe Transistorzellen, die sogenanntenLastzellen, und eine zweite Gruppe Transistorzellen, die sogenannten Messzellen,unterteilt. Die Lastzellen dienen hierbei zur Stromversorgung einerangeschlossenen Last, währenddie Messzellen zur Strommessung genutzt und durch geeignete Ansteuerungim selben Arbeitspunkt wie die Lastzellen betrieben werden. Eindie Messzellen durchfließenderMessstrom steht dann überden Quotienten aus der Anzahl der Messzellen zur Anzahl der Lastzellenim Verhältniszu dem Laststrom. Der Messstrom kann hierbei – beispielsweise durch einenMesswiderstand – unmittelbarzur Erzeugung eines Strommesssignals verwendet werden.The switching element 6 For example, it may be realized as a power bipolar transistor or as a power MOS transistor having a plurality of similar parallel-connected transistor cells. In such a realization of the switching element 6 the measurement of the load current IL and thus the provision of the current measurement signal S5 in a manner not shown can be carried out according to the so-called current-sense principle. In this case, the cell field is subdivided into a first group of transistor cells, the so-called load cells, and a second group of transistor cells, the so-called measuring cells. The load cells serve to supply power to a connected load, while the measuring cells are used for current measurement and are operated by suitable control at the same operating point as the load cells. A measurement current flowing through the measuring cells is then based on the quotient of the number of measuring cells to the number of load cells in relation to the load current. The measuring current can be used here - for example, by a measuring resistor - directly to generate a current measuring signal.

DieTemperatursensoranordnung4 weist in dem in1 dargestelltenBeispiel einen Temperatursensor42 auf, der dazu dienteine Umgebungstemperatur zu ermitteln und der unmittelbar benachbartzu der Last7 oder auch beabstandet zu der Last7 angeordnetsein kann. Dieser Temperatursensor42 ist an eine Wandlereinheit41 angeschlossen,die aus einer durch den Temperatursensor42 erfassten Umgebungstemperaturdas von dieser Umgebungstemperatur abhängige TemperaturmesssignalS4 erzeugt.The temperature sensor arrangement 4 points in the in 1 Example shown a temperature sensor 42 which serves to determine an ambient temperature and that immediately adjacent to the load 7 or also spaced from the load 7 can be arranged. This temperature sensor 42 is to a transducer unit 41 connected by a through the temperature sensor 42 detected ambient temperature generated by the ambient temperature dependent temperature measurement signal S4.

Diean den Laststrompfad der Stromversorgungsschaltung10 angeschlosseneLast7 umfasst in dem dargestellten Ausführungsbeispieleine Reihenschaltung eines induktiven Speicherelements72, beispielsweiseeiner Spule, und wenigstens einer Leuchtdiode71,7n.In dem Beispiel sind zwei Leuchtdioden71,7n inReihe zu dem induktiven Speicherelement geschaltet, wie jedoch grafisch durchPunkte angedeutet ist, kann abhängigvon einer gewünschtenBeleuchtungssituation eine beliebige Anzahl Leuchtdioden in Reihezu dem induktiven Speicherelement72 geschaltet werden.The to the load current path of the power supply circuit 10 connected load 7 includes in the illustrated embodiment, a series connection of an inductive storage element 72 , For example, a coil, and at least one light emitting diode 71 . 7n , In the example, two LEDs 71 . 7n connected in series with the inductive storage element, however, as is indicated graphically by dots, depending on a desired lighting situation, any number of light-emitting diodes in series with the inductive storage element 72 be switched.

Parallelzu der Reihenschaltung mit dem induktiven Speicherelement72 undden Leuchtdioden71,7n ist ein Freilaufelement73 geschaltet,das in dem Beispiel als Diode realisiert ist und das dazu dient,bei sperrend angesteuertem Schaltelement6 und zuvor magnetisierteminduktiven Speicherelement72 einen durch Abkommutierendes Speicherelements72 fließenden Strom zu übernehmen.Alternativ zu einem passiven Bauelement, wie der dargestellten Diode,kann das Freilaufelement73 in nicht näher dargestellter Weise auchdurch ein aktives Bauelement, wie beispielsweise einen Transistorrealisiert sein, der als sogenannter Synchrongleichrichter verschaltetist.Parallel to the series connection with the inductive storage element 72 and the light emitting diodes 71 . 7n is a freewheeling element 73 connected, which is realized in the example as a diode and which serves, with blocking driven switching element 6 and previously magnetized inductive storage element 72 one by Abkommutieren of the memory element 72 to take over flowing electricity. Alternatively to a passive component, such as the Darge put diode, can the freewheeling element 73 in a manner not shown also be realized by an active device, such as a transistor, which is connected as a so-called synchronous rectifier.

DasFreilaufelement73 ist in1 als Teil derLast7 dargestellt. Es besteht jedoch auch die Möglichkeit,dieses Freilaufelement73 in der Ansteuerschaltung10 vorzusehen.Die Ansteuerschaltung10 besitzt dann eine zusätzlicheAnschlussklemme16, die in1 gestricheltdargestellt ist und die dazu dient, das Freilaufelement73 andie Klemme für dasVersorgungspotential Vs anzuschließen. Die Last wird bei einersolchen Ansteuerschaltung zwischen die erste Anschlussklemme11 unddiese weitere Anschlussklemme15 geschaltet.The freewheeling element 73 is in 1 as part of the load 7 shown. However, there is also the possibility of this freewheeling element 73 in the drive circuit 10 provided. The drive circuit 10 then has an additional connection terminal 16 , in the 1 dashed lines and which serves to the freewheeling element 73 to be connected to the terminal for the supply potential Vs. The load is in such a drive circuit between the first terminal 11 and this other terminal 15 connected.

Parallelzu der Reihenschaltung der Last und des Laststrompfades kann zumAusgleich von Spannungsschwankungen und zur Glättung des Stromverlaufs inder Versorgungsleitung zu der Last der Versorgungsspannung ein Pufferkondensator74 geschaltetsein, der in1 gestrichelt dargestellt ist. EineGlättungdes Stromverlaufs in der Versorgungsleitung ist hierbei im Hinblickauf eine Reduktion des Oberwellengehalts und damit auf eine Reduktionder EMV-Abstrahlung sinnvoll.Parallel to the series connection of the load and the load current path, a buffer capacitor can be used to compensate for voltage fluctuations and to smooth the current profile in the supply line to the load of the supply voltage 74 be switched in 1 is shown in dashed lines. A smoothing of the current profile in the supply line is useful here with regard to a reduction of the harmonic content and thus to a reduction of the EMC radiation.

ZurSpannungsversorgung der in der Ansteuerschaltung10 vorhandenenSchaltungskomponenten kann eine Spannungsversorgungsschaltung8 (gestricheltdargestellt) vorhanden sein, die über eine Anschlussklemme15 andie Klemme fürdas Versorgungspotential Vs angeschlossen ist, und die beispielsweisedazu dient das Versorgungspotential für die Last auf ein zur Versorgungder Schaltungskomponenten geeignetes Potential umzusetzen. Lediglichgrafisch angedeutet sind in1 Leitungsverbindungenzwischen dieser Spannungsversorgungsschaltung8 und den übrigen Schaltungskomponenten.To the power supply in the drive circuit 10 existing circuit components can be a power supply circuit 8th (shown in dashed lines), which are connected via a terminal 15 is connected to the terminal for the supply potential Vs, and for example, serves to implement the supply potential for the load to a suitable for the supply of the circuit components potential. Only graphically indicated in 1 Line connections between this power supply circuit 8th and the other circuit components.

DiegrundsätzlicheFunktionsweise der dargestellten Stromversorgungsschaltung10 wirdnachfolgend kurz erläutert:
DieReihenschaltung des Laststrompfades der Stromversorgungsschaltung10 undder Last7 ist währenddes Betriebs der Stromversorgungsschaltung zwischen eine Klemmefür einerstes Versorgungspotential Vs und ein zweites Versorgungspotentialbzw. Bezugspotential GND geschaltet. Bei einer getakteten Ansteuerungdes Schaltelements6, d. h. einer abwechselnden leitendenAnsteuerung des Schaltelements6 jeweils für eine Einschaltdauerund einer sperrenden Ansteuerung jeweils für eine Ausschaltdauer wird – unterder Annahme eines vernachlässigbarenEinschaltwiderstandes des Schaltelements6 – die zwischenden Klemmen fürdas Versorgungspotential anliegende Versorgungsspannung getaktetan die Last7 angelegt und bewirkt einen Stromfluss durchdie Last. Das induktive Spei cherelement72 nimmt bei einer über derLast7 anliegenden Versorgungsspannung, d. h. während derEinschaltdauern des Schaltelements6, elektrische Energieauf, die währendjeweils nachfolgender Ausschaltdauern über das Freilaufelement73 einenweiterhin fließendenStrom durch die Leuchtdioden71,7n bewirkt. Dasinduktive Speicherelement72 sorgt bei dieser Schaltungsanordnungfür eineGlättung desStromverlaufs im Vergleich zu einer Lastanordnung, bei der keinsolches induktives Speicherelement vorhanden ist und bei der derLaststrom mit Hilfe eines Begrenzungswiderstandes limitiert werden müsste, wasallerdings zu einer hohen Verlustleistung und damit zu einer Reduzierungdes Gesamtwirkungsgrades bei erhöhterWärmeentwicklungführen würde.
The basic operation of the illustrated power supply circuit 10 is briefly explained below:
The series connection of the load current path of the power supply circuit 10 and the load 7 is connected during operation of the power supply circuit between a terminal for a first supply potential Vs and a second supply potential or reference potential GND. In a clocked control of the switching element 6 ie, an alternating conductive drive of the switching element 6 each for a duty cycle and a blocking drive each for a turn-off is - assuming a negligible ON resistance of the switching element 6 - The voltage applied between the terminals for the supply potential supply voltage clocked to the load 7 created and causes a flow of current through the load. The inductive storage element 72 takes at one over the load 7 applied supply voltage, ie during the switch-on of the switching element 6 , Electrical energy, which during each subsequent off periods on the freewheeling element 73 a still flowing current through the LEDs 71 . 7n causes. The inductive storage element 72 provides in this circuit arrangement for a smoothing of the current profile in comparison to a load arrangement in which no such inductive storage element is present and in which the load current with the aid of a limiting resistor would have to be limited, but this leads to a high power loss and thus to a reduction of the overall efficiency would lead to increased heat development.

Einerstes Ausführungsbeispieleiner Ansteuerschaltung2 zur Erzeugung des getaktetenAnsteuersignals S2 fürdas Schaltelement6 ist in2 dargestellt.Zum besseren Verständnissind in2 neben der Ansteuerschaltung2 auchdas Schaltelement6, das in diesem Beispiel als N-KanalLeistungs-MOSFET realisiert ist, und der Stromsensor5, derdas Strommesssignal S5 erzeugt, dargestellt. Die Ansteuerschaltung2 weistin dem dargestellten Ausführungsbeispielein Flipflop22 mit einem Setz-Eingang S und einem RücksetzeingangR auf, an dessen Setz-Eingang ein Taktgenerator23, beispielsweiseein Oszillator, angeschlossen ist, der ein Taktsignal S23 erzeugtund der das Flipflop22 im Takt dieses Taktsignals S23setzt. Das Ansteuersignal S2 steht an einem nicht invertierendemAusgang Q des Flipflops22 zur Verfügung, wobei optional zwischen dasFlipflop22 und das Schaltelement6 eine Treiberschaltung21 geschaltetist, die dazu dient, einen Signalpegel des Ausgangssignals des Flipflops22 auf einenzur Ansteuerung des Schaltelements6 geeigneten Signalpegelumzusetzen. Das Schaltelement6 wird bei dieser Ansteuerschaltung2 beigesetztem Flipflop leitend angesteuert.A first embodiment of a drive circuit 2 for generating the clocked drive signal S2 for the switching element 6 is in 2 shown. For better understanding are in 2 next to the drive circuit 2 also the switching element 6 , which is realized in this example as an N-channel power MOSFET, and the current sensor 5 representing the current measurement signal S5. The drive circuit 2 has a flip-flop in the illustrated embodiment 22 with a set input S and a reset input R, at whose set input a clock generator 23 , For example, an oscillator is connected, which generates a clock signal S23 and the flip-flop 22 in time with this clock signal S23 sets. The drive signal S2 is connected to a non-inverting output Q of the flip-flop 22 available, with optional between the flip-flop 22 and the switching element 6 a driver circuit 21 is connected, which serves to a signal level of the output signal of the flip-flop 22 to a for driving the switching element 6 implement appropriate signal level. The switching element 6 is at this drive circuit 2 activated when the flip-flop is set.

EinRücksetzendes Flipflops22 und damit eine sperrende Ansteuerung desSchaltelements6 erfolgt bei der dargestellten Ansteuerschaltungabhängigvon dem Strommesssignal S5 und dem Temperaturmesssignal S4. EinKomparator24 vergleicht hierbei das Strommesssignal S5mit dem Temperaturmesssignal S4 und setzt das Flipflop22 jeweilsabhängigvon einem Vergleich dieser beiden Signale zurück. In dem Beispiel erfolgtein Zurücksetzendes Flipflops22 überein Komparatorausgangssignal S24 des Komparators24 jeweilsdann, wenn das Strommesssignal S5 den Wert des Temperaturmesssignals S4erreicht.A reset of the flip-flop 22 and thus a blocking control of the switching element 6 occurs in the illustrated drive circuit depending on the current measurement signal S5 and the temperature measurement signal S4. A comparator 24 in this case compares the current measurement signal S5 with the temperature measurement signal S4 and sets the flip-flop 22 each dependent on a comparison of these two signals. In the example, the flip-flop is reset 22 via a comparator output signal S24 of the comparator 24 in each case when the current measurement signal S5 reaches the value of the temperature measurement signal S4.

3 veranschaulichtdie Funktionsweise einer eine Ansteuerschaltung gemäß2 aufweisendenStromversorgungsschaltung anhand zeitlicher Verläufe des Taktsignals S23, desStrommesssignals S5 sowie des Temperaturmesssignals S4. Zu Zweckender Erläuterungwird davon ausgegangen, dass sich die Stromversorgungsschaltungim eingeschwungenen Zustand befindet, dass also bis zu den in3 dargestelltenSignalverläufenbereits einige Ansteuerzyklen, durch welche das Schaltelement6 leitendund sperrend angesteuert wurde, stattgefunden haben. Zu Zweckender Erläuterungwird außerdemdavon ausgegangen, dass das Taktsignal S23 Taktimpulse im Abstandeiner Periodendauer T aufweist und dass das Flipflop22 jeweilsmit einer steigenden Flanke dieser Taktimpulse gesetzt wird. Außerdem wirdfür dieDarstellung in3 angenommen, dass die Dauerder Ansteuerzyklen so gewählt ist,dass das induktive Speicherelement72 der Last7 imeingeschwungenen Zustand der Systems während eines Ansteuerzyklusnicht vollständigabkommutiert. 3 illustrates the operation of a driving circuit according to 2 On white Send power supply circuit based on timing of the clock signal S23, the current measurement signal S5 and the temperature measurement signal S4. For purposes of explanation, it is assumed that the power supply circuit is in the steady state, that is, up to the in 3 already shown some driving cycles through which the switching element 6 conductive and blocking was controlled, have taken place. For purposes of explanation, it is also assumed that the clock signal S23 has clock pulses at intervals of a period T and that the flip-flop 22 is set in each case with a rising edge of these clock pulses. Also, for illustration in 3 assume that the duration of the drive cycles is chosen so that the inductive storage element 72 the load 7 in the steady state of the system is not completely abkommutiert during a drive cycle.

MitSetzen des Flipflops22, und damit bei leitender Ansteuerungdes Schaltelements6, steigt der Strom im Schaltelement6,und damit das Strommesssignal S5 rampenförmig an, wobei die Steilheit dIL/dtder ansteigenden Flanke des Stromverlaufs abhängig ist von der anliegendenVersorgungsspannung und dem Induktivitätswert des induktiven Speicherelements72.Es gilt:dIL/dt = Vs/L, (2)wobei dIL/dtdie zeitliche Ableitung des Stromes IL repräsentiert.With setting the flip-flop 22 , and thus with conductive activation of the switching element 6 , the current in the switching element increases 6 , and thus the current measurement signal S5 in a ramp shape, wherein the slope dIL / dt the rising edge of the current waveform is dependent on the applied supply voltage and the inductance value of the inductive storage element 72 , The following applies: dIL / dt = Vs / L, (2) where dIL / dt represents the time derivative of the current IL.

DasFlipflop22 bleibt hierbei solange gesetzt und das Schaltelement6 bleibtentsprechend leitend angesteuert bis das ansteigende Strommesssignal S5den Wert des Temperaturmesssignals S4 erreicht. Der den LaststrompfaddurchfließendeLaststrom IL weist bei dieser Stromversorgungsschaltung einen dreieckförmigen,um einen Mittelwert ILm schwankenden Stromverlauf auf. Dieser Mittelwertist von dem Temperaturmesssignal S4 abhängig, das über den Komparator (24 in2)und das Strommesssignal S5 den Maximalwert des Laststromes IL nach obenhin begrenzt.3 zeigt die zeitlichen Verläufe desStrommesssignals S5, des Ansteuersignals S2 sowie des LaststromsIL fürzwei unterschiedliche Amplituden des Strommesssignals S4. Für die größere derbeiden Amplituden, fürdie die Signalverläufeim linken Teil der3 dargestellt sind, nimmt der MittelwertILm des Laststromes IL einen höheren Wertals fürden kleineren Wert des Temperaturmesssignals S4 an, für den dieSignalverläufeim rechten Teil der3 dargestellt sind. Es sei daraufhingewiesen, dass das Tastverhältnisdes Ansteuersignals S2 im eingeschwungenen Zustand der Stromversorgungsschaltungfür unterschiedlicheMittelwerte des Laststromes gleich sein kann. Das Tastverhältnis des SteuersignalsS2 variiert bei der anhand von3 dargestelltenfestgetakteten Ansteuerung des Schaltelements jedoch zumindest während Übergangsphasendes Temperaturmesssignals S4 von einem ersten Wert zu einem zweitenWert, das Tastverhältnisist damit wenigstens zeitweise von der Temperatur abhängig.The flip flop 22 remains set as long as this and the switching element 6 remains correspondingly conductive until the rising current measurement signal S5 reaches the value of the temperature measurement signal S4. In this power supply circuit, the load current IL flowing through the load current path has a triangular current course that fluctuates around an average value ILm. This average value depends on the temperature measurement signal S4 which is output via the comparator ( 24 in 2 ) and the current measurement signal S5 limits the maximum value of the load current IL upward. 3 shows the time profiles of the current measuring signal S5, the drive signal S2 and the load current IL for two different amplitudes of the current measurement signal S4. For the larger of the two amplitudes for which the waveforms in the left part of the 3 are shown, the average value ILm of the load current IL assumes a higher value than for the smaller value of the temperature measurement signal S4, for which the waveforms in the right part of the 3 are shown. It should be noted that the duty cycle of the drive signal S2 in the steady state of the power supply circuit may be the same for different average values of the load current. The duty cycle of the control signal S2 varies in the basis of 3 However, at least during transition phases of the temperature measurement signal S4 from a first value to a second value, the duty cycle is thus at least temporarily dependent on the temperature.

Einweiteres Ausführungsbeispieleiner Ansteuerschaltung2 zur Erzeugung eines AnsteuersignalsS2 ist in4 dargestellt. Anstelle einesOszillators ist bei dieser Ansteuer schaltung ein Zeitglied25 vorgesehen,das an den Setz-Eingangdes Flipflops22 angeschlossen ist und dem das KomparatorausgangssignalS24 zugeführtist. Dieses Zeitglied25 bewirkt bei der in4 dargestelltenAnsteuerschaltung eine fest vorgegebene Ausschaltdauer des AnsteuersignalsS2, indem das Zeitglied25 das Flipflop22 nachAblauf einer fest vorgegebenen Zeitdauer nach Vorliegen eines Rücksetzsignalswieder setzt. Das Ausgangssignal S24 des Komparators24 istbei dieser Ansteuerschaltung2 sowohl dem RücksetzeingangR des Flipflops22 als auch einem Eingang des Taktglieds25 zugeführt. DasZeitglied25 wird mit einer vorgegebenen Flanke des KomparatorausgangssignalsS24, beispielsweise einer steigenden Flanke, gestartet und erzeugtnach Ablauf einer vorgegebenen Zeitdauer eine vorgegebene Flanke desZeitglied-AusgangssignalsS25, beispielsweise eine steigende Flanke, zum Setzen des Flipflops22.Another embodiment of a drive circuit 2 for generating a drive signal S2 is in 4 shown. Instead of an oscillator circuit is a timing element in this drive circuit 25 provided to the setting input of the flip-flop 22 is connected and the comparator output signal S24 is supplied. This timer 25 causes at the in 4 shown drive circuit a fixed predetermined turn-off duration of the drive signal S2 by the timer 25 the flip flop 22 after a fixed predetermined period of time after the presence of a reset signal sets again. The output signal S24 of the comparator 24 is in this drive circuit 2 both the reset input R of the flip-flop 22 as well as an input of the clock 25 fed. The timer 25 is started with a predetermined edge of the comparator output signal S24, for example, a rising edge, and generates after a predetermined period of time a predetermined edge of the timer output signal S25, for example a rising edge, for setting the flip-flop 22 ,

DasZeitglied25 umfasst Bezug nehmend auf5 beispielsweiseein RC-Glied mit einem Widerstandselement251 und einemparallel zu dem Widerstandselement251 geschalteten kapazitiven Speicherelement252.Dieses RC-Glied ist übereinen Schalter257 an eine Klemme für ein VersorgungspotentialV+ angeschlossen. Bei leitend angesteuertem Schalter257 wirddas kapazitive Speicherelement252 dieses Zeitglieds25 aufden Wert des Versorgungspotentials V+ aufgeladen. Bei anschließend sperrendemSchalter257 entlädtsich das kapazitive Speicherelement252 über denWiderstand251. Ein Komparator253 vergleichtdie überdem kapazitiven Speicherelement252 anliegende Spannungmit einem durch eine Referenzspannungsquelle254 vorgegebenenReferenzwert und erzeugt das am Ausgang dieses Komparators253 anliegende AusgangssignalS25 des Zeitglieds abhängigvon einem Vergleich der Referenzspannung mit der Spannung über demkapazitiven Speicherelement252. Bei dem in5 dargestelltenZeitglied wird eine steigende Flanke des Ausgangssignals S25 erzeugt, wennbei geöffnetemSchalter257 die Spannung über dem kapazitiven Speicherelement252 unter denWert der Referenzspannung abge sunken ist. Ein Öffnen des Schalters257 erfolgtbei diesem Zeitglied25 abhängig von dem AusgangssignalS24 des das Strommesssignal S5 und das Temperaturmesssignal S4 vergleichendenKomparators24. Dieses Komparatorsignal S24 ist einem RücksetzeingangR eines Flipflops255 zugeführt, das das Schaltelement257 ansteuert.Mit Rücksetzendes Flipflops255 durch dieses Komparatorsignal S24 wirdder Schalter257 geöffnet,was einem Beginn der durch das Zeitglied25 vorgegebenenWartezeit entspricht. Das Ende der durch das Zeitglied25 vorgegebenenWartezeit ist erreicht, wenn das kapazitive Speicherelement252 über dasWiderstandselement251 bis auf den Wert der Referenzspannungentladen ist. Durch das hierbei am Ausgang des Komparators253 anliegende AusgangssignalS25 wird das Flipflop255 dann wieder gesetzt, um den Schalter257 zuschließenund das kapazitive Speicherelement252 bis zum Beginn dernächstenWartezeit erneut aufzuladen. Optional kann hier bei einem SetzeingangS des Flipflops255 ein Verzögerungsglied256 vorgeschaltetsein, um ein stabiles Funktionsverhalten des Zeitglieds25 zu erreichen.The timer 25 includes reference to FIG 5 For example, an RC element with a resistive element 251 and one parallel to the resistive element 251 switched capacitive storage element 252 , This RC element is via a switch 257 connected to a terminal for a supply potential V +. With conductive switch 257 becomes the capacitive storage element 252 this timer 25 charged to the value of the supply potential V +. With then blocking switch 257 the capacitive storage element discharges 252 about the resistance 251 , A comparator 253 compares the over the capacitive storage element 252 voltage applied to one by a reference voltage source 254 predetermined reference value and generates that at the output of this comparator 253 applied output signal S25 of the timer depending on a comparison of the reference voltage with the voltage across the capacitive storage element 252 , At the in 5 shown timer, a rising edge of the output signal S25 is generated when the switch is open 257 the voltage across the capacitive storage element 252 has fallen below the value of the reference voltage. An opening of the switch 257 takes place at this timer 25 depending on the output signal S24 of the current measuring signal S5 and the temperature measuring signal S4 comparing comparator 24 , This compa Generator signal S24 is a reset input R of a flip-flop 255 supplied, which is the switching element 257 controls. With reset of the flip-flop 255 by this comparator signal S24, the switch 257 open, indicating a beginning of the timer 25 predetermined waiting time corresponds. The end of the timer 25 predetermined waiting time is reached when the capacitive storage element 252 about the resistance element 251 is discharged to the value of the reference voltage. By doing this at the output of the comparator 253 applied output signal S25 becomes the flip-flop 255 then put back to the switch 257 close and the capacitive storage element 252 recharge until the next waiting time. Optionally, here at a set input S of the flip-flop 255 a delay element 256 upstream, to a stable functional behavior of the timer 25 to reach.

DieFunktionsweise einer Stromversorgungsschaltung mit einer in4 dargestelltenAnsteuerschaltung wird nachfolgend anhand von6 erläutert. Dargestelltist in6 beispielhaft ein zeitlicher Verlauf des StrommesssignalsS5 abhängig vondem Temperaturmesssignal S4 fürzwei unterschiedliche Werte des Temperaturmesssignals S4. Die Regelungder Laststromaufnahme erfolgt über dasTemperaturmesssignal S4, wobei das Schaltelement6 jeweilsdann gesperrt wird, wenn das bei zunächst leitendem Schaltelement6 rampenförmig ansteigendeStrommesssignal S5 den Wert S4 erreicht. Das Schaltelement bleibtdann füreine durch das Zeitglied25 fest vorgegebene AusschaltdauerToff ausgeschaltet und wird dann erneut für eine von dem fließenden LaststromIL und dem Temperaturmesssignal S4 abhängige Einschaltdauer Ton eingeschaltet. DasTastverhältnisdes Ansteuersignals S2 kann in eingeschwungenem Zustand der Stromversorgungsschaltungfür unterschiedlicheWerte des Temperaturmesssignals S4 jeweils gleiche Werte annehmen. DasTastverhältnisist jedoch grundsätzlichvon dem Temperaturmesssignal S4 abhängig und ändert sich beispielsweise beieiner Änderungdes Temperaturmesssignals S4. So nimmt das Tastverhältnis beisinkendem Strommesssignal S4 zunächstab, bis sich der Laststrom auf einen neuen, an das Temperaturmesssignalangepassten Signalwert eingeregelt hat.The operation of a power supply circuit with an in 4 shown drive circuit is described below with reference to 6 explained. Is shown in 6 By way of example, a time profile of the current measuring signal S5 depends on the temperature measuring signal S4 for two different values of the temperature measuring signal S4. The regulation of the load current absorption takes place via the temperature measuring signal S4, wherein the switching element 6 is then locked, if that at first conductive switching element 6 ramped rising current measurement signal S5 reaches the value S4. The switching element then remains for a by the timer 25 fixed predetermined switch-off Toff off and is then turned on again for a dependent of the flowing load current IL and the temperature measurement signal S4 duty cycle Ton. In the steady state of the power supply circuit, the duty cycle of the drive signal S2 can assume identical values for different values of the temperature measurement signal S4. However, the duty cycle is fundamentally dependent on the temperature measurement signal S4 and changes, for example, with a change in the temperature measurement signal S4. Thus, the duty cycle initially decreases with decreasing current measurement signal S4 until the load current has adjusted to a new signal value adapted to the temperature measurement signal.

Abhängig davon,wie das Temperaturmesssignal S4 in Abhängigkeit von der durch denTemperatursensor42 erfassten Umgebungstemperatur erzeugtwird, kann bei der zuvor erläutertenStromversorgungsschaltung bei steigender Umgebungstemperatur entwedereine Abnahme des Laststromes bzw. des Mittelwertes des Laststromesoder eine Zunahme des Laststromes erreicht werden. Der Messwandler41 kannbeispielsweise so realisiert sein, dass das TemperaturmesssignalS4 mit steigender Umgebungstemperatur kleiner wird. In diesem Fall nimmtder Laststrom bei Anwendung des zuvor erläuterten Regelprinzips bei steigenderUmgebungstemperatur ab, um dadurch die Leistungsaufnahme der Lastzu reduzieren und damit einem weiteren Ansteigen der Umgebungstemperaturentgegen zu wirken.Depending on how the temperature measurement signal S4 as a function of by the temperature sensor 42 detected ambient temperature is generated, in the previously described power supply circuit with increasing ambient temperature, either a decrease in the load current or the average value of the load current or an increase in the load current can be achieved. The transducer 41 For example, it can be realized in such a way that the temperature measuring signal S4 becomes smaller with increasing ambient temperature. In this case, the load current decreases when using the previously explained control principle with increasing ambient temperature, thereby reducing the power consumption of the load and thus counteract a further increase in the ambient temperature.

Speziellbei der Ansteuerung von Leuchtdioden kann es jedoch sinnvoll sein,bei steigender Umgebungstemperatur den Laststrom IL zu erhöhen. Demliegt die Erkenntnis zugrunde, dass die Lichtausbeute von Leuchtdiodenmit zunehmender Umgebungstemperatur abnimmt und dass dieser Verringerungder Lichtausbeute durch eine Erhöhung desdie Leuchtdioden durchfließendenLaststromes entgegengewirkt werden kann. Eine solche Erhöhung desLaststromes bei steigender Umgebungstemperatur kann dadurch erreichtwerden, dass der Messwandler41 so realisiert ist, dassdas Temperaturmesssignal S4 mit steigender durch den Sensor42 erfassterUmgebungstemperatur zunimmt.Especially in the control of LEDs, however, it may be useful to increase the load current IL with increasing ambient temperature. This is based on the finding that the light output of light-emitting diodes decreases with increasing ambient temperature and that this reduction in the light output can be counteracted by an increase in the load current flowing through the light-emitting diodes. Such an increase of the load current with increasing ambient temperature can be achieved by the fact that the transducer 41 is realized so that the temperature measurement signal S4 with rising through the sensor 42 detected ambient temperature increases.

Für den zuersterläutertenFall eines mit steigender Temperatur abnehmenden TemperaturmesssignalsS4 könnender Sensor42 und der Messwandler41 gemeinsamdurch einen NTC-Widerstand (NTC = Negative Temperature Coefficient)realisiert werden, währendfür denzweiten Fall eines mit steigender Temperatur steigenden TemperaturmesssignalsS4 der Sensor42 und der Messwandler41 durcheinen PTC-Widerstand (PTC = Positive Temperature Coefficient) realisiertwerden können.Derartige Sensoren sind grundsätzlichbekannt, so dass auf weitere Ausführungen hierzu verzichtet werden kann.For the first explained case of a rising temperature with decreasing temperature measurement signal S4, the sensor 42 and the transducer 41 be realized together by a NTC resistor (NTC = Negative Temperature Coefficient), while for the second case of a rising temperature with increasing temperature measurement signal S4 of the sensor 42 and the transducer 41 can be realized by a PTC resistor (PTC = Positive Temperature Coefficient). Such sensors are known in principle, so that it is possible to dispense with further explanations.

Darüber hinaussind auch komplexere Sensoren bzw. Sensoranordnungen einsetzbar,beispielsweise Sensoren, die bis zu einer Schwellwerttemperaturein ansteigendes Messsignal und ab Temperaturen oberhalb des Schwellwertsein absinkendes Messsignal liefern. Die Steilheit des Messsignalsfür Temperaturenunterhalb des Schwellenwertes ist dabei vorzugsweise geringer alsdie fürTemperaturen oberhalb des Schwellenwertes. Bei einer solchen Sensoranordnungwird der Laststrom bei steigender Temperatur zunächst erhöht, um bei einer Leuchtdiodeals Last die bei steigender Temperatur abnehmende Lichtausbeutezunächstauszugleichen, und ab Erreichen eines Temperaturschwellenwertesverringert, um eine Überhitzungder Anordnung zu vermeiden.Furthermoremore complex sensors or sensor arrangements can also be used,For example, sensors that are up to a threshold temperaturean increasing measuring signal and from temperatures above the threshold valuedeliver a sinking measurement signal. The steepness of the measuring signalfor temperaturesbelow the threshold is preferably less thanthe forTemperatures above the threshold. In such a sensor arrangementThe load current is initially increased with increasing temperature to a light emitting diodeas load the decreasing light output as the temperature increasesfirstto compensate, and from reaching a temperature thresholdreduced to overheatingto avoid the arrangement.

EinRealisierungsbeispiel füreine solche Sensoranordnung ist in8 dargestellt.9B zeigtein Ausgangssignal S4 dieser Sensoranordnung4 abhängig vonder Temperatur T.An implementation example of such a sensor arrangement is in 8th shown. 9B shows an output signal S4 of this sensor arrangement 4 depending on the temperature T.

Diedargestellte Sensoranordnung4 weist eine Diode als Temperatursensor42 auf,die in Reihe zu einer ersten Stromquelle411 zwischen eineKlemme fürein Versorgungspotential Vcc des Sensors4 und eine Klemmefür einBezugspotential geschaltet ist. Die Stromquelle411 lieferteinen konstanten Strom Ibias1, der an der in Flussrichtung gepoltenDiode42 einen Spannungsabfall Vtemp hervorruft. DieserSpannungsabfall Vtemp ist aufgrund der physikalischen Eigenschafteneiner Diode temperaturabhängigund liefert damit ein Maß für die Umgebungstemperaturim Bereich der Diode42. Die Temperaturspannung Vtemp nimmtbezugnehmend auf9A, in der die TemperaturspannungVtemp überder Temperatur T aufgetragen ist, mit steigender Temperatur ab.Innerhalb eines fürden Betrieb von Leuchtdioden interessanten Temperaturbereichs, derbeispielsweise zwischen –40°C und 175°C liegt,kann die Abhängigkeitder Temperaturspannung Vtemp von der Temperatur T als annähernd linearangesehen werden.The illustrated sensor arrangement 4 has a diode as a temperature sensor 42 on, in series with a first power source 411 between a klem me for a supply potential Vcc of the sensor 4 and a terminal is connected for a reference potential. The power source 411 provides a constant current Ibias1, which is at the forward-biased diode 42 causes a voltage drop Vtemp. This voltage drop Vtemp is temperature-dependent due to the physical properties of a diode and thus provides a measure of the ambient temperature in the region of the diode 42 , The temperature voltage Vtemp is referred to 9A , in which the temperature voltage Vtemp is plotted against the temperature T, decreases with increasing temperature. Within a temperature range of interest for the operation of light-emitting diodes, for example between -40 ° C. and 175 ° C., the dependence of the temperature voltage Vtemp on the temperature T can be regarded as approximately linear.

DieAuswerteschaltung41 der Sensoranordnung weist zur Auswertungder Temperaturspannung Vtemp zwei Differenzverstärker413,414 auf,von denen ein erster Differenzverstärker413 ein erstesDifferenzsignal V413 erzeugt, das von einer Differenz zwischen einerersten Referenzspannung Vptc, die durch eine erste Referenzspannungsquelle417 zur Verfügung gestelltwird, und der Temperaturspannung Vtemp abhängig ist. Ein zweiter414 derDifferenzverstärkerliefert ein zweites Differenzsignal V414, das von einer Differenzzwischen einer zweiten Referenzspannung Vntc, die durch eine zweiteReferenzspannungsquelle418 zur Verfügung gestellt wird, und derTemperaturspannung Vtemp abhängig ist.Die beiden Differenzverstärker413,414 sindso mit der Diode42 und den Referenzspannungsquellen417,418 verschaltet,dass das erste Differenzsignal V413 mit steigender Temperatur zunimmt,währenddas zweite Differenzsignal V414 mit steigender Temperatur T abnimmt.Dem ersten Differenzverstärker413 sinddas Temperatursignal Vtemp hierzu an seinem invertierenden Eingangund die erste Referenzspannung Vptc an seinem nichtinvertierenden Eingangzugeführt,und dem zweiten Differenzverstärker414 sinddas Temperatursignal Vtemp hierzu an seinem nicht-invertierendenEingang und die zweite Referenzspannung Vntc an seinem invertierendenEingang zugeführt.The evaluation circuit 41 The sensor arrangement has two differential amplifiers for evaluating the temperature voltage Vtemp 413 . 414 on, of which a first differential amplifier 413 a first difference signal V413 generated by a difference between a first reference voltage Vptc, by a first reference voltage source 417 is provided, and the temperature voltage Vtemp is dependent. A second 414 the differential amplifier supplies a second difference signal V414, which is a difference between a second reference voltage Vntc, which is supplied by a second reference voltage source 418 is provided, and the temperature voltage Vtemp is dependent. The two differential amplifiers 413 . 414 are like that with the diode 42 and the reference voltage sources 417 . 418 interconnects that the first difference signal V413 increases with increasing temperature, while the second difference signal V414 decreases with increasing temperature T. The first differential amplifier 413 For this purpose, the temperature signal Vtemp are supplied at its inverting input and the first reference voltage Vptc at its noninverting input, and the second differential amplifier 414 For this purpose, the temperature signal Vtemp are supplied at its non-inverting input and the second reference voltage Vntc at its inverting input.

DieDifferenzverstärkersind so realisiert, dass deren Differenzspannungen bei einer Spannungsdifferenzvon Null an deren Eingängeneiner Offsetspannung größer alsNull entsprechen, wobei diese Offsetspannung beispielsweise demOffset der Eingangsspannungen entspricht. Für Vtemp = Vptc gilt dann: V413= Vptc. Entsprechend gilt fürVtemp = Vntc: V414 = Vntc. Die Differenzspannungen V413, V414 sindunter dieser Annahme schematisch in9A dargestellt,wobei anzumerken ist, dass die Steigungen der Kurvenverläufe derDifferenzspannungen V413, V414 und die Steigung des Kurvenverlaufsder Temperaturspannung Vtemp nicht maßstabsgerecht dargestellt sind.The differential amplifiers are realized in such a way that their differential voltages at a voltage difference of zero at their inputs correspond to an offset voltage greater than zero, this offset voltage corresponding, for example, to the offset of the input voltages. For Vtemp = Vptc then: V413 = Vptc. Similarly, for Vtemp = Vntc: V414 = Vntc. The differential voltages V413, V414 are schematically shown in FIG 9A It should be noted that the gradients of the curves of the differential voltages V413, V414 and the slope of the curve of the temperature voltage Vtemp are not shown to scale.

DieAusgängeder Differenzverstärker413,414 sind über in Sperrrichtunggeschaltete Dioden415,416 an den Ausgang derSensoranordnung4, an der das Sensorsignal S4 zur Verfügung stehtangeschlossen. Zwischen diesen Ausgang und die Klemme für das VersorgungspotentialVcc ist außerdemeine zweite Stromquelle412 geschaltet, die als Last für die Ausgänge derDifferenzverstärker413,414 dient.Die Dioden415,416 stellen sicher, dass die jeweilskleinere der Differenzspannungen V413, V414 zuzüglich einer Flussspannung derDiode415,416 als Temperaturmesssignal ausgegebenwird.The outputs of the differential amplifiers 413 . 414 are reverse-biased diodes 415 . 416 to the output of the sensor arrangement 4 to which the sensor signal S4 is available connected. Between this output and the terminal for the supply potential Vcc is also a second power source 412 connected as a load to the outputs of the differential amplifier 413 . 414 serves. The diodes 415 . 416 Make sure that the smaller of the differential voltages V413, V414 plus a forward voltage of the diode 415 . 416 is output as a temperature measuring signal.

DieFunktionsweise dieser in8 dargestellten Sensoranordnungwird anhand des in9B dargestellten Verlaufs desSensorsignal S4 überder Temperatur deutlich, wobei das Sensorsignal S4 in bereits erläuterterWeise proportional zu dem Laststrom IL ist, so dass die in9B dargestellteKurve auch die Abhängigkeitdes Laststroms IL von der Temperatur T wiedergibt. Bei der dargestelltenSensoranordnung ist die erste Referenzspannung Vptc größer alsdie zweite Referenzspannung. Ausgehend von kleinen Temperaturwertenist damit die erste Differenzspannung V413 zunächst kleiner als die zweiteDifferenzspannung, so dass die ansteigende erste DifferenzspannungV413 das Temperaturmesssignal dominiert.The functioning of this in 8th shown sensor arrangement is based on the in 9B illustrated course of the sensor signal S4 over the temperature significantly, wherein the sensor signal S4 in the manner already explained is proportional to the load current IL, so that the in 9B also shows the dependency of the load current IL on the temperature T. In the illustrated sensor arrangement, the first reference voltage Vptc is greater than the second reference voltage. Starting from small temperature values, the first differential voltage V413 is thus initially smaller than the second differential voltage, so that the rising first differential voltage V413 dominates the temperature measurement signal.

T0 bezeichnet in9 eineSchwellenwert der Temperatur T, bei der die mit steigender Temperaturabfallende Kurve der zweiten Differenzspannung V414 die Kurve dermit steigender Temperatur ansteigenden zweiten Differenzspannungschneidet. Ab dieser Temperatur dominiert die fallende zweite DifferenzspannungV414 den Verlauf des Temperatursignals S4. Verstärkungen k1 und k2 des ersten undzweiten Verstärkers413,414 sindbei der dargestellten Sensoranordnung so gewählt, dass k1 < k2 gilt. Die Steilheitdes fürTemperaturen kleiner als T0 ansteigendenTemperatursignals S4 bzw. des Laststroms ist damit geringer alsdie Steilheit des fürTemperaturen größer alsT0 abfallenden Temperatursignals S4 bzw.des Laststroms, um bei einem Übersteigendes Schwellenwertes ein rasches Herunterregeln des Laststroms zumSchutz vor Übertemperaturenzu erreichen.T0 denotes in 9 a threshold value of the temperature T at which the decreasing temperature curve of the second differential voltage V414 intersects the rising temperature curve of the second differential voltage. From this temperature, the falling second differential voltage V414 dominates the course of the temperature signal S4. Gains k1 and k2 of the first and second amplifiers 413 . 414 are selected in the illustrated sensor arrangement so that k1 <k2 applies. The steepness of the rising temperature for temperatures less than T0 temperature signal S4 or the load current is thus less than the slope of the temperature greater than T0 falling temperature signal S4 or the load current to a rapid lowering of the load current for protection when exceeding the threshold value to achieve over-temperature.

DerSchwellenwert T0 bzw. eine diesem Schwellenwert über dieTemperaturkurve der Diode42 zugeordnete SchwellenspannungVtemp0 ist abhängig von den ersten und zweitenReferenzspannungen Vptc, Vntc und den Verstärkungsfaktoren der Differenzverstärker. ImSchnittpunkt der Kurvenverläufeder ersten und zweiten Differenzspannungen gilt:V413 = V414 (3)The threshold value T0 or a threshold value over the temperature curve of the diode 42 associated threshold voltage Vtemp0 is dependent on the first and second reference voltages Vptc, Vntc and the gain factors of the differential amplifiers. At the intersection of the curves of the first and second differential voltages, the following applies: V413 = V414 (3)

UnterBerücksichtigungvonV413 = Vptc + k1(Vptc – Vtemp) (4a)V414 = Vntc + k2(Vtemp – Vntc) (4b)folgt ausGleichung (1) fürdie Schwellenspannung Vtemp0:Vtemp0 = [(1 + k1)·Vptc +(k2 – 1)·Vntc]/(k1+ k2) (5).Taking into account V413 = Vptc + k1 (Vptc-Vtemp) (4a) V414 = Vntc + k2 (Vtemp - Vntc) (4b) follows from equation (1) for the threshold voltage Vtemp0 : Vtemp 0 = [(1 + k1) * Vptc + (k2 - 1) * Vntc] / (k1 + k2) (5).

DerTemperaturschwellenwert T0 ergibt aus dieserSpannung Vtemp0 anhand des Verlaufs der TemperaturspannungVtemp.The temperature threshold T0 results from this voltage Vtemp0 based on the course of the temperature voltage Vtemp.

Optionalbesteht die Möglichkeit,die Verstärkungdes zweiten Differenzverstärkers414 sehrviel größer alsEins und sehr viel größer diedes ersten Differenzverstärkers413 zuwählen,so dass das Temperaturmesssignal S4 bei Erreichen des SchwellenwertesT0 sehr steil absinkt, was in9B gestricheltdargestellt ist. Der zweite Differenzverstärker414 besitzt indiesem Fall ein Hystereseverhalten, so dass das TemperaturmesssignalS4 bei Absinken der Temperatur auf einen weiteren SchwellenwertT0' wiedersteil auf einen durch den ersten Operationsverstärker413 vorgegebenenWert ansteigt. Die Schwellenspannung entspricht in diesem Fall der zweitenReferenzspannung und der Temperatur-Schwellenwert T0 entsprichteiner Referenztemperatur Tntc, bei der die Temperaturspannung Vtemp derzweiten Referenzspannung Vntc entspricht.Optionally, there is the possibility of the gain of the second differential amplifier 414 much larger than one and much larger than the first differential amplifier 413 to be selected so that the temperature measurement signal S4 drops very steeply when the threshold value T0 is reached, which results in 9B is shown in dashed lines. The second differential amplifier 414 has in this case a hysteresis, so that the temperature measurement signal S4 when the temperature drops to a further threshold T0 'again steeply to a through the first operational amplifier 413 predetermined value increases. The threshold voltage in this case corresponds to the second reference voltage, and the temperature threshold T0 corresponds to a reference temperature Tntc at which the temperature voltage Vtemp corresponds to the second reference voltage Vntc.

6 zeigtein weiteres Ausführungsbeispiel einererfindungsgemäßen Stromversorgungsschaltung.Diese Stromversorgungsschaltung unterscheidet sich von der in2 dargestelltendurch das Vorhandensein einer Freigabeschaltung8, der über einenEingang14 ein Freigabesignal EN zuführbar ist. Diese Freigabeschaltung8 istbeispielsweise übereinen weiteren Anschluss15 an die Klemme für das VersorgungspotentialVS angeschlossen und ist dazu ausgebildet, abhängig von dem Freigabesignal ENdie Spannungs- bzw. Stromversorgung der übrigen Schaltungskomponentender Stromversorgungsschaltung10, insbesondere der Ansteuerschaltung2 unddes Temperatursensors4 zu gewährleisten. Das FreigabesignalEN ist beispielsweise ein zweiwertiges Signal. Die Freigabeschaltung8 istbeispielsweise derart ausgebildet, dass sie bei einem ersten Signalpegeldes Freigabesignals EN eine Spannungsversorgung für die Schaltungskomponentender Stromversorgungsschaltung10 zur Verfügung stellt, umden zuvor erläutertengetakteten Betrieb des Schaltelements6 sicherzustellen.Bei einem zweiten Signalpegel des Freigabesignals EN unterbrichtdie Freigabeschaltung8 die Spannungsversorgung der Schaltungskomponentender Stromversorgungsschaltung10, wodurch das Schaltelement6 über die Ansteuerschaltung2 nichtmehr leitend angesteuert werden kann und daher für die Zeitdauer, während derdieser zweite Signalpegel des Freigabesignals EN vorliegt, sperrt. 6 shows a further embodiment of a power supply circuit according to the invention. This power supply circuit differs from that in 2 represented by the presence of an enable circuit 8th that has an entrance 14 a release signal EN can be fed. This release circuit 8th is, for example, via another connection 15 connected to the terminal for the supply potential VS and is adapted to the voltage or power supply of the remaining circuit components of the power supply circuit, depending on the enable signal EN 10 , in particular the drive circuit 2 and the temperature sensor 4 to ensure. The enable signal EN is, for example, a two-valued signal. The release circuit 8th is for example designed such that, at a first signal level of the enable signal EN, it supplies a voltage supply for the circuit components of the power supply circuit 10 provides to the above-mentioned clocked operation of the switching element 6 sure. At a second signal level of the enable signal EN, the enable circuit interrupts 8th the power supply of the circuit components of the power supply circuit 10 , whereby the switching element 6 via the drive circuit 2 can no longer be controlled to conduct and therefore for the period during which this second signal level of the enable signal EN is present blocks.

Über dasFreigabesignal kann die Stromversorgungsschaltung durch einen Mikrocontroller(μC) oderein anderes Niedervolt- bzw.Nicht-Leistungsbauelement ein- oder ausgeschaltet werden. In nicht näher dargestellterWeise besteht insbesondere die Möglichkeit,mehrere der dargestellten Stromversorgungsschaltungen vorzusehen,die durch Steuerschaltung überder Freigabeeingängezeitgleich oder zeitversetzt zueinander aktiviert oder deaktiviertwerden.About theEnable signal may be the power supply circuit through a microcontroller(μC) oranother low-voltage orNon-power device can be turned on or off. In not shownWay there is in particular the possibilityto provide a plurality of the illustrated power supply circuits,through the control circuit viathe release inputsactivated or deactivated at the same time or with a time delaybecome.

Dergetakteten Ansteuerung des Schaltelements6 kann bei derin6 dargestellten Stromversorgungsschaltung10 eingetaktetes Ein- und Ausschalten der Stromversorgungsschaltung10 über dasFreigabesignal EN überlagertwerden. Als Freigabesignal wird hierbei ein pulsweitenmoduliertesSignal angelegt, dessen Impulsdauer größer ist als die Dauer einesAnsteuerzyklus des Schaltelements6. Bei Ansteuerung vonLeuchtdioden lässt sichdurch diese "übergeordnete" pulsweitenmodulierteAktivierung der Stromversorgungsschaltung10 beispielsweiseeine vom menschlichen Auge wahrgenommene Helligkeit der Leuchtdiodeneinstellen. Währendeiner Ausschaltphase der Stromversorgungsschaltung, während derder Laststrom absinkt, nimmt hierbei die Helligkeit der Leuchtdiodenab, währendsie bei einer nachfolgenden Einschaltphase wieder zunimmt. Ist dieFrequenz des pulsweitenmodulierten Signals ausreichend hoch gewählt, sowird vom menschlichen Auge dieser Wechsel zwischen Hell-Phasen undDunkel-Phasen der Leuchtdioden als gleichmäßiges Leuchten wahrgenommen,dessen Leuchtintensitätumso geringer ist, je längerdie Dunkelphasen sind.The clocked control of the switching element 6 can at the in 6 illustrated power supply circuit 10 a clocked switching on and off of the power supply circuit 10 be superimposed on the enable signal EN. In this case, a pulse-width-modulated signal whose pulse duration is greater than the duration of a drive cycle of the switching element is applied as an enable signal 6 , When controlling light-emitting diodes, this "higher-level" pulse-width-modulated activation of the power supply circuit can be achieved 10 For example, set a perceived by the human eye brightness of the LEDs. During a turn-off phase of the power supply circuit during which the load current drops, in this case the brightness of the light-emitting diodes decreases, while it increases again during a subsequent switch-on phase. If the frequency of the pulse-width-modulated signal is chosen to be sufficiently high, the human eye perceives this change between light phases and dark phases of the light-emitting diodes as uniform illumination, the light intensity being lower the longer the dark phases are.

Bezugnehmend auf10 können die Stromversorgungsschaltung10 unddie durch die Stromversorgungsschaltung10 angesteuerteLast auf einem gemeinsamen Träger100 angeordnet sein.9A zeigtdiesen Trägerin Seitenansicht im Querschnitt.9B zeigteine Draufsicht auf den Träger.Der Trägerkann beispielsweise als herkömmlichePlatine (PCB) realisiert sein, auf die Leiterbahnen (nicht dargestellt)zur Verschaltung der einzelnen Komponenten aufgebracht sind. Die Stromversorgungsschaltung10 istbeispielsweise als integ rierte Schaltung realisiert, die eine Anzahlexterner Anschlüsse(nicht dargestellt) zur Gewährleistungeiner Spannungsversorgung und zum Anschließen der Last aufweist. Für die Darstellungin9 wird angenommen, dass die Lastzwei Leuchtdioden71,7n aufweist, die in9 lediglich schematisch als Blöcke dargestelltsind. Zur besseren Wärmeableitungbzw. zur gleichmäßigen Wärmeverteilungauf der Platine sind die beiden Leuchtdioden71,7n inlateraler Richtung beabstandet zueinander auf der Platine100 angeordnet,wobei die Stromversorgungsschaltung10 hierbei zwischenden Leuchtdioden71,7n angeordnet ist. Die Bezugszeichen72 und74 in9 bezeichnen die Blöcke bzw. Positionen des induktivenSpeicherelements, und des optional vorhandenen Pufferkondensators.Der gestrichelt dargestellte und mit dem Bezugszeichen73 versehene Schaltungsblockrepräsentiertdas Freilaufelement bei einer Realisierung, bei der das Freilaufelement alsseparates Bauelement außerhalbder Ansteuerschaltung10 realisiert ist. Alternativ kanndieses Freilaufelement in bereits erläuterter Weise in der Ansteuerschaltungintegriert sein.Referring to 10 can the power supply circuit 10 and by the power supply circuit 10 controlled load on a common carrier 100 be arranged. 9A shows this carrier in side view in cross section. 9B shows a plan view of the carrier. The carrier can be realized, for example, as a conventional printed circuit board (PCB), are applied to the interconnects (not shown) for interconnecting the individual components. The power supply circuit 10 For example, it is realized as an integrated circuit having a number of external terminals (not shown) for ensuring a power supply and for connecting the load. For the representation in 9 It is assumed that the load is two light emitting diodes 71 . 7n which has in 9 only schematically shown as blocks. For better heat dissipation or for uniform heat distribution on the board, the two LEDs 71 . 7n in la Teraler direction spaced from each other on the board 100 arranged, wherein the power supply circuit 10 in this case between the LEDs 71 . 7n is arranged. The reference numerals 72 and 74 in 9 denote the blocks or positions of the inductive storage element, and the optionally present buffer capacitor. The dashed lines and the reference numeral 73 provided circuit block represents the freewheeling element in a realization in which the freewheeling element as a separate component outside the drive circuit 10 is realized. Alternatively, this freewheeling element can be integrated in the drive circuit already explained.

DiePlatine11 der in9 dargestelltenAnordnung kann als Wärmeleitervon den die Wärmeerzeugenden Leuchtdioden71,7n zu dem Temperatursensor(42 in1) genutzt werden. Der Temperatursensorkann somit beabstandet zu den Wärmequellen71,7n angeordnetsein und kann insbesondere in der integrierten Schaltung der Stromversorgungsschaltung10 integriertsein. Es besteht auch die Möglichkeit,den Temperatursensor42 als "externes" Bauelement der Stromversorgungsschaltung10 zurealisieren, wie dies in9 gestricheltdargestellt ist. Bei zwei beabstandet zueinander angeordneten Leuchtdiodenist das Vorsehen eines Temperatursensors im Bereich einer Leuchtdiodeausreichend, sofern die Leuchtdioden71,7n sorealisiert sind, dass von einer gleichen Wärmeentwicklung bei gleichemLaststrom ausgegangen werden kann.The board 11 the in 9 The arrangement shown can be used as a heat conductor of the heat generating LEDs 71 . 7n to the temperature sensor ( 42 in 1 ) be used. The temperature sensor can thus be spaced from the heat sources 71 . 7n can be arranged and in particular in the integrated circuit of the power supply circuit 10 be integrated. There is also the option of the temperature sensor 42 as an "external" component of the power supply circuit 10 to realize how this is in 9 is shown in dashed lines. In the case of two light-emitting diodes arranged at a distance from one another, the provision of a temperature sensor in the region of a light-emitting diode is sufficient, provided that the light-emitting diodes 71 . 7n are realized so that it can be assumed that the same heat development at the same load current.

Claims (14)

Translated fromGerman
Stromversorgungsschaltung, die aufweist: einenLaststrompfad zum Anschließeneiner Last (7), der ein Schaltelement (6) aufweist, einenStromsensor (5) zur Bereitstellung eines von einem Strom(IL) durch den Laststrompfad abhängigenStrommesssignal (S5), eine Ansteuerschaltung (2),die ein getaktetes Ansteuersignal (S2) mit mehreren jeweils eineEinschaltdauer und eine Ausschaltdauer aufweisenden Ansteuerzyklenfür dasSchaltelement (6) bereitstellt, eine Temperatursensoranordnung(4) mit einem Temperatursensor (42) zur Ermittlungeiner Umgebungstemperatur im Bereich des Temperatursensors (42),die ein von der Umgebungstemperatur abhängiges Temperaturmesssignal(S4) bereitstellt, wobei das getaktete Ansteuersignal (s2)von dem Strommesssignal (S5) und dem Temperaturmesssignal (S4) abhängig ist.A power supply circuit comprising: a load current path for connecting a load ( 7 ), which is a switching element ( 6 ), a current sensor ( 5 ) for providing a current measurement signal (S5) dependent on a current (IL) through the load current path, a drive circuit ( 2 ) comprising a clocked drive signal (S2) with a plurality of drive cycles for the switching element each having a switch-on duration and a switch-off duration ( 6 ) provides a temperature sensor arrangement ( 4 ) with a temperature sensor ( 42 ) for determining an ambient temperature in the region of the temperature sensor ( 42 ), which provides an ambient temperature dependent temperature measurement signal (S4), the clocked drive signal (s2) being dependent on the current measurement signal (S5) and the temperature measurement signal (S4).Stromversorgungsschaltung nach Anspruch 1, bei derein Tastverhältnisdes getakteten Ansteuersignals (s2) von dem Strommesssignal (S5)und dem Temperaturmesssignal (S4) abhängig ist.Power supply circuit according to claim 1, whereina duty cyclethe clocked drive signal (s2) from the current measurement signal (S5)and the temperature measuring signal (S4) is dependent.Stromversorgungsschaltung nach Anspruch 1, bei derdas Tastverhältnismit zunehmender durch das Temperaturmesssignal (S4) angezeigterUmgebungstemperatur wenigstens zeitweise abnimmt.Power supply circuit according to claim 1, whereinthe duty cyclewith increasing indicated by the temperature measurement signal (S4)Ambient temperature decreases at least temporarily.Stromversorgungsschaltung nach einem der vorangehendenAnsprüche,bei dem das Ansteuersignal (S2) derart von dem Temperaturmesssignal(S4) und dem Strommesssignal (S5) abhängig ist, dass der Laststrommit steigender Temperatur (T) bis zum Erreichen eines Schwellenwertes(Tntc) ansteigt und nach Erreichen dieses Schwellenwertes (Tntc)absinkt.Power supply circuit according to one of the precedingClaims,in which the drive signal (S2) in such a way from the temperature measurement signal(S4) and the current measurement signal (S5) depends that the load currentwith increasing temperature (T) until reaching a threshold value(Tntc) increases and after reaching this threshold (Tntc)decreases.Stromversorgungsschaltung nach Anspruch 4, bei derein Ansteigen des Stromes fürTemperaturen unterhalb des Schwellenwertes (Tntc) mit geringerer Steigungals ein Absinken des Stromes fürTemperaturen oberhalb des Schwellenwertes (Tntc) erfolgt.Power supply circuit according to claim 4, whereinan increase in the current forTemperatures below threshold (Tntc) with lower slopeas a drop in the current forTemperatures above the threshold (Tntc) takes place.Stromversorgungsschaltung nach Anspruch 1 oder 2,bei der die Ansteuerschaltung (2) dazu ausgebildet ist,den Schalter (6) währendeines Ansteuerzyklus jeweils füreine fest vorgegebene Ausschaltdauer sperrend anzusteuern, wobeidie Ausschaltdauer jeweils dann beginnt, wenn das Strommesssignal(S5) bis auf einen von dem Temperaturmesssignals (S4) abhängigen Wertansteigt.Power supply circuit according to Claim 1 or 2, in which the drive circuit ( 2 ) is adapted to the switch ( 6 ) during a drive cycle in each case for a fixed predetermined turn-off period to block, wherein the turn-off each begins when the current measurement signal (S5) increases up to one of the temperature measurement signal (S4) dependent value.Stromversorgungsschaltung nach einem der vorangehendenAnsprüche,bei der das Schaltelement (6) als Leistungstransistor ausgebildetist.Power supply circuit according to one of the preceding claims, in which the switching element ( 6 ) is designed as a power transistor.Stromversorgungsschaltung nach einem der vorangehendenAnsprüche,die eine Freigabeschaltung (8) mit einem Eingang zur Zuführung einesFreigabesignals (EN) aufweist und die abhängig von dem Freigabesignal(EN) die Stromversorgungsschaltung zur Bereitstellung eines Laststromesin dem Laststrompfad freigibt.Power supply circuit according to one of the preceding claims, comprising an enabling circuit ( 8th ) having an input for supplying a release signal (EN) and which releases the power supply circuit for providing a load current in the load current path depending on the enable signal (EN).Schaltungsanordnung mit einer Stromversorgungsschaltung(10) nach einem der vorangehenden Ansprüche und mit einer an den Laststrompfadder Stromversorgungsschaltung (10) angeschlossenen Last(7), die wenigstens eine Leuchtdiode (71,7n) aufweist.Circuit arrangement with a power supply circuit ( 10 ) according to one of the preceding claims and with a to the load current path of the power supply circuit ( 10 ) connected load ( 7 ), the at least one light emitting diode ( 71 . 7n ) having.Schaltungsanordnung nach Anspruch 9, bei der eininduktives Speicherelement (72) in Reihe zu der wenigstenseinen Leuchtdiode (71,7n) geschaltet ist undbei der ein Freilaufelement (73) parallel zu einer Reihenschaltungmit der wenigstens einen Leuchtdiode (71,7n)und dem induktiven Speicherelement (72) geschaltet ist.Circuit arrangement according to Claim 9, in which an inductive storage element ( 72 ) in series with the at least one light emitting diode ( 71 . 7n ) is switched and in which a freewheeling element ( 73 ) parallel to a series connection with the at least one light emitting diode ( 71 . 7n ) and the inductive storage element ( 72 ) is switched.Schaltungsanordnung nach Anspruch 9 oder 10, beider die Stromversorgungsschaltung (10) und die Last (7)auf einem gemeinsamen Träger(9) angeordnet sind.Circuit arrangement according to Claim 9 or 10, in which the power supply circuit ( 10 ) and the load ( 7 ) on a common carrier ( 9 ) are arranged.Schaltungsanordnung nach Anspruch 11, bei der derTemperatursensor (42) beabstandet zu der Last auf dem Träger (9)angeordnet ist.Circuit arrangement according to Claim 11, in which the temperature sensor ( 42 ) spaced from the load on the carrier ( 9 ) is arranged.Schaltungsanordnung nach einem der vorangehendenAnsprüche,bei der die Stromversorgungsschaltung (10) wenigstens teilweisein einem von der Last getrennten Halbleiterchip integriert ist.Circuit arrangement according to one of the preceding claims, in which the power supply circuit ( 10 ) is at least partially integrated in a semiconductor chip separate from the load.Schaltungsanordnung nach Anspruch 13, bei der derTemperatursensor (42) in dem Halbleiterchip der Stromversorgungsschaltung(10) integriert ist.Circuit arrangement according to Claim 13, in which the temperature sensor ( 42 ) in the semiconductor chip of the power supply circuit ( 10 ) is integrated.
DE102006046729A2006-10-022006-10-02 Power supply circuit with temperature-dependent output current and circuit arrangement with a power supply circuitExpired - Fee RelatedDE102006046729B4 (en)

Priority Applications (1)

Application NumberPriority DateFiling DateTitle
DE102006046729ADE102006046729B4 (en)2006-10-022006-10-02 Power supply circuit with temperature-dependent output current and circuit arrangement with a power supply circuit

Applications Claiming Priority (1)

Application NumberPriority DateFiling DateTitle
DE102006046729ADE102006046729B4 (en)2006-10-022006-10-02 Power supply circuit with temperature-dependent output current and circuit arrangement with a power supply circuit

Publications (2)

Publication NumberPublication Date
DE102006046729A1true DE102006046729A1 (en)2008-08-07
DE102006046729B4 DE102006046729B4 (en)2008-12-11

Family

ID=39587054

Family Applications (1)

Application NumberTitlePriority DateFiling Date
DE102006046729AExpired - Fee RelatedDE102006046729B4 (en)2006-10-022006-10-02 Power supply circuit with temperature-dependent output current and circuit arrangement with a power supply circuit

Country Status (1)

CountryLink
DE (1)DE102006046729B4 (en)

Cited By (12)

* Cited by examiner, † Cited by third party
Publication numberPriority datePublication dateAssigneeTitle
DE102008003976A1 (en)*2008-01-112009-07-23Vastview Technology Inc.Wire current stabilizer for supplying load with constant current, has switching unit controlled by switch control signal so that load current is transmitted to load resting in output voltage
DE102008058524A1 (en)*2008-11-212010-05-27Herbert Waldmann Gmbh & Co. KgCircuit arrangement for controlling current of LED, has controller for converting control variable into actuating variable for controlling current controller, and LED current sensor and/or temperature sensor that output actual value
DE102009031403A1 (en)*2009-07-012011-01-05Osram Gesellschaft mit beschränkter Haftung Luminous element, luminaire and method for operating the luminous element
DE102010006998A1 (en)*2010-02-052011-08-11Siteco Beleuchtungstechnik GmbH, 83301 Temperature compensation of the luminous flux on LED luminaires
FR2958408A1 (en)*2010-04-012011-10-07Continental Automotive FranceLoad current intensity measuring device for e.g. filament or LED based high beam headlight in motor vehicle, has resistor whose value is determined from maximal values of range of reference voltages and maximal output intensity of block
WO2014085837A3 (en)*2012-12-062014-09-04Tridonic Gmbh & Co KgOperating device for illuminant
DE102013225404A1 (en)*2013-12-102015-06-11BSH Hausgeräte GmbH Household appliance with semiconductor light source
EP3118279A1 (en)2015-07-142017-01-18odelo GmbHMethod for operating oleds as light sources in vehicle lights, oled as light source comprising lighting means and vehicle light equipped with same
EP3389340A1 (en)*2017-04-132018-10-17Valeo IluminacionAutomotive lamp with compensation of the luminous flux of the light source
DE102017215241A1 (en)*2017-08-312019-02-28Tridonic Gmbh & Co Kg Switching regulator and method for operating bulbs with light fluctuation suppression
DE102021113177A1 (en)2021-03-162022-09-22HELLA GmbH & Co. KGaA Light body for a lamp of a vehicle, lamp of a vehicle and method for adjusting an electric current of a light source of a light body
DE102012023934B4 (en)2012-12-062022-12-01Tridonic Gmbh & Co Kg Control gear and method for suppressing smoldering of a lamp

Citations (8)

* Cited by examiner, † Cited by third party
Publication numberPriority datePublication dateAssigneeTitle
DE19810827A1 (en)*1998-03-121999-09-16Siemens AgCircuit for temperature dependent current supply to LED
DE19930174A1 (en)*1999-06-302001-01-04Patent Treuhand Ges Fuer Elektrische Gluehlampen Mbh Control circuit for LED and associated operating method
DE10201053A1 (en)*2001-01-162002-08-01Visteon Global Tech Inc Series LED Hinterleuchtungsteuerschaltung
DE10239449A1 (en)*2002-02-062003-08-07Ulrich KuipersMethod for providing LED-lights with color and brightness adjustment e.g. for motor vehicle, involves adjusting intensity by position of operator fingers and touch duration
DE60007610T2 (en)*1999-07-072004-11-18Koninklijke Philips Electronics N.V. LOCKING CONVERTER AS LED DRIVER
US20050140315A1 (en)*2003-12-292005-06-30Baldwin David J.Current control device for driving LED devices
DE102004028987A1 (en)*2004-06-162006-01-05Volkswagen AgIllumination unit controlling method for motor vehicle, involves increasing or decreasing duty cycle of pulse width modulation when ambient temperature increases or decreases, for adjusting light emission within maximum and minimum values
DE102004060890A1 (en)*2004-12-172006-06-29Patent-Treuhand-Gesellschaft für elektrische Glühlampen mbH Motor vehicle headlight element

Patent Citations (8)

* Cited by examiner, † Cited by third party
Publication numberPriority datePublication dateAssigneeTitle
DE19810827A1 (en)*1998-03-121999-09-16Siemens AgCircuit for temperature dependent current supply to LED
DE19930174A1 (en)*1999-06-302001-01-04Patent Treuhand Ges Fuer Elektrische Gluehlampen Mbh Control circuit for LED and associated operating method
DE60007610T2 (en)*1999-07-072004-11-18Koninklijke Philips Electronics N.V. LOCKING CONVERTER AS LED DRIVER
DE10201053A1 (en)*2001-01-162002-08-01Visteon Global Tech Inc Series LED Hinterleuchtungsteuerschaltung
DE10239449A1 (en)*2002-02-062003-08-07Ulrich KuipersMethod for providing LED-lights with color and brightness adjustment e.g. for motor vehicle, involves adjusting intensity by position of operator fingers and touch duration
US20050140315A1 (en)*2003-12-292005-06-30Baldwin David J.Current control device for driving LED devices
DE102004028987A1 (en)*2004-06-162006-01-05Volkswagen AgIllumination unit controlling method for motor vehicle, involves increasing or decreasing duty cycle of pulse width modulation when ambient temperature increases or decreases, for adjusting light emission within maximum and minimum values
DE102004060890A1 (en)*2004-12-172006-06-29Patent-Treuhand-Gesellschaft für elektrische Glühlampen mbH Motor vehicle headlight element

Cited By (16)

* Cited by examiner, † Cited by third party
Publication numberPriority datePublication dateAssigneeTitle
DE102008003976A1 (en)*2008-01-112009-07-23Vastview Technology Inc.Wire current stabilizer for supplying load with constant current, has switching unit controlled by switch control signal so that load current is transmitted to load resting in output voltage
DE102008058524A1 (en)*2008-11-212010-05-27Herbert Waldmann Gmbh & Co. KgCircuit arrangement for controlling current of LED, has controller for converting control variable into actuating variable for controlling current controller, and LED current sensor and/or temperature sensor that output actual value
DE102008058524B4 (en)*2008-11-212010-11-18Herbert Waldmann Gmbh & Co. Kg Circuit arrangement for a light with LEDs
DE102009031403A1 (en)*2009-07-012011-01-05Osram Gesellschaft mit beschränkter Haftung Luminous element, luminaire and method for operating the luminous element
DE102010006998A1 (en)*2010-02-052011-08-11Siteco Beleuchtungstechnik GmbH, 83301 Temperature compensation of the luminous flux on LED luminaires
EP2355621A3 (en)*2010-02-052014-01-01Siteco Beleuchtungstechnik GmbHTemperature compensation of luminous flux of LED lights
FR2958408A1 (en)*2010-04-012011-10-07Continental Automotive FranceLoad current intensity measuring device for e.g. filament or LED based high beam headlight in motor vehicle, has resistor whose value is determined from maximal values of range of reference voltages and maximal output intensity of block
DE102012023934B4 (en)2012-12-062022-12-01Tridonic Gmbh & Co Kg Control gear and method for suppressing smoldering of a lamp
WO2014085837A3 (en)*2012-12-062014-09-04Tridonic Gmbh & Co KgOperating device for illuminant
CN104838725A (en)*2012-12-062015-08-12赤多尼科两合股份有限公司Operating device for illuminant
DE102013225404A1 (en)*2013-12-102015-06-11BSH Hausgeräte GmbH Household appliance with semiconductor light source
EP3118279A1 (en)2015-07-142017-01-18odelo GmbHMethod for operating oleds as light sources in vehicle lights, oled as light source comprising lighting means and vehicle light equipped with same
EP3389340A1 (en)*2017-04-132018-10-17Valeo IluminacionAutomotive lamp with compensation of the luminous flux of the light source
US10485075B2 (en)2017-04-132019-11-19Valeo IluminacionAutomotive lamp with compensation of the luminous flux of the light source
DE102017215241A1 (en)*2017-08-312019-02-28Tridonic Gmbh & Co Kg Switching regulator and method for operating bulbs with light fluctuation suppression
DE102021113177A1 (en)2021-03-162022-09-22HELLA GmbH & Co. KGaA Light body for a lamp of a vehicle, lamp of a vehicle and method for adjusting an electric current of a light source of a light body

Also Published As

Publication numberPublication date
DE102006046729B4 (en)2008-12-11

Similar Documents

PublicationPublication DateTitle
DE102006046729B4 (en) Power supply circuit with temperature-dependent output current and circuit arrangement with a power supply circuit
EP1118251B1 (en)Control circuit for led and corresponding operating method
DE10040413B4 (en) Circuit arrangement for generating a switching signal for a current-controlled switching power supply
DE102008031728B4 (en) Solenoid valve drive circuit and solenoid valve
EP2334146B1 (en)Operating circuit for light-emitting diodes
DE102006013524B4 (en) Switching converter with several converter stages
DE202017106058U1 (en) Device for regulating the supply of an electric load with power
DE102014100033B4 (en) LED driver circuit
DE102017115474A1 (en) System and method for controlling power in a switching regulator
DE102009028573A1 (en) A method of operating a power semiconductor switch assembly and power semiconductor switch assembly
DE102009029402A1 (en) Overload protection for a circuit arrangement with a transistor
DE102014111614A1 (en) Multifunctional pin for a driver of a light emitting diode (LED)
DE112015003144T5 (en) Multiple Function Connection
EP2315499A1 (en)LED power supply
DE102019005176A1 (en) BUCK BOOST CONVERTER AND METHOD AND DRIVER FOR THEIR CONTROL
DE102014111612A1 (en) Multifunctional pin for a driver of a light emitting diode (LED)
DE112018000588T5 (en) Pulse controller
DE102019007168A1 (en) VEHICLE LAMP CONTROL DEVICE
AT516957B1 (en) OPERATING CIRCUIT FOR LUMINOUS DIODES AND METHOD FOR OPERATING LUMINOUS DIODES
DE102011055594A1 (en) Luminaire, in particular LED headlights, for a motor vehicle. Control unit for the luminaire and arrangement of the luminaire and the control unit
WO2021008732A1 (en)Light source driver circuit, optical measuring device comprising the light source driver circuit, device for checking value documents, and method for operating a light source load by means of the light source driver circuit
DE102017108093B4 (en) TEMPERATURE PROTECTION CIRCUIT FOR LIGHT Emitting DIODES
DE102020102581A1 (en) CLOCKED POWER SUPPLY WITH COMPENSATION ADJUSTMENT
DE102019008570A1 (en) POWER CONVERTER, PACKED SEMICONDUCTOR DEVICES FOR CONTROLLING POWER CONVERTERS AND PROCESSES
DE102015214939A1 (en) Voltage-dependent interconnection of individual light sources

Legal Events

DateCodeTitleDescription
OP8Request for examination as to paragraph 44 patent law
8364No opposition during term of opposition
R079Amendment of ipc main class

Free format text:PREVIOUS MAIN CLASS: H05B0037020000

Ipc:H05B0047100000

R119Application deemed withdrawn, or ip right lapsed, due to non-payment of renewal fee

[8]ページ先頭

©2009-2025 Movatter.jp