Movatterモバイル変換


[0]ホーム

URL:


CN215956040U - Display power supply system and display equipment - Google Patents

Display power supply system and display equipment
Download PDF

Info

Publication number
CN215956040U
CN215956040UCN202120892807.6UCN202120892807UCN215956040UCN 215956040 UCN215956040 UCN 215956040UCN 202120892807 UCN202120892807 UCN 202120892807UCN 215956040 UCN215956040 UCN 215956040U
Authority
CN
China
Prior art keywords
power supply
pin
circuit
display screen
pull
Prior art date
Legal status (The legal status is an assumption and is not a legal conclusion. Google has not performed a legal analysis and makes no representation as to the accuracy of the status listed.)
Active
Application number
CN202120892807.6U
Other languages
Chinese (zh)
Inventor
胡锋
Current Assignee (The listed assignees may be inaccurate. Google has not performed a legal analysis and makes no representation or warranty as to the accuracy of the list.)
Xiamen Shierwo Electronic Technology Co ltd
Guangzhou Shiyuan Electronics Thecnology Co Ltd
Original Assignee
Xiamen Shierwo Electronic Technology Co ltd
Guangzhou Shiyuan Electronics Thecnology Co Ltd
Priority date (The priority date is an assumption and is not a legal conclusion. Google has not performed a legal analysis and makes no representation as to the accuracy of the date listed.)
Filing date
Publication date
Application filed by Xiamen Shierwo Electronic Technology Co ltd, Guangzhou Shiyuan Electronics Thecnology Co LtdfiledCriticalXiamen Shierwo Electronic Technology Co ltd
Priority to CN202120892807.6UpriorityCriticalpatent/CN215956040U/en
Application grantedgrantedCritical
Publication of CN215956040UpublicationCriticalpatent/CN215956040U/en
Activelegal-statusCriticalCurrent
Anticipated expirationlegal-statusCritical

Links

Images

Landscapes

Abstract

Translated fromChinese

本申请实施例公开了一种显示屏供电系统以及显示设备,所述显示屏供电系统中,各被测引脚与各被测引脚对应的信号电路以及各被测引脚对应的检测引脚连接,片上系统芯片与各被测引脚以及各供电电路连接,供电引脚与各供电电路以及电源引脚连接,各信号电路输出的第一控制信号经由各信号电路对应的被测引脚以及各被测引脚对应的检测引脚传输至片上系统芯片,片上系统芯片基于第一控制信号确定至少两个供电电路中的目标供电电路,并产生第二控制信号至目标供电电路,触发目标供电电路输出的供电电压经由供电引脚传输至电源引脚。因此,可以对显示屏进行准确的供电,从而避免烧毁显示屏。

Figure 202120892807

The embodiment of the present application discloses a display screen power supply system and a display device. In the display screen power supply system, each tested pin, a signal circuit corresponding to each tested pin, and a detection pin corresponding to each tested pin connection, the SoC is connected to each tested pin and each power supply circuit, the power supply pin is connected to each power supply circuit and each power supply pin, and the first control signal output by each signal circuit passes through the tested pin corresponding to each signal circuit and The detection pin corresponding to each tested pin is transmitted to the SoC, and the SoC determines the target power supply circuit in the at least two power supply circuits based on the first control signal, and generates a second control signal to the target power supply circuit to trigger the target power supply The power supply voltage output by the circuit is transmitted to the power supply pin through the power supply pin. Therefore, accurate power can be supplied to the display screen, thereby avoiding burning the display screen.

Figure 202120892807

Description

Display screen power supply system and display equipment
Technical Field
The application relates to the technical field of circuits, in particular to a display screen power supply system and display equipment.
Background
At present, the power supply voltage required by different models of display screens is also different, for example, the power supply voltage of a display screen may be 5 volts (V), 12V, and the like. The mainboard is connected with the display screen, and the power supply circuit in the mainboard supplies power to the display screen. However, when the model of the display screen is not determined, the mainboard supplies power to the display screen by mistake, and the display screen can be burnt.
SUMMERY OF THE UTILITY MODEL
The embodiment of the application provides a display screen power supply system, which can accurately supply power to a display screen, thereby avoiding burning the display screen. The technical scheme is as follows:
the system comprises a mainboard and a display screen, wherein the display screen comprises a power supply pin, at least one tested pin and each signal circuit corresponding to the tested pin, the mainboard comprises each detection pin corresponding to the tested pin, a system-on-chip, a power supply pin and at least two power supply circuits, and the system comprises:
each tested pin is respectively connected with a signal circuit corresponding to each tested pin and a detection pin corresponding to each tested pin;
the system-on-chip is respectively connected with the tested pins and the power supply circuits;
the power supply pins are respectively connected with the power supply circuits and the power supply pins;
the system-on-chip determines a target power supply circuit in the at least two power supply circuits based on the first control signal and generates a second control signal to the target power supply circuit, and the power supply voltage output by the target power supply circuit is triggered to be transmitted to the power supply pin through the power supply pin.
The beneficial effects brought by the technical scheme provided by some embodiments of the application at least comprise:
in one or more embodiments of the present application, a display screen power supply system includes a motherboard and a display screen, the display screen includes a power pin, at least one tested pin and a signal circuit corresponding to each tested pin, the motherboard includes a detection pin corresponding to each tested pin, a system-on-chip, a power supply pin and at least two power supply circuits, wherein: each tested pin is respectively connected with the signal circuit corresponding to each tested pin and the detection pin corresponding to each tested pin; the system-on-chip is respectively connected with each tested pin and each power supply circuit; the power supply pins are respectively connected with the power supply circuits and the power supply pins; the system-on-chip determines a target power supply circuit in at least two power supply circuits based on the first control signal and generates a second control signal to the target power supply circuit, and the power supply voltage output by the target power supply circuit is triggered to be transmitted to the power supply pin through the power supply pin. The structure of the display screen is formed by the power supply pin, at least one tested pin and the signal circuit corresponding to each tested pin, the structure of the mainboard is formed by the power supply pin, at least one tested pin and the signal circuit corresponding to each tested pin, and the structure of the display screen power supply system is formed by the display screen and the mainboard.
Drawings
In order to more clearly illustrate the embodiments of the present application or the technical solutions in the prior art, the drawings used in the description of the embodiments or the prior art will be briefly described below, it is obvious that the drawings in the following description are only some embodiments of the present application, and for those skilled in the art, other drawings can be obtained according to the drawings without creative efforts.
Fig. 1 is a schematic view of a scene of a power supply system for a display screen according to an embodiment of the present application;
fig. 2 is a schematic structural diagram of a display screen power supply system according to an embodiment of the present application;
fig. 3 is a topology circuit diagram of a pull-up circuit involved in a power supply system for a display screen according to an embodiment of the present application;
fig. 4 is a topology circuit diagram of a pull-up circuit involved in a power supply system for a display screen according to an embodiment of the present application;
FIG. 5 is a schematic structural diagram of another power supply system for a display screen according to an embodiment of the present disclosure;
FIG. 6 is a schematic structural diagram of another power supply system for a display screen according to an embodiment of the present disclosure;
FIG. 7 is a schematic structural diagram of another power supply system for a display screen according to an embodiment of the present disclosure;
fig. 8 is a topology circuit diagram of a power supply circuit related to a power supply system for a display screen according to an embodiment of the present application;
fig. 9 is a schematic structural diagram of another display screen power supply system provided in an embodiment of the present application.
Detailed Description
The technical solutions in the embodiments of the present application will be clearly and completely described below with reference to the drawings in the embodiments of the present application, and it is obvious that the described embodiments are only a part of the embodiments of the present application, and not all of the embodiments. All other embodiments, which can be derived by a person skilled in the art from the embodiments given herein without making any creative effort, shall fall within the protection scope of the present application.
In the description of the present application, it is to be understood that the terms "first," "second," and the like are used for descriptive purposes only and are not to be construed as indicating or implying relative importance. In the description of the present application, it is noted that, unless explicitly stated or limited otherwise, "including" and "having" and any variations thereof, are intended to cover non-exclusive inclusions. For example, a process, method, system, article, or apparatus that comprises a list of steps or elements is not limited to only those steps or elements listed, but may alternatively include other steps or elements not listed, or inherent to such process, method, article, or apparatus. The specific meaning of the above terms in the present application can be understood in a specific case by those of ordinary skill in the art. Further, in the description of the present application, "a plurality" means two or more unless otherwise specified. "and/or" describes the association relationship of the associated objects, meaning that there may be three relationships, e.g., a and/or B, which may mean: a exists alone, A and B exist simultaneously, and B exists alone. The character "/" generally indicates that the former and latter associated objects are in an "or" relationship.
The display screen power supply system in the embodiment of the present application can be applied to display devices, for example: a cathode ray tube display (CR), a light-emitting diode display (LED), an electronic ink panel, a Liquid Crystal Display (LCD), a Plasma Display Panel (PDP), and the like. The display device is installed on the electronic device, so that a user can view information such as displayed characters, images and videos by using the display device on the electronic device, wherein the electronic device can be a smart phone, a tablet computer, a game device, an Augmented Reality (AR) device, an automobile, a data storage device, an audio playing device, a video playing device, a notebook, a desktop computing device, a wearable device such as an electronic watch, electronic glasses, an electronic helmet, an electronic bracelet, an electronic necklace, electronic clothes and the like. The display equipment comprises a mainboard and a display screen, wherein multiple power supply sources are arranged in the mainboard, the type of the power supply voltage required by the display screen can be determined through a first control signal sent by a signal circuit in the display screen, so that the corresponding power supply sources are selected from the multiple power supply sources, and the power supply voltage is output to the display screen through the power supply sources.
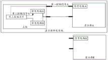
According to some embodiments, fig. 1 shows a scene schematic diagram of a display screen power supply system, where the display screen power supply system includes a main board and a display screen a, where the main board includes a power supply circuit a and a power supply circuit B, a voltage output by the power supply circuit a is a power supply voltage of the display screen a, a voltage output by the power supply circuit B is a power supply voltage of the display screen B, the main board is connected to the display screen a in the display screen power supply system, and a first control signal a output by the display screen a is transmitted to the main board to enable the main board to determine the power supply circuit a corresponding to the display screen a, so as to output a second control signal
The present application will be described in detail with reference to specific examples.
In this embodiment of the present application, fig. 2 shows a schematic structural diagram of a display screen power supply system provided in this embodiment of the present application, a display screen power supply system 1 includes a motherboard 11 and a display screen 12, the display screen 12 includes a power pin 121, at least one tested pin 122, and a signal circuit 123 corresponding to each tested pin 122, the motherboard 11 includes a detection pin 111 corresponding to each tested pin 122, an on-chip system chip 112, a power supply pin 113, and at least two power supply circuits 114, where:
each tested pin 122 is respectively connected with the signal circuit 123 corresponding to each tested pin 122 and the detection pin 111 corresponding to each tested pin 122, the soc chip 112 is respectively connected with each tested pin 122 and each power supply circuit 114, and the power supply pin 113 is respectively connected with each power supply circuit 114 and the power supply pin 121;
the first control signal output by each signal circuit 123 is transmitted to the soc chip 112 through the tested pin 122 corresponding to each signal circuit 123 and the detection pin 111 corresponding to each tested pin 122, so that the soc chip 112 determines a target power supply circuit of the at least two power supply circuits 123 based on the first control signal and generates a second control signal to be transmitted to the target power supply circuit, and the second control signal triggers the power supply voltage output by the target power supply circuit to be transmitted to the power supply pin 121 through the power supply pin 114.
Specifically, the main board 11 refers to a circuit board provided with a main circuit system in the display power supply system, and the main circuit system may be a system-on-chip 112. In the embodiment of the present application, the motherboard 11 includes a detection pin 111, a power supply circuit 114, and a power supply pin 113. It is understood that a System On Chip (SOC) chip 112 refers to a chip integrated with a complete system and grouping all or part of necessary electronic circuits, wherein the complete system may include a Central Processing Unit (CPU), a memory, and peripheral circuits.
The detection pin 111 is a pin for connecting with the tested pin 122 of the display 12 and receiving a first control signal output by the tested pin 122, and meanwhile, the detection pin 111 is connected with the system-on-chip 112, and the first control signal can be transmitted to the system-on-chip 112 through the detection pin 111.
The power supply pin 113 is a pin for connecting with the power supply pin 121 of the display 12 and sending a power supply voltage to the power supply pin 121, and meanwhile, the power supply pin 113 is connected with the power supply circuit 114 and can receive the power supply voltage output by the power supply circuit 114 through the power supply pin.
The power supply circuit 114 is a circuit used for supplying power to a preset display screen in the motherboard 11, where the preset display screen is a display screen of a power supply model corresponding to the power supply voltage of each power supply circuit in the motherboard circuit, for example, two power supply circuits are provided in the motherboard, where one power supply circuit outputs a 5V power supply voltage, and the other power supply circuit outputs a 12V power supply voltage, and then the preset display screen includes a display screen of which the power supply specification is 5V and a display screen of which the power supply specification is 12V. It will be readily appreciated that the predetermined display comprises the display 12.
It should be noted that the display 12 refers to a display connected to the motherboard 11 in displays of different power supply models, and the motherboard can supply power to the display 12. The power pin 121 may be connected to the power pin 113, so that the power pin 113 transmits the power voltage to the display 12 via the power pin 121.
The tested pin 122 is a pin for connecting with the signal circuit 123 of the display 12 and receiving the first control signal output by the signal circuit 123, and meanwhile, the tested pin 122 is connected with the detection pin 111, and the first control signal can be transmitted to the detection pin 111 through the tested pin 122.
The signal circuit 123 is a circuit capable of outputting a first control signal to the detected pin 122. The first control signal is a signal for controlling the soc chip 112 to select the power supply circuit corresponding to the first control signal, and may be a high level signal or a low level signal, or may be multiple high level signals and/or multiple low levels.
In the embodiment of the present application, the signal circuit may be a pull-up circuit or a pull-down circuit. The pull-up circuit is a circuit which clamps an output signal at a high level through a pull-up resistor, so that a first control signal of the high-level signal can be output. The pull-down circuit is a circuit that clamps an output signal at a low level through a pull-down resistor, and is a first control signal that can output a high-level signal.
Fig. 3 shows a topological circuit diagram of a pull-up circuit related to a display screen power supply system according to an embodiment of the present application, and as shown in fig. 3, the pull-up circuit includes a signal power supply and a pull-up resistor, where an output terminal of the signal power supply is connected to one end of the pull-up resistor, and the other end of the pull-up resistor is connected to a corresponding tested pin of the pull-up circuit.
Fig. 4 shows a topology circuit diagram of a pull-down circuit related to a power supply system for a display screen according to an embodiment of the present application, where, as shown in fig. 4, the pull-down circuit includes a pull-down resistor, where:
one end of the pull-down resistor is connected with a tested pin corresponding to the pull-down circuit, and the other end of the pull-down resistor is grounded.
According to some embodiments, the method for the soc chip 112 to select the power supply circuit corresponding to the first control signal may include: setting corresponding relations between different types of the first control signals and the power supply circuits, determining the target type of the first control signals when the first control signals are received, and determining the power supply circuits corresponding to the first control signals according to the target type and the corresponding relations.
Illustratively, when the motherboard 11 includes two power supply circuits 114 (power supply circuit 114A, power supply circuit 114B), the correspondence between the first control signal and the power supply circuit may be as shown in the following table:
a first control signalPower supply circuit
Low level signalPower supply circuit 114A
High level signalPower supply circuit 114B
When the soc chip receives the first control signal corresponding to the low level signal, it may be determined that the power supply circuit is the power supply circuit 114A; when the soc chip receives the first control signal corresponding to the high level signal, it may be determined that the power supply circuit is the power supply circuit 114B. It should be noted that the display 12 includes a signal circuit 123 and a tested pin 122, and the main board 11 includes a testing pin 111. When the power supply voltage of the display screen 12 is the output voltage of the power supply circuit 114A, the signal circuit 123 is a pull-down circuit; when the supply voltage of the display screen 12 is the output voltage of the supply circuit, the signal circuit 123 is a pull-up circuit.
Figure BDA0003042647470000061
Illustratively, when the motherboard 11 includes three power supply circuits 114 (power supply circuit 114A, power supply circuit 114B, and power supply circuit 114C), the motherboard 11 may include two detection pins 113 (detection pin 113A, detection pin 113B), and the soc chip 112 receives the first control signal through the detection pin 113A and the detection pin 113B, so that the corresponding relationship between the first control signal and the power supply circuit may be as shown in the above table.
When the soc chip receives the first control signal corresponding to the low level signal, the power supply circuit may be determined to be the power supply circuit 114A; when the soc chip receives the first control signal corresponding to the low level signal and the high level signal, the power supply circuit may be determined to be the power supply circuit 114B; when the soc chip receives the first control signal corresponding to the high level signal, the power supply circuit may be determined as the power supply circuit 114C.
It should be noted that the display 12 includes two signal circuits 123 (a signal circuit 123A and a signal circuit 123B) and two pins 122 to be tested (a pin 122A to be tested and a pin 122B to be tested), and the main board 11 includes two detection pins 111 (a detection pin 111A and a detection pin 111B, where the detection pin 111A corresponds to the pin 122A to be tested and the detection pin 111B corresponds to the pin 122B to be tested). As shown in fig. 5, a possible configuration diagram of the display panel power supply system is that, when the power supply voltage of the display panel 12 is the output voltage of the power supply circuit 114A, the signal circuit 123A is a pull-down circuit and the signal circuit 123B is a pull-down circuit, so that the detection pin 111A detects a low level signal through the detected pin 122A, and the detection pin 111B detects a low level signal through the detected pin 122B, thereby receiving a first control signal corresponding to a low level signal-a low level signal.
As shown in fig. 6, a schematic structure of a possible power supply system for a display panel is shown, when the power supply voltage of the display panel 12 is the output voltage of the power supply circuit 114B, the signal circuit 123A is a pull-down circuit and the signal circuit 123B is a pull-down circuit, so that the detection pin 111A detects a low level signal through the detected pin 122A, and the detection pin 111B detects a high level signal through the detected pin 122A, thereby receiving a first control signal corresponding to the low level signal and the high level signal.
When the power supply voltage of the display panel 12 is the output voltage of the power supply circuit 114C, the signal circuit 123A is a pull-down circuit and the signal circuit 123B is a pull-up circuit, so that the detection pin 111A detects a low level signal through the detected pin 122A, and the detection pin 111B detects a high level signal through the detected pin 122B, thereby receiving the first control signal corresponding to the high level signal and the high level signal, as shown in fig. 7, a schematic structural diagram of a possible display panel power supply system.
According to some embodiments, when the target power supply circuit in the power supply circuit 114 can be determined according to the first control signal, in particular, as shown in fig. 8, the power supply circuit 114 includes a power supply VCC, a first resistor R1, a second resistor R3, a transistor Q1, and a PMOS transistor Q2, wherein:
the output end of the power supply VCC is connected with one end of a first resistor R1 and the source electrode of a PMOS tube Q2, the other end of the first resistor R1 is connected with one end of a second resistor R2 and the collector electrode of a triode Q1, the base electrode of the triode Q1 is connected with the system-on-chip 112, one end of the emitter electrode of the triode Q1 is grounded, the other end of the second resistor R2 is connected with the gate electrode of the PMOS tube Q2, and the drain electrode of the PMOS tube Q2 is connected with the power supply pin 113.
Specifically, in the case that the power supply circuit 114 is controlled not to supply power, the soc chip 112 does not output the second control signal to the power supply circuit; in case of controlling the power supply circuit to supply power, the soc chip 112 outputs a second control signal to the power supply circuit.
It should be noted that the second control signal may be a high level signal, when the soc chip 112 does not output the high level signal to the power supply circuit, a base of the transistor Q1 in the power supply circuit is at a low level and cannot meet the turn-on requirement, and the transistor Q1 is in a cut-off state, so that a source voltage of the PMOS transistor is equal to a drain voltage and cannot meet the turn-on requirement, and the PMOS transistor Q1 is in the cut-off state, and thus the power supply cannot output the power supply voltage.
When the soc chip 112 outputs the high level signal to the power supply circuit, the base of the transistor Q1 in the power supply circuit is at a high level to satisfy the conduction requirement, the transistor Q1 is in a conduction state, so that the source voltage of the PMOS transistor is greater than the drain voltage to satisfy the conduction requirement, and the PMOS transistor is in a conduction state, so that the power supply can output the power supply voltage through the PMOS transistor.
The working principle of the power supply system for a display screen provided by the embodiment of the present application is described in a complete way with reference to fig. 6.
The display panel 12 includes a signal circuit 123A (pull-down circuit), a signal circuit 123B (pull-up circuit), the signal circuit 123A can output a high level signal to the pin 122A under test, the signal circuit 123B can output a low level signal to the pin 122B under test, wherein the first control signal includes a high level signal-low level signal, the detection pin 111A receives the high level signal output by the pin 122B under test and transmits the high level signal to the system-on-chip 112, the detection pin 111B receives the low level signal output by the pin 122B under test and transmits the low level signal to the system-on-chip 112, so that the system-on-chip receives the high level signal-low level signal (first control signal) and determines a target power supply circuit (power supply circuit 114B) in the power supply circuit 114 based on the high level signal-low level signal, and outputs a high level signal (a second control signal) to the power supply circuit 114B, so that the transistor Q1 in the power supply circuit 114B is turned on, and the transistor Q1 is turned on to turn on the PMOS transistor Q2, so that the power supply voltage output by the power supply in the power supply circuit 114B is transmitted to the power supply pin 113 via the PMOS transistor Q2, and then transmitted to the display 12 via the power supply pin 113 and the power supply pin 121.
Optionally, as shown in fig. 9, the motherboard further includes a filter capacitor C, wherein one end of the filter capacitor C is connected to the power supply pin 113, and the other end of the filter capacitor C is grounded, so that interferences such as noise clutter in the circuit can be filtered.
In the embodiment of the application, the power pin, at least one tested pin and the signal circuit corresponding to each tested pin form the structure of the display screen, the power pin, at least one tested pin and the signal circuit corresponding to each tested pin form the structure of the mainboard, and then the display screen and the mainboard form the structure of the display screen power supply system. Furthermore, a filter capacitor is arranged in the mainboard, so that interference such as noise clutter and the like in the circuit can be filtered
The embodiment of the application also provides a display device, and the electronic device comprises the display screen power supply system. The display device may be a cathode ray tube display, a light emitting diode display, an ion display panel, or the like. The display equipment with the display screen power supply system can determine the type of the power supply voltage required by the display screen through the first control signal sent by the signal circuit in the display screen, so that the corresponding power supply source is selected from multiple power supply sources, and the power supply voltage is output to the display screen through the power supply source.
The above-mentioned serial numbers of the embodiments of the present application are merely for description and do not represent the merits of the embodiments.
The above disclosure is only for the purpose of illustrating the preferred embodiments of the present application and is not to be construed as limiting the scope of the present application, so that the present application is not limited thereto, and all equivalent variations and modifications can be made to the present application.

Claims (10)

Translated fromChinese
1.一种显示屏供电系统,其特征在于,所述系统包括主板以及显示屏,所述显示屏包括电源引脚、至少一个被测引脚以及各所述被测引脚对应的信号电路,所述主板包括各所述被测引脚对应的检测引脚、片上系统芯片、供电引脚以及至少两个供电电路,其中:1. a display screen power supply system, is characterized in that, described system comprises mainboard and display screen, and described display screen comprises power supply pin, at least one tested pin and the corresponding signal circuit of each described tested pin, The mainboard includes a detection pin corresponding to each of the tested pins, an on-chip system chip, a power supply pin and at least two power supply circuits, wherein:各所述被测引脚分别与各所述被测引脚对应的信号电路以及各所述被测引脚对应的检测引脚相连接;Each of the tested pins is respectively connected with a signal circuit corresponding to each of the tested pins and a detection pin corresponding to each of the tested pins;所述片上系统芯片分别与各所述被测引脚以及各所述供电电路相连接;The on-chip system chip is respectively connected with each of the tested pins and each of the power supply circuits;所述供电引脚分别与各所述供电电路以及所述电源引脚相连接;The power supply pins are respectively connected with each of the power supply circuits and the power supply pins;其中,各所述信号电路输出的第一控制信号经由各所述信号电路对应的被测引脚以及各所述被测引脚对应的检测引脚传输至所述片上系统芯片,以使所述片上系统芯片基于所述第一控制信号确定所述至少两个供电电路中的目标供电电路并产生第二控制信号传输至所述目标供电电路,所述第二控制信号触发所述目标供电电路输出的供电电压经由所述供电引脚传输至所述电源引脚。Wherein, the first control signal output by each of the signal circuits is transmitted to the SoC via the tested pins corresponding to the signal circuits and the detection pins corresponding to the tested pins, so that the The SoC determines a target power supply circuit in the at least two power supply circuits based on the first control signal and generates a second control signal to transmit to the target power supply circuit, the second control signal triggers the output of the target power supply circuit The power supply voltage is transmitted to the power supply pin via the power supply pin.2.根据权利要求1所述的系统,其特征在于,所述信号电路为上拉电路或下拉电路。2. The system according to claim 1, wherein the signal circuit is a pull-up circuit or a pull-down circuit.3.根据权利要求2所述的系统,其特征在于,所述上拉电路包括信号电源以及上拉电阻,其中:3. The system according to claim 2, wherein the pull-up circuit comprises a signal power supply and a pull-up resistor, wherein:所述信号电源的输出端与所述上拉电阻的一端相连接,所述上拉电阻的另一端与所述上拉电路对应的被测引脚相连接。The output end of the signal power supply is connected to one end of the pull-up resistor, and the other end of the pull-up resistor is connected to the tested pin corresponding to the pull-up circuit.4.根据权利要求2所述的系统,其特征在于,所述下拉电路包括下拉电阻,其中:4. The system of claim 2, wherein the pull-down circuit comprises a pull-down resistor, wherein:所述下拉电阻的一端与所述下拉电路对应的被测引脚相连接,所述下拉电阻的另一端接地。One end of the pull-down resistor is connected to the pin under test corresponding to the pull-down circuit, and the other end of the pull-down resistor is grounded.5.根据权利要求1所述的系统,其特征在于,所述供电电路包括供电电源、第一电阻、第二电阻、三极管以及PMOS管,其中:5. The system according to claim 1, wherein the power supply circuit comprises a power supply, a first resistor, a second resistor, a triode and a PMOS tube, wherein:所述供电电源的输出端分别与所述第一电阻的一端以及所述PMOS管的源极相连接,所述第一电阻的另一端分别与所述第二电阻的一端以及所述三极管的集电极相连接,所述三极管的基极与所述片上系统芯片相连接,所述三极管的发射极的一端接地,所述第二电阻的另一端与所述PMOS管的栅极相连接,所述PMOS管的漏极与所述供电引脚相连接。The output end of the power supply is respectively connected with one end of the first resistor and the source of the PMOS transistor, and the other end of the first resistor is respectively connected with one end of the second resistor and the collector of the triode. electrodes are connected, the base of the triode is connected to the SoC, one end of the emitter of the triode is grounded, the other end of the second resistor is connected to the gate of the PMOS transistor, the The drain of the PMOS transistor is connected to the power supply pin.6.根据权利要求5所述的系统,其特征在于,所述第二控制信号触发所述PMOS管处于导通状态,以使所述供电电源输出的供电电压经由所述PMOS管传输至所述供电引脚。6 . The system according to claim 5 , wherein the second control signal triggers the PMOS transistor to be in a conducting state, so that the power supply voltage output by the power supply is transmitted to the PMOS transistor through the PMOS transistor. 7 . Power supply pin.7.根据权利要求6所述的系统,其特征在于,所述供电电路的供电电源输出的供电电压为所述供电电路对应的预设显示屏的供电电压。7 . The system according to claim 6 , wherein the power supply voltage output by the power supply of the power supply circuit is the power supply voltage of a preset display screen corresponding to the power supply circuit. 8 .8.根据权利要求7所述的系统,其特征在于,所述目标供电电路的供电电源输出的供电电压为所述显示屏的供电电压。8 . The system according to claim 7 , wherein the power supply voltage output by the power supply of the target power supply circuit is the power supply voltage of the display screen. 9 .9.根据权利要求1所述的系统,其特征在于,所述主板还包括滤波电容,其中:9. The system of claim 1, wherein the mainboard further comprises a filter capacitor, wherein:所述滤波电容的一端与所述供电引脚相连接,所述滤波电容的另一端接地。One end of the filter capacitor is connected to the power supply pin, and the other end of the filter capacitor is grounded.10.一种显示设备,包括如权利要求1~9任意一项所述的显示屏供电系统。10. A display device, comprising the display screen power supply system according to any one of claims 1 to 9.
CN202120892807.6U2021-04-272021-04-27 Display power supply system and display equipmentActiveCN215956040U (en)

Priority Applications (1)

Application NumberPriority DateFiling DateTitle
CN202120892807.6UCN215956040U (en)2021-04-272021-04-27 Display power supply system and display equipment

Applications Claiming Priority (1)

Application NumberPriority DateFiling DateTitle
CN202120892807.6UCN215956040U (en)2021-04-272021-04-27 Display power supply system and display equipment

Publications (1)

Publication NumberPublication Date
CN215956040Utrue CN215956040U (en)2022-03-04

Family

ID=80566704

Family Applications (1)

Application NumberTitlePriority DateFiling Date
CN202120892807.6UActiveCN215956040U (en)2021-04-272021-04-27 Display power supply system and display equipment

Country Status (1)

CountryLink
CN (1)CN215956040U (en)

Cited By (1)

* Cited by examiner, † Cited by third party
Publication numberPriority datePublication dateAssigneeTitle
CN119673078A (en)*2024-11-182025-03-21厦门天马显示科技有限公司 Power supply control system and display device

Cited By (1)

* Cited by examiner, † Cited by third party
Publication numberPriority datePublication dateAssigneeTitle
CN119673078A (en)*2024-11-182025-03-21厦门天马显示科技有限公司 Power supply control system and display device

Similar Documents

PublicationPublication DateTitle
CN110083502B (en)Method and system for monitoring information of memory module in real time
US5666557A (en)Method and apparatus for automatically assigning device identifiers on a parallel data bus
US8643657B2 (en)Field changeable rendering system for a computing device
US20080294939A1 (en)Debugging device and method using the lpc/pci bus
US7621769B1 (en)Edge connector for field changeable graphics system
CN106548761A (en)A kind of display control circuit of display floater, display control method and relevant apparatus
CN110275852B (en)Electronic device and hot plug protection circuit
CN215956040U (en) Display power supply system and display equipment
US7444452B2 (en)Computer system with a PCI express interface
CN109545158B (en)Protection signal generating circuit and protection device
CN112433634A (en)Touch screen identification circuit, display device and wearable equipment
CN106708429B (en)Detection circuit
TW201321969A (en)Indicating circuit for showing data transfer rate and hard disk back-plane board and electronic device using the same
US10147389B2 (en)Control circuit and associated control method applied to digital visual interface
CN112835757A (en) Screen testing method and device
US7469370B2 (en)Enabling multiple testing devices
WO2021159526A1 (en)Integrated circuit, and control method and system
CN114974152A (en)Display screen flicker correction method and display screen flicker correction system
CN113934663B (en) Interface circuit, control method and display device of display device
CN112286476A (en)Dual-BMC management system of mainboard
CN112214361B (en) Display function detection system
TWI864924B (en)Consumer electronics control system
CN221529079U (en)Mode selection circuit and electronic equipment
TWI782707B (en)Signal path searching method, electronic device and non-transitory computer readable medium
US11915780B2 (en)Device ID setting method and electronic device applying the device ID setting method

Legal Events

DateCodeTitleDescription
GR01Patent grant
GR01Patent grant

[8]ページ先頭

©2009-2025 Movatter.jp