Movatterモバイル変換


[0]ホーム

URL:


CN210293575U - Water leakage and oil leakage two-in-one detection cable and detection system - Google Patents

Water leakage and oil leakage two-in-one detection cable and detection system
Download PDF

Info

Publication number
CN210293575U
CN210293575UCN201921675106.6UCN201921675106UCN210293575UCN 210293575 UCN210293575 UCN 210293575UCN 201921675106 UCN201921675106 UCN 201921675106UCN 210293575 UCN210293575 UCN 210293575U
Authority
CN
China
Prior art keywords
oil
metal wire
water
leakage
cable
Prior art date
Legal status (The legal status is an assumption and is not a legal conclusion. Google has not performed a legal analysis and makes no representation as to the accuracy of the status listed.)
Active
Application number
CN201921675106.6U
Other languages
Chinese (zh)
Inventor
夏志彬
Current Assignee (The listed assignees may be inaccurate. Google has not performed a legal analysis and makes no representation or warranty as to the accuracy of the list.)
Shenzhen Sinu Electronics Co.,Ltd.
Original Assignee
Shenzhen Stoneu Technology Co ltd
Priority date (The priority date is an assumption and is not a legal conclusion. Google has not performed a legal analysis and makes no representation as to the accuracy of the date listed.)
Filing date
Publication date
Application filed by Shenzhen Stoneu Technology Co ltdfiledCriticalShenzhen Stoneu Technology Co ltd
Priority to CN201921675106.6UpriorityCriticalpatent/CN210293575U/en
Application grantedgrantedCritical
Publication of CN210293575UpublicationCriticalpatent/CN210293575U/en
Activelegal-statusCriticalCurrent
Anticipated expirationlegal-statusCritical

Links

Images

Landscapes

Abstract

The utility model is suitable for a cable field provides a two unification detection cables of oil leak and detecting system leak. When water leakage occurs, leaked water passes through the liquid-permeable holes in the limiting protective sleeve and is absorbed by the water absorbing material, and when a certain amount of water in the water absorbing material reaches, the two metal wires wrapped with the conductive plastic layers are in short circuit, so that the water leakage can be detected; when oil leakage occurs, leaked oil passes through the liquid-permeable hole in the limiting protective sleeve and is absorbed by the oil absorption swelling assembly, the oil absorption swelling assembly expands after absorbing oil, and the oil absorption swelling assembly can only expand inwards due to limitation of the limiting protective sleeve, so that the conductive layer on the inner wall of the oil absorption swelling assembly is in contact with the first metal wire and the second metal wire to form a conductive loop, and the oil leakage can be detected. The whole cable is simple in structure and can be applied to places with water leakage and oil leakage hidden dangers.

Description

Water leakage and oil leakage two-in-one detection cable and detection system
Technical Field
The utility model belongs to the technical field of the cable, especially, relate to a two unification detection cables of oil leak and detecting system leak.
Background
The water leakage detection and the oil leakage detection are commonly used in places with hidden water and oil leakage hazards, specifically, the water leakage detection can be used in data centers, communication machine rooms, pharmaceutical factories, electromechanical equipment, intelligent buildings, semiconductor plants, elevator equipment, cold and hot water pipes, homes and the like, and the oil leakage detection is widely applied to various places needing to detect liquid hydrocarbon fuel leakage, such as equipment areas, pipelines, storage tanks and grooves. The water leakage detection and the oil leakage detection both use special detection cables, and the two cables are different in structure and detection principle, so that the two cables need to be manufactured and laid respectively.
As described above, the water leakage detection cable and the water leakage detection cable are generally used in different places, but in reality, there are some places with hidden danger of water leakage and oil leakage, for example, an engine needs to have an oil tank, and the heat dissipation of the engine needs to be configured with a water tank, and for example, the oil tank and the water tank which may exist in some chemical equipment at the same time are used for some chemical processing, at this time, if the water leakage detection cable and the oil leakage detection cable are respectively arranged, it is cumbersome, and if the space is limited, too many cables are crowded.
SUMMERY OF THE UTILITY MODEL
The utility model discloses the technical problem that solve for how to realize the compatible detection to oil leak and leak with simple mode.
In order to solve the technical problem, in a first aspect, the utility model provides a novel water leakage detection cable, which comprises a cable body and a liquid absorption layer wrapped outside the cable body, wherein a limiting protective sleeve is arranged on the periphery of the liquid absorption layer, and a liquid permeation hole is arranged on the limiting protective sleeve; the cable body comprises an insulating central axis body, four grooves spirally extending along the length direction are formed in the insulating central axis body, and the grooves are separated by insulating bulges; the first groove and the second groove are oppositely arranged, and the third groove and the fourth groove are oppositely arranged; a first metal wire and a second metal wire are respectively embedded in the first groove and the second groove, a third metal wire and a fourth metal wire are respectively embedded in the third groove and the fourth groove, the outer surfaces of the first metal wire and the second metal wire are respectively wrapped with a conductive plastic layer, and the outer surfaces of the third metal wire and the fourth metal wire are respectively wrapped with a non-conductive plastic layer; the liquid absorbing layer comprises a latticed oil absorbing swelling component and a water absorbing material filled in the grids of the oil absorbing swelling component; the inner wall of the swelling part of the oil absorption swelling component is provided with a conductive layer, a gap is formed between the conductive layer and the cable body, and the oil absorption swelling component can enable the conductive layer to be in contact with the first metal wire and the second metal wire after oil absorption swelling so as to form a conductive loop; the water-absorbing material is in direct contact with the cable body.
Further, the water absorbing material is doped with a solute which can form a conductive solution after being dissolved in water.
Furthermore, a flexible metal wire is arranged at the position of the central shaft of the insulated central shaft body.
Furthermore, the height of the four grooves after being embedded into the corresponding metal wires is lower than that of the insulating bulges.
Further, the ratio of the area occupied by the swollen part of the oil absorption swelling component to the area occupied by the water absorbing material varies in a gradient manner around the circumference of the cable body.
In a second aspect, the utility model also provides a water leakage detection system, water leakage detection system includes: a power module having a positive electrode and a negative electrode; a first conductive connection portion and a second conductive connection portion; the water and oil leakage two-in-one detection cable according to the first aspect, wherein a first end of the third metal wire is connected with the negative electrode, and a second end of the third metal wire is connected with a first end of the first metal wire; the second end of the first metal wire is connected with the first end of the fourth metal wire through the first conductive connecting part, the second end of the fourth metal wire is connected with the first end of the second metal wire, and the second end of the second metal wire is connected with the positive electrode through the second conductive connecting part; the electric parameter testing module is used for testing electric parameters on a loop formed by the power supply module, the first conductive connecting part, the second conductive connecting part and the water and oil leakage two-in-one detection cable; and the processor is connected with the electrical parameter testing module and determines the leakage position according to the electrical parameters.
Furthermore, the electrical parameter testing module is a voltmeter or an ammeter; the voltmeter is connected in parallel with two ends of the first conductive connecting part or two ends of the second conductive connecting part; the ammeter is connected to any position on a loop formed by the power module, the first conductive connecting part, the second conductive connecting part and the water and oil leakage two-in-one detection cable.
Furthermore, the water and oil leakage two-in-one detection system further comprises a switch module, and the switch module is connected to any position of a loop formed by the power module, the first conductive connecting part, the second conductive connecting part and the water and oil leakage two-in-one detection cable.
The water and oil leakage two-in-one detection cable provided by the utility model can be compatible with the detection of water leakage and oil leakage, when water leakage occurs, the leaked water is absorbed by the water absorption material after passing through the liquid-permeable hole on the limiting protective sleeve, and when the water in the water absorption material reaches a certain amount, the two metal wires wrapped with the conductive plastic layer are short-circuited, so that the water leakage can be detected; when oil leakage occurs, leaked oil passes through the liquid-permeable hole in the limiting protective sleeve and is absorbed by the oil absorption swelling assembly, the oil absorption swelling assembly expands after absorbing oil, and the oil absorption swelling assembly can only expand inwards due to limitation of the limiting protective sleeve, so that the conductive layer on the inner wall of the oil absorption swelling assembly is in contact with the first metal wire and the second metal wire to form a conductive loop, and the oil leakage can be detected. The whole cable is simple in structure and can be applied to places with water leakage and oil leakage hidden dangers.
Drawings
Fig. 1 is a structural diagram of a water and oil leakage two-in-one detection cable according to a first embodiment of the present invention;
fig. 2 is a cross-sectional view of the water and oil leakage two-in-one detection cable according to the first embodiment of the present invention;
fig. 3 is a development view of the liquid absorbing layer of the water and oil leakage two-in-one detection cable according to the first embodiment of the present invention along the circumferential direction;
fig. 4 is a structural diagram of a water and oil leakage two-in-one detection system according to a second embodiment of the present invention.
Detailed Description
In order to make the objects, technical solutions and advantages of the present invention more clearly understood, the present invention is further described in detail below with reference to the accompanying drawings and embodiments. It should be understood that the specific embodiments described herein are merely illustrative of the invention and are not intended to limit the invention.
Referring to fig. 1, 2 and 3, the water and oil leakage two-in-one detection cable includes a cable body 1 and aliquid absorption layer 2 wrapped outside the cable body 1, wherein theliquid absorption layer 2 is used for absorbing leaked water, oil and other liquids. The periphery ofimbibition layer 2 is equipped with spacingprotective sheath 3, has a liquid hole on the spacingprotective sheath 3, and the liquid such as water, the oil that leaks gets intoimbibition layer 2 through the liquid hole on the spacingprotective sheath 3. The limitingprotective sleeve 3 can be made of a net-shaped nylon material, and the nylon material has good high-temperature resistance, can be used at 200 ℃ for a long time, can keep good mechanical property and electrical insulation property, has impact resistance and fatigue stability, does not crack, and particularly does not thermally damage under instantaneous overheating and overload states. The nylon material also has good wear resistance and self-lubricating property, the anion performance of the nylon material is good, and the nylon material only burns and decomposes at high temperature without catching fire. The nylon material plays a good promoting role in improving the quality, safety and applicability of the water and oil leakage two-in-one detection cable. And the nylon is adopted as the limiting protective sleeve of the cable, so that the escape or migration of polyvinyl chloride components can be slowed down or reduced, the ageing resistance of the cable is improved, and the service life of the cable is prolonged. The limitingprotective sleeve 3 made of the nylon material also has the effects of good chemical stability, oil resistance, hydrocarbon resistance, water resistance and the like.
The cable body 1 comprises an insulating central axial line body, wherein afirst groove 11, asecond groove 12, athird groove 13 and afourth groove 14 which spirally extend along the length direction are arranged on the insulating central axial line body, the grooves are separated by aninsulating bulge 15, and theinsulating bulge 15 also spirally extends along the length direction of the insulating central axial line body. Thefirst groove 11 and thesecond groove 12 are oppositely arranged, and thethird groove 13 and thefourth groove 14 are oppositely arranged.First metal wires 1611 andsecond metal wires 1621 are embedded in thefirst groove 11 and thesecond groove 12 respectively,third metal wires 1631 andfourth metal wires 1641 are embedded in thethird groove 13 and thefourth groove 14 respectively, a conductiveplastic layer 1612 is wrapped on the outer surface of thefirst metal wires 1611, a conductiveplastic layer 1622 is wrapped on the outer surface of thesecond metal wires 1621, a non-conductiveplastic layer 1632 is wrapped on the outer surface of thethird metal wires 1631, a non-conductiveplastic layer 1642 is wrapped on the outer surface of thefourth metal wires 1641, and the unit-length resistances of the four metal wires are precisely processed and are constant. The height of the four grooves after being embedded in the corresponding metal lines is lower than that of theinsulating protrusions 15.
The liquid absorbinglayer 2 comprises a latticed oil absorbing swelling component 21 and awater absorbing material 22 filled in the latticed oil absorbing swelling component 21, a conductive layer 212 is arranged on the inner wall of aswelling part 211 of the oil absorbing swelling component 21, and a gap is formed between the conductive layer 212 and the cable body 1. Theswelling part 211 can be a polymer which can be swelled with oil substances, such as conductive thermoplastic elastomer (TPE), which is a rubber material with the characteristics of high elasticity, high strength, high resilience and injection molding processing, and has the advantages of environmental protection, no toxicity, wide application range, excellent colorability, soft touch, weather resistance, fatigue resistance, temperature resistance, excellent processing performance, no need of vulcanization, recycling and cost reduction.
Because of the limit constraint of the limitprotective sleeve 3, the swelling of the oil absorption swelling component 21 after oil absorption can only be performed to the inside, so that the gap between the conductive layer 212 and the cable body 1 is reduced until no gap exists, and therefore, after the oil absorption swelling component 21 swells, the conductive layer 212 can be in contact with thefirst metal wire 1611 and thesecond metal wire 1621 to form a conductive loop, so that oil leakage can be detected.
That is, in the oil-leak-free state, the conductive layer 212 of the oil absorbing swelling member 21 does not come into contact with thefirst metal wire 1611 and thesecond metal wire 1621, and the conductive layer 212 comes into contact with thefirst metal wire 1611 and thesecond metal wire 1621 only by expanding inward after the oil absorbing swelling member 21 absorbs the leaked oil.
Thewater absorbing material 22 is in direct contact with the cable body 1, once water leaks, the leaked water is absorbed by thewater absorbing material 22 through the liquid permeable holes in the limitingprotective sleeve 3, and when the water in thewater absorbing material 22 reaches a certain amount, the two metal wires wrapped with the conductive plastic layers are in short circuit, so that the water leakage can be detected.
Considering that pure water may be used in a water leakage situation, such as a semiconductor factory such as a chip, etc., which cannot conduct electricity due to no carriers and cannot normally detect water leakage to give a leakage alarm, it is preferable that the waterabsorbent material 22 is doped with a solute, such as sodium chloride, potassium hydroxide, sodium carbonate, etc., which forms a conductive solution after being dissolved in water, and when the waterabsorbent material 22 absorbs water, the solute doped therein is dissolved to form a conductive solution, and since thefirst metal wire 1611 and thesecond metal wire 1621 are located inside the waterabsorbent material 22, the coated conductiveplastic layers 1612 and 1622 are in direct contact with the conductive solution, and thefirst metal wire 1611 and thesecond metal wire 1621 are short-circuited by the conductive solution, so that water leakage can be normally detected.
In addition, the position of the central shaft of the insulated central shaft body is also provided with aflexible metal wire 17, so that the overall flexibility of the cable can be increased, and theflexible metal wire 17 can be a copper wire.
Further, as shown in fig. 3, the ratio of the area occupied by theswelling portion 211 of the oil absorbing swelling member 21 to the area occupied by thewater absorbing material 22 varies in a gradient manner around the circumference of the cable body 1, so that the opening ratio of the liquid absorbinglayer 2 in the circumferential direction is different, and the oil absorbing swelling member can be used flexibly in different situations, for example, when the potential risk of oil leakage at site is greater than the potential risk of water leakage, the circumferential portion with the larger area of theswelling portion 211 can be directly opposite to the leakage source, when the potential risk of water leakage at site is greater than the potential risk of oil leakage, the circumferential portion with the larger area of thewater absorbing material 22 can be directly opposite to the leakage source, and when the probability of oil leakage and water leakage at site is almost the same, the circumferential portion with the area occupied by the swelling.
It is to be noted that theswollen portions 211 in fig. 3 show the gradient change of the area occupied by theswollen portions 211 and the area occupied by thewater absorbing material 22 only in such a manner that the interval density from left to right is different, and specifically, it is also possible to fix the interval density of theswollen portions 211 constant while the change of the ratio of the area occupied by theswollen portions 211 to the area occupied by thewater absorbing material 22 is realized by arranging theswollen portions 211 themselves to change in a gradient from thin to thick from left to right.
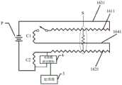
The utility model discloses the second embodiment provides a two unification detecting system of oil leak that leak, as shown in FIG. 4, including power module P, first electrically conductive connecting portion C1, the electrically conductive connecting portion C2 of second, the first embodiment novel leak and detect cable, electric parameter test module 4,treater 5, concrete connection relation is as follows:
for the water and oil leakage two-in-one detection cable, the first end of thethird metal wire 1631 is connected with the cathode of the power module P, the second end of thethird metal wire 1631 is connected with the first end of thefirst metal wire 1611, the second end of thefirst metal wire 1611 is connected with the first end of thefourth metal wire 1641 through the first conductive connecting part C1, the second end of thefourth metal wire 1641 is connected with the first end of thesecond metal wire 1621, and the second end of thesecond metal wire 1621 is connected with the anode of the power module P through the second conductive connecting part C2.
The electrical parameter testing module 4 is used for testing electrical parameters on a loop formed by the power supply module P, the first conductive connecting part C1, the second conductive connecting part C2 and the water and oil leakage two-in-one detection cable. The detection device can be realized by adopting an ammeter or a voltmeter, the voltmeter can be connected in parallel at two ends of the first conductive connecting part C1 or two ends of the second conductive connecting part C2, and the ammeter is connected at any position on a loop formed by the power module P, the first conductive connecting part C1, the second conductive connecting part C2 and the water and oil leakage two-in-one detection cable.
Theprocessor 5 is connected with the electrical parameter testing module 4 and is used for determining the leakage position according to the electrical parameters measured by the electrical parameter testing module 4.
Furthermore, a switch module K can be arranged at any position of a loop formed by the power module P, the first conductive connecting part C1, the second conductive connecting part C2 and the water and oil leakage two-in-one detection cable, when water leakage needs to be detected, the switch module K is switched on, and when detection is not needed, the switch module K is switched on and off.
The detection principle of the water and oil leakage two-in-one detection system is as follows: the impedances of the four metal wires are fixed, the electrical parameters measured by the electrical parameter testing module 4 when no water leakage and oil leakage occur are taken as reference values, when water and oil leakage occur, thefirst metal wire 1611 and thesecond metal wire 1621 are short-circuited, in fig. 4, all of the portion of thefirst metal line 1611, the portion of thesecond metal line 1621, and thefourth metal line 1641 do not participate in voltage division, the impedance of the whole circuit decreases, the electrical parameter measured by the electrical parameter testing module 4 changes, and theprocessor 5 calculates the effective lengths of thefirst metal line 1611 and thesecond metal line 1621 according to the ohm's law, so as to obtain the location of the fault leakage point, for example, the short circuit position corresponding to each electrical parameter value can be determined in advance through testing, so that when theprocessor 5 receives the electrical parameter measured by the electrical parameter testing module 4, the water leakage position is directly positioned by searching the corresponding relation between the electric parameter value and the short circuit position.
The above description is only exemplary of the present invention and should not be taken as limiting the scope of the present invention, as any modifications, equivalents, improvements and the like made within the spirit and principles of the present invention are intended to be included within the scope of the present invention.

Claims (8)

Translated fromChinese
1.一种漏水漏油二合一检测线缆,其特征在于,包括线缆本体和包裹在所述线缆本体之外的吸液层,所述吸液层的外围设有限位保护套,所述限位保护套上具有透液孔;1. A two-in-one detection cable for water leakage and oil leakage, characterized in that it comprises a cable body and a liquid absorption layer wrapped outside the cable body, and a limit protection sleeve is provided on the periphery of the liquid absorption layer, The limit protection sleeve is provided with a liquid-permeable hole;所述线缆本体包括一绝缘中轴线体,所述绝缘中轴线体上设有四条沿长度方向螺旋延伸的凹槽,凹槽之间通过绝缘凸起相隔离;其中,第一凹槽和第二凹槽相对设置,第三凹槽和第四凹槽相对设置;所述第一凹槽和所述第二凹槽中分别嵌入有第一金属线和第二金属线,所述第三凹槽和所述第四凹槽中分别嵌入有第三金属线和第四金属线,所述第一金属线和第二金属线的外表面均裹覆有导电塑料层,所述第三金属线和所述第四金属线的外表面均裹覆有非导电塑料层;The cable body includes an insulating central axis body, and the insulating central axis body is provided with four grooves spirally extending along the length direction, and the grooves are separated by insulating protrusions; The two grooves are arranged oppositely, the third groove and the fourth groove are arranged oppositely; the first and second grooves are respectively embedded with a first metal wire and a second metal wire, and the third groove A third metal wire and a fourth metal wire are embedded in the groove and the fourth groove respectively, the outer surfaces of the first metal wire and the second metal wire are covered with a conductive plastic layer, and the third metal wire is and the outer surface of the fourth metal wire is covered with a non-conductive plastic layer;所述吸液层包括呈网格状的吸油溶胀组件以及填充于所述吸油溶胀组件的网格内的吸水材料;所述吸油溶胀组件的溶胀部分的内壁设有导电层,且所述导电层与所述线缆本体之间具有空隙,所述吸油溶胀组件在吸油溶胀之后可使得所述导电层与所述第一金属线、所述第二金属线接触而形成导电回路;所述吸水材料与所述线缆本体之间直接接触。The liquid-absorbing layer includes a grid-shaped oil-absorbing and swelling component and a water-absorbing material filled in the grid of the oil-absorbing and swelling component; the inner wall of the swelling part of the oil-absorbing and swelling component is provided with a conductive layer, and the conductive layer There is a gap between the cable body and the oil absorption and swelling component, after oil absorption and swelling, the conductive layer can contact the first metal wire and the second metal wire to form a conductive loop; the water absorption material direct contact with the cable body.2.如权利要求1所述的漏水漏油二合一检测线缆,其特征在于,所述吸水材料中掺有在溶于水后可形成导电溶液的溶质。2 . The two-in-one detection cable for water leakage and oil leakage according to claim 1 , wherein the water absorbing material is mixed with a solute that can form a conductive solution after being dissolved in water. 3 .3.如权利要求1所述的漏水漏油二合一检测线缆,其特征在于,所述绝缘中轴线体的中心轴的位置设有一柔性金属线。3 . The two-in-one detection cable for water leakage and oil leakage according to claim 1 , wherein a flexible metal wire is provided at the position of the central axis of the insulating central axis body. 4 .4.如权利要求1所述的漏水漏油二合一检测线缆,其特征在于,四个所述的凹槽嵌入对应的金属线之后的高度低于所述绝缘凸起的高度。4 . The two-in-one detection cable for water leakage and oil leakage according to claim 1 , wherein the height of the four grooves after they are embedded into the corresponding metal wires is lower than the height of the insulating protrusions. 5 .5.如权利要求1所述的漏水漏油二合一检测线缆,其特征在于,所述吸油溶胀组件的溶胀部分所占面积与所述吸水材料所占面积之比围绕所述线缆本体的圆周呈梯度变化。5 . The two-in-one detection cable for water leakage and oil leakage according to claim 1 , wherein the ratio of the area occupied by the swollen part of the oil absorbing swelling component to the area occupied by the water absorbing material surrounds the cable body. 6 . The circumference of the gradient changes.6.一种漏水漏油二合一检测系统,其特征在于,包括:6. A two-in-one detection system for water leakage and oil leakage, characterized in that, comprising:电源模块,具有正极和负极;Power module, with positive and negative electrodes;第一导电连接部和第二导电连接部;a first conductive connection part and a second conductive connection part;如权利要求1至5任一项所述的漏水漏油二合一检测线缆,所述第三金属线的第一端与所述负极连接,所述第三金属线的第二端与所述第一金属线的第一端连接;所述第一金属线的第二端通过所述第一导电连接部与所述第四金属线的第一端连接,所述第四金属线的第二端连接所述第二金属线的第一端,所述第二金属线的第二端通过所述第二导电连接部与所述正极连接;The two-in-one detection cable for water leakage and oil leakage according to any one of claims 1 to 5, wherein the first end of the third metal wire is connected to the negative electrode, and the second end of the third metal wire is connected to the negative electrode. the first end of the first metal wire is connected; the second end of the first metal wire is connected to the first end of the fourth metal wire through the first conductive connection part, and the first end of the fourth metal wire The two ends are connected to the first end of the second metal wire, and the second end of the second metal wire is connected to the positive electrode through the second conductive connection part;电参数测试模块,用于测试所述电源模块、所述第一导电连接部和第二导电连接部、所述漏水漏油二合一检测线缆所形成回路上的电参数;an electrical parameter testing module, used for testing electrical parameters on the circuit formed by the power module, the first conductive connection part and the second conductive connection part, and the two-in-one detection cable for water leakage and oil leakage;处理器,与所述电参数测试模块连接,根据所述电参数确定泄漏位置。The processor is connected to the electrical parameter testing module, and determines the leakage position according to the electrical parameter.7.如权利要求6所述的漏水漏油二合一检测系统,其特征在于,所述电参数测试模块为一电压表或电流表;7. The two-in-one detection system for water leakage and oil leakage as claimed in claim 6, wherein the electrical parameter testing module is a voltmeter or an ammeter;所述电压表并联于所述第一导电连接部的两端或并联于第二导电连接部的两端;The voltmeter is connected in parallel with both ends of the first conductive connection part or in parallel with both ends of the second conductive connection part;所述电流表连接在所述电源模块、所述第一导电连接部和第二导电连接部、所述漏水漏油二合一检测线缆所形成回路上的任一位置。The ammeter is connected to any position on the circuit formed by the power module, the first conductive connection part and the second conductive connection part, and the two-in-one detection cable for water leakage and oil leakage.8.如权利要求6所述的漏水漏油二合一检测系统,其特征在于,所述漏水漏油二合一检测系统还包括一开关模块,所述开关模块连接在所述电源模块、所述第一导电连接部和第二导电连接部、所述漏水漏油二合一检测线缆所形成回路上的任一位置。8 . The two-in-one detection system for water leakage and oil leakage according to claim 6 , wherein the two-in-one detection system for water leakage and oil leakage further comprises a switch module, and the switch module is connected to the power module, the Any position on the circuit formed by the first conductive connection part, the second conductive connection part, and the water leakage and oil leakage two-in-one detection cable.
CN201921675106.6U2019-10-092019-10-09Water leakage and oil leakage two-in-one detection cable and detection systemActiveCN210293575U (en)

Priority Applications (1)

Application NumberPriority DateFiling DateTitle
CN201921675106.6UCN210293575U (en)2019-10-092019-10-09Water leakage and oil leakage two-in-one detection cable and detection system

Applications Claiming Priority (1)

Application NumberPriority DateFiling DateTitle
CN201921675106.6UCN210293575U (en)2019-10-092019-10-09Water leakage and oil leakage two-in-one detection cable and detection system

Publications (1)

Publication NumberPublication Date
CN210293575Utrue CN210293575U (en)2020-04-10

Family

ID=70066176

Family Applications (1)

Application NumberTitlePriority DateFiling Date
CN201921675106.6UActiveCN210293575U (en)2019-10-092019-10-09Water leakage and oil leakage two-in-one detection cable and detection system

Country Status (1)

CountryLink
CN (1)CN210293575U (en)

Cited By (7)

* Cited by examiner, † Cited by third party
Publication numberPriority datePublication dateAssigneeTitle
CN112161752A (en)*2020-09-032021-01-01江阴市富仁高科股份有限公司Phase type detection device and detection method for leakage of double-layer storage tank
CN113237606A (en)*2021-05-312021-08-10湖南省玉峰食品实业有限公司Peppery strip packing gas leakage oil leak testing equipment
CN113804361A (en)*2020-06-122021-12-17春鸿电子科技(重庆)有限公司Leak detection system
WO2022056824A1 (en)*2020-09-182022-03-24Abb Schweiz AgApparatus for determining oil leakage and robot using the apparatus
CN115560917A (en)*2022-10-272023-01-03中石化石油工程技术服务有限公司Oil storage tank bottom leakage detection system
CN115638930A (en)*2022-11-042023-01-24辽宁科技大学Fuel oil leakage positioning sensing cable and use method thereof
CN116539234A (en)*2023-05-172023-08-04深圳市高地自控设备有限公司 Liquid leakage detection device and liquid leakage detection method

Cited By (8)

* Cited by examiner, † Cited by third party
Publication numberPriority datePublication dateAssigneeTitle
CN113804361A (en)*2020-06-122021-12-17春鸿电子科技(重庆)有限公司Leak detection system
CN112161752A (en)*2020-09-032021-01-01江阴市富仁高科股份有限公司Phase type detection device and detection method for leakage of double-layer storage tank
WO2022056824A1 (en)*2020-09-182022-03-24Abb Schweiz AgApparatus for determining oil leakage and robot using the apparatus
US12379278B2 (en)2020-09-182025-08-05Abb Schweiz AgApparatus for determining oil leakage and robot using the apparatus
CN113237606A (en)*2021-05-312021-08-10湖南省玉峰食品实业有限公司Peppery strip packing gas leakage oil leak testing equipment
CN115560917A (en)*2022-10-272023-01-03中石化石油工程技术服务有限公司Oil storage tank bottom leakage detection system
CN115638930A (en)*2022-11-042023-01-24辽宁科技大学Fuel oil leakage positioning sensing cable and use method thereof
CN116539234A (en)*2023-05-172023-08-04深圳市高地自控设备有限公司 Liquid leakage detection device and liquid leakage detection method

Similar Documents

PublicationPublication DateTitle
CN210293575U (en)Water leakage and oil leakage two-in-one detection cable and detection system
CN1056230C (en)Corrosion resistant cable
US8256269B2 (en)Aqueous chemical leak detection cable
EP1257861B1 (en)Energy cable with electrochemical and chemical analyte sensor
BRPI0821887B1 (en) PLUG POWER CABLE
CN106404310B (en)Oil Leakage Detecting cable and leakage detection device
CN109655211B (en) Fluid leak detection device
AU5990786A (en)Hydrocarbon sensor
CN210625969U (en)Monitoring device and liquid cooling pipeline
NO803157L (en) ERROR-DETECTING ERRORS.
CN210293574U (en) New leak detection cable and leak detection system
US20140115883A1 (en)Aqueous chemical leak detection cable
CN215954264U (en)Pipeline
US5546790A (en)Low molecular weight organic liquid leakage detection system
CN209182956U (en)A kind of anti-conductor wrong report water-leakage detection cable of twin wire
CN116210145A (en)Device for determining oil leakage and robot using same
CN207406990U (en)A kind of petroleum pipeline for facilitating leak detection
CN217878209U (en)High-temperature-resistant liquid leakage detection line and detection equipment
CN218646533U (en)Oil leak detection line and detection equipment
TWM611847U (en)Sensing line structure for positioning and detection of fuel leaking
CN113778208B (en)Pipeline
CN211978163U (en)Transformer temperature measuring device
JP2005201847A (en)Sensor for detecting organic liquid of low-molecular weight
TWM610939U (en)Sensing line structure for positioning and detecting water leaking
JP2007263348A (en)Fluid heating tube and its heating method

Legal Events

DateCodeTitleDescription
GR01Patent grant
GR01Patent grant
TR01Transfer of patent right

Effective date of registration:20200728

Address after:518000 unit 2206, 22 / F, block D, building 3, Tianan Yungu Industrial Park, 2018 Xuegang Road, Bantian street, Longgang District, Shenzhen City, Guangdong Province

Patentee after:Shenzhen New Technology Co.,Ltd.

Address before:518000 Guangdong city of Shenzhen province Luohu District Dongxiao Street golden rice road hung Chui A building 609

Patentee before:SHENZHEN STONEU TECHNOLOGY Co.,Ltd.

TR01Transfer of patent right
TR01Transfer of patent right

Effective date of registration:20250527

Address after:518000 Guangdong Province Shenzhen City Longgang District Bantian Street Gangtou Community Tian'an Yungu Park Industrial Park Phase I Building 3 ABCD Units D2206

Patentee after:Shenzhen Sinu Electronics Co.,Ltd.

Country or region after:China

Address before:518000 unit 2206, 22 / F, block D, building 3, Tianan Yungu Industrial Park, 2018 Xuegang Road, Bantian street, Longgang District, Shenzhen City, Guangdong Province

Patentee before:Shenzhen New Technology Co.,Ltd.

Country or region before:China

TR01Transfer of patent right

[8]ページ先頭

©2009-2025 Movatter.jp