Movatterモバイル変換


[0]ホーム

URL:


CN203257492U - Compressed air electric power energy storage system - Google Patents

Compressed air electric power energy storage system
Download PDF

Info

Publication number
CN203257492U
CN203257492UCN201320226009.5UCN201320226009UCN203257492UCN 203257492 UCN203257492 UCN 203257492UCN 201320226009 UCN201320226009 UCN 201320226009UCN 203257492 UCN203257492 UCN 203257492U
Authority
CN
China
Prior art keywords
constant
storage device
pressure gas
gas storage
pressure
Prior art date
Legal status (The legal status is an assumption and is not a legal conclusion. Google has not performed a legal analysis and makes no representation as to the accuracy of the status listed.)
Expired - Lifetime
Application number
CN201320226009.5U
Other languages
Chinese (zh)
Inventor
陈海生
张雪辉
严晓辉
朱阳历
谭春青
Current Assignee (The listed assignees may be inaccurate. Google has not performed a legal analysis and makes no representation or warranty as to the accuracy of the list.)
Institute of Engineering Thermophysics of CAS
Original Assignee
Institute of Engineering Thermophysics of CAS
Priority date (The priority date is an assumption and is not a legal conclusion. Google has not performed a legal analysis and makes no representation as to the accuracy of the date listed.)
Filing date
Publication date
Application filed by Institute of Engineering Thermophysics of CASfiledCriticalInstitute of Engineering Thermophysics of CAS
Priority to CN201320226009.5UpriorityCriticalpatent/CN203257492U/en
Application grantedgrantedCritical
Publication of CN203257492UpublicationCriticalpatent/CN203257492U/en
Anticipated expirationlegal-statusCritical
Expired - Lifetimelegal-statusCriticalCurrent

Links

Images

Classifications

Landscapes

Abstract

Translated fromChinese

本实用新型提供了一种液压-气压耦合的压缩空气电力储能系统。该压缩空气电力储能系统中,在用电低谷通过压缩机组将空气压入恒压储气装置,同时将恒压储气装置中的液体通过液体泵压入变压储气装置中,从而将电能转化为空气和液体的内能存储起来;在用电高峰,恒压储气装置中高压空气经加热器吸热并通过膨胀机带动发电机发电,同时变压储气装置中的高压流体驱动液压马达发电机组发电,并将流体注入恒压储气装置中维持其压力恒定。本实用新型压缩空气电力储能系统储能周期不受限制,适用于各种类型的电源,对环境友好,具有广阔的使用前景。

Figure 201320226009

The utility model provides a hydraulic-air pressure coupled compressed air power energy storage system. In the compressed air power energy storage system, the air is compressed into the constant-pressure gas storage device through the compressor unit during the low electricity consumption, and the liquid in the constant-pressure gas storage device is pressed into the variable-pressure gas storage device through the liquid pump, so that the Electric energy is converted into air and internal energy of liquid and stored; during peak power consumption, the high-pressure air in the constant-pressure gas storage device absorbs heat through the heater and drives the generator to generate electricity through the expander, while the high-pressure fluid in the variable-pressure gas storage device drives The hydraulic motor generator set generates electricity and injects fluid into the constant pressure gas storage device to maintain its constant pressure. The energy storage period of the compressed air power energy storage system of the utility model is not limited, is suitable for various types of power sources, is friendly to the environment, and has broad application prospects.

Figure 201320226009

Description

The pressurized air electric energy storing system
Technical field
The utility model relates to the electrical power storage technical field, particularly a kind of pressurized air electric energy storing system.
Background technique
In recent years, the large-scale unit in China's electric power network is on the increase, and self power adjustments ability of electric power system is restricted, and the peak-to-valley ratio of system loading but constantly increases, in order to guarantee power grid security, operation economically, and must the configuration electric energy storing system.Electric energy storing system is with intermittent energy source " splicing ", improves the effective means of renewable energy utilization rate.Simultaneously, electric energy storing system solves still that the distributed energy resource system capacity is little, the key technology of the large problem of fluctuation of load.
At present, only draw water two kinds of energy storage technology and compressed air energy storage technologies of extensive electric power energy storage technology.The construction of energy-accumulating power station of drawing water is subject to the landform restriction, and the height difference of upstream and downstream reservoir and two reservoirs must be arranged.The pressurized air electric energy storing system is based on a kind of energy-storage system of gas turbine technology exploitation, in low power consumption is pressed into caisson with gas, thereby is that gas internal energy stores with electric energy conversion; In peak of power consumption, pressurized gas are discharged from gas storage chamber, enter gas-turbine combustion chamber and burn together with fuel, then drive the generator generating.The pressurized air electric energy storing system has that stored energy capacitance is large, the energy storage cycle long and the advantage such as specific investment cost less.
In realizing process of the present utility model, the claimant finds that there is following defective in traditional pressurized air electric energy storing system: in energy storage and exoergic process, the caisson internal pressure changes, this will be unfavorable for expand continuous, the smooth working of unit and compressor bank, and then affect the efficient of whole energy-storage system.
The model utility content
The technical problem that (one) will solve
In view of above-mentioned technical problem, the utility model provides a kind of pressurized air electric energy storing system.
(2) technological scheme
According to an aspect of the present utility model, provide a kind of pressurized air electric energy storing system.This system comprises: constant-pressure gas storage device, transformation caisson, energy storage component and release can assembly.Wherein, constant-pressure gas storage device is a seal container, and liquid prestores in it.The transformation caisson is a seal container, is connected with constant-pressure gas storage device by pipeline.Energy storage component comprises: motor; The unit of calming the anger comprises the gas compressor that at least 1 its rotating shaft is connected with motor rotary shaft, and the air outlet of this unit of calming the anger is connected to the suction port of constant-pressure gas storage device; Under energy storage state, motor drives is calmed the anger and is pressed into constant-pressure gas storage device after unit compresses atmospheric air, and constant-pressure gas storage device is expelled to the transformation caisson to keep its inner pressure constant with the partially liq of its storage simultaneously.Release and to comprise by assembly: generator; The expansion unit comprises the decompressor that at least 1 its rotating shaft is connected with alternator shaft, and the suction port of this expansion unit is connected to the air outlet of constant-pressure gas storage device; Releasing can state under, the gas in constant-pressure gas storage device drives the generator generating through the acting of expanding of expansion unit, simultaneously the liquid backflow in the transformation caisson to constant-pressure gas storage device to keep its inner pressure constant.
Preferably, in the utility model compressed-air energy-storage system, the air outlet of the unit of calming the anger is connected to the suction port of constant-pressure gas storage device by the first valve; The suction port of expansion unit is connected to the air outlet of constant-pressure gas storage device by the second valve; Under energy storage state, the first valve open, the second valve closing; Releasing under the energy state the first valve closing, the second valve open.
Preferably, in the utility model compressed-air energy-storage system, the unit of calming the anger comprises the gas compressor more than 2 or 2, and this gas compressor more than 2 or 2 connects with coaxial series connection form or split axle parallel form; The expansion unit comprises 2 or 2 above decompressors, and this decompressor more than 2 or 2 connects with coaxial series connection form or split axle parallel form.
Preferably, in the utility model compressed-air energy-storage system, cooler is set between gas compressor in twos in the unit of calming the anger; Heater is set between decompressor in the expansion unit in twos.
Preferably, in the utility model compressed-air energy-storage system, the unit of calming the anger comprises 2 or 3 gas compressors that connect with coaxial series connection form; The expansion unit comprises 2 or 3 decompressors that connect with coaxial series connection form.
Preferably, in the utility model compressed-air energy-storage system, the liquid outlet of constant-pressure gas storage device is connected with the liquid entering hole of transformation caisson through liquor pump, the 3rd valve; The liquid outlet of transformation caisson is connected with the liquid entering hole of constant-pressure gas storage device through the 4th valve; Under energy storage state, the 3rd valve open, the 4th valve closing, liquor pump injects the transformation caisson with the liquid of constant-pressure gas storage device; Releasing under the energy state, the 3rd valve closing, the 4th valve open, the highly pressurised liquid in the transformation caisson injects constant-pressure gas storage device.
Preferably, the utility model compressed-air energy-storage system also comprises: the Hydraulic Motor Generator group, and between the liquid outlet of setting and transformation caisson and the liquid entering hole of constant-pressure gas storage device.
Preferably, in the utility model compressed-air energy-storage system, the liquid outlet of constant-pressure gas storage device is connected with the transformation caisson by reversible liquor pump-motor generator group; Under energy storage state, reversible liquor pump-motor generator group is as liquor pump work; Releasing the energy state, reversible liquor pump-motor generator group is worked as the motor generator group.
Preferably, the utility model compressed-air energy-storage system also comprises: cooler is arranged at and calms the anger between unit and constant-pressure gas storage device; Heater is arranged between constant-pressure gas storage device and expansion unit.
Preferably, in the utility model compressed-air energy-storage system, under energy storage state, the amount that constant-pressure gas storage device is expelled to the liquid of transformation caisson is pressed into the gas of constant-pressure gas storage device by the unit of calming the anger amount determines; Releasing can state under, the amount that the transformation caisson is back to the liquid of constant-pressure gas storage device is flowed out the gas of constant-pressure gas storage device by the expansion unit amount determines.
(3) beneficial effect
Can find out from technique scheme, the utility model pressurized air electric energy storing system has following beneficial effect:
(1) constant voltage compressed-air energy storage and hydraulic accumulation energy are combined, keep constant pressure in constant-pressure gas storage device by the liquid volume of controlling in constant-pressure gas storage device, make energy-storage system in energy storage state and exoergic process compressor bank and expansion unit always stable operation under rated pressure, thereby solve the problems such as the system effectiveness that causes that in the energy storage of conventional compression air electric power, in caisson, pressure changes is low, job insecurity, improved energy storage efficiency;
(2) in conjunction with the hydraulic accumulation energy system, utilize hydraulic pressure storage area energy, improved energy utilization efficiency;
(3) utilize the cooling compressor air inlet machine of inter-stage cooling unit, the air inlet of inter-stage heating equipment heating decompressor, realize approximate isothermal compression and inflation process, be conducive to gas compressor and decompressor and work under constant-pressure conditions, improve system effectiveness.
The utility model pressurized air electric energy storing system energy storage cycle is unrestricted, is applicable to various types of power supplys, and is environmentally friendly, has wide market application foreground.
Description of drawings
Fig. 1 is the structural representation of the utility model first embodiment's pressurized air electric energy storing system;
Fig. 2 is the structural representation of the utility model second embodiment's pressurized air electric energy storing system;
Fig. 3 is the structural representation of the utility model the 3rd embodiment's pressurized air electric energy storing system;
Fig. 4 is the structural representation of the utility model the 4th embodiment's pressurized air electric energy storing system.
[the utility model primary component symbol description]
The 1-motor; The 23-generator;
The 12-constant-pressure gas storage device; 29-transformation caisson;
The 25-liquor pump; 33-Hydraulic Motor Generator group;
35-reversible liquor pump-motor generator group; 4,8,38,42-cooler
16,20,47,51-heater; 2,6,36,40,44-gas compressor;
18,22,45,49,53-decompressor 10,14,27,31-valve;
3,5,7,9,11,13,15,17,19,21,24,26,28,30,32,34,37,39,41,43,46,48,50,52-pipeline.
Embodiment
For making the purpose of this utility model, technological scheme and advantage clearer, below in conjunction with specific embodiment, and with reference to accompanying drawing, the utility model is further described.Need to prove, in accompanying drawing or specification description, similar or identical part is all used identical figure number.The implementation that does not illustrate in accompanying drawing or describe is the known form of those of ordinary skill in affiliated technical field.
The utility model provides the pressurized air electric energy storing system of a kind of hydraulic pressure-air pressure coupling.This pressurized air electric energy storing system utilizes the characteristics of constant voltage compressed-air energy storage and hydraulic accumulation energy, keep constant pressure in constant-pressure gas storage device by the liquid volume of controlling in constant-pressure gas storage device, make energy-storage system compressor bank and expansion unit in energy storage state and exoergic process be operated under the constant voltage environment always, thereby solve the problem that in the energy storage of conventional compression air, in caisson, pressure changes.
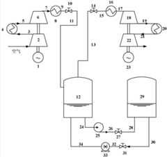
In first exemplary embodiment of the present utility model, provide the pressurized air electric energy storing system of a kind of hydraulic pressure-air pressure coupling.Fig. 1 is the structural representation of the utility model first embodiment's pressurized air electric energy storing system.As shown in Figure 1, the present embodiment pressurized air electric energy storing system comprises:motor 1, the unit of calming the anger, constant-pressuregas storage device 12,transformation caisson 29, expansion unit and generator 23.The driving power ofmotor 1 is conventional power plant trough-electricity, nuclear power, wind-powered electricity generation, solar electrical energy generation, water power or tidal power generation one or more combination wherein.
Please refer to Fig. 1, shared transmission shaft and themotor 1 of the unit of calming the anger are affixed, and its suction port is communicated with ambient air, and the air outlet is connected to the suction port of constant-pressuregas storage device 12 bypipeline 7,cooler 8, pipeline 9,valve 10, pipeline 11.The liquid outlet of constant-pressuregas storage device 12 is connected with the liquid entering hole oftransformation caisson 29 throughpipeline 24,liquor pump 25,pipeline 26,valve 27,pipeline 28.
In the present embodiment, the unit of calming the anger comprises two stage compressor mutual series connection, that share transmission shaft, is respectively:low pressure compressor 2 and high-pressure compressor 6.The air outlet oflow pressure compressor 2 is connected to the suction port of high-pressure compressor 6 bypipeline 3,cooler 4 andpipeline 5.
Air temperature in compression process can raise.And the higher air of temperature can make the power consumption of compression process motor increase, and reduces energy storage efficiency.In the present embodiment, cooler (4,8) can be cooling by the gas of gas compressor output, realize approximate isothermal compression, thereby guaranteed that gas compressor works under constant-pressure conditions, improved system effectiveness.
Please refer to Fig. 1, the liquid outlet oftransformation caisson 29 is connected with the liquid entering hole of constant-pressuregas storage device 12 bypipeline 30,valve 31,pipeline 32, HydraulicMotor Generator group 33, pipeline 34.The air outlet of constant-pressuregas storage device 12 is connected to the expansion unit bypipeline 13,valve 14,pipeline 15,heater 16, pipeline 17.Total transmission shaft and thegenerator 23 of expansion unit are affixed.
In the present embodiment, the expansion unit comprises double expansion machine mutual series connection, that share transmission shaft, is respectively: highpressure expansion machine 18 and low-pressure expansion machine 22.The air outlet of highpressure expansion machine 18 is connected with the suction port of low-pressure expansion machine 22 bypipeline 19,heater 20 and pipeline 21 by the air outlet ofpipeline 19, highpressure expansion machine 18.
Air inlet temperature in expansion acting process is higher, and externally the shaft work of output is just larger.In the present embodiment, heater (16,20) can be heated and be entered the gas of decompressor, realizes approximate isothermal expansion, has guaranteed that decompressor works under constant-pressure conditions, has improved system effectiveness.
Below introduce the energy storage state of the utility model first embodiment's pressurized air electric energy storing system and release the energy state:
Under energy storage state,open valve 10 andvalve 27, throttle down 14 andvalve 31;Motor 1 utilizes trough-electricity to drive to calm the anger the unit running; Atmospheric air is inlow pressure compressor 2 effect lower compression increasing temperature and pressure, and the air after compression enterscooler 4 throughpipeline 3 and carries out cooling; Cooled air enters high-pressure compressor 6 throughpipeline 5 and continues compression and increasing temperature and pressure; Air after this increasing temperature and pressure enters cooler 10 through pipeline 9, enters constant-pressuregas storage device 12 storages byvalve 10 andpipeline 11 after cooler is cooling; Theliquor pump 25 of trough-electricity drive simultaneously injectstransformation caissons 29 with liquid warp andpipeline 24,pipeline 26,valve 27, thepipeline 28 of constant-pressuregas storage device 12, to keep constant pressure in constant-pressuregas storage device 12; Energy storage finishes, throttle down 10 andvalve 27.
Release under the energy state,open valve 14 andvalve 31, throttle down 10 andvalve 27; High-pressure air in constant-pressuregas storage device 12 entersheater 16 throughpipeline 13,valve 14 andpipeline 15 and heats; High-pressure air after heating enters highpressure expansion machine 18 expansion coolings throughpipeline 17, and its outlet air entersheater 20 throughpipeline 19 and heats; Air after heating enters low-pressure expansion machine 22 continuation expansions through pipeline 21 and does work and drivegenerator 23 generatings, high pressure liquid drives Hydraulic Motor Generator group intransformation caisson 29 33 generatings simultaneously, and fluid is injected constant-pressuregas storage device 12 to keep its constant pressure; Release and can finish,valve 14 andvalve 31 are closed.
Generally, energy storage state can not exist by state simultaneously with releasing, and during energy storage,valve 10 andvalve 27 are opened simultaneously, andvalve 14 andvalve 31 are closed, and the flow ofliquor pump 25 is by the flow control of the unit of calming the anger.When releasing energy,valve 10 andvalve 27 are closed, andvalve 14 andvalve 31 are opened, and the flow of HydraulicMotor Generator group 33 is by the flow control of expansion unit, to keep the interior constant voltage of constant-pressuregas storage device 12.
Fig. 2 is the structural representation of the utility model second embodiment's pressurized air electric energy storing system.Airflow channel structure and first embodiment of this second embodiment pressurized air electric energy storing system are similar, and difference only is the annexation of constant-pressuregas storage device 12 andtransformation caisson 29.
Please refer to Fig. 2, constant-pressuregas storage device 12 is connected with reversible liquor pump-motor generator group 35 bypipeline 24, and reversible liquor pump-motor generator group 35 is throughpipeline 26,28, andvalve 27 is connected withgas storage equipment 29.
Below introduce the coupling of the utility model second embodiment's hydraulic pressure-air pressure the pressurized air electric energy storing system energy storage state and release can state:
Under energy storage state, at firstopen valve 10 andvalve 27, throttle down 14;Motor 1 utilizes trough-electricity to drive the unit of calming the anger, and atmospheric air is inlow pressure compressor 2 compression increasing temperature and pressure, and the air after compression enterscooler 4 throughpipeline 3 and carries out cooling; Cooled air enters high-pressure compressor 6 throughpipeline 5 and continues compression and increasing temperature and pressure; Air after this increasing temperature and pressure enters constant-pressuregas storage device 12 storages throughcooler 8,valve 10 andpipeline 7,9,11, the liquid of constant-pressuregas storage device 12 enters reversible liquor pump-motor generator group 35 throughpipeline 24 simultaneously, injectstransformation caisson 29 by reversible liquor pump-motor generator group 35 superchargings; Energy storage finishes, throttle down 10 andvalve 27;
Release under the energy state, at first throttle down 10,open valve 14 andvalve 27; High-pressure liquid drives reversible liquor pump-motor generator group 35 generatings, and liquid is injected constant-pressuregas storage device 12, simultaneously the high-pressure air in constant-pressuregas storage device 12 throughpipeline 13,15 andvalve 14 enterheater 16, the high-pressure air after heating enters highpressure expansion machine 18 cooling of expanding throughpipeline 17; The air that expands after lowering the temperature entersheater 20 throughpipeline 19, and the air after heating enters low-pressure expansion machine 22 continuation expansions through pipeline 21 and does work and drivegenerator 23 generatings; Release and can finish,valve 14 andvalve 27 are closed.
Fig. 3 is the structural representation of the utility model the 3rd embodiment's pressurized air electric energy storing system.Airflow channel structure and first embodiment of the 3rd embodiment's pressurized air electric energy storing system are similar, difference only is, this pressurized air electric energy storing system adopts three grades of compressions, inter-stage is cooling and three grades of expansion, inter-stageheating replacement embodiment 1 in the cooling and double expansion of two stage compression, inter-stage, inter-stage heat.
Please refer to Fig. 3, in the present embodiment, compressor bank comprises:low pressure compressor 36,intermediate pressure compressor 40 and high-pressure compressor 44.The air outlet oflow pressure compressor 36 is connected to the suction port ofintermediate pressure compressor 40 bypipeline 37,cooler 38, pipeline 39.The air outlet ofintermediate pressure compressor 40 is connected to high-pressure compressor 44 bypipeline 41,cooler 42 and pipeline 43.The expansion unit comprises: highpressure expansion machine 45, middle-pressure expansion machine 49 and low-pressure expansion machine 53.Highpressure expansion machine 45 is connected to the suction port of middle-pressure expansion machine 49 by pipeline 46,heater 47 and pipeline 48.The air outlet of middle-pressure expansion machine 49 is connected to the suction port of low-pressure expansion machine-53 bypipeline 50,heater 51 and pipeline 52.Please refer to the first embodiment's related description about cooler (38,42) and heater (47,51), no longer repeat herein.
Below introduce energy storage state and the exoergic process of the pressurized air electric energy storing system of the utility model the 3rd embodiment's hydraulic pressure-air pressure coupling:
Under energy storage state, at first throttle down 14 andvalve 31,open valve 10 andvalve 27; Atmospheric air enters constant-pressuregas storage device 12 throughlow pressure compressor 36,pipeline 37,cooler 38,pipeline 39,intermediate pressure compressor 40,pipeline 41,cooler 42,pipeline 43, high-pressure compressor 44,pipeline 7,cooler 8, pipeline 9,valve 10 andpipeline 11 and stores, in constant-pressuregas storage device 12, liquid entersliquor pump 25 throughpipeline 24, then inject transformationgas storage equipment 29 bypipeline 26,valve 27 andpipeline 28, energy storage finishes, throttle down 10 andvalve 27;
Release under the energy state; At first throttle down 10 andvalve 27;Open valve 14 andvalve 31; High-pressure air is throughpipeline 13; Valve 14;Pipeline 15;Heater 16 andpipeline 17 enter highpressure expansion machine 45 expansion actings; Then enterheater 47 heating by pipeline 46; Enter middle-pressure expansion machine 49 actings bypipeline 48 again; Then enterheater 51 heating throughpipeline 50; Air after heating enters low-pressure expansion machine 53 actings through pipeline 52; Liquid in transformationgas storage equipment 29 is throughpipeline 30 simultaneously; 32; Valve 31 drives 33 generatings of Hydraulic Motor Generator group; Then inject constant-pressuregas storage device 12 bypipeline 34 and fill up the volume of high-pressure air discharge to keep its constant voltage; Release and to finish; Throttle down 14 andvalve 31.
Fig. 4 is the structural representation of the utility model the 4th embodiment's pressurized air electric energy storing system.Airflow channel structure and second embodiment of the 4th embodiment's pressurized air electric energy storing system are similar, difference only is, the present embodiment adopts three grades of compressions, inter-stage is cooling and three grades of expansion, inter-stageheating replacement embodiment 2 in the cooling and double expansion of two stage compression, inter-stage, inter-stage heat.About three grades of compressions, inter-stage is cooling and the particular content of three grades of expansions, inter-stage heating can with reference to the 3rd embodiment's related description, no longer repeat herein.
Below introduce energy storage state and the exoergic process of the utility model the 4th embodiment's pressurized air electric energy storing system:
In energy storage state; At first throttle down 14;Open valve 10 andvalve 27; Air is throughlow pressure compressor 36;Pipeline 37;Cooler 38;Pipeline 39;Intermediate pressure compressor 40;Pipeline 41;Cooler 42;Pipeline 43; High-pressure compressor 44;Pipeline 7;Cooler 8; Pipeline 9;Valve 10 enters constant-pressuregas storage device 12 and stores; In constant-pressuregas storage device 12, liquid enters reversible liquor pump-motor generator group 35 throughpipeline 24; Then bypipeline 26;Valve 27 andpipeline 28 inject transformationgas storage equipment 29; Energy storage finishes; Throttle down 10 andvalve 27;
In exoergic process, at first throttle down 10,open valve 14 andvalve 27, high-pressure air enters highpressure expansion machine 45 expansion actings throughpipeline 13,valve 14,pipeline 15,heater 16 andpipeline 17, then enterheater 47 heating by pipeline 46, enter middle-pressure expansion machine 49 actings bypipeline 48 again, then enterheater 51 heating throughpipeline 50, the air after heating enters low-pressure expansion machine 53 actings through pipeline 52; Liquid in transformationgas storage equipment 29 is throughpipeline 28,valve 27 andpipeline 26 simultaneously, drive reversible oil hydraulic pump-motor generator group 35 generatings, then inject constant-pressuregas storage device 12 bypipeline 24 and fill up the volume that high-pressure air is discharged, constant with pressure in the maintenance constant-pressure gas storage device, release and to finish, throttle down 14 andvalve 27.
So far, by reference to the accompanying drawings the pressurized air electric energy storing system of four embodiment's hydraulic pressure of the utility model-air pressure coupling is described in detail.According to above description, those skilled in the art should have clearly understanding to the utility model.
In the utility model, gas compressor or decompressor are with one or more combination in Types Below: piston type, axial flow, diagonal flow type, centrifugal and screw type.Water pump is: impeller pump or positive displacement pump, and wherein: described impeller pump is one or more the combination wherein of axial flow, mixed-flow or centrifugal pump; Positive displacement pump is one or more the combination wherein of gear pump, screw pump, Roots pump or sliding vane pump.Cooler or heater are one or more combination in following group: bushing type, shell of pipe type, jacketed type, heat accumulating type, hybrid and immerse coil pipe type.The thermal source of heater is industrial waste heat, waste heat, atmosphere environment, solar heat or heat-stored device.
In addition, above-mentioned definition to each element is not limited in various concrete structures or the shape of mentioning in mode of execution, and those of ordinary skill in the art can replace simply to it with knowing, for example:
(1) those skilled in the art can rationally arrange number and the specification of gas compressor in the unit of calming the anger, and reach number and the specification of decompressor in the expansion unit;
(2) calm the anger that the Placement of each gas compressor can also be the mode of split axle parallel connection in unit.
In sum, the utility model provides the pressurized air electric energy storing system of a kind of hydraulic pressure-air pressure coupling.In this pressurized air electric energy storing system, by compressor bank, air is pressed into constant-pressure gas storage device at low power consumption, simultaneously the liquid in constant-pressure gas storage device is pressed in the transformation caisson by liquor pump, thereby is that the interior of air and liquid can store with electric energy conversion; In peak of power consumption, the heat absorption of constant-pressure gas storage device mesohigh air heater via also drives the generator generating by decompressor, high-pressure liquid in the transformation caisson drives the generating of Hydraulic Motor Generator group simultaneously, and fluid is injected constant-pressure gas storage device keep its constant pressure.The utility model pressurized air electric energy storing system energy storage cycle is unrestricted, is applicable to various types of power supplys, and is environmentally friendly, has wide prospect of the application.
Above-described specific embodiment; the purpose of this utility model, technological scheme and beneficial effect are further described; institute is understood that; the above is only specific embodiment of the utility model; be not limited to the utility model; all within spirit of the present utility model and principle, any modification of making, be equal to replacement, improvement etc., within all should being included in protection domain of the present utility model.

Claims (10)

1. a pressurized air electric energy storing system, is characterized in that, comprising:
Constant-pressure gas storage device is a seal container, and liquid prestores in it;
The transformation caisson is a seal container, is connected with described constant-pressure gas storage device by pipeline;
Energy storage component comprises: motor; The unit of calming the anger comprises the gas compressor that at least 1 its rotating shaft is connected with described motor rotary shaft, and the air outlet of this unit of calming the anger is connected to the suction port of described constant-pressure gas storage device; Under energy storage state, after compressing atmospheric air, the described unit of calming the anger of motor drives is pressed into described constant-pressure gas storage device, and described constant-pressure gas storage device is expelled to described transformation caisson to keep its inner pressure constant with the partially liq of its storage simultaneously;
Release the energy assembly, comprising: generator; The expansion unit comprises the decompressor that at least 1 its rotating shaft is connected with described alternator shaft, and the suction port of this expansion unit is connected to the air outlet of described constant-pressure gas storage device; Releasing can state under, the gas in described constant-pressure gas storage device drives described generator generating through the acting of expanding of expansion unit, simultaneously the liquid backflow in described transformation caisson extremely described constant-pressure gas storage device to keep its inner pressure constant.
2. pressurized air electric energy storing system according to claim 1 is characterized in that:
The air outlet of the described unit of calming the anger is connected to the suction port of described constant-pressure gas storage device by the first valve; The suction port of described expansion unit is connected to the air outlet of described constant-pressure gas storage device by the second valve;
Under energy storage state, described the first valve open, described the second valve closing; Releasing under the energy state described the first valve closing, described the second valve open.
3. pressurized air electric energy storing system according to claim 1 is characterized in that:
The described unit of calming the anger comprises the gas compressor more than 2 or 2, and this gas compressor more than 2 or 2 connects with coaxial series connection form or split axle parallel form;
Described expansion unit comprises 2 or 2 above decompressors, and this decompressor more than 2 or 2 connects with coaxial series connection form or split axle parallel form.
4. pressurized air electric energy storing system according to claim 3 is characterized in that:
Cooler is set between gas compressor in the described unit of calming the anger in twos;
Heater is set between decompressor in described expansion unit in twos.
5. pressurized air electric energy storing system according to claim 3 is characterized in that:
The described unit of calming the anger comprises 2 or 3 gas compressors that connect with coaxial series connection form;
Described expansion unit comprises 2 or 3 decompressors that connect with coaxial series connection form.
6. pressurized air electric energy storing system according to claim 1, is characterized in that,
The liquid outlet of described constant-pressure gas storage device is connected with the liquid entering hole of described transformation caisson through liquor pump, the 3rd valve; The liquid outlet of described transformation caisson is connected with the liquid entering hole of described constant-pressure gas storage device through the 4th valve;
Under energy storage state, described the 3rd valve open, described the 4th valve closing, liquor pump injects the transformation caisson with the liquid of constant-pressure gas storage device; Releasing under the energy state, described the 3rd valve closing, described the 4th valve open, the highly pressurised liquid in the transformation caisson injects constant-pressure gas storage device.
7. pressurized air electric energy storing system according to claim 6, is characterized in that, also comprises:
The Hydraulic Motor Generator group is between the liquid outlet of setting and described transformation caisson and the liquid entering hole of constant-pressure gas storage device.
8. pressurized air electric energy storing system according to claim 1, is characterized in that, the liquid outlet of described constant-pressure gas storage device is connected with described transformation caisson by reversible liquor pump-motor generator group;
Under energy storage state, described reversible liquor pump-motor generator group is as liquor pump work; Releasing the energy state, described reversible liquor pump-motor generator group is worked as the motor generator group.
9. the described pressurized air electric energy storing system of any one according to claim 1 to 8, is characterized in that, also comprises:
Cooler is arranged at described calming the anger between unit and constant-pressure gas storage device;
Heater is arranged between described constant-pressure gas storage device and expansion unit.
10. the described pressurized air electric energy storing system of any one according to claim 1 to 8 is characterized in that:
Under energy storage state, the amount that described constant-pressure gas storage device is expelled to the liquid of described transformation caisson is pressed into the gas of constant-pressure gas storage device by the described unit of calming the anger amount determines;
Releasing can state under, the amount that described transformation caisson is back to the liquid of described constant-pressure gas storage device is flowed out the gas of constant-pressure gas storage device by described expansion unit amount determines.
CN201320226009.5U2013-04-282013-04-28Compressed air electric power energy storage systemExpired - LifetimeCN203257492U (en)

Priority Applications (1)

Application NumberPriority DateFiling DateTitle
CN201320226009.5UCN203257492U (en)2013-04-282013-04-28Compressed air electric power energy storage system

Applications Claiming Priority (1)

Application NumberPriority DateFiling DateTitle
CN201320226009.5UCN203257492U (en)2013-04-282013-04-28Compressed air electric power energy storage system

Publications (1)

Publication NumberPublication Date
CN203257492Utrue CN203257492U (en)2013-10-30

Family

ID=49470069

Family Applications (1)

Application NumberTitlePriority DateFiling Date
CN201320226009.5UExpired - LifetimeCN203257492U (en)2013-04-282013-04-28Compressed air electric power energy storage system

Country Status (1)

CountryLink
CN (1)CN203257492U (en)

Cited By (18)

* Cited by examiner, † Cited by third party
Publication numberPriority datePublication dateAssigneeTitle
CN103644095A (en)*2013-12-032014-03-19中国科学院工程热物理研究所Compressed air energy storage method and device suitable for variable working condition operation
CN104121049A (en)*2013-04-282014-10-29中国科学院工程热物理研究所Compressed air electric power energy storage system
CN105673081A (en)*2016-03-142016-06-15林光琴Air energy storage power generation system
CN105680462A (en)*2016-03-192016-06-15林光琴Energy storage and power generation system and power load peak operation control method
CN105745454A (en)*2013-11-202016-07-06俄亥俄州创新基金会Medication-taking support device
CN106762487A (en)*2016-12-062017-05-31中国科学技术大学Direct expanding solar heating chp system with two-stage accumulation of heat water pot
CN107218132A (en)*2016-04-172017-09-29黄友锋Intelligent grid electric load energy storage dispatching method
US9803802B2 (en)2012-05-222017-10-31Ohio State Innnovation FoundationMethod and system for compressing gas using a liquid
CN108895017A (en)*2018-07-092018-11-27中国矿业大学Multistage constant voltage compressed air energy memory
CN109973362A (en)*2019-03-292019-07-05西安交通大学 Composite compressed air energy storage system and method based on double-well structure thermal salt well
CN110486166A (en)*2015-05-012019-11-22株式会社神户制钢所Compressed-air energy storage electricity-generating method and compressed-air energy storage power generator
CN110506153A (en)*2017-04-192019-11-26株式会社神户制钢所 Compressed air energy storage power generation device and compressed air energy storage power generation method
CN111502893A (en)*2020-04-232020-08-07国网湖南省电力有限公司 A power generation system using high-density medium to maintain constant pressure
CN111550293A (en)*2020-04-202020-08-18西安交通大学 High-efficiency variable working condition compressed gas energy release system and method
CN111934438A (en)*2020-06-182020-11-13浙江大学New energy micro-grid composite energy storage system and method
CN114033505A (en)*2021-11-102022-02-11清华四川能源互联网研究院Combined heat and power type distributed compressed air system and control method thereof
CN114458517A (en)*2022-01-262022-05-10百穰新能源科技(深圳)有限公司Energy storage system and control method thereof
CN116006149A (en)*2023-01-052023-04-25中国科学院工程热物理研究所 A compressed air energy storage system that takes into account both brine mining and power generation and a method for discriminating brine mining

Cited By (29)

* Cited by examiner, † Cited by third party
Publication numberPriority datePublication dateAssigneeTitle
US9803802B2 (en)2012-05-222017-10-31Ohio State Innnovation FoundationMethod and system for compressing gas using a liquid
CN104121049A (en)*2013-04-282014-10-29中国科学院工程热物理研究所Compressed air electric power energy storage system
CN104121049B (en)*2013-04-282016-03-16中国科学院工程热物理研究所Pressurized air electric energy storing system
CN105745454A (en)*2013-11-202016-07-06俄亥俄州创新基金会Medication-taking support device
US9903355B2 (en)2013-11-202018-02-27Ohio State Innovation FoundationMethod and system for multi-stage compression of a gas using a liquid
US10865780B2 (en)2013-11-202020-12-15Ohio State Innovation FoundationMethod and system for multi-stage compression of a gas using a liquid
CN103644095A (en)*2013-12-032014-03-19中国科学院工程热物理研究所Compressed air energy storage method and device suitable for variable working condition operation
CN103644095B (en)*2013-12-032016-05-18中国科学院工程热物理研究所A kind of method of compressed-air energy storage of applicable variable parameter operation and device
CN110486166A (en)*2015-05-012019-11-22株式会社神户制钢所Compressed-air energy storage electricity-generating method and compressed-air energy storage power generator
CN110486166B (en)*2015-05-012022-02-08株式会社神户制钢所Compressed air energy storage power generation method and compressed air energy storage power generation device
CN105673081A (en)*2016-03-142016-06-15林光琴Air energy storage power generation system
CN105680462A (en)*2016-03-192016-06-15林光琴Energy storage and power generation system and power load peak operation control method
CN105680462B (en)*2016-03-192018-07-06广州发展电力科技有限公司Energy-storing and power-generating system and electric load wave crest progress control method
CN107218132A (en)*2016-04-172017-09-29黄友锋Intelligent grid electric load energy storage dispatching method
CN106762487A (en)*2016-12-062017-05-31中国科学技术大学Direct expanding solar heating chp system with two-stage accumulation of heat water pot
CN110506153A (en)*2017-04-192019-11-26株式会社神户制钢所 Compressed air energy storage power generation device and compressed air energy storage power generation method
CN108895017A (en)*2018-07-092018-11-27中国矿业大学Multistage constant voltage compressed air energy memory
CN108895017B (en)*2018-07-092021-01-26中国矿业大学 A multi-stage constant pressure compressed air energy storage device
CN109973362B (en)*2019-03-292020-10-27西安交通大学Combined type compressed air energy storage system and method based on double-well structure hot salt well
CN109973362A (en)*2019-03-292019-07-05西安交通大学 Composite compressed air energy storage system and method based on double-well structure thermal salt well
CN111550293A (en)*2020-04-202020-08-18西安交通大学 High-efficiency variable working condition compressed gas energy release system and method
CN111502893B (en)*2020-04-232021-10-08国网湖南省电力有限公司 A power generation system using high-density medium to maintain constant pressure
CN111502893A (en)*2020-04-232020-08-07国网湖南省电力有限公司 A power generation system using high-density medium to maintain constant pressure
CN111934438A (en)*2020-06-182020-11-13浙江大学New energy micro-grid composite energy storage system and method
CN114033505A (en)*2021-11-102022-02-11清华四川能源互联网研究院Combined heat and power type distributed compressed air system and control method thereof
CN114033505B (en)*2021-11-102023-08-01清华四川能源互联网研究院 A combined heat and power distributed compressed air system and its control method
CN114458517A (en)*2022-01-262022-05-10百穰新能源科技(深圳)有限公司Energy storage system and control method thereof
CN114458517B (en)*2022-01-262024-01-16百穰新能源科技(深圳)有限公司Energy storage system and control method thereof
CN116006149A (en)*2023-01-052023-04-25中国科学院工程热物理研究所 A compressed air energy storage system that takes into account both brine mining and power generation and a method for discriminating brine mining

Similar Documents

PublicationPublication DateTitle
CN203257492U (en)Compressed air electric power energy storage system
CN108930627B (en) A constant pressure pumping compressed gas energy storage system and energy storage method
CN104121049B (en)Pressurized air electric energy storing system
CN104005802B (en)Compressed-air energy-storage system
CN102839995B (en)Isothermal-isobaric compressed air energy storage system
CN106321343B (en)Isotherm compression air energy storage power generation and its method based on fluid temperature control
CN107893735B (en)A kind of progressive underwater compressed-air energy-storage system using wave energy and wind energy
CN108150369B (en) A multi-state carbon dioxide power generation system and method using hot dry rock geothermal energy
CN106224041B (en)A kind of electric heating energy-storage system
CN203175635U (en)Air compression energy storage system
CN108916105B (en) A constant pressure compressed air energy storage device
CN102797613B (en)A kind of water pumping compressed air energy-storage
CN111396288B (en)Power generation system based on constant pressure
CN108953121B (en) Self-back pressure constant pressure compressed air energy storage system and method
CN109505666B (en)Injection expansion combined type compressed air energy storage system
CN202970911U (en)Novel-process supercritical air energy storage system
CN108425784A (en)A kind of water pumping compressed air energy-storage and its operation method
CN105863751A (en)Closed low temperature compressed air energy storage system and method
CN109973362B (en)Combined type compressed air energy storage system and method based on double-well structure hot salt well
JP3246849U (en) Compact Compressed Air Energy Storage and Power Systems
CN105736056A (en)Liquid air energy storage system
CN202117718U (en)Isothermal-isobaric compressed air energy storage system
CN211975319U (en) a power generation system
CN112901431B (en)Near-isothermal compressed air energy storage system and operation method thereof
CN206771505U (en)A kind of wind energy heating system

Legal Events

DateCodeTitleDescription
C14Grant of patent or utility model
GR01Patent grant
AV01Patent right actively abandoned

Granted publication date:20131030

Effective date of abandoning:20160316

AV01Patent right actively abandoned

Granted publication date:20131030

Effective date of abandoning:20160316

C25Abandonment of patent right or utility model to avoid double patenting

[8]ページ先頭

©2009-2025 Movatter.jp