Movatterモバイル変換


[0]ホーム

URL:


CN202085099U - A photovoltaic cell maximum power tracking device - Google Patents

A photovoltaic cell maximum power tracking device
Download PDF

Info

Publication number
CN202085099U
CN202085099UCN2011201722492UCN201120172249UCN202085099UCN 202085099 UCN202085099 UCN 202085099UCN 2011201722492 UCN2011201722492 UCN 2011201722492UCN 201120172249 UCN201120172249 UCN 201120172249UCN 202085099 UCN202085099 UCN 202085099U
Authority
CN
China
Prior art keywords
photovoltaic cell
output
power
voltage
photovoltaic
Prior art date
Legal status (The legal status is an assumption and is not a legal conclusion. Google has not performed a legal analysis and makes no representation as to the accuracy of the status listed.)
Expired - Lifetime
Application number
CN2011201722492U
Other languages
Chinese (zh)
Inventor
吴华波
王小增
金龙
刘跃子
Current Assignee (The listed assignees may be inaccurate. Google has not performed a legal analysis and makes no representation or warranty as to the accuracy of the list.)
GUANGDONG KINGWOOD ELECTRONIC CO Ltd
Original Assignee
GUANGDONG KINGWOOD ELECTRONIC CO Ltd
Priority date (The priority date is an assumption and is not a legal conclusion. Google has not performed a legal analysis and makes no representation as to the accuracy of the date listed.)
Filing date
Publication date
Application filed by GUANGDONG KINGWOOD ELECTRONIC CO LtdfiledCriticalGUANGDONG KINGWOOD ELECTRONIC CO Ltd
Priority to CN2011201722492UpriorityCriticalpatent/CN202085099U/en
Application grantedgrantedCritical
Publication of CN202085099UpublicationCriticalpatent/CN202085099U/en
Anticipated expirationlegal-statusCritical
Expired - Lifetimelegal-statusCriticalCurrent

Links

Images

Classifications

Landscapes

Abstract

Disclosed is a photovoltaic cell maximum power tracking means, which is capable of handling both undersize and oversize output power of the photovoltaic cell while tracking the maximum power of the photovoltaic cell. When the output power is no greater than a first reference power, the output voltage of the photovoltaic cell is kept at the lowest voltage; and when the output power is no less than a second reference power, the given value of the output voltage is upward adjusted based on certain steps. The photovoltaic cell of the utility model can ensure to operate at the state of maximum output power and avoid meaningless maximum power tracking when the output voltage is lower than the minimum voltage, thereby ensuring the stable operation of the photovoltaic cell. Meanwhile, the case that the output power of the photovoltaic cell exceeds the upper limit value which will damage the device can be avoided. The photovoltaic cell maximum power tracking means can be widely applied to photovoltaic generating apparatus and the photovoltaic interconnected generation field.

Description

A kind of tracing maximum power of photovoltaic cell device
Technical field
The utility model relates to a kind of application of photovoltaic power generation apparatus, especially a kind of tracing maximum power of photovoltaic cell device.
Background technology
Photovoltaic generation means that solar irradiation is mapped on the photovoltaic cell, and photovoltaic cell becomes electric energy to be applied the transform light energy of solar energy again.Usually, connect after the electric energy of photovoltaic cell output needs and to use by supply load after power inverter is further handled.
Because photovoltaic cell output voltage-current characteristic is special decline curve, there is maximum in its power output, the output current of power output maximum correspondence and output voltage promptly are the maximum power working points, as shown in Figure 1, among Fig. 1, I, U, P are respectively output current, output voltage and the power output of photovoltaic cell, PMax, IMPPT, UMPPTBe respectively the peak power output of photovoltaic cell, the output current and the output voltage of maximum power point correspondence.
Because the photoelectric conversion efficiency of photovoltaic cell too low (the highest also above 30% under the laboratory condition) for the electric energy that makes photovoltaic cell output is fully utilized, should make photovoltaic cell be operated in the maximum power output state.
In order to make photovoltaic cell be operated in the maximum power output state, general system carries out the maximal power tracing algorithm (hereinafter to be referred as MPPT by microprocessor (DSP, single-chip microcomputer etc.), Maximum Power Point Tracking), the work of power controlling converter, the voltage that makes the photovoltaic cell output voltage equal the maximum power point correspondence realizes that its basic principle block diagram as shown in Figure 2.
With reference to Fig. 2, photovoltaic generating system at first detects the output voltage U and the output current I of photovoltaic cell, obtains relevant detection signal Us, IsThe MPPT link is according to detected Us, IsSignal is carried out the MPPT maximum power point tracking algorithm, obtains the set-point U of maximum power point voltagegVoltage detection signal UsFeedback signal and set-point U as photovoltaic cell voltage control linkgRelatively, its deviation is sent into voltage controller and is carried out the closed-loop control computing, the controlled amount U of computingcUcAs the control signal of power inverter, by the power controlling converter, make the photovoltaic cell voltage power supply, thereby make photovoltaic cell be operated in the maximum power output state in the maximum power point operating voltage.
" power electronic technology " of 2007 41 the 5th phases of volume published the technical article of a piece " analysis of several photovoltaic system MPPT methods relatively reaches improvement ", discloses several existing MPPT technical schemes:
Technical scheme 1:
Constant voltage control method (Constant Voltage Tracking CVT).The basic principle of constant voltage tracing is: when temperature one timing, the maximum power point voltage of photovoltaic cell almost drops near the both sides of same vertical line under the different light intensity, and then the operating voltage of this vertical line correspondence can be similar to and think the maximum power of photovoltaic cell point voltage.Photovoltaic cell is operated on this electrical voltage point, can be similar to and thinks the photovoltaic cell Maximum Power Output.As shown in Figure 3, among Fig. 3, P is the photovoltaic cell power output, and U is the photovoltaic cell output voltage.As seen from Figure 3, the constant voltage floating voltage track of photovoltaic cell does not overlap with the actual maximum power locus of points, is a kind of approximate tracking.
Technical scheme 2:
Disturbance observation (Perturbation ﹠amp; Observation P﹠amp; The O method also claims climbing method).The basic principle of disturbance observation is: by this power output of photovoltaic cell of relatively sampling and last time power output size decide to increase or reduce photovoltaic cell voltage and realize MPPT.Disturbance observation following principle as shown in Figure 4.With reference to Fig. 4, if the difference Δ P of this power output of photovoltaic cell and power output last time〉0, show that current voltage adjusts the direction that on behalf of power, direction increase, then next time should be along this direction adjustment photovoltaic cell operating voltage; If Δ P<0, show that current voltage adjusts the direction that direction represent power reduction, then next time should be along the opposite direction adjustment photovoltaic cell operating voltage of this direction.By constantly relatively adjusting, make the power output of photovoltaic cell finally level off to peak power output.
Technical scheme 3:
The increment conductance method.The basic principle of this method is: as shown in Figure 4, as dP/dU〉0(is dI/dU 〉-I/U) time, current photovoltaic cell working point is in the left side of maximum power point, this moment, the adjustment direction of photovoltaic cell operating voltage U should be to increase, when dP/dU<0(be dI/dU<-I/U) time, current photovoltaic cell working point is on the right side of maximum power point, and the adjustment direction of photovoltaic cell operating voltage U is for reducing at this moment.Up to adjusting to dP/dU=0(is dI/dU=-I/U).
But existing three kinds of technical schemes all exist the defective that is difficult to overcome:
Technical scheme 1, the shortcoming of this scheme are to follow the tracks of the fixed voltage of photovoltaic cell, and when the different light different temperatures, the voltage of maximum power of photovoltaic cell point is actual to be changed.Therefore this method can not really be followed the tracks of maximum power of photovoltaic cell, has power loss.
Technical scheme 2: in theory, this scheme is real maximal power tracing scheme, and when being in stable state, the power output of photovoltaic cell will be shaken near maximum power point back and forth, and shock range is relevant with the cell voltage adjusting range.The voltage adjusting range is more little, and then the power oscillation amplitude is more little, but tracking velocity is slow more; The voltage adjusting range is big more, and then tracking velocity is fast more, when the power oscillation amplitude is big more, causes power loss big more.
Technical scheme 3: this scheme all has higher tracking accuracy and stability in theory, but this scheme relates to differential (difference) computing and division arithmetic, because it is limited to detect the sensor accuracy of photovoltaic cell voltage and current, in fact also there is certain maximal power tracing error in this method, and algorithm is complicated.
The tracing maximum power of photovoltaic cell method of prior art, all only considered how to search the maximum power point of photovoltaic cell, do not consider photovoltaic cell under special circumstances, as power output when too small or excessive, how to allow the work of photovoltaic generating system normal reliable.
The utility model content
The technical problems to be solved in the utility model is: the utility model also provides a kind of maximal power tracing device that is applicable to the photovoltaic cell of photovoltaic power generation apparatus, described device is under the situation of photovoltaic cell power output deficiency, make photovoltaic cell be operated in a certain operating voltage of regulation, this operating voltage is the minimum operating voltage that photovoltaic power generation apparatus allows; Under the situation when the photovoltaic cell power output is enough, photovoltaic power generation apparatus enters the maximal power tracing state, makes the photovoltaic cell Maximum Power Output; If the photovoltaic cell power output is excessive, exceed the scope that the photovoltaic power generation apparatus operate as normal allows, then the power output with photovoltaic cell is limited in the power output higher limit, prevents to damage photovoltaic power generation apparatus.
In order to solve the problems of the technologies described above, the technical scheme that the utility model adopted is:
A kind of tracing maximum power of photovoltaic cell device, comprise photovoltaic cell, the output of described photovoltaic cell is connected with power inverter and filter circuit in turn, the microprocessor that also comprises a control tracing maximum power of photovoltaic cell, the input of described microprocessor is connected with voltage sensor and the current sensor that detects photovoltaic cell output end voltage and electric current respectively, the control end of described microprocessor is connected with the output voltage detector and the output current detector of detection filter circuit output end voltage and output current, the output of described microprocessor is connected with an analog line driver, and the output of described analog line driver is connected with the control end of power inverter.
Be further used as preferred embodiment, described microprocessor comprises a maximal power tracing unit, the output of described maximal power tracing unit is connected with a comparator, the input of described comparator also is connected with the output of voltage sensor, the output of described comparator is connected with a photovoltaic cell voltage control unit and interior ring control unit in turn, the control end of ring control unit is connected with the output signal of output voltage detector and output current detector in described, and the output of described interior ring control unit is connected with analog line driver.
Preferably, described microprocessor is single-chip microcomputer or DSP.
The beneficial effects of the utility model are: the utility model is by increasing the microprocessor to tracing maximum power of photovoltaic cell, when realizing tracing maximum power of photovoltaic cell, considered the processing of the too small or excessive situation of photovoltaic cell power output.Under the too small situation of photovoltaic cell power output, the photovoltaic cell output voltage is maintained minimum operating voltage, the photovoltaic cell spread of voltage of avoiding insignificant maximum power search to cause; Excessive in the photovoltaic cell power output, when exceeding the power upper limit value, the photovoltaic cell power output is stabilized in the power output higher limit, realize the limit power functions, avoid the power output that photovoltaic cell is excessive to inject photovoltaic power generation apparatus and cause device damage.
Description of drawings
Below in conjunction with accompanying drawing embodiment of the present utility model is described further:
Fig. 1 is typical photovoltaic I-V characteristic curve of cell and output power curve;
Fig. 2 is a prior art MPPT control basic principle block diagram;
Fig. 3 is a constant voltage tracing principle schematic;
Fig. 4 is the utility model disturbance observation following principle figure;
Fig. 5 is the control block diagram of the utility model device MPPT scheme;
Fig. 6 is that the utility model MPPT implements principle schematic;
Fig. 7 is the main flow chart of the utility model maximum power tracking method;
Fig. 8 is the sub-process figure of the utility model step S3;
Fig. 9 is the sub-process figure of the utility model step S6;
Figure 10 is the particular flow sheet of the utility model maximum power tracking method one embodiment.
Embodiment
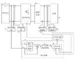
The utility model method is applicable to microprocessor (as single-chip microcomputer, DSP) to serve as the photovoltaic power generation apparatus of control core, as photovoltaic off-grid inverter, photovoltaic combining inverter or photovoltaic charger etc., with reference to Fig. 5, the structure and the control principle of described photovoltaic power generation apparatus are as follows:
Microprocessor 4 obtains detection signal U by the output voltage and the output current ofvoltage sensor 2 andcurrent sensor 3 detectionphotovoltaic cells 1Dc, IDcMaximalpower tracing unit 5 in the microprocessor 4 is according to the U that readsDc, IDcCalculate the power output P ofphotovoltaic cell 1Dc, and the operating state of judgementphotovoltaic cell 1, carry out MPPT control computing, and then obtain the output voltage set-point U of photovoltaic cellRefdcOutput voltage set-point URefdcWith UDcSignal asks poor bycomparator 6, obtains deviation eDcDeviation eDcAs the input signal of photovoltaic cellvoltage control unit 7, through the computing ofvoltage control unit 7, the set-point signal u ofring control unit 8 in obtainingg(if photovoltaic power generation apparatus is an inverter), then set-point signal ugShould be the amplitude signal of sinusoidal set-point).Interiorring control unit 8 can be the feedback signal u according tooutput voltage detector 10OfThe output voltage controlling unit of regulating and control also can be the feedback signal i according to outputcurrent detector 11OfThe output current controlling unit of regulating and control should be decided on the type of photovoltaic power generation apparatus.Set-point signal ugWith feedback signal uOfOr iOfAfter interiorring control unit 8 comparison operations (if photovoltaic power generation apparatus is an inverter, set-point signal u thengWith sinusoidal signal multiply each other the back as set-point again with feedback signal uOfOr iOfIn interiorring control unit 8 comparison operations), obtain the PWM drive signal ofpower inverter 12, the PWM drive signal with power amplification, makes the switching device work ofpower inverter 12 through analog line driver 9.Power inverter 12 is transformed into another kind of electric energy with the direct current energy ofphotovoltaic cell 1 output, and afterfilter circuit 13 filtering,supply load 14 uses (when photovoltaic power generation apparatus during as combining inverter, load is an electrical network).
With reference to Fig. 7, a kind of tracing maximum power of photovoltaic cell method of the utility model may further comprise the steps:
S1. detect the output voltage U of photovoltaic cellDcWith output current IDc, and the power output P of calculating photovoltaic cellDc
S2. with the power output P of photovoltaic cellDcWith the first reference power PDcminRelatively, the described first reference power PDcminFor photovoltaic power generation apparatus is carried out the minimum power that normal MPPT control can be discerned, if power output PDcSmaller or equal to the first reference power PDcmin, execution in step S3 then, otherwise jump to step S4;
S3. with the output voltage set-point U of photovoltaic cellRefdcMaintain the minimum voltage U of operate as normalDcmin
S4. with the power output and the second reference power P of photovoltaic cellDcmaxRelatively, the described second reference power PDcmaxAllow power output for photovoltaic cell is maximum, if power output PDcMore than or equal to the second reference power PDcmax, execution in step S5 then, otherwise jump to step S6;
S5. to the output voltage set-point U of photovoltaic cellRefdcBy a fixed step size UStepRaise, enter step S7 then;
S6. to the output voltage U of photovoltaic cellDcCarry out the control of disturbance observation, enter step S7 then;
S7. preserve the power output P that this calculates the photovoltaic cell of gainedDcAnd assignment is feedback power PDco
Be further used as preferred embodiment, with reference to Fig. 8, the idiographic flow of described step S3 is:
S31. judge the output voltage set-point U of photovoltaic cellRefdcWhether smaller or equal to the minimum voltage U of operate as normalDcminIf, execution in step S32 then, execution in step S33 then if not;
S32. with the minimum voltage U of operate as normalDcminAssignment is given the output voltage set-point U of photovoltaic cellRefdc, execution in step S7 then;
S33. with the output voltage set-point U of photovoltaic cellRefdcBy a fixed step size UStepDownward modulation, execution in step S7 then.
Be further used as preferred embodiment, with reference to Fig. 9, the idiographic flow of described step S6 disturbance observation is:
S61. this is calculated the power output P of gained photovoltaic cellDcWith the power output of last computation gained photovoltaic cell be feedback power PDcoRelatively, if this power output PDcMore than or equal to feedback power PDco, execution in step S63 then, otherwise execution in step S62;
S62. change photovoltaic cell output voltage set-point URefdcThe adjustment direction, carry out S63 then;
S63. by the photovoltaic cell output voltage set-point U that determinesRefdcAdjustment direction and step-length UStepAdjust output voltage set-point URefdc
Be further used as preferred embodiment, described step S6 adopts the increment conductance method to the photovoltaic cell output voltage UDcCarry out maximal power tracing.
With reference to Fig. 6, the implementation process of MPPT is as follows:
Photovoltaic power generation apparatus constantly detects the output voltage U of photovoltaic cell when operationDcWith output current IDc, and calculate power output PDc(1) if power output PDcLess than the first reference power PDcmin,, make photovoltaic cell output voltage set-point U by photovoltaic cell voltage control link 7 shown in Figure 5RefdcDescend by certain adjustment step-length.If photovoltaic cell output voltage set-point URefdcIn the decline process, photovoltaic cell power output PDcAll the time less than the first reference power PDcmin, as the curve 1 of Fig. 6, then with the photovoltaic cell output voltage UDcAdjust to the minimum voltage U of photovoltaic power generation apparatus operate as normalDcminAnd keep this voltage, as the A point of Fig. 6.(2) if power output PDcGreater than the first reference power PDcmin, as the curve 2 of Fig. 6, then photovoltaic power generation apparatus adopts the disturbance observation to implement MPPT to follow the tracks of, and finally reaches maximum power point B(maybe near this point), photovoltaic cell Maximum Power Output P at this momentMppt(3) if photovoltaic power generation apparatus in the maximal power tracing process, detects power output PDcGreater than the maximum power output upper limit second reference power P that allows of photovoltaic cellDcmax(must be with photovoltaic cell power output PDcLimit within the specific limits, if do not add restriction, then excessive photovoltaic cell power output PDcMight damage this device during by photovoltaic power generation apparatus), as the curve 3 of Fig. 6, then should be by photovoltaic cell voltage control link 7 shown in Figure 5, with the photovoltaic cell output voltage UDcBe controlled at the second reference power PDcmaxCorresponding electrical voltage point ULimitOn.(4) photovoltaic cell is in the maximal power tracing process, and the set-point of photovoltaic cell voltage control link all should be less than minimum voltage UDcmin, as shown in Figure 6 working point E, D are to guarantee the operate as normal of photovoltaic generating system.When photovoltaic cell voltage smaller or equal to minimum voltage UDcminThe time, should increase output voltage set-point URefdc, make output voltage UDcGreater than minimum voltage UDcmin, in order to avoid the busbar voltage collapse occurs.
With reference to Figure 10, the workflow of a specific embodiment of the present utility model, MPPT control is implemented by microprocessor software, and microprocessor software is regularly carried out MPPT control, and concrete steps are as follows:
Step 1: microprocessor software enters the MPPT control flow, detects the photovoltaic cell output voltage UDcWith output current IDc, and calculate photovoltaic cell power output PDc
Step 2: compare power output PDcWith the first reference power PDcmin(PDcminCarry out normal MPPT control for photovoltaic power generation apparatus and can discern minimum power), if power output PDcLess than the first reference power PDcmin, then flow process jumps to step 3, otherwise jumps to step 6.
Step 3: compare output voltage set-point URefdcMinimum voltage U with the permission of photovoltaic power generation apparatus operate as normalDcminIf reference voltage set-point URefdc≤ minimum voltage UDcmin, then enter step 4, otherwise enterstep 5.
Step 4: with minimum voltage UDcminCompose and give output voltage set-point URefdcEven, output voltage set-point URefdc=minimum voltage UDcmin,, make the photovoltaic cell output voltage U by the direct voltage closed-loop controlDcMaintain minimum UDcminAfter step 4 is finished, enterstep 11.
Step 5: with current output voltage set-point URefdcBy certain step-length UStepDownward modulation.Since the effect of closed-loop control, the photovoltaic cell output voltage UDcCorresponding decline.Afterstep 5 is finished, enterstep 11.
Step 6: compare power output PDcWith the second reference power PDcmax, if power output PDcMore than or equal to the second reference power PDcmax, then enterstep 7, otherwise enterstep 8.
Step 7: output voltage set-point URefdcBy certain step-length UStepRaise, because the closed-loop control of direct voltage makes the photovoltaic cell output voltage UDcCorrespondingrise.Enter step 11 after finishing.
Step 8: relatively this calculates gained photovoltaic cell power output PDcWith last computation gained photovoltaic cell power output be feedback power PDc0If power output PDcMore than or equal to feedback power PDc0, show that current voltage adjusts direction and represent power to increase direction, should keep the direction of current photovoltaic cell voltage adjustment step-length, and enterstep 10, otherwise enter step 9.
Step 9: enter this step, show that it is the direction that the photovoltaic cell power output is reduced that current voltage is adjusted direction, therefore should change photovoltaic photovoltaic cell voltage and adjust direction.Make photovoltaic cell voltage adjust step value Δ U negate direction, promptly next time by adjusting photovoltaic cell voltage in the otherdirection.Enter step 10 after finishing.
Step 10: adjust direction and step delta U adjustment output voltage set-point U by the photovoltaic cell voltage of determiningRefdc,, make the photovoltaic cell voltage U by closed-loop controlDcThe corresponding variation takenplace.Enter step 11 after finishing.
Step 11: preserve the photovoltaic cell power output P that this calculates gainedDc, with power output PDcBe stored in feedback power PDc0, as the usefulness of MPPT calculating next time.
More than be that preferable enforcement of the present utility model is specified, but the utility model is created and is not limited to described embodiment, those of ordinary skill in the art make all equivalent variations or replacement also can doing under the prerequisite of the utility model spirit, the distortion that these are equal to or replace all is included in the application's claim institute restricted portion.

Claims (3)

Translated fromChinese
1.一种光伏电池最大功率跟踪装置,包括光伏电池(1),所述光伏电池(1)的输出端依次连接有功率变换器(12)及滤波电路(13),其特征在于:还包括一控制光伏电池(1)最大功率跟踪的微处理器(4),所述微处理器(4)的输入端连接有分别检测光伏电池(1)输出端电压和电流的电压传感器(2)和电流传感器(3),所述微处理器(4)的控制端连接有检测滤波电路(13)输出端电压和输出电流的输出电压检测器(10)和输出电流检测器(11),所述微处理器(4)的输出端连接有一功率驱动器(9),所述功率驱动器(9)的输出端与功率变换器(12)的控制端连接。1. A photovoltaic cell maximum power tracking device, comprising a photovoltaic cell (1), the output end of the photovoltaic cell (1) is sequentially connected to a power converter (12) and a filter circuit (13), characterized in that: it also includes A microprocessor (4) controlling the maximum power tracking of the photovoltaic cell (1), the input end of the microprocessor (4) is connected with a voltage sensor (2) and a A current sensor (3), the control end of the microprocessor (4) is connected with an output voltage detector (10) and an output current detector (11) for detecting the output voltage and output current of the filter circuit (13), the The output end of the microprocessor (4) is connected with a power driver (9), and the output end of the power driver (9) is connected with the control end of the power converter (12).2.根据权利要求1所述的一种光伏电池最大功率跟踪装置,其特征在于:所述微处理器(4)包括一个最大功率跟踪单元(5),所述最大功率跟踪单元(5)的输出端连接有一个比较器(6),所述比较器(6)的输入端还连接有电压传感器(2)的输出,所述比较器(6)的输出依次连接有一光伏电池电压控制单元(7)和内环控制单元(8),所述内环控制单元(8)的控制端连接有输出电压检测器(10)和输出电流检测器(11)的输出信号,所述内环控制单元(8)的输出端与功率驱动器(9)连接。2. A photovoltaic battery maximum power tracking device according to claim 1, characterized in that: the microprocessor (4) includes a maximum power tracking unit (5), and the maximum power tracking unit (5) The output terminal is connected to a comparator (6), the input terminal of the comparator (6) is also connected to the output of the voltage sensor (2), and the output of the comparator (6) is connected to a photovoltaic cell voltage control unit ( 7) and the inner loop control unit (8), the control terminal of the inner loop control unit (8) is connected with the output signals of the output voltage detector (10) and the output current detector (11), the inner loop control unit The output terminal of (8) is connected with the power driver (9).3.根据权利要求2所述的一种光伏电池最大功率跟踪装置,其特征在于:所述微处理器(4)为单片机或者DSP。3. A photovoltaic cell maximum power tracking device according to claim 2, characterized in that: the microprocessor (4) is a single-chip microcomputer or DSP.
CN2011201722492U2011-05-262011-05-26 A photovoltaic cell maximum power tracking deviceExpired - LifetimeCN202085099U (en)

Priority Applications (1)

Application NumberPriority DateFiling DateTitle
CN2011201722492UCN202085099U (en)2011-05-262011-05-26 A photovoltaic cell maximum power tracking device

Applications Claiming Priority (1)

Application NumberPriority DateFiling DateTitle
CN2011201722492UCN202085099U (en)2011-05-262011-05-26 A photovoltaic cell maximum power tracking device

Publications (1)

Publication NumberPublication Date
CN202085099Utrue CN202085099U (en)2011-12-21

Family

ID=45345715

Family Applications (1)

Application NumberTitlePriority DateFiling Date
CN2011201722492UExpired - LifetimeCN202085099U (en)2011-05-262011-05-26 A photovoltaic cell maximum power tracking device

Country Status (1)

CountryLink
CN (1)CN202085099U (en)

Cited By (6)

* Cited by examiner, † Cited by third party
Publication numberPriority datePublication dateAssigneeTitle
CN102185534A (en)*2011-05-262011-09-14广东金华达电子有限公司Maximum power tracking method and device of photovoltaic cell
CN104238623A (en)*2014-09-282014-12-24阳光电源股份有限公司Multi-input photovoltaic inverter control method and system
CN105807841A (en)*2016-03-082016-07-27艾思玛新能源技术(上海)有限公司苏州高新区分公司Power ring control load limiting method and device
CN106786803A (en)*2017-03-222017-05-31重庆大学Independent operating photovoltaic generating system is for more than a kind of lossless power-balance method for taking
CN107332453A (en)*2017-08-312017-11-07青岛大学A kind of stage photovoltaic single off-network inverter and its control method
CN107831818A (en)*2017-09-182018-03-23浙江大学A kind of MPPT methods for solar power generation

Cited By (8)

* Cited by examiner, † Cited by third party
Publication numberPriority datePublication dateAssigneeTitle
CN102185534A (en)*2011-05-262011-09-14广东金华达电子有限公司Maximum power tracking method and device of photovoltaic cell
CN102185534B (en)*2011-05-262014-03-05广东金华达电子有限公司Maximum power tracking method and device of photovoltaic cell
CN104238623A (en)*2014-09-282014-12-24阳光电源股份有限公司Multi-input photovoltaic inverter control method and system
CN104238623B (en)*2014-09-282016-01-20阳光电源股份有限公司A kind of photovoltaic DC-to-AC converter control method of multi input and system
CN105807841A (en)*2016-03-082016-07-27艾思玛新能源技术(上海)有限公司苏州高新区分公司Power ring control load limiting method and device
CN106786803A (en)*2017-03-222017-05-31重庆大学Independent operating photovoltaic generating system is for more than a kind of lossless power-balance method for taking
CN107332453A (en)*2017-08-312017-11-07青岛大学A kind of stage photovoltaic single off-network inverter and its control method
CN107831818A (en)*2017-09-182018-03-23浙江大学A kind of MPPT methods for solar power generation

Similar Documents

PublicationPublication DateTitle
CN102185534B (en)Maximum power tracking method and device of photovoltaic cell
CN101783621B (en)Global maximum power point tracking method of photovoltaic generating system and system device
CN104426473B (en)A kind of solar energy photovoltaic system control method and control device
CN202085099U (en) A photovoltaic cell maximum power tracking device
CN109256786B (en) A method and system for active power coordinated control of photovoltaic storage power station
CN102355003B (en)Control method and device for single-phase grid-connected photovoltaic power generation system
CN203456934U (en)Solar photovoltaic system control apparatus
CN103019294B (en)Maximum power point tracking (MPPT) method of self-adaption disturbance frequency and step
CN110021960B (en) A method for voltage and frequency control of island microgrid based on model predictive control
CN110086193A (en)Adaptive droop control method suitable for flexible direct current distribution system
CN102843035B (en)Transformer control method with precise voltage and current limitation and maximum power point tracking functions
CN107992153A (en)A kind of photovoltaic maximum power point-tracing control method
CN103472885B (en)Be applied to the maximum power point tracking method of multi-stag grid-connected photovoltaic system
US8810213B2 (en)Power control method and apparatus for tracking maximum power point in a photovoltaic system
CN104104112B (en)MPPT control method for the photovoltaic combining inverter of two-stage topologies
CN102759945B (en)Extreme searching control (ESC)-based photovoltaic solar panel maximum power point tracking method in photovoltaic power generation system
CN109787271B (en)Energy utilization system and corresponding implementation method
CN103455081B (en)Based on the maximum power point tracing method that disturbance is observed
CN104753057A (en) Seamless switching method of photovoltaic power generation unit operation mode in DC microgrid
CN113608571B (en) A flexible power tracking control method of photovoltaic power generation unit and its application
CN103441526A (en)Grid-connected off-grid small photovoltaic power generation system and control method
CN112688307A (en)Alternating current-direct current hybrid microgrid controller and control method
CN117543612A (en)Control method and system for light-storage joint participation in primary frequency modulation response of power grid
CN110445183A (en)Photovoltaic converter autonomous mode method for handover control in micro-grid system
CN103138347B (en)Charge control method of photovoltaic charge controller

Legal Events

DateCodeTitleDescription
C14Grant of patent or utility model
GR01Patent grant
CX01Expiry of patent term
CX01Expiry of patent term

Granted publication date:20111221


[8]ページ先頭

©2009-2025 Movatter.jp