Movatterモバイル変換


[0]ホーム

URL:


CN202019313U - Photovoltaic inversion device without transformer - Google Patents

Photovoltaic inversion device without transformer
Download PDF

Info

Publication number
CN202019313U
CN202019313UCN2011200989006UCN201120098900UCN202019313UCN 202019313 UCN202019313 UCN 202019313UCN 2011200989006 UCN2011200989006 UCN 2011200989006UCN 201120098900 UCN201120098900 UCN 201120098900UCN 202019313 UCN202019313 UCN 202019313U
Authority
CN
China
Prior art keywords
inverter
photovoltaic
circuit
transformerless
inverter device
Prior art date
Legal status (The legal status is an assumption and is not a legal conclusion. Google has not performed a legal analysis and makes no representation as to the accuracy of the status listed.)
Expired - Fee Related
Application number
CN2011200989006U
Other languages
Chinese (zh)
Inventor
尤志春
Current Assignee (The listed assignees may be inaccurate. Google has not performed a legal analysis and makes no representation or warranty as to the accuracy of the list.)
SHANGHAI WEITELI WELDING EQUIPMENT MANUFACTURING Co Ltd
Original Assignee
SHANGHAI WEITELI WELDING EQUIPMENT MANUFACTURING Co Ltd
Priority date (The priority date is an assumption and is not a legal conclusion. Google has not performed a legal analysis and makes no representation as to the accuracy of the date listed.)
Filing date
Publication date
Application filed by SHANGHAI WEITELI WELDING EQUIPMENT MANUFACTURING Co LtdfiledCriticalSHANGHAI WEITELI WELDING EQUIPMENT MANUFACTURING Co Ltd
Priority to CN2011200989006UpriorityCriticalpatent/CN202019313U/en
Application grantedgrantedCritical
Publication of CN202019313UpublicationCriticalpatent/CN202019313U/en
Anticipated expirationlegal-statusCritical
Expired - Fee Relatedlegal-statusCriticalCurrent

Links

Images

Classifications

Landscapes

Abstract

Translated fromChinese

本实用新型公开一种无变压器光伏逆变装置,包括第一升压电路和第二升压电路以及逆变器,其特征在于,该第一升压电路和第二升压电路分别连接一第一光伏电池组和一第二光伏电池组,该第一光伏电池组和第二光伏电池组串联。

Figure 201120098900

The utility model discloses a transformerless photovoltaic inverter device, which comprises a first boost circuit, a second boost circuit and an inverter, and is characterized in that the first boost circuit and the second boost circuit are respectively connected to a first A photovoltaic cell group and a second photovoltaic cell group, the first photovoltaic cell group and the second photovoltaic cell group are connected in series.

Figure 201120098900

Description

A kind of transless photovoltaic inverter
Technical field
The utility model relates to the solar photovoltaic grid-connection technical field of power generation, relates in particular to a kind of transless photovoltaic inverter that is used for the solar photovoltaic grid-connection generating.
Background technology
Solar photovoltaic generation system is to absorb sunlight by solar cell, and the luminous energy of the sun is directly become electric energy output.The main flow development trend of photovoltaic generating system (hereinafter to be referred as photovoltaic system) is a grid-connected photovoltaic power generation system.Solar cell power generation is a direct voltage, must be transformed into interchange by inverter, and the alternating current with electrical network uses altogether again, and the photovoltaic system of this form is exactly the grid-connected photovoltaic system.Grid-connected is the development trend that solar energy utilizes, and photovoltaic generating system will be mainly used in peak load stations and rooftop photovoltaic systems.
In photovoltaic parallel in system, combining inverter is the core, is to be the direct current energy inversion power electronic equipment of AC energy, and this inverter outlet side inserts electrical network.The DC-to-AC converter of prior art, each inverter are all arranged in pairs or groups mutually with an isolating transformer independent or customization, and in practical engineering application, no matter whether transformer and inverter be integrated, situation is not always the case.Usually, the efficient of isolating transformer has only 98% to 99% usually, they in addition can allow usefulness descend 2%, therefore, supply of electric power is weakened immediately.
As shown in fig. 1, Fig. 1 is the employed DC-to-AC converter of typical prior art.The boosting unit of this DC-to-AC converter with after photovoltaic cell is connected through inversion unit 2, be connected with utility grid through transformer 4 backs then.Inversion unit 2 comprisesinverter 201 and transformer 202.What inverter of theprior art 201 used is the big triangle filter of undamped, places or inverter is arranged on longer transmission online the time when a plurality of inverter apparatus are parallel, and the big triangle filter of these undampeds may cause the instability of system's operation.And if inverter is placed in the same chest by parallel, each 500 kilowatts of inverter is by 4 125 kilowatts of less unit drives, and so this system just is subjected to electrical Interference easily, and can bring a plurality of fault points for whole photovoltaic system.
The common bulky weight of DC-to-AC converter that prior art adopts is bigger.Even isolating transformer can be separated from each other with inverter and since lower voltage and higher electric current this install cause the lead cost of costliness, the needed lower output voltage of each inverter and many windings also can limit the distance that is separated from each other.
The utility model content
The purpose of this utility model is to provide a kind of transless photovoltaic inverter, improves the generating efficiency of solar energy photovoltaic system, and can further avoid the unnecessary Line Attenuation relevant with monopolar configuration.
For achieving the above object, the utility model provides a kind of transless photovoltaic inverter, comprise first booster circuit and second booster circuit and inverter, this first booster circuit is connected the one first photovoltaic cell group and the second photovoltaic cell group respectively with second booster circuit, this first photovoltaic cell group and the series connection of the second photovoltaic cell group.
Further, this inverter comprises an inverter circuit and filter, and this filter is the triangle filter capacitor.This transless photovoltaic inverter also comprises resistors in series, and this resistors in series is made up of at least two series resistances.This transless photovoltaic inverter also is connected with a power supply optimizer.
Further, this first booster circuit and second booster circuit are the boost boost chopper.The relational expression of this boost boost chopper output voltage U pv and input voltage Udc isWherein D is the duty ratio of chopper circuit, and D=ton/T, ton are the switch conduction time, and T is the switch conduction cycle.Further, this inverter circuit is the single-phase full bridge inverter circuit.This single-phase full bridge inverter circuit comprises four switching tubes, forms inverter bridge.
Compared with prior art, transless photovoltaic inverter disclosed in the utility model can improve the generating efficiency of solar energy photovoltaic system, and can improve the stability of control system, and reduces the interaction between the shunt chopper.
Description of drawings
Can describe in detail and appended graphic being further understood by following utility model about advantage of the present utility model and spirit.
Fig. 1 is the structural representation of photovoltaic inverter used in the prior art;
Fig. 2 is the structural representation of the related transless photovoltaic inverter of the utility model;
Fig. 3 is the efficient comparison diagram of related transless photovoltaic inverter of the utility model and prior art;
Fig. 4 is the schematic diagram of the boosting unit of the related transless photovoltaic inverter of the utility model;
Fig. 5 is the schematic diagram of the inverter of the related transless photovoltaic inverter of the utility model;
Fig. 6 is that structural representation is used in the parallel connection of the related transless photovoltaic inverter of the utility model.
Embodiment
Describe specific embodiment of the utility model in detail below in conjunction with accompanying drawing.
The principle that photovoltaic inverter of the prior art (can referring to Fig. 1) is adopted enters inverter unit for the direct current with photovoltaic cell after boosting again, and inverter docks with urban distribution network through transformer after direct current is converted to alternating current again.Usually, through the direct current I of DC-to-AC converter with about 400 voltsDC(prior art 330 volts to 600 volts interval in) is converted to through being converted to behind theinverter 201 and passes through the alternating current that the alternating current Vac oftransformer 202 about with 208 volts is transformed to 480 volts behind the alternating current Vac about 208 volts again.480 volts alternating current must once just can be converted to consistent with urban distribution network voltage through transformer 4.
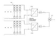
Transless photovoltaic inverter provided by the utility model as shown in Figure 2.This inverter comprises boosting unit 102, transless inverter 103 and thetransformer 105 that is connected with urban distribution network.Transless photovoltaic inverter provided by the utility model by adopt separable the two poles of the earth+600 and-600VDC battery pack array realizes directly changing, need not to be equipped with transformer on the low pressure three phase network.This inverter comprises two boosting units 101, and two boosting units 101 are connected with inverter 103 each other with after corresponding solar-energy photo-voltaic cell connects again, promptly form high voltage list engine, the bipolarity input, the direct voltage of therefore importing inverter 103 is 660 volts to 1200 volts.Under the equal-wattage grade, the input current of the inverter of prior art is IDC, and the input current of the employed transless photovoltaic of the utility model inverter is IDC/ 2, can effectively reduce relevant direct current transmission and distribution equipment cost.
Fig. 3 is the efficient comparison diagram of related transless photovoltaic inverter of the utility model and prior art.As can be seen from Figure 3, the transless inverter efficiency exceeds more than 0.5% than band transformer inverter efficient under the situation of equal power grade.
The detailed structure of this boosting unit as shown in Figure 4.As shown in Figure 4, this Boost electric routing switch pipe Q, diode D, inductance L, capacitor C dc forms, and the break-make by control switch pipe Q rises to the direct voltage of the output of photovoltaic cell about 400 volts.During this Boost circuit working, when switching tube Q conducting, diode D is anti-inclined to one side, and output stage is isolated, by input to the inductance L supplying energy.When switching tube Q disconnected, output stage absorbed the energy from inductance L and input.When switching tube Q continued ceaselessly to be switched on or disconnects, this circuit can produce a VD Upv, and the ratio of DC input voitage Udc is by the ratio decision of power tube Q switching time.The relational expression of output voltage U pv and input voltage Udc is
Figure BSA00000468097700031
Wherein D is the duty ratio of chopper circuit, and D=ton/T, ton are the switch conduction time, and T is the switch conduction cycle.
The constituted mode of this inverter as shown in Figure 5.This inverter is made ofelectric capacity 210,inverter bridge 211 andfilter 212, and itsmedian filter 212 is less triangle filtercapacitor.Inverter bridge 211 is made of four main switch S1, S2, S3, S4 and four diode d1, d2, d3, d4.S1 and S4, S2 and S3 power tube alternate conduction are to electrical network output grid-connected current.
Transless photovoltaic inverter provided by the utility model is particularly useful under without the situation of transformer in parallel, and power supply then can directly use, so that realize stable performance.Fig. 6 is that structural representation is used in the parallel connection of the related transless photovoltaic inverter of the utility model.As shown in Figure 6, organize photovoltaic network inverter more and can in parallelly use, and when parallel connection was used, the advantage of transless photovoltaic merging inverter was more obvious.Signal has two groups ofphotovoltaic network inverter 103a, 103b among the figure, but in actual engineering practice, its quantity in parallel is not restricted.Two groups of photovoltaic network inverters are when being connected in parallel to each other, and it is main device that a cover can be set wherein, and another set of is slave unit.Because the structure of two cover photovoltaic network inverters is identical, therefore only with an interplanting wherein with explanation.Photovoltaic network inverter 103a is connected with resistors in series 106.This resistors inseries 106 is in series by at least 2 resistance, this resistors inseries 106 can cushion the less triangle filtering capacitor among thephotovoltaic network inverter 103a, thereby improve the stability of control system, and reduce the interaction between the shunt chopper.By the voltage ofinverter 103a output through a power supply optimizer (Line Reactor) 107.The operation principle ofpower supply optimizer 107 is similar to inductance, is circuit storage compartment energy, thereby reduces the harmonic wave that current break causes.Insert the variation that a power supply optimizer 10 can Control current at the output ofphotovoltaic network inverter 103a, more approach sinusoidal signal thereby allow actual electric current change, thereby reduced harmonic wave.
In actual applications, the transless photovoltaic inverter that the utility model provides, owing to there is not isolating transformer, 1% to the 2% extra energy efficiency that obtains from the photovoltaic module power supply directly enters load, when power is 500 kilowatts, this means that minimum free allowance provides 5 kilowatts output outward.In addition, directly be transformed into available voltage, rather than lower one pole inverter alternating voltage, and AC current reduces by more than 50, thus the electric wire cost of alternating current one end reduced.
Described in this specification is preferred embodiment of the present utility model, and above embodiment is only in order to the explanation the technical solution of the utility model but not to restriction of the present utility model.All those skilled in the art comply with design of the present utility model by the available technical scheme of logical analysis, reasoning, or a limited experiment, all should be within scope of the present utility model.

Claims (8)

Translated fromChinese
1.一种无变压器光伏逆变装置,包括第一升压电路和第二升压电路以及逆变器,其特征在于,所述第一升压电路和第二升压电路分别连接一第一光伏电池组和第二光伏电池组,所述第一光伏电池组和第二光伏电池组串联。1. A transformerless photovoltaic inverter, comprising a first boost circuit, a second boost circuit and an inverter, characterized in that the first boost circuit and the second boost circuit are respectively connected to a first A photovoltaic cell group and a second photovoltaic cell group, the first photovoltaic cell group and the second photovoltaic cell group are connected in series.2.如权利要求1所述的无变压器光伏逆变装置,其特征在于,所述逆变器包括一逆变电路和滤波器,所述滤波器为三角形滤波电容。2. The transformerless photovoltaic inverter device according to claim 1, wherein the inverter comprises an inverter circuit and a filter, and the filter is a triangular filter capacitor.3.如权利要求1所述的无变压器光伏逆变装置,其特征在于,所述无变压器光伏逆变装置还包括串联电阻器,所述串联电阻器由至少两个串联电阻组成。3. The transformerless photovoltaic inverter device according to claim 1, characterized in that, the transformerless photovoltaic inverter device further comprises a series resistor, and the series resistor is composed of at least two series resistors.4.如权利要求1所述的无变压器光伏逆变装置,其特征在于,所述无变压器光伏逆变装置还与一电源优化器连接。4. The transformerless photovoltaic inverter device according to claim 1, characterized in that, the transformerless photovoltaic inverter device is also connected to a power optimizer.5.如权利要求1所述的无变压器光伏逆变装置,其特征在于,所述第一升压电路和第二升压电路均为boost升压斩波电路。5 . The transformerless photovoltaic inverter device according to claim 1 , wherein both the first boost circuit and the second boost circuit are boost chopper circuits.6.如权利要求5所述的无变压器光伏逆变装置,其特征在于,所述boost升压斩波电路输出电压Upv与输入电压Udc的关系式为
Figure FSA00000468097600011
其中D为斩波电路的占空比,D=ton/T,ton为开关导通时间,T为开关导通周期。6. The transformerless photovoltaic inverter device according to claim 5, wherein the relational expression between the boost chopper circuit output voltage Upv and the input voltage Udc is
Figure FSA00000468097600011
Among them, D is the duty ratio of the chopper circuit, D=ton/T, ton is the conduction time of the switch, and T is the conduction period of the switch.7.如权利要求2所述的无变压器光伏逆变装置,其特征在于,所述逆变电路是单相全桥逆变电路。7. The transformerless photovoltaic inverter device according to claim 2, wherein the inverter circuit is a single-phase full-bridge inverter circuit.8.如权利要求7所述的无变压器光伏逆变装置,其特征在于,所述单相全桥逆变电路包括四个开关管,组成逆变桥。8 . The transformerless photovoltaic inverter device according to claim 7 , wherein the single-phase full-bridge inverter circuit includes four switching tubes to form an inverter bridge.
CN2011200989006U2011-04-072011-04-07Photovoltaic inversion device without transformerExpired - Fee RelatedCN202019313U (en)

Priority Applications (1)

Application NumberPriority DateFiling DateTitle
CN2011200989006UCN202019313U (en)2011-04-072011-04-07Photovoltaic inversion device without transformer

Applications Claiming Priority (1)

Application NumberPriority DateFiling DateTitle
CN2011200989006UCN202019313U (en)2011-04-072011-04-07Photovoltaic inversion device without transformer

Publications (1)

Publication NumberPublication Date
CN202019313Utrue CN202019313U (en)2011-10-26

Family

ID=44812980

Family Applications (1)

Application NumberTitlePriority DateFiling Date
CN2011200989006UExpired - Fee RelatedCN202019313U (en)2011-04-072011-04-07Photovoltaic inversion device without transformer

Country Status (1)

CountryLink
CN (1)CN202019313U (en)

Cited By (1)

* Cited by examiner, † Cited by third party
Publication numberPriority datePublication dateAssigneeTitle
CN111416370A (en)*2020-03-182020-07-14中国电建集团华东勘测设计研究院有限公司Converter device of battery energy storage power station and control method

Cited By (1)

* Cited by examiner, † Cited by third party
Publication numberPriority datePublication dateAssigneeTitle
CN111416370A (en)*2020-03-182020-07-14中国电建集团华东勘测设计研究院有限公司Converter device of battery energy storage power station and control method

Similar Documents

PublicationPublication DateTitle
CN108777494A (en)Collecting and distributing type light stores up charging system and its control method
CN114223127B (en)Power supply system
CN103915856A (en)Base station grid connected-charging photovoltaic micro-inverter system and control method thereof
CN103490448A (en)Power generation energy storage device based on cascade H bridge and multiport DC converter
CN103457271A (en)Chained static synchronous compensator with active power adjusting capacity and cascading unit thereof
WO2012010054A1 (en)Modular multilevel converter-based transformerless solar power inverter topological structure
CN107425538A (en)A kind of photovoltaic energy storage integral type electricity generation system
CN102611355A (en)Photovoltaic array combiner box
CN107994801A (en)A kind of cascade connection type single-stage two-way DC-AC converter topologies
CN103618327A (en)Large power energy storage current transformer and main circuit thereof
CN204376517U (en)A kind of bidirectional DC-DC converter for direct current network energy storage
CN102646995A (en) Wind, solar and superconducting magnetic energy storage hybrid power generation system based on current source inverter
Elmakawi et al.Non-isolated multi-port inverter topologies for renewable energy applications: A review
CN119651524A (en) A photovoltaic-based multi-load hybrid energy storage system and method
CN105958466A (en)DC micro-grid system based on multi-port DC transformer substation
CN204928192U (en) A light-storage integrated device suitable for distributed power generation
CN203574386U (en)Multilevel multiport power generation and energy storage hybrid apparatus
CN103872761A (en)Switching method of UPS power supplier and UPS power supplier
CN204810171U (en)Three-phase non-isolated grid-connected converter and air conditioning system
CN202019313U (en)Photovoltaic inversion device without transformer
CN203674790U (en)Control inverter power source employing oil power supply method and photovoltaic power supply method in complementary manner
CN203398798U (en)Large power energy storage converter and main circuit thereof
CN103904691A (en)Intelligent photovoltaic power generation system
CN107611960A (en) A Distributed Power Supply Energy Management System Based on DC Microgrid Technology
CN203398800U (en)Energy storing device for clean energy

Legal Events

DateCodeTitleDescription
C14Grant of patent or utility model
GR01Patent grant
CF01Termination of patent right due to non-payment of annual fee
CF01Termination of patent right due to non-payment of annual fee

Granted publication date:20111026

Termination date:20180407


[8]ページ先頭

©2009-2025 Movatter.jp