
技术领域technical field
本实用新型涉及发动机燃料供给系统,具体地指一种可提供天然气和柴油两种燃料的船用发动机双燃料供给系统。The utility model relates to an engine fuel supply system, in particular to a marine engine dual-fuel supply system capable of providing natural gas and diesel fuel.
背景技术Background technique
天然气是以甲烷为主的气体燃料,其分子量偏小,H/C值高达4左右。由于天然气在发动机内与空气混合时同为气态,与柴油相比其混合气体更为均匀、燃烧更为完全,这样柴油机掺烧压缩天然气可以大幅度降低柴油机的碳烟排放,减少柴油机对大气环境的污染,同时还可以改善柴油机的燃料结构。因此,柴油掺烧压缩天然气的发动机得到了较为广泛的应用。Natural gas is a gas fuel dominated by methane, its molecular weight is relatively small, and its H/C value is as high as about 4. Since natural gas is in a gaseous state when mixed with air in the engine, its mixed gas is more uniform and burns more completely than diesel, so that the blending of compressed natural gas in a diesel engine can greatly reduce the soot emission of the diesel engine and reduce the impact of the diesel engine on the atmospheric environment. pollution, and can also improve the fuel structure of diesel engines. Therefore, engines that burn compressed natural gas mixed with diesel have been widely used.
目前,柴油掺烧压缩天然气的相关装置通常是针对车用柴油机设计的,而车用柴油机均采用两级式调速器,两级式调速器只在柴油机低于怠速或高于额定转速时才起作用,当柴油机转速界于怠速与额定转速之间时,两级式调速器则不起作用,可通过油门踏板直接控制柴油机的燃料供给量。而船用柴油机与车用柴油机不同,采用的是全程式调速器。船用柴油机通过油门操纵拉杆控制柴油机的转速,当油门操纵拉杆不动而柴油机的负荷发生改变或波动时,全程式调速器将自动增减柴油的供给量,使柴油机转速保持稳定。如何对柴油和天然气供给量进行精确控制,以实现双燃料船用发动机的最佳油气比及全程调速功能、达到最佳的掺烧效果、使船用发动机具有良好的动力性能和经济性能,一直是本领域技术人员试图解决的难题。At present, the devices related to diesel blending and burning compressed natural gas are usually designed for vehicle diesel engines, and vehicle diesel engines use two-stage governors, and the two-stage governors are only used when the diesel engine is lower than the idle speed or higher than the rated speed. When the speed of the diesel engine is between the idle speed and the rated speed, the two-stage governor will not work, and the fuel supply of the diesel engine can be directly controlled by the accelerator pedal. The marine diesel engine is different from the vehicle diesel engine in that it uses a full-range governor. The marine diesel engine controls the speed of the diesel engine through the throttle control lever. When the throttle control lever does not move and the load of the diesel engine changes or fluctuates, the full range governor will automatically increase or decrease the supply of diesel to keep the diesel engine speed stable. How to precisely control the supply of diesel and natural gas to achieve the best oil-gas ratio and full-range speed regulation function of dual-fuel marine engines, to achieve the best blending effect, and to make marine engines have good power performance and economic performance has always been an important issue. A difficult problem that those skilled in the art are trying to solve.
发明内容Contents of the invention
本实用新型的目的就是要提供一种能够实现船用发动机最佳油气比及全程调速功能的船用发动机双燃料供给系统。The purpose of the utility model is to provide a dual-fuel supply system for a marine engine that can realize the optimal oil-gas ratio and full-range speed regulation of the marine engine.
为实现上述目的,本实用新型所设计的船用发动机双燃料供给系统,包括天然气燃料供给子系统、柴油燃料供给子系统、以及双燃料喷射控制子系统,其特殊之处在于:In order to achieve the above purpose, the dual-fuel supply system for marine engines designed by the utility model includes a natural gas fuel supply subsystem, a diesel fuel supply subsystem, and a dual-fuel injection control subsystem. Its special features are:
所述天然气燃料供给子系统包括天然气瓶,天然气瓶的输出端通过供气管道与天然气流量调节阀的输入端相连,天然气流量调节阀的流量控制端与天然气流量调节执行器相连,天然气流量调节阀的输出端与空气混合器的输入端相连,空气混合器的输出端与船用发动机的进气总管相连,从而将空气和天然气形成的混合气体输送至船用发动机的气缸中。The natural gas fuel supply subsystem includes a natural gas cylinder, the output end of the natural gas cylinder is connected to the input end of the natural gas flow regulating valve through the gas supply pipeline, the flow control end of the natural gas flow regulating valve is connected with the natural gas flow regulating actuator, and the natural gas flow regulating valve The output end of the air mixer is connected to the input end of the air mixer, and the output end of the air mixer is connected to the intake manifold of the marine engine, so that the mixed gas formed by air and natural gas is delivered to the cylinder of the marine engine.
所述柴油燃料供给子系统包括柴油柜,柴油柜的输出端通过供油管道与高压油泵的输入端相连,高压油泵的油泵齿条控制端与齿条位移执行器相连,高压油泵的输出端与船用发动机的喷嘴相连,从而将柴油喷射至船用发动机的气缸中。The diesel fuel supply subsystem includes a diesel fuel cabinet, the output end of the diesel fuel cabinet is connected to the input end of the high-pressure oil pump through the oil supply pipeline, the oil pump rack control end of the high-pressure oil pump is connected to the rack displacement actuator, and the output end of the high-pressure oil pump is connected to the rack displacement actuator. The nozzles of the marine engine are connected so that diesel is injected into the cylinders of the marine engine.
所述双燃料喷射控制子系统包括发动机电控单元(ECU),发动机电控单元的转速信号输入端与发动机转速传感器相连,发动机电控单元的油门信号输入端与油门位置传感器相连,发动机电控单元的天然气信号输出端通过天然气流量调节控制器与天然气流量调节执行器相连,发动机电控单元的柴油信号输出端通过齿条位移控制器与齿条位移执行器相连。The dual-fuel injection control subsystem includes an engine electronic control unit (ECU), the speed signal input end of the engine electric control unit is connected with the engine speed sensor, the throttle signal input end of the engine electronic control unit is connected with the throttle position sensor, and the engine electronic control unit The natural gas signal output end of the unit is connected to the natural gas flow adjustment actuator through the natural gas flow adjustment controller, and the diesel signal output end of the engine electronic control unit is connected to the rack displacement actuator through the rack displacement controller.
进一步地,所述天然气流量调节执行器和齿条位移执行器采用电子信号控制的步进电机驱动机构。Further, the natural gas flow adjustment actuator and the rack displacement actuator adopt a stepper motor drive mechanism controlled by electronic signals.
更进一步地,所述天然气瓶与天然气流量调节阀之间的供气管道上设置有天然气过滤器、天然气减压装置和天然气流量计,对进入混合器的天然气进行清洁处理和压力、流量控制。所述柴油柜与高压油泵之间的供油管道上设置有柴油过滤器,对柴油进行清洁处理。Furthermore, a natural gas filter, a natural gas decompression device and a natural gas flow meter are installed on the gas supply pipeline between the natural gas bottle and the natural gas flow regulating valve to perform cleaning treatment and pressure and flow control of the natural gas entering the mixer. A diesel filter is arranged on the oil supply pipeline between the diesel oil cabinet and the high-pressure oil pump to clean the diesel oil.
本实用新型的优点在于:船用发动机双燃料供给系统中天然气供给子系统向发动机供给天然气、燃油供给子系统向发动机供给柴油、双燃料喷射控制子系统的发动机电控单元控制信号精确控制进入混合器的天然气量和喷入发动机气缸的柴油量,随着发动机工况变化,可对柴油和天然气双燃料比例进行柔性调节,实现最佳油气比,达到双燃料船用发动机的最佳性能,可大幅度降低柴油机碳烟排放,减少对大气的污染。The utility model has the advantages that: in the dual fuel supply system of the marine engine, the natural gas supply subsystem supplies natural gas to the engine, the fuel supply subsystem supplies diesel oil to the engine, and the control signal of the engine electronic control unit of the dual fuel injection control subsystem is accurately controlled to enter the mixer The amount of natural gas and the amount of diesel injected into the engine cylinder, as the engine operating conditions change, the dual-fuel ratio of diesel and natural gas can be flexibly adjusted to achieve the best oil-gas ratio and achieve the best performance of dual-fuel marine engines, which can be greatly improved Reduce diesel engine soot emissions and reduce air pollution.
附图说明Description of drawings
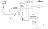
图1为一种船用发动机双燃料供给系统的结构原理示意图。Fig. 1 is a schematic diagram of the structure and principle of a dual-fuel supply system for a marine engine.
具体实施方式Detailed ways
以下结合附图和具体实施例对本实用新型作进一步的详细描述。Below in conjunction with accompanying drawing and specific embodiment the utility model is described in further detail.
图中所示的船用发动机双燃料供给系统,包括天然气燃料供给子系统、柴油燃料供给子系统、以及双燃料喷射控制子系统。天然气燃料供给子系统包括天然气瓶8,天然气瓶8的输出端通过供气管道与天然气流量调节阀13的输入端相连,天然气流量调节阀13的流量控制端与天然气流量调节执行器14相连,天然气流量调节阀13的输出端与空气混合器15的输入端相连,空气混合器15的输出端与船用发动机4的进气总管相连,从而将空气和天然气形成的混合气体输送至船用发动机4的气缸中。天然气流量调节执行器14为采用电子信号控制的步进电机驱动机构。天然气瓶8与天然气流量调节阀13之间的供气管道上设置有天然气截止阀9、天然气过滤器10、天然气减压装置11和天然气流量计12。The marine engine dual fuel supply system shown in the figure includes a natural gas fuel supply subsystem, a diesel fuel supply subsystem, and a dual fuel injection control subsystem. The natural gas fuel supply subsystem includes a
柴油燃料供给子系统包括柴油柜1,柴油柜1的输出端通过供油管道与高压油泵5的输入端相连,高压油泵5的油泵齿条控制端与齿条位移执行器6相连,高压油泵5的输出端与船用发动机4的喷嘴相连,从而将柴油喷射至船用发动机4的气缸中。齿条位移执行器6也采用电子信号控制的步进电机驱动机构。柴油柜1与高压油泵5之间的供油管道上设置有柴油截止阀2和柴油过滤器3。The diesel fuel supply subsystem includes a
双燃料喷射控制子系统包括与蓄电池19相连的发动机电控单元17,发动机电控单元17的转速信号输入端与发动机转速传感器20相连,发动机电控单元17的油门信号输入端与油门位置传感器18相连,发动机电控单元17的天然气信号输出端通过天然气流量调节控制器16与天然气流量调节执行器14相连,发动机电控单元17的柴油信号输出端通过齿条位移控制器7与齿条位移执行器6相连。The dual fuel injection control subsystem includes an engine
本实用新型船用发动机双燃料供给系统的双燃料供给是这样实现的:天然气依靠储气压力从天然气瓶8出来,经天然气过滤器10滤去杂质流入天然气减压装置11,减压后通过天然气流量计12,再通过天然气流量调节阀13的精确控制,最后进入与发动机4进气总管相连的空气混合器15,与空气混合后形成可燃混合气供发动机使用。天然气流量调节阀13由接收发动机电控单元17控制信号的天然气流量调节执行器14和天然气流量调节驱动器16驱动。The dual-fuel supply of the dual-fuel supply system for marine engines of the utility model is realized in the following way: natural gas comes out of the
同时,高压油泵5上的齿条位移执行器6由接收发动机电控单元17控制信号的齿条位移驱动器7驱动,直接控制油泵齿条,对进入发动机气缸的柴油量进行精确控制,从而实现随着发动机工况变化,对油气燃料比例的柔性调节,达到双燃料船用发动机的最佳性能。At the same time, the
| Application Number | Priority Date | Filing Date | Title |
|---|---|---|---|
| CN2011200346355UCN202001108U (en) | 2011-01-31 | 2011-01-31 | Double-fuel supply system for marine engine |
| Application Number | Priority Date | Filing Date | Title |
|---|---|---|---|
| CN2011200346355UCN202001108U (en) | 2011-01-31 | 2011-01-31 | Double-fuel supply system for marine engine |
| Publication Number | Publication Date |
|---|---|
| CN202001108Utrue CN202001108U (en) | 2011-10-05 |
| Application Number | Title | Priority Date | Filing Date |
|---|---|---|---|
| CN2011200346355UExpired - Fee RelatedCN202001108U (en) | 2011-01-31 | 2011-01-31 | Double-fuel supply system for marine engine |
| Country | Link |
|---|---|
| CN (1) | CN202001108U (en) |
| Publication number | Priority date | Publication date | Assignee | Title |
|---|---|---|---|---|
| CN103899423A (en)* | 2014-03-05 | 2014-07-02 | 哈尔滨工程大学 | Fuel injection device of duel-fuel ship engine |
| CN103899424A (en)* | 2014-03-27 | 2014-07-02 | 哈尔滨工程大学 | Ship dual-fuel-engine speed control system and method |
| CN104100389A (en)* | 2014-07-03 | 2014-10-15 | 李钢 | Fuel transmission-distribution sealing module safe conveying system of dual fuel power fishing vessel |
| CN104500277A (en)* | 2014-12-01 | 2015-04-08 | 中海石油气电集团有限责任公司 | LNG/diesel dual-fuel mixer for marine engine |
| CN105971719A (en)* | 2012-04-11 | 2016-09-28 | 三菱重工业株式会社 | Two-cycle gas engine and fuel gas injecting system for two-cycle gas engine |
| CN110671246A (en)* | 2019-10-17 | 2020-01-10 | 沪东重机有限公司 | Multi-fuel switching and regulating device for marine engine |
| JP2021167584A (en)* | 2020-04-10 | 2021-10-21 | ロベルト・ボッシュ・ゲゼルシャフト・ミト・ベシュレンクテル・ハフツングRobert Bosch Gmbh | Gas fuel supply device |
| Publication number | Priority date | Publication date | Assignee | Title |
|---|---|---|---|---|
| CN105971719A (en)* | 2012-04-11 | 2016-09-28 | 三菱重工业株式会社 | Two-cycle gas engine and fuel gas injecting system for two-cycle gas engine |
| CN105971719B (en)* | 2012-04-11 | 2018-11-30 | 三菱重工业株式会社 | The fuel gas spraying system of two-stroke gas engine and the engine |
| CN103899423A (en)* | 2014-03-05 | 2014-07-02 | 哈尔滨工程大学 | Fuel injection device of duel-fuel ship engine |
| CN103899424A (en)* | 2014-03-27 | 2014-07-02 | 哈尔滨工程大学 | Ship dual-fuel-engine speed control system and method |
| CN104100389A (en)* | 2014-07-03 | 2014-10-15 | 李钢 | Fuel transmission-distribution sealing module safe conveying system of dual fuel power fishing vessel |
| CN104500277A (en)* | 2014-12-01 | 2015-04-08 | 中海石油气电集团有限责任公司 | LNG/diesel dual-fuel mixer for marine engine |
| CN110671246A (en)* | 2019-10-17 | 2020-01-10 | 沪东重机有限公司 | Multi-fuel switching and regulating device for marine engine |
| JP2021167584A (en)* | 2020-04-10 | 2021-10-21 | ロベルト・ボッシュ・ゲゼルシャフト・ミト・ベシュレンクテル・ハフツングRobert Bosch Gmbh | Gas fuel supply device |
| JP7403375B2 (en) | 2020-04-10 | 2023-12-22 | ロベルト・ボッシュ・ゲゼルシャフト・ミト・ベシュレンクテル・ハフツング | gas fuel supply device |
| Publication | Publication Date | Title |
|---|---|---|
| CN202001108U (en) | Double-fuel supply system for marine engine | |
| CN104121115B (en) | Automatically controlled servo pressure-regulating formula natural gas engine auxiliary fuel supply-system and controlling method | |
| AU2010202193B2 (en) | Method and apparatus for controlling liquid fuel delivery during transition between modes in a multimode engine | |
| CN104121102B (en) | Fuel supply system and control method for micro diesel pilot direct injection natural gas engine | |
| CN203978644U (en) | Automatically controlled servo pressure-regulating formula natural gas engine auxiliary fuel supply-system | |
| CN105697161B (en) | A kind of LNG/ Diesel Dual-Fuel Engines control system | |
| CN104074634B (en) | A dual-channel gas supply system and method for a natural gas engine | |
| US9334812B2 (en) | Fuel supply control system for multi-fuel internal combustion engine | |
| CN201517453U (en) | Gas supply system of engine using diesel oil and natural gas as fuel | |
| CN202732124U (en) | Liquefied natural gas (LNG)/diesel oil double-fuel oil-gas connecting electronic control supply system of marine engine | |
| CN1740542A (en) | Electronic fuel oil jetting controller and controlling method for double fuel engine | |
| CN109026374A (en) | Natural gas Diesel Dual-Fuel Engine and control method based on excess air coefficient | |
| WO2013180830A1 (en) | Method and apparatus for sequential control of air intake components of a gas-fueled compression ignition engine | |
| CN202417722U (en) | Marine diesel oil/natural gas mixed combustion system | |
| CN105114194A (en) | General airplane dual-fuel engine combustion system and method | |
| CN202091034U (en) | Combustion-gas hybrid engine | |
| CN111237066B (en) | Device and method for reducing heat load of natural gas engine by mixing alcohol | |
| CN205559086U (en) | Dual -fuel engine system | |
| CN102906397B (en) | Fuel supply device and fuel supply control method for internal combustion engine | |
| CN202348449U (en) | Control system for diesel engine co-combustion gas fuel | |
| CN105121819A (en) | Engine control unit for a self-igniting internal combustion engine and method for operating a self-igniting internal combustion engine | |
| CN2858975Y (en) | Dual-fuel engine electronic injection system control device | |
| CN2441984Y (en) | Electronic jet air supply and controller for double fuel automobile | |
| CN201206496Y (en) | Fuel supply system for multi-fuel engine | |
| CN206513437U (en) | A kind of double fuel locomotive engine |
| Date | Code | Title | Description |
|---|---|---|---|
| C14 | Grant of patent or utility model | ||
| GR01 | Patent grant | ||
| C17 | Cessation of patent right | ||
| CF01 | Termination of patent right due to non-payment of annual fee | Granted publication date:20111005 Termination date:20140131 |