
技术领域technical field
本发明属于通信技术领域,特别涉及通信技术中的使用多天线的移动通信系统。The invention belongs to the technical field of communication, in particular to a mobile communication system using multiple antennas in the communication technology.
背景技术Background technique
众所周知,集中式多入多出(Multiple Input Multiple Output,简称:MIMO)移动通信系统是指基站端和移动台都具有多天线的通信系统,它具有良好的频谱效率,较高的系统容量和较好的通信质量。集中式MIMO移动通信系统中使用的空时码主要有两大类:基于非发射分集的分层空时码(Layered Space Time Codes,LSTC);基于发射分集的空时格码(Space Time Trellis Codes,STTC)和空时分组码(Space Time Block Codes,STBC)。As we all know, the centralized Multiple Input Multiple Output (MIMO) mobile communication system refers to a communication system in which both the base station and the mobile station have multiple antennas. It has good spectrum efficiency, high system capacity and relatively Good communication quality. There are two main types of space-time codes used in centralized MIMO mobile communication systems: layered space-time codes (Layered Space Time Codes, LSTC) based on non-transmit diversity; space-time trellis codes (Space Time Trellis Codes) based on transmit diversity. , STTC) and Space Time Block Codes (Space Time Block Codes, STBC).
分层空时码将信源数据分为几个并行的子数据流,对它们独立地进行编码和调制,故它不是基于发射分集的。贝尔实验室的Foschini等人首先提出了一种对角分层空时码(Diagonally Bell Labs Layered Space-Time Wireless Communication Architecture,D-BLAST),发射信息按照对角线进行空时编码,在独立的瑞利衰落环境下,这种结构获得了巨大的理论容量,它的容量随发射天线的数目线性增长,可以达到90%的香农信道容量,但是D_BLAST系统的一个缺陷就是复杂度太高,不适合于应用。G.D.Golden等人在D_BLAST的基础上提出了一种简化的版本,就是V-BLAST(Vertical BLAST),该系统已经在实验室进行了实验验证,在室内慢衰落的环境下,该系统的频谱效率高达40bit/s/Hz。The layered space-time code divides the source data into several parallel sub-data streams, and encodes and modulates them independently, so it is not based on transmit diversity. Foschini et al. of Bell Labs first proposed a Diagonally Bell Labs Layered Space-Time Wireless Communication Architecture (D-BLAST). The transmitted information is coded diagonally in space-time. Under the Rayleigh fading environment, this structure has obtained a huge theoretical capacity, and its capacity increases linearly with the number of transmitting antennas, and can reach 90% of the Shannon channel capacity, but a defect of the D_BLAST system is that the complexity is too high, which is not suitable for for application. G.D.Golden et al. proposed a simplified version based on D_BLAST, which is V-BLAST (Vertical BLAST). The system has been experimentally verified in the laboratory. In the indoor slow fading environment, the spectral efficiency of the system Up to 40bit/s/Hz.
Tarokh等人提出了空时格码,它综合考虑了信道编码、调制、发射分集和接收分集的设计,能够提供较大的编码增益、频谱利用率和分集增益。空时格码的性能虽然很好,但其解码的复杂度相当高。具体而言,当发射天线数固定时,空时格码的解码复杂度(由解码器的网格状态数度量)随传输速率成指数级增长。有鉴于此,Alamouti提出了一种简单的两天线发射分集方案,并给出了较为简单的解码算法。Tarkh等人从中受到启发,应用正交理论,将该方案推广到具有任意发射天线数的发射分集系统,由此提出了空时分组码。空时分组码与空时格码相比,虽然性能有所降低,但解码复杂度却小得多。Tarokh et al. proposed space-time trellis codes, which comprehensively consider the design of channel coding, modulation, transmit diversity and receive diversity, and can provide greater coding gain, spectrum utilization and diversity gain. Although the performance of the space-time trellis code is very good, its decoding complexity is quite high. Specifically, when the number of transmit antennas is fixed, the decoding complexity of space-time trellis codes (measured by the number of trellis states of the decoder) increases exponentially with the transmission rate. In view of this, Alamouti proposed a simple two-antenna transmit diversity scheme, and gave a relatively simple decoding algorithm. Inspired by it, Tarkh et al. applied the orthogonality theory and extended the scheme to the transmit diversity system with any number of transmit antennas, thus proposed the space-time block code. Compared with space-time trellis codes, space-time block codes have much lower decoding complexity, although their performance is reduced.
集中式MIMO移动通信系统模型如图1所示,该系统主要由移动台天线1、移动台2、基站天线3、基站4、接入服务器5和核心网6构成。移动台2和基站4两端分别有多个移动台天线1和多个基站天线3,基站4实现数字信号处理和MIMO空时处理等功能,并通过接入服务器5接到核心网6。基站3和移动台2两端的多天线构成了MIMO系统,可采用分层空时码、空时分组码或者空时格码进行编码和译码。The centralized MIMO mobile communication system model is shown in Figure 1. The system mainly consists of mobile station antenna 1,
但是,集中式MIMO移动通信系统存在几点不足:However, there are several deficiencies in the centralized MIMO mobile communication system:
1.系统性能受到收发天线间通信链路独立性的影响。由于天线集中在基站,基站天线的空间相关性较强,收发天线间的通信链路的独立性减弱,从而导致系统性能变差。1. System performance is affected by the independence of the communication link between the transmitting and receiving antennas. Since the antennas are concentrated in the base station, the spatial correlation of the base station antennas is strong, and the independence of the communication link between the transmitting and receiving antennas is weakened, resulting in poor system performance.
2.基站到用户的接入距离较大,对基站和移动台的发射功率要求高,导致电磁波对人体的影响较大。2. The access distance from the base station to the user is relatively large, and the requirements for the transmission power of the base station and the mobile station are high, resulting in a greater impact of electromagnetic waves on the human body.
3.为实现小区覆盖,基站需搭建在较高的建筑物上,基站选址的灵活性受到限制。3. In order to achieve cell coverage, the base station needs to be built on a taller building, and the flexibility of base station location is limited.
分布式MIMO技术能克服集中式MIMO中链路空间相关性较强的问题,但是目前已报道的论文、专利和相关出版物还局限于从理论上对分布式MIMO技术性能指标的研究,还没有一种实用的分布式MIMO移动通信系统的方案。Distributed MIMO technology can overcome the problem of strong link spatial correlation in centralized MIMO, but the papers, patents and related publications that have been reported so far are still limited to the theoretical research on the performance indicators of distributed MIMO technology. A practical distributed MIMO mobile communication system scheme.
发明内容Contents of the invention
本发明的目的是提供一种分布式MIMO公用移动通信系统,该系统具有系统容量大、小区覆盖率高、对人体的电磁辐射小、施工成本低等特点。The purpose of the present invention is to provide a distributed MIMO public mobile communication system, which has the characteristics of large system capacity, high cell coverage, low electromagnetic radiation to the human body, and low construction cost.
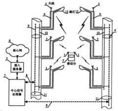
本发明提供的一种分布式MIMO公用移动通信系统,如图2所示,它包括:移动台天线1、移动台2、M(M为大于1的正整数)个基站天线3、接入服务器5、中心信号处理器7、核心网6,其特征是它还包括:路灯11、输电电缆管道10、输电电缆9、传输媒质8,M个基站天线3分别固定在N(N为大于1的正整数)个路灯11上,用于连接基站天线3的传输媒质8位于输电电缆管道10之内,基站天线3通过传输媒质8与中心信号处理器7相连。A distributed MIMO public mobile communication system provided by the present invention, as shown in Figure 2, includes: a mobile station antenna 1, a
需要说明的是:It should be noted:
本发明中所述的中心信号处理器7具有实现MIMO空时处理和数字信号处理等功能;The central signal processor 7 described in the present invention has functions such as realizing MIMO space-time processing and digital signal processing;
本发明中每个路灯上可以架设一个基站天线,也可以架设多个基站天线。In the present invention, one base station antenna can be installed on each street lamp, and multiple base station antennas can also be installed.
本发明中所述的基站天线可以架设在路灯杆顶端,也可以架设在路灯杆、路灯架等路灯部位。The base station antenna described in the present invention can be erected on the top of a street lamp pole, or can be erected on a street lamp position such as a street lamp pole, a street lamp frame, or the like.
如果位于路灯11上的基站天线3分布不符合工程上移动通信网络的覆盖要求时,可以增加天线承载体,所述的天线承载体要求具有一定高度和自带适合铺设传输媒质的管道,并且天线承载体上的基站天线3与路灯11上的基站天线3一起组成的天线网络能够满足工程上移动通信网络的覆盖要求;If the distribution of the
输电电缆管道10可以是路灯电缆管道也可以是天线承载体自带的适合铺设传输媒质的管道。The power transmission cable conduit 10 may be a street lamp cable conduit or a conduit suitable for laying transmission media that comes with the antenna carrier.
传输媒质8是指可以传输信号的介质,可以是光纤、同轴电缆、电力线等。The transmission medium 8 refers to a medium capable of transmitting signals, and may be an optical fiber, a coaxial cable, a power line, or the like.
移动台可以有多个移动台天线1,也可以只有单个移动台天线1。A mobile station can have multiple mobile station antennas 1 or only a single mobile station antenna 1 .
本发明一种分布式MIMO公用移动通信系统的上行链路工作过程:在分布式MIMO公用移动通信系统的上行链路中,信号从移动台2通过多个移动台天线1发射,通过无线传播后,由位于不同路灯11上的M个基站天线3接收。接收到的信号通过传输媒质8传输到中心信号处理器7进行联合检测。中心信号处理器7可通过接入服务器5与核心网6相连,进行信息交换。The uplink working process of a distributed MIMO public mobile communication system in the present invention: in the uplink of the distributed MIMO public mobile communication system, the signal is transmitted from the
本发明一种分布式MIMO公用移动通信系统下行链路的工作过程:在分布式MIMO公用移动通信系统的下行链路中,信号从M个位于不同路灯11上的基站天线3发射,经过无线传播后,在移动台2通过多个移动台天线1接收并进行信号检测。The working process of the downlink of a distributed MIMO public mobile communication system in the present invention: in the downlink of the distributed MIMO public mobile communication system, signals are transmitted from M
需要说明的是本发明一种分布式MIMO公用移动通信系统中,可使用基于多入多出系统结构的技术实现系统链路的正常工作,如空时码技术、智能天线技术等。It should be noted that in the distributed MIMO public mobile communication system of the present invention, the technology based on the MIMO system structure can be used to realize the normal operation of the system link, such as space-time code technology and smart antenna technology.
本发明的创新之处:现有的集中式MIMO移动通信系统中,基站一端的天线均是集中在基站的,如图1所示。本发明提出的分布式MIMO公用移动通信系统,其特点是基站天线不再集中在基站,而是架设在位于不同地理位置的路灯上,实现本发明中基站天线的分布,利用路灯或天线承载体的自带的管道铺设光纤等传输媒质,从而大大降低了移动通信系统的成本。The innovation of the present invention: in the existing centralized MIMO mobile communication system, the antennas at one end of the base station are all concentrated in the base station, as shown in FIG. 1 . The distributed MIMO public mobile communication system proposed by the present invention is characterized in that the base station antennas are no longer concentrated in the base station, but are erected on street lamps located in different geographical locations, so as to realize the distribution of base station antennas in the present invention, and use street lamps or antenna carriers The built-in pipeline lays optical fiber and other transmission media, thereby greatly reducing the cost of the mobile communication system.
本发明的实质:从技术角度来看,将原来集中在基站的多个基站天线架设到路灯上,利用路灯在地理位置上分布的特点,减小了基站天线间的空间相关性,增强了收发天线间链路的独立性,缩小了信号接入距离,能改善链路性能,提高系统容量,降低电磁波对人体的辐射;从实现角度来看,使用路灯作为基站天线的承载体,能充分利用路灯电缆原有的管道来铺设光纤等传输媒质,降低了施工的成本,增加了可操作性,简便易行。Essence of the present invention: From a technical point of view, multiple base station antennas that were originally concentrated in the base station are erected on the street lamps, and the spatial correlation between the base station antennas is reduced by utilizing the geographical distribution of street lamps, and the transmission and reception are enhanced. The independence of the link between antennas reduces the signal access distance, improves link performance, increases system capacity, and reduces the radiation of electromagnetic waves to the human body; from the perspective of implementation, using street lights as the carrier of base station antennas can make full use of The original pipes of street lamp cables are used to lay transmission media such as optical fibers, which reduces construction costs, increases operability, and is simple and easy.
与现有的集中式MIMO无线通信系统相比,本发明的优点是:Compared with the existing centralized MIMO wireless communication system, the advantages of the present invention are:
(1)由于基站天线架设在不同的路灯上,利用路灯在地理位置上分布的特点,减少了基站天线间的空间相关性,增强了收发天线间的独立性,能够达到更高的系统容量。(1) Since the base station antennas are installed on different street lamps, the spatial correlation between the base station antennas is reduced, the independence of the transceiver antennas is enhanced, and a higher system capacity can be achieved by utilizing the geographical distribution of street lamps.
(2)天线搭建在路灯上,缩短了信号的接入距离,降低了对发射信号的功率要求,提高了小区覆盖率,降低了电磁波对人体的辐射。(2) The antenna is built on the street lamp, which shortens the access distance of the signal, reduces the power requirement for the transmitted signal, improves the coverage of the community, and reduces the radiation of electromagnetic waves to the human body.
(3)天线搭建在路灯上,能够利用原有的路灯电缆管道铺设光纤等传输设备,降低了成本,易于施工实现。(3) The antenna is built on the street lamp, and the original street lamp cable duct can be used to lay optical fiber and other transmission equipment, which reduces the cost and is easy to implement.
综上所述,本发明提出了一种分布式MIMO公用移动通信系统,通过将基站端的多天线搭建在处于不同地理位置的路灯上,既减弱了基站天线的空间相关性,又能充分利用输电电缆管道来铺设光纤等传输媒质,方便易行,便于施工实现和成本控制。与集中式MIMO通信系统相比,分布式MIMO公用移动通信系统能达到更高的系统容量,缩短了信号的接入距离,降低对发射信号的功率要求,提高了小区覆盖率,减少了对人体的电磁辐射。To sum up, the present invention proposes a distributed MIMO public mobile communication system. By building multiple antennas at the base station on street lamps in different geographical locations, the spatial correlation of the base station antennas is weakened, and the power transmission can be fully utilized. Cable ducts are used to lay transmission media such as optical fibers, which is convenient and easy to implement, and facilitates construction realization and cost control. Compared with the centralized MIMO communication system, the distributed MIMO public mobile communication system can achieve higher system capacity, shorten the signal access distance, reduce the power requirement for the transmitted signal, improve the coverage of the cell, and reduce the impact on the human body. electromagnetic radiation.
附图说明Description of drawings
图1是集中式MIMO移动通信系统示意图Figure 1 is a schematic diagram of a centralized MIMO mobile communication system
其中,1是移动台天线,2是移动台,3是基站天线,4是基站,5是接入服务器,6是核心网。Wherein, 1 is a mobile station antenna, 2 is a mobile station, 3 is a base station antenna, 4 is a base station, 5 is an access server, and 6 is a core network.
图2是本发明的分布式MIMO公用移动通信系统示意图Fig. 2 is a schematic diagram of the distributed MIMO public mobile communication system of the present invention
其中,1是移动台天线,2是移动台,3是基站天线,5是接入服务器,6是核心网,7是中心信号处理器,8为传输媒质,9是路灯电缆,10是路灯电缆的管道,11是路灯。Among them, 1 is the mobile station antenna, 2 is the mobile station, 3 is the base station antenna, 5 is the access server, 6 is the core network, 7 is the central signal processor, 8 is the transmission medium, 9 is the street lamp cable, and 10 is the street lamp cable The pipeline, 11 is a street lamp.
具体实施方式Detailed ways
考虑城市中微小区的情况,典型的小区半径为500米,共有7个基站天线均匀分布在小区中,相邻天线间距离为300米,共有7个路灯,路灯高度为10米,每个路灯上架设一个基站天线。在路灯的分布不满足小区覆盖要求的情况下,基站天线也可以架设在其他天线承载体上。天线到中心信号处理器的传输媒质采用光纤;光纤铺设在路灯或者天线承载体自带的管道中。Considering the situation of micro-cells in cities, a typical cell radius is 500 meters, a total of 7 base station antennas are evenly distributed in the cell, the distance between adjacent antennas is 300 meters, there are 7 street lights, and the height of the street lights is 10 meters. Set up a base station antenna. In the case that the distribution of street lamps does not meet the coverage requirements of the cell, the base station antenna can also be erected on other antenna carriers. The transmission medium from the antenna to the central signal processor adopts optical fiber; the optical fiber is laid in the pipe that comes with the street lamp or the antenna carrier.
在集中式MIMO移动通信系统中,基站往往处于小区中心;在本发明的分布式MIMO公用移动通信系统中,基站天线均匀分布在小区中不同地理位置,并由光纤连接到中心信号处理器。下面分析在该实例中,分布式MIMO公用移动通信系统与集中式MIMO移动通信系统相比所具有的优点:In the centralized MIMO mobile communication system, the base station is often located in the center of the cell; in the distributed MIMO public mobile communication system of the present invention, the base station antennas are evenly distributed in different geographical locations in the cell, and are connected to the central signal processor by optical fibers. In this example, the advantages of the distributed MIMO public mobile communication system compared with the centralized MIMO mobile communication system are analyzed below:
1.信号接入距离减小。当移动台处于小区边缘时,集中式MIMO移动通信系统的基站天线到移动台的接入距离等于小区半径,为500米;而在分布式MIMO公用移动通信系统中,基站天线到移动台最短的接入距离在150米左右。1. The signal access distance is reduced. When the mobile station is at the edge of the cell, the access distance from the base station antenna to the mobile station in the centralized MIMO mobile communication system is equal to the cell radius, which is 500 meters; while in the distributed MIMO public mobile communication system, the shortest distance from the base station antenna to the mobile station is The access distance is about 150 meters.
2.对基站天线的发射功率的要求降低。由于接入距离减小,则基站天线到移动台的路径损耗减小,为对抗路径损耗所要求的基站天线的发射功率也相应减小。设无线传播中路径损耗因子为4,则分布式MIMO移动通信系统中基站天线的发射功率比集中式MIMO移动通信系统中基站天线的发射功率低20dB左右。2. The requirements for the transmitting power of the base station antenna are reduced. As the access distance decreases, the path loss from the base station antenna to the mobile station decreases, and the transmit power of the base station antenna required to combat the path loss also decreases accordingly. Assuming that the path loss factor in wireless propagation is 4, the transmit power of the base station antenna in the distributed MIMO mobile communication system is about 20dB lower than the transmit power of the base station antenna in the centralized MIMO mobile communication system.
3.系统容量提高。与集中式MIMO移动通信系统相比,分布式MIMO公用移动通信系统中分布在小区中不同地理位置的基站天线间的空间相关性更低,基站天线到移动台的链路独立性更好,能够提高系统容量。3. The system capacity is improved. Compared with the centralized MIMO mobile communication system, in the distributed MIMO public mobile communication system, the spatial correlation between the base station antennas distributed in different geographical locations in the cell is lower, and the link independence between the base station antenna and the mobile station is better, which can Increase system capacity.
4.电磁辐射伤害减小。分布式MIMO公用移动通信系统中基站天线的发射功率能够比集中式MIMO通信系统的发射功率低20dB,从而大大减小了天线周边区域的电磁污染。4. Electromagnetic radiation damage is reduced. The transmit power of the base station antenna in the distributed MIMO public mobile communication system can be 20dB lower than that of the centralized MIMO communication system, thus greatly reducing the electromagnetic pollution in the area around the antenna.
下面描述本发明的一种具体实施方式:A kind of specific embodiment of the present invention is described below:
本发明上行链路具体实施方式:在上行链路中,信号从移动台2通过多个移动台天线2发射,通过无线传播后,由位于不同路灯11上的总共7个基站天线3接收。接收到的信号通过光纤8经过路灯的电缆管道10传输到中心信号处理器7进行联合检测。中心信号处理器7可通过接入服务器5与核心网6相连。Specific implementation of the uplink of the present invention: In the uplink, the signal is transmitted from the
本发明下行链路的具体实施方式:在下行链路中,信号从位于不同路灯11上的总共7个基站天线3发射,通过无线传播后,在移动台2由多个移动台天线1接收并进行信号检测。The specific embodiment of the downlink of the present invention: in the downlink, the signal is transmitted from a total of 7
本发明提出的分布式MIMO公用移动通信系统,由于基站天线分布到不同的路灯上,虽然能够获得收发链路更加独立带来的系统容量增益,但是从不同的基站天线到达移动台天线的时延不同。而集中式MIMO移动通信系统中,信号经历相同的信道传播时延后到达接收机,从而导致了集中式MIMO通信系统的检测算法在分布式MIMO公用移动通信系统中不再适用。在这里,我们给出分布式MIMO公用移动通信系统一种具体的检测方式。除此之外,该系统也可使用其他可行的检测算法,均不影响本发明的一般性。In the distributed MIMO public mobile communication system proposed by the present invention, since the base station antennas are distributed to different street lamps, although the system capacity gain brought about by more independent transceiver links can be obtained, the time delay from different base station antennas to the mobile station antenna different. In the centralized MIMO mobile communication system, the signal reaches the receiver after experiencing the same channel propagation delay, which makes the detection algorithm of the centralized MIMO communication system no longer applicable in the distributed MIMO public mobile communication system. Here, we give a specific detection method for the distributed MIMO public mobile communication system. In addition, the system can also use other feasible detection algorithms, which do not affect the generality of the present invention.
下面给出分布式MIMO公用移动通信系统上行链路和下行链路一种具体的检测方式。A specific detection method for the uplink and downlink of the distributed MIMO public mobile communication system is given below.
分布式MIMO公用移动通信系统上行链路的一种具体检测方式:A specific detection method for the uplink of the distributed MIMO public mobile communication system:
分布式MIMO公用移动通信系统的上行链路中,多个发射天线集中在移动台,接收天线分布于不同路灯上,从不同的发射天线到不同的接收天线的信道传播时延不同,从不同的发射天线到同一个接收天线的信道传播时延相同。基于该特点,分布式MIMO公用移动通信系统上行链路的发射机与集中式MIMO发射机的原理相同,详见G.D.Golden,C.J.Foschini,“Detection algorithm and initial laboratory results using V_BLAST space-timecommunication architecture”,IEEE ECTRONICS LETTERS 7th Jan 1999,Vol.35 No.1。上行链路的接收机需要先对信道传播时延进行补偿后再根据集中式MIMO的接收机原理进行信号检测。In the uplink of a distributed MIMO public mobile communication system, multiple transmitting antennas are concentrated on the mobile station, and receiving antennas are distributed on different street lights. The channel propagation delays from different transmitting antennas to different receiving antennas are different. The channel propagation delay from the transmitting antenna to the same receiving antenna is the same. Based on this feature, the uplink transmitter of the distributed MIMO public mobile communication system has the same principle as the centralized MIMO transmitter. For details, see GDGolden, CJFoschini, "Detection algorithm and initial laboratory results using V_BLAST space-timecommunication architecture", IEEE ECTRONICS LETTERS7th Jan 1999, Vol.35 No.1. The uplink receiver needs to compensate the channel propagation delay first, and then perform signal detection according to the centralized MIMO receiver principle.
下面对分布式MIMO公用移动通信系统上行链路的接收机结构进行说明。如图2所示,M个不同路灯上的基站天线接收到信号后经过光纤传送到中心信号处理器。在中心信号处理器对信号进行检测前,先对不同基站天线传输到的信号进行延时,用于补偿不同的信道传播时延。假设信道传播时延在接收机已知,对不同的接收天线接收到的信号进行延时。设移动台天线到基站天线m的传播时延为τm,m=1,…,MR;接收机中对第m个接收天线上的信号的延时为τm′,τm′满足
分布式MIMO公用移动通信系统的下行链路中,发射天线分布于不同的路灯上,接收天线集中于移动台,从不同的发射天线到不同的接收天线的信道传播时延不同,从不同的发射天线到同一个接收天线的信道传播时延也不同。基于该特点,分布式MIMO公用移动通信系统需采用不同于集中式MIMO通信系统的方法进行检测,现存的检测算法有一种基于格的搜索迭代算法,在此不再赘述,详见Y.L.C.de Jong,T.J.Wollink,“Iterative trellissearch detection for asynchronous MIMO systems,”IEEE VTC’2003-Fall,vol.1,Oct,2003,pp.503-507。In the downlink of the distributed MIMO public mobile communication system, the transmitting antennas are distributed on different street lamps, and the receiving antennas are concentrated on the mobile station. The channel propagation delays from different transmitting antennas to different receiving antennas are different, and from different transmitting antennas The channel propagation delay from one antenna to the same receiving antenna is also different. Based on this feature, the distributed MIMO public mobile communication system needs to adopt a method different from the centralized MIMO communication system for detection. The existing detection algorithm has a search iteration algorithm based on a grid, which will not be described here. For details, see Y.L.C.de Jong, T.J. Wollink, "Iterative trellis search detection for asynchronous MIMO systems," IEEE VTC'2003-Fall, vol.1, Oct, 2003, pp.503-507.
| Application Number | Priority Date | Filing Date | Title |
|---|---|---|---|
| CN 200510021124CN1885736A (en) | 2005-06-21 | 2005-06-21 | Distributed MIMO public mobile communication system |
| Application Number | Priority Date | Filing Date | Title |
|---|---|---|---|
| CN 200510021124CN1885736A (en) | 2005-06-21 | 2005-06-21 | Distributed MIMO public mobile communication system |
| Publication Number | Publication Date |
|---|---|
| CN1885736Atrue CN1885736A (en) | 2006-12-27 |
| Application Number | Title | Priority Date | Filing Date |
|---|---|---|---|
| CN 200510021124PendingCN1885736A (en) | 2005-06-21 | 2005-06-21 | Distributed MIMO public mobile communication system |
| Country | Link |
|---|---|
| CN (1) | CN1885736A (en) |
| Publication number | Priority date | Publication date | Assignee | Title |
|---|---|---|---|---|
| CN101743695A (en)* | 2007-06-25 | 2010-06-16 | 电缆管理者奥地利有限责任两合公司 | Network and method for transmitting data in a system of pipes |
| US9209902B2 (en) | 2013-12-10 | 2015-12-08 | At&T Intellectual Property I, L.P. | Quasi-optical coupler |
| US9312919B1 (en) | 2014-10-21 | 2016-04-12 | At&T Intellectual Property I, Lp | Transmission device with impairment compensation and methods for use therewith |
| US9461706B1 (en) | 2015-07-31 | 2016-10-04 | At&T Intellectual Property I, Lp | Method and apparatus for exchanging communication signals |
| US9467870B2 (en) | 2013-11-06 | 2016-10-11 | At&T Intellectual Property I, L.P. | Surface-wave communications and methods thereof |
| US9490869B1 (en) | 2015-05-14 | 2016-11-08 | At&T Intellectual Property I, L.P. | Transmission medium having multiple cores and methods for use therewith |
| US9503189B2 (en) | 2014-10-10 | 2016-11-22 | At&T Intellectual Property I, L.P. | Method and apparatus for arranging communication sessions in a communication system |
| US9509415B1 (en) | 2015-06-25 | 2016-11-29 | At&T Intellectual Property I, L.P. | Methods and apparatus for inducing a fundamental wave mode on a transmission medium |
| US9520945B2 (en) | 2014-10-21 | 2016-12-13 | At&T Intellectual Property I, L.P. | Apparatus for providing communication services and methods thereof |
| US9525524B2 (en) | 2013-05-31 | 2016-12-20 | At&T Intellectual Property I, L.P. | Remote distributed antenna system |
| US9525210B2 (en) | 2014-10-21 | 2016-12-20 | At&T Intellectual Property I, L.P. | Guided-wave transmission device with non-fundamental mode propagation and methods for use therewith |
| US9531427B2 (en) | 2014-11-20 | 2016-12-27 | At&T Intellectual Property I, L.P. | Transmission device with mode division multiplexing and methods for use therewith |
| US9564947B2 (en) | 2014-10-21 | 2017-02-07 | At&T Intellectual Property I, L.P. | Guided-wave transmission device with diversity and methods for use therewith |
| US9577307B2 (en) | 2014-10-21 | 2017-02-21 | At&T Intellectual Property I, L.P. | Guided-wave transmission device and methods for use therewith |
| US9608692B2 (en) | 2015-06-11 | 2017-03-28 | At&T Intellectual Property I, L.P. | Repeater and methods for use therewith |
| US9608740B2 (en) | 2015-07-15 | 2017-03-28 | At&T Intellectual Property I, L.P. | Method and apparatus for launching a wave mode that mitigates interference |
| US9615269B2 (en) | 2014-10-02 | 2017-04-04 | At&T Intellectual Property I, L.P. | Method and apparatus that provides fault tolerance in a communication network |
| US9628854B2 (en) | 2014-09-29 | 2017-04-18 | At&T Intellectual Property I, L.P. | Method and apparatus for distributing content in a communication network |
| US9628116B2 (en) | 2015-07-14 | 2017-04-18 | At&T Intellectual Property I, L.P. | Apparatus and methods for transmitting wireless signals |
| US9640850B2 (en) | 2015-06-25 | 2017-05-02 | At&T Intellectual Property I, L.P. | Methods and apparatus for inducing a non-fundamental wave mode on a transmission medium |
| US9653770B2 (en) | 2014-10-21 | 2017-05-16 | At&T Intellectual Property I, L.P. | Guided wave coupler, coupling module and methods for use therewith |
| US9654173B2 (en) | 2014-11-20 | 2017-05-16 | At&T Intellectual Property I, L.P. | Apparatus for powering a communication device and methods thereof |
| US9667317B2 (en) | 2015-06-15 | 2017-05-30 | At&T Intellectual Property I, L.P. | Method and apparatus for providing security using network traffic adjustments |
| US9680670B2 (en) | 2014-11-20 | 2017-06-13 | At&T Intellectual Property I, L.P. | Transmission device with channel equalization and control and methods for use therewith |
| US9685992B2 (en) | 2014-10-03 | 2017-06-20 | At&T Intellectual Property I, L.P. | Circuit panel network and methods thereof |
| US9692101B2 (en) | 2014-08-26 | 2017-06-27 | At&T Intellectual Property I, L.P. | Guided wave couplers for coupling electromagnetic waves between a waveguide surface and a surface of a wire |
| US9699785B2 (en) | 2012-12-05 | 2017-07-04 | At&T Intellectual Property I, L.P. | Backhaul link for distributed antenna system |
| US9722318B2 (en) | 2015-07-14 | 2017-08-01 | At&T Intellectual Property I, L.P. | Method and apparatus for coupling an antenna to a device |
| US9729197B2 (en) | 2015-10-01 | 2017-08-08 | At&T Intellectual Property I, L.P. | Method and apparatus for communicating network management traffic over a network |
| US9735833B2 (en) | 2015-07-31 | 2017-08-15 | At&T Intellectual Property I, L.P. | Method and apparatus for communications management in a neighborhood network |
| US9742462B2 (en) | 2014-12-04 | 2017-08-22 | At&T Intellectual Property I, L.P. | Transmission medium and communication interfaces and methods for use therewith |
| US9749053B2 (en) | 2015-07-23 | 2017-08-29 | At&T Intellectual Property I, L.P. | Node device, repeater and methods for use therewith |
| US9749013B2 (en) | 2015-03-17 | 2017-08-29 | At&T Intellectual Property I, L.P. | Method and apparatus for reducing attenuation of electromagnetic waves guided by a transmission medium |
| US9755697B2 (en) | 2014-09-15 | 2017-09-05 | At&T Intellectual Property I, L.P. | Method and apparatus for sensing a condition in a transmission medium of electromagnetic waves |
| US9762289B2 (en) | 2014-10-14 | 2017-09-12 | At&T Intellectual Property I, L.P. | Method and apparatus for transmitting or receiving signals in a transportation system |
| US9769128B2 (en) | 2015-09-28 | 2017-09-19 | At&T Intellectual Property I, L.P. | Method and apparatus for encryption of communications over a network |
| US9769020B2 (en) | 2014-10-21 | 2017-09-19 | At&T Intellectual Property I, L.P. | Method and apparatus for responding to events affecting communications in a communication network |
| US9780834B2 (en) | 2014-10-21 | 2017-10-03 | At&T Intellectual Property I, L.P. | Method and apparatus for transmitting electromagnetic waves |
| US9793954B2 (en) | 2015-04-28 | 2017-10-17 | At&T Intellectual Property I, L.P. | Magnetic coupling device and methods for use therewith |
| US9793951B2 (en) | 2015-07-15 | 2017-10-17 | At&T Intellectual Property I, L.P. | Method and apparatus for launching a wave mode that mitigates interference |
| US9793955B2 (en) | 2015-04-24 | 2017-10-17 | At&T Intellectual Property I, Lp | Passive electrical coupling device and methods for use therewith |
| US9800327B2 (en) | 2014-11-20 | 2017-10-24 | At&T Intellectual Property I, L.P. | Apparatus for controlling operations of a communication device and methods thereof |
| US9820146B2 (en) | 2015-06-12 | 2017-11-14 | At&T Intellectual Property I, L.P. | Method and apparatus for authentication and identity management of communicating devices |
| US9836957B2 (en) | 2015-07-14 | 2017-12-05 | At&T Intellectual Property I, L.P. | Method and apparatus for communicating with premises equipment |
| US9838896B1 (en) | 2016-12-09 | 2017-12-05 | At&T Intellectual Property I, L.P. | Method and apparatus for assessing network coverage |
| US9847566B2 (en) | 2015-07-14 | 2017-12-19 | At&T Intellectual Property I, L.P. | Method and apparatus for adjusting a field of a signal to mitigate interference |
| US9847850B2 (en) | 2014-10-14 | 2017-12-19 | At&T Intellectual Property I, L.P. | Method and apparatus for adjusting a mode of communication in a communication network |
| US9853342B2 (en) | 2015-07-14 | 2017-12-26 | At&T Intellectual Property I, L.P. | Dielectric transmission medium connector and methods for use therewith |
| US9860075B1 (en) | 2016-08-26 | 2018-01-02 | At&T Intellectual Property I, L.P. | Method and communication node for broadband distribution |
| US9866309B2 (en) | 2015-06-03 | 2018-01-09 | At&T Intellectual Property I, Lp | Host node device and methods for use therewith |
| US9865911B2 (en) | 2015-06-25 | 2018-01-09 | At&T Intellectual Property I, L.P. | Waveguide system for slot radiating first electromagnetic waves that are combined into a non-fundamental wave mode second electromagnetic wave on a transmission medium |
| US9871283B2 (en) | 2015-07-23 | 2018-01-16 | At&T Intellectual Property I, Lp | Transmission medium having a dielectric core comprised of plural members connected by a ball and socket configuration |
| US9871282B2 (en) | 2015-05-14 | 2018-01-16 | At&T Intellectual Property I, L.P. | At least one transmission medium having a dielectric surface that is covered at least in part by a second dielectric |
| US9876605B1 (en) | 2016-10-21 | 2018-01-23 | At&T Intellectual Property I, L.P. | Launcher and coupling system to support desired guided wave mode |
| US9876264B2 (en) | 2015-10-02 | 2018-01-23 | At&T Intellectual Property I, Lp | Communication system, guided wave switch and methods for use therewith |
| US9876570B2 (en) | 2015-02-20 | 2018-01-23 | At&T Intellectual Property I, Lp | Guided-wave transmission device with non-fundamental mode propagation and methods for use therewith |
| US9882257B2 (en) | 2015-07-14 | 2018-01-30 | At&T Intellectual Property I, L.P. | Method and apparatus for launching a wave mode that mitigates interference |
| US9882277B2 (en) | 2015-10-02 | 2018-01-30 | At&T Intellectual Property I, Lp | Communication device and antenna assembly with actuated gimbal mount |
| US9893795B1 (en) | 2016-12-07 | 2018-02-13 | At&T Intellectual Property I, Lp | Method and repeater for broadband distribution |
| US9906269B2 (en) | 2014-09-17 | 2018-02-27 | At&T Intellectual Property I, L.P. | Monitoring and mitigating conditions in a communication network |
| US9904535B2 (en) | 2015-09-14 | 2018-02-27 | At&T Intellectual Property I, L.P. | Method and apparatus for distributing software |
| US9912382B2 (en) | 2015-06-03 | 2018-03-06 | At&T Intellectual Property I, Lp | Network termination and methods for use therewith |
| US9912419B1 (en) | 2016-08-24 | 2018-03-06 | At&T Intellectual Property I, L.P. | Method and apparatus for managing a fault in a distributed antenna system |
| US9912027B2 (en) | 2015-07-23 | 2018-03-06 | At&T Intellectual Property I, L.P. | Method and apparatus for exchanging communication signals |
| US9911020B1 (en) | 2016-12-08 | 2018-03-06 | At&T Intellectual Property I, L.P. | Method and apparatus for tracking via a radio frequency identification device |
| US9913139B2 (en) | 2015-06-09 | 2018-03-06 | At&T Intellectual Property I, L.P. | Signal fingerprinting for authentication of communicating devices |
| US9917341B2 (en) | 2015-05-27 | 2018-03-13 | At&T Intellectual Property I, L.P. | Apparatus and method for launching electromagnetic waves and for modifying radial dimensions of the propagating electromagnetic waves |
| US9927517B1 (en) | 2016-12-06 | 2018-03-27 | At&T Intellectual Property I, L.P. | Apparatus and methods for sensing rainfall |
| US20180094782A1 (en)* | 2016-09-30 | 2018-04-05 | Ipsecures Corporation | Intelligent Street Light Structure |
| US9948333B2 (en) | 2015-07-23 | 2018-04-17 | At&T Intellectual Property I, L.P. | Method and apparatus for wireless communications to mitigate interference |
| US9948354B2 (en) | 2015-04-28 | 2018-04-17 | At&T Intellectual Property I, L.P. | Magnetic coupling device with reflective plate and methods for use therewith |
| US9954287B2 (en) | 2014-11-20 | 2018-04-24 | At&T Intellectual Property I, L.P. | Apparatus for converting wireless signals and electromagnetic waves and methods thereof |
| US9967173B2 (en) | 2015-07-31 | 2018-05-08 | At&T Intellectual Property I, L.P. | Method and apparatus for authentication and identity management of communicating devices |
| US9973242B2 (en) | 2015-09-16 | 2018-05-15 | At&T Intellectual Property I, L.P. | Method and apparatus for use with a radio distributed antenna system |
| US9973940B1 (en) | 2017-02-27 | 2018-05-15 | At&T Intellectual Property I, L.P. | Apparatus and methods for dynamic impedance matching of a guided wave launcher |
| US9991580B2 (en) | 2016-10-21 | 2018-06-05 | At&T Intellectual Property I, L.P. | Launcher and coupling system for guided wave mode cancellation |
| US9998870B1 (en) | 2016-12-08 | 2018-06-12 | At&T Intellectual Property I, L.P. | Method and apparatus for proximity sensing |
| US9997819B2 (en) | 2015-06-09 | 2018-06-12 | At&T Intellectual Property I, L.P. | Transmission medium and method for facilitating propagation of electromagnetic waves via a core |
| US9999038B2 (en) | 2013-05-31 | 2018-06-12 | At&T Intellectual Property I, L.P. | Remote distributed antenna system |
| US10009901B2 (en) | 2015-09-16 | 2018-06-26 | At&T Intellectual Property I, L.P. | Method, apparatus, and computer-readable storage medium for managing utilization of wireless resources between base stations |
| US10009067B2 (en) | 2014-12-04 | 2018-06-26 | At&T Intellectual Property I, L.P. | Method and apparatus for configuring a communication interface |
| US10009063B2 (en) | 2015-09-16 | 2018-06-26 | At&T Intellectual Property I, L.P. | Method and apparatus for use with a radio distributed antenna system having an out-of-band reference signal |
| US10009065B2 (en) | 2012-12-05 | 2018-06-26 | At&T Intellectual Property I, L.P. | Backhaul link for distributed antenna system |
| US10020587B2 (en) | 2015-07-31 | 2018-07-10 | At&T Intellectual Property I, L.P. | Radial antenna and methods for use therewith |
| US10020844B2 (en) | 2016-12-06 | 2018-07-10 | T&T Intellectual Property I, L.P. | Method and apparatus for broadcast communication via guided waves |
| US10027397B2 (en) | 2016-12-07 | 2018-07-17 | At&T Intellectual Property I, L.P. | Distributed antenna system and methods for use therewith |
| US10033107B2 (en) | 2015-07-14 | 2018-07-24 | At&T Intellectual Property I, L.P. | Method and apparatus for coupling an antenna to a device |
| US10033108B2 (en) | 2015-07-14 | 2018-07-24 | At&T Intellectual Property I, L.P. | Apparatus and methods for generating an electromagnetic wave having a wave mode that mitigates interference |
| US10044409B2 (en) | 2015-07-14 | 2018-08-07 | At&T Intellectual Property I, L.P. | Transmission medium and methods for use therewith |
| US10051483B2 (en) | 2015-10-16 | 2018-08-14 | At&T Intellectual Property I, L.P. | Method and apparatus for directing wireless signals |
| US10051629B2 (en) | 2015-09-16 | 2018-08-14 | At&T Intellectual Property I, L.P. | Method and apparatus for use with a radio distributed antenna system having an in-band reference signal |
| US10069535B2 (en) | 2016-12-08 | 2018-09-04 | At&T Intellectual Property I, L.P. | Apparatus and methods for launching electromagnetic waves having a certain electric field structure |
| US10074890B2 (en) | 2015-10-02 | 2018-09-11 | At&T Intellectual Property I, L.P. | Communication device and antenna with integrated light assembly |
| US10079661B2 (en) | 2015-09-16 | 2018-09-18 | At&T Intellectual Property I, L.P. | Method and apparatus for use with a radio distributed antenna system having a clock reference |
| US10090594B2 (en) | 2016-11-23 | 2018-10-02 | At&T Intellectual Property I, L.P. | Antenna system having structural configurations for assembly |
| US10090606B2 (en) | 2015-07-15 | 2018-10-02 | At&T Intellectual Property I, L.P. | Antenna system with dielectric array and methods for use therewith |
| US10103422B2 (en) | 2016-12-08 | 2018-10-16 | At&T Intellectual Property I, L.P. | Method and apparatus for mounting network devices |
| US10103801B2 (en) | 2015-06-03 | 2018-10-16 | At&T Intellectual Property I, L.P. | Host node device and methods for use therewith |
| US10135145B2 (en) | 2016-12-06 | 2018-11-20 | At&T Intellectual Property I, L.P. | Apparatus and methods for generating an electromagnetic wave along a transmission medium |
| US10135147B2 (en) | 2016-10-18 | 2018-11-20 | At&T Intellectual Property I, L.P. | Apparatus and methods for launching guided waves via an antenna |
| US10136434B2 (en) | 2015-09-16 | 2018-11-20 | At&T Intellectual Property I, L.P. | Method and apparatus for use with a radio distributed antenna system having an ultra-wideband control channel |
| US10135146B2 (en) | 2016-10-18 | 2018-11-20 | At&T Intellectual Property I, L.P. | Apparatus and methods for launching guided waves via circuits |
| US10142086B2 (en) | 2015-06-11 | 2018-11-27 | At&T Intellectual Property I, L.P. | Repeater and methods for use therewith |
| US10139820B2 (en) | 2016-12-07 | 2018-11-27 | At&T Intellectual Property I, L.P. | Method and apparatus for deploying equipment of a communication system |
| US10144036B2 (en) | 2015-01-30 | 2018-12-04 | At&T Intellectual Property I, L.P. | Method and apparatus for mitigating interference affecting a propagation of electromagnetic waves guided by a transmission medium |
| US10148016B2 (en) | 2015-07-14 | 2018-12-04 | At&T Intellectual Property I, L.P. | Apparatus and methods for communicating utilizing an antenna array |
| US10154493B2 (en) | 2015-06-03 | 2018-12-11 | At&T Intellectual Property I, L.P. | Network termination and methods for use therewith |
| US10168695B2 (en) | 2016-12-07 | 2019-01-01 | At&T Intellectual Property I, L.P. | Method and apparatus for controlling an unmanned aircraft |
| US10170840B2 (en) | 2015-07-14 | 2019-01-01 | At&T Intellectual Property I, L.P. | Apparatus and methods for sending or receiving electromagnetic signals |
| US10178445B2 (en) | 2016-11-23 | 2019-01-08 | At&T Intellectual Property I, L.P. | Methods, devices, and systems for load balancing between a plurality of waveguides |
| US10205655B2 (en) | 2015-07-14 | 2019-02-12 | At&T Intellectual Property I, L.P. | Apparatus and methods for communicating utilizing an antenna array and multiple communication paths |
| US10224634B2 (en) | 2016-11-03 | 2019-03-05 | At&T Intellectual Property I, L.P. | Methods and apparatus for adjusting an operational characteristic of an antenna |
| US10225025B2 (en) | 2016-11-03 | 2019-03-05 | At&T Intellectual Property I, L.P. | Method and apparatus for detecting a fault in a communication system |
| US10243784B2 (en) | 2014-11-20 | 2019-03-26 | At&T Intellectual Property I, L.P. | System for generating topology information and methods thereof |
| US10243270B2 (en) | 2016-12-07 | 2019-03-26 | At&T Intellectual Property I, L.P. | Beam adaptive multi-feed dielectric antenna system and methods for use therewith |
| US10264586B2 (en) | 2016-12-09 | 2019-04-16 | At&T Mobility Ii Llc | Cloud-based packet controller and methods for use therewith |
| US10291311B2 (en) | 2016-09-09 | 2019-05-14 | At&T Intellectual Property I, L.P. | Method and apparatus for mitigating a fault in a distributed antenna system |
| US10291334B2 (en) | 2016-11-03 | 2019-05-14 | At&T Intellectual Property I, L.P. | System for detecting a fault in a communication system |
| US10298293B2 (en) | 2017-03-13 | 2019-05-21 | At&T Intellectual Property I, L.P. | Apparatus of communication utilizing wireless network devices |
| US10305190B2 (en) | 2016-12-01 | 2019-05-28 | At&T Intellectual Property I, L.P. | Reflecting dielectric antenna system and methods for use therewith |
| US10312567B2 (en) | 2016-10-26 | 2019-06-04 | At&T Intellectual Property I, L.P. | Launcher with planar strip antenna and methods for use therewith |
| US10320586B2 (en) | 2015-07-14 | 2019-06-11 | At&T Intellectual Property I, L.P. | Apparatus and methods for generating non-interfering electromagnetic waves on an insulated transmission medium |
| US10326494B2 (en) | 2016-12-06 | 2019-06-18 | At&T Intellectual Property I, L.P. | Apparatus for measurement de-embedding and methods for use therewith |
| US10326689B2 (en) | 2016-12-08 | 2019-06-18 | At&T Intellectual Property I, L.P. | Method and system for providing alternative communication paths |
| US10340601B2 (en) | 2016-11-23 | 2019-07-02 | At&T Intellectual Property I, L.P. | Multi-antenna system and methods for use therewith |
| US10340573B2 (en) | 2016-10-26 | 2019-07-02 | At&T Intellectual Property I, L.P. | Launcher with cylindrical coupling device and methods for use therewith |
| US10340983B2 (en) | 2016-12-09 | 2019-07-02 | At&T Intellectual Property I, L.P. | Method and apparatus for surveying remote sites via guided wave communications |
| US10341142B2 (en) | 2015-07-14 | 2019-07-02 | At&T Intellectual Property I, L.P. | Apparatus and methods for generating non-interfering electromagnetic waves on an uninsulated conductor |
| US10340603B2 (en) | 2016-11-23 | 2019-07-02 | At&T Intellectual Property I, L.P. | Antenna system having shielded structural configurations for assembly |
| US10340600B2 (en) | 2016-10-18 | 2019-07-02 | At&T Intellectual Property I, L.P. | Apparatus and methods for launching guided waves via plural waveguide systems |
| US10348391B2 (en) | 2015-06-03 | 2019-07-09 | At&T Intellectual Property I, L.P. | Client node device with frequency conversion and methods for use therewith |
| US10355367B2 (en) | 2015-10-16 | 2019-07-16 | At&T Intellectual Property I, L.P. | Antenna structure for exchanging wireless signals |
| US10361489B2 (en) | 2016-12-01 | 2019-07-23 | At&T Intellectual Property I, L.P. | Dielectric dish antenna system and methods for use therewith |
| US10359749B2 (en) | 2016-12-07 | 2019-07-23 | At&T Intellectual Property I, L.P. | Method and apparatus for utilities management via guided wave communication |
| US10374316B2 (en) | 2016-10-21 | 2019-08-06 | At&T Intellectual Property I, L.P. | System and dielectric antenna with non-uniform dielectric |
| US10382976B2 (en) | 2016-12-06 | 2019-08-13 | At&T Intellectual Property I, L.P. | Method and apparatus for managing wireless communications based on communication paths and network device positions |
| US10389037B2 (en) | 2016-12-08 | 2019-08-20 | At&T Intellectual Property I, L.P. | Apparatus and methods for selecting sections of an antenna array and use therewith |
| US10389029B2 (en) | 2016-12-07 | 2019-08-20 | At&T Intellectual Property I, L.P. | Multi-feed dielectric antenna system with core selection and methods for use therewith |
| US10396887B2 (en) | 2015-06-03 | 2019-08-27 | At&T Intellectual Property I, L.P. | Client node device and methods for use therewith |
| US10411356B2 (en) | 2016-12-08 | 2019-09-10 | At&T Intellectual Property I, L.P. | Apparatus and methods for selectively targeting communication devices with an antenna array |
| US10439675B2 (en) | 2016-12-06 | 2019-10-08 | At&T Intellectual Property I, L.P. | Method and apparatus for repeating guided wave communication signals |
| US10446936B2 (en) | 2016-12-07 | 2019-10-15 | At&T Intellectual Property I, L.P. | Multi-feed dielectric antenna system and methods for use therewith |
| US10498044B2 (en) | 2016-11-03 | 2019-12-03 | At&T Intellectual Property I, L.P. | Apparatus for configuring a surface of an antenna |
| US10530505B2 (en) | 2016-12-08 | 2020-01-07 | At&T Intellectual Property I, L.P. | Apparatus and methods for launching electromagnetic waves along a transmission medium |
| US10535928B2 (en) | 2016-11-23 | 2020-01-14 | At&T Intellectual Property I, L.P. | Antenna system and methods for use therewith |
| US10547348B2 (en) | 2016-12-07 | 2020-01-28 | At&T Intellectual Property I, L.P. | Method and apparatus for switching transmission mediums in a communication system |
| US10601494B2 (en) | 2016-12-08 | 2020-03-24 | At&T Intellectual Property I, L.P. | Dual-band communication device and method for use therewith |
| US10637149B2 (en) | 2016-12-06 | 2020-04-28 | At&T Intellectual Property I, L.P. | Injection molded dielectric antenna and methods for use therewith |
| US10650940B2 (en) | 2015-05-15 | 2020-05-12 | At&T Intellectual Property I, L.P. | Transmission medium having a conductive material and methods for use therewith |
| US10665942B2 (en) | 2015-10-16 | 2020-05-26 | At&T Intellectual Property I, L.P. | Method and apparatus for adjusting wireless communications |
| US10679767B2 (en) | 2015-05-15 | 2020-06-09 | At&T Intellectual Property I, L.P. | Transmission medium having a conductive material and methods for use therewith |
| US10694379B2 (en) | 2016-12-06 | 2020-06-23 | At&T Intellectual Property I, L.P. | Waveguide system with device-based authentication and methods for use therewith |
| US10727599B2 (en) | 2016-12-06 | 2020-07-28 | At&T Intellectual Property I, L.P. | Launcher with slot antenna and methods for use therewith |
| US10755542B2 (en) | 2016-12-06 | 2020-08-25 | At&T Intellectual Property I, L.P. | Method and apparatus for surveillance via guided wave communication |
| US10777873B2 (en) | 2016-12-08 | 2020-09-15 | At&T Intellectual Property I, L.P. | Method and apparatus for mounting network devices |
| US10784670B2 (en) | 2015-07-23 | 2020-09-22 | At&T Intellectual Property I, L.P. | Antenna support for aligning an antenna |
| US10811767B2 (en) | 2016-10-21 | 2020-10-20 | At&T Intellectual Property I, L.P. | System and dielectric antenna with convex dielectric radome |
| US10819035B2 (en) | 2016-12-06 | 2020-10-27 | At&T Intellectual Property I, L.P. | Launcher with helical antenna and methods for use therewith |
| US10916969B2 (en) | 2016-12-08 | 2021-02-09 | At&T Intellectual Property I, L.P. | Method and apparatus for providing power using an inductive coupling |
| US10938108B2 (en) | 2016-12-08 | 2021-03-02 | At&T Intellectual Property I, L.P. | Frequency selective multi-feed dielectric antenna system and methods for use therewith |
| US11032819B2 (en) | 2016-09-15 | 2021-06-08 | At&T Intellectual Property I, L.P. | Method and apparatus for use with a radio distributed antenna system having a control channel reference signal |
| Publication number | Priority date | Publication date | Assignee | Title |
|---|---|---|---|---|
| CN101743695A (en)* | 2007-06-25 | 2010-06-16 | 电缆管理者奥地利有限责任两合公司 | Network and method for transmitting data in a system of pipes |
| US10009065B2 (en) | 2012-12-05 | 2018-06-26 | At&T Intellectual Property I, L.P. | Backhaul link for distributed antenna system |
| US9699785B2 (en) | 2012-12-05 | 2017-07-04 | At&T Intellectual Property I, L.P. | Backhaul link for distributed antenna system |
| US10194437B2 (en) | 2012-12-05 | 2019-01-29 | At&T Intellectual Property I, L.P. | Backhaul link for distributed antenna system |
| US9788326B2 (en) | 2012-12-05 | 2017-10-10 | At&T Intellectual Property I, L.P. | Backhaul link for distributed antenna system |
| US9930668B2 (en) | 2013-05-31 | 2018-03-27 | At&T Intellectual Property I, L.P. | Remote distributed antenna system |
| US10051630B2 (en) | 2013-05-31 | 2018-08-14 | At&T Intellectual Property I, L.P. | Remote distributed antenna system |
| US9999038B2 (en) | 2013-05-31 | 2018-06-12 | At&T Intellectual Property I, L.P. | Remote distributed antenna system |
| US10091787B2 (en) | 2013-05-31 | 2018-10-02 | At&T Intellectual Property I, L.P. | Remote distributed antenna system |
| US9525524B2 (en) | 2013-05-31 | 2016-12-20 | At&T Intellectual Property I, L.P. | Remote distributed antenna system |
| US9467870B2 (en) | 2013-11-06 | 2016-10-11 | At&T Intellectual Property I, L.P. | Surface-wave communications and methods thereof |
| US9674711B2 (en) | 2013-11-06 | 2017-06-06 | At&T Intellectual Property I, L.P. | Surface-wave communications and methods thereof |
| US9661505B2 (en) | 2013-11-06 | 2017-05-23 | At&T Intellectual Property I, L.P. | Surface-wave communications and methods thereof |
| US9209902B2 (en) | 2013-12-10 | 2015-12-08 | At&T Intellectual Property I, L.P. | Quasi-optical coupler |
| US9876584B2 (en) | 2013-12-10 | 2018-01-23 | At&T Intellectual Property I, L.P. | Quasi-optical coupler |
| US9794003B2 (en) | 2013-12-10 | 2017-10-17 | At&T Intellectual Property I, L.P. | Quasi-optical coupler |
| US9479266B2 (en) | 2013-12-10 | 2016-10-25 | At&T Intellectual Property I, L.P. | Quasi-optical coupler |
| US10096881B2 (en) | 2014-08-26 | 2018-10-09 | At&T Intellectual Property I, L.P. | Guided wave couplers for coupling electromagnetic waves to an outer surface of a transmission medium |
| US9692101B2 (en) | 2014-08-26 | 2017-06-27 | At&T Intellectual Property I, L.P. | Guided wave couplers for coupling electromagnetic waves between a waveguide surface and a surface of a wire |
| US9768833B2 (en) | 2014-09-15 | 2017-09-19 | At&T Intellectual Property I, L.P. | Method and apparatus for sensing a condition in a transmission medium of electromagnetic waves |
| US9755697B2 (en) | 2014-09-15 | 2017-09-05 | At&T Intellectual Property I, L.P. | Method and apparatus for sensing a condition in a transmission medium of electromagnetic waves |
| US10063280B2 (en) | 2014-09-17 | 2018-08-28 | At&T Intellectual Property I, L.P. | Monitoring and mitigating conditions in a communication network |
| US9906269B2 (en) | 2014-09-17 | 2018-02-27 | At&T Intellectual Property I, L.P. | Monitoring and mitigating conditions in a communication network |
| US9628854B2 (en) | 2014-09-29 | 2017-04-18 | At&T Intellectual Property I, L.P. | Method and apparatus for distributing content in a communication network |
| US9615269B2 (en) | 2014-10-02 | 2017-04-04 | At&T Intellectual Property I, L.P. | Method and apparatus that provides fault tolerance in a communication network |
| US9998932B2 (en) | 2014-10-02 | 2018-06-12 | At&T Intellectual Property I, L.P. | Method and apparatus that provides fault tolerance in a communication network |
| US9973416B2 (en) | 2014-10-02 | 2018-05-15 | At&T Intellectual Property I, L.P. | Method and apparatus that provides fault tolerance in a communication network |
| US9685992B2 (en) | 2014-10-03 | 2017-06-20 | At&T Intellectual Property I, L.P. | Circuit panel network and methods thereof |
| US9866276B2 (en) | 2014-10-10 | 2018-01-09 | At&T Intellectual Property I, L.P. | Method and apparatus for arranging communication sessions in a communication system |
| US9503189B2 (en) | 2014-10-10 | 2016-11-22 | At&T Intellectual Property I, L.P. | Method and apparatus for arranging communication sessions in a communication system |
| US9847850B2 (en) | 2014-10-14 | 2017-12-19 | At&T Intellectual Property I, L.P. | Method and apparatus for adjusting a mode of communication in a communication network |
| US9973299B2 (en) | 2014-10-14 | 2018-05-15 | At&T Intellectual Property I, L.P. | Method and apparatus for adjusting a mode of communication in a communication network |
| US9762289B2 (en) | 2014-10-14 | 2017-09-12 | At&T Intellectual Property I, L.P. | Method and apparatus for transmitting or receiving signals in a transportation system |
| US9596001B2 (en) | 2014-10-21 | 2017-03-14 | At&T Intellectual Property I, L.P. | Apparatus for providing communication services and methods thereof |
| US9571209B2 (en) | 2014-10-21 | 2017-02-14 | At&T Intellectual Property I, L.P. | Transmission device with impairment compensation and methods for use therewith |
| US9705610B2 (en) | 2014-10-21 | 2017-07-11 | At&T Intellectual Property I, L.P. | Transmission device with impairment compensation and methods for use therewith |
| US9653770B2 (en) | 2014-10-21 | 2017-05-16 | At&T Intellectual Property I, L.P. | Guided wave coupler, coupling module and methods for use therewith |
| US9577306B2 (en) | 2014-10-21 | 2017-02-21 | At&T Intellectual Property I, L.P. | Guided-wave transmission device and methods for use therewith |
| US9627768B2 (en) | 2014-10-21 | 2017-04-18 | At&T Intellectual Property I, L.P. | Guided-wave transmission device with non-fundamental mode propagation and methods for use therewith |
| US9577307B2 (en) | 2014-10-21 | 2017-02-21 | At&T Intellectual Property I, L.P. | Guided-wave transmission device and methods for use therewith |
| US9948355B2 (en) | 2014-10-21 | 2018-04-17 | At&T Intellectual Property I, L.P. | Apparatus for providing communication services and methods thereof |
| US9954286B2 (en) | 2014-10-21 | 2018-04-24 | At&T Intellectual Property I, L.P. | Guided-wave transmission device with non-fundamental mode propagation and methods for use therewith |
| US9876587B2 (en) | 2014-10-21 | 2018-01-23 | At&T Intellectual Property I, L.P. | Transmission device with impairment compensation and methods for use therewith |
| US9960808B2 (en) | 2014-10-21 | 2018-05-01 | At&T Intellectual Property I, L.P. | Guided-wave transmission device and methods for use therewith |
| US9564947B2 (en) | 2014-10-21 | 2017-02-07 | At&T Intellectual Property I, L.P. | Guided-wave transmission device with diversity and methods for use therewith |
| US9525210B2 (en) | 2014-10-21 | 2016-12-20 | At&T Intellectual Property I, L.P. | Guided-wave transmission device with non-fundamental mode propagation and methods for use therewith |
| US9871558B2 (en) | 2014-10-21 | 2018-01-16 | At&T Intellectual Property I, L.P. | Guided-wave transmission device and methods for use therewith |
| US9520945B2 (en) | 2014-10-21 | 2016-12-13 | At&T Intellectual Property I, L.P. | Apparatus for providing communication services and methods thereof |
| US9912033B2 (en) | 2014-10-21 | 2018-03-06 | At&T Intellectual Property I, Lp | Guided wave coupler, coupling module and methods for use therewith |
| US9769020B2 (en) | 2014-10-21 | 2017-09-19 | At&T Intellectual Property I, L.P. | Method and apparatus for responding to events affecting communications in a communication network |
| US9780834B2 (en) | 2014-10-21 | 2017-10-03 | At&T Intellectual Property I, L.P. | Method and apparatus for transmitting electromagnetic waves |
| US9312919B1 (en) | 2014-10-21 | 2016-04-12 | At&T Intellectual Property I, Lp | Transmission device with impairment compensation and methods for use therewith |
| US9749083B2 (en) | 2014-11-20 | 2017-08-29 | At&T Intellectual Property I, L.P. | Transmission device with mode division multiplexing and methods for use therewith |
| US9531427B2 (en) | 2014-11-20 | 2016-12-27 | At&T Intellectual Property I, L.P. | Transmission device with mode division multiplexing and methods for use therewith |
| US10243784B2 (en) | 2014-11-20 | 2019-03-26 | At&T Intellectual Property I, L.P. | System for generating topology information and methods thereof |
| US9544006B2 (en) | 2014-11-20 | 2017-01-10 | At&T Intellectual Property I, L.P. | Transmission device with mode division multiplexing and methods for use therewith |
| US9654173B2 (en) | 2014-11-20 | 2017-05-16 | At&T Intellectual Property I, L.P. | Apparatus for powering a communication device and methods thereof |
| US9800327B2 (en) | 2014-11-20 | 2017-10-24 | At&T Intellectual Property I, L.P. | Apparatus for controlling operations of a communication device and methods thereof |
| US9680670B2 (en) | 2014-11-20 | 2017-06-13 | At&T Intellectual Property I, L.P. | Transmission device with channel equalization and control and methods for use therewith |
| US9712350B2 (en) | 2014-11-20 | 2017-07-18 | At&T Intellectual Property I, L.P. | Transmission device with channel equalization and control and methods for use therewith |
| US9954287B2 (en) | 2014-11-20 | 2018-04-24 | At&T Intellectual Property I, L.P. | Apparatus for converting wireless signals and electromagnetic waves and methods thereof |
| US9742521B2 (en) | 2014-11-20 | 2017-08-22 | At&T Intellectual Property I, L.P. | Transmission device with mode division multiplexing and methods for use therewith |
| US10009067B2 (en) | 2014-12-04 | 2018-06-26 | At&T Intellectual Property I, L.P. | Method and apparatus for configuring a communication interface |
| US9742462B2 (en) | 2014-12-04 | 2017-08-22 | At&T Intellectual Property I, L.P. | Transmission medium and communication interfaces and methods for use therewith |
| US10144036B2 (en) | 2015-01-30 | 2018-12-04 | At&T Intellectual Property I, L.P. | Method and apparatus for mitigating interference affecting a propagation of electromagnetic waves guided by a transmission medium |
| US9876571B2 (en) | 2015-02-20 | 2018-01-23 | At&T Intellectual Property I, Lp | Guided-wave transmission device with non-fundamental mode propagation and methods for use therewith |
| US9876570B2 (en) | 2015-02-20 | 2018-01-23 | At&T Intellectual Property I, Lp | Guided-wave transmission device with non-fundamental mode propagation and methods for use therewith |
| US9749013B2 (en) | 2015-03-17 | 2017-08-29 | At&T Intellectual Property I, L.P. | Method and apparatus for reducing attenuation of electromagnetic waves guided by a transmission medium |
| US10224981B2 (en) | 2015-04-24 | 2019-03-05 | At&T Intellectual Property I, Lp | Passive electrical coupling device and methods for use therewith |
| US9793955B2 (en) | 2015-04-24 | 2017-10-17 | At&T Intellectual Property I, Lp | Passive electrical coupling device and methods for use therewith |
| US9793954B2 (en) | 2015-04-28 | 2017-10-17 | At&T Intellectual Property I, L.P. | Magnetic coupling device and methods for use therewith |
| US9948354B2 (en) | 2015-04-28 | 2018-04-17 | At&T Intellectual Property I, L.P. | Magnetic coupling device with reflective plate and methods for use therewith |
| US9871282B2 (en) | 2015-05-14 | 2018-01-16 | At&T Intellectual Property I, L.P. | At least one transmission medium having a dielectric surface that is covered at least in part by a second dielectric |
| US9490869B1 (en) | 2015-05-14 | 2016-11-08 | At&T Intellectual Property I, L.P. | Transmission medium having multiple cores and methods for use therewith |
| US9887447B2 (en) | 2015-05-14 | 2018-02-06 | At&T Intellectual Property I, L.P. | Transmission medium having multiple cores and methods for use therewith |
| US10650940B2 (en) | 2015-05-15 | 2020-05-12 | At&T Intellectual Property I, L.P. | Transmission medium having a conductive material and methods for use therewith |
| US10679767B2 (en) | 2015-05-15 | 2020-06-09 | At&T Intellectual Property I, L.P. | Transmission medium having a conductive material and methods for use therewith |
| US9917341B2 (en) | 2015-05-27 | 2018-03-13 | At&T Intellectual Property I, L.P. | Apparatus and method for launching electromagnetic waves and for modifying radial dimensions of the propagating electromagnetic waves |
| US10154493B2 (en) | 2015-06-03 | 2018-12-11 | At&T Intellectual Property I, L.P. | Network termination and methods for use therewith |
| US10812174B2 (en) | 2015-06-03 | 2020-10-20 | At&T Intellectual Property I, L.P. | Client node device and methods for use therewith |
| US10396887B2 (en) | 2015-06-03 | 2019-08-27 | At&T Intellectual Property I, L.P. | Client node device and methods for use therewith |
| US10348391B2 (en) | 2015-06-03 | 2019-07-09 | At&T Intellectual Property I, L.P. | Client node device with frequency conversion and methods for use therewith |
| US9866309B2 (en) | 2015-06-03 | 2018-01-09 | At&T Intellectual Property I, Lp | Host node device and methods for use therewith |
| US9935703B2 (en) | 2015-06-03 | 2018-04-03 | At&T Intellectual Property I, L.P. | Host node device and methods for use therewith |
| US10050697B2 (en) | 2015-06-03 | 2018-08-14 | At&T Intellectual Property I, L.P. | Host node device and methods for use therewith |
| US9912381B2 (en) | 2015-06-03 | 2018-03-06 | At&T Intellectual Property I, Lp | Network termination and methods for use therewith |
| US9967002B2 (en) | 2015-06-03 | 2018-05-08 | At&T Intellectual I, Lp | Network termination and methods for use therewith |
| US9912382B2 (en) | 2015-06-03 | 2018-03-06 | At&T Intellectual Property I, Lp | Network termination and methods for use therewith |
| US10103801B2 (en) | 2015-06-03 | 2018-10-16 | At&T Intellectual Property I, L.P. | Host node device and methods for use therewith |
| US9913139B2 (en) | 2015-06-09 | 2018-03-06 | At&T Intellectual Property I, L.P. | Signal fingerprinting for authentication of communicating devices |
| US9997819B2 (en) | 2015-06-09 | 2018-06-12 | At&T Intellectual Property I, L.P. | Transmission medium and method for facilitating propagation of electromagnetic waves via a core |
| US10027398B2 (en) | 2015-06-11 | 2018-07-17 | At&T Intellectual Property I, Lp | Repeater and methods for use therewith |
| US10142010B2 (en) | 2015-06-11 | 2018-11-27 | At&T Intellectual Property I, L.P. | Repeater and methods for use therewith |
| US10142086B2 (en) | 2015-06-11 | 2018-11-27 | At&T Intellectual Property I, L.P. | Repeater and methods for use therewith |
| US9608692B2 (en) | 2015-06-11 | 2017-03-28 | At&T Intellectual Property I, L.P. | Repeater and methods for use therewith |
| US9820146B2 (en) | 2015-06-12 | 2017-11-14 | At&T Intellectual Property I, L.P. | Method and apparatus for authentication and identity management of communicating devices |
| US9667317B2 (en) | 2015-06-15 | 2017-05-30 | At&T Intellectual Property I, L.P. | Method and apparatus for providing security using network traffic adjustments |
| US10090601B2 (en) | 2015-06-25 | 2018-10-02 | At&T Intellectual Property I, L.P. | Waveguide system and methods for inducing a non-fundamental wave mode on a transmission medium |
| US9787412B2 (en) | 2015-06-25 | 2017-10-10 | At&T Intellectual Property I, L.P. | Methods and apparatus for inducing a fundamental wave mode on a transmission medium |
| US9865911B2 (en) | 2015-06-25 | 2018-01-09 | At&T Intellectual Property I, L.P. | Waveguide system for slot radiating first electromagnetic waves that are combined into a non-fundamental wave mode second electromagnetic wave on a transmission medium |
| US9509415B1 (en) | 2015-06-25 | 2016-11-29 | At&T Intellectual Property I, L.P. | Methods and apparatus for inducing a fundamental wave mode on a transmission medium |
| US9882657B2 (en) | 2015-06-25 | 2018-01-30 | At&T Intellectual Property I, L.P. | Methods and apparatus for inducing a fundamental wave mode on a transmission medium |
| US9640850B2 (en) | 2015-06-25 | 2017-05-02 | At&T Intellectual Property I, L.P. | Methods and apparatus for inducing a non-fundamental wave mode on a transmission medium |
| US10069185B2 (en) | 2015-06-25 | 2018-09-04 | At&T Intellectual Property I, L.P. | Methods and apparatus for inducing a non-fundamental wave mode on a transmission medium |
| US10320586B2 (en) | 2015-07-14 | 2019-06-11 | At&T Intellectual Property I, L.P. | Apparatus and methods for generating non-interfering electromagnetic waves on an insulated transmission medium |
| US9847566B2 (en) | 2015-07-14 | 2017-12-19 | At&T Intellectual Property I, L.P. | Method and apparatus for adjusting a field of a signal to mitigate interference |
| US10341142B2 (en) | 2015-07-14 | 2019-07-02 | At&T Intellectual Property I, L.P. | Apparatus and methods for generating non-interfering electromagnetic waves on an uninsulated conductor |
| US10033107B2 (en) | 2015-07-14 | 2018-07-24 | At&T Intellectual Property I, L.P. | Method and apparatus for coupling an antenna to a device |
| US9836957B2 (en) | 2015-07-14 | 2017-12-05 | At&T Intellectual Property I, L.P. | Method and apparatus for communicating with premises equipment |
| US10205655B2 (en) | 2015-07-14 | 2019-02-12 | At&T Intellectual Property I, L.P. | Apparatus and methods for communicating utilizing an antenna array and multiple communication paths |
| US10170840B2 (en) | 2015-07-14 | 2019-01-01 | At&T Intellectual Property I, L.P. | Apparatus and methods for sending or receiving electromagnetic signals |
| US9722318B2 (en) | 2015-07-14 | 2017-08-01 | At&T Intellectual Property I, L.P. | Method and apparatus for coupling an antenna to a device |
| US9882257B2 (en) | 2015-07-14 | 2018-01-30 | At&T Intellectual Property I, L.P. | Method and apparatus for launching a wave mode that mitigates interference |
| US10148016B2 (en) | 2015-07-14 | 2018-12-04 | At&T Intellectual Property I, L.P. | Apparatus and methods for communicating utilizing an antenna array |
| US9929755B2 (en) | 2015-07-14 | 2018-03-27 | At&T Intellectual Property I, L.P. | Method and apparatus for coupling an antenna to a device |
| US9628116B2 (en) | 2015-07-14 | 2017-04-18 | At&T Intellectual Property I, L.P. | Apparatus and methods for transmitting wireless signals |
| US9947982B2 (en) | 2015-07-14 | 2018-04-17 | At&T Intellectual Property I, Lp | Dielectric transmission medium connector and methods for use therewith |
| US10044409B2 (en) | 2015-07-14 | 2018-08-07 | At&T Intellectual Property I, L.P. | Transmission medium and methods for use therewith |
| US9853342B2 (en) | 2015-07-14 | 2017-12-26 | At&T Intellectual Property I, L.P. | Dielectric transmission medium connector and methods for use therewith |
| US10033108B2 (en) | 2015-07-14 | 2018-07-24 | At&T Intellectual Property I, L.P. | Apparatus and methods for generating an electromagnetic wave having a wave mode that mitigates interference |
| US9608740B2 (en) | 2015-07-15 | 2017-03-28 | At&T Intellectual Property I, L.P. | Method and apparatus for launching a wave mode that mitigates interference |
| US9793951B2 (en) | 2015-07-15 | 2017-10-17 | At&T Intellectual Property I, L.P. | Method and apparatus for launching a wave mode that mitigates interference |
| US10090606B2 (en) | 2015-07-15 | 2018-10-02 | At&T Intellectual Property I, L.P. | Antenna system with dielectric array and methods for use therewith |
| US9912027B2 (en) | 2015-07-23 | 2018-03-06 | At&T Intellectual Property I, L.P. | Method and apparatus for exchanging communication signals |
| US10074886B2 (en) | 2015-07-23 | 2018-09-11 | At&T Intellectual Property I, L.P. | Dielectric transmission medium comprising a plurality of rigid dielectric members coupled together in a ball and socket configuration |
| US9749053B2 (en) | 2015-07-23 | 2017-08-29 | At&T Intellectual Property I, L.P. | Node device, repeater and methods for use therewith |
| US9806818B2 (en) | 2015-07-23 | 2017-10-31 | At&T Intellectual Property I, Lp | Node device, repeater and methods for use therewith |
| US9871283B2 (en) | 2015-07-23 | 2018-01-16 | At&T Intellectual Property I, Lp | Transmission medium having a dielectric core comprised of plural members connected by a ball and socket configuration |
| US10784670B2 (en) | 2015-07-23 | 2020-09-22 | At&T Intellectual Property I, L.P. | Antenna support for aligning an antenna |
| US9948333B2 (en) | 2015-07-23 | 2018-04-17 | At&T Intellectual Property I, L.P. | Method and apparatus for wireless communications to mitigate interference |
| US10020587B2 (en) | 2015-07-31 | 2018-07-10 | At&T Intellectual Property I, L.P. | Radial antenna and methods for use therewith |
| US9461706B1 (en) | 2015-07-31 | 2016-10-04 | At&T Intellectual Property I, Lp | Method and apparatus for exchanging communication signals |
| US9735833B2 (en) | 2015-07-31 | 2017-08-15 | At&T Intellectual Property I, L.P. | Method and apparatus for communications management in a neighborhood network |
| US9838078B2 (en) | 2015-07-31 | 2017-12-05 | At&T Intellectual Property I, L.P. | Method and apparatus for exchanging communication signals |
| US9967173B2 (en) | 2015-07-31 | 2018-05-08 | At&T Intellectual Property I, L.P. | Method and apparatus for authentication and identity management of communicating devices |
| US9904535B2 (en) | 2015-09-14 | 2018-02-27 | At&T Intellectual Property I, L.P. | Method and apparatus for distributing software |
| US10931330B2 (en) | 2015-09-16 | 2021-02-23 | At&T Intellectual Property I, L.P. | Method and apparatus for use with a radio distributed antenna system having an out-of- band reference signal |
| US10772102B2 (en) | 2015-09-16 | 2020-09-08 | At&T Intellectual Property I, L.P. | Method and apparatus for managing utilization of wireless resources via use of a reference signal to reduce distortion |
| US10079661B2 (en) | 2015-09-16 | 2018-09-18 | At&T Intellectual Property I, L.P. | Method and apparatus for use with a radio distributed antenna system having a clock reference |
| US9973242B2 (en) | 2015-09-16 | 2018-05-15 | At&T Intellectual Property I, L.P. | Method and apparatus for use with a radio distributed antenna system |
| US10009063B2 (en) | 2015-09-16 | 2018-06-26 | At&T Intellectual Property I, L.P. | Method and apparatus for use with a radio distributed antenna system having an out-of-band reference signal |
| US10396954B2 (en) | 2015-09-16 | 2019-08-27 | At&T Intellectual Property I, L.P. | Method and apparatus for use with a radio distributed antenna system having a clock reference |
| US10314047B2 (en) | 2015-09-16 | 2019-06-04 | At&T Intellectual Property I, L.P. | Method and apparatus for managing utilization of wireless resources |
| US10009901B2 (en) | 2015-09-16 | 2018-06-26 | At&T Intellectual Property I, L.P. | Method, apparatus, and computer-readable storage medium for managing utilization of wireless resources between base stations |
| US10547349B2 (en) | 2015-09-16 | 2020-01-28 | At&T Intellectual Property I, L.P. | Method and apparatus for use with a radio distributed antenna system having an out-of-band reference signal |
| US10298371B2 (en) | 2015-09-16 | 2019-05-21 | At&T Intellectual Property I, L.P. | Method and apparatus for use with a radio distributed antenna system having an in-band reference signal |
| US10349418B2 (en) | 2015-09-16 | 2019-07-09 | At&T Intellectual Property I, L.P. | Method and apparatus for managing utilization of wireless resources via use of a reference signal to reduce distortion |
| US10225842B2 (en) | 2015-09-16 | 2019-03-05 | At&T Intellectual Property I, L.P. | Method, device and storage medium for communications using a modulated signal and a reference signal |
| US10136434B2 (en) | 2015-09-16 | 2018-11-20 | At&T Intellectual Property I, L.P. | Method and apparatus for use with a radio distributed antenna system having an ultra-wideband control channel |
| US10051629B2 (en) | 2015-09-16 | 2018-08-14 | At&T Intellectual Property I, L.P. | Method and apparatus for use with a radio distributed antenna system having an in-band reference signal |
| US10356786B2 (en) | 2015-09-16 | 2019-07-16 | At&T Intellectual Property I, L.P. | Method and apparatus for use with a radio distributed antenna system having an ultra-wideband control channel |
| US10736117B2 (en) | 2015-09-16 | 2020-08-04 | At&T Intellectual Property I, L.P. | Method and base station for managing utilization of wireless resources using multiple carrier frequencies |
| US10516515B2 (en) | 2015-09-16 | 2019-12-24 | At&T Intellectual Property I, L.P. | Method and apparatus for use with a radio distributed antenna system having an in-band reference signal |
| US10512092B2 (en) | 2015-09-16 | 2019-12-17 | At&T Intellectual Property I, L.P. | Modulated signals in spectral segments for managing utilization of wireless resources |
| US9769128B2 (en) | 2015-09-28 | 2017-09-19 | At&T Intellectual Property I, L.P. | Method and apparatus for encryption of communications over a network |
| US9729197B2 (en) | 2015-10-01 | 2017-08-08 | At&T Intellectual Property I, L.P. | Method and apparatus for communicating network management traffic over a network |
| US9876264B2 (en) | 2015-10-02 | 2018-01-23 | At&T Intellectual Property I, Lp | Communication system, guided wave switch and methods for use therewith |
| US9882277B2 (en) | 2015-10-02 | 2018-01-30 | At&T Intellectual Property I, Lp | Communication device and antenna assembly with actuated gimbal mount |
| US10074890B2 (en) | 2015-10-02 | 2018-09-11 | At&T Intellectual Property I, L.P. | Communication device and antenna with integrated light assembly |
| US10355367B2 (en) | 2015-10-16 | 2019-07-16 | At&T Intellectual Property I, L.P. | Antenna structure for exchanging wireless signals |
| US10665942B2 (en) | 2015-10-16 | 2020-05-26 | At&T Intellectual Property I, L.P. | Method and apparatus for adjusting wireless communications |
| US10051483B2 (en) | 2015-10-16 | 2018-08-14 | At&T Intellectual Property I, L.P. | Method and apparatus for directing wireless signals |
| US9912419B1 (en) | 2016-08-24 | 2018-03-06 | At&T Intellectual Property I, L.P. | Method and apparatus for managing a fault in a distributed antenna system |
| US9860075B1 (en) | 2016-08-26 | 2018-01-02 | At&T Intellectual Property I, L.P. | Method and communication node for broadband distribution |
| US10291311B2 (en) | 2016-09-09 | 2019-05-14 | At&T Intellectual Property I, L.P. | Method and apparatus for mitigating a fault in a distributed antenna system |
| US11032819B2 (en) | 2016-09-15 | 2021-06-08 | At&T Intellectual Property I, L.P. | Method and apparatus for use with a radio distributed antenna system having a control channel reference signal |
| US20180094782A1 (en)* | 2016-09-30 | 2018-04-05 | Ipsecures Corporation | Intelligent Street Light Structure |
| TWI633254B (en)* | 2016-09-30 | 2018-08-21 | 艾普仕股份有限公司 | Smart street light construction |
| US10539281B2 (en)* | 2016-09-30 | 2020-01-21 | Ipsecures Corporation | Intelligent street light structure |
| US10135146B2 (en) | 2016-10-18 | 2018-11-20 | At&T Intellectual Property I, L.P. | Apparatus and methods for launching guided waves via circuits |
| US10135147B2 (en) | 2016-10-18 | 2018-11-20 | At&T Intellectual Property I, L.P. | Apparatus and methods for launching guided waves via an antenna |
| US10340600B2 (en) | 2016-10-18 | 2019-07-02 | At&T Intellectual Property I, L.P. | Apparatus and methods for launching guided waves via plural waveguide systems |
| US10374316B2 (en) | 2016-10-21 | 2019-08-06 | At&T Intellectual Property I, L.P. | System and dielectric antenna with non-uniform dielectric |
| US10811767B2 (en) | 2016-10-21 | 2020-10-20 | At&T Intellectual Property I, L.P. | System and dielectric antenna with convex dielectric radome |
| US9876605B1 (en) | 2016-10-21 | 2018-01-23 | At&T Intellectual Property I, L.P. | Launcher and coupling system to support desired guided wave mode |
| US9991580B2 (en) | 2016-10-21 | 2018-06-05 | At&T Intellectual Property I, L.P. | Launcher and coupling system for guided wave mode cancellation |
| US10312567B2 (en) | 2016-10-26 | 2019-06-04 | At&T Intellectual Property I, L.P. | Launcher with planar strip antenna and methods for use therewith |
| US10340573B2 (en) | 2016-10-26 | 2019-07-02 | At&T Intellectual Property I, L.P. | Launcher with cylindrical coupling device and methods for use therewith |
| US10291334B2 (en) | 2016-11-03 | 2019-05-14 | At&T Intellectual Property I, L.P. | System for detecting a fault in a communication system |
| US10225025B2 (en) | 2016-11-03 | 2019-03-05 | At&T Intellectual Property I, L.P. | Method and apparatus for detecting a fault in a communication system |
| US10498044B2 (en) | 2016-11-03 | 2019-12-03 | At&T Intellectual Property I, L.P. | Apparatus for configuring a surface of an antenna |
| US10224634B2 (en) | 2016-11-03 | 2019-03-05 | At&T Intellectual Property I, L.P. | Methods and apparatus for adjusting an operational characteristic of an antenna |
| US10340601B2 (en) | 2016-11-23 | 2019-07-02 | At&T Intellectual Property I, L.P. | Multi-antenna system and methods for use therewith |
| US10090594B2 (en) | 2016-11-23 | 2018-10-02 | At&T Intellectual Property I, L.P. | Antenna system having structural configurations for assembly |
| US10340603B2 (en) | 2016-11-23 | 2019-07-02 | At&T Intellectual Property I, L.P. | Antenna system having shielded structural configurations for assembly |
| US10535928B2 (en) | 2016-11-23 | 2020-01-14 | At&T Intellectual Property I, L.P. | Antenna system and methods for use therewith |
| US10178445B2 (en) | 2016-11-23 | 2019-01-08 | At&T Intellectual Property I, L.P. | Methods, devices, and systems for load balancing between a plurality of waveguides |
| US10305190B2 (en) | 2016-12-01 | 2019-05-28 | At&T Intellectual Property I, L.P. | Reflecting dielectric antenna system and methods for use therewith |
| US10361489B2 (en) | 2016-12-01 | 2019-07-23 | At&T Intellectual Property I, L.P. | Dielectric dish antenna system and methods for use therewith |
| US10694379B2 (en) | 2016-12-06 | 2020-06-23 | At&T Intellectual Property I, L.P. | Waveguide system with device-based authentication and methods for use therewith |
| US10755542B2 (en) | 2016-12-06 | 2020-08-25 | At&T Intellectual Property I, L.P. | Method and apparatus for surveillance via guided wave communication |
| US10382976B2 (en) | 2016-12-06 | 2019-08-13 | At&T Intellectual Property I, L.P. | Method and apparatus for managing wireless communications based on communication paths and network device positions |
| US10637149B2 (en) | 2016-12-06 | 2020-04-28 | At&T Intellectual Property I, L.P. | Injection molded dielectric antenna and methods for use therewith |
| US10727599B2 (en) | 2016-12-06 | 2020-07-28 | At&T Intellectual Property I, L.P. | Launcher with slot antenna and methods for use therewith |
| US10020844B2 (en) | 2016-12-06 | 2018-07-10 | T&T Intellectual Property I, L.P. | Method and apparatus for broadcast communication via guided waves |
| US10819035B2 (en) | 2016-12-06 | 2020-10-27 | At&T Intellectual Property I, L.P. | Launcher with helical antenna and methods for use therewith |
| US9927517B1 (en) | 2016-12-06 | 2018-03-27 | At&T Intellectual Property I, L.P. | Apparatus and methods for sensing rainfall |
| US10439675B2 (en) | 2016-12-06 | 2019-10-08 | At&T Intellectual Property I, L.P. | Method and apparatus for repeating guided wave communication signals |
| US10135145B2 (en) | 2016-12-06 | 2018-11-20 | At&T Intellectual Property I, L.P. | Apparatus and methods for generating an electromagnetic wave along a transmission medium |
| US10326494B2 (en) | 2016-12-06 | 2019-06-18 | At&T Intellectual Property I, L.P. | Apparatus for measurement de-embedding and methods for use therewith |
| US10243270B2 (en) | 2016-12-07 | 2019-03-26 | At&T Intellectual Property I, L.P. | Beam adaptive multi-feed dielectric antenna system and methods for use therewith |
| US10139820B2 (en) | 2016-12-07 | 2018-11-27 | At&T Intellectual Property I, L.P. | Method and apparatus for deploying equipment of a communication system |
| US10168695B2 (en) | 2016-12-07 | 2019-01-01 | At&T Intellectual Property I, L.P. | Method and apparatus for controlling an unmanned aircraft |
| US10359749B2 (en) | 2016-12-07 | 2019-07-23 | At&T Intellectual Property I, L.P. | Method and apparatus for utilities management via guided wave communication |
| US10446936B2 (en) | 2016-12-07 | 2019-10-15 | At&T Intellectual Property I, L.P. | Multi-feed dielectric antenna system and methods for use therewith |
| US10027397B2 (en) | 2016-12-07 | 2018-07-17 | At&T Intellectual Property I, L.P. | Distributed antenna system and methods for use therewith |
| US10547348B2 (en) | 2016-12-07 | 2020-01-28 | At&T Intellectual Property I, L.P. | Method and apparatus for switching transmission mediums in a communication system |
| US10389029B2 (en) | 2016-12-07 | 2019-08-20 | At&T Intellectual Property I, L.P. | Multi-feed dielectric antenna system with core selection and methods for use therewith |
| US9893795B1 (en) | 2016-12-07 | 2018-02-13 | At&T Intellectual Property I, Lp | Method and repeater for broadband distribution |
| US10777873B2 (en) | 2016-12-08 | 2020-09-15 | At&T Intellectual Property I, L.P. | Method and apparatus for mounting network devices |
| US10916969B2 (en) | 2016-12-08 | 2021-02-09 | At&T Intellectual Property I, L.P. | Method and apparatus for providing power using an inductive coupling |
| US10326689B2 (en) | 2016-12-08 | 2019-06-18 | At&T Intellectual Property I, L.P. | Method and system for providing alternative communication paths |
| US10938108B2 (en) | 2016-12-08 | 2021-03-02 | At&T Intellectual Property I, L.P. | Frequency selective multi-feed dielectric antenna system and methods for use therewith |
| US10601494B2 (en) | 2016-12-08 | 2020-03-24 | At&T Intellectual Property I, L.P. | Dual-band communication device and method for use therewith |
| US10103422B2 (en) | 2016-12-08 | 2018-10-16 | At&T Intellectual Property I, L.P. | Method and apparatus for mounting network devices |
| US10530505B2 (en) | 2016-12-08 | 2020-01-07 | At&T Intellectual Property I, L.P. | Apparatus and methods for launching electromagnetic waves along a transmission medium |
| US9998870B1 (en) | 2016-12-08 | 2018-06-12 | At&T Intellectual Property I, L.P. | Method and apparatus for proximity sensing |
| US10389037B2 (en) | 2016-12-08 | 2019-08-20 | At&T Intellectual Property I, L.P. | Apparatus and methods for selecting sections of an antenna array and use therewith |
| US10069535B2 (en) | 2016-12-08 | 2018-09-04 | At&T Intellectual Property I, L.P. | Apparatus and methods for launching electromagnetic waves having a certain electric field structure |
| US10411356B2 (en) | 2016-12-08 | 2019-09-10 | At&T Intellectual Property I, L.P. | Apparatus and methods for selectively targeting communication devices with an antenna array |
| US9911020B1 (en) | 2016-12-08 | 2018-03-06 | At&T Intellectual Property I, L.P. | Method and apparatus for tracking via a radio frequency identification device |
| US10264586B2 (en) | 2016-12-09 | 2019-04-16 | At&T Mobility Ii Llc | Cloud-based packet controller and methods for use therewith |
| US10340983B2 (en) | 2016-12-09 | 2019-07-02 | At&T Intellectual Property I, L.P. | Method and apparatus for surveying remote sites via guided wave communications |
| US9838896B1 (en) | 2016-12-09 | 2017-12-05 | At&T Intellectual Property I, L.P. | Method and apparatus for assessing network coverage |
| US9973940B1 (en) | 2017-02-27 | 2018-05-15 | At&T Intellectual Property I, L.P. | Apparatus and methods for dynamic impedance matching of a guided wave launcher |
| US10298293B2 (en) | 2017-03-13 | 2019-05-21 | At&T Intellectual Property I, L.P. | Apparatus of communication utilizing wireless network devices |
| Publication | Publication Date | Title |
|---|---|---|
| CN1885736A (en) | Distributed MIMO public mobile communication system | |
| CN111447618B (en) | Intelligent reflector energy efficiency maximum resource allocation method based on secure communication | |
| TWI383603B (en) | Cooperactive mimo in multicell wireless networks | |
| CN113225112B (en) | Millimeter wave combined beam selection and power distribution optimization method | |
| CN110581732A (en) | Neural network-based multi-objective optimization system and method for indoor visible light communication | |
| CN1685651A (en) | Dynamic Power Control of Transmit Antenna Pairs for Space-Time Diversity | |
| CN101064531A (en) | Distributed multi-input multi-output public mobile communication system based on electric line | |
| Di Renzo et al. | Space shift keying (SSK) modulation: On the transmit-diversity/multiplexing trade-off | |
| CN1795642A (en) | Wlan with a plurality of antennas in both access point and mobile unit | |
| CN103973627A (en) | Full-rate distributed type multi-antenna bi-directional wireless cooperative relay transmission method | |
| CN102571179B (en) | Based on the cross-layer optimizing method for designing of incomplete channel condition information in mimo system | |
| CN104617996A (en) | Precoding design method of maximized minimum signal to noise ratio in large-scale MIMO (multiple input multiple output) system | |
| CN100576769C (en) | A device and method for adaptive multi-antenna diversity in mobile communication network | |
| CN1710825A (en) | Smart antenna downlink beamforming method combined with space-time block coding | |
| CN1988410A (en) | Radio transmission method for multiple self adaption antenna array | |
| CN110191476B (en) | Reconfigurable antenna array-based non-orthogonal multiple access method | |
| CN114828151A (en) | Interruption probability and traversal capacity performance analysis method of STAR-RIS auxiliary NOMA system under hardware damage | |
| CN101540660B (en) | Decoding method based on iterative layered space-time group codes | |
| CN101325434B (en) | Antenna transmission power distribution method and transmission device for BLAST multi-antenna communication system | |
| CN1266856C (en) | Signal transmitting and receiving method based on time-division duplex in radio communication system | |
| CN102665260A (en) | Power allocation combining multi-antenna terminal cooperation type multiple input multiple output (MIMO) relay selection method | |
| Goutham et al. | Stochastic modelling and performance analysis of cooperative HARQ in multi-cluster underwater acoustic sensor networks | |
| CN100454776C (en) | A Method of Obtaining Full Diversity Gain Based on Diagonal Hierarchical Space-Time Structure | |
| CN1913718A (en) | Space-time block code downlink transfer power distribution method based on interrupt probability | |
| CN101958740B (en) | A 4-antenna closed-loop transmit diversity method for mobile communication systems |
| Date | Code | Title | Description |
|---|---|---|---|
| C06 | Publication | ||
| PB01 | Publication | ||
| C10 | Entry into substantive examination | ||
| SE01 | Entry into force of request for substantive examination | ||
| C02 | Deemed withdrawal of patent application after publication (patent law 2001) | ||
| WD01 | Invention patent application deemed withdrawn after publication | Open date:20061227 |