Movatterモバイル変換


[0]ホーム

URL:


CN1181593C - Automatic equalization charging and discharging device based on battery dynamic power difference compensation - Google Patents

Automatic equalization charging and discharging device based on battery dynamic power difference compensation
Download PDF

Info

Publication number
CN1181593C
CN1181593CCNB021164231ACN02116423ACN1181593CCN 1181593 CCN1181593 CCN 1181593CCN B021164231 ACNB021164231 ACN B021164231ACN 02116423 ACN02116423 ACN 02116423ACN 1181593 CCN1181593 CCN 1181593C
Authority
CN
China
Prior art keywords
battery
charging
discharging
electric weight
power
Prior art date
Legal status (The legal status is an assumption and is not a legal conclusion. Google has not performed a legal analysis and makes no representation as to the accuracy of the status listed.)
Expired - Fee Related
Application number
CNB021164231A
Other languages
Chinese (zh)
Other versions
CN1402375A (en
Inventor
齐铂金
吴红杰
宫学庚
冯涌波
郑敏信
Current Assignee (The listed assignees may be inaccurate. Google has not performed a legal analysis and makes no representation or warranty as to the accuracy of the list.)
Beihang University
Original Assignee
Beihang University
Priority date (The priority date is an assumption and is not a legal conclusion. Google has not performed a legal analysis and makes no representation as to the accuracy of the date listed.)
Filing date
Publication date
Application filed by Beihang UniversityfiledCriticalBeihang University
Priority to CNB021164231ApriorityCriticalpatent/CN1181593C/en
Publication of CN1402375ApublicationCriticalpatent/CN1402375A/en
Application grantedgrantedCritical
Publication of CN1181593CpublicationCriticalpatent/CN1181593C/en
Anticipated expirationlegal-statusCritical
Expired - Fee Relatedlegal-statusCriticalCurrent

Links

Images

Classifications

Landscapes

Abstract

Translated fromChinese

本发明公开了一种基于电池动态电量差异补偿的自动均衡充放电方法与装置,用充放电电流、时间、电池温度、电池端电压、充放电次数来计算单体电池充放电过程中的动态电量和最高电量的大小,以动态电量为依据,来实现电池在充电时自动均衡的方法,其装置包括充放电的串联电池组(1)、电池电压信号采集与隔离电路(2)、主控板(3)、逆变式充电电源(4)、电量显示电路(6)、温度传感器(7)、隔离驱动电路(8)、DC/DC变换器模块(11)、充放电母线(12);在主控板(3)内设有电量计算单元(15)和非易失性存储器(16),在非易失性存储器(16)内储存了计算公式、数据表、充放电过程控制程序和电量计算方法等。

Figure 02116423

The invention discloses an automatic equalizing charging and discharging method and device based on battery dynamic power difference compensation, which uses charging and discharging current, time, battery temperature, battery terminal voltage, and charging and discharging times to calculate the dynamic power of a single battery during charging and discharging And the size of the highest power, based on the dynamic power, to realize the method of automatic balancing of the battery during charging. The device includes a series battery pack for charging and discharging (1), a battery voltage signal acquisition and isolation circuit (2), and a main control board. (3), inverter charging power supply (4), power display circuit (6), temperature sensor (7), isolation drive circuit (8), DC/DC converter module (11), charging and discharging busbar (12); A power calculation unit (15) and a non-volatile memory (16) are arranged in the main control board (3), and calculation formulas, data tables, charge and discharge process control programs and Electricity calculation methods, etc.

Figure 02116423

Description

Automatic equalization charge and discharge device based on the dynamic electric weight difference compensation of battery
Technical field
The present invention relates to the device of using as the dynamic electric weight computational methods of a kind of battery of series battery in the every field such as electric motor car, specifically, be meant a kind of automatic equalization charging and even electric discharge device based on the dynamic electric weight difference compensation of battery.
Back of the body amount technology
Storage battery is widely used in every field, and particularly in recent years in electric motor car, electrokinetic cell such as lithium ion battery, Ni-MH battery etc. are regarded as one of critical component.When charging with these battery pack of series system work, how guaranteeing the automatic equalization charging rapidly and efficiently of battery pack in the charging process, is to guarantee lithium ion battery, Ni-MH battery fail safe and reliability and a key technology giving full play to its usefulness.
The apparatus and method that series battery is discharged and recharged are updated in recent years, to scheme quicker, efficient, the energy-conservation and automatic equalization to series battery charge.For example the patent specification of number of patent application 02100307.6 discloses a kind of automatic equalizing charging device for series-connected battery set.In this device, adopt the discharge network that constitutes by metal-oxide-semiconductor and power resistor, the higher cell of terminal voltage discharges in right amount during to charging, the voltage of each cell in the battery pack is raise synchronously, abundance is safe and reliable simultaneously, reaches the automatic equalization of series battery.But adopt the power resistor discharge, caloric value is big, and the charger capacity usage ratio is not too high.
Charged battery pack (storage battery) purpose is to do power for equipment, as does the power source of electric motor car.Traditional charging method is some therein batteries when reaching smallest end voltage, and whole batteries stops discharge, at this moment also has dump energy not discharge in other the battery, greatly influences the service efficiency of battery pack.
In known traditional battery power discharge method, be that the global voltage of series battery is monitored, do not monitor the terminal voltage of each cell.This method is simple, but since in the use electric weight of each cell inhomogeneous, recycle for a long time, difference can be bigger, so the overdischarge of the less cell of electric weight is shortened the life-span greatly, influences the use of whole battery group.This charging method is often set a final discharging voltage, when the voltage that monitors series battery is lower than this set point, stops discharge.Final voltage can not reflect the voltage of cell in the battery pack, so when stopping discharge, ' overdischarge ' appears in some battery, some battery may also have dump energy not use, and the battery utilization rate is low.
Traditional charging method all is to be to weigh foundation with the cell voltage, when cell voltage reaches certain value, just stop discharge, under different environments for use, as ambient temperature when higher, may also have dump energy not discharge in the battery, and when temperature is low, battery ' overdischarge ' phenomenon will occur.Battery is caused damage.A up-to-date key name is the patent of " output balancer for rechargeable accumulator unit ", and the patent No. is 00240952.6.When battery power discharge, when being lower than voltage protection point as monomer battery voltage, the work of this balancer makes cell voltage continually and steadily on voltage protection point, and all the other batteries discharge as usual and all reach the protection point voltage until all cell voltages.This balancer thinks that the voltage of each cell reaches consistent, and it is coarse that battery pack just reaches poised state, in fact the electric weight of battery also to be subjected to battery temperature, discharge and recharge number of times, the influence of the factors such as chemical characteristic of battery itself.
Under different temperature, charge and discharge cycles number of times, the electric weight that can store and emit when battery pack is full of electricity is different, and the terminal voltage when being full of electricity also is different, and less as the electric weight that battery pack under the low temperature can store, the terminal voltage when being full of electricity is higher.Maximally utilise battery, just need charge and discharge device under different environment, battery electric quantity to be full of, and the electric weight that stores in the battery all can be discharged supply load.In addition, each cell of battery pack is owing to reasons such as manufacturing process, during serial connection charge, there is certain difference in its electric weight, and this species diversity can in use increase gradually, influences the operate as normal of whole battery group, and this just requires charge and discharge device can eliminate this species diversity.Make battery pack in charge and discharge process, remain equilibrium state.
Summary of the invention
The purpose of this invention is to provide a kind of compared with prior art more science, utilize the device of battery pack power more fully, be that electric weight with each cell serves as to weigh foundation, in charging process, electric weight differs greatly between the monomer in finding battery pack, just the higher cell of charge value is discharged in right amount, the back electric quantity of emitting is fed to and discharges and recharges bus, is the battery pack auxiliary charging, realizes the automatic equalization of charging process; Equally in connecting the load discharge use, the many cell of electric weight is by discharging and recharging bus and use for load for discharge or being the whole battery group auxiliary charging, realize the automatic equalization of discharge process, finally reach real efficient, the safe automatic equalization of battery pack and discharge and recharge.
The present invention is the device that a kind of novel series battery automatic equalization based on the dynamic electric weight difference compensation of battery discharges and recharges, this device to the battery electric quantity Calculation Method is, calculate the size of the dynamic electric weight in the cell charge and discharge process with charging and discharging currents and time, when the dynamic electric weight between the cell differs greatly, just carry out the electric weight equilibrium, and control the dynamic charge value of cell all the time and when charging, be not more than maximum charge value, when discharge, be not less than zero.
Before using battery, obtain the initial electric weight SOC of battery under different serviceability temperatures, charge and discharge cycles number of times, terminal voltage by a large amount of experimentsOWith maximum electric weight SOCM, can obtain an initial electric weight SOCOWith maximum electric weight SOCMTables of data, and with its data table stores in nonvolatile memory 16.It should be noted that the data in this tables of data are different because of the difference of battery.
After discharging and recharging beginning, tables of data, charge and discharge process control program and the electric weight computational methods of storage are called in electricweight computing unit 15 in the nonvolatile memory 16.At first by the maximum electric weight SOC under the current environment for use of electricweight computing unit 15 calculatingMWith discharge and recharge before the initial charge value SOC of batteryO, computational methods can adopt look-up table.
And then according to the dynamic electric weight SOC of charging or discharging current I and each cell of Time Calculation, computing formula is as follows,
SOC=SOC0+ K1∫ IFillDt-K2∫ (IPut+ Δ I) in the dt formula, SOC0It is the initial charge value of this cell; IFillBe the size of charging current, K1For less than 1 charging coefficient, K2For greater than 1 discharge coefficient, K1, K2Relevant with factors such as the kind of battery, working temperature, battery terminal voltage, charging and discharging currents, can determine according to test; IPutIt is the size of discharging current; ∫ IFillDt is a charging current to the integration of time, ∫ IPutDt is the integration of discharging current to the time; Δ I is the electric current of emitting by corresponding D C/DC module, and ∫ Δ Idt is the integration of this electric current to the time.
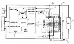
Automatic equalization charge and discharge device based on the dynamic electric weight difference compensation of battery of the present invention comprises the collection in real time of series battery to be charged 1, battery voltage signal andbuffer circuit 2,master control borad 3, contravariantcharge power supply 4, battery electricquantity display circuit 6,temperature sensor 7,current sensor 17, isolateddrive circuit 8, discharges andrecharges bus 12, stops discharge prevention pipe 13.Be provided withnonvolatile memory 16 and electricweight computing unit 15 in the describedmaster control borad 3, contain atnonvolatile memory 16 internal memories and comprise initial electric weight SOCOWith maximum electric weight SOCMTables of data, according to the computing formula of the dynamic electric weight SOC of charging or discharging current I and each cell of Time Calculation and the computational methods and the charge and discharge process control program of the dynamic electric weight of cell.Constitute discharge network in parallel by a plurality of DC/DC converter modules 11, a master power switch pipe VT and a control end are all arranged in each DC/DC converter module 11, the input of each DC/DC converter module 11 is in parallel with the corresponding cell in theseries battery 1, and the output of each DC/DC converter module 11 is connected and discharges and recharges on thebus 12, and thecontrol end 11 of each DC/DC converter module 11 is connected with the output of isolated drive circuit 8.Electric weight computational methods and some parameters are to be stored in thenonvolatile memory 16, the electric weight computing unit comes the maximum electric weight of counting cell, the initial electric weight before the charging according to temperature, charge and discharge cycles number of times, the terminal voltage of battery, and, calculate dynamic charge value in the charge and discharge process according to charging and discharging currents and time.
In the present invention,series battery 1 to be charged can be the Li-Ion rechargeable battery group, also can be Ni-MH battery group etc.The capacity of each cell can be hundreds of MAH or hundreds of ampere-hour, and cell number quantity is not limit in theseries battery 1.
Battery voltage signal is gathered the terminal voltage of gathering each cell by lead withbuffer circuit 2 in real time, and through processing and amplifying, photoelectricity is delivered tomaster control borad 3 after isolating.
Master control borad 3 is made ofnonvolatile memory 16 and electricweight computing unit 15 and other logic control circuit and interface circuit.Have in thenonvolatile memory 16 and discharge and recharge number of times, battery electric quantity computational methods and the chart that need use and data; The temperature signal of the terminal voltage signal of each cell that collection in real time of interface circuit reception battery voltage signal andbuffer circuit 2 transmit, the battery pack thattemperature sensor 7 transmits.Electricweight computing unit 15 is carried out computing function, dynamic electric weight according to the maximum electric weight of above-mentioned data computation battery, initial electric weight and battery, logic control circuit is according to the output current and the output voltage of electric weight result of calculation control charge power supply, and the automatic equalization process of control charge and discharge process.
Charge power supply is a kind of contravariantcharge power supply 4, main power device has adopted IGBT (insulated door gridistor) module, main circuit is made up of the IGBT inverter circuit, by to output current, Voltage Feedback, can realize output external characteristic control, thereby realize control charging current and charging voltage to charge power supply.The output current of charge power supply, voltage are looked the state decision of battery pack.
Discharge loop in parallel is made of DC/DC converter module 11.This converter is made of inverter circuit and pulse-width modulation circuit (PWM), input voltage range with broad, the size of its output current is subjected to the master control borad isolated controlling,master control borad 3 is according to the electric weight of this cell, the output of control DC/DC converter module 11, and its output-parallel on whole battery group, this batteries discharge energy is realized auxiliary charging can realizing energy recuperation to the integral battery door group after via the DC/DC conversion.The size and the time of the feedback electric current of DC/DC module are controlled by master control borad.The output signal of master board is delivered to pulse-width modulation circuit byisolated drive circuit 8, and pulse-width modulation circuit is regulated the size of feedback electric current according to the duty ratio of the size adjustment master power switch VT of signal.
The inverter circuit of DC/DC converter can adopt single-ended reverse exciting inverter circuit or single-end ortho-exciting inverter circuit.With the single-ended reverse exciting inverter circuit is example, forms (as shown in Figure 2) by master power switch pipe VT, intermediate frequency transformer T, rectifier diode VD, filter capacitor C etc.Compare with other inverter circuits such as semibridge system or full-bridge type, sort circuit has characteristics such as volume is little, components and parts are few.
Pulse-width modulation circuit (PWM) is under the constant situation of operating frequency, the ON time by changing device for power switching or change duty ratio deadline, thus regulate the size of DC/DC converter module 11 feedback electric currents.
Battery electricquantity display circuit 6 shows the electric weight of each cell, can be with charactron or liquid crystal display displays.
Concrete charging procedure is as follows:
After charging process begins, according totemperature sensor 7 temperature signal that transmits and thisseries battery 1 charge and discharge cycles number of times that is stored in thenonvolatile memory 16, calculate the maximum electric weight SOC that each cell uses in theseries batteries 1 under current environment by electricweight computing unit 15M, by the terminal voltage signal of battery voltage signal collection andbuffer circuit 2 each cells of collection, calculate the initial charge value SOC of each cell before discharging and recharging thenO, in charging process, battery voltage signal collection andbuffer circuit 2 are gathered the charging and discharging currents signal, and export the dynamic electric weight SOC value of calculating each cell in themaster control borad 3, dynamic electric weight SOC and maximum electric weight SOC toMSize.When dynamic electric weight SOC less than maximum electric weight SOCMSituation under, just can carry out charging operations, the dynamic electric weight SOC of all cells equals maximum electric weight SOCMThe time, stop charging operations.
In the whole process of charging, the electric weight difference between the discovery cell is just carried out electric weight equalization process greater than set point.Electric weight equalization process is as described below, the carrying out trace discharge of the cell that 11 pairs of electric weight ofmaster control borad 3 control corresponding D C/DC converter modules are higher, the electric current of being emitted is fed back toseries battery 1 through discharging and rechargingbus 12, forseries battery 1 is realized auxiliary charging.The electric weight that guarantees the cell in theseries battery 1 rises synchronously, finally is charged to maximum electric weight SOC simultaneouslyMThereby, realizeseries battery 1 equalizing charge.
In the charging process of the present invention, each cell electric weight ofseries battery 1 rises synchronously, has realized the equalization of battery pack, and charging process remains higher charging current, the charging rate height simultaneously.Charging process has realized intellectuality and automation.
Evenly discharge process is as described below,
When connectingload 14,series battery 1 exports electric current to load 14 by discharging and rechargingbus 12, the size of each cell electric weight that calculates according to electricweight computing unit 15, when the dynamic electric weight in finding battery between cell differs greatly, just control corresponding D C/DC converter module 11 and make the higher cell discharge of electric weight, discharging current is fed back toseries battery 1 orsupply load 14 uses by discharging and rechargingbus 12, the more cell of electric weight is discharged more, reach the automatic homogenizing in the battery power discharge process.When the electric weight that detects electricity seriesconnection pond group 1 all cells is zero, or when the cell terminal voltage occurring and being lower than protection voltage,master control borad 3 controls stopdischarge prevention pipes 13 and disconnect, and stop discharge.
This characteristic feature of an invention: the maximum electric weight of counting cells such as the temperature that (1) is obtained according to the formula in the nonvolatile memory and chart and Acquisition Circuit by the electric weight computing unit, charge and discharge cycles number of times, battery terminal voltage, the initial electric weight before discharging and recharging, again according to the charging and discharging currents of battery and the dynamic electric weight of Time Calculation battery.(2) adopt the DC/DC converter module that the higher cell of dynamic charge value is discharged in right amount in the charging process, the electric weight of each cell in the battery pack is raise synchronously, the while is sufficient, reaches the automatic equalization of series battery.(3) in the charging process, when the cell that is higher than average electricity was discharged, charging process was proceeded.When (4) cell being discharged, utilize the DC/DC converter, discharge energy is recycled charging to other batteries, energy utilization rate height.(5) connect also adopt in the process of load discharge same DC/DC converter module to the more cell of electric weight by discharging and recharging bus discharge and use or being that whole battery group is charged for load, the battery less to electric weight compensates.Realize the equilibrium of battery electric quantity in the dynamic process.This both can prevent individual cell " overdischarge ", can make full use of the energy of battery pack again.
Description of drawings
Fig. 1 is the circuit block diagram that has the automatic equalizing charging device for series-connected battery set of the discharge network that is made of metal-oxide-semiconductor and power resistor in the prior art;
Fig. 2 is the physical circuit figure of DC/DC converter module 11 among Fig. 3.Form by single-ended reverse exciting inverter circuit and pulse-width modulation circuit.T is an intermediate frequency transformer among the figure, and C is a filter capacitor, and VD is a diode, and VT is a device for power switching.
Fig. 3 is that the present invention is a kind of based on the series battery automatic equalization charging/discharging thereof of the dynamic electric weight difference compensation of battery and the circuit block diagram of device;
Fig. 4 is certain lithium ion battery equalizing charge process flow diagram.
Fig. 5 is the even discharge process flow chart of certain lithium ion battery.
Embodiment
In Fig. 1 of expression prior art automatic equalizing charging device for series-connected battery set circuit block diagram, directlyseries battery 1 is charged by contravariantcharge power supply 4, battery voltage signal is gathered the terminal voltage signal that receives each cell withbuffer circuit 2 in real time, and these signals are passed tomaster control borad 3,master control borad 3 also receives the temperature signal of theseries battery 1 thattemperature sensor 7 transmits, the output current and the output voltage of control contravariantcharge power supply 4, and organize the higher cell of discharge network 5 opposite end magnitudes of voltage that constitutes byisolated drive circuit 8 controls by metal-oxide-semiconductor and power electricity and discharge in right amount, also patrol and examine the terminal voltage that shows each cells withdisplay circuit 6 simultaneously by cell voltage.
1, electric vehicle lithium ion power series battery to be charged has 84 cell modules compositions, and every cell module capacity is 3.6V/100Ah.Each monomer two ends of battery pack are connected to voltageisolation amplifying circuit 2 and DC/DC converter module 11 by lead, andseries battery 1 is connected and discharges and recharges on thebus 12.
After the start, tables of data, charge and discharge process control program and the electric weight computational methods of storage are called in electricweight computing unit 15 in the nonvolatile memory 16.Obtaining Current Temperatures astemperature sensor 7 is 25 degrees centigrade, and this battery charging and discharging pond number of times is 85 times, and the terminal voltage of certain cell is 3.3V, and at first being tabled look-up by electricweight computing unit 15 obtains this battery maximum electric weight SOC under the work at present stateM=96 ampere-hours, the initial charge value SOC before discharging and rechargingO=10 ampere-hours.
After discharging and recharging beginning, the charging or discharging current I signal that transmits according to charging and discharging currents transducer 17 and the dynamic electric weight SOC of Time Calculation battery.
Charging process is: during beginning, the dynamic electric weight SOC of battery just equals initialelectric weight 10 ampere-hours, and less than the maximum electric weight (96 ampere-hour) of this cell, the incipient stage can be adopted bigger charging current, can be 30 ampere-hours.Bymaster control borad 3 voltage, electric current and the temperature of each batteries are monitored in the charging process, and calculate the dynamic electric weight SOC value of each battery by electricweight computing unit 15 according to above-mentioned formula.For example, charge after 1 hour, calculate a maximum cell of dynamic electric weight SOC value and equal 38 ampere-hours, and dynamically the electric weight of a cell of electric weight minimum is 34 ampere-hours, difference in the battery pack between the cell electric weight is during greater than set point (as being made as 3 ampere-hours), just drive the higher cell ofcorresponding D 11 pairs of electric weight of C/DC converter module byisolated drive circuit 8 and carry out the trace discharge bymaster control borad 3, make it approach average electricity, the size of charging current is according to the dynamically size control in real time of electric weight SOC value, be not higher than in the terminal voltage that guarantees each cell under the prerequisite of high monomer cell safety terminal voltage (for example 4.2V), adopt bigger charging current as far as possible, so that obtain bigger charging rate, battery pack is continued charging, guarantee that the battery electric quantity in theseries battery 1 rises synchronously, finally is charged to the highest charge value SOC simultaneouslyM=96 ampere-hours stop charging, realize the battery pack balancing charging.The discharging current of DC/DC converter module 11 outputs is fed back to and discharges and recharges on thebus 12, isseries battery 1 auxiliary charging, realizes energy recuperation.
Final charging result is:
Under different ambient temperatures, and occur in the battery pack under the situation of cell performance notable difference, can realize that the electric weight of each cell is full of.' overcharging ' phenomenon does not take place.
Charging process is reliable and stable.
When 2, thisseries battery 1 electric weight difference compensates even charge-discharge system as electric discharge device,series battery 1 each cell two ends are connected to battery voltage signal collection andbuffer circuit 2 and DC/DC converter module 11 by lead, and battery voltage signal collection andbuffer circuit 2 are delivered tomaster control borad 3 with voltage signal after photoelectricity is isolated.Electricweight computing unit 15 in themaster control borad 3 calculates the electric weight of each cells, when the electric weight of cell greater than zero the time, the discharging current of battery pack exports load 14 to by discharging and rechargingbus 12.
Load in the present embodiment (14) is a kind of motor of electric motor car, and in discharge process, load changes.Load current is 10~40 amperes during cruising, and battery pack is by discharging and recharging about 10~40 amperes of bus series connection output current, and each cell determines that by master board about 0~0.6 ampere is not waited according to its electric weight through the output of DC/DC converter module.Give it the gun or when starting, load current is 160~240 amperes, the electric current of series connection output is 130~240 amperes, and each cell is output as 0~1.5 ampere through the DC/DC module.No matter electric motor car cruising, descending or when stopping surpass set point as long as the electric weight computing unit is found the electric weight difference of cell in the battery pack, as are set at 3 ampere-hours.The higher several cells of electric weight in the battery pack are exported by DC/DC converter module 11, beload 14 auxiliary power supplies, or voltage reversal is added in the two ends ofseries battery 1, be battery charging, this electric current is 0~1 ampere, and the more cell of electric weight is discharged more.Realize the equilibrium of battery electric quantity in the dynamic process.
Continuation along with discharge process, when the electric weight that detects some cells is zero, stop the output of corresponding DC/DC converter module 11, and the non-vanishing cell of other electric weight can continue by 11 discharges of corresponding D C/DC converter module, and carries out the homogenizing process of discharge process.All cell electric weight are zero in series battery 1.Stop battery power discharge, the energy of battery pack has obtained fully utilization.
The result of native system discharge is:
Discharge process is steadily reliable, and the electric weight of battery pack is fully used, and does not have battery that ' overdischarge ' phenomenon takes place.
In the charge and discharge process of the present invention the factors such as temperature of cell voltage, electric current, battery being monitored, by the dynamic electric weight of electricweight computing unit 15 counting cells ofmaster control borad 3, and serves as carrying out according to the control charge and discharge process with dynamic electric weight.Under the situation of not damaging battery, can make full use of the energy of battery.
Adopt 11 pairs of higher cells of charge value of DC/DC converter module to discharge in right amount in the charging process, the electric weight of each cell in the battery pack is raise synchronously, and the while is sufficient, reaches the automatic equalization ofseries battery 1, safe and reliable, the service efficiency and the life-span of having improved battery pack.Charging process can be used higher charging current, the charge efficiency height.The output current of DC/DC converter module 11 is fed back to and discharges and rechargesbus 12 isseries battery 1 auxiliary charging, realizes energy recuperation.
The present invention in connectingload 14 discharge processes to the capable monitoring of voltage, temperature, electric current of each cell, the size of the dynamic electric weight of each cell that calculates according to electricweight computing unit 15, by DC/DC converter module 11 the high battery of electric weight is discharged more, reduce the difference of dynamic electric weight between cell, make the electric weight of battery pack in discharge process, reach dynamically homogenizing.Both prevented ' overdischarge ' of individual cell, prolonged battery useful life, and the energy of battery pack had been fully used, the efficient height.Therefore, the present invention has very high using value.

Claims (5)

Translated fromChinese
1、一种基于电池动态电量差异补偿的自动均衡充放电装置,它包括待充放电的串联电池组(1)、电池电压信号采集与隔离电路(2)、主控板(3)、逆变式充电电源(4)、电量显示电路(6)、温度传感器(7)、隔离驱动电路(8)和充放电母线(12),所述的主控板(3)设置有非易失性存储器(16)和电量计算单元(15),在非易失性存储器(16)内存储有包含初始电量SOCO和最大电量SOCM的数据表、根据充放电流I和时间计算各个单体电池的动态电量SOC的计算公式和单体电池动态电量的计算方法、以及充放电过程控制程序,其特征在于:串联电池组(1)和放电网络并联在充放电母线(12)上,串联电池组(1)中的每一个单体电池与放电网络中的每一个DC/DC变换器模块(11)并联,每个DC/DC变换器模块(11)中都有一个主功率开关管VT和一个控制端,每个DC/DC变换器模块(11)的输入端与串联电池组(1)中相应的单体电池输出端连接,每个DC/DC变换器模块(11)的控制端与隔离驱动电路(8)的输出端连接,每个DC/DC变换器模块(11)的输出端连接在充放电母线(12)上。1. An automatic equalizing charging and discharging device based on battery dynamic power difference compensation, which includes a battery pack to be charged and discharged in series (1), a battery voltage signal acquisition and isolation circuit (2), a main control board (3), an inverter type charging power supply (4), power display circuit (6), temperature sensor (7), isolation drive circuit (8) and charging and discharging busbar (12), and the main control board (3) is provided with a non-volatile memory (16) and power calculation unit (15), store the data table that comprises initial power SOCO and maximum power SOCM in non-volatile memory (16), according to charging and discharging current I and time calculation each single cell The calculation formula of the dynamic electric quantity SOC and the calculation method of the dynamic electric quantity of the single battery, and the charging and discharging process control program are characterized in that: the series battery pack (1) and the discharge network are connected in parallel on the charge and discharge bus (12), and the series battery pack ( 1) Each single battery in the discharge network is connected in parallel with each DC/DC converter module (11), and each DC/DC converter module (11) has a main power switch tube VT and a control terminal, the input terminal of each DC/DC converter module (11) is connected to the output terminal of the corresponding single battery in the series battery pack (1), and the control terminal of each DC/DC converter module (11) is connected to the isolated drive The output end of the circuit (8) is connected, and the output end of each DC/DC converter module (11) is connected to the charging and discharging busbar (12).2、根据权利要求1所述的一种基于电池动态电量差异补偿自动均衡充放电装置,其特征在于:该装置对串联电池组(1)中的电池动态电量的计算方法是根据非易失性存储器(16)内存储的数据表、计算公式和电量计算方法,用充放电电流、时间、电池端电压、电池温度、充放电次数计算串联电池组(1)中的每一个单体电池在充放电过程中的动态电量的大小,当串联电池组(1)中的单体电池之间的动态电量差异大于非易失性存储器(16)内存储的设定值时,DC/DC变换器模块(11)启动并对串联电池组(1)中的单体电池进行充放电的均衡控制。2. An automatic equalizing charging and discharging device based on battery dynamic power difference compensation according to claim 1, characterized in that: the device calculates the battery dynamic power in the series battery pack (1) according to the non-volatile The data tables, calculation formulas and power calculation methods stored in the memory (16) are used to calculate the charging and discharging time of each single battery in the series battery pack (1) by using the charging and discharging current, time, battery terminal voltage, battery temperature, and the number of times of charging and discharging. The size of the dynamic electric quantity in the discharge process, when the dynamic electric quantity difference between the single cells in the series battery pack (1) is greater than the set value stored in the non-volatile memory (16), the DC/DC converter module (11) Start and perform equalization control of charging and discharging of the single cells in the series battery pack (1).3、根据权利要求1所述的一种基于电池动态电量差异补偿自动均衡充放电装置,其特征在于:所述的DC/DC变换器模块(11)始终控制串联电池组(1)中的单体电池动态电量值在充电时不大于最大电量值,放电时不小于零。3. The automatic equalizing charge and discharge device based on battery dynamic power difference compensation according to claim 1, characterized in that: said DC/DC converter module (11) always controls the battery cells in the series battery pack (1) The dynamic power value of the body battery is not greater than the maximum power value when charging, and not less than zero when discharging.4、根据权利要求1所述的一种基于电池动态电量差异补偿自动均衡充放电装置,其特征在于:所述的DC/DC变换器模块(11)由逆变电路和脉宽调制电路构成。4. The automatic equalizing charging and discharging device based on battery dynamic power difference compensation according to claim 1, characterized in that: said DC/DC converter module (11) is composed of an inverter circuit and a pulse width modulation circuit.5、根据权利要求4所述的一种基于电池动态电量差异补偿自动均衡充放电装置,其特征在于:所述的DC/DC变换器模块(11)中的逆变电路采用单端反激逆变电路或单端正激逆变电路。5. An automatic equalizing charging and discharging device based on battery dynamic power difference compensation according to claim 4, characterized in that: the inverter circuit in the DC/DC converter module (11) adopts a single-ended flyback Transformer circuit or single-ended forward inverter circuit.
CNB021164231A2002-04-042002-04-04 Automatic equalization charging and discharging device based on battery dynamic power difference compensationExpired - Fee RelatedCN1181593C (en)

Priority Applications (1)

Application NumberPriority DateFiling DateTitle
CNB021164231ACN1181593C (en)2002-04-042002-04-04 Automatic equalization charging and discharging device based on battery dynamic power difference compensation

Applications Claiming Priority (1)

Application NumberPriority DateFiling DateTitle
CNB021164231ACN1181593C (en)2002-04-042002-04-04 Automatic equalization charging and discharging device based on battery dynamic power difference compensation

Publications (2)

Publication NumberPublication Date
CN1402375A CN1402375A (en)2003-03-12
CN1181593Ctrue CN1181593C (en)2004-12-22

Family

ID=4744101

Family Applications (1)

Application NumberTitlePriority DateFiling Date
CNB021164231AExpired - Fee RelatedCN1181593C (en)2002-04-042002-04-04 Automatic equalization charging and discharging device based on battery dynamic power difference compensation

Country Status (1)

CountryLink
CN (1)CN1181593C (en)

Cited By (3)

* Cited by examiner, † Cited by third party
Publication numberPriority datePublication dateAssigneeTitle
WO2012100540A1 (en)*2011-01-262012-08-02Chen GuanhaoLithium ion battery management system
CN103901344A (en)*2012-12-242014-07-02财团法人金属工业研究发展中心Residual battery capacity estimation system and estimation method thereof
TWI460453B (en)*2012-09-282014-11-11Metal Ind Res & Dev Ct Battery residual energy estimation system synthesized by two mutually perpendicular components and its estimation method

Families Citing this family (64)

* Cited by examiner, † Cited by third party
Publication numberPriority datePublication dateAssigneeTitle
CN1316710C (en)*2003-05-132007-05-16长沙交通学院Accumulator, super capacitor charge-discharge equalizing method and equipment
CN100505471C (en)*2004-01-142009-06-24财团法人工业技术研究院Equalizing circuit of series battery pack
JP2006112786A (en)*2004-10-122006-04-27Sanyo Electric Co LtdRemaining capacity of battery detection method and electric power supply
JP4535039B2 (en)*2006-07-252010-09-01トヨタ自動車株式会社 Power supply system, vehicle equipped with the same, power storage device temperature rise control method, and computer-readable recording medium storing a program for causing a computer to execute power storage device temperature rise control
US8461806B2 (en)2007-10-152013-06-11O2Micro IncSystems and methods for cell balancing
JP5459946B2 (en)*2007-09-282014-04-02株式会社日立製作所 DC power supply for vehicle
KR101220339B1 (en)*2007-10-162013-01-09한국과학기술원Automatic Charge Equalization Method and Apparatus for Series Connected Battery String
US8373419B2 (en)*2007-12-132013-02-12Panasonic CorporationLifetime estimating method and deterioration suppressing method for rechargeable lithium battery, lifetime estimating apparatus, deterioration suppressor, and battery pack and charger using the same
CN102055226A (en)*2009-10-292011-05-11比亚迪股份有限公司Charge and discharge device for on-board battery and control method of charge and discharge device
JP5503318B2 (en)*2010-02-052014-05-28古河電気工業株式会社 Secondary battery charge acceptance limit detection method and apparatus
CN101777784A (en)*2010-03-172010-07-14北汽福田汽车股份有限公司Equalizing charge device and equalizing charge method
KR101009485B1 (en)*2010-04-202011-01-19(주)모던텍Universal charging device
CN102347625B (en)*2010-08-012016-08-03王卫平Series connection monitoring Battery formation method of testing and equipment thereof
TWI403073B (en)*2010-09-022013-07-21Nat Univ Chung HsingBalancing method for series/parallel battery packs
CN102004226B (en)*2010-09-302013-06-05中山大学Pure electrical vehicle battery pack state-of-charge (SOC) estimation device and method
CN101976867B (en)*2010-10-212013-08-28中山大学Special power battery management system for electric vehicle and implementation method thereof
CN102005811A (en)*2010-12-282011-04-06广东易事特电源股份有限公司 Uninterruptible power supply with lithium iron phosphate battery
CN102130360A (en)*2011-01-282011-07-20华为技术有限公司 Lithium battery module
CN102790240B (en)*2011-05-162015-11-25上海汽车集团股份有限公司The balance control method of the storage battery degree of aging in automobile power supply system
CN102790408B (en)*2011-05-162015-07-15上海汽车集团股份有限公司Energy balancing storage method in double-accumulator car power supply system
CN102280912B (en)*2011-06-102015-02-25深圳市金威源科技股份有限公司Equalization circuit of charge and discharge circuit of battery pack
CN102279369B (en)*2011-07-212017-02-15深圳市核达中远通电源技术有限公司Intelligent remote online storage battery detection method and system
TW201310858A (en)*2011-08-302013-03-01Formosa Electronic Ind IncCharge/discharge monitoring management circuit for battery device
CN102355022A (en)*2011-09-302012-02-15北京国电通网络技术有限公司Lithium-ion battery pack managing system and method
CN103036258A (en)*2011-10-082013-04-10上海锂曜能源科技有限公司Battery pack balancing system and method
CN102361100B (en)*2011-10-192013-03-06奇瑞汽车股份有限公司Method for controlling balance of power lithium ion battery
CN103208827A (en)*2012-01-172013-07-17中国科学院广州能源研究所Balance control system and method for high-capacity serial connected battery packs
CN103208828B (en)*2012-01-172015-07-29中国科学院广州能源研究所A kind of series-connected cell group management system
KR101795846B1 (en)*2012-01-192017-11-08나이키 이노베이트 씨.브이.Power management in an activity monitoring device
CN103311963A (en)*2012-03-082013-09-18烟台鑫能电源科技开发有限公司Energy balance circuit for battery pack connected in series
CN102611176A (en)*2012-03-192012-07-25德清勃朗特能源科技有限公司Storage battery charging device with restoration and maintenance functions
CN102645638B (en)*2012-04-242015-05-13中航锂电(洛阳)有限公司SOC (Stress Optical Coefficient) estimating method of lithium battery pack
CN102645637B (en)*2012-04-252015-02-25中航锂电(洛阳)有限公司Method for estimating SOC (state of charge) of equalized batteries
CN104103867B (en)*2013-04-032016-07-06力博特公司Control the method for intelligent battery charging, battery controller and intelligent battery
CN104253464B (en)*2013-06-282017-05-03比亚迪股份有限公司System for mutual charging of electric vehicles and charging connector
CN103607004B (en)*2013-11-122016-08-17珠海朗尔电气有限公司The two-way non-dissipative equalizing of accumulator battery and pulse activated system
JP6344709B2 (en)*2013-11-122018-06-20パナソニックIpマネジメント株式会社 Battery pack and electric device including the battery pack
CN103633391A (en)*2013-11-292014-03-12哈尔滨智木科技有限公司Electric vehicle battery pack with equalizing charge function
CN104051811B (en)*2014-06-252016-09-21中国东方电气集团有限公司A kind of floating charge method and system of battery
TWI576596B (en)*2014-11-202017-04-01力智電子股份有限公司Electric capacity measurement apparatus with temperature compensation and temperature compensation method thereof
CN104578254A (en)*2014-12-092015-04-29北京新能源汽车股份有限公司Method and device for wirelessly charging power battery
CN107408822A (en)*2015-02-242017-11-28北京山沃新能源科技有限公司Intelligent battery, electric energy distribution bus, battery charging and discharging method and electric energy distribution method
KR102359271B1 (en)*2015-06-302022-02-07삼성전자주식회사Method for controlling a plurality of batteries and electronic device for supporting the same
CN106405421A (en)*2015-07-272017-02-15中兴通讯股份有限公司Battery state-of-charge (SOC) value evaluation method and device
CN105356533B (en)*2015-10-292017-10-27金龙联合汽车工业(苏州)有限公司A kind of active equalization method of battery pack
KR102516355B1 (en)*2015-12-212023-03-31삼성전자주식회사Method and apparatus of controlling battery, and battery pack enabling the method
CN106556802A (en)*2016-11-012017-04-05东软集团股份有限公司A kind of accumulator battery exception cell recognition methodss and device
CN106848464A (en)*2016-12-292017-06-13东莞钜威动力技术有限公司 A battery balancing estimation method and battery management system
CN107009902A (en)*2017-05-032017-08-04安徽康力节能电器科技有限公司A kind of electric automobile distribution system with energy feedback
CN107732127A (en)*2017-10-242018-02-23刘永红A kind of detachable battery pack with electricity monitoring
WO2019190996A1 (en)2018-03-262019-10-03Milwaukee Electric Tool CorporationHigh-power battery-powered portable power source
US11271415B2 (en)2018-05-182022-03-08Milwaukee Electric Tool CorporationPortable power source
CN108767341B (en)*2018-05-312021-01-19研奥电气股份有限公司深圳研发中心Rail vehicle battery capacity management system and method
CN109273785A (en)*2018-09-302019-01-25北京朗正智能科技有限公司Battery maintenance instrument and battery maintenance method
CN109473739B (en)*2018-10-122021-05-28湖北航天技术研究院总体设计所High-capacity energy storage battery management system and method
CN109802463B (en)*2019-02-282023-01-24维沃移动通信有限公司Charging circuit, electric quantity obtaining method and terminal
USD933010S1 (en)2019-05-292021-10-12Milwaukee Electric Tool CorporationPortable power source
CN111009937A (en)*2019-11-222020-04-14山东信通电子股份有限公司Mobile internet of things terminal suitable for low-temperature environment
JP6869580B1 (en)*2020-04-102021-05-12東洋システム株式会社 Used battery unit storage
CN113078714B (en)2021-04-122023-09-22华为数字能源技术有限公司Energy storage system and control method thereof
CN115469238B (en)*2021-06-102024-08-20中国科学院沈阳自动化研究所Battery pack equalization method based on joint state of charge estimation
CN114361618B (en)*2022-01-042023-12-22浙江华研新能源有限公司Novel distributed energy storage battery intelligent management system capable of achieving centralized scheduling
CN114701397A (en)*2022-03-022022-07-05上汽大众汽车有限公司 An integrated 48V system for vehicle, vehicle and control method
CN116054354B (en)*2023-03-292023-06-27苏州融硅新能源科技有限公司Battery energy storage system, electric quantity balance control method and photovoltaic power generation system

Cited By (3)

* Cited by examiner, † Cited by third party
Publication numberPriority datePublication dateAssigneeTitle
WO2012100540A1 (en)*2011-01-262012-08-02Chen GuanhaoLithium ion battery management system
TWI460453B (en)*2012-09-282014-11-11Metal Ind Res & Dev Ct Battery residual energy estimation system synthesized by two mutually perpendicular components and its estimation method
CN103901344A (en)*2012-12-242014-07-02财团法人金属工业研究发展中心Residual battery capacity estimation system and estimation method thereof

Also Published As

Publication numberPublication date
CN1402375A (en)2003-03-12

Similar Documents

PublicationPublication DateTitle
CN1181593C (en) Automatic equalization charging and discharging device based on battery dynamic power difference compensation
CN106374559B (en) Fast charging method of series battery pack and related equipment
CN1165103C (en) An automatic equalizing charging device for series battery packs
CN1186868C (en)Automatic balancing device for series storage battery
CN1071950C (en)Constant-current/constant-voltage battery charger
CN1306675C (en)Equipment for managing accumulator battery of motive power utilized in electric automobile
US6573687B2 (en)Charging/discharging control method for secondary battery
US8907616B2 (en)Hybrid power supply system
CN104620491B (en)Battery management system, battery system, motor vehicle and the method for generating periodic AC voltage
CN1574447A (en)Method of charging and discharging a plurality of batteries
CN114665587B (en)Low-voltage direct supply system for switching solar energy and mains supply
CN1217832A (en)Power supply device
US20130187465A1 (en)Power management system
CN1179640A (en)Battery charging apparatus
CN112865232B (en)Active battery pack equalization circuit and control method
CN1421955A (en)Battery group for power supply of portable equipment
CN1193214A (en)Charging method for secondary cell and charging device thereof
CN212137356U (en)Charger system with battery capacity test function
CN109193863A (en)Battery voltage balance control method and circuit
RU2704116C1 (en)Method of charging lithium-ion accumulator batteries from n series-connected batteries with balancing resistors connected to them through switches
CN112736999A (en)Series battery equalization device with multiple flyback converters
US20240047978A1 (en)Power storage system
CN117375142A (en)Equalization circuit and method
CN116061670A (en)Battery system and method for controlling the same
CN1353472A (en) Voltage balancing device and method for series battery of accumulators

Legal Events

DateCodeTitleDescription
C06Publication
PB01Publication
C14Grant of patent or utility model
GR01Patent grant
C19Lapse of patent right due to non-payment of the annual fee
CF01Termination of patent right due to non-payment of annual fee

[8]ページ先頭

©2009-2025 Movatter.jp