Movatterモバイル変換


[0]ホーム

URL:


CN1164111C - Wireless video transfer from computer to TV - Google Patents

Wireless video transfer from computer to TV
Download PDF

Info

Publication number
CN1164111C
CN1164111CCNB988103745ACN98810374ACN1164111CCN 1164111 CCN1164111 CCN 1164111CCN B988103745 ACNB988103745 ACN B988103745ACN 98810374 ACN98810374 ACN 98810374ACN 1164111 CCN1164111 CCN 1164111C
Authority
CN
China
Prior art keywords
antenna
signal
unit
output
processor
Prior art date
Legal status (The legal status is an assumption and is not a legal conclusion. Google has not performed a legal analysis and makes no representation as to the accuracy of the status listed.)
Expired - Lifetime
Application number
CNB988103745A
Other languages
Chinese (zh)
Other versions
CN1276945A (en
Inventor
�ˡ����˶�������˹
伊扎克·比尔克
绍尚·汉德勒
Current Assignee (The listed assignees may be inaccurate. Google has not performed a legal analysis and makes no representation or warranty as to the accuracy of the list.)
Creative Technology Ltd
Original Assignee
EUREKA U Ltd SA
Priority date (The priority date is an assumption and is not a legal conclusion. Google has not performed a legal analysis and makes no representation as to the accuracy of the date listed.)
Filing date
Publication date
Application filed by EUREKA U Ltd SAfiledCriticalEUREKA U Ltd SA
Publication of CN1276945ApublicationCriticalpatent/CN1276945A/en
Application grantedgrantedCritical
Publication of CN1164111CpublicationCriticalpatent/CN1164111C/en
Anticipated expirationlegal-statusCritical
Expired - Lifetimelegal-statusCriticalCurrent

Links

Images

Classifications

Landscapes

Abstract

A system for providing the output of a computer 10 to a television set 12 via wireless channel 30 within a building is provided. The system includes a transmission antenna unit 22, a transmission processor 18, a reception antenna unit 24 and a reception processor 20. The transmission processor is connected between the computer and the transmission antenna unit and converts the computer output to a composite video signal, upconverts the composite video signal to a carrier frequency not within a range reserved for television transmissions and provides the upconverted signal to the transmission antenna for transmission within the building. The reception antenna unit has at least one set of two, differently polarized reception antennas and receives the transmitted signal. The reception processor processes and combines the output of the two antennas of each set and adapts the processing in accordance with the quality of the output.

Description

Wireless video from the computer to the television set transmits
Technical field
The present invention relates to the wireless transmission of high-quality of the synthetic video information from the computer to the television set.The situation that the serious multichannel that the present invention is specially adapted to cause because of reflection is propagated is as situation common in indoor propagation.
Background technology
Television set is extremely common, and is general with a kind of form received television signal in several reference formats.Reception can be undertaken by the wired system in the cable system for example, also can be undertaken by wireless channel through exterior aerial, and exterior aerial is the roof directional antenna or the satellite dish of aiming at transmitting antenna.In two kinds of situations, signal quality is generally all very high, the most important thing is the influence that not propagated by indoor wireless.Another possible selection need be used machine top antenna, but this often causes the bad quality of reception, occurs on screen " ghost image " etc.; This configuration is obviously inferior to preceding two kinds of configurations, generally only uses under the better substitute situation not having.
In recent years, the reduction of development of technology and computer hardware and software price has caused increasing rapidly of computer installation in the family.The main application of computer is word processing and calculating at first.Recently, internet browsing becomes the main application (according to the time that spends on computers) of computer in the family.At present, use a computer and carry out the trend that (interactive mode) communication in real time also has increase, for example, Internet telephony and video conference.Another new trend is the digital versatile disc (DVD) as novel storage device.DVD has very strong storage capacity, can store whole film, thereby might replace video cassette recorder (VCR).
The above-mentioned transformation of computer application is attended by the change of the social environment of using it naturally in the family, although the intrinsic setting of word processing is positioned on the desktop in study, Family TV Meeting, in the intrinsic setting of playing on the network, sought the restaurant by internet browsing and watching film with DVD then in lobby or living room.
Regrettably, computer is in the study.But, more large screen set is often arranged in lobby or living room.Problem is how to develop all or part of resource computer is used for new purposes in being provided with the most easily.
For example the illustrated a kind of method of being made by the Web TV company of California, USA of " WebTV " product provides a device that is used for specific purpose, this device is configured in the identical room together with television set, and television set is used as monitor and loud speaker.This specific device provides keyboard, Genius mouse etc. for the user, but actual " computer " belongs to the ISP, and outside being in.This method is feasible, but has several significant drawback.
A significant drawback of this method is that for the ISP, it only is one " front end ".Specifically, can really use, even, also need PERCOM peripheral communication from the position of television set in order to make this system.In addition, the function that ISP's decision can obtain in system, but do not have local storage device.Back one defective is by such fact illustration best, and promptly any new storage device can easily be attached on the existing computer, is unrealistic or impossible on the WebTV for example but these devices are attached to customer set up.
Another shortcoming is can not communicate between home computer and WebTV, except by the ISP, generally by slow speed link and by the ISP by oneself.For example, individual restaurant database or the type information with newfound (on web) restaurant input family expenses master computer is impossible.At last, this method criteria of right and wrong method, the consumer that the quilt that makes the user become its " TV computer " seller confuses.
In view of above shortcoming, preferable methods is the computer of the standard of being used and the television set of standard, thereby (this method does not hinder the service that utilizes the ISP, wherein connects from the family expenses master computer all can to utilize computer resource by being provided with of expectation to any application.But it is enforceable that this service not should be, and should only carry out according to user's needs or expectation).For this reason, Zui Da problem is to transmit the broadband signal that comprises video and acoustic information from computer in other direction to television set and possible words.
The plain mode that transmits desired signal is with suitable cable connection computer and television set.But, consider the aesthetic property effect that cable is installed in the family that arranged, this method is impracticable in many cases.
On the other hand, can between two rooms, set up wireless channel.Like this, produce the synthetic TV signal of standard on PC, its carrier frequency is switched to the scope of permission and the signal that emission is produced.Then, on television set, the signal frequency that receives is converted to a standard television channel frequency and offers television set.The illustrative this method of WaveCom by the RF chain-circuit system company of the V900SX product of the Recoton company of Florida, US and Taipei is limited by strict on scope, and is easy to be subjected to any defect influence in the signal communication environments.Scope qualifying part ground is owing to regulatory limits, this restriction strictness has limited transmitting power, but these restrictions and unsettled signal quality are all owing to propagation phenomenon, and for example the reflection that produces because of numerous barriers on the signal path in general family, multichannel are disturbed and the polarization distortion.
The similar products of being made by the Dynapix company of California, USA are also to the propagation problem sensitivity, and in fact, the warning user of manufacturing firm receives aerial position very responsive.From the viewpoint of most consumers, this class problem makes entire method become infeasible probably.
Another kind method need be used the Radio infrared link.But this link needs sight line (lineof sight).Therefore, must form continuous straight links, each straight links is uncrossed.This can utilize by a series of this link of the conducting line segment interconnection that has active transponder and realize.But this method is very expensive and complicated, need power to intermediate repeater.Another kind method is to use a series of passive optical reflectors (mirror), along from the source to the zigzag path direct light signal of destination.Although reflector itself is quite cheap, need fix them in specific place then is high cost, and makes the people feel not attractive in appearance.
Also having a kind of method is modulation signal on indoor master (power supply) circuit, thereby arrives the room of expectation, for this purpose, uses the Radio Link of very short scope between the main exit in each room and each device (computer or television set) or utilizes wire link.This method makes great efforts to overcome wiring problem, but its quality is unreliable, the influence that the device that is subjected to being connected with main line easily produces.
United States Patent (USP) 5410735 and 5272525 has disclosed above-mentioned computer and television system.
Summary of the invention
Therefore, the object of the present invention is to provide under the situation that does not need sight line at the indoor transmission broadband signal Radio Link of vision signal and voice signal for example.Typically, this link should be positioned at the computer in a room and (typically) in (typically) not to be used between the television set of chummery one, and vice versa.
Therefore, according to the preferred embodiments of the present invention, provide a kind of system that in building, the output of computer is offered television set by wireless channel.This system comprises transmission antenna unit, emission processor, reception antenna unit and receiving processor.The emission processor is connected between computer and the transmission antenna unit, convert the output of computer to composite video signal, then the composite video signal raising frequency is become the not carrier frequency in the television transmission preset range, and the signal of raising frequency is offered transmitting antenna so that launch in building.The reception antenna unit has the reception antenna of at least one group two different polarization, and reception transmits.Receiving processor is handled and is made up the output of respectively organizing two antennas, and handles according to the output quality adjustment.
Receiving processor is included in to be measured quality during the non-image cycle and adjusts the device of handling when needing.
Therefore, according to the preferred embodiments of the present invention, transmitting antenna can be multi-polarization antenna, single-polarized antenna or adjustable poliarizing antenna.
In addition, according to the preferred embodiments of the present invention, adjustable poliarizing antenna comprises first antenna that polarizes of direct emission up-conversion signal on first direction, but to up-conversion signal amplify with phase shift in the controlling processor of at least a processing and second antenna that on the second direction of non-first direction, polarizes of emission processor output.Can change the amount of relative phase shift and relative amplification, thereby change polarised direction by the composite signal of twin aerial emission.
Have, according to another preferred embodiment of the present invention, adjustable poliarizing antenna comprises a plurality of first antennas that are positioned at first plane, is positioned at a plurality of second antennas and the selector on second plane again.Each first antenna has different polarised directions in first plane.Each second antenna has different polarised directions in second plane.Selector is selected one of them first antenna and one of them second antenna, thereby limits polarised direction.Up-conversion signal is launched by first antenna and second antenna selected.
In addition, according to the preferred embodiments of the present invention, receiving processor comprises at least one adaptable antenna processing unit, frequency demultiplier and the quality feedback unit of every group of received antenna.There are control unit and combiner in each adaptable antenna processing unit, and this control unit is controlled relative phase shift and the relative attenuation between the output of each reception antenna, the treated output of this combiner combined antenna group.Frequency demultiplier converts the output of at least one combiner to offer television set TV signal.The quality of TV signal is measured in the quality feedback unit, and selects controlling value for control unit thus.
At last, according to the preferred embodiments of the present invention, the quality feedback unit comprises from the input unit of user's quality of reception definition.
Description of drawings
According to detailed description below in conjunction with accompanying drawing, will more completely understand and understand the present invention, wherein:
Fig. 1 is the system schematic that vision signal is emitted to television set in building from computer that constitutes and operate according to the preferred embodiment of the present invention;
Fig. 2 is the schematic diagram that is used for the emission system of Fig. 1 system;
Fig. 3 is the schematic diagram that is used for the multipole antenna of Fig. 1 system;
Fig. 4 A and Fig. 4 B are the schematic diagrames that is used for the receiving system of Fig. 1 system;
Fig. 5 is the operational flowchart that is used for the quality control ring of Fig. 1 system;
Fig. 6 is a kind of pattern description of method that expression is used for the measures signal quality of method shown in Figure 5;
Fig. 7 is the block diagram of the unit of signal elevating time in the survey map 6;
Fig. 8 is the schematic diagram of wireless input unit;
Fig. 9 is the schematic diagram that is used for another emission system of Fig. 1 system;
Figure 10 A and Figure 10 B are the schematic diagrames that is used for another receiving system of Fig. 1 system;
Figure 11 is the schematic diagram that is used for the adjustable poliarizing antenna of Fig. 1 system;
Figure 12 A is the schematic diagram of another adjustable poliarizing antenna; With
Figure 12 B is the schematic diagram of selector that is used for the antenna of control chart 12A.
Embodiment
The present invention relates to medium the transmitting and receiving of the simulation broadband composite video signal of building from the computer to the television set for example by sight line generally is not provided between transmitter and receiver.
Below with reference to Fig. 1, system of the present invention in its expression building.This system comprisescomputer 10, personal computer (PC) for example, andtelevision set 12 has the wall of stopping 14,reflection wall 16 andrefraction wall 17 between them.This system also comprises PCaerial signal processor 18 and TVaerial signal processor 20, is used to control itsantenna 22 and operation of 24 separately.At last, this system compriseswireless input unit 26, utilizes this unit, and the user offerscomputer 10 with its input.
Be noted that the wireless channel of known in the prior art transmission narrow band information, and function is good in building.Therefore, the emission of input signal will do not discussed.Problem discussed here is according to the requirement of corresponding society of the United States Federal (FCC), to launch wideband video signal under minimum power.
In general, it is 30 transmit that thewall 14,16 and 17 of building has a strong impact on label, causes repeatedly duplicating of signal.Fig. 1 represents that label is 32,34 and 36 duplicates for three times, all reproducing signals in the polarization that arrivesreception antenna 24, intensity, phase place with angle side and different.
When the signal that transmits on indoor one or more directions changes direction by various obstacles and material or because of it, this signal will stand uncertain a series of reflection, refraction, scattering and diffraction.For example,wall 14 causes diffraction, andwall 16 causes reflection at least, andwall 17 causes refraction.As a result, the signal that reaches reception antenna comprises one group of signal, and the some of them signal may reach by different paths and after different delays, and the phase place of some signals changes because of reflection or other phenomenon, and all these signals have different amplitudes.
For example, press at first vertical linear polarization emission signal may by a kind of according to signal polarization and the material of deamplification differently.If the polarization of this material and initialize signal does not match, its result then is that signal has the linear polarization different with the polarization of initialize signal.If the heterogeneity that transmits has different phase change, its result generally is that signal has oval polarization so, and its special circumstances are Circular Polarisation.The combination of two kinds of phenomenons may produce linear polarization composition and oval polarization composition.
Regrettably, be the especially function ofcomputer 10 and television set 12 relative positions of wall type in the building, their positions in building to the various effects of signal.Some relative position in the building can cause bigger interference to signal compared with other factors.
Because antenna generally has single polarization, so if the change in the polarization that transmits is fully changed polarization, the antenna of placing at errors present just may not receive any signal so.
No matter the present invention makes every effort to transmitting antenna and reception antenna and is placed on everywhere and remains valid.But as described below, the present invention adopts the combination of transmitting antenna and reception antenna, no matter how poor and/or unpredictable the launching condition of building is, all attempts to receive some signal with assuring success.
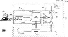
Below with reference to Fig. 2,3, the 4A and the 4B that show an embodiment of system of the present invention.Fig. 2 describes the element of emission system in detail, and Fig. 3 represents exemplary transmittingantenna 22, and Fig. 4 A and Fig. 4 B describe the element of receiving system in detail.
Especially with reference to Fig. 2, wherein,computer 10 produces and comprises general be sent to the respectively sound of loud speaker and computer monitor and the output signal of vision signal below.PCaerial signal processor 18 is prepared to pass throughantenna 22 output signals transmitted.Thisprocessor 18 comprisesTV output generator 40,upconverter 42 and carrierfrequency setting apparatus 44.
TV output generator 40 produces the TV output signal according to the output of computer 10.Upconverter 42 converts carrier frequency to limited by settingapparatus 44 frequency, and wherein, carrier frequency is determined by signal quality and managerial restrictive condition.For the U.S., Xu Ke wave band is not at about 900MHz, 2.4 GHz, 5 GHz and 24 GHz.
TV output generator 40 comprises RGB toTV unit 46 and TV modulator 48.The computer video signal of different colours is admitted to RGB toTV unit 46, and it is made up to form composite video signal, for example presses the reference format of NTSC or PAL.Synthetic vision signal and voice signal are admitted toTV modulator 48, and it is made up to form syntheticTV signal.Modulator 48 also provides and is called frame synchronization and the synchronous lock-out pulse of row.Synchronizing signal offersfrequency setter 44.
Although standard modulation techniques has been mentioned in the explanation here, the present invention can be used in combination with many other technology.For example, receive or toe the mark, these technology can limit the frequency spectrum condition of signal in order to strengthen.
ExemplaryTV output generator 40 is the PC2TV chip and the CL-GD5425 card that originates from the Cirrus Logic of Fremont of California, USA that originates from the ATI of Vancouver, CAN.On the other hand, some computer has the TV output port.For this class computer,TV output generator 40 is parts of computer self.
Composite signal is admitted to upconverter 42, and the critical piece ofupconverter 42 is voltage controlled oscillator (VCO) 50,frequency mixer 52 andband pass filter 54 and 56.Upconverter is well known in the prior art, and therefore, only is briefly described upconverter 42.The frequency of oscillation ofVCO 50 is determined the amount that signal frequency is converted.Frequency mixer 52 is finished this frequency inverted, andfilter 54 is this composite signal of filtering before the frequency inverted of composite signal, so that reduce the frequency spectrum secondary lobe of not expecting (sidelobes) of signal.Be somebody's turn to do the signal that mixes byfilter 56 further filtering then.The filtering output of frequency mixer is admitted toamplifier 58, and its output is connected withantenna 22.
Frequency setter 44 is set the current carrier frequency that transmits.Similar with cordless telephone, the frequency range number limits, and when only other wireless device has tangible interference to the previous frequency scope in building, just selects new frequency range artificially or automatically.
Frequency setter 44 comprisesencoder 60 and frequency controller 62.Encoder 60 limits the frequency range that allows, andfrequency controller 62 is according to the Set ForCurrent excitation VCO 50 ofencoder 60.
According to the preferred embodiments of the present invention, if must change frequency range,frequency controller 62 is generally in " zero load " of TV signal during the cycle so, for example during the electron beam return time when a frame end or " blanking cycle " that occur during the horizontal scanning line in change it.Therefore, can advantageously utilize time slot intrinsic in the signal content of TV signal.For this reason,frequency controller 62 receives the synchronous output ofTV modulator 48.
As mentioned above, no matter the shape of building and structure are how, the present invention tries hard to provide communication link to all ofcomputer 10 andtelevision set 12 or most of possible position.Therefore, transmittingantenna 22 can be any suitable antenna type.In one embodiment,antenna 22 is single-polarized antennas.On the other hand,antenna 22 can be " multipolarization " antenna that the multipolarization direction is arranged.
For single-polarized antenna, a polarised direction has transmitted.As mentioned above, with reference to Fig. 1, the signal that is received byreception antenna 24 is one group and has the signal that a plurality of polarised directions and phase place are offset each other.As described below, TVaerial signal processor 20 can compensate these changes.But the signal that finally obtains may not have big signal to noise ratio.
For multi-polarization antenna, launch a plurality of signals, each signal has different polarised directions.Reception antenna unit 24 still receives one group of multipolarization signal; But one of them signal should have sizable signal to noise ratio.Multi-polarization antenna " is made a bet ", and promptly which polarization is the most effective for the various relative positions ofcomputer 10 and television set 12.Utilize a plurality of transmit and a plurality of polarised directions,computer 10 andtelevision set 12 can be placed on user's decision to his or she suitable any position, and this position can change.For each position, a signal most probable in a plurality of signals provides good emission.
Can produce multi-polarization antenna in any suitable manner.For example, multi-polarization antenna can be to have weak cross-polarized any antenna.On the other hand, this antenna can be made up of two or three orthogonal linear polarization antennas.For example, an antenna that has an antenna of linearity, horizontal polarization and have linearity, perpendicular polarization.
Below Fig. 3 of special reference show another embodiment of multi-polarization antenna.This antenna comprises conical onepole 70, and it most advanced and sophisticated 72 is connected with an earth potential plane 74.Angle of flare β should be greater than 120 °.Earthpotential plane 74 should be less with respect to the wavelength that transmits.The antenna of Fig. 3 is being called generation polarization on two orthogonal angle directions of and θ.
Below Fig. 4 A and the common block diagram that forms the receiving system of using according to the emission system with Fig. 2 of the embodiment of the invention of Fig. 4 B of special reference.
According to the preferred embodiments of the present invention,reception antenna unit 24 generally comprises paired a plurality of antennas, makes each comprise antenna 80 with first polarization and another antenna 82 with second different polarization at least to antenna.Two types antenna 80 and 82 provides the polarization diversity, organizes antenna more the diversity in space and the adaptability of direction are provided.Receiving system also comprises aerial signal processor 84 andphase controller 86,combiner 88,frequency demultiplier 90 and thequality control unit 92 of every group of antenna.
Aerial signal processor 84,phase controller 86 andcombiner 88 are subjected to the control ofquality control unit 92, with tuning received signaladaptively.Frequency demultiplier 90 converts received signal totelevision set 12 manageable signals, and the signal quality of reception is determined inquality control unit 92, thereby changes the operation ofunit 84,86 and 88.
Reception antenna signal processor 84 can be any suitable unit, and the relative phase shift and/or the relative attenuation of connected antenna are adjusted in this unit, and makes up this result.For example, as shown in the figure, each aerial signal processor 84 comprises the amplifier 94 of each antenna and attenuator 96, receive an attenuator 96 output phase shifter 98 and receive the combiner 100 of the output of phase shifter 98 and another attenuator 96.Sky line traffic control (ANTC) signal that attenuator 96 and phase shifter 98 receive fromquality control unit 92.
In order to understand the operation of reception antenna signal processor 84, suppose that the signal of arrival reception antenna unit 24 is the individual signals with unknown polarization.For example, the signal of reception can be a signals having linear polarisation, and its vertical and horizontal composition is Kv*sin (α) * cos (ω t+ ) and Kh*cos (α) * cos (ω t+ ), and wherein, α is the polarization angle.If one has perpendicular polarization and another two antennas with horizontal polarization are used to received signal, their output should equal the formula just listed above (wherein, identical phase multiplying constant) so.As long as cos (α) and sin (α) for just or being negative, catch all received powers by the addition of 100 pairs of two antennas outputs of combiner by long mutually mode.Equally, if α makes the symbol of the sine of signal and cosine different, subtracting each other of two of antenna outputs catches all received powers so.Provide 180 ° phase in-migration to implement to subtract each other by negative decay being provided or amplifying to one of them output to one of them attenuator 96 or by phase shifter 98.No matter two output signals after the emission of antenna separately, any factor that multiplies each other (amplifying or decay) that imposes on two output signals how, this all sets up.
Below, consider to form the situation of received signal by a plurality of signals, one of them signal is the signal of expecting, and one or more signal is the signal of not expecting.The signal of not expecting can be regarded interference or the noise that influences desired signal as.Reception antenna signal processor 84 is adjusted the output of antenna, so that reduce the not influence of desired signal.
Each signal has the horizontal composition and vertical composition by top formula definition; But for two signals, polarization angle, amplitude is different with phase place.
In one case, the polarizing angle α that the signal of expectation has the symbol of the sine that makes signal and cosine to equate, and the polarizing angle α ' of the signal of not expecting differs from one another the sine of signal and the symbol of cosine.If the output addition of two antennas is so owing to the signal of not expecting for optimum reception should subtract each other, so the signal of not expecting will partly be eliminated.
In addition, by the relative attenuation of two antenna outputs of suitable selection, can making not, two (level is with vertical) compositions of desired signal cancel each other out under the situation that does not influence desired signal effectively.Therefore, for signals having linear polarisation, can select two antenna output additions or subtract each other the signal that amplifies expectation; In addition, if the polarization angle of linear polarization interference signal in given 180 °, cooperates with the decling phase that changes so, can also eliminate the linear polarization interference signal of bringing greatest problem basically.
For the received signal of ellipse polarization, two compositions (H and V) out-phase.In order to obtain best long mutually the reception, make their homophase additions very important.Phase shifter 98 is adjusted relative phase place, with balancing out differences.Can adopt amplitude fading once more, to reduce the effect of the arriving signal of not expecting.
Under the control ofquality control unit 92, reception antenna signal processor 84 produces adjustable reception antenna, and under the situation of oval polarized signal, this antenna can obtain polarization effectively and regulate.Aerial signal processor 84 can make the receiving system effort of Fig. 4 A and Fig. 4 B and the Polarization match of desired signal.For the linear polarization arriving signal, the fine difference of effect is: the addition or the decision of subtracting each other two signals provide the polarization adjustment of two states, and variable decay can be used to reduce the not detrimental effect of desired signal, being polarized in 180 ° of scopes different with the polarization of desired signal of the signal that this is not expected.
Also under the control ofquality control unit 92, offered itscorresponding phase controller 86 separately with the output signal of the corresponding different reception antenna signal processors 84 of the received signal of different twin aerials (each is to comprising antenna 80 and 82).Phase controller 86 becomes the phase transition of one or two output signal of reception antenna signal processor 84 phase place of coupling.Then, the output signal ofphase controller 86 is admitted tocombiner 88, and under the control ofquality control unit 92, thesecombiner 88 combined signals are to obtain the effect of directional antenna.
In another embodiment,substitute phase controller 86 and combiner subsequently 88 by the selector of selecting one of them signal.Owing to two or more sets antennas are arranged, so can select the antenna sets of current desired positions.This is called as the space diversity.
The signal of selector output end is admitted tofrequency demultiplier 90 among the signal ofcombiner 88 outputs or another embodiment, and this frequency demultiplier converts the carrier frequency of signal to the channel that can be received by television set 12.As well-known in the prior art, frequency demultiplier comprisesfrequency mixer 102, and the tunable oscillator that is used for determining frequency inverted is voltage controlledoscillator 104 and prevent anyband pass filter 106 of not expecting spectral pollution for example.
Then, " PCTV " signal output offrequency demultiplier 90 is admitted todemultiplexer 108, allowing most of signals to continue to enterantenna combination device 110,antenna combination device 110 with this signal with supplying withtelevision set 12 from the signal of general T V antenna or cable system 112.The carrier frequency of the PCTV signal that is produced byfrequency demultiplier 90 is different with the signal(-) carrier frequency of common antenna 112 generations, so that the PCTV signal does not disturb common TV signal, if desired, PCTV signal and common TV signal can be seen on the screen oftelevision set 12 simultaneously.This " picture-in-picture " characteristic with current some television set is identical.
The signal section that comes out from the bottom port ofdemultiplexer 108 is admitted toquality control unit 92, to determine signal quality and to change control variables.If signal quality is very low, so also can change tranmitting frequency.According to the preferred embodiments of the present invention,quality control unit 92 is in the quality that does not transmit the signal black-out intervals of information (being between the vertical and horizontal return period of electron beam of television set) measuring-signal.Quality control unit 92 can change control variables in any other the suitable time during the blanking cycle or during launching.
Should be appreciated that because the propagation delay in different paths, concerning each path, blanking cycle began in the slightly different moment.For the propagation in the building, these difference are very small, and for the TV broadcast of standard, these difference produce on very big distance, thereby difference is more obvious.Because these difference are little the propagation in building, so the present invention utilizes the blanking cycle of the signal that offerstelevision set 12 at present.
Quality control unit 92 comprises frequency shifter 120 (under the control of voltage controlled oscillator 121),low pass filter 122,sync separator 124,microcontroller 126 andfrequency coding device 128.
Frequency shifter 120 is eliminated the carrier frequency of PCTV signal, so that recover the base band composite video signal.Composite video signal is admitted to syncseparator 124 then bylow pass filter 122 filtering, and this separator recovers level (OK) synchronizing signal and vertical (frame) synchronizing signal, and provides it tomicrocontroller 126.
As long as receive the notice ofsync separator 124, justmicrocontroller 126 is by evaluating the quality of PCTV signal blanking cycle with reference to the method for following explanation shown in Figure 5.If quality is lower than the quality of expectation,microcontroller 126 changes polarised direction by the qualification of the combination/selection of pad value, phase shift value and antenna output signal so.If poor quality so also can change tranmitting frequency.Its quality and the selection current preferably setting with respect to next frame is evaluated in the multiple setting ofmicroprocessor 126 general trials.As long as quality remains on the level of expectation,microcontroller 126 just no longer changes so.
The class of attenuation ofmicrocontroller 126 regulation differential declines devices 96,phase shifter 98 and 86 phase shift, and the selection of doing by selector (in related embodiment).The frequency sequence thatmicrocontroller 126 also produces according toencoder 128 is selected the frequency displacement offrequency demultiplier 90, converts the carrier frequency that transmits to frequency thattelevision set 12 can receive.If signal quality is very poor so that must change tranmitting frequency,microcontroller 126 is indicated new frequency range to voltage controlled oscillator 50 (Fig. 2) and 121 (Fig. 4 A) by suitable instruction (not shown) so.Although not shown,microcontroller 126 can be sent to instruction the emission system of Fig. 2 by wireless channel.
Be appreciated that the observer does not note or seldom note this adaptive processes when changing control variables during blanking cycle.The change of going up At All Other Times is possible and comprises within the scope of the invention.
Be appreciated that receiving system should comprise extra antenna mechanical tuning device in order to test the independent purpose of received signal continuously.In another embodiment, for the evaluation that makes signal quality is easy, during blanking cycle, can launch specific signal.
Below with reference to Fig. 5, illustrate bymicrocontroller 126 and finish automatic selection acceptable image method for quality.
(step 130) at first is by the quality ofmicrocontroller 126 evaluation images.This can realize that all these modes all are included among the present invention by multiple mode.In one embodiment, quality is measured by the intensity of synchronizing signal, and is different with TV signal, and this synchronizing signal is not carried information, thereby single strength grade should be arranged.When intensity when predetermined threshold is following, launch mass is poor.Can measure this intensity by the rectification and the equalizing circuit of its output voltage reflection received signal intensity, perhaps can digitally measure this intensity bymicrocontroller 126.
In another embodiment, the acutance by as shown in Figure 6 lock-out pulse defines quality.Fig. 6 represents two example synchronization pulses 132 and 134, and wherein, first pulse 132 is only along a propagated, and second pulse 134 is propagated along mulitpath.In fact, second pulse 134 is the set in a plurality of pulses of different slightly time arrival.
First pulse, 132 to the second pulses 134 are sharper, and this can measure by its rise time T1 and T2.The rise time T1 of first pulse 132 is than the rise time much shorter of second pulse 134.The acutance of signal was measured by its rise time.If the rise time, signal quality was just high so below predetermined value.
Rise time can be carried out digital measurement with measuring unit shown in Figure 7 135.Measuring unit 135 generally receives the outputs ofsync separators 124, and input is offered microcontroller 126.It comprises automatic gain control (AGC) amplifier 180, high pass filter 182, rectification and equalizer 184 and mould/number (A/D) transducer 186.Automatic gain control amplifier 180 is output as the synchronizing signal of original shape, but has predetermined strength.Then, the output of AGC amplifier 180 is admitted to high pass filter 182, produces the rising that its intensity is synchronizing signal and the signal of the monotonically decreasing function of fall time.
The output of the output of filter 182 and AGC amplifier 180 is admitted to rectification and equalizing circuit 184, and this circuit produces the voltage level that increases with synchronous signal acutance.This signal feedback is given AGC Amplifier Gain control input, so that control its gain, the signal level when making output keeps substantially constant.Because these methods are well known in the prior art, so omit the details of the method for the signal that obtains substantially constant intensity.
By the output of 186 pairs of rectifiers of A/D converter (ADC) and imager 184 and the gain-controlled voltage sampling of AGC amplifier 180, and send into the describedmicrocontroller 126 with reference to Fig. 4 A, the latter comes the signal calculated mass number according to the level of these signals.
Be appreciated that also and can come measures signal quality by the combination of intensity and acutance.
Signal quality good (step 136) returns Fig. 5, if will not change (step 138) at this blanking cycle so.In addition, 126 pairs of single groups of microcontroller or many group day acceptable phase shifts of line options and pad value.
For this purpose, term " acceptable " can have any suitable meaning.It can be measured by some above-mentioned predetermined threshold value, maybe can refer to the optimum value of whole group numerical value, maybe can refer to from the change of a certain amount of previous value.
Specifically, instep 142, change the phase shift of current active antenna by little increment, measure the quality that causes by each new phase shift and change by microcontroller 126.If, by microcontroller 126 (step 148) will be set so and change into new phase shift and pad value for any phase-shift value quality enough high (as checking in the step 143).
Otherwise,, pad value is carried out similarly control (step 144) in case find the acceptable value of phase shift.
Instep 146, observed result.If they so just change into setting new phase shift and pad value (step 148) more than predetermined quality threshold.Otherwise, select new frequency configuration (step 150), repeat this processing in step 142.If in case observe all frequency configurations, quality is not improved, and keeps initial setting up so.
As shown in Figure 8, image quality can be measured otherwise.In the present embodiment,input unit 26 shown in Figure 1 has a plurality ofbuttons 190 thereon, utilizes these buttons, the signal quality that the user indicates him or she seeing.Button can be indicated does not have " snowflake ", definition etc.In the present embodiment,input unit 26 has two transmittingsets 192 and 194, and wherein, the former is emitted tocomputer 10 with input, and the latter is emitted to televisionantenna signal processor 20 with quality information.In the present embodiment, televisionantenna signal processor 20 does not need to isolate synchronizing signal.
On the other hand,input unit 26 can be oriented the single transmitting set of computer emission, and the latter at blanking cycle to televisionantenna signal processor 20 emission user quality information.In addition,input unit 26 can be launchedcomputer 10, and PCaerial signal processor 18 should comprise themicrocontroller 126 shown in Fig. 4 A.In the present embodiment, 20 pairs of televisionantenna signal processor 20 emissioning controling signals of PC aerial signal processor, the latter does not comprise unit 120,121,124 shown in Fig. 4 A and 126 feedback element.
Each combination that is appreciated thatcomputer 10 andtelevision set 12 positions generally has a direction and a polarization that 12 best path is provided fromcomputer 10 to television set.Reception of the present invention is handled and is made great efforts to make effective polarization optimization of reception antenna, but still can not make the user satisfied.For example, do not allow the barrier that vertically passes through, so just can not receive any signal if building passes the perpendicular polarization signal.
If can find best path, so just can improve signal quality greatly.In order to utilize this point, not only to make effective polarization of reception antenna best, and must regulate the polarization that transmits.
Below with reference to Fig. 9, Figure 10 A and Figure 10 B, these figure show another embodiment of the system that transmits and receives that utilizes the transmittingantenna 150 with adjustable polarization respectively, and with reference to Figure 11, Figure 12 A and Figure 12 B, these figure illustrate two embodiment of the adjustable poliarizing antenna of this class.
As shown in Figure 9, the emission system of emission system and last embodiment is similar.In fact, the PCaerial signal processor 152 of present embodiment is basic identical with PC aerial signal processor 18.But becauseadjustable poliarizing antenna 150 is antennas that its polarised direction can be made adaptive change, so compare with the processor shown in Fig. 4 B with Fig. 4 A, label is that 153 television antenna signal processor is simplified among Figure 10 A and Figure 10 B.The receiving system of Figure 10 A and Figure 10 B only needs one group of antenna, and the output of this antenna is provided for frequency demultiplier 90.Television antenna signal processor 153 comprisesquality control unit 92, but also by above-mentioned wireless channel control signal is emitted toadjustable poliarizing antenna 150.
Figure 11 represents an embodiment of adjustable poliarizing antenna 150.Its input signal is the initialize signal (as the function of time) by function s (t) regulation, and comprise twoantennas 154 and 156, theamplifier 158 of each antenna and 159 andoptional phase shifter 160, wherein,antenna 154 is a horizontal polarization, andantenna 156 is a perpendicular polarization.
By the vector that is polarized to the output of two antennas of the signals of twoantennas 154 and 156 emissions and.When input signal s (t) multiplication by constants Kv inamplifier 159 is admitted tovertical antenna 156 after amplifying, when being admitted tohorizontal antenna 154 after multiplication by constants Kh amplifies inamplifier 158 equally with input signal s (t), as the vector of two signals and final signal (Kv is arranged2+ Kh2) subduplicate intensity, and the angle polarization that limits by the arc tangent with respect to (Kv/Kh) of level.By the value of magnification ofcontrol amplifier 158 and 159, can regulate polarised direction.
Similarly, because two components roughly are periodic in time, so when comprisephase shifter 160, between two components, phase shift is arranged, final vector and spatially press periodic mode and rotate.The tip of vector forms ellipse, therefore is called " oval polarization ".Under the particular case, wherein, the intensity of two components equates and its phasephasic difference 90 degree, the final circle that is polarized to.
Microcontroller 126 general polarization by theadjustable poliarizing antenna 150 of little step-size change are to select to provide the polarised direction that preferably transmits.
Figure 12 A shows that with Figure 12 B label is 150 ' different adjustable poliarizing antenna.This antenna comprises a plurality ofsecond antennas 172 and theselector 174 of coupling in a plurality offirst antennas 170 in first plane 171, secondplane 173.Antenna 170 and 172 is launched in different directions.Any combination of onefirst antenna 170 and onesecond antenna 172 provides the antenna with different polarization, wherein, polarization be two polarization vector and.
Selector 174 receiving inputted signal s (t), and it is offeredfirst antenna 170 andsecond antenna 172 of currentselection respectively.Selector 174 is according to two antennas of Instruction Selection frommicrocontroller 126.
For two types ofadjustable poliarizing antenna 150 and 150 ', the order of adjustment comprises the polarization of at first setting emission and transmits.Then, adjust reception antenna with reference to the following explanation of Fig. 5, and the recording quality grade.Each possible polarization is repeated this processing, and wherein, for theadjustable poliarizing antenna 150 of Figure 11, phase-shift value and value of magnification are steps.Microcontroller 126 selects to produce the polarization grade of best result, and appropriate signals is offeredadjustable poliarizing antenna 150 or 150 ', also offers aerial signal processor 84.
The combination that is appreciated that illustrated transmitting antenna and reception antenna here is not unique possible combination.For example, transmitting antenna can be adjustable poliarizing antenna, and reception antenna can be many groups antenna as shown in Figure 2.In another example, receiver can have multi-polarization antenna, and perhaps, if transmitting antenna is adjustable poliarizing antenna, receiver can have individual antenna so.Above-mentioned illustrated all combinations all comprise in the present invention.
Can understand many feature and advantage of the present invention in the above description, therefore, the claims desire covers all these feature and advantage of the present invention.In addition, to those skilled in the art,, the present invention only should be defined in the structure and the operation of diagram and above-mentioned strictness owing to make many improvement and change easily.Therefore, all suitable improvement and equivalent all should belong to scope of the present invention.Although pass through example, in the environment that screen (and sound) content of PC is transmitted to television set as the simulation composite video signal, the present invention has been described, but should be realized that utilize suitable small and conspicuous modification, element of the present invention also goes for other signal type.
It should be appreciated by those skilled in the art that the above situation that has illustrated and illustrated especially that the invention is not restricted to.Scope of the present invention is limited by appended claims.

Claims (12)

CNB988103745A1997-08-261998-08-23Wireless video transfer from computer to TVExpired - LifetimeCN1164111C (en)

Applications Claiming Priority (2)

Application NumberPriority DateFiling DateTitle
IL12163697AIL121636A (en)1997-08-261997-08-26Apparatus for wireless transfer of video from a computer to a television set
IL1216361997-08-26

Publications (2)

Publication NumberPublication Date
CN1276945A CN1276945A (en)2000-12-13
CN1164111Ctrue CN1164111C (en)2004-08-25

Family

ID=11070561

Family Applications (1)

Application NumberTitlePriority DateFiling Date
CNB988103745AExpired - LifetimeCN1164111C (en)1997-08-261998-08-23Wireless video transfer from computer to TV

Country Status (7)

CountryLink
EP (1)EP1010272A4 (en)
CN (1)CN1164111C (en)
AU (1)AU8882898A (en)
BR (1)BR9814443A (en)
CA (1)CA2301578A1 (en)
IL (1)IL121636A (en)
WO (1)WO1999010999A2 (en)

Cited By (1)

* Cited by examiner, † Cited by third party
Publication numberPriority datePublication dateAssigneeTitle
CN103311647A (en)*2013-05-152013-09-18东莞宇龙通信科技有限公司 Antenna device and method for improving signal transceiving performance of antenna device

Families Citing this family (5)

* Cited by examiner, † Cited by third party
Publication numberPriority datePublication dateAssigneeTitle
US7603131B2 (en)2005-08-122009-10-13Sellerbid, Inc.System and method for providing locally applicable internet content with secure action requests and item condition alerts
US20140071818A1 (en)2004-07-162014-03-13Virginia Innovation Sciences, Inc.Method and system for efficient communication
US7499462B2 (en)2005-03-152009-03-03Radiospire Networks, Inc.System, method and apparatus for wireless delivery of content from a generalized content source to a generalized content sink
US8306479B1 (en)*2012-07-062012-11-06Metropcs Wireless, Inc.Polarization control for cell telecommunication system
CN111656705B (en)*2018-01-312023-03-28松下电器(美国)知识产权公司Signal processing device, signal processing method, recording medium, and moving object

Family Cites Families (10)

* Cited by examiner, † Cited by third party
Publication numberPriority datePublication dateAssigneeTitle
FR1574060A (en)*1968-04-091969-07-11
US3671973A (en)*1969-10-241972-06-20Mosley Electronics CoSelectively polarized antenna employing impedance matched crossed dipoles
US4198641A (en)*1976-08-091980-04-15Rca CorporationRotating field polarization antenna system
US5021801A (en)*1989-09-051991-06-04Motorola, Inc.Antenna switching system
FR2655801B1 (en)*1989-12-081992-03-13Charbonnages De France METHOD AND DEVICE FOR TRANSMITTING VIDEO SIGNALS IN A CONFINED MEDIUM.
DE4317388A1 (en)*1993-05-251994-12-08Klaus SchneiderMultimedia system unit
DE4323144A1 (en)*1993-07-101995-01-19Diehl Gmbh & CoWireless information transmission system
US5434575A (en)*1994-01-281995-07-18California Microwave, Inc.Phased array antenna system using polarization phase shifting
US5852437A (en)*1996-09-241998-12-22Ast Research, Inc.Wireless device for displaying integrated computer and television user interfaces
US5668566A (en)*1996-10-111997-09-16Yen; KerlWireless computer picture transmission device

Cited By (1)

* Cited by examiner, † Cited by third party
Publication numberPriority datePublication dateAssigneeTitle
CN103311647A (en)*2013-05-152013-09-18东莞宇龙通信科技有限公司 Antenna device and method for improving signal transceiving performance of antenna device

Also Published As

Publication numberPublication date
EP1010272A4 (en)2005-09-28
CA2301578A1 (en)1999-03-04
IL121636A0 (en)1998-02-08
IL121636A (en)2000-08-31
WO1999010999A2 (en)1999-03-04
EP1010272A2 (en)2000-06-21
BR9814443A (en)2001-10-23
WO1999010999A3 (en)1999-05-20
AU8882898A (en)1999-03-16
CN1276945A (en)2000-12-13

Similar Documents

PublicationPublication DateTitle
US6577353B1 (en)Optimization of television reception by selecting among or combining multiple antenna inputs
CN1152484C (en)Base station equipment and method for steering antenna beam
CN1147061C (en)Base station equipment, and method for steering antenna beam
US6483477B1 (en)RF receiving antenna system
CN1202295A (en)Multichannel radio frequency transmission system to deliver wide band digital data into independent sectorized service areas
US20030060218A1 (en)Automated tuning of wireless peripheral devices
CN1185251A (en) A receiving method and a receiver
CN1164111C (en)Wireless video transfer from computer to TV
WO2006029394A3 (en)Imager flicker compensation systems and methods
CN1200605A (en)Radio communication apparatus in CDMA communication system
JP5007284B2 (en) Wireless monitoring system
JP2006064524A (en) Sonar method and underwater image sonar
CN1153450C (en)Internet information displaying apparatus
US6172652B1 (en)RF receiving antenna system
CN1306710A (en) Apparatus and method for reusing satellite broadcast spectrum for terrestrial broadcast signals
CN1028057C (en)Method and apparatus for detecting and evaluating linearity of transmitting system
JP4243140B2 (en) Data transmitting apparatus, data transmitting program and data receiving apparatus, data receiving program and data transmitting / receiving method
Dascal et al.Advanced Vhf Ground Station for Noaa Weather Satellite Apt Image Reception
CN101287135B (en)Colorful automatic control method
WO2010053608A3 (en)Ir conformal imaging using phased scanning array
CN1178541C (en)Mobile phone with video output terminal
Ikuta et al.Imaging Parameter Optimization for Nonlinear Crosstalk Cancellation in Optical Camera Communication
Ellington et al.The physics of television broadcasting
CN205670824U (en)Frequency conversion wireless microphone structure
KuhlbergAssembling and Exploring a Small Radio Telescope

Legal Events

DateCodeTitleDescription
C06Publication
PB01Publication
C10Entry into substantive examination
SE01Entry into force of request for substantive examination
C14Grant of patent or utility model
GR01Patent grant
ASSSuccession or assignment of patent right

Owner name:CHUANGXIN SCIENCE CO., LTD.

Free format text:FORMER OWNER: EUREKA U. S. A. LTD.

Effective date:20060804

C41Transfer of patent application or patent right or utility model
TR01Transfer of patent right

Effective date of registration:20060804

Address after:Singapore Singapore

Patentee after:Creative Technology Ltd.

Address before:Israel Tel Aviv

Patentee before:Eureka U. S. A. Ltd.

CX01Expiry of patent term
CX01Expiry of patent term

Granted publication date:20040825


[8]ページ先頭

©2009-2025 Movatter.jp