




技术领域technical field
本发明涉及PCB线路板加工领域,尤其涉及一种PCB线路板电镀设备。The invention relates to the field of PCB circuit board processing, in particular to a PCB circuit board electroplating equipment.
背景技术Background technique
印制电路板,又称印刷电路板,是电子元器件电气连接的提供者。Printed circuit boards, also known as printed circuit boards, are providers of electrical connections for electronic components.
目前在PCB线路板加工时需要进行电镀操作,在进行电镀操作时需要使用电镀设备,现在的电镀设备由箱体和电镀装置等部件组成。At present, electroplating operations are required during the processing of PCB circuit boards, and electroplating equipment is required for electroplating operations. The current electroplating equipment is composed of cabinets, electroplating devices and other components.
现有的电镀设备在使用时需要将PCB线路板放置在电镀设备中进行液体的电镀操作,但是现在的PCB线路板在电镀结束后,从液体中取出后会出现PCB线路板的表面残留有液体,而残留的液体无法在电镀设备中进行清理。The existing electroplating equipment needs to place the PCB circuit board in the electroplating equipment for liquid electroplating operation. However, after the current PCB circuit board is removed from the liquid after electroplating, there will be liquid remaining on the surface of the PCB circuit board. , and the residual liquid cannot be cleaned in the electroplating equipment.
因此,有必要提供一种PCB线路板电镀设备解决上述技术问题。Therefore, it is necessary to provide a PCB circuit board electroplating equipment to solve the above technical problems.
发明内容Contents of the invention
本发明提供一种PCB线路板电镀设备,解决了现有的电镀设备无法对PCB线路板表面残留的液体进行清理的问题。The invention provides a PCB circuit board electroplating equipment, which solves the problem that the existing electroplating equipment cannot clean the residual liquid on the surface of the PCB circuit board.
为解决上述技术问题,本发明提供的一种PCB线路板电镀设备,包括:In order to solve the above technical problems, a kind of PCB circuit board electroplating equipment provided by the present invention comprises:
箱体,所述箱体内壁的两侧均设置有活动组件;A box body, both sides of the inner wall of the box are provided with movable components;
连接组件,所述连接组件的数量为两个,两个所述连接组件分别设置于所述箱体内壁的两侧;A connection assembly, the number of the connection assembly is two, and the two connection assemblies are respectively arranged on both sides of the inner wall of the box;
放置组件,所述放置组件设置于所述箱体的内部,所述放置组件包括放置盒,所述放置盒内壁的两侧从左至右依次连接有多个凹形放置块;Placement assembly, the placement assembly is arranged inside the box, the placement assembly includes a placement box, the two sides of the inner wall of the placement box are sequentially connected with a plurality of concave placement blocks from left to right;
转动组件,所述转动组件设置于所述箱体表面的一侧;a rotating assembly, the rotating assembly is arranged on one side of the surface of the box;
升降装置,所述升降装置设置于所述箱体表面的一侧。A lifting device, the lifting device is arranged on one side of the surface of the box body.
优选的,所述活动组件包括两个固定杆,两个所述固定杆的表面均套设有活动套,连个所述活动套之间连接有连接板。Preferably, the movable assembly includes two fixed rods, movable sleeves are sheathed on the surfaces of the two fixed rods, and a connecting plate is connected between two movable sleeves.
优选的,所述连接组件包括连接套,所述连接套的内部设置有连接块。Preferably, the connection assembly includes a connection sleeve, and a connection block is arranged inside the connection sleeve.
优选的,所述连接块的一侧通过转动轴转动连接有转动杆,所述转动杆的表面套设有第一齿轮,所述转动杆的一端与所述放置盒的边侧连接。Preferably, one side of the connecting block is rotatably connected to a rotating rod through a rotating shaft, the surface of the rotating rod is covered with a first gear, and one end of the rotating rod is connected to the side of the storage box.
优选的,所述转动组件包括活动块,所述活动块的一侧安装有电机,所述电机输出轴的一端通过联轴器固定连接有旋转杆,所述旋转杆的一端连接有第二齿轮。Preferably, the rotating assembly includes a movable block, a motor is installed on one side of the movable block, one end of the output shaft of the motor is fixedly connected to a rotating rod through a coupling, and one end of the rotating rod is connected to a second gear .
优选的,所述箱体的边侧且位于所述活动块的两侧均开设有活动槽,两个所述活动槽之间设置有安装架。Preferably, movable slots are provided on the side of the box and on both sides of the movable block, and a mounting bracket is provided between the two movable slots.
优选的,所述升降装置包括固定架,所述固定架的内部设置有升降件。Preferably, the lifting device includes a fixed frame, and a lifting member is arranged inside the fixed frame.
优选的,所述线体表面的两侧均设置有防护组件,所述防护组件包括拆卸套,所述拆卸套的内部设置有拆卸块,所述拆卸块的一侧连接有防护板。Preferably, both sides of the surface of the wire body are provided with protection components, the protection components include a disassembly sleeve, a disassembly block is arranged inside the disassembly sleeve, and a protection plate is connected to one side of the disassembly block.
优选的,所述箱体表面的一侧设置有延伸组件,所述延伸组件包括转动座,所述转动座的一侧连接有放置架,所述放置架底部的两侧均设置有凹形连接套,两个所述凹形连接套之间设置有收集盒。Preferably, one side of the surface of the box is provided with an extension assembly, the extension assembly includes a rotating seat, one side of the rotating seat is connected to a placement frame, and both sides of the bottom of the placement frame are provided with concave connection sleeve, and a collection box is arranged between the two female connecting sleeves.
优选的,所述箱体表面的一侧通过转动轴转动连接有支撑杆。Preferably, one side of the surface of the box body is rotatably connected to a support rod through a rotating shaft.
与相关技术相比较,本发明提供的一种PCB线路板电镀设备具有如下有益效果:Compared with related technologies, a kind of PCB circuit board electroplating equipment provided by the present invention has the following beneficial effects:
本发明提供一种PCB线路板电镀设备,在箱体的内部设置转动组件和升降装置使用便于在放置盒中的PCB线路板电镀结束后能够在取出液体后进行转动,将放置盒内部的PCB线路板表面残留的液体进行清理。The invention provides a PCB circuit board electroplating equipment. A rotating assembly and a lifting device are arranged inside the box to facilitate the use of the PCB circuit board in the placement box. Clean up any remaining liquid on the surface of the plate.
附图说明Description of drawings
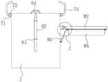
图1为本发明提供的一种PCB线路板电镀设备的第一实施例的结构示意图;Fig. 1 is the structural representation of the first embodiment of a kind of PCB circuit board electroplating equipment provided by the present invention;
图2为图1所示的A部放大示意图;Figure 2 is an enlarged schematic view of part A shown in Figure 1;
图3为图1所示的B部放大示意图;Fig. 3 is an enlarged schematic diagram of part B shown in Fig. 1;
图4为本发明提供的一种PCB线路板电镀设备的第二实施例的结构示意图;Fig. 4 is the structural representation of the second embodiment of a kind of PCB circuit board electroplating equipment provided by the present invention;
图5为图4所示的C部放大示意图。FIG. 5 is an enlarged schematic view of part C shown in FIG. 4 .
图中标号:1、箱体,Labels in the figure: 1, box body,
2、活动组件,21、固定杆,22、活动套,23、连接板,2, movable assembly, 21, fixed rod, 22, movable cover, 23, connecting plate,
3、连接组件,31、连接套,32、连接块,33、转动杆,34、第一齿轮,3, connecting assembly, 31, connecting sleeve, 32, connecting block, 33, rotating rod, 34, first gear,
4、放置组件,41、放置盒,42、凹形放置块,4, placing components, 41, placing boxes, 42, concave placing blocks,
5、转动组件,51、活动块,52、电机,53、旋转杆,54、第二齿轮,55、安装架,56、活动槽,5. Rotating assembly, 51, movable block, 52, motor, 53, rotating rod, 54, second gear, 55, mounting bracket, 56, movable slot,
6、升降装置,61、固定架,62、升降件,6, lifting device, 61, fixed frame, 62, lifting parts,
7、防护组件,71、拆卸套,72、拆卸块,73、防护板,7, protective assembly, 71, disassembly cover, 72, disassembly block, 73, protective plate,
8、延伸组件,81、转动座,82、放置架,83、凹形连接套,84、收集盒,85、支撑杆。8, extension assembly, 81, swivel seat, 82, placement frame, 83, concave connection sleeve, 84, collection box, 85, support rod.
具体实施方式Detailed ways
下面结合附图和实施方式对本发明作进一步说明。The present invention will be further described below in conjunction with the accompanying drawings and embodiments.
第一实施例first embodiment
请结合参阅图1、图2和图3,其中,图1为本发明提供的一种PCB线路板电镀设备的第一实施例的结构示意图;图2为图1所示的A部放大示意图;图3为图1所示的B部放大示意图。一种PCB线路板电镀设备,包括:Please refer to Fig. 1, Fig. 2 and Fig. 3 in combination, wherein Fig. 1 is a structural schematic diagram of the first embodiment of a kind of PCB circuit board electroplating equipment provided by the present invention; Fig. 2 is an enlarged schematic diagram of part A shown in Fig. 1; FIG. 3 is an enlarged schematic diagram of part B shown in FIG. 1 . A PCB circuit board electroplating equipment, comprising:
箱体1,所述箱体1内壁的两侧均设置有活动组件2;A box body 1, both sides of the inner wall of the box body 1 are provided with
连接组件3,所述连接组件3的数量为两个,两个所述连接组件3分别设置于所述箱体1内壁的两侧;The
放置组件4,所述放置组件4设置于所述箱体1的内部,所述放置组件4包括放置盒41,所述放置盒41内壁的两侧从左至右依次连接有多个凹形放置块42;Placement assembly 4, the placement assembly 4 is arranged inside the box body 1, the placement assembly 4 includes a
在放置盒41内壁的底部和内壁上均开设有多个通孔,便于液体的进入能够使液体对PCB线路板进行电镀操作,同时也便于对在转动时可以将PCB线路板表面残留的液体进行甩出,在放置盒41的表面设置有盒盖,多个凹形放置块42的表面便于对PCB线路板起到放置的作用。A plurality of through holes are provided on the bottom and the inner wall of the inner wall of the
转动组件5,所述转动组件5设置于所述箱体1表面的一侧;Rotating assembly 5, the rotating assembly 5 is arranged on one side of the surface of the box body 1;
升降装置6,所述升降装置6设置于所述箱体1表面的一侧。
所述活动组件2包括两个固定杆21,两个所述固定杆21的表面均套设有活动套22,连个所述活动套22之间连接有连接板23。The
在两个固定杆21的两端均连接有固定块,固定块的一侧与箱体1内壁的一侧连接,使用固定杆21和活动套22有利于在放置盒41上下移动时起到定位的作用防止位置的偏移。Both ends of the two
所述连接组件3包括连接套31,所述连接套31的内部设置有连接块32。The
所述连接块32的一侧通过转动轴转动连接有转动杆33,所述转动杆33的表面套设有第一齿轮34,所述转动杆33的一端与所述放置盒41的边侧连接。One side of the connecting
连接套31的一侧与连接板23表面的一侧连接,使用连接套31和连接块32便于对放置盒41起到安装和拆卸的作用,第一齿轮34和第二齿轮54啮合后便于通过电机5带动放置盒41进行转动。One side of the connection sleeve 31 is connected to one side of the surface of the
所述转动组件5包括活动块51,所述活动块51的一侧安装有电机52,所述电机52输出轴的一端通过联轴器固定连接有旋转杆53,所述旋转杆53的一端连接有第二齿轮54。The rotating assembly 5 includes a
在箱体1的一侧开设有与活动块51相适配的放置槽,使用活动块51便于带动电机52进行拆卸。One side of the box body 1 is provided with a placement groove adapted to the
所述箱体1的边侧且位于所述活动块51的两侧均开设有活动槽56,两个所述活动槽56之间设置有安装架55。A
使用时,当对电机52进行拆卸时,通过拉动安装架55带动电机52向上移动,当安装架55移动时与活动槽56分离,同时通过电机52带动活动块51与箱体1表面的放置槽分离即可。During use, when the
安装架55由固定环和两个带有活动块的L形固定杆组成,安装架55套设在电机52的表面,便于对电机52进行固定安装。The mounting
所述升降装置6包括固定架61,所述固定架61的内部设置有升降件62。The
固定架61固定连接在箱体1表面的一侧,升降件62由液压伸缩杆和L形连接杆组成,L形连接杆的一端通过矩形块与连接板23的一侧连接。
所述线体1表面的两侧均设置有防护组件7,所述防护组件7包括拆卸套71,所述拆卸套71的内部设置有拆卸块72,所述拆卸块72的一侧连接有防护板73。Both sides of the surface of the line body 1 are provided with a protective assembly 7, the protective assembly 7 includes a
拆卸套71固定连接在箱体1的表面,使用拆卸块72和拆卸套71便于对防护板73进行安装和拆卸的作用,使用防护板73能防止在放置盒41转动时甩出的液体起到阻挡的作用,使用时,当对防护板73进行安装时,将带有拆卸块72的防护板73与箱体1表面的拆卸套71重合连接,当拆卸块72与拆卸套71重合连接后使用螺栓穿过拆卸套71的表面并与拆卸块72螺纹连接即可。
本发明提供的一种PCB线路板电镀设备的工作原理如下:The working principle of a kind of PCB circuit board electroplating equipment provided by the invention is as follows:
使用时,当放置盒41内部的PCB线路板电镀结束后,启动升降件62带动连接板23向上移动,当连接板23向上移动时带动两侧的活动套22在两个固定杆21的表面向上移动,当连接板23向上移动时带动放置盒41向上移动,当放置盒41向上移动时通过转动杆33带动连接块32与连接套31分离,当升降件62带动放置盒41向上移动时带动第一齿轮34与旋转杆53一端的第二齿轮54啮合,当第一齿轮34和第二齿轮54啮合后,启动电机52时通过旋转杆53带动第二齿轮54进行转动,当第二齿轮54转动时带动第一齿轮34进行转动,当第一齿轮34转动时通过转动杆33带动带有多个PCB线路板的放置盒41进行转动即可对PCB线路板表面残留的液体进行清理即可。When in use, after the PCB circuit board electroplating inside the
与相关技术相比较,本发明提供的一种PCB线路板电镀设备具有如下有益效果:Compared with related technologies, a kind of PCB circuit board electroplating equipment provided by the present invention has the following beneficial effects:
本发明提供一种PCB线路板电镀设备,在箱体1的内部设置转动组件5和升降装置6使用便于在放置盒41中的PCB线路板电镀结束后能够在取出液体后进行转动,将放置盒41内部的PCB线路板表面残留的液体进行清理。The present invention provides a PCB circuit board electroplating equipment, in which a rotating assembly 5 and a
第二实施例second embodiment
请结合参阅图4和图5,基于本申请的第一实施例提供的一种PCB线路板电镀设备,本申请的第二实施例提出另一种PCB线路板电镀设备。第二实施例仅仅是第一实施例优选的方式,第二实施例的实施对第一实施例的单独实施不会造成影响。Please refer to FIG. 4 and FIG. 5 together. Based on the PCB electroplating equipment provided in the first embodiment of the present application, the second embodiment of the present application proposes another PCB circuit board electroplating equipment. The second embodiment is only a preferred mode of the first embodiment, and the implementation of the second embodiment will not affect the independent implementation of the first embodiment.
具体的,本申请的第二实施例提供的一种PCB线路板电镀设备的不同之处在于,一种PCB线路板电镀设备,所述箱体1表面的一侧设置有延伸组件8,所述延伸组件8包括转动座81,所述转动座81的一侧连接有放置架82,所述放置架82底部的两侧均设置有凹形连接套83,两个所述凹形连接套83之间设置有收集盒84。Specifically, the difference between the PCB circuit board electroplating equipment provided by the second embodiment of the present application is that, a PCB circuit board electroplating equipment, one side of the surface of the box body 1 is provided with an
在收集盒84的两侧均连接有与两个凹形连接套83相适配的矩形连接块,在放置架82的内部安装有滤网便于在放置PCB线路板时能够将残余的液体滴落至收集盒84的内部。Both sides of the
所述箱体1表面的一侧通过转动轴转动连接有支撑杆85。One side of the surface of the box body 1 is rotatably connected with a
本发明提供的一种PCB线路板电镀设备的工作原理如下:The working principle of a kind of PCB circuit board electroplating equipment provided by the invention is as follows:
使用时,当需要对电镀并清理完液体的PCB线路板进行放置时,首先在转动座81的作用下带动放置架82向上转动,当放置架82转动至于箱体1呈垂直状态后,再通过转动轴的作用下带动支撑杆85转动至于放置架82底部的一侧连接,当固定好放置架82后,再将收集盒84推动至两个凹形连接套83的内部即可将PCB线路板放置在放置架82的表面。When in use, when it is necessary to place the PCB circuit board that has been electroplated and cleaned up the liquid, firstly the
与相关技术相比较,本发明提供的一种PCB线路板电镀设备具有如下有益效果:Compared with related technologies, a kind of PCB circuit board electroplating equipment provided by the present invention has the following beneficial effects:
本发明提供一种PCB线路板电镀设备,在箱体1表面的一侧设置延伸组件8便于在箱体1内部的PCB线路板电镀结束后起到放置的作用,同时能够对PCB线路板表面滴落的液体起到收集的作用。The present invention provides a PCB circuit board electroplating equipment. An
以上所述仅为本发明的实施例,并非因此限制本发明的专利范围,凡是利用本发明说明书及附图内容所作的等效结构或等效流程变换,或直接或间接运用在其它相关的技术领域,均同理包括在本发明的专利保护范围内。The above is only an embodiment of the present invention, and does not limit the patent scope of the present invention. Any equivalent structure or equivalent process transformation made by using the description of the present invention and the contents of the accompanying drawings, or directly or indirectly used in other related technologies fields, are all included in the scope of patent protection of the present invention in the same way.
| Application Number | Priority Date | Filing Date | Title |
|---|---|---|---|
| CN202310300195.0ACN116397304A (en) | 2023-03-27 | 2023-03-27 | PCB circuit board electroplating equipment |
| Application Number | Priority Date | Filing Date | Title |
|---|---|---|---|
| CN202310300195.0ACN116397304A (en) | 2023-03-27 | 2023-03-27 | PCB circuit board electroplating equipment |
| Publication Number | Publication Date |
|---|---|
| CN116397304Atrue CN116397304A (en) | 2023-07-07 |
| Application Number | Title | Priority Date | Filing Date |
|---|---|---|---|
| CN202310300195.0APendingCN116397304A (en) | 2023-03-27 | 2023-03-27 | PCB circuit board electroplating equipment |
| Country | Link |
|---|---|
| CN (1) | CN116397304A (en) |
| Publication number | Priority date | Publication date | Assignee | Title |
|---|---|---|---|---|
| JPS6384666A (en)* | 1986-09-29 | 1988-04-15 | Haneda Seisakusho:Kk | Rotary coating device |
| CN210657175U (en)* | 2019-11-07 | 2020-06-02 | 惠州市永盛隆电子科技有限公司 | Copper plating device |
| CN210683983U (en)* | 2019-07-23 | 2020-06-05 | 江西强达电路科技有限公司 | Irregular golden finger gold plating processing device |
| CN111501084A (en)* | 2020-05-02 | 2020-08-07 | 刘理仁 | Full-automatic anti-residue automatic electroplating device |
| CN111850663A (en)* | 2020-08-25 | 2020-10-30 | 太仓舒扬博机电设备有限公司 | Circular rocking mechanism for electroplating |
| CN111962122A (en)* | 2020-08-24 | 2020-11-20 | 马鞍山思哲知识产权服务有限公司 | A cable suspension device for aluminium alloy anodic oxidation |
| CN112203421A (en)* | 2020-09-09 | 2021-01-08 | 苏州市亿利华电子有限公司 | PCB (printed circuit board) gold-plating tool and using method thereof |
| CN113731930A (en)* | 2021-08-17 | 2021-12-03 | 驰马(浙江)照明有限公司 | A portable belt cleaning device for five accessories |
| CN215947435U (en)* | 2021-07-27 | 2022-03-04 | 东阳(博罗)电子有限公司 | PCB lifting device capable of improving electroplating efficiency |
| Publication number | Priority date | Publication date | Assignee | Title |
|---|---|---|---|---|
| JPS6384666A (en)* | 1986-09-29 | 1988-04-15 | Haneda Seisakusho:Kk | Rotary coating device |
| CN210683983U (en)* | 2019-07-23 | 2020-06-05 | 江西强达电路科技有限公司 | Irregular golden finger gold plating processing device |
| CN210657175U (en)* | 2019-11-07 | 2020-06-02 | 惠州市永盛隆电子科技有限公司 | Copper plating device |
| CN111501084A (en)* | 2020-05-02 | 2020-08-07 | 刘理仁 | Full-automatic anti-residue automatic electroplating device |
| CN111962122A (en)* | 2020-08-24 | 2020-11-20 | 马鞍山思哲知识产权服务有限公司 | A cable suspension device for aluminium alloy anodic oxidation |
| CN111850663A (en)* | 2020-08-25 | 2020-10-30 | 太仓舒扬博机电设备有限公司 | Circular rocking mechanism for electroplating |
| CN112203421A (en)* | 2020-09-09 | 2021-01-08 | 苏州市亿利华电子有限公司 | PCB (printed circuit board) gold-plating tool and using method thereof |
| CN215947435U (en)* | 2021-07-27 | 2022-03-04 | 东阳(博罗)电子有限公司 | PCB lifting device capable of improving electroplating efficiency |
| CN113731930A (en)* | 2021-08-17 | 2021-12-03 | 驰马(浙江)照明有限公司 | A portable belt cleaning device for five accessories |
| Publication | Publication Date | Title |
|---|---|---|
| CN108568778A (en) | Dismounting device | |
| CN116397304A (en) | PCB circuit board electroplating equipment | |
| CN212703208U (en) | High-efficient cleaning equipment of abandonment circuit board | |
| CN112276278B (en) | Circuit board pin dismantling equipment | |
| CN216450954U (en) | Dustproof device for power distribution cabinet | |
| CN112934592A (en) | Paint dipping equipment for transformer processing | |
| CN210491334U (en) | Novel circuit board processing is with grinding board device | |
| CN109551543B (en) | A swing dust-reducing circuit board cutting device | |
| CN219659033U (en) | Communication connector assembled shell | |
| CN205160935U (en) | PCB board self - cleaning device | |
| CN111729880A (en) | A high-efficiency cleaning equipment for waste circuit boards | |
| CN212086592U (en) | Low-impedance multilayer circuit board | |
| CN214959888U (en) | A explosion-proof formula security protection monitoring device for oil depot | |
| CN113260162B (en) | Combined printed circuit board conductive paste isolation film stripping device | |
| CN218277366U (en) | A casing with a protective mechanism | |
| CN112312691A (en) | Assembled network rack convenient to installation | |
| CN110446390B (en) | Device and method for installing and replacing electrical spare parts in electrical cabinet | |
| CN113206029B (en) | Packaging equipment for processing electronic components | |
| CN214821729U (en) | Screen printing device convenient to dismouting is maintained | |
| CN219201705U (en) | PCB board testing platform | |
| CN221879824U (en) | A sewage pump with a sand-proof structure | |
| CN211358393U (en) | Multilayer flat membrane microfiltration equipment | |
| CN218610674U (en) | PCBA board cleaning machine | |
| CN219837872U (en) | Drilling equipment for circuit board production | |
| CN217486719U (en) | SMT production facility convenient to otter board washs |
| Date | Code | Title | Description |
|---|---|---|---|
| PB01 | Publication | ||
| PB01 | Publication | ||
| SE01 | Entry into force of request for substantive examination | ||
| SE01 | Entry into force of request for substantive examination |