
















技术领域technical field
本发明涉及割取田地的种植谷秆且通过脱粒装置进行割取谷秆的脱粒分选处理的联合收割机。The present invention relates to a combine harvester that cuts planting grain stalks in a field and performs threshing and sorting processing of the cut grain stalks through a threshing device.
背景技术Background technique
1.背景技术1. Background technology
联合收割机割取种植谷秆,对割取谷秆进行脱粒分选处理,将获得的谷粒(分选处理物)输送到谷粒箱并存储。若割取谷秆不被适当地脱粒,则将在谷粒中产生损伤。另外,若不适当地进行分选,则在分选处理物中混入谷粒以外的夹杂物等异物。其结果,不能取得适当品质的谷粒。The combine harvester harvests the planting grain stalks, performs threshing and sorting on the harvested grain stalks, and transports the obtained grains (sorted products) to a grain box for storage. If harvested straw is not properly threshed, damage will develop in the grain. In addition, if the classification is performed improperly, foreign substances such as inclusions other than grains will be mixed in the sorting processed product. As a result, grains of appropriate quality cannot be obtained.
因此,例如在专利文献1所记载的联合收割机中,在谷粒箱内部具备暂时存储部,具备对存储于该暂时存储部的分选处理物进行拍摄的相机,基于分析拍摄图像而获得的谷粒的分选精度(异物的混入等),调整脱粒装置等的各种设定。Therefore, for example, in the combine harvester described in
现有技术文献prior art literature
专利文献patent documents
专利文献1:日本特开2019-10075号公报Patent Document 1: Japanese Patent Laid-Open No. 2019-10075
发明内容Contents of the invention
发明将要解决的课题The problem to be solved by the invention
2-1.课题〔1〕2-1. Subject [1]
然而,在专利文献1所记载的联合收割机中,基于在支承于谷粒箱的后部(离开投掷部的位置)的暂时存储部中拍摄到通过输送装置输送到谷粒箱并投掷到存储部内的分选处理物的拍摄图像,调整脱粒装置等的各种设定。因此,例如在由于通过脱粒装置脱粒的脱粒处理物中的至少一部分滞留于脱粒装置而存在未被输送到暂时存储部的脱粒处理物的情况下,不能适当地进行上述设定。However, in the combine harvester described in
因此,要求能够适当地测定脱粒处理物的量的联合收割机。Therefore, the combine harvester which can measure the quantity of a threshing process material suitably is requested|required.
2-2.课题〔2〕2-2. Subject [2]
另外,在专利文献1所记载的联合收割机中,将通过输送装置输送到谷粒箱并投掷到存储部内的分选处理物存储于在谷粒箱的后部(离开投掷部的位置)支承的暂时存储部,因此在暂时存储部积存分选处理物花费时间,确认分选处理物的分选精度、品质的定时延迟的可能性较高。其结果,例如有进行反映了分析结果的机体控制花费时间、控制的反应延迟的情况。In addition, in the combine harvester described in
因此,要求能够适当地存储所分选的分选处理物的联合收割机。Therefore, the combine harvester which can store the sorted sorting process object suitably is requested|required.
2-3.课题〔3〕2-3. Topic [3]
另外,在专利文献1所记载的联合收割机中,基于在支承于谷粒箱的后部(离开投掷部的位置)的暂时存储部中拍摄到由输送装置谷粒箱输送并投掷到存储部内的分选处理物的拍摄图像,调整脱粒装置等的各种设定。因此,例如在由于由脱粒装置脱粒的脱粒处理物中的至少一部分在脱粒装置中堵塞并滞留而存在未被输送到暂时存储部的脱粒处理物的情况下,不能适当地进行上述设定。In addition, in the combine harvester described in
因此,要求能够判定是否存在滞留于脱粒装置的脱粒处理物、即脱粒装置中的脱粒处理物是否堵塞的联合收割机。Therefore, the combine harvester which can determine whether there exists the threshing process object which stagnates in a threshing apparatus, that is, whether the threshing processing object in a threshing apparatus is clogged is demanded.
2-4.课题〔4〕2-4. Topic [4]
而且,如上述那样,在专利文献1所记载的联合收割机中,将由输送装置输送到谷粒箱并投掷到存储部内的分选处理物存储于在谷粒箱的后部(离开投掷部的位置)支承的暂时存储部,因此在暂时存储部中积存分选处理物花费时间,确认分选处理物的分选精度、品质的定时延迟的可能性较高。其结果,例如有进行反映了分析结果的机体控制花费时间、控制的反应延迟的情况。And, as mentioned above, in the combine harvester described in
因此,要求能够适当地存储所分选的分选处理物的联合收割机。Therefore, the combine harvester which can store the sorted sorting process object suitably is requested|required.
用于解决课题的手段means to solve the problem
3-1.解决手段〔1〕3-1. Solution [1]
课题〔1〕所对应的解决手段如以下所述。Solutions to the problem [1] are as follows.
本发明所涉及的联合收割机的特征在于,具备脱粒装置,该脱粒装置具有:对作物进行脱粒的脱粒部;分选部,其设于所述脱粒部的下方,对从所述脱粒部漏下的脱粒处理物进行分选处理;一次处理物回收部,其对由所述分选部分选的分选处理物中的一次处理物进行回收;回收所述分选处理物中的二次处理物的二次处理物回收部;以及二次处理物返还装置,其将由所述二次处理物回收部回收的所述二次处理物返还到所述分选部,所述联合收割机具备:一次处理物传感器,其测定所述一次处理物的回收量作为一次处理物回收量;二次处理物传感器,其测定所述二次处理物的返还量作为二次处理物返还量;以及校正部,其用基于所述二次处理物传感器的所述二次处理物返还量校正基于所述一次处理物传感器的所述一次处理物回收量。The combine harvester according to the present invention is characterized in that it is provided with a threshing device including: a threshing part for threshing crops; The threshing treatment under the classification treatment; the primary treatment recovery part, which is selected by the sorting part of the sorting treatment, the primary treatment is recovered; the recovery of the secondary treatment of the sorting treatment The secondary processing object recovery part; and the secondary processing object returning device, which returns the secondary processing object recovered by the secondary processing object recovery part to the sorting part, and the combine harvester is equipped with: a primary processed product sensor that measures a recovered amount of the primary processed product as a primary processed product recovered amount; a secondary processed product sensor that measures a returned amount of the secondary processed product as a secondary processed product returned amount; and a correction unit , which corrects the recovered amount of the primary processed product by the primary processed product sensor with the returned amount of the secondary processed product by the secondary processed product sensor.
根据这种特征构成,由于基于二次处理物返还量校正一次处理物传感器的检测结果,因此能够获得准确的一次处理物回收量。因而,能够适当地测定脱粒处理物的量。According to such a characteristic configuration, since the detection result of the primary processed product sensor is corrected based on the returned amount of the secondary processed product, an accurate recovery amount of the primary processed product can be obtained. Therefore, the amount of the threshing-processed material can be measured appropriately.
另外,优选的是,在作业对象区域中开始收获作业到所述一次处理物回收量达到规定量为止,所述校正部对所述一次处理物回收量加上所述二次处理物返还量来校正。In addition, it is preferable that the correcting unit adds the amount of returned secondary processed materials to the recovered amount of primary processed materials to obtain a harvesting operation until the recovered amount of primary processed materials reaches a predetermined amount from the start of harvesting in the work target area. Correction.
已知在作业对象区域中开始作物的收获作业到一次处理物回收量达到规定量(规定值)为止,一次处理物回收量逐渐地增大,二次处理物返还量急剧地增大之后逐渐地减少。因此,根据本构成,在作业对象区域中开始作物的收获作业到一次处理物回收量达到规定量(规定值)为止,校正部对由一次处理物传感器检测出的一次处理物回收量加上二次处理物返还量来校正一次处理物传感器的检测结果,因此能够取得准确的一次处理物回收量。It is known that the harvesting operation of crops starts in the work target area until the recovered amount of primary processed material reaches a predetermined amount (prescribed value), the recovered amount of primary processed material gradually increases, and the returned amount of secondary processed material increases rapidly and then gradually increases. reduce. Therefore, according to this configuration, until the harvesting operation of crops is started in the work target area until the recovered amount of primary processed material reaches a predetermined amount (predetermined value), the correction unit adds 2 to the recovered amount of primary processed material detected by the primary processed material sensor. Correct the detection result of the sensor of the primary processing object according to the return amount of the secondary processing object, so that the accurate recovery amount of the primary processing object can be obtained.
另外,优选的是,在收割并穿过作业对象区域之后,所述校正部从所述一次处理物回收量中减去所述二次处理物返还量来校正。In addition, it is preferable that the correction unit subtract the returned amount of the secondary processed material from the recovered amount of the primary processed material to perform correction after harvesting and passing through the work target area.
已知在收割并穿过作业对象区域之后(收割并穿过后经过规定时间的之后),一次处理物回收量急剧地增大之后逐渐地减少,二次处理物返还量逐渐地减少。因此,根据本构成,在收割并穿过作业对象区域之后,校正部从由一次处理物传感器检测出的一次处理物回收量中减去二次处理物返还量来校正一次处理物传感器的检测结果,因此能够取得准确的一次处理物回收量。It is known that after harvesting and passing through the work target area (after a predetermined period of time has elapsed after harvesting and passing), the amount of primary processed material recovered increases rapidly and then gradually decreases, and the amount of secondary processed material returned gradually decreases. Therefore, according to this configuration, after harvesting and passing through the work target area, the correction unit subtracts the returned amount of secondary processed objects from the recovered amount of primary processed objects detected by the primary processed object sensor to correct the detection result of the primary processed object sensor. , so it is possible to obtain an accurate recovery of the primary treatment.
3-2.解决手段〔2〕3-2. Solution [2]
课题〔2〕所对应的解决手段如以下所述。Solutions to the problem [2] are as follows.
本发明所涉及的联合收割机的特征构成在于,具备脱粒装置,该脱粒装置具有:对作物进行脱粒的脱粒部;分选部,其设于所述脱粒部的下方,对从所述脱粒部漏下的脱粒处理物进行分选处理;一次处理物回收部,其对由所述分选部分选的分选处理物中的一次处理物进行回收;回收所述分选处理物中的二次处理物的二次处理物回收部;以及二次处理物返还装置,其将由所述二次处理物回收部回收的所述二次处理物返还到所述分选部,所述联合收割机具备:一次处理物传感器,其测定所述一次处理物的回收量作为一次处理物回收量;以及二次处理物传感器,其测定所述二次处理物的返还量作为二次处理物返还量,所述分选部具备摆动分选装置,所述摆动分选装置具有沿脱粒处理物的输送方向排列的多个谷壳刮板,并且具备能够通过变更所述多个谷壳刮板的姿态来变更漏下开度的谷壳筛,所述谷壳筛在所述一次处理物回收量超过预先设定的第一阈值、并且所述二次处理物返还量为预先设定的第二阈值以下时,减小所述漏下开度。The combine harvester according to the present invention is characterized in that it is provided with a threshing device including: a threshing part for threshing crops; The missing threshing processed product is sorted; the primary processed product recovery unit recovers the primary processed product among the sorted processed products selected by the sorting unit; recovers the secondary processed product among the sorted processed products a secondary processed material recovery unit of the processed material; and a secondary processed material return device that returns the secondary processed material recovered by the secondary processed material recovery unit to the sorting unit, and the combine harvester is equipped with : a sensor for primary treatment, which measures the recovered amount of the primary treatment as the recovered amount of primary treatment; and a sensor for secondary treatment, which measures the returned amount of the secondary treatment as the returned amount of the secondary treatment, so The sorting unit is provided with a swing sorting device having a plurality of chaff scrapers arranged in a conveyance direction of the threshing processed product, and having a vibrating pad capable of being changed by changing the posture of the plurality of chaff scrapers. A chaff sieve with a lower opening, when the recovered amount of the primary processed product exceeds a preset first threshold and the returned amount of the secondary processed product is below a preset second threshold , to reduce the leakage opening.
根据这种特征构成,通过基于一次处理物回收量与二次处理物返还量设定谷壳筛的漏下开度,能够进行脱粒控制。因而,联合收割机能够适当地存储所分选的分选处理物。According to such a characteristic structure, threshing control can be performed by setting the drop-off opening degree of a chaff sieve based on the recovery amount of a primary processing object, and the return amount of a secondary processing object. Therefore, the combine can appropriately store the sorted sorting processed material.
另外,优选的是,具备进行机体的行驶控制的行驶控制单元,所述行驶控制单元在所述二次处理物返还量比所述第二阈值大时使所述机体的行驶速度减少。In addition, it is preferable to include travel control means for controlling travel of the body, the travel control means reducing the travel speed of the body when the return amount of secondary processed objects is greater than the second threshold value.
根据这种构成,由于能够根据二次处理物返还量减少联合收割机割取的作物的量,因此也能够减少向脱粒装置输送的作物的量。因而,能够使停留在脱粒装置中的脱粒处理物的脱粒处理优先。According to such a structure, since the quantity of the crops harvested by the combine can be reduced according to the return amount of a secondary processed material, the quantity of the crops conveyed to a threshing apparatus can also be reduced. Therefore, it is possible to give priority to the threshing process of the threshing-processed product staying in the threshing apparatus.
另外,优选的是,所述行驶控制单元使所述机体自动行驶。In addition, it is preferable that the travel control unit automatically travels the body.
根据这种构成,在联合收割机的自动行驶中,能够适当地进行脱粒控制。According to such a structure, threshing control can be performed appropriately during automatic traveling of a combine.
另外,优选的是,若所述一次处理物回收量小于比所述第一阈值小的第三阈值,则所述谷壳筛增大所述漏下开度。In addition, it is preferable that the chaff sieve increases the opening degree of the drain if the recovery amount of the primary processed material is smaller than a third threshold smaller than the first threshold.
根据这种构成,能够抑制基于二次处理物返还装置的向分选部的返还。因而,能够更适当地进行脱粒控制。According to this configuration, return to the sorting unit by the secondary processed object return device can be suppressed. Therefore, threshing control can be performed more appropriately.
3-3.解决手段〔3〕3-3. Solution [3]
课题〔3〕所对应的解决手段如以下所述。Solutions to the problem [3] are as follows.
本发明所涉及的联合收割机的特征构成在于,具备脱粒装置,该脱粒装置具有:对作物进行脱粒的脱粒部;分选部,其设于所述脱粒部的下方,对从所述脱粒部漏下的脱粒处理物进行分选处理;一次处理物回收部,其对由所述分选部分选的分选处理物中的一次处理物进行回收;回收所述分选处理物中的二次处理物的二次处理物回收部;以及二次处理物返还装置,其将由所述二次处理物回收部回收的所述二次处理物返还到所述分选部,所述联合收割机具备:一次处理物传感器,其测定所述一次处理物的回收量作为一次处理物回收量;二次处理物传感器,其测定所述二次处理物的返还量作为二次处理物返还量;以及判定部,其根据所述二次处理物返还量相对于所述一次处理物回收量的比率,判定在所述分选部中所述脱粒处理物是否堵塞。The combine harvester according to the present invention is characterized in that it is provided with a threshing device including: a threshing part for threshing crops; The missing threshing processed product is sorted; the primary processed product recovery unit recovers the primary processed product among the sorted processed products selected by the sorting unit; recovers the secondary processed product among the sorted processed products a secondary processed material recovery unit of the processed material; and a secondary processed material return device that returns the secondary processed material recovered by the secondary processed material recovery unit to the sorting unit, and the combine harvester is equipped with : a primary processing object sensor, which measures the recovered amount of the primary processing object as the primary processing object recovery amount; a secondary processing object sensor, which measures the returned amount of the secondary processing object as the secondary processing object return amount; and judges A section for determining whether or not the threshing processed material is clogged in the sorting section based on the ratio of the returned amount of the secondary processed material to the recovered amount of the primary processed material.
根据这种特征构成,由于能够基于二次处理物返还量相对于一次处理物回收量的比率容易地判定在分选部中脱粒处理物是否堵塞。因而,能够容易地判定是否存在滞留于脱粒装置的脱粒处理物。According to such a characteristic structure, since it can judge easily based on the ratio of the secondary processed material return amount with respect to the primary processed material collection|recovery amount, whether the threshing processed material is clogged in a sorting part. Therefore, it can be easily determined whether or not there is a threshing processed product staying in the threshing apparatus.
另外,优选的是,所述分选部具备摆动分选装置,所述摆动分选装置具有沿脱粒处理物的输送方向排列的多个谷壳刮板,并且具备能够通过变更所述多个谷壳刮板的姿态来变更漏下开度的谷壳筛,所述比率越大,所述谷壳筛越是增大所述漏下开度。Moreover, it is preferable that the said sorting part is equipped with the swing sorting apparatus which has several chaff scrapers arranged along the conveyance direction of the threshed object, and is equipped with The posture of the husk scraper is used to change the chaff sieve of the opening degree of leakage, and the larger the ratio, the more the chaff sieve increases the opening degree of leakage.
根据这种构成,二次处理物返还量相对于一次处理物回收量的比率越大,越是增大谷壳筛的漏下开度,因此能够促进向一次处理物回收部的输送,抑制基于二次处理物返还装置的向分选部的返还。因而,根据本构成,能够控制摆动分选装置的动作,更适当地进行脱粒控制。According to this structure, the larger the ratio of the return amount of the secondary processed matter to the recovered amount of the primary processed matter is, the larger the opening of the chaff sieve is to increase the leakage opening of the chaff sieve. The return of secondary processed objects to the sorting unit. Therefore, according to this structure, the operation|movement of a swing separator can be controlled, and threshing control can be performed more appropriately.
另外,优选的是,所述摆动分选装置具备设于所述谷壳筛的下方的谷粒筛,在即使在所述漏下开度变大的情况下、所述比率也不变小时,所述判定部判定为在所述谷粒筛中所述脱粒处理物堵塞。In addition, it is preferable that the said swinging sorting device is equipped with the grain sieve provided under the said chaff sieve, and even if the opening degree of the said drain becomes large, the said ratio does not become small, The said judging part judges that the said threshing processed material clogged in the said grain sieve.
原本,在增大谷壳筛的漏下开度的情况下,二次处理物返还量相对于一次处理物回收量的比率应该变小。因此,根据本构成,通过基于该比率判定脱粒处理物堵塞于谷粒筛,能够容易地判定是否存在滞留于脱粒装置的脱粒处理物。Originally, when the opening degree of the drain of the chaff sieve is increased, the ratio of the returned amount of the secondary processed matter to the recovered amount of the primary processed matter should be reduced. Therefore, according to this structure, it can judge easily whether the threshing process object which stagnates in a threshing apparatus exists by judging that a threshing process object clogs a grain sieve based on this ratio.
另外,优选的是,具备进行机体的行驶控制的行驶控制单元,在即使在所述漏下开度变大的情况下、所述比率也不变小时,所述行驶控制单元使所述机体的行驶速度减少。In addition, it is preferable to include a travel control unit for controlling the travel of the body, the travel control unit controlling the travel of the body so that the ratio does not become smaller even when the leakage opening becomes larger. Travel speed is reduced.
根据这种构成,能够减少联合收割机割取的作物的量,因此也能够减少向脱粒装置输送的作物的量。因而,能够使停留在脱粒装置的脱粒处理物的脱粒处理优先。According to such a structure, since the quantity of the crops harvested by the combine can be reduced, the quantity of the crops conveyed to a threshing apparatus can also be reduced. Therefore, it is possible to give priority to the threshing process of the threshing processed product staying in the threshing apparatus.
另外,优选的是,在所述漏下开度变大到经过预先设定的时间为止所述比率不变小时,所述行驶控制单元使所述机体停车。In addition, it is preferable that the travel control means stop the body until the leakage opening degree increases until a preset time elapses until the ratio does not decrease.
根据这种构成,能够进一步减少向脱粒装置输送的作物的量。因而,能够使停留在脱粒装置的脱粒处理物的脱粒处理最优先。According to such a structure, the quantity of the crops conveyed to a threshing apparatus can be reduced further. Therefore, it is possible to prioritize the threshing process of the threshing processed product staying in the threshing apparatus.
另外,优选的是,具备报告部,该报告部在即使在所述漏下开度变大的情况下、所述比率也不变小时进行报告。In addition, it is preferable to include a reporting unit that reports that the ratio does not become smaller even when the leakage opening degree becomes larger.
根据这种构成,能够向周围明示二次处理物返还量相对于一次处理物回收量的比率变小、即在分选部中脱粒处理物堵塞。因而,操作人员能够进行规定的处置等来应对。According to such a structure, it can be made clear to the surroundings that the ratio of the return amount of a secondary processed object with respect to the recovery amount of a primary processed object becomes small, that is, clogging of a threshing processed object in a sorting part can be made clear. Therefore, the operator can take a predetermined measure or the like to deal with it.
3-4.解决手段〔4〕3-4. Solution [4]
课题〔4〕所对应的解决手段如以下所述。Solutions to the problem [4] are as follows.
本发明所涉及的联合收割机的特征构成在于,具备脱粒装置,该脱粒装置具有:对作物进行脱粒的脱粒部;分选部,其设于所述脱粒部的下方,对从所述脱粒部漏下的脱粒处理物进行分选处理;一次处理物回收部,其对由所述分选部分选的分选处理物中的一次处理物进行回收;回收所述分选处理物中的二次处理物的二次处理物回收部;以及二次处理物返还装置,其将由所述二次处理物回收部回收的所述二次处理物返还到所述分选部,所述联合收割机具备:一次处理物传感器,其测定所述一次处理物的回收量作为一次处理物回收量;二次处理物传感器,其测定所述二次处理物的返还量作为二次处理物返还量;参数决定部,其根据所述二次处理物返还量相对于所述一次处理物回收量的比率,决定所述脱粒装置的控制参数;以及控制单元,其基于所述控制参数控制所述脱粒装置。The combine harvester according to the present invention is characterized in that it is provided with a threshing device including: a threshing part for threshing crops; The missing threshing processed product is sorted; the primary processed product recovery unit recovers the primary processed product among the sorted processed products selected by the sorting unit; recovers the secondary processed product among the sorted processed products a secondary processed material recovery unit of the processed material; and a secondary processed material return device that returns the secondary processed material recovered by the secondary processed material recovery unit to the sorting unit, and the combine harvester is equipped with : primary processing object sensor, which measures the recovery amount of the primary processing object as the primary processing object recovery amount; secondary processing object sensor, which measures the return amount of the secondary processing object as the secondary processing object return amount; parameter determination A unit that determines a control parameter of the threshing device based on a ratio of the returned amount of the secondary processed material to the recovered amount of the primary processed material; and a control unit that controls the threshing device based on the control parameter.
根据这种特征构成,通过基于一次处理物回收量与二次处理物返还量设定的控制参数,能够进行脱粒控制。因而,联合收割机能够适当地存储所分选的分选处理物。According to such a characteristic structure, threshing control can be performed with the control parameter set based on the recovery amount of primary processing material and the return amount of secondary processing material. Therefore, the combine can appropriately store the sorted sorting processed material.
另外,优选的是,所述分选部具备摆动分选装置与风选机,所述摆动分选装置具有沿脱粒处理物的输送方向排列的多个谷壳刮板,并且具备能够通过变更所述多个谷壳刮板的姿态来变更漏下开度的谷壳筛,所述比率越大,所述谷壳筛越是增大所述漏下开度,所述比率越大,所述风选机越是增大分选风的风量。Moreover, it is preferable that the said sorting part is equipped with the swing sorting apparatus which has several chaff scrapers arranged along the conveyance direction of the threshed object, and wind separator The chaff sieve that changes the opening of the drain by the attitude of the plurality of chaff scrapers, the greater the ratio, the more the chaff sieve increases the opening of the drain, the greater the ratio, the The wind separator increases the air volume of the sorting wind.
根据这种构成,二次处理物返还量相对于一次处理物回收量的比率越大,越是增大谷壳筛的漏下开度且增大风选机的分选风的风量,因此能够促进向一次处理物回收部的输送,抑制基于二次处理物返还装置的向分选部的返还。因而,根据本构成,能够控制摆动分选装置的动作,更适当地进行脱粒控制。According to this configuration, the larger the ratio of the return amount of the secondary processed material to the recovered amount of the primary processed material, the larger the opening of the chaff sieve and the greater the air volume of the sorting air of the air separator, so that the flow rate to the primary processing material can be promoted. The conveyance of the primary processed object recovery part suppresses the return to the sorting part by the secondary processed object return device. Therefore, according to this structure, the operation|movement of a swing separator can be controlled, and threshing control can be performed more appropriately.
另外,优选的是,具备进行机体的行驶控制的行驶控制单元,在即使在所述漏下开度变大并且所述风量增大的情况下、所述比率也不变小时,所述行驶控制单元使所述机体的行驶速度减少。In addition, it is preferable to include a travel control unit that performs travel control of the body so that the ratio does not become small even when the leak opening becomes large and the air volume increases. The unit reduces the travel speed of the airframe.
根据这种构成,能够减少联合收割机割取的作物的量,因此也能够减少向脱粒装置输送的作物的量。因而,能够使停留在脱粒装置的脱粒处理物的脱粒处理优先。According to such a structure, since the quantity of the crops harvested by the combine can be reduced, the quantity of the crops conveyed to a threshing apparatus can also be reduced. Therefore, it is possible to give priority to the threshing process of the threshing processed product staying in the threshing apparatus.
另外,优选的是,在所述漏下开度变大、并且所述风量增大到经过预先设定的时间为止所述比率不变小时,所述行驶控制单元使所述机体停车。In addition, it is preferable that the travel control means stop the body until the leak opening degree increases and the air volume increases until a predetermined time elapses until the ratio does not decrease.
根据这种构成,能够进一步减少向脱粒装置输送的作物的量。因而,能够使停留在脱粒装置的脱粒处理物的脱粒处理最优先。According to such a structure, the quantity of the crops conveyed to a threshing apparatus can be reduced further. Therefore, it is possible to prioritize the threshing process of the threshing processed product staying in the threshing apparatus.
另外,优选的是,具备报告部,该报告部在即使在所述漏下开度变大并且所述风量增大的情况下、所述比率也不变小时进行报告。In addition, it is preferable to include a reporting unit that reports that the ratio does not become smaller even when the leakage opening degree increases and the air volume increases.
根据这种构成,能够向周围明示二次处理物返还量相对于一次处理物回收量的比率变小。因而,操作人员能够进行规定的处置等来应对。According to such a configuration, it can be clearly shown to the surroundings that the ratio of the returned amount of the secondary treated matter to the recovered amount of the primary disposed matter is reduced. Therefore, the operator can take a predetermined measure or the like to deal with it.
附图说明Description of drawings
图1是联合收割机的整体右侧视图。Fig. 1 is an overall right side view of the combine harvester.
图2是联合收割机的整体俯视图。Fig. 2 is an overall top view of the combine harvester.
图3是脱粒装置的纵剖左侧视图。Fig. 3 is a longitudinal sectional left side view of the threshing device.
图4是谷粒箱、扬谷装置以及脱粒装置的主视图。Fig. 4 is a front view of a grain box, a grain raising device and a threshing device.
图5是扬谷装置的纵剖右侧视图。Fig. 5 is a longitudinal sectional right side view of the valley raising device.
图6是二次处理物传感器以及二次处理物排出口的配置图。6 is a layout diagram of a secondary processed product sensor and a secondary processed product discharge port.
图7是二次处理物传感器以及二次处理物排出口的配置图。Fig. 7 is a layout diagram of a secondary processed product sensor and a secondary processed product discharge port.
图8是二次处理物传感器以及二次处理物排出口的配置图。Fig. 8 is a layout diagram of a secondary processed product sensor and a secondary processed product discharge port.
图9是二次处理物传感器的侧视图。Fig. 9 is a side view of a secondary processed object sensor.
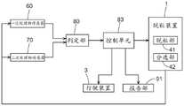
图10是表示第一实施方式的脱粒处理物的量的测定所涉及的功能部的框图。Fig. 10 is a block diagram showing functional units related to the measurement of the amount of the threshing processed product according to the first embodiment.
图11是表示第一实施方式的一次处理物回收量以及二次处理物返还量的检测结果的图。Fig. 11 is a graph showing the detection results of the recovered amount of primary processed materials and the returned amount of secondary processed materials in the first embodiment.
图12是表示第二实施方式的脱粒控制所涉及的功能部的框图。It is a block diagram which shows the functional part concerning the threshing control of 2nd Embodiment.
图13是表示第二实施方式的脱粒控制所涉及的控制状态的图。It is a figure which shows the control state concerning the threshing control of 2nd Embodiment.
图14是表示第三实施方式的堵塞判定所涉及的功能部的框图。FIG. 14 is a block diagram showing functional units related to congestion determination in the third embodiment.
图15是表示第四实施方式的脱粒控制所涉及的功能部的框图。It is a block diagram which shows the functional part concerning the threshing control of 4th Embodiment.
图16是表示第四实施方式的控制参数的设定的图。FIG. 16 is a diagram showing the setting of control parameters in the fourth embodiment.
图17是表示第四实施方式的漏下开度以及风量的每一个、和二次处理物返还量相对于一次处理物回收量的比率的关系的图。17 is a diagram showing the relationship between each of the leak opening degree and the air volume, and the ratio of the return amount of secondary processed materials to the recovered amount of primary processed materials in the fourth embodiment.
具体实施方式detailed description
4-1.第一实施方式4-1. First Embodiment
本发明所涉及的联合收割机构成为能够适当地存储从所脱粒的作物分选的谷粒。以下,对于本实施方式的联合收割机,列举普通型联合收割机为例进行说明。The combine according to the present invention can appropriately store the grains sorted from the threshed crops. Hereinafter, an ordinary type combine will be given as an example and demonstrated about the combine of this embodiment.
图1是联合收割机的右侧视图,图2是联合收割机的俯视图。这里,为了容易理解,在本实施方式中,只要没有特别说明,“前”(图1所示的箭头F的方向)意味着机体前后方向(行驶方向)上的前方,“后”(图1所示的箭头B的方向)意味着机体前后方向(行驶方向)上的后方。另外,“上”(图1所示的箭头U的方向)以及“下”(图1所示的箭头D的方向)为机体的铅垂方向(垂直方向)上的位置关系,表示地上高度上的关系。而且,左右方向或者横向是与机体前后方向正交的机体横截方向(机体宽度方向),即“左”(图2所示的箭头L的方向)以及“右”(图2所示的箭头R的方向)分别意味着机体的左方向以及右方向。Fig. 1 is a right side view of the combine harvester, and Fig. 2 is a top view of the combine harvester. Here, for easy understanding, in this embodiment, unless otherwise specified, "front" (direction of arrow F shown in FIG. The indicated direction of the arrow B) means the rear in the front-rear direction (travel direction) of the body. In addition, "up" (the direction of the arrow U shown in FIG. 1 ) and "down" (the direction of the arrow D shown in FIG. 1 ) refer to the positional relationship in the vertical direction (vertical direction) of the body, and represent the height above the ground. Relationship. Moreover, the left-right direction or the lateral direction is the body cross-sectional direction (body width direction) orthogonal to the body front-back direction, that is, "left" (the direction of the arrow L shown in FIG. 2 ) and "right" (the direction of the arrow L shown in FIG. 2 ). The directions of R) mean the left direction and the right direction of the body, respectively.
在联合收割机配备有履带式的行驶装置3、由行驶装置3支承的机体框架2、割取田地的作物(稻、麦、大豆、菜籽等各种作物)的割取部4、送料器11、脱粒装置1、谷粒箱12以及谷粒排出装置14。The combine harvester is equipped with a crawler-
割取部4具备耙拢作物的耙拢拨禾轮5、切断田地的作物的推子型的切断装置6、将割取的作物横向进给到送料器11的绞龙7。由割取部4割取的作物由送料器11输送到脱粒装置1,由脱粒装置1进行脱粒分选处理。由脱粒装置1进行了脱粒分选处理的分选处理物存储于谷粒箱12,适当地由谷粒排出装置14排出到机外。The
在割取部4的右后方,以与送料器11横向排列的状态配备有驾驶部9。驾驶部9被驾驶舱10覆盖。在驾驶部9的下方配备有发动机舱ER,在发动机舱ER中收容有发动机E,虽然未特别图示,还收容有冷却风扇、散热器等。发动机E的动力通过未图示的动力传递机构传递到行驶装置3、割取部4、脱粒装置1等作业装置。On the rear right side of the
接下来,使用图3所示的脱粒装置1的纵剖左侧视图,对脱粒装置1的构成进行说明。脱粒装置1设于机体框架2,具备利用脱粒筒22对作物进行脱粒的脱粒部41与对脱粒处理物接着摆动分选处理的分选部42。脱粒部41配置于脱粒装置1中的上部区域,在脱粒部41的下方设置有筛网23,分选部42设于筛网23的下方。分选部42将从筛网23漏下的脱粒处理物分选为包含应回收的谷粒的分选处理物和废秸秆等排出物。Next, the structure of the threshing
脱粒部41具备由脱粒装置1的左右的侧壁、顶板53以及筛网23包围的脱粒室21。在脱粒室21配备有通过旋转对作物进行脱粒处理的脱粒筒22与多个送尘阀53a。由送料器11输送的作物投入到脱粒室21,由脱粒筒22进行脱粒处理。通过脱粒筒22连动旋转的作物在送尘阀53a的输送作用下朝向后方移送。The threshing
送尘阀53a为板状,沿前后方向以规定的间隔设置于顶板53的内表面(下表面)。送尘阀53a以在俯视时相对于旋转轴心X倾斜的姿态设置。因此,各个送尘阀53a作用使在脱粒室21中与脱粒筒22一同旋转的割取谷秆向后侧移动的力。另外,送尘阀53a能够调整相对于旋转轴心X的倾斜角度。在脱粒筒22内将作物送至后方的速度根据送尘阀53a的倾斜角度决定。另外,作物被脱粒的脱粒效率也被作物在脱粒筒22内输送的速度影响。其结果,作物被脱粒的处理能力能够使用各种手段来调整,但能够将变更送尘阀53a的倾斜角度作为一个手段来调整。虽然未特别图示,但配备有能够变更控制送尘阀53a的倾斜姿态的送尘阀控制机构,能够自动地变更送尘阀53a的倾斜角度。The
脱粒装置1具备一次处理物回收部26、二次处理物回收部27以及二次处理物返还装置32。分选部42包括具有筛分壳体33的摆动分选装置24与风选机19。The threshing
风选机19设于分选部42的前部区域的下部区域,从摆动分选装置24的前侧朝向后方沿处理物的输送方向产生分选风。分选风具有将比重相对较轻的废秸秆等朝向筛分壳体33的后侧送出的作用。另外,在摆动分选装置24中,筛分壳体33利用摆动驱动机构43摆动,使得筛分壳体33的内部的脱粒处理物一边被向后方移送一边进行摆动分选处理。出于这种理由,在以下的说明中,在摆动分选装置24中,处理物的输送方向的上游侧被称作前端或者前侧,下游侧被称作后端或者后侧。另外,关于风选机19的分选风,能够变更强度(风量,风速)。若增强分选风,则容易向后方送出脱粒处理物,分选速度变高。相反,若减弱分选风,则脱粒处理物较长地停留在筛分壳体33内,分选精度变高。因此,风选机19的分选风通过变更强度,能够调整摆动分选装置24的分选效率(分选精度、分选速度)。虽然未特别图示,但配备有能够变更控制风选机19的分选风的强度的风选机控制机构,能够自动地变更风选机19的分选风的强度。The
在筛分壳体33的前半部分配备有第一谷壳筛38,在筛分壳体33的后半部分配备有第二谷壳筛39。由于是一般的构成,所以不特别说明,但在筛分壳体33中,除了第一谷壳筛38等以外,还配备有谷粒抖动板、谷粒筛40。在筛网23中漏下的脱粒处理物向第一谷壳筛38、第二谷壳筛39落下。脱粒处理物的绝大多数从筛网23相对于包含第一谷壳筛38的筛分壳体33的前半部分漏下,由筛分壳体33的前半部分粗分选以及精分选。一部分的脱粒处理物从筛网23相对于第二谷壳筛39漏下,或在第一谷壳筛38中不漏下地移送到第二谷壳筛39而在第二谷壳筛39中漏下并被分选。A
在第一谷壳筛38的下方配备有上述谷粒筛40。即,摆动分选装置24具备设于第一谷壳筛38的下方的谷粒筛40。谷粒筛40由冲孔金属、网体等多孔部件构成,接住从第一谷壳筛38漏下的脱粒处理物并进行漏下分选。Below the
在筛分壳体33的前半部分的下方配备有螺旋式的一次处理物回收部26,在筛分壳体33的后半部分的下方配备有螺旋式的二次处理物回收部27。由筛分壳体33的前半部分分选处理而漏下的一次处理物、即由分选部42分选的分选处理物中的一次处理物被一次处理物回收部26回收而朝向谷粒箱12的侧(机体左右方向右侧)输送。由筛分壳体33的后半部分(第二谷壳筛39)分选处理而漏下的二次处理物(一般来说分选处理精度较低,切割秸秆等的比率较高)、即分选处理物中的二次处理物被二次处理物回收部27回收。二次处理物相当于脱粒处理物中的中未作为分选处理物分选的脱粒处理物。由二次处理物回收部27回收的二次处理物被二次处理物返还装置32返还到分选部42的前部,被筛分壳体33再次分选。Below the front half of the screening
在第一谷壳筛38配备有沿脱粒处理物的移送(输送)方向(前后方向)排列设置的多个板状的谷壳刮板(chaff lip)。各谷壳刮板以越靠后端侧越朝向斜上方的倾斜姿态配置。谷壳刮板的倾斜角度为可变,倾斜角度越陡,相邻的谷壳刮板彼此的间隔越宽,脱粒处理物越容易漏下。即,构成为能够通过变更多个谷壳刮板的姿态来变更漏下开度。因此,通过调整谷壳刮板的倾斜角度,能够调整摆动分选装置24的分选效率(分选精度、分选速度)。配备有够变更控制谷壳刮板的倾斜姿态的刮板控制机构,能够自动地变更谷壳刮板的倾斜角度。The
第二谷壳筛39也是与第一谷壳筛38相同的构成。还具备能够变更控制第二谷壳筛39的谷壳刮板的倾斜姿态的角度控制机构,能够自动地变更谷壳刮板的倾斜角度。The
图4是谷粒箱12、扬谷装置29以及脱粒装置1的主视图,图5是扬谷装置29的纵剖右侧视图。如图4以及图5所示,配备有将由一次处理物回收部26回收的分选处理物向谷粒箱12输送的扬谷装置29。扬谷装置29配置于脱粒装置1与谷粒箱12之间,以沿着上下方向的姿态立设。扬谷装置29由斗式的传送机构成。由扬谷装置29扬送的分选处理物在扬谷装置29的上端部交接到横向进给输送装置30。横向进给输送装置30构成为螺旋式,从谷粒箱12的前部左侧的壁部陷入谷粒箱12的内部。在横向进给输送装置30的箱内部侧的端部配备有谷粒排放装置30A。谷粒排放装置30A具备板状的排放旋转体30B,与螺旋部分一体旋转。分选处理物由横向进给输送装置30横向输送,最终由谷粒排放装置30A投掷到谷粒箱12内。Fig. 4 is a front view of the
在扬谷装置29中,如图4以及图5所示,在卷绕于驱动链轮29A与从动链轮29B的环形转动链29C的外周侧以一定间隔安装有多个铲斗31。扬谷装置29具备供收纳有分选处理物的铲斗31上升的输送路径29D和供将分选处理物排出到横向进给输送装置30之后的铲斗31下降的返回路径29E。输送路径29D与返回路径29E以输送路径29D成为后侧的方式沿谷粒箱12的左侧壁12b排列地配置。In the
一次处理物传感器60测定一次处理物的回收量作为一次处理物回收量(参照图10)。一次处理物传感器60配置为在分选处理物从一次处理物回收部26输送至谷粒箱12的输送路径中的任意位置、具体而言是从一次处理物回收部26到分选处理物投掷到谷粒箱12的投掷口30C的任意位置测定分选处理物的量。一次处理物传感器60例如可以构成为使用物理接触式的传感器来检测分选处理物的量。或者,也可以使用将一次处理物的回收量与表示田地的地图的地图信息建立关联而生成的地图传感器的结果,例如也可以在从一次处理物回收部26到投掷口30C的任意位置设置相机,基于用该相机拍摄到一次处理物回收部26中的一次处理物的拍摄图像、拍到从脱粒装置1的脱粒筒22向下方落下的谷粒的拍摄图像、拍到从脱粒装置1的筛分壳体33向下方落下的谷粒的拍摄图像、拍到投入到谷粒箱12的谷粒的拍摄图像、拍到由铲斗31输送的谷粒的拍摄图像等,测定(推断)一次处理物的回收量。另外,也可以利用一次处理物回收部26的螺杆的负载(转矩等)测定(推断)一次处理物的回收量。The primary processed
如上述那样,二次处理物被二次处理物返还装置32返还到作为摆动分选装置24的前部的上游侧。具体而言,二次处理物返还装置32的二次处理物排出口32A设于圆弧状的筛网23中的径向外侧的位置(筛网23的侧方,并且是二次处理物不通过筛网23的位置),在该位置排出二次处理物。在脱粒装置1配备有测定如此返还的二次处理物的返还量作为二次处理物返还量的二次处理物传感器70。图6-图9中示出了这种二次处理物排出口32A的配置方式。As mentioned above, the secondary processed object is returned by the secondary processed
在本实施方式中,如图6所示,二次处理物排出口32A朝向筛网23侧设置。如图7以及图8所示,在二次处理物排出口32A的附近设置有与构成二次处理物返还装置32的螺杆一同旋转的旋转叶片32B,由二次处理物返还装置32输送的二次处理物通过形成于脱粒部41的侧壁50的插通孔而由旋转叶片32B从二次处理物排出口32A向径向外侧排放(如图8的虚线箭头所示那样排出)。In this embodiment, as shown in FIG. 6 , 32 A of secondary processed material discharge ports are provided facing the
在二次处理物排出口32A设置有将排放的二次处理物朝向摆动分选装置24的处理物移送方向上游侧引导的引导部32C。引导部32C由呈具有与二次处理物排出口32A对置的内周面的筒状的一部分的形状构成。换言之,成为将带板弯曲成圆弧状的形状。通过这种引导部32C的内周面,限制由旋转叶片32B排放的二次处理物的排出方向。A
如图7以及图8所示,二次处理物传感器70支承于脱粒部41中的侧壁50的内部侧部分。二次处理物传感器70构成为与由二次处理物返还装置32中的旋转叶片32B排放的二次处理物接触而测定返还的二次处理物的返还量。二次处理物传感器70具备:摆动臂72,位于由二次处理物返还装置32排放的二次处理物的排放延长线上,通过供排放的二次处理物接触而摆动;基于摆动臂72的摆动角测定返还量的测量部73;支承测量部73以及摆动臂72的支承框架74;以及覆盖二次处理物传感器70的上方的罩体75。As shown in FIGS. 7 and 8 , the secondary processed
测量部73在壳体内装有电位计,利用螺栓紧固固定于支承框架74的内侧侧部位。关于测量部73,插通支承框架74而向外侧(侧壁50侧)突出地设置有旋转轴76,在旋转轴76上可一体转动地安装有摆动臂72。摆动臂72从旋转轴76朝向下方延伸,以位于由引导部32C引导二次处理物的引导路径内的状态配备。摆动臂72被支承为能够绕旋转轴76的轴芯摆动。The measuring
罩体75构成为覆盖摆动臂72、测量部73以及支承框架74各自的上方。利用该罩体75,能够防止通过筛网23通漏下的脱粒处理物中的细小尘埃落在摆动臂72、测量部73上而阻碍测量动作。The
如图9所示,摆动臂72具有比旋转轴76向上方延伸突出的延伸突出部,跨越延伸突出部与弹簧支承部77地张设有线圈弹簧78。摆动臂72在线圈弹簧78的拉伸施力下,被施力为以接近二次处理物排出口32A的方式摆动。摆动臂72以上端部抵接于卡定部79,从而克服弹簧施力而以朝下待机姿态被保持位置。As shown in FIG. 9 , the
若通过二次处理物排出口32A而由旋转叶片32B排放的二次处理物接触摆动臂72,则在其按压力下,摆动臂72克服线圈弹簧78的施力而向离开二次处理物排出口32A的方向摆动。此时的摆动角度被测量部73测量,基于该测量结果推算二次处理物的返还量。具体而言,优选的是将表示摆动角度与返还量的关系的地图、式子存储于测量部73,基于该地图、式子推算返还量。If the secondary processed product discharged by the
图10是表示用于高精度地取得一次处理物传感器60的测定结果以及二次处理物传感器70的测定结果的控制所涉及的功能部的框图。另外,图11是本实施方式中的一次处理物回收量、二次处理物返还量与检测量的一个例子。如图10所示,一次处理物传感器60的测定结果以及二次处理物传感器70的测定结果被传递到测定结果取得部81。校正部82参照测定结果取得部81,用基于二次处理物传感器70的二次处理物返还量校正基于一次处理物传感器60的一次处理物回收量。FIG. 10 is a block diagram showing functional units related to control for obtaining the measurement results of the primary processed
具体而言,在作业对象区域中开始收获作业到一次处理物回收量达到规定量为止,校正部82对一次处理物回收量加上二次处理物返还量而校正。作业对象区域是联合收割机在田地中进行作物的割取作业的区域。如图11所示,从开始作物的收获作业到一次处理物回收量达到规定量(规定值)为止,即图11中的收割开始到t1为止,一次处理物回收量逐渐增大,二次处理物返还量急剧地(陡峭地)增大之后逐渐减少。因此,校正部82在从收割开始到t1为止,对由一次处理物传感器60检测出的一次处理物回收量加上二次处理物返还量而校正一次处理物传感器60的检测结果。Specifically, the
另一方面,校正部82在收割并穿过作业对象区域之后从一次处理物回收量中减去二次处理物返还量而校正。收割并穿过作业对象区域之后是指,联合收割机的割取部4在田地中行驶穿过进行作物的割取作业的区域之后。在这种状态下,如图11所示,在从收割穿过经过了规定时间的t2之后,一次处理物回收量急剧地(陡峭地)增大之后逐渐减少,二次处理物返还量逐渐减少。因此,校正部82在从收割穿过经过了规定时间的t2之后,从由一次处理物传感器60检测出的一次处理物回收量中减去二次处理物返还量而校正一次处理物传感器60的检测结果。On the other hand, the correcting
由校正部82校正后的一次处理物回收量被传递到控制单元83。控制单元83基于校正的一次处理物回收量与二次处理物返还量,控制脱粒装置1。具体而言,如果一次处理物回收量超过第一阈值,并且二次处理物返还量为第二阈值以下,则控制单元83减小分选部42中的第一谷壳筛38以及第二谷壳筛39的至少某一方的漏下开度。由此,能够减少一次处理物回收量,增大二次处理物返还量,增大在脱粒装置1中分选的脱粒处理物的量,进一步提高分选精度。因而,能够减少混入一次处理物的夹杂物的量。The primary disposal recovery amount corrected by the
另外,优选的是,若一次处理物回收量比预先设定的小于第一阈值的第三阈值小,则控制单元83增大谷壳筛的漏下开度。由此,能够在一次处理物回收量为规定量以下的情况下增大一次处理物回收量。In addition, it is preferable that the
另外,根据情况的不同,设想即使在第一谷壳筛38以及第二谷壳筛39的漏下开度变小的情况下,相对于一次处理物回收量比第一阈值大的状态继续或者二次处理物返还量为第二阈值以下的状态继续,二次处理物返还量的比率不变小,但这是因为向脱粒装置1供给的作物的量过多。因此,优选的是,即使在第一谷壳筛38以及第二谷壳筛39的漏下开度增大的情况下,特别是二次处理物返还量比第二阈值大时,进行机体框架2的行驶控制的行驶装置3也使机体框架2的行驶速度减少。由此,能够减少向脱粒装置1供给的作物的量,减少脱粒装置1中的脱粒量以及分选量。因而,例如在因在谷粒筛40中成为脱粒处理物堵塞的状态而二次处理物返还量增大的情况下,能够消除该脱粒处理物堵塞的状态。In addition, depending on the situation, it is assumed that even when the openings of the
这种行驶装置3也可以构成为使机体框架2自动行驶。在该情况下,可以基于上述第一阈值、第二阈值降低机体框架2的行驶速度或使其停车。Such a traveling
而且,优选的是,在由于意外的理由而第一谷壳筛38以及第二谷壳筛39的漏下开度变大后到经过预先设定的时间为止、二次处理物返还量相对于一次处理物回收量的比率不变小时,或在机体框架2的行驶速度减少到经过预先设定的时间为止、二次处理物返还量相对于一次处理物回收量的比率不变小时,行驶装置3使机体框架2停止。由此,能够暂时中断作物向脱粒装置1的供给,因此能够减少脱粒装置1中的脱粒处理以及分选处理的负载。因而,能够在当前进行对于脱粒装置1内的作物的处理,消除谷粒筛40中的脱粒处理物堵塞的状态。And, it is preferable that the amount of return of the secondary processed matter relative to the amount of the secondary processed material is returned after the opening of the
另外,在能够变更送尘阀53a的倾斜姿态的情况下,也可以构成为基于一次处理物回流量与二次处理物返还量变更该倾斜角度。In addition, when the inclination attitude|position of the dust-feeding
〔其他实施方式〕[Other Embodiments]
在上述实施方式中,说明了校正部82在作业对象区域中开始收获作业到一次处理物回收量达到规定量为止,对一次处理物回收量加上二次处理物返还量而校正的,但校正部82也可以构成为,在作业对象区域中开始收获作业到一次处理物回收量达到规定量为止,对一次处理物回收量加上预先设定的值(一定值、计算值)而校正。In the above-mentioned embodiment, it has been described that the correcting
在上述实施方式中,说明了校正部82在收割并穿过作业对象区域之后从一次处理物回收量中减去二次处理物返还量而校正,但校正部82也可以构成为,在收割并穿过作业对象区域之后,从一次处理物回收量中减去预先设定的值(一定值、计算值)而校正。In the above-mentioned embodiment, it has been described that the correcting
在上述实施方式中,列举联合收割机是普通型联合收割机的情况下的例子进行了说明,但联合收割机也可以是半喂入式联合收割机。In the said embodiment, although the example in the case where a combine was an ordinary type combine was mentioned and demonstrated, a combine may be a half-feed type combine.
4-2.第二实施方式4-2. Second Embodiment
接下来,对第二实施方式的联合收割机进行说明。本实施方式的联合收割机也构成为能够适当地存储从所脱粒的作物分选的谷粒。以下,对于本实施方式的联合收割机,列举普通型联合收割机为例进行说明。关于本实施方式的联合收割机的构成,与上述第一实施方式中的图1-图9中所示的构成相同,因此省略说明。以下,主要以与第一实施方式的不同点为中心进行说明。Next, the combine harvester of 2nd Embodiment is demonstrated. The combine harvester of this embodiment is also comprised so that the grain sorted from the threshed crop can be stored suitably. Hereinafter, an ordinary type combine will be given as an example and demonstrated about the combine of this embodiment. Since the structure of the combine of this embodiment is the same as the structure shown in FIGS. 1-9 in 1st Embodiment mentioned above, description is abbreviate|omitted. Hereinafter, the description will mainly focus on differences from the first embodiment.
图12是表示使用了一次处理物传感器60的测定结果以及二次处理物传感器70的测定结果的脱粒控制所涉及的功能部的框图。另外,图13是表示基于本实施方式中的一次处理物回收量与二次处理物返还量的控制状态的图。如图12所示,一次处理物传感器60的测定结果以及二次处理物传感器70的测定结果被传递到控制单元83。控制单元83在一次处理物回收量超过预先设定的第一阈值并且二次处理物返还量为预先设定的第二阈值以下时,减小谷壳筛的漏下开度。一次处理物回收量是由一次处理物传感器60的测定结果示出的一次处理物的回收量。第一阈值是对于一次处理物回收量设定的阈值,并且是为了在一次处理物回收量多的情况下抑制作为一次处理物的回收且使二次处理物返还装置32返还而设置的设定值。二次处理物返还量是由二次处理物传感器70的测定结果示出的二次处理物的返还量。第二阈值是对于二次处理物返还量设定的阈值,并且是为了在二次处理物返还量较少的情况下促进作为二次处理物的回收且使二次处理物返还装置32返还而设置的设定值。FIG. 12 is a block diagram showing functional units related to threshing control using the measurement results of the primary processed
这里,关于一次处理物回收量以及二次处理物返还量,在一次处理物传感器60以及二次处理物传感器70的构成上,并不是始终得到由一定的值构成的测定结果。因此,控制单元83也可以推算一次处理物回收量以及二次处理物返还量各自的规定时间的平均值并用作上述测定结果,也可以使用在规定的定时获得的一次处理物回收量以及二次处理物返还量的瞬时值。另外,第一阈值与第二阈值既可以相互独立地设定,也可以相互建立关联地设定。Here, regarding the recovered amount of the primary processed matter and the returned amount of the secondary processed matter, the configuration of the primary processed
更具体而言,如果一次处理物回收量超过第一阈值,并且二次处理物返还量为第二阈值以下,则控制单元83减小分选部42中的第一谷壳筛38以及第二谷壳筛39的至少某一方的漏下开度。这种一次处理物回收量超过预先设定的第一阈值并且二次处理物返还量为预先设定的第二阈值以下的状态在图13中表示为区分A1。由此,能够减少一次处理物回收量,增大二次处理物返还量,增大在脱粒装置1中分选的脱粒处理物的量,进一步提高分选精度。因而,能够减少混入一次处理物的夹杂物的量。More specifically, if the recovered amount of the primary processed matter exceeds the first threshold and the returned amount of the secondary processed matter is below the second threshold, the
另外,优选的是,若一次处理物回收量比预先设定的小于第一阈值小的第三阈值小,则控制单元83增大谷壳筛的漏下开度。由此,能够在一次处理物回收量为规定量以下的情况下增大一次处理物回收量。这种一次处理物回收量小于预先设定的第三阈值的状态在图13中表示为区分B1。In addition, it is preferable that the
另外,根据情况的不同,设想即使在第一谷壳筛38以及第二谷壳筛39的漏下开度减小的情况下,相对于一次处理物回收量比第一阈值大的状态继续或者二次处理物返还量为第二阈值以下的状态继续,二次处理物返还量的比率不变小,但这是因为向脱粒装置1供给的作物的量过多。因此,优选的是,即使在第一谷壳筛38以及第二谷壳筛39的漏下开度增大的情况下,特别是二次处理物返还量比第二阈值大时,进行机体框架2的行驶控制的行驶装置3也使机体框架2的行驶速度减少。这种二次处理物返还量比预先设定的第二阈值大的状态在图13中表示为区分C1。由此,能够减少向脱粒装置1供给的作物的量,减少脱粒装置1中的脱粒量以及分选量。因而,例如在因在谷粒筛40中成为脱粒处理物堵塞的状态而二次处理物返还量增大的情况下,能够消除该脱粒处理物堵塞的状态。In addition, depending on the situation, it is assumed that even when the openings of the
这种行驶装置3也可以构成为使机体框架2自动行驶。在该情况下,可以基于上述第一阈值、第二阈值降低机体框架2的行驶速度或使其停车。Such a traveling
而且,优选的是,在由于意外的理由而第一谷壳筛38以及第二谷壳筛39的漏下开度变大后到经过预先设定的时间为止、二次处理物返还量相对于一次处理物回收量的比率不变小时,或在机体框架2的行驶速度减少到经过预先设定的时间为止、二次处理物返还量相对于一次处理物回收量的比率不变小时,行驶装置3使机体框架2停止。由此,能够暂时中断作物向脱粒装置1的供给,因此能够减少脱粒装置1中的脱粒处理以及分选处理的负载。因而,能够在当前进行对于脱粒装置1内的作物的处理,消除谷粒筛40中的脱粒处理物堵塞的状态。And, it is preferable that the amount of return of the secondary processed matter relative to the amount of the secondary processed material is returned after the opening of the
〔其他实施方式〕[Other Embodiments]
在上述实施方式中,说明了行驶装置3在二次处理物返还量比第二阈值大时使机体框架2的行驶速度减少,但行驶装置3也可以构成为在二次处理物返还量比第二阈值大时也不减少机体框架2的行驶速度。In the above-mentioned embodiment, the traveling
在上述实施方式中,说明了行驶装置3使机体框架2自动行驶,但也可以构成为机体框架2不自动行驶。In the above-mentioned embodiment, it was described that the traveling
在上述实施方式中,说明了若一次处理物回收量小于比第一阈值小的第三阈值小,则谷壳筛增大漏下开度,但谷壳筛也可以构成为,即使在一次处理物回收量小于比第一阈值小的第三阈值小的情况下,漏下开度也不会变大。In the above-mentioned embodiment, it has been explained that if the recovery amount of the primary processed material is smaller than the third threshold value smaller than the first threshold value, the chaff sieve increases the opening of the drain, but the chaff sieve can also be configured so that even after one treatment Even when the amount of recovered matter is smaller than the third threshold smaller than the first threshold, the leak opening does not increase.
在上述实施方式中,虽然说明了基于一次处理物回流量与二次处理物返还量变更谷壳筛的漏下开度的构成,但在能够变更送尘阀53a的倾斜姿态的情况下,也可以构成为基于一次处理物回流量与二次处理物返还量变更该倾斜角度。In the above-mentioned embodiment, although the configuration in which the opening degree of the chaff sieve is changed based on the return amount of the primary processed product and the returned amount of the secondary processed product has been described, if the inclined posture of the
在上述实施方式中,列举联合收割机为普通型联合收割机的情况下的例子进行了说明,但联合收割机也可以是半喂入式联合收割机。In the said embodiment, although the example in the case where a combine was an ordinary type combine was given and demonstrated, a combine may be a half-feed type combine.
4-3.第三实施方式4-3. Third Embodiment
接下来,对第三实施方式的联合收割机进行说明。本实施方式的联合收割机构成为能够判定从作物脱粒的脱粒处理物在脱粒装置内是否堵塞。以下,对于本实施方式的联合收割机,列举普通型联合收割机为例进行说明。关于本实施方式的联合收割机的构成,与上述第一实施方式中的图1-图9中所示的构成相同,因此省略说明。以下,主要以与第一实施方式的不同点为中心进行说明。Next, the combine harvester which concerns on 3rd Embodiment is demonstrated. The combine harvesting mechanism of this embodiment becomes able to determine whether the threshing processed material threshed from a crop clogs up in a threshing apparatus. Hereinafter, an ordinary type combine will be given as an example and demonstrated about the combine of this embodiment. Since the structure of the combine of this embodiment is the same as the structure shown in FIGS. 1-9 in 1st Embodiment mentioned above, description is abbreviate|omitted. Hereinafter, the description will mainly focus on differences from the first embodiment.
图14是表示使用了一次处理物传感器60的测定结果以及二次处理物传感器70的测定结果的、分选部42中的脱粒处理物的堵塞判定所涉及的功能部的框图。如图14所示,一次处理物传感器60的测定结果以及二次处理物传感器70的测定结果被传递到判定部80。判定部80根据二次处理物返还量相对于一次处理物回收量的比率,判定在分选部42中脱粒处理物是否堵塞。一次处理物回收量是由一次处理物传感器60的测定结果示出的一次处理物的回收量。二次处理物返还量是由二次处理物传感器70的测定结果示出的二次处理物的返还量。二次处理物返还量相对于一次处理物回收量的比率是指二次处理物的返还量除以一次处理物的回收量而得的值。这里,一次处理物回收量以及二次处理物返还量在一次处理物传感器60以及二次处理物传感器70的构成上,并不是始终得到由一定的值构成的测定结果。因此,判定部80也可以推算一次处理物回收量以及二次处理物返还量各自的规定时间的平均值而求出上述比率,也可以使用在规定的定时获得的一次处理物回收量以及二次处理物返还量的瞬时值求出上述比率。判定部80的判定结果被传递到控制单元83。FIG. 14 is a block diagram showing a functional unit related to clogging determination of the threshing processed product in the
这里,若二次处理物返还量过多,则有时会超过二次处理物返还装置32的处理能力。因此,二次处理物返还量越多,即二次处理物返还量相对于一次处理物回收量的比率越大,控制单元83越是增大第一谷壳筛38的漏下开度。由此,从第一谷壳筛38向一次处理物回收部26漏下的处理物的量增大,到达二次处理物返还装置32的处理物的量减少,因此能够减少二次处理物返还量。Here, if the amount of returned secondary processed objects is too large, the processing capacity of the secondary processed
然而,即使在第一谷壳筛38的漏下开度变大的情况下,有时二次处理物返还量相对于一次处理物回收量的比率也不变小。作为该原因,认为是从第一谷壳筛38漏下的脱粒处理物在谷粒筛40堵塞而没有漏下到一次处理物回收部26。在该情况下,判定部80判定为在谷粒筛40脱粒处理物堵塞。如此,在本实施方式的联合收割机中,能够根据二次处理物返还量相对于一次处理物回收量的比率判定在谷粒筛40中脱粒处理物是否堵塞。However, even when the opening degree of the drain of the
另外,为了消除谷粒筛40处的脱粒处理物的堵塞,考虑减少向脱粒装置1供给的作物的量。如果减少行驶速度,则向脱粒装置1供给的作物的量减少,能够消除谷粒筛40中的脱粒处理物的堵塞。因此,控制单元83优选为,在即使在第一谷壳筛38的漏下开度变大的情况下、二次处理物返还量相对于一次处理物回收量的比率也不变小时,行驶装置3使机体框架2的行驶速度减少。Moreover, in order to eliminate clogging of the threshing processed material at the grain sieve 40, it is conceivable to reduce the quantity of the crops supplied to the threshing
而且,在第一谷壳筛38的漏下开度变大到经过预先设定的时间为止、二次处理物返还量相对于一次处理物回收量的比率不变小时,或在机体框架2的行驶速度减少到经过预先设定的时间为止、二次处理物返还量相对于一次处理物回收量的比率不变小时,行驶装置3使机体框架2停止,优选的是。由此,能够暂时中断作物向脱粒装置1的供给,因此能够减少脱粒装置1中的脱粒处理以及分选处理的负载。因而,能够在当前进行对于脱粒装置1内的作物的处理,消除谷粒筛40中的脱粒处理物堵塞的状态。And until the opening of the
另外,也可以构成为,在即使在第一谷壳筛38的漏下开度变大的情况下、二次处理物返还量相对于一次处理物回收量的比率也不变小时,由报告部91进行报告。由此,能够向操作人员、周围告知在谷粒筛40中脱粒处理物堵塞的状态。In addition, it may also be configured such that the ratio of the returned amount of the secondary processed matter to the recovered amount of the primary processed matter does not become small even when the opening of the
〔其他实施方式〕[Other Embodiments]
在上述实施方式中,说明了判定部80在即使在二次处理物返还量相对于一次处理物回收量的比率越大、漏下开度越大的情况下该比率也不变小时,判定为在谷粒筛40中脱粒处理物堵塞,但判定部80也可以在即使在二次处理物返还量相对于一次处理物回收量的比率越大、漏下开度越大的情况下该比率也不变小时以外,判定在谷粒筛40中脱粒处理物是否堵塞。In the above-mentioned embodiment, it has been explained that the judging
在上述实施方式中,说明了行驶装置3在即使在谷壳筛的漏下开度变大的情况下、二次处理物返还量相对于一次处理物回收量的比率也不变小时,使机体框架2的行驶速度减少,但行驶装置3也可以构成为,在二次处理物返还量相对于一次处理物回收量的比率不变小时,不使机体框架2的行驶速度减少。In the above-mentioned embodiment, it was explained that even if the opening of the chaff sieve becomes large, the ratio of the return amount of the secondary processed matter to the recovered amount of the primary processed matter does not become small, so that the machine body The traveling speed of the
在上述实施方式中,说明了行驶装置3在从谷壳筛的漏下开度变大到经过预先设定的时间为止、二次处理物返还量相对于一次处理物回收量的比率不变小时,使机体框架2停车,但行驶装置3也可以构成为,在从谷壳筛的漏下开度变大到行驶预先设定的距离为止、二次处理物返还量相对于一次处理物回收量的比率不变小时,使机体框架2停车。In the above-mentioned embodiment, it was described that the ratio of the return amount of the secondary processed matter to the recovered amount of the primary processed matter does not become small until the preset time elapses from when the opening of the chaff sieve becomes larger. , the
在上述实施方式中,说明了行驶装置3在谷壳筛的漏下开度变大到经过预先设定的时间为止、二次处理物返还量相对于一次处理物回收量的比率不变小时,使机体框架2停车,但行驶装置3也可以构成为不使机体框架2停车。In the above-mentioned embodiment, it has been described that the ratio of the return amount of the secondary processed matter to the recovered amount of the primary processed matter does not become small until the opening degree of the chaff sieve of the chaff sieve becomes large until a preset time elapses. The
在上述实施方式中,说明了具备在即使在谷壳筛的漏下开度变大的情况下、二次处理物返还量相对于一次处理物回收量的比率也不变小时进行报告的报告部91,但也可以构成为不具备报告部91。In the above-mentioned embodiment, it has been described that there is a reporting unit that reports that the ratio of the return amount of the secondary processed product to the recovered amount of the primary processed product does not become smaller even when the opening degree of the chaff sieve becomes larger. 91, but it may also be configured without the
在上述实施方式中,列举联合收割机为普通型联合收割机的情况下的例子进行了说明,但联合收割机也可以是半喂入式联合收割机。In the said embodiment, although the example in the case where a combine was an ordinary type combine was given and demonstrated, a combine may be a half-feed type combine.
4-4.第四实施方式4-4. Fourth Embodiment
接下来,对第四实施方式的联合收割机进行说明。本实施方式的联合收割机构成为能够存储从脱粒的作物适当地分选的谷粒。以下,对于本实施方式的联合收割机,列举普通型联合收割机为例进行说明。关于本实施方式的联合收割机的构成,与上述第一实施方式中的图1-图9中所示的构成相同,因此省略说明。以下,主要以与第一实施方式的不同点为中心进行说明。Next, the combine harvester which concerns on 4th Embodiment is demonstrated. The combine of the present embodiment can store grains appropriately sorted from threshed crops. Hereinafter, an ordinary type combine will be given as an example and demonstrated about the combine of this embodiment. Since the structure of the combine of this embodiment is the same as the structure shown in FIGS. 1-9 in 1st Embodiment mentioned above, description is abbreviate|omitted. Hereinafter, the description will mainly focus on differences from the first embodiment.
图15是表示使用了一次处理物传感器60的测定结果以及二次处理物传感器70的测定结果的脱粒控制所涉及的功能部的框图。如图15所示,一次处理物传感器60的测定结果以及二次处理物传感器70的测定结果传递到参数决定部84。参数决定部84根据二次处理物返还量相对于一次处理物回收量的比率决定脱粒装置1的控制参数。一次处理物回收量是由一次处理物传感器60的测定结果示出的一次处理物的回收量。二次处理物返还量是由二次处理物传感器70的测定结果示出的二次处理物的返还量。二次处理物返还量相对于一次处理物回收量的比率是二次处理物的返还量除以一次处理物的回收量而得的值。这里,一次处理物回收量以及二次处理物返还量在一次处理物传感器60以及二次处理物传感器70的构成上,并不是始终得到由一定的值构成的测定结果。因此,参数决定部84也可以推算一次处理物回收量以及二次处理物返还量各自的规定时间的平均值来求出上述比率,也可以使用在规定的定时获得的一次处理物回收量以及二次处理物返还量的瞬时值求出上述比率。FIG. 15 is a block diagram showing functional units related to threshing control using the measurement results of the primary processed
脱粒装置1的控制参数是设定脱粒装置1的能力的设备设定值,具体而言相当于能够设定脱粒装置1所具备的脱粒部41的脱粒能力的脱粒参数、能够设定分选部42的分选能力的分选参数。能够设定脱粒部41中的脱粒能力的脱粒参数相当于设定脱粒筒22的旋转支轴55的旋转速度的设定值、设定送尘阀53a相对于顶板53的安装角度的设定值。另外,能够设定分选部42中的分选能力的分选参数相当于设定来自风选机19的分选风的风量的设定值、设定谷壳筛的漏下开度的设定值、设定使摆动分选装置24摆动的摆动驱动机构43的摆动速度、摆动量的设定值。进而,通过增减机体框架2的行驶速度,能够使联合收割机割取的作物的量变化。因而,机体框架2的行驶速度也包含在控制参数内。The control parameter of the threshing
参数决定部84通过变更上述的控制参数来进行决定,以使摆动分选装置24的分选能力、即由一次处理物回收部26回收的一次处理物的量相对于从筛网23漏下的处理物的量的比例即分选度(或者分选效率)变得适当。The
如图16所示,参数决定部84优选的是构成为,在设定规定的控制参数时,对于二次处理物返还量相对于一次处理物回收量的比率预先设定第一阈值与比该第一阈值大的第二阈值,将这些第一阈值与第二阈值之间作为设定范围来设定控制参数。由此,能够设定控制参数的最小值、最大值,因此能够确保控制量。As shown in FIG. 16 , the
返回图15,控制单元83基于控制参数控制脱粒装置1。即,控制单元83通过上述的控制参数,控制脱粒装置1的脱粒部41以及分选部42。在如此控制的脱粒装置1中,一次处理物传感器60以及二次处理物传感器70分别测定回收量与返还量,进而由参数决定部84决定控制参数,由控制单元83控制脱粒装置1。因而,控制单元83基于一次处理物传感器60以及二次处理物传感器70各自的测定结果,进行反馈控制,在联合收割机进行收获作业的过程中,能够实时地设定与作业状况相应的适当的控制参数,适当地进行收获作业。Returning to Fig. 15, the
具体而言,如图17所示,二次处理物返还量相对于一次处理物回收量的比率越大,谷壳筛越是增大漏下开度,二次处理物返还量相对于一次处理物回收量的比率越大,风选机19越是增大分选风的风量。在二次处理物返还量相对于一次处理物回收量的比率较大的情况下,有可能在摆动分选装置24中不作为一次处理物回收、并且不作为二次处理物返还、而是向摆动分选装置24的后方作为三次处理物输送的量较多。因此,在二次处理物返还量相对于一次处理物回收量的比率较大的情况下,通过将谷壳筛的漏下开度设定得较大,能够使分选处理物容易向一次处理物回收部26、二次处理物回收部27漏下,通过增大风选机19的分选风的风量,能够在摆动分选装置24的后方输送分选处理物以外的物体。由此,能够减少作为三次处理物输送那样的三次处理损失。另一方面,在二次处理物返还量相对于一次处理物回收量的比率较小的情况下,有可能分选精度过高,在摆动分选装置24中不作为一次处理物回收而是输送到二次处理物回收部27的量较多。因此,在二次处理物返还量相对于一次处理物回收量的比率较小的情况下,通过将谷壳筛的漏下开度设定得较小,能够使分选处理物容易向一次处理物回收部26漏下,通过减少风选机19的分选风的风量,能够使分选处理物难以输送到摆动分选装置24的后方。由此,容易作为一次处理物回收。另外,在图12中,用同一特性表示漏下开度与二次处理物返还量相对于一次处理物回收量的比率的关系、和风量与二次处理物返还量相对于一次处理物回收量的比率的关系,但也可以设为相互不同的特性,也可以按照作物的每个种类分别变更。Specifically, as shown in Figure 17, the greater the ratio of the returned amount of secondary processed materials to the recovered amount of primary processed materials, the greater the opening of the chaff sieve, and the greater the ratio of the returned amount of secondary processed materials to the recovered amount of primary processed materials. The larger the ratio of the recovered material, the more the
另外,根据情况的不同,设想即使在谷壳筛的漏下开度变大且风选机19的分选风的风量增大的情况下,二次处理物返还量相对于一次处理物回收量的比率也不变小,但这是因为向脱粒装置1供给的作物的量过多。因此,优选的是,在即使在谷壳筛的漏下开度变大且风选机19的分选风的风量增大的情况下、二次处理物返还量相对于一次处理物回收量的比率也不变小时,行驶装置3使机体框架2的行驶速度减少。由此,向脱粒装置1供给的作物的量变少,能够减少脱粒装置1中的脱粒量以及分选量,因此能够适当地进行分选处理。In addition, depending on the situation, it is assumed that even if the opening of the chaff sieve becomes larger and the air volume of the sorting air of the winnowing
而且,优选的是,在由于意外的理由而谷壳筛的漏下开度变大、风选机19的分选风的风量增大到经过预先设定的时间为止、二次处理物返还量相对于一次处理物回收量的比率不变小时,或机体框架2的行驶速度减少到经过预先设定的时间为止、二次处理物返还量相对于一次处理物回收量的比率不变小时,行驶装置3使机体框架2停止。由此,能够暂时中断作物向脱粒装置1的供给,因此能够减少脱粒装置1中的脱粒处理以及分选处理的负载。因而,能够在当前进行对于脱粒装置1内的作物的处理。And, it is preferable that the opening of the chaff sieve becomes larger due to unexpected reasons, and the air volume of the sorting air of the winnowing
另外,也可以构成为,在即使在谷壳筛的漏下开度变大且风选机19的分选风的风量增大的情况下、二次处理物返还量相对于一次处理物回收量的比率也不变小时,报告部91进行报告。由此,能够向操作员和周围告知二次处理物返还量相对于一次处理物回收量的比率不变大。In addition, it may be configured such that the return amount of the secondary processed matter is equal to the recovered amount of the primary processed matter even when the opening of the chaff sieve becomes large and the air volume of the sorting air of the winnowing
〔其他实施方式〕[Other Embodiments]
在上述实施方式中,说明了二次处理物返还量相对于一次处理物回收量的比率越大,谷壳筛的漏下开度越大,二次处理物返还量相对于一次处理物回收量的比率越大,风选机19越是增大分选风的风量,但谷壳筛的漏下开度以及分选风的风量的调整也可以是至少某一方。进而,也可以不进行谷壳筛的漏下开度以及分选风的风量的调整,而是通过其他控制来变更脱粒能力以及分选能力。In the above-mentioned embodiment, it has been explained that the larger the ratio of the return amount of the secondary processed matter to the recovered amount of the primary processed matter is, the larger the opening of the chaff sieve is, and the greater the ratio of the returned amount of the secondary processed matter to the recovered amount of the primary processed matter is. The larger the ratio, the
在上述实施方式中,说明了在即使在谷壳筛的漏下开度变大并且风选机19的分选风的风量增大的情况下、二次处理物返还量相对于一次处理物回收量的比率也不变小时,行驶装置3使机体框架2的行驶速度减少,但行驶装置3也可以构成为,在二次处理物返还量相对于一次处理物回收量的比率不变小时,不使机体框架2的行驶速度减少。In the above-mentioned embodiment, it was explained that even when the opening of the chaff sieve becomes large and the air volume of the sorting air of the winnowing
在上述实施方式中,说明了在从谷壳筛的漏下开度变大并且风选机19的分选风的风量增大到经过预先设定的时间为止、二次处理物返还量相对于一次处理物回收量的比率不变小时,行驶装置3使机体框架2停车,但行驶装置3也可以构成为,不使机体框架2停车。In the above-mentioned embodiment, it has been explained that the amount of return of the secondary processed matter relative to The traveling
在上述实施方式中,说明了具备在即使在谷壳筛的漏下开度变大并且风选机19的分选风的风量增大的情况下、二次处理物返还量相对于一次处理物回收量的比率也不变小时进行报告的报告部91,但也可以构成为不具备报告部91。In the above-mentioned embodiment, it has been described that even if the opening of the chaff sieve becomes larger and the air volume of the sorting air of the winnowing
在上述实施方式中,列举联合收割机为普通型联合收割机的情况下的例子进行了说明,但联合收割机也可以是半喂入式联合收割机。In the said embodiment, although the example in the case where a combine was an ordinary type combine was given and demonstrated, a combine may be a half-feed type combine.
工业上的可利用性Industrial availability
本发明能够使用于割取田地的种植谷秆并通过脱粒装置进行割取谷秆的脱粒分选处理的联合收割机。The present invention can be used in a combine harvester that cuts planting grain stalks in a field and performs threshing and sorting processing of cutting the grain stalks through a threshing device.
附图标记说明Explanation of reference signs
〔第一实施方式〕[First Embodiment]
1:脱粒装置1: Threshing device
26:一次处理物回收部26: Primary disposal recycling department
27:二次处理物回收部27: Secondary disposal recycling department
32:二次处理物返还装置32: Secondary disposal return device
41:脱粒部41: Threshing Department
42:分选部42: Sorting Department
60:一次处理物传感器60: primary processing object sensor
70:二次处理物传感器70: Secondary processing object sensor
82:校正部82: Correction Department
〔第二实施方式〕[Second Embodiment]
1:脱粒装置1: Threshing device
2:机体框架(机体)2: Body frame (body)
3:行驶装置(行驶控制单元)3: Travel device (travel control unit)
24:摆动分选装置24: Swing sorting device
26:一次处理物回收部26: Primary disposal recycling department
27:二次处理物回收部27: Secondary disposal recycling department
32:二次处理物返还装置32: Secondary disposal return device
38:第一谷壳筛(谷壳筛)38: First Chaff Sieve (Chaff Sieve)
39:第二谷壳筛(谷壳筛)39: Second Chaff Sieve (Chaff Sieve)
41:脱粒部41: Threshing Department
42:分选部42: Sorting Department
60:一次处理物传感器60: primary processing object sensor
70:二次处理物传感器70: Secondary processing object sensor
〔第三实施方式〕[Third Embodiment]
1:脱粒装置1: Threshing device
2:机体框架(机体)2: Body frame (body)
3:行驶控制单元(行驶装置)24:摆动分选装置3: Driving control unit (traveling device) 24: Swing sorting device
26:一次处理物回收部26: Primary disposal recycling department
27:二次处理物回收部32:二次处理物返还装置38:第一谷壳筛(谷壳筛)27: Recycling unit for secondary processed matter 32: Secondary processed matter returning device 38: First chaff sieve (chaff sieve)
40:谷粒筛40: Grain Sieve
41:脱粒部41: Threshing Department
42:分选部42: Sorting Department
60:一次处理物传感器60: primary processing object sensor
70:二次处理物传感器70: Secondary processing object sensor
80:判定部80: Judgment Department
91:报告部91: Reporting Department
〔第四实施方式〕[Fourth Embodiment]
1:脱粒装置1: Threshing device
2:机体框架(机体)2: Body frame (body)
3:行驶装置(行驶控制单元)19:风选机3: Traveling device (traveling control unit) 19: Wind separator
24:摆动分选装置24: Swing sorting device
26:一次处理物回收部26: Primary disposal recycling department
27:二次处理物回收部32:二次处理物返还装置38:第一谷壳筛(谷壳筛)27: Recycling unit for secondary processed matter 32: Secondary processed matter returning device 38: First chaff sieve (chaff sieve)
39:第二谷壳筛(谷壳筛)39: Second Chaff Sieve (Chaff Sieve)
41:脱粒部41: Threshing department
42:分选部42: Sorting Department
60:一次处理物传感器60: primary processing object sensor
70:二次处理物传感器70: Secondary processing object sensor
84参数决定部84 parameter decision department
90:控制单元90: Control unit
91:报告部91: Reporting Department
| Application Number | Priority Date | Filing Date | Title |
|---|---|---|---|
| JP2020-109764 | 2020-06-25 | ||
| JP2020109765 | 2020-06-25 | ||
| JP2020109766AJP7399038B2 (en) | 2020-06-25 | 2020-06-25 | combine |
| JP2020-109766 | 2020-06-25 | ||
| JP2020109764AJP7399037B2 (en) | 2020-06-25 | 2020-06-25 | combine |
| JP2020109763AJP7399036B2 (en) | 2020-06-25 | 2020-06-25 | combine |
| JP2020-109765 | 2020-06-25 | ||
| JP2020-109763 | 2020-06-25 | ||
| PCT/JP2021/018710WO2021261115A1 (en) | 2020-06-25 | 2021-05-18 | Combine harvester |
| Publication Number | Publication Date |
|---|---|
| CN115551343Atrue CN115551343A (en) | 2022-12-30 |
| Application Number | Title | Priority Date | Filing Date |
|---|---|---|---|
| CN202180033549.9APendingCN115551343A (en) | 2020-06-25 | 2021-05-18 | combine harvester |
| Country | Link |
|---|---|
| KR (1) | KR20230028220A (en) |
| CN (1) | CN115551343A (en) |
| WO (1) | WO2021261115A1 (en) |
| Publication number | Priority date | Publication date | Assignee | Title |
|---|---|---|---|---|
| US20220217911A1 (en)* | 2019-06-27 | 2022-07-14 | Kubota Corporation | Threshing Apparatus |
| CN117501999A (en)* | 2023-11-08 | 2024-02-06 | 农业农村部南京农业机械化研究所 | A test device and method for removing impurities and shelling of castor oil on-line for damage detection |
| Publication number | Priority date | Publication date | Assignee | Title |
|---|---|---|---|---|
| KR102676901B1 (en) | 2023-10-24 | 2024-06-21 | 주식회사 불스 | Attaching and deattaching structure for combine grain sieve |
| Publication number | Priority date | Publication date | Assignee | Title |
|---|---|---|---|---|
| JPH0563223U (en)* | 1992-01-29 | 1993-08-24 | 株式会社久保田農機製作所 | Harvester |
| JPH1128017A (en)* | 1997-07-14 | 1999-02-02 | Iseki & Co Ltd | Threshing equipment |
| JP2000060281A (en)* | 1998-08-20 | 2000-02-29 | Yanmar Agricult Equip Co Ltd | Grain sorting control equipment in combine harvesters |
| JP2000060280A (en)* | 1998-08-17 | 2000-02-29 | Yanmar Agricult Equip Co Ltd | Grain sorting control device |
| JP2004024055A (en)* | 2002-06-21 | 2004-01-29 | Mitsubishi Agricult Mach Co Ltd | Yield-computing system in combine harvester |
| JP2019010075A (en)* | 2017-06-30 | 2019-01-24 | 三菱マヒンドラ農機株式会社 | Combine-harvester |
| JP2019170280A (en)* | 2018-03-28 | 2019-10-10 | 三菱マヒンドラ農機株式会社 | Combine harvester |
| JP2020031607A (en)* | 2018-08-31 | 2020-03-05 | 三菱マヒンドラ農機株式会社 | Harvester |
| CN111083995A (en)* | 2018-10-23 | 2020-05-01 | 株式会社久保田 | Combine harvester |
| Publication number | Priority date | Publication date | Assignee | Title |
|---|---|---|---|---|
| JP2005102561A (en)* | 2003-09-29 | 2005-04-21 | Iseki & Co Ltd | Combine |
| JP2009219414A (en)* | 2008-03-14 | 2009-10-01 | Yanmar Co Ltd | Combine |
| JP2015050947A (en)* | 2013-09-05 | 2015-03-19 | 三菱農機株式会社 | General-purpose combine |
| Publication number | Priority date | Publication date | Assignee | Title |
|---|---|---|---|---|
| JPH0563223U (en)* | 1992-01-29 | 1993-08-24 | 株式会社久保田農機製作所 | Harvester |
| JPH1128017A (en)* | 1997-07-14 | 1999-02-02 | Iseki & Co Ltd | Threshing equipment |
| JP2000060280A (en)* | 1998-08-17 | 2000-02-29 | Yanmar Agricult Equip Co Ltd | Grain sorting control device |
| JP2000060281A (en)* | 1998-08-20 | 2000-02-29 | Yanmar Agricult Equip Co Ltd | Grain sorting control equipment in combine harvesters |
| JP2004024055A (en)* | 2002-06-21 | 2004-01-29 | Mitsubishi Agricult Mach Co Ltd | Yield-computing system in combine harvester |
| JP2019010075A (en)* | 2017-06-30 | 2019-01-24 | 三菱マヒンドラ農機株式会社 | Combine-harvester |
| JP2019170280A (en)* | 2018-03-28 | 2019-10-10 | 三菱マヒンドラ農機株式会社 | Combine harvester |
| JP2020031607A (en)* | 2018-08-31 | 2020-03-05 | 三菱マヒンドラ農機株式会社 | Harvester |
| CN111083995A (en)* | 2018-10-23 | 2020-05-01 | 株式会社久保田 | Combine harvester |
| Publication number | Priority date | Publication date | Assignee | Title |
|---|---|---|---|---|
| US20220217911A1 (en)* | 2019-06-27 | 2022-07-14 | Kubota Corporation | Threshing Apparatus |
| CN117501999A (en)* | 2023-11-08 | 2024-02-06 | 农业农村部南京农业机械化研究所 | A test device and method for removing impurities and shelling of castor oil on-line for damage detection |
| Publication number | Publication date |
|---|---|
| WO2021261115A1 (en) | 2021-12-30 |
| KR20230028220A (en) | 2023-02-28 |
| Publication | Publication Date | Title |
|---|---|---|
| RU2566989C2 (en) | Device for registration and determining of bulk material composition | |
| US9968036B2 (en) | Methods for controlling a side-shaking mechanism in a combine | |
| CN115551343A (en) | combine harvester | |
| JP6979808B2 (en) | combine | |
| EP4144202A1 (en) | Active loss monitor for a harvester | |
| JP7391005B2 (en) | combine | |
| JP2018061457A (en) | Combine | |
| JP7399036B2 (en) | combine | |
| JP7399037B2 (en) | combine | |
| JP7399038B2 (en) | combine | |
| JP3814210B2 (en) | Combine second processing equipment | |
| JP7241673B2 (en) | combine | |
| JP3927587B2 (en) | Combine | |
| JP7531453B2 (en) | Support System | |
| JP2022035620A (en) | combine | |
| JP7546472B2 (en) | combine | |
| JP2880336B2 (en) | Combine sorting control device | |
| CN114745944B (en) | Combine harvester, grain sorting method, system, program and recording medium thereof | |
| US20220217911A1 (en) | Threshing Apparatus | |
| JP7503967B2 (en) | combine | |
| JP2021103981A (en) | combine | |
| JP2023184076A (en) | Combine measuring device | |
| JP3130375B2 (en) | Threshing machine sorting control device | |
| JP2016163553A (en) | Thresher | |
| JP2022035621A (en) | combine |
| Date | Code | Title | Description |
|---|---|---|---|
| PB01 | Publication | ||
| PB01 | Publication | ||
| SE01 | Entry into force of request for substantive examination | ||
| SE01 | Entry into force of request for substantive examination |