Movatterモバイル変換


[0]ホーム

URL:


CN115370345B - Automatic shale gas sand discharging device and method - Google Patents

Automatic shale gas sand discharging device and method
Download PDF

Info

Publication number
CN115370345B
CN115370345BCN202211309779.6ACN202211309779ACN115370345BCN 115370345 BCN115370345 BCN 115370345BCN 202211309779 ACN202211309779 ACN 202211309779ACN 115370345 BCN115370345 BCN 115370345B
Authority
CN
China
Prior art keywords
liquid level
sand
cyclone
valve
gravel
Prior art date
Legal status (The legal status is an assumption and is not a legal conclusion. Google has not performed a legal analysis and makes no representation as to the accuracy of the status listed.)
Active
Application number
CN202211309779.6A
Other languages
Chinese (zh)
Other versions
CN115370345A (en
Inventor
雍登健
刘长艳
刘承龙
谢永强
冉华松
王艳香
徐强
杨真
董玲
欧正科
钟翔
梁姝婷
廖小庆
董川
刘涛
王建秀
郭昕
王云松
任旭东
Current Assignee (The listed assignees may be inaccurate. Google has not performed a legal analysis and makes no representation or warranty as to the accuracy of the list.)
Sichuan Lingyunjian Technology Co ltd
Original Assignee
Sichuan Lingyunjian Technology Co ltd
Priority date (The priority date is an assumption and is not a legal conclusion. Google has not performed a legal analysis and makes no representation as to the accuracy of the date listed.)
Filing date
Publication date
Application filed by Sichuan Lingyunjian Technology Co ltdfiledCriticalSichuan Lingyunjian Technology Co ltd
Priority to CN202211309779.6ApriorityCriticalpatent/CN115370345B/en
Publication of CN115370345ApublicationCriticalpatent/CN115370345A/en
Application grantedgrantedCritical
Publication of CN115370345BpublicationCriticalpatent/CN115370345B/en
Activelegal-statusCriticalCurrent
Anticipated expirationlegal-statusCritical

Links

Images

Classifications

Landscapes

Abstract

The invention provides a shale gas automatic sand discharging device and a method, which relate to the technical field of natural gas sand removal and comprise a swirler, wherein a gravel settling cavity is formed at the inner side of the swirler and at the lower end of a sand removing component, and a sand discharging pipe is arranged at one side of the swirler; a first connecting ring and a second connecting ring are arranged at one end of the sand discharge pipe, which is arranged in the gravel sedimentation cavity, a plurality of first spiral blades are arranged along the outer wall of the first connecting ring, a plurality of second spiral blades are arranged along the outer wall of the second connecting ring, air ducts are arranged in the first spiral blades and the second spiral blades, a plurality of first through holes and second through holes are respectively arranged on the first spiral blades and the second spiral blades, and the first through holes and the second through holes are communicated with the air ducts; the diameter of first through-hole is less than the diameter of second through-hole, has solved the swirler itself among the prior art and has not possessed and deposit the sand function, has increased and has examined and maintain the engineering volume, and because gravel self gravity is mostly present in the swirler bottom, leads to the sand discharge pipe to the lower problem of gravel discharge efficiency.

Description

Automatic shale gas sand discharging device and method
Technical Field
The invention relates to the technical field of natural gas desanding, in particular to an automatic shale gas desanding device and an automatic shale gas desanding method.
Background
Shale gas reservoirs and compact gas reservoirs belong to unconventional natural gas reservoirs. At present, a large hydraulic sand fracturing process is mainly adopted for development. The pressure of the wellhead raw material is high in the early stage of flowback after fracturing, the sand production of the stratum is serious, and the high-speed and high-pressure gas carries debris particles, so that the ground flow is blocked and the continuity of normal production is influenced; accident events such as ground equipment puncture, casualties and the like are caused, so that greater potential safety hazards exist in field production.
In the prior art, a combined mode of a cyclone and a desanding tank is usually used for desanding wellhead raw material gas, but the combined mode has the following defects in actual operation:
1. the cyclone has only the function of sand removal, and a sand setting tank is additionally arranged for storing sand, so that the inspection and maintenance engineering quantity is increased;
2. when the grit is piled up at the swirler bottom, because the grit is mostly present in the swirler bottom, lead to the sand discharge pipe to the grit discharge efficiency lower, cause the condition that the grit is many in the swirler, liquid is few.
Disclosure of Invention
Aiming at the problems in the prior art, the invention aims to provide an automatic natural gas sand discharging device and a method thereof, and solves the problems that a cyclone in the prior art does not have a sand storage function, the maintenance work amount is increased, and the sand discharging efficiency of a sand discharging pipe is low due to the fact that most gravity of gravel exists at the bottom of the cyclone.
In order to achieve the purpose, the invention adopts the following technical scheme:
the shale gas automatic sand discharging device comprises a cyclone which is arranged in a hollow manner, wherein a gas outlet and a gas inlet which are arranged up and down are respectively arranged at two sides of the cyclone, and a sand removing component is arranged at the inner side of the cyclone;
a gravel settling cavity is formed at the lower end of the desanding component on the inner side of the cyclone, and a sand discharge pipe communicated with the gravel settling cavity is arranged on one side of the cyclone;
the sand discharge pipe is vertically arranged at one end arranged in the gravel sedimentation cavity, a first connecting ring and a second connecting ring which are arranged at intervals up and down are arranged at one end of the sand discharge pipe arranged in the gravel sedimentation cavity, a plurality of first spiral blades are distributed at equal intervals along the outer wall of the first connecting ring, a plurality of second spiral blades are distributed at equal intervals along the outer wall of the second connecting ring, air ducts communicated with the sand discharge pipe are arranged in the first spiral blades and the second spiral blades, a plurality of first through holes and a plurality of second through holes are respectively arranged on the first spiral blades and the second spiral blades, and the first through holes and the second through holes are communicated with the air ducts;
the diameter of the first through hole is smaller than that of the second through hole.
The further technical proposal is that the device also comprises a double-flange liquid level transmitter and a magnetic turning plate liquid level meter with the functions of on-site display and remote transmission,
the upper end and the lower end of one side of the cyclone are respectively provided with a magnetic turning plate liquid level meter port communicated with the gravel sedimentation cavity, and the upper end and the lower end of the other side of the cyclone are respectively provided with a double-flange liquid level transmitter port communicated with the gravel sedimentation cavity;
the opening of the magnetic turning plate liquid level meter is connected with the magnetic turning plate liquid level meter with the functions of on-site display and remote transmission; the ports of the two double-flange liquid level transmitters are connected with the double-flange liquid level transmitters; a pneumatic switch valve and a high-pressure erosion-resistant sand water discharger are sequentially arranged on the sand discharge pipe along the flowing direction of the fluid;
the magnetic turning plate liquid level meter is interlocked with the pneumatic switch valve, and the double-flange liquid level transmitter is interlocked with the high-pressure erosion sand water discharge device;
the upper end and the lower end of the cyclone are respectively provided with a quick-opening blind plate and a seal head.
A further technical scheme is that still be equipped with first plate valve, flowmeter, second plate valve, first manometer on the sand discharge pipe, pneumatic switch valve, first plate valve, flowmeter, prevent that high pressure erodees sand water discharger, second plate valve and first manometer are in the sand discharge pipe sets gradually along fluid flow direction, be equipped with the by pass line on the sand discharge pipe, the both ends of by pass line set up respectively between pneumatic switch valve and first plate valve, between second plate valve and the first manometer, third plate valve and valve pocket formula blowoff valve have set gradually along fluid flow direction on the by pass line.
Further technical scheme is, the desanding subassembly includes the lock ring, is last backup pad and bottom suspension fagging and a plurality of whirlwind pipe that upper and lower interval set up, it all links to each other with the swirler inner wall is fixed to go up backup pad and bottom suspension fagging, the whirlwind pipe with the lock ring is detachable connection, just the lower extreme of whirlwind pipe passes in proper order go up backup pad and bottom suspension fagging, the lock ring is fixed in through fixing bolt go up in the backup pad, the middle part of whirlwind pipe is equipped with the whirlwind pipe entry, just the whirlwind pipe entry set up in go up between backup pad and the bottom suspension fagging, the bottom of whirlwind pipe is equipped with the liquid phase export, and its top is equipped with the gas phase export.
A further technical scheme is that a flushing pipe is arranged on the outer side of the bottom of the cyclone, a check valve is arranged on the flushing pipe, the flushing pipe is connected with a flushing pipeline which is arranged in the cyclone in an inclined mode, the inclined direction of the flushing pipeline inclines towards one end of the flushing pipe, the flushing pipeline is arranged at the lower end of the sand discharge pipe, and an access hole is formed in the bottom of the seal head.
According to a further technical scheme, an air inlet pipeline connected with the air inlet is arranged on the outer side of the cyclone, an emptying pipeline is arranged on the air inlet pipeline, a fifth flat gate valve, a safety valve, a ball valve and a second pressure gauge are sequentially arranged on the emptying pipeline in the flowing direction of fluid, a first branch pipe is arranged on the emptying pipeline, a connecting port of the first branch pipe and one end of the emptying pipeline is arranged between the fifth flat gate valve and the air inlet pipeline, a connecting port of the other end of the emptying pipeline is arranged between the second pressure gauge and the ball valve, and a fourth flat gate valve and a throttling stop emptying valve are arranged on the first branch pipe.
According to a further technical scheme, an exhaust pipeline is arranged at an air outlet of the cyclone, a second branch pipe is arranged between the air inlet pipeline and the exhaust pipeline, and a differential pressure transmitter, a third pressure gauge and a fourth pressure gauge are arranged on the second branch pipe and are arranged on two sides of the differential pressure transmitter.
The further technical scheme is that a flushing ring is arranged at the joint of the double-flange liquid level transmitter port.
The sand discharge method of the automatic sand discharge device for shale gas comprises the following steps: s1, feeding raw material natural gas into a cyclone from an air inlet pipeline; s2, carrying out gas-sand separation on the raw material natural gas in a cyclone; s3, the magnetic turning plate liquid level meter and the double-flange liquid level transmitter are used for detecting the liquid level height in the gravel sedimentation cavity, and setting a high liquid level, a low liquid level and a low liquid level according to the liquid level height in the gravel sedimentation cavity, the magnetic turning plate liquid level meter is linked with a pneumatic switch valve, and the double-flange liquid level transmitter is linked with a high-pressure erosion-resistant sand water discharger, so that automatic sand discharge is realized for the gravel sedimentation cavity, the liquid level in the gravel sedimentation cavity tends to be between the high liquid level and the low liquid level, and the specific expression is that;
when the liquid level in the gravel sedimentation cavity reaches a high liquid level, the sand water discharger for preventing high-pressure erosion is started, and the sand-containing liquid is automatically discharged;
when the liquid level in the gravel sedimentation cavity reaches a low liquid level, the high-pressure erosion-resistant sand water discharger is closed, and the sand-containing liquid automatically stops discharging;
in the above state, the pneumatic switch valves are all in an open state, and only when the liquid level in the sedimentation cavity is not controlled to be lower than the low liquid level height, the pneumatic switch valves are closed to prevent the cyclone from emptying.
Compared with the prior art, the invention has at least one of the following beneficial effects:
1. through at the sand discharge pipe set up in one end in the grit subsides cavity is equipped with the first connection ring and the second connection ring that are the interval setting from top to bottom, follows the outer wall equidistance of first connection ring distributes and has a plurality of first spiral leaves, follows the outer wall equidistance of second connection ring distributes and has a plurality of second spiral leaves to be equipped with a plurality of first through-holes and second through-holes on first spiral leaf and second spiral leaf respectively, first through-hole and second through-hole all are linked together with the air duct, make a plurality of first spiral leaves and second spiral leaf discharge the grit liquid mixture of co-altitude not, be less than the setting of the diameter of second through-hole through the diameter with first through-hole simultaneously, be convenient for arrange the grit that the grit subsides the cavity bottom fast, avoid the too much grit to subside the cavity at the grit, reduce the discharge efficiency of grit.
2. Through being equipped with the gravel and subsiding the cavity in the swirler, avoided being equipped with the sand setting tank outside the swirler, reduced the pipe valve spare of being connected between swirler and the sand setting tank, cutting function, and then reduced the fault rate of whole equipment.
3. Through the setting of gravel subsides the cavity, have whirl and gravity concurrently and subside the desanding function, the volume of swirler is bigger, and the ability of defensive section plug flow is stronger.
4. The cyclone is additionally provided with a magnetic turning plate liquid level meter and a double-flange liquid level transmitter, a pneumatic switch valve and a high-pressure erosion sand water discharge device are arranged at a sand discharge pipeline, the magnetic turning plate liquid level meter is linked with the pneumatic switch valve, the double-flange liquid level transmitter is linked with the high-pressure erosion sand water discharge device, and the high-pressure erosion sand water discharge device is switched on and off according to a set liquid level value so as to realize the purpose of automatic sand discharge, thereby reducing the field operation engineering quantity and providing reliable guarantee for unattended operation of a well station.
5. The supporting ring is arranged on the upper supporting plate through the fixing bolt, so that the supporting ring is convenient to install or disassemble, and further, the maintenance, installation and disassembly of the plurality of cyclone tubes on the supporting ring are convenient.
Drawings
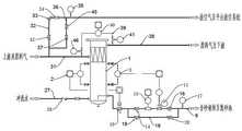
Fig. 1 is a schematic structural diagram of an automatic shale gas sand discharge device and method of the invention.
Fig. 2 is a schematic structural view of a swirler in the present invention.
Fig. 3 is a partially enlarged view of a portion a in fig. 2.
Figure 4 is a top view of a swirler in accordance with the present invention.
FIG. 5 is a schematic view of the connection between the sand discharge pipe and the cyclone.
Fig. 6 is a schematic view of the connection between the first and second spiral blades and the sand discharge pipe according to the present invention.
Icon: 1-cyclone, 2-magnetic turning plate liquid level meter, 3-double flange liquid level transmitter, 4-gas outlet, 5-gas inlet, 6-magnetic turning plate liquid level meter port, 7-double flange liquid level transmitter port, 8-gravel settling cavity, 9-sand discharge pipe, 10-pneumatic switch valve, 11-high pressure erosion-proof sand water discharger, 12-quick-opening blind plate, 13-seal head, 14-first flat gate valve, 15-flowmeter, 16-second flat gate valve, 17-first pressure gauge, 18-bypass pipeline, 19-third flat gate valve, 20-valve sleeve type blow-down valve, 21-support ring, 22-cyclone pipe, 23-upper support plate, 24-lower support plate, 25-fixing bolt, 26-liquid phase outlet, 27-a flushing water pipe, 28-a check valve, 29-a flushing pipeline, 30-a maintenance port, 31-an air inlet pipeline, 32-a vent pipeline, 33-a safety valve, 34-a ball valve, 35-a second pressure gauge, 36-a first branch pipe, 37-a fourth flat gate valve, 38-an exhaust pipeline, 39-a second branch pipe, 40-a differential pressure transmitter, 41-a third pressure gauge, 42-a fifth flat gate valve, 43-a cyclone pipe inlet, 44-a gas phase outlet, 45-a throttling stop vent valve, 46-a fourth pressure gauge, 47-a first connecting circular ring, 48-a second connecting circular ring, 49-a first spiral blade, 50-a second spiral blade, 51-a first through hole and 52-a second through hole.
Detailed Description
In order to make the objects, technical solutions and advantages of the present invention more apparent, the present invention is described in further detail below with reference to the accompanying drawings and embodiments. It should be understood that the specific embodiments described herein are merely illustrative of the invention and are not intended to limit the invention.
Example 1:
fig. 1 to 6 show a preferred embodiment of the shale gas automatic sand discharging device of the present invention, in this embodiment, the natural gas automatic sand discharging device specifically includes ahollow cyclone 1, a double-flange liquid level transmitter 3, and a magnetic flap liquid level meter 2 with in-situ display and remote transmission functions, two sides of thecyclone 1 are respectively provided with anair outlet 4 and anair inlet 5 which are arranged up and down, and the inner side of thecyclone 1 is provided with a sand removing assembly;
the upper end and the lower end of one side of thecyclone 1 are respectively provided with a magnetic turning plate liquidlevel meter port 6, and the positions of the two magnetic turning plate liquidlevel meter ports 6 are respectively connected with the magnetic turning plate liquid level meters 2;
the upper end and the lower end of the other side of thecyclone 1 are respectively provided with a double-flange liquidlevel transmitter port 7, and the two double-flange liquidlevel transmitter ports 7 are connected with the double-flange liquid level transmitter 3;
a gravel settlement cavity 8 is formed at the lower end of the desanding component and on the inner side of thecyclone 1, the magnetic turning plate liquidlevel meter port 6 and the double-flange liquidlevel transmitter port 7 are both communicated with the gravel settlement cavity 8, asand discharge pipe 9 communicated with the gravel settlement cavity 8 is arranged on one side of thecyclone 1, and apneumatic switch valve 10 and a high-pressure erosion-resistant sand water discharger 11 are sequentially arranged on thesand discharge pipe 9 in the flowing direction of a fluid;
the magnetic turning plate liquid level meter 2 is interlocked with thepneumatic switch valve 10, and the double-flange liquid level transmitter 3 is interlocked with the high-pressure erosion-resistant sand water discharger 11;
the upper end and the lower end of theswirler 1 are respectively provided with a quick-openingblind plate 12 and aseal head 13.
Thesand discharge pipe 9 is vertically arranged at one end arranged in the gravel sedimentation cavity 8, a first connectingring 47 and a second connectingring 48 which are arranged at intervals up and down are arranged at one end of thesand discharge pipe 9 arranged in the gravel sedimentation cavity 8, a plurality of firstspiral blades 49 are distributed at equal intervals along the outer wall of the first connectingring 47, a plurality of secondspiral blades 50 are distributed at equal intervals along the outer wall of the second connectingring 48, air ducts communicated with thesand discharge pipe 9 are arranged in the firstspiral blades 49 and the secondspiral blades 50, a plurality of first throughholes 51 and a plurality of second throughholes 52 are respectively arranged on the firstspiral blades 49 and the secondspiral blades 50, and the first throughholes 51 and the second throughholes 52 are communicated with the air ducts;
the diameter of the first throughhole 51 is smaller than the diameter of the second throughhole 52.
According to the invention, a sand removing component is utilized to remove sand from sand-containing feed gas, gravel is temporarily stored in a gravel settling cavity 8, the magnetic turning plate liquid level meter 2 is linked with thepneumatic switch valve 10, and the double-flange liquid level transmitter 3 is linked with the high-pressure erosion-resistant sand water discharger 11, so that the aim of automatically discharging sand from thecyclone 1 is fulfilled, and meanwhile, the liquid level in the gravel settling cavity 8 is ensured to have a certain height value, and the discharge is avoided.
The magnetic turning plate liquidlevel meter port 6 and the double-flange liquid level transmitter 3 are both used for detecting the liquid level height in the gravel sedimentation cavity 8.
Through at thesand discharge pipe 9 set up in one end in the grit subsides cavity 8 is equipped with thefirst connection ring 47 and thesecond connection ring 48 that are the interval setting from top to bottom, follows the outer wall equidistance offirst connection ring 47 distributes and has a plurality of firstspiral leaf 49, follows the outer wall equidistance ofsecond connection ring 48 distributes and has a plurality of second spiral leaves 50 to be equipped with a plurality of first through-holes 51 and second through-hole 52 onfirst spiral leaf 49 andsecond spiral leaf 50 respectively, first through-hole 51 and second through-hole 52 all are linked together with the air vent, make a plurality of first spiral leaves 49 andsecond spiral leaf 50 discharge the grit liquid mixture of co-altitude, through the setting that is less than the diameter of second through-hole 52 with the diameter of first through-hole 51 simultaneously, be convenient for arrange the grit that the grit subsides cavity 8 bottom fast, avoid the too much grit to subside cavity 8 and subside the grit, the emission efficiency of reduction.
Example 2:
the sand discharge pipe 9 is also provided with a first flat gate valve 14, a flow meter 15, a second flat gate valve 16 and a first pressure gauge 17, the pneumatic switch valve 10, the first flat gate valve 14, the flow meter 15, the high-pressure erosion sand water discharge device 11, the second flat gate valve 16 and the first pressure gauge 17 are sequentially arranged on the sand discharge pipe 9 along the fluid flow direction, the sand discharge pipe 9 is provided with a bypass pipeline 18, two ends of the bypass pipeline 18 are respectively arranged between the pneumatic switch valve 10 and the first flat gate valve 14 and between the second flat gate valve 16 and the first pressure gauge 17, the bypass pipeline 18 is sequentially provided with a third flat gate valve 19 and a valve sleeve type blowdown valve 20 along the fluid flow direction, the control of the high-pressure erosion-resistant sand water discharger 11 and the pneumatic switch valve 10 is realized according to the liquid level height in the gravel sedimentation cavity 8, the specific process is that the high-level preset value (preset value is divided into high liquid level, low liquid level and low liquid level which are set to be vertical height) of the liquid level in the gravel sedimentation cavity 8 is realized, when the liquid level in the gravel sedimentation cavity 8 reaches the high liquid level height, the high-pressure erosion-resistant sand water discharger 11 is opened, the fluid in the gravel sedimentation cavity 8 is discharged, when the liquid level height in the gravel sedimentation cavity 8 reaches the low liquid level, the high-pressure erosion-resistant sand water discharger 11 is closed, when the liquid level height in the gravel sedimentation cavity 8 is uncontrollably lower than the low liquid level height, the pneumatic switch valve 10 is closed, the cyclone 1 is prevented from being emptied, the magnetic turning plate liquid level meter 2 alarms at the same time, and a patrol inspector is informed of going forward.
The desanding component comprises a support ring 21, an upper support plate 23 and a lower support plate 24 which are arranged at an interval from top to bottom, and a plurality of cyclone tubes 22, wherein the upper support plate 23 and the lower support plate 24 are both fixedly connected with the inner wall of the cyclone 1, the cyclone tubes 22 are detachably connected with the support ring 21, the lower ends of the cyclone tubes 22 sequentially penetrate through the upper support plate 23 and the lower support plate 24, the support ring 21 is fixed on the upper support plate 23 through fixing bolts 25, a cyclone tube inlet 43 is arranged in the middle of each cyclone tube 22, the cyclone tube inlet 43 is arranged between the upper support plate 23 and the lower support plate 24, a liquid phase outlet 26 is arranged at the bottom of each cyclone tube 22, a gas phase outlet 44 is arranged at the top of each cyclone tube, the support ring 21 is arranged on the upper support plate 23 through the fixing bolts 25, so that the support ring 21 can be conveniently mounted or dismounted, and then the cyclone tubes 22 on the support ring 21 can be conveniently overhauled, mounted and dismounted, and raw material natural gas enters the cyclone tubes 22 from the cyclone tube inlet 43, so that the natural gas is discharged from the gas phase outlet 44 of the cyclone tubes 22 and the liquid phase outlet 26 containing sand is discharged.
The bottom outside ofswirler 1 is equipped withwash pipe 27, be equipped withcheck valve 28 onwash pipe 27, washpipe 27 links to each other with thewash pipeline 29 that sets up the slope setting inswirler 1, wash the one end downward sloping thatwash pipe 27 was kept away from to 29 incline direction orientation of pipeline, be convenient for subside cavity 8 andhead 13 to the grit and wash, just washpipeline 29 set up in the lower extreme ofsand discharge pipe 9, the bottom ofhead 13 is equipped withaccess hole 30, andaccess hole 30 is convenient for carry out the clear drawing under the incident condition toswirler 1.
An air inlet pipeline 31 connected with the air inlet 5 is arranged on the outer side of the cyclone 1, an air release pipeline 32 is arranged on the air inlet pipeline 31, a fifth flat gate valve 42, a safety valve 33, a ball valve 34 and a second pressure gauge 35 are sequentially arranged on the air release pipeline 32 along the flowing direction of fluid, a first branch pipe 36 is arranged on the air release pipeline 32, a connecting port of one end of the first branch pipe 36 and one end of the air release pipeline 32 is arranged between the fifth flat gate valve 42 and the air inlet pipeline 31, a connecting port of the other end of the first branch pipe is arranged between the second pressure gauge 35 and the ball valve 34, a fourth flat gate valve 37 and a throttling stop air release valve 45 are arranged on the first branch pipe 36, a safety system composed of the fifth flat gate valve 42, the safety valve 33, the ball valve 34 and the fourth flat gate valve 37 is used for safe release of the whole system when an outlet is blocked, the fourth flat gate valve 37 and the throttling stop air release valve 45 are used for manual air release before the cyclone 1 is overhauled, and the specific process is that when the cyclone 1 works, the fifth flat gate valve 42, the fifth flat gate valve 34, the fourth flat gate valve is in a lead plate valve and the throttling stop valve 34, the throttling stop valve and the cyclone 37 are in an overhauling state, and the throttling stop valve 45, and the cyclone 1 is in a manual air release state.
Gas outlet 4 department ofswirler 1 is equipped withexhaust duct 38,intake duct 31 with be equipped withsecond branch pipe 39 between theexhaust duct 38, be equipped withdifferential pressure transmitter 40 and set up third manometer 41 and thefourth manometer 46 indifferential pressure transmitter 40 both sides on thesecond branch pipe 39, the third manometer 41 and thefourth manometer 46 of setting indifferential pressure transmitter 40 both sides are used for demarcating and examiningdifferential pressure transmitter 40's accuracy.
The double-flange liquidlevel transmitter opening 7 is provided with a flushing ring, and the flushing ring is arranged to regularly or irregularly flush sand at the nozzle of the double-flange liquid level transmitter so as to avoid blockage at thenozzle 7 of the double-flange liquid level transmitter.
Example 3:
a sand discharge method of an automatic sand discharge device for natural gas comprises the following steps:
s1, feeding raw material natural gas into acyclone 1 from anair inlet pipeline 31;
s2, carrying out gas-sand separation on the raw material natural gas in acyclone 1;
s3, the magnetic turning plate liquid level meter 2 and the double-flange liquid level transmitter 3 are all used for detecting the liquid level height in the gravel sedimentation cavity 8, and setting a high liquid level, a low liquid level and a low liquid level according to the liquid level height in the gravel sedimentation cavity 8, the magnetic turning plate liquid level meter 2 is linked with apneumatic switch valve 10, and the double-flange liquid level transmitter 3 is linked with a high-pressure erosion-resistant sand water discharger 11, so that automatic sand discharge is realized for the gravel sedimentation cavity 8, and the liquid level in the gravel sedimentation cavity 8 tends to be between the high liquid level and the low liquid level, which is specifically shown in the specification;
when the liquid level in the gravel sedimentation cavity 8 reaches a high liquid level, the high-pressure erosion-resistant sand water discharger 11 is started to automatically discharge sand-containing liquid;
when the liquid level in the gravel sedimentation cavity 8 reaches a low liquid level, the high-pressure erosion-resistant sand water discharger 11 is closed, and the sand-containing liquid automatically stops discharging;
in the above state, thepneumatic switch valve 10 is in the open state, and thepneumatic switch valve 10 is closed only when the liquid level in the gravel sedimentation cavity 8 is not controlled to be lower than the low liquid level height, so as to prevent thecyclone 1 from emptying.
Although the invention has been described herein with reference to a number of illustrative embodiments thereof, it should be understood that numerous other modifications and embodiments can be devised by those skilled in the art that will fall within the spirit and scope of the principles of this disclosure. More specifically, various variations and modifications are possible in the component parts and/or arrangements of the subject combination arrangement within the scope of the disclosure, the drawings and the appended claims. In addition to variations and modifications in the component parts and/or arrangements, other uses will also be apparent to those skilled in the art.

Claims (7)

1. Automatic sand device of arranging of shale gas, its characterized in that: the device comprises a cyclone (1) which is arranged in a hollow manner, wherein an air outlet (4) and an air inlet (5) which are arranged up and down are respectively arranged on two sides of the cyclone (1), and a desanding component is arranged on the inner side of the cyclone (1); a gravel sedimentation cavity (8) is formed at the lower end of the desanding component on the inner side of the cyclone (1), and a sand discharge pipe (9) communicated with the gravel sedimentation cavity (8) is arranged on one side of the cyclone (1); the sand discharge pipe (9) is vertically arranged at one end in the gravel settling cavity (8), a first connecting ring (47) and a second connecting ring (48) which are arranged at an upper interval and a lower interval are arranged at one end in the sand discharge pipe (9) in the gravel settling cavity (8), a plurality of first spiral blades (49) are distributed at equal intervals along the outer wall of the first connecting ring (47), a plurality of second spiral blades (50) are distributed at equal intervals along the outer wall of the second connecting ring (48), air ducts communicated with the sand discharge pipe (9) are arranged in the first spiral blades (49) and the second spiral blades (50), a plurality of first through holes (51) and a plurality of second through holes (52) are respectively arranged on the first spiral blades (49) and the second spiral blades (50), and the first through holes (51) and the second through holes (52) are communicated with the air ducts; the diameter of the first through hole (51) is smaller than that of the second through hole (52);
the magnetic turning plate liquid level meter ports (6) are connected with a magnetic turning plate liquid level meter (2) with local display and remote transmission functions; the two double-flange liquid level transmitter ports (7) are connected with the double-flange liquid level transmitter (3); a pneumatic switch valve (10) and a high-pressure erosion sand water discharge device (11) are sequentially arranged on the sand discharge pipe (9) along the flowing direction of the fluid; the magnetic turning plate liquid level meter (2) is interlocked with the pneumatic switch valve (10), and the double-flange liquid level transmitter (3) is interlocked with the high-pressure erosion sand water prevention discharger (11); the upper end and the lower end of the cyclone (1) are respectively provided with a quick-opening blind plate (12) and a seal head (13);
2. The automatic shale gas sand discharging device of claim 1, wherein: the desanding assembly comprises a support ring (21), an upper support plate (23) and a lower support plate (24) which are arranged at an upper interval and a lower interval, and a plurality of cyclone tubes (22), wherein the upper support plate (23) and the lower support plate (24) are fixedly connected with the inner wall of the cyclone (1), the cyclone tubes (22) are detachably connected with the support ring (21), the lower ends of the cyclone tubes (22) sequentially penetrate through the upper support plate (23) and the lower support plate (24), the support ring (21) is fixed on the upper support plate (23) through fixing bolts (25), a cyclone tube inlet (43) is formed in the middle of each cyclone tube (22), the cyclone tube inlet (43) is formed between the upper support plate (23) and the lower support plate (24), a liquid phase outlet (26) is formed in the bottom of each cyclone tube (22), and a gas phase outlet (44) is formed in the top of each cyclone tube.
4. The automatic shale gas sand discharging device of claim 1, wherein: the cyclone separator is characterized in that an air inlet pipeline (31) connected with the air inlet (5) is arranged on the outer side of the cyclone separator (1), an emptying pipeline (32) is arranged on the air inlet pipeline (31), a fifth flat gate valve (42), a safety valve (33), a ball valve (34) and a second pressure gauge (35) are sequentially arranged on the emptying pipeline (32) in the flowing direction of fluid, a first branch pipe (36) is arranged on the emptying pipeline (32), a connecting port of the first branch pipe (36) and one end of the emptying pipeline (32) is arranged between the fifth flat gate valve (42) and the air inlet pipeline (31), a connecting port of the other end is arranged between the second pressure gauge (35) and the ball valve (34), and a fourth flat gate valve (37) and a throttling stop emptying valve (45) are arranged on the first branch pipe (36).
7. The sand discharging method of the shale gas automatic sand discharging device as claimed in any one of claims 1-6, characterized by comprising the following steps: s1, feeding raw material natural gas into a cyclone (1) from an air inlet pipeline (31); s2, carrying out gas-sand separation on the raw material natural gas in a cyclone (1); s3, the magnetic turning plate liquid level meter (2) and the double-flange liquid level transmitter (3) are all used for detecting the liquid level height in the gravel sedimentation cavity (8), and a high liquid level, a low liquid level and a low liquid level are set according to the liquid level height in the gravel sedimentation cavity (8), the magnetic turning plate liquid level meter (2) is linked with the pneumatic switch valve (10), and the double-flange liquid level transmitter (3) is linked with the high-pressure erosion-resistant sand water discharger (11) to realize automatic sand discharge of the gravel sedimentation cavity (8), so that the liquid level in the gravel sedimentation cavity (8) tends to be between the high liquid level and the low liquid level, and the specific expression is that; when the liquid level in the gravel sedimentation cavity (8) reaches a high liquid level, the sand water discharge device (11) for preventing high-pressure erosion and the pneumatic switch valve (10) are opened, and the sand-containing liquid is automatically discharged; when the liquid level in the gravel sedimentation cavity (8) reaches a low liquid level, the high-pressure erosion-preventing sand water discharger (11) is closed, the pneumatic switch valve (10) is opened, and the sand-containing liquid automatically stops discharging; when the liquid level in the gravel sedimentation cavity (8) is not controlled to be lower than the low liquid level height, the pneumatic switch valve (10) is closed, and the cyclone (1) is prevented from being emptied.
CN202211309779.6A2022-10-252022-10-25Automatic shale gas sand discharging device and methodActiveCN115370345B (en)

Priority Applications (1)

Application NumberPriority DateFiling DateTitle
CN202211309779.6ACN115370345B (en)2022-10-252022-10-25Automatic shale gas sand discharging device and method

Applications Claiming Priority (1)

Application NumberPriority DateFiling DateTitle
CN202211309779.6ACN115370345B (en)2022-10-252022-10-25Automatic shale gas sand discharging device and method

Publications (2)

Publication NumberPublication Date
CN115370345A CN115370345A (en)2022-11-22
CN115370345Btrue CN115370345B (en)2023-01-10

Family

ID=84073260

Family Applications (1)

Application NumberTitlePriority DateFiling Date
CN202211309779.6AActiveCN115370345B (en)2022-10-252022-10-25Automatic shale gas sand discharging device and method

Country Status (1)

CountryLink
CN (1)CN115370345B (en)

Families Citing this family (1)

* Cited by examiner, † Cited by third party
Publication numberPriority datePublication dateAssigneeTitle
CN115970392A (en)*2022-12-312023-04-18濮阳兴泰金属结构制品有限公司 A desander with multiple connecting pipelines

Citations (11)

* Cited by examiner, † Cited by third party
Publication numberPriority datePublication dateAssigneeTitle
SU1197687A1 (en)*1983-11-101985-12-15Центральное конструкторское бюро нефтеаппаратурыOil-gas separator
US6269880B1 (en)*2000-01-272001-08-07Ronald J. LandrySystem for removing solids from a well bore
CN201972683U (en)*2010-12-172011-09-14中国石油天然气集团公司Cyclone sand removing device
CN102716604A (en)*2012-07-102012-10-10望安辉High-efficiency spiral-flow type sand remover for oil field wellhead
GB201420257D0 (en)*2014-11-142014-12-31Dwc AsSolids separation, washing and sampling system
CN107120105A (en)*2017-06-292017-09-01盐城市华谊石油机械有限公司A kind of downhole rotational-flow desander
CN110252028A (en)*2019-07-232019-09-20焦雷Hydraulic engineering silt particle separator
CN110735625A (en)*2018-07-192020-01-31中石化洛阳工程有限公司online desanding device for oil and gas pipeline without stopping transmission
CN113279741A (en)*2021-07-052021-08-20西南石油大学Kinetic energy type sand remover
CN114106898A (en)*2021-12-102022-03-01四川凌耘建科技有限公司Sand removal separator and sand removal separation method thereof
CN114542046A (en)*2022-04-252022-05-27四川凌耘建科技有限公司Efficient desanding device with jet drainage and liquid drainage functions

Family Cites Families (6)

* Cited by examiner, † Cited by third party
Publication numberPriority datePublication dateAssigneeTitle
SU1073436A1 (en)*1982-08-051984-02-15Азербайджанский государственный научно-исследовательский и проектный институт нефтяной промышленностиDeep-well gas-sand separator
US9045979B2 (en)*2012-12-112015-06-02Delwin E. CobbDownhole gas separator and method
CA2836437A1 (en)*2013-12-162015-06-16Specialized Desanders Inc.An desanding apparatus and a method of using the same
CN104594874B (en)*2014-12-302018-01-02中国石油天然气股份有限公司Sand removing device suitable for high-pressure high-yield gas well
CA3006558C (en)*2017-05-302022-04-12Specialized Desanders Inc.Gravity desanding apparatus with filter polisher
RU2754106C1 (en)*2020-10-122021-08-26Общество с ограниченной ответственностью "РНГ-Инжиниринг"Method for catching and disposing of sand from products of petroleum and gas boreholes and apparatus for implementation thereof

Patent Citations (11)

* Cited by examiner, † Cited by third party
Publication numberPriority datePublication dateAssigneeTitle
SU1197687A1 (en)*1983-11-101985-12-15Центральное конструкторское бюро нефтеаппаратурыOil-gas separator
US6269880B1 (en)*2000-01-272001-08-07Ronald J. LandrySystem for removing solids from a well bore
CN201972683U (en)*2010-12-172011-09-14中国石油天然气集团公司Cyclone sand removing device
CN102716604A (en)*2012-07-102012-10-10望安辉High-efficiency spiral-flow type sand remover for oil field wellhead
GB201420257D0 (en)*2014-11-142014-12-31Dwc AsSolids separation, washing and sampling system
CN107120105A (en)*2017-06-292017-09-01盐城市华谊石油机械有限公司A kind of downhole rotational-flow desander
CN110735625A (en)*2018-07-192020-01-31中石化洛阳工程有限公司online desanding device for oil and gas pipeline without stopping transmission
CN110252028A (en)*2019-07-232019-09-20焦雷Hydraulic engineering silt particle separator
CN113279741A (en)*2021-07-052021-08-20西南石油大学Kinetic energy type sand remover
CN114106898A (en)*2021-12-102022-03-01四川凌耘建科技有限公司Sand removal separator and sand removal separation method thereof
CN114542046A (en)*2022-04-252022-05-27四川凌耘建科技有限公司Efficient desanding device with jet drainage and liquid drainage functions

Non-Patent Citations (2)

* Cited by examiner, † Cited by third party
Title
天然气井口旋流除砂器应用探讨;刘长艳等;《石油和化工设备》;20180115;全文*
渤海某油田原油除砂工艺设计研究;梁建斌等;《天津科技》;20210825;全文*

Also Published As

Publication numberPublication date
CN115370345A (en)2022-11-22

Similar Documents

PublicationPublication DateTitle
CN107152264B (en) Coiled tubing string device and its method for brine discharge and expansion in salt cavern underground gas storage
CN115370345B (en)Automatic shale gas sand discharging device and method
CN108643963B (en)Pressure relief device and method for underground filling and plugging pipe and underground filling system
CN102337921A (en)Gas-water separation, water discharging and slag discharge integrated device for drill hole in gas extraction crossheading drill site
CN207245686U (en)A kind of coiled tubing tubular column unit
CN210217707U (en)Shale gas desanding and separating system
CN221062152U (en)Skid-mounted module of double desander
CN217813357U (en)Oil nozzle manifold with chip catching function
CN114712945A (en)Sand removing device
CN217735429U (en)Device for preventing gas drilling sand discharge pipeline from being suddenly blocked
CN110735624B (en)Full latus rectum pipeline formula desander
CN216764811U (en)Automatic desanding system for natural gas high-pressure working condition
CN212770647U (en)Dry type garbage anaerobic fermentation device with double discharge holes
CN115492565A (en)Gas-liquid separation system for shale gas
CN210918941U (en)Anti-blocking solid-liquid separation device for drilling construction mud of confined water stratum under pressure maintaining condition
CN213331056U (en)Ultrahigh pressure swirler with normal inlet and automatic sand discharge system
CN211737116U (en)Natural gas well mouth cyclone sand remover
CN222376467U (en)Separation and desanding combined sledge for natural gas platform
CN113581669B (en)Underground solid heavy dirty oil tank and solid heavy dirty oil delivery method
CN202520368U (en)Water and recrement discharger used in gas extraction operation
CN217270310U (en) A mixing tank filling device for filling goafs of mines through inclined boreholes
CN223248818U (en)Oil transportation buffering and degassing device
CN220267653U (en)Downhole drilling anti-spraying hole device
CN119607644B (en)Continuous sand filtering device
CN218871532U (en)Sand remover with multiple connecting pipelines

Legal Events

DateCodeTitleDescription
PB01Publication
PB01Publication
SE01Entry into force of request for substantive examination
SE01Entry into force of request for substantive examination
GR01Patent grant
GR01Patent grant

[8]ページ先頭

©2009-2025 Movatter.jp