



技术领域technical field
本发明一般地涉及检测电路领域。更具体地,本发明涉及一种用于电流检测电路的方法、电路、设备及可读存储介质。The present invention generally relates to the field of detection circuits. More particularly, the present invention relates to a method, circuit, apparatus, and readable storage medium for a current detection circuit.
背景技术Background technique
在日常产品设计应用中经常需要用到电流采样电路对设备负载的电流进行检测,当设备电流高于一定值或小于一定值时对设备进行切断保护,以防止损坏设备。进一步,在某些应用场合还需要对设备工作时整个电流范围的电流进行实时精准检测,以便可以及时实现对设备的切断保护。目前常用的检测电路或电流检测器件一般很难同时满足宽范围电流中较大电流与较小电流的精准检测,另外由于电流检测元件自身存在一定误差,使得不同设备使用同一型号的电流检测元件也会增加宽范围电流的检测误差,从而影响电流检测的一致性。In daily product design and application, it is often necessary to use a current sampling circuit to detect the current of the equipment load. When the equipment current is higher than a certain value or less than a certain value, the equipment is cut off and protected to prevent damage to the equipment. Further, in some applications, it is also necessary to perform real-time accurate detection of the current in the entire current range when the device is working, so that the device can be cut off and protected in time. At present, it is generally difficult for the commonly used detection circuits or current detection devices to meet the accurate detection of large currents and small currents in a wide range of currents at the same time. In addition, due to the current detection element itself has certain errors, so that different devices use the same type of current detection element. It will increase the detection error of a wide range of current, thus affecting the consistency of current detection.
现有技术中通常在检测电路中装置高精度的电流采样芯片,并且当所监测的电流出现异常时,可以实时将异常信息反馈给中央处理器,以便可以对设备负载进行处理。此方案虽然在一定程度上可以解决宽范围电流采样误差大的问题,但是高精度的电流采样芯片成本较高,而实际使用效果也一般。鉴于此,现有技术中亟需一种可以解决宽范围电流采样误差大,且不需要额外增加硬件成本的检测电流的方法。In the prior art, a high-precision current sampling chip is usually installed in the detection circuit, and when the monitored current is abnormal, the abnormal information can be fed back to the central processing unit in real time, so that the equipment load can be processed. Although this solution can solve the problem of large current sampling error in a wide range to a certain extent, the cost of a high-precision current sampling chip is high, and the actual use effect is also general. In view of this, there is an urgent need in the prior art for a method for detecting current that can solve the problem of large current sampling errors in a wide range and does not require additional hardware cost.
发明内容SUMMARY OF THE INVENTION
为了至少解决上述背景技术中的一个或多个技术问题,本发明提出了一种电流检测电路的方法、电路、设备及可读存储介质。通过本发明的方案,可以提高电流检测的精确度,并且不需要额外增加硬件。在一个实施例中,本发明实施例可以对宽范围电流中较大电流和较小电流同时进行精确检测,提高了电流检测的一致性。为此,本发明在如下的多个方面中提供方案。In order to at least solve one or more technical problems in the above-mentioned background art, the present invention provides a method, circuit, device and readable storage medium for a current detection circuit. Through the solution of the present invention, the accuracy of current detection can be improved, and additional hardware is not required. In one embodiment, the embodiment of the present invention can accurately detect a larger current and a smaller current in a wide range of currents at the same time, thereby improving the consistency of current detection. To this end, the present invention provides solutions in the following aspects.
在第一方面中,本发明公开了一种用于电流检测电路的方法,该方法包括:接收所述电流检测电路中来自电流检测元件的初始电流值;基于所述初始电流值确定用于控制所述电流检测电路的第一预设值;根据所述初始电流值对通电状态下经由电流检测元件检测到的检测值进行计算,以确定通电状态下所述电流检测电路中电流的实际值;以及将所述检测值与所述第一预设值进行比较以获取比较结果,以便根据所述比较结果对布置有所述电流检测电路的设备进行保护。In a first aspect, the present invention discloses a method for a current detection circuit, the method comprising: receiving an initial current value from a current detection element in the current detection circuit; The first preset value of the current detection circuit; according to the initial current value, the detection value detected by the current detection element in the energized state is calculated to determine the actual value of the current in the current detection circuit in the energized state; and comparing the detection value with the first preset value to obtain a comparison result, so as to protect the device on which the current detection circuit is arranged according to the comparison result.
在一个实施例中,基于所述初始电流值确定用于控制所述电流检测电路的第一预设值包括:获取所述电流检测电路中用于控制所述电流检测电路的第二预设值;以及将所述第二预设值基于所述初始电流值的数值进行增加或减小,以得到所述第一预设值。In one embodiment, determining the first preset value for controlling the current detection circuit based on the initial current value includes: acquiring a second preset value in the current detection circuit for controlling the current detection circuit ; and increasing or decreasing the second preset value based on the value of the initial current value to obtain the first preset value.
在另一个实施例中,所述第一预设值和所述第二预设值包括上限电流值和下限电流值,以用于控制所述电流检测电路。In another embodiment, the first preset value and the second preset value include an upper limit current value and a lower limit current value for controlling the current detection circuit.
在又一个实施例中,根据所述初始电流值对通电状态下经由电流检测元件检测到的检测值进行计算,以确定通电状态下所述电流检测电路中电流的实际值包括:基于所述初始电流值的数值对所述检测值进行绝对值计算,以获得计算结果;以及将所述计算结果作为通电状态下所述电流检测电路中电流的实际值。In yet another embodiment, calculating the detection value detected by the current detection element in the energized state according to the initial current value, so as to determine the actual value of the current in the current detection circuit in the energized state, includes: based on the initial current value The numerical value of the current value performs absolute value calculation on the detection value to obtain a calculation result; and uses the calculation result as the actual value of the current in the current detection circuit in the power-on state.
在一个实施例中,将所述检测值与所述第一预设值进行比较包括:将所述检测值与所述第一预设值的下限电流值进行比较;或将所述检测值与所述第一预设值的上限电流值进行比较。In one embodiment, comparing the detection value with the first preset value includes: comparing the detection value with a lower limit current value of the first preset value; or comparing the detection value with The upper limit current value of the first preset value is compared.
在另一个实施例中,所述比较结果包括:所述检测值位于所述第一预设值的下限电流值和上限电流值范围之外;或者所述检测值位于所述第一预设值的下限电流值和上限电流值范围之内。In another embodiment, the comparison result includes: the detection value is outside the range of the lower limit current value and the upper limit current value of the first preset value; or the detection value is located in the first preset value within the range of the lower limit current value and the upper limit current value.
在又一个实施例中,根据所述比较结果对布置有所述电流检测电路的设备进行保护包括:响应于所述检测值位于所述第一预设值的下限电流值和上限电流值范围之外,则控制所述电流检测电路执行断电操作;或者响应于所述检测值位于所述第一预设值的下限电流值和上限电流值范围之内,则所述电流检测电路正常工作。In yet another embodiment, protecting the device in which the current detection circuit is arranged according to the comparison result includes: in response to the detection value being between a lower limit current value and an upper limit current value range of the first preset value Otherwise, the current detection circuit is controlled to perform a power-off operation; or in response to the detection value being within the range of the lower limit current value and the upper limit current value of the first preset value, the current detection circuit operates normally.
在第二方面中,本发明公开了一种电流检测电路,包括:电源模块,其用于接入电源,以便为所述电流检测电路供电;电流检测模块,其与所述电源模块通电连接,并且用于检测所述电流检测电路中的电流;以及保护模块,其与所述电源模块通电连接,并基于来自于所述电流检测模块检测到的电流值对布置有所述电流检测电路的设备进行保护。In a second aspect, the present invention discloses a current detection circuit, comprising: a power supply module, which is used for accessing a power supply to supply power to the current detection circuit; a current detection module, which is electrically connected to the power supply module, and is used to detect the current in the current detection circuit; and a protection module, which is electrically connected to the power supply module, and based on the current value detected from the current detection module, protects the device arranged with the current detection circuit to protect.
在第三方面中,本发明公开了一种用于电流检测电路的设备,包括:处理器;存储器,其存储有用于电流检测电路的程序指令,当所述程序指令由所述处理器执行时,实现上述的用于电流检测电路的方法步骤。In a third aspect, the present invention discloses an apparatus for a current detection circuit, comprising: a processor; a memory storing program instructions for the current detection circuit, when the program instructions are executed by the processor , to implement the above method steps for a current detection circuit.
在第四方面中,本发明公开了一种计算机可读存储介质,存储有用于电流检测电路的程序指令,当所述程序指令由处理器执行时,实现上述的用于电流检测电路的方法步骤。In a fourth aspect, the present invention discloses a computer-readable storage medium storing program instructions for a current detection circuit. When the program instructions are executed by a processor, the above-mentioned method steps for a current detection circuit are implemented. .
通过利用本发明上述及其多个实施例中所描述的方法,本发明可以基于来自电流检测元件的初始电流值确定电流检测电路中的第一预设值,并且可以根据第一预设值和电流的检测值的比较结果实现对布置有电流检测电路的设备进行保护。进一步,可以基于初始电流值对检测值进行增加或减小以获得电流检测电路中电流的实际值,进而可以实现对电流的精准检测。By using the methods described above and in the various embodiments of the present invention, the present invention can determine the first preset value in the current detection circuit based on the initial current value from the current detection element, and can determine the first preset value in the current detection circuit according to the first preset value and The result of the comparison of the detection values of the current realizes protection of the device in which the current detection circuit is arranged. Further, the detection value can be increased or decreased based on the initial current value to obtain the actual value of the current in the current detection circuit, thereby realizing accurate detection of the current.
在一些实施例中,通过利用本发明实施例可以对宽范围电流中的较大电流和较小电流进行检测,提高了在对宽范围电流进行检测时电流检测的一致性。进一步,根据本发明实施例中公开的通过初始电流值确定电流的实际值,可以保证不同设备在使用同一型号的电流检测元件情况下不产生因电流检测元件自身误差使得电流检测不准确的问题。另外,根据初始电流值确定第一预设值可以使得第一预设值根据初始电流值不断发生变化,避免了电流检测电路中的检测值与第一预定值的不匹配。In some embodiments, by using the embodiments of the present invention, larger currents and smaller currents in a wide range of currents can be detected, which improves the consistency of current detection when detecting a wide range of currents. Further, according to the actual value of the current determined by the initial current value disclosed in the embodiment of the present invention, it can be ensured that different devices using the same type of current detection element do not cause the problem of inaccurate current detection due to the error of the current detection element itself. In addition, determining the first preset value according to the initial current value can make the first preset value change continuously according to the initial current value, avoiding the mismatch between the detected value in the current detection circuit and the first predetermined value.
附图说明Description of drawings
通过参考附图阅读下文的详细描述,本发明示例性实施方式的上述以及其他目的、特征和优点将变得易于理解。在附图中,以示例性而非限制性的方式示出了本发明的若干实施方式,并且相同或对应的标号表示相同或对应的部分,其中:The above and other objects, features and advantages of exemplary embodiments of the present invention will become readily understood by reading the following detailed description with reference to the accompanying drawings. In the accompanying drawings, several embodiments of the present invention are shown by way of example and not limitation, and like or corresponding reference numerals refer to like or corresponding parts, wherein:
图1是示出根据本发明实施例的用于电流检测电路的方法流程图;1 is a flowchart illustrating a method for a current detection circuit according to an embodiment of the present invention;
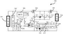
图2是示出根据本发明实施例的用于充电状态的电流检测电路示意图;FIG. 2 is a schematic diagram illustrating a current detection circuit for a charging state according to an embodiment of the present invention;
图3是示出根据本发明另一实施例的用于电流检测电路的方法流程图;以及3 is a flowchart illustrating a method for a current detection circuit according to another embodiment of the present invention; and
图4是示出根据本发明实施例的用于电流检测电路的系统示意框图。FIG. 4 is a schematic block diagram illustrating a system for a current detection circuit according to an embodiment of the present invention.
具体实施方式Detailed ways
现在将参考附图描述实施例。应当理解,为了说明的简单和清楚,在认为合适的情况下,可以在附图中重复附图标记以指示对应或类似的元件。另外,本发明阐述了许多具体细节以便提供对本文所述实施例的透彻理解。然而,本领域普通技术人员将理解,可以在没有这些具体细节的情况下实践本文描述的实施例。在其他情况下,没有详细描述公知的方法、过程和组件,以免模糊本文描述的实施例。另外,该描述不应被视为限制本文描述的实施例的范围。Embodiments will now be described with reference to the accompanying drawings. It will be understood that, for simplicity and clarity of illustration, where considered appropriate, reference numerals may be repeated among the figures to indicate corresponding or analogous elements. Furthermore, numerous specific details are set forth herein in order to provide a thorough understanding of the embodiments described herein. However, one of ordinary skill in the art will understand that the embodiments described herein may be practiced without these specific details. In other instances, well-known methods, procedures, and components have not been described in detail so as not to obscure the embodiments described herein. Additionally, this description should not be taken as limiting the scope of the embodiments described herein.
图1是示出根据本发明实施例的用于电流检测电路的方法流程图。如图1中所示,方法100可以包括:在步骤S102处,接收电流检测电路中来自电流检测元件的初始电流值。在一个应用场景中,电流检测电路可以用于对电路中的电流值进行检测,并且在检测到的设备中的电流值大于或小于所设定的预定值时,可以及时对设备进行切断保护。在一个实施例中,电流检测元件可以是霍尔电流检测元件,以用于检测电路中的通过电流,并且基于霍尔效应的霍尔电流检测元件可以不与被测电路发生接触而进行检测电流,使得被测电路不被影响。另外,霍尔电流检测元件还具有高灵敏度,工作温度范围宽等特点。进一步,霍尔电流检测元件可以基于霍尔效应原理将检测到的电流转换为电压进行显示,并且可以将该电压信号向外传递。FIG. 1 is a flowchart illustrating a method for a current detection circuit according to an embodiment of the present invention. As shown in FIG. 1 , the
在一个实施例中,电流检测电路可以用于检测电路中的宽范围电流,其中宽范围电流可以是指在设备中大小发生变化的电流。作为举例,在对某种设备进行充电的过程中电路中的电流会发生电流由小到大的变化,进而可以将该电流称为宽范围电流。再比如,汽车或机器人的电机在驱动轮子行驶的过程中不同速度下的电流是不同的,进而可以将该变化的电流称为宽范围电流。可以理解的是,在对宽范围电流进行检测的过程中,同样需要对整个电流范围的电流进行实时精准检测,以便可以根据检测到的电流值及时对设备进行控制或处理。In one embodiment, the current detection circuit may be used to detect a wide range of current in the circuit, where the wide range current may refer to a current that varies in magnitude in the device. As an example, in the process of charging a certain device, the current in the circuit will change from small to large, and then the current can be called a wide-range current. For another example, the electric current of the motor of a car or robot is different at different speeds in the process of driving the wheels, and then the changed electric current can be called a wide-range electric current. It can be understood that, in the process of detecting a wide range of currents, it is also necessary to perform accurate real-time detection of the currents in the entire current range, so that the device can be controlled or processed in time according to the detected current value.
在一个实施例中,初始电流值可以是电流检测元件在设备接通电源和检测当前电路中电流状态的时间间隙之内对电路中的电流进行检测所得到的电流值。在一个实施例中,初始电流值可以是因电流检测元件自身误差所产生的电流值且可以发生变化,并不是固定值。在一个实施例中,初始电流值可以在进行宽范围电流检测时产生。具体地,在对宽范围电流进行检测时电流检测元件需要检测较大电流和较小电流,而电流检测元件因所检测的电流值跨度较大,使得电流检测元件在检测宽范围电流时会因自身的功能缺陷产生初始电流值,进而使得对宽范围电流的检测产生检测误差。在另一个实施例中,初始电流值可以在不同设备利用同一型号的电流检测元件进行电流检测时产生。而产生初始电流值的原因是电流检测元件在应用到不同设备时自身所存在的误差,进而使得电流检测元件在对不同设备进行电流检测时产生一个初始电流值。In one embodiment, the initial current value may be a current value obtained by the current detection element detecting the current in the circuit within a time interval between the device being powered on and the current state of the current in the circuit being detected. In one embodiment, the initial current value may be a current value generated by the error of the current detection element itself and may vary, rather than a fixed value. In one embodiment, the initial current value may be generated while performing wide-range current sensing. Specifically, the current detection element needs to detect a larger current and a smaller current when detecting a wide range of current, and the current detection element has a large span of the detected current value, so that the current detection element will detect a wide range of current due to Its own functional defects generate the initial current value, which in turn causes detection errors in the detection of a wide range of currents. In another embodiment, the initial current value may be generated when different devices use the same type of current detection element for current detection. The reason for generating the initial current value is the error existing in the current detection element when it is applied to different devices, so that the current detection element generates an initial current value when performing current detection on different devices.
在一个实施例中,产生初始电流值的电流可以经过霍尔电流检测元件将电流信号转化为电压信号,并可以通过霍尔电流检测元件将转化后的电压信号传递至微处理器,进而可以通过微处理器将传递的电压信号转换为模数转换值(即ADC值),使得微处理器可以进行计算。在一个应用场景中,微处理器可以是单片机,并且单片机可以集成有具有数据处理能力的中央处理器CPU、随机存储器RAM、只读存储器ROM、多种I/O口、中断系统以及AD转换器(模数转化器)等多个模块,其中可以通过AD转换器将来自霍尔电流检测元件的电压信号转化为ADC值,以便单片机可以对初始电流值进行记录。In one embodiment, the current generating the initial current value can convert the current signal into a voltage signal through the Hall current detection element, and the converted voltage signal can be transmitted to the microprocessor through the Hall current detection element, and then can be passed through the Hall current detection element. The microprocessor converts the transmitted voltage signal into an analog-to-digital converted value (ie, an ADC value) so that the microprocessor can perform calculations. In an application scenario, the microprocessor can be a single-chip microcomputer, and the single-chip microcomputer can integrate a central processing unit CPU with data processing capabilities, random access memory RAM, read-only memory ROM, various I/O ports, an interrupt system, and an AD converter. (analog-to-digital converter) and other modules, in which the voltage signal from the Hall current detection element can be converted into an ADC value through an AD converter, so that the microcontroller can record the initial current value.
接着,在步骤S104处,可以基于初始电流值确定用于控制电流检测电路的第一预设值。在一个应用场景中,可以根据第一预设值控制电流检测电路进行断电,以便对布置有电流检测电路的设备进行保护。在一个实施例中,确定第一预设值可以包括获取电流检测电路中用于控制电流检测电路的第二预设值,并可以将第二预设值基于初始电流值的数值进行增加或减小以得到第一预设值。在另一个实施例中,第二预设值可以是初始电流值为零时所预先设置的值,并且可以根据初始电流值的变化而发生改变,以得到第一预设值。Next, at step S104, a first preset value for controlling the current detection circuit may be determined based on the initial current value. In one application scenario, the current detection circuit may be controlled to be powered off according to the first preset value, so as to protect the device on which the current detection circuit is arranged. In one embodiment, determining the first preset value may include acquiring a second preset value in the current detection circuit for controlling the current detection circuit, and may increase or decrease the second preset value based on the value of the initial current value small to get the first preset value. In another embodiment, the second preset value may be a preset value when the initial current value is zero, and may be changed according to the change of the initial current value to obtain the first preset value.
在一个实施例中,可以利用微处理器(例如单片机)根据第二预设值对应的ADC值对第二预设值进行记录,并可以利用单片机获得第一预设值。具体地,单片机记录有初始电流值对应的ADC值,第二预设值对应的ADC值。进一步,当初始电流值对应的ADC值发生变化时单片机可以进行学习,使得第二预设值对应的ADC值可以随着初始电流值对应的ADC值的变化量进行变化,以学习获得新的ADC值,进而可以将该新的ADC值对应的电流值作为第一预设值。在一个实施例中,初始电流值对应的ADC值的变化量可以是增加的也可以是减小的。In one embodiment, a microprocessor (eg, a single-chip microcomputer) may be used to record the second preset value according to the ADC value corresponding to the second preset value, and the single-chip microcomputer may be used to obtain the first preset value. Specifically, the single-chip microcomputer records the ADC value corresponding to the initial current value and the ADC value corresponding to the second preset value. Further, when the ADC value corresponding to the initial current value changes, the single-chip microcomputer can learn, so that the ADC value corresponding to the second preset value can change with the change amount of the ADC value corresponding to the initial current value, so as to learn to obtain a new ADC value, and then the current value corresponding to the new ADC value can be used as the first preset value. In one embodiment, the change amount of the ADC value corresponding to the initial current value may be increased or decreased.
在一个实施例中,第一预设值和第二预设值还可以包括上限电流值和下限电流值,以用于控制电流检测电路。在一个应用场景中,在对某种设备进行充电时电流会发生由大到小的变化,进而可以通过第一预设值所设置的上限电流值对充电过程中发生的过流充电状况对电流检测电路进行断电控制,以便实现对电流检测电路的保护。在另一个应用场景中,可以通过第一预设值所设置的下限电流值对充电过程中设备发生充满电状况进行断电控制,以便设备可以停止充电。In one embodiment, the first preset value and the second preset value may further include an upper limit current value and a lower limit current value for controlling the current detection circuit. In an application scenario, the current will change from large to small when charging a certain device, and then the overcurrent charging condition that occurs during the charging process can be adjusted to the current through the upper limit current value set by the first preset value. The detection circuit performs power-off control to protect the current detection circuit. In another application scenario, the power-off control can be performed on the device when the device is fully charged during the charging process through the lower limit current value set by the first preset value, so that the device can stop charging.
之后,在步骤S106处,可以根据初始电流值对通电状态下经由电流检测元件检测到的检测值进行计算,以确定通电状态下电流检测电路中电流的实际值。在一个实施例中,确定通电状态下电流检测电路中电流的实际值可以包括基于初始电流值的数值对检测值进行增加或减小以获得计算结果,进而可以将计算结果作为通电状态下电流检测电路中电流的实际值。需要理解的是,通电状态下经由电流检测元件检测到的检测值并不是当前状态下电流检测电路中电流的实际值,而是由电流检测元件发生误差且记录下初始电流值之后所检测的电流值。因此,检测值需要根据初始电流值对检测值进行增加或减小操作,以便检测值可以除去初始电流值而获得电流检测电路中电流的实际值。在一个实施例中,可以利用单片机确定通电状态下电流检测电路中电流的实际值。Then, at step S106, the detection value detected by the current detection element in the energized state may be calculated according to the initial current value to determine the actual value of the current in the current detection circuit in the energized state. In one embodiment, determining the actual value of the current in the current detection circuit in the power-on state may include increasing or decreasing the detection value based on the value of the initial current value to obtain a calculation result, and then the calculation result may be used as the current detection value in the power-on state The actual value of the current in the circuit. It should be understood that the detection value detected by the current detection element in the power-on state is not the actual value of the current in the current detection circuit in the current state, but the current detected after the error occurs in the current detection element and the initial current value is recorded. value. Therefore, the detection value needs to be increased or decreased according to the initial current value, so that the detection value can remove the initial current value to obtain the actual value of the current in the current detection circuit. In one embodiment, a single-chip microcomputer may be used to determine the actual value of the current in the current detection circuit in a power-on state.
然后,在步骤S108处,可以将检测值与第一预设值进行比较以获取比较结果,以便根据比较结果实现对布置有电流检测电路的设备进行保护。在一个实施例中,将检测值与第一预设值进行比较可以包括将检测值与第一预设值的下限电流值进行比较;或将检测值与第一预设值的上限电流值进行比较。在又一个实施例中,检测值与第一预设值的比较结果可以包括检测值位于第一预设值的下限电流值和上限电流值范围之外;或者检测值位于第一预设值的下限电流值和上限电流值范围之内。Then, at step S108, the detection value may be compared with the first preset value to obtain a comparison result, so as to realize protection of the device arranged with the current detection circuit according to the comparison result. In one embodiment, comparing the detected value with the first preset value may include comparing the detected value with the lower limit current value of the first preset value; or comparing the detected value with the upper limit current value of the first preset value Compare. In yet another embodiment, the comparison result between the detection value and the first preset value may include that the detection value is outside the range of the lower limit current value and the upper limit current value of the first preset value; or the detection value is located within the range of the first preset value Within the range of the lower limit current value and the upper limit current value.
在一个实施例中,下限电流值和上限电流值范围之内可以是大于下限电流值且小于上限电流值的数值范围。与之相对应地,下限电流值和上限电流值范围之外可以是不大于下限电流值或不小于上限电流值的数值范围。在一个实施例中,根据比较结果对布置有电流检测电路的设备进行保护包括响应于检测值位于第一预设值的下限电流值和上限电流值范围之外,则控制电流检测电路执行断电操作;或者响应于检测值位于第一预设值的下限电流值和上限电流值范围之内,则电流检测电路正常工作。In one embodiment, the range of the lower limit current value and the upper limit current value may be a value range that is greater than the lower limit current value and smaller than the upper limit current value. Correspondingly, outside the range of the lower limit current value and the upper limit current value may be a range of values not larger than the lower limit current value or not smaller than the upper limit current value. In one embodiment, protecting the device provided with the current detection circuit according to the comparison result includes controlling the current detection circuit to perform power-off in response to the detection value being outside the range of the lower limit current value and the upper limit current value of the first preset value operation; or in response to the detection value being within the range of the lower limit current value and the upper limit current value of the first preset value, the current detection circuit works normally.
综上所述,本发明实施例公开了一种用于电流检测电路的方法,可以根据获取的初始电流值极大减少电流检测电路中对宽范围电流的检测误差,提高了电流检测的一致性。同时,根据初始电流值确定电流检测电路中电流的实际值,避免了不同设备使用同一型号的电流检测元件时因器件自身产生的误差,使得对电流的检测更加精确。另外,根据初始电流值变化发生改变的第一预定值,可以使得不同状况产生不同初始电流值的情况下,保证用于控制电流检测电路的第一预设值始终满足条件。In summary, the embodiment of the present invention discloses a method for a current detection circuit, which can greatly reduce the detection error of a wide range of current in the current detection circuit according to the obtained initial current value, and improve the consistency of current detection . At the same time, the actual value of the current in the current detection circuit is determined according to the initial current value, which avoids the error caused by the device itself when different devices use the same type of current detection element, and makes the current detection more accurate. In addition, according to the first predetermined value changed by the change of the initial current value, it can be ensured that the first predetermined value used for controlling the current detection circuit always satisfies the condition when different initial current values are generated in different situations.
以上结合图1对本发明实施例的用于电流检测电路的方法进行了示例性的描述。可以理解的是,上面的描述是示例性的而非限制性地。为进一步理解上述用于电流检测电路的方法,下面将结合图2对电流检测电路进行示例性的描述。The method for a current detection circuit according to the embodiment of the present invention has been exemplarily described above with reference to FIG. 1 . It is to be understood that the above description is exemplary and not restrictive. In order to further understand the above method for a current detection circuit, an exemplary description of the current detection circuit will be given below with reference to FIG. 2 .
图2是示出根据本发明实施例的用于充电状态的电流检测电路示意图。如图中所示,电流检测电路200可以包括为设备进行充电的充电器201,为电流检测电路进行供电的电源DC电路202,并且当充电器201接入电流检测电路后,电源DC电路202可以输出5V为单片机203供电,还可以输出3.3V为检测电路的通过电流的霍尔电流检测芯片204进行供电。接着,电流检测电路200还可以进一步包括用于检测充电器是否插入的限位开关205,与限位开关205连接的用于滤除高频信号干扰的滤波电容206,以及与滤波电容206连接的为单片机203提供上拉偏置的上拉电阻207。FIG. 2 is a schematic diagram illustrating a current detection circuit for a charging state according to an embodiment of the present invention. As shown in the figure, the
进一步,电流检测电路200还可以包括P沟道场效应管208和P沟道场效应管209,并且可以利用P沟道场效应管208和P沟道场效应管209控制充电器正极与电池正极之间的通断。接着,电流检测电路200还可以包括与P沟道场效应管208和P沟道场效应管209连接的隔离光耦210,其可以通过单片机控制光耦初级进而控制光耦次级,以便实现对P沟道场效应管208和P沟道场效应管209的导通或截止。除此之外,电流检测电路200还可以包括驱动电阻211和驱动电阻212,进而可以将驱动电压通过驱动电阻211加在P沟道场效应管208的栅极上,可以将驱动电压通过驱动电阻212加在P沟道场效应管209的栅极上。Further, the
同时,电流检测电路200还可以包括与驱动电阻211连接的分压电阻213,与驱动电阻212连接的分压电阻214,以便可以通过分压电阻213为P沟道场效应管208提供合适的栅极电压,通过分压电阻214为P沟道场效应管209提供合适的栅极电压。另外,电流检测电路200还可以包括稳压二极管215,其用于稳定P沟道场效应管208和P沟道场效应管209的栅源电压,并钳为在稳压二极管215的稳压值,以便可以保护稳压二极管215。At the same time, the
为实现对电路中的电流进行检测,电流检测电路200可以包括与霍尔电流检测芯片204连接的电池216,与霍尔电流检测芯片204连接的用于滤除高频信号的滤波电容217、滤波电容218、滤波电容219,以及与霍尔电流检测芯片204连接的分压电阻220和分压电阻221,并且可以通过分压电阻220和分压电阻221对从霍尔电流检测芯片204出来并传递到单片机的电压信号进行分压,以便电压不超单片机的量程。另外,电流检测电路200可以包括稳压二极管222,以稳定分压后的从霍尔电流检测芯片204出来并传递到单片机的电压信号,并且可以钳为稳压二极管222的稳压值,以实现对单片机的保护。In order to detect the current in the circuit, the
在充电状态的工作场景中,当充电器201接入电流检测电路时,电源DC电路202可以首先输出5V与3.3V为霍尔电流检测芯片204和单片机203进行供电。同时,当限位开关205检测到充电器插入时限位开关205进行闭合,以便限位开关205可以通过PWKEY_A引脚将低电平送入到单片机203。进一步,单片机203在检测到PWKEY_A引脚为低电平并延时3S后,单片机203可以通过CTRL引脚输出低电平到隔离光耦210,以便隔离光耦210可以导通。在隔离光耦210导通后,根据隔离光耦的功能可以使得P沟道场效应管208和P沟道场效应管209也导通,进而充电器201可以通过P沟道场效应管208、P沟道场效应管209以及霍尔电流检测元件204为电池216进行充电。与此同时,霍尔电流检测元件204可以通过引脚IS向单片机203输送电压信号,以实现对充电电流的采集和检测。In the working scene of the charging state, when the
进一步,当发生过流充电时单片机203的IS引脚电压大于预设值,则单片机203通过CTRL引脚向P沟道场效应管208和P沟道场效应管209输送高电平信号,以便P沟道场效应管208和P沟道场效应管209发生截止,进而可以停止充电。当发生充电电流过小时IS引脚电压低于预设值,则单片机203通过CTRL引脚同样向P沟道场效应管208和P沟道场效应管209输送高电平信号,以便P沟道场效应管208和P沟道场效应管209发生截止,进而可以停止充电。Further, when overcurrent charging occurs, the IS pin voltage of the single-
以上结合图2对充电状态下的电流检测电路的电路结构以及工作原理进行了示例性地描述,为了进一步理解本文上述用于电流检测电路的方法,下文将以图2中充电状态下的电流检测电路为例,结合图3对本发明实施例的用于电流检测电路的方法进行示例性地描述。The circuit structure and working principle of the current detection circuit in the charging state have been exemplarily described above with reference to FIG. 2 . In order to further understand the above-mentioned method for the current detection circuit, the current detection circuit in the charging state in FIG. 2 will be used in the following. Taking a circuit as an example, the method for a current detection circuit according to the embodiment of the present invention will be exemplarily described with reference to FIG. 3 .
图3是示出根据本发明另一实施例的用于电流检测电路的方法流程图。如图3所示,方法300可以包括:在步骤S302处,执行开始操作,其中开始操作可以包括对电流检测电路的初始化。接着,在步骤S304处,可以将充电器接入电流检测电路,以便电源DC电路输出5V与3.3V为霍尔电流检测元件和单片机进行供电。之后,在步骤S306处,限位开关检测到充电器插入可以使得限位开关发生闭合,并可以通过PWKEY_A引脚向单片机输入电平信号。3 is a flowchart illustrating a method for a current detection circuit according to another embodiment of the present invention. As shown in FIG. 3 , the
进一步,在步骤S308处,单片机可以判断输入的电平信号是否为低电平信号。当输入的电平信号不是低电平时,流程返回到步骤S304,并将充电器接入电流检测电路;当输入的电平信号是低电平信号时,流程前进到步骤S310。在步骤S310处,霍尔电流检测元件可以通过IS引脚输出一个电压信号到单片机,并可以将该电流值记为初始电流值。在一个实施例中,单片机检测到PWKEY_A引脚为低电平并延时3S后,执行步骤S310。可以理解的是,单片机的延时时间不受限制,可以根据需要对延时时间进行调整,以便满足霍尔电流检测元件将初始电流值传输给单片机进行记录。Further, at step S308, the single-chip microcomputer can determine whether the input level signal is a low level signal. When the input level signal is not low level, the flow returns to step S304, and the charger is connected to the current detection circuit; when the input level signal is a low level signal, the flow proceeds to step S310. At step S310, the Hall current detection element can output a voltage signal to the microcontroller through the IS pin, and can record the current value as the initial current value. In one embodiment, the single-chip microcomputer executes step S310 after detecting that the PWKEY_A pin is at a low level and delaying for 3S. It can be understood that the delay time of the single-chip microcomputer is not limited, and the delay time can be adjusted according to needs, so as to satisfy the requirement that the Hall current detection element transmits the initial current value to the single-chip microcomputer for recording.
在执行完上述步骤S310后,流程前进到步骤S312。在步骤S312处,单片机通过CTRL引脚输出低电平信号使隔离光耦U1导通,并且在隔离光耦U1导通后P沟道场效应管Q1与P沟道场效应管Q2也可以导通,以便充电器可以通过P沟道场效应管Q1、P沟道场效应管Q2以及霍尔电流检测元件U1为电池进行充电。与此同时,霍尔电流检测元件U1可以通过IS引脚将电流检测电路中的当前充电电流的检测值输送到单片机的IS引脚。After the above-mentioned step S310 is performed, the flow proceeds to step S312. At step S312, the single-chip microcomputer outputs a low-level signal through the CTRL pin to turn on the isolation optocoupler U1, and after the isolation optocoupler U1 is turned on, the P-channel FET Q1 and the P-channel FET Q2 can also be turned on, So that the charger can charge the battery through the P-channel field effect transistor Q1, the P-channel field effect transistor Q2 and the Hall current detection element U1. At the same time, the Hall current detection element U1 can transmit the detection value of the current charging current in the current detection circuit to the IS pin of the microcontroller through the IS pin.
接着,在步骤S314处,与初始电流值结合算出当前实际电流。在一个实施例中,可以利用单片机计算出当前充电电流的实际电流。在一个实施例中,单片机可以依据之前记录的初始电流值对应的ADC值与当前检测的电流的检测值对应的ADC值进行绝对值运算,以算出当前电流检测电路中。在另一个实施例中,绝对值运算可以通过如下所示的公式进行。Next, at step S314, the current actual current is calculated in combination with the initial current value. In one embodiment, the actual current of the current charging current can be calculated by using a microcontroller. In one embodiment, the single-chip microcomputer may perform an absolute value operation according to the ADC value corresponding to the previously recorded initial current value and the ADC value corresponding to the currently detected current detection value to calculate the current current detection circuit. In another embodiment, the absolute value operation can be performed by the formula shown below.
实际工作电流值={[3.3V*(当前充电电流的检测值对应的ADC值-初始电流值对应的ADC值)/4096]/R7*(R6+R7)-2.5V}/灵敏度Sens(公式一)Actual working current value={[3.3V*(ADC value corresponding to current detection value of charging current-ADC value corresponding to initial current value)/4096]/R7*(R6+R7)-2.5V}/Sensitivity Sens (formula one)
其中3.3V是电源DC电路为单片机所提供的电压值;ADC值是单片机通过IS引脚接收的电压信号经由模数转化器转化的值,是一种单片机可以进行处理的值;4096是布置在单片机内部位数为12的模数转换器的最大值;R6和R7是分压电阻的电阻值;灵敏度是霍尔电流检测元件对电流检测灵敏程度。Among them, 3.3V is the voltage value provided by the power supply DC circuit for the single-chip microcomputer; the ADC value is the value converted by the voltage signal received by the single-chip microcomputer through the IS pin through the analog-to-digital converter, which is a value that the single-chip microcomputer can process; 4096 is arranged in the The maximum value of the analog-to-digital converter with 12 bits inside the microcontroller; R6 and R7 are the resistance values of the voltage divider resistors; the sensitivity is the sensitivity of the Hall current detection element to current detection.
在一个应用场景中,可以利用霍尔电流检测元件对充电过程中较大电流进行检测。具体地,在利用霍尔电流检测元件对充电过程中较大电流进行检测而获得检测值时,可以通过单片机利用上述公式一计算出较大电流的实际值。在另一个应用场景中,也可以利用霍尔电流检测元件对充电过程中较小的电流进行检测,类似地,也可以通过上述公式一对检测到的较小电流值的检测值进行计算以获得实际值。由此可知,通过本发明实施例可以克服现有技术中很难同时满足大电流检测与小电流检测同时精准的问题,进而提高对电流检测一致性。In an application scenario, a Hall current detection element can be used to detect a large current during the charging process. Specifically, when the Hall current detection element is used to detect the larger current during the charging process to obtain the detection value, the actual value of the larger current can be calculated by the single chip microcomputer using the above formula 1. In another application scenario, the Hall current detection element can also be used to detect the small current during the charging process. Similarly, the detected value of the detected small current value can also be calculated by the above formula to obtain actual value. It can be seen that, through the embodiments of the present invention, the problem in the prior art that it is difficult to satisfy the simultaneous accuracy of high-current detection and low-current detection can be overcome, thereby improving the consistency of current detection.
进一步,在步骤S316处,可以依据初始电流值学习并校正预设的过电流电电流和充满电电流,并进行正常充电。需要理解的是,预设的过流电电流和充满电电流可以是具有上限电流值和下限电流值的第一预设值。在一个实施例中,预设的过流电电流和充满电电流可以根据初始电流值的变化而发生变化。之后,在步骤S318处,判断当前充电电流是否大于校正后的过流电流或小于校正后的充满电流。响应于当前充电电流不大于校正后的过流电流或不小于校正后的充满电流,则流程返回到步骤S312,使得电流检测电路在充电状态下继续通过P沟道场效应管Q1、P沟道场效应管Q2以及霍尔电流检测元件U1为电流检测电路中的电池进行充电。响应于当前充电电流大于校正后的过流电流或小于校正后的充满电流,则流程前进到步骤S320。在步骤S320处,单片机可以通过CTRL引脚向隔离光耦输出高电平信号,进而可以使得P沟道场效应管Q1和P沟道场效应管Q2发生截止,以便停止对电池进行充电。Further, at step S316, the preset overcurrent current and full charging current can be learned and corrected according to the initial current value, and normal charging can be performed. It should be understood that the preset overcurrent current and the fully charged current may be first preset values having an upper limit current value and a lower limit current value. In one embodiment, the preset overcurrent current and full charge current may be changed according to the change of the initial current value. Then, at step S318, it is determined whether the current charging current is greater than the corrected overcurrent current or less than the corrected full current. In response to the current charging current not greater than the corrected overcurrent current or not less than the corrected full current, the process returns to step S312, so that the current detection circuit continues to pass the P-channel field effect transistor Q1 and the P-channel field effect in the charging state. The tube Q2 and the Hall current detection element U1 charge the battery in the current detection circuit. In response to the current charging current being greater than the corrected overcurrent current or less than the corrected full current, the flow proceeds to step S320. At step S320, the single-chip microcomputer can output a high-level signal to the isolation optocoupler through the CTRL pin, so as to turn off the P-channel field effect transistor Q1 and the P-channel field effect transistor Q2, so as to stop charging the battery.
在本发明的第二方面,还提供了一种电流检测电路,该电路包括:电源模块,其用于接入电源,以便为所述电流检测电路供电;电流检测模块,其与所述电源模块通电连接,并且用于检测所述电流检测电路中的电流;以及保护模块,其与所述电源模块通电连接,并基于来自于所述电流检测模块检测到的电流值对布置有所述电流检测电路的设备进行保护。In a second aspect of the present invention, there is also provided a current detection circuit, the circuit comprising: a power supply module for connecting to a power supply so as to supply power to the current detection circuit; a current detection module, which is connected with the power supply module an energized connection for detecting current in the current detection circuit; and a protection module energized with the power supply module and arranged with the current detection pair based on a current value detected from the current detection module circuit equipment for protection.
在本发明的第三方面中,提供了一种用于电流检测电路的设备,包括:处理器;存储器,其存储有用于电流检测电路的设备的程序指令,当程序指令由处理器执行时,实现上述的方法步骤。下面将结合图4进行示例性的描述。In a third aspect of the present invention, there is provided a device for a current detection circuit, comprising: a processor; a memory storing program instructions for the device for the current detection circuit, when the program instructions are executed by the processor, The above method steps are implemented. An exemplary description will be made below in conjunction with FIG. 4 .
图4是示出根据本发明实施例的用于电流检测电路的系统示意框图。该系统400可以包括用于电流检测电路的设备401以及其外围设备和外部网络,以实现前述结合图1-图3所描述的根据本发明实施例的用于电流检测电路的方法。FIG. 4 is a schematic block diagram illustrating a system for a current detection circuit according to an embodiment of the present invention. The
如图4中所示,用于电流检测电路的设备401可以包括CPU 4011,其可以是通用CPU、专用CPU或者其他信息处理以及程序运行的执行单元。进一步,用于电流检测电路的设备401还可以包括大容量存储器4012和只读存储器ROM4013,其中大容量存储器4012可以配置用于存储各类数据。在本发明实施例中,可以包括初始电流值、第一预设值和/或本发明实施例中使用到的相关数据等。另外,ROM 8013可以配置成用于电流检测电路的设备401中各功能模块的初始化、系统的基本输入/输出的驱动程序及引导操作系统所需的数据。As shown in FIG. 4, the
进一步,系统400还可以包括其他的硬件平台或组件,例如示出的张量处理单元(TPU)4014、图像处理单元(GPU)4015、现场可编程门阵列(FPGA)4016和机器学习单元(MLU)4017。可以理解的是,尽管在系统400中示出了多种硬件平台或组件,但这里仅仅是示例性的而非限制性的,本领域技术人员可以根据实际需要增加或移除相应的硬件。Further, the
用于电流检测电路的设备401还包括通信接口4018,从而可以通过该通信接口4018连接到局域网/无线局域网(LAN/WLAN)405,进而可以通过LAN/WLAN连接到本地服务器406或连接到因特网(“Internet”)805。替代地或附加地,本发明实施例的用于电流检测电路的设备401还可以通过通信接口4018基于无线通信技术直接连接到因特网或蜂窝网络,例如基于第三代(“3G”)、第四代(“4G”)或第五代(“5G”)的无线通信技术。在一些应用场景中,用于电流检测电路的设备401还可以根据需要访问外部网络的服务器408以及可能的数据库409,以便获得各种已知的例如本发明的第二预设值,并且可以远程地存储经由公式计算出的各种数据。The
用于电流检测电路的设备401的外围设备可以包括显示装置402、输入装置403以及数据传输接口404。在一个实施例中,显示装置402可以例如包括一个或多个扬声器和/或一个或多个视觉显示器,其配置用于对本发明测试设备的运算过程或者最终结果进行语音提示和/或图像视频显示。输入装置403可以包括例如键盘、鼠标、麦克风、姿势捕捉相机,或其他输入按钮或控件,其配置用于接收检测通话状态的输入或用户指令。数据传输接口404可以包括例如串行接口、并行接口或通用串行总线接口(“USB”)、小型计算机系统接口(“SCSI”)、串行ATA、火线(“FireWire”)、PCI Express和高清多媒体接口(“HDMI”)等,其配置用于与其他设备或系统的数据传输和交互。根据本发明的方案,本发明实施例的用于电流检测电路的设备401还包括CPU 4011、大容量存储器4012、只读存储器ROM 4013、TPU4014、GPU 4015、FPGA 4016、MLU 4017和通信接口4018可以通过总线4019相互连接,并且通过该总线与外围设备实现数据交互。在一个实施例中,通过该总线4019,CPU 4011可以控制用于电流检测电路的设备401中的其他硬件组件及其外围设备。Peripherals of the
还应当理解,本发明示例的执行指令的任何模块、单元、组件、服务器、计算机、终端或设备可以包括或以其他方式访问计算机可读介质,诸如存储介质、计算机存储介质或数据存储设备(可移除的)和/或不可移动的)例如磁盘、光盘或磁带。计算机存储介质可以包括以用于存储信息的任何方法或技术实现的易失性和非易失性,可移动和不可移动介质,例如计算机可读指令、数据结构、程序模块或其他数据。It should also be understood that any module, unit, component, server, computer, terminal, or device that executes instructions of the examples of the present invention may include or otherwise have access to computer-readable media, such as storage media, computer storage media, or data storage devices (which may be removable) and/or non-removable) such as magnetic disks, optical disks or tapes. Computer storage media may include volatile and nonvolatile, removable and non-removable media implemented in any method or technology for storage of information, such as computer readable instructions, data structures, program modules or other data.
本发明还公开了一种计算机可读存储介质,其中存储有程序指令,程序指令适于由处理器加载并执行:接收所述电流检测电路中来自电流检测元件的初始电流值;基于所述初始电流值确定用于控制所述电流检测电路的第一预设值;根据所述初始电流值对通电状态下经由电流检测元件检测到的检测值进行计算,以确定通电状态下所述电流检测电路中电流的实际值;以及将所述检测值与所述第一预设值进行比较以获取比较结果,以便根据所述比较结果对布置有所述电流检测电路的设备进行保护。基于此,当本发明的方案以软件产品(计算机可读存储介质)的形式体现时,该软件产品可以存储在存储器中,其可以包括若干指令用以使得计算机设备(例如个人计算机、服务器或者网络设备等)执行本发明实施例所述方法的部分或全部步骤。前述的存储器可以包括但不限于U盘、闪存盘、只读存储器ROM、随机存取存储器(“Random Access Memory”,简写为RAM)、移动硬盘、磁碟或者光盘等各种可以存储程序代码的介质。The invention also discloses a computer-readable storage medium, in which program instructions are stored, and the program instructions are suitable for being loaded and executed by a processor: receiving an initial current value from a current detecting element in the current detecting circuit; The current value determines a first preset value for controlling the current detection circuit; the detection value detected by the current detection element in the energized state is calculated according to the initial current value, so as to determine the current detection circuit in the energized state and comparing the detected value with the first preset value to obtain a comparison result, so as to protect the device on which the current detection circuit is arranged according to the comparison result. Based on this, when the solution of the present invention is embodied in the form of a software product (computer-readable storage medium), the software product may be stored in a memory, which may include several instructions for causing a computer device (such as a personal computer, a server or a network) equipment, etc.) to execute some or all of the steps of the method described in the embodiments of the present invention. The aforementioned memory may include, but is not limited to, a U disk, a flash disk, a read-only memory ROM, a random access memory ("Random Access Memory", abbreviated as RAM), a mobile hard disk, a magnetic disk or an optical disk, etc. that can store program codes. medium.
综上所述,本发明实施例可以利用获得的初始电流值实现对电流的精准检测,并且还可以对宽范围电流中较大电流和较小电流同时精准检测。进一步,根据本发明实施例中获得的第一预设值,可以及时实现对布置有电流检测电路的设备的切断保护。To sum up, the embodiments of the present invention can use the obtained initial current value to achieve accurate current detection, and can also accurately detect large currents and small currents in a wide range of currents at the same time. Further, according to the first preset value obtained in the embodiment of the present invention, the cut-off protection of the device arranged with the current detection circuit can be realized in time.
应当理解,本发明披露的权利要求、说明书及附图中的可能术语“第一”或“第二”等是用于区别不同对象,而不是用于描述特定顺序。本发明披露的说明书和权利要求书中使用的术语“包括”和“包含”指示所描述特征、整体、步骤、操作、元素和/或组件的存在,但并不排除一个或多个其它特征、整体、步骤、操作、元素、组件和/或其集合的存在或添加。It should be understood that the possible terms such as "first" or "second" in the claims, description and drawings disclosed in the present invention are used to distinguish different objects, rather than to describe a specific order. The terms "comprising" and "comprising" used in the specification and claims of the present disclosure indicate the presence of the described features, integers, steps, operations, elements and/or components, but do not exclude one or more other features, The existence or addition of a whole, step, operation, element, component, and/or a collection thereof.
还应当理解,在本发明说明书中所使用的术语仅仅是出于描述特定实施例的目的,而并不意在限定本发明披露。如在本发明披露说明书和权利要求书中所使用的那样,除非上下文清楚地指明其它情况,否则单数形式的“一”、“一个”及“该”意在包括复数形式。还应当进一步理解,在本发明披露说明书和权利要求书中使用的术语“和/或”是指相关联列出的项中的一个或多个的任何组合以及所有可能组合,并且包括这些组合。It should also be understood that the terminology used in the present specification is for the purpose of describing particular embodiments only and is not intended to limit the present disclosure. As used in the present disclosure and the claims, the singular forms "a," "an," and "the" are intended to include the plural unless the context clearly dictates otherwise. It should further be understood that, as used in this disclosure and the claims, the term "and/or" refers to and including any and all possible combinations of one or more of the associated listed items.
虽然本发明的实施方式如上,但所述内容只是为便于理解本发明而采用的实施例,并非用以限定本发明的范围和应用场景。任何本发明所述技术领域内的技术人员,在不脱离本发明所揭露的精神和范围的前提下,可以在实施的形式上及细节上作任何的修改与变化,但本发明的专利保护范围,仍须以所附的权利要求书所界定的范围为准。Although the embodiments of the present invention are as described above, the above contents are only examples adopted to facilitate understanding of the present invention, and are not intended to limit the scope and application scenarios of the present invention. Any person skilled in the technical field of the present invention, without departing from the spirit and scope disclosed by the present invention, can make any modifications and changes in the form and details of the implementation, but the scope of the patent protection of the present invention is , still subject to the scope defined by the appended claims.
| Application Number | Priority Date | Filing Date | Title |
|---|---|---|---|
| CN202210667146.6ACN115166344A (en) | 2022-06-13 | 2022-06-13 | Method, circuit, apparatus, and readable storage medium for a current detection circuit |
| Application Number | Priority Date | Filing Date | Title |
|---|---|---|---|
| CN202210667146.6ACN115166344A (en) | 2022-06-13 | 2022-06-13 | Method, circuit, apparatus, and readable storage medium for a current detection circuit |
| Publication Number | Publication Date |
|---|---|
| CN115166344Atrue CN115166344A (en) | 2022-10-11 |
| Application Number | Title | Priority Date | Filing Date |
|---|---|---|---|
| CN202210667146.6APendingCN115166344A (en) | 2022-06-13 | 2022-06-13 | Method, circuit, apparatus, and readable storage medium for a current detection circuit |
| Country | Link |
|---|---|
| CN (1) | CN115166344A (en) |
| Publication number | Priority date | Publication date | Assignee | Title |
|---|---|---|---|---|
| CN119151154A (en)* | 2024-11-13 | 2024-12-17 | 宁波继峰汽车零部件股份有限公司 | Tracing method and system for automobile armrest production line |
| Publication number | Priority date | Publication date | Assignee | Title |
|---|---|---|---|---|
| CN1599172A (en)* | 2003-09-18 | 2005-03-23 | 日本电气株式会社 | Abnormal current determining method, electronic apparatus, and computer program of same |
| CN102460928A (en)* | 2009-06-03 | 2012-05-16 | 瑞典爱立信有限公司 | Current measurement in switched mode power supply |
| CN109449877A (en)* | 2018-12-03 | 2019-03-08 | 惠科股份有限公司 | Overcurrent protection method and display device |
| CN110286257A (en)* | 2019-06-20 | 2019-09-27 | 西安易朴通讯技术有限公司 | Electric current detecting method and device, electronic equipment and computer readable storage medium |
| CN112736839A (en)* | 2020-12-11 | 2021-04-30 | 苏州浪潮智能科技有限公司 | Overcurrent detection and protection method, system and medium |
| CN114175480A (en)* | 2021-04-21 | 2022-03-11 | 深圳欣锐科技股份有限公司 | Control method, device and storage medium for step-down circuit |
| Publication number | Priority date | Publication date | Assignee | Title |
|---|---|---|---|---|
| CN1599172A (en)* | 2003-09-18 | 2005-03-23 | 日本电气株式会社 | Abnormal current determining method, electronic apparatus, and computer program of same |
| CN102460928A (en)* | 2009-06-03 | 2012-05-16 | 瑞典爱立信有限公司 | Current measurement in switched mode power supply |
| CN109449877A (en)* | 2018-12-03 | 2019-03-08 | 惠科股份有限公司 | Overcurrent protection method and display device |
| CN110286257A (en)* | 2019-06-20 | 2019-09-27 | 西安易朴通讯技术有限公司 | Electric current detecting method and device, electronic equipment and computer readable storage medium |
| CN112736839A (en)* | 2020-12-11 | 2021-04-30 | 苏州浪潮智能科技有限公司 | Overcurrent detection and protection method, system and medium |
| CN114175480A (en)* | 2021-04-21 | 2022-03-11 | 深圳欣锐科技股份有限公司 | Control method, device and storage medium for step-down circuit |
| Publication number | Priority date | Publication date | Assignee | Title |
|---|---|---|---|---|
| CN119151154A (en)* | 2024-11-13 | 2024-12-17 | 宁波继峰汽车零部件股份有限公司 | Tracing method and system for automobile armrest production line |
| Publication | Publication Date | Title |
|---|---|---|
| CN103268144B (en) | Apparatus for monitoring power supply and over-current protection method | |
| US7211987B2 (en) | Electric device with intelligent battery system therein | |
| US8698449B2 (en) | Charger with detection of power input type | |
| US8970165B2 (en) | Determination circuit | |
| EP2584471A1 (en) | Method and terminal for selecting internal circuit according to USB interface status | |
| EP3086433A1 (en) | Charging method, alternating current adaptor, charging management device and terminal | |
| US9146261B2 (en) | Electronic device and method of electronic device for determining power source device | |
| CN101452017B (en) | Fully automatic overcurrent protection testing system and method | |
| US10298033B2 (en) | Information processing method, smart battery, terminal and computer storage medium | |
| JP2014509829A (en) | Method and apparatus for measuring charging current | |
| CN115663939B (en) | Charging control method, charging control device, power conversion device, and medium | |
| JP2011259693A (en) | Battery charging protective circuit | |
| CN111146837A (en) | Charging method and device, electronic device, storage medium | |
| US11048314B2 (en) | System loading detecting device and method | |
| WO2023134315A1 (en) | Current value obtaining method and device, and non-volatile readable storage medium | |
| CN115166344A (en) | Method, circuit, apparatus, and readable storage medium for a current detection circuit | |
| CN116819278A (en) | Supercapacitor charging circuit testing methods, devices, equipment, computers and media | |
| CN110208596A (en) | Load current monitoring circuit and method | |
| CN116643637A (en) | Power circuit, control method thereof, circuit board and computing device | |
| CN111157907B (en) | Detection method and device, charging method and device, electronic equipment, storage medium | |
| CN101373396B (en) | Current limiting protection device and current limiting protection method | |
| KR101716942B1 (en) | Charging a battery based on stored battery characteristics | |
| CN116256655B (en) | Energy loss determination method, device and readable storage medium | |
| JP2021533654A (en) | Command time test methods and systems, as well as computer storage media | |
| CN112212908B (en) | A kind of intelligent sensor and intelligent method thereof |
| Date | Code | Title | Description |
|---|---|---|---|
| PB01 | Publication | ||
| PB01 | Publication | ||
| SE01 | Entry into force of request for substantive examination | ||
| SE01 | Entry into force of request for substantive examination |