












技术领域technical field
本发明涉及飞机配电系统技术领域,尤其涉及一种基于固态功率控制器的电力线通信电路及系统。The invention relates to the technical field of aircraft power distribution systems, in particular to a power line communication circuit and system based on a solid-state power controller.
背景技术Background technique
在现代典型的飞机中,电力通过配电系统覆盖了飞机上各个设备或负载,这种广泛覆盖的馈线网络推动了技术人员想利用该馈线网络进行数据通信,即通过电力线通信(Power Line Communication,PLC)技术来实现这种想法和需求,这样飞机上的各个设备或负载之间就不需要依赖会导致额外重量和成本的专用通信数据网络。In a typical modern aircraft, electricity covers each device or load on the aircraft through the power distribution system. This extensive coverage of the feeder network drives technicians to use the feeder network for data communication, that is, through power line communication (Power Line Communication, PLC) technology to achieve this idea and need, so that there is no need to rely on a dedicated communication data network between the various equipment or loads on the aircraft that would cause additional weight and cost.
然而,飞机的这种馈线并非为数据通信而设计的,这让技术人员利用该馈线网络用于数据通信时,往往会侧重于提供通用性的电力线通信方案或把馈线网络看作是一个复杂整体处理,从而使其在电力线通信过程中,PLC信号在馈线上到处输送,未能考虑到飞机互联性的特定通信需求问题和未能考虑到通信传输中的不确定性问题,例如:不确定性的信号衰减、不确定性的馈线网络中其他各种信号源的噪声引入等。However, such feeders in aircraft are not designed for data communication, which makes technicians using the feeder network for data communication often focus on providing a general power line communication scheme or view the feeder network as a complex whole Processing so that during power line communication, PLC signals are transmitted everywhere on the feeder, failing to take into account the specific communication needs of aircraft interconnectivity and failure to consider uncertainties in communication transmission, such as: Uncertainty The signal attenuation of the uncertainty, the noise introduction of other various signal sources in the feeder network of uncertainty, etc.
发明内容SUMMARY OF THE INVENTION
基于此,有必要针对上述问题,提出一种基于固态功率控制器的电力线通信电路及系统,解决飞机互联性的特定通信需求问题和通信传输中的不确定性问题。Based on this, it is necessary to address the above problems, and propose a power line communication circuit and system based on a solid-state power controller to solve the specific communication requirements of aircraft interconnectivity and the uncertainty problem in communication transmission.
在第一方面,本发明提供了一种基于固态功率控制器的电力线通信电路,所述电力线通信电路包括:In a first aspect, the present invention provides a power line communication circuit based on a solid state power controller, the power line communication circuit comprising:
多个固态功率控制器SSPC功能模块,所述SSPC功能模块包括:SSPC引擎、固态开关设备SSSD、载波频率阻塞和熔断链路CFB/FL功能模块;Multiple solid-state power controller SSPC functional modules, the SSPC functional modules include: SSPC engine, solid-state switching device SSSD, carrier frequency blocking and fuse link CFB/FL functional modules;
所述SSPC引擎的第一端与所述SSSD的第一端连接,所述SSPC引擎的第二端与所述SSSD第二端连接的馈线连接,所述馈线用于电源输入,所述SSPC引擎的第三端与所述SSSD第三端连接的所述馈线连接;The first end of the SSPC engine is connected to the first end of the SSSD, the second end of the SSPC engine is connected to the feeder connected to the second end of the SSSD, the feeder is used for power input, and the SSPC engine The third end of the SSSD is connected to the feeder connected to the third end of the SSSD;
所述CFB/FL功能模块的第一端与所述SSSD第三端连接的所述馈线连接,所述CFB/FL功能模块的第二端与下游终端连接的所述馈线连接;The first end of the CFB/FL functional module is connected to the feeder connected to the third end of the SSSD, and the second end of the CFB/FL functional module is connected to the feeder connected to the downstream terminal;
所述CFB/FL功能模块用于阻止所述馈线上指定的PLC信号经过CFB/FL功能模块进行传输。The CFB/FL function module is used to prevent the PLC signal specified on the feeder from being transmitted through the CFB/FL function module.
可选地,所述SSPC功能模块还包括:第一PLC功能模块;Optionally, the SSPC function module further includes: a first PLC function module;
所述第一PLC功能模块包括:第一PLC调制解调器、第一电力线耦合器,所述第一PLC调制解调器的一端与所述第一电力线耦合器的一端连接;The first PLC function module includes: a first PLC modem and a first power line coupler, one end of the first PLC modem is connected to one end of the first power line coupler;
所述SSPC引擎的第四端与所述第一PLC调制解调器的另一端连接,所述第一电力线耦合器的另一端与所述CFB/FL功能模块的第二端连接。The fourth end of the SSPC engine is connected to the other end of the first PLC modem, and the other end of the first power line coupler is connected to the second end of the CFB/FL function module.
可选地,所述电力线通信电路还包括:第一监督控制器;Optionally, the power line communication circuit further includes: a first supervisory controller;
所述第一监督控制器的第一端与外部串行数据总线连接,所述第一监督控制器的第二端与SSPC内部串行数据总线连接,所述SSPC内部串行数据总线与所述SSPC引擎的第五端连接。The first end of the first supervisory controller is connected to the external serial data bus, the second end of the first supervisory controller is connected to the SSPC internal serial data bus, and the SSPC internal serial data bus is connected to the The fifth end connection of the SSPC engine.
可选地,所述电力线通信电路还包括:第二PLC功能模块;Optionally, the power line communication circuit further includes: a second PLC function module;
所述第二PLC功能模块包括:第二PLC调制解调器、第二电力线耦合器,所述第二PLC调制解调器的一端与所述第二电力线耦合器的一端连接;The second PLC function module includes: a second PLC modem and a second power line coupler, one end of the second PLC modem is connected to one end of the second power line coupler;
所述第一监督控制器的第三端与所述第二PLC调制解调器的另一端连接,所述第二电力线耦合器的另一端与所述馈线的输入端连接。The third end of the first supervisory controller is connected to the other end of the second PLC modem, and the other end of the second power line coupler is connected to the input end of the feeder.
可选地,所述电力线通信电路还包括:第三PLC功能模块、第二监督控制器、第一解复用器;Optionally, the power line communication circuit further includes: a third PLC function module, a second supervisory controller, and a first demultiplexer;
所述第三PLC功能模块包括:第三PLC调制解调器、第三电力线耦合器,所述第三PLC调制解调器的一端与所述第三电力线耦合器的一端连接;The third PLC function module includes: a third PLC modem and a third power line coupler, one end of the third PLC modem is connected to one end of the third power line coupler;
所述第二监督控制器的第一端与外部串行数据总线连接,所述第二监督控制器的第二端与所述第一解复用器的第一端连接,所述第二监督控制器的第三端与所述第三PLC调制解调器的另一端连接,所述第二监督控制器的第四端与SSPC内部串行数据总线连接,所述SSPC内部串行数据总线与所述SSPC引擎的第四端连接;The first end of the second supervisory controller is connected to an external serial data bus, the second end of the second supervisory controller is connected to the first end of the first demultiplexer, and the second supervisory controller The third end of the controller is connected to the other end of the third PLC modem, the fourth end of the second supervisory controller is connected to the SSPC internal serial data bus, and the SSPC internal serial data bus is connected to the SSPC The fourth end of the engine is connected;
所述第三电力线耦合器的另一端与所述第一解复用器的第二端连接,所述第一解复用器具有多个第三端,且所述第一解复用器的一个第三端与一个所述CFB/FL功能模块的第二端连接。The other end of the third power line coupler is connected to the second end of the first demultiplexer, the first demultiplexer has a plurality of third ends, and the first demultiplexer has a plurality of third ends. A third terminal is connected to a second terminal of the CFB/FL functional module.
可选地,所述电力线通信电路还包括:所述第一解复用器的一个第三端与所述馈线的输入端连接。Optionally, the power line communication circuit further includes: a third end of the first demultiplexer is connected to the input end of the feeder.
可选地,所述电力线通信电路还包括:第四PLC功能模块、第三监督控制器、第二解复用器、连接器DCSI;Optionally, the power line communication circuit further includes: a fourth PLC function module, a third supervisory controller, a second demultiplexer, and a connector DCSI;
所述第四PLC功能模块包括:第四PLC调制解调器、第四电力线耦合器,所述第四PLC调制解调器的一端与所述第四电力线耦合器的一端连接;The fourth PLC function module includes: a fourth PLC modem and a fourth power line coupler, one end of the fourth PLC modem is connected to one end of the fourth power line coupler;
所述第三监督控制器的第一端与外部串行数据总线连接,所述第三监督控制器的第二端与SSPC内部串行数据总线连接;The first end of the third supervisory controller is connected to the external serial data bus, and the second end of the third supervisory controller is connected to the internal serial data bus of the SSPC;
所述SSPC内部串行数据总线与所述SSPC引擎的第四端连接,所述SSPC内部串行数据总线与所述第四PLC调制解调器的另一端连接,所述SSPC内部串行数据总线与所述DCSI的一端连接;The SSPC internal serial data bus is connected to the fourth end of the SSPC engine, the SSPC internal serial data bus is connected to the other end of the fourth PLC modem, and the SSPC internal serial data bus is connected to the One end of DCSI is connected;
所述DCSI的另一端与所述第二解复用器的第一端连接,所述第二解复用器的第二端与所述第四电力线耦合器的另一端连接,所述第二解复用器具有多个第三端,且所述第二解复用器的一个第三端与一个所述CFB/FL功能模块的第二端连接。The other end of the DCSI is connected to the first end of the second demultiplexer, the second end of the second demultiplexer is connected to the other end of the fourth power line coupler, the second The demultiplexer has a plurality of third ends, and a third end of the second demultiplexer is connected to a second end of one of the CFB/FL function modules.
可选地,所述电力线通信电路还包括:所述第二解复用器的一个第三端与所述馈线的输入端连接。Optionally, the power line communication circuit further includes: a third end of the second demultiplexer is connected to the input end of the feeder.
在第二方面,本发明提供了一种基于固态功率控制器的电力线通信系统,所述电力线通信系统包括:主配电盘PDP、多个次级配电箱SPDB;In a second aspect, the present invention provides a power line communication system based on a solid-state power controller, the power line communication system comprising: a main switchboard PDP, and a plurality of secondary power distribution boxes SPDB;
所述SPDB包括:多个固态功率控制器印制电路板组件或者航线可更换模块SSPCPBA/LRM,所述SSPC PBA/LRM为第一方面任意一项基于固态功率控制器的电力线通信电路;The SPDB includes: a plurality of solid-state power controller printed circuit board assemblies or airline replaceable modules SSPCPBA/LRM, where the SSPC PBA/LRM is any one of the solid-state power controller-based power line communication circuits of the first aspect;
所述PDP具有多个第一端,且所述PDP的一个第一端与一个或多个所述SSPC PBA/LRM连接。The PDP has a plurality of first ends, and one first end of the PDP is connected to one or more of the SSPC PBA/LRM.
可选地,所述电力线通信系统还包括:多个下游终端;Optionally, the power line communication system further includes: a plurality of downstream terminals;
所述下游终端包括:第五PLC功能模块、负载;The downstream terminal includes: a fifth PLC function module and a load;
所述第五PLC功能模块包括:第五PLC调制解调器、第五电力线耦合器,所述第五PLC调制解调器的一端与所述第五电力线耦合器的一端连接;The fifth PLC function module includes: a fifth PLC modem and a fifth power line coupler, and one end of the fifth PLC modem is connected to one end of the fifth power line coupler;
所述负载的第一端与所述第五电力线耦合器的另一端连接,所述负载的第二端与所述第五PLC调制解调器连接的馈线连接;The first end of the load is connected to the other end of the fifth power line coupler, and the second end of the load is connected to the feeder connected to the fifth PLC modem;
所述SSPC PBA/LRM的SSPC功能模块与所述负载第二端连接。The SSPC function module of the SSPC PBA/LRM is connected to the second end of the load.
采用本发明实施例,具有如下有益效果:一种基于固态功率控制器的电力线通信电路及系统,电力线通信电路包括:多个固态功率控制器SSPC功能模块,SSPC功能模块包括:SSPC引擎、固态开关设备SSSD、载波频率阻塞和熔断链路CFB/FL功能模块,SSPC引擎的第一端与SSSD的第一端连接,SSPC引擎的第二端与SSSD第二端连接的馈线连接,馈线用于电源输入,SSPC引擎的第三端与SSSD第三端连接的馈线连接,CFB/FL功能模块的第一端与SSSD第三端连接的所述馈线连接,CFB/FL功能模块的第二端与馈线的输出端连接,上述CFB/FL功能模块用于阻止馈线上指定的PLC信号经过CFB/FL功能模块进行传输,防止在电力线通信过程中,PLC信号传输到非预期的方向,有效的解决了飞机互联性的特定通信需求和通信传输中的不确定性,例如:不确定性的信号衰减、不确定性的馈线网络中其他各种信号源的噪声引入等。The embodiment of the present invention has the following beneficial effects: a power line communication circuit and system based on a solid state power controller, the power line communication circuit includes: a plurality of solid state power controller SSPC function modules, and the SSPC function modules include: an SSPC engine, a solid state switch Equipment SSSD, carrier frequency blocking and fuse link CFB/FL function module, the first end of the SSPC engine is connected to the first end of the SSSD, the second end of the SSPC engine is connected to the feeder connected to the second end of the SSSD, and the feeder is used for power supply Input, the third end of the SSPC engine is connected to the feeder connected to the third end of the SSSD, the first end of the CFB/FL functional module is connected to the feeder connected to the third end of the SSSD, and the second end of the CFB/FL functional module is connected to the feeder The above CFB/FL function module is used to prevent the PLC signal specified on the feeder from being transmitted through the CFB/FL function module, preventing the PLC signal from being transmitted to an unexpected direction during the power line communication process, effectively solving the problem of aircraft Specific communication requirements of interconnectivity and uncertainty in communication transmission, such as: uncertain signal attenuation, uncertain introduction of noise from various other signal sources in the feeder network, etc.
附图说明Description of drawings
为了更清楚地说明本申请实施例或现有技术中的技术方案,下面将对实施例或现有技术描述中所需要使用的附图作简单地介绍,显而易见地,下面描述中的附图仅仅是本申请的一些实施例,对于本领域普通技术人员来讲,在不付出创造性劳动的前提下,还可以根据这些附图获得其他的附图。In order to more clearly illustrate the embodiments of the present application or the technical solutions in the prior art, the following briefly introduces the accompanying drawings required for the description of the embodiments or the prior art. Obviously, the drawings in the following description are only These are some embodiments of the present application. For those of ordinary skill in the art, other drawings can also be obtained based on these drawings without any creative effort.
其中:in:
图1为本申请实施例中基于固态功率控制器的电力线通信电路的结构示意图;1 is a schematic structural diagram of a power line communication circuit based on a solid-state power controller in an embodiment of the present application;
图2为本申请实施例中CFB/FL功能模块电路的结构示意图;2 is a schematic structural diagram of a CFB/FL functional module circuit in an embodiment of the application;
图3为本申请实施例中基于固态功率控制器的电力线通信电路的另一结构示意图;3 is another schematic structural diagram of a power line communication circuit based on a solid-state power controller in an embodiment of the present application;
图4为本申请实施例中基于固态功率控制器的电力线通信电路的执行流程示意图;FIG. 4 is a schematic flowchart of an execution flow of a power line communication circuit based on a solid-state power controller in an embodiment of the present application;
图5为本申请实施例中基于固态功率控制器的电力线通信电路的另一执行流程示意图;FIG. 5 is a schematic flowchart of another execution flow of a power line communication circuit based on a solid-state power controller in an embodiment of the present application;
图6为本申请实施例中基于固态功率控制器的电力线通信电路的另一结构示意图;6 is another schematic structural diagram of a power line communication circuit based on a solid-state power controller in an embodiment of the present application;
图7为本申请实施例中基于固态功率控制器的电力线通信电路的另一执行流程示意图;FIG. 7 is a schematic flowchart of another execution flow of a power line communication circuit based on a solid-state power controller in an embodiment of the present application;
图8为本申请实施例中基于固态功率控制器的电力线通信电路的另一执行流程示意图;FIG. 8 is a schematic flowchart of another execution flow of a power line communication circuit based on a solid-state power controller in an embodiment of the present application;
图9为本申请实施例中基于固态功率控制器的电力线通信电路的另一结构示意图;FIG. 9 is another schematic structural diagram of a power line communication circuit based on a solid-state power controller in an embodiment of the present application;
图10为本申请实施例中基于固态功率控制器的电力线通信电路的另一执行流程示意图;10 is a schematic flowchart of another execution flow of a power line communication circuit based on a solid-state power controller in an embodiment of the present application;
图11为本申请实施例中基于固态功率控制器的电力线通信电路的另一执行流程示意图;11 is a schematic flowchart of another execution flow of a power line communication circuit based on a solid-state power controller in an embodiment of the present application;
图12为本申请实施例中基于固态功率控制器的电力线通信系统的结构示意图;12 is a schematic structural diagram of a power line communication system based on a solid-state power controller in an embodiment of the present application;
图13为本申请实施例中基于固态功率控制器的电力线通信系统的下游终端结构示意图。FIG. 13 is a schematic structural diagram of a downstream terminal of a power line communication system based on a solid state power controller according to an embodiment of the present application.
具体实施方式Detailed ways
下面将结合本申请实施例中的附图,对本申请实施例中的技术方案进行清楚、完整地描述,显然,所描述的实施例仅仅是本申请一部分实施例,而不是全部的实施例。基于本申请中的实施例,本领域普通技术人员在没有作出创造性劳动前提下所获得的所有其他实施例,都属于本申请保护的范围。The technical solutions in the embodiments of the present application will be clearly and completely described below with reference to the drawings in the embodiments of the present application. Obviously, the described embodiments are only a part of the embodiments of the present application, but not all of the embodiments. Based on the embodiments in the present application, all other embodiments obtained by those of ordinary skill in the art without creative work fall within the protection scope of the present application.
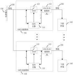
请参阅图1,为本申请实施例中基于固态功率控制器的电力线通信电路的结构示意图,电力线通信电路包括:多个SSPC功能模块110。Please refer to FIG. 1 , which is a schematic structural diagram of a power line communication circuit based on a solid-state power controller in an embodiment of the present application. The power line communication circuit includes: a plurality of
其中,SSPC功能模块110包括:SSPC引擎111、SSSD112、CFB/FL功能模块113。The
其中,SSPC为固态功率控制器(Solid-State Power Controller,SSPC)、SSSD为固态开关设备(Solid-State Switch Device,SSSD)、CFB/FL为载波频率阻塞和熔断链路(Carrier Frequency Blocking/Fuse Link,CFB/FL)。Among them, SSPC is Solid-State Power Controller (SSPC), SSSD is Solid-State Switch Device (SSSD), CFB/FL is Carrier Frequency Blocking/Fuse Link, CFB/FL).
其中,SSPC引擎111的第一端与SSSD112的第一端连接,SSPC引擎111的第二端与SSSD112第二端连接的馈线120连接,馈线120用于电源输入130,SSPC引擎111的第三端与SSSD112第三端连接的馈线120连接,CFB/FL功能模块113的第一端与SSSD112第三端连接的馈线120连接,CFB/FL功能模块113的第二端与下游终端140连接的馈线120连接。The first end of the
在本申请实施例中,SSPC引擎111用于对SSSD112的开关状态进行控制;SSPC引擎111还用于对通过馈线120且经过SSSD112的电力进行电力检测;CFB/FL功能模块113是用于阻止馈线120上指定载波频率的PLC信号经过CFB/FL功能模块113进行传输。In the embodiment of the present application, the
其中,电力检测的内容包括但不限于:电流、电压和温度等。The content of the power detection includes, but is not limited to, current, voltage, and temperature.
在本申请实施例中,通过在SSPC功能模块110中的馈线120设置CFB/FL功能模块113,使馈线120上的PLC信号传输到预期的方向,实现其馈线段的通信,有效的解决了飞机互联性的特定通信需求和通信传输中的不确定性,例如:不确定性的信号衰减、不确定性的馈线网络中其他各种信号源的噪声引入等。In the embodiment of the present application, by setting the CFB/
在本申请实施例中,CFB/FL功能模块113是一个双向的双端口电路,请参阅图2,为本申请实施例中CFB/FL功能模块113电路的结构示意图,CFB/FL功能模块包括:电容C210、电阻R220、电感器L1230、电感器L2240。In the embodiment of the present application, the CFB/FL
其中,电容C210的第一端与电阻R220的第一端连接,电容C210的第二端与电感器L1230的一端连接,电容C210的第二端与电感器L2240的一端连接,电感器L2240的另一端与电阻R220的第二端形成端口A 250,电感器L1230的另一端与电阻R220的第二端形成端口B260。The first end of capacitor C210 is connected to the first end of resistor R220, the second end of capacitor C210 is connected to one end of inductor L1230, the second end of capacitor C210 is connected to one end of inductor L2240, and the other end of inductor L2240 One end and the second end of the resistor R220 form a
在本申请实施例中,将电阻R220与电容C210串联,用于抑制CFB/FL功能模块113电路的响应;电感器L1230和电感器L2240由具有特定匝数的特殊熔丝制成,用于SSSD112短路时对馈线120的提供二级保护。In the embodiment of the present application, the resistor R220 is connected in series with the capacitor C210 to suppress the response of the CFB/FL
在本申请实施例中,CFB/FL功能模块113的第一端和CFB/FL功能模块113的第二端分别对应CFB/FL功能模块113的端口A 250和端口B 260,或者,端口B 260和端口A 250。In this embodiment of the present application, the first end of the CFB/
在本申请实施例中,图2是使用LCL滤波器电路实现具有指定特性的CFB/FL功能模块113。In the embodiment of the present application, FIG. 2 uses the LCL filter circuit to realize the CFB/
其中,上述指定特性包括但不限于:对来自馈线120上两端载波频率上的PLC信号通过CFB/FL功能模块113呈现高阻抗,即类似于滤波器的作用;对来自馈线120上的正常输入的电力通过CFB/FL功能模块113呈现非常低的阻抗,即相当于导线的作用,以避免不必要的功率损耗;对来自会危及馈线120通过CFB/FL功能模块113的过热的电流,会熔断开路,即相当于熔断器的作用。Among them, the above-mentioned specified characteristics include but are not limited to: the PLC signal from the carrier frequency at both ends of the
需要说明的是,图2所示的电路的结构示意图仅仅只是CFB/FL功能模块113电路的一个示例。It should be noted that the schematic structural diagram of the circuit shown in FIG. 2 is only an example of the circuit of the CFB/FL
其中,CFB/FL功能模块113电路的各个元件值可以由技术人员根据所使用的PLC信号的载波频率进行选择,此处不做限定。Wherein, the value of each component of the circuit of the CFB/
请参阅图3,为本申请实施例中基于固态功率控制器的电力线通信电路的另一结构示意图,在图1的基础上,电力线通信电路的SSPC功能模块110还包括:第一PLC功能模块310。Please refer to FIG. 3 , which is another schematic structural diagram of a power line communication circuit based on a solid-state power controller in an embodiment of the present application. On the basis of FIG. 1 , the
其中,第一PLC功能模块310包括:第一PLC调制解调器311、第一电力线耦合器312。The first
其中,第一PLC调制解调器311的一端与第一电力线耦合器312的一端连接,SSPC引擎111的第四端与第一PLC调制解调器311的另一端连接,第一电力线耦合器312的另一端与CFB/FL功能模块113的第二端连接。One end of the
在本申请实施例中,SSPC引擎111还用于启动第一PLC功能模块310并传输数据信息给下游终端140;SSPC引擎111还用于通过第一PLC功能模块310接收下游终端140的反馈数据;第一PLC调制解调器311用于处理PLC信号;第一电力线耦合器312用于解耦或耦合PLC信号。In this embodiment of the present application, the
其中,处理PLC信号包括:将PLC信号进行解析成数据信息传输给SSPC引擎111、将SSPC引擎111传输过来的数据信息生成PLC信号。The processing of the PLC signal includes: parsing the PLC signal into data information and transmitting it to the
其中,解耦或耦合包括:将第一PLC调制解调器311生成的PLC信号耦合到馈线120上传输给下游终端140、从馈线120上将下游终端140传输过来的PLC信号解耦下来给第一PLC调制解调器311解析。The decoupling or coupling includes: coupling the PLC signal generated by the
其中,反馈数据包括但不限于:下游终端140的电压值、电流值和温度值等。The feedback data includes, but is not limited to, the voltage value, current value, temperature value, and the like of the
请继续参阅图3,电力线通信电路还包括:第一监督控制器320。Please continue to refer to FIG. 3 , the power line communication circuit further includes: a first
其中,第一监督控制器320的第一端与外部串行数据总线330连接,第一监督控制器320的第二端与SSPC内部串行数据总线340连接,SSPC内部串行数据总线340与SSPC引擎111的第五端连接。The first end of the first
在本申请实施例中,第一监督控制器320用于通过SSPC内部串行数据总线340发送控制指令给SSPC引擎111和接收SSPC引擎111的反馈信息;第一监督控制器320还用于通过外部串行数据总线330,实现与外部接口终端之间的通信;第一监督控制器320还用于执行一般内部管理任务、下游终端140的配置控制及定期内置测试等。In this embodiment of the present application, the first
其中,SSPC内部串行数据总线340可以是:I2C等;外部串行数据总线330可以是:ARINC 429、CAN总线等;外部接口终端可以是:CMC等。The SSPC internal
其中,控制指令包括但不限于:让SSPC引擎111控制SSSD112的开关状态,让SSPC引擎111启动第一PLC功能模块并传输数据信息给下游终端140;反馈信息包括但不限于:SSSD112目前的开关状态,SSSD112所在馈线140的电压值、电流值和温度值等,下游终端140的电压值、电流值和温度值等。Wherein, the control instructions include but are not limited to: let the
请继续参阅图3,电力线通信电路还包括:第二PLC功能模块350。Please continue to refer to FIG. 3 , the power line communication circuit further includes: a second
其中,第二PLC功能模块350包括:第二PLC调制解调器351、第二电力线耦合器352。The second
其中,第二PLC调制解调器351的一端与第二电力线耦合器352的一端连接,第一监督控制器320的第三端与第二PLC调制解调器351的另一端连接,第二电力线耦合器352的另一端与馈线120的输入端连接。One end of the
在本申请实施例中,第一监督控制器320还用于通过第二PLC功能模块350,实现与外部接口终端之间的通信;第二PLC功能模块350还用于作为实现与外部接口终端的备份机制;第二PLC调制解调器351用于处理PLC信号;第二电力线耦合器352用于解耦或耦合PLC信号。In this embodiment of the present application, the first
其中,备份机制包括:外部接口终端通过外部串行数据总线330传输数据信息给第一监督控制器320的路径中,出现任何故障时,数据信息仍然可以从电源输入130的馈线120通过第二PLC功能模块350传输给第一监督控制器320。The backup mechanism includes: the external interface terminal transmits data information to the first
其中,处理PLC信号包括:将PLC信号进行解析成数据信息传输给第一监督控制器320、将第一监督控制器320传输过来的数据信息生成PLC信号。The processing of the PLC signal includes: parsing the PLC signal into data information and transmitting it to the first
其中,解耦或耦合包括:将第二PLC调制解调器351产生的PLC信号耦合到馈线120上传输给外部接口终端、从馈线120上将外部接口终端传输的PLC信号解耦下来给第二PLC调制解调器351解析。The decoupling or coupling includes: coupling the PLC signal generated by the
在一种的可行实现方式中,基于图3所示的结构示意图,请参阅图4,为本申请实施例中基于固态功率控制器的电力线通信电路的执行流程示意图,执行包括:In a feasible implementation manner, based on the schematic structural diagram shown in FIG. 3 , please refer to FIG. 4 , which is a schematic flowchart of the execution of the power line communication circuit based on the solid-state power controller in the embodiment of the present application. The execution includes:
410:第一监督控制器通过外部串行数据总线或第二PLC功能模块接收外部接口终端的数据信息。410: The first supervisory controller receives the data information of the external interface terminal through the external serial data bus or the second PLC function module.
其中,步骤410的第一监督控制器通过外部串行数据总线接收数据信息时,若检测到外部串行数据总线发生故障,外部接口终端将数据信息生成PLC信号,外部接口终端从电源输入通过将PLC信号耦合到馈线上,PLC信号由电源输入向下游终端输送和由电源输入向第二PLC功能模块输送,CFB/FL功能模块阻止PLC信号由电源输入向下游终端输送,第二PLC功能模块从馈线上解耦PLC信号,并将PLC信号解析成数据信息,第一监督控制器接收数据信息。Wherein, when the first supervisory controller in step 410 receives the data information through the external serial data bus, if it is detected that the external serial data bus fails, the external interface terminal generates the PLC signal from the data information, and the external interface terminal inputs the data from the power supply through the The PLC signal is coupled to the feeder, and the PLC signal is sent from the power input to the downstream terminal and from the power input to the second PLC function module. The CFB/FL function module prevents the PLC signal from being sent from the power input to the downstream terminal. The second PLC function module is sent from the power input to the downstream terminal. The PLC signal is decoupled on the feeder, and the PLC signal is parsed into data information, and the first supervisory controller receives the data information.
420:第一监督控制器根据数据信息发送控制指令给SSPC引擎。420: The first supervisory controller sends a control instruction to the SSPC engine according to the data information.
430:SSPC引擎根据控制指令发送数据信息给第一PLC功能模块。430: The SSPC engine sends data information to the first PLC function module according to the control instruction.
其中,步骤430的SSPC引擎还可以根据控制指令的数据信息对SSSD的开关状态进行控制。The SSPC engine in
440:第一PLC功能模块根据数据信息生成PLC信号,并耦合到馈线上。440: The first PLC function module generates a PLC signal according to the data information, and couples it to the feeder.
450:PLC信号在馈线上到处输送。450: The PLC signal is sent everywhere on the feeder.
其中,步骤450的PLC信号在馈线上由下游终端向SSSD输送和由SSSD向下游终端输送。Wherein, the PLC signal in
460:CFB/FL功能模块阻止馈线上的PLC信号经过CFB/FL功能模块进行输送。460: The CFB/FL function module prevents the PLC signal on the feeder from being transmitted through the CFB/FL function module.
其中,步骤460的CFB/FL功能模块阻止PLC信号由下游终端向SSSD输送。The CFB/FL functional module in
470:下游终端从馈线上将PLC信号解耦下来。470: The downstream terminal decouples the PLC signal from the feeder.
在另一种可行实现方式中,基于图3所示的结构示意图,请参阅图5,为本申请实施例中基于固态功率控制器的电力线通信电路的另一执行流程示意图,另一执行包括:In another feasible implementation manner, based on the schematic structural diagram shown in FIG. 3 , please refer to FIG. 5 , which is another schematic flowchart of execution of the power line communication circuit based on the solid-state power controller in the embodiment of the present application. Another execution includes:
510:下游终端将PLC信号耦合到馈线上。510: The downstream terminal couples the PLC signal to the feeder.
其中,步骤510的下游终端将PLC信号耦合到馈线上,要基于至少执行一次步骤410至步骤470。Wherein, the downstream terminal of
520:PLC信号在馈线上到处输送。520: The PLC signal is transmitted everywhere on the feeder.
其中,步骤520的PLC信号由下游终端向SSSD输送和由下游终端向第一PLC功能模块输送。Wherein, the PLC signal in
530:CFB/FL功能模块阻止馈线上的PLC信号经过CFB/FL功能模块进行输送。530: The CFB/FL function module prevents the PLC signal on the feeder from being transmitted through the CFB/FL function module.
其中,步骤530的CFB/FL功能模块阻止PLC信号由下游终端向SSSD输送。The CFB/FL functional module in
540:第一PLC功能模块从馈线上解耦PLC信号,并生成数据信息发送给SSPC引擎。540: The first PLC function module decouples the PLC signal from the feeder, and generates data information and sends it to the SSPC engine.
550:SSPC引擎根据数据信息生成反馈信息。550: The SSPC engine generates feedback information according to the data information.
其中,步骤550的SSPC引擎根据数据信息生成反馈信息,还可以是SSPC引擎根据对通过SSSD的电力进行电力检测,并将电力检测生成反馈信息。Wherein, the SSPC engine in
其中,步骤550的SSPC引擎还可以在执行完步骤410至步骤430时,就生成反馈信息。The SSPC engine in
560:第一监督控制器根据反馈信息发送数据信息给外部接口终端或发送控制指令给SSPC引擎。560: The first supervisory controller sends data information to the external interface terminal or sends a control instruction to the SSPC engine according to the feedback information.
其中,步骤560的第一监督控制器根据反馈信息发送数据信息给外部接口终端包括:可以是通过外部数据总线发送数据信息给外部接口终端;还可以是通过第二PLC功能模块发送数据信息给外部接口终端,第二PLC功能模块将数据信息生成PLC信号,并将PLC信号耦合到馈线上,通过馈线从电源输入将PLC信号输送给外部接口终端;还可以是通过外部数据总线发送数据信息给外部接口终端,检测到外部串行数据总线出现故障,将数据信息重新通过第二PLC功能模块发送数据信息给外部接口终端。The sending of the data information to the external interface terminal by the first supervisory controller in step 560 according to the feedback information includes: sending the data information to the external interface terminal through the external data bus; or sending the data information to the external interface terminal through the second PLC function module The interface terminal, the second PLC function module generates PLC signals from the data information, couples the PLC signals to the feeder, and transmits the PLC signal to the external interface terminal from the power input through the feeder; it can also send data information to the external through the external data bus. The interface terminal detects the failure of the external serial data bus, and sends the data information to the external interface terminal through the second PLC function module again.
其中,步骤560的第一监督控制器还可以是根据反馈信息发送控制指令给SSPC引擎,此时,SSPC引擎根据控制指令需求,执行步骤420至步骤470。The first supervisory controller in step 560 may also send a control instruction to the SSPC engine according to the feedback information. At this time, the SSPC engine executes
其中,步骤560的第一监督控制器还可以根据反馈信息不做任何操作。Wherein, the first supervisory controller in step 560 may also do nothing according to the feedback information.
在本申请实施例中,通过在SSPC功能模块110中的馈线120设置CFB/FL功能模块113,使第一PLC功能模块310与下游终端140之间的PLC信号、第二PLC功能模块350与外部接口终端之间的PLC信号按定预期的方向传输,有效的解决了飞机互联性的特定通信需求,以及第一PLC功能模块310、第二PLC功能模块350和其他的PLC功能模块在耦合或解耦过程中的不确定性的信号衰减、不确定性的馈线网络中其他各种信号源的噪声引入等。In the embodiment of the present application, by setting the CFB/
请参阅图6,为本申请实施例中基于固态功率控制器的电力线通信电路的另一结构示意图,在图1的基础上,电力线通信电路还包括:第三PLC功能模块610、第二监督控制器620、第一解复用器630。Please refer to FIG. 6 , which is another schematic structural diagram of a power line communication circuit based on a solid-state power controller in an embodiment of the present application. On the basis of FIG. 1 , the power line communication circuit further includes: a third
第三PLC功能模块610包括:第三PLC调制解调器611、第三电力线耦合器612,第三PLC调制解调器611的一端与第三电力线耦合器612的一端连接,第二监督控制器620的第一端与外部串行数据总线330连接,第二监督控制器620的第二端与第一解复用器630的第一端连接,第二监督控制器620的第三端与第三PLC调制解调器611的另一端连接,第二监督控制器620的第四端与SSPC内部串行数据总线340连接,SSPC内部串行数据总线340与SSPC引擎111的第四端连接,第三电力线耦合器612的另一端与第一解复用器630的第二端连接,第一解复用器630具有多个第三端,且第一解复用器630的一个第三端与一个CFB/FL功能模块113的第二端连接。The third PLC
在本申请实施例中,第二监督控制器620用于通过SSPC内部串行数据总线340发送控制指令给SSPC引擎111和接收SSPC引擎111的反馈信息;第二监督控制器620还用于发送通道选择离散信号给第一解复用器630和启动第三PLC功能模块610并传输数据信息给下游终端140;第二监督控制器620还用于通过第三PLC功能模块610接收下游终端140的反馈数据;第二监督控制器620还用于执行一般内部管理任务、下游终端140的配置控制及定期内置测试等;第一解复用器630用于根据通道选择离散信号选择对应的下游终端140通道;第三PLC调制解调器611用于处理PLC信号;第三电力线耦合器612用于解耦或耦合PLC信号。In this embodiment of the present application, the second
其中,控制指令包括但不限于:让SSPC引擎111控制SSSD112的开关状态;反馈信息包括但不限于:SSSD112目前的开关状态,SSSD112所在馈线120的电压值、电流值和温度值等;反馈数据包括但不限于:下游终端140的电压值、电流值和温度值等。Wherein, the control instructions include but are not limited to: let the
其中,处理PLC信号包括:将PLC信号进行解析成数据信息传输给第二监督控制器620、将第二监督控制器620传输过来的数据信息生成PLC信号。The processing of the PLC signal includes: parsing the PLC signal into data information and transmitting it to the second
其中,解耦或耦合包括:将第三PLC调制解调器611产生的PLC信号耦合到馈线120上传输给下游终端140、从馈线120上将下游终端140传输的PLC信号解耦下来给第一PLC调制解调器611解析。The decoupling or coupling includes: coupling the PLC signal generated by the
请继续参阅图6,电力线通信电路还包括:第一解复用器630的一个第三端与馈线120的输入端连接。Please continue to refer to FIG. 6 , the power line communication circuit further includes: a third end of the
在本申请实施例中,第一解复用器630的一个第三端与馈线120的输入端连接的通道被设置为默认通道,第一解复用器630还用于根据通道选择离散信号选择选择默认通道;第二监督控制器620还用于通过第三PLC功能模块610,实现与外部接口终端之间的通信。In this embodiment of the present application, a channel connecting a third end of the
其中,实现与外部接口终端之间的通信包括:启动第三PLC功能模块610并传输数据信息给外部接口终端、通过第三PLC功能模块610接收外部接口终端的数据信息。The communication with the external interface terminal includes: starting the third
其中,解耦或耦合还包括:将第三PLC调制解调器611产生的PLC信号耦合到馈线120上传输给外部接口终端、从馈线120上将外部接口终端传输的PLC信号解耦下来给第三PLC调制解调器611解析。The decoupling or coupling also includes: coupling the PLC signal generated by the
在一种的可行实现方式中,基于图6所示结构图,请参阅图7,为本申请实施例中基于固态功率控制器的电力线通信电路的另一执行流程示意图,另一执行包括:In a possible implementation manner, based on the structural diagram shown in FIG. 6 , please refer to FIG. 7 , which is another execution flowchart of the solid-state power controller-based power line communication circuit in the embodiment of the present application, and another execution includes:
710:第二监督控制器通过外部串行数据总线或第三PLC功能模块接收外部接口终端的数据信息。710: The second supervisory controller receives the data information of the external interface terminal through the external serial data bus or the third PLC function module.
其中,步骤710的第二监督控制器通过外部串行数据总线接收数据信息时,检测到外部串行数据总线发生故障,外部接口终端将数据信息生成PLC信号,外部接口终端从电源输入通过将PLC信号耦合到馈线上,PLC信号由电源输入向下游终端输送和由电源输入向第二PLC功能模块输送,CFB/FL功能模块阻止PLC信号由电源输入向下游终端输送,第一解复用器从馈线上接收PLC信号,若第一解复用器不为默认通道(初次执行时为默认通道),第二监督控制器将通道选择离散信号发送给第一解复用器,第二PLC功能模块从第一解复用器上解耦PLC信号,并根据PLC信号解析成数据信息,第二监督控制器接收数据信息。Wherein, when the second supervisory controller in
720:第二监督控制器根据数据信息生成新的数据信息和通道选择离散信号发送给第三PLC功能模块和第一解复用器。720: The second supervisory controller generates new data information and channel selection discrete signals according to the data information, and sends them to the third PLC function module and the first demultiplexer.
其中,步骤720的第二监督控制器还可以根据数据信息生成控制指令发送给SSPC引擎,SSPC引擎根据控制指令需求,控制SSSD的开关状态等。Wherein, the second supervisory controller in
730:第三PLC功能模块根据数据信息生成PLC信号,并耦合到第一解复用器上。730: The third PLC function module generates a PLC signal according to the data information, and couples it to the first demultiplexer.
740:第一解复用器根据通道选择离散信号选择对应通道,并将PLC信号传输到馈线上。740: The first demultiplexer selects a corresponding channel according to the channel selection discrete signal, and transmits the PLC signal to the feeder.
750:PLC信号在馈线上到处输送。750: The PLC signal is sent everywhere on the feeder.
其中,步骤750的PLC信号在馈线上由下游终端向SSSD输送和由SSSD向下游终端输送。The PLC signal in
760:CFB/FL功能模块阻止馈线上的PLC信号经过CFB/FL功能模块进行输送。760: The CFB/FL function module prevents the PLC signal on the feeder from being transmitted through the CFB/FL function module.
其中,在步骤760中,若步骤740的通道不是默认通道,CFB/FL功能模块阻止PLC信号由下游终端向SSSD输送;若步骤940的通道是默认通道,CFB/FL功能模块阻止PLC信号由SSSD向下游终端输送。Wherein, in
770:下游终端从馈线上将PLC信号解耦下来。770: The downstream terminal decouples the PLC signal from the feeder.
其中,在步骤770中,若步骤740的通道不是默认通道,下游终端从馈线上将PLC信号解耦下来;若步骤740的通道是默认通道,外部接口终端从馈线上将PLC信号解耦下来。Wherein, in
在另一种可行实现方式中,基于图6所示结构图,请参阅图8,为本申请实施例中基于固态功率控制器的电力线通信电路的另一执行流程示意图,另一执行包括:In another feasible implementation manner, based on the structural diagram shown in FIG. 6 , please refer to FIG. 8 , which is another execution flow diagram of the solid-state power controller-based power line communication circuit in the embodiment of the present application. Another execution includes:
810:下游终端将PLC信号耦合到馈线上。810: The downstream terminal couples the PLC signal to the feeder.
其中,步骤810的下游终端将PLC信号耦合到馈线上,要基于至少执行一次步骤710至步骤770。Wherein, the downstream terminal of
820:PLC信号在馈线上到处输送。820: The PLC signal is sent everywhere on the feeder.
其中,步骤820的PLC信号在馈线上由下游终端向SSSD输送和由SSSD向下游终端输送。Wherein, the PLC signal in
830:CFB/FL功能模块阻止馈线上的PLC信号经过CFB/FL功能模块进行输送。830: The CFB/FL function module prevents the PLC signal on the feeder from being transmitted through the CFB/FL function module.
其中,步骤830的CFB/FL功能模块阻止PLC信号由下游终端向SSSD输送。The CFB/FL functional module in
840:第一解复用器从馈线上接收PLC信号,并输送给第三PLC功能模块。840: The first demultiplexer receives the PLC signal from the feeder, and transmits it to the third PLC function module.
850:第三PLC功能模块从第一解复用器上解耦PLC信号,并解析成数据信息发送给第二监督控制器。850: The third PLC function module decouples the PLC signal from the first demultiplexer, parses it into data information, and sends it to the second supervisory controller.
860:第二监督控制器根据数据信息生成新的数据信息发送给外部接口终端、生成新的数据信息发送给第三PLC功能模块或生成控制指令发送给SSPC引擎。860: The second supervisory controller generates new data information according to the data information and sends it to the external interface terminal, generates new data information and sends it to the third PLC function module, or generates a control instruction and sends it to the SSPC engine.
其中,步骤860的第二监督控制器根据数据信息生成新的数据信息给外部接口终端包括:可以是通过外部数据总线发送数据信息给外部接口终端;还可以是通过第三PLC功能模块发送数据信息给外部接口终端,第一监督控制器将通道选择离散信号发送给第一解复用器,第三PLC功能模块将新的数据信息生成PLC信号,并将PLC信号耦合到第一解复用器上,第一解复用器根据通道选择离散信号选择默认通道,并将接收到的PLC信号输送到馈线上,通过馈线从电源输入将PLC信号输送给外部接口终端;还可以是通过外部数据总线发送数据信息给外部接口终端,检测到外部串行数据总线出现故障,将数据信息重新通过第三PLC功能模块发送给外部接口终端;第二监督控制器还可以根据数据信息不做任何操作。Wherein, the second supervisory controller in
其中,步骤860的第二监督控制器根据数据信息生成新的数据信息发送给第三PLC功能模块可执行步骤720至步骤770。Wherein, the second supervisory controller in
其中,步骤860的第二监督控制器根据数据信息生成控制指令发送给SSPC引擎,SSPC引擎可以根据控制指令对SSSD的开关状态进行控制。Wherein, the second supervisory controller in
在本申请实施例中,通过在SSPC功能模块110中的馈线120设置CFB/FL功能模块113,使第三PLC功能模块610与下游终端140和外部接口终端之间的PLC信号按定预期的方向传输,有效的解决了飞机互联性的特定通信需求,以及第三PLC功能模块610和其他的PLC功能模块在耦合或解耦过程中的不确定性的信号衰减、不确定性的馈线网络中其他各种信号源的噪声引入等。In the embodiment of the present application, by setting the CFB/
请参阅图9,为本申请实施例中基于固态功率控制器的电力线通信电路的另一结构示意图,在图1的基础上,电力线通信电路还包括:第四PLC功能模块910、第三监督控制器920、第二解复用器930、DCSI 940。Please refer to FIG. 9 , which is another schematic structural diagram of a power line communication circuit based on a solid-state power controller in an embodiment of the present application. On the basis of FIG. 1 , the power line communication circuit further includes: a fourth
其中,DCSI为数字通道选择接口(Digital Channel Selection Interface,DCSI)。The DCSI is a digital channel selection interface (Digital Channel Selection Interface, DCSI).
其中,第四PLC功能模块910包括:第四PLC调制解调器921、第四电力线耦合器922。The fourth
其中,第四PLC调制解调器921的一端与第四电力线耦合器922的一端连接,第三监督控制器920的第一端与外部串行数据总线330连接,第三监督控制器920的第二端与SSPC内部串行数据总线340连接,SSPC内部串行数据总线340与SSPC引擎111的第四端连接,SSPC内部串行数据总线340与第四PLC调制解调器921的另一端连接,SSPC内部串行数据总线340与DCSI 940的一端连接,DCSI940的另一端与第二解复用器930的第一端连接,第二解复用器930的第二端与第四电力线耦合器922的另一端连接,第二解复用器930具有多个第三端,且第二解复用器930的一个第三端与一个CFB/FL功能模块113的第二端连接。One end of the
在本申请实施例中,第三监督控制器910用于通过SSPC内部串行数据总线340发送控制指令给SSPC引擎111和接收SSPC引擎111的反馈信息;SSPC引擎111还用于启动第四PLC功能模块921并传输数据信息给下游终端140;SSPC引擎111还用于通过第四PLC功能模块920接收下游终端140的反馈数据;SSPC引擎111还用于发送通道选择离散信号;第三监督控制器910还用于执行一般内部管理任务、下游终端140的配置控制及定期内置测试等;连接器DCSI940用于接收通道选择离散信号;第二解复用器930用于根据通道选择离散信号选择对应的下游终端140通道;第四PLC调制解调器921用于处理PLC信号;第四电力线耦合器922用于解耦或耦合PLC信号。In this embodiment of the present application, the third
其中,控制指令包括但不限于:让SSPC引擎111控制SSSD112的开关状态、让SSPC引擎111启动第一PLC功能模块并传输数据信息、让SSPC引擎111通过第四PLC功能模块920接收下游终端140的反馈数据;反馈信息包括但不限于:SSSD112目前的开关状态,SSSD112所在馈线120的电压值、电流值和温度值、下游终端140的电压值、电流值和温度值等;反馈数据包括但不限于:下游终端140的电压值、电流值和温度值等。The control instructions include, but are not limited to: allowing the
其中,处理PLC信号包括:将PLC信号进行解析成数据信息传输给SSPC引擎111、将SSPC引擎111传输过来的数据信息生成PLC信号。The processing of the PLC signal includes: parsing the PLC signal into data information and transmitting it to the
其中,解耦或耦合包括:将第四PLC调制解调器921产生的PLC信号耦合到馈线120上传输给下游终端140、从馈线120上将下游终端140传输的PLC信号解耦下来给第四PLC调制解调器921解析。The decoupling or coupling includes: coupling the PLC signal generated by the
请继续参阅图9,电力线通信电路还包括:第二解复用器930的一个第三端与馈线120的输入端连接。Please continue to refer to FIG. 9 , the power line communication circuit further includes: a third end of the
在本申请实施例中,第二解复用器930的一个第三端与馈线120的输入端连接被设置为默认通道,第二解复用器930还用于根据通道选择离散信号选择默认通道;第三监督控制器910还用于通过第四PLC功能模块920,实现与外部接口终端之间的通信;第四PLC功能模块920通过默认通道还可以用于作为实现与外部接口终端的第一备份机制;SSPC引擎111还用于作为实现与外部接口终端的第二备份机制。In this embodiment of the present application, a third end of the
其中,解耦或耦合还包括:将第四PLC调制解调器921产生的PLC信号耦合到馈线120上传输给外部接口终端、从馈线120上将外部接口终端传输的PLC信号解耦下来给第四PLC调制解调器921解析。The decoupling or coupling also includes: coupling the PLC signal generated by the
其中,第一备份机制包括:外部串行数据总线330传输数据信息给第三监督控制器910的路径中,出现任何故障时,数据信息仍然可以从电源输入130的馈线120通过第二解复用器930和第四PLC功能模块920传输给SSPC引擎111。The first backup mechanism includes: in the path of the external
其中,第二备份机制包括:外部串行数据总线330传输数据信息给第三监督控制器910,第三监督控制器910传输控制指令给SSPC引擎111的路径中,出现任何故障时,数据信息仍然可以从电源输入130的馈线120通过第二解复用器和第四PLC功能模块传输给SSPC引擎。The second backup mechanism includes: the external
在一种的可行实现方式中,基于图9所示结构图,请参阅图10,为本申请实施例中基于固态功率控制器的电力线通信电路的另一执行流程示意图,另一执行包括:In a feasible implementation manner, based on the structural diagram shown in FIG. 9 , please refer to FIG. 10 , which is another execution flow diagram of the solid-state power controller-based power line communication circuit in the embodiment of the present application. Another execution includes:
1010:第三监督控制器通过外部串行数据总线或第四PLC功能模块接收外部接口终端的数据信息。1010: The third supervisory controller receives the data information of the external interface terminal through the external serial data bus or the fourth PLC function module.
其中,步骤1010的第三监督控制器通过外部串行数据总线接收数据信息时,检测到外部串行数据总线发生故障,外部接口终端将数据信息生成PLC信号,外部接口终端从电源输入通过将PLC信号耦合到馈线上,PLC信号由电源输入向下游终端输送和由电源输入向第四PLC功能模块输送,CFB/FL功能模块阻止PLC信号由电源输入向下游终端输送,若第二解复用器不为默认通道(初次执行为默认通道),SSPC引擎发送通道选择离散信号给DCSI,第二解复用器通过DCSI接收到通道选择离散信号,并选择默认通道,第二解复用器从馈线上接收PLC信号,第四PLC功能模块从第二解复用器上解耦PLC信号,并根据PLC信号解析成数据信息,第三监督控制器接收数据信息。Wherein, when the third supervisory controller in
其中,步骤1010的第三监督控制器通过外部串行数据总线接收数据信息时,检测到第三监督控制器发生故障,外部接口终端将数据信息生成PLC信号,外部接口终端从电源输入通过将PLC信号耦合到馈线上,PLC信号由电源输入向下游终端输送和由电源输入向第四PLC功能模块输送,CFB/FL功能模块阻止PLC信号由电源输入向下游终端输送,若第二解复用器不为默认通道(初次执行为默认通道),SSPC引擎发送通道选择离散信号给DCSI,第二解复用器通过DCSI接收到通道选择离散信号,并选择默认通道,第二解复用器从馈线上接收PLC信号,第四PLC功能模块从第二解复用器上解耦PLC信号,并根据PLC信号解析成数据信息,SSPC引擎接收数据信息。Wherein, when the third supervisory controller in
1020:第三监督控制器根据数据信息生成新的控制指令发送给SSPC引擎。1020: The third supervisory controller generates a new control instruction according to the data information and sends it to the SSPC engine.
其中,步骤1020的SSPC引擎还可以根据控制指令对SSSD的开关状态进行控制;若监督控制器发生故障,不用执行步骤1010和步骤1020,此时,SSPC引擎拥有第三监督控制器的部分功能,可通过第四PLC功能模块与外部接口终端和下游终端取得通信功能。Wherein, the SSPC engine in
1030:SSPC引擎根据控制指令生成数据信息和通道选择离散信号发送给第四功能模块和第二解复用器。1030: The SSPC engine generates data information and channel selection discrete signals according to the control instruction and sends them to the fourth functional module and the second demultiplexer.
其中,步骤1030的SSPC引擎根据控制指令生成数据信息和通道选择离散信号发送给第四功能模块和第二解复用器后,直接向第三监督控制器发生反馈信息。The SSPC engine in
其中,步骤1030的通道选择离散信号发送DCSI,DCSI再把通道选择离散信号发送第二解复用器;Wherein, the channel selection discrete signal in
1040:第四PLC功能模块根据数据信息生成PLC信号,并耦合到第二解复用器上。1040: The fourth PLC function module generates a PLC signal according to the data information, and couples it to the second demultiplexer.
1050:第二解复用器根据通道选择离散信号选择对应通道,并将PLC信号传输到馈线上。1050: The second demultiplexer selects a corresponding channel according to the channel selection discrete signal, and transmits the PLC signal to the feeder.
1060:PLC信号在馈线上到处输送。1060: The PLC signal is sent everywhere on the feeder.
其中,步骤1060的PLC信号在馈线上由下游终端向SSSD输送和由SSSD向下游终端输送。Wherein, the PLC signal in
1070:CFB/FL功能模块阻止馈线上的PLC信号经过CFB/FL功能模块进行输送。1070: The CFB/FL function module prevents the PLC signal on the feeder from being transmitted through the CFB/FL function module.
其中,在步骤1070中,若步骤1050的通道不是默认通道,CFB/FL功能模块阻止PLC信号由下游终端向SSSD输送;若步骤1050的通道是默认通道,CFB/FL功能模块阻止PLC信号由SSSD向下游终端输送。Wherein, in
1080:下游终端从馈线上将PLC信号解耦下来。1080: The downstream terminal decouples the PLC signal from the feeder.
其中,在步骤1080中,若步骤1050的通道不是默认通道,下游终端从馈线上将PLC信号解耦下来;若步骤1050的通道是默认通道,外部接口终端从馈线上将PLC信号解耦下来。Wherein, in
在另一种的可行实现方式中,基于图9所示结构图,请参阅图11,为本申请实施例中基于固态功率控制器的电力线通信电路的另一执行流程示意图,另一执行包括:In another feasible implementation manner, based on the structural diagram shown in FIG. 9 , please refer to FIG. 11 , which is another schematic flowchart of execution of the power line communication circuit based on the solid-state power controller in the embodiment of the present application. Another execution includes:
1110:下游终端将PLC信号耦合到馈线上。1110: The downstream terminal couples the PLC signal to the feeder.
其中,步骤1110的下游终端将PLC信号耦合到馈线上,要基于至少执行一次步骤1010至步骤1080。Wherein, the downstream terminal of
1120:PLC信号在馈线上到处输送。1120: The PLC signal is sent everywhere on the feeder.
其中,步骤1120的PLC信号在馈线上由下游终端向SSSD输送和由SSSD向下游终端输送。The PLC signal in
1130:CFB/FL功能模块阻止馈线上的PLC信号经过CFB/FL功能模块进行输送。1130: The CFB/FL function module prevents the PLC signal on the feeder from being transmitted through the CFB/FL function module.
其中,步骤1130的CFB/FL功能模块阻止馈线上的PLC信号由下游终端向SSSD输送。The CFB/FL functional module in
1140:第二解复用器从馈线上接收PLC信号,并输送给第四PLC功能模块。1140: The second demultiplexer receives the PLC signal from the feeder, and transmits it to the fourth PLC function module.
其中,步骤1140的第二解复用器会提前通过DCSI接收到SSPC引擎发送的通道选择离散信号,并选择对应的通道。The second demultiplexer in
1150:第四PLC功能模块从第二解复用器上解耦PLC信号,并解析成数据信息发送给SSPC引擎。1150: The fourth PLC function module decouples the PLC signal from the second demultiplexer, parses it into data information, and sends it to the SSPC engine.
1160:SSPC引擎根据数据信息生成反馈信息。1160: The SSPC engine generates feedback information according to the data information.
其中,在步骤1160中,若检测到第三监督控制器发生故障,SSPC引擎可通过第四PLC功能模块向外部接口终端反馈信息,SSPC引擎还可以根据数据信息进行控制操作,SSPC引擎还可以根据数据信息不做任何操作。Wherein, in
1170:第三监督控制器根据反馈信息生成数据信息发送给外部接口终端或生成控制指令发送给SSPC引擎。1170: The third supervisory controller generates data information and sends it to the external interface terminal according to the feedback information, or generates a control instruction and sends it to the SSPC engine.
其中,若第三监督控制器出现故障,则不执行此步骤1170;步骤1170的第三监督控制器根据数据信息生成新的数据信息给外部接口终端包括:可以是通过外部串行数据总线发送数据信息给外部接口终端;还可以是通过第四PLC功能模块发送数据信息给外部接口终端。Wherein, if the third supervisory controller fails, this
其中,步骤1170的第二监督控制器根据数据信息生成控制指令发送给SSPC引擎,可执行步骤1020至步骤1080。Wherein, the second supervisory controller in
在本申请实施例中,通过在SSPC功能模块110中的馈线120设置CFB/FL功能模块113,使第四PLC功能模块920与下游终端140和外部接口终端之间的PLC信号按定预期的方向传输,有效的解决了飞机互联性的特定通信需求,以及第四PLC功能模块920和其他的PLC功能模块在耦合或解耦过程中的不确定性的信号衰减、不确定性的馈线网络中其他各种信号源的噪声引入等。In the embodiment of the present application, by setting the CFB/
请参阅图12,为本申请实施例中基于固态功率控制器的电力线通信系统的结构示意,电力线通信系统包括:PDP1210、多个SPDB1220;Please refer to FIG. 12 , which is a schematic structural diagram of a power line communication system based on a solid-state power controller in an embodiment of the present application. The power line communication system includes: a PDP1210 and a plurality of SPDB1220;
其中,SPDB1220包括:多个SSPC PBA/LRM1230,SSPC PBA/LRM1230为上述实施例中基于固态功率控制器的电力线通信电路的任意一个实施例中的结构,PDP1210具有多个第一端,且PDP1210的一个第一端与一个或多个SSPC PBA/LRM1230连接。The SPDB1220 includes: a plurality of SSPC PBA/LRM1230, the SSPC PBA/LRM1230 is the structure of any one of the above-mentioned embodiments of the solid-state power controller-based power line communication circuit, the PDP1210 has a plurality of first ends, and the PDP1210 has a plurality of first terminals. A first end is connected to one or more SSPC PBA/LRM1230s.
在本申请实施例中,可以理解的是,PDP1210、SPDB1220、SSPC PBA/LRM1230都是现有技术。In the embodiments of the present application, it can be understood that PDP1210, SPDB1220, and SSPC PBA/LRM1230 are all existing technologies.
其中,PDP为主配电盘(Power Distribution Panel,PDP)、SPDB为次级配电箱(Secondary Power Distribution Box,SPDB)、PBA/LRM为印制电路板组件或者航线可更换模块(Printed Board Assembly/Line Replaceable Module,PBA/LRM)。Among them, PDP is the main power distribution panel (Power Distribution Panel, PDP), SPDB is the secondary power distribution box (Secondary Power Distribution Box, SPDB), and PBA/LRM is the printed circuit board assembly or the route replaceable module (Printed Board Assembly/Line). Replaceable Module, PBA/LRM).
请参阅图13,为本申请实施例中基于固态功率控制器的电力线通信系统的下游终端结构示意图电力线通信系统还包括:多个下游终端140。Please refer to FIG. 13 , which is a schematic structural diagram of a downstream terminal of a power line communication system based on a solid-state power controller in an embodiment of the present application. The power line communication system further includes: a plurality of
其中,下游终端140包括:第五PLC功能模块1310、负载1320;The
其中,第五PLC功能模块1310包括:第五PLC调制解调器1311、第五电力线耦合器1312,第五PLC调制解调器1311的一端与第五电力线耦合器1312的一端连接,负载1320的第一端与第五电力线耦合器1312的另一端连接,负载1320的第二端与第五PLC调制解调器1311连接的馈线120连接,SSPC PBA/LRM1230的SSPC功能模块110与负载1320第二端连接。The fifth PLC functional module 1310 includes: a
在本申请实施例中,第五PLC调制解调器1311用于处理PLC信号;第五电力线耦合器1312用于解耦或耦合PLC信号。In this embodiment of the present application, the
其中,处理PLC信号包括:将PLC信号进行解析成数据信息传输给负载1320、将负载1320传输过来的数据信息生成PLC信号。The processing of the PLC signal includes: parsing the PLC signal into data information and transmitting it to the
其中,解耦或耦合包括:将第五PLC调制解调器1311生成的PLC信号耦合到馈线120上传输给下游终端140、从馈线120上将下游终端140传输的PLC信号解耦下来给第五PLC调制解调器1311解析。The decoupling or coupling includes: coupling the PLC signal generated by the
以上实施例的各技术特征可以进行任意的组合,为使描述简洁,未对上述实施例中的各个技术特征所有可能的组合都进行描述,然而,只要这些技术特征的组合不存在矛盾,都应当认为是本说明书记载的范围。The technical features of the above embodiments can be combined arbitrarily. In order to make the description simple, all possible combinations of the technical features in the above embodiments are not described. However, as long as there is no contradiction in the combination of these technical features It is considered to be the range described in this specification.
以上所述实施例仅表达了本申请的几种实施方式,其描述较为具体和详细,但并不能因此而理解为对本申请专利范围的限制。应当指出的是,对于本领域的普通技术人员来说,在不脱离本申请构思的前提下,还可以做出若干变形和改进,这些都属于本申请的保护范围。因此,本申请专利的保护范围应以所附权利要求为准。The above-mentioned embodiments only represent several embodiments of the present application, and the descriptions thereof are relatively specific and detailed, but should not be construed as a limitation on the scope of the patent of the present application. It should be pointed out that for those skilled in the art, without departing from the concept of the present application, several modifications and improvements can be made, which all belong to the protection scope of the present application. Therefore, the scope of protection of the patent of the present application shall be subject to the appended claims.
| Application Number | Priority Date | Filing Date | Title |
|---|---|---|---|
| CN202210378069.2ACN114844529B (en) | 2022-04-12 | 2022-04-12 | Power line communication circuit and system based on solid-state power controller |
| Application Number | Priority Date | Filing Date | Title |
|---|---|---|---|
| CN202210378069.2ACN114844529B (en) | 2022-04-12 | 2022-04-12 | Power line communication circuit and system based on solid-state power controller |
| Publication Number | Publication Date |
|---|---|
| CN114844529Atrue CN114844529A (en) | 2022-08-02 |
| CN114844529B CN114844529B (en) | 2024-02-23 |
| Application Number | Title | Priority Date | Filing Date |
|---|---|---|---|
| CN202210378069.2AActiveCN114844529B (en) | 2022-04-12 | 2022-04-12 | Power line communication circuit and system based on solid-state power controller |
| Country | Link |
|---|---|
| CN (1) | CN114844529B (en) |
| Publication number | Priority date | Publication date | Assignee | Title |
|---|---|---|---|---|
| JP2006005586A (en)* | 2004-06-16 | 2006-01-05 | Matsushita Electric Works Ltd | Switch with feed through power line communication function |
| CN101312362A (en)* | 2007-05-25 | 2008-11-26 | 江苏林洋电子有限公司 | Power line carrier and radio frequency bi-network electrical energy meter, communication method thereof |
| CN104242991A (en)* | 2014-08-29 | 2014-12-24 | 戴葵 | Ultra-wide-band power line carrier communication blocker structure |
| CN105530030A (en)* | 2016-02-17 | 2016-04-27 | 云南电网有限责任公司电力科学研究院 | A communication system and communication method based on high-speed power line carrier communication |
| CN106788606A (en)* | 2017-03-10 | 2017-05-31 | 张洋 | A kind of electric line carrier communication method |
| CN206865454U (en)* | 2017-03-10 | 2018-01-09 | 张洋 | A kind of electric line carrier communication control system |
| US20200266855A1 (en)* | 2019-02-20 | 2020-08-20 | Honeywell Limited | Secondary electric power distribution system (sepds) to facilitate aircraft connectivity |
| CN112748681A (en)* | 2020-11-26 | 2021-05-04 | 浙江捷昌线性驱动科技股份有限公司 | Motor control system and lift table based on power line carrier communication |
| CN215344567U (en)* | 2021-04-30 | 2021-12-28 | 佛山市顺德区美的电子科技有限公司 | Power line communication device and air conditioning system based on power line communication |
| Publication number | Priority date | Publication date | Assignee | Title |
|---|---|---|---|---|
| JP2006005586A (en)* | 2004-06-16 | 2006-01-05 | Matsushita Electric Works Ltd | Switch with feed through power line communication function |
| CN101312362A (en)* | 2007-05-25 | 2008-11-26 | 江苏林洋电子有限公司 | Power line carrier and radio frequency bi-network electrical energy meter, communication method thereof |
| CN104242991A (en)* | 2014-08-29 | 2014-12-24 | 戴葵 | Ultra-wide-band power line carrier communication blocker structure |
| CN105530030A (en)* | 2016-02-17 | 2016-04-27 | 云南电网有限责任公司电力科学研究院 | A communication system and communication method based on high-speed power line carrier communication |
| CN106788606A (en)* | 2017-03-10 | 2017-05-31 | 张洋 | A kind of electric line carrier communication method |
| CN206865454U (en)* | 2017-03-10 | 2018-01-09 | 张洋 | A kind of electric line carrier communication control system |
| US20200266855A1 (en)* | 2019-02-20 | 2020-08-20 | Honeywell Limited | Secondary electric power distribution system (sepds) to facilitate aircraft connectivity |
| CN111600635A (en)* | 2019-02-20 | 2020-08-28 | 霍尼韦尔有限公司 | Secondary power distribution system (SEPDS) for facilitating aircraft connectivity |
| CN112748681A (en)* | 2020-11-26 | 2021-05-04 | 浙江捷昌线性驱动科技股份有限公司 | Motor control system and lift table based on power line carrier communication |
| CN215344567U (en)* | 2021-04-30 | 2021-12-28 | 佛山市顺德区美的电子科技有限公司 | Power line communication device and air conditioning system based on power line communication |
| Title |
|---|
| J.E. NEWBURY: "Power Line Carrier Systems For Industrial Control Applications", 《IEEE TRANSACTIONS ON POWER DELIVERY》, vol. 14, no. 4, XP011089151* |
| 李峰辉等: "基于电力线载波的智能馈线终端单元设计", 《华东电力》, vol. 42, no. 12* |
| 黄凯丰: "基于电力线载波的智能照明控制系统研究与设计", 《万方学术》* |
| Publication number | Publication date |
|---|---|
| CN114844529B (en) | 2024-02-23 |
| Publication | Publication Date | Title |
|---|---|---|
| JP6886251B2 (en) | Coupler for power line communication and power over Ethernet | |
| US6396391B1 (en) | Communications and control network having multiple power supplies | |
| JP3716359B2 (en) | Control method of input signal transmission in communication network, connector therefor and separation circuit built therein | |
| US10998935B2 (en) | Secondary electric power distribution system (SEPDS) to facilitate aircraft connectivity | |
| CN108702177B (en) | Grounding circuit and grounding method | |
| EP1166397A1 (en) | Signal coupler | |
| CN113261396A (en) | Basic module and functional module for a switchgear cabinet system and switchgear cabinet system | |
| US8786127B2 (en) | Connecting apparatus for connection of field devices | |
| EP3530572A1 (en) | Light control system and method | |
| EP3313021B1 (en) | Fault-tolerant power network | |
| CN111711552B (en) | Terminal resistor access circuit, servo driver and control system | |
| US20080238204A1 (en) | Power mains data transfer system | |
| CN114844529B (en) | Power line communication circuit and system based on solid-state power controller | |
| US9620952B2 (en) | Power supply for isolated bus communication | |
| CN203119929U (en) | Networked Devices with Path Switching | |
| JPH0269042A (en) | Regenerative repeaters and network systems | |
| CN210183345U (en) | Ethernet adapter | |
| CN104485981B (en) | A kind of 1394 repeaters | |
| US7307519B2 (en) | Communication system and PLC network | |
| US9830291B2 (en) | Connecting device, method for the operation thereof, and bus communication device | |
| CN216290949U (en) | Network relay monitoring device and relay and monitoring system based on ring network | |
| WO2025016573A1 (en) | A circuit for ring-redundant communications | |
| US20100061387A1 (en) | Network signal auto switching device that prevents interruption of wan signal | |
| KR20240015298A (en) | Interface for merging power and communication data, repeater and system for transmission of power and communication data having the same | |
| TW202512618A (en) | Power supply module and transmission system |
| Date | Code | Title | Description |
|---|---|---|---|
| PB01 | Publication | ||
| PB01 | Publication | ||
| SE01 | Entry into force of request for substantive examination | ||
| SE01 | Entry into force of request for substantive examination | ||
| GR01 | Patent grant | ||
| GR01 | Patent grant |