






技术领域technical field
本发明涉及医疗设备领域,尤其涉及一种适用于人体或者动物使用的麻醉机。The invention relates to the field of medical equipment, in particular to an anesthesia machine suitable for human or animal use.
背景技术Background technique
麻醉机用于在患者手术过程中给患者提供氧气、麻醉药及支持呼吸。其中快速充氧的功能在于快速向麻醉呼吸系统内、呼吸管路及患者肺部供应纯氧,其一般在以下几个场合使用:1)开始实施麻醉通气前,使用快速充氧可以将麻醉呼吸系统、呼吸管路及患者气道快速充盈起来,以便可以进行通气支持。2)麻醉实施过程中,由于管路处理,治疗需要或异常处理导致麻醉系统到病人气道的气体泄漏,此种情况会带来通气不足的风险,此时可以利用快速充氧向系统内补气,保证麻醉机通气支持的正常进行。3)在麻醉复苏阶段,利用快速充氧的大流量纯氧气体可以将系统内麻醉气体迅速置换成纯氧,快速降低呼吸系统内的麻醉浓度,从而可以帮助患者清醒过来。Anesthesia machines are used to provide oxygen, anesthetics, and support breathing to the patient during surgery. Among them, the function of rapid oxygenation is to quickly supply pure oxygen to the anesthesia breathing system, the breathing circuit and the patient's lungs. It is generally used in the following occasions: 1) Before the implementation of anesthesia ventilation, the use of rapid oxygenation can make the anesthesia breathing The system, breathing circuit, and patient airway are rapidly filled so that ventilatory support can be provided. 2) During the implementation of anesthesia, gas leakage from the anesthesia system to the patient’s airway is caused by pipeline processing, treatment needs or abnormal processing. This situation will bring about the risk of insufficient ventilation. At this time, rapid oxygenation can be used to supplement the system. gas to ensure the normal operation of the ventilation support of the anesthesia machine. 3) In the anesthesia recovery stage, the use of high-flow pure oxygen gas with rapid oxygenation can quickly replace the anesthetic gas in the system with pure oxygen, quickly reduce the anesthesia concentration in the respiratory system, and help the patient wake up.
现有麻醉机的快速充氧的实现方案为:在快速充氧支路(即氧气输送支路)设置快速充氧按钮(手动按压开关)和具有固定气阻的限流结构。快速充氧按钮用于控制快速充氧支路的通断,按下快速充氧按钮时,具有一定压力的氧气通过限流结构后控制输出固定流量的氧气,即可实现快速充氧气体的输出;松开快速充氧按钮时,在弹簧回弹的作用下,可以关闭快速充氧气体的输出。现有方案的特点:1)通过按压快速充氧按钮可打开快速供氧功能,松开快速充氧按钮可关闭快速供氧功能;2)输入快速充氧支路的氧气压力确定后,输出的快速供氧流量大小就是固定的。The implementation scheme of the rapid oxygenation of the existing anesthesia machine is as follows: a rapid oxygenation button (manual push switch) and a current limiting structure with a fixed air resistance are arranged in the rapid oxygenation branch (ie, the oxygen delivery branch). The fast oxygen charging button is used to control the on-off of the fast oxygen charging branch. When the fast oxygen charging button is pressed, the oxygen with a certain pressure passes through the current limiting structure and then controls the output of a fixed flow of oxygen, so that the output of the fast oxygen charging gas can be realized. ; When releasing the quick oxygen filling button, the output of the quick oxygen filling gas can be turned off under the action of the spring rebound. The features of the existing scheme: 1) The rapid oxygen supply function can be turned on by pressing the rapid oxygenation button, and the rapid oxygen supply function can be turned off by releasing the rapid oxygenation button; 2) After the oxygen pressure input into the rapid oxygenation branch is determined, the output The flow rate of rapid oxygen supply is fixed.
在麻醉机的设计过程中,气道压力的控制及保护是其中的核心部分。在多数的麻醉机中,都会提供手动和机械通气两种方式。其中,手动通气模式可以通过APL阀(溢气阀)来设置气道压力保护;机械通气可以通过电子器件控制来实施压力保护,防止气道压力过高,造成气压伤。因为快速供氧的特点,大流量气体的快速充盈回路,随之而来的是呼吸系统内压力的增加。因此在使用快速供氧功能时,需要注意压力保护的设置。但是,由于卸压装置和卸压通道的固有特点,故当有大流量的气体需要卸放时,气道内的实际压力会短时超过压力保护设置点。而且按下快速供氧时,如果呼吸系统内的容积小时,那么压力上升得会更快、更高。由于患者的个体有大有小,大患者的呼吸系统及肺部容积较大,同时大患者能承受的压力大于小患者。这种情况下同样的快速供氧流量,如果压力保护设置不适当,小患者就有产生呼吸困难,甚至是气压伤的风险。因此,大患者、小患者对于快速供氧的流量大小需求是不同的。小患者需要较小的快速供氧流量,即可充盈患者气道,又不会有呼吸困难和气压伤的风险;对于大患者而言,因为肺部容积相对较大,所以,为了满足快速充盈压力上升的需求,需要较大的快速供氧流量,同时也不会有气压伤的风险。In the design process of anesthesia machine, the control and protection of airway pressure is the core part. In most anesthesia machines, both manual and mechanical ventilation are provided. Among them, in manual ventilation mode, airway pressure protection can be set through the APL valve (relief valve); mechanical ventilation can be controlled by electronic devices to implement pressure protection to prevent excessive airway pressure and cause barotrauma. Because of the characteristics of rapid oxygen supply, the rapid filling circuit of large flow gas is accompanied by an increase in the pressure in the respiratory system. Therefore, when using the rapid oxygen supply function, you need to pay attention to the pressure protection settings. However, due to the inherent characteristics of the pressure relief device and the pressure relief channel, when there is a large flow of gas to be discharged, the actual pressure in the air passage will briefly exceed the pressure protection set point. And when the rapid oxygen supply is pressed, if the volume in the respiratory system is small, the pressure will rise faster and higher. Due to the individual size of patients, the respiratory system and lung volume of large patients are larger, and the pressure that large patients can bear is greater than that of small patients. In this case, the same rapid oxygen supply flow, if the pressure protection setting is not appropriate, the small patient is at risk of dyspnea and even barotrauma. Therefore, large patients and small patients have different flow requirements for rapid oxygen supply. Small patients need a small rapid oxygen supply flow, which can fill the patient's airway without the risk of dyspnea and barotrauma; for large patients, because the lung volume is relatively large, in order to meet the needs of rapid filling The need for increased pressure requires a large rapid oxygen supply flow without the risk of barotrauma.
然而,现有的麻醉机,由于快速供氧流量大小固定,所以无法同时满足大患者和小患者对不同快速充氧流量大小的需求。However, the existing anesthesia machines cannot meet the needs of large patients and small patients for different rapid oxygen flow rates at the same time due to the fixed flow rate of rapid oxygen supply.
发明内容SUMMARY OF THE INVENTION
本发明的实施例提供一种适用于人体或者动物使用的麻醉机,其旨在解决现有麻醉机无法同时满足大患者和小患者对不同快速充氧流量大小需求的技术问题。The embodiments of the present invention provide an anesthesia machine suitable for human or animal use, which aims to solve the technical problem that the existing anesthesia machine cannot meet the needs of large and small patients for different rapid oxygenation flow rates at the same time.
为达到上述目的,本发明提供的方案是:一种适用于人体或者动物使用的麻醉机,包括吸气支路、呼气支路、呼吸驱动装置和新鲜气体输送支路;In order to achieve the above purpose, the scheme provided by the present invention is: an anesthesia machine suitable for human or animal use, including an inspiratory branch, an expiratory branch, a breathing drive device and a fresh gas delivery branch;
所述吸气支路包括第一端部、第二端部、吸气单向阀和二氧化碳吸收装置,所述第一端部用于与患者连通,所述第二端部与所述呼吸驱动装置连通,所述吸气单向阀和所述二氧化碳吸收装置都设于所述第一端部和所述第二端部之间;The inspiratory branch includes a first end for communicating with the patient, a second end for communicating with the patient, an inspiratory one-way valve, and a carbon dioxide absorption device, and the second end is connected to the breathing drive The device is connected, and the suction check valve and the carbon dioxide absorption device are both arranged between the first end and the second end;
所述呼气支路包括第三端部、第四端部和呼气单向阀,所述第三端部用于与患者连通,所述第四端部与所述呼吸驱动装置连通,所述呼气单向阀设于所述第三端部和所述第四端部之间;The expiratory branch includes a third end, a fourth end and an expiratory one-way valve, the third end is used to communicate with the patient, and the fourth end is communicated with the breathing drive device, so The exhalation check valve is arranged between the third end and the fourth end;
所述新鲜气体支路与所述吸气支路连接,以用于将新鲜气体通过所述吸气支路输送至患者;the fresh gas branch is connected to the inspiratory branch for delivering fresh gas to the patient through the inspiratory branch;
所述新鲜气体输送支路包括氧气输入支路、麻药输送支路和至少一条氧气输送支路,所述麻药输送支路和所述氧气输送支路并联连接于所述氧气输入支路与所述吸气支路之间,所述氧气输送支路上设有开关调节组件,所述开关调节组件用于控制所述氧气输送支路的通断和用于调节并改变所述氧气输送支路输出的氧气流量。The fresh gas delivery branch includes an oxygen input branch, an anesthetic delivery branch and at least one oxygen delivery branch, and the anesthetic delivery branch and the oxygen delivery branch are connected in parallel with the oxygen input branch and the oxygen delivery branch. Between the inhalation branches, a switch adjustment component is arranged on the oxygen delivery branch, and the switch adjustment component is used to control the on-off of the oxygen delivery branch and to adjust and change the output of the oxygen delivery branch. Oxygen flow.
本发明提供的适用于人体或者动物使用的麻醉机,通过在新鲜气体输送支路的氧气输送支路(又称快速充氧支路)中设置用于控制氧气输送支路通断和用于调节并改变氧气输送支路输出氧气流量的开关调节组件,从而使得氧气输送支路上输送的氧气流量可以调节,进而使得一个麻醉机可同时满足大、小患者快速充氧流量大小的差异化需求,对于小患者可以调节至使用较小快速充氧流量的状态,对于较大患者可以调节至使用较大快速充氧流量的状态,有效扩大了麻醉机的适用范围。The anesthesia machine provided by the present invention, which is suitable for human or animal use, is used to control the on-off of the oxygen delivery branch and to adjust the oxygen delivery branch (also known as the rapid oxygenation branch) of the fresh gas delivery branch. And change the switch adjustment component of the output oxygen flow rate of the oxygen delivery branch, so that the oxygen flow rate delivered on the oxygen delivery branch can be adjusted, so that an anesthesia machine can meet the different needs of the rapid oxygenation flow rate of large and small patients at the same time. Small patients can be adjusted to a state of using a smaller rapid oxygenation flow, and larger patients can be adjusted to a state of using a larger rapid oxygenation flow, effectively expanding the scope of application of the anesthesia machine.
附图说明Description of drawings
为了更清楚地说明本发明实施例的技术方案,下面将对实施例或现有技术描述中所需要使用的附图作简单地介绍,显而易见地,下面描述中的附图仅仅是本发明的一些实施例,对于本领域普通技术人员来讲,在不付出创造性劳动的前提下,还可以根据这些附图示出的结构获得其他的附图。In order to illustrate the technical solutions of the embodiments of the present invention more clearly, the following briefly introduces the accompanying drawings that need to be used in the description of the embodiments or the prior art. Obviously, the drawings in the following description are only some of the present invention. In the embodiments, for those of ordinary skill in the art, other drawings can also be obtained according to the structures shown in these drawings without any creative effort.
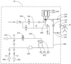
图1是本发明实施例一提供的麻醉机连接至患者的气路系统示意图;FIG. 1 is a schematic diagram of an air circuit system for connecting an anesthesia machine to a patient according to Embodiment 1 of the present invention;
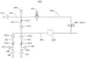
图2是本发明实施例一提供的新鲜气体输送支路的示意图;2 is a schematic diagram of a fresh gas delivery branch provided in Embodiment 1 of the present invention;
图3是本发明实施例一提供的呼吸驱动装置、驱动气体输送支路、排气支路和限压支路的连接示意图;3 is a schematic diagram of the connection of the breathing driving device, the driving gas delivery branch, the exhaust branch and the pressure limiting branch provided in Embodiment 1 of the present invention;
图4是本发明实施例二提供的新鲜气体输送支路的示意图;4 is a schematic diagram of a fresh gas delivery branch provided in Embodiment 2 of the present invention;
图5是本发明实施例三提供的新鲜气体输送支路的示意图;5 is a schematic diagram of a fresh gas delivery branch provided in Embodiment 3 of the present invention;
图6是本发明实施例四提供的新鲜气体输送支路的示意图;6 is a schematic diagram of a fresh gas delivery branch provided in Embodiment 4 of the present invention;
图7是本发明实施例五提供的新鲜气体输送支路的示意图。FIG. 7 is a schematic diagram of a fresh gas delivery branch provided in Embodiment 5 of the present invention.
附图标号说明:Description of reference numbers:
10、麻醉机;100、吸气支路;a、第一端部;b、第二端部;110、吸气单向阀;120、二氧化碳吸收装置;200、呼气支路;c、第三端部;d、第四端部;210、呼气单向阀;300、呼吸驱动装置;310、风箱;320、折叠囊;400、新鲜气体输送支路;410、氧气输入支路;411、第一过滤器;420、麻药输送支路;421、氧气引入支路;4211、第二流量调节阀;4212、第二流量传感器;422、空气引入支路;4221、第三流量调节阀;4222、第三流量传感器;423、一氧化二氮引入支路;4231、第四流量调节阀;4232、第四流量传感器;424、混合支路;4241、麻药调控装置;430、氧气输送支路;431、控制开关;432、流量调节装置;401、第一通气支路;4011、第一限流结构;402、调控部件;4021、换向阀;4022、开关阀;403、第一流量调节阀;4031、手动调节阀;4032、第一电磁比例阀;404、第二通气支路;4041、第二电磁比例阀;405、第三通气支路;4051、第二限流结构;433、第一流量传感器;440、空气输入支路;441、第二过滤器;450、一氧化二氮输入支路;451、第三过滤器;460、第一压力表;470、第二压力表;480、第三压力表;500、驱动气体支路;510、驱动气体输入支路;511、第四过滤器;512、调压阀;520、驱动气体输送支路;521、吸气阀;522、第五流量传感器;600、排气支路;610、呼气阀;620、安全阀;700、限压支路;710、呼气末正压阀;720、第三限流结构;730、第四压力表;740、旁接支路;20、患者;30、患者呼吸连接件。10, anesthesia machine; 100, inspiratory branch; a, first end; b, second end; 110, inhalation check valve; 120, carbon dioxide absorption device; 200, expiratory branch; c, the first Three ends; d, fourth end; 210, exhalation check valve; 300, breathing drive device; 310, bellows; 320, folding bag; 400, fresh gas delivery branch; 410, oxygen input branch; 411 420, the anesthetic delivery branch; 421, the oxygen introduction branch; 4211, the second flow regulating valve; 4212, the second flow sensor; 422, the air introduction branch; 4221, the third flow regulating valve; 4222, the third flow sensor; 423, the nitrous oxide introduction branch; 4231, the fourth flow regulating valve; 4232, the fourth flow sensor; 424, the mixing branch; 4241, the anesthetic control device; 430, the
具体实施方式Detailed ways
下面将结合本发明实施例中的附图,对本发明实施例中的技术方案进行清楚、完整地描述,显然,所描述的实施例仅仅是本发明的一部分实施例,而不是全部的实施例。基于本发明中的实施例,本领域普通技术人员在没有作出创造性劳动前提下所获得的所有其他实施例,都属于本发明保护的范围。The technical solutions in the embodiments of the present invention will be clearly and completely described below with reference to the accompanying drawings in the embodiments of the present invention. Obviously, the described embodiments are only a part of the embodiments of the present invention, not all of the embodiments. Based on the embodiments of the present invention, all other embodiments obtained by those of ordinary skill in the art without creative efforts shall fall within the protection scope of the present invention.
需要说明,本发明实施例中所有方向性指示(诸如上、下、左、右、前、后……)仅用于解释在某一特定姿态下各部件之间的相对位置关系、运动情况等,如果该特定姿态发生改变时,则该方向性指示也相应地随之改变。It should be noted that all directional indications (such as up, down, left, right, front, back, etc.) in the embodiments of the present invention are only used to explain the relative positional relationship, movement situation, etc. between the various components under a certain posture , if the specific posture changes, the directional indication also changes accordingly.
还需要说明的是,当元件被称为“固定于”或“设置于”另一个元件上时,它可以直接在另一个元件上或者可能同时存在居中元件。当一个元件被称为是“连接”另一个元件,它可以是直接连接另一个元件或者也可以是通过居中元件间接连接另一个元件。It will also be noted that when an element is referred to as being "fixed to" or "disposed on" another element, it can be directly on the other element or intervening elements may also be present. When an element is referred to as being "connected" to another element, it can be directly connected to the other element or indirectly connected to the other element through intervening elements.
另外,在本发明中涉及“第一”、“第二”等的描述仅用于描述目的,而不能理解为指示或暗示其相对重要性或者隐含指明所指示的技术特征的数量。由此,限定有“第一”、“第二”的特征可以明示或者隐含地包括至少一个该特征。另外,各个实施例之间的技术方案可以相互结合,但是必须是以本领域普通技术人员能够实现为基础,当技术方案的结合出现相互矛盾或无法实现时应当认为这种技术方案的结合不存在,也不在本发明要求的保护范围之内。In addition, the descriptions involving "first", "second", etc. in the present invention are only for descriptive purposes, and should not be understood as indicating or implying their relative importance or implying the number of indicated technical features. Thus, a feature delimited with "first", "second" may expressly or implicitly include at least one of that feature. In addition, the technical solutions between the various embodiments can be combined with each other, but must be based on the realization by those of ordinary skill in the art. When the combination of technical solutions is contradictory or cannot be realized, it should be considered that the combination of such technical solutions does not exist. , is not within the scope of protection required by the present invention.
实施例一:Example 1:
如图1-3所示,本发明实施例一提供的适用于人体或者动物使用的麻醉机10,其包括吸气支路100、呼气支路200、呼吸驱动装置300和新鲜气体输送支路400,吸气支路100和呼气支路200构成内部循环回路,呼吸驱动装置300和新鲜气体输送支路400分别与内部循环回路,其中,新鲜气体输送支路400用于向内部循环回路输送新鲜气体;呼吸驱动装置300用于存储患者20呼出的气体和用于驱动其内存储的气体向患者20输送。As shown in FIGS. 1-3 , an
吸气支路100包括第一端部a、第二端部b、吸气单向阀110和二氧化碳吸收装置120,第一端部a用于与患者20连通,第二端部b与呼吸驱动装置300连通,吸气单向阀110和二氧化碳吸收装置120都设于第一端部a和第二端部b之间。吸气单向阀110用于限制吸气支路100上气体的流向;二氧化碳吸收装置120用于吸收流经其的气体中的二氧化碳。优选地,本实施例中,吸气单向阀110设于第一端部a和二氧化碳吸收装置120之间;当然了,具体应用中,吸气单向阀110和二氧化碳吸收装置120设置位置不限于此,例如,作为替代的实施方案,也可以是二氧化碳吸收装置120设于第一端部a和吸气单向阀110之间。The
呼气支路200包括第三端部c、第四端部d和呼气单向阀210,第三端部c用于与患者20连通,第四端部d与呼吸驱动装置300连通,呼气单向阀210设于第三端部c和第四端部d之间。呼气单向阀210用于限制呼气支路200上气体的流向。The
新鲜气体支路400与吸气支路100连接,以用于将新鲜气体通过吸气支路100输送至患者20。优选地,本实施例中,新鲜气体输送支路400的一端连接吸气支路100之位于吸气单向阀110和二氧化碳吸收装置120之间的部位处,即:新鲜气体输送支路400的一端与吸气支路100连接,且连接点位于吸气单向阀110和二氧化碳吸收装置120的部位处。当然了,具体应用中,新鲜气体输送支路400接入吸气支路100的位置不限于此,例如,作为替代的实施方案,也可以是新鲜气体输送支路400的一端连接吸气支路100之位于第二端部b和二氧化碳吸收装置120之间的部位处。The
患者20吸气时,呼吸驱动装置300驱动其内存储的气体排向吸气支路100,从呼吸驱动装置300排出的气体经二氧化碳吸收装置120吸收二氧化碳后,与新鲜气体输送支路400输送的新鲜气体混合流向吸气单向阀110,然后输送至患者20。患者20呼气时,呼出的气体从呼气支路200经呼气单向阀210后输送至呼吸驱动装置300。When the
新鲜气体输送支路400包括氧气输入支路410、麻药输送支路420和至少一条氧气输送支路430,麻药输送支路420和氧气输送支路430并联连接于氧气输入支路410与吸气支路100之间。新鲜气体输送支路400经过吸气单向阀110输送给患者20,以补充患者20呼吸氧气及具有麻药的麻醉气体,其中,氧气输送支路430又称快速充氧支路,其用于向患者20快速输送具有一定压力的氧气;麻药输送支路420用于向患者20输送具有麻药的麻醉气体。具体应用中,从氧气输入支路410进入新鲜气体输送支路400的氧气,可以选择性地从麻药输送支路420和氧气输送支路430中的任一者输送至吸气支路100。当需要为患者20输送具有麻药的新鲜气体时,则控制氧气从麻药输送支路420进入吸气支路100;而当需要为患者20进行快速输送氧气时,则控制氧气从氧气输送支路430进入吸气支路100。本实施例中,氧气输送支路430的数量为一条,当然了,具体应用中,氧气输送支路430的数量不限于此,例如也可以为两条或者三条以上。The fresh
氧气输送支路430上设有开关调节组件,开关调节组件用于控制氧气输送支路430的通断和用于调节并改变氧气输送支路430输出的氧气流量。优选地,本实施例中,开关调节组件包括控制开关431和流量调节装置432,控制开关431用于控制氧气输送支路430的通断,流量调节装置432用于调节并改变氧气输送支路430输出的氧气流量。本实施例提供的麻醉机10,通过在新鲜气体输送支路400的氧气输送支路430中设置流量调节装置432,从而使得氧气输送支路430上输送的氧气流量可以调节,进而使得一个麻醉机10可同时满足大、小患者20快速充氧流量大小的差异化需求,对于小患者20可以调节至使用较小快速充氧流量的状态,对于较大患者20可以调节至使用较大快速充氧流量的状态,有效扩大了麻醉机10的适用范围。本实施例中,将开关调节组件分成两个部分,一个部分用于控制氧气输送支路430的通断,另一个部分用于调节并改变氧气输送支路430输出的氧气流量;当然了,具体应用中,开关调节组件也可以集成为一个构件,例如,作为一种替代的实施方案,开关调节组件可以为旋钮式调节阀,通过旋动旋钮式调节阀的旋钮,可以控制旋钮式调节阀的开关和调节旋钮式调节阀的开口大小;或者,作为另一种替代的实施方案,开关调节组件可以为具有按压部和旋钮调节部的构件,通过按压按压部,可以控制开关调节组件的开关以控制氧气输送支路430的通断,通过旋动旋钮调节部可以调节开关调节组件的开口大小,以调节并改变氧气输送支路430输出的氧气流量。优选地,本实施例中,吸气支路100和呼气支路200通过患者呼吸连接件30连接至患者20。患者呼吸连接件30具有第一接口、第二接口和第三接口,第一接口连接于患者20,第二接口与吸气支路100的第一端部a连接,第三接口与呼气支路200的第三端部c连接。呼气支路200的第四端部d与呼吸驱动装置300连通,吸气支路100的第二端部b连接于呼气支路200之位于第四端部d和呼气单向阀210之间的部位处。当然了,具体应用中,作为替代的实施方案,也可以是:吸气支路100的第二端部b与呼吸驱动装置300连通,呼气支路200的第四端部d连接于吸气支路100之位于第二端部b和二氧化碳吸收装置120之间的部位处;或者,吸气支路100的第二端部b和呼气支路200的第四端部d通过一个三通接口连接于呼吸驱动装置300。A switch adjustment component is provided on the
优选地,流量调节装置432包括至少两条并联连接且通气流量不同的第一通气支路401和用于控制控制开关431分别与不同第一通气支路401导通的调控部件402。调控部件402用于选择性地将控制开关431切换至与不同第一通气支路401导通的状态,以使得氧气输送支路430可以选择性地输出不同流量大小的氧气,从而可以满足大、小患者20快速充氧流量大小的差异化需求。Preferably, the
具体地,每条第一通气支路401上分别设有用于限定第一通气支路401之通气流量的第一限流结构4011,第一限流结构4011为具有固定孔径的通气孔。通过将不同第一通气支路401上第一限流结构4011的通气孔孔径设计为不同,可以使得不同第一通气支路401具有不同的固定气阻,从而使得不同的第一通气支路401的通气流量不同。Specifically, each
优选地,第一限流结构4011为具有细长孔的结构,即通气孔的形状为细长孔。当然了,具体应用中,第一限流结构4011上通气孔的形状不限于此,例如也可以为小圆孔或者小椭圆形孔或者其它形状的孔。Preferably, the first restricting
优选地,本实施例中,第一通气支路401的数量为两条,其中一条第一通气支路401的通气流量大于另一条第一通气支路401的通气流量,这样,可以使得氧气输送支路430能够选择性地输出两种流量大小不同的氧气,从而可以满足大、小患者20快速充氧流量大小的差异化需求。当然了,第一通气支路401的数量不限于两条;具体应用中,根据实际需求,也可以将第一通气支路401的数量设计为三条以上。Preferably, in this embodiment, the number of the
优选地,调控部件402为换向阀4021,换向阀4021具有一个进气接口和数量与第一通气支路401数量相同的出气接口,进气接口与控制开关431连通,每个出气接口分别与一条第一通气支路401连通。通过换向阀4021,可以方便地将控制开关431切换至与不同第一通气支路401导通的状态。Preferably, the regulating
优选地,换向阀4021为手动换向阀4021,手动换向阀4021为采用手动控制方式进行操控,以实现换向操作的阀;当然了,具体应用中,作为替代的实施方案,换向阀4021也可以为电动换向阀4021,电动换向阀4021为采用电动控制方式进行操控,以实现换向操作的阀。由于电动换向阀4021在断电时会处于某种固定的状态,无法进行调节换向,因此,换向阀4021采用手动换向阀4021比采用电动换向阀4021,可靠性会更高一点。Preferably, the reversing
优选地,控制开关431为手动控制开关431,即控制开关431采用手动控制方式操控,且其在断电情况下,仍可进行操控,可靠性高。Preferably, the
优选地,控制开关431为按压开关,其结构简单,且便于操控。按压开关为常闭状态,通过对按压开关施加一定的按压作用力,可以打开按压开关,从而可以向患者20快速输送一定流量大小的纯氧气体,松开按压开关即可关闭按压开关从而中断快速供氧输送。当然了,具体应用中,作为替代的实施方案,控制开关431也可以为旋钮开关或者拨动开关等能够可供手动操作开、关的部件。Preferably, the
优选地,新鲜气体输送支路400还包括空气输入支路440和一氧化二氮输入支路450,麻药输送支路420包括氧气引入支路421、空气引入支路422、一氧化二氮引入支路423和混合支路424,混合支路424设有用于输入麻药和调节麻药浓度的麻药调控装置4241。氧气引入支路421的两端分别连通氧气输入支路410和麻药调控装置4241,空气引入支路422的两端分别连通空气输入支路440和麻药调控装置4241,一氧化二氮引入支路423的两端分别连通一氧化二氮输入支路450和麻药调控装置4241。氧气输入支路410、空气输入支路440和一氧化二氮输入支路450分别与三种不同气源连接,以用于向新鲜气体输送支路400输入三种不同的气体。其中,氧气输入支路410用于向新鲜气体输送支路400输入氧气(即O2),空气输入支路440用于向新鲜气体输送支路400输入空气,一氧化二氮输入支路450用于向新鲜气体输送支路400输入一氧化二氮气体(又称笑气,即N2O)。当然了,具体应用中,输入新鲜气体输送支路400的气体不限于氧气、空气和一氧化二氮气体。Preferably, the fresh
具体应用中,当氧气输入支路410、空气输入支路440和一氧化二氮输入支路450分别向新鲜气体输送支路400输入氧气、空气和一氧化二氮气体时,氧气、空气和一氧化二氮气体会分别先进入混合支路424进行混合,然后流经麻药调控装置4241,形成带有麻药的麻醉气体,最后输送至吸气支路100。而当需要向患者20快速输送纯氧时,从氧气输入支路410输入的氧气可以直接从氧气输送支路430输送至吸气支路100,而不需要经过麻药调控装置4241。In a specific application, when the
优选地,麻药调控装置4241为蒸发器,具体应用中,可以将麻药放置于蒸发器内进行蒸发,其结构简单、使用方便。Preferably, the
优选地,氧气引入支路421上设有第二流量调节阀4211和第二流量传感器4212。第二流量调节阀4211用于调节流经其的氧气流量大小,第二流量传感器4212用于监测流经其的氧气流量大小。Preferably, the
优选地,空气引入支路422上设有第三流量调节阀4221和第三流量传感器4222,第三流量调节阀4221用于调节流经其的空气流量大小,第三流量传感器4222用于监测流经其的空气流量大小。Preferably, the
优选地,一氧化二氮引入支路423上设有第四流量调节阀4231和第四流量传感器4232,第四流量调节阀4231用于调节流经其的一氧化二氮气体流量大小,第四流量传感器4232用于监测流经其的一氧化二氮气体的流量大小。Preferably, the nitrous
优选地,新鲜气体输送支路400还包括第一压力表460和/或第二压力表470和/或第三压力表480,第一压力表460用于监测氧气引入支路421输出的气体压力,第二压力表470用于监测空气引入支路422输出的气体压力,第三压力表480用于监测一氧化二氮引入支路423输出的气体压力。Preferably, the fresh
优选地,氧气输入支路410上设有第一过滤器411,第一过滤器411的设置主要用于过滤氧气输入支路410输送氧气中的杂质,从而利于提高氧气输入支路410输送氧气的洁净性,并利于保护后端的器件。Preferably, a
优选地,空气输入支路440上设有第二过滤器441,第二过滤器441的设置主要用于过滤空气输入支路440输送空气中的杂质,从而利于提高空气输入支路440输送空气的洁净性,并利于保护后端的器件。Preferably, the
优选地,一氧化二氮输入支路450上设有第三过滤器451,第三过滤器451的设置主要用于过滤一氧化二氮输入支路450输送气体中的杂质,从而利于提高一氧化二氮输入支路450输送一氧化二氮的洁净性,并利于保护后端的器件。Preferably, a
优选地,呼吸驱动装置300包括风箱310和设于风箱310内的折叠囊320,第二端部b和第四端部d都与折叠囊320连通;麻醉机10还包括用于驱动呼吸驱动装置300工作的驱动气体支路500和与折叠囊320连通的排气支路600,驱动气体支路500包括驱动气体输入支路510和驱动气体输送支路520,驱动气体输送支路520连接于驱动气体输入支路510与风箱310之间。驱动气体输送支路520上设有吸气阀521和第五流量传感器522,吸气阀521和第五流量传感器522用于控制送气方式,例如压力控制通气模式(PCV)和体积控制通气模式(VCV)等。排气支路600上设有呼气阀610和设于折叠囊320与呼气阀610之间的安全阀620。从驱动气体输送支路520进入呼吸驱动装置300内的驱动气体是位于风箱310内,而从内部循环回路进入呼吸驱动装置300内的患者20呼出气体是位于折叠囊320内,这样,可以有效隔离驱动气体和患者20呼出的气体,从而可以防止患者20呼出的气体中的麻药损失。Preferably, the
优选地,驱动气体输入支路510上设有第四过滤器511,第四过滤器511的设置主要用于过滤驱动气体输入支路510上输入驱动气体中的杂质,从而利于提高驱动气体的洁净性,并利于保护后端的器件。Preferably, a
优选地,驱动气体输入支路510上设有调压阀512,调压阀512可以用于调节输入的驱动气体的压力。Preferably, a
优选地,麻醉机10还包括限压支路700,限压支路700分别与驱动气体输入支路510和呼气阀610连接,以用于控制呼末压力值,使得患者20呼出的气体压力大于预设压力值才从呼气阀610排出。限压支路700上设有呼气末正压阀710、第三限流结构720、第四压力表730和旁接支路740,旁接支路740从限压支路700之位于呼气末正压阀710和旁接支路740之间的部位连接于呼气阀610。Preferably, the
作为本实施例一较佳实施方案的适用于人体或者动物使用的麻醉机10的工作原理为:The working principle of the
在麻醉机10自动控制通气的过程中,患者20吸气时,驱动气体从驱动气体输送支路520进入风箱310内,压缩折叠囊320,推动折叠囊320内储存的气体排向吸气支路100,并经二氧化碳吸收装置120吸收二氧化碳后,与新鲜气体输送支路400输送的新鲜气体汇合后经过吸气单向阀110输送至患者20;患者20呼气时,患者20呼出的气体,经过呼气单向阀210输送至折叠囊320内,并将折叠囊320顶起,当折叠囊320顶起到达风箱310的顶部时,如果还有呼出气体进入折叠囊320,则多余的呼出气体会从排气支路600排出。During the automatic control of ventilation by the
当需要为患者20进行快速供氧时,先根据患者20的体型大小,调控氧气输送支路430上的流量调节装置432,以将氧气输送支路430输出的氧气流量调节至与患者20体型相符的状态,然后通过对控制开关431的快捷操作可以向患者20快速输送一定流量大小的纯氧气体;当需要停止为患者20快速供氧输送时,松开控制开关431即可。由于氧气输送支路430上输送的氧气流量可以调节,故,使得一个麻醉机10可同时满足大、小患者20快速充氧流量大小的差异化需求,对于小患者20可以调节至使用较小快速充氧流量的状态,对于较大患者20可以调节至使用较大快速充氧流量的状态,有效扩大了麻醉机10的适用范围。When the patient 20 needs to be rapidly supplied with oxygen, the
实施例二:Embodiment 2:
参照图1、图2和图4所示,本实施例提供的适用于人体或者动物使用的麻醉机10,与实施例一的区别主要在于调控部件402的设置方案不同,具体体现在:实施例一中,调控部件402为换向阀4021;而本实施例中,调控部件402包括至少两个开关阀4022,每条第一通气支路401上分别设有至少一个开关阀4022以分别用于控制每条第一通气支路401的通断。本实施例中,当需要控制某条第一通气支路401与控制开关431导通时,则控制该第一通气支路401上开关阀4022打开和控制控制开关431打开即可。通过控制不同第一通气支路401与控制开关431导通,即可实现将控制开关431切换至与不同第一通气支路401导通的状态。Referring to FIGS. 1 , 2 and 4 , the
作为本实施例的一较佳实施方案,开关阀4022的数量与第一通气支路401的数量相同,每条第一通气支路401上分别设有一个开关阀4022,这样,便于操控,且成本较低。As a preferred implementation of this embodiment, the number of on-off
优选地,开关阀4022为手动控制开关阀4022,即开关阀4022采用手动控制方式操控,其在断电情况下,仍可进行操控,可靠性高。Preferably, the on-off
除了上述不同之外,本实施例提供的适用于人体或者动物使用的麻醉机10的其它部分,可参照实施例一对应优化设计,在此不再详述。In addition to the above differences, other parts of the
实施例三:Embodiment three:
参照图1、图2、图4和图5所示,本实施例提供的适用于人体或者动物使用的麻醉机10,与实施例一和实施例二的区别主要在于流量调节装置432的设置方案不同,具体体现在:实施例一和实施例二中,流量调节装置432都为有极调节装置,其可以选择性地将氧气输送支路430的流量调节至若干个非连续的固定流量,其包括至少两条并联连接且通气流量不同的第一通气支路401和用于控制控制开关431分别与不同第一通气支路401导通的调控部件402;而本实施例中,流量调节装置432为无极调节装置,其可以在一定的流量范围内进行任意调节氧气输送支路430的输出氧气流量。Referring to FIGS. 1 , 2 , 4 and 5 , the
优选地,流量调节装置432为第一流量调节阀403;更为优选地,第一流量调节阀403为手动调节阀4031,即第一流量调节阀403的通气流量大小可以手动进行调节,比如通过旋转旋钮进行大小调节,可以在旋钮上或旋钮附近设置用于示意调节大小方向的标识。具体应用中,通过手动操控手动调节阀4031,可以调节手动调节阀4031的通气流量,从而可以实现在一定连续的流量范围内进行任意调节氧气输送支路430输出氧气流量的目的。Preferably, the
具体地,手动调节阀4031可以为流量调节针阀、锥阀等结构。Specifically, the
除了上述不同之外,本实施例提供的适用于人体或者动物使用的麻醉机10的其它部分,可参照实施例一对应优化设计,在此不再详述。In addition to the above differences, other parts of the
实施例四:Embodiment 4:
参照图1、图2、图5和图6所示,本实施例提供的适用于人体或者动物使用的麻醉机10,与实施例三的区别主要在于第一流量调节阀403的设置方案不同,具体体现在:实施例三中,第一流量调节阀403为手动调节阀4031;而本实施例中,第一流量调节阀403为第一电磁比例阀4032。1 , FIG. 2 , FIG. 5 and FIG. 6 , the
具体应用中,可以通过在麻醉机10的显示屏上设置调节结构,来实现快速供氧流量大小的调节。为了满足在断电的情况下,第一电磁比例阀4032仍有快速供氧流量的输出,对第一电磁比例阀4032的要求可以是断电时处于最大开度,上电可以逐渐减少开度;也可以是增加电流或电压,以使得上电时第一电磁比例阀4032开度逐渐增加,但是在断电时第一电磁比例阀4032有个基础开度,保证有个最小快速供氧流量的输出。为了降低对第一电磁比例阀4032的要求,优选将第一电磁比例阀4032的断电状态设为关闭状态,随着上电电流或电压的增加可以逐步提高第一电磁比例阀4032的开度,从而可提高快速供氧流量的输出。In a specific application, an adjustment structure can be provided on the display screen of the
除了上述不同之外,本实施例提供的适用于人体或者动物使用的麻醉机10的其它部分,可参照实施例一对应优化设计,在此不再详述。In addition to the above differences, other parts of the
实施例五:Embodiment 5:
参照图1、图2、图6和图7所示,本实施例提供的适用于人体或者动物使用的麻醉机10,与实施例四的区别主要在于流量调节装置432的设置方案不同,具体体现在:实施例四中,流量调节装置432采用电磁比例阀;而本实施例中,流量调节装置432采用电磁比例阀和具有固定气阻的限流结构并联的设置方案。Referring to FIGS. 1 , 2 , 6 and 7 , the
具体地,本实施例中,流量调节装置432包括并联连接的第二通气支路404和第三通气支路405,第二通气支路404上设有第二电磁比例阀4041,第三通气支路405上设有用于限定第三通气支路405通气流量的第二限流结构4051,第二限流结构4051为具有固定孔径的通气孔。通过第二电磁比例阀4041可以调节快速供氧流量的大小;而在断电的情况下,第二限流结构4051可以保证氧气输送支路430能够输出一定的基础快速供氧流量。Specifically, in this embodiment, the
优选地,氧气输送支路430上还设有第一流量传感器433。第一流量传感器433可以用来监测快速供氧流量的大小,并可在麻醉机10的显示屏上进行显示,帮助用户进行选择、调节快速供氧流量的大小;同时也可通过在麻醉机10的显示屏上输入快速供氧流量的大小进行设置快速供氧流量。Preferably, the
本实施例中,第二通气支路404和第三通气支路405并联连接于控制开关431和第一流量传感器433之间,即第二通气支路404和第三通气支路405设置在第一流量传感器433的上游;当然了,具体应用中,作为替代的实施方案,也可以将第二通气支路404和第三通气支路405设置在第一流量传感器433的下游。In this embodiment, the
除了上述不同之外,本实施例提供的适用于人体或者动物使用的10的其它部分,可参照实施例一对应优化设计,在此不再详述。In addition to the above differences, other parts of the 10 suitable for use by humans or animals provided in this embodiment may refer to the corresponding optimized design of Embodiment 1, and will not be described in detail here.
实施例六:Embodiment 6:
本实施例提供的适用于人体或者动物使用的麻醉机10,与实施例一至五的区别主要在于呼吸驱动装置300的设置方案不同,具体体现在:实施例一至五中,呼吸驱动装置300都为风箱310与折叠囊320的组合,其采用驱动气体进行控制工作;而本实施例中,呼吸驱动装置300为手动皮囊(图未示),其采用人工进行手动控制工作。The
具体地,本实施例中,吸气支路100的第二端部b和呼气支路200的第四端部d都与手动皮囊连通;麻醉机10还包括与手动皮囊连通的排气支路600。Specifically, in this embodiment, both the second end b of the
除了上述不同之外,本实施例提供的适用于人体或者动物使用的的麻醉机10的其它部分,可参照实施例一至五任一项对应优化设计,在此不再详述。In addition to the above differences, other parts of the
当然了,具体应用中,呼吸驱动装置300也可以同时包括风箱310与折叠囊320的组合和手动皮囊,即一个麻醉机10中可以同时存在实施例一中的呼吸驱动装置300和实施例六中的呼吸驱动装置300,二者可以通过一个换向阀选择性地与内部循环回路连通,从而可以在机动通气模式和手动通气模式之间进行切换。Of course, in specific applications, the
以上所述仅为本发明的优选实施例,并非因此限制本发明的专利范围,凡是在本发明的发明构思下,利用本发明说明书及附图内容所作的等效结构变换,或直接/间接运用在其他相关的技术领域均包括在本发明的专利保护范围内。The above descriptions are only the preferred embodiments of the present invention, and are not intended to limit the scope of the present invention. Under the inventive concept of the present invention, the equivalent structural transformations made by the contents of the description and drawings of the present invention, or the direct/indirect application Other related technical fields are included in the scope of patent protection of the present invention.
| Application Number | Priority Date | Filing Date | Title |
|---|---|---|---|
| CN202011640603.XACN114681740B (en) | 2020-12-31 | 2020-12-31 | Anesthesia machine suitable for human body or animal use |
| Application Number | Priority Date | Filing Date | Title |
|---|---|---|---|
| CN202011640603.XACN114681740B (en) | 2020-12-31 | 2020-12-31 | Anesthesia machine suitable for human body or animal use |
| Publication Number | Publication Date |
|---|---|
| CN114681740Atrue CN114681740A (en) | 2022-07-01 |
| CN114681740B CN114681740B (en) | 2024-11-08 |
| Application Number | Title | Priority Date | Filing Date |
|---|---|---|---|
| CN202011640603.XAActiveCN114681740B (en) | 2020-12-31 | 2020-12-31 | Anesthesia machine suitable for human body or animal use |
| Country | Link |
|---|---|
| CN (1) | CN114681740B (en) |
| Publication number | Priority date | Publication date | Assignee | Title |
|---|---|---|---|---|
| WO2024255910A1 (en)* | 2023-06-16 | 2024-12-19 | 深圳迈瑞生物医疗电子股份有限公司 | Anesthesia machine |
| Publication number | Priority date | Publication date | Assignee | Title |
|---|---|---|---|---|
| JPH09285543A (en)* | 1996-04-25 | 1997-11-04 | Daikin Ind Ltd | Method and device for adjusting flow rate of breathing gas, and breathing gas supply device having the device |
| CN201346344Y (en)* | 2009-01-15 | 2009-11-18 | 广州军区广州总医院 | Portable field anesthesia machine |
| CN101829386A (en)* | 2010-05-25 | 2010-09-15 | 张培林 | Intelligent fresh gas flow and oxygen concentration control device for anesthesia machine |
| CN102120055A (en)* | 2011-03-09 | 2011-07-13 | 广州军区广州总医院 | Portable anesthesia machine based on oxygen self-supplying |
| US20160001023A1 (en)* | 2011-08-01 | 2016-01-07 | Shenzhen Mindray Bio-Medical Electronics Co., Ltd. | Electronic flow monitor, control method and anesthesia machine |
| CN105492059A (en)* | 2014-12-02 | 2016-04-13 | 深圳迈瑞生物医疗电子股份有限公司 | Anesthesia breathing device integrated with sterilization function |
| CN105590825A (en)* | 2014-11-03 | 2016-05-18 | 中微半导体设备(上海)有限公司 | Gas conveying apparatus and plasma processing apparatus |
| CN205360189U (en)* | 2016-01-08 | 2016-07-06 | 深圳市诺然美泰科技有限公司 | Anesthesia machine and be used for anesthesia machine on quick oxygenating device of electronic type |
| WO2018060826A1 (en)* | 2016-09-30 | 2018-04-05 | Kirura Holding B.V. | Anesthesia delivery and ventilation system |
| Publication number | Priority date | Publication date | Assignee | Title |
|---|---|---|---|---|
| JPH09285543A (en)* | 1996-04-25 | 1997-11-04 | Daikin Ind Ltd | Method and device for adjusting flow rate of breathing gas, and breathing gas supply device having the device |
| CN201346344Y (en)* | 2009-01-15 | 2009-11-18 | 广州军区广州总医院 | Portable field anesthesia machine |
| CN101829386A (en)* | 2010-05-25 | 2010-09-15 | 张培林 | Intelligent fresh gas flow and oxygen concentration control device for anesthesia machine |
| CN102120055A (en)* | 2011-03-09 | 2011-07-13 | 广州军区广州总医院 | Portable anesthesia machine based on oxygen self-supplying |
| US20160001023A1 (en)* | 2011-08-01 | 2016-01-07 | Shenzhen Mindray Bio-Medical Electronics Co., Ltd. | Electronic flow monitor, control method and anesthesia machine |
| CN105590825A (en)* | 2014-11-03 | 2016-05-18 | 中微半导体设备(上海)有限公司 | Gas conveying apparatus and plasma processing apparatus |
| CN105492059A (en)* | 2014-12-02 | 2016-04-13 | 深圳迈瑞生物医疗电子股份有限公司 | Anesthesia breathing device integrated with sterilization function |
| CN205360189U (en)* | 2016-01-08 | 2016-07-06 | 深圳市诺然美泰科技有限公司 | Anesthesia machine and be used for anesthesia machine on quick oxygenating device of electronic type |
| WO2018060826A1 (en)* | 2016-09-30 | 2018-04-05 | Kirura Holding B.V. | Anesthesia delivery and ventilation system |
| Publication number | Priority date | Publication date | Assignee | Title |
|---|---|---|---|---|
| WO2024255910A1 (en)* | 2023-06-16 | 2024-12-19 | 深圳迈瑞生物医疗电子股份有限公司 | Anesthesia machine |
| Publication number | Publication date |
|---|---|
| CN114681740B (en) | 2024-11-08 |
| Publication | Publication Date | Title |
|---|---|---|
| US12220536B2 (en) | Combination CPAP and resuscitation systems and methods | |
| CN109803703B (en) | Anesthesia delivery and ventilation system | |
| CN102247643B (en) | For making the device and method of pulmonary ventilation | |
| US8667963B2 (en) | Ventilator circuit for oxygen generating system | |
| JP6371387B2 (en) | Gas flow diversion element with bypass | |
| US10518055B2 (en) | Apparatus and method to provide breathing support | |
| JP2024502288A (en) | Integration and mode switching for breathing equipment | |
| CN114681740A (en) | Anesthesia machine suitable for human or animal use | |
| CN219323754U (en) | Anesthesia machine | |
| CN119072342A (en) | Breathing Circuit | |
| US20230347096A1 (en) | Positive pressure breathing circuit | |
| CN217040993U (en) | Respiratory anesthesia machine | |
| US20210213234A1 (en) | High flow oxygen therapy with on-demand humidification and an active exhalation valve | |
| CN116761650A (en) | For integration and mode switching of respiratory equipment | |
| CN113082441A (en) | Anesthesia machine gas circuit system and anesthesia machine | |
| EP4374900A1 (en) | Respiration device and system for positive pressure ventilation and continuous positive airway pressure treatment for neonatal resuscitation | |
| US20250135135A1 (en) | Positive pressure breathing circuit | |
| CN113842528B (en) | A pressure differential controlled high flow ventilation method and system | |
| JP2000102617A (en) | Positive pressure artificial respiratory auxiliary apparatus | |
| CN221470617U (en) | Breathing circuit structure and anesthesia machine | |
| US20250144354A1 (en) | Positive pressure breathing circuit | |
| JP2024522007A (en) | Devices and systems for PPV and CPAP treatment |
| Date | Code | Title | Description |
|---|---|---|---|
| PB01 | Publication | ||
| PB01 | Publication | ||
| SE01 | Entry into force of request for substantive examination | ||
| SE01 | Entry into force of request for substantive examination | ||
| GR01 | Patent grant | ||
| GR01 | Patent grant |