
技术领域technical field
本发明涉及火电厂发电技术领域,尤其涉及一种IGCC电厂储热储氧储能供热调峰系统。The invention relates to the technical field of power generation in thermal power plants, in particular to a heat and peak regulation system for heat storage and oxygen storage in IGCC power plants.
背景技术Background technique
随着经济社会的不断发展,能源的需求与日俱增,化石能源存在污染日益严重,发展清洁、可再生的能源势在必行,国家鼓励清洁能源发电和供热。IGCC发电是把煤气化、煤净化技术和高效的燃气蒸汽联合循环发电技术相结合,实现了煤炭资源的高效、洁净利用,具有高效、洁净、节水、燃料适应性广、易于实现多联产等优点,并且与未来燃烧前二氧化碳捕集、氢能等可持续发展相结合,是洁净煤发电技术的重要发展方向之一。With the continuous development of the economy and society, the demand for energy is increasing day by day, and the pollution of fossil energy is becoming more and more serious. It is imperative to develop clean and renewable energy. The state encourages clean energy for power generation and heating. IGCC power generation combines coal gasification, coal purification technology and high-efficiency gas-steam combined cycle power generation technology to achieve efficient and clean utilization of coal resources, with high efficiency, cleanliness, water saving, wide fuel adaptability, and easy realization of polygeneration It is one of the important development directions of clean coal power generation technology in combination with the sustainable development of carbon dioxide capture and hydrogen energy before combustion in the future.
IGCC电厂具有诸多优势,但也存在操作灵活性低和变负荷性能差等问题。气化炉运行负荷范围为50%~100%,造成了IGCC电站的负荷变化范围窄;同时IGCC电站的空分变负荷速率较低,造成IGCC电厂一般负荷变化率为3%/min左右(常规燃煤电厂为8%/min);并且IGCC启动时间较长,热启动需要1.5小时~2天,冷启动大概需要2~3天;另外IGCC部分负荷时效率降低较多。IGCC plants have many advantages, but also suffer from low operational flexibility and poor variable load performance. The operating load range of the gasifier is 50% to 100%, resulting in a narrow load variation range of the IGCC power station; at the same time, the air separation load change rate of the IGCC power station is relatively low, resulting in the general load change rate of the IGCC power plant being about 3%/min (conventional Coal-fired power plant is 8%/min); and IGCC start-up time is long, hot start takes 1.5 hours to 2 days, and cold start takes about 2 to 3 days; in addition, the efficiency of IGCC is reduced more when part-loaded.
发明内容SUMMARY OF THE INVENTION
本发明旨在至少在一定程度上解决相关技术中的技术问题之一。The present invention aims to solve one of the technical problems in the related art at least to a certain extent.
本发明的目的在于提供一种IGCC电厂多热源蓄热、大规模储氧、储能供热的调峰系统,利用气化炉合成气显热加热储热介质等进行热量存储,可以很大程度上吸收气化炉的合成气热量,减少进入汽轮机蒸汽量,降低电负荷。储热介质被加热后在高温储热罐内进行储存,可以加热除氧器的给水,产生过热蒸汽,送入汽轮机高压缸进行发电或给热用户提供供热、供汽。The purpose of the present invention is to provide a peak regulation system for IGCC power plant with multiple heat sources for heat storage, large-scale oxygen storage, and energy storage for heat supply. It absorbs the heat of the syngas in the gasifier, reduces the amount of steam entering the steam turbine, and reduces the electrical load. After the heat storage medium is heated, it is stored in the high temperature heat storage tank, which can heat the feed water of the deaerator, generate superheated steam, and send it to the high pressure cylinder of the steam turbine to generate electricity or provide heat and steam to the heat users.
同时利用大型储氧罐、储氮罐将空气分离装置产生的氧气和氮气储存起来,在气化炉需要氧气、氮气时能快速供应,当气化炉需要降负荷减少氧气量时,空分将多余氧气存到储氧罐中,满足气化炉升降负荷的要求,提高IGCC电厂的调峰能力。At the same time, large-scale oxygen storage tanks and nitrogen storage tanks are used to store the oxygen and nitrogen generated by the air separation unit. When the gasifier needs oxygen and nitrogen, it can be quickly supplied. When the gasifier needs to reduce the load and reduce the amount of oxygen, the air separation will The excess oxygen is stored in the oxygen storage tank to meet the requirements of lifting and lowering loads of the gasifier and improve the peak shaving capacity of the IGCC power plant.
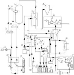
本申请的实施例提出一种IGCC电厂储热储氧储能供热调峰系统,包括低温储热罐、高温储热罐、储热罐换热器和热源,低温储热罐和高温储热罐之间通过循环管路连接形成回路,在循环管路中传输储热介质,低温储热罐的出口和高温储热罐的入口之间连接热源,高温储热罐的出口和低温储热罐的入口之间连接储热罐换热器的壳侧,储热罐换热器的管侧出口连接蒸汽轮机发电机组的入口和热用户,蒸汽轮机发电机组的出口依次连接凝结水泵、余热锅炉换热器、除氧器、除氧器给水泵、最终连接至储热罐换热器的管侧入口。The embodiment of the present application proposes an IGCC power plant heat storage and oxygen storage energy storage and heat supply peak regulation system, including a low temperature heat storage tank, a high temperature heat storage tank, a heat storage tank heat exchanger and a heat source, a low temperature heat storage tank and a high temperature heat storage tank A loop is formed between the tanks through the connection of the circulation pipeline, and the heat storage medium is transmitted in the circulation pipeline. The shell side of the heat storage tank heat exchanger is connected between the inlets of the heat storage tank heat exchanger, the tube side outlet of the heat storage tank heat exchanger is connected to the inlet of the steam turbine generator set and the heat user, and the outlet of the steam turbine generator set is connected to the condensate pump and the waste heat boiler in turn. Heater, deaerator, deaerator feed pump, and finally connected to the tube side inlet of the heat storage tank heat exchanger.
在一些实施例中,所述热源包括合成气换热器、燃气烟气换热器、管道电加热器和余热锅炉烟气换热器中的任意一种或多种的组合。In some embodiments, the heat source includes any one or a combination of a syngas heat exchanger, a gas flue gas heat exchanger, a ducted electric heater, and a waste heat boiler flue gas heat exchanger.
在一些实施例中,还包括合成气换热器、空气压缩机、空分塔、多股流空分热交换器、氮气储罐和氧气储罐,所述合成气换热器的壳侧入口连接气化炉的出口,多股流空分热交换器的入口侧分别连接空气压缩机出口、空分塔的氮气出口和空分塔的氧气出口,多股流空分热交换器的出口侧分别连接空分塔的入口、氮气储罐入口和氧气储罐入口,氮气储罐出口和氧气储罐出口均连接气化炉的入口。In some embodiments, further comprising a syngas heat exchanger, an air compressor, an air separation column, a multi-stream air separation heat exchanger, a nitrogen storage tank and an oxygen storage tank, the shell side inlet of the syngas heat exchanger Connect the outlet of the gasifier, the inlet side of the multi-flow air separation heat exchanger is respectively connected to the outlet of the air compressor, the nitrogen outlet of the air separation tower and the oxygen outlet of the air separation tower, and the outlet side of the multi-flow air separation heat exchanger The inlet of the air separation tower, the inlet of the nitrogen storage tank and the inlet of the oxygen storage tank are respectively connected, and the outlet of the nitrogen storage tank and the outlet of the oxygen storage tank are both connected to the inlet of the gasifier.
所述合成气换热器的壳侧出口连接余热锅炉的烟道入口,合成气换热器的管侧入口连接低温储热罐的出口,合成气换热器的管侧出口连接高温储热罐的入口。The shell side outlet of the synthesis gas heat exchanger is connected to the flue inlet of the waste heat boiler, the tube side inlet of the synthesis gas heat exchanger is connected to the outlet of the low temperature heat storage tank, and the tube side outlet of the synthesis gas heat exchanger is connected to the high temperature heat storage tank entrance.
在一些实施例中,还包括燃气烟气换热器和燃气轮机发电机组,所述燃气烟气换热器的管侧入口连接低温储热罐的出口,燃气烟气换热器的管侧出口连接高温储热罐的入口,合成气换热器的壳侧出口连接燃气轮机发电机组的入口,燃气轮机发电机组的出口连接燃气烟气换热器的壳侧入口,燃气烟气换热器的壳侧出口连接余热锅炉的烟道入口。In some embodiments, a gas flue gas heat exchanger and a gas turbine generator set are also included, the tube side inlet of the gas flue gas heat exchanger is connected to the outlet of the low temperature heat storage tank, and the tube side outlet of the gas flue gas heat exchanger is connected to The inlet of the high temperature heat storage tank, the shell side outlet of the syngas heat exchanger is connected to the inlet of the gas turbine generator set, the outlet of the gas turbine generator set is connected to the shell side inlet of the gas flue gas heat exchanger, and the shell side outlet of the gas flue gas heat exchanger Connect to the flue inlet of the waste heat boiler.
在一些实施例中,所述合成气换热器和燃气轮机发电机组之间连接合成气净化器。In some embodiments, a syngas purifier is connected between the syngas heat exchanger and the gas turbine generator set.
在一些实施例中,还包括管道电加热器,所述管道电加热器内设加热电阻,加热电阻的两端分别连接燃气轮机发电机的母线和蒸汽轮机发电机的母线,管道电加热器的壳侧入口连接低温储热罐的出口,管道电加热器的壳侧出口连接高温储热罐的入口。In some embodiments, it also includes a pipeline electric heater, and the pipeline electric heater is provided with a heating resistance, and the two ends of the heating resistance are respectively connected to the busbar of the gas turbine generator and the busbar of the steam turbine generator, and the shell of the pipeline electric heater is The side inlet is connected to the outlet of the low temperature heat storage tank, and the shell side outlet of the pipeline electric heater is connected to the inlet of the high temperature heat storage tank.
在一些实施例中,还包括余热锅炉烟气换热器,余热锅炉烟气换热器的管侧入口连接低温储热罐的出口,余热锅炉烟气换热器的管侧出口连接高温储热罐的入口,余热锅炉烟气换热器的壳侧入口连接余热锅炉的烟道出口。In some embodiments, it also includes a waste heat boiler flue gas heat exchanger, the tube side inlet of the waste heat boiler flue gas heat exchanger is connected to the outlet of the low temperature heat storage tank, and the tube side outlet of the waste heat boiler flue gas heat exchanger is connected to the high temperature heat storage tank The inlet of the tank and the shell side inlet of the waste heat boiler flue gas heat exchanger are connected to the flue outlet of the waste heat boiler.
在一些实施例中,所述除氧器给水泵的出口还连接余热锅炉换热器的入口侧,余热锅炉换热器的出口连接蒸汽轮机发电机组的汽轮机的入口,余热锅炉换热器还连接汽包。In some embodiments, the outlet of the deaerator feed pump is also connected to the inlet side of the waste heat boiler heat exchanger, the outlet of the waste heat boiler heat exchanger is connected to the inlet of the steam turbine of the steam turbine generator set, and the waste heat boiler heat exchanger is also connected to steam drum.
在一些实施例中,所述氮气储罐和气化炉之间连接煤斗。In some embodiments, a coal hopper is connected between the nitrogen storage tank and the gasifier.
在一些实施例中,所述空分塔的氮气出口与多股流空分热交换器之间连接液氮泵,空分塔的氧气出口与多股流空分热交换器之间连接液氧泵。In some embodiments, a liquid nitrogen pump is connected between the nitrogen outlet of the air separation column and the multi-flow air separation heat exchanger, and liquid oxygen is connected between the oxygen outlet of the air separation column and the multi-flow air separation heat exchanger Pump.
本发明的有益效果为:本发明可最大程度的利用气化炉合成气热量、燃气轮机排烟热量和电加热热量来加热储热介质并储存在高温储热罐中,降低进入汽轮机的蒸汽量,降低汽轮机负荷。通过储存的热量加热给水产生蒸汽进入汽轮机可发电也可供热供汽。利用氧气储罐和氮气储罐,可灵活的控制进入气化炉的氧气和氮气的流量和速度。极大的增强空分塔和气化炉变负荷性能,提高IGCC的负荷变化速度和变化范围,使IGCC电厂真正具备电网调峰调频能力。The beneficial effects of the present invention are as follows: the present invention can utilize the heat of the synthesis gas of the gasifier, the heat of the exhaust gas of the gas turbine and the heat of electric heating to the greatest extent to heat the heat storage medium and store it in the high temperature heat storage tank, thereby reducing the amount of steam entering the steam turbine, Reduce steam turbine load. The stored heat heats the feed water to generate steam and enters the steam turbine to generate electricity and heat steam. Using the oxygen storage tank and nitrogen storage tank, the flow and speed of oxygen and nitrogen entering the gasifier can be flexibly controlled. It greatly enhances the variable load performance of the air separation tower and the gasifier, improves the load change speed and range of the IGCC, and enables the IGCC power plant to truly have the capability of power grid peak regulation and frequency regulation.
本发明附加的方面和优点将在下面的描述中部分给出,部分将从下面的描述中变得明显,或通过本发明的实践了解到。Additional aspects and advantages of the present invention will be set forth, in part, from the following description, and in part will be apparent from the following description, or may be learned by practice of the invention.
附图说明Description of drawings
本发明上述的和/或附加的方面和优点从下面结合附图对实施例的描述中将变得明显和容易理解,The above and/or additional aspects and advantages of the present invention will become apparent and readily understood from the following description of embodiments taken in conjunction with the accompanying drawings,
其中:in:
图1为本发明实施例中的IGCC电厂储热储氧储能供热调峰系统的结构示意图;Fig. 1 is the structural schematic diagram of the heat storage and oxygen storage energy storage peak regulation system of IGCC power plant in the embodiment of the present invention;
附图标记:Reference number:
1-气化炉;2-煤斗;3-合成气换热器;4-合成气净化器;5-燃气轮机;6-蒸汽轮机发电机组;7-凝汽器;8-凝结水泵;9-余热锅炉;10-除氧器;11-除氧器给水泵;12-汽包;13-空气压缩机;14-空分塔;15-液氧泵;16-液氮泵;17-氮气储罐;18-氧气储罐;19-低温储热罐;20-高温储热罐;21-低温介质输送泵;22-高温介质输送泵;23-储热罐换热器;24-多股流空分热交换器;25-汽轮机;26-燃气轮机燃烧室;27-余热锅炉换热器;28-燃气烟气换热器;29-管道电加热器;30-燃气轮机发电机;31-蒸汽轮机发电机;32-热用户;33-余热锅炉烟气换热器。1-gasifier; 2-coal hopper; 3-synthesis gas heat exchanger; 4-synthesis gas purifier; 5-gas turbine; 6-steam turbine generator set; 7-condenser; 8-condensate pump; 9- Waste heat boiler; 10-deaerator; 11-deaerator feed pump; 12-steam drum; 13-air compressor; 14-air separation tower; 15-liquid oxygen pump; 16-liquid nitrogen pump; 17-nitrogen storage Tank; 18-oxygen storage tank; 19-low temperature heat storage tank; 20-high temperature heat storage tank; 21-low temperature medium delivery pump; 22-high temperature medium delivery pump; 23-heat storage tank heat exchanger; 24-multiple flow Air separation heat exchanger; 25-steam turbine; 26-gas turbine combustion chamber; 27-waste heat boiler heat exchanger; 28-gas flue gas heat exchanger; 29-pipe electric heater; 30-gas turbine generator; 31-steam turbine Generator; 32 - heat user; 33 - waste heat boiler flue gas heat exchanger.
具体实施方式Detailed ways
下面详细描述本发明的实施例,所述实施例的示例在附图中示出。下面通过参考附图描述的实施例是示例性的,旨在用于解释本发明,而不能理解为对本发明的限制。The following describes in detail the embodiments of the present invention, examples of which are illustrated in the accompanying drawings. The embodiments described below with reference to the accompanying drawings are exemplary, and are intended to explain the present invention and should not be construed as limiting the present invention.
下面参考附图描述本发明实施例的IGCC电厂储热储氧储能供热调峰系统。The following describes the heat storage and oxygen storage energy storage peak regulation system of the IGCC power plant according to the embodiment of the present invention with reference to the accompanying drawings.
如图1所示,本申请的实施例提出一种IGCC电厂储热储氧储能供热调峰系统,包括气化炉1、煤斗2、合成气换热器3、合成气净化器4、燃气轮机发电机组、蒸汽轮机发电机组6、凝结水泵8、除氧器10、除氧器给水泵11、汽包12、空气压缩机13、空分塔14、液氧泵15、液氮泵16、氮气储罐17、氧气储罐18、低温储热罐19、高温储热罐20、低温介质输送泵21、高温介质输送泵22、储热罐换热器23、多股流空分热交换器24、余热锅炉换热器27、燃气烟气换热器28、管道电加热器29和余热锅炉烟气换热器33。As shown in FIG. 1 , an embodiment of the present application proposes an IGCC power plant heat storage, oxygen storage, energy storage, heat supply and peak regulation system, including a gasifier 1, a coal hopper 2, a synthesis gas heat exchanger 3, and a synthesis gas purifier 4 , gas turbine generator set, steam
低温储热罐19和高温储热罐20之间通过循环管路连接形成回路,在循环管路中传输储热介质,在循环管路中连接有多个换热器,其中吸热的换热器包括合成气换热器3、燃气烟气换热器28、管道电加热器29和余热锅炉烟气换热器33,放热的换热器为储热罐换热器23。吸热的换热器用于通过换热将低温的储热介质加热成为高温的储热介质,储存到高温储热罐20内备用。放热的换热器用于将高温的储热介质输送到储热罐换热器23中,加热从余热锅炉换热器27出来的水,将水加热形成高温蒸汽输送至汽轮机25可发电,也可输送至热用户32供热供汽。The low temperature heat storage tank 19 and the high temperature
以下分别介绍各换热器与低温储热罐19和高温储热罐20之间的回路。如图1所示,箭头方向为储热介质、蒸汽、空气、水或烟气等介质的流动方向。The circuits between each heat exchanger and the low-temperature heat storage tank 19 and the high-temperature
(1)合成气换热器3。低温储热罐19的出口连接低温介质输送泵21的入口,低温介质输送泵21的出口连接合成气换热器3的管侧入口,合成气换热器3的管侧出口连接高温储热罐20的入口。合成气换热器3的壳侧入口连接气化炉1的出口,多股流空分热交换器24的入口侧分别连接空气压缩机13出口、空分塔14的氮气出口和氧气出口,多股流空分热交换器24的出口侧分别连接空分塔14的入口、氮气储罐17入口和氧气储罐18入口,氮气储罐17出口和氧气储罐18出口均连接气化炉1的入口;合成气换热器3的壳侧出口依次连接合成气净化器4、燃气轮机发电机组、燃气烟气换热器28和余热锅炉9的烟道入口。(1) Synthesis gas heat exchanger 3 . The outlet of the low temperature heat storage tank 19 is connected to the inlet of the low temperature
气化炉1将高温气体输送到合成气换热器3内,低温储热罐19内的储热介质经过低温介质输送泵21输送至合成气换热器3的管侧,高温气体对储热介质加热,然后输送回高温储热罐20。The gasifier 1 transports the high-temperature gas into the syngas heat exchanger 3, and the heat storage medium in the low-temperature heat storage tank 19 is transported to the tube side of the syngas heat exchanger 3 through the low-temperature
空气压缩机13将空气输送至多股流空分热交换器24中降温,然后进入到空分塔14中,空分塔14将分离出的液氧通过液氧泵15输送至多股流空分热交换器24中气化,气化后的氧气输送至氧气储罐18内进行储存,需要使用氧气时,氧气储罐18将氧气输送至气化炉1内。The
将分离出的液氮通过液氮泵16输送至多股流空分热交换器24中气化,气化后的氮气输送至氮气储罐17内进行储存,氮气储罐17和气化炉1之间连接有煤斗2,煤斗2内储存用作气化炉燃料的煤粉,氮气储罐17将氮气通入煤斗2中,通过气体将煤斗2内的煤粉输送至气化炉1的煤粉仓中,然后氮气进入到汽化炉1中。The separated liquid nitrogen is transported to the multi-stream air
(2)燃气烟气换热器28。燃气轮机发电机组包括相互连接的燃气轮机5、燃气轮机燃烧室26和燃气轮机发电机30。合成气换热器3的壳侧出口连接合成气净化器4的入口,合成气净化器4的出口连接燃气轮机燃烧室26,燃气轮机5连接燃气烟气换热器28的壳侧入口,燃气烟气换热器28的壳侧出口连接余热锅炉9的烟道入口。燃气烟气换热器28的管侧入口连接低温介质输送泵21的出口,低温介质输送泵21的入口连接低温储热罐19的出口,燃气烟气换热器28的管侧出口连接高温储热罐20的入口。(2) Gas flue
合成气换热器3内的高温气体经过换热后输送至合成气净化器4中进行过滤净化,然后气体输送到燃气轮机燃烧室26中作为燃料,为燃气轮机5提供动力。燃气轮机5将高温的燃气和烟气输送至燃气烟气换热器28中,对低温储热罐19输送过来的低温的储热介质进行加热,加热后的高温的储热介质输送至高温储热罐20中。The high temperature gas in the syngas heat exchanger 3 is transported to the syngas purifier 4 for filtering and purification after heat exchange, and then the gas is transported to the gas
(3)管道电加热器29。管道电加热器29内设用于提供热量的加热电阻,加热电阻的两端分别连接燃气轮机发电机30的母线和蒸汽轮机发电机31的母线,使加热电阻产生热量。管道电加热器29的壳侧入口连接低温介质输送泵21的出口,低温介质输送泵21的入口连接低温储热罐19的出口,管道电加热器29的壳侧出口连接高温储热罐20的入口。(3) Pipeline electric heater 29 . The pipeline electric heater 29 is provided with a heating resistor for providing heat, and the two ends of the heating resistor are respectively connected to the busbar of the
低温介质输送泵21将低温储热罐19的低温的储热介质输送至管道电加热器29内,经过加热电阻的换热,加热成高温的储热介质,输送至高温储热罐20中。The low-temperature
(4)余热锅炉烟气换热器33。余热锅炉烟气换热器33的管侧入口连接低温介质输送泵21的出口,低温介质输送泵21的入口连接低温储热罐19的出口,余热锅炉烟气换热器33的管侧出口连接高温储热罐20的入口,余热锅炉烟气换热器33的壳侧入口连接余热锅炉9的烟道出口。(4) Waste heat boiler flue
余热锅炉9的高温烟气进入余热锅炉烟气换热器33内对低温储热罐19输送来的低温储热介质进行加热,加热后的高温储热介质输送至高温储热罐20中。The high temperature flue gas of the waste heat boiler 9 enters the waste heat boiler flue
余热锅炉9连接余热锅炉换热器27,余热锅炉换热器27连接除氧器10的入口和汽包12,除氧器10的出口连接除氧器给水泵11的入口,除氧器给水泵11的出口连接余热锅炉换热器27的入口,余热锅炉换热器27的出口连接热用户32和蒸汽轮机发电机组6。The waste heat boiler 9 is connected to the waste heat
蒸汽轮机发电机组6包括依次连接的蒸汽轮机发电机31、汽轮机25和凝汽器7,余热锅炉换热器27的出口连接汽轮机25的高压缸,为汽轮机25提供动力,凝汽器7将汽轮机25的排汽冷凝成水,凝汽器7的出口连接凝结水泵8的入口,凝结水泵8的出口连接余热锅炉换热器27,将冷凝水换热使其循环使用。冷凝水第一次进入余热锅炉换热器27进行初步加热后,再进入除氧器10除氧,经过除氧器给水泵11输送回余热锅炉换热器27内继续加热,经过汽包12和余热锅炉换热器27循环往复最终形成蒸汽,输送至热用户32和汽轮机25。The steam turbine generator set 6 includes a
(5)储热罐换热器23。高温储热罐20的出口连接高温介质输送泵22的入口,高温介质输送泵22的出口连接储热罐换热器23的壳侧入口,储热罐换热器23的壳侧出口连接低温储热罐19的入口。储热罐换热器23的管侧出口连接汽轮机25和热用户32,蒸汽轮机发电机组6的凝汽器7出口依次连接凝结水泵8、余热锅炉换热器27、除氧器10、除氧器给水泵11、最终连接至储热罐换热器23的管侧入口。(5) Heat storage
高温介质输送泵22将高温储热罐20中的高温储热介质输送至储热罐换热器23中,对输送过来的冷凝水进行加热形成蒸汽,然后将蒸汽输送至汽轮机25和热用户32。高温的储热介质经过换热后成为低温的储热介质,输送至低温储热罐19中。The high temperature
在气化炉合成气通道中设置合成气换热器3,加热储热介质,实现热量储存。换热器气体流动方式可以是顺流、逆流、交叉流等方式。A syngas heat exchanger 3 is arranged in the syngas channel of the gasifier to heat the heat storage medium to realize heat storage. The gas flow mode of the heat exchanger can be co-current, counter-current, cross-current, etc.
本系统利用储热可部分或全部使IGCC电厂的发电、供热,两方面也可灵活的进行配合运行。IGCC电厂供热不限于从主蒸汽管道抽取,可从储热罐、汽轮机任何抽汽口或系统其他适当位置。This system can use the heat storage to partially or completely make the power generation and heat supply of the IGCC power plant, and the two aspects can also be operated together flexibly. The heat supply of IGCC power plants is not limited to extraction from the main steam pipeline, but can be extracted from the heat storage tank, any steam extraction port of the steam turbine or other suitable locations in the system.
本系统利用气化炉1引出的合成气经过合成气换热器3加热从低温储热罐19输送来的介质,储热介质被加热后回到高温储热罐20进行储存蓄热,使进入汽轮机25的蒸汽量减少,IGCC电厂发电功率降低,也可在燃气烟气换热器28利用燃气轮机5出口的烟气热量中加热低温介质输送泵21输送的介质。当放热时,从除氧器给水泵11来的给水进入储热罐换热器23或者余热锅炉换热器27的管侧入口,吸收热量被加热成为蒸汽进入汽轮机25进行发电,提高IGCC电厂的发电功率,增加调峰能力。为提高IGCC电厂变负荷能力,增加大规模氧气储罐18和氮气储罐17,当IGCC电厂需要快速降负荷时,将空分塔14生产的氧气和氮气分别储存在氧气储罐18和氮气储罐17里,使进入气化炉1的氧气量迅速减少,负荷快速降低。当IGCC电厂需要快速增负荷时,将氧气储罐18的氧气释放,增加进入气化炉1的氧气量,达到快速提高气化炉1和IGCC负荷的作用。整个IGCC电厂储热系统可对热用户32提供热量和工业用汽。同时使用燃气轮机发电机30和蒸汽轮机发电机31上网母线来加热低温储热罐19的储热介质,再输送到高温储热罐20存储,可以增减IGCC上网电负荷,同时起到替代启动锅炉、黑启动、应急电源作用。同时利用储热系统进行供热,实现IGCC电厂能量梯级利用,深度调峰,快速变负荷。提高了机组的灵活性,安全性,经济性。The system uses the syngas drawn from the gasifier 1 to heat the medium transported from the low temperature heat storage tank 19 through the syngas heat exchanger 3. After the heat storage medium is heated, it returns to the high temperature
在一些具体的实施例中,合成气换热器3、燃气烟气换热器28、管道电加热器29和余热锅炉烟气换热器33中,可选用其中任意一种或多种,可以单独、同时或多组合式灵活使用。In some specific embodiments, any one or more of the syngas heat exchanger 3, the gas flue
在一些具体的实施例中,储热介质可以是熔盐、导热油或导热颗粒等其他可以储热的材料。可以是流体,也可以是固体颗粒等。储热形式可以是利用显热热量,也可利用相变潜热热量以及两相综合热量等。In some specific embodiments, the heat storage medium may be other materials that can store heat, such as molten salt, heat-conducting oil, or heat-conducting particles. It can be fluid or solid particles. The form of heat storage can be the use of sensible heat, latent heat of phase change, and two-phase integrated heat.
在一些具体的实施例中,氮气储罐17、氧气储罐18可以是球形的,也可以是圆筒型或其他形状。安装形式为卧式或立式。储存的氧气和氮气可以是液态或气态。In some specific embodiments, the
在本发明的描述中,需要理解的是,术语“中心”、“纵向”、“横向”、“长度”、“宽度”、“厚度”、“上”、“下”、“前”、“后”、“左”、“右”、“竖直”、“水平”、“顶”、“底”“内”、“外”、“顺时针”、“逆时针”、“轴向”、“径向”、“周向”等指示的方位或位置关系为基于附图所示的方位或位置关系,仅是为了便于描述本发明和简化描述,而不是指示或暗示所指的装置或元件必须具有特定的方位、以特定的方位构造和操作,因此不能理解为对本发明的限制。In the description of the present invention, it should be understood that the terms "center", "longitudinal", "lateral", "length", "width", "thickness", "upper", "lower", "front", " Rear, Left, Right, Vertical, Horizontal, Top, Bottom, Inner, Outer, Clockwise, Counterclockwise, Axial, The orientations or positional relationships indicated by "radial direction", "circumferential direction", etc. are based on the orientations or positional relationships shown in the accompanying drawings, which are only for the convenience of describing the present invention and simplifying the description, rather than indicating or implying the indicated devices or elements. It must have a specific orientation, be constructed and operate in a specific orientation, and therefore should not be construed as a limitation of the present invention.
此外,术语“第一”、“第二”仅用于描述目的,而不能理解为指示或暗示相对重要性或者隐含指明所指示的技术特征的数量。由此,限定有“第一”、“第二”的特征可以明示或者隐含地包括至少一个该特征。在本发明的描述中,“多个”的含义是至少两个,例如两个,三个等,除非另有明确具体的限定。In addition, the terms "first" and "second" are only used for descriptive purposes, and should not be construed as indicating or implying relative importance or implying the number of indicated technical features. Thus, a feature delimited with "first", "second" may expressly or implicitly include at least one of that feature. In the description of the present invention, "plurality" means at least two, such as two, three, etc., unless otherwise expressly and specifically defined.
在本发明中,除非另有明确的规定和限定,术语“安装”、“相连”、“连接”、“固定”等术语应做广义理解,例如,可以是固定连接,也可以是可拆卸连接,或成一体;可以是机械连接,也可以是电连接或彼此可通讯;可以是直接相连,也可以通过中间媒介间接相连,可以是两个元件内部的连通或两个元件的相互作用关系,除非另有明确的限定。对于本领域的普通技术人员而言,可以根据具体情况理解上述术语在本发明中的具体含义。In the present invention, unless otherwise expressly specified and limited, the terms "installed", "connected", "connected", "fixed" and other terms should be understood in a broad sense, for example, it may be a fixed connection or a detachable connection , or integrated; it can be a mechanical connection or an electrical connection or can communicate with each other; it can be directly connected or indirectly connected through an intermediate medium, it can be the internal connection of two components or the interaction relationship between the two components, unless otherwise expressly qualified. For those of ordinary skill in the art, the specific meanings of the above terms in the present invention can be understood according to specific situations.
在本发明中,除非另有明确的规定和限定,第一特征在第二特征“上”或“下”可以是第一和第二特征直接接触,或第一和第二特征通过中间媒介间接接触。而且,第一特征在第二特征“之上”、“上方”和“上面”可是第一特征在第二特征正上方或斜上方,或仅仅表示第一特征水平高度高于第二特征。第一特征在第二特征“之下”、“下方”和“下面”可以是第一特征在第二特征正下方或斜下方,或仅仅表示第一特征水平高度小于第二特征。In the present invention, unless otherwise expressly specified and limited, a first feature "on" or "under" a second feature may be in direct contact between the first and second features, or the first and second features indirectly through an intermediary touch. Also, the first feature being "above", "over" and "above" the second feature may mean that the first feature is directly above or obliquely above the second feature, or simply means that the first feature is level higher than the second feature. The first feature being "below", "below" and "below" the second feature may mean that the first feature is directly below or obliquely below the second feature, or simply means that the first feature has a lower level than the second feature.
在本发明中,术语“一个实施例”、“一些实施例”、“示例”、“具体示例”、或“一些示例”等意指结合该实施例或示例描述的具体特征、结构、材料或者特点包含于本发明的至少一个实施例或示例中。在本说明书中,对上述术语的示意性表述不必须针对的是相同的实施例或示例。而且,描述的具体特征、结构、材料或者特点可以在任一个或多个实施例或示例中以合适的方式结合。此外,在不相互矛盾的情况下,本领域的技术人员可以将本说明书中描述的不同实施例或示例以及不同实施例或示例的特征进行结合和组合。In this disclosure, the terms "one embodiment," "some embodiments," "example," "specific example," or "some examples" and the like mean a specific feature, structure, material, or description described in connection with the embodiment or example. Features are included in at least one embodiment or example of the invention. In this specification, schematic representations of the above terms are not necessarily directed to the same embodiment or example. Furthermore, the particular features, structures, materials or characteristics described may be combined in any suitable manner in any one or more embodiments or examples. Furthermore, those skilled in the art may combine and combine the different embodiments or examples described in this specification, as well as the features of the different embodiments or examples, without conflicting each other.
尽管上面已经示出和描述了本发明的实施例,可以理解的是,上述实施例是示例性的,不能理解为对本发明的限制,本领域的普通技术人员在本发明的范围内可以对上述实施例进行变化、修改、替换和变型。Although the embodiments of the present invention have been shown and described above, it should be understood that the above-mentioned embodiments are exemplary and should not be construed as limiting the present invention. Embodiments are subject to variations, modifications, substitutions and variations.
| Application Number | Priority Date | Filing Date | Title |
|---|---|---|---|
| CN202111523061.2ACN114413245B (en) | 2021-12-13 | 2021-12-13 | IGCC power plant heat accumulation, oxygen storage, energy storage and heat supply peak regulation system |
| Application Number | Priority Date | Filing Date | Title |
|---|---|---|---|
| CN202111523061.2ACN114413245B (en) | 2021-12-13 | 2021-12-13 | IGCC power plant heat accumulation, oxygen storage, energy storage and heat supply peak regulation system |
| Publication Number | Publication Date |
|---|---|
| CN114413245Atrue CN114413245A (en) | 2022-04-29 |
| CN114413245B CN114413245B (en) | 2023-07-28 |
| Application Number | Title | Priority Date | Filing Date |
|---|---|---|---|
| CN202111523061.2AActiveCN114413245B (en) | 2021-12-13 | 2021-12-13 | IGCC power plant heat accumulation, oxygen storage, energy storage and heat supply peak regulation system |
| Country | Link |
|---|---|
| CN (1) | CN114413245B (en) |
| Publication number | Priority date | Publication date | Assignee | Title |
|---|---|---|---|---|
| CN116241855A (en)* | 2023-03-09 | 2023-06-09 | 西安热工研究院有限公司 | Heat storage heating system |
| Publication number | Priority date | Publication date | Assignee | Title |
|---|---|---|---|---|
| CN106246252A (en)* | 2016-09-13 | 2016-12-21 | 中国华能集团公司 | A kind of peak load stations integrating IGCC and supercritical unit and peak regulating method |
| CN106285944A (en)* | 2016-09-13 | 2017-01-04 | 中国华能集团公司 | A kind of IGCC peak-load regulation device and method utilizing space division system energy storage |
| WO2020181675A1 (en)* | 2019-03-11 | 2020-09-17 | 西安交通大学 | Flexible coal-fired power generation system, and operation method therefor |
| CN112984598A (en)* | 2021-03-16 | 2021-06-18 | 中国华能集团清洁能源技术研究院有限公司 | Power plant boiler heat storage and carbon dioxide power generation integrated deep peak regulation system and method |
| CN113503531A (en)* | 2021-08-02 | 2021-10-15 | 中国华能集团清洁能源技术研究院有限公司 | Multi-power-supply heat storage peak regulation power station for coal-fired power plant transformation and peak regulation method |
| CN113586257A (en)* | 2021-08-31 | 2021-11-02 | 中国华能集团清洁能源技术研究院有限公司 | IGCC system adapting to rapid peak regulation and pressure regulation method |
| Publication number | Priority date | Publication date | Assignee | Title |
|---|---|---|---|---|
| CN106246252A (en)* | 2016-09-13 | 2016-12-21 | 中国华能集团公司 | A kind of peak load stations integrating IGCC and supercritical unit and peak regulating method |
| CN106285944A (en)* | 2016-09-13 | 2017-01-04 | 中国华能集团公司 | A kind of IGCC peak-load regulation device and method utilizing space division system energy storage |
| WO2020181675A1 (en)* | 2019-03-11 | 2020-09-17 | 西安交通大学 | Flexible coal-fired power generation system, and operation method therefor |
| CN112984598A (en)* | 2021-03-16 | 2021-06-18 | 中国华能集团清洁能源技术研究院有限公司 | Power plant boiler heat storage and carbon dioxide power generation integrated deep peak regulation system and method |
| CN113503531A (en)* | 2021-08-02 | 2021-10-15 | 中国华能集团清洁能源技术研究院有限公司 | Multi-power-supply heat storage peak regulation power station for coal-fired power plant transformation and peak regulation method |
| CN113586257A (en)* | 2021-08-31 | 2021-11-02 | 中国华能集团清洁能源技术研究院有限公司 | IGCC system adapting to rapid peak regulation and pressure regulation method |
| Publication number | Priority date | Publication date | Assignee | Title |
|---|---|---|---|---|
| CN116241855A (en)* | 2023-03-09 | 2023-06-09 | 西安热工研究院有限公司 | Heat storage heating system |
| Publication number | Publication date |
|---|---|
| CN114413245B (en) | 2023-07-28 |
| Publication | Publication Date | Title |
|---|---|---|
| CN104405599B (en) | Fuel gas-supercritical carbon dioxide united power electricity generation system utilizing solar energy | |
| CN114704815A (en) | Vapor heat storage system | |
| CN104119961B (en) | A kind of small-sized biomass gasification supply of cooling, heating and electrical powers method and system | |
| CN110849023A (en) | A combined cooling, heating and power generation system and method for compressed air and thermochemical coupling energy storage | |
| CN105605827B (en) | The complementary type distributed energy resource system of thermochemical process is integrated using exhaust gases of internal combustion engines | |
| CN219433883U (en) | Electricity storage and heat storage system | |
| CN206129338U (en) | Gas - steam combined cycle distributing type energy supply system | |
| CN206175145U (en) | Multimode trough type solar thermal power generation system device | |
| CN113824139B (en) | Thermal power plant Carnot battery energy storage transformation method and device | |
| CN102061994A (en) | Method and device for indirectly promoting medium and low temperature solar heat energy grades | |
| CN115585061B (en) | An all-weather cogeneration system and method based on ammonia synthesis and cracking | |
| CN115680882B (en) | A heat storage system based on gas turbine and working method | |
| CN117232172A (en) | Energy storage system based on carbon dioxide gas-liquid two-phase circulation | |
| CN115333248B (en) | Liquid carbon dioxide energy storage system and microgrid system for islands and reefs | |
| CN113340008B (en) | Multi-connection supply system based on solar energy and biomass energy | |
| CN114413245B (en) | IGCC power plant heat accumulation, oxygen storage, energy storage and heat supply peak regulation system | |
| CN214007248U (en) | Thermoelectric decoupling system of thermal power generating unit | |
| CN205156426U (en) | Thermoelectric cold many cogeneration system of integrated thermochemical process | |
| CN217031144U (en) | IGCC power plant heat-storage oxygen-storage energy-storage heat supply peak regulation system | |
| CN217903155U (en) | Combined cycle combined cooling heating and power system integrating fuel cell and solar energy | |
| CN217518717U (en) | A thermal power unit system based on the coupling of molten salt heat storage and carbon dioxide circulation | |
| CN114963281B (en) | Cogeneration system and operation method for coupling energy storage system and coal-fired unit | |
| CN107289665B (en) | District Energy Supply System | |
| CN109607476A (en) | A geothermally driven triple-heat-electric-hydrogen system for hydrogen production from methanol reforming | |
| CN115000454A (en) | Combined cycle combined cooling heating and power system integrating fuel cell and solar energy |
| Date | Code | Title | Description |
|---|---|---|---|
| PB01 | Publication | ||
| PB01 | Publication | ||
| SE01 | Entry into force of request for substantive examination | ||
| SE01 | Entry into force of request for substantive examination | ||
| GR01 | Patent grant | ||
| GR01 | Patent grant |