Movatterモバイル変換


[0]ホーム

URL:


CN114376481A - Base station and cleaning system - Google Patents

Base station and cleaning system
Download PDF

Info

Publication number
CN114376481A
CN114376481ACN202011112506.3ACN202011112506ACN114376481ACN 114376481 ACN114376481 ACN 114376481ACN 202011112506 ACN202011112506 ACN 202011112506ACN 114376481 ACN114376481 ACN 114376481A
Authority
CN
China
Prior art keywords
base station
cavity
cleaning
pipeline
pump
Prior art date
Legal status (The legal status is an assumption and is not a legal conclusion. Google has not performed a legal analysis and makes no representation as to the accuracy of the status listed.)
Withdrawn
Application number
CN202011112506.3A
Other languages
Chinese (zh)
Inventor
谢明健
饶尧
钟红风
张士松
毋宏兵
Current Assignee (The listed assignees may be inaccurate. Google has not performed a legal analysis and makes no representation or warranty as to the accuracy of the list.)
Positec Power Tools Suzhou Co Ltd
Original Assignee
Positec Power Tools Suzhou Co Ltd
Priority date (The priority date is an assumption and is not a legal conclusion. Google has not performed a legal analysis and makes no representation as to the accuracy of the date listed.)
Filing date
Publication date
Application filed by Positec Power Tools Suzhou Co LtdfiledCriticalPositec Power Tools Suzhou Co Ltd
Priority to CN202011112506.3ApriorityCriticalpatent/CN114376481A/en
Priority to PCT/CN2021/124129prioritypatent/WO2022078503A1/en
Priority to CN202180034793.7Aprioritypatent/CN115916019A/en
Publication of CN114376481ApublicationCriticalpatent/CN114376481A/en
Withdrawnlegal-statusCriticalCurrent

Links

Images

Classifications

Landscapes

Abstract

Translated fromChinese

本发明提供一种基站及清洁系统,所述基站包括:主体;设在主体上并用于容置清洁用溶质的第一腔体和用于容置溶剂的第二腔体;与第一腔体和第二腔体连通并用于控制第一腔体和第二腔体排出的溶质和溶剂的量的比例控制组件;与比例控制组件连通用于将比例控制组件排出的清洁用溶质与溶剂通往清洁机器人箱体的供液组件;与比例控制组件连接并用于控制比例控制组件操作的基站控制器。本发明实施例的基站可免除用户手动配比不同浓度的清洁液以及将清洁溶液倒入清洁机器人箱体的介入动作,清洁溶液的配比和补充操作可自动完成,用户体验较佳。

Figure 202011112506

The present invention provides a base station and a cleaning system. The base station includes: a main body; a first cavity disposed on the main body and used for accommodating cleaning solutes and a second cavity for accommodating solvents; and the first cavity a proportional control component communicated with the second cavity and used to control the amount of solute and solvent discharged from the first cavity and the second cavity; communicated with the proportional control component for connecting the cleaning solute and solvent discharged from the proportional control component to the The liquid supply assembly of the cleaning robot box; the base station controller connected with the proportional control assembly and used to control the operation of the proportional control assembly. The base station of the embodiment of the present invention can avoid the intervention action of manually mixing different concentrations of cleaning solution and pouring the cleaning solution into the cleaning robot box, and the mixing and replenishing operations of the cleaning solution can be completed automatically, and the user experience is better.

Figure 202011112506

Description

Translated fromChinese
基站及清洁系统Base station and cleaning system

技术领域technical field

本发明涉及清洁设备技术领域,尤其涉及一种基站及运用该基站的清洁系统。The present invention relates to the technical field of cleaning equipment, and in particular, to a base station and a cleaning system using the base station.

背景技术Background technique

清洁液在现代清洁机器人工作过程中被大量使用。在使用过程中,不同种类或品牌的清洁液与水的混合比例不同。目前,市面上的清洁机器人多都是由用户手动配比清洁溶液后,再手动将混合好的清洁溶液添加到清洁机器人的机器人箱体内,用户体验较差。Cleaning fluids are widely used in the working process of modern cleaning robots. In the process of use, the mixing ratio of different types or brands of cleaning solution and water is different. At present, most of the cleaning robots on the market are manually mixed with the cleaning solution by the user, and then manually add the mixed cleaning solution to the robot box of the cleaning robot, and the user experience is poor.

发明内容SUMMARY OF THE INVENTION

有鉴于此,本发明实施例提供一种基站及运用该基站的清洁系统,可解决上述问题。In view of this, embodiments of the present invention provide a base station and a cleaning system using the base station, which can solve the above problems.

为了实现上述目的,本发明提供了如下的技术方案。In order to achieve the above objects, the present invention provides the following technical solutions.

一种基站,用于向清洁机器人供应清洁溶液;所述基站包括:A base station for supplying cleaning solution to a cleaning robot; the base station comprises:

主体;main body;

第一腔体,设在所述主体上,用于容置清洁用溶质;a first cavity, arranged on the main body, for accommodating the solute for cleaning;

第二腔体,设在所述主体上,用于容置溶剂;a second cavity, arranged on the main body, for accommodating the solvent;

供液组件,具有与所述第一腔体和第二腔体连通的输入端、与所述输入端连通的输出端;所述输入端用于承接由所述第一腔体和第二腔体分别输入的清洁用溶质与溶剂;所述输出端用于与清洁机器人的箱体连通;The liquid supply assembly has an input end communicated with the first cavity and the second cavity, and an output end communicated with the input end; the input end is used to receive the first cavity and the second cavity The cleaning solute and solvent input by the body respectively; the output end is used to communicate with the box of the cleaning robot;

比例控制组件,设在所述供液组件上,用于控制所述第一腔体和第二腔体排出的清洁用溶质和溶剂的量;a proportional control component, arranged on the liquid supply component, for controlling the amount of cleaning solute and solvent discharged from the first cavity and the second cavity;

基站控制器,与所述比例控制组件连接,用于控制所述比例控制组件操作。A base station controller, connected with the proportional control assembly, is used for controlling the operation of the proportional control assembly.

优选地,所述供液组件包括与所述第一腔体连通的第一管路、与所述第二腔体连通的第二管路;Preferably, the liquid supply assembly includes a first pipeline communicating with the first cavity and a second pipeline communicating with the second cavity;

所述第一管路和第二管路与对应腔体连接的端部形成所述输入端,所述第一管路和第二管路背对所述输入端的端部形成所述输出端。The ends of the first pipeline and the second pipeline connected to the corresponding cavity form the input end, and the ends of the first pipeline and the second pipeline facing away from the input end form the output end.

优选地,所述比例控制组件包括流量控制件;所述基站控制器控制所述流量控制件的流量。Preferably, the proportional control assembly includes a flow control element; the base station controller controls the flow of the flow control element.

优选地,所述流量控制件包括:第一泵和第二泵,分别设在所述第一管路和第二管路上。Preferably, the flow control member includes: a first pump and a second pump, which are respectively provided on the first pipeline and the second pipeline.

优选地,所述供液组件还包括:混合区域,位于所述输入端与输出端之间,用于将由所述输入端输入的清洁用溶质与溶剂混合得到清洁溶液;所述输出端用以将清洁溶液提供给所述清洁机器人。Preferably, the liquid supply assembly further includes: a mixing area, located between the input end and the output end, for mixing the cleaning solute and solvent input from the input end to obtain a cleaning solution; the output end is used for A cleaning solution is provided to the cleaning robot.

优选地,所述供液组件包括:与所述第一腔体连通的第一管路、与所述第二腔体连通的第二管路、与所述第一管路和第二管路连通的汇流管路;Preferably, the liquid supply assembly comprises: a first pipeline communicated with the first cavity, a second pipeline communicated with the second cavity, and the first pipeline and the second pipeline Connected manifolds;

所述汇流管路、第一管路和第二管路的连接处形成所述输入端,所述汇流管路背对所述输入端的端部形成所述输出端,所述汇流管路的内部流道形成所述混合区域。The input end is formed at the connection of the confluence pipeline, the first pipeline and the second pipeline, the output end is formed at the end of the confluence pipeline facing away from the input end, and the interior of the confluence pipeline A flow channel forms the mixing region.

优选地,所述比例控制组件包括:第一泵和第二泵;Preferably, the proportional control assembly includes: a first pump and a second pump;

所述第一泵设在所述第一管路或第二管路上,所述第二泵设在所述汇流管路上;或者,The first pump is arranged on the first pipeline or the second pipeline, and the second pump is arranged on the confluence pipeline; or,

所述第一泵设在所述第一管路上,所述第二泵设在所述第二管路上;The first pump is arranged on the first pipeline, and the second pump is arranged on the second pipeline;

所述基站控制器控制所述第一泵和第二泵的流量。The base station controller controls the flow of the first and second pumps.

优选地,所述比例控制组件包括:第一泵、第二泵和第三泵,分设在所述第一管路、第二管路和汇流管路上;Preferably, the proportional control assembly includes: a first pump, a second pump and a third pump, which are respectively arranged on the first pipeline, the second pipeline and the confluence pipeline;

所述基站控制器控制所述第一泵、第二泵和第三泵中至少两个泵的流量。The base station controller controls the flow of at least two of the first, second and third pumps.

优选地,所述比例控制组件包括:第一泵和第二泵;Preferably, the proportional control assembly includes: a first pump and a second pump;

所述第一泵设在所述第一管路或第二管路上,所述第二泵设在所述汇流管路上;The first pump is arranged on the first pipeline or the second pipeline, and the second pump is arranged on the confluence pipeline;

当基站开始向清洁机器人供应清洁溶液时,所述基站控制器控制第一泵不早于第二泵启动;When the base station starts to supply the cleaning solution to the cleaning robot, the base station controller controls the first pump to be started no earlier than the second pump;

当基站结束向清洁机器人供应清洁溶液时,所述基站控制器控制第一泵不晚于第二泵关闭。When the base station finishes supplying the cleaning solution to the cleaning robot, the base station controller controls the first pump to be turned off no later than the second pump.

优选地,所述比例控制组件包括:第一计量单元和第二计量单元,分别设在所述第一管路和第二管路上。Preferably, the proportional control assembly includes: a first metering unit and a second metering unit, which are respectively provided on the first pipeline and the second pipeline.

优选地,所述第一计量单元和第二计量单元为计量泵,所述基站控制器控制所述计量泵的流量;或者,所述第一计量单元和第二计量单元均包括:流量计和开关阀;所述基站控制器在所述流量计统计的液体流量达到设定值时控制所述开关阀关闭。Preferably, the first metering unit and the second metering unit are metering pumps, and the base station controller controls the flow rate of the metering pumps; or, both the first metering unit and the second metering unit include: a flow meter and an on-off valve; the base station controller controls the on-off valve to close when the liquid flow counted by the flow meter reaches a set value.

优选地,所述第一腔体和第二腔体设有液位检测元件,所述液位检测元件与基站控制器连接;Preferably, the first cavity and the second cavity are provided with liquid level detection elements, and the liquid level detection elements are connected with the base station controller;

所述基站控制器连接警示单元;所述基站控制器在液位检测元件检测到对应的腔体中的液位低于设定阈值时控制所述警示单元操作。The base station controller is connected to the warning unit; the base station controller controls the operation of the warning unit when the liquid level detection element detects that the liquid level in the corresponding cavity is lower than a set threshold.

优选地,所述第一腔体与所述主体一体设置;和/或,所述第二腔体与所述主体一体设置。Preferably, the first cavity is integrally provided with the main body; and/or the second cavity is integrally provided with the main body.

优选地,所述第一腔体与所述主体可分离设置;Preferably, the first cavity and the main body are separably arranged;

所述主体上设有供第一腔体安装的第一安装位,所述第一安装位设有用于检测第一腔体是否安装的第一在位检测元件,所述第一在位检测元件与所述基站控制器连接;所述基站控制器在第一在位检测元件未检测到第一安装位上设置有第一腔体时控制警示单元操作。The main body is provided with a first installation position for the first cavity to be installed, the first installation position is provided with a first in-position detection element for detecting whether the first cavity is installed, and the first in-position detection element is connected with the base station controller; the base station controller controls the operation of the warning unit when the first presence detection element does not detect that the first cavity is disposed on the first installation position.

优选地,所述第二腔体与所述主体可分离设置;所述主体上设有供第二腔体安装的第二安装位,所述第二安装位设有用于检测第二腔体是否安装的第二在位检测元件,所述第二在位检测元件与所述基站控制器连接;所述基站控制器在第二在位检测元件未检测到第二安装位上设置有第二腔体时控制警示单元操作。Preferably, the second cavity is detachable from the main body; the main body is provided with a second installation position for the second cavity to be installed, and the second installation position is provided for detecting whether the second cavity is The installed second presence detection element, the second presence detection element is connected with the base station controller; the base station controller is provided with a second cavity on the second installation position when the second presence detection element does not detect Control the operation of the warning unit when you are in the body.

优选地,所述第一腔体上设有第一防水透气装置;和/或所述第二腔体上设有第二防水透气装置。Preferably, the first cavity is provided with a first waterproof and ventilation device; and/or the second cavity is provided with a second waterproof ventilation device.

优选地,所述第一防水透气装置设在第一腔体与供液组件的接口处;Preferably, the first waterproof and breathable device is provided at the interface between the first cavity and the liquid supply assembly;

所述第二防水透气装置设在第二腔体与供液组件的接口处;或者,所述第二防水透气装置设在所述第二腔体的侧壁上。The second waterproof and ventilating device is provided at the interface between the second cavity and the liquid supply assembly; or, the second waterproof and ventilating device is provided on the side wall of the second cavity.

优选地,所述基站控制器连接输入装置,所述输入装置基于用户操作而向所述基站控制器提供清洁用溶质与溶剂混合配比比例参数。Preferably, the base station controller is connected to an input device, and the input device provides the base station controller with a mixing ratio parameter of the solute for cleaning and the solvent based on a user operation.

一种清洁系统,包括:清洁机器人、向所述清洁机器人供应清洁溶液的基站;A cleaning system, comprising: a cleaning robot, a base station supplying a cleaning solution to the cleaning robot;

所述清洁机器人包括:The cleaning robot includes:

机身;body;

移动模块,设在所述机身的底部,用于带动所述清洁机器人行走;a moving module, arranged at the bottom of the fuselage, for driving the cleaning robot to walk;

清洁模块,设在所述机身的底部,用于执行清洁任务;a cleaning module, arranged at the bottom of the fuselage, for performing cleaning tasks;

机器人箱体,设在所述机身上,用于容置清洁溶液;The robot box is arranged on the body and is used for accommodating the cleaning solution;

所述基站包括:The base station includes:

主体;main body;

第一腔体,设在所述主体上,用于容置清洁用溶质;a first cavity, arranged on the main body, for accommodating the solute for cleaning;

第二腔体,设在所述主体上,用于容置溶剂;a second cavity, arranged on the main body, for accommodating the solvent;

供液组件,具有与所述第一腔体和第二腔体连通的输入端、输出端;所述输入端用于承接由所述第一腔体和第二腔体分别输入的清洁用溶质与溶剂;所述输出端用于与所述机器人箱体连通;The liquid supply assembly has an input end and an output end communicated with the first cavity and the second cavity; the input end is used to receive the cleaning solute input from the first cavity and the second cavity respectively and solvent; the output end is used to communicate with the robot box;

比例控制组件,设在所述供液组件上,用于控制所述第一腔体和第二腔体排出的清洁用溶质和溶剂的量;a proportional control component, arranged on the liquid supply component, for controlling the amount of cleaning solute and solvent discharged from the first cavity and the second cavity;

基站控制器,与所述比例控制组件连接,用于控制所述比例控制组件操作。A base station controller, connected with the proportional control assembly, is used for controlling the operation of the proportional control assembly.

优选地,所述机器人箱体设有液口,所述液口连接三通接头的第一端,所述三通接头的第二端连接出水管路,第三端用于与所述供液组件连接。Preferably, the robot box is provided with a liquid port, the liquid port is connected to the first end of the three-way joint, the second end of the three-way joint is connected to the water outlet pipeline, and the third end is used for connecting with the liquid supply. Component connection.

优选地,所述机器人箱体通过对接装置与所述供液组件连通,所述对接装置与所述机器人箱体之间设有第三防水透气装置和第三单向阀,所述第三防水透气装置位于所述对接装置与所述第三单向阀之间,所述第三单向阀抑制清洁溶液由所述机器人箱体向所述对接装置的流通。Preferably, the robot box is communicated with the liquid supply assembly through a docking device, and a third waterproof ventilation device and a third one-way valve are arranged between the docking device and the robot box, and the third waterproof A ventilation device is located between the docking device and the third one-way valve, and the third one-way valve inhibits the flow of cleaning solution from the robot box to the docking device.

优选地,所述供液组件包括:与所述第一腔体连通的第一管路、与所述第二腔体连通的第二管路、与所述第一管路和第二管路连通的汇流管路;所述汇流管路通过所述对接装置与所述机器人箱体连通;Preferably, the liquid supply assembly comprises: a first pipeline communicated with the first cavity, a second pipeline communicated with the second cavity, and the first pipeline and the second pipeline a connected confluence pipeline; the confluence pipeline is communicated with the robot box through the docking device;

所述比例控制组件包括:第一泵和第二泵;所述第一泵设在所述第一管路或第二管路上,所述第二泵设在所述汇流管路上;The proportional control assembly includes: a first pump and a second pump; the first pump is arranged on the first pipeline or the second pipeline, and the second pump is arranged on the confluence pipeline;

在所述基站完成向所述清洁机器人的机器人箱体供应清洁溶液后,所述基站控制器控制所述第二泵反向旋转预定时间。After the base station completes supplying the cleaning solution to the robot box of the cleaning robot, the base station controller controls the second pump to reversely rotate for a predetermined time.

优选地,所述供液组件包括:与所述第一腔体连通的第一管路、与所述第二腔体连通的第二管路;所述第一管路和第二管路通过所述对接装置与所述机器人箱体连通;Preferably, the liquid supply assembly includes: a first pipeline communicating with the first cavity, and a second pipeline communicating with the second cavity; the first pipeline and the second pipeline pass through the docking device communicates with the robot box;

所述比例控制组件包括:第一泵和第二泵,分别设在所述第一管路和第二管路上;The proportional control assembly includes: a first pump and a second pump, respectively disposed on the first pipeline and the second pipeline;

在所述基站完成向所述清洁机器人的机器人箱体供应清洁溶液后,所述基站控制器控制所述第一泵和/或第二泵反向旋转预定时间。After the base station completes supplying the cleaning solution to the robot box of the cleaning robot, the base station controller controls the first pump and/or the second pump to reversely rotate for a predetermined time.

优选地,所述对接装置包括:第一接头、与所述第一接头可拆卸配接的第二接头;所述第一接头与所述供液组件连接,所述第二接头与所述机器人箱体连接;Preferably, the docking device comprises: a first connector and a second connector detachably mated with the first connector; the first connector is connected to the liquid supply assembly, and the second connector is connected to the robot box connection;

所述第一接头设有对接检测元件,所述对接检测元件与所述基站控制器连接,用于检测第二接头与第一接头之间是否对接成功;当所述对接检测元件的检测结果为是时,所述基站控制器控制所述比例控制组件开启操作以向所述清洁机器人补充清洁溶液。The first joint is provided with a docking detection element, and the docking detection element is connected with the base station controller to detect whether the docking between the second joint and the first joint is successful; when the detection result of the docking detection element is If yes, the base station controller controls the proportional control assembly to start the operation to replenish the cleaning solution to the cleaning robot.

优选地,所述清洁机器人还包括:设在所述机身上的机器人控制器、设在所述机器人箱体中并与所述机器人控制器连接的液位传感器;Preferably, the cleaning robot further comprises: a robot controller arranged on the body, a liquid level sensor arranged in the robot case and connected to the robot controller;

所述机器人控制器在所述液位传感器检测到所述机器人箱体中清洁溶液的液位低于下限阈值时控制所述清洁机器人回归至所述基站补充清洁溶液。The robot controller controls the cleaning robot to return to the base station to replenish the cleaning solution when the liquid level sensor detects that the liquid level of the cleaning solution in the robot box is lower than a lower threshold.

优选地,所述机器人控制器与所述基站控制器通讯连接;当所述液位传感器检测到所述机器人箱体中清洁溶液的液位高于上限阈值时,所述基站控制器基于所述机器人控制器发送的停止补液的控制指令而控制所述比例控制组件停止工作。Preferably, the robot controller is connected in communication with the base station controller; when the liquid level sensor detects that the liquid level of the cleaning solution in the robot box is higher than an upper limit threshold, the base station controller based on the The proportional control component is controlled to stop working by the control instruction sent by the robot controller to stop the fluid replenishment.

优选地,所述主体设有第三在位检测元件,用于检测所述基站上是否停靠清洁机器人;Preferably, the main body is provided with a third in-position detection element for detecting whether the cleaning robot is parked on the base station;

当所述第三在位检测元件的检测结果为是时,所述基站控制器控制所述比例控制组件操作以向所述清洁机器人补充清洁溶液;When the detection result of the third presence detection element is yes, the base station controller controls the proportional control assembly to operate to replenish the cleaning solution to the cleaning robot;

当所述第三在位检测元件的检测结果为否时,所述基站控制器控制所述比例控制组件停止向所述清洁机器人补充清洁溶液。When the detection result of the third presence detection element is negative, the base station controller controls the proportional control component to stop replenishing the cleaning solution to the cleaning robot.

优选地,所述第三在位检测元件与所述基站控制器和/或机器人控制器通讯连接,所述基站控制器和/或机器人控制器连接提醒单元;Preferably, the third presence detection element is connected in communication with the base station controller and/or the robot controller, and the base station controller and/or the robot controller is connected to a reminder unit;

当所述第三在位检测元件的检测结果为是时,所述基站控制器和/或机器人控制器控制所述提醒单元操作。When the detection result of the third presence detection element is yes, the base station controller and/or the robot controller controls the reminding unit to operate.

一种清洁系统,包括:清洁机器人、向所述清洁机器人供液的基站;A cleaning system, comprising: a cleaning robot and a base station for supplying liquid to the cleaning robot;

所述清洁机器人包括:The cleaning robot includes:

机身;body;

移动模块,设在所述机身的底部,用于带动所述清洁机器人行走;a moving module, arranged at the bottom of the fuselage, for driving the cleaning robot to walk;

清洁模块,设在所述机身的底部,用于执行清洁任务;a cleaning module, arranged at the bottom of the fuselage, for performing cleaning tasks;

机器人箱体,设在所述机身上;a robot box, which is arranged on the fuselage;

液流输送组件,包括:一个端口与所述机器人箱体连通的泵体、与所述泵体另一个端口连接的进液管和出液管、设在所述进液管上的进液单向阀、设在所述出液管上的出液单向阀;所述进液单向阀抑制液体由所述泵体向所述进液管的流通,所述出液单向阀抑制液体由所述出液管向所述泵体的流通;A liquid flow delivery assembly, comprising: a pump body with one port communicating with the robot box, a liquid inlet pipe and a liquid outlet pipe connected with the other port of the pump body, and a liquid inlet pipe disposed on the liquid inlet pipe A direction valve, a liquid outlet check valve arranged on the liquid outlet pipe; the liquid inlet check valve inhibits the flow of liquid from the pump body to the liquid inlet pipe, and the liquid outlet check valve inhibits the liquid Circulation from the liquid outlet pipe to the pump body;

所述基站包括:The base station includes:

主体;main body;

第一腔体,设在所述主体上;a first cavity, arranged on the main body;

供液组件,具有输入端和输出端;所述输入端与所述第一腔体连通,所述输出端用于与所述进液管可拆卸连通。The liquid supply assembly has an input end and an output end; the input end communicates with the first cavity, and the output end is used for detachable communication with the liquid inlet pipe.

优选地,所述清洁机器人具有工作状态和补液状态;Preferably, the cleaning robot has a working state and a fluid replenishing state;

当所述清洁机器人处于工作状态时,所述进液管与所述供液组件分离,所述泵体正转,所述进液单向阀关闭,出液单向阀开启,所述机器人箱体中的液体被所述泵体泵输从所述出液管排出;When the cleaning robot is in the working state, the liquid inlet pipe is separated from the liquid supply assembly, the pump body rotates forward, the liquid inlet check valve is closed, the liquid outlet check valve is opened, and the robot box The liquid in the body is pumped by the pump body and discharged from the liquid outlet pipe;

当所述清洁机器人处于补液状态时,所述进液管与所述供液组件连通,所述泵体反转,所述进液单向阀开启,出液单向阀关闭,所述第一腔体中的液体被所述泵体泵输至所述机器人箱体中。When the cleaning robot is in the liquid replenishment state, the liquid inlet pipe is communicated with the liquid supply assembly, the pump body is reversed, the liquid inlet check valve is opened, the liquid outlet check valve is closed, and the first The liquid in the cavity is pumped into the robot box by the pump body.

优选地,所述基站还包括:设在所述主体上并与所述输入端连通的第二腔体;所述第二腔体容置的液体与第一腔体容置的液体不同;Preferably, the base station further comprises: a second cavity provided on the main body and communicated with the input end; the liquid contained in the second cavity is different from the liquid contained in the first cavity;

所述供液组件还包括位于所述输入端与输出端之间的混合区域,用于将所述第一腔体和第二腔体排出并经所述输入端输入的两种不同的液体混合得到清洁溶液。The liquid supply assembly also includes a mixing area between the input end and the output end, for mixing the two different liquids discharged from the first cavity and the second cavity and input through the input end Get a cleaning solution.

优选地,所述基站还包括:Preferably, the base station further includes:

比例控制组件,设在所述供液组件上,用于控制所述第一腔体和第二腔体排出的液体的流量;a proportional control assembly, arranged on the liquid supply assembly, for controlling the flow rate of the liquid discharged from the first cavity and the second cavity;

基站控制器,与所述比例控制组件连接,用于控制所述比例控制组件操作。A base station controller, connected with the proportional control assembly, is used for controlling the operation of the proportional control assembly.

本发明实施例的基站,可免除用户手动配比不同浓度的清洁液以及将清洁溶液倒入清洁机器人箱体的介入动作,清洁溶液的配比和补充操作可自动完成,用户体验较佳。The base station of the embodiment of the present invention can avoid the intervention action of manually mixing different concentrations of cleaning solution and pouring the cleaning solution into the cleaning robot box, and the mixing and replenishing operations of the cleaning solution can be completed automatically, and the user experience is better.

附图说明Description of drawings

图1为根据本发明第一非限制性实施例的清洁系统的侧视图;1 is a side view of a cleaning system according to a first non-limiting embodiment of the present invention;

图2为根据本发明第二非限制性实施例的清洁系统的侧视图;2 is a side view of a cleaning system according to a second non-limiting embodiment of the present invention;

图3和图4为根据本发明第三非限制性实施例的清洁系统的侧视图;3 and 4 are side views of a cleaning system according to a third non-limiting embodiment of the present invention;

图5为根据本发明第四非限制性实施例的清洁系统的俯视图;5 is a top view of a cleaning system according to a fourth non-limiting embodiment of the present invention;

图6为本发明实施例的清洁机器人的立体结构示意图;6 is a schematic three-dimensional structure diagram of a cleaning robot according to an embodiment of the present invention;

图7为图6所示清洁机器人的内部结构示意图;7 is a schematic diagram of the internal structure of the cleaning robot shown in FIG. 6;

图8为图6所示清洁机器人的分解结构示意图;8 is a schematic diagram of an exploded structure of the cleaning robot shown in FIG. 6;

图9至图14为根据图1至图5所示的清洁系统的水路图;9 to 14 are water circuit diagrams according to the cleaning system shown in FIGS. 1 to 5;

图15为根据本发明清洁系统中的基站包含一个腔体的水路图;Fig. 15 is a water circuit diagram in which the base station in the cleaning system according to the present invention includes a cavity;

图16为根据本发明清洁系统中的基站包含两个腔体的水路图;Fig. 16 is a water circuit diagram in which the base station in the cleaning system according to the present invention includes two cavities;

图17为图15所示的清洁系统处于基站为清洁机器人补液时的状态图;Fig. 17 is a state diagram of the cleaning system shown in Fig. 15 when the base station is replenishing liquid for the cleaning robot;

图18为图15所示的清洁系统基站完成对清洁机器人补液后的状态图;Fig. 18 is a state diagram of the cleaning system base station shown in Fig. 15 after the cleaning robot has been replenished with liquid;

图19为图1至图18所示清洁系统中的对接装置处于分离状态时的结构示意图;FIG. 19 is a schematic structural diagram of the docking device in the cleaning system shown in FIGS. 1 to 18 when it is in a separated state;

图20为图1至图18所示清洁系统中的对接装置处于连接状态时的结构示意图;20 is a schematic structural diagram of the docking device in the cleaning system shown in FIGS. 1 to 18 when it is in a connected state;

图21和图22为图1至图18所示清洁系统中的对接装置所包含的另一种实施例的第一接头的结构示意图;Figures 21 and 22 are schematic structural diagrams of the first joint of another embodiment included in the docking device in the cleaning system shown in Figures 1 to 18;

图23为图5中的对接装置的局部放大结构示意图;Fig. 23 is a partial enlarged structural schematic diagram of the docking device in Fig. 5;

图24为根据本发明实施例的清洁系统的工作流程图。24 is a flow chart of the operation of a cleaning system according to an embodiment of the present invention.

附图标记说明:Description of reference numbers:

100、清洁机器人;101、机身;102、清洁模块;103、机器人箱体;104、驱动轮;105、万向轮;106、液口;107、液管;108、三通接头;109、出液管;110、出液泵;111、补液管;112、三通接头;113、第三防水透气装置;114、第三单向阀;115、液流输送组件;1151、泵体;1152、进液管;1153、出液管;1154、进液单向阀;1155、出液单向阀;116、液位传感器;117、供能单元;118、软管;119、撞板;120、液管;100, cleaning robot; 101, body; 102, cleaning module; 103, robot box; 104, driving wheel; 105, universal wheel; 106, liquid port; 107, liquid pipe; 108, tee joint; 109, Liquid outlet pipe; 110, Liquid outlet pump; 111, Rehydration pipe; 112, Tee joint; 113, Third waterproof and ventilating device; 114, Third one-way valve; 115, Liquid flow delivery assembly; 1151, Pump body; 1152 , liquid inlet pipe; 1153, liquid outlet pipe; 1154, liquid inlet check valve; 1155, liquid outlet check valve; 116, liquid level sensor; 117, energy supply unit; 118, hose; 119, strike plate; 120 , liquid pipe;

200、基站;201、第一腔体;202、第二腔体;203、主体;2031、支撑后板;2032、水平开口;2033、收纳结构;204、停放位;205、液位传感器;206、液体有无传感器;207、供液组件;2071、第一管路;2072、第二管路;2073、汇流管路;2074、输入端;2075、输出端;2076、缓存箱体;2077、第四单向阀;208、比例控制组件;2081、第一泵;2082、第二泵;2083、第三泵;2084、第一单向阀;2085、第二单向阀;209、齿轮;210、齿条;200, base station; 201, first cavity; 202, second cavity; 203, main body; 2031, support back plate; 2032, horizontal opening; 2033, storage structure; 204, parking position; 205, liquid level sensor; 206 207, liquid supply assembly; 2071, first pipeline; 2072, second pipeline; 2073, confluence pipeline; 2074, input end; 2075, output end; 2076, buffer box; 2077, Fourth check valve; 208, proportional control assembly; 2081, first pump; 2082, second pump; 2083, third pump; 2084, first check valve; 2085, second check valve; 209, gear; 210, rack;

300、对接装置;301、第一接头;3011、第一附接元件;3012、进液端头;3013、出液端头;3014、挂接勾;3015、水平导向部;3016、凹槽;3017、止退勾;3018、插接端;3019、吸水材料;302、第二接头;3021、撞板;3022、第二附接元件;3023、插接槽;3024、插接头;303、柔性管;304、轴向抗拉件;305、接头卡扣;3051、卡口;306、水平导向套;3061、水平避让孔;3062、凸起;307、复位弹簧;308、密封件;309、对接检测元件。300, docking device; 301, first joint; 3011, first attachment element; 3012, liquid inlet end; 3013, liquid outlet end; 3014, hook hook; 3015, horizontal guide; 3016, groove; 3017, stop hook; 3018, plug end; 3019, water-absorbing material; 302, second connector; 3021, strike plate; 3022, second attachment element; 3023, plug slot; 3024, plug connector; 303, flexible Tube; 304, Axial tension member; 305, Joint snap; 3051, Bayonet; 306, Horizontal guide sleeve; 3061, Horizontal escape hole; 3062, Protrusion; 307, Return spring; 308, Seal; 309, Docking detection element.

具体实施方式Detailed ways

本发明实施例提供了一种用于供清洁机器人100停靠以便为清洁机器人100补充液体的基站200,以及运用或配置该基站200的清洁系统。如图1至图8所示,清洁机器人100包括机身101、设在机身101底部用于带动清洁机器人100在工作表面行走的移动模块、设在机身101底部用于执行清洁任务的清洁模块102、设在机身101上用于容置液体以对清洁模块102所夹持的清洁介质进行润湿的机器人箱体103、设在机身101上的供能单元117(例如电池组、电池包)、设在机身101上并与供能单元117连接的机器人控制器(未示出)。Embodiments of the present invention provide abase station 200 for docking thecleaning robot 100 to replenish liquid for thecleaning robot 100 , and a cleaning system using or configuring thebase station 200 . As shown in FIG. 1 to FIG. 8 , the cleaningrobot 100 includes abody 101 , a mobile module arranged at the bottom of thebody 101 for driving thecleaning robot 100 to walk on the work surface, and a cleaning robot arranged at the bottom of thebody 101 for performing cleaning tasks. Themodule 102, therobot box 103 provided on thebody 101 for accommodating liquid to wet the cleaning medium held by thecleaning module 102, the energy supply unit 117 (such as a battery pack, battery pack), a robot controller (not shown) provided on thefuselage 101 and connected to thepower supply unit 117 .

在一个可选的实施例中,移动模块可包括设在机身101底部后侧的驱动轮104、设在机身101底部前端的万向轮105。其中,驱动轮104作为动力轮,被与机器人控制器连接的马达驱动旋转。万向轮105与机器人控制器连接,并被机器人控制器控制收缩或放下。机身101设有驱动清洁模块102上升或下降的升降机构,该升降机构可采用已知的凸轮结构。清洁模块102可以为用于对工作表面执行拖地/擦地工作的擦拭模块,包括拖板、安装在拖板上的清洁介质(例如拖布、拖纸等)。In an optional embodiment, the moving module may include adriving wheel 104 provided on the rear side of the bottom of thefuselage 101 , and auniversal wheel 105 provided on the front end of the bottom of thefuselage 101 . Among them, thedriving wheel 104 is used as a power wheel, and is driven to rotate by a motor connected to the robot controller. Theuniversal wheel 105 is connected with the robot controller, and is controlled by the robot controller to retract or lower. Thebody 101 is provided with a lift mechanism for driving thecleaning module 102 to rise or fall, and the lift mechanism can adopt a known cam structure. Thecleaning module 102 may be a wiping module for performing mopping/wiping work on a work surface, including a mop, a cleaning medium (eg, mop, mop, etc.) mounted on the mop.

机身101的顶部可设有与机器人控制器连接的探测元件例如激光扫描模块,用于检测清洁机器人100行走方向的前方是否有障碍物。当检测到清洁机器人100行走方向的前方存在障碍物时,机器人控制器控制升降机构将清洁模块102抬起,万向轮105放下。此时,清洁机器人100处于越障模式。当清洁机器人100越过障碍物之后,机器人控制器再控制升降机构将清洁模块102放下,万向轮105收起。此时,清洁机器人100处于工作模式,即可进行清洁作业。The top of thefuselage 101 may be provided with a detection element, such as a laser scanning module, connected with the robot controller to detect whether there is an obstacle ahead of thecleaning robot 100 in the walking direction. When it is detected that there is an obstacle ahead of thecleaning robot 100 in the walking direction, the robot controller controls the lifting mechanism to lift thecleaning module 102, and theuniversal wheel 105 is lowered. At this time, the cleaningrobot 100 is in the obstacle clearance mode. After thecleaning robot 100 goes over the obstacle, the robot controller then controls the lifting mechanism to put down thecleaning module 102, and theuniversal wheel 105 is retracted. At this time, the cleaningrobot 100 is in the working mode, and the cleaning operation can be performed.

进一步地,如图7和图8所示,清洁机器人100的机身101上可设有撞板119,撞板119呈U形,设在机身101的前端,与机身101之间设有弹性件,因而可相对于机身101发生可恢复性移动。撞板119可对清洁机器人100起到缓冲和避免刚性碰撞的作用。在清洁机器人100移动过程中,若前方存在桌、椅、门、墙面等硬物而清洁机器人100未及时避开时,撞板119撞击在这些硬物上而与机身101之间发生移动,弹性件被压缩蓄能。在清洁机器人100调整移动方向而使撞板119与硬物脱离时,弹性件释放,撞板119恢复原位。Further, as shown in FIG. 7 and FIG. 8 , thebody 101 of thecleaning robot 100 may be provided with astriker 119 , thestriker 119 is U-shaped, and is arranged at the front end of thebody 101 , and between thebody 101 and thebody 101 The elastic member can thus recoverably move relative to thefuselage 101 . Thestrike plate 119 can buffer the cleaningrobot 100 and avoid rigid collision. During the movement of thecleaning robot 100, if there are hard objects such as desks, chairs, doors, walls, etc. in front of thecleaning robot 100, and thecleaning robot 100 does not avoid them in time, thestriker 119 collides with these hard objects and moves between thebody 101 , the elastic element is compressed to store energy. When the cleaningrobot 100 adjusts the moving direction to disengage thestriker 119 from the hard object, the elastic member is released, and thestriker 119 returns to its original position.

为实现清洁机器人100的基本功能,本发明实施例中的清洁机器人100还可以包括其他必需的模块或部件,例如滚刷、边刷、吸口、尘盒等。需要说明的是,清洁机器人100所包括的其他必需的模块或部件,可以选用任意合适的现有构造。为清楚简要地说明本发明所提供的技术方案,在此将不再对上述部分进行赘述,说明书附图也进行了相应简化。但应该理解,本发明在范围上并不因此而受到限制。To implement the basic functions of thecleaning robot 100, the cleaningrobot 100 in the embodiment of the present invention may further include other necessary modules or components, such as a roller brush, a side brush, a suction port, a dust box, and the like. It should be noted that, other necessary modules or components included in thecleaning robot 100 can be selected from any suitable existing structures. In order to clearly and briefly describe the technical solutions provided by the present invention, the above-mentioned parts will not be repeated here, and the accompanying drawings in the description are also simplified accordingly. It should be understood, however, that the present invention is not thereby limited in scope.

本发明实施例的清洁机器人100可运用于包括但不限于拖地、擦窗等清洁作业场景中。在一个具体的场景中,本发明实施例的清洁机器人100可以为拖地机器人,拖地机器人能够带动清洁模块102与地面接触,实现对地面的擦拭。The cleaningrobot 100 according to the embodiment of the present invention can be used in cleaning operation scenarios including but not limited to mopping floors and cleaning windows. In a specific scenario, the cleaningrobot 100 in the embodiment of the present invention may be a mopping robot, and the mopping robot can drive thecleaning module 102 to contact the ground, so as to wipe the ground.

需要说明的是,上述用于拖地的场景,仅是本发明实施例的清洁机器人100一种可行的清洁作业场景。在可预想的范畴内,本领域技术人员可将本发明实施例的清洁机器人100扩展运用于任意合适的清洁场景中,本发明实施例对此不作限定。It should be noted that the above scenario for mopping the floor is only a feasible cleaning operation scenario of thecleaning robot 100 according to the embodiment of the present invention. Within an conceivable scope, those skilled in the art can extend thecleaning robot 100 in the embodiment of the present invention to any suitable cleaning scene, which is not limited in the embodiment of the present invention.

本文是以拖地机器人作为主述场景来阐述的。但基于上文描述可知,本发明实施例的保护范围并不因此而受到限定。This article uses the mopping robot as the main scene to illustrate. However, based on the above description, it can be seen that the protection scope of the embodiments of the present invention is not limited thereby.

清洁机器人100配置的机器人箱体103用于容置液体,如图7至图18所示,机器人箱体103中容置的液体通过出液管109供应至清洁介质上。在一些实施例中,机器人箱体103中容置的液体可以为水,用于润湿清洁介质,实现湿拖。在另一些实施例中,机器人箱体103中容置的液体可以为清洁溶液,用于提升清洁效果,增加地面芳香。在再一些实施例中,机器人箱体103中容置的液体可以为消毒液,对工作表面进行杀菌消毒。Therobot box 103 configured by the cleaningrobot 100 is used for accommodating liquid. As shown in FIGS. 7 to 18 , the liquid contained in therobot box 103 is supplied to the cleaning medium through aliquid outlet pipe 109 . In some embodiments, the liquid contained in therobot box 103 may be water, which is used to wet the cleaning medium to realize wet mopping. In other embodiments, the liquid contained in therobot box 103 may be a cleaning solution, which is used to improve the cleaning effect and increase the fragrance of the ground. In still other embodiments, the liquid contained in therobot case 103 may be a disinfectant, which sterilizes the working surface.

同样的,本文是以机器人箱体103中容置的液体为清洁溶液作为主述场景来阐述的。但基于上文描述可知,本发明实施例的保护范围并不因此而受到限定。Likewise, the present description takes the liquid contained in therobot box 103 as the cleaning solution as the main scenario for exposition. However, based on the above description, it can be seen that the protection scope of the embodiments of the present invention is not limited thereby.

诚如上文描述,现有技术是通过用户手动配比不同浓度的清洁溶液后,再将配比好的清洁溶液添加到清洁机器人100的机器人箱体103中。这种补液方式十分的不方便,用户体验较差。有鉴于此,本发明某些实施例中,可通过基站200完成所需浓度的清洁溶液的配比和向清洁机器人100自动补充,免除用户手动配比不同浓度的清洁溶液以及将清洁溶液倒入机器人箱体103的介入动作,以提升用户体验。As described above, in the prior art, after the user manually mixes cleaning solutions of different concentrations, the mixed cleaning solution is added to therobot box 103 of thecleaning robot 100 . This method of rehydration is very inconvenient, and the user experience is poor. In view of this, in some embodiments of the present invention, thebase station 200 can complete the proportioning of the cleaning solution of the required concentration and automatically replenish the cleaning solution to thecleaning robot 100, eliminating the need for the user to manually proportion the cleaning solution of different concentrations and pour the cleaning solution into the cleaning solution. The intervention action of therobot box 103 can improve the user experience.

下面将结合附图,对本发明实施例的技术方案作详细阐述。The technical solutions of the embodiments of the present invention will be described in detail below with reference to the accompanying drawings.

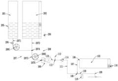
结合图1至图4、图9至图14所示,在一个实施例中,基站200包括:主体203、设在主体203上的两个腔体:第一腔体201和第二腔体202。如图1至图4所示,主体203设有供清洁机器人100停放的停放位204,第一腔体201和第二腔体202位于停放位204的上方。具体而言,主体203包括位于停放位204上方的收纳结构2033,收纳结构2033大致呈空心构造,形成有供第一腔体201安装的第一安装位和供第二腔体202安装的第二安装位,以供第一腔体201和第二腔体202安装。第一安装位和第二安装位具体为安装槽。收纳结构2033通过支撑后板2031与停放位204连接,也就是,收纳结构2033通过支撑后板2031被支撑在停放位204的上方。With reference to FIGS. 1 to 4 and FIGS. 9 to 14 , in one embodiment, thebase station 200 includes: amain body 203 , and two cavities disposed on the main body 203 : afirst cavity 201 and asecond cavity 202 . As shown in FIGS. 1 to 4 , themain body 203 is provided with aparking position 204 for parking the cleaningrobot 100 , and thefirst cavity 201 and thesecond cavity 202 are located above theparking position 204 . Specifically, themain body 203 includes a receivingstructure 2033 located above theparking position 204 . The receivingstructure 2033 is substantially hollow, and is formed with a first installation position for thefirst cavity 201 to be installed and a second installation position for thesecond cavity 202 to be installed. An installation position for installing thefirst cavity 201 and thesecond cavity 202 . The first installation position and the second installation position are specifically installation slots. Thestorage structure 2033 is connected to theparking position 204 through the supportingrear plate 2031 , that is, thestorage structure 2033 is supported above theparking position 204 through the supportingrear plate 2031 .

第一腔体201用于容置清洁用溶质,例如液态的清洁液、消毒液等。第二腔体202用于容置溶剂,例如水。在一个可选的实施例中,第一腔体201和/或第二腔体202可以与主体203一体设置。即:第一腔体201和/或第二腔体202固定设置在主体203上,与主体203不可分离。Thefirst cavity 201 is used for accommodating cleaning solutes, such as liquid cleaning liquid, disinfecting liquid, and the like. Thesecond cavity 202 is used to accommodate a solvent, such as water. In an optional embodiment, thefirst cavity 201 and/or thesecond cavity 202 may be integrally provided with themain body 203 . That is, thefirst cavity 201 and/or thesecond cavity 202 are fixed on themain body 203 and cannot be separated from themain body 203 .

当然,在另一个可选的实施例中,为方便承装液体,第一腔体201和/或第二腔体202也可以与主体203可分离设置。具体而言,收纳结构2033上端开口,第一腔体201和/或第二腔体202为箱体或壳体构造,其可从收纳结构2033的上端开口插入或抽出。Of course, in another optional embodiment, in order to conveniently hold liquid, thefirst cavity 201 and/or thesecond cavity 202 may also be detachable from themain body 203 . Specifically, the upper end of the receivingstructure 2033 is open, and thefirst cavity 201 and/or thesecond cavity 202 is a box or shell structure, which can be inserted or withdrawn from the upper end opening of the receivingstructure 2033 .

进一步地,第一安装位和第二安装位分别设有用于检测是否有第一腔体201和第二腔体202安装的第一在位检测元件和第二在位检测元件,第一在位检测元件和第二在位检测元件与基站控制器连接,基站控制器在第一在位检测元件和第二在位检测元件未检测到第一腔体201和第二腔体202安装时控制与之连接的警示单元操作。Further, the first installation position and the second installation position are respectively provided with a first in-position detection element and a second in-position detection element for detecting whether thefirst cavity 201 and thesecond cavity 202 are installed. The detection element and the second presence detection element are connected to the base station controller, and the base station controller controls and controls the installation of thefirst cavity 201 and thesecond cavity 202 when the first presence detection element and the second presence detection element do not detect that thefirst cavity 201 and thesecond cavity 202 are installed. operation of the connected warning unit.

在本实施例中,第一在位检测元件和第二在位检测元件可采用任何合适的现有构造,例如各种传感器、光学式、声学式、机械式或电磁式检测元件等,本实施例对此不作限定。In this embodiment, the first presence detection element and the second presence detection element may adopt any suitable existing structures, such as various sensors, optical, acoustic, mechanical or electromagnetic detection elements. The example does not limit this.

例如,在一个具体的实施例中,在位检测元件可以为光学式检测元件,设在安装位的底部,包括光发射单元和光接收单元。光发射单元向安装位发射探测光(向上发射),若安装位上设有腔体,探测光被腔体底壁反射回来,被光接收单元所接收。若安装位上未设置腔体,探测光经收纳结构2033的上端开口发射出去,光接收单元不接收反射回来的探测光。从而,根据光接收单元是否接收反射回来的探测光,来识别当前安装位是否设有腔体。For example, in a specific embodiment, the in-position detection element may be an optical detection element, which is provided at the bottom of the installation position, and includes a light-emitting unit and a light-receiving unit. The light emitting unit emits detection light (upward emission) to the installation position. If the installation position is provided with a cavity, the detection light is reflected by the bottom wall of the cavity and received by the light receiving unit. If no cavity is provided on the installation position, the detection light is emitted through the opening at the upper end of the receivingstructure 2033, and the light receiving unit does not receive the reflected detection light. Therefore, whether the current installation position is provided with a cavity is identified according to whether the light receiving unit receives the reflected detection light.

当第一腔体201和第二腔体202分别安装在第一安装位和第二安装位上时,第一和第二在位检测元件可检测第一腔体201和第二腔体202处于在位状态。进而,第一和第二在位检测元件可处于静默状态。而一旦第一和第二在位检测元件检测第一腔体201和/或第二腔体202处于离位状态,则向基站控制器发送相应的触发指令,基站控制器基于该触发指令控制警示单元操作。When thefirst cavity 201 and thesecond cavity 202 are respectively installed on the first installation position and the second installation position, the first and second in-position detection elements can detect that thefirst cavity 201 and thesecond cavity 202 are in the position In place state. Furthermore, the first and second presence detection elements may be in a silent state. Once the first and second in-position detection elements detect that thefirst cavity 201 and/or thesecond cavity 202 are in an out-of-position state, a corresponding trigger instruction is sent to the base station controller, and the base station controller controls the alert based on the trigger instruction unit operation.

警示单元包括设在主体203上的声/光报警装置,例如蜂鸣器、扬声器等,可发出声/光报警信号。当然,警示单元还可以包括用户的客户端,例如移动智能手机,或者装载在移动智能手机上的软体(APP)。基站控制器可与客户端通讯连接,当第一和第二在位检测元件检测第一腔体201和/或第二腔体202处于离位状态,基站控制器基于第一和第二在位检测元件向其提供的触发指令,与客户端建立通讯连接,随后客户端可调用其自身软硬件操作,产生相应的警示信号,例如显示屏显示提示文字消息、震动模块发出震动、补光灯闪烁、扬声器发出声响,等等。The warning unit includes an audible/optical warning device provided on themain body 203, such as a buzzer, a speaker, etc., which can issue an audible/optical warning signal. Of course, the alerting unit may also include a user's client, such as a mobile smart phone, or software (APP) loaded on the mobile smart phone. The base station controller can be connected to the client in communication, when the first and second presence detection elements detect that thefirst cavity 201 and/or thesecond cavity 202 are in a dislocated state, the base station controller based on the first and second presence The trigger command provided by the detection element to establish a communication connection with the client, and then the client can call its own software and hardware operations to generate corresponding warning signals, such as the display screen displays prompt text messages, the vibration module vibrates, and the fill light flashes , a sound from the speaker, etc.

进一步地,第一腔体201和第二腔体202可设有与基站控制器连接的液位检测元件,基站控制器在液位检测元件检测到对应的腔体中的液位低于设定阈值时控制警示单元操作。通过设置液位检测元件,可在第一腔体201和/或第二腔体202中液体的剩余量或保有量较少时,及时告知用户进行补充,进而保证清洁机器人100在需要进行补液时,有充足的液体储备和供应。Further, thefirst cavity 201 and thesecond cavity 202 may be provided with a liquid level detection element connected to the base station controller, and the base station controller detects that the liquid level in the corresponding cavity is lower than the set value when the liquid level detection element detects Controls the alert unit operation when the threshold is reached. By setting the liquid level detection element, the user can be informed to replenish the liquid in time when the remaining or retained amount of the liquid in thefirst cavity 201 and/or thesecond cavity 202 is small, thereby ensuring that the cleaningrobot 100 needs to replenish the liquid , with adequate liquid reserves and supplies.

如图9至图18所示,在一些可选的实施例中,液位检测元件包括液位传感器205,设在第一腔体201和第二腔体202靠近底部的位置,用于实时检测第一腔体201和第二腔体202中的液位。当液位低于设定阈值,向基站控制器发送触发指令。As shown in FIG. 9 to FIG. 18 , in some optional embodiments, the liquid level detection element includes aliquid level sensor 205 , which is provided at a position near the bottom of thefirst cavity 201 and thesecond cavity 202 for real-time detection The liquid level in thefirst cavity 201 and thesecond cavity 202 . When the liquid level is lower than the set threshold, a trigger command is sent to the base station controller.

或者,在另一些可选的实施例中,液位检测元件还可以包括液体有无传感器206,可设在第一腔体201和第二腔体202的出口处(例如可以为下文所述的第一管路2071和第二管路2072),用于检测第一腔体201和第二腔体202内是否有液体存在。当检测结果为无时(对应液位为0),向基站控制器发送触发指令。Or, in some other optional embodiments, the liquid level detection element may further include aliquid presence sensor 206, which may be provided at the outlets of thefirst cavity 201 and the second cavity 202 (for example, it may be described below). Thefirst pipeline 2071 and the second pipeline 2072) are used to detect whether there is liquid in thefirst cavity 201 and thesecond cavity 202. When the detection result is no (the corresponding liquid level is 0), a trigger command is sent to the base station controller.

在本实施例中,设定阈值可根据实际情况进行设置,例如:为腔体高度的5%,本实施例对此不作限定。此外,基站控制器控制警示单元操作的实施例可参照上文描述,在此不作赘述。In this embodiment, the set threshold may be set according to actual conditions, for example, 5% of the cavity height, which is not limited in this embodiment. In addition, the embodiment of the base station controller controlling the operation of the warning unit can be referred to the above description, which is not repeated here.

如图9至图14所示,基站200还包括供液组件207,供液组件207具有与第一腔体201和第二腔体202连通的输入端2074、与输入端2074连通的输出端2075。输入端2074用于承接分别从第一腔体201和第二腔体202排出的清洁用溶质和溶剂。输出端2075用于与清洁机器人100的机器人箱体103连通,以将清洁用溶质与溶剂提供给清洁机器人100。As shown in FIGS. 9 to 14 , thebase station 200 further includes aliquid supply assembly 207 . Theliquid supply assembly 207 has aninput end 2074 communicating with thefirst cavity 201 and thesecond cavity 202 , and anoutput end 2075 communicating with theinput end 2074 . . Theinput end 2074 is used to receive the cleaning solute and solvent discharged from thefirst cavity 201 and thesecond cavity 202 respectively. Theoutput terminal 2075 is used to communicate with therobot box 103 of thecleaning robot 100 to provide the cleaning solute and solvent to thecleaning robot 100 .

在一种可行的实施例中,输出端2075可直接将清洁用溶质与溶剂提供给清洁机器人100,清洁用溶质与溶剂预先并未混合。也就是,清洁用溶质与溶剂并未在基站200中混合,而是在机器人箱体103中混合配比形成清洁溶液。In a feasible embodiment, theoutput end 2075 can directly provide the cleaning solute and the solvent to thecleaning robot 100, and the cleaning solute and the solvent are not premixed. That is, the cleaning solute and the solvent are not mixed in thebase station 200, but are mixed and proportioned in therobot box 103 to form a cleaning solution.

如图9所示,为实现上述目的,供液组件207包括:与第一腔体201连通的第一管路2071、与第二腔体202连通的第二管路2072。第一管路2071和第二管路2072与第一腔体201、第二腔体202连接的端部形成所述输入端2074,第一管路2071和第二管路2072背对输入端2074的端部形成所述输出端2075。As shown in FIG. 9 , in order to achieve the above purpose, theliquid supply assembly 207 includes: afirst pipeline 2071 communicating with thefirst cavity 201 and asecond pipeline 2072 communicating with thesecond cavity 202 . The ends of thefirst pipeline 2071 and thesecond pipeline 2072 connected to thefirst cavity 201 and thesecond cavity 202 form theinput end 2074 , and thefirst pipeline 2071 and thesecond pipeline 2072 face away from theinput end 2074 The end of theoutput terminal 2075 is formed.

为实现所需浓度或比例清洁溶液的自动配比,供液组件207上设有比例控制组件208,用于控制第一腔体201和第二腔体202排出的清洁用溶质和溶剂的量。基站控制器与比例控制组件208连接,用于控制比例控制组件208操作。在本实施例中,比例控制组件208包括流量控制件,基站控制器控制流量控制件的流量。在一个可选的实施例中,流量控制件包括第一泵2081和第二泵2082,分别设在第一管路2071和第二管路2072上。In order to achieve automatic proportioning of cleaning solutions of required concentration or proportion, theliquid supply component 207 is provided with aproportional control component 208 for controlling the amount of cleaning solute and solvent discharged from thefirst cavity 201 and thesecond cavity 202 . The base station controller is connected to theproportional control assembly 208 for controlling the operation of theproportional control assembly 208 . In this embodiment, theproportional control assembly 208 includes a flow control element, and the base station controller controls the flow of the flow control element. In an optional embodiment, the flow control member includes afirst pump 2081 and asecond pump 2082, which are respectively provided on thefirst pipeline 2071 and thesecond pipeline 2072.

其中,基站控制器控制第一泵2081和第二泵2082的具体方式,以及通过控制第一泵2081和第二泵2082的流量来获得预期浓度或比例的清洁溶液的方式,将在下文介绍,在此不作赘述。The specific manner in which the base station controller controls thefirst pump 2081 and thesecond pump 2082, and the manner in which the desired concentration or proportion of the cleaning solution is obtained by controlling the flow rates of thefirst pump 2081 and thesecond pump 2082, will be described below, I won't go into details here.

与上述实施例相对的,在另一种可行的实施例中,输出端2075提供给清洁机器人100的清洁用溶质与溶剂预先混合好。也就是,清洁用溶质与溶剂在基站200中混合配比好形成清洁溶液之后,由输出端2075提供给清洁机器人100。Contrary to the above-mentioned embodiment, in another feasible embodiment, the cleaning solute and solvent provided by theoutput end 2075 to thecleaning robot 100 are pre-mixed. That is, after the cleaning solute and the solvent are mixed and proportioned in thebase station 200 to form a cleaning solution, the cleaning solution is supplied to thecleaning robot 100 from theoutput end 2075 .

为实现上述目的,供液组件207还包括:位于输入端2074与输出端2075之间的混合区域,混合区域用于将由输入端2074输入的清洁用溶质与溶剂混合得到清洁溶液,输出端2075通过混合区域与输入端2074连通,用以将清洁溶液提供给清洁机器人100。In order to achieve the above purpose, theliquid supply assembly 207 also includes: a mixing area located between theinput end 2074 and theoutput end 2075, the mixing area is used to mix the cleaning solute inputted by theinput end 2074 with the solvent to obtain a cleaning solution, and theoutput end 2075 passes through the mixing area. The mixing area is in communication with theinput 2074 for supplying the cleaning solution to thecleaning robot 100 .

具体的,如图10所示,供液组件207包括:与第一腔体201连通的第一管路2071、与第二腔体202连通的第二管路2072,以及与第一管路2071和第二管路2072连通的汇流管路2073。第一管路2071和第二管路2072分别与第一腔体201和第二腔体202的底部连接,以充分利用第一腔体201和第二腔体202中的液体。第一管路2071和第二管路2072可通过三通结构与汇流管路2073连接。Specifically, as shown in FIG. 10 , theliquid supply assembly 207 includes: afirst pipeline 2071 communicating with thefirst cavity 201 , asecond pipeline 2072 communicating with thesecond cavity 202 , and a first pipeline 2071 Aconfluence pipe 2073 communicated with thesecond pipe 2072. Thefirst pipeline 2071 and thesecond pipeline 2072 are respectively connected to the bottoms of thefirst cavity 201 and thesecond cavity 202 to make full use of the liquid in thefirst cavity 201 and thesecond cavity 202 . Thefirst pipeline 2071 and thesecond pipeline 2072 may be connected to theconfluence pipeline 2073 through a three-way structure.

在本实施例中,汇流管路2073、第一管路2071和第二管路2072的连接处形成所述输入端2074,汇流管路2073背对输入端2074的端部形成输出端2075,汇流管路2073的内部流道形成混合区域。也就是,第一腔体201和第二腔体202中容置的清洁用溶质和溶剂,分别经第一管路2071和第二管路2072输出,在输入端2074处汇合进入汇流管路2073,然后在汇流管路2073中混合,得到所需浓度或比例的清洁溶液。In this embodiment, theinput end 2074 is formed at the connection of theconfluence pipeline 2073 , thefirst pipeline 2071 and thesecond pipeline 2072 , and theoutput end 2075 is formed at the end of theconfluence pipeline 2073 facing away from theinput end 2074 . The inner flow channel ofline 2073 forms a mixing area. That is, the cleaning solute and solvent contained in thefirst cavity 201 and thesecond cavity 202 are output through thefirst pipeline 2071 and thesecond pipeline 2072 respectively, and merge at theinput end 2074 into theconfluence pipeline 2073 , and then mixed in theconfluence pipeline 2073 to obtain the cleaning solution of the desired concentration or proportion.

同上文描述,在本实施例中,供液组件207上设有比例控制组件208,用于控制第一腔体201和第二腔体202排出的清洁用溶质和溶剂的量。基站控制器与比例控制组件208连接,用于控制比例控制组件208操作。As described above, in this embodiment, theliquid supply component 207 is provided with aproportional control component 208 for controlling the amount of cleaning solute and solvent discharged from thefirst cavity 201 and thesecond cavity 202 . The base station controller is connected to theproportional control assembly 208 for controlling the operation of theproportional control assembly 208 .

在一个可选的实施例中,比例控制组件208包括:第一泵2081和第二泵2082。第一泵2081设在第一管路2071或第二管路2072上,第二泵2082设在汇流管路2073上。或者,第一泵2081和第二泵2082分别设在第一管路2071和第二管路2072上。基站控制器控制第一泵2081和第二泵2082的流量,继而达到控制清洁用溶质和溶剂的流量,进而得到设定比例或浓度的清洁溶液。In an optional embodiment, theproportional control assembly 208 includes: afirst pump 2081 and asecond pump 2082 . Thefirst pump 2081 is arranged on thefirst pipeline 2071 or thesecond pipeline 2072 , and thesecond pump 2082 is arranged on theconfluence pipeline 2073 . Alternatively, thefirst pump 2081 and thesecond pump 2082 are provided on thefirst pipeline 2071 and thesecond pipeline 2072, respectively. The base station controller controls the flow of thefirst pump 2081 and thesecond pump 2082, and then controls the flow of the cleaning solute and solvent, thereby obtaining a cleaning solution with a set ratio or concentration.

举例为,如图10所示,第一泵2081和第二泵2082分别设在第一管路2071和汇流管路2073上。当需要浓度为10%的清洁溶液时,基站控制器控制第一泵2081累计输出1份(例如50mL)清洁用溶质,控制第二泵2082累计输出10份(500mL)混合液。则根据流量守恒,第二腔体202累计输出的溶剂为9份(450mL)。得到的10份混合液在汇流管路2073(混合区域)中经充分混合后,即可配比得到浓度为10%的清洁溶液。For example, as shown in FIG. 10 , thefirst pump 2081 and thesecond pump 2082 are respectively provided on thefirst pipeline 2071 and theconfluence pipeline 2073 . When a cleaning solution with a concentration of 10% is required, the base station controller controls thefirst pump 2081 to accumulatively output 1 part (eg 50mL) of cleaning solute, and controls thesecond pump 2082 to accumulatively output 10 parts (500mL) of the mixed solution. Then, according to the flow conservation, the cumulative output of the solvent from thesecond cavity 202 is 9 parts (450 mL). After the 10 parts of the obtained mixed solution are fully mixed in the confluence pipeline 2073 (mixing area), a cleaning solution with a concentration of 10% can be obtained by proportioning.

或者,第一泵2081和第二泵2082分别设在第二管路2072和汇流管路2073上。当需要浓度为10%的清洁溶液时,基站控制器控制第一泵2081累计输出9份(例如450mL)溶剂,控制第二泵2082累计输出10份(500mL)混合液。则根据流量守恒,第一腔体201输出的清洁用溶质为1份(50mL)。得到的10份混合液在汇流管路2073(混合区域)中经充分混合后,即可配比得到浓度为10%的清洁溶液。Alternatively, thefirst pump 2081 and thesecond pump 2082 are provided on thesecond pipeline 2072 and theconfluence pipeline 2073, respectively. When a cleaning solution with a concentration of 10% is required, the base station controller controls thefirst pump 2081 to output 9 parts (eg 450mL) of solvent, and controls thesecond pump 2082 to output 10 parts (500mL) of the mixed solution. Then, according to the flow conservation, the output of thefirst cavity 201 is 1 part (50 mL) of the cleaning solute. After the 10 parts of the obtained mixed solution are fully mixed in the confluence pipeline 2073 (mixing area), a cleaning solution with a concentration of 10% can be obtained by proportioning.

亦或者,第一泵2081和第二泵2082分别设在第一管路2071和第二管路2072上。当需要浓度为10%的清洁溶液时,基站控制器控制第一泵2081累计输出1份(例如50mL)清洁用溶质,控制第二泵2082累计输出9份(450mL)混合液。则根据流量守恒,汇流管路2073处累计输入的混合液为10份(500mL)。得到的10份混合液在汇流管路2073(混合区域)中经充分混合后,即可配比得到浓度为10%的清洁溶液。Alternatively, thefirst pump 2081 and thesecond pump 2082 are respectively provided on thefirst pipeline 2071 and thesecond pipeline 2072 . When a cleaning solution with a concentration of 10% is required, the base station controller controls thefirst pump 2081 to output 1 part (eg 50mL) of cleaning solute, and controls thesecond pump 2082 to output 9 parts (450mL) of the mixed solution. Then according to the conservation of flow, the cumulative input of the mixed solution at theconfluence pipeline 2073 is 10 parts (500 mL). After the 10 parts of the obtained mixed solution are fully mixed in the confluence pipeline 2073 (mixing area), a cleaning solution with a concentration of 10% can be obtained by proportioning.

在上述实施例中,基站控制器可通过控制第一泵2081和第二泵2082的输出功率、输出转速、工作时间来调节其输出流量,或者选用不同流量的第一泵2081和第二泵2082来实现预设的输出流量。由于清洁用溶质和溶剂的用量一般不同(一般情况下,清洁用溶质的用量小于溶剂的用量),为使得清洁用溶质和溶剂能充分混合,基站控制器可控制两个泵的转速,使清洁用溶质和溶剂能在同一段时间内完成输出。In the above embodiment, the base station controller can adjust the output flow of thefirst pump 2081 and thesecond pump 2082 by controlling the output power, output speed, and working time of thefirst pump 2081 and thesecond pump 2082, or select thefirst pump 2081 and thesecond pump 2082 with different flow rates. to achieve the preset output flow. Since the amount of cleaning solute and solvent is generally different (generally, the amount of cleaning solute is less than the amount of solvent), in order to make the cleaning solute and solvent fully mixed, the base station controller can control the speed of the two pumps to make the cleaning The output can be accomplished in the same time period with solute and solvent.

举例为,在第一泵2081和第二泵2082分别设在第一管路2071和第二管路2072上的实施例中,当需要配置浓度为10%的清洁溶液时,由上文可知,第一泵2081需累计输出1份清洁用溶质,第二泵2082需累计输出9份溶质。则基站控制器可控制第二泵2082的转速大约为第一泵2081的转速的9倍。这样,清洁用溶质与溶质可在大致相同的时间内完成输出。则在这段时间内,清洁用溶质与溶质可随即完成混合配合。For example, in the embodiment in which thefirst pump 2081 and thesecond pump 2082 are respectively provided on thefirst pipeline 2071 and thesecond pipeline 2072, when a cleaning solution with a concentration of 10% needs to be configured, it can be seen from the above that, Thefirst pump 2081 needs to output a total of 1 solute for cleaning, and thesecond pump 2082 needs to output a total of 9 solutes. Then, the base station controller can control the rotational speed of thesecond pump 2082 to be about 9 times the rotational speed of thefirst pump 2081 . In this way, the cleaning solute and the solute can be output in approximately the same time. During this time, the cleaning solute and the solute can be mixed and matched immediately.

在第二泵2082设在汇流管路2073上的实施例中,第二泵2082可对混合的清洁用溶质和溶剂起到搅拌作用,从而可使清洁用溶质和溶剂充分混合,得到的清洁溶液均匀度较佳。In the embodiment in which thesecond pump 2082 is provided on theconfluence pipeline 2073, thesecond pump 2082 can agitate the mixed cleaning solute and solvent, so that the cleaning solute and the solvent can be fully mixed to obtain a cleaning solution Uniformity is better.

在第一泵2081设在第一管路2071或第二管路2072上、第二泵2082设在汇流管路2073上的实施例中,为避免两个腔体中的液体出现串流,需对两个泵的启动和关闭时序进行控制。具体而言,当基站200开始向清洁机器人100供应清洁溶液时,基站控制器控制第一泵2081不早于第二泵2082启动。而当基站200结束向清洁机器人100供应清洁溶液时,基站控制器控制第一泵2081不晚于第二泵2082关闭。In the embodiment in which thefirst pump 2081 is arranged on thefirst pipeline 2071 or thesecond pipeline 2072, and thesecond pump 2082 is arranged on theconfluence pipeline 2073, in order to prevent the liquids in the two cavities from flowing in series, it is necessary to Controls the start and stop sequence of both pumps. Specifically, when thebase station 200 starts to supply the cleaning solution to thecleaning robot 100 , the base station controller controls thefirst pump 2081 to start up not earlier than thesecond pump 2082 . When thebase station 200 finishes supplying the cleaning solution to thecleaning robot 100, the base station controller controls thefirst pump 2081 to be turned off no later than thesecond pump 2082.

也就是,在基站200开始向清洁机器人100补液时,优先开启第二泵2082,然后再开启第一泵2081,或者两个泵同时开启,但是不能让第一泵2081优先于第二泵2082开启,以避免将第一腔体201中的清洁用溶液泵入第二腔体202,或者将第二腔体202中的溶剂泵入第一腔体201。同样的,在基站200完成对清洁机器人100的补液后,关闭时应先关闭第二泵2082,然后再关闭第一泵2081,或者两个泵同时关闭。That is, when thebase station 200 starts to replenish thecleaning robot 100, thesecond pump 2082 is turned on first, and then thefirst pump 2081 is turned on, or both pumps are turned on at the same time, but thefirst pump 2081 cannot be turned on prior to thesecond pump 2082. , to avoid pumping the cleaning solution in thefirst cavity 201 into thesecond cavity 202 , or pumping the solvent in thesecond cavity 202 into thefirst cavity 201 . Similarly, after thebase station 200 completes the replenishment of thecleaning robot 100, thesecond pump 2082 should be turned off first, and then thefirst pump 2081 should be turned off, or both pumps should be turned off at the same time.

上述为通过控制逻辑来避免两个腔体的液体发生串流的问题。当然,也可以通过结构改进来避免上述问题。具体的,如图11所示,当第一泵2081和第二泵2082分别设在第一管路2071和汇流管路2073上时,可在第二管路2072上设有第二单向阀2085,第二单向阀2085抑制液体由输入端2074向第二腔体202的流通。如图12所示,当第一泵2081和第二泵2082分别设在第二管路2072和汇流管路2073上时,可在第一管路2071上设有第一单向阀2084,第一单向阀2084抑制液体由输入端2074向第一腔体201的流通。The above is to avoid the problem of serial flow of liquids in the two chambers through control logic. Of course, the above problems can also be avoided through structural improvement. Specifically, as shown in FIG. 11 , when thefirst pump 2081 and thesecond pump 2082 are respectively provided on thefirst pipeline 2071 and theconfluence pipeline 2073 , a second one-way valve may be provided on thesecond pipeline 2072 2085 , the second one-way valve 2085 inhibits the flow of liquid from theinput end 2074 to thesecond cavity 202 . As shown in FIG. 12, when thefirst pump 2081 and thesecond pump 2082 are respectively arranged on thesecond pipeline 2072 and theconfluence pipeline 2073, a first one-way valve 2084 can be arranged on thefirst pipeline 2071, and the first A one-way valve 2084 inhibits the flow of liquid from theinput end 2074 to thefirst cavity 201 .

这样,当开始工作或停止工作时,第一泵2081和第二泵2082的开启顺序或关闭顺序可相对自由。由于单向阀的存在,两个腔体不会存在液体串流的问题。In this way, when starting to work or to stop working, the turn-on sequence or turn-off sequence of thefirst pump 2081 and thesecond pump 2082 can be relatively free. Due to the existence of the one-way valve, there is no problem of liquid flow between the two chambers.

在如图10至图12所示意的实施例的基础上,如图13所示,在另一个可选的实施例中,比例控制组件208可增设一个泵,包括第一泵2081、第二泵2082和第三泵2083,分别设在第一管路2071、第二管路2072和汇流管路2073上。基站控制器通过控制第一泵2081、第二泵2082和第三泵2083中至少两个泵的流量,达到控制清洁用溶质和溶剂的流量,进而得到设定比例或浓度的清洁溶液。On the basis of the embodiments shown in FIGS. 10 to 12 , as shown in FIG. 13 , in another optional embodiment, theproportional control assembly 208 may add a pump, including afirst pump 2081 and asecond pump 2082 and thethird pump 2083 are respectively provided on thefirst pipeline 2071, thesecond pipeline 2072 and theconfluence pipeline 2073. The base station controller controls the flow of the cleaning solute and solvent by controlling the flow of at least two of thefirst pump 2081, thesecond pump 2082 and thethird pump 2083, thereby obtaining a cleaning solution with a set ratio or concentration.

其中,基站控制器控制第一泵2081、第二泵2082和第三泵2083中至少两个泵的流量的具体方式可参照上文描述,在此不作赘述。实际中,从控制逻辑简单这一角度出发,基站控制器可仅控制第一泵2081和第二泵2082的流量,第三泵2083起搅拌以使清洁用溶质和溶剂充分混合的作用。The specific manner in which the base station controller controls the flow rates of at least two of thefirst pump 2081 , thesecond pump 2082 and thethird pump 2083 can be referred to the above description, which is not repeated here. In practice, from the standpoint of simple control logic, the base station controller can only control the flow rates of thefirst pump 2081 and thesecond pump 2082, and thethird pump 2083 plays the role of stirring to fully mix the cleaning solute and solvent.

值得注意的是,实现所需浓度或比例的清洁溶液的配比,并不限于上述实施例,只要能够对第一腔体201和第二腔体202输出的液体的量进行控制,均应涵盖在本发明实施例的保护范围内。It is worth noting that the ratio of the cleaning solution to achieve the required concentration or ratio is not limited to the above-mentioned embodiment, as long as the amount of the liquid output from thefirst cavity 201 and thesecond cavity 202 can be controlled, all should cover within the protection scope of the embodiments of the present invention.

例如,在另一些可选的实施例中,比例控制组件208或流量控制件可包括:第一计量单元和第二计量单元,分别设在第一管路2071和第二管路2072上。在一种实现方式中,第一和第二计量单元可以为计量泵,基站控制器控制计量泵的流量。通过设定计量泵的输出流量,即可控制清洁用溶质和溶剂的用量,继而获得目标比例或浓度的清洁溶液。For example, in some other optional embodiments, theproportional control assembly 208 or the flow control member may include: a first metering unit and a second metering unit, which are respectively provided on thefirst pipeline 2071 and thesecond pipeline 2072 . In an implementation manner, the first and second metering units may be metering pumps, and the base station controller controls the flow rate of the metering pumps. By setting the output flow rate of the metering pump, the amount of solute and solvent used for cleaning can be controlled, and then the cleaning solution with the target ratio or concentration can be obtained.

例如,当需要浓度为10%的清洁溶液时,基站控制器控制设在第一管路2071上的计量泵输出9份(例如450mL)清洁用溶质,控制设在第二管路2072上的计量泵输出1份(50mL)溶剂。则根据流量守恒,汇流管路2073处累计输入的混合液为10份(500mL)。得到的10份混合液在汇流管路2073中经充分混合后,即可配比得到浓度为10%的清洁溶液。For example, when a cleaning solution with a concentration of 10% is required, the base station controller controls the metering pump arranged on thefirst pipeline 2071 to output 9 parts (for example, 450 mL) of the cleaning solute, and controls the metering pump arranged on thesecond pipeline 2072 The pump outputs 1 aliquot (50 mL) of solvent. Then according to the conservation of flow, the cumulative input of the mixed solution at theconfluence pipeline 2073 is 10 parts (500 mL). After the 10 parts of the obtained mixed solution are fully mixed in theconfluence pipeline 2073, a cleaning solution with a concentration of 10% can be obtained by proportioning.

或者,在另一种实现方式,第一和第二计量单元均包括:流量计和开关阀。基站控制器在流量计统计的液体流量达到设定值时控制开关阀关闭。当开始补液时,基站控制器控制开关阀开启,第一腔体201中的清洁用溶质和第二腔体202中的溶剂分别经第一管路2071和第二管路2072流出,设在第一管路2071和第二管路2072上的流量计统计清洁用溶质和溶剂的流量。当达到设定流量后,基站控制器控制开关阀关闭,完成清洁用溶质与溶质的混合和补液操作。Or, in another implementation manner, both the first and second metering units include: a flow meter and an on-off valve. The base station controller controls the on-off valve to close when the liquid flow counted by the flow meter reaches the set value. When the liquid replenishment is started, the base station controller controls the on-off valve to open, and the cleaning solute in thefirst cavity 201 and the solvent in thesecond cavity 202 flow out through thefirst pipeline 2071 and thesecond pipeline 2072 respectively. The flow meters on thefirst line 2071 and thesecond line 2072 count the flow of the cleaning solute and solvent. When the set flow rate is reached, the base station controller controls the on-off valve to close to complete the mixing and rehydration operations of the cleaning solute and the solute.

同样的,在上述实施例中,为使清洁用溶质与溶质能在大致相同的时间内完成输出,基站控制器可通过控制开关阀的开度调节其输出流量。举例为,当需要配置浓度为10%的清洁溶液时,第一腔体201需累计输出1份清洁用溶质,第二腔体202需累计输出9份溶质。则基站控制器可控制设在第二管路2072上的开关阀的开度大约为设在第一管路2071上的开关阀的开度的9倍。藉此,清洁用溶质与溶质可在大致相同的时间内完成输出。Similarly, in the above-mentioned embodiment, in order to make the cleaning solute and the solute output in approximately the same time, the base station controller can adjust the output flow rate by controlling the opening degree of the on-off valve. For example, when a cleaning solution with a concentration of 10% needs to be configured, thefirst cavity 201 needs to output 1 part of cleaning solute in total, and thesecond cavity 202 needs to output 9 parts of solute in total. Then, the base station controller can control the opening degree of the on-off valve provided on thesecond pipeline 2072 to be approximately nine times the opening degree of the on-off valve provided on thefirst pipeline 2071 . Thereby, the output of the cleaning solute and the solute can be completed in approximately the same time.

清洁溶液的浓度或比例,可由用户根据需要进行设定。具体的,基站控制器连接输入装置,输入装置可基于用户操作而向基站控制器提供清洁用溶质与溶剂混合配比比例参数。The concentration or ratio of the cleaning solution can be set by the user as required. Specifically, the base station controller is connected to an input device, and the input device can provide the base station controller with a mixing ratio parameter of the cleaning solute and the solvent based on the user operation.

在一些实施例中,输入装置可以包括设在基站200主体203上的触控面板,或者,触控面板也可以设在清洁机器人100机身101上。触控面板上可展示有预定的配比浓度选项控件,例如5%、10%、15%、20%等一系列游离或不连续的浓度选项控件;或者,1%~50%这一范围的连续的滚条式浓度选项控件。用户可点击触控面板,设置所需的浓度。随后,基站控制器接收到触控面板输入的浓度参数,控制比例控制组件208操作。In some embodiments, the input device may include a touch panel provided on themain body 203 of thebase station 200 , or the touch panel may also be provided on thebody 101 of thecleaning robot 100 . The touch panel can display predetermined proportioning concentration option controls, such as a series of free or discontinuous concentration option controls such as 5%, 10%, 15%, 20%, etc.; or, a range of 1% to 50%. Continuous scroll bar density options control. The user can tap the touch panel to set the desired density. Subsequently, the base station controller receives the concentration parameter input from the touch panel, and controls the operation of theproportional control component 208 .

或者,在另一些实施例中,输入装置可以为用户的客户端,例如移动智能手机,或者装载在移动智能手机的软体(APP)。参照上文描述,基站控制器与客户端通讯连接,用户可在客户端的显示界面上设置所需的浓度,基站控制器接收到客户端发来的浓度参数,控制比例控制组件208操作。Alternatively, in other embodiments, the input device may be a user's client, such as a mobile smart phone, or software (APP) loaded on the mobile smart phone. Referring to the above description, the base station controller communicates with the client terminal, the user can set the required concentration on the display interface of the client terminal, the base station controller receives the concentration parameter sent from the client terminal, and controls the operation of theproportional control component 208 .

为避免外界环境中的异物进入而污染液体,第一腔体201和第二腔体202处于在位状态时,一般处于封闭状态。当基站200向清洁机器人100补液时,第一腔体201和第二腔体202内的气压会因液量的减少、空气体积的增大而降低。为此,为平衡液量的减少而导致腔体内外压差,第一腔体201上设有第一防水透气装置;和/或,第二腔体202上设有第二防水透气装置。这样,当腔体内的液量减少时,外界的空气可通过相应的防水透气装置进入腔体中,以补偿液量减少而释放出来的空间,保持腔体内外的压力平衡。In order to prevent foreign objects in the external environment from entering and contaminating the liquid, when thefirst cavity 201 and thesecond cavity 202 are in the in-position state, they are generally in a closed state. When thebase station 200 replenishes the cleaningrobot 100 with liquid, the air pressure in thefirst cavity 201 and thesecond cavity 202 will decrease due to the decrease of the liquid volume and the increase of the air volume. Therefore, in order to balance the pressure difference between the inside and outside of the cavity caused by the reduction of the liquid volume, thefirst cavity 201 is provided with a first waterproof and ventilating device; and/or, thesecond cavity 202 is provided with a second waterproof and ventilating device. In this way, when the liquid volume in the cavity decreases, the outside air can enter the cavity through the corresponding waterproof and ventilating device to compensate for the space released by the reduction of the liquid volume and maintain the pressure balance inside and outside the cavity.

在一些可选的实施例中,第一防水透气装置和/或第二防水透气装置可以为孔,贯穿第一腔体201和第二腔体202的顶壁,孔中设有防水透气膜。当然,在另一些可选的实施例中,第一防水透气装置和/或第二防水透气装置可以为防水透气阀,设在第一腔体201和第二腔体202的壁上的任意位置。In some optional embodiments, the first waterproof and ventilating device and/or the second waterproof and ventilating device may be holes, penetrating through the top walls of thefirst cavity 201 and thesecond cavity 202, and a waterproof and ventilating membrane is provided in the holes. Of course, in some other optional embodiments, the first waterproof and ventilating device and/or the second waterproof and ventilating device may be a waterproof and ventilating valve, which is provided at any position on the walls of thefirst cavity 201 and thesecond cavity 202 .

如上文描述,一般情况下,清洁用溶质的用量小于溶剂的用量,也就是清洁用溶质的消耗速度小于溶剂的消耗速度。因此,实际中,用于容置清洁用溶质的第一腔体201的体积小于用于容置溶剂的第二腔体202的体积。当需要使用不同类型的清洁用溶质(例如,某些场景下需使用清洁液,另一些场景下需使用消毒液),需频繁的更换第一腔体201。此时,如果将防水透气阀设在第一腔体201上,那么每个第一腔体201上都要配置一个防水透气阀,这将导致成本上升。As described above, in general, the amount of the cleaning solute is less than the amount of the solvent, that is, the consumption rate of the cleaning solute is lower than the consumption rate of the solvent. Therefore, in practice, the volume of thefirst cavity 201 for accommodating the cleaning solute is smaller than the volume of thesecond cavity 202 for accommodating the solvent. When different types of cleaning solutes need to be used (for example, cleaning solution needs to be used in some scenarios, and disinfectant solution needs to be used in other scenarios), thefirst cavity 201 needs to be replaced frequently. At this time, if the waterproof and ventilating valve is provided on thefirst cavity 201, then eachfirst cavity 201 must be equipped with a waterproof and ventilating valve, which will lead to an increase in cost.

有鉴于此,在第一防水透气装置为防水透气阀的实施例中,防水透气阀设在第一腔体201与供液组件207的接口处。具体而言,收纳结构2033上的第一安装位形成有插接座,第一腔体201的底部设有相应的配接孔,第一管路2071与插接座连接。插接座插入配接孔中,在实现第一腔体201的定位安装时,可同时实现第一腔体201与第一管路2071的连通。In view of this, in the embodiment in which the first waterproof ventilation device is a waterproof ventilation valve, the waterproof ventilation valve is provided at the interface between thefirst cavity 201 and theliquid supply assembly 207 . Specifically, the first installation position on the receivingstructure 2033 is formed with a socket, the bottom of thefirst cavity 201 is provided with a corresponding fitting hole, and thefirst pipeline 2071 is connected to the socket. The plug socket is inserted into the matching hole, and when the positioning and installation of thefirst cavity 201 is realized, the communication between thefirst cavity 201 and thefirst pipeline 2071 can be realized at the same time.

作为第一防水透气装置的防水透气阀可设在插接座中。这样,第一腔体201不必再额外配置第一防水透气装置,而仅在基站200中设置一个防水透气阀,即可实现不同的第一腔体201的安装,进而可降低成本。The waterproof and ventilating valve as the first waterproof and ventilating device may be provided in the socket. In this way, thefirst cavity 201 does not need to be additionally equipped with the first waterproof and ventilating device, and only one waterproof and ventilating valve is provided in thebase station 200 to realize the installation of differentfirst cavities 201, thereby reducing the cost.

同样的,第二防水透气装置也可设在第二腔体202与供液组件207的接口处,具体方式可参见上文描述。当然,由于第二腔体202的体积大于第一腔体201的体积,其容置能力较大,且由于其容置的溶剂一般为水,不需要频繁更换。因此,实际中,基站200仅配置一个第二腔体202即可,则第二防水透气装置也可设在第二腔体202的侧壁上。在某些实施例中,出于成本降低的考虑,第二防水透气装置可采用上文所述的孔和防水透气膜的结构设计。Similarly, the second waterproof and ventilating device may also be provided at the interface between thesecond cavity 202 and theliquid supply assembly 207, and the specific method can refer to the above description. Of course, since the volume of thesecond cavity 202 is larger than that of thefirst cavity 201 , its accommodating capacity is relatively large, and since the solvent it accommodates is generally water, frequent replacement is not required. Therefore, in practice, thebase station 200 only needs to be configured with onesecond cavity 202 , and the second waterproof and ventilating device can also be provided on the side wall of thesecond cavity 202 . In some embodiments, for the consideration of cost reduction, the second waterproof and ventilating device may adopt the structural design of the holes and the waterproof and ventilating membrane described above.

由上述可见,本发明实施例的基站200通过设置比例控制组件208,可调节第一腔体201和第二腔体202输出的清洁用容置和溶剂的流量,进而得到所需比例或浓度的清洁溶液,并可将得到的清洁溶液提供给清洁机器人100。如此,免除了用户手动配比不同浓度的清洁液以及将清洁溶液倒入清洁机器人100箱体的介入动作,清洁溶液的配比和补充操作可自动完成,用户体验较佳。It can be seen from the above that thebase station 200 in the embodiment of the present invention can adjust the cleaning container and the flow rate of the solvent output by thefirst cavity 201 and thesecond cavity 202 by setting theproportional control component 208, so as to obtain the desired proportion or concentration of cleaning solution, and the resulting cleaning solution may be provided to thecleaning robot 100 . In this way, the intervention action of manually mixing cleaning solutions of different concentrations and pouring the cleaning solution into the box of thecleaning robot 100 is avoided, and the mixing and replenishing operations of the cleaning solution can be completed automatically, and the user experience is better.

如图7至图14所示,为承接基站200供应的清洁溶液,清洁机器人100的机器人箱体103设有液口106,液口106通过液管107连接三通接头108,三通接头108的一端连接出液管109,另一端用于与供液组件207连接。As shown in FIGS. 7 to 14 , in order to receive the cleaning solution supplied by thebase station 200 , therobot box 103 of thecleaning robot 100 is provided with aliquid port 106 , and theliquid port 106 is connected to the tee joint 108 through theliquid pipe 107 . One end is connected to theliquid outlet pipe 109 , and the other end is used to connect with theliquid supply assembly 207 .

由于现有的清洁机器人为人工补液,因此,其上的箱体一般设置一个出液口。该一个出液口通过出液管109连接至清洁模块102,以润湿清洁介质。而本发明尽管需要向机器人箱体103补液,但并未改变机器人箱体103的结构。即:机器人箱体103只设置一个液口106,该一个液口106在基站200向清洁机器人100补液时作为进液口,在清洁机器人100工作时作为出液口。Since the existing cleaning robot is artificially replenishing liquid, a liquid outlet is generally provided on the box body on it. The one liquid outlet is connected to thecleaning module 102 through theliquid outlet pipe 109 to wet the cleaning medium. In the present invention, although therobot case 103 needs to be replenished with fluid, the structure of therobot case 103 is not changed. That is, therobot case 103 is provided with only oneliquid port 106 , and the oneliquid port 106 serves as a liquid inlet when thebase station 200 replenishes the cleaningrobot 100 with liquid, and serves as a liquid outlet when the cleaningrobot 100 is working.

具体的,三通接头108通过液管120连接出液泵110的进口端,出液管109连接出液泵110的出口端。如图8所示,出液管109包括与出液泵110的出口端连接的管体,以及与管体连接的布水条。在清洁机器人100工作时,出液泵110运转,将机器人箱体103中的液体经出液管109泵输至清洁模块102。出液管109的布水条可实现对清洁模块102上安装的清洁介质均匀润湿。通过设置三通接头108,可实现液管107与出液管109和供液组件207的转接,进而可简化水路设计,结构集成化程度较高。Specifically, the tee joint 108 is connected to the inlet end of theliquid outlet pump 110 through theliquid pipe 120 , and theliquid outlet pipe 109 is connected to the outlet end of theliquid outlet pump 110 . As shown in FIG. 8 , theliquid outlet pipe 109 includes a pipe body connected with the outlet end of theliquid outlet pump 110 , and a water distribution strip connected with the pipe body. When the cleaningrobot 100 is working, theliquid outlet pump 110 operates to pump the liquid in therobot box 103 to thecleaning module 102 through theliquid outlet pipe 109 . The water distribution strip of theliquid outlet pipe 109 can achieve uniform wetting of the cleaning medium installed on thecleaning module 102 . By arranging the tee joint 108, the connection between theliquid pipe 107 and theliquid outlet pipe 109 and theliquid supply assembly 207 can be realized, thereby simplifying the design of the water circuit and achieving a high degree of structural integration.

当然,机器人箱体103的加液和出液可以并限于上述的共用一个液口106,在其他实施例中,考虑例如空间等整机布局的因素,也可单独在机器人箱体103上增加一个加液口,以方便加液。也就是,加液口用于向机器人箱体103中加液,上述液口106用于出液。Of course, the liquid addition and discharge of therobot box 103 may not be limited to the above-mentioned sharedliquid port 106. In other embodiments, considering factors such as space and other overall machine layout, a separate one may be added to therobot box 103. The liquid filling port is convenient for adding liquid. That is, the liquid filling port is used for adding liquid to therobot box 103, and the above-mentionedliquid port 106 is used for liquid discharging.

清洁机器人100与基站200对接过程复杂且困难。具体而言,清洁机器人100靠近基站200时,位置变化较大,难以实现密封的管道连接。因此,如何实现清洁机器人100与基站200的准确对接,以及补液过程不发生渗漏,是亟待解决的技术问题。有鉴于此,本发明通过对接装置300实现清洁机器人100与基站200的连接。The docking process between the cleaningrobot 100 and thebase station 200 is complicated and difficult. Specifically, when the cleaningrobot 100 is close to thebase station 200, the position changes greatly, and it is difficult to achieve a sealed pipe connection. Therefore, how to achieve accurate docking between the cleaningrobot 100 and thebase station 200, and how to prevent leakage during the fluid replenishment process, is an urgent technical problem to be solved. In view of this, the present invention realizes the connection between the cleaningrobot 100 and thebase station 200 through thedocking device 300 .

如图19和图20所示,在一个可行的实施例中,对接装置300包括:第一接头301、与第一接头301插接配合的第二接头302。第一接头301设在基站200上,并与第一腔体201和第二腔体202连通。第二接头302设在清洁机器人100上,并与机器人箱体103连通。如图1至图4所示,第一接头301与供液组件207的输出端2075连接,也就是与汇流管路2073的末端连接。As shown in FIG. 19 and FIG. 20 , in a feasible embodiment, thedocking device 300 includes: afirst connector 301 , and asecond connector 302 that is plug-fitted with thefirst connector 301 . Thefirst connector 301 is provided on thebase station 200 and communicates with thefirst cavity 201 and thesecond cavity 202 . Thesecond connector 302 is provided on thecleaning robot 100 and communicates with therobot box 103 . As shown in FIGS. 1 to 4 , the first joint 301 is connected to theoutput end 2075 of theliquid supply assembly 207 , that is, to the end of theconfluence pipeline 2073 .

如图1所示,在一个实施例中,第一接头301可设在主体203的支撑后板2031上,第二接头302设在清洁机器人100的机身101前端。该实施例可实现从前端加液。As shown in FIG. 1 , in one embodiment, the first joint 301 may be provided on the supportrear plate 2031 of themain body 203 , and the second joint 302 may be provided on the front end of thebody 101 of thecleaning robot 100 . This embodiment enables liquid addition from the front end.

或者,如图2所示,在一个实施例中,第一接头301可设在主体203的停放位204上,第二接头302设在清洁机器人100的机身101底部。该实施例可实现从底部加液。Alternatively, as shown in FIG. 2 , in one embodiment, thefirst connector 301 may be provided on theparking position 204 of themain body 203 , and thesecond connector 302 may be provided on the bottom of thebody 101 of thecleaning robot 100 . This embodiment enables liquid addition from the bottom.

亦或者,如图3和图4所示,在一个实施例中,第一接头301可设在主体203的收纳结构2033上,第二接头302设在清洁机器人100的机身101后端。该实施例可实现从后端加液。Alternatively, as shown in FIGS. 3 and 4 , in one embodiment, thefirst connector 301 may be provided on the receivingstructure 2033 of themain body 203 , and thesecond connector 302 may be provided on the rear end of thebody 101 of thecleaning robot 100 . This embodiment enables liquid addition from the rear end.

第二接头302设在清洁机器人100的机身101上,通过补液管111与机器人箱体103的另一端连接。具体而言,如图8所示,第二接头302可设在撞板119上,通过软管118以及下文所述的三通接头112与补液管111连接。更具体的,软管118连接第二接头302,三通接头112的一端连接软管118,另一端连接补液管111,第三端连接下文所述的第三防水透气装置113。Thesecond connector 302 is provided on thebody 101 of thecleaning robot 100 , and is connected to the other end of therobot box 103 through thefluid supplement pipe 111 . Specifically, as shown in FIG. 8 , the second joint 302 may be provided on thestriker 119 and connected to thefluid replacement tube 111 through thehose 118 and the tee joint 112 described below. More specifically, thehose 118 is connected to thesecond connector 302 , one end of thetee connector 112 is connected to thehose 118 , the other end is connected to thefluid replacement tube 111 , and the third end is connected to the third waterproof and ventilatingdevice 113 described below.

如图1和图6所示,在一个可选的实施例中,第二接头302设在机身101的周面,进一步优选设在机身101进入基站200方向的前端。与之相对应的,第一接头301设在基站200的支撑后板2031上。该设计的好处是可通过驱动轮104主动驱动调整机身101位置,保证接头的对接。As shown in FIG. 1 and FIG. 6 , in an optional embodiment, the second joint 302 is arranged on the peripheral surface of thefuselage 101 , more preferably at the front end of thefuselage 101 entering thebase station 200 . Correspondingly, thefirst connector 301 is provided on the supportrear plate 2031 of thebase station 200 . The advantage of this design is that the position of thefuselage 101 can be actively driven and adjusted by thedriving wheel 104 to ensure the connection of the joints.

当然,第一接头301与第二接头302的设置位置并不仅限于上述实施例。在其他实施例中,第二接头302还可以设在机身101的顶部、底部、后周面等其他位置,第一接头301在基站200中的设置位置也相应的变化。Of course, the arrangement positions of the first joint 301 and the second joint 302 are not limited to the above-mentioned embodiment. In other embodiments, the second joint 302 may also be arranged at other positions such as the top, bottom, and rear peripheral surface of thefuselage 101 , and the arrangement position of the first joint 301 in thebase station 200 also changes accordingly.

具体的,如图2所示,在一个可选的实施例中,第二接头302设在机身101的底部,相应的,第一接头301设在基站200的停放位204上。具体而言,机器人箱体103设在机身101靠近后端的位置,第二接头302可相应的设在机身101底部靠近后端。并且,第二接头302位于两个驱动轮104之间,以避免驱动轮104对第二接头302与第一接头301的对接形成干涉。Specifically, as shown in FIG. 2 , in an optional embodiment, thesecond connector 302 is provided at the bottom of thefuselage 101 , and correspondingly, thefirst connector 301 is provided on theparking position 204 of thebase station 200 . Specifically, therobot box 103 is arranged at a position close to the rear end of thebody 101 , and the second joint 302 can be correspondingly arranged at the bottom of thebody 101 close to the rear end. In addition, the second joint 302 is located between the two drivingwheels 104 to prevent thedriving wheel 104 from interfering with the butt joint of the second joint 302 and the first joint 301 .

此外,为了既避免清洁机器人100驶入基站200的停放位204的过程中,第一接头301对清洁机器人100形成阻挡和干涉,又要在清洁机器人100在停放位204上停放准确后,第一接头301能与第二接头302顺利实现对接,第一接头301应配置为可升降的结构设计。具体而言,在清洁机器人100驶入基站200的停放位204的过程中,第一接头301应收纳在停放位204内,使清洁机器人100顺利通过。当清洁机器人100在停放位204上停放准确后,第一接头301又能从停放位204中升起,与第二接头302对接。In addition, in order not only to avoid the first joint 301 blocking and interfering with the cleaningrobot 100 during the process of driving thecleaning robot 100 into theparking position 204 of thebase station 200 , but also to prevent the first joint 301 from blocking and interfering with the cleaningrobot 100 after thecleaning robot 100 is accurately parked on theparking position 204 . The joint 301 can be docked with the second joint 302 smoothly, and the first joint 301 should be configured as a liftable structure design. Specifically, when the cleaningrobot 100 drives into theparking space 204 of thebase station 200 , thefirst connector 301 should be accommodated in theparking space 204 so that the cleaningrobot 100 can pass through smoothly. After thecleaning robot 100 is accurately parked on theparking position 204 , the first joint 301 can be lifted up from theparking position 204 again and docked with thesecond joint 302 .

其中,第一接头301实现可升降的方式可参照下文描述,在此不作赘述。The manner in which the first joint 301 can be raised and lowered can be referred to the following description, which will not be repeated here.

如图3和图4所示,在另一个可选的实施例中,第二接头302可设在机身101的后端,第一接头301设在基站200的收纳结构2033的底部。同上文描述,第一接头301可升降,在清洁机器人100驶入基站200的停放位204的过程中,第一接头301升起,以保证清洁机器人100顺利通过。当清洁机器人100在停放位204上停放准确后,第一接头301下降,与第二接头302对接。As shown in FIGS. 3 and 4 , in another optional embodiment, thesecond connector 302 may be provided at the rear end of thefuselage 101 , and thefirst connector 301 may be provided at the bottom of thestorage structure 2033 of thebase station 200 . As described above, the first joint 301 can be raised and lowered. When the cleaningrobot 100 drives into theparking position 204 of thebase station 200 , the first joint 301 is raised to ensure that the cleaningrobot 100 passes smoothly. After thecleaning robot 100 is accurately parked on theparking position 204 , the first joint 301 descends to be docked with thesecond joint 302 .

在本实施例中,第一接头301实现可升降的方式可以为,基站200主体203的收纳结构2033上转动设置齿轮209、与齿轮209啮合且竖直设置的齿条210。齿轮209被一电机驱动旋转,进而带动与之啮合的齿条210上下移动。第一接头301设在齿条210的下端,汇流管路2073连接基站上的第一腔体201、第二腔体202,汇流管路2073上设有第二泵2082。In this embodiment, the first joint 301 can be raised and lowered by rotating thegear 209 on the receivingstructure 2033 of themain body 203 of thebase station 200 , and therack 210 meshing with thegear 209 and arranged vertically. Thegear 209 is driven to rotate by a motor, thereby driving thegear rack 210 meshed with it to move up and down. The first joint 301 is provided at the lower end of therack 210 , theconfluence pipeline 2073 is connected to thefirst cavity 201 and thesecond cavity 202 on the base station, and theconfluence pipeline 2073 is provided with asecond pump 2082 .

如图3所示,为第一接头301与第二接头302分离时的状态示意图。此时,齿条210收纳在收纳结构2033中,第一接头301整体处于抬升的高位状态。如图4所示,为第一接头301与第二接头302对接时的状态示意图。此时,清洁机器人100完成停放,齿轮209被电机驱动在如图3和图4示意的图中以逆时针方向旋转,齿条210被驱动向下移动,进而第一接头301被带动一起向下移动,实现与第二接头302的对接。As shown in FIG. 3 , it is a schematic diagram of the state when thefirst connector 301 and thesecond connector 302 are separated. At this time, therack 210 is accommodated in theaccommodating structure 2033, and the entire first joint 301 is in a raised high position. As shown in FIG. 4 , it is a schematic diagram of the state when thefirst connector 301 and thesecond connector 302 are butted together. At this time, the cleaningrobot 100 is parked, thegear 209 is driven by the motor to rotate in a counterclockwise direction as shown in FIGS. 3 and 4 , therack 210 is driven to move downward, and then the first joint 301 is driven downward together. Move to achieve docking with thesecond connector 302 .

当完成对清洁机器人100的补液后,齿轮209被电机驱动在如图3和图4示意的图中以顺时针方向旋转,齿条210被驱动向上移动,进而第一接头301被带动一起向上移动,即可实现与第二接头302的脱离。随后,清洁机器人100可驶出基站200。After thecleaning robot 100 is replenished, thegear 209 is driven by the motor to rotate clockwise as shown in FIGS. 3 and 4 , therack 210 is driven to move upward, and then the first joint 301 is driven to move upward together , the separation from the second joint 302 can be realized. Subsequently, the cleaningrobot 100 may drive out of thebase station 200 .

同样的,本文是以第一接头301设在基站200的支撑后板2031、第二接头302设在清洁机器人100的前端,也就是前端加液作为主述场景来阐述的。但基于上文描述可知,本发明实施例的保护范围并不因此而受到限定。Similarly, this article describes the scenario where thefirst connector 301 is provided on the supportrear plate 2031 of thebase station 200, and thesecond connector 302 is provided on the front end of thecleaning robot 100, that is, the front end adding liquid. However, based on the above description, it can be seen that the protection scope of the embodiments of the present invention is not limited thereby.

为提高第二接头302与第一接头301的对接效率,第一接头301和第二接头302上分别设有第一附接元件3011和第二附接元件3022。其中,第一附接元件3011和第二附接元件3022中的一个为磁性元件,另一个为磁性元件或可磁化元件。第一附接元件3011与第二附接元件3022之间能产生磁吸力,以使第一接头301与第二接头302之间能够通过磁吸力连接在一起。In order to improve the docking efficiency of the second joint 302 and the first joint 301 , the first joint 301 and the second joint 302 are respectively provided with afirst attachment element 3011 and asecond attachment element 3022 . Wherein, one of thefirst attachment element 3011 and thesecond attachment element 3022 is a magnetic element, and the other is a magnetic element or a magnetizable element. A magnetic attraction force can be generated between thefirst attachment element 3011 and thesecond attachment element 3022, so that the first joint 301 and the second joint 302 can be connected together by magnetic attraction force.

在本实施例中,磁性元件可以为能够产生磁场的带磁元件,例如可以为自身带有磁性的磁体(如永磁体或硬磁体),也可以是通电后能够产生磁性的电磁元件(例如电磁铁)。可磁化元件可以由可被磁化的材料例如铁、钴、镍等制成,其能够被磁力吸引。In this embodiment, the magnetic element may be a magnetized element capable of generating a magnetic field, for example, a magnet (such as a permanent magnet or a hard magnet) with its own magnetism, or an electromagnetic element (such as an electromagnetic element) that can generate magnetism after being energized iron). The magnetizable elements may be made of magnetizable materials such as iron, cobalt, nickel, etc., which are capable of being attracted by magnetic forces.

如图1所示,当需要补液时,清洁机器人100驶进基站200。在清洁机器人100驶入基站200并停靠在停放位204上后,在第一附接元件3011与第二附接元件3022之间的磁吸力作用下,使第二接头302主动寻找第一接头301,使第一接头301和第二接头302找正位置,自然吸合且第一接头301与第二接头302实现插接配合,从而可快速高效的实现对接。As shown in FIG. 1 , when liquid replenishment is required, the cleaningrobot 100 drives into thebase station 200 . After thecleaning robot 100 drives into thebase station 200 and stops at theparking position 204, under the action of the magnetic attraction between thefirst attachment element 3011 and thesecond attachment element 3022, the second joint 302 is made to actively search for the first joint 301 , so that thefirst connector 301 and thesecond connector 302 can be aligned, and thefirst connector 301 and thesecond connector 302 can be plugged together, so that the docking can be realized quickly and efficiently.

值得注意的是,尽管清洁机器人100回归基站200是比较成熟的现有技术,但清洁机器人100每次驶入基站200的方向和位置难以做到严格的一致。如果仅依靠清洁机器人100行进方向的调整以及借助第一附接元件3011与第二附接元件3022之间的磁吸力来实现第一接头301与第二接头302的对接,那么,一旦清洁机器人100某次驶入基站200的方向或位置略有差异,有可能会导致第一接头301、第二接头302对接失败。因此,第一接头301、第二接头302对接的容错空间较小,对接难度较大。It is worth noting that although the returning of thecleaning robot 100 to thebase station 200 is a relatively mature prior art, the direction and position of thecleaning robot 100 driving into thebase station 200 cannot be strictly consistent each time. If the docking of the first joint 301 and the second joint 302 is achieved only by the adjustment of the traveling direction of thecleaning robot 100 and the magnetic attraction between thefirst attachment element 3011 and thesecond attachment element 3022, once the cleaning robot 100 A slight difference in the direction or position of driving into thebase station 200 may cause thefirst connector 301 and thesecond connector 302 to fail to connect to each other. Therefore, the fault tolerance space for the docking of the first joint 301 and the second joint 302 is small, and the docking is difficult.

有鉴于此,本发明对第一接头301和第二接头302的对接进行了冗余设计。为实现上述目的,在一个可选的实施例中,可对第一接头301采用两端头柔性连接的结构设计。请参照图19,第一接头301包括:设在主体203(具体为支撑后板2031)上的进液端头3012、与第二接头302插接配合的出液端头3013。其中,第一附接元件3011设在出液端头3013上,进液端头3012通过汇流管路2073与供液组件207连通,出液端头3013通过柔性管303与进液端头3012连接。In view of this, the present invention implements a redundant design for the docking of thefirst connector 301 and thesecond connector 302 . To achieve the above purpose, in an optional embodiment, a structural design of flexible connection at both ends may be adopted for the first joint 301 . Referring to FIG. 19 , the first joint 301 includes: aliquid inlet end 3012 disposed on the main body 203 (specifically, the support rear plate 2031 ), and aliquid outlet end 3013 that is inserted and matched with thesecond joint 302 . Thefirst attachment element 3011 is provided on theliquid outlet end 3013 , theliquid inlet end 3012 is communicated with theliquid supply assembly 207 through theconfluence pipeline 2073 , and theliquid outlet end 3013 is connected with theliquid inlet end 3012 through theflexible pipe 303 .

在本实施例中,进液端头3012可固定穿设在主体203的支撑后板2031的安装孔中。如图1所示,汇流管路2073的一端(上端)连接腔体,另一端(下端)套接进液端头3012。柔性管303可以采用硅胶管,具有较佳的柔性和变形性,其一端套接进液端头3012,另一端套接出液端头3013,实现进液端头3012与出液端头3013的连通。In this embodiment, theliquid inlet end 3012 can be fixedly penetrated through the mounting hole of the supportrear plate 2031 of themain body 203 . As shown in FIG. 1 , one end (upper end) of theconfluence pipeline 2073 is connected to the cavity, and the other end (lower end) is sleeved with theliquid inlet end 3012 . Theflexible tube 303 can be a silicone tube, which has better flexibility and deformability. One end is sleeved with theliquid inlet end 3012, and the other end is sleeved with theliquid outlet end 3013, so as to realize the connection between theliquid inlet end 3012 and theliquid outlet end 3013. Connected.

借助第一接头301的两端头柔性连接的结构设计,当清洁机器人100驶入基站200后,即便第二接头302并未完全对准第一接头301,但在第一附接元件3011与第二附接元件3022之间的磁吸力作用下,柔性管303可被带动发生弯曲,进而实现出液端头3013与第二接头302的对接。如此,第二接头302可在预定方向范围内实现与第一接头301的对接,大大提升了第一接头301、第二接头302对接的容错空间和对接效率,降低了对接难度。With the structural design of the flexible connection between the two ends of the first joint 301, when the cleaningrobot 100 drives into thebase station 200, even if the second joint 302 is not completely aligned with the first joint 301, thefirst attachment element 3011 and the Under the action of the magnetic attraction between the twoattachment elements 3022 , theflexible tube 303 can be driven to bend, thereby realizing the butt joint of theliquid outlet end 3013 and thesecond joint 302 . In this way, the second joint 302 can be docked with the first joint 301 within a predetermined direction range, which greatly improves the fault tolerance space and docking efficiency of the first joint 301 and the second joint 302 for docking, and reduces the difficulty of docking.

相比于刚性管,柔性管303的强度较弱。当清洁机器人100完成补液后,清洁机器人100需要驶离基站200。但由于第一接头301和第二接头302仍通过第一附接元件3011和第二附接元件3022的磁吸力紧密连接在一起,因此清洁机器人100只能通过拖曳的方式,强制拉扯第二接头302与第一接头301分离。这样,柔性管303将受到轴向的拉伸。长此以往,柔性管303容易受到应力损伤和疲劳,使用寿命降低。The strength of theflexible tube 303 is weaker than that of the rigid tube. After thecleaning robot 100 completes the liquid replenishment, the cleaningrobot 100 needs to drive away from thebase station 200 . However, since the first joint 301 and the second joint 302 are still tightly connected together by the magnetic attraction force of thefirst attachment element 3011 and thesecond attachment element 3022, the cleaningrobot 100 can only forcefully pull the second joint by means of dragging 302 is separated from thefirst connector 301 . In this way, theflexible tube 303 will be stretched in the axial direction. Over time, theflexible tube 303 is susceptible to stress damage and fatigue, and its service life is reduced.

有鉴于此,在某些实施例中,第一接头301还设有用于提升柔性管303承受拉伸能力的轴向抗拉件304。这样,当需要第一接头301与第二接头302分离时,用于克服第一附接元件3011和第二附接元件3022之间磁吸力的轴向力作用在轴向抗拉件304上,而不作用或较少作用在柔性管303上。从而,对柔性管303的形成保护,降低柔性管303的损伤和疲劳。In view of this, in some embodiments, the first joint 301 is further provided with an axialtensile member 304 for improving the tensile capacity of theflexible pipe 303 . In this way, when the first joint 301 is required to be separated from the second joint 302, the axial force for overcoming the magnetic attraction force between thefirst attachment element 3011 and thesecond attachment element 3022 acts on the axialtensile member 304, No or less act on theflexible tube 303 . Therefore, the formation and protection of theflexible pipe 303 can reduce the damage and fatigue of theflexible pipe 303 .

如图19和图20所示,在一个可选的实施例中,轴向抗拉件304可以为包裹在柔性管303外壁的编织结构。该编织结构可以为织物网或金属丝网状,包覆在柔性管303外。编织结构不仅可对柔性管303提供轴向抗拉作用,而且不会损害柔性管303的柔性,并且还可以对出液端头3013起到较佳的支撑作用,避免出液端头3013下垂而导致与第一接头301无法对接的问题。As shown in FIGS. 19 and 20 , in an optional embodiment, the axialtensile member 304 may be a braided structure wrapped around the outer wall of theflexible tube 303 . The braided structure can be in the form of a fabric mesh or a wire mesh, and is wrapped around theflexible tube 303 . The braided structure can not only provide axial tensile force to theflexible tube 303, but also will not damage the flexibility of theflexible tube 303, and can also play a better supporting role for theliquid outlet end 3013, preventing theliquid outlet end 3013 from sagging. This leads to the problem of being unable to connect with thefirst connector 301 .

当然,轴向抗拉件304并不限于上述编织结构。如图21和图22所示,在其他可行的实施例中,轴向抗拉件304也可以采用柔性钢丝或活动铰链来抵抗清洁机器人100脱开时第一附接元件3011和第二附接元件3022之间磁吸力。具体而言,在该实施例中,轴向抗拉件304连接在进液端头3012与出液端头3013之间,并且轴向抗拉件304的两端分别与进液端头3012与出液端头3013活动连接。这样,出液端头3013可相对进液端头3012(固定在主体203上)具有左右摆动和上下摆动的自由度。如此,为第二接头302与出液端头3013提供较大的对接范围和空间。Of course, the axialtensile member 304 is not limited to the above braided structure. As shown in FIG. 21 and FIG. 22 , in other possible embodiments, the axialtensile member 304 may also use a flexible wire or a living hinge to resist thefirst attachment element 3011 and the second attachment when the cleaningrobot 100 is disengaged Magnetic attraction betweenelements 3022. Specifically, in this embodiment, theaxial tension member 304 is connected between theliquid inlet end 3012 and theliquid outlet end 3013, and the two ends of theaxial tension member 304 are respectively connected to theliquid inlet end 3012 and theliquid outlet end 3013. Theliquid outlet end 3013 is flexibly connected. In this way, theliquid outlet end 3013 can swing left and right and up and down relative to the liquid inlet end 3012 (fixed on the main body 203 ). In this way, a larger docking range and space are provided for the second joint 302 and theliquid outlet end 3013 .

在设置了轴向抗拉件304的情况下,出于保险起见,仍需要使柔性管303至少沿轴向与进液端头3012和出液端头3013固定连接,以避免柔性管303受轴向拉伸力时与进液端头3012和出液端头3013脱离。In the case where the axialtensile member 304 is provided, for the sake of safety, theflexible pipe 303 still needs to be fixedly connected to theliquid inlet end 3012 and theliquid outlet end 3013 at least in the axial direction, so as to prevent theflexible pipe 303 from being affected by the shaft Theliquid inlet end 3012 and theliquid outlet end 3013 are disengaged when the tensile force is applied.

如图19和图20所示,在一些可选的实施例中,柔性管303与进液端头3012的轴向固定方式可以为:进液端头3012的外壁设有凹槽,柔性管303套接在进液端头3012外后,再在柔性管303外设置套接紧固件,套接紧固件嵌入凹槽中。在本实施例中,套接紧固件可以为套箍或金属丝。As shown in FIG. 19 and FIG. 20 , in some optional embodiments, the axial fixing method of theflexible tube 303 and theliquid inlet end 3012 may be as follows: the outer wall of theliquid inlet end 3012 is provided with a groove, and theflexible tube 303 After being sleeved outside theliquid inlet end 3012, a sleeve fastener is arranged outside theflexible pipe 303, and the sleeve fastener is embedded in the groove. In this embodiment, the socket fastener may be a ferrule or a wire.

当然,柔性管303与进液端头3012的轴向固定方式并不限于上述实施例,其他实施例中,只能能够实现两者的轴向固定,也是可行的。举例为,在另一些可选的实施例中,进液端头3012与柔性管303制成材料相同,均为硅胶,通过热熔将两者端部融化后结合为一体,实现轴向固定。或者,在再一些可选的实施例中,柔性管303的端部设有金属端头,金属端头与出液端头3013螺纹连接。亦或者,在又一些可选的实施例中,柔性管303可与进液端头3012通过卡扣连接。Of course, the axial fixing method of theflexible tube 303 and theliquid inlet end 3012 is not limited to the above-mentioned embodiment. In other embodiments, only the axial fixing of the two can be achieved, which is also feasible. For example, in other optional embodiments, theliquid inlet end 3012 and theflexible tube 303 are made of the same material, both of which are silica gel, and the ends of the two are melted and integrated by hot melting to achieve axial fixation. Or, in some other optional embodiments, the end of theflexible pipe 303 is provided with a metal end, and the metal end is screwed with theliquid outlet end 3013 . Alternatively, in some other optional embodiments, theflexible tube 303 can be connected with theliquid inlet end 3012 through snaps.

同样的,柔性管303与出液端头3013的轴向固定方式也可参照上文描述。如图19和图20所示,在此着重介绍柔性管303与出液端头3013通过卡扣连接的实施例。具体的,柔性管303外套设有接头卡扣305,接头卡扣305的外壁设有卡口3051,出液端头3013上设有挂接勾3014。当柔性管303端部套接在出液端头3013上后,接头卡扣305移动至柔性管303与出液端头3013连接处,将柔性管303固定卡在出液端头3013上,挂接勾3014嵌入卡口3051中,实现对接头卡扣305的固定。Similarly, the axial fixing method of theflexible tube 303 and theliquid outlet end 3013 can also be referred to the above description. As shown in FIG. 19 and FIG. 20 , the embodiment in which theflexible tube 303 and theliquid outlet end 3013 are connected by snaps is mainly introduced here. Specifically, the outer wall of theflexible tube 303 is provided with ajoint buckle 305 , the outer wall of thejoint buckle 305 is provided with abayonet 3051 , and theliquid outlet end 3013 is provided with ahook 3014 . When the end of theflexible tube 303 is sleeved on theliquid outlet end 3013, thejoint buckle 305 moves to the connection between theflexible tube 303 and theliquid outlet end 3013, and theflexible tube 303 is fixed on theliquid outlet end 3013. Thehook 3014 is embedded in thebayonet 3051 to realize the fixation of theconnector buckle 305 .

上述为采用轴向抗拉件304来克服第一附接元件3011与第二附接元件3022的磁吸力的实施例。当然,这是以第一附接元件3011与第二附接元件3022之间的磁吸力始终存在为前提。因此,如果使第一附接元件3011与第二附接元件3022之间的磁吸力可控,也就是两个附接元件之间的磁吸力可根据实际需要产生或消失,则在保留上述实施例中第一接头301与第二接头302对接效率较高、连接稳定性较佳的情况下,还可在完成补液后,第一接头301与第二接头302分离较为容易。The above is an embodiment in which the axialtensile member 304 is used to overcome the magnetic attraction force of thefirst attachment element 3011 and thesecond attachment element 3022 . Of course, this is on the premise that the magnetic attraction force between thefirst attachment element 3011 and thesecond attachment element 3022 always exists. Therefore, if the magnetic attraction force between the first attachingelement 3011 and the second attachingelement 3022 is controllable, that is, the magnetic attraction force between the two attaching elements can be generated or disappeared according to actual needs, then the above-mentioned implementation is retained. In the example, in the case where the docking efficiency of thefirst connector 301 and thesecond connector 302 is high and the connection stability is good, it is also easier to separate thefirst connector 301 and thesecond connector 302 after the fluid replacement is completed.

具体的,磁性元件为通电产生磁场的电磁铁。在清洁机器人100在进入基站200的过程中,以及基站200为清洁机器人100补液的过程中,电磁铁处于通电状态。当基站200完成对清洁机器人100的补液后,电磁铁处于断电状态。Specifically, the magnetic element is an electromagnet that is energized to generate a magnetic field. During the process of thecleaning robot 100 entering thebase station 200 and the process of thebase station 200 replenishing thecleaning robot 100 with liquid, the electromagnet is in a power-on state. After thebase station 200 completes the replenishment of thecleaning robot 100, the electromagnet is in a power-off state.

作为磁性元件的电磁铁可设在第一接头301上,即基站200上;也可以设在第二接头302上,即清洁机器人100。电磁铁与供能单元(例如电池包)电连接,并且电磁铁与供能单元之间的电连接为可通断电连接。The electromagnet as the magnetic element can be provided on the first joint 301 , that is, thebase station 200 ; it can also be provided on the second joint 302 , that is, the cleaningrobot 100 . The electromagnet is electrically connected to the power supply unit (eg, a battery pack), and the electrical connection between the electromagnet and the power supply unit is an on-off connection.

具体的,在一个可选的实施例中,连接电磁铁与供能单元的导线上设有通断开关,该通断开关与基站控制器和/或机器人控制器连接。当需要补液时,机器人控制器发出回归基站200的控制指令,清洁机器人100开始按照预定的路线回归寻找基站200。与此同时,基站控制器和/或机器人控制器控制通断开关闭合(由哪个控制器控制,取决于电磁铁设在基站200上还是清洁机器人100),电磁铁被通电,产生磁场。Specifically, in an optional embodiment, an on-off switch is provided on the wire connecting the electromagnet and the power supply unit, and the on-off switch is connected to the base station controller and/or the robot controller. When the fluid needs to be replenished, the robot controller sends a control instruction to return to thebase station 200 , and thecleaning robot 100 starts to return to thebase station 200 according to a predetermined route. At the same time, the base station controller and/or the robot controller controls the on/off switch (which controller controls, depending on whether the electromagnet is located on thebase station 200 or the cleaning robot 100), the electromagnet is energized, and a magnetic field is generated.

当清洁机器人100进入基站200后,由于电磁铁通电带磁,可对另一个磁性元件或可磁化元件产生磁吸,直至第一附接元件3011与第二附接元件3022在磁吸力的作用下吸合在一起。After thecleaning robot 100 enters thebase station 200, since the electromagnet is energized and magnetized, it can magnetically attract another magnetic element or a magnetizable element until thefirst attachment element 3011 and thesecond attachment element 3022 are under the action of the magnetic attraction force suck together.

当完成补液(下文介绍,通过液位传感器116检测机器人箱体103中的液位来判断是否完成补液)后,基站控制器和/或机器人控制器控制通断开关断开,电磁铁失电,磁场消失,第一附接元件3011与第二附接元件3022之间的磁吸力随之消失。则此时,第一接头301与第二接头302可轻易的实现分离。When the liquid replenishment is completed (introduced below, theliquid level sensor 116 detects the liquid level in therobot box 103 to determine whether the liquid replenishment is completed), the base station controller and/or the robot controller controls the on-off switch to be turned off, and the electromagnet loses power. When the magnetic field disappears, the magnetic attraction force between thefirst attachment element 3011 and thesecond attachment element 3022 disappears. At this time, thefirst connector 301 and thesecond connector 302 can be easily separated.

通过上述实施例,在需要第一接头301与第二接头302对接的情况下,控制电磁铁通电,进而可较佳的实现第一接头301、第二接头302的对接。当需要分离时,控制电磁铁失电,可使第一接头301与第二接头302容易的实现分离。Through the above embodiment, when thefirst connector 301 and thesecond connector 302 need to be docked, the electromagnet is controlled to be energized, so that the docking of thefirst connector 301 and thesecond connector 302 can be preferably achieved. When separation is required, the electromagnet is controlled to lose power, so that the first joint 301 and the second joint 302 can be easily separated.

采用上述结构设计,不仅可实现柔性管303与进液端头3012和出液端头3013轴向固定,还可以实现柔性管303与进液端头3012和出液端头3013周向固定,以及柔性管303与进液端头3012和出液端头3013的密封连接。从而,在柔性管303与进液端头3012和出液端头3013的接合处形成较佳的密封,避免液体渗漏。By adopting the above structural design, not only the axial fixation of theflexible tube 303 with theliquid inlet end 3012 and theliquid outlet end 3013 can be realized, but also the circumferential fixation of theflexible tube 303 with theliquid inlet end 3012 and theliquid outlet end 3013 can be realized, and Theflexible tube 303 is in a sealed connection with theliquid inlet end 3012 and theliquid outlet end 3013 . Therefore, a better seal is formed at the junction of theflexible tube 303 and theliquid inlet end 3012 and theliquid outlet end 3013 to avoid liquid leakage.

上述是借助第一接头301的两端头柔性连接的结构设计,来提高第一接头301和第二接头302对接冗余的实施例。当然,提升第一接头301、第二接头302对接冗余的方式,并不局限于此。从上文可以得知,第二接头302与第一接头301都在对接过程中,主要是水平方向容易存在偏差。因此,如果能扩大第一接头301、第二接头302在水平方向上的对接范围,同样可以达到提升对接冗余的目的。The above is an embodiment of improving the docking redundancy of the first joint 301 and the second joint 302 by means of the structural design of the flexible connection between the two ends of the first joint 301 . Of course, the manner of improving the docking redundancy of thefirst connector 301 and thesecond connector 302 is not limited to this. It can be seen from the above that thesecond connector 302 and thefirst connector 301 are both in the process of docking, and deviations are likely to occur mainly in the horizontal direction. Therefore, if the docking range of the first joint 301 and the second joint 302 in the horizontal direction can be expanded, the purpose of improving the docking redundancy can also be achieved.

具体而言,如图5和图23所示,在另一种可选的实施例中,第一接头301相对于主体203具有沿水平方向移动的自由度。也就是,第一接头301可在主体203的支撑后板2031上沿水平方向左右移动。这样,当清洁机器人100驶入基站200中位置偏左或偏右,通过第一附接元件3011与第二附接元件3022的磁吸左右,驱动第一接头301在主体203上向左或向右做水平偏置移动,同样可较佳的实现第二接头302与第一接头301的对接。Specifically, as shown in FIG. 5 and FIG. 23 , in another optional embodiment, the first joint 301 has a degree of freedom to move in the horizontal direction relative to themain body 203 . That is, the first joint 301 can move left and right along the horizontal direction on the supportrear plate 2031 of themain body 203 . In this way, when the cleaningrobot 100 drives into thebase station 200 and the position is left or right, the first joint 301 is driven left or right on themain body 203 through the magnetic attraction of thefirst attachment element 3011 and thesecond attachment element 3022. The horizontal offset movement to the right can also preferably realize the butt joint of thesecond connector 302 and thefirst connector 301 .

具体实现方式为:主体203(支撑后板2031)上设有水平导向套306,水平导向套306侧壁设有水平避让孔3061。第一接头301活动穿设在水平避让孔3061中。第一接头301设有水平导向部3015,水平导向部3015可滑动的设在水平导向套306中。其中,支撑后板2031可开设有与水平避让孔3061同乡延伸的水平开口2032,水平导向套306嵌设在水平开口2032中。水平导向套306呈长条形空心壳体结构,其前后侧壁均贯穿设置水平避让孔3061,水平避让孔3061的设置是为了让第一接头301能顺畅的实现水平移动。The specific implementation is as follows: the main body 203 (supporting the rear plate 2031 ) is provided with ahorizontal guide sleeve 306 , and the side wall of thehorizontal guide sleeve 306 is provided with ahorizontal escape hole 3061 . The first joint 301 is movably passed through thehorizontal escape hole 3061 . The first joint 301 is provided with ahorizontal guide portion 3015 , and thehorizontal guide portion 3015 is slidably provided in thehorizontal guide sleeve 306 . The supportrear plate 2031 may be provided with ahorizontal opening 2032 extending in the same direction as thehorizontal escape hole 3061 , and thehorizontal guide sleeve 306 is embedded in thehorizontal opening 2032 . Thehorizontal guide sleeve 306 has an elongated hollow shell structure, andhorizontal avoidance holes 3061 are provided through the front and rear side walls. Thehorizontal avoidance holes 3061 are provided to allow the first joint 301 to smoothly move horizontally.

水平导向部3015与第一接头301的本体大致呈垂直设置,从而第一接头301呈“十”字形结构。通过设置水平导向部3015,可对第一接头301的水平移动起到导向和限位作用。Thehorizontal guide portion 3015 and the body of the first joint 301 are arranged substantially vertically, so that the first joint 301 has a "cross"-shaped structure. By arranging thehorizontal guide portion 3015 , the horizontal movement of the first joint 301 can be guided and limited.

借助上述结构设计,第一接头301可相对主体203沿水平方向向左或向右移动。其中,第一接头301具有一居中位置。为使第一接头301在清洁机器人100完成补液后回归至该居中位置,如图23所示,进一步地,水平导向部3015沿其可移动方向的至少一端与水平导向套306内壁之间设有复位弹簧307,复位弹簧307通过水平导向部3015向第一接头301施加复位力。在一个可选的实施例中,水平导向部3015的两端与水平导向套306内壁之间分别设置复位弹簧307。With the above structural design, the first joint 301 can move left or right relative to themain body 203 in the horizontal direction. Wherein, thefirst connector 301 has a central position. In order to make the first joint 301 return to the central position after thecleaning robot 100 completes the liquid replenishment, as shown in FIG. Thereturn spring 307 applies a restoring force to the first joint 301 through thehorizontal guide portion 3015 . In an optional embodiment, return springs 307 are respectively provided between two ends of thehorizontal guide portion 3015 and the inner wall of thehorizontal guide sleeve 306 .

为了对复位弹簧307进行限位和形状保持,水平导向套306内壁形成有凸起3062,水平导向部3015的端部向内凹陷形成凹槽3016,复位弹簧307的一端套设在凸起3062外,另一端收纳于凹槽3016中。这样,复位弹簧307的外端被凸起3062限制,位置稳定,内端被凹槽3016收纳,在水平导向部3015移动而带动复位弹簧307压缩时,凹槽3016内壁可对复位弹簧307进行扶正,防止复位弹簧307发生弯曲。In order to limit and maintain the shape of thereturn spring 307, aprotrusion 3062 is formed on the inner wall of thehorizontal guide sleeve 306, the end of thehorizontal guide portion 3015 is recessed inward to form agroove 3016, and one end of thereturn spring 307 is sleeved outside theprotrusion 3062 , and the other end is received in thegroove 3016 . In this way, the outer end of thereturn spring 307 is restricted by theprotrusion 3062, the position is stable, and the inner end is accommodated by thegroove 3016. When thehorizontal guide portion 3015 moves to drive thereturn spring 307 to compress, the inner wall of thegroove 3016 can centralize thereturn spring 307 , to prevent thereturn spring 307 from bending.

在复位弹簧307的数量为一个的实施例中,复位弹簧307的两端分别与水平导向部3015的端部和水平导向套306内壁固定连接。复位弹簧307处于自然伸长状态时,第一接头301处于居中位置。当第一接头301朝向或背离复位弹簧307所在侧移动时,复位弹簧307被压缩或拉伸,实现蓄能。在完成补液后,第二接头302与第一接头301脱离,复位弹簧307蓄积的弹性势能释放,推动或拉动第一接头301恢复至居中位置。In the embodiment in which the number of return springs 307 is one, both ends of thereturn spring 307 are respectively fixedly connected to the end of thehorizontal guide portion 3015 and the inner wall of thehorizontal guide sleeve 306 . When thereturn spring 307 is in a natural extension state, the first joint 301 is in the center position. When the first joint 301 moves toward or away from the side where thereturn spring 307 is located, thereturn spring 307 is compressed or stretched to achieve energy storage. After the liquid replenishment is completed, the second joint 302 is disengaged from the first joint 301 , the elastic potential energy accumulated by thereturn spring 307 is released, and the first joint 301 is pushed or pulled to return to the center position.

在复位弹簧307的数量为两个的实施例中,两个复位弹簧307的规格和弹性系数一致。当第一接头301处于居中位置时,两个复位弹簧307均处于压缩状态,或者均处于拉伸状态。当第一接头301朝向其中一个复位弹簧307(例如右侧的复位弹簧307)所在侧移动时,该侧复位弹簧307被压缩,另一侧复位弹簧307(左侧的复位弹簧307)被拉伸,两个复位弹簧307均蓄能。在完成补液后,第二接头302与第一接头301脱离,两个复位弹簧307蓄积的弹性势能释放,共同推动或拉动第一接头301恢复至居中位置。In the embodiment in which the number of return springs 307 is two, the specifications and elastic coefficients of the two return springs 307 are the same. When the first joint 301 is in the center position, both return springs 307 are in a compressed state, or both are in a tensioned state. When the first joint 301 moves toward the side where one of the return springs 307 (for example, thereturn spring 307 on the right) is located, thereturn spring 307 on the side is compressed, and thereturn spring 307 on the other side (thereturn spring 307 on the left) is stretched , the two return springs 307 are both charged. After the liquid replenishment is completed, the second joint 302 is disengaged from the first joint 301, the elastic potential energy accumulated by the two return springs 307 is released, and the first joint 301 is jointly pushed or pulled to return to the center position.

在上述第一接头301可水平移动的实施例中,第一接头301可整体采用刚性管的结构设计。在上述两个实施例中,第一接头301用于与第二接头302插接的端部可采用锥形结构设计,以便与第二接头302的插接槽3023(下文介绍)的配合。In the above-mentioned embodiment in which the first joint 301 can move horizontally, the first joint 301 can adopt the structural design of a rigid tube as a whole. In the above two embodiments, the end of thefirst connector 301 for plugging with thesecond connector 302 can be designed with a tapered structure so as to fit with the insertion groove 3023 (described below) of thesecond connector 302 .

如此,采用第一附接元件3011与第二附接元件3022之间的磁吸力来实现第一接头301与第二接头302的对接,使得清洁机器人100在回归基站200过程中,第二接头302能主动寻找与第一接头301的对接。从而,不仅可以实现液流通道的密封,而且可提高对接效率,且对接效果较佳。In this way, the magnetic attraction between thefirst attachment element 3011 and thesecond attachment element 3022 is used to realize the docking of the first joint 301 and the second joint 302 , so that when the cleaningrobot 100 returns to thebase station 200 , the second joint 302 The docking with thefirst connector 301 can be actively sought. Therefore, not only the sealing of the liquid flow channel can be achieved, but also the docking efficiency can be improved, and the docking effect is better.

由于清洁机器人100需在工作表面移动以执行清洁任务,因此,设置在清洁机器人100上的第二接头302优选不能凸出机身101的外壁面,以尽量减少与周围障碍物的干涉。如图19所示,第二接头302包括一撞板3021,撞板3021设在清洁机器人100的机身101上,并优选与机身101外壁平齐。撞板3021向内凹陷形成插接槽3023,后端形成插接头3024,以便于与软管118连接。具体的,软管118可套接在插接头3024外,并通过上文所述的方式与插接头3024实现轴向固定。Since thecleaning robot 100 needs to move on the work surface to perform cleaning tasks, the second joint 302 disposed on thecleaning robot 100 preferably cannot protrude from the outer wall of thefuselage 101 to minimize interference with surrounding obstacles. As shown in FIG. 19 , the second joint 302 includes astriker 3021 , and thestriker 3021 is disposed on thebody 101 of thecleaning robot 100 and preferably flush with the outer wall of thebody 101 . Thestriking plate 3021 is recessed inward to form aplug slot 3023 , and the rear end forms aplug connector 3024 to facilitate connection with thehose 118 . Specifically, thehose 118 can be sleeved outside theplug connector 3024, and can be axially fixed with theplug connector 3024 in the manner described above.

当然,插接槽3023和插接头3024的设置并不仅限于上述实施例。在另一个可行的实施例中,可以将插接槽3023和插接头3024的设置位置对调。也就是,插接槽3023设在第一接头301上,插接头3024设在第二接头302上。简言之,第一接头301设置插接槽3023和插接头3024其中之一,第二接头302设置插接槽3023和插接头3024其中之另一。Of course, the arrangement of theplug slot 3023 and theplug connector 3024 is not limited to the above embodiment. In another feasible embodiment, the setting positions of theplug slot 3023 and theplug connector 3024 can be reversed. That is, theplug slot 3023 is provided on thefirst connector 301 , and theplug connector 3024 is provided on thesecond connector 302 . In short, thefirst connector 301 is provided with one of thesocket 3023 and thesocket 3024 , and thesecond socket 302 is provided with the other of thesocket 3023 and thesocket 3024 .

第二附接元件3022可固定设置在撞板3021背对第一接头301的一侧,即背侧。固定方式可以为:撞板3021的背侧设有容置槽,第二附接元件3022固定在容置槽中。在一些可选的实施例中,第二附接元件3022可以为圆环状,则容置槽相应的为环形槽,第二附接元件3022嵌设在容置槽中。或者,在另一些可选的实施例中,第二附接元件3022为多个游离的块体结构,容置槽为多个且沿周向间隔排布,多个第二附接元件3022分别嵌设在对应的容置槽中。亦或者,在再一些可选的实施例中,第二附接元件3022为磁性元件,撞板3021由可磁化材料例如铁、钴、镍制成,则第二附接元件3022可通过磁力吸附在撞板3021上。Thesecond attachment element 3022 may be fixedly disposed on the side of thestriker plate 3021 facing away from the first joint 301, ie, the back side. The fixing method can be as follows: the back side of thestrike plate 3021 is provided with an accommodating groove, and thesecond attachment element 3022 is fixed in the accommodating groove. In some optional embodiments, thesecond attachment element 3022 may be annular, the accommodating groove is correspondingly an annular groove, and thesecond attachment element 3022 is embedded in the accommodating groove. Or, in some other optional embodiments, thesecond attachment elements 3022 are multiple free block structures, the accommodating grooves are multiple and are arranged at intervals along the circumferential direction, and the multiplesecond attachment elements 3022 are respectively Embedded in the corresponding accommodating groove. Or, in some further optional embodiments, thesecond attachment element 3022 is a magnetic element, thestriker 3021 is made of magnetizable material such as iron, cobalt, nickel, then thesecond attachment element 3022 can be attracted by magnetic force Onstrike plate 3021.

同上,第一附接元件3011固定设置在出液端头3013背对第二接头302的一侧,即背侧。固定方式可与上述第二附接元件3022与撞板3021的固定方式相同或相似。在一些实施例中,为避免第一附接元件3011从出液端头3013上脱离,出液端头3013的背端设有对第一附接元件3011进行限位的止退勾3017。Same as above, thefirst attachment element 3011 is fixedly disposed on the side of theliquid outlet end 3013 that faces away from the second joint 302, ie, the back side. The securing manner may be the same as or similar to the securing manner of thesecond attachment element 3022 and thestriker plate 3021 described above. In some embodiments, in order to prevent thefirst attachment element 3011 from being detached from theliquid outlet end 3013 , the back end of theliquid outlet end 3013 is provided with abackstop hook 3017 for limiting the position of thefirst attachment element 3011 .

在一个优选地实施例中,为起到自动找正的作用,第一附接元件3011和第二附接元件3022优选为圆环形,且第一附接元件3011和第二附接元件3022的内径和外径分别相等。In a preferred embodiment, in order to play the role of automatic alignment, thefirst attachment element 3011 and thesecond attachment element 3022 are preferably annular, and thefirst attachment element 3011 and thesecond attachment element 3022 The inner and outer diameters are equal respectively.

出液端头3013的前端形成插接端3018,与插接槽3023相适配。插接端3018插入插接槽3023中,即可实现第一接头301与第二接头302的连接。The front end of theliquid outlet end 3013 forms aplug end 3018 , which is matched with theplug groove 3023 . When theplug end 3018 is inserted into theplug slot 3023, the connection between thefirst connector 301 and thesecond connector 302 can be realized.

为提高第一接头301、第二接头302对接处的密封,避免液体渗漏,第一接头301或第二接头302上设有密封件308,密封件308在第一接头301与第二接头302处于配接状态时密封两者的接合处。具体而言,密封件308可以包括但不限于O型密封圈、K型密封圈或F型密封圈,密封件308套设在插接端3018外。当插接端3018插入插接槽3023中,在第一附接元件3011与第二附接元件3022之间的磁吸力作用下,密封件308被压缩膨胀,从而密封插接端3018与插接槽3023之间的缝隙。In order to improve the sealing of the butt joint between the first joint 301 and the second joint 302 and avoid liquid leakage, the first joint 301 or the second joint 302 is provided with a sealingmember 308 , and the sealingmember 308 is between the first joint 301 and the second joint 302 Seal the junction of the two when in the mated state. Specifically, the sealingmember 308 may include, but is not limited to, an O-shaped sealing ring, a K-shaped sealing ring or an F-shaped sealing ring, and the sealingmember 308 is sleeved outside theplug end 3018 . When theplug end 3018 is inserted into theplug slot 3023, under the action of the magnetic attraction between thefirst attachment element 3011 and thesecond attachment element 3022, the sealingmember 308 is compressed and expanded, thereby sealing theplug end 3018 with the plug Gap betweengrooves 3023.

进一步地,插接槽3023中设有吸水材料3019,吸水材料3019可以包括任意具有柔性的多孔介质,例如海绵。当第一接头301与第二接头302处于如图20所示的配接状态时,在第一附接元件3011与第二附接元件3022之间的磁吸力作用下,吸水材料3019被插接端3018挤压而处于压缩状态。当第一接头301与第二接头302处于如图19所示的分离状态时,吸水材料3019恢复原状,将插接槽3023内剩余的极少量清洁溶液完全吸收,保证第一接头301和第二接头302内不会有液滴,进而避免清洁机器人100与基站200脱离时第一接头301有水流出,进而导致基站200中的电路短路或者基站200中的金属件生锈,也可避免清洁机器人100在执行清洁作业过程中,残留在第二接头302内的液体滴落在工作表面上。Further, a water-absorbingmaterial 3019 is provided in theinsertion groove 3023, and the water-absorbingmaterial 3019 may include any flexible porous medium, such as sponge. When thefirst connector 301 and thesecond connector 302 are in the mating state as shown in FIG. 20 , thewater absorbing material 3019 is inserted under the action of the magnetic attraction between thefirst attachment element 3011 and thesecond attachment element 3022End 3018 is squeezed into a compressed state. When thefirst connector 301 and thesecond connector 302 are in the separated state as shown in FIG. 19 , the water-absorbingmaterial 3019 returns to its original state, and completely absorbs a very small amount of cleaning solution remaining in theinsertion groove 3023 to ensure that thefirst connector 301 and thesecond connector 301 are completely separated. There will be no droplets in the joint 302, thereby preventing water from flowing out of the first joint 301 when the cleaningrobot 100 is separated from thebase station 200, thereby causing a short circuit in thebase station 200 or rusting of metal parts in thebase station 200, which can also prevent the cleaning robot. 100 During the cleaning operation, the liquid remaining in the second joint 302 drips onto the work surface.

为进一步在完成补液后,将留存在对接装置300中的液体抽回,在完成补液后,基站控制器控制第二泵2082反向旋转预定时间。具体的,清洁机器人100回归到基站200中后,基站200向机器人箱体103中加液。当液位传感器116检测到机器人箱体103中的液位加到一定阀值后,清洁机器人100通过例如红外、蓝牙等传感器向基站200发送停止加液的信号。当基站200接收到信号后,控制第一泵2081关闭,第二泵2082启动反转一定时间,将残留在对接装置300的液体清空。In order to further withdraw the liquid remaining in thedocking device 300 after completing the liquid replenishment, the base station controller controls thesecond pump 2082 to reversely rotate for a predetermined time after the completion of the liquid replenishment. Specifically, after thecleaning robot 100 returns to thebase station 200 , thebase station 200 adds liquid to therobot box 103 . When theliquid level sensor 116 detects that the liquid level in therobot box 103 reaches a certain threshold, the cleaningrobot 100 sends a signal to stop adding liquid to thebase station 200 through sensors such as infrared and Bluetooth. When thebase station 200 receives the signal, it controls thefirst pump 2081 to be turned off, and thesecond pump 2082 is activated to reverse for a certain period of time, so as to empty the liquid remaining in thedocking device 300 .

已知的,基站控制器控制第二泵2082正向旋转,为向清洁机器人100补液操作。而完成补液后,控制第二泵2082反转预定时间,是为了将对接装置300中残留的液体回抽,防止对接装置300内的液体渗漏,避免对接装置300中存液而滴落在基站200或工作表面上。It is known that the base station controller controls thesecond pump 2082 to rotate in the forward direction, in order to replenish liquid to thecleaning robot 100 . After the liquid replenishment is completed, thesecond pump 2082 is controlled to reverse for a predetermined time, in order to withdraw the liquid remaining in thedocking device 300, prevent the liquid leakage in thedocking device 300, and prevent the liquid stored in thedocking device 300 from dripping on thebase station 200 or on the work surface.

在本实施例中,上述预定时间可根据实际情况进行设定,以将对接装置300中的液体至少部分抽回为准,例如1~5s,本实施例对此不作唯一限定。In this embodiment, the above-mentioned predetermined time can be set according to actual conditions, and is subject to at least partially withdrawing the liquid in thedocking device 300 , for example, 1-5 s, which is not limited in this embodiment.

结合图8至图14所示,在一个实施例中,对接装置300与机器人箱体103之间设有第三防水透气装置113和第三单向阀114。具体的,结合图8所示,软管118上设置另一个三通接头112,第三防水透气装置113设在该三通接头112上。第三防水透气装置113可以为防水透水阀,位于对接装置300与第三单向阀114之间,第三单向阀114抑制清洁溶液由机器人箱体103向对接装置300的流通。8 to 14 , in one embodiment, a third waterproof and ventilatingdevice 113 and a third one-way valve 114 are provided between thedocking device 300 and therobot box 103 . Specifically, as shown in FIG. 8 , another tee joint 112 is provided on thehose 118 , and the third waterproof and ventilatingdevice 113 is provided on thetee joint 112 . The third waterproof and ventilatingdevice 113 may be a waterproof and permeable valve, located between thedocking device 300 and the third one-way valve 114 . The third one-way valve 114 inhibits the circulation of the cleaning solution from therobot box 103 to thedocking device 300 .

由于第三单向阀114的存在,在第二泵2082反抽过程中,液体不会从机器人箱体103中抽出,而是由第三防水透气装置113从外界吸入空气,来平衡反抽时带来的压差。当反抽动作执行完毕后,补充清洁溶液过程彻底完成。此时清洁机器人100方才从基站200中驶出,回到暂停工作的断点位置继续工作。Due to the existence of the third one-way valve 114, during the reverse pumping process of thesecond pump 2082, the liquid will not be pumped out from therobot box 103, but the third waterproof and ventilatingdevice 113 will inhale air from the outside to balance the reverse pumping process pressure difference. When the anti-pumping action is completed, the process of replenishing the cleaning solution is completely completed. At this time, the cleaningrobot 100 just drove out of thebase station 200 and returned to the position where the work was suspended and continued to work.

在基站200中设置两个腔体,即第一腔体201和第二腔体202的实施例中,对接装置300中留存的液体为混合溶液。为避免该混合溶液被反抽至其中任意一个或两个腔体,而导致两个腔体中原本盛放的液体(清洁液、水)被污染,如图14所示,在一个可选的实施例中,供液组件207还包括:缓存箱体2076,设在汇流管路2073上,位于输入端2074与第二泵2082之间。进一步地,汇流管路2073上还设由位于缓存箱体2076与输入端2074之间的第四单向阀2077,第四单向阀2077抑制液体由缓存箱体2076向输入端2074的流通。In the embodiment where thebase station 200 is provided with two cavities, namely thefirst cavity 201 and thesecond cavity 202 , the liquid retained in thedocking device 300 is a mixed solution. In order to prevent the mixed solution from being pumped back to any one or both of the chambers, causing the liquid (cleaning liquid, water) originally contained in the two chambers to be contaminated, as shown in Figure 14, in an optional In the embodiment, theliquid supply assembly 207 further includes: abuffer tank 2076 , which is arranged on theconfluence pipeline 2073 and located between theinput end 2074 and thesecond pump 2082 . Further, a fourth one-way valve 2077 located between thebuffer tank 2076 and theinput end 2074 is further provided on theconfluence pipeline 2073 . The fourth one-way valve 2077 inhibits the flow of liquid from thebuffer tank 2076 to theinput end 2074 .

这样,第二泵2082反转时,对接装置300中的液体(混合溶液)被反抽至缓存箱体2076中。并且,由于第四单向阀2077的存在的限流作用,被反抽至缓存箱体2076中的液体不会被进一步反抽至第一腔体201和/或第二腔体202中,进而保证第一腔体201和第二腔体202中的液体的纯净。In this way, when thesecond pump 2082 is reversed, the liquid (mixed solution) in thedocking device 300 is pumped back into thebuffer tank 2076 . In addition, due to the restrictive effect of the existence of the fourth one-way valve 2077, the liquid pumped back into thebuffer tank 2076 will not be further pumped back into thefirst cavity 201 and/or thesecond cavity 202, and further The purity of the liquid in thefirst cavity 201 and thesecond cavity 202 is guaranteed.

同样的,为平衡内外压差,缓存箱体2076上可设由平衡装置,包括设在缓存箱体2076顶壁上的孔、设在缓存箱体2076的壁上任意位置的防水透气阀。Similarly, in order to balance the pressure difference between the inside and outside, thebuffer box 2076 can be provided with a balancing device, including a hole on the top wall of thebuffer box 2076, and a waterproof vent valve arranged at any position on the wall of thebuffer box 2076.

为了在确保第一接头301与第二接头302处于完全对接状态之后方才及进行补液操作,第一接头301或第二接头302设有对接检测元件309,用于检测第一接头301与第二接头302是否对接成功。如图19所示,在一个具体的实施例中,对接检测元件309设在第二接头302上,具体为设在撞板3021上,跟随清洁机器人100一起运动。或者,在另一个可选的实施例中,对接检测元件309也可以设置在基站200上。To ensure that thefirst connector 301 and thesecond connector 302 are in a fully docked state, the fluid replacement operation can be performed, thefirst connector 301 or thesecond connector 302 is provided with adocking detection element 309 for detecting thefirst connector 301 and the second connector. 302 Whether the connection is successful. As shown in FIG. 19 , in a specific embodiment, thedocking detection element 309 is provided on the second joint 302 , specifically on thestrike plate 3021 , and moves together with the cleaningrobot 100 . Or, in another optional embodiment, thedocking detection element 309 may also be provided on thebase station 200 .

在本实施例中,所述“对接成功”包括:第一接头301与第二接头302完成对接,并且第一接头301和第二接头302之间密封。其中,第一接头301与第二接头302是否完成对接,可在第一接头301与第二接头302对接后,由对接检测元件309检测第一接头301、第二接头302之间的距离是否达到设定阈值来判定。当第一接头301、第二接头302对接成功后,密封件308被挤压变形,实现对第一接头301、第二接头302的密封。In this embodiment, the “successful docking” includes: the first joint 301 and the second joint 302 are docked, and the first joint 301 and the second joint 302 are sealed. Wherein, to determine whether thefirst connector 301 and thesecond connector 302 are docked, after thefirst connector 301 and thesecond connector 302 are docked, thedocking detection element 309 can detect whether the distance between thefirst connector 301 and thesecond connector 302 reaches Set a threshold to judge. After the first joint 301 and the second joint 302 are successfully connected, the sealingmember 308 is squeezed and deformed, so as to realize the sealing of the first joint 301 and thesecond joint 302 .

参照上文描述,对接检测元件309可采用任何合适的现有构造,例如各种传感器、光学式、声学式、机械式或电磁式检测元件等,本实施例对此不作限定。只要能够检测第一接头301与第二接头302之间的距离,均是可行的。Referring to the above description, thedocking detection element 309 may adopt any suitable existing structure, such as various sensors, optical, acoustic, mechanical or electromagnetic detection elements, etc., which are not limited in this embodiment. It is feasible as long as the distance between the first joint 301 and the second joint 302 can be detected.

例如,在一个具体的实施例中,对接检测元件309可以为超声检测元件,设在第二接头302的撞板3021上,包括超声发射单元和超声接收单元。超声发射单元向第一接头301发射探测超声,探测超声被第一接头301或基站200的支撑后板2031反射回来,被超声接收单元所接收。根据超声发射与接收的时间差,计算第一接头301与第二接头302之间的距离。当计算得到的距离达到设定的阈值,则说明清洁机器人100已在基站200中停稳,第一接头301与第二接头302对接完成。反之,如果计算得到的距离并未达到设定阈值,则说明清洁机器人100在基站200中尚未停稳,第一接头301与第二接头302仍处于对接过程中,第一接头301、第二接头302相对运动。For example, in a specific embodiment, thedocking detection element 309 may be an ultrasonic detection element, which is provided on thestrike plate 3021 of the second joint 302 and includes an ultrasonic transmitting unit and an ultrasonic receiving unit. The ultrasonic transmitting unit transmits detection ultrasound to the first joint 301 , and the detection ultrasound is reflected back by the first joint 301 or the support backplate 2031 of thebase station 200 and received by the ultrasonic receiving unit. According to the time difference between ultrasonic transmission and reception, the distance between the first joint 301 and the second joint 302 is calculated. When the calculated distance reaches the set threshold, it means that the cleaningrobot 100 has stopped in thebase station 200 , and the connection between thefirst connector 301 and thesecond connector 302 is completed. On the other hand, if the calculated distance does not reach the set threshold, it means that the cleaningrobot 100 has not stopped in thebase station 200, the first joint 301 and the second joint 302 are still in the process of docking, and the first joint 301 and the second joint 302 Relative motion.

对接检测元件309与基站控制器通讯连接。在一些实施例中,当对接检测元件309设在第一接头301上,也就是清洁机器人100上,对接检测元件309可与机器人控制器通讯连接,机器人控制器再与基站控制器通讯连接。在另一些实施例中,但对接检测元件309设在第二接头302上,也就是基站200上,对接检测元件309可直接与基站控制器通讯连接。Thedocking detection element 309 is connected in communication with the base station controller. In some embodiments, when thedocking detection element 309 is disposed on thefirst connector 301 , that is, the cleaningrobot 100 , thedocking detection element 309 can be communicatively connected to the robot controller, and the robot controller is then communicatively connected to the base station controller. In other embodiments, thedocking detection element 309 is provided on thesecond connector 302, that is, thebase station 200, and thedocking detection element 309 can be directly connected to the base station controller in communication.

从而,对接检测元件309可将检测结果提供给基站控制器。基站控制器基于对接检测元件309的检测结果,控制基站200是否向清洁机器人100供液。具体的,当对接检测元件309的检测结果为是时,说明第一接头301与第二接头302对接成功,基站控制器控制比例控制组件208操作以向清洁机器人100的机器人箱体补液。相反,当对接检测元件309的检测结果为否时,说明第一接头301与第二接头302并未对接成功,基站200不向清洁机器人100供液。Thus, thedocking detection element 309 can provide the detection result to the base station controller. The base station controller controls whether thebase station 200 supplies liquid to thecleaning robot 100 based on the detection result of thedocking detection element 309 . Specifically, when the detection result of thedocking detection element 309 is yes, it means that thefirst connector 301 and thesecond connector 302 are successfully docked, and the base station controller controls theproportional control component 208 to operate to replenish the robot tank of thecleaning robot 100 . On the contrary, when the detection result of thedocking detection element 309 is negative, it means that thefirst connector 301 and thesecond connector 302 are not connected successfully, and thebase station 200 does not supply liquid to thecleaning robot 100 .

在一些实施例中,主体203设有第三在位检测元件,用于检测基站200上是否停靠清洁机器人100。具体的,第三在位检测元件设在停放位204或者支撑后板2031上,具体构造可参照上文描述,在此不作赘述。第三在位检测元件可与基站控制器通讯连接,也可以通过机器人控制器与基站控制器通讯连接。In some embodiments, themain body 203 is provided with a third presence detection element for detecting whether the cleaningrobot 100 is parked on thebase station 200 . Specifically, the third in-position detection element is disposed on theparking position 204 or the supportrear plate 2031 , and the specific structure can refer to the above description, which is not repeated here. The third in-position detection element can be communicatively connected to the base station controller, or can be communicatively connected to the base station controller through the robot controller.

当第三在位检测元件的检测结果为是时,基站控制器控制比例控制组件208操作以向清洁机器人100补充清洁溶液。进一步地,只有在第三在位检测元件检测到清洁机器人100为停靠加水/充电状态,以及对接检测元件309检测到第一接头301、第二接头302对接成功两个条件同时满足时,才向清洁机器人100补液。当第三在位检测元件的检测结果为否时,基站控制器控制比例控制组件208停止向清洁机器人100补充清洁溶液。该实施例的适用场景包括:清洁机器人100工作完成后,会回到基站200,基站200会及时给清洁机器人100补充清洁溶液。这样的好处是,清洁机器人100下次工作时,保证机器人箱体103内充满清洁溶液。When the detection result of the third presence detection element is yes, the base station controller controls theproportional control assembly 208 to operate to replenish the cleaning solution to thecleaning robot 100 . Further, only when the third in-position detection element detects that the cleaningrobot 100 is in the docking water/charging state, and thedocking detection element 309 detects that the first joint 301 and the second joint 302 are successfully docked, the two conditions are met simultaneously.Cleaning robot 100 rehydration. When the detection result of the third presence detection element is negative, the base station controller controls theproportional control component 208 to stop replenishing the cleaning solution to thecleaning robot 100 . The applicable scenarios of this embodiment include: after thecleaning robot 100 completes its work, it will return to thebase station 200, and thebase station 200 will replenish the cleaning solution to thecleaning robot 100 in time. The advantage of this is that when the cleaningrobot 100 works next time, it is ensured that therobot box 103 is filled with the cleaning solution.

进一步地,基站控制器和/或机器人控制器连接提醒单元。当第三在位检测元件的检测结果为是时,基站控制器和/或机器人控制器控制所述提醒单元操作。籍此,在整个补充清洁溶液的过程中,可通过APP、机器人面板、基站面板、语音提示等方法告诉用户,不要将清洁机器人100从基站200中强行取出。如果用户由于某些原因强行从基站200中取出清洁机器人100,第二泵2082会停止工作、并反抽一段较短时间,避免液体滴落在基站200上。Further, the base station controller and/or the robot controller are connected to the reminder unit. When the detection result of the third presence detection element is yes, the base station controller and/or the robot controller controls the reminding unit to operate. In this way, during the whole process of replenishing the cleaning solution, the user can be told through the APP, the robot panel, the base station panel, voice prompts and other methods not to forcibly remove thecleaning robot 100 from thebase station 200 . If the user forcibly removes the cleaningrobot 100 from thebase station 200 for some reason, thesecond pump 2082 will stop working and pump back for a short period of time to avoid liquid dripping on thebase station 200 .

承接上文描述,机器人箱体103中设有与机器人控制器连接的液位传感器116。机器人控制器在液位传感器116检测到机器人箱体103中清洁溶液的液位低于下限阈值时控制清洁机器人100回归至基站200补充清洁溶液。相应的,当液位传感器116检测到所述机器人箱体103中清洁溶液的液位高于上限阈值时,基站控制器基于机器人控制器发送的停止补液的控制指令而控制比例控制组件208停止工作。Following the above description, therobot box 103 is provided with aliquid level sensor 116 connected to the robot controller. The robot controller controls the cleaningrobot 100 to return to thebase station 200 to replenish the cleaning solution when theliquid level sensor 116 detects that the liquid level of the cleaning solution in therobot box 103 is lower than the lower threshold. Correspondingly, when theliquid level sensor 116 detects that the liquid level of the cleaning solution in therobot box 103 is higher than the upper limit threshold, the base station controller controls theproportional control component 208 to stop working based on the control instruction for stopping the liquid replenishment sent by the robot controller. .

在本实施例中,上限阈值和下限阈值可根据实际情况进行设定,例如,上限阈值可以为机器人箱体103高度的95%,上限阈值可以为机器人箱体103高度的5%,本实施例对此不作唯一限定。In this embodiment, the upper limit threshold and the lower limit threshold can be set according to actual conditions. For example, the upper limit threshold can be 95% of the height of therobot box 103 , and the upper limit threshold can be 5% of the height of therobot box 103 . This embodiment There is no unique limitation on this.

如图9至图14所示意的实施例中,比例控制组件208采用至少两个泵,来实现液体的供应。在上述实施例中,泵设在基站200中,相当于将液体打压至清洁机器人100中。当然,在其他可行的实施例中,可以将泵设在清洁机器人100上,采用抽吸的方式将液体抽入清洁机器人100中。In the embodiment shown in FIGS. 9-14 , theproportional control assembly 208 employs at least two pumps to supply the liquid. In the above embodiment, the pump is provided in thebase station 200 , which is equivalent to pressing the liquid into the cleaningrobot 100 . Of course, in other feasible embodiments, a pump may be provided on thecleaning robot 100, and the liquid may be sucked into the cleaningrobot 100 by means of suction.

具体的,如图15至图18所示,在将泵设在清洁机器人100上的实施例中,相较于如图9至图14所示的在基站200中设置两个泵的实施例而言,清洁机器人100进一步包含液流输送组件115。在两个实施例中,清洁机器人100所包含的其他结构,例如:机身101、移动模块、清洁模块102、机器人箱体103,以及其他必要结构均相同,可参照上文描述,在此不作赘述。Specifically, as shown in FIGS. 15 to 18 , in the embodiment in which the pump is provided on thecleaning robot 100 , compared with the embodiment in which two pumps are provided in thebase station 200 as shown in FIGS. 9 to 14 , the In other words, the cleaningrobot 100 further includes afluid delivery assembly 115 . In the two embodiments, other structures included in thecleaning robot 100 , such as thebody 101 , the moving module, thecleaning module 102 , therobot box 103 , and other necessary structures are the same, which can be referred to the above description, and will not be described here. Repeat.

如图15至图18所示,液流输送组件115包括:一个泵体1151、进液管1152、出液管1153、进液单向阀1154和出液单向阀1155。其中,泵体1151相当于上文所述的出液泵110,进液管1152相当于上文所述的软管118,出液管1153即为上文所述的出液管109。在这里,为区分两个不同的实施例,特将相同的结构在不同的实施例中命以不同的名,以示区别。As shown in FIG. 15 to FIG. 18 , theliquid delivery assembly 115 includes: apump body 1151 , aliquid inlet pipe 1152 , aliquid outlet pipe 1153 , a liquidinlet check valve 1154 and a liquidoutlet check valve 1155 . Thepump body 1151 is equivalent to theliquid outlet pump 110 described above, theliquid inlet pipe 1152 is equivalent to the above-mentionedhose 118 , and theliquid outlet pipe 1153 is theliquid outlet pipe 109 described above. Here, in order to distinguish two different embodiments, the same structure is given different names in different embodiments to show the difference.

泵体1151的一个端口(如图15至图18所示的右侧端口)与机器人箱体103连通,另一个端口(如图15至图18所示的左侧端口)连接进液管1152和出液管1153。具体而言,泵体1151的另一个端口可通过三通与进液管1152和出液管1153连接。进液单向阀1154和出液单向阀1155分别设在进液管1152和出液管1153上,其中进液单向阀1154抑制液体由泵体1151向进液管1152的流通,出液单向阀1155抑制液体由出液管1153向泵体1151的流通。One port of the pump body 1151 (the right port shown in FIGS. 15 to 18 ) is communicated with therobot box 103 , and the other port (the left port shown in FIGS. 15 to 18 ) is connected to theliquid inlet pipe 1152 andLiquid outlet pipe 1153. Specifically, the other port of thepump body 1151 can be connected to theliquid inlet pipe 1152 and theliquid outlet pipe 1153 through a tee. The liquidinlet check valve 1154 and the liquidoutlet check valve 1155 are respectively arranged on theliquid inlet pipe 1152 and theliquid outlet pipe 1153, wherein the liquidinlet check valve 1154 inhibits the flow of liquid from thepump body 1151 to theliquid inlet pipe 1152, and the liquid outlet Thecheck valve 1155 inhibits the flow of the liquid from theliquid outlet pipe 1153 to thepump body 1151 .

也就是,进液单向阀1154允许进液管1152中的液体向泵体1151流动,出液单向阀1155允许泵体1151中的向出液管1153流动。出液管1153连接至清洁模块102,以润湿清洁介质。That is, the liquidinlet check valve 1154 allows the liquid in theliquid inlet pipe 1152 to flow toward thepump body 1151 , and the liquidoutlet check valve 1155 allows the liquid in thepump body 1151 to flow toward theliquid outlet pipe 1153 . Theliquid outlet pipe 1153 is connected to thecleaning module 102 to wet the cleaning medium.

此外,相较于如图9至图14所示的实施例而言,本实施例的基站200在某些情况下,可以仅包含一个腔体,即第一腔体201,如图15、图17和图18所示。在两个实施例中,基站200所包含的其他结构,例如:主体203、供液组件207、比例控制组件208和基站控制器,以及其他必要结构均相同,可参照上文描述,在此不作赘述。In addition, compared with the embodiments shown in FIGS. 9 to 14 , in some cases, thebase station 200 of this embodiment may include only one cavity, that is, thefirst cavity 201 , as shown in FIGS. 15 and 14 . 17 and Figure 18. In the two embodiments, other structures included in thebase station 200, such as: themain body 203, theliquid supply component 207, theproportional control component 208, the base station controller, and other necessary structures are the same, which can be referred to the above description, and will not be described here. Repeat.

在基站200仅设置一个腔体,即第一腔体201的实施例中,供液组件207的输出端2075与进液管1152可拆卸连通。具体的可拆卸连接方式,采用上文所述的对接装置300,在此不作赘述。In the embodiment in which thebase station 200 is provided with only one cavity, that is, thefirst cavity 201 , theoutput end 2075 of theliquid supply assembly 207 is detachably communicated with theliquid inlet pipe 1152 . The specific detachable connection method adopts thedocking device 300 described above, which will not be repeated here.

在本实施例中,第一腔体201用于容置液体,该液体可以为水,也可以为事先调制好的清洁溶液。当液体为水时,主要适用于润湿清洁介质、实现湿拖的场景。当液体为清洁溶液时,主要适用于于提升清洁效果或对工作表面进行杀菌消毒的场景。In this embodiment, thefirst cavity 201 is used for accommodating liquid, and the liquid may be water or a pre-prepared cleaning solution. When the liquid is water, it is mainly suitable for wetting the cleaning medium and realizing wet mopping. When the liquid is a cleaning solution, it is mainly suitable for scenarios where the cleaning effect is improved or the work surface is sterilized and disinfected.

如图17和图18所示,清洁机器人100具有工作状态和补液状态。当处于工作状态时(如图18所示意的状态),进液管1152与供液组件207分离,泵体1151被机器人控制器控制正转,进液单向阀1154处于关闭状态,出液单向阀1155处于开启状态,机器人箱体103中的液体被泵体1151泵输从出液管1153排出。As shown in FIGS. 17 and 18 , the cleaningrobot 100 has a working state and a fluid replenishing state. When in the working state (as shown in FIG. 18 ), theliquid inlet pipe 1152 is separated from theliquid supply assembly 207 , thepump body 1151 is controlled by the robot controller to rotate forward, the liquidinlet check valve 1154 is closed, and the liquid outlet only Thedirection valve 1155 is in an open state, and the liquid in therobot box 103 is pumped by thepump body 1151 and discharged from theliquid outlet pipe 1153 .

而当清洁机器人100处于补液状态时(如图17所示意的状态),进液管1152与供液组件207连通,泵体1151被机器人控制器控制反转,进液单向阀1154处于开启状态,出液单向阀1155处于关闭状态,第一腔体201中的液体被泵体1151泵输抽吸至机器人箱体103中。When the cleaningrobot 100 is in the liquid replenishment state (the state shown in FIG. 17 ), theliquid inlet pipe 1152 is communicated with theliquid supply assembly 207 , thepump body 1151 is controlled to be reversed by the robot controller, and the liquidinlet check valve 1154 is in the open state , the liquidoutlet check valve 1155 is in a closed state, and the liquid in thefirst cavity 201 is pumped and sucked by thepump body 1151 into therobot box 103 .

由此可见,在本实施例中,泵体1151既作为补液时的抽吸泵,又作为工作时的动力泵。如此,通过一个泵体1151配合进液单向阀1154和出液单向阀1155的结构设计,使清洁机器人100在补液状态和工作状态之间的切换。从而,相较于如图1至图14所示的在基站200中设置两个泵的实施例而言,本实施例的结构更为简单,造价成本也更低。It can be seen that, in this embodiment, thepump body 1151 serves as both a suction pump during fluid supplementation and a power pump during operation. In this way, apump body 1151 cooperates with the structural design of the liquidinlet check valve 1154 and the liquidoutlet check valve 1155, so that the cleaningrobot 100 can be switched between the liquid replenishment state and the working state. Therefore, compared with the embodiment in which two pumps are arranged in thebase station 200 as shown in FIG. 1 to FIG. 14 , the structure of this embodiment is simpler, and the cost is lower.

如图16所示,在本实施例的其他一些情况下,基站200也可以设置两个腔体,也就是基站200进一步包含第二腔体202,第二腔体202容置的液体与第一腔体201容置的液体不同。例如,如上文描述,第一腔体201用于容置清洁用溶质,例如液态的清洁液、消毒液等。第二腔体202用于容置溶剂,例如水。As shown in FIG. 16 , in other cases of this embodiment, thebase station 200 may also be provided with two cavities, that is, thebase station 200 further includes asecond cavity 202 , and the liquid accommodated in thesecond cavity 202 is the same as thefirst cavity 202 . The liquid accommodated in thecavity 201 is different. For example, as described above, thefirst cavity 201 is used for accommodating cleaning solutes, such as liquid cleaning liquids, disinfecting liquids, and the like. Thesecond cavity 202 is used to accommodate a solvent, such as water.

第一腔体201输出的清洁用溶质与第二腔体202输出的水经供液组件207的输入端2074进入混合区域,并在混合区域(汇流管路2073)混合得到清洁溶液。设在供液组件207上的比例控制组件208控制第一腔体201和第二腔体202排出的液体的流量,实现所需比例或浓度的清洁溶液的获得。与比例控制组件208连接的基站控制器用于控制比例控制组件208操作。其中,基站控制器、比例控制组件208的结构以及控制流量的方案,可参照上文描述,在此不作赘述。The cleaning solute output from thefirst cavity 201 and the water output from thesecond cavity 202 enter the mixing area through theinput end 2074 of theliquid supply assembly 207, and are mixed in the mixing area (confluence line 2073) to obtain a cleaning solution. Theproportion control component 208 provided on theliquid supply component 207 controls the flow rate of the liquid discharged from thefirst cavity 201 and thesecond cavity 202, so as to obtain the cleaning solution of the required proportion or concentration. A base station controller connected toproportional control assembly 208 is used to controlproportional control assembly 208 operation. The structure of the base station controller, theproportional control component 208 and the solution for controlling the flow can be referred to the above description, and will not be repeated here.

下面结合图24介绍本发明实施例的清洗系统的工作过程:The working process of the cleaning system according to the embodiment of the present invention is described below with reference to FIG. 24 :

清洁机器人100启动工作。The cleaningrobot 100 starts work.

清洁机器人100的工作开启,可以为用户触发操作,也可以是清洁机器人100本身自发操作。The work of thecleaning robot 100 is turned on, and the operation can be triggered by the user, or thecleaning robot 100 itself can operate spontaneously.

用户触发操作包括:设在机身101上的机器人面板上设有开启按钮,用户点击触发该开启按钮,清洁机器人100开始工作。或者,用户远程操纵与清洁机器人100通讯连接的客户端(例如,移动智能手机,或者装载在移动智能手机上的APP),控制清洁机器人100开始操作。亦或者,用户远程操纵遥控装置控制清洁机器人100开始操作。The user-triggered operation includes: a robot panel disposed on thebody 101 is provided with a start button, the user clicks and triggers the start button, and thecleaning robot 100 starts to work. Alternatively, the user remotely manipulates a client (eg, a mobile smart phone, or an APP loaded on the mobile smart phone) that is in communication with the cleaningrobot 100 to control the cleaningrobot 100 to start operating. Alternatively, the user remotely controls the remote control device to control the cleaningrobot 100 to start operating.

而清洁机器人100本身自发操作包括:清洁机器人100被设置定时开启工作,例如每天上午10:00开始工作;或者,每周六上午10:00开始工作,等等。The spontaneous operation of thecleaning robot 100 itself includes: the cleaningrobot 100 is set to start working at a time, for example, starting to work at 10:00 am every day; or, starting to work at 10:00 am every Saturday, and so on.

清洁机器人100启动自检程序,检测机器人箱体103中的液量是否低于预设阈值。The cleaningrobot 100 starts a self-check program to detect whether the liquid volume in therobot box 103 is lower than a preset threshold.

清洁机器人100自检程序的开启,可以为机器人控制器基于上述工作开启的指令而触发。机器人箱体103中的液量的检测由液位传感器116来完成。液位传感器116实时检测机器人箱体103中的液体的液位高度,并将检测结果实时提供给清洁人控制器。The starting of the self-checking program of thecleaning robot 100 may be triggered by the robot controller's starting instruction based on the above-mentioned work. The detection of the liquid level in therobot tank 103 is accomplished by theliquid level sensor 116 . Theliquid level sensor 116 detects the liquid level height of the liquid in therobot box 103 in real time, and provides the detection result to the cleaning person controller in real time.

当清洁人控制器基于液位传感器116提供的实时检测结果,判断机器人箱体103的当前液位高于下限阈值时,即检测结果为否,说明清洁机器人100中液体储备充足,控制清洁机器人100执行继续工作的步骤。反之,当清洁人控制器基于液位传感器116提供的实时检测结果,判断机器人箱体103的当前液位低于下限阈值时,即检测结果为是,说明清洁机器人100中液体储备不足,控制清洁机器人100沿最短路径回归基站200。When the cleaner controller judges that the current liquid level of therobot box 103 is higher than the lower threshold value based on the real-time detection result provided by theliquid level sensor 116 , that is, the detection result is no, it means that the liquid reserve in thecleaning robot 100 is sufficient, and thecleaning robot 100 is controlled. Follow the steps to continue working. Conversely, when the cleaner controller determines that the current liquid level of therobot box 103 is lower than the lower threshold based on the real-time detection result provided by theliquid level sensor 116, that is, the detection result is yes, indicating that the liquid reserve in thecleaning robot 100 is insufficient, and thecleaning robot 100 is controlled to clean. Therobot 100 returns to thebase station 200 along the shortest path.

其中,清洁机器人100回归基站200的路径规划为现有技术,本发明在此不作赘述。The planning of the path of thecleaning robot 100 returning to thebase station 200 is in the prior art, and details are not described herein in the present invention.

清洁机器人100在到达基站200后,通过红外、蓝牙、无线等任意现有的已知方式与基站200建立通讯连接,清洁机器人100向基站200发出请求补液的信号。After thecleaning robot 100 arrives at thebase station 200 , it establishes a communication connection with thebase station 200 by any existing known means such as infrared, bluetooth, wireless, etc.

基站200接收到清洁机器人100发来的请求补液的信号后,启动自检程序,检测用于盛放清洁液的第一腔体201是否安装。具体的,通过第一在位检测元件检测基站200的第一安装位上是否安装第一腔体201。当检测结果为否,即基站200中此时未安装第一腔体201,向外发出无第一腔体201的报警信号。具体的,基站控制器控制与之通讯连接的警示单元发出报警信号,通知用户安装第一腔体201。当检测结果为是,即基站200中此时已安装了第一腔体201,基站200继续自检是否安装第二腔体202,具体检测手段参见上述描述,不作赘述。After thebase station 200 receives the signal from the cleaningrobot 100 for requesting liquid replenishment, it starts a self-checking procedure to detect whether thefirst cavity 201 for holding the cleaning liquid is installed. Specifically, whether thefirst cavity 201 is installed on the first installation position of thebase station 200 is detected by the first in-position detection element. When the detection result is negative, that is, thebase station 200 does not have thefirst cavity 201 installed at this time, an alarm signal that there is nofirst cavity 201 is sent to the outside. Specifically, the base station controller controls the alarm unit communicatively connected to it to send out an alarm signal to notify the user to install thefirst cavity 201 . When the detection result is yes, that is, thefirst cavity 201 has been installed in thebase station 200 at this time, thebase station 200 continues to self-check whether thesecond cavity 202 is installed. For the specific detection method, please refer to the above description and will not be repeated.

同样的,当检测结果为否,即基站200中此时未安装第二腔体202,向外发送无第二腔体202的报警信号,通知用户安装第二腔体202。当检测结果为是,即基站200中此时已安装了第二腔体202,基站200继续自检第二腔体202中是否有水。具体的,通过液位传感器205来检测第二腔体202中的液位高度来判定是否有有水。Similarly, when the detection result is negative, that is, thebase station 200 does not have thesecond cavity 202 installed at this time, an alarm signal of the absence of thesecond cavity 202 is sent out to notify the user to install thesecond cavity 202 . When the detection result is yes, that is, thesecond cavity 202 has been installed in thebase station 200 at this time, thebase station 200 continues to self-check whether there is water in thesecond cavity 202 . Specifically, theliquid level sensor 205 is used to detect the liquid level height in thesecond cavity 202 to determine whether there is water.

同样的,当检测结果为否,即第二腔体202中此时无水,向外发送第二腔体202中无水的报警信号,通知用户向第二腔体202中加水。在此期间,清洁机器人100回归至基站200待机。当检测结果为是,即第二腔体202中有水,清洁机器人100驶入基站200并停放在停放位204。Similarly, when the detection result is no, that is, there is no water in thesecond cavity 202 at this time, an alarm signal that there is no water in thesecond cavity 202 is sent to the outside to notify the user to add water to thesecond cavity 202 . During this period, the cleaningrobot 100 returns to thebase station 200 to stand by. When the detection result is yes, that is, there is water in thesecond cavity 202 , the cleaningrobot 100 drives into thebase station 200 and parks at theparking position 204 .

对接检测元件309检测是否对接成功。具体的,设在基站200上的对接检测元件309开启工作,检测第一接头301与第二接头302是否对接成功。对接检测元件309将检测结构实时提供给基站控制器。Thedocking detection element 309 detects whether the docking is successful. Specifically, thedocking detection element 309 provided on thebase station 200 is turned on to detect whether thefirst connector 301 and thesecond connector 302 are successfully connected. Thedocking detection element 309 provides the detection structure to the base station controller in real time.

当基站控制器基于对接检测元件309提供的检测结果,判断第一接头301与第二接头302未对接成功时,清洁机器人100后退进行复数次重新对接操作。在此期间,基站控制器控制比例控制组件208暂不执行补液操作。在进行复数次例如三次重新对接操作过程中,对接检测元件309实时检测第一接头301与第二接头302是否对接成功。如若再次检测未对接成功,则中断加液流程,清洁机器人100停机报警,此时用户介入检查。如若检再次的检测结果显示第一接头301、第二接头302对接成功,则清洁机器人100向基站200发送对接成功的信号。When the base station controller determines that thefirst connector 301 and thesecond connector 302 are not successfully connected based on the detection result provided by thedocking detection element 309 , the cleaningrobot 100 backs up to perform multiple re-docking operations. During this period, the base station controller controls theproportional control component 208 not to perform the liquid replenishment operation temporarily. During the re-docking operation for several times, for example, three times, thedocking detection element 309 detects in real time whether thefirst connector 301 and thesecond connector 302 are successfully docked. If the connection is not successfully detected again, the liquid adding process is interrupted, the cleaningrobot 100 stops and alarms, and the user intervenes in the inspection at this time. If the detection result of the second inspection shows that thefirst connector 301 and thesecond connector 302 are successfully connected, the cleaningrobot 100 sends a signal of the successful connection to thebase station 200 .

在接收到对接成功的信号后,基站200开始按照设定的配比向机器人箱体103加液。在加液之前,用户可通过输入装置执行调整或修改清洁溶液配比比例参数。基站200根据输入的配比比例参数,控制比例控制组件208输出相应流量的清洁用溶质和溶质。After receiving the successful docking signal, thebase station 200 starts to add liquid to therobot box 103 according to the set ratio. Before adding liquid, the user can adjust or modify the cleaning solution ratio parameters through the input device. Thebase station 200 controls theproportional control component 208 to output the cleaning solute and the solute of the corresponding flow according to the input ratio parameter.

在基站200向清洁机器人100加液的过程中,与基站控制器和/或机器人控制器通讯连接的提醒单元被控制操作,通过语音播报、文字显示、灯光闪烁等方式向外发出提示信号,以提醒用户不要将第一腔体201、第二腔体202拔出。During the process of adding liquid from thebase station 200 to thecleaning robot 100, the reminder unit that is in communication with the base station controller and/or the robot controller is controlled to operate, and sends out a reminder signal through voice broadcast, text display, light flashing, etc. The user is reminded not to pull out thefirst cavity 201 and thesecond cavity 202 .

在加液过程中,应对不同异常情况时,有不同的处置措施。In the process of adding liquid, there are different measures to deal with different abnormal situations.

例如,若用户将清洁机器人100从基站200中拨出,对接检测元件309会检测到第一接头301和第二接头302之间的对接断开。则清洁机器人100向基站200发送断开信号,基站控制器控制第一泵2081停止,第二泵2082反抽一段时间,以将对接装置300中的残液清空,并发出报警信号。For example, if the user pulls the cleaningrobot 100 out of thebase station 200 , thedocking detection element 309 will detect that the docking between thefirst connector 301 and thesecond connector 302 is disconnected. Then, the cleaningrobot 100 sends a disconnection signal to thebase station 200, and the base station controller controls thefirst pump 2081 to stop and thesecond pump 2082 to pump back for a period of time to empty the residual liquid in thedocking device 300 and issue an alarm signal.

若机器人箱体103被拔出,清洁机器人100向基站200发送信号,基站200停止供液,发出报警信号,提示用户装回机器人箱体103。其中,基站200的机身101上同样设置用于检测机器人箱体103是否在位的在位检测元件,与机器人控制器通讯连接。当该在位检测元件检测到机器人箱体103被拔出时,与机器人控制器通讯,进而告知基站200机器人箱体103被拔出。If therobot box 103 is pulled out, the cleaningrobot 100 sends a signal to thebase station 200, thebase station 200 stops supplying liquid, and sends an alarm signal to prompt the user to put therobot box 103 back on. Wherein, thebody 101 of thebase station 200 is also provided with an in-position detection element for detecting whether therobot box 103 is in position, and is connected in communication with the robot controller. When the in-position detection element detects that therobot case 103 is pulled out, it communicates with the robot controller, and further informs thebase station 200 that therobot case 103 is pulled out.

若基站200中的任意一种或两个腔体被取走,基站200停止加液,报警提示用户装回腔体。具体的,第一和第二在位检测元件分别实时检测第一腔体201和第二腔体202是否在位,并将检测结果提供给基站控制器。If any one or both of the cavities in thebase station 200 are removed, thebase station 200 stops adding liquid, and an alarm prompts the user to replace the cavities. Specifically, the first and second presence detection elements respectively detect in real time whether thefirst cavity 201 and thesecond cavity 202 are in place, and provide the detection results to the base station controller.

若基站200的电源被拔除,重新插入电源后,基站控制器先启动第二泵2082反转回抽,检测腔体和对接状态后再看是否启动加液。具体步骤参见上文对腔体是否在位、腔体是否有水、对接是否成功的描述,在此不作赘述。If the power supply of thebase station 200 is unplugged, after reinserting the power supply, the base station controller first starts thesecond pump 2082 to reverse the pumping, check the cavity and the docking state, and then check whether to start adding liquid. For specific steps, please refer to the above description of whether the cavity is in place, whether there is water in the cavity, and whether the docking is successful, and will not be repeated here.

在加液过程中,第一腔体201和第二腔体202中的液体被消耗而逐渐减少,机器人箱体103中的液体逐渐增加。在机器人箱体103被加满之前,基站200会实时自检,检测第一腔体201和第二腔体202中是否有液。当检测到第二腔体202中无水或水位低于设定阈值时,基站200停止向清洁机器人100加水,并向清洁机器人100发送基站200无水且加水完成的信号,清洁机器人100随之出站继续工作。During the liquid adding process, the liquid in thefirst cavity 201 and thesecond cavity 202 is consumed and gradually decreases, and the liquid in therobot box 103 gradually increases. Before therobot box 103 is filled up, thebase station 200 will perform a real-time self-check to detect whether there is liquid in thefirst cavity 201 and thesecond cavity 202 . When it is detected that there is no water in thesecond cavity 202 or the water level is lower than the set threshold, thebase station 200 stops adding water to thecleaning robot 100, and sends a signal to thecleaning robot 100 that thebase station 200 has no water and the water addition is completed, and thecleaning robot 100 follows Continue working out.

当检测第一腔体201中没有清洁液或清洁液的液位低于设定阈值时,基站控制器通过与之连接的警示单元操作,以提醒用户第一腔体201中的无清洁液或清洁液的量较少,并同时清洁液泵即第一泵2081停止工作,水泵即第二泵2082继续工作,向清洁机器人加水。When it is detected that there is no cleaning liquid in thefirst cavity 201 or the liquid level of the cleaning liquid is lower than the set threshold, the base station controller operates through the warning unit connected to it to remind the user that there is no cleaning liquid in thefirst cavity 201 or The amount of cleaning liquid is small, and at the same time, the cleaning liquid pump, namely thefirst pump 2081, stops working, and the water pump, namely thesecond pump 2082, continues to work to add water to the cleaning robot.

也就是,在基站200向清洁机器人100加液的过程中,基站200实时自检第一腔体201和第二腔体202中的液量。只要第二腔体202中还有水时,即便是第一腔体201中没有清洁液,基站200仍执行向清洁机器人100中加水的操作。而第二腔体202中没有水时,即便是第一腔体201中还有清洁液,基站200也会停止向清洁机器人100中加液的操作。That is, during the process of adding liquid to thecleaning robot 100 by thebase station 200, thebase station 200 self-checks the liquid amounts in thefirst cavity 201 and thesecond cavity 202 in real time. As long as there is still water in thesecond cavity 202 , even if there is no cleaning liquid in thefirst cavity 201 , thebase station 200 still performs the operation of adding water to thecleaning robot 100 . When there is no water in thesecond cavity 202 , even if there is cleaning liquid in thefirst cavity 201 , thebase station 200 will stop the operation of adding liquid to thecleaning robot 100 .

在基站200向清洁机器人100加液的过程中,清洁机器人100通过液位传感器116实时检测机器人箱体103中的液位高度进行检测和监控。当液位传感器116检测到机器人箱体103中的液体液位尚未达到上限阈值时,基站200就继续向清洁机器人100加液。而一旦液位传感器116检测到机器人箱体103中的液体液位达到上限阈值时,清洁机器人100即向基站200发送已加满或满液的信号,基站控制器控制比例控制组件208停止加液。During the process of adding liquid to thecleaning robot 100 by thebase station 200 , the cleaningrobot 100 detects and monitors the liquid level height in therobot box 103 in real time through theliquid level sensor 116 . When theliquid level sensor 116 detects that the liquid level in therobot box 103 has not reached the upper threshold, thebase station 200 continues to add liquid to thecleaning robot 100 . Once theliquid level sensor 116 detects that the liquid level in therobot box 103 reaches the upper limit threshold, the cleaningrobot 100 sends a signal of filling or full liquid to thebase station 200, and the base station controller controls theproportional control component 208 to stop adding liquid .

在比例控制组件208为如图9至图14所示意的采用至少两个泵的实施例中,根据上文描述可知,为避免第一腔体201和第二腔体202中的液体出现串流,基站控制器先控制第一泵2081停止,再控制第二泵2082停止,随后再控制第二泵2082反转一段时间,进行反抽,将对接装置300中的残夜清空。In the embodiment in which theproportional control assembly 208 adopts at least two pumps as shown in FIG. 9 to FIG. 14 , according to the above description, in order to prevent the liquid in thefirst cavity 201 and thesecond cavity 202 from flowing in series , the base station controller first controls thefirst pump 2081 to stop, and then controls thesecond pump 2082 to stop, and then controls thesecond pump 2082 to reverse for a period of time to perform reverse pumping to clear the residual night in thedocking device 300 .

随后,基站200向清洁机器人100发送加液完成的信号。清洁机器人100接收到加液完成的信号后,退出基站200,回到断点位置继续完成工作。在完成清洁作业后,清洁机器人100再次回归基站200,自动更换清洁介质(拖布),补充液体,充电,准备下一次工作。Subsequently, thebase station 200 sends a signal that the liquid addition is completed to thecleaning robot 100 . After receiving the signal that the liquid addition is completed, the cleaningrobot 100 exits thebase station 200 and returns to the breakpoint position to continue the work. After the cleaning operation is completed, the cleaningrobot 100 returns to thebase station 200 again, automatically replaces the cleaning medium (mopping cloth), replenishes the liquid, charges, and prepares for the next operation.

需要说明的是,在本发明的描述中,术语“第一”、“第二”等仅用于描述目的和区别类似的对象,两者之间并不存在先后顺序,也不能理解为指示或暗示相对重要性。此外,在本发明的描述中,除非另有说明,“多个”的含义是两个或两个以上。It should be noted that, in the description of the present invention, the terms "first", "second", etc. are only used for the purpose of description and to distinguish similar objects, and there is no sequence between the two, nor can they be construed as indicating or imply relative importance. Also, in the description of the present invention, unless otherwise specified, "plurality" means two or more.

本文引用的任何数字值都包括从下限值到上限值之间以一个单位递增的下值和上值的所有值,在任何下值和任何更高值之间存在至少两个单位的间隔即可。举例来说,如果阐述了一个部件的数量或过程变量(例如温度、压力、时间等)的值是从1到90,优选从21到80,更优选从30到70,则目的是为了说明该说明书中也明确地列举了诸如15到85、22到68、43到51、30到32等值。对于小于1的值,适当地认为一个单位是0.0001、0.001、0.01、0.1。这些仅仅是想要明确表达的示例,可以认为在最低值和最高值之间列举的数值的所有可能组合都是以类似方式在该说明书明确地阐述了的。Any numerical value recited herein includes all values of the lower value and the upper value in one unit increments from the lower value to the upper value, there being a separation of at least two units between any lower value and any higher value That's it. For example, if the number of components or process variables (eg, temperature, pressure, time, etc.) are stated to have values from 1 to 90, preferably from 21 to 80, more preferably from 30 to 70, the intent is to illustrate that the The specification also explicitly lists values such as 15 to 85, 22 to 68, 43 to 51, 30 to 32, and the like. For values less than 1, one unit is appropriately considered to be 0.0001, 0.001, 0.01, 0.1. These are merely examples of what is intended to be express, and all possible combinations of numerical values recited between the lowest value and the highest value are considered to be expressly set forth in this specification in a similar fashion.

除非另有说明,所有范围都包括端点以及端点之间的所有数字。与范围一起使用的“大约”或“近似”适合于该范围的两个端点。因而,“大约20到30”旨在覆盖“大约20到大约30”,至少包括指明的端点。Unless otherwise stated, all ranges include the endpoints and all numbers between the endpoints. "About" or "approximately" used with a range applies to both endpoints of the range. Thus, "about 20 to 30" is intended to cover "about 20 to about 30," including at least the indicated endpoints.

以上所述仅为本发明的几个实施例,本领域的技术人员依据申请文件公开的内容,可以对本发明实施例进行各种改动或变型而不脱离本发明的精神和范围。The above are only a few embodiments of the present invention, and those skilled in the art can make various changes or modifications to the embodiments of the present invention without departing from the spirit and scope of the present invention according to the contents disclosed in the application documents.

Claims (15)

CN202011112506.3A2020-10-162020-10-16 Base station and cleaning systemWithdrawnCN114376481A (en)

Priority Applications (3)

Application NumberPriority DateFiling DateTitle
CN202011112506.3ACN114376481A (en)2020-10-162020-10-16 Base station and cleaning system
PCT/CN2021/124129WO2022078503A1 (en)2020-10-162021-10-15Cleaning system
CN202180034793.7ACN115916019A (en)2020-10-162021-10-15Cleaning system

Applications Claiming Priority (1)

Application NumberPriority DateFiling DateTitle
CN202011112506.3ACN114376481A (en)2020-10-162020-10-16 Base station and cleaning system

Publications (1)

Publication NumberPublication Date
CN114376481Atrue CN114376481A (en)2022-04-22

Family

ID=81192629

Family Applications (1)

Application NumberTitlePriority DateFiling Date
CN202011112506.3AWithdrawnCN114376481A (en)2020-10-162020-10-16 Base station and cleaning system

Country Status (1)

CountryLink
CN (1)CN114376481A (en)

Cited By (2)

* Cited by examiner, † Cited by third party
Publication numberPriority datePublication dateAssigneeTitle
CN115282308A (en)*2022-08-042022-11-04苏州清乐智能科技有限公司Base station device of disinfection robot, automatic disinfection system and positioning and liquid supplementing method
WO2023236555A1 (en)*2022-06-082023-12-14追觅创新科技(苏州)有限公司Liquid storage device and base station

Citations (8)

* Cited by examiner, † Cited by third party
Publication numberPriority datePublication dateAssigneeTitle
CN202497972U (en)*2012-03-222012-10-24赵舜培Liquid mixing device of sprinkler
CN205359374U (en)*2016-01-272016-07-06宁波德昌电机制造有限公司Solution mixed structure
CN107224251A (en)*2017-06-222017-10-03东北大学A kind of clean robot
CN206935161U (en)*2017-06-282018-01-30哈尔滨岛田大鹏工业股份有限公司A kind of cleaning fluid matching system
CN109620064A (en)*2016-12-162019-04-16云鲸智能科技(东莞)有限公司Base station for cleaning robot system
CN210410585U (en)*2019-06-182020-04-28江门市鸿铸科技有限公司 A proportioning device for mixed solutions
WO2020125491A1 (en)*2018-12-212020-06-25苏州宝时得电动工具有限公司Cleaning robot and control method
CN216652204U (en)*2020-10-162022-06-03苏州宝时得电动工具有限公司Base station and cleaning system

Patent Citations (8)

* Cited by examiner, † Cited by third party
Publication numberPriority datePublication dateAssigneeTitle
CN202497972U (en)*2012-03-222012-10-24赵舜培Liquid mixing device of sprinkler
CN205359374U (en)*2016-01-272016-07-06宁波德昌电机制造有限公司Solution mixed structure
CN109620064A (en)*2016-12-162019-04-16云鲸智能科技(东莞)有限公司Base station for cleaning robot system
CN107224251A (en)*2017-06-222017-10-03东北大学A kind of clean robot
CN206935161U (en)*2017-06-282018-01-30哈尔滨岛田大鹏工业股份有限公司A kind of cleaning fluid matching system
WO2020125491A1 (en)*2018-12-212020-06-25苏州宝时得电动工具有限公司Cleaning robot and control method
CN210410585U (en)*2019-06-182020-04-28江门市鸿铸科技有限公司 A proportioning device for mixed solutions
CN216652204U (en)*2020-10-162022-06-03苏州宝时得电动工具有限公司Base station and cleaning system

Cited By (3)

* Cited by examiner, † Cited by third party
Publication numberPriority datePublication dateAssigneeTitle
WO2023236555A1 (en)*2022-06-082023-12-14追觅创新科技(苏州)有限公司Liquid storage device and base station
CN115282308A (en)*2022-08-042022-11-04苏州清乐智能科技有限公司Base station device of disinfection robot, automatic disinfection system and positioning and liquid supplementing method
CN115282308B (en)*2022-08-042024-02-27苏州清乐智能科技有限公司Base station device of disinfection robot, automatic disinfection system and positioning and fluid supplementing method

Similar Documents

PublicationPublication DateTitle
CN215534007U (en)Cleaning system
WO2022078503A1 (en)Cleaning system
KR100674564B1 (en) Mobile robot system with liquid supply station and liquid supply method
CN113367622B (en)Cleaning material supply control method and cleaning system
CN109620447B (en)Portable tooth washing device
ES2903222T3 (en) Surface cleaning apparatus and method for controlling the flow rate for a surface cleaning apparatus
CN216652204U (en)Base station and cleaning system
US11779442B2 (en)Teeth cleaning apparatus
CN114376481A (en) Base station and cleaning system
JP2006521892A (en) Unattended spot cleaning device
JP2015535194A (en) Undercounter installed foam dispenser system with permanent air compressor and refill unit
CN111204697A (en)Automatic liquid adding device and automatic liquid adding method for disinfection robot
CN113243849B (en)Cleaning device, supply device and cleaning system
CN216135789U (en) Self-moving cleaning equipment, base stations and automatic working systems
CN115500750A (en) Self-cleaning and water filling method of sewage tank, cleaning equipment and base station
CN212315514U (en)Automatic liquid feeding device of disinfection robot
KR20250016290A (en) Automatic Recover Assembly and Self-Cleaning Maintenance Station
JP2018526069A (en) Filling hose
CN217959946U (en)Cleaning system
CN115969283A (en)Control method for a surface cleaning apparatus, surface cleaning apparatus and storage medium
CN218606443U (en)Cleaning equipment supply station
CN211435800U (en)A blending device for enzyme cleaner
JP4605150B2 (en) Agent discharge device
CN115054168A (en)Replenishment robot, cleaning system, and method of controlling replenishment robot
CN213721744U (en)Water tank assembly, sweeping robot and sweeping robot system

Legal Events

DateCodeTitleDescription
PB01Publication
PB01Publication
SE01Entry into force of request for substantive examination
SE01Entry into force of request for substantive examination
WW01Invention patent application withdrawn after publication
WW01Invention patent application withdrawn after publication

Application publication date:20220422


[8]ページ先頭

©2009-2025 Movatter.jp