









技术领域technical field
本发明涉及分泌物检测技术领域,具体涉及一种妇科分泌物检测装置及其液路系统、方法。The invention relates to the technical field of secretion detection, in particular to a gynecological secretion detection device, a liquid circuit system and a method thereof.
背景技术Background technique
妇科分泌物的检测能够帮助女性了解自身身体状况,能够起到诊断及预防疾病的作用。目前妇科分泌物的检测采用人工加样的方法,将样本人工加样到待检测或待加样的位置,采用人工加样的方式效率低,还易出现加样错误。The detection of gynecological secretions can help women understand their own physical conditions, and can play a role in diagnosing and preventing diseases. At present, the detection of gynecological secretions adopts the method of manual sample addition. The sample is manually added to the position to be detected or added. The method of manual sample addition is inefficient and prone to sample addition errors.
发明内容SUMMARY OF THE INVENTION
本发明提供了一种能够自动加样的妇科分泌物检测装置及其液路系统、方法。The invention provides a gynecological secretion detection device capable of automatic sample addition, a liquid circuit system and a method thereof.
一种实施例中提供一种妇科分泌物检测的液路系统,包括:In one embodiment, a fluid system for detecting gynecological secretions is provided, comprising:
加样单元,包括加样管路及加样驱动件,所述加样驱动件与所述加样管路连接,以驱动所述加样管路将样本容器中的样本加样至待加样位;A sample adding unit, including a sample adding pipeline and a sample adding driving part, the sample adding driving part is connected with the sample adding pipeline to drive the sample adding pipeline to add the sample in the sample container to the sample to be added bit;
试剂单元,包括试剂管路及试剂驱动件,所述试剂驱动件与所述试剂管路连接,以驱动所述试剂管路将试剂加注至样本中;以及a reagent unit, including a reagent pipeline and a reagent driving part, the reagent driving part is connected with the reagent pipeline to drive the reagent pipeline to fill the reagent into the sample; and
清洗单元,包括清洗管路和清洗驱动件,所述清洗管路与所述清洗驱动件和所述反应容器连接,所述清洗驱动件用于驱动所述清洗管路吸取清洗液以清洗所述加样管路。A cleaning unit includes a cleaning pipeline and a cleaning driver, the cleaning pipeline is connected with the cleaning driver and the reaction vessel, and the cleaning driver is used to drive the cleaning pipeline to absorb cleaning liquid to clean the Filling line.
进一步地,所述液路系统还包括所述加注单元,所述加注单元包括洗脱管路及洗脱驱动件,所述洗脱驱动件与所述洗脱管路连接,以驱动所述洗脱管路吸取洗脱液,进而通过所述洗脱液将采集到的样本洗脱至样本容器中。Further, the liquid circuit system further includes the filling unit, and the filling unit includes an elution pipeline and an elution driving member, and the elution driving member is connected with the elution pipeline to drive the elution pipeline. The elution pipeline draws the eluent, and then the collected sample is eluted into the sample container through the eluent.
进一步地,所述加注单元还包括稀释管路及稀释驱动件,所述稀释驱动件与所述稀释管路连接,以驱动稀释管路将稀释液加注到所述样本中内。Further, the filling unit further includes a dilution pipeline and a dilution driving member, and the dilution driving member is connected with the dilution pipeline to drive the dilution pipeline to fill the diluent into the sample.
进一步地,所述洗脱管路包括洗脱管和洗脱针,所述洗脱针与所述洗脱管路连接,所述洗脱针用于插入所述样本容器中,以将所述洗脱液加注到所述样本容器中。Further, the elution pipeline includes an elution tube and an elution needle, the elution needle is connected with the elution pipeline, and the elution needle is used for inserting into the sample container, so that the The eluent is dispensed into the sample container.
进一步地,所述加样管路包括加样管和采样针,所述采样针与所述加样管连接,所述采样针用于吸取和排出样本。Further, the sample adding pipeline includes a sample adding tube and a sampling needle, the sampling needle is connected with the sample adding tube, and the sampling needle is used for sucking and discharging the sample.
进一步地,所述清洗管路与所述加样驱动件连接,以将清洗液注入到所述采样针中,进而清洗所述采样针内壁。Further, the cleaning pipeline is connected with the sample adding driver, so as to inject cleaning liquid into the sampling needle, thereby cleaning the inner wall of the sampling needle.
进一步地,所述清洗单元还包括清洗拭子和清洗池,所述清洗管路分别与所述清洗拭子和所述清洗池连接,所述清洗拭子和所述清洗池分别用于清洗所述采样针。Further, the cleaning unit further includes a cleaning swab and a cleaning pool, the cleaning pipeline is respectively connected with the cleaning swab and the cleaning pool, and the cleaning swab and the cleaning pool are respectively used for cleaning the room. the sampling needle.
进一步地,所述待加样位设有反应容器,所述加样管路用于将样本加注到所述反应容器中,所述试剂管路用于将试剂加注到所述反应容器中,所述清洗管路与所述反应容器连接,以将清洗液加注到所述反应容器中,进而清洗所述反应容器。Further, the position to be sampled is provided with a reaction container, the sample addition pipeline is used for filling the sample into the reaction container, and the reagent pipeline is used for filling the reagent into the reaction container , the cleaning pipeline is connected with the reaction vessel, so as to fill the cleaning solution into the reaction vessel, and then clean the reaction vessel.
进一步地,所述反应容器包括浊度检测容器和染色容器,所述清洗管路的一端具有两条清洗支路,所述浊度检测容器和染色容器分别与一条所述清洗支路连接,两条所述清洗支路上分别安装有清洗阀。Further, the reaction container includes a turbidity detection container and a dyeing container, one end of the cleaning pipeline has two cleaning branches, the turbidity detection container and the dyeing container are respectively connected with one of the cleaning branches, and the two cleaning branches are respectively connected. The cleaning branches are respectively provided with cleaning valves.
进一步地,所述试剂管路包括染色管路和/或显色管路,所述样本包括待染色样本和/或待显色样本,所述试剂驱动件包括染色驱动件和/或显色驱动件,所述染色驱动件与所述染色管路连接,以驱动所述染色管路将染色剂加注到待染色样本中,所述显色驱动件与所述显色管路连接,以驱动所述显色管路将显色剂加注到待显色样本中。Further, the reagent pipeline includes a dyeing pipeline and/or a color development pipeline, the sample includes a sample to be dyed and/or a sample to be developed, and the reagent driving member includes a dyeing driver and/or a color development driver The dyeing driving part is connected with the dyeing pipeline to drive the dyeing pipeline to inject the dye into the sample to be dyed; the color developing driving part is connected with the color developing pipeline to drive the dyeing pipeline The color developing pipeline fills the color developing agent into the sample to be developed.
一种实施例中提供了一种妇科分泌物检测装置,包括检测系统、进样系统、控制系统、和上述的妇科分泌物检测的液路系统,所述进样系统用于将样本容器转移到所述加样单元吸样样本的位置,所述检测系统用于对完成试剂加注的样本进行干化学检测或形态学检测,所述控制系统与所述检测系统、进样系统和液路系统连接,用于控制检测系统、进样系统和液路系统。In one embodiment, a gynecological secretion detection device is provided, comprising a detection system, a sample introduction system, a control system, and the above-mentioned liquid circuit system for gynecological secretion detection, the sample introduction system is used for transferring the sample container to the gynecological secretion detection device. The position where the sample adding unit sucks the sample, the detection system is used to perform dry chemical detection or morphological detection on the sample that has been filled with reagents, the control system is connected to the detection system, the sample injection system and the liquid circuit system Connections to control the detection system, sampling system and fluidics system.
一种实施例中提供了一种妇科分泌物检测方法,由上述的妇科分泌物检测装置,包括如下步骤:In one embodiment, a method for detecting gynecological secretions is provided, and the above-mentioned gynecological secretions detection device includes the following steps:
加注单元将洗脱液加注到样本容器中,以将采集到的样本洗脱至所述样本容器中;The filling unit fills the eluent into the sample container to elute the collected sample into the sample container;
加样单元吸取所述样本容器中的样本,并将样本加样至预设位置;The sample adding unit sucks the sample in the sample container and adds the sample to a preset position;
试剂单元将试剂加样至所述样本中;The reagent unit adds reagents to the sample;
清洗单元清洗加样完成后的加样单元;The cleaning unit cleans the sample adding unit after the sample addition is completed;
检测系统对完成试剂加注的样本进行检测。The detection system detects the samples that have been filled with reagents.
进一步地,所述加样单元吸取所述样本容器中的样本,并将样本加样至待加样位的步骤包括:Further, the step of sucking the sample in the sample container by the sample adding unit and adding the sample to the position to be sampled includes:
加样单元吸取所述样本容器中的样本,并将样本的一部分加样至反应容器中,再将样本的另一部分加样至检测卡上。The sample adding unit draws the sample in the sample container, adds a part of the sample to the reaction container, and then adds another part of the sample to the detection card.
进一步地,所述试剂单元将试剂加样至所述样本中的步骤包括:Further, the step of adding the reagent to the sample by the reagent unit includes:
所述试剂单元将显色试剂加样至所述检测卡上的样本中;The reagent unit adds a chromogenic reagent to the sample on the detection card;
所述试剂单元将染色剂加样至所述反应容器中的样本中。The reagent unit loads the stain into the sample in the reaction vessel.
进一步地,所述试剂单元将染色剂加样至所述反应容器中的样本中的步骤之后,所述加样单元将所述反应容器中染色后的样本加样至检测卡上。Further, after the step of adding the dye to the sample in the reaction container by the reagent unit, the sample adding unit adds the dyed sample in the reaction container to the detection card.
进一步地,所述检测系统包括干化学检测单元和形态学检测单元,所述干化学检测单元用于对显色后的样本进行干化学检测,所述形态学检测单元用于对染色后的样本进行形态学检测。Further, the detection system includes a dry chemical detection unit and a morphological detection unit, the dry chemical detection unit is used for dry chemical detection of the colored sample, and the morphological detection unit is used for the dyed sample. Morphological examination was performed.
依据上述实施例的妇科分泌物检测装置及其液路系统、方法,由于液路系统设有加样单元和试剂单元,能够实现自动化的加样和加试剂,相比人工加样,自动化的加样和加试剂,具有更高的加样效率,不会因疲劳而导致错误加样。According to the gynecological secretion detection device and the liquid circuit system and method of the above-mentioned embodiment, since the liquid circuit system is provided with a sample adding unit and a reagent unit, automatic sample adding and reagent adding can be realized. Samples and reagents are added, with higher sample addition efficiency, and no wrong sample addition due to fatigue.
附图说明Description of drawings
图1为一种实施例中妇科分泌物检测的液路系统的结构示意图;1 is a schematic structural diagram of a liquid circuit system for gynecological secretion detection in an embodiment;
图2为一种实施例中加注单元的结构示意图;2 is a schematic structural diagram of a filling unit in an embodiment;
图3为一种实施例中加样单元的结构示意图;3 is a schematic structural diagram of a sample adding unit in an embodiment;
图4为一种实施例中染色单元的结构示意图;4 is a schematic structural diagram of a dyeing unit in an embodiment;
图5为一种实施例中显色单元的结构示意图;5 is a schematic structural diagram of a color developing unit in an embodiment;
图6为一种实施例中清洗单元的结构示意图;6 is a schematic structural diagram of a cleaning unit in an embodiment;
图7为一种实施例中废液收集单元的结构示意图;7 is a schematic structural diagram of a waste liquid collection unit in an embodiment;
图8为一种实施例中妇科分泌物检测的方法流程图;8 is a flow chart of a method for detecting gynecological secretions in an embodiment;
图9为一种实施例中妇科分泌物检测的液路系统的结构示意图;9 is a schematic structural diagram of a liquid circuit system for gynecological secretion detection in an embodiment;
图10为一种实施例中妇科分泌物检测的方法流程图。FIG. 10 is a flowchart of a method for detecting gynecological secretions in one embodiment.
具体实施方式Detailed ways
下面通过具体实施方式结合附图对本发明作进一步详细说明。其中不同实施方式中类似元件采用了相关联的类似的元件标号。在以下的实施方式中,很多细节描述是为了使得本申请能被更好的理解。然而,本领域技术人员可以毫不费力的认识到,其中部分特征在不同情况下是可以省略的,或者可以由其他元件、材料、方法所替代。在某些情况下,本申请相关的一些操作并没有在说明书中显示或者描述,这是为了避免本申请的核心部分被过多的描述所淹没,而对于本领域技术人员而言,详细描述这些相关操作并不是必要的,他们根据说明书中的描述以及本领域的一般技术知识即可完整了解相关操作。The present invention will be further described in detail below through specific embodiments in conjunction with the accompanying drawings. Wherein similar elements in different embodiments have used associated similar element numbers. In the following embodiments, many details are described so that the present application can be better understood. However, those skilled in the art will readily recognize that some of the features may be omitted under different circumstances, or may be replaced by other elements, materials, and methods. In some cases, some operations related to the present application are not shown or described in the specification, in order to avoid the core part of the present application from being overwhelmed by excessive description, and for those skilled in the art, these are described in detail. The relevant operations are not necessary, and they can fully understand the relevant operations according to the descriptions in the specification and general technical knowledge in the field.
另外,说明书中所描述的特点、操作或者特征可以以任意适当的方式结合形成各种实施方式。同时,方法描述中的各步骤或者动作也可以按照本领域技术人员所能显而易见的方式进行顺序调换或调整。因此,说明书和附图中的各种顺序只是为了清楚描述某一个实施例,并不意味着是必须的顺序,除非另有说明其中某个顺序是必须遵循的。Additionally, the features, acts, or characteristics described in the specification may be combined in any suitable manner to form various embodiments. At the same time, the steps or actions in the method description can also be exchanged or adjusted in order in a manner obvious to those skilled in the art. Therefore, the various sequences in the specification and drawings are only for the purpose of clearly describing a certain embodiment and are not meant to be a necessary order unless otherwise stated, a certain order must be followed.
本文中为部件所编序号本身,例如“第一”、“第二”等,仅用于区分所描述的对象,不具有任何顺序或技术含义。而本申请所说“连接”、“联接”,如无特别说明,均包括直接和间接连接(联接)。本文中的容器为试管、杯体和桶中的一种,如样本容器为样本管,反应容器为反应杯,清洗液容器为清洗桶等。The serial numbers themselves, such as "first", "second", etc., for the components herein are only used to distinguish the described objects, and do not have any order or technical meaning. The "connection" and "connection" mentioned in this application, unless otherwise specified, include both direct and indirect connections (connections). The container in this paper is one of a test tube, a cup body and a barrel, for example, the sample container is a sample tube, the reaction container is a reaction cup, and the cleaning liquid container is a cleaning barrel.
实施例一:Example 1:
一种实施例中公开了一种人体分泌物检测的液路系统,具体为一种妇科分泌物检测的液路系统。An embodiment discloses a liquid circuit system for detecting human secretions, specifically a liquid circuit system for detecting gynecological secretions.
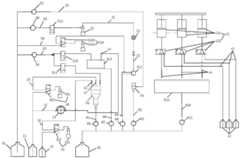
请参考图1至图7,本液路系统主要包括加注单元10、加样单元20、试剂单元、清洗单元50和废液收集单元60,试剂单元包括染色单元30和显色单元40。在其他实施例中试剂单元仅包括染色单元30和显色单元40中一个,为分别实现形态学检测和干化学检测的液路系统。本实施例中包括染色单元30和显色单元40,为形态学检测和干化学检测一体式的液路系统。1 to 7 , the liquid circuit system mainly includes a filling
加注单元10具有洗脱和稀释的功能,能够用于洗脱样本容器内棉签或拭子上的样本,还能够用于稀释样本。The filling
请参考图2,加注单元10包括稀释液容器11、洗脱管路、洗脱驱动件13、稀释管路和稀释驱动件16,洗脱管路包括洗脱管12和洗脱针14,稀释管路包括稀释管15和稀释针17。其中,稀释液容器11用于存放稀释液,稀释液包含纯化水、氯化钠、防腐剂等成分,稀释液具有洗脱和稀释的功能,因此稀释液也可称为洗脱液,稀释液能够将棉签或拭子上的样本洗脱到样本容器内,稀释液也能够对样本进行稀释。Referring to FIG. 2 , the filling
洗脱管12的两端分别与稀释液容器11和洗脱针14连接,洗脱驱动件13安装在洗脱管12上。洗脱针14安装在洗脱移动单元上,洗脱移动单元能够将洗脱针14移到样本容器内。当洗脱针14移到样本容器内,洗脱驱动件13驱动稀释液容器11内的洗脱液从洗脱针14加注到样本容器内。Two ends of the
具体的,洗脱驱动件13为蠕动泵,洗脱驱动件13也可采用柱塞泵,由于洗脱步骤并无加注精度的要求,因此采用蠕动泵更加节约成本。Specifically, the
稀释管15的两端分别与稀释液容器11和稀释针17连接,稀释驱动件16安装在稀释管15上。稀释针17安装在稀释移动单元上,稀释移动单元能够将稀释针17移到样本容器内。当稀释针17移到样本容器内,稀释驱动件16先通过负压吸取稀释液容器11内的稀释液,再通过正压将吸取的稀释液通过稀释针17加注到反应容器70内。Two ends of the
具体的,稀释驱动件16包括柱塞泵161和两位三通电磁阀162,柱塞泵13通过两位三通电磁阀162与稀释管15连接,两位三通电磁阀162具有两种模式,一种模式切换至柱塞泵161与稀释液容器11连通,另一种模式切换至柱塞泵161与稀释针17连通,进而两位三通电磁阀162能够辅助柱塞泵13吸液和排液。Specifically, the
在其他实施例中,加注单元10可省略稀释针17,直接将稀释管15的一端与反应容器70连接,或者稀释管15的一端固定在反应容器70的上方位置,也能够将稀释液加注到反应容器70内。In other embodiments, the filling
请参考图3,本实施例中,加样单元20包括采样管路和加样驱动件22,采样管路包括采样管21和采样针23,加样管21的两端分别与加样驱动件22和采样针23连接,加样驱动件22为柱塞泵,加样驱动件22用于提供负压给采样针23吸样,及用于提供正压给采样针23排样。加样驱动件22还用于驱动采样针23对样本进行吸吐操作,以混匀样本。Referring to FIG. 3 , in this embodiment, the
在加样管21上靠近采样针23的位置安装有压力传感器24,压力传感器24用于检测加样管21内的压力,若采样针23内附着有残留物,则采样针23在吸样和排样的过程中压力传感器24将检测出压力异常,从而压力传感器24能够检测采样针23内是否出现堵塞,以提醒工作人员再次清洗采样针23的内壁。A
同样的,采样针23安装在一个加样移动单元上,加样移动单元驱动采样针23在样本容器、反应容器70、干化学加样位和形态学加样位之间移动,并驱动采样针23进行升降移动。Similarly, the
本实施例中,染色单元30用于将染色剂加注到具有待染色样本的反应容器70中,染色剂对待染色样本进行染色,以使得染色后的样本能够在镜检区域进行拍照。In this embodiment, the
请参考图4,染色单元30包括染色剂容器31、染色管路和染色驱动件33,染色管路包括染色管32和染色针34,染色管32的两端分别与染色剂容器31和染色针34连接,染色驱动件33安装在染色管32上。染色剂容器31用于存放染色剂,染色驱动件33用于将染色剂容器31内的染色剂从染色针34加注到反应容器70中。染色剂用于对反应容器70中的待染色样本进行染色,以使得染色后的样本能够在镜检区域进行样本的拍照。Please refer to FIG. 4 , the
具体的,染色驱动件33包括柱塞泵331和两位三通电磁阀332,柱塞泵13通过两位三通电磁阀332与染色管32连接,两位三通电磁阀332具有两种模式,一种模式切换至柱塞泵331与染色剂容器31连通,另一种模式切换至柱塞泵331与染色针34连通,进而两位三通电磁阀332能够辅助柱塞泵13吸液和排液。Specifically, the
在其他实施例中,染色单元30可省略染色针34,直接将染色管32的一端与反应容器70连接,或者染色管32的一端固定在反应容器70的上方位置,也能够将染色剂加注到反应容器70内。In other embodiments, the
本实施例中,显色单元40用于添加显色剂到待显色样本上,显色剂能够将待显色样本需要检测的成份显色,以进行干化学检测。In this embodiment, the
请参考图5,显色单元40包括显色剂容器41、显色管路和显色驱动件43,显色管路包括显色管42和显色针44,显色管42的两端分别与显色剂容器41和显色针44连接,显色驱动件43安装在显色管42上。显色剂容器41用于存放显色剂,显色驱动件43用于将显色剂容器41内的显色剂从显色针44加注到检测卡上。Please refer to FIG. 5 , the
具体的,显色驱动件43包括柱塞泵431和两位三通电磁阀432,柱塞泵431通过两位三通电磁阀432与染色管32连接,两位三通电磁阀432具有两种模式,一种模式切换至柱塞泵431与显色剂容器41连通,另一种模式切换至柱塞泵431与显色针44连通,进而两位三通电磁阀432能够辅助柱塞泵431吸液和排液。Specifically, the
本实施例中,显色单元40具有并排设置的三个,每个显色单元40用于往待显色样本上添加一种显色剂,三个显色单元40能够分别往检测卡上添加三种显色剂。三种显色剂能够分别用于不同的测试项目,以对三种不同的成份进行显色。In this embodiment, there are three
本实施例中,染色单元30和显色单元40为试剂单元,染色管32和显色管42为试剂管路,染色驱动件33和显色驱动件43为试剂驱动件。In this embodiment, the
在其他实施例中,显色单元40的数量可根据使用需要设置,如设置一个或4个等。In other embodiments, the number of the
本实施例中,清洗单元50主要用于对采样针23和反应容器70进行清洗。In this embodiment, the
请参考图6,清洗单元50包括多条清洗管路,每个清洗管路上安装有一个清洗驱动件,具体的,清洗单元50包括清洗液容器51、第一清洗管路52、第一清洗驱动件53、第一清洗池54、第二清洗管路55、第二清洗驱动件56、第三清洗管路57、第三清洗驱动件58,第四清洗管路59、第四清洗驱动件510和清洗拭子511。清洗液容器51用于存放清洗液,清洗单元50包括四条清洗液路,其中第一清洗液路用于清洗采样针23的外壁,第二清洗液路用于清洗采样针23的内壁,第三清洗液路用于清洗反应容器70,第四清洗液路用于清洗采样针23的外壁。Please refer to FIG. 6 , the
第一清洗管路52和第一清洗驱动件53组成第一清洗液路,第一清洗管路52的两端分别与清洗液容器51和第一清洗池54连接,第一清洗驱动件53为隔膜泵,第一清洗驱动件53用于将清洗液容器51内的清洗液加注到第一清洗池54内。采样针23在移动单元的驱动下能够移动至第一清洗池54内清洗外壁。The
第二清洗管路55和第二清洗驱动件56组成第二清洗液路,第二清洗管路55的两端分别与清洗液容器51和加样驱动件22连接,第二清洗驱动件56为隔膜泵,第二清洗驱动件56用于将清洗液容器51内的清洗液加注到采样针23内,加样驱动件22也能够将清洗液容器51内的清洗液加注到采样针23内,因此第二清洗驱动件56也可省略。采样针23在第一清洗池54中清洗时,第二清洗驱动件56用于将清洗液容器51内的清洗液加注到采样针23内,对采用针23的内壁进行清洗,然后再将清洗废液排到第一清洗池54中。The
在第二清洗驱动件56和加样驱动件22之间设有两位两通电磁阀512,两位两通电磁阀512起到开关的作用。当采样针23处于加样的过程中,两位两通电磁阀512关闭第二清洗管路55;当采样针23处于加样的过程中移动到第一清洗池54内时,两位两通电磁阀512打开第二清洗管路55,以对采样针23的内壁进行清洗。A two-position, two-
第三清洗管路57和第三清洗驱动件58组成第三清洗液路,第三清洗管路57的两端分别与清洗液容器51和反应容器70连接,第三清洗驱动件58为隔膜泵,第三清洗驱动件58用于将清洗液容器51内的清洗液加注到反应容器70内,对反应容器70进行清洗。The
第三清洗管路57远离清洗液容器51的一端也可以连接清洗针,清洗针将清洗液加注到反应容器70内,也能够实现清洗液的加注。The end of the
本实施例中,第三清洗管路57远离清洗液容器51的一端分成两条清洗支路,其中一条清洗支路为上述连接到反应容器70的管路,另一条支路用于连接第二清洗池513,用于将清洗液加注到第二清洗池513中,第二清洗池513主要用于对搅拌棒进行清洗。第二清洗池513还用于收集洗脱液路排出的稀释液,洗脱液路在工作之前将洗脱针14转移到第二清洗池513内,再将稀释液充满洗脱管12,多余的稀释液排到第二清洗池513内。In this embodiment, the end of the
第三清洗管路57远离清洗液容器51的一端分成两条清洗支路,两条清洗支路分别安装有两位两通电磁阀514和两位两通电磁阀515,两位两通电磁阀514和两位两通电磁阀515分别用于关闭和打开两条清洗支路。The end of the
第四清洗管路59、第四清洗驱动件510和清洗拭子511组成第四清洗路径,第四清洗管路59的两端分别与清洗液容器51和清洗拭子511连接,并且第四清洗管路59连接清洗拭子511的下端,清洗拭子511为一个圆筒结构,清洗拭子511可以移动的安装,清洗拭子511能够移动至试剂管的正上方。The
第四清洗驱动件510包括柱塞泵5101和两位三通电磁阀5102,柱塞泵5101通过两位三通电磁阀5102与第四清洗管路59连接,两位三通电磁阀5102具有两种模式,一种模式切换至柱塞泵5101与清洗液容器51连通,另一种模式切换至柱塞泵5101与清洗拭子511连通,进而两位三通电磁阀5102能够辅助柱塞泵5101吸液和排液。The
当采样针23从样本容器吸样后上移过程中,第四清洗驱动件510能够驱动清洗液到清洗拭子511内对采样针23的外壁进行清洗。When the
本实施例中,废液收集单元60主要用于收集清洗废液和多余排出的稀释液和显色剂。In this embodiment, the waste
请参考图7,废液收集单元60包括废液收集容器61、第一废液管路62、第一废液驱动件63、第二废液管路64、第二废液驱动件65、第三废液管路66、第三废液驱动件67、第四废液管路68、第四废液驱动件69、第五废液管路610、第五废液驱动件611和显色剂排空池612。其中废液收集容器61用于收集废液,显色剂排空池612用于收集多余的显色剂。Referring to FIG. 7, the waste
第一废液管路62和第一废液驱动件63组成第一废液收集液路,第一废液管路62的两端分别与废液收集容器61和第一清洗池54连接,第一废液驱动件63为隔膜泵,第一废液驱动件63用将第一清洗池54内的废液排到废液收集容器61中。The first
第二废液管路64和第二废液驱动件65组成第二废液收集液路,第二废液管路64的两端分别与废液收集容器61和第一清洗池54连接反应容器70连接,第二废液驱动件65为隔膜泵,第二废液驱动件65用将反应容器70内的废液排到废液收集容器61中。The second
第三废液管路66和第三废液驱动件67组成第三废液收集液路,第三废液管路66分别与废液收集容器61和第二清洗池513连接,第三废液驱动件67为隔膜泵,第三废液驱动件67用将第二清洗池513内的废液排到废液收集容器61中。The third
第四废液管路68和第四废液驱动件69组成第四废液收集液路,第四废液管路68的两端分别与废液收集容器61和清洗拭子511连接,并且第四废液管路68连接清洗拭子511的上端,第四废液驱动件69为隔膜泵,第四废液驱动件69用将清洗拭子511内的废液排到废液收集容器61中。The fourth
第五废液管路610、第五废液驱动件611和显色剂排空池612组成第四废液收集液路,第五废液管路610分别与废液收集容器61和显色剂排空池612连接,第五废液驱动件611为隔膜泵,第五废液驱动件611用将显色剂排空池612内的废液排到废液收集容器61中。The fifth
请参考图8,本实施例的液路系统执行的检测方法,包括如下步骤:Please refer to FIG. 8 , the detection method performed by the liquid circuit system of the present embodiment includes the following steps:
S11:洗脱;S11: elution;
洗脱针14通过穿刺的方式插入到样本容器中,洗脱驱动件13启动,洗脱驱动件13将稀释液容器11内的稀释液(即洗脱液)排到样本容器中,稀释液将样本容器中的棉签或拭子上的样本洗脱到样本容器中。完成稀释液加注后,关闭洗脱驱动件13,并且洗脱针14移动至第二清洗池513中,等待对下一样本容器的稀释液加注。或者洗脱针14连续对多个样本容器加注清洗液,待全部加注工作结束后再移动至第二清洗池513中。The
S12:搅拌及清洗;S12: stirring and cleaning;
搅拌单元控制搅拌棒插入到加完稀释液的样本容器中进行搅拌,搅拌完成后搅拌棒转移到第二清洗池513中。The stirring unit controls the stirring rod to be inserted into the sample container after adding the diluent for stirring, and after the stirring is completed, the stirring rod is transferred to the
搅拌棒转移到第二清洗池513之后执行清洗操作:两位两通电磁阀514关闭,两位两通电磁阀515打开,第三清洗驱动件58启动,第三清洗驱动件58将清洗液容器51内的清洗液沿着第三清洗管路57排到第二清洗池513中对搅拌棒清洗;After the stirring rod is transferred to the
搅拌棒清洗完毕后,关闭两位两通电磁阀515和第三清洗驱动件58,并打开第三废液驱动件67,第三废液驱动件67驱动第二清洗池513中的废液从第三废液管路66排到废液收集容器61中。After the stirring rod is cleaned, close the two-position two-
完成排废液后,关闭第三废液驱动件67。After the waste liquid discharge is completed, the third waste
S13:分样;S13: sample division;
采样针23插入到样本容器内吸取样本容器内的定量样本,采样针23吸样后上移。采样针23将吸取的样本中的一部分加注到反应容器70中,即加注到反应容器70中的样本为待染色样本,另一部分添加到检测卡上。The
其中,若干化学检测区和形态学检测区位于同一张检测卡上,则采样针23将吸取的样本中的另一部分添加到检测卡的干化学检测区,检测卡上的干化学检测区对应的样本即为待显色样本;若干化学检测和形态学检测分别采用两张不同的检测卡,则采样针23将吸取的样本中的另一部分添加到干化学检测卡上,干化学检测卡上的样本即为待显色样本。Among them, several chemical detection areas and morphological detection areas are located on the same detection card, then the
在采样针23上移的过程中对采样针23执行外壁清洗操作:During the upward movement of the
两位三通电磁阀5102切换至柱塞泵5101与清洗液容器51连通,柱塞泵5101再通过负压吸取清洗液容器51中的清洗液;The two-position three-
两位三通电磁阀5102切换至柱塞泵5101与清洗拭子511连通,柱塞泵5101再通过正压将吸取的清洗液从清洗拭子511的下端排到清洗拭子511内,对采样针23的外壁清洗;The two-position three-
清洗过程中打开第四废液驱动件69,第四废液驱动件69从清洗拭子511的上端将清洗拭子511内的清洗废液排到废液收集容器61中。During the cleaning process, the fourth waste
当采样针23上移离开清洗拭子511后停止清洗操作,关闭柱塞泵5101和第四废液驱动件69。When the
S14:稀释染色;S14: dilution staining;
采样针23执行外壁清洗的同时,检测装置检测对反应容器70内的待染色样本的浊度进行检测,判断是否需要稀释;While the
若检测装置判定需要稀释,则稀释针17将定量稀释液加注到具有待染色样本的反应容器70中,再通过采样针23吸吐混匀;若不需要稀释,则直接进入染色步骤;If the detection device determines that dilution is required, the
稀释针17加注稀释液到反应容器70中的步骤如下:The steps of filling the
两位三通电磁阀162切换至柱塞泵161和稀释液容器11连通,柱塞泵161通过负压吸取稀释液容器11内的稀释液;The two-position three-
两位三通电磁阀162切换至柱塞泵161和稀释针17连通,柱塞泵161通过正压将定量的稀释液通过稀释针17排到反应容器70中,稀释液对待染色样本进行稀释。The two-position three-
稀释结束后,关闭柱塞泵161。After the dilution is completed, the
采样针23吸吐混匀操作的步骤如下:The steps of the
采样针23插入反应容器70的待染色样本中;The
关闭两通电磁阀512,加样驱动件22通过负压吸取反应容器70的一定量样本(待染色样本),加样驱动件22再通过正压将吸取的待染色样本吐回反应容器70中,如此反复吸吐操作执行混匀操作。The two-
混匀操作结束后,采样针23上移离开反应容器70。After the mixing operation is completed, the
稀释混合后的待染色样本或无需稀释的待染色样本再进行染色处理:Dilute the mixed sample to be stained or the sample to be stained without dilution before staining:
两位三通电磁阀332切换至柱塞泵331与染色剂容器31连通,柱塞泵331通过负压吸取染色剂容器31内的染色剂;The two-position three-
两位三通电磁阀332切换至柱塞泵331与染色针34连通,柱塞泵331通过正压将定量的染色剂通过染色针34排到反应容器70中,染色剂对待染色样本进行染色。The two-position three-
染色结束后,关闭柱塞泵331,采样针23采用上述的吸吐方式对染色的样本进行混匀操作,混匀操作结束后,采样针23同样采用上述的清洗拭子511对采样针23执行外壁清洗。After the dyeing is completed, the
S15:镜检加样;S15: Microscopic inspection and sample addition;
采样针23吸取反应容器70中染色混匀后的样本,采样针23将染色混匀后的样本转移到检测卡上。镜检单元对检测卡上的染色样本进行拍照,并输出镜检结果。The
若干化学检测区和形态学检测区位于同一张检测卡上,则采样针23染色均匀后的样本中转移至检测卡上的形态学区域;若干化学检测和形态学检测分别采用两张不同的检测卡,则采样针23将吸取的染色混匀后的样本添加到形态学检测卡上。Several chemical detection areas and morphological detection areas are located on the same detection card, and the samples dyed evenly by the
S16:清洗;S16: cleaning;
采样针23吸取染色混匀后的样本,在上抬离开反应容器70的过程中,清洗拭子511清洗采样针23的外壁,在采样针23将染色混匀后的样本转移到检测卡上之后,采样针23移动至第一清洗池54处清洗采样针23的内外壁,并且清洗单元50对反应容器70进行清洗。The
其中,清洗拭子511的清洗步骤与上述一致,不再赘述;Among them, the cleaning steps of the
采样针23在第一清洗池54内的清洗步骤如下:The cleaning steps of the
两位两通电磁阀512和第二清洗驱动件56打开,加样驱动件22与清洗液容器51连通,第二清洗驱动件56或加样驱动件22将清洗液容器51内的清洗液从采样针23排到第一清洗池54内,进而对采样针23的内壁进行清洗。The two-position and two-
第一清洗驱动件53启动,第一清洗驱动件53将清洗液容器51内的清洗液通过第一清洗管路52排到第一清洗池54内,清洗液对采样针23的外壁进行清洗;The
清洗过程中,第一废液驱动件63启动,第一废液驱动件63将第一清洗池54中的清洗废液从第一废液管路62排到废液收集容器61。During the cleaning process, the first waste
清洗结束后,关闭两位两通电磁阀512、第二清洗驱动件56、加样驱动件22和第一废液驱动件63。After cleaning, close the two-position two-
清洗完成后的采样针23可进入下一循环的加样。After the cleaning is completed, the
清洗采样针23的过程中,也可同时对反应杯70进行清洗:In the process of cleaning the
关闭两位两通电磁阀515,打开两位两通电磁阀514,启动第三清洗驱动件58,第三清洗驱动件58将清洗液容器51内的清洗液通过第三清洗管路57排到反应杯70中,以对反应杯70进行清洗;Close the two-position and two-
反应杯70清洗过程中,启动第二废液驱动件65,第二废液驱动件65驱动反应杯70内的清洗废液从第二废液管路64排到废液收集容器61中。During the cleaning process of the
反应杯70完成清洗后,关闭第三清洗驱动件58和第二废液驱动件65。After the
S17:加注显色剂;S17: Add color developer;
采样针23将待显色样本添加到检测卡的干化学检测区或干化学检测卡上后,显色针44将显色剂加注到具有待显色样本的检测卡的干化学检测区或干化学检测卡上,再通过干化学检测单元拍照检测,并输出检测结果。After the
其中,显色针44加注显色剂的步骤如下(以加注一种显色剂为例进行说明):Wherein, the steps of adding the color developer to the
显色针44移动至检测卡上的待显色样本处;The
两位三通电磁阀432切换至柱塞泵431与显色剂容器41连通,柱塞泵431通过负压吸取显色剂容器41内的显色剂;The two-position three-
两位三通电磁阀432切换至柱塞泵431与显色针44连通,柱塞泵431通过正压将一定量的显色剂通过显色针44加注到检测卡上的干化学检测区域或干化学检测卡。The two-position three-
加注完成后,关闭柱塞泵431,并将显色针44移到显色剂排空池612内。After the filling is completed, the
当显色剂排空池612内收集有一定量的显色剂后,第五废液驱动件611启动,第五废液驱动件611将显色剂排空池612内的显色剂通过第五废液管路610排到废液收集容器61内。When a certain amount of color developer is collected in the color
S18:检测;S18: detection;
检测系统包括干化学检测单元和形态学检测单元,干化学检测单元和形态学检测单元均为摄像单元;The detection system includes a dry chemical detection unit and a morphological detection unit, both of which are camera units;
加注有染色剂的检测卡移动至干化学检测单元对应的位置后,干化学检测单元对检测卡的干化学检测区上的样本进行干化学检测。After the detection card filled with the dye is moved to the position corresponding to the dry chemical detection unit, the dry chemical detection unit performs dry chemical detection on the sample on the dry chemical detection area of the detection card.
加注有显色剂的检测卡移动至形态学检测单元对应的位置后,形态学检测单元对检测卡的形态学检测区上的样本进行形态学检测。After the detection card filled with the color developer moves to the position corresponding to the morphological detection unit, the morphological detection unit performs morphological detection on the sample on the morphological detection area of the detection card.
本实施例提供的妇科分泌物检测的液路系统,由于设有加注单元10包括洗脱针14,洗脱针14能够将稀释液注入到样本容器,将样本容器中棉签或拭子上的样本洗脱到样本容器中,实现自动化样本制备,检测人员只需将装有棉签或拭子的样本容器直接上机检测即可,无需进行洗脱的预处理步骤,提高了检测效率,也避免了人工洗脱的污染。In the liquid circuit system for gynecological secretion detection provided in this embodiment, since the filling
实施例二:Embodiment 2:
本实施例提供了一种妇科分泌物检测的液路系统,与上述实施例的不同之处在于:上述实施例中的反应容器70包括浊度检测容器71和染色容器72,浊度检测容器71用于浊度检测,染色容器72用于染色,进而浊度检测容器71与稀释液路连接,染色容器72与染色液路连接,清洗单元50分别与浊度检测容器71和染色容器72连接。This embodiment provides a liquid circuit system for detecting gynecological secretions. The difference from the above embodiment is that the
请参考图9,具体的,稀释针17可移动至浊度检测容器71中,稀释针17用于将稀释液加注到浊度检测容器71中。染色针34可移动至染色容器72中,染色针34用于将染色剂加注到染色容器72中。Referring to FIG. 9 , specifically, the
第三清洗管路57远离清洗液容器51的一端分成三条清洗支路,其中两条清洗支路分别与浊度检测容器71和染色容器72连接,该两条清洗支路上分别安装有一个清洗阀,清洗阀为电动开关阀,用于打开和关闭清洗支路,两个清洗阀分别为两位两通电磁阀516和两位两通电磁阀517,两位两通电磁阀516和两位两通电磁阀517分别用于关闭和打开分别与浊度检测容器71和染色容器72连接的两条清洗支路,清洗阀也可为气动开关阀。The end of the
第二废液管路64远离废液收集容器61的一端分成两路分别与浊度检测容器71和染色容器72连接,并且第二废液管路64分成的两路中分别安装有两位两通电磁阀518和两位两通电磁阀519,两位两通电磁阀518和两位两通电磁阀519分别用于关闭浊度检测容器71和染色容器72与第二废液管路64的连通,以实现分别清洗。One end of the second
本实施例中,采样针23先将待染色样本加注到浊度检测容器71中进行浊度检测,采样针23再将稀释后或无需稀释的待染色样本转移到染色容器72内进行染色。In this embodiment, the
请参考图10,本实施例的液路系统执行的检测方法,包括如下步骤:Please refer to FIG. 10 , the detection method performed by the liquid circuit system of the present embodiment includes the following steps:
S21:洗脱;S21: elution;
洗脱针14通过穿刺的方式插入到样本容器中,洗脱驱动件13启动,洗脱驱动件13将稀释液容器11内的稀释液(即洗脱液)排到样本容器中,稀释液将样本容器中的棉签或拭子上的样本洗脱到样本容器中。完成稀释液加注后,关闭洗脱驱动件13,并且洗脱针14移动至第二清洗池513中,等待下一样本容器的稀释液加注。或者洗脱针14连续对多个样本容器加注清洗液,待全部加注工作结束后再移动至第二清洗池513中。The
S22:搅拌及清洗;S22: stirring and cleaning;
搅拌单元控制搅拌棒插入到加完稀释液的样本容器中进行搅拌,搅拌完成后搅拌棒转移到第二清洗池513中。The stirring unit controls the stirring rod to be inserted into the sample container after adding the diluent for stirring, and after the stirring is completed, the stirring rod is transferred to the
搅拌棒转移到第二清洗池513之后执行清洗操作:两位两通电磁阀514关闭,两位两通电磁阀515打开,第三清洗驱动件58启动,第三清洗驱动件58将清洗液容器51内的清洗液沿着第三清洗管路57排到第二清洗池513中对搅拌棒清洗;After the stirring rod is transferred to the
搅拌棒清洗完毕后,关闭两位两通电磁阀515和第三清洗驱动件58,并打开第三废液驱动件67,第三废液驱动件67驱动第二清洗池513中的废液从第三废液管路66排到废液收集容器61中。After the stirring rod is cleaned, close the two-position two-
完成排废液后,关闭第三废液驱动件67。After the waste liquid discharge is completed, the third waste
S23:分样;S23: sample division;
采样针23插入到样本容器内吸取样本容器内的定量样本,采样针23吸样后上移。采样针23将吸取的待染色样本中的一部分加注到浊度检测容器71中,另一部分添加到检测卡上的干化学检测区域或干化学检测卡。The
在采样针23上移的过程中对采样针23执行外壁清洗操作:During the upward movement of the
两位三通电磁阀5102切换至柱塞泵5101与清洗液容器51连通,柱塞泵5101再通过负压吸取清洗液容器51中的清洗液;The two-position three-
两位三通电磁阀5102切换至柱塞泵5101与清洗拭子511连通,柱塞泵5101再通过正压将吸取的清洗液从清洗拭子511的下端排到清洗拭子511内,对采样针23的外壁清洗;The two-position three-
清洗过程中打开第四废液驱动件69,第四废液驱动件69从清洗拭子511的上端将清洗拭子511内的清洗废液排到废液收集容器61中。During the cleaning process, the fourth waste
当采样针23上移离开清洗拭子511后停止清洗操作,关闭柱塞泵5101和第四废液驱动件69。When the
S24:稀释染色;S24: dilution staining;
采样针23执行外壁清洗的同时,检测装置检测对浊度检测容器71内的待染色样本的浊度进行检测,判断是否需要稀释;While the
若检测装置判定需要稀释,则稀释针17将定量稀释液加注到具有待染色样本的浊度检测容器71中,再通过采样针23吸吐混匀;若不需要稀释,则直接进入转移步骤;If the detection device determines that dilution is required, the
稀释针17加注稀释液到浊度检测容器71中的步骤如下:The steps of filling the
两位三通电磁阀162切换至柱塞泵161和稀释液容器11连通,柱塞泵161通过负压吸取稀释液容器11内的稀释液;The two-position three-
两位三通电磁阀162切换至柱塞泵161和稀释针17连通,柱塞泵161通过正压将定量的稀释液通过稀释针17排到浊度检测容器71中,稀释液对待染色样本进行稀释。The two-position three-
稀释结束后,关闭柱塞泵161。After the dilution is completed, the
采样针23吸吐混匀操作的步骤如下:The steps of the
采样针23插入浊度检测容器71的待染色样本中;The
关闭两通电磁阀512,加样驱动件22通过负压吸取浊度检测容器71的一定量的待染色样本,加样驱动件22再通过正压将吸取的待染色样本吐回浊度检测容器71中,如此反复吸吐操作执行混匀操作。The two-
混匀操作结束后,采样针23将稀释混合后的样本或无需稀释的待染色样本从浊度检测容器71转移到染色容器72中。After the mixing operation is completed, the
采样针23上移离开浊度检测容器71过程执行采样针外壁清洗。The
稀释混合后的样本或无需稀释的待染色样本转移到染色容器72后进行染色处理:The diluted and mixed sample or the sample to be stained without dilution is transferred to the
两位三通电磁阀332切换至柱塞泵331与染色剂容器31连通,柱塞泵331通过负压吸取染色剂容器31内的染色剂;The two-position three-
两位三通电磁阀332切换至柱塞泵331与染色针34连通,柱塞泵331通过正压将定量的染色剂通过染色针34排到染色容器72中,染色剂对样本进行染色。The two-position three-
染色结束后,关闭柱塞泵331,采样针23采用上述的吸吐方式对染色的样本进行混匀操作,混匀操作结束后,采样针23同样采用上述的清洗拭子511对采样针23执行外壁清洗。After the dyeing is completed, the
S25:镜检加样;S25: Microscopic inspection and sample addition;
采样针23吸取染色容器72中染色混匀后的样本,采样针23将染色混匀后的样本转移到检测卡上。镜检单元对检测卡上的染色样本进行拍照,并输出镜检结果。The
若干化学检测区和形态学检测区位于同一张检测卡上,则采样针23染色均匀后的样本中转移至检测卡上的形态学区域;若干化学检测和形态学检测分别采用两张不同的检测卡,则采样针23将吸取的染色混匀后的样本添加到形态学检测卡上。Several chemical detection areas and morphological detection areas are located on the same detection card, and the samples dyed evenly by the
S26:清洗;S26: cleaning;
采样针23吸取染色混匀后的样本,在上抬离开染色容器72的过程中,清洗拭子511清洗采样针23的外壁,在采样针23将染色混匀后的样本转移到检测卡上之后,采样针23移动至第一清洗池54清洗内外壁,并且清洗单元50对反应容器70进行清洗。The
其中,清洗拭子511的清洗步骤与上述一致,不再赘述;Among them, the cleaning steps of the
采样针23在第一清洗池54内的清洗步骤如下:The cleaning steps of the
两位两通电磁阀512和第二清洗驱动件56打开,加样驱动件22与清洗液容器51连通,第二清洗驱动件56或加样驱动件22将清洗液容器51内的清洗液从采样针23排到第一清洗池54内,进而对采样针23的内壁进行清洗。The two-position and two-
第一清洗驱动件53启动,第一清洗驱动件53将清洗液容器51内清洗液通过第一清洗管路52排到第一清洗池54内,清洗液对采样针23的外壁进行清洗;The
清洗过程中,第一废液驱动件63启动,第一废液驱动件63将第一清洗池54中的清洗废液从第一废液管路62排到废液收集容器61。During the cleaning process, the first waste
清洗结束后,关闭两位两通电磁阀512、第二清洗驱动件56、加样驱动件22和第一废液驱动件63。After cleaning, close the two-position two-
清洗完成后的采样针23可进入下一循环的加样。After the cleaning is completed, the
清洗采样针23的过程中,也可同时对浊度检测容器71和染色容器72进行清洗,浊度检测容器71和染色容器72可同时或分开进行清洗,以先清洗浊度检测容器71,再清洗染色容器72为例进行说明:In the process of cleaning the
关闭两位两通电磁阀515和两位两通电磁阀517,打开两位两通电磁阀516,起到第三清洗驱动件58,第三清洗驱动件58将清洗液容器51内的清洗液通过第三清洗管路57排到浊度检测容器71中,以对浊度检测容器71进行清洗;The two-position and two-
浊度检测容器71清洗过程中,打开两位两通电磁阀518,关闭两位两通电磁阀519,启动第二废液驱动件65,第二废液驱动件65驱动浊度检测容器71内的清洗废液从第二废液管路64排到废液收集容器61中。During the cleaning process of the
浊度检测容器71清洗完毕后,关闭两位两通电磁阀515和两位两通电磁阀516,打开两位两通电磁阀517,启动第三清洗驱动件58,第三清洗驱动件58将清洗液容器51内的清洗液通过第三清洗管路57排到染色容器72中,以对染色容器72清洗;After the
染色容器72清洗过程中,打开两位两通电磁阀519,关闭两位两通电磁阀518,启动第二废液驱动件65,第二废液驱动件65驱动染色容器72内的清洗废液从第二废液管路64排到废液收集容器61中。During the cleaning process of the
浊度检测容器71和染色容器72完成清洗后,关闭第三清洗驱动件58和第二废液驱动件65。After the
S27:加注显色剂;S27: add color developer;
采样针23将待显色样本添加到检测卡的干化学检测区或干化学检测卡上后,显色针44将显色剂加注到具有待显色样本的检测卡的干化学检测区或干化学检测卡上,再通过干化学检测单元拍照检测,并输出检测结果。After the
其中,显色针44加注显色剂的步骤如下(以加注一种显色剂为例进行说明):Wherein, the steps of adding the color developer to the
显色针44移动至检测卡上的待显色样本处;The
两位三通电磁阀432切换至柱塞泵431与显色剂容器41连通,柱塞泵431通过负压吸取显色剂容器41内的显色剂;The two-position three-
两位三通电磁阀432切换至柱塞泵431与显色针44连通,柱塞泵431通过正压将一定量的显色剂通过显色针44加注到检测卡上的干化学检测区域或干化学检测卡。The two-position three-
加注完成后,关闭柱塞泵431,并将显色针44移到显色剂排空池612内。After the filling is completed, the
当显色剂排空池612内收集有一定量的显色剂后,第五废液驱动件611启动,第五废液驱动件611将显色剂排空池612内的显色剂通过第五废液管路610排到废液收集容器61内。When a certain amount of color developer is collected in the color
S28:检测;S28: detection;
检测系统包括干化学检测单元和形态学检测单元,干化学检测单元和形态学检测单元均为摄像单元;The detection system includes a dry chemical detection unit and a morphological detection unit, both of which are camera units;
加注有染色剂的检测卡移动至干化学检测单元对应的位置后,干化学检测单元对检测卡的干化学检测区上的样本进行干化学检测。After the detection card filled with the dye is moved to the position corresponding to the dry chemical detection unit, the dry chemical detection unit performs dry chemical detection on the sample on the dry chemical detection area of the detection card.
加注有显色剂的检测卡移动至形态学检测单元对应的位置后,形态学检测单元对检测卡的形态学检测区上的样本进行形态学检测。After the detection card filled with the color developer moves to the position corresponding to the morphological detection unit, the morphological detection unit performs morphological detection on the sample on the morphological detection area of the detection card.
本实施例与上述实施例一样能够实现自动洗脱样本,实现检测的全自动化。并且将稀释和染色两个步骤分开在不同的反应容器中进行,能够在多次检测过程中避免染色剂的残留对浊度检测的影响。This embodiment, like the above-mentioned embodiment, can realize automatic elution of samples and realize full automation of detection. In addition, the two steps of dilution and dyeing are carried out separately in different reaction vessels, which can avoid the influence of residual dyeing agent on turbidity detection in multiple detection processes.
实施例三:Embodiment three:
一种实施例中提供了一种妇科分泌物检测的装置,本装置包括上述实施例中的液路系统,还包括进样系统、检测系统和控制系统等。In one embodiment, a device for detecting gynecological secretions is provided. The device includes the liquid circuit system in the above embodiment, and also includes a sample introduction system, a detection system, a control system, and the like.
进样系统用于将样本容器进样到采样针能够吸取的位置。The sampling system is used to inject the sample container into the position where the sampling needle can aspirate it.
检测系统包括干化学检测单元和形态学检测单元,干化学检测单元和形态学检测单元均为摄像单元,干化学检测单元用于对检测卡的干化学检测区上的样本进行干化学检测,形态学检测单元用于对检测卡的形态学检测区上的样本进行形态学检测。The detection system includes a dry chemical detection unit and a morphological detection unit. Both the dry chemical detection unit and the morphological detection unit are camera units. The dry chemical detection unit is used for dry chemical detection of the samples on the dry chemical detection area of the detection card. The morphological detection unit is used to perform morphological detection on the samples on the morphological detection area of the detection card.
控制系统与进样系统、检测系统和液路系统连接,控制系统用于控制进样系统、检测系统和液路系统工作,以完成全自动化的干化学检测和形态学检测。The control system is connected with the sampling system, the detection system and the liquid circuit system, and the control system is used to control the work of the sampling system, the detection system and the liquid circuit system, so as to complete the fully automatic dry chemical detection and morphological detection.
本实施例的妇科分泌物检测装置设置洗脱管路,洗脱管路能够将采集的样本洗脱到样本容器中,无需人工进行操作,实现检测的全自动化。The gynecological secretion detection device of this embodiment is provided with an elution pipeline, and the elution pipeline can elute the collected samples into the sample container without manual operation, thereby realizing full automation of detection.
以上应用了具体个例对本发明进行阐述,只是用于帮助理解本发明,并不用以限制本发明。对于本发明所属技术领域的技术人员,依据本发明的思想,还可以做出若干简单推演、变形或替换。The above specific examples are used to illustrate the present invention, which are only used to help understand the present invention, and are not intended to limit the present invention. For those skilled in the art to which the present invention pertains, according to the idea of the present invention, several simple deductions, modifications or substitutions can also be made.
| Application Number | Priority Date | Filing Date | Title |
|---|---|---|---|
| CN202011066043.1ACN114324952A (en) | 2020-09-30 | 2020-09-30 | Gynecological secretion detection device and its liquid circuit system and method |
| Application Number | Priority Date | Filing Date | Title |
|---|---|---|---|
| CN202011066043.1ACN114324952A (en) | 2020-09-30 | 2020-09-30 | Gynecological secretion detection device and its liquid circuit system and method |
| Publication Number | Publication Date |
|---|---|
| CN114324952Atrue CN114324952A (en) | 2022-04-12 |
| Application Number | Title | Priority Date | Filing Date |
|---|---|---|---|
| CN202011066043.1APendingCN114324952A (en) | 2020-09-30 | 2020-09-30 | Gynecological secretion detection device and its liquid circuit system and method |
| Country | Link |
|---|---|
| CN (1) | CN114324952A (en) |
| Publication number | Priority date | Publication date | Assignee | Title |
|---|---|---|---|---|
| CN114660320A (en)* | 2022-04-14 | 2022-06-24 | 广州万孚生物技术股份有限公司 | Reagent sample adding method and reagent sample adding system |
| Publication number | Priority date | Publication date | Assignee | Title |
|---|---|---|---|---|
| JP2009222566A (en)* | 2008-03-17 | 2009-10-01 | Metawater Co Ltd | Microorganism measuring method and system |
| CN108362865A (en)* | 2017-12-29 | 2018-08-03 | 迪瑞医疗科技股份有限公司 | A kind of method and liquid channel system of test secretion |
| CN108627656A (en)* | 2017-03-23 | 2018-10-09 | 爱威科技股份有限公司 | Medical pattern detection system, method and device |
| CN109521214A (en)* | 2017-09-20 | 2019-03-26 | 深圳迈瑞生物医疗电子股份有限公司 | Automatic analyzer and its specimen needle or the working method of reagent needle, purge chamber |
| CN111721956A (en)* | 2019-03-20 | 2020-09-29 | 桂林优利特医疗电子有限公司 | A fully automatic biochemical analyzer liquid circuit system |
| CN212845444U (en)* | 2020-09-30 | 2021-03-30 | 深圳市瑞图生物技术有限公司 | Gynecological secretion detection device and liquid path system thereof |
| Publication number | Priority date | Publication date | Assignee | Title |
|---|---|---|---|---|
| JP2009222566A (en)* | 2008-03-17 | 2009-10-01 | Metawater Co Ltd | Microorganism measuring method and system |
| CN108627656A (en)* | 2017-03-23 | 2018-10-09 | 爱威科技股份有限公司 | Medical pattern detection system, method and device |
| CN109521214A (en)* | 2017-09-20 | 2019-03-26 | 深圳迈瑞生物医疗电子股份有限公司 | Automatic analyzer and its specimen needle or the working method of reagent needle, purge chamber |
| CN108362865A (en)* | 2017-12-29 | 2018-08-03 | 迪瑞医疗科技股份有限公司 | A kind of method and liquid channel system of test secretion |
| CN111721956A (en)* | 2019-03-20 | 2020-09-29 | 桂林优利特医疗电子有限公司 | A fully automatic biochemical analyzer liquid circuit system |
| CN212845444U (en)* | 2020-09-30 | 2021-03-30 | 深圳市瑞图生物技术有限公司 | Gynecological secretion detection device and liquid path system thereof |
| Publication number | Priority date | Publication date | Assignee | Title |
|---|---|---|---|---|
| CN114660320A (en)* | 2022-04-14 | 2022-06-24 | 广州万孚生物技术股份有限公司 | Reagent sample adding method and reagent sample adding system |
| Publication | Publication Date | Title |
|---|---|---|
| JP3316574B2 (en) | Apparatus and method for handling fluid sample of human body material | |
| CN114324949A (en) | Gynecological secretion detection device, sample adding mechanism and sample adding method | |
| CN212845444U (en) | Gynecological secretion detection device and liquid path system thereof | |
| CN109370890A (en) | Gene sequencer, liquid circuit system and automatic detection method thereof | |
| CN105784571A (en) | Double-cell measurement method and device for certain reaction protein (CRP) | |
| CN114324251A (en) | Gynecological secretion detection device and sample reaction mechanism and method thereof | |
| WO2022142052A1 (en) | Sample collection and distribution system and method for pre-diluted mode, and blood cell analyzer | |
| CN113959992A (en) | Whole blood detection and analysis system and whole blood sample detection method | |
| CN101884885A (en) | Full-automatic liquid operating device | |
| CN109444450A (en) | A kind of whole blood sample automatic sampling apparatus | |
| US3976429A (en) | Backwash system for diluting apparatus | |
| CN115932301A (en) | Sample detection method and sample analyzer | |
| CN114324952A (en) | Gynecological secretion detection device and its liquid circuit system and method | |
| CN213580596U (en) | Sperm quality analysis's liquid way system and sperm quality analysis appearance | |
| CN115676759B (en) | Reagent filling device and method | |
| CN112578121A (en) | Sample analyzer and sample detection method | |
| CN219831102U (en) | Full-automatic dry-type fluorescence immunoassay appearance | |
| CN114324941A (en) | Gynecological secretion detection device and sample reaction mechanism and method thereof | |
| CN112881723B (en) | Blood detection device and blood detection method | |
| CN109443889A (en) | A kind of full-automatic push jack coloring system | |
| CN118362749A (en) | A kit instant preparation module and instant preparation method thereof | |
| CN114720216A (en) | Sheet pushing machine and sheet pushing method | |
| CN209858577U (en) | Liquid path system | |
| CN109725169B (en) | Liquid path system of urine analyzer and control method thereof | |
| CN216095204U (en) | A belt cleaning device and push jack dyeing machine for push jack dyeing machine |
| Date | Code | Title | Description |
|---|---|---|---|
| PB01 | Publication | ||
| PB01 | Publication | ||
| SE01 | Entry into force of request for substantive examination | ||
| SE01 | Entry into force of request for substantive examination |