
技术领域technical field
本发明涉及储能技术领域,具体而言,涉及一种耦合卡琳娜循环的压缩空气储能系统。The invention relates to the technical field of energy storage, in particular to a compressed air energy storage system coupled with a Karina cycle.
背景技术Background technique
随着我国可再生能源、分布式供能和智能电网的蓬勃发展,电网容量不断扩张,用电峰谷差日益增加,对储能技术的需求越来越大。大规模发展储能技术,可以有效解决风能、太阳能等间歇式可再生能源发电不稳定的问题,平滑波动性电能输入、实现电网削峰填谷,提高可再生能源发电的利用率,增强电网运行的安全性。With the vigorous development of renewable energy, distributed energy supply and smart grid in China, the capacity of the grid continues to expand, the peak-to-valley difference in electricity consumption is increasing, and the demand for energy storage technology is increasing. The large-scale development of energy storage technology can effectively solve the problem of unstable power generation of intermittent renewable energy such as wind energy and solar energy, smooth the input of fluctuating electric energy, realize the peak shaving and valley filling of the power grid, improve the utilization rate of renewable energy power generation, and enhance the operation of the power grid. security.
在现有的大规模电力储能技术中,压缩空气储能得到了广泛应用,其主要原理是利用电力系统低谷时段的剩余电力将空气压缩储存在大容量的高压气体储罐里,在需要时将其释放至透平膨胀机发电,具有容量大、经济性好、环境友好、运行成本低等优势。In the existing large-scale power energy storage technology, compressed air energy storage has been widely used. It is released to the turboexpander for power generation, which has the advantages of large capacity, good economy, environmental friendliness, and low operating costs.
但是,现有的先进绝热压缩空气储能(AA-CAES)系统在运行过程中会产生大量压缩热,这部分压缩热由于换热器传热温差的限制,不能够完全传递给释能过程的压缩空气,所以系统热量不能够被完全利用,使系统运行效率降低,同时会导致储热系统中的储热介质温度上升,会对系统下一次运行产生不利影响,解决方法通常是引入额外的冷却装置,但这会导致系统复杂程度的增加和热能的浪费。However, the existing advanced adiabatic compressed air energy storage (AA-CAES) system will generate a large amount of compression heat during operation, and this part of the compression heat cannot be completely transferred to the energy release process due to the limitation of the heat transfer temperature difference of the heat exchanger. Compressed air, so the heat of the system cannot be fully utilized, which reduces the operating efficiency of the system. At the same time, it will cause the temperature of the heat storage medium in the heat storage system to rise, which will adversely affect the next operation of the system. The solution is usually to introduce additional cooling. device, but this will lead to an increase in the complexity of the system and waste of thermal energy.
发明内容SUMMARY OF THE INVENTION
本发明的目的包括提供一种耦合卡琳娜循环的压缩空气储能系统,其能够有效增加系统的储能容量,减少储能过程中的热量散失,提高储能效率。The purpose of the present invention includes providing a compressed air energy storage system coupled with Karina cycle, which can effectively increase the energy storage capacity of the system, reduce the heat loss during the energy storage process, and improve the energy storage efficiency.
本发明的实施例可以这样实现:Embodiments of the present invention can be implemented as follows:
第一方面,本发明提供一种耦合卡琳娜循环的压缩空气储能系统,耦合卡琳娜循环的压缩空气储能系统包括双层储罐、多级压缩机、多级冷却器、多级膨胀机、多级回热器、储热罐、电动机、第一发电机和卡琳娜循环机组,其中,多级冷却器和电动机均与多级压缩机连接,多级回热器和第一发电机均与多级膨胀机连接;In a first aspect, the present invention provides a compressed air energy storage system coupled with Karina cycle. The compressed air energy storage system coupled with Karina cycle includes a double-layer storage tank, a multi-stage compressor, a multi-stage cooler, a multi-stage Expander, multi-stage regenerator, heat storage tank, electric motor, first generator and Karina cycle unit, wherein, multi-stage cooler and electric motor are connected with multi-stage compressor, multi-stage regenerator and first The generators are all connected with multi-stage expanders;
卡琳娜循环机组包括蒸发器、分离器、氨膨胀机、吸收器、冷凝器、工质泵、预热器和第二发电机,其中,蒸发器包括相互连通的A1口和B1口、相互连通的C1口和D1口,预热器包括相互连通的A2口和B2口、相互连通的C2口和D2口;The Karina cycle unit includes an evaporator, a separator, an ammonia expander, an absorber, a condenser, a working fluid pump, a preheater and a second generator, wherein the evaporator includes an A1 port and a B1 port that communicate with each other. Connected C1 port and D1 port, the preheater includes mutually connected A2 port and B2 port, and mutually connected C2 port and D2 port;
双层储罐、多级冷却器、储热罐、多级回热器、C1口、D1口依次连通,形成循环回路、且内部的流动介质为导热油,导热油从双层储罐输送至多级冷却器、并被压缩空气加热后存储至储热罐,储热罐输送导热油至多级回热器,导热油加热流经多级回热器的压缩空气,多级回热器输送导热油至蒸发器,导热油利用余温加热流经蒸发器的氨水溶液,并流回双层储罐;The double-layer storage tank, the multi-stage cooler, the heat storage tank, the multi-stage regenerator, the C1 port and the D1 port are connected in sequence to form a circulation loop, and the internal flowing medium is heat transfer oil, and the heat transfer oil is transported from the double-layer storage tank to up to The heat transfer oil is sent to the multi-stage regenerator, the heat transfer oil heats the compressed air flowing through the multi-stage regenerator, and the multi-stage regenerator conveys the heat transfer oil. To the evaporator, the heat transfer oil uses the residual temperature to heat the ammonia solution flowing through the evaporator, and flows back to the double-layer storage tank;
B1口、分离器、氨膨胀机、吸收器、冷凝器、工质泵、C2口、D2口、A1口依次连通,形成循环回路,且内部的流动介质为氨水溶液,氨膨胀机用于膨胀来自分离器的富氨蒸气做功并推动第二发电机输出电力。Port B1, separator, ammonia expander, absorber, condenser, working fluid pump, port C2, port D2, and port A1 are connected in sequence to form a circulation loop, and the internal flow medium is an aqueous ammonia solution, and the ammonia expander is used for expansion The ammonia-rich vapor from the separator does work and drives the second generator to output electricity.
在可选的实施方式中,双层储罐包括外层储罐和内层储罐,内层储罐通过通气管道支撑在外层储罐的内部,内层储罐用于存储加压后的空气,外层储罐用于存储蓄热工质。In an optional embodiment, the double-layer storage tank includes an outer-layer storage tank and an inner-layer storage tank, the inner-layer storage tank is supported inside the outer-layer storage tank through a ventilation pipe, and the inner-layer storage tank is used for storing pressurized air , the outer storage tank is used to store the regenerative working medium.
在可选的实施方式中,内层储罐的内壁上设置有换热翅片。In an optional embodiment, heat exchange fins are provided on the inner wall of the inner storage tank.
在可选的实施方式中,外层储罐设置有两处连接口、且分别与多级冷却器和多级回热器连接,内层储罐设置有两处连接口、且分别与多级冷却器和节流阀连接。In an optional embodiment, the outer storage tank is provided with two connection ports, which are respectively connected to the multi-stage cooler and the multi-stage regenerator, and the inner storage tank is provided with two connection ports, which are respectively connected to the multi-stage cooler and the multi-stage regenerator. The cooler and the throttle valve are connected.
在可选的实施方式中,卡琳娜循环机组还包括膨胀阀;In an optional embodiment, the Karina cycle unit further includes an expansion valve;
预热器和分离器连通,利用贫氨溶液加热来自工质泵的氨水溶液,膨胀阀的入口和预热器连通,用于对贫氨溶液节流降压,吸收器与膨胀阀、氨膨胀机出口连通,用于将贫氨溶液与富氨蒸气混合,形成氨水混合工质。The preheater is communicated with the separator, and the lean ammonia solution is used to heat the ammonia solution from the working fluid pump. The inlet of the expansion valve is communicated with the preheater for throttling and depressurizing the lean ammonia solution. The absorber is connected to the expansion valve and ammonia expansion. The outlet of the machine is connected, and is used to mix the lean ammonia solution with the rich ammonia vapor to form a mixed working medium of ammonia and water.
在可选的实施方式中,冷凝器连接吸收器出口,冷凝器与多级膨胀机的出口相连,并以多级膨胀机输出的空气作为冷源,冷源用于对氨水混合工质降温冷凝,形成氨水混合物。In an optional embodiment, the condenser is connected to the outlet of the absorber, the condenser is connected to the outlet of the multi-stage expander, and the air output from the multi-stage expander is used as a cold source, and the cold source is used to cool down and condense the ammonia-water mixed working medium , forming an ammonia-water mixture.
在可选的实施方式中,多级压缩机包括多个串联的压缩机,多级冷却器包括多个冷却器,每个压缩机的出口设置有一个冷却器。In an alternative embodiment, the multi-stage compressor includes a plurality of compressors connected in series, the multi-stage cooler includes a plurality of coolers, and an outlet of each compressor is provided with a cooler.
在可选的实施方式中,多级膨胀机包括多个串联的膨胀机,多级回热器包括多个回热器,每个膨胀机的入口设置有一个回热器。In an optional embodiment, the multi-stage expander includes a plurality of expanders connected in series, the multi-stage regenerator includes a plurality of regenerators, and an inlet of each expander is provided with a regenerator.
在可选的实施方式中,在系统压缩储能的过程中,外层储罐内的导热油用于吸收内层储罐内空气的热量,以降低内层储罐内空气的温度。In an optional embodiment, in the process of compressing the energy storage system, the heat transfer oil in the outer storage tank is used to absorb the heat of the air in the inner storage tank, so as to reduce the temperature of the air in the inner storage tank.
在可选的实施方式中,在系统释能的过程中,外层储罐内的导热油用于对内层储罐进行加热,以提高内层储罐内空气的温度。In an optional embodiment, during the energy release process of the system, the heat transfer oil in the outer storage tank is used to heat the inner storage tank, so as to increase the temperature of the air in the inner storage tank.
本发明实施例提供的一种耦合卡琳娜循环的压缩空气储能系统的有益效果包括:The beneficial effects of the compressed air energy storage system coupled with the Karina cycle provided by the embodiment of the present invention include:
通过低温导热油实现对压缩空气储能系统在充气储能和膨胀释能阶段储气罐内温度的调节,通过卡琳娜循环机组实现系统在膨胀释能阶段余温的利用,可解决在系统充气储能过程中储气罐温度升高,造成储气量减少和膨胀释能过程中温度降低,膨胀空气质量减少以及热源浪费的问题,可有效增加压缩空气储能系统的储能容量,减少储能过程中的热量散失,提高储能效率。The low temperature heat transfer oil is used to adjust the temperature in the air storage tank of the compressed air energy storage system in the stages of inflating energy storage and expansion energy release. In the process of inflatable energy storage, the temperature of the air storage tank increases, resulting in the reduction of the air storage capacity and the temperature reduction during the expansion and energy release process, the reduction of the expansion air quality and the waste of heat sources, which can effectively increase the energy storage capacity of the compressed air energy storage system and reduce the storage capacity. The heat in the energy process is dissipated and the energy storage efficiency is improved.
附图说明Description of drawings
为了更清楚地说明本发明实施例的技术方案,下面将对实施例中所需要使用的附图作简单地介绍,应当理解,以下附图仅示出了本发明的某些实施例,因此不应被看作是对范围的限定,对于本领域普通技术人员来讲,在不付出创造性劳动的前提下,还可以根据这些附图获得其他相关的附图。In order to illustrate the technical solutions of the embodiments of the present invention more clearly, the following briefly introduces the accompanying drawings used in the embodiments. It should be understood that the following drawings only show some embodiments of the present invention, and therefore do not It should be regarded as a limitation of the scope, and for those of ordinary skill in the art, other related drawings can also be obtained according to these drawings without any creative effort.
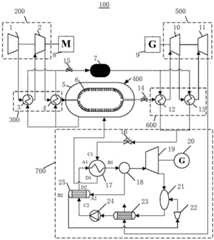
图1为本发明实施例提供的一种耦合卡琳娜循环的压缩空气储能系统的组成示意图。FIG. 1 is a schematic diagram of the composition of a compressed air energy storage system coupled with a Karina cycle according to an embodiment of the present invention.
图标:100-耦合卡琳娜循环的压缩空气储能系统;200-多级压缩机;1-一级压缩机;2-二级压缩机;300-多级冷却器;3-一级冷却器;4-二级冷却器;400-双层储罐;5-外层储罐;6-内层储罐;7-储热罐;8-电动机;9-第一发电机;500-多级膨胀机;10-一级膨胀机;11-二级膨胀机;600-多级回热器;12-一级回热器;13-二级回热器;14-第一电磁阀;15-第二电磁阀;16-第三电磁阀;700-卡琳娜循环机组;17-蒸发器;18-分离器;19-氨膨胀机;20-第二发电机;21-吸收器;22-膨胀阀;23-冷凝器;24-工质泵;25-预热器。Icon: 100-compressed air energy storage system coupled with Karina cycle; 200-multi-stage compressor; 1-first-stage compressor; 2-second-stage compressor; 300-multi-stage cooler; 3-first-stage cooler ; 4- secondary cooler; 400- double storage tank; 5- outer storage tank; 6- inner storage tank; 7- heat storage tank; 8- motor; 9- first generator; 500- multi-stage Expander; 10-first-stage expander; 11-secondary expander; 600-multi-stage regenerator; 12-first-stage regenerator; 13-secondary regenerator; 14-first solenoid valve; 15- 2nd solenoid valve; 16-third solenoid valve; 700-Karina cycle unit; 17-evaporator; 18-separator; 19-ammonia expander; 20-second generator; 21-absorber; 22- Expansion valve; 23-condenser; 24-working fluid pump; 25-preheater.
具体实施方式Detailed ways
为使本发明实施例的目的、技术方案和优点更加清楚,下面将结合本发明实施例中的附图,对本发明实施例中的技术方案进行清楚、完整地描述,显然,所描述的实施例是本发明一部分实施例,而不是全部的实施例。通常在此处附图中描述和示出的本发明实施例的组件可以以各种不同的配置来布置和设计。In order to make the purposes, technical solutions and advantages of the embodiments of the present invention clearer, the technical solutions in the embodiments of the present invention will be clearly and completely described below with reference to the accompanying drawings in the embodiments of the present invention. Obviously, the described embodiments These are some embodiments of the present invention, but not all embodiments. The components of the embodiments of the invention generally described and illustrated in the drawings herein may be arranged and designed in a variety of different configurations.
因此,以下对在附图中提供的本发明的实施例的详细描述并非旨在限制要求保护的本发明的范围,而是仅仅表示本发明的选定实施例。基于本发明中的实施例,本领域普通技术人员在没有作出创造性劳动前提下所获得的所有其他实施例,都属于本发明保护的范围。Thus, the following detailed description of the embodiments of the invention provided in the accompanying drawings is not intended to limit the scope of the invention as claimed, but is merely representative of selected embodiments of the invention. Based on the embodiments of the present invention, all other embodiments obtained by those of ordinary skill in the art without creative efforts shall fall within the protection scope of the present invention.
应注意到:相似的标号和字母在下面的附图中表示类似项,因此,一旦某一项在一个附图中被定义,则在随后的附图中不需要对其进行进一步定义和解释。It should be noted that like numerals and letters refer to like items in the following figures, so once an item is defined in one figure, it does not require further definition and explanation in subsequent figures.
在本发明的描述中,需要说明的是,若出现术语“上”、“下”、“内”、“外”等指示的方位或位置关系为基于附图所示的方位或位置关系,或者是该发明产品使用时惯常摆放的方位或位置关系,仅是为了便于描述本发明和简化描述,而不是指示或暗示所指的装置或元件必须具有特定的方位、以特定的方位构造和操作,因此不能理解为对本发明的限制。In the description of the present invention, it should be noted that, if the terms "upper", "lower", "inner", "outer", etc. appear, the orientation or positional relationship indicated is based on the orientation or positional relationship shown in the drawings, or It is the orientation or positional relationship that the product of the invention is usually placed in use, only for the convenience of describing the present invention and simplifying the description, rather than indicating or implying that the device or element referred to must have a specific orientation, be constructed and operated in a specific orientation , so it should not be construed as a limitation of the present invention.
此外,若出现术语“第一”、“第二”等仅用于区分描述,而不能理解为指示或暗示相对重要性。In addition, where the terms "first", "second" and the like appear, they are only used to differentiate the description, and should not be construed as indicating or implying relative importance.
需要说明的是,在不冲突的情况下,本发明的实施例中的特征可以相互结合。It should be noted that the features in the embodiments of the present invention may be combined with each other without conflict.
压缩空气储能系统在运行中需要对储气装置进行频繁的充放气循环。在充放气过程中,由于储气罐内压力持续变化,根据理想气体状态方程,储气罐内空气的温度变化为:The compressed air energy storage system requires frequent charging and discharging cycles of the gas storage device during operation. In the process of filling and deflating, due to the continuous change of the pressure in the gas storage tank, according to the ideal gas state equation, the temperature change of the air in the gas storage tank is:
由理想气体状态方程可知,相同压力下,随着储气罐内温度的变化,储气罐内储存的空气质量也会发生变化。在充气储能阶段,会产生大量压缩热,储气罐内温度越高,储气罐内存储的空气质量会越少,从而降低了系统的储能能力。在放气释能阶段,随着储气罐内高压空气节流后做功,储气罐内温度会逐渐降低,放气结束时储气罐内的温度将低于放气开始时的温度,根据理想气体状态方程,储气罐内的温度越低,其储存的空气质量将越大。It can be known from the ideal gas state equation that under the same pressure, with the change of the temperature in the gas storage tank, the air quality stored in the gas storage tank will also change. During the charging and energy storage stage, a large amount of compression heat will be generated. The higher the temperature in the gas storage tank, the less air quality will be stored in the gas storage tank, thus reducing the energy storage capacity of the system. In the stage of degassing and releasing energy, as the high-pressure air in the air storage tank does work after throttling, the temperature in the air storage tank will gradually decrease. Ideal gas equation of state, the lower the temperature in the gas storage tank, the greater the air quality it will store.
如果能够在压缩空气储能系统充放气过程中充分利用好各级热源使气腔内的温度保持在稳定范围内,将显著提高储气装置的单位容积循环量,进而提高储能效率和经济效益。If the heat sources at all levels can be fully utilized to keep the temperature in the air cavity within a stable range during the charging and discharging process of the compressed air energy storage system, the circulation volume per unit volume of the air storage device will be significantly increased, thereby improving the energy storage efficiency and economy. benefit.
本实施例提供的一种耦合卡琳娜循环的压缩空气储能系统,通过设置双层储罐和添加卡琳娜循环机组,将低温的蓄热工质储存于双层储罐的外层,高压空气储存于双层储罐的内层,利用低温的蓄热工质对储气罐内空气进行温度调节,同时通过卡琳娜循环机组高效的利用回热器出口的低温导热油的热量,既保证了系统能在额定参数运行,又有效提高了系统的储能效率和储能密度。This embodiment provides a compressed air energy storage system coupled with Karina cycle. By setting up a double-layer storage tank and adding a Karina cycle unit, the low-temperature heat storage medium is stored in the outer layer of the double-layer storage tank. The high-pressure air is stored in the inner layer of the double-layer storage tank, and the low-temperature heat storage medium is used to adjust the temperature of the air in the air storage tank. It not only ensures that the system can operate at rated parameters, but also effectively improves the energy storage efficiency and energy storage density of the system.
具体的,请参考图1,本实施例提供的一种耦合卡琳娜循环的压缩空气储能系统100包括双层储罐400、多级压缩机200、多级冷却器300、多级膨胀机500、多级回热器600、储热罐7、电动机8、第一发电机9和卡琳娜循环机组700。Specifically, please refer to FIG. 1 , a compressed air
其中,多级冷却器300和电动机8均与多级压缩机200连接,多级压缩机200的进气口与大气连通,多级回热器600和第一发电机9均与多级膨胀机500连接,多级膨胀机500的排气口与大气连通。The
双层储罐400包括外层储罐5和内层储罐6,内层储罐6通过通气管道支撑在外层储罐5的内部,内层储罐6用于存储加压后的空气,外层储罐5用于存储蓄热工质。内层储罐6内设置测温元件,内层储罐6的内壁上设置有换热翅片。外层储罐5设置有两处连接口、且分别与多级冷却器300和多级回热器600直接或间接连接,内层储罐6设置有两处连接口、且分别与多级冷却器300和节流阀连接。高压通气管以密封的方式穿过外层储罐5、连接到内层储罐6。内层储罐6与外层储罐5之间可以采用插管焊接方式连接,也可采用法兰方式连接。The double-
多级压缩机200用于消耗电网低谷电力或可再生能源电力生产高压空气。多级膨胀机500用于在有用电需求时利用高压空气膨胀做功驱动第一发电机9进行发电。The
多级压缩机200包括多个串联的压缩机,多级冷却器300包括多个冷却器,每个压缩机的出口设置有一个冷却器。多级膨胀机500包括多个串联的膨胀机,多级回热器600包括多个回热器,每个膨胀机的入口设置有一个回热器。The
在多级压缩机200中,相邻的各级压缩机通过级间冷却器的高温侧连通,末级压缩机通过末级冷却器的高温侧与内层储罐6的进口连通;内层储罐6的出口通过初级回热器的低温侧与初级膨胀机的进口连通,相邻的各级膨胀机通过级间回热器的低温侧连通;级间冷却器的低温侧进口与外层储罐5的出口连通、级间冷却器低温侧出口与储热罐7的进口连通;回热器的高温侧进口均与储热罐7的出口连通,回热器的高温侧出口与外层储罐5连通;回热器的高温侧出口与外层储罐5进口连通。In the
本实施例中,多级压缩机200包括串联的一级压缩机1和二级压缩机2,多级冷却器300包括一级冷却器3和二级冷却器4,一级冷却器3连接在一级压缩机1与二级压缩机2之间,二级冷却器4连接在二级压缩机2与内层储罐6之间。多级膨胀机500包括串联的一级膨胀机10和二级膨胀机11,多级回热器600包括一级回热器12和二级回热器13,一级回热器12连接在内层储罐6与一级膨胀机10之间,二级回热器13连接在一级膨胀机10与二级膨胀机11之间。In this embodiment, the
卡琳娜循环机组700包括蒸发器17、分离器18、氨膨胀机19、吸收器21、膨胀阀22、冷凝器23、工质泵24、预热器25和第二发电机20,其中,蒸发器17包括相互连通的A1口和B1口、相互连通的C1口和D1口,预热器25包括相互连通的A2口和B2口、相互连通的C2口和D2口。The
双层储罐400、多级冷却器300、储热罐7、多级回热器600、C1口、D1口依次连通,形成循环回路、且内部的流动介质为导热油,导热油从双层储罐400输送至多级冷却器300、并被压缩空气加热后存储至储热罐7,储热罐7输送导热油至多级回热器600,导热油加热流经多级回热器600的压缩空气,多级回热器600输送导热油至蒸发器17,导热油利用余温加热流经蒸发器17的氨水溶液,并流回双层储罐400。The double-
B1口、分离器18、氨膨胀机19、吸收器21、冷凝器23、工质泵24、C2口、D2口、A1口依次连通,形成循环回路,且内部的流动介质为氨水溶液。B1 port,
多级回热器600的高温侧出口均与蒸发器17连通,蒸发器17与分离器18连通,分离器18用于分离蒸发器17产生的高温富氨溶液,形成富氨蒸气和贫氨溶液。分离器18出口分成两路,一路为富氨蒸气依次进入氨膨胀机19和吸收器21,另一路为贫氨溶液依次进入预热器25、膨胀阀22和吸收器21。The high temperature side outlets of the
膨胀阀22和预热器25相连,对预热器25出口的贫氨溶液降压,氨膨胀机19与第二发电机20连接,氨膨胀机19用于膨胀来自分离器18的富氨蒸气做功并推动第二发电机20输出电力。吸收器21与氨膨胀机19和膨胀阀22连接,利用膨胀阀22输出的低温低压贫氨溶液吸收氨膨胀机19输出的乏气,形成低压氨水混合物;The
冷凝器23与吸收器21连接,利用多级膨胀机500出口的低温空气作为冷源对氨水混合物降温冷凝形成低压富氨溶液;工质泵24与冷凝器23连接,对低压富氨溶液进行加压并输送进预热器25的C2口进行加热,氨水溶液在预热器25中利用来自分离器18的贫氨溶液进行预加热后进入蒸发器17,并加热来自来工质泵24的低温富氨溶液。The
内层储罐6与多级回热器600之间设置有第一电磁阀14,第一电磁阀14为节流阀;储热罐7和多级冷却器300之间设置有第二电磁阀15;多级回热器600与蒸发器17之间设置有第三电磁阀16。A
本实施例提供的一种耦合卡琳娜循环的压缩空气储能系统100的工作过程:The working process of the compressed air
在系统压缩储能的过程中,例如当电网处于负荷低谷或有可再生能源电力供应时:打开第二电磁阀15,关闭第一电磁阀14和第三电磁阀16,启动电动机8带动一级压缩机1和二级压缩机2,并将外层储罐5中储存的导热油持续输送至一级冷却器3和二级冷却器4的低温侧。由此,一级压缩机1将环境空气压缩至高温低压后可直接排入一级冷却器3的高温侧,流经一级冷却器3高温侧的压缩空气会不断将热量释放给流经其低温侧的导热油,导热油吸热升温后则流入储热罐7以备发电阶段使用,放热降温后的压缩空气则进入二级压缩机2继续进行压缩,二级压缩机2将一级冷却器3的排气压缩至高温高压后排入二级冷却器4的高温侧,导热油吸热升温后会直接流入储热罐7以备发电阶段使用,放热降温后的高压空气则流入内层储罐6储存,受换热器效能限制以及刚性储气罐储气的热力过程,放热降温后的高压空气在进入内层储罐6时仍然具有一定的温度且储罐内空气温度会随着储气过程而增加,此时利用外层储罐5内的低温导热油吸收热量,降低压缩储能过程中内层储罐6内空气温度,可以增加同等储气压力下储气罐内储存空气的质量。In the process of compressing energy storage in the system, for example, when the power grid is at a low load or there is renewable energy supply: open the second solenoid valve 15, close the
在系统膨胀释能的过程中,关闭第二电磁阀15,打开第一电磁阀14、第三电磁阀16,将内层储罐6中储存的常温高压的空气输送至一级回热器12的低温侧,并将储热罐7中储存的导热油持续输送至一级回热器12和二级回热器13的高温侧。此时,流经一级回热器12低温侧的空气会不断从流经其高温侧的导热油吸收热量,吸热升温后的压缩空气则进入一级膨胀机10膨胀做功。一级膨胀机10将膨胀做功后的压缩空气排入二级回热器13的低温侧。此时,流经二级回热器13低温侧的空气会不断从流经其高温侧导热油吸收热量,吸热升温后的压缩空气则直接进入二级膨胀机11继续进行膨胀做功,导热油放热降温后通过第三电磁阀16进入蒸发器17,氨水溶液在蒸发器17中吸收导热油热能,导热油进入外层储罐5,用于释能阶段加热内层储罐6内的空气,而生成的氨水混合物气体进入分离器18中,氨水混合物在分离器18中被分离成富氨蒸气和贫氨溶液。富氨蒸气进入氨膨胀机19,所述氨膨胀机19用于利用所述富氨蒸气膨胀做功并推动第二发电机20输出电力,所述富氨蒸气膨胀做功后进入所述吸收器21。所述贫氨溶液进入预热器25,与来自工质泵24的氨水溶液进行热交换。所述预热器25出口贫氨溶液进入膨胀阀22释压膨胀,所述膨胀阀22出口的低温低压贫氨溶液进入吸收器21中吸收来自所述氨膨胀机19出口的乏气,形成低温低压氨水混合物。来自吸收器21的低温低压氨水混合物在冷凝器23中被二级膨胀机11出口的低温空气冷凝后形成氨水溶液进入工质泵24中加压。加压后的氨水溶液在预热器25中预加热后进入蒸发器17中。During the process of system expansion and energy release, the second solenoid valve 15 is closed, the
在上述过程中,放气时内层储罐6内气压降低,使内层储罐6内空气温度降低,空气比体积减小,利用流入外层储罐5带有余温的导热油对内层储罐6的空气进行加热,可提高膨胀释能过程中内层储罐6内空气温度。In the above process, the air pressure in the inner layer storage tank 6 is reduced when the air is released, so that the air temperature in the inner layer storage tank 6 is reduced, and the air specific volume is reduced. Heating the air in the storage tank 6 can increase the temperature of the air in the inner storage tank 6 during the expansion and energy release process.
其中,卡琳娜循环机组700做功过程与压缩空气释能发电过程同时进行,循环采用氨水溶液作为循环工质。Among them, the work process of
优选地,除末级压缩机以外的各级压缩机均定速运行,末级压缩机变速运行,各级压缩机的排气温度均为200℃~400℃,末级压缩机的排气压力范围为4MPa~12MPa。冷却器高温侧的蓄热工质出口温度为150℃~300℃。Preferably, the compressors of all stages except the last stage compressor are operated at a constant speed, the last stage compressor is operated at a variable speed, the exhaust temperature of the compressors at all stages is 200°C to 400°C, and the exhaust pressure of the last stage compressor is The range is 4MPa to 12MPa. The outlet temperature of the heat storage working medium on the high temperature side of the cooler is 150°C to 300°C.
本实施例提供的一种耦合卡琳娜循环的压缩空气储能系统100的有益效果包括:The beneficial effects of the compressed air
与现有技术相比,本实施例提供的一种耦合卡琳娜循环的压缩空气储能系统100通过低温导热油实现对压缩空气储能系统在充气储能和膨胀释能阶段储气罐内温度的调节,采用卡琳娜循环机组700吸收余温进行发电,实现压缩空气储能阶段和膨胀释能阶段系统储气罐温度的调节控制和发电效率的提升,在压缩储能阶段,通过外层储罐5的低温导热油吸收进入内层储罐6的高温高压气体热量,降低压缩储能过程中的内层储罐6的温度,有效提高了压缩空气储能系统的储能能力;膨胀释能阶段,利用来自多级回热器600出口的导热油余热通过卡琳娜循环机组700进行发电,剩余热量随导热油进入外层储罐5用于对内层储罐6内的高压空气加热,使内层储罐6的温度增加,同等情况下可提高释能过程储气罐内空气的压力,有效提高了压缩空气储能的做功能力,从而提高了系统的储能效率。Compared with the prior art, a compressed air
以上所描述的装置实施例仅是示意性的,其中作为分离部件说明的单元可以是或者也可以不是物理上分开的,作为单元显示的部件可以是或者也可以不是物理单元,即可以位于一个地方,或者也可以分布到多个网络单元上。可以根据实际的需要选择其中的部分或者全部模块来实现本实施例方案的目的。本领域普通技术人员在不付出创造性的劳动的情况下,即可以理解并实施。The device embodiments described above are only illustrative, wherein the units described as separate components may or may not be physically separated, and the components shown as units may or may not be physical units, that is, they may be located in one place , or distributed to multiple network elements. Some or all of the modules may be selected according to actual needs to achieve the purpose of the solution in this embodiment. Those of ordinary skill in the art can understand and implement it without creative effort.
以上,仅为本发明的具体实施方式,但本发明的保护范围并不局限于此,任何熟悉本技术领域的技术人员在本发明揭露的技术范围内,可轻易想到的变化或替换,都应涵盖在本发明的保护范围之内。因此,本发明的保护范围应以权利要求的保护范围为准。The above are only specific embodiments of the present invention, but the protection scope of the present invention is not limited thereto. Any changes or substitutions that can be easily thought of by those skilled in the art within the technical scope disclosed by the present invention should be Included within the scope of protection of the present invention. Therefore, the protection scope of the present invention should be subject to the protection scope of the claims.
| Application Number | Priority Date | Filing Date | Title |
|---|---|---|---|
| CN202111252838.6ACN113982708B (en) | 2021-10-27 | 2021-10-27 | A compressed air energy storage system coupled with Karina cycle |
| Application Number | Priority Date | Filing Date | Title |
|---|---|---|---|
| CN202111252838.6ACN113982708B (en) | 2021-10-27 | 2021-10-27 | A compressed air energy storage system coupled with Karina cycle |
| Publication Number | Publication Date |
|---|---|
| CN113982708A CN113982708A (en) | 2022-01-28 |
| CN113982708Btrue CN113982708B (en) | 2022-09-27 |
| Application Number | Title | Priority Date | Filing Date |
|---|---|---|---|
| CN202111252838.6AActiveCN113982708B (en) | 2021-10-27 | 2021-10-27 | A compressed air energy storage system coupled with Karina cycle |
| Country | Link |
|---|---|
| CN (1) | CN113982708B (en) |
| Publication number | Priority date | Publication date | Assignee | Title |
|---|---|---|---|---|
| CN115370439B (en)* | 2022-07-28 | 2025-04-01 | 上海发电设备成套设计研究院有限责任公司 | Compressed air energy storage device system and method using supercritical pressure water as heat medium |
| CN115632488B (en)* | 2022-12-21 | 2023-03-31 | 势加透博(成都)科技有限公司 | A cascaded energy storage system and energy storage method |
| CN117489569B (en)* | 2023-07-31 | 2024-05-07 | 九州绿能科技股份有限公司 | Compressed air energy storage system, control method and multi-stage heat storage tank |
| Publication number | Priority date | Publication date | Assignee | Title |
|---|---|---|---|---|
| CN108533343A (en)* | 2018-03-29 | 2018-09-14 | 华北电力大学 | A kind of method and system improving compressed-air energy storage efficiency using ORC |
| CN208024412U (en)* | 2018-01-17 | 2018-10-30 | 上海发电设备成套设计研究院有限责任公司 | A kind of compressed-air energy-storage system |
| CN112554983A (en)* | 2020-12-16 | 2021-03-26 | 青岛科技大学 | Liquid carbon dioxide energy storage system and method coupled with kalina cycle |
| Publication number | Priority date | Publication date | Assignee | Title |
|---|---|---|---|---|
| US8196395B2 (en)* | 2009-06-29 | 2012-06-12 | Lightsail Energy, Inc. | Compressed air energy storage system utilizing two-phase flow to facilitate heat exchange |
| Publication number | Priority date | Publication date | Assignee | Title |
|---|---|---|---|---|
| CN208024412U (en)* | 2018-01-17 | 2018-10-30 | 上海发电设备成套设计研究院有限责任公司 | A kind of compressed-air energy-storage system |
| CN108533343A (en)* | 2018-03-29 | 2018-09-14 | 华北电力大学 | A kind of method and system improving compressed-air energy storage efficiency using ORC |
| CN112554983A (en)* | 2020-12-16 | 2021-03-26 | 青岛科技大学 | Liquid carbon dioxide energy storage system and method coupled with kalina cycle |
| Publication number | Publication date |
|---|---|
| CN113982708A (en) | 2022-01-28 |
| Publication | Publication Date | Title |
|---|---|---|
| CN113982708B (en) | A compressed air energy storage system coupled with Karina cycle | |
| CN109736909B (en) | Compressed air energy storage system for multi-energy supply | |
| CN106640242B (en) | Hypersonic aircraft heat of engine reclaims electricity generation system and its control method | |
| CN114709934A (en) | A room temperature liquid compressed carbon dioxide mixed working fluid energy storage system and method | |
| CN113090507B (en) | Combined cooling, heating and power system and method based on compressed air energy storage and organic Rankine cycle | |
| CN113803166B (en) | Cold-heat poly-generation coupling system based on gas turbine Kalina combined cycle and operation method | |
| CN114370391B (en) | A supercritical compressed air energy storage system | |
| WO2019114536A1 (en) | Constructed cold source energy recovery system, heat engine system and energy recovery method | |
| CN113819671B (en) | Power generation and refrigeration combined system based on carbon dioxide | |
| CN115142924A (en) | Carbon dioxide energy storage system with cold accumulation device | |
| CN106871484A (en) | A kind of gas refrigeration system based on thermal transpiration effect | |
| CN113153475A (en) | Power-heat complementary supercritical CO2Power cycle power generation system | |
| CN207035548U (en) | A kind of injecting type combined cooling and power circulatory system | |
| CN115540379A (en) | Positive and negative coupling circulation combined cooling and power generation system | |
| CN113036932B (en) | CO (carbon monoxide) 2 Transcritical thermodynamic cycle power storage system and method | |
| CN114645832A (en) | Air refrigeration storage and power generation method and system | |
| CN211777626U (en) | Liquid air energy storage system | |
| CN117052494B (en) | Multistage steady voltage cave formula adiabatic compressed air energy storage power station system | |
| CN117703553A (en) | Coupling geothermal energy compressed air energy storage system based on idle oil gas well gas storage | |
| CN114893298B (en) | A closed refrigeration energy storage power generation system | |
| CN116659160A (en) | Combined heating and cooling compressed air energy storage system | |
| CN111219216B (en) | A heat pump energy storage system and method that can utilize external heat sources and cold sources | |
| CN114352372A (en) | Heat pump electricity storage method utilizing liquid natural gas cold energy | |
| CN108638794B (en) | A comprehensive system for the utilization of waste heat from automobile exhaust | |
| CN111305922A (en) | Liquid air energy storage system |
| Date | Code | Title | Description |
|---|---|---|---|
| PB01 | Publication | ||
| PB01 | Publication | ||
| SE01 | Entry into force of request for substantive examination | ||
| SE01 | Entry into force of request for substantive examination | ||
| GR01 | Patent grant | ||
| GR01 | Patent grant |