Movatterモバイル変換


[0]ホーム

URL:


CN113765373A - A control circuit of a voltage conversion circuit - Google Patents

A control circuit of a voltage conversion circuit
Download PDF

Info

Publication number
CN113765373A
CN113765373ACN202111005119.4ACN202111005119ACN113765373ACN 113765373 ACN113765373 ACN 113765373ACN 202111005119 ACN202111005119 ACN 202111005119ACN 113765373 ACN113765373 ACN 113765373A
Authority
CN
China
Prior art keywords
voltage
circuit
current
sawtooth wave
output
Prior art date
Legal status (The legal status is an assumption and is not a legal conclusion. Google has not performed a legal analysis and makes no representation as to the accuracy of the status listed.)
Pending
Application number
CN202111005119.4A
Other languages
Chinese (zh)
Inventor
宋俊
王鹏飞
Current Assignee (The listed assignees may be inaccurate. Google has not performed a legal analysis and makes no representation or warranty as to the accuracy of the list.)
Huawei Technologies Co Ltd
Original Assignee
Huawei Technologies Co Ltd
Priority date (The priority date is an assumption and is not a legal conclusion. Google has not performed a legal analysis and makes no representation as to the accuracy of the date listed.)
Filing date
Publication date
Application filed by Huawei Technologies Co LtdfiledCriticalHuawei Technologies Co Ltd
Priority to CN202111005119.4ApriorityCriticalpatent/CN113765373A/en
Publication of CN113765373ApublicationCriticalpatent/CN113765373A/en
Pendinglegal-statusCriticalCurrent

Links

Images

Classifications

Landscapes

Abstract

Translated fromChinese

本发明实施例提供模拟电路领域中的一种控制电路,所述控制电路用于控制电压转换电路,该控制电路包括锯齿波产生电路、第一电压比较器和第二电压比较器,其中锯齿波产生电路产生两个锯齿波信号,当其中一个锯齿波信号增大至第二参考电压时,另一个下降至第一参考电压,上述两个锯齿波信号的斜率的差值通过飞跨电压和1/2倍输入电压的差值确定;第一电压比较器和第二电压比较器分别接收上述两个锯齿波信号,分别输出两个pwm信号并控制电压转换电路。上述控制电路可以根据飞跨电压和1/2倍输入电压的差值调节两个pwm信号的频率来调节电压转换电路中飞跨电容的充放电时间,从而控制飞跨电容两端的电压,减少电压转换电路中电感的电流纹波,提高系统效率。

Figure 202111005119

An embodiment of the present invention provides a control circuit in the field of analog circuits. The control circuit is used to control a voltage conversion circuit. The control circuit includes a sawtooth wave generating circuit, a first voltage comparator, and a second voltage comparator, wherein the sawtooth wave The generating circuit generates two sawtooth wave signals. When one of the sawtooth wave signals increases to the second reference voltage, the other one drops to the first reference voltage. The difference value of /2 times the input voltage is determined; the first voltage comparator and the second voltage comparator respectively receive the above two sawtooth wave signals, respectively output two pwm signals and control the voltage conversion circuit. The above control circuit can adjust the frequency of the two pwm signals according to the difference between the flying voltage and 1/2 times the input voltage to adjust the charging and discharging time of the flying capacitor in the voltage conversion circuit, thereby controlling the voltage across the flying capacitor and reducing the voltage Converts the current ripple of the inductor in the circuit to improve system efficiency.

Figure 202111005119

Description

Control circuit of voltage conversion circuit
Technical Field
The present application relates to the field of electronics and communications technologies, and in particular, to a control circuit for a voltage conversion circuit.
Background
With the mature technical development of electric vehicles, lithium batteries are widely used to provide driving energy for electric vehicles due to their characteristics of high energy density, high reliability, etc. Lithium batteries have an increasing demand for stored electrical energy, and rapid charging is becoming a very critical technology.
The core part of a battery charging system for lithium batteries comprises a BUCK voltage conversion circuit (BUCK DCDC) for transferring energy from a high voltage power supply to the battery at the voltage required by the battery. In the prior art, a switch in the BUCK DCDC can be controlled by a PWM (Pulse Width Modulation) signal to convert a higher input voltage into a lower output voltage. In the above process, the input voltage periodically charges and discharges a flying Capacitor (Fly Capacitor). In the charging process, the average current value of the inductor cannot be kept unchanged, and the BUCK DCDC is always in an adjusting state and cannot reach a stable state, so that the voltage of the flying capacitor is unstable, the current ripple in the inductor is overlarge, and the system efficiency is influenced.
Disclosure of Invention
Embodiments of the present application provide a control circuit for controlling a voltage conversion circuit to solve the problem of unstable voltage of a flying capacitor to some extent.
The field effect transistor in the embodiments of the present application may be a MOSFET, JFET, or other type of bidirectional field effect transistor. The electrical connection in the embodiment of the present application may be a physical contact connection, or may be an electrical connection implemented by a resistor, an inductor, a capacitor, or other electronic components.
For a better description of the embodiments of the present application, the following terms or abbreviations will be used:
PWM: pulse Width Modulation modulates the bias of a transistor base or a MOS tube grid according to the change of corresponding load to change the conduction time of the transistor or the MOS tube, thereby changing the output of the switching regulated power supply.
BUCK DCDC-BUCK dc-dc conversion, whose output (load) terminal has a lower voltage than the input (supply) terminal, but whose output current is greater than the input current.
In a first aspect, a control circuit for controlling a voltage conversion circuit is provided in an embodiment of the present application, the control circuit including a sawtooth wave generation circuit, a first voltage comparator, and a second voltage comparator. The sawtooth wave generating circuit is used for receiving and generating a first sawtooth wave signal and a second sawtooth wave signal according to a first reference voltage, a second reference voltage, a flying voltage and an input voltage, wherein when the first sawtooth wave signal is increased to the second reference voltage by a first slope, the second sawtooth wave signal is decreased to the first reference voltage, when the second sawtooth wave signal is increased to the second reference voltage by a second slope, the first sawtooth wave signal is decreased to the first reference voltage, the difference value of the first slope and the second slope is determined by the voltage difference value of the flying voltage and 1/2 times of the input voltage, the flying voltage is the voltage at two ends of a flying capacitor of the voltage converting circuit, and the input voltage is the input voltage of the voltage converting circuit; the first voltage comparator is used for receiving and comparing the regulating voltage and the first sawtooth wave signal and generating a first pwm signal according to the comparison result; the second voltage comparator is used for receiving and comparing the regulating voltage and the second sawtooth wave signal and generating a second pwm signal according to the comparison result; the regulated voltage is used for representing the degree of deviation of the voltage conversion circuit from a steady state in a normal working state. Wherein the two pwm signals are used to control the voltage conversion circuit.
Because of the characteristics of the first sawtooth wave signal and the second sawtooth wave signal, the duty ratios of the two pwm signals obtained by the voltage comparator are always equal and unchanged, so that the control circuit converts the difference value between the flying voltage and 1/2 times of input voltage into the slope difference of the two sawtooth wave signals, adjusts the frequency of the two pwm signals through the slope difference to adjust the time of the pwm signal at a high level, thereby adjusting the charging and discharging time of the flying capacitor, and enabling the flying capacitor to net flow out electric charge or net flow in electric charge in a complete period, so as to realize the voltage control of two ends of the flying capacitor, enable the voltage conversion circuit to be in a stable state, reduce the current ripple in the peripheral inductor, and improve the system efficiency.
In a possible design, the first voltage comparator compares the first sawtooth wave signal with the regulation voltage, and when the first sawtooth wave signal is smaller than the regulation voltage, the first pwm signal output by the first voltage comparator is at a high level, otherwise, the first pwm signal is at a low level; the second voltage comparator compares the second sawtooth wave signal with the regulating voltage, and when the second sawtooth wave signal is smaller than the regulating voltage, the second pwm signal output by the second voltage comparator is at high level, otherwise, the second pwm signal is at low level. Through the voltage comparator, the control circuit converts the sawtooth wave signal into a pwm signal to control the time of the pwm signal at a high level, thereby controlling the charging and discharging time of the flying capacitor.
In a possible design, the control circuit further includes an error amplifier configured to amplify a difference between a third reference voltage and a feedback voltage, and output the difference to the first voltage comparator and the second voltage comparator as the adjustment voltage, where the feedback voltage is used to represent an output voltage or an output current of the voltage conversion circuit, the output voltage is the output voltage of the voltage conversion circuit, the output current is the output current of the voltage conversion circuit, and the third reference voltage is used to represent an output voltage in a steady state when the conversion circuit normally operates. The error amplifier collects the actual output voltage of the voltage conversion circuit, and corrects the regulated voltage by the difference between the actual output voltage and the steady-state output voltage to stabilize the deviated actual output voltage.
In one possible design, the feedback voltage is equal to the output voltage of the voltage conversion circuit. The error amplifier collects the actual output voltage of the voltage conversion circuit, and corrects the regulated voltage by the difference between the actual output voltage and the steady-state output voltage to stabilize the deviated actual output voltage.
In a possible design, when the first sawtooth wave signal is smaller than the regulation voltage, the first voltage comparator outputs a high level, otherwise, the first voltage comparator outputs a low level; when the second sawtooth wave signal is smaller than the regulating voltage, the second voltage comparator outputs a high level, otherwise, the second voltage comparator outputs a low level. The first sawtooth wave signal and the second sawtooth wave signal are respectively passed through two comparators, so that the duty ratio of the pwm signal is controlled and kept unchanged while the pwm signal is obtained, and the duty ratio is used as a basis for adjusting the time that pwm is at a high level.
In one possible design, the sawtooth wave generating circuit includes a reference current generating circuit, a first oscillating circuit and a second oscillating circuit, wherein the reference current generating circuit is configured to receive the fly voltage and the input voltage, convert the fly voltage and 1/2 times the input voltage into a first reference current and a second reference current, and a current difference between the first reference current and the second reference current has a value proportional to a voltage difference between the fly voltage and 1/2 times the input voltage; the second reference voltage controls the first oscillating circuit to convert the first reference current into the first sawtooth wave signal, and a first slope of a rise of the first sawtooth wave signal is in direct proportion to the first reference current; the second reference voltage controls the second oscillating circuit to convert the second reference current into the second sawtooth wave signal, a second slope of a rise of the second sawtooth wave signal is proportional to the second reference current, and a difference between the first slope and the second slope is proportional to a current difference between the first reference current and the second reference current. The flying voltage is a voltage across a flying capacitor of the voltage conversion circuit, and the input voltage is an input voltage of the voltage conversion circuit. When the fly voltage is not stable, the difference value of the fly voltage and 1/2 times of input voltage is converted into the difference value of current by the sawtooth wave generating circuit, so that a sawtooth wave signal which is proportional to the current is generated to control the voltage converting circuit to adjust the fly voltage.
In one possible design, the reference current generating circuit is electrically connected to the first and second oscillating circuits at first and second nodes, respectively, and includes a voltage dividing circuit, a converting circuit, a first current source, and a second current source. The voltage division circuit is used for converting the input voltage into 1/2 times of input voltage; a conversion circuit for converting a difference between the flying voltage and 1/2 times the input voltage into a first intermediate current and a second intermediate current having the same current magnitude, the first intermediate current flowing from the conversion circuit to a first node, the second intermediate current flowing from a second node to the conversion circuit; a first current source for providing a first current source current flowing from a first node to ground; a second current source for providing a second current source current flowing from a second node to ground, the first current source current and the second current source current having the same magnitude; the first reference current flows from the first oscillation circuit to the first node, and the second reference current flows from the second oscillation circuit to the second node. The reference current generating circuit converts the difference value of the flying voltage and 1/2 times of input voltage into the difference value of current, and feeds the unsteady state of the voltage conversion circuit back to the control circuit, so that the control circuit is favorable for controlling the voltage conversion circuit in a steady state.
In one possible design, the reference current generating circuit is electrically connected to the first and second oscillating circuits at first and second nodes, respectively, and includes a voltage dividing circuit, a converting circuit, a first current source, and a second current source. The voltage division circuit is used for converting the input voltage into k/2 times of input voltage, wherein k is a positive number; a conversion circuit for converting a difference between k times the flying voltage and k/2 times the input voltage into a first intermediate current and a second intermediate current having the same current magnitude, the first intermediate current flowing from the conversion circuit to a first node, the second intermediate current flowing from a second node to the conversion circuit; a first current source for providing a first current source current flowing from a first node to ground; a second current source for providing a second current source current flowing from a second node to ground, the first current source current and the second current source current having the same magnitude; the first reference current flows from the first oscillation circuit to the first node, and the second reference current flows from the second oscillation circuit to the second node. The reference current generating circuit converts the difference value of k times of flying voltage and k/2 times of input voltage into the difference value of current, and the unsteady state of the voltage conversion circuit is fed back to the control circuit, so that the voltage difference between the flying voltage and 1/2 times of input voltage can be calculated more flexibly.
In one possible design, when the fly voltage is less than 1/2 times the input voltage, the first intermediate current and the second intermediate current are positive; when the flying voltage is greater than 1/2 times the input voltage, the first intermediate current and the second intermediate current are negative; when the fly voltage is 1/2 times the input voltage, the first intermediate current and the second intermediate current are 0. When the circuit is in an unstable state, the first intermediate current and the second intermediate current are not 0, so that the slopes of the two sawtooth wave signals are different, and in the changing process, the slopes of the two sawtooth wave signals are gradually equal, so that the two output currents change towards 0, and the circuit tends to a stable state.
In one possible design, the first oscillating circuit includes a first current mirror and a first output circuit, wherein the first current mirror is configured to generate a first mirror current according to a first ratio according to the first reference current, and the second reference voltage controls the first output circuit to convert the first mirror current into the first sawtooth wave signal according to the first ratio; correspondingly, the second oscillating circuit includes a second current mirror and a second output circuit, wherein the second current mirror is configured to generate a second mirror current according to the second reference current in a second ratio, and the second reference voltage controls the second output circuit to convert the second mirror current into the second sawtooth wave signal according to the second ratio. The first oscillating circuit and the second oscillating circuit convert the current into sawtooth wave signals, and the time of the pwm signal at high level is adjusted through the slope of the sawtooth wave signals, so that the pwm signal is in an adjustable state.
In one possible design, the first ratio and the second ratio are equal. The first current mirror and the second current mirror amplify the reference current in equal proportion, the same proportion is kept, and the synchronous regulation of the slopes of the first sawtooth wave signal and the second sawtooth wave signal is facilitated.
In one possible design, a ratio of the first mirror current to the first reference current is 6:1, and a ratio of the second mirror current to the second reference current is 6: 1. Keeping the ratio at 6:1 is beneficial to making the slope change of the first sawtooth wave signal and the second sawtooth wave signal more sensitive.
In one possible design, the voltage divider circuit includes a first resistor and a second resistor connected in series and having equal resistance values, where one end of the first resistor receives the input voltage, the other end of the first resistor is electrically connected to one end of the second resistor, the other end of the second resistor is electrically connected to ground, and an electrical connection point of the two resistors outputs 1/2 times the input voltage. 1/2 times of input voltage is obtained through the voltage division circuit, so that compared with the flying voltage, the voltage conversion circuit receives the feedback unsteadiness of the voltage conversion circuit, and the voltage conversion circuit is regulated to be steady.
In a possible design, the first output circuit includes a first switch circuit and a first sawtooth wave capacitor connected in parallel, where one end of the first sawtooth wave capacitor is electrically connected to the first current mirror to receive a first mirror current and output the first sawtooth wave signal, and the other end of the first sawtooth wave capacitor receives the first reference voltage, and the second reference voltage controls the opening and closing of the first switch circuit; the second output circuit comprises a second switch circuit and a second sawtooth wave capacitor which are connected in parallel, wherein one end of the second sawtooth wave capacitor is electrically connected with the second current mirror to receive a second mirror image current and output the second sawtooth wave signal, the other end of the second sawtooth wave capacitor receives the first reference voltage, the second reference voltage controls the second switch circuit to be opened and closed, and the capacitance values of the first sawtooth wave capacitor and the second sawtooth wave capacitor are equal. The sawtooth wave capacitor is used for causing the voltage to rise and fall in the charging and discharging process, so that sawtooth wave signals are generated, and the voltage conversion circuit is controlled better.
In one possible design, when the first sawtooth wave signal increases to the second reference voltage, the second switch circuit is closed, and when the first sawtooth wave signal decreases to the first reference voltage, the second switch circuit is opened; when the second sawtooth wave signal is increased to the second reference voltage, the first switch circuit is closed, and when the second sawtooth wave signal is washed and is decreased to the first reference voltage, the first switch circuit is opened. The first switch circuit and the second switch circuit are controlled to be opened and closed through the second reference voltage, so that the first sawtooth wave signal and the second sawtooth wave signal fall when rising to the second reference voltage, and the aim of controlling the duty ratio of the pwm signal is fulfilled.
In one possible design, a positive input terminal of the first voltage comparator receives the regulated voltage, and a negative input terminal of the first voltage comparator receives the first sawtooth wave signal; the positive input end of the second voltage comparator receives the regulated voltage, and the negative input end of the second voltage comparator receives the second sawtooth wave signal. The pwm signal is generated by the comparator to better control the voltage conversion circuit.
In a second aspect, in an embodiment of the present application, there is provided a voltage conversion apparatus including a voltage conversion circuit for converting an input voltage into an output voltage according to control of a first pulse width modulation signal and a second pulse width modulation signal, and a control circuit for controlling the voltage conversion circuit, wherein the control circuit is the control circuit as in the first aspect and possible designs thereof.
Because of the characteristics of the first sawtooth wave signal and the second sawtooth wave signal, the duty ratios of the two pwm signals obtained by the voltage comparator are always equal and unchanged, so that the control circuit converts the difference value between the flying voltage and 1/2 times of input voltage into the slope difference of the two sawtooth wave signals, adjusts the frequency of the two pwm signals through the slope difference to adjust the time of the pwm signal at a high level, thereby adjusting the charging and discharging time of the flying capacitor, and enabling the flying capacitor to net flow out electric charge or net flow in electric charge in a complete period, so as to realize the voltage control of two ends of the flying capacitor, enable the voltage conversion circuit to be in a stable state, reduce the current ripple in the peripheral inductor, and improve the system efficiency.
In a third aspect, in an embodiment of the present application, there is provided a battery charging system, which includes a voltage conversion circuit, a control circuit, and a voltage stabilizing circuit, wherein the voltage stabilizing circuit is configured to convert an ac voltage into an input voltage of the voltage conversion circuit and input the input voltage to the voltage conversion circuit, the voltage conversion circuit is configured to convert the input voltage into an output voltage according to control of a first pulse width modulation signal and a second pulse width modulation signal and output the output voltage to a battery device, and the control circuit is configured to control the voltage conversion circuit, wherein the control circuit is the control circuit according to the first aspect and possible designs thereof.
Because of the characteristics of the first sawtooth wave signal and the second sawtooth wave signal, the duty ratios of the two pwm signals obtained by the voltage comparator are always equal and unchanged, so that the control circuit converts the difference value between the flying voltage and 1/2 times of input voltage into the slope difference of the two sawtooth wave signals, adjusts the frequency of the two pwm signals through the slope difference to adjust the time of the pwm signal at a high level, thereby adjusting the charging and discharging time of the flying capacitor, and enabling the flying capacitor to net flow out electric charge or net flow in electric charge in a complete period, so as to realize the voltage control of two ends of the flying capacitor, enable the voltage conversion circuit to be in a stable state, reduce the current ripple in the peripheral inductor, and improve the system efficiency.
Drawings
In order to more clearly illustrate the embodiments of the present application or the technical solutions in the prior art, the drawings used in the description of the embodiments or the prior art will be briefly described below.
Fig. 1 is a schematic diagram of a 3-step buck voltage conversion circuit.
FIG. 2(a) is a waveform diagram of a 3-step buck voltage converting circuit in a steady state;
fig. 2(b) is a waveform diagram of the 3-step buck voltage converting circuit in an unstable state.
FIG. 3(a) is a voltage path diagram of the 3-step down voltage converting circuit at the stage T1-T2;
FIG. 3(b) is a voltage path diagram of the 3-step down voltage converting circuit at the stage T2-T3;
FIG. 3(c) is a voltage path diagram of the 3-step down voltage converting circuit at the stage T3-T4;
FIG. 3(d) is a voltage path diagram of the 3-step down voltage converting circuit at stages T4-T5.
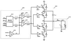
Fig. 4 is a schematic diagram of a control circuit according to an embodiment of the present disclosure.
Fig. 5 is a schematic diagram of a sawtooth wave generating circuit according to an embodiment of the present application.
Fig. 6 is a waveform diagram of a 3-step buck voltage converting circuit in a steady state according to an embodiment of the present disclosure.
FIG. 7 is a waveform diagram illustrating the flying voltage being adjusted by the control circuit according to the embodiment of the present application.
Fig. 8 is a schematic diagram of a 3-step boost voltage conversion circuit.
Fig. 9 is a schematic diagram of a battery charging system.
Detailed Description
The technical solutions in the embodiments of the present application will be clearly and completely described below with reference to the drawings in the embodiments of the present application, and it is obvious that the described embodiments are only a part of the embodiments of the present application, and not all of the embodiments. All other embodiments, which can be derived by a person skilled in the art from the embodiments given herein without making any creative effort, shall fall within the protection scope of the present application.
A voltage conversion circuit is a circuit that converts a dc input voltage into another dc output voltage, for example: a 3-step BUCK voltage conversion circuit (BUCK DCDC), or a 3-step boost voltage conversion circuit. A 3-step BUCK voltage conversion circuit (BUCK DCDC) is a voltage conversion circuit that converts a higher dc input voltage to a lower dc output voltage by receiving two pwm signals to control the opening and closing of switches in the voltage conversion circuit. The voltage conversion circuit includes a flying Capacitor (Fly Capacitor), and the input voltage charges and discharges the flying Capacitor during the period of opening and closing the switch to generate a stable output voltage. Fig. 1 shows a circuit diagram of avoltage conversion circuit 100, specifically, a 3-step down voltage conversion circuit shown in fig. 1. Thevoltage conversion circuit 100 receives a first pulse width modulation signal (pwm1 signal) and a second pulse width modulation signal (pwm2 signal) and uses the first pulse width modulation signal and the second pulse width modulation signal as control signals to convert an input voltage Vin having a higher voltage into an output voltage Vout having a lower voltage. Thevoltage conversion circuit 100 includes 4 switches (Q1, Q2, Q3, and Q4), a control circuit (DRV1, DRV2, DRV3, and DRV4), a flying capacitor Cfly, and aperipheral circuit 110, wherein theperipheral circuit 110 includes a peripheral inductor LL, a peripheral capacitor CL, and an equivalent load resistor RL. The switches Q1, Q2, Q3, and Q4 may be Field Effect Transistors (FETs), such as Metal-Oxide-Semiconductor Field-Effect transistors (MOSFETs), or Junction Field-Effect transistors (JFETs), or other types of transistors.
As shown in fig. 1, in thevoltage conversion circuit 100, 4 switches Q1, Q2, Q3 and Q4 are connected in series in the forward direction, and the drain of the switch Q1 is electrically connected to the input voltage source Vin, and the source of the switch Q4 is electrically connected to the ground. One end of the flying capacitor Cfly is electrically connected to the source of the switch Q1, and the other end is electrically connected to the source of the switch Q3. One end of a peripheral inductor LL in theperipheral circuit 110 is electrically connected to the source of the switch Q2, the other end is electrically connected to one end of a peripheral capacitor CL and one end of a load resistor RL, and the other ends of the peripheral capacitor CL and the load resistor RL are electrically connected to the ground. The control circuit DRV1 receives the pwm1 signal and controls the gate of the switch Q1 to control the switch Q1 to be turned on and off; the control circuit DRV2 receives the pwm2 signal and controls the gate of the switch Q2 to control the switch Q2 to be turned on and off; the control circuit DRV3 receives the pwm2 signal, and controls the grid of the switch Q3 after the pwm2 signal is inverted so as to control the on-off of the switch Q1; the control circuit DRV4 receives the pwm1 signal, inverts the pwm1 signal, and controls the gate of the switch Q4 to turn on and off the switch Q4.
In thevoltage conversion circuit 100, the pwm1 signal controls the opening and closing of the switches Q1 and Q4, and the pwm2 signal controls the opening and closing of the switches Q2 and Q3. When the circuit is in steady state, the high level of the pwm1 signal closes switch Q1 and opens switch Q4, and the low level of the pwm1 signal opens switch Q1 and closes switch Q4. Similarly, the high of the pwm2 signal closes switch Q2 and opens switch Q3, and the low of the pwm2 signal opens switch Q2 and closes switch Q3. When thevoltage conversion circuit 100 is in a steady state, the pwm1 signal and the pwm2 signal have the same frequency, the same duty cycle, but are 180 ° out of phase.
Fig. 2(a) shows waveforms of thevoltage conversion circuit 100 in a steady state. The operation of thevoltage converting circuit 100 is illustrated with a complete cycle T1-T5. It is noted that the duty cycle in this application is the ratio of the time when the pwm signal is at a high level to the time difference between the rising edges of the two pwm signals. For example, the duty cycle of the pwm1 signal may be expressed as (T2-T1)/(T3-T1), while the duty cycle of the pwm2 signal may be expressed as (T4-T3)/(T5-T3). Accordingly, the frequency of a pwm signal in this application is the inverse of the time difference between the rising edge of the pwm signal and the rising edge of another pwm signal. For example, the frequency of the pwm1 signal may be expressed as 1/(T3-T1), while the frequency of the pwm2 signal may be expressed as 1/(T5-T3).
In the stages T1-T2, the pwm1 signal is high and the pwm2 signal is low, so that the switch Q1 is closed, Q2 is open, Q3 is closed, and Q4 is open, and the voltage path formed at this time is as shown in fig. 3 (a). The flying capacitor CL is in a charged state, the flying voltage Vfly across the flying capacitor CL increases with time, and the current Ifly in the flying capacitor CL is directed from the node a to the node C. The current IL in the peripheral inductance LL becomes larger with time.
In the stages T2-T3, the pwm1 signal is low and pwm2 signal is low, so that the switch Q1 is open, Q2 is open, Q3 is closed, and Q4 is closed, and the voltage path formed at this time is as shown in fig. 3 (b). Only one end of the flying capacitor CL is electrically connected with the ground end through a switch and is in a floating state, and flying voltage Vfly at the two ends of the flying capacitor CL is kept unchanged. The current IL in the peripheral inductance LL becomes smaller with time.
In the stages T3-T4, the pwm1 signal is low and pwm2 signal is high, so that the switches Q1 are open, Q2 is closed, Q3 is open and Q4 is closed, and the voltage path formed at this time is as shown in fig. 3 (c). The flying capacitor CL is in a discharge state, the flying voltage Vfly across the flying capacitor CL becomes smaller with time, and the current Ifly flows from the node C to the node a. The current IL in the peripheral inductor LL becomes larger with time and the slope of the increase is the same as the magnitude of the increase in the stages T1-T2.
In the stages T4-T5, the pwm1 signal is low and pwm2 signal is low, so that the switch Q1 is open, Q2 is open, Q3 is closed, and Q4 is closed, and the voltage path formed at this time is as shown in fig. 3 (d). Only one end of the flying capacitor CL is electrically connected with the input voltage source Vin through a switch and is in a floating state, and the flying voltage Vfly at the two ends of the flying capacitor CL is kept unchanged. The current IL in the peripheral inductor LL becomes smaller with time and the slope of the drop is the same magnitude as the phases T2-T3 become smaller.
In thevoltage conversion circuit 100, the voltage Vfly across the flying capacitor Cfly needs to be stabilized at Vin/2, so that the circuit operates in a steady state. Adjustment of the flying capacitor voltage Vfly is typically achieved by varying the duty cycle of the pwm1 signal and the pwm2 signal. For example, the duty cycle of the pwm1 signal before regulation is 20% and the duty cycle of the pwm2 signal is 20%, when the voltage across Vfly is less than Vin/2. The duty cycle of the pwm1 signal is adjusted to 30% and the duty cycle of the pwm2 signal is adjusted to 10%, so that the time for which switches Q1 and Q3 are simultaneously closed is increased, i.e., the charging time T2-T1 of flying capacitor Cfly is increased, and the time for which switches Q2 and Q4 are simultaneously closed is shortened, i.e., the discharging time T4-T3 of flying capacitor Cfly is reduced. Because the current Ifly in the flying capacitor Cfly is equal to the current IL in the peripheral inductor LI, when the average value of the current IL in the charging process and the average value of the current IL in the discharging process are kept equal, after a complete period, static charges remain in the flying capacitor Cfly, and Vfly can be increased. Conversely, if the duty cycle of the pwm1 signal is adjusted down and the duty cycle of the pwm2 signal is adjusted up, then Vfly may be adjusted down.
In actual operation, the average value of the current IL in the peripheral inductor LL during charging and the average value during discharging are not generally equal. As shown in fig. 2(b), which is a waveform diagram of thevoltage conversion circuit 100 continuously in a regulation state (in an unsteady state), in the period from T4 to T5, due to the short duration, the current IL in the peripheral inductor LL cannot drop to the current value at the time of T3, that is, the average value of the current IL cannot be kept unchanged, so that the ripple of the current IL in the peripheral inductor LL is too large, and the efficiency of the system is affected. Thevoltage conversion circuit 100 must be in a steady state, and the voltage Vfly across the flying capacitor must be stabilized at Vin/2.
The application provides a control circuit, which is used for generating two pwm signals according to an input voltage and an output voltage of a voltage conversion circuit and a plurality of reference voltages, wherein the input voltage and the output voltage are used as feedback voltage signals to adjust the time of the pwm signals at a high level, so as to adjust the charging and discharging time of a flying capacitor, and to realize the adjustment of the flying voltage in the voltage conversion circuit.
As shown in fig. 4, acontrol circuit 400, thecontrol circuit 400 can be used to control the voltage converting circuit. Thecontrol circuit 400 includes a sawtoothwave generation circuit 410, anerror amplifier 420, afirst voltage comparator 430, and asecond voltage comparator 440. The sawtoothwave generating circuit 410 receives a voltage Vfly across the flying capacitor Cfly, an input voltage Vin of thevoltage converting circuit 100, and first and second reference voltages Vref1 and Vref2, and generates first and second sawtooth wave signals Vsaw1 and Vsaw2 from Vin, Vfly, Vref1, andVref 2. When the voltage value of the first sawtooth wave signal Vsaw1 increases to the second reference voltage Vref2 with a slope1, the second sawtooth wave signal Vsaw2 decreases to the first reference voltage Vref1, and when the voltage value of the second sawtooth wave signal Vsaw2 increases to the second reference voltage with a slope2, the first sawtooth wave signal Vsaw1 decreases to the first reference voltage Vref1 with aslope Vref 2. The sawtoothwave generation circuit 410 controls and determines the difference between the slope1 and the slope2 according to the voltage difference between the flying voltage Vfly and 1/2 times the input voltage Vin.
Theerror amplifier 420 receives the third reference voltage Vref3 and the feedback voltage Vfb, amplifies a difference between the third reference signal and the feedback voltage Vfb, and outputs the amplified difference as an err signal (i.e., a regulated voltage) to thefirst voltage comparator 430 and thesecond voltage comparator 440. The third reference voltage Vref3 is determined according to the output voltage Vout of thevoltage converting circuit 100 in a steady state during normal operation, i.e., the third reference voltage Vref3 can represent the output voltage of thevoltage converting circuit 100 in a steady state during operation. The feedback voltage Vfb is determined according to an output voltage Vout of the voltage conversion circuit or an output current Iout of thevoltage conversion circuit 100, for example, the output current Iout may be an average value of the current IL in the peripheral inductor LL. In one possible embodiment, the feedback voltage Vfb is equal to the output voltage Vout. Therefore, the err signal (i.e., the regulated voltage) is used to characterize the degree to which thevoltage conversion circuit 100 deviates from the steady state during normal operation, for example, the larger the output voltage Vout of thevoltage conversion circuit 100 actually deviates from the steady state during normal operation, the larger the voltage value of the err signal (the regulated voltage) is.
Thefirst voltage comparator 430 receives the first sawtooth wave signal Vsaw1 generated by the sawtoothwave generating circuit 410 and the err signal output by theerror amplifier 420, and outputs a pwm1 signal by comparing the magnitude relationship between the first sawtooth wave signal Vsaw1 and the err signal; the similarsecond voltage comparator 440 receives the second sawtooth wave signal Vsaw2 generated by the sawtoothwave generating circuit 410 and the err signal output by theerror amplifier 420, and outputs a pwm2 signal by comparing the magnitude relationship between the second sawtooth wave signal Vsaw2 and the err signal. The pwm1 signal and the pwm2 signal are used to control thevoltage conversion circuit 100. The err signal is a regulation voltage for regulating the duty ratio of the pwm1 signal and the pwm2 signal. Hereinafter, for convenience of description, the regulation voltage is represented by an err signal.
The first and second sawtooth wave signals Vsaw1 and Vsaw2 generate pwm1 and pwm2 signals after passing through the first andsecond voltage comparators 430 and 440, the duty ratios of the pwm1 and pwm2 signals remain unchanged regardless of whether they are in regulation or in steady state, and the duty ratios are equal to err/Vref 2. Therefore, when thecontrol circuit 400 controls thevoltage conversion circuit 100 by using the pwm1 signal and the pwm2 signal, the voltage amount of the flying voltage Vfly deviating 1/2 times from the input voltage Vin is converted into the difference between the slope1 and the slope2, and the two sawtooth wave signals are output with the slopes, so that the pwm1 signal and the pwm2 signal generated by thefirst voltage comparator 430 and thesecond voltage comparator 440 can be adjusted in frequency of the pwm1 signal and the pwm2 signal under the condition that the duty ratio is not changed, so as to adjust the time when the pwm1 signal and the pwm2 signal are at a high level, thereby adjusting the charging and discharging time of the flying capacitor Cfly, and causing the flying capacitor Cfly to flow out or flow in net charge in a complete charging and discharging cycle, so as to control the voltage vf between the flying capacitor Cfly at Vin/2, so that thevoltage conversion circuit 100 is in a stable state, thereby reducing the ripple of the current IL in the peripheral inductor LL, the system efficiency is improved.
Thefirst voltage comparator 430 and thesecond voltage comparator 440 may be a single-limit comparator, a hysteresis comparator, a window comparator, or other types of voltage comparators, and the present application does not limit the types or specific structures of the voltage comparators, nor limits the positive and negative connections of the input terminals of the voltage comparators. In one possible embodiment, thefirst voltage comparator 430 compares the magnitudes of the Vsaw1 signal and the err signal, and outputs pwm1 signal at a high level when the Vsaw1 signal is smaller than the err signal, and outputs pwm1 signal at a low level otherwise; thesecond voltage comparator 440 compares the magnitudes of the Vsaw2 signal and the err signal, and outputs a pwm2 signal at a high level when the Vsaw2 signal is less than the err signal, and outputs a pwm2 signal at a low level otherwise. In another possible implementation, when the Vsaw1 signal is less than the err signal, the pwm1 signal is output low, otherwise the pwm1 signal is output high; when the Vsaw2 signal is less than the err signal, the pwm2 signal is low, otherwise the pwm2 signal is high. In the present application, the err signal is electrically connected to the positive inputs of thefirst voltage comparator 430 and thesecond voltage comparator 440, respectively, and the negative terminal of thefirst voltage comparator 430 receives the first sawtooth signal Vsaw1, and the negative terminal of thesecond voltage comparator 440 receives the secondsawtooth signal Vsaw 2. Theerror amplifier 420 may be a transistor amplifier circuit or a field effect transistor amplifier circuit, and the present application does not limit the type or specific structure of the amplifier, nor limits the positive and negative connections of the input terminal of theerror amplifier 420.
Error amplifier 420 receives Vref3 and Vfb and amplifies the difference between Vref3 and Vfb for output as an err signal. The feedback voltage Vfb is determined by the output voltage Vout or the output current Iout of thevoltage conversion circuit 100, and may be, for example, the actual output voltage Vout, 1/2 times the output voltage Vout, or a voltage value converted by the output current Iout. In one possible implementation, theerror amplifier 420 may directly calculate and amplify the actual output voltage Vout of thevoltage converting circuit 100 and the third reference voltage Vref3 as err signals, where the third reference voltage Vref3 is the output voltage in a steady state when thevoltage converting circuit 100 is operating normally. For example, the output voltage of thevoltage converting circuit 100 in the steady state during normal operation is 20V, and the actual output voltage thereof in the non-steady state is 19V, and at this time, the third reference voltage Vref3 received by theerror amplifier 420 is 20V, and the error signal (i.e., the actual output voltage) is 19V, so that theerror amplifier 420 amplifies the difference value with the magnitude of 1V and outputs the difference value as the err signal.
Fig. 5 is a schematic diagram of a first sawtoothwave generation circuit 410. The sawtoothwave generating circuit 410 includes a referencecurrent generating circuit 411, a firstoscillating circuit 412, and a secondoscillating circuit 413. The referencecurrent generating circuit 411 generates a first reference current Iref1 and a second reference current Iref2 according to the flying voltage Vfly across the flying capacitor Cfly and the input voltage Vin, wherein the value of the current difference between the Iref1 and the Iref2 is proportional to the value of the voltage difference between the flying voltage Vfly and 1/2 times the input voltage Vin. The second reference voltage Vref2 controls the firstoscillating circuit 412 to convert the first reference current Iref1 into the first sawtooth wave signal Vsaw1, and the second reference voltage Vref2 controls the secondoscillating circuit 413 to convert the second reference current Iref2 into the second sawtooth wave signal Vsaw2, wherein the rising slope1 of the first sawtooth wave signal Vsaw1 is proportional to the current value of the first reference current Iref1, the rising slope2 of the second sawtooth wave signal Vsaw2 is proportional to the current value of the second reference current Iref2, and slope1-slope2 are proportional to the current values of Iref1-Iref 2.
The referencecurrent generating circuit 411 may have a circuit structure as shown in fig. 5, and includes a converting circuit Gm, a voltage dividing circuit DIV, a first current source ib1, and a secondcurrent source ib 2. The voltage divider DIV is used to convert the input voltage Vin into 1/2 times the input voltage Vin. For example, the resistor R1 and the resistor R2 are connected in series, one end of the resistor R1 receives the input voltage Vin, the other end is electrically connected to the node a with one end of the resistor R2, and the other end of the resistor R2 is electrically connected to the ground. In one possible implementation, the resistors R1 and R2 are equal in value to obtain half of the input voltage Vin at node a, i.e., 1/2 Vin.
Two input ends of the conversion circuit Gm respectively receive the voltage Vfly and 1/2 times of theinput voltage 1/2Vin across the flying capacitor Cfly, that is, the voltage of the node a, convert the voltage difference between the received Vfly voltage and 1/2Vin into a current io1 and a current io2, and output the currents through the node B and the node C. The current io1 and the current io2 have the same magnitude and opposite directions, and the current values of the current io1 and the current io2 are proportional to the voltage difference between Vfly and 1/2 Vin. The positive and negative of the current io1 and the current io2 are related to Vfly and 1/2Vin, and specifically, when Vfly <1/2Vin, the current io1 and the current io2 are positive; when Vfly >1/2Vin, current io1 and current io2 are negative; when Vfly is 1/2Vin, the current io1 and the current io2 are 0. It should be noted that the actual voltage input to the conversion circuit Gm may also be kvhly and k/2Vin, where k may be a positive integer or other positive number, and the application does not limit the specific voltage input to the conversion circuit Gm. The conversion circuit Gm is actually used to convert the voltage difference between Vfly and 1/2Vin into two currents with opposite directions. For example, the conversion circuit Gm may convert a voltage difference of 1/2Vfly and 1/4Vin into a current io1 and acurrent io 2.
In one possible implementation, the direction of current io1 flows from the conversion circuit Gm to the node B, and the direction of current io2 is opposite, flowing from the node C to the conversion circuit Gm. The first current source is electrically connected to node B and ground, providing a current ib from node B to ground, so the current Iref1 input into the firstcurrent mirror 4121 can be expressed as:
Iref1=ib–io1,
wherein the current direction of Iref1 is from firstcurrent mirror 4121 to node B; similarly, a second current source is electrically connected to node C and ground to provide a current ib of equal magnitude from ground to node C, and thus the current Iref2 input into the secondcurrent mirror 4131 may be expressed as
Iref2=ib+io2,
Where the current direction of Iref2 is from secondcurrent mirror 4131 to node C. Since Iref2-Iref1 is equal to io2+ io1, and io1 and io2 are both equal in magnitude and proportional to the voltage difference between Vflly and 1/2Vin, Iref2-Iref1 is proportional to the voltage difference between Vflly and 1/2 Vin.
As shown in fig. 5, thefirst oscillation circuit 412 includes a firstcurrent mirror 4121 and afirst output circuit 4122. The firstcurrent mirror 4121 is configured to generate a first mirror current Imr1 according to a first reference current Iref1, thefirst output circuit 4122 receives the first mirror current Imr1, and the second reference voltage Vref2 controls thefirst output circuit 4122 to convert the first mirror current Imr1 into a first sawtooth wave signal Vsaw1, where a slope1 of the Vsaw1 is proportional to theIref 1. Accordingly, thesecond oscillation circuit 413 includes a secondcurrent mirror 4131 and asecond output circuit 4132. Thesecond oscillation circuit 413 includes a secondcurrent mirror 4131 and asecond output circuit 4132. The secondcurrent mirror 4131 is configured to generate a second mirror current Imr2 according to a second reference current Iref2, thesecond output circuit 4132 receives the second mirror current Imr2, and the second reference voltage Vref2 controls thesecond output circuit 4132 to convert the second mirror current Imr2 into a second sawtooth wave signal Vsaw2, where a slope2 of the Vsaw2 is proportional to theIref 2.
The firstcurrent mirror 4121 and the secondcurrent mirror 4131 may have a circuit configuration as shown in fig. 5. The firstcurrent mirror 4121 will be described as an example. The firstcurrent mirror 4121 may include a first fet M1 and a second fet M2, wherein sources of the first fet M1 and the second fet M2 are electrically connected and electrically connected to the analog voltage source AVDD, gates of the first fet M1 and the second fet M2 are electrically connected, a drain of the first fet M1 is electrically connected to thefirst output circuit 4122, and a gate and a drain of the second fet M2 are electrically connected to the node B. The current value proportion of the first reference current Iref1 and the first mirror current Imr1 is realized by adjusting the proportion of the device sizes of the first field effect transistor M1 and the second field effect transistor M2, that is, the width-to-length ratio (W/L) of the channel. For example, by adjusting the ratio of the device dimensions described above, such that:
Imr1/Iref1=Imr2/Iref2,
namely, the first reference current Iref1 and the second reference current Iref2 obtain corresponding mirror currents through proportional mirroring. In one possible embodiment, the device size ratio of the first fet M1 and the second fet M2 is 6:1, that is, the obtained first mirror current Imr1 is6Iref 1. Similarly, the secondcurrent mirror 4131 has a similar structure to the firstcurrent mirror 4121, and the description thereof is omitted. In one possible embodiment, the ratio of the third fet M3 to the fourth fet M4 is 6:1, i.e., the obtained second mirror current Imr2 is6Iref 2. It should be noted that the present application does not limit the specific structure of the firstcurrent mirror 4121 and the secondcurrent mirror 4131, and they may be MOS Transistor current mirrors, BJT (bipolar junction Transistor) current mirrors, etc.
Thefirst output circuit 4122 and thesecond output circuit 4132 may have a circuit configuration as shown in fig. 5. Thefirst output circuit 4122 will be described as an example. Thefirst output circuit 4122 includes a first sawtooth wave capacitor Csaw1 and a first switch circuit S1 connected in parallel, where one end of the first sawtooth wave capacitor Csaw1 receives the first mirror current Imr1 output by the firstcurrent mirror 4121 at a node D, and the other end receives a first reference voltage Vref1, and a voltage at the node D is a first sawtoothwave voltage Vsaw 1. Wherein the second reference voltage Vref2 is used to control the opening and closing of the first switch circuit S1. Similarly, thesecond output circuit 4132 has a similar structure to thefirst output circuit 4122, and includes a second sawtooth wave capacitor Csaw2 and a second switch circuit S2 connected in parallel, wherein one end of the second sawtooth wave capacitor Csaw2 receives the second mirror image current Imr2 output by the second current mirror 414 at a node E, and the other end receives a first reference voltage Vref1, and a voltage at the node E is a second sawtoothwave voltage Vsaw 2. Wherein the second reference voltage Vref2 is used to control the opening and closing of the second off circuit S2. When the first sawtooth wave signal Vsaw1 increases to Vref2, the first switch circuit S1 is closed, at which time the first sawtooth wave capacitor Csaw1 discharges, the first sawtooth wave signal Vsaw1 falls, and when the first sawtooth wave signal Vsaw1 falls to Vref1, the first switch circuit is opened; similarly, when the second sawtooth wave signal Vsaw2 increases to Vref2, the second switch circuit S2 is closed, the second sawtooth wave capacitor Csaw2 discharges, the second sawtooth wave signal Vsaw2 falls, and when the second sawtooth wave signal Vsaw2 falls to Vref1, the second switch circuit opens. The capacitance values of the first sawtooth capacitor Csaw1 and the second sawtooth capacitor Csaw2 are equal so that the two slope changes are symmetrical when slope1 and slope2 are adjusted.
The operation of the sawtoothwave generating circuit 410 is illustrated by the example of waveforms in fig. 6. The waveform diagram shown in fig. 6 is an input/output waveform when the sawtoothwave generating circuit 410 is in a steady state, and at this time, the slope1 of the rising slope of the first sawtooth wave signal Vsaw1 is equal to the slope2 of the rising slope of the second sawtoothwave signal Vsaw 2.
In the stages T1-T3, the first and second sawtooth signals Vsaw1 and Vsaw2 ramp up with the slopes of slope1 and slope2, respectively, and slope1 isslope 2. Since the Vsaw1 signal is higher than the err signal, the pwm1 signal generated through the first voltage comparator cmp1 is low. Since the Vsaw2 signal is lower than the err signal during T1-T2, the pwm2 signal generated by the second voltage comparator cmp2 is high. At time T3, the second sawtooth wave signal Vsaw2 increases to the second reference voltage Vref2, and the first switch circuit S1 is closed, so that the first sawtooth wave signal Vsaw1 rapidly drops to the firstreference voltage Vref 1.
In the stages T3-T5, the first and second sawtooth signals Vsaw1 and Vsaw2 ramp up with the slopes of slope1 and slope2, respectively, and slope1 isslope 2. Since the Vsaw2 signal is higher than the err signal, the pwm2 signal generated through the second voltage comparator cmp2 is low. Since the Vsaw1 signal is lower than the err signal during T3-T4, the pwm1 signal generated by the first voltage comparator cmp1 is high. At time T5, the first sawtooth signal Vsaw1 increases to the second reference voltage Vref2, and the second switch circuit S1 is closed, such that the second sawtooth signal Vsaw2 rapidly decreases to the firstreference voltage Vref 1.
As shown in fig. 6, when the sawtoothwave generating circuit 410 is in a steady state, the slopes of the first sawtooth wave signal Vsaw1 and the second sawtooth wave signal Vsaw2 are equal, i.e., slope1 is equal to slope2, and therefore t1 is equal to t2, so the duty ratios of the pwm1 signal and pwm2 signal are the same.
The slopes at which the first and second sawtooth signals Vsaw1 and Vsaw2 ramp are determined by the first, second, and io sawtooth capacitances Csaw1, Csaw2, ib, io1, andio 2. Specifically, the slope1 of the ramp of the first sawtooth wave signal Vsaw1 may be expressed as:
slope1=(ib-io1)/Csaw1;
the slope2 of the ramp of the second sawtooth signal Vsaw2 may be expressed as:
slope2=(ib+io2)/Csaw2。
from the above expression, the frequency of pwm1 signal can be expressed as:
f_pwm1=1/t1=slop1/Vref2;
the frequency of the pwm2 signal can be expressed as:
f_pwm2=1/t2=slop2/Vref2;
wherein, io1 is 2, andCmaw 1 isCmaw 2.
When Vin/2 > Vfly input to the conversion circuit Gm, io1 and io2 are both positive; when Vin/2 < Vfly, io1 and io2 are both negative. When in steady state, i.e. Vin/2 ═ Vfly, io1 ═ io2 ═ 0, and thus slope1 ═ slope2, so that the same duty cycle is achieved for pwm1 and pwm2 signals. Therefore, when Vfly > Vin/2, io1 > 0, and io2 > 0, then slope1 < slope2, at this time, slope1 becomes larger, and slope2 becomes smaller until slope1 is equal to slope2, thereby achieving Vin/2 equal to Vfly.
The process by which the pwm1 signal and pwm2 signal generated bycontrol circuit 400 regulate the voltage Vfly across flying capacitor Cfly is illustrated by the waveform diagrams shown in fig. 7. Thecontrol circuit 400 adjusts the time that the pwm1 signal and the pwm2 signal are at high level by changing the frequencies of pwm1 and pwm2, so as to change the charging and discharging time of the flying capacitor Cfly, and finally achieve the purpose of controlling Vfly.
For example, at time T1, the flying voltage Vfly across flying capacitor Cfly > Vin/2, which needs to be adjusted low to satisfy Vfly equal to Vin/2. The conversion circuit Gm detects a positive voltage difference between Vfly and Vin/2, and generates currents io1 and io2 according to the voltage difference, thereby generating Iref1 and Iref2, and further generating a Vsaw1 signal and a Vsaw2 signal. Since the current difference between currents io1 and io2 is proportional to the voltage difference between Vfly and Vin/2, and the difference between the slope1 of Vsaw1 and the slope2 of Vsaw2 is proportional to the current difference between currents io1 and io2, the detected positive voltage difference between Vfly and Vin/2 eventually causes the slope1 to become larger, while the slope2 is made smaller, resulting in that T1 (T1-T3-T1) becomes longer and T2 (T2-T5-T3) becomes shorter. A longer t1 results in a higher frequency of the pwm1 signal, while a shorter t2 results in a lower frequency of the pwm2 signal. The duty cycles of the pwm1 and pwm2 signals remain unchanged while the frequencies of the pwm1 and pwm2 signals vary, both err/Vref 2. Therefore, in the above process, by adjusting the frequencies of the pwm1 signal and the pwm2 signal, the time for adjusting the pwm1 signal and the pwm2 signal to be at the high level is reached, so that the time for which the pwm1 signal is at the high level (T4-T3) becomes short, and the time for which the pwm2 signal is at the high level (T2-T1) becomes long.
As described above, in thevoltage conversion circuit 100, when the pwm1 signal is at a high level and the pwm2 signal is at a low level, the flying capacitor Cfly is in a charged state, and the voltage Vfly across the flying capacitor Cfly increases with time; when the pwm1 signal is low and the pwm2 signal is high, the flying capacitor Cfly is in a discharged state and the voltage Vfly across it becomes smaller with time. When the time (T4-T3) that the pwm1 signal is at the high level becomes short, the charging time of the flying capacitor Cfly becomes short; accordingly, the time (T2-T1) during which the pwm2 signal is at the high level becomes longer, and the discharge time of the flying capacitor Cfly becomes longer. Since the average value of the current IL in the peripheral inductor LL can be regarded as constant in a short time, the flying capacitor Cfly charges less and discharges more charge. After a complete cycle, the charge of flying capacitor Cfly is in a net bleed state, so the voltage Vfly across it drops, achieving the purpose of regulating the flying voltage Vfl to Vin/2, as shown in fig. 7. Since the duty ratios of the pwm1 signal and the pwm2 signal are kept constant, the peripheral inductor current IL is constant at time T1 and time T3, and the peripheral inductor current IL is also constant at time T3 and time T5. Therefore, the charge and discharge of the peripheral inductor LL is proportional to the charging or discharging time, so that the average value of the inductor current in the peripheral inductor LL remains unchanged.
As shown in fig. 8 is a 3-step boost voltage converting circuit 800(boost cdc) for converting a lower input voltage Vin into a higher output voltage Vout, thecontrol circuit 400 provided in this embodiment of the present application may be used to control the 3-step boostvoltage converting circuit 800 to implement voltage conversion. The circuit structure and the operation principle of the 3-step boostvoltage conversion circuit 800 are similar to those of thevoltage conversion circuit 100, and the switch Q1, the switch Q2, the switch Q3 and the switch Q4 are controlled to be turned on and off by the pwm1 signal and the pwm2 signal output by thecontrol circuit 400, which is not described herein again. In thevoltage conversion circuit 800, the electrical connection point of the peripheral inductor LL and the peripheral capacitor CL is electrically connected to the input voltage source Vin, and the drain of the switch Q1 is a node for generating the output voltage Vout.
It should be noted that thecontrol circuit 400 according to the embodiment of the present application may be used to control other voltage conversion circuits, including and not limited to thevoltage conversion circuit 100 or thevoltage conversion circuit 800. The voltage conversion circuit is used for converting an input voltage into an output voltage, and the voltage conversion circuit controls the opening and closing of a switch in the voltage conversion circuit by receiving two pwm signals, so that a stable output voltage is output. The voltage conversion circuit includes a flying Capacitor (Fly Capacitor), and the input voltage charges and discharges the flying Capacitor during the period of opening and closing the switch to generate a stable output voltage.
In the present application, thecontrol circuit 400 may be provided in a voltage conversion device for controlling a voltage conversion circuit in the voltage conversion device, which may be a battery charging system or a battery management module provided in the battery charging system. As shown in fig. 9, abattery charging system 900 includes a 3-step downvoltage converting circuit 100, acontrol circuit 400, and avoltage stabilizing circuit 910. Thevoltage stabilizing circuit 910 receives an ac voltage output by an external ac voltage source and converts the ac voltage into a dc voltage with a higher voltage value; thecontrol circuit 400 outputs two pwm signals to control the on and off of the semiconductor switches in thevoltage conversion circuit 100 according to the voltage signal fed back by the 3-step-downvoltage conversion circuit 100; the 3-step-downvoltage converting circuit 100 receives the dc voltage, and outputs a dc voltage with a lower voltage value to thebattery device 920 according to the pwm signal, so as to complete the entire charging process.
The voltage converting circuit may be the 3-step-downvoltage converting circuit 100, the 3-step-upvoltage converting circuit 800, or other types of voltage converting circuits, which is not limited in this application. In one embodiment, thecontrol Circuit 400 may be disposed as a discrete device on a PCB (Printed Circuit Board) or packaged in an ASIC (Application-Specific Integrated Circuit). In another embodiment, thecontrol circuit 400 and the voltage converting circuit are disposed together as separate devices on one PCB or packaged together in one ASIC.
The above description is only for the specific embodiments of the present application, but the scope of the present application is not limited thereto, and any person skilled in the art can easily conceive of the changes or substitutions within the technical scope of the present application, and shall be covered by the scope of the present application. Therefore, the protection scope of the present application shall be subject to the protection scope of the claims.

Claims (12)

Translated fromChinese
1.一种控制电路,其特征在于,所述控制电路用于控制电压转换电路以实现直流电压的转换,所述控制电路包括:1. A control circuit, characterized in that the control circuit is used to control a voltage conversion circuit to realize the conversion of a DC voltage, the control circuit comprising:锯齿波产生电路,包括参考电流产生电路,第一振荡电路和第二振荡电路,其中A sawtooth wave generating circuit includes a reference current generating circuit, a first oscillation circuit and a second oscillation circuit, wherein所述参考电流产生电路,用于根据飞跨电压和输入电压产生第一参考电流和第二参考电流,所述飞跨电压为所述电压转换电路的飞跨电容两端的电压差,所述输入电压为所述电压转换电路的输入电压;The reference current generating circuit is used to generate a first reference current and a second reference current according to a flying voltage and an input voltage, where the flying voltage is the voltage difference across the flying capacitor of the voltage conversion circuit, and the input The voltage is the input voltage of the voltage conversion circuit;所述第一振荡电路,用于根据第一参考电压和所述第一参考电流产生第一锯齿波信号;以及the first oscillation circuit for generating a first sawtooth wave signal according to the first reference voltage and the first reference current; and所述第二振荡电路,用于根据所述第一参考电压和所述第二参考电流产生第二锯齿波信号;the second oscillation circuit, configured to generate a second sawtooth wave signal according to the first reference voltage and the second reference current;所述控制电路还包括:The control circuit also includes:第一比较器,用于接收并比较所述第一锯齿波信号和调节信号,根据比较的结果产生第一脉冲宽度调制信号,所述调节信号用于表征所述电压转换电路在正常工作状态时偏离稳态的程度;以及a first comparator, configured to receive and compare the first sawtooth wave signal and the adjustment signal, and generate a first pulse width modulation signal according to the comparison result, and the adjustment signal is used to represent the voltage conversion circuit in a normal working state the degree of deviation from steady state; and第二比较器,用于接收并比较所述第二锯齿波信号和所述调节信号,根据比较的结果产生第二脉冲宽度调制信号,所述第一脉冲宽度调制信号和所述第二脉冲宽度调制信号用于控制所述电压转换电路。a second comparator, configured to receive and compare the second sawtooth wave signal and the adjustment signal, and generate a second pulse width modulation signal according to the comparison result, the first pulse width modulation signal and the second pulse width A modulation signal is used to control the voltage conversion circuit.2.如权利要求1所述的控制电路,其特征在于,所述参考电流产生电路包括:2. The control circuit of claim 1, wherein the reference current generating circuit comprises:分压电路,所述分压电路的输入端用于接收所述输入电压;a voltage divider circuit, the input end of the voltage divider circuit is used for receiving the input voltage;所述转换电路,所述分压电路的输出端与转换电路的第一输入端电连接,所述转换电路的第二输入端用于接收所述飞跨电压,所述转换电路用于实现电压到电流的转换;In the conversion circuit, the output end of the voltage divider circuit is electrically connected to the first input end of the conversion circuit, the second input end of the conversion circuit is used for receiving the flyover voltage, and the conversion circuit is used for realizing the voltage conversion to current;第一电流源,所述第一电流源分别与所述转换电路的第一输出端和所述第一振荡电路的输入端电连接;a first current source, which is electrically connected to the first output end of the conversion circuit and the input end of the first oscillation circuit, respectively;第二电流源,所述第二电流源分别与所述转换电路的第二输出端和所述第二振荡电路的输入端电连接。A second current source, the second current source is respectively electrically connected to the second output terminal of the conversion circuit and the input terminal of the second oscillator circuit.3.如权利要求1或2所述的控制电路,其特征在于,3. The control circuit according to claim 1 or 2, characterized in that,所述第一振荡电路包括第一电流镜和第一输出电路,其中所述第一电流镜用于根据所述第一参考电流按照第一比例产生第一镜像电流,所述第一输出电路用于根据第二参考电压的控制,将所述第一镜像电流转换为所述第一锯齿波信号;The first oscillation circuit includes a first current mirror and a first output circuit, wherein the first current mirror is used to generate a first mirror current according to the first reference current according to a first ratio, and the first output circuit uses for converting the first mirror current into the first sawtooth wave signal according to the control of the second reference voltage;所述第二振荡电路包括第二电流镜和第二输出电路,其中所述第二电流镜用于根据所述第二参考电流按照第二比例产生第二镜像电流,所述第二输出电路用于根据所述第二参考电压的控制,将所述第二镜像电流转换为所述第二锯齿波信号。The second oscillation circuit includes a second current mirror and a second output circuit, wherein the second current mirror is used to generate a second mirror current according to the second reference current in a second ratio, and the second output circuit uses The second mirror current is converted into the second sawtooth wave signal according to the control of the second reference voltage.4.如权利要求3所述的控制电路,其特征在于,4. The control circuit of claim 3, wherein所述第一输出电路包括并联设置的第一锯齿波电容和第一开关,所述第一锯齿波电容的一端与所述第一电流镜电连接,另一端接收第一参考电压,所述第一开关用于接收所述第二参考电压;The first output circuit includes a first sawtooth wave capacitor and a first switch arranged in parallel. One end of the first sawtooth wave capacitor is electrically connected to the first current mirror, and the other end receives a first reference voltage. a switch for receiving the second reference voltage;所述第二输出电路包括并联设置的第二锯齿波电容和第二开关,所述第二锯齿波电容的一端与所述第二电流镜电连接,另一端接收所述第一参考电压,所述第二开关用于接收所述第二参考电压。The second output circuit includes a second sawtooth wave capacitor and a second switch arranged in parallel, one end of the second sawtooth wave capacitor is electrically connected to the second current mirror, and the other end receives the first reference voltage, so the The second switch is used for receiving the second reference voltage.5.如权利要求1至4任一项所述的控制电路,其特征在于,所述控制电路还包括误差放大器,所述误差放大器用于接收第三参考电压和反馈电压,得到所述第三参考电压和所述反馈电压的差值,放大所述第三参考电压和所述反馈电压的差值,并将放大后的所述第三参考电压和所述反馈电压的差值作为所述调节信号输出至所述第一电压比较器和所述第二电压比较器,其中所述反馈电压用于表征输出电压或输出电流的大小,所述输出电压为所述电压转换电路的输出电压,所述输出电流为所述电压转换电路的输出电流,所述第三参考电压用于表征所述电压转换电路正常工作时处于稳态的输出电压。5. The control circuit according to any one of claims 1 to 4, wherein the control circuit further comprises an error amplifier, and the error amplifier is configured to receive a third reference voltage and a feedback voltage to obtain the third the difference between the reference voltage and the feedback voltage, amplify the difference between the third reference voltage and the feedback voltage, and use the amplified difference between the third reference voltage and the feedback voltage as the adjustment A signal is output to the first voltage comparator and the second voltage comparator, wherein the feedback voltage is used to characterize the output voltage or the output current, and the output voltage is the output voltage of the voltage conversion circuit, so The output current is the output current of the voltage conversion circuit, and the third reference voltage is used to represent the output voltage in a steady state when the voltage conversion circuit operates normally.6.如权利要求5所述的控制电路,其特征在于,所述反馈电压等于所述电压转换电路的输出电压。6. The control circuit of claim 5, wherein the feedback voltage is equal to the output voltage of the voltage conversion circuit.7.如权利要求2所述的控制电路,其特征在于,所述分压电路用于将接收的所述输入电压进行分压,得到1/2倍所述输入电压并输出。7 . The control circuit according to claim 2 , wherein the voltage dividing circuit is configured to divide the received input voltage to obtain 1/2 times the input voltage and output it. 8 .8.如权利要求2所述的控制电路,其特征在于,所述第一电流源的电流与所述第二电流源电流的电流大小相同。8. The control circuit of claim 2, wherein the current of the first current source is the same as the current of the second current source.9.如权利要求3或4所述的控制电路,其特征在于,所述第一电流镜的电流放大倍数等于所述第二电流镜的电流放大倍数。9. The control circuit according to claim 3 or 4, wherein the current magnification of the first current mirror is equal to the current magnification of the second current mirror.10.如权利要求7所述的控制电路,其特征在于,所述第一参考电流和所述第二参考电流的电流差的值与所述飞跨电压和1/2倍所述输入电压的电压差的值成正比。10 . The control circuit according to claim 7 , wherein the value of the current difference between the first reference current and the second reference current is the difference between the flying voltage and 1/2 times the input voltage. 11 . The value of the voltage difference is proportional.11.一种电压转换器,其特征在于,所述电压转换器包括电压转换电路和控制电路,所述电压转换电路用于根据第一脉冲宽度调制信号和第二脉冲宽度调制信号的控制将输入电压转换为输出电压,所述控制电路为如权利要求1至10任一项所述的控制电路。11. A voltage converter, characterized in that the voltage converter comprises a voltage conversion circuit and a control circuit, and the voltage conversion circuit is configured to convert the input signal according to the control of the first pulse width modulation signal and the second pulse width modulation signal. The voltage is converted into an output voltage, and the control circuit is the control circuit according to any one of claims 1 to 10 .12.一种电池充电系统,其特征在于,所述电池充电系统包括电压转换器和稳压电路,所述稳压电路用于将交流电压转换为所述电压转换电路的输入电压并输入至所述电压转换电路,所述电压转换器为如权利要求11所述的电压转换器。12. A battery charging system, characterized in that the battery charging system comprises a voltage converter and a voltage-stabilizing circuit, the voltage-stabilizing circuit is used to convert an AC voltage into an input voltage of the voltage conversion circuit and input it to the voltage conversion circuit. The voltage conversion circuit, wherein the voltage converter is the voltage converter of claim 11 .
CN202111005119.4A2018-08-012018-08-01 A control circuit of a voltage conversion circuitPendingCN113765373A (en)

Priority Applications (1)

Application NumberPriority DateFiling DateTitle
CN202111005119.4ACN113765373A (en)2018-08-012018-08-01 A control circuit of a voltage conversion circuit

Applications Claiming Priority (3)

Application NumberPriority DateFiling DateTitle
CN202111005119.4ACN113765373A (en)2018-08-012018-08-01 A control circuit of a voltage conversion circuit
CN201880091079.XACN111869072B (en)2018-08-012018-08-01 A control circuit of a voltage conversion circuit
PCT/CN2018/098102WO2020024171A1 (en)2018-08-012018-08-01Control circuit for voltage conversion circuit

Related Parent Applications (1)

Application NumberTitlePriority DateFiling Date
CN201880091079.XADivisionCN111869072B (en)2018-08-012018-08-01 A control circuit of a voltage conversion circuit

Publications (1)

Publication NumberPublication Date
CN113765373Atrue CN113765373A (en)2021-12-07

Family

ID=69230481

Family Applications (2)

Application NumberTitlePriority DateFiling Date
CN202111005119.4APendingCN113765373A (en)2018-08-012018-08-01 A control circuit of a voltage conversion circuit
CN201880091079.XAActiveCN111869072B (en)2018-08-012018-08-01 A control circuit of a voltage conversion circuit

Family Applications After (1)

Application NumberTitlePriority DateFiling Date
CN201880091079.XAActiveCN111869072B (en)2018-08-012018-08-01 A control circuit of a voltage conversion circuit

Country Status (2)

CountryLink
CN (2)CN113765373A (en)
WO (1)WO2020024171A1 (en)

Cited By (2)

* Cited by examiner, † Cited by third party
Publication numberPriority datePublication dateAssigneeTitle
KR102616623B1 (en)*2022-12-062023-12-21(주)실리콘스타Flying capacitor balancing circuit in multi-level DC/DC converter and multi-level DC/DC converter having the same
KR102624425B1 (en)*2023-10-252024-01-12(주)실리콘스타Inductorless converter for wearable application

Families Citing this family (8)

* Cited by examiner, † Cited by third party
Publication numberPriority datePublication dateAssigneeTitle
TWI766314B (en)*2020-07-212022-06-01茂達電子股份有限公司Power converter with automatic balance mechanism of flying capacitor
CN112747797B (en)*2020-12-312024-05-24金卡智能集团股份有限公司Flow metering circuit
CN115694192B (en)*2021-07-262024-04-26中兴通讯股份有限公司Voltage conversion circuit, control method, power supply device, and storage medium
US12081119B2 (en)2021-11-192024-09-03Halo Microelectronics InternationalPFM mode operation of switched capacitor converters
CN113839454B (en)*2021-11-262022-03-11广东希荻微电子股份有限公司Voltage conversion system and charger
US11658599B1 (en)*2021-12-132023-05-23Industrial Technology Research InstituteVoltage measurement device for pulse-width modulation signals, motor driving device and method thereof
CN116388615B (en)*2023-06-032023-09-01晶艺半导体有限公司Direct-current brushless motor broken line speed regulation control circuit and method
CN116780903B (en)*2023-08-182023-10-27上海英联电子科技有限公司Direct-current voltage conversion circuit and chip

Citations (3)

* Cited by examiner, † Cited by third party
Publication numberPriority datePublication dateAssigneeTitle
US20040119452A1 (en)*2002-12-042004-06-24Stmicroelectronics S.A.Pulse width modulated generator
US20160118887A1 (en)*2014-10-232016-04-28Qualcomm IncorporatedCircuits and methods for controlling a three-level buck converter
US9929653B1 (en)*2017-06-192018-03-27Dialog Semiconductor (Uk) LimitedMulti-level buck converter with multiple control loops and flying capacitor regulation

Family Cites Families (25)

* Cited by examiner, † Cited by third party
Publication numberPriority datePublication dateAssigneeTitle
JP4031507B2 (en)*2005-11-252008-01-09株式会社リコー Synchronous rectification switching regulator, control circuit for synchronous rectification switching regulator, and operation control method for synchronous rectification switching regulator
GB2447426B (en)*2006-12-222011-07-13Wolfson Microelectronics PlcCharge pump circuit and methods of operation thereof
US20090033293A1 (en)*2007-08-012009-02-05Intersil Americas Inc.Voltage converter with combined capacitive voltage divider, buck converter and battery charger
US7746129B2 (en)*2008-04-042010-06-29Freescale Semiconductor, Inc.Ultra low power servo-controlled single clock ramp generator with amplitude independent to clock frequency
US8076913B2 (en)*2008-12-222011-12-13Mediatek Inc.Voltage converters and voltage generating methods for generating output voltage signals according to a pulse width modulation signal
US8669744B1 (en)*2011-02-152014-03-11Vlt, Inc.Adaptive control of switching losses in power converters
CN102332818B (en)*2011-09-132013-08-28天津大学Three-level big buck direct current converter and pulse width modulation method thereof
CN102629836B (en)*2012-04-232014-09-17山东大学Novel two-stage alternating-current photovoltaic module
TWI466424B (en)*2012-07-202014-12-21Upi Semiconductor CorpDc-dc controller and dc-dc converter
CN102969765B (en)*2012-11-132015-06-17深圳鼎信芯微电子有限公司Constant-current constant-voltage charge control circuit
US9312844B2 (en)*2012-11-152016-04-12Microchip Technology IncorporatedSlope compensation module
CN103259436B (en)*2013-05-212015-08-19合肥工业大学Combination clamping type Five-level converter and control method thereof
CN104283417B (en)*2013-07-122017-06-27华硕电脑股份有限公司Multi-phase step-down DC converter
CN103872920B (en)*2014-03-132016-10-05北京理工大学The leakage inductance electric current direct slop control method of isolated two-way three-level converter
JP2016048174A (en)*2014-08-272016-04-07株式会社デンソーVoltage monitoring device
JP6307401B2 (en)*2014-09-242018-04-04ローム株式会社 Current mode controlled switching power supply
CN104410258B (en)*2014-12-172018-11-06南京航空航天大学A kind of charge pump Ripple Suppression method based on the electric discharge of striding capacitance multistep
US9595876B2 (en)*2015-02-112017-03-14Schneider Electric It CorporationDC-DC converter
CN104901538B (en)*2015-05-292018-02-13重庆大学The Second Order Sliding Mode Control device and striding capacitance balance of voltage method of three level DC DC buck converters
TWI769160B (en)*2016-06-032022-07-01美商英特矽爾美國有限公司Method, circuitry, and electronic system to soft start high power charge pumps
CN110611424B (en)*2017-02-282021-10-26华为技术有限公司Voltage converter, control method thereof and voltage conversion system
CN107017770A (en)*2017-05-242017-08-04重庆大学The Second Order Sliding Mode Control and striding capacitance balance of voltage method of three level DC DC buck converters
CN107181407A (en)*2017-05-242017-09-19重庆大学The segmentation sliding formwork control and striding capacitance balance of voltage method of three level DC DC buck converters
CN107910937A (en)*2017-10-122018-04-13廊坊英博电气有限公司A kind of control device and method based on railway test wire traction substation regenerative braking ground absorption device
CN107959435A (en)*2018-01-092018-04-24青岛大学Power supply flyback cycle changing type single-stage multi input inverter while band energy storage device

Patent Citations (3)

* Cited by examiner, † Cited by third party
Publication numberPriority datePublication dateAssigneeTitle
US20040119452A1 (en)*2002-12-042004-06-24Stmicroelectronics S.A.Pulse width modulated generator
US20160118887A1 (en)*2014-10-232016-04-28Qualcomm IncorporatedCircuits and methods for controlling a three-level buck converter
US9929653B1 (en)*2017-06-192018-03-27Dialog Semiconductor (Uk) LimitedMulti-level buck converter with multiple control loops and flying capacitor regulation

Cited By (2)

* Cited by examiner, † Cited by third party
Publication numberPriority datePublication dateAssigneeTitle
KR102616623B1 (en)*2022-12-062023-12-21(주)실리콘스타Flying capacitor balancing circuit in multi-level DC/DC converter and multi-level DC/DC converter having the same
KR102624425B1 (en)*2023-10-252024-01-12(주)실리콘스타Inductorless converter for wearable application

Also Published As

Publication numberPublication date
WO2020024171A1 (en)2020-02-06
CN111869072A (en)2020-10-30
CN111869072B (en)2021-10-01

Similar Documents

PublicationPublication DateTitle
CN111869072B (en) A control circuit of a voltage conversion circuit
TWI796869B (en)Adaptive constant on-time control circuit and switching converter and method thereof
US7417879B2 (en)PFM and current controlled switching regulator
CN107112895B (en)Switching regulator and control method thereof
CN114337273B (en)Control circuit with slope compensation and method
US8179113B2 (en)Buck-Boost switching regulator and method thereof for DC/DC conversion
US8773090B2 (en)Voltage regulator with adaptive hysteretic control
US10554127B2 (en)Control circuit and control method for multi-output DC-DC converter
US7570033B1 (en)Apparatus and method for PWM buck-or-boost converter with smooth transition between modes
TWI613883B (en)Constant on-time converter having fast transient response
CN114696613B (en) Oscillator of switching converter and switching converter
JP2013070470A (en) DC / DC converter
CN101295927B (en)Modified oscillator and decompression power converter
US6930526B1 (en)Quasi-feedforward PWM modulator
US11075579B2 (en)Switching converter, switching time generation circuit and switching time control method thereof
US12334811B2 (en)Closed loop stability ramp implementation for Constant On-Time buck converter
CN117155074A (en)TURBO mode switching converter and control circuit thereof
CN117155072A (en)Switching converter and control circuit thereof
CN112398335A (en)Control circuit and control method of switching regulator and switching regulator
US20230421039A1 (en)Control device for a switching voltage regulator having improved control performance and control method
CN118041047A (en)Switching power supply with overshoot protection
CN115378246B (en)Switching power supply with overshoot protection
CN109256948B (en)Switching regulator
CN114679050B (en)COT control circuit and method
CN115833582B (en)Buck-boost converter, controller and control method thereof

Legal Events

DateCodeTitleDescription
PB01Publication
PB01Publication
SE01Entry into force of request for substantive examination
SE01Entry into force of request for substantive examination

[8]ページ先頭

©2009-2025 Movatter.jp